Горочное программно-задающее устройство

  • Вид работы:
    Реферат
  • Предмет:
    Информатика, ВТ, телекоммуникации
  • Язык:
    Русский
    ,
    Формат файла:
    MS Word
    186,59 Кб
  • Опубликовано:
    2015-08-09
Вы можете узнать стоимость помощи в написании студенческой работы.
Помощь в написании работы, которую точно примут!

Горочное программно-задающее устройство

Днепропетровский национальный университет железнодорожного транспорта имени академика В. Лазаряна

Кафедра ЭВМ










РЕФЕРАТ

на тему : «Горочное программно-задающие устройство»










Днепропетровск 2015

СОДЕРЖАНИЕ

1. ОБЩИЕ СВЕДЕНИЯ

.1 Горочное программно-задающие устройство ГПЗУ-В

.2 Принципы построения и классификация горочных программно-задающих устройств

. ТЕХНИЧИСКИЕ УСТРОЙСТВА

.1 Видеотерминальное устройство «Видеотрон-340»

.2 Органы управления видеотерминалом ВТ-340

.3 Устройство сопряжения УС

.4 Устройство формирования и индикации вызова УФИВ

. ПЕРЕДАЧА И ПРИЕМ ИНФОРМАЦИИ ГПЗУ-В

.1 Подготовка аппаратуры ГПЗУ-В к передачи и приему информации

.2 Порядок передачи информации из технической конторы на горочный пост

.3 Последовательность работы в режиме роспуска составов

СПИСОК ЛИТЕРАТУРЫ

горочный программный видеотерминальный технический

1. ОБЩИЕ СВЕДЕНИЯ

.1 Горочное программно-задающие устройство ГПЗУ-В

В процессе роспуска состава оператору сортировочной горки одновременно с приготовлением маршрутов приходится управлять скоростью скатывающихся отцепов, отдавать голосовые команды составителям (расцепщикам), следить за правильностью расцепки и прочее. Это создает напряжение в его работе и, в конечном счете, сказывается на качественных показателях роспуска.

Кроме того, составители на вершине горки, получая голосовые команды оператора, в ряде случаев делают ошибки при разделении состава на отцепы. Особенно это проявляется при неблагоприятных погодных условиях.

Скорость роспуска рассчитывается горочным программно-задающим устройством ГПЗУ на основе сортировочного листка. На основе данных натурного листа на прибывший в парк приема поезд в АСУ СС формируется сортировочный лист, который по модемному каналу связи передается в АРМ дежурного по горке. Используя сортировочный лист, в АРМе формируется массив-программа роспуска для данного состава, которая содержит порядковый номер отцепа, его длину и маршрут следования на подгорочный путь. При надвиге состава и подходе его к вершине горки по команде оператора скорректированная программа роспуска пересылается из АРМа в микропроцессорный контроллер системы, который выдает на путевые индикаторы информацию о длинах первых двух отцепов для составителей (расцепщиков) сортировочной системы и на повторитель путевого индикатора на пульте оператора.[3]

Одновременно с этим маршруты указанных отцепов контроллер пересылает в маршрутный накопитель ГАЦ, и, как результат, - устанавливается маршрут для первого отцепа.

При скатывании отцепов, по сигналам от напольных датчиков, устройство автоматически изменяет данные на путевом индикаторе и готовит маршрут для очередного отцепа.

При расчёте скорости роспуска осуществляется предварительное моделирование скатывания отцепов с учётом их собственных параметров, характеристик маршрутов и заполнения путей сортировочного парка, а также прогнозируемых скоростных режимов движения отцепов и динамических возможностей локомотива при текущем весе состава.

Синхронизация скорости состава с физическим потоком отцепов осуществляется ГПЗУ по сигналам отделения отцепа от состава, которые формируются при превышении показаний скоростемера скатывания СС (скорость отцепа) над показанием скоростемера надвига СН (скорость состава). Соответствие фактического количества вагонов в отцепе заданному проверяется на контрольном участке с помощью счётчиков осей и радиотехнического датчика РТДС, фиксирующего отделение отцепа от состава.

При возникновении малого интервала (меньше расчётного) или при неправильном расцепе система управления может автоматически скорректировать скорость роспуска и реализовать коррекцию, создавая условия для предотвращения запуска, повторной сцепки или остановки роспуска.

В случае правильного расцепа происходит автоматическая продвижка информации о количестве вагонов в трёх очередных отцепах на указателях, установленных в зоне вершины горки.

При неправильном расцепе его результаты мигающим светом отображаются на верхнем указателе и АРМе ДСПГ. По результатам расцепа автоматически корректируется ввод маршрутов в ГАЦ.

Основные результаты от внедрения

исключение ручных операций при приеме программы роспуска из АСУ СС и ввод ее в ГАЦ;

отмена языковых команд ДСПГ для составителей на вершине сортировочной горки;

- уменьшение эксплуатационных расходов за счет сокращения брака в роботе ДСПГ и операторского звена, так как при пиковых нагрузках теперь они будут управлять только скоростью скатывающихся отцепов;

повышение качества работы составителей на вершине сортировочной горки, улучшение условий их труда;

автоматическое ведение протокола роспуска.[3]

В эксплуатационных условиях нередко возникает необходимость изменения программы роспуска. Однако на перфокарте невозможно отредактировать записанную информацию. Одним из первых устройств, заменившим перфоратор, контрольник и перфокарту, является горочное оперативное запоминающие устройство ГОЗУ, которое позволяет программировать данные о двух-трех составах, стирать и записывать информацию в любой ячейке памяти, отпечатывать сортировочный листок на электропечатающих устройствах типа ЭУМ или "Консул". Схемы ГОЗУ выполнены на тиратронах с холодным катодом, что создает технологические трудности. В связи с этим ГОЗУ не получило широкого применения.

Разработанное ЛИИЖТом и КБ ЦШ ПС устройство ГПЗУ-В построено на базе видеотерминала (дисплея) "Видеотон-340" (ВТ-340). Аппаратуру ГПЗУ-В устанавливают в помещении оператора горки и в технической конторе(рис. 1). В состав аппаратуры оператора горки наряду с дисплеем ВТ-340 входит устройство сопряжения УС, принимающие информацию программы роспуска составов из ВТ-340, преобразовывающее ее и передающие в систему АЗСР. В технической конторе так же устанавливают дисплей ВТ-340 и устройство формирования и индикации вызова УФИВ. Это устройство формирует сигнал вызова в сторону аппаратуры оператора и горки и обеспечивает индикацию при получении сигнала вызова от оператора горки.

Рисунок 1. Структурная схема ГПЗУ-В

Кроме того, УФИВ коммутирует каналы подключения ВТ-340 технической конторы к каналам связи одного из двух комплектов аппаратуры оператора горки, если имеются два пути надвига.

Информация об отцепах в одном или ряде составов формируется в технической конторе и запоминается дисплеем ВТ-340. По запросу оператора горки информация передается из технической конторы (ВТ-340 или ЭВМ) на горочный пост и высвечивается на экране дисплея ВТ-340. При необходимости информация корректируется, и после этого аппаратура переводится в режим роспуска. Буквенная и цифровая информация высвечивается на экране дисплея в строчку (рис. 2):

Рисунок 2. Пример информации об отцепах

В квадратных скобках показаны порядковые номера отцепов: первый 01, второй 02. Первые две цифры после квадратных скобок обозначают номер пути, на который следует отцеп (21 или 32); третья и четвертая - число вагонов в отцепе (03 или 01); пятая цифра показывает на "особый признак" отцепа (1 или 0). Служебный символ М разделяет информацию о соседних отцепах. Конец расформировываемого состава обозначается служебным символом С. В одну строчку размещается информация о восьми отцепах.[1]

ГАЦ-КР - (Горочная автоматическая централизация с контролем роспуска ) Наряду с функциями по переводу стрелок в процессе роспуска состава контролирует и регистрирует исполнительный маршрут каждого отцепа и считает физические вагоны в отцепе.

Система может работать в ручном, маршрутном, программном и автоматическом режимах со счетом вагонов и контролем расцепа и без них. Автоматический режим, являющейся основным в работе ГАЦ-КР, предусматривает получение информации от горочного программно-задающего устройства ГПЗУ-В. Каждая последующая стрелка переводится при вступлении отцепа на предыдущую.

Информация о маршруте и числе вагонов в отцепе из ГПЗУ-В через устройство сопряжения УСВ поступает накопитель заданий Н, а на него - в регистратор заданий РЗ, из которого подает команда на перевод головной стрелки.

АЗСР - (Система автоматического задания скорости роспуска состава с горки) Рассчитывает переменную скорость роспуска состава в зависимости от длины отцепов и маршрутов их следовании; программирует задания в ГАЦ для всего состава; выдает информацию на цифровые индикаторы у горба горки о числе вагонов и двух смежных отцепах.

В системе АЗСР предусмотрены элементы нормализации процесса роспуска при неправильно расцепе. Если отцеплено три вагона в место пяти , то одновременно с получением сигнала об ошибке для всех оставшихся вагонов автоматически повторится задание того же маршрута, если даже они будут следовать по одному вагону. В случаях отцепления четырех вагонов вместо двух автоматически сбрасывается задание ГАЦ для лишних вагонов, ушедших "чужаком", если по своему числу они составляют следующий отцеп и при условии, что лишние вагоны зафиксированы после момента отрыва этого отцепа от остального состава. Если лишние вагоны в отцепе зафиксируются до момента отрыва от состава, на горочном светофоре автоматически включается красный огонь.

АСУ-СС - (Автоматизированная система управления сортировочной станцией) Система решает организационные задачи управления на основе вводимых в ЭВМ данных телеграмм-натурных листов и оперативных сообщений о ходе обработки поездов и вагонов станции.

В АСУ СС решаются следующие задачи

обработка информации о подходе поездов и подготовка составов к расформированию;

выдача сортировочных листов;

непрерывный учет наличия и расположения вагонов на сортировочных путях и подготовка поездов к отправлению;

выдача натурных листов и других сопроводительных документов на отправляемые поезда;

планирование работы станции;

информирование станций и ДНЦ о составах отправляемых поездов;

анализ информации и качества выполнения заданий на формирование поездов;

составление станционной отчетности.

Наряду с ЭВМ в вычислительный комплекс АСУ-СС входят пультовая пишущая машина, сопряженная с дисплеем "Видеотон-340".

В помещении технической конторы устанавливают четыре телетайпа, дисплей "Видеотон-340" с мозаичным печатающим устройством ДЗМ-180 (может быть использовано в качестве выводного устройства ЭВМ для регистрации цифровой и буквенной информации.) и АЦПУ "Видеотон-343", которые соединяются с ЭВМ. У маневрового диспетчера и дежурного по горке также имеются дисплей "Видеотон-340" с ДЗМ-180.

.2 Принципы построения и классификация горочных программно-задающих устройств

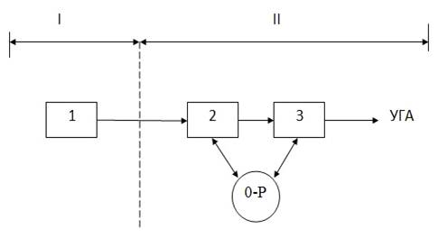
Общая структура программного управления автоматизированной сортировочной горкой ( рис. 3) включает в себя последовательное выполнение трех основных задач: восприятие и фиксация на программоносителе информации роспуска 1( программирование I); преобразование информации в команды 2; распределение и ввод команд 3 в исполнительные системы УГА в соответствии с принятым алгоритмом управления роспуском (программное управление II).

Задача программирования реализуется независимо от горочного оператора и не должен требовать контроля с его стороны. Поэтому при построении аппаратуры программирования предусматривается применение методов и средств, обеспечивающих заданный уровень надежности и достоверности фиксируемой информации, с защитой ее от искажений и ошибок.

При реализации задач программного управления допускается возможность участия оператора; контроля за ходом процесса преобразования информации в команды, контроля и корректировки процесса распределения и ввода команд в исполнительные системы.

Рисунок 3. Структура процессов программного управления сортировочной горкой

Технология формирования программы роспуска предусматривает три вида программирования (вне станционное, внутристанционное и автономное), определяемые в основном организацией и расположением пункта передачи исходной информации. Пунктами передачи информации могут быть распорядительный горочный пост (автономное программирование), техническая контора или вычислительный центр данной станции (внутристанционное программирование), техническая контора соседней стыковой или сортировочной станции, или вычислительный центр узла, управления дороги (вне станционное программирование). По роду формируемых и выдаваемых команд системы программного управления подразделяются на маршрутные - для автоматического задания маршрутов в ГАЦ, информационные - для выдачи работникам горки различных информаций программы роспуска с индикацией их на табло ТОИ, командные - для выдачи команд на расцепку вагонов, о длине отцепов и их особых признаках.

По функциональным характеристикам аппаратура программных устройств подразделяется на простейшие (автономное-ручное программирование маршрутов с жестко программным управлением ГАЦ) и развитые с повышенной гибкостью управления.

Технические средства исполнения и компоновки устройств для программирования и программного управления связаны с особенностями структуры, диктуемыми технологическими требованиями. Исполнения средств программирования определяется типом программоносителя, в качестве которого применяются как механические (перфоленты, перфокарты и др.), так и запоминающие устройства (ЗУ) типа «память» («электронные», релейные).

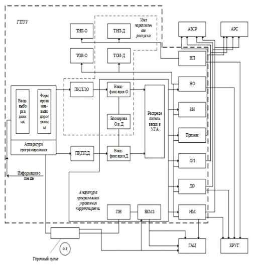
Обобщенная структурно-функциональная схема система ГПЗУ(рис. 4) предусматривает максимальный набор выполняемых функций: ввод-выборку данных, получаемых от источника программоноситель (перфокарту - ПК, перфоленту - ПЛ), ввод и фиксацию программы в распределителе, откуда она в виде отдельных команд-информаций последовательно транслируется в устройства горочной автоматики.

Рисунок 4. Обобщенная структурно-функциональная схема программного управления

Информация о номере поезда (НП) вводится на табло номера поезда ТНП; данные о номере отцепа и контрольном номере вагона (НО и КН) вводятся на табло оперативной информации ТОИ и в систему КРУГ; сведения о признаках, особых признаках (ОП), длины (ДО) и номере маршрутного задания (НМ) подаются в системы АЗСР, АРС, ГАЦ, КРУ по командам, вырабатываемый распределителем. Функции программных корректировок выполняются увязанным с горочным пультом промежуточным накопителем (ПН) и блоком корректировки маршрутных заданий (БКМЗ). Эти узлы повышают гибкость программного управления, позволяя накапливать промежуточные программы и автоматизировать ввод корректировок. Программное управление одновременным роспуском двух составов (под контролем двух операторов) обеспечивается двумя узлами ввода-фиксации программоносителей для основного О и дополнительного Д составов.

Аппаратура блокировки роспуска составов О и Д контролирует безопасность движения, взаимоисключая одновременное скатывание отцепов по пересекающимся маршрутам. Для контроля роспуска вводятся раздельные табло ТНП и ТОИ основного и дополнительного составов. [2]

2. ТЕХНИЧЕСКИЕ УСТРОЙСТВА

.1 Видеотерминальное устройство "Видеотон-340" (дисплей)

Рисунок 5. Видеотерминальное устройство "Видеотон-340" (дисплей)

Принцип действия дисплея заключается в формировании цифр, букв и других знаков на электронно-лучевой трубке (ЭЛТ) с помощью электронного луча. Данные о специфических особенностях формирования каждого знака хранятся в памяти. Одним из основных узлов дисплея является знакогенератор, управляющий работой ЭЛТ при формировании знаков.

На входы цифро-аналоговых преобразователей (ЦАП) 2 и 7 подаются коды, соответствующие положению знака на экране ЭЛТ в системе координат х и у(рис. 6). Число двоичных разрядов ЦАП определяет число знакомест на экране ЭЛТ. При шестиразрядном преобразователе по оси х число знаков в строке равно 64. Если разрядность преобразователя по оси у равна пяти, то на экран могут быть выведены 2078 знаков. Сигналы с ЦАП поступают на цепи отклонения лучей 3 и 6, которые устанавливают электронный луч ЭЛТ в требуемом месте экрана 4.

На вход знакогенератора 1 подается сигнал в виде определенной кодовой комбинации, число разрядов которой зависит от числа отображаемых знаков. Если знакогенератор хранит информацию о всех десятичных числах и русском алфавите, то поступающий на его вход кодовый сигнал должен содержать не менее шести двоичных разрядов.

Кроме информационных сигналов, на вход знакогенератора подаются сигналы тактирования. Выходной сигнал знакогенератора поступает на цепи отклонения (развертки) луча 3 и 6 цепи, формирующие сигналы отпирания и запирания лучей ЭЛТ, - цепи подсвета 5.

Рисунок 6. Функциональная схема устройства управления на ЭЛТ

Управляемый требуемыми сигналами отклонения и подсвета сфокусированный луч направляется на экран и возбуждает люминофор ЭЛТ. Знак формируется последовательно во времени по отдельным элементам. Сам же механизм знакогенерирования на экране ЭЛТ является различным в зависимости от способов управления отклонением и подсветом луча.[1]

.2 Органы управления видеотерминалом ВТ-340

На панели управления имеется алфавитно-цифровая клавиатура с русским алфавитом, а также несколько групп клавиш специальных команд и редактирования текста.

Клавиши выбора режима работы:- автономного;- приема информации от ЭВМ;- автоматической передачи информации из видеотерминала в ЭВМ с начала строки, указанной световой меткой (маркером) до конца экрана или до знака С (ETX);- используется для перевода видеотерминала в режим передачи информации об отцепах АЗСР.

При выборе режима работы загорается соответствующий световой транспарант. Алфавитно-цифровые и специальные знаки в нижней половине каждой клавиши воспроизводятся сразу после их нажатия (русский текст, цифры, некоторые специальные знаки).

Клавиши модификации кода и редактирования текста :- при нажатом положении этой клавиши вместо заглавных букв русского алфавита заносятся заглавные буквы латинского алфавита;- нажимая клавишу с любой клавишей алфавитно-цифровых знаков, оператор может заносить буквы и знаки, расположенные в верхней половине клавиш (латинский шрифт, специальные знаки и символы).- стирание содержимого экрана, за исключением информации внутри ключевой зоны защиты, при этом маркер устанавливают в первую позицию первой строки;- при нажатии клавиш строка, обозначенная меткой, стирается и строки, находящиеся под меткой, переводятся на одну строку вверх, а последняя строка экрана остается пустой. Эта операция не выполняется при включенной защите зоны памяти;- на месте строки, обозначенной меткой, образуется пустая строка, а все строки, включая и обозначенную меткой, опускаются на одну строку вниз, причем последняя строка экрана выпадает. Не выполняется при включенной защиты памяти; - обозначенный меткой знак выпадает, а оставшаяся до конца строка или до начала ближайшей защищенной зоны часть строки перемещается на одну позицию влево. При этом в последней позиции строки или позиции перед ближайшей зоной защиты образуется пустое место;- начиная с позиции, указанной меткой, оставшаяся до конца строки или до начала ближайшей защитной зоны часть строки перемещается на одну позицию вправо;FEED - перевод метки в первую позицию следующей строки;-перевод метки в первую позицию первой строки;- нажатие клавиши запоминается и действует при считывании из памяти, обозначая конец сообщения;- возвращает каретку в устройстве печати при получении копии с экрана;- включает защиту памяти. В нажатом состоянии клавиши информация, заключенная между знаками [;], подлежит защите, т.е. ее нельзя ни стереть, ни изменить;, EFF - сбрасывает схемы контроля четности;- информация, занесенная при ее нажатом состоянии, подчеркивается;- отображает заполненные управляющие знаки, которые при ее нажатом состоянии мерцают на экране с частотой 5Гц;- при нажатии с какой-либо клавишей, вырабатывающей код, передается код этой клавиши периодически с частотой 10 Гц.[1]

.3 Устройство сопряжения УС

Данное устройство принимает информацию о расформировываемом составе из ВТ-340 оператора горки, преобразовывает эту информацию и передает ее в систему АЗСР. Оно может быть использовано на горках с числом путей в сортировочном парке не более 64. Со сквозной нумерацией, а также типа пучок - путь УС имеет два режима работы :Контроль и Работа.

В режиме Контроль проверяется работоспособность устройства при отключенной АЗСР. При этом возможны два вида проверки: Автоном I и Автоном II. В первом случае информации об очередном отцепе считывается с экрана ВТ-340 по мере нажатия на УС клавиши РСП. Считанная информация перекодируется и высвечивается на контрольной панели УС в кодах управления АЗСР(номер пучка и пути в пучке, число вагонов в отцепе, особый признак). Во втором случае осуществляется циклическое считывание информации об отцепах с экрана ВТ-340 с частотой не более 0,3 Гц. В режиме Работа все клавиши на УС находятся в отжатом состоянии, а на лицевой панели горят лампы "Работа" и "Отбой", причем последняя включается после нажатия клавиши "Отбой" или поступления сигнала от оператора технической конторы.

Для сокращения времени набора программы роспуска вручную целесообразно ВТ-340 и УС перевести в режим работы с защитой памяти (нажата кнопка Защита). В этом случае ВТ-340 выдает на УС коды, символы которых находятся на экране за квадратными скобками. При отжатой клавишей "Защита" считывается вся информация об отцепе и о его порядковом номере.

Устройство сопряжения имеет ряд схемных блоков управления, входных регистров задания конфигурации путей накопления, выходных счетчиков и регистров выдачи информации на АЗСР, индикации и контроля вызова оператора техконторы, питания.

Блок управления осуществляет синхронную и последовательную работу всех узлов УС, устанавливает последовательность запроса, приема, перекодировки и передачи информации.

Входные регистры с параллельной записью и считыванием хранят два последовательно принятых кода информации об отцепах, считанных из блока памяти ВТ-340 оператора горки.

Блок задания конфигурации путей приводит в соответствие непрерывный ряд сквозной системы нумерации путей подгорочного парка к прерывистой нумерации пучок-путь. При помощи этого блока можно задать необходимый алгоритм перекодировки распайкой постоянного запоминающего устройства.

Блоки выходных счетчиков и выдачи информации на АЗСР перекодируют и хранят информацию об одном отцепе и обеспечивают гальваническую развязку цепей АЗСР со схемными узлами УС, выполнимыми на интегральных микросхемах. Работоспособность УС проверяется блоком индикации и контроля , в состав которого входит и лицевая панель УС.

Блок питания обеспечивает электрические схемы УС номиналами напряжений и токов : +5 В(1,8А); +20 B(0.02A); -20B(0,02A); +12B(0,1A). Потребляемая мощность УС не более 50 Вт.[1]

.4 Устройство формирования и индикация вызова УФИВ

УФИВ позволяет поочередно подключать ВТ-340 техконторы к каналам связи двух комплектов аппаратуры оператора горки.

По функциональному назначению УФИВ делится на блоки: вызова канала К1; вызова канала К2; коммутации; панель управления и индикации (У); питания; панель внешних соединений.

Блоки вызова К1 и К2 фиксируют сигналы вызова отбоя в виде переполюсовки напряжения, поступающие по любому из двух каналов связи от горочной аппаратуры. Блок коммутации управляет подключением одного из двух блоков вызова к ВТ-340 ОТК.

На панели управления и индикации имеются: клавиша Уст, приводящая схемы УФИВ на работу каналу К1 или К2; клавиша Вызов вызывает оператора сортировочной горки; клавиша Отбой прерывает связь с оператором сортировочной горки. Индикация Выз.1(Выз.2) и Отб.1(Отб.2) включается после нажатия клавиши Вызов и Отбой в случае установления связи по каналу К1(К2).

Блок питания аналогичен вышерассмотренному. Потребляемая мощность УФИВ не более 15 Вт.[1]

3. ПЕРЕДАЧА И ПРИЕМ ИНФОРМАЦИИ ГПЗУ-В

.1 Подготовка аппаратуры ГПЗУ-В к передаче и приему информации

В соответствии с типовым технологическим процессом работы сортировочной станции разметку натурных листов по плану формирования выполняют в технической конторе.

Оператор технической конторы (ОТК) включает питание блока УФИВ и, нажав клавишу дисплея POWER, подготавливает аппаратуру к работе. После перевода дисплея в автономный режим ОТК с помощью клавиатуры набирает на его экране программу роспуска одного или нескольких составов, а затем переводит экранный пульт в режим приема информации от ЭВМ. ОТК, установив с помощью УФИВ связь по каналам 1 или 2, может работать поочередно на две сортировочные горки, имеющие по одному пути надвига или одну горку с двумя путями надвига. Устройство УФИВ подключается к одному из каналов кнопкой К1/К2.

По запросу оператора горки (ОГ) информация о роспуске состава с дисплея техконторы передается на горочный пост. Инициаторами на установление и прекращение связи для обмена информацией могут быть как ОГ, так и ОТК.

Оператор первой горки нажимает клавишу POWER на ВТ-340 и включает питание блока УС. Установив клавишу Раб/Контр блока УС в режим Работа, ОГ переводит дисплей в режим приема информации от ЭВМ. После этого оператор горки нажатием кнопки вызова на лицевой панели блока УС посылает сигнал вызова ОТК, при этом появляется индикация Вызов. На блоке УФИВ технической конторы включается индикация Выз. 1 и звуковой сигнал. Оператор технической конторы предварительно переключает блок УФИВ на обслуживание первого канала и, отвечая на вызов ОГ, нажимает на блоке УФИВ кнопку Вызов. Вследствие этого включается звуковой сигнал и включается индикация РК1.

На блоке УС первой горки включается индикация ВК, что означает готовность канала и аппаратуры ОГ и ОТК к приему и передаче информации.

Обмен информацией между ОТК и ОГ осуществляется через УФИВ и УС по трем ( стыкам) каналам, параметры сигналов и алгоритм обмена которых соответствуют сигналам телеграфного интерфейса 3402А.[1]

.2 Порядок передачи информации из технической конторы на горочный пост

Оператор технической конторы ОТК подводит метку на свободное место экрана и нажатием клавиши %сообщает оператору горки о готовности ответить на его запрос. Оператор горки ОГ передает с помощью клавиатуры своего дисплея номер поезда требуемой программы роспуска, затем нажимает клавишу LINEFEED. В ответ ОТК переводит дисплей в автономный режим работы и подводит метку под начало требуемой программы роспуска. Затем дисплей переключается в режим SEND, позволяющий автоматически передавать программу роспуска в память и на экран дисплея ОГ.

В случае правильного приема оператор горки передает знак = , а при сбое в передаче - знак?, при этом техконтора должна снова передать требуемую программу роспуска. После получения знака = ОТК нажимает на УФИВ клавишу Отбой, после чего на панели УФИВ выключается индикация Выз.1, РК1 и включается Отб.1, а на блоке УС горочного поста выключается индикация РК, Выз. И включается индикация Отб.[1]

.3 Последовательность работы в режиме роспуска составов

Оператор горки имеет возможность откорректировать информацию , полученную из техконторы, в автономном режиме работы дисплея. Для этого он подводит световую метку под знак, который необходимо изменить, и нажимает клавишу требуемого знака. После окончания корректировки маркер устанавливают под первый знак первого отцепа распускаемого состава.

Блок УС подключается к системе АЗСР в том случае, если он находится в режиме Работа.

Информация из памяти дисплея посимвольно, параллельным кодом записывается во входные регистры УС. После накопления перекодированная информация об отцепе передается из УС в АЗСР. Для этого ОГ нажимает на горочном пульте кнопку Вкл. АЗСР.

Оператор горки в любой момент может вмешаться в процесс роспуска нажатием кнопки Отмена, Продвижка, Замена, Задержека, не выключая при этом УС.

При наличии на станции вычислительного комплекса АСУ-СС информация передается непосредственно на ВТ-340 оператора горки.[1]

СПИСОК ЛИТЕРАТУРЫ

1. Модин Н.К. Механизация и автоматизация станционных процессов. М.: Транспорт 1985г.

. Программное управление работой сортировочных горок \ Под ред. Г.А.Красовского. М.: Транспорт 1977г.

Похожие работы на - Горочное программно-задающее устройство

 

Не нашли материал для своей работы?
Поможем написать уникальную работу
Без плагиата!
Без нейросетей!