Технология отопления и горячего водоснабжения для здания с помощью теплового насоса
Оглавление
Введение
. Литературный обзор
. Расчетная часть
.1 Расчет энергоэффективности здания
.2 Расчет расхода тепловой энергии
зданием
. Технологическая часть
Заключение
Список литературы
Приложения
Введение
На сегодняшний день строительство и модернизация
автомобильных дорог в нашей стране, провозглашены задачей государственного
уровня. Бюджетным посланием Президента Российской Федерации[1] В.В. Путина
получено до 2020 года обеспечить удвоение ввода участков автомобильных дорог
после строительства и реконструкции.
Вместе с этим, развитие платных дорог в России
растет быстрыми темпами и, следовательно, увеличивается количество ПВП. На
территории пункта за сутки скапливаются значительное количество денежных
средств, что создают вокруг него криминальную обстановку. Система взимания
платы на скоростной автомобильной дороги Москва - Дон, на участке 71 км,
является неотъемлемой частью процесса эксплуатации автомобильной дороги на
платной основе, и предполагает наличие специальных оборудованных пунктов, включающие
в себя оборудование, механизмы и площадки, предназначенные для сбора платы.
Одним из таких оборудований является тепловой насос, служащий для обеспечения
требуемых параметров микроклимата в помещениях ПВП.
1. Литературный обзор
Тепловой насос - устройство для переноса
тепловой энергии от источника низкопотенциальной тепловой энергии (с низкой
температурой) к потребителю (теплоносителю) с более высокой температурой [2].
Термодинамически тепловой насос аналогичен холодильной машине. Однако если в холодильной
машине основной целью является производство холода путём отбора теплоты из
какого-либо объёма испарителем, а конденсатор осуществляет сброс теплоты в
окружающую среду, то в тепловом насосе картина обратная (рис. 2.1). Конденсатор
является теплообменным аппаратом, выделяющим теплоту для потребителя, а
испаритель - теплообменным аппаратом, утилизирующим низкопотенциальную теплоту:
вторичные энергетические ресурсы и (или) нетрадиционные возобновляемые
источники энергии.
Рис. 2.1 Тепловой насос " грунт-вода"
Тепловой насос имеет четыре основных элемента:
испаритель, компрессор, конденсатор и дроссельный клапан (рис.2.2).
Рис. 2.2 Принципиальная схема теплового насоса
"грунт-вода"
Рассол, проходя по грунтовому
контуру, нагревается на несколько градусов. Затем теплоноситель с помощью
насоса подается по трубам в испаритель. В испарителе фреон, циркулируя в
закрытой системе, забирает тепло от теплоносителя, превращается в пар. Затем
газообразный фреон попадает в компрессор, где сжимается. В конденсаторе
газообразный фреон отдает тепловую энергию теплоносителю-воде отопительного
контура. Далее фреон проходит через расширительный клапан-дроссель, где
давление снова падает, и фреон, вновь превратившись в жидкость, возвращается в
испаритель. После этого цикл повторяется.
Грунт имеет свойство сохранять
солнечное тепло в течение длительного времени, что ведет к относительно
равномерному уровню температуры источника тепла на протяжении всего года, это
обеспечивает эксплуатацию теплового насоса с высоким коэффициентом мощности
(КПД). Аккумулированное грунтом тепло передается вместе с рассолом через горизонтально
или вертикально проложенные грунтовые теплообменники. Системы с вертикальными
грунтовыми теплообменниками не требуют участков большой площади и не зависят от
интенсивности солнечной радиации, падающей на поверхность. Также они эффективно
работают практически во всех видах геологических сред, за исключением грунтов с
низкой теплопроводностью (сухого песка или сухого гравия). Использование
горизонтальных грунтовых коллекторов недопустимо, в случае если глубина
промерзания грунта достигает 1,2 м. Поэтому зачастую в условиях России
приемлемым вариантом остаются вертикальные грунтовые зонды. Тепловой насос
представляет эффективную замену котлу на жидком, газовом топливе или
электрическому отоплению.
Преимущества:
возобновляемый источник энергии;
низкое энергопотребление;
экологичный источник энергии (не производится
эмиссия CO2, NOх и других выбросов, отсутствуют аллергено-опасные выбросы в
помещение, нет сжигаемого топлива и не используются запрещенные хладагенты);
взрыво- и пожаробезопасен;
практически бесшумен;
высокий КПД (позволяет получить на 1 кВт
затраченной электрической энергии 3-7 кВт тепловой энергии);
длительный срок службы;
высокая надежность работы;
не занимает значительной территории и
пространства;
не нуждается в специальном обслуживании;
не нарушает целостность интерьера и концепцию
фасада здания;
отсутствуют затраты на закупку, транспортировку,
хранение топлива;
небольшой срок окупаемости оборудования.
Недостатки:
Большая стоимость оборудования, но срок службы
составляет примерно 50 лет, и затраты окупаются за несколько лет.
Так как основное внимание уделяется тепловым
насосам, то был произведен патентный поиск [3] существующих вариантов тепловых
грунтовых насосов (табл. 2.1).
Таблица 2.1 Сравнение патентов
|
1.
Патент RU № 249533
|
|
Преимущества
|
Поддержание
постоянства температуры в трубопроводе горячей воды, используемой для
обогрева зданий
|
|
Недостатки
|
Сложность
конструкции
|
|
2.
Патент RU
№
2116586
|
|
Преимущества
|
Использование
в качестве хладагента водяного пара
|
|
Недостатки
|
Низкая
эффективность
|
|
3.
Патент RU № 2285872
|
|
Преимущества
|
Повышение
надежности и стабильности работы теплового насоса при изменении в широком
диапазоне температуры низкопотенциального источника тепла. Улучшение
характеристик эффективности работы системы в целом без значительного
увеличения расходов и увеличения энергопотребления системы.
|
|
Недостатки
|
Большая
продолжительность рабочего цикла, сложность конструкции
|
|
4.
Патент RU № 2152568
|
|
Преимущества
|
Эксплуатационная
надежность и экономичность теплового насоса
|
|
Недостатки
|
Усложнение
схемы теплового насоса в результате включения дополнительного теплообменника
и контура циркуляции масла.
|
Основные характеристики патентов приведены в
Приложениях 1, 2, 3, 4.
Изучив конструкции, достоинства и недостатки
представленных патентов был сделан вывод о том, что выбор и внедрение патентов
№2, №3, №4 приведет к усложнению конструкции и повышению стоимости тепловых
насосов. Поэтому был выбран патент №1, который наиболее прост в процессе
эксплуатации, а также может использоваться для систем отопления и
водоснабжения.
2. Расчетная часть
.1 Расчет энергоэффективности здания
Расчетные характеристики климата и
микроклимата помещений здания
При теплотехнических расчетах климатические
параметры района строительства принимаются по СНиП 23-101-2000 и ТСН
40-302-2001[4] для Московской области. Эти параметры имеют следующие значения:
- средняя температура наружного
воздуха наиболее холодной пятидневки
средняя температура отопительного
периода
продолжительность отопительного
периода
Основными параметрами микроклимата
являются температура и относительная влажность внутреннего воздуха:
расчетная температура общественных
помещений
относительная влажность внутри
помещений здания
точка росы для данных параметров
внутреннего воздуха
На основе климатических характеристик района
строительства и микроклимата помещения рассчитывается величина градусо-суток
отопительного периода:

=
Современные требования к
тепловой защите здания
СНиП 23-02-2003 п. 5.13
устанавливает три показателя тепловой защиты здания:
. Приведенное сопротивление
теплопередаче отдельных элементов ограждающих конструкций.
. Перепад между температурами
внутреннего воздуха и на поверхности ограждающих конструкций, а также значение
температуры на внутренней поверхности ограждения, которое должно быть выше
температуры точки росы (санитарно-гигиенический показатель).
. Удельный расход тепловой энергии
на отопление здания, позволяющий варьировать величинами теплозащитных свойств
различных видов ограждений здания с учетом объемно-планировочных решений здания
и выбора систем поддержания микроклимата для достижения нормируемого значения
этого показателя.
Приведенное сопротивление
теплопередаче наружных ограждений
, м²·°С/Вт,
должно приниматься не ниже требуемых значений
в зависимости от градусо-суток
отопительного периода.
Для 
=
°С·сут требуемое сопротивление
теплопередаче равно для:
стен
= 3,33 м²·°С/Вт
окон и балконных дверей
= 0,43 м²·°С/Вт
покрытия
= 3,96 м²·°С/Вт
Административное здание ПВП
Здание двухэтажное. На первом этаже
расположены следующие помещения: столовая, раздевалка, вентиляционная камера,
кладовая, комната отдыха, помещение охраны, электрощитовая, холл, тамбур и
санузел. На втором этаже расположены кабинет начальника ПВП, оперативный пункт,
узел связи, сейфовая, серверная и санузел. План здания ПВП представлен на рис.
3.1.1.
Рис. 3.1.1 План административного
здания ПВП
Объемно-планировочные
параметры здания
ü Строительный объем отапливаемой части здания: 
- 1102 м³;
ü Общая площадь здания: 
- 279 м², в том
числе расчетная - 202 м², в том
числе полезная - 250 м²;
ü Общая площадь ограждающих конструкций здания: А
- 624 м², в том
числе:
стены наружные -280 м
(
);
окна - 10,5 м

;
витражи - 25 м

;
двери входные - 9,5 м

;
покрытие -124 м

;
полы по грунту - 155 м²
;
ü Высота первого этажа - 4,40 м;
ü Высота второго этажа - 3,0 м;
ü Высота здания до парапета - 8,6 м.
Коэффициент остекления - отношение площади окон
к площади стен, включая окна и двери:
P =
=
= 0,11 (11
%)
Расчетный коэффициент компактности здания:

=
=
= 0,57 
Расчет энергетических
показателей
А) Теплотехнические
показатели ограждающих конструкций
1. Приведенное расчетное
сопротивление теплопередаче
Определяется согласно СНиП
23-02-2003 и СП 23-101-2004 [5,6]:
;
Rk = R1+ R2 + ..... + Rп + Rвп;
где r -
коэффициент теплотехнической однородности; 
- коэффициенты теплоотдачи на
наружной и внутренней поверхностях ограждения.
Где 
- сопротивления теплообмену на
внутренней и наружной поверхностях ограждения, м²·°С/Вт; Rk -
термическое сопротивление ограждающей конструкции; R -
термическое сопротивление слоя, ограждающей конструкции,
.
R = d/l;
где d - толщина слоя, м; l - расчетный коэффициент
теплопроводности материала слоя, Вт /(м·°С); R0 -
приведенное сопротивление теплопередаче неоднородной ограждающей конструкции,
а) Стены:
Тип 1(основная стена):
Стеновые сэндвич - панели со
стальными обшивками и негорючим утеплителем. Утеплитель - плиты из минеральной
ваты на синтетическом связующем
, толщиной 150 мм.
Тип 2:
Цементно-песчаная штукатурка (
), толщиной
20мм; кирпич глиняный на цементно-песчаном растворе (
), толщиной
120мм; Стеновые сэндвич - панели со стальными обшивками и негорючим
утеплителем. Утеплитель - плиты из минеральной ваты на синтетическом связующем
, толщиной
150 мм.
б) Окна и витражи:
Витражи - двухкамерный стеклопакет в
алюминиевом переплете. Приведенное сопротивление теплопередаче
.
Коэффициент затенения светового проема
0,8; коэффициент проникания
солнечной радиации -
коэффициент
учета влияния встречного теплового потока
Сопротивление воздухопроницанию
Окна - двухкамерный
стеклопакет в ПВХ профиле системы). Приведенное сопротивление теплопередаче
.
Коэффициент затенения светового проема
; коэффициент проникания солнечной
радиации -
коэффициент
учета влияния встречного теплового потока
Сопротивление воздухопроницанию.
в) Входные двери:
Металлическая часть - металл;
утеплитель - минеральная вата на синтетическом связующем
, толщиной
50 мм; металл. Сопротивление воздухопроницанию -
-
для ворот.
Требуемое сопротивление
теплопередаче ограждающих конструкций:
где n -
коэффициент, принимаемый в зависимости от положения наружной поверхности
ограждающих конструкций по отношению к наружному воздуху; tint - расчетная
температура внутреннего воздуха, °С; text - расчетная
зимняя температура наружного воздуха, °С;
- нормативный температурный перепад
между температурой внутреннего воздуха и температурой внутренней поверхности
ограждающей конструкции; 
- коэффициент теплоотдачи на
наружной и внутренней поверхностях ограждения.
г) Покрытия:
Монолитная железобетонная плита
, толщиной
150 мм; пароизоляция; разуклонка - керамзитовый гравий
, толщиной
50 - 200 мм; цементно-песчаная стяжка армированная сеткой
, толщиной
40 мм; утеплитель (с наружной стороны) - плиты из минеральной ваты на
синтетическом связующем (нижний слой)
, толщиной 100 мм; утеплитель (с
наружной стороны) - плиты из минеральной ваты на синтетическом связующем
(верхний слой)
, толщиной
40 мм; 2 слоя направляемого гидроизоляционного материала (верхний с защитной
посыпкой).
д) Пол по грунту:
Утеплитель - плиты
пенополистирольные экструзионные
, толщиной 100 мм. Утепляется вся
площадь пола.
Приведенное сопротивление теплопередаче пола по
грунту определяется согласно СП 23-101-2004 [5] по зонам шириной 2 м,
представляющим собой полосы вдоль периметра здания. К термическому
сопротивлению конструкции добавляется термическое сопротивление слоя земли,
которое постоянно для всей зоны.
Термическое сопротивление слоя земли:
Для зоны I - 2,1 
/Вт
Для зоны II - 4,3 
/Вт
Для зоны III - 8,6 
/Вт
Таким образом, приведенное
сопротивление теплопередаче исследуемой стены в грунте составляет:
Среднее приведенное сопротивление
теплопередаче конструкций на земле:

, 
, 
- площади зон (1 зона - 128 м
, 2 зона -
98 м
, 3 зона - 6
м
).
2. Приведенный трансмиссионный
коэффициент теплопередачи здания
Определяется СНиП 23-02-2003 [1] по формуле Г.5:
. Приведенный инфильтрационный
(условный) коэффициент теплопередачи здания
Разность давлений воздуха на
наружной и внутренней поверхностях ограждающих конструкций находится из
выражения, согласно СНиП 23-02-2003 [1]:
где В - коэффициент положения
рассматриваемых проемов по высоте (для входных дверей и ворот здания В = 0,55;
для окон и витражей здания В = 0,28); Н - высота здания от пола 1-го этажа до
верха вытяжной шахты;
удельный вес
наружного воздуха, Н/м³;
удельный вес
внутреннего воздуха, равный при определении инфильтрации, Н/м³;
расчетная
скорость ветра для г. Ростов-на-Дону, м/с [20] (в расчетных условиях 7,9 м/с;
при среднезимних условиях - 5,2 м/с).
в расчетных условиях при text = - 22 °С
/(273-22) = 13,80 Н/м³
при средней температуре
отопительного периода textav = - 0,6 °С
/(273-0,6) = 12,71 Н/м³
через окна и витражи
при tint = + 20 °С
/(273+20) = 11,82 Н/м³
для входных дверей и ворот
при tint = + 20 °С
/(273+20) = 11,82 Н/м³
Тогда разность давлений воздуха для
окон и витражей в расчетных условиях:
Тогда разность давлений воздуха для
входных дверей и ворот в расчетных условиях:
Находим количество воздуха,
прошедшего через окна, витражи, наружные входные двери и ворота в расчетных
условиях, кг/ч:
где 
0 = 10 Па - разность давления
воздуха на наружной и внутренней поверхностях светопрозрачной конструкции, Па.
Инфильтрационный коэффициент
теплопередачи составит:
- в расчет
где 1,0 - коэффициент
встречного теплового потока.
Разность давлений воздуха для окон и
витражей в среднезимних условиях:
Разность давлений воздуха для
входных дверей и ворот в среднезимних условиях:
Расход воздуха, прошедший через
окна, витражи, наружные входные двери и ворота при среднезимних условиях и в
нерабочее время будет:
Приведенный инфильтрационный
коэффициент теплопередачи:
Условный инфильтрационный коэффициент
теплопередачи в рабочее время в объеме воздуха 4 м³/ч
на 1 м²
расчетной площади составит:
где с - удельная теплоемкость
воздуха, кДж/(кг·°С); nа - средняя
кратность воздухообмена здания за отопительный период, ч-1; βv -
коэффициент снижения объема воздуха в здании; 
- средняя плотность наружного
воздуха за отопительный период, кг/м³; k -
коэффициент учета влияния встречного теплового потоков конструкциях.

кг/м³
Тогда интегральный инфильтрационный
коэффициент теплопередачи для определения теплопотребления за отопительный
период (при 24-ти часовом рабочем дне и 7-ти дневной рабочей неделе) будет:
- в расчет
Общий коэффициент теплопередачи
здания:
- в расчет
Б) Теплоэнергетические
показатели
1) Общие теплопотери здания за
отопительный период через ограждающие конструкции, кВт·ч, согласно СНиП
23-02-2003 [5] по формуле Г.3:

) Бытовые теплопоступления в течение
отопительного периода, кВт·ч, согласно СНиП 23-02-2003 [5] по формуле Г.10:
где qint - величина
бытовых тепловыделений на 1 м² расчетной площади, Вт/м².
где
тепловыделения от людей - 90 Вт/час
на 1 чел (персонал); 70 Вт/час на 1 чел (посетители);
теплопоступления от электроосвещения
по максимально допускаемой мощности - 25 Вт/м² (при
использовании 70 % рабочего времени).
) Теплопоступления через окна от
солнечной радиации в течение отопительного периода, кВт·ч, согласно СНиП
23-02-2003 [5] по формуле Г.7:
где 
- коэффициент, учитывающий
затенение светового проема окон и зенитных фонарей непрозрачными элементами
заполнения, принимаемые по проектным данным; 
- коэффициент относительного
проникания солнечной радиации для светопропускающих заполнений соответственно
окон и зенитных фонарей, принимаемые по паспортным данным соответствующих
светопропускающих изделий.
) Потребность в тепловой энергии на
отопление здания за отопительный период, кВт·ч, согласно СНиП 23-02-2003 [5] по
формуле Г.2:
где v -
коэффициент снижения теплопоступлений за счет тепловой инерции ограждающих
конструкций; ζ
- коэффициент
эффективности авторегулирования подачи теплоты в системах отопления; βh -
коэффициент, учитывающий дополнительное теплопотребление системы отопления.
5) Расчетный удельный расход тепловой энергии на
отопление здания за отопительный период, кВт·ч/м²,
согласно СНиП 23-02-2003 [5] по формуле Г.1:
) Расчетный удельный расход тепловой энергии на
отопление здания за отопительный период, кДж/(м²·°С·сут):
Согласно СНиП 23-02-2003 [5, п.
4.5], величина отклонения расчетного значения удельного расхода тепловой
энергии на отопление здания от нормативного значения (90 кДж/(м²·°С·сут)) составляет 38%, что
соответствует "низкому" классу энергетической эффективности здания - D.
.2 Расчет расхода тепловой энергии
зданием
микроклимат тепловой насос
водоснабжение
Расчет энергетических показателей
А) Теплотехнические показатели
ограждающих конструкций
1. Приведенное расчетное
сопротивление теплопередаче
а) Стены:
Тип 1(основная стена):
Стеновые сэндвич - панели со стальными обшивками
и негорючим утеплителем. Утеплитель - плиты из минеральной ваты на
синтетическом связующем, толщиной 150 мм.
Тип 2:
Цементно-песчаная штукатурка,
толщиной 20 мм; кирпич глиняный на цементно-песчаном растворе, толщиной 120 мм;
стеновые сэндвич - панели со стальными обшивками и негорючим утеплителем.
Утеплитель - плиты из минеральной ваты на синтетическом связующем, толщиной 150
мм.
б) Окна и витражи:
Профиль) с двухкамерным стеклопакетом
4-12-4-16-4 толщиной 40 мм.
Приведенное сопротивление теплопередаче
Коэффициент затенения непрозрачными
элементами составляет 0,8.
Коэффициент относительного
пропускания солнечной радиации - 0,68.
в) Входные двери:
Металлическая часть - металл;
утеплитель - минеральная вата на синтетическом связующем, толщиной 50 мм;
металл. Сопротивление воздухопроницанию -
-
для ворот.
Для входных дверей:
г) Покрытия:
Монолитная железобетонная плита,
толщиной 150 мм; пароизоляция; разуклонка - керамзитовый гравий, толщиной 50 -
200 мм; цементно-песчаная стяжка армированная сеткой, толщиной 40 мм;
утеплитель (с наружной стороны) - плиты из минеральной ваты на синтетическом
связующем типа "Rockwool" марки
ROOF BATTS H (нижний
слой), толщиной 100 мм; утеплитель (с наружной стороны) - плиты из минеральной
ваты на синтетическом связующем типа "Rockwool" марки
ROOF BATTS B (верхний
слой), толщиной 40 мм; 2 слоя направляемого гидроизоляционного материала
(верхний с защитной посыпкой).
д) Пол по грунту:
Утеплитель - плиты
пенополистирольные экструзионные. Утепляется вся площадь пола.
Среднее приведенное сопротивление
теплопередаче конструкций на земле:
2. Приведенный трансмиссионный
коэффициент теплопередачи здания
3. Приведенный инфильтрационный
(условный) коэффициент теплопередачи здания
Разность давлений воздуха на
наружной и внутренней поверхностях ограждающих конструкций находится из
выражения:
для окон и витражей в расчетных
условиях:
для входных дверей и ворот в
расчетных условиях:
Количество воздуха, прошедшего через
окна, витражи, наружные входные двери и ворота в расчетных условиях, кг/ч:
Инфильтрационный коэффициент
теплопередачи составит:
- в расчет
Разность давлений воздуха для окон и
витражей в среднезимних условиях:
Разность давлений воздуха для
входных дверей и ворот в среднезимних условиях:
Расход воздуха, прошедший через
окна, витражи, наружные входные двери и ворота при среднезимних условиях и в
нерабочее время будет:
Приведенный инфильтрационный
коэффициент теплопередачи:
Условный инфильтрационный коэффициент
теплопередачи в рабочее время в объеме воздуха 4 м³/ч
на 1 м²
расчетной площади составит:
Тогда интегральный инфильтрационный коэффициент
теплопередачи для определения теплопотребления за отопительный период (при
24-ти часовом рабочем дне и 7-ти дневной рабочей неделе) будет:
- в расчет
Общий коэффициент теплопередачи
здания:
- в расчет
Б) Теплоэнергетические
показатели
1) Общие теплопотери здания за
отопительный период через ограждающие конструкции, кВт·ч:

) Бытовые теплопоступления в течение
отопительного периода, кВт·ч:
) Теплопоступления через окна от
солнечной радиации в течение отопительного периода, кВт·ч:
) Потребность в тепловой энергии на
отопление здания за отопительный период, кВт·:
5) Расчетный удельный расход тепловой энергии на
отопление здания за отопительный период, кВт·ч/м²:
) Расчетный удельный расход тепловой энергии на
отопление здания за отопительный период, кДж/(м²·°С·сут):
Энергетические нагрузки здания
Максимальная часовая потребность теплоты:
Потребность в тепловой энергии на
горячее водоснабжение здания
Среднечасовой расход тепловой энергии на горячее
водоснабжение:
где 
- расход горячей воды, м³/сут; tc -
температура холодной воды, °С;

= 0,1 - коэффициент, учитывающий
потери тепла трубопроводами системы горячего водоснабжения; 
- плотность воды, кг/л; 
- удельная теплоемкость воды,
Дж/(кг·°С).
Общий расход тепловой энергии
зданием
Общий расчетный расход тепловой энергии на
здание:
где 
- расчетный часовой расход тепловой
энергии на принудительную приточно-вытяжную вентиляцию и кондиционирование
воздуха (принят по данным проекта здания).
Согласно расчетам, для систем отопления
и горячего водоснабжения здания потребуется 63 кВт тепловой энергии. Для
обеспечения зданий тепловой энергией необходимо подобрать тепловой насос и
рассчитать его параметры.
3. Технологическая часть
Тепловой насос - это устройство, которое передает
тепло от низкотемпературного источника к среде с более высокой температурой.
Главным отличием теплового насоса от других источников тепла является
возможность использования возобновляемой низкопотенциальной энергии, взятой из
окружающей среды (земли, воды, воздуха) для покрытия нужд в тепле во время
отопительного сезона и нагрева воды для горячего водоснабжения зданий.
Подбор теплового насоса для здания
Потребность в тепловой энергии здания составляет
63 кВт. Для обогрева здания выбран тепловой насос ALTAL
GWHP50H
[8] - система "грунт-вода" с вертикальными грунтовыми
теплообменниками. Выходная тепловая мощность составляет 47-63 кВт;
электрическая мощность - 11,9 кВт. В качестве хладагента используется фреон R407C.
В качестве теплоносителя первичного контура (антифриза) используется 25%
раствор этиленгликоля.
При использовании вертикальных скважин глубиной
от 20 до 200 м в них погружаются U-образные металлопластиковые или пластиковые
(при диаметрах выше 32 мм) трубы. Как правило, в одну скважину вставляется две
петли, после чего она заливается цементным раствором. В среднем удельный
теплосъем такого зонда можно принять равным 50 Вт/м.
Температура грунта на глубине более 20 м
постоянна и составляет примерно +10 °С. Расстояние между скважинами должно быть
больше 5 м. При наличии подземных течений, скважины должны располагаться на
линии, перпендикулярной потоку.
Подбор диаметров труб проводится исходя из
потерь давления для требуемого расхода теплоносителя.
) Требуемая тепловая мощность коллектора, кВт:
Qo = Qwp - P
где Qwp - мощность теплового насоса, кВт; P -
электрическая мощность компрессора, кВт= 63 - 11,9 = 51,1 кВт
) Суммарная длина зонда, м:
= Qo/q,
где q - удельный теплосъем, кВт/м= 51,1/0,05 =
1022 м
Для устройства такого коллектора потребуется 10
скважин глубиной по 105 м. В каждой скважине размещаем по две петли трубы
типоразмера 32×3. Потери давления в
ней составят 45 Па/м; сопротивление одного контура - примерно 7 кПа; скорость
потока теплоносителя - 0,3 м/с.
) Общий расход гликолевого раствора, м³/ч:
= Qo·3600 / (1,05·3,7·t)
где t - разность температур между подающей и
возвратной линиями, которую часто принимают равной 3 °С.=
51,1·3600/ (1,05·3,7·3·1000) = 15,8 м³/ч
Расход на один контур равен 1,58 м³/ч.
Расчет теплового насоса
Общий расчет:
В качестве хладагента применяется фреон R407С.
На рис. 4.1.1 представлена диаграмма "давление-энтальпия" для фреона
[9], где линиями 1-2-3-3’-4-1 показан цикл теплового насоса с дросселированием
хладагента.
|
Точка
|
Энтальпия,
кДж/кг
|
Температура,
С˚
|
|
т.1
т.2 т.3’ т.4
|
Н
1 = 435 Н 2 = 475 Н 3’ =460 Н 4 = 420
|
t1
= -15 t2 = 65 t3’ = 47 t4 = -15
|
Рис. 4.1.1 Диаграмма
"давление-энтальпия" для фреона R407С
) Работа необходимая для сжатия хладагента в
компрессоре:
) Коэффициент теплопроизводительности:
3) Количество теплоты отводимое при
конденсации:
1) 4) Количество теплоты подводимое при
испарении:
) Расход хладагента:
Тепловой расчет испарителя [10,11]:
В качестве хладагента применяется фреон R407С со
следующими характеристиками:
|
-
Плотность - Удельная теплоемкость - Коэффициент теплопроводности -
Кинематическая вязкость
|
ρ
=
1136 кг/м³ С = 380
Дж/(кг·К) λ = 0,103
Вт/(м·К) v = 1,42·10-6 м²/с
|
В качестве антифриза применяется 25% раствор
этиленгликоля со следующими характеристиками:
|
-
Плотность - Удельная теплоемкость - Коэффициент теплопроводности -
Кинематическая вязкостьρ
=
1045 кг/м³ С = 3870
кДж/(кг·К) λ = 0,500
Вт/(м·К) v = 3·10-6 м²/с
|
|
) Количество тепла, передаваемое в единицу
времени:

2) Расход антифриза:
3) Средний температурный напор:
где 

разности конечных и начальных
температур

= 6-(-15) = 21 °С

= 10-(-15) = 25 °С
) Рациональная скорость движения
хладагента в каналах теплообменника:
) Критерий Рейнольдса:
) Проверка принятого значения
коэффициента общего гидравлического сопротивления:
7) Критерий Прандтля:
При t1 = -15 °С
8) Критерий Нуссельта:
) Коэффициент теплоотдачи от
хладагента к стенке:
) Рациональная скорость движения
антифриза в каналах теплообменника:
11) Критерий
Рейнольдса:
12) Проверка принятого значения
коэффициента общего гидравлического сопротивления:
) Критерий Прандтля:
При t2 = 8 °С
14) Критерий
Нуссельта:
) Коэффициент теплоотдачи от
хладагента к стенке:
) Термическое сопротивление стенки
пластины и загрязнений на ней:
термическое сопротивление со стороны
хладагента:
термическое сопротивление со стороны
стенки:
термическое сопротивление со стороны
антифриза:
) Коэффициент теплопередачи:

, 
- коэффициенты теплоотдачи со
стороны теплоносителей

- теплопроводность материала стенки

- толщина стенки
18) Площадь поверхности теплообмена аппарата:
Для получившейся площади поверхности теплообмена
испарителя подбираем, согласно каталогу [11], параметры и схему компоновки
разборного аппарата пластинчатого типа на консольной раме.
Площадь поверхности теплообмена аппарата - 10 м²
Количество пластин в аппарате - 19 шт.
Теплообменный аппарат и его общий вид
представлен на рис. 4.1.2.
Рис. 4.1.2 Теплообменный аппарат и его общий вид
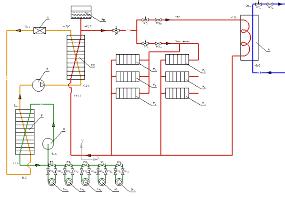
Принцип работы системы отопления,
горячего водоснабжения в зданиях
Тепловая насосная система состоит из источника
тепла в виде грунта, теплового насоса, приборов отопления и источника
электроэнергии для питания теплового насоса.
Теплоноситель - 25 % раствор этиленгликоля (А),
проходя по грунтовому контуру (Ск 1-10), нагревается на несколько градусов.
Затем теплоноситель с помощью насоса (Н) подается по трубам в
теплообменник-испаритель (И). В испарителе фреон (R),
циркулируя в закрытой системе (-15 °С), забирает тепло от теплоносителя (+10 °С
- +6 °С), превращается в пар. Затем газообразный фреон попадает в компрессор
(К), где сжимается до 28 бар. В теплообменнике-конденсаторе (Кд) газообразный
фреон отдает тепловую энергию (+47° - +65°C) теплоносителю-воде (+40 °С
- +60 °С)
(Т 2), которая поступает в систему отопления (Р 1-6) и в бак-нагреватель (Б),
где вода (Т 1), нагревается до 50 °С и поступает к кранам ГВС. Далее фреон
проходит через расширительный клапан-дроссель (Д) и, вновь превратившись в
жидкость, возвращается в теплообменник-испаритель. После этого цикл
повторяется. Для компенсации расширения теплоносителя при нагреве в системе
присутствует расширительный бак (Бр). Схема системы отопления и ГВС зданий
представлена на рис. 4.1.2.
Рис. 4.1.2 Технологическая схема системы
отопления и ГВС в здании
Тепловой насос для здания устанавливается в
техническом помещении здания на первом этаже. На первом и втором этажах здания
запроектировано по пять внутренних блоков - радиаторов. Тамбуры, санузлы и
бытовые помещения не отапливаются. Для системы горячего водоснабжения
устанавливается бак-нагреватель.
Для поддержания постоянства температуры в
системе отопления и ГВС на подающем трубопроводе устанавливаются
терморегулирующие клапаны.
Заключение
В данной работе была разработана технология
отопления и горячего водоснабжения для здания ПВП с помощью теплового насососа.
Для обеспечения здания требуемой тепловой
энергией была подобрана модель теплового насоса, а также были рассчитаны его
параметры.
Система теплового насоса позволяет поддерживать
оптимальные параметры микроклимата в помещениях, как зимой, так и летом и может
полностью обеспечивать требуемый расход тепловой энергии.
Также система теплового насоса экологична и
экономична по сравнению с традиционными системами.
Список литературы
1. Послание президента
Российской Федерации Федеральному Собранию Российской Федерации от декабря 2012
года.
2. Тепловой насос - статья из
Большой советской энциклопедии (3-е издание)
. Каталог тепловых насосов
ALTAL GRUP, 2013.
. ТСН 40-302-2001 Московской
области "Энергетическая эффективность жилых и общественных зданий.
Нормативы по энергопотреблению и теплозащите"
. СНиП 23-02-2003
"Тепловая защита здания"
. СП 23-101-2004
"Проектирование тепловой защиты зданий"
. СНиП 23-01-99 "Строительная
климатология"
. Каталог: Пластинчатые
теплообменные аппараты. - М.:, ЦИНТИХИМНЕФТЕМАШ, 1983.
. Информационный сайт завода
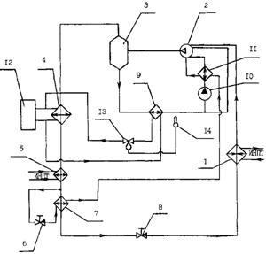
по производству окон "Амега" - режим доступа: #"891524.files/image187.gif">
Рис. Схема теплового насоса: 1 - компрессор, 2 -
конденсатор, 3 - испаритель,4 - дросселирующее устройство, 5 - трубопровод
горячей воды, 6 - трубопровод теплой воды, 7 - трубопровод холодильного агента,
8 - механизм перемещения поршня компрессора, 9 - датчик фактической температуры
в трубопроводе горячей воды, 10 - задатчик минимальной температуры горячей
воды, 11 - блок вычитания, 12 - усилитель, 13 - ограничительный блок, 14 -
задатчик допустимого перемещения поршня компрессора, 15 - масштабный
преобразователь, t - сигнал, пропорциональный фактической температуре в
трубопроводе горячей воды, t* - сигнал, пропорциональный номинальной
температуре горячей воды, dt - сигнал, пропорциональный отклонению.
Сигнал отклонения рассчитывается по формуле:
+dt=t-t*.
Механизм перемещения поршня компрессора выполнен
в виде реечной передачи.
Принцип действия:
В испарителе 3 холодильный агент (жидкий фреон)
за счет низкотемпературного источника теплой воды, поступающей по трубопроводу
6, испаряется с поглощением теплоты. Пары фреона по трубопроводу 7 поступают в
компрессор 1. В камере компрессора 1 путем движения поршня фреон сжимается. При
сжатии за счет адиабатического процесса фреон нагревается до температуры 80 °С.
Далее нагретый фреон по трубопроводу 7 поступает в конденсатор 2. В
конденсаторе пары фреона конденсируются, отдавая теплоту трубопроводу горячей
воды 5, в котором температура воды поднимается до 55 °С. Жидкий фреон
дросселируется в дросселирующем устройстве 4 и в состоянии влажного насыщения
пара поступает обратно в испаритель. Сигнал от датчика фактической температуры,
расположенного в трубопроводе горячей воды 9, поступает в блок вычитания 11,
где сравнивается с задатчиком минимальной температуры горячей воды 10. Сигнал
отклонения усиливается по мощности в усилителе 12 и поступает на первый вход
ограничительного блока 13, на второй вход которого поступает сигнал от
задатчика допустимого перемещения поршня компрессора 14. При снижении
температуры воды в трубопроводе 5 ниже минимальной, то есть, если
результирующий сигнал становиться отрицательным по величине, то с
ограничительного блока 13 снимается сигнал, который преобразуется в масштабном
преобразователе 15, а затем поступает на вход механизма перемещения поршня
компрессора 8. Механизм перемещения изменяет положение поршня таким образом,
что происходит сжатие фреона в компрессоре, температура фреона повышается.
Более нагретый фреон перетекает в конденсатор, в котором он конденсируется,
отдавая большее количества тепла воде, находящейся в трубопроводе горячей воды
5. В трубопроводе 5 температура горячей воды поднимается до минимальной. При
снижении температуры воды ниже минимальной в трубопроводе 5 цикл повторяется. Таким
образом, в трубопроводе 5 поддерживается постоянная температура горячей воды.
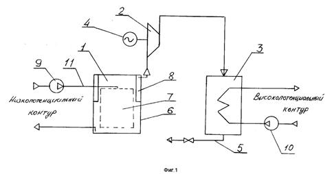
Приложение 2. Патент RU № 2116586
Автор(ы): Соловьев В.Н.; Безизвестных А.В.
Патентообладатель(и): Общество с ограниченной
ответственностью "ИСТКОМ"
Подача заявки 05.06.1996
Публикация патента 27.07.1998
Сущность: в тепловом насосе последовательно
соединены испаритель 1, компрессор 2 и конденсатор 3. Компрессор имеет привод
от электродвигателя 4, а конденсатор 3 снабжен патрубком 5 для слива
конденсата. Испаритель 1 состоит из замкнутой емкости 6 с размещенными в ней
устройством для мелкодисперсного распыления 7 воды низкопотенциального контура
и паросборником 8. Испаритель 1 через рециркуляционный насос 9 включен в
низкопотенциальный контур. Конденсатор 3 через рециркуляционный насос 10
включен в высокопотенциальный контур. Устройство для мелкодисперсного
распыления 7 состоит из центрального раздающего трубопровода 11 для подачи воды
низкопотенциального контура и сообщенных с ним кольцевых трубопроводов с
распыливающими форсунками. Кольцевые трубопроводы установлены с шагом на
центральном трубопроводе 11, а форсунки каждого кольцевого трубопровода имеют
различную длину, рис. 1.3.1.
Рис. 1.3.1. Схема теплового насоса
Изобретение относится к теплотехнике, а точнее к
тепловым насосам, применяемым для утилизации тепловой энергии
низкопотенциальных источников и передачи этой энергии при более высокой
температуре внешнему источнику, например, в системах отопления и горячего
водоснабжения жилых и производственных зданий и помещений за счет охлаждения
природной или технологической воды.
Известны тепловые насосы компрессионного типа
(Холодильные машины. Справочник., М., 1982, стр. 22-25), использующие в
качестве вторичных теплоносителей легкокипящие хладагенты (фреоны, аммиак).
Известные насосы включают компрессор, конденсатор, испаритель и дроссельный
вентиль. Эффективность таких насосов зависит от перепада температур испарения и
конденсации вторичного теплоносителя: коэффициент преобразования (отношение
полученной теплоты к затраченной работе) не превышает 4 ед.
Недостатком известных тепловых насосов является
низкая эффективность при достаточно сложной схеме и опасность загрязнения
окружающей среды фреонами, аммиаком и др.
Известен также тепловой насос ТН-3000,
изготавливаемый АО "Энергия" (Рекламно-информационный проспект
"Тепловые насосы АО "Энергия", 1984, 4 стр.), являющийся
прототипом заявляемого технического решения. Тепловой насос-прототип в качестве
вторичного теплоносителя-хладагента использует фреон 11 и фреон 22 и состоит из
испарителя, компрессора, конденсатора, переохладителя и дроссельного вентиля,
последовательно включенных в циркуляционный контур хладагента. Испаритель
представляет собой кожухотрубный теплообменник.
В испаритель подается вода низкопотенциального
источника, где она охлаждается, отдавая свою тепловую энергию испаряющемуся
хладагенту (фреону). Хладагент из испарителя засасывается компрессором, где
сжимается с повышением температуры и подается в конденсатор, где пары хладагента
конденсируются, отдавая тепловую энергию воде высокопотенциального контура,
затем хладагент в виде жидкости проходит переохладитель, где дополнительно
охлаждается, отдавая тепловую энергию все той же воде высокопотенциального
контура, дросселируется через дроссельный вентиль в испаритель, где вновь
испаряется, замыкая циркуляционный контур хладагента. Коэффициент
преобразования такого теплового насоса, характеризующий его эффективность,
составляет 2-3 ед. при перепаде температур конденсатора и испарителя более
60°С.
Однако тепловой насос-прототип имеет довольно
низкую эффективность и при большой мощности (3 МВт) содержит большую массу
легкокипящего фреона, что небезопасно для обслуживающего персонала и экологии
Земли в целом.
Задача заявляемого технического решения
заключается в разработке экологически безопасного теплового насоса, обладающего
высокой эффективностью путем использования в качестве вторичного
теплоносителя-хладагента экологически безопасного вещества, например водяного
пара, имеющего по сравнению с другими хладагентами наибольшую скрытую теплоту
испарения.
Сущность заявляемого технического решения
заключается в том, что в тепловом насосе, включающем испаритель, компрессор с
приводом от электродвигателя и конденсатор, соединенные последовательно по ходу
движения хладагента во вторичном контуре, испаритель выполнен в виде замкнутой
емкости с размещенными в ней устройством для мелкодисперсного распыления воды
низкопотенциального контура и паросборником, а в качестве хладагента
использован водяной пар, причем вторичный контур хладагента разомкнут, а
конденсатор снабжен патрубком для слива конденсата.
Кроме того, устройство для мелкодисперсного
распыления воды низкопотенциального контура выполнено в виде центрального
раздающего трубопровода для подачи низкопотенциальной воды и сообщенных с ним
кольцевых трубопроводов с распыливающими форсунками, причем кольцевые
трубопроводы установлены с шагом по высоте центрального трубопровода, а
форсунки каждого кольцевого трубопровода выполнены различными по длине. При
этом используются форсунки центробежного типа.
Заявляемый тепловой насос отличается от
известного тем, что испаритель выполнен в виде замкнутой емкости с размещенными
в ней устройством для мелкодисперсного распыления воды низкопотенциального контура
и паросборником, а в качестве хладагента использован водяной пар, причем
вторичный контур хладагента разомкнут, а конденсатор снабжен патрубком для
слива конденсата.
Кроме того, заявляемый тепловой насос отличается
также тем, что устройство для мелкодисперсного распыления воды
низкопотенциального контура выполнено в виде центрального раздающего
трубопровода для подачи низкопотенциальной воды и сообщенных с ним кольцевых
трубопроводов с распыливающими форсунками, причем кольцевые трубопроводы установлены
с шагом по высоте центрального трубопровода, а форсунки каждого кольцевого
трубопровода выполнены различными по длине. При этом используются форсунки
центробежного типа.
В заявляемом тепловом насосе часть воды
низкопотенциального контура испаряется (превращается в пар) за счет охлаждения
основной части воды, водяной пар засасывается компрессором, сжимается с
повышением температуры и подается в конденсатор, где конденсируется с передачей
тепловой энергии воде высокопотенциального контура, а конденсат сливается через
патрубок и может использоваться как чистая дистиллированная вода.
Мелкодисперсное распыление позволяет создать
большую поверхность испарения, а разрежение, создаваемое компрессором в
пределах 0,3-0,4 кг/см², позволяет
поддерживать перепад парциального давления в капле воды и водяном паре над
поверхностью капли, что в свою очередь позволяет резко увеличить количество
получаемого пара, причем энергия для парообразования забирается от охлаждаемой
воды, разбрызгиваемой в испарителе, количество которой более чем в сотни раз
превышает количество испарившейся воды.
Выполнение теплового насоса согласно заявляемому
техническому решению позволяет исключить опасность загрязнения окружающей среды
за счет использования в качестве хладагента водяного пара, а не фреона, аммиака
и других вредных для окружающей среды веществ, при этом эффективность,
выражающаяся в виде коэффициента преобразования, превышает эффективность
аналогов в 3-4 раза за счет высокой теплоты парообразования воды по сравнению с
аналогичной характеристикой других используемых хладагентов.
Кроме того, при использовании воды, достаточно
загрязненной (например, морской), заявляемый тепловой насос может быть
использован для получения не только тепловой энергии высокого потенциала, а и
определенного количества чистой дистиллированной воды, что невозможно при
использовании известных тепловых насосов.
Тепловой насос работает следующим образом.
Вода низкопотенциального контура (например,
охлаждающая вода технологического оборудования) подается рециркуляционным
насосом 9 в испаритель 1 на устройство мелкодисперсного распыления 7 и
распыляется в объеме замкнутой емкости 6. При работе компрессора 2 в емкости 6
поддерживается разрежение порядка 0,3-0,4 кг/см²,
что активизирует процесс испарения воды с поверхности водяных капель. Хладагент
- водяной пар, образующийся в результате испарения, отсасывается в кольцевой
паросборник 8 и поступает на вход компрессора 2, где подвергается сжатию с
повышением температуры и подается в конденсатор 3 кожухотрубного типа, где
конденсируется, отдавая тепловую энергию воде высокопотенциального контура,
которая прокачивается через конденсатор 3 рециркуляционным насосом 10.
Конденсат (дистиллированная вода) удаляется через патрубок 5 для слива
конденсата и может использоваться как чистая вода с температурой 80 - 100°С.
В конкретном варианте выполнения теплового
насоса, рассчитанного на мощность 6,2 МВт, состоящего из испарителя 1,
компрессора 2 и конденсатора 3, испаритель 3 выполнен в виде трех
цилиндрических емкостей 6 диаметром 3 м и высотой 3 м каждая, с размещенным
внутри каждой емкости 6 устройством для мелкодисперсного распыления 7,
конкретное выполнение которого схематически изображено на фиг. 2. Устройство
для мелкодисперсного распыления 7 состоит из центрального раздающего
трубопровода 11 для подачи воды низкопотенциального контура и сообщенных с ним
кольцевых трубопроводов 12 с распыливающими форсунками 13 (86 шт. в каждой
емкости) и кольцевого паросборника 8. Кольцевые трубопроводы 12 установлены с
шагом на центральном трубопроводе 11, а форсунки 13 каждого кольцевого
трубопровода 12 имеют различную длину, что позволяет распределять распыливаемые
струи воды равномерно по высоте испарителя без их наложения друг на друга,
обеспечивая таким образом максимально возможную поверхность испарения.
Приложение 3. Патент RU № 2285872
Авторы: Москаленко И.В. (RU), Костин А.М. (RU)
Патентообладатели: Москаленко И.В. (RU), Костин
А.М. (RU)
Подача заявки 30.03.2005
Публикация патента 20.10.2006
Тепловой насос
Изобретение относится к области теплонасосных
установок, работающих в условиях широкого диапазона изменений температуры
источника тепла.
Задача изобретения - повышение надежности и
стабильности работы теплового насоса при изменении в широком диапазоне
температуры низкопотенциального источника тепла.
Решение - тепловой насос включает компрессор,
конденсатор, расширитель, испаритель и теплообменник. Первая полость
теплообменника на входе соединена с выходом испарителя, на выходе - с
компрессором. Вторая полость теплообменника на входе соединена через
трехходовой регулирующий вентиль с контуром между конденсатором и расширителем,
а на выходе - с контуром между трехходовым регулирующим вентилем и
расширителем. Расширитель выполнен в виде дросселя. Тепловой насос снабжен
датчиком температуры, который установлен между компрессором и первой полостью
теплообменника и связан с трехходовым регулирующим вентилем через контроллер.
За счет регулируемого перегрева рабочего тела после испарителя его температура
останется постоянной вне зависимости от температуры на выходе из испарителя.
Рис. Схема теплового насоса: 1 - испаритель, 2 -
теплообменник, 3 - компрессор, 4 - конденсатор, 5 - дроссель, 6 - регулирующий
вентиль, 7 - датчик температуры, 8 - контроллер.
Первая полость теплообменника на входе соединена
линией 9 с выходом испарителя, а на выходе - линией всасывания 10 с
компрессором, а вторая полость на входе соединена через трехходовой
регулирующий вентиль с контуром между конденсатором и дросселем, а на выходе -
с контуром между трехходовым регулирующим вентилем и дросселем. Линия 12
соединяет трехходовой регулирующий вентиль и дроссель, а линия 11 - трехходовой
регулирующий вентиль и конденсатор. На линии 10 установлен датчик температуры,
соединенный через контроллер с трехходовым регулирующим вентилем.
Принцип действия:
Рабочее тело сжимается в компрессоре 3,
конденсируется в конденсаторе 4, отдавая тепло потребителю, расширяется в
дросселе 5, испаряется в испарителе 1, нагреваясь от низкопотенциального
источника тепла (окружающей среды), и через теплообменник 2 поступает в
компрессор 3. При низкой температуре окружающей среды, когда необходимо
повышение перегрева рабочего тела, подаваемого на линию всасывания 10,
управляющий сигнал на датчике температуры 7 будет максимальной величины, что
приведет к закрытию трехходового регулирующего вентиля 6 и, тем самым, к
обеспечению прохода всего рабочего тела через теплообменник 2. В этом случае за
счет передачи части тепла от рабочего тела после конденсатора происходит
повышение температуры рабочего тела на линии всасывания 10, что позволит
компрессору работать в оптимальном тепловом режиме. Это приведет к увеличению
коэффициента преобразования системы в целом. При высокой температуре окружающей
среды, когда нет необходимости в повышении перегрева рабочего тела, подаваемого
на линию всасывания 10, управляющий сигнал на датчике температуры 7 будет
минимальной величины, что приведет к закрытию трехходового регулирующего
вентиля 6 и, тем самым, к прекращению передачи тепла в теплообменнике 2. В этом
случае температура рабочего тела после испарителя не изменит свою величину и
останется оптимальной для работы компрессора. В интервале между крайними
точками рабочего интервала температуры окружающей среды регулирующий вентиль 6
регулирует расход рабочего тела через вторую полость теплообменника 2
пропорционально изменению температуры окружающей среды, что в итоге регулирует
перегрев рабочего тела в теплообменнике 2, делая эту температуру оптимальной в
каждый конкретный момент времени.
Основное преимущество изобретения заключается в
том, что за счет регулируемого перегрева рабочего тела после испарителя его
температура останется постоянной вне зависимости от температуры на выходе из
испарителя. По сравнению с предшествующим уровнем техники значительно
улучшаются характеристики эффективности работы системы в целом без
значительного увеличения расходов и увеличения энергопотребления системы.
Приложение 4. Патент RU № 2152568
Дата подачи заявки: 21.09.1995
Дата публикации: 10.07.2000
Автор(ы): Горшков В.Г.; Деменева В.С.; Засимов
М.В.; Зубков В.А.; Петин Ю.М.
Патентообладатель(и): Закрытое акционерное
общество "Энергия"
Тепловой насос
Изобретение относится к холодильной технике, в
частности к установкам с винтовыми компрессорами, и касается тепловых насосов с
использованием маслозаполненных винтовых компрессоров.
Задача изобретения - создание высокоэффективных
систем циркуляции хладагента и масла, обеспечивающих эксплуатационную
надежность и экономичность теплового насоса.
Решение - в тепловом насосе, содержащем
последовательно соединенные по хладагенту винтовой маслозаполненный компрессор,
маслоотделитель, конденсатор, переохладитель, дросселирующий орган, испаритель
и контур циркуляции масла, содержащий две магистрали, одна из которых, в
частности, соединенная с линией подвода масла в полость сжатия компрессора на
стороне нагнетания, включает маслоотделитель, дополнительный маслоохладитель,
масляный насос, маслоохладитель, соединенный с компрессором, а также линии
подвода и отвода теплоносителя в конденсатор, дополнительный маслоохладитель,
соединенные с контуром теплофикационной воды, и переохладитель, испаритель,
соединенные с источником низкопотенциального тепла, согласно изобретению в
насосе дополнительно установлены дросселирующий орган и последовательно
размещенный за переохладителем теплообменник-испаритель, межтрубное
пространство которого соединено трубопроводами с межтрубным пространством
маслоохладителя, которое, в свою очередь, соединено через дополнительный трубопровод
с компрессором.
Включение в схему теплового насоса
дополнительного теплообменника-испарителя позволяет снизить температуру жидкого
хладагента, поступающего на основной испаритель теплового насоса, а также
снизить температуру масла, поступающего в компрессор за счет паров, поступающих
из межтрубного пространства теплообменника-испарителя в компрессор, и
одновременно осушить этот пар, что, в конечном счете, позволит создать условия
работы теплового насоса в оптимальном режиме за счет улучшения режимов работы
компрессора, а значит, повысить надежность работы теплового насоса и его
теплопроизводительность.
Рис. Схема теплового насоса: 1 - испаритель, 2 -
компрессор, 3 - маслоотделитель, 4 - конденсатор, 5 - переохладитель, 6 -
первый дросселирующий орган, 7 - теплообменник-испаритель, 8 - второй
дросселирующий орган и контур циркуляции масла в виде двух магистралей, одна из
которых, в частности, подключенная к линии подвода масла в полость сжатия
компрессора на стороне нагнетания для смазки подшипников, содержит
маслоотделитель, 9 - дополнительный маслоохладитель, 10 - масляный насос, 11 -
маслоохладитель, 12 - контур циркуляции теплофикационной воды, 13 -
регулирующий орган, 14 - температурный датчик
Маслоохладитель выполнен в виде кожухотрубного
теплообменника, по трубам которого циркулирует масло, а межтрубное пространство
соединено трубопроводами с дополнительным теплообменником-испарителем и
компрессором. По теплоносителю конденсатор соединен с контуром циркуляции теплофикационной
воды, а дополнительный маслоохладитель подключен к нему параллельно, при этом
утилизируется тепло, выделяющееся из этого узла. На линии циркуляции воды в
дополнительном маслоохладителе установлен регулирующий орган, связанный с
температурным датчиком.
Испаритель и переохладитель по теплоносителю
связаны с источниками низкопотенциального тепла.
Принцип действия:
Пары хладагента от испарителя 1 вместе с
впрыскиваемым в компрессор 2 маслом и маслом, поступающим из подшипниковых
камер компрессора 2, сжимаются в нем и затем подаются в маслоотделитель 3, где
происходит отделение сконденсированного масла от паров хладагента, которые
после этого поступают в конденсатор 4. В конденсаторе 4 хладагент
конденсируется, а затем жидкий хладагент поступает в переохладитель 5. После
переохладителя 5 жидкий хладагент делится на два потока: меньшая его часть
дросселируется в дополнительном дросселирующем органе 6 и поступает в
межтрубное пространство теплообменника-испарителя 7, а большая его часть идет
по трубам теплообменника-испарителя 7 и охлаждается в результате теплообмена с
кипящим в межтрубном пространстве хладагентом. Охлажденный жидкий хладагент
дросселируется в основном дросселирующем органе 8 и поступает в испаритель 1.
Горячее масло, выходя из маслоотделителя 3, поступает в дополнительный
маслоохладитель 9 и насосом 10 нагнетается в маслоохладитель 11 и далее в
компрессор 2. Межтрубное пространство маслоохладителя 11 соединено с межтрубным
пространством теплообменника-испарителя 7, в котором образуется пар от кипения
в нем хладагента после дросселирования его в дополнительном дросселирующем
органе 6. Пар при прохождении межтрубного пространства маслоохладителя 11
охлаждает в результате теплообмена проходящее по трубам масло, одновременно
осушается и становится перегретым, а затем поступает в компрессор 2. При этом
исключается необходимость в установке теплообменника для осушения паров
хладагента.
Данное изобретение позволяет применять винтовые
маслозаполненные компрессоры в высокотемпературных тепловых насосах,
используемых в системах отопления и горячего водоснабжения, при высокой их
теплопроизводительности и надежности в работе.