Производство вспененного битума

  • Вид работы:
    Реферат
  • Предмет:
    Строительство
  • Язык:
    Русский
    ,
    Формат файла:
    MS Word
    271,14 Кб
  • Опубликовано:
    2015-05-30
Вы можете узнать стоимость помощи в написании студенческой работы.
Помощь в написании работы, которую точно примут!

Производство вспененного битума

МИНИСТЕРСТВО ОБРАЗОВАНИЯ И НАУКИ РЕСПУБЛИКИ КАЗАХСТАН

ВОСТОЧНО-КАЗАХСТАНСКИЙ ГОСУДАРСТВЕННЫЙ ТЕХНИЧЕСКИЙ УНИВЕРСИТЕТ им. Д. Серикбаева

СОВЕТ МОЛОДЫХ УЧЕНЫХ ВКГТУ

Конкурс научно-исследовательских работ студентов, магистрантов и докторантов ВКГТУ






Тема: «Производство вспененного битума»













Усть-Каменогорск 2014

Введение

Дорожное строительство требует огромного количества строительных материалов. Особые трудности строительных организаций связаны с получением остродефицитных органических вяжущих материалов и прежде всего вязких нефтяных битумов, необходимых для строительства автомобильных дорог с асфальтобетонными покрытиями. Поэтому в современных условиях в области производства дорожно-строительных материалов большое значение имеет внедрение новых прогрессивных способов приготовления асфальтобетонных смесей, обеспечивающих требуемое количество готовой продукции при снижении энергоемкости, трудоемкости и материалоемкости технологических процессов.

В современных условиях из-за повсеместного ухудшения экологической ситуаций первоочередной задачей разработчиков является снижение эмиссий в атмосферу и сокращение энергоемкости технологических процессов с параллельным увеличением эффективности.

Для повышения качества асфальтобетонных смесей и снижения расхода дефицитных битумов известно много рекомендаций, предусматривающих, в частности, активацию минеральных материалов, введение в состав вяжущего улучшающих добавок, комплексное использование различных вяжущих веществ, применение более совершенного оборудования и др. Однако большинство из предлагаемых способов предусматривает расход дефицитных и относительно дорогих химических веществ или существенное усложнение технологии работ.

Данное исследование выявило необходимость производства теплых асфальтобетонных смесей при помощи вспененных битумов.

Был рассмотрен процесс вспенивания битума и предложены пути повышения его качества.

1. Общие сведения о вспененном битуме

Вспененные битумы представляют собой вяжущее, в котором под воздействием специальных методов обработки образовано большое количество различных по размеру пузырьков, заполненных воздухом и водяным паром. Процесс вспенивания сопровождается резким увеличением суммарной величины поверхности раздела битум-газ. Как известно, любое увеличение поверхности приводит к росту свободной энергии системы. Следовательно, битум по мере вспенивания приобретает все большую свободную энергию, которая, в частности, проявляется в повышении его смачивающей и адгезионной способности. Величина поверхностной энергии, пропорциональная удельной поверхности, возрастает по мере увеличения степени вспенивания и дисперсности пены. Таким образом, чем больше степень вспенивания и выше дисперсность пены, тем больше и поверхностная энергия, которая может реализоваться в процессе смачивания минерального материала, адгезии вяжущего и коаолисценции пузырьков пены.

Целью вспенивания является увеличение площади поверхности битума и снижение его вязкости в процессе приготовления смеси. При этом способе имеется реальная возможность существенно уменьшить температуру нагрева вяжущего и минеральных материалов, что может обеспечить не только сокращение расхода топлива, но и увеличение продолжительности межремонтных сроков эксплуатации дорог с асфальтобетонными покрытиями.

Вяжущие во вспененном состоянии характеризуются большой поверхностной энергией, малой вязкостью и, следовательно, высокой активностью при взаимодействии с минеральными материалами. Вяжущее в таком состоянии особенно активно взаимодействует с наиболее тонкой частью минерального материала. Поэтому вспененные вяжущие представляют интерес для обработки плотных смесей с большим содержанием минерального порошка, а также некондиционных минеральных материалов с избытком тонкодисперсных (загрязняющих) фракций и следовательно возможно его применение с каменным материалами имеющие глинистые и другие загрязняющие частицы.

В этом случае так же вполне перспективным выглядит использование вспененного битума с золошлаковыми отходами промышленности. Так как пески, укрепленные стандартной битумной пастой (4% эмульгированного битума от массы песка) и золой уноса (15-20%), характеризуются ускоренным формированием структуры, повышенными плотностями, прочностью, морозостойкостью и использование вспененного вяжущего в этом случае теоретический эффективнее традиционных вяжущих.

В дорожном строительстве известно много способов использования зольношлаковых отходов и учитывая что на ТОО « Усть-Каменогорская ТЭЦ» установлена гидроулавливающая установка золы, благодаря чему имеется возможность проведение полноценных экспериментальных работ для научного обоснования применения вспененного битума с зольно-шлаковыми отходами.

Анализ современного опыта приготовления теплых асфальтобетонных смесей и укрепления скелетных материалов на основе вспененных битумов свидетельствует о существенных преимуществах такого способа производства работ.

Большим достоинством использования битумов в пенном состоянии является и то, что эта технология может быть внедрена практически на любых асфальтобетонных заводах и смесительных (мобильные, стационарные) установках без существенного их переоборудования и расширения площадей. Технологический процесс приготовления асфальтобетонных смесей серьезных изменений не претерпевает. Более того, установка вспенивающих устройств может производится без демонтажа существующего оборудования подачи битума в смеситель. Происходит дооборудование системами дозирования и ввода воды в битум. Следовательно, после установки дополнительных устройств для вспенивания вяжущего сохраняется полная возможность быстрого перехода от новой технологии к традиционной и обратно.

Актуальность темы заключается в повышении производительности, снижений расхода нефтяных битумов, вредных выбросов, стоимости работ и повышений качества получаемой смеси.

2. Физико-химические составляющие вспененного битума

Из всех видов вспенивания битума одним из экономически выгодных и эффективных способом является использование пеногенераторов или специальных видов форсунок по средствам добавления небольшого количества воды(2-4%) в горячий битум(140-160 °С). Когда холодная вода соприкасается с горячим битумом, тепловая энергия от битума передается частицам воды, которые превращаясь в пар, создают мельчайшие пузырьки окруженные тонкой пленкой битума. Происходит переход битума из объемного состояния в тонкопленочное с образованием двухфазной гетерогенной дисперсной системы "битум - газ" Это приводит к расширению битума примерно в 10-20 раз от первоначального объема. Такое состояние сохраняется на время от 10 секунд до нескольких минут в зависимости от технического исполнения агрегата для вспенивания. При этом ни какой химической реакций не происходит, а просто на короткий промежуток времени изменяются физические свойства битума, выражающееся в образований пены. Требования к стабильности, т. е. устойчивости пенного состояния битума, зависят от назначения вяжущего в конкретных условиях его применения и особенностей технологического процесса.

Необходимо учитывать, что по своему составу битумы не однородны. Вспениваться могут лишь в них содержащиеся масла и смолы. Асфальтены в них содержащиеся могут выполнять роль присадок, обеспечивающих ускорение и интенсификацию процессов пенообразования. От их количества и степени дисперсности зависит вязкость и теплостойкость битума.

Рисунок 1. Структура вспененного битума: 1-водно-воздушный карман; 2-прослойка битума

битум вяжущее асфальтобетонный вспенивание

Благодаря концентрации асфальтенов на поверхности битумных пленок адгезия вспененного битума с минеральной поверхностью при прочих равных условиях всегда будет выше адгезии того же битума, не подвергнутого вспениванию. Происходит облегчение (интенсифицирование) процесса смачивания минеральной поверхности и за счет этого повышается адгезия. Вспенивание битума можно рассматривать как способ повышения его активности к взаимодействию с поверхностью минерального материала, как способ направленного использования ПАВ, которые имеются в битуме. Вяжущее такого рода обеспечивает боле высокую адгезию битума с минеральной поверхностью при меньшей длительности перемешивания смеси и более низкой температуре, что способствует снижению окисления битума которое понижает старение битума.

В случае использования вспененных битумов их сцепление с поверхностью минеральных материалов на 3 - 11 % всегда выше, чем при использовании обычных битумов марок БНД 60/90 и БНД 90/130 которое показано в усилия, возникающие в пене при контакте с минеральной поверхностью и последующем распаде, значительно раньше, чем в случае использования обычного битума становятся соизмеримыми и начинают превышать силы адгезии мелкодисперсных частиц к поверхности крупного заполнителя. При этом битум, выделяющийся при распаде ближайшего слоя пены, смачивает поверхность минеральных зерен тонким слоем, что способствует улучшению физико-механических показателей асфальтобетона, приготовленного на вспененном битуме, по сравнению с асфальтобетоном, приготовленным на вязком битуме и с использованием катионактивных эмульсии.

Таблица 1

Материал

Содержание оксидов, масс. %

Показатель сцепления, %


SiO 2

СaO+MgO

Вспененный битум

Обычный битум

Известняк

13,02

38,77

78

69

Мрамор

0,19

51,04

89

78

Гранит

77,66

2,87

27

24

Песок

62,09

19,29

36

31


Многочисленными исследованиями доказано, что использование воды для вспенивания битума позволяет уменьшить наносимый природе экологический вред. Введение воды (жесткость в пределах 6 мг-экв\л) в вяжущее приводит к снижению его вязкости в 2-2,5 раза, что обеспечивает качественное и ровное, без разрывов, перекрытие поверхности дорожного покрытия битумной пленкой, т.е. исключает необходимость применения растворителей для увеличения текучести битумов более вязких марок..

Вспенивание битумов при приготовлении асфальтобетонных смесей не является самоцелью. Оно производится не для получения специальных газонаполненных материалов, в которых пористая структура является их главной особенностью. Вспенивание битумов при приготовлении асфальтобетонных смесей в первую очередь преследует цель повышения эффективности смешения компонентов смеси и улучшения сцепления вяжущего с каменным материалом.

Еще одной основной причиной разрушений и преждевременного выхода из строя дорожных покрытий является недостаточное сцепление вяжущего с каменным материалом. Экспериментальные данные показателей качества сцепления каменного материала с вяжущим показывают повышение водоустойчивости на 8-17% для щебня, обработанного вспененным битумом в обычном состояний, что объясняется высокой адгезией.

Рис. 2. Зависимость прочности сцепления вяжущего со щебнем от расхода битума: 1 - щебень, обработанный вспененным битумом; 2 - щебень, обработанный битумом в обычном состояний; 3 - щебень, обработанный вспененным битумом, после кипячения; 4 - щебень, обработанный битумом в обычном состояний, после кипячения

Минеральные составляющие могут не подвергается сушке и нагреву, что значительно снижает энергозатраты при приготовлении асфальтобетонных смесей на АБЗ. Данный метод успешно используется на ряде асфальтобетонных заводов как ИПК «Ротор» для получения теплых смесей. Данный производитель асфальта заявляет о ряде преимуществ:

. Уменьшение энергозатрат до 25% на производство асфальтобетонной смеси за счет понижения температуры ее производства.

. Экономия 2.5-3% топлива на каждые 5 градусов снижения температуры приготовления асфальтобетонной смеси;

. Эффективное замешивание инертных материалов с битумом уже при температурах 115-140 С°;

. Лучшая уплотняемость асфальтобетонной смеси за счет временного понижения вязкости битума;

. Уменьшение затрат на укладку за счет лучшей уплотняемости асфальтобетонной смеси и как следствие уменьшения количества проходов катка для получения необходимой степени уплотнения;

. Уменьшение вредных выбросов в атмосферу на заводе и во время укладки, как следствие возможность расположения АБЗ ближе к населенным пунктам;

. Снижение окисления битума в процессе приготовления асфальтобетонной смеси;

. Возможность укладки при более низких температурах, увеличение рабочего сезона;

. Быстрый набор прочности материала после укладки и уплотнения. В связи с этим открытие движения и устройство защитных слоев может быть произведено в более ранние сроки по сравнению с материалом полученным битумной эмульсий.

. Низкая стоимость материала, для вспенивания пригодны вязкие битумы без добавок, нет необходимости в использований дорогостоящих эмульгаторов

Вышеперечисленное позволяет рассматривать асфальтобетон на вспененном битуме, как наиболее экономичный и ресурсосберегающий способ производства теплых асфальтобетонных смесей для строительства и ремонта асфальтобетонных покрытий.

В то же время успешный опыт работ за рубежом свидетельствует о целесообразности внедрения данной технологии, что позволит снизить затраты на поддержание значительной части дорожной сети в нормативном состоянии и снизить потребление невозобновимых природных ресурсов без ущерба в технико-эксплуатационных свойств. 

Экономический эффект в дорожном строительстве достигается за счет экономии вяжущего, удлинения строительного сезона, сокращения времени формирования слоя поверхностной обработки, увеличения сменной производительности отряда машин и срока эксплуатации слоя поверхностной обработки.

. Способы приготовления асфальтобетонных смесей с использованием вспененных битумов

Применение вспененных битумов вносит ряд незначительных изменений в технологическую схему приготовления асфальтобетонных смесей, касающихся процессов подготовки и подачи битума, обеспечивающих его введение в мешалку смесителя во вспененном состоянии. Существуют несколько способов вспенивания битумов: вспенивание и распыление битума горячей водой или паром, получаемыми в парогенераторах или централизованно по системе теплоснабжения; вспенивание и распыление предварительно обводненного битума за счет увеличения давления при его нагревании до температуры выше 100°С в специальном герметичном подогревателе перед подачей в мешалку (в этом случае могут быть использованы и необезвоженные битумы); вспенивание и распыление битума горячей водой и (или) паром, приготовление которых осуществляется параллельно с нагревом битума в битумоплавильное посредством пропуска воды по трубчатому теплообменнику.

При диспергировании насыщение битума газом достигается путем продувания того или иного газа через битум, находящийся в жидком состоянии. Принципиально возможно также непосредственное обогащение битума воздухом или инертным газом при интенсивном перемешивании, взбивании, эжектировании в других подобных воздействиях. Однако в настоящее время наиболее широкое практическое применение получил способ, основанный на подаче через специальные устройства горячего битума совместно с водяным паром или водой.

 

Рис. 3 Общая схема рабочего органа вспенивателя битума

При нагреве вода переходит из стабильного жидкого состояния в парообразное. В состав битума входят ПАВ; их роль выполняют асфальтогеновые и карбоновые кислоты и их ангидриды. при образований пены они как наиболее активные концентрируются на поверхности раздела фаз «битум-газ» за счет диффузий их из глубины битума на межфазную поверхность. В дальнейшем при взаимодействий пены со щебнем или какой-либо другой поверхностью (старым покрытьем, кислыми и основными каменными материалами) они вступают в контакт с ней. Именно благодаря этому активному слою ориентированных молекул ПАВ вспененный битум обладает более высокой адгезионной активностью по сравнению с обычным битумом. Технический эффект от вспенивания битума аналогичен введению в него дополнительных ПАВ. К тому же можно использовать всевозможные марки битума. Вспененный битум обеспечивает экранирование асфальтенами (находящимся в нем изначально и диффундирущими из глубины битума на поверхность раздела фаз «битум-газ» в процессе пенообразования) микротрещин и капилляров. Асфальтены экранируют капилляры диаметром до 4,0•10-9 м, что в 10-15 раз превышает размер молекул масел и смол входящих в состав битума. В результате этого резко уменьшается избирающая диффузия молекул масел и смол в щебень. Благодаря этому эффекту расход битума для обработки каменного материала уменьшается на 10-20% по сравнению с расходом его при традиционном методе

Кроме этого при необходимости применение воды обеспечивает условие к использованию в качестве добавок водорастворимых химических реагентов для введения в вяжущее с целью улучшения некоторых технико-эксплуатационных параметров смеси

Технология вспененного битума менее капризна по сравнению с методом, когда применяется битумная эмульсия. К тому же в Казахстане не так часто встречаются эмульсионные заводы а на территорий ВКО вовсе отсутствует. Помимо этого, эмульсии сильно зависимы от состава, влажности и температуры, в основном многие из них имеют короткий срок хранения и применения.

. Влияние электрогидравлического эффекта в процессе вспенивания битума

Предлагается технология приготовления асфальтобетонных смесей, предусматривающий воздействие электромагнитных полей на битум в процессе их вспенивания водой, т.е. когда вяжущее представляет собой битумоводогазовую дисперсию, состоящую из битума, воды и насыщеного водяного пара.

Под воздействием переменных электромагнитных полей происходит энергетическое возбуждение компонентов вяжущего на всех уровнях: атомарном, молекулярном, надмолекулярном. Особую значимость имеет диспергирование крупных ассоциативов асфальтенов и смол на более мелкие с повышением их энергетического уровня. Необходимым условием обеспечения эффективности электромагнитного воздействия является предварительное повышение физико-химической активности вяжущего по средствам диспергирования, например вспенивания с переводом поверхностно-активных составляющих на межфазные поверхности.

В результате такого возбуждения происходит не только ориентация молекул асфальтено-смолистых веществ, но и диспергирование крупных ассоциатов асфальтенов и смол на более мелкие с еще большим повышением их энергетического уровня.

При создания раздела фаз битум - вода-пар эти активные компоненты, благодаря их высокой полярности концентрируются на границах раздела, что может не только улучшать адгезию вяжущего к минеральному материалу, но и препятствовать диффузии легких фракций битума вглубь минерального материала. Воздействие электромагнитных полей так же вызывает электрогидравлический эффект на битум.

Электрогидравлический эффект

Электрогидравлический эффект - способ преобразования электрической энергий в механическую. Сущность этого способа состоит

в том, что при осуществлении внутри объема жидкости, специально сформированного импульсного электрического разряда вокруг зоны его образования возникают сверхвысокие гидравлические давления, способные совершать полезную механическую работу и сопровождающиеся комплексом физических и химических явлений. Данное явление предлагается для повышения эффективности вспенивания битума.

Любая жидкость, содержащая растворенные газы (какой и является структура вспененного битума холодной водой), подвергнутая действию электрогидравлических ударов, обнаруживает способность интенсивно расчисляется в жидкости .Таким образом незначительное количество воды находящееся в вспененном битуме может с большей степенью рассеется с ней, что повысит степень диспергирования которое в свою очередь положительно повлияет на адгезионные свойства вяжущего и на КПД пенообразования.

Действующими факторами электрогидравлического эффекта являются высокие и сверхвысокие импульсные гидравлические давления, приводящие к появлению ударных волн; значительные импульсные перемещения объемов жидкости достигающими сотен метров в секунду; мощные импульсно возникающие кавитационные процессы, способные охватить относительно большие объемы жидкости. Так, ударные перемещения жидкости, возникающие при развитии и схлопывании кавитационных полостей, способны с большей эффективностью вспенивать битум с добавленной водой.

Мощные инфра и ультразвуковые колебания, сопровождающие электрогидравлический эффект, дополнительно диспергируют уже измельченные материалы, вызывают резонансное разрушение крупных объектов на отдельные кристаллические частицы, осуществляют интенсивные химические процессы синтеза, полимеризации, обрыва сорбционных и химических связей на поверхности раздела фаз.

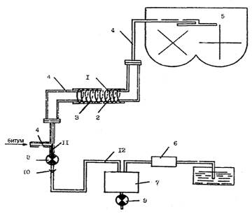
Для осуществления электромагнитной активаций предлагается данная схема.

Рис. 4 1 - лектромагнитная катушка; 2 - диамагнитная труба; 3 - теплоизолирующая прокладка; 4 - битумопровод; 5 - смеситель; 6 - водяной насос; 7 - битумная ловушка; 6,9 - кран-заглушка; 10 - обратный клапан; 11 - форсунка; 12 - водопровод

Источником тепловой энергий для пеногенераторов может служить как собственный тепловой узел асфальтного завода так и отдельный нагревающии агрегат.

Выводы:

1. Водостойкость асфальтобетонов на вспененных битумах выше, чем у асфальтобетона полученного традиционным методом.

. Вспененный битум обладает пониженной вязкостью, более высокой удельной поверхностью и вследствие этого более равномерно распределяется на минеральной поверхности. Именно в силу этих причин обеспечивается возможность уменьшения расхода вяжущего, снижения температуры нагрева материалов, уменьшения продолжительности и облегчения производства техпроцесов.

3. Определились благоприятные условия использования добавок, растворимых в воде применяемой для вспенивания.

4. Обработанный вспененным битумом щебень обладает повышенной водоустойчивостью. Так, после кипячения обработанного вспененным вяжущим щебеня показатель его сцепления с битумом был на 8-17% выше, чем у аналогичного щебня, обработанного битумом в обычном состояний.

. Вследствие добавления электромагнитной катушки и диамагнитной трубы в технологическую линию вспенивания битума теоретический можно получить следующий эффект: снижение температуры нагрева битума, повышение адгезионных показателей и стабильности получаемой пены.

. Выявляется необходимость проведение экспериментальных исследований с целью подтверждения теоретических гипотез и определения влияния электромагнитной активаций и электрогидравлического эффекта на степень кратности и стабильности вспененного битума. Выявление оптимальных значений напряженности, частоты электромагнитного поля при активаций

. В процессе вспенивания битума снижается его вязкость, повышаются подвижность, поверхностная энергия, что обеспечивает ему преимущества над битумом, используемым в обычном состоянии.

8. Качество битумных пен зависит от содержания асфальтенов в вяжущем. Кратность вязких битумов всегда выше, чем менее вязких, при прочих равных условиях.

Повышенная поверхностная энергия вспененного вяжущего способствует улучшению его адгезионных свойств, при этом увеличение поверхностной энергии обусловлено нескомпенсированностью межмолекулярных сил взаимодействия на межфазных поверхностях. Следовательно, чем больше кратность битумной пены и ее дисперсность, тем выше поверхностная энергия этой дисперсной системы, а значит и выше адгезия битума к поверхности каменного материала (или любой другой поверхности, с которой контактирует вспененный битум).

Похожие работы на - Производство вспененного битума

 

Не нашли материал для своей работы?
Поможем написать уникальную работу
Без плагиата!
Без нейросетей!