Обоснование вскрытия продуктивного пласта путем ГПП

  • Вид работы:
    Дипломная (ВКР)
  • Предмет:
    Геология
  • Язык:
    Русский
    ,
    Формат файла:
    MS Word
    778,27 Кб
  • Опубликовано:
    2015-12-20
Вы можете узнать стоимость помощи в написании студенческой работы.
Помощь в написании работы, которую точно примут!

Обоснование вскрытия продуктивного пласта путем ГПП

Введение

Тема моего дипломного проекта «Обоснование вскрытия продуктивного пласта путем ГПП».

Целью проекта является сравнение теоретических расчётов и промысловых экспериментов по перфорации различными видами перфораторов.

Современные условия разработки и эксплуатации нефтяных и газоконденсатных месторождений предъявляют повышенные требования к освоению скважин. Ввиду многообразия характеристики продуктивных пластов как по геолого-литологическим и коллекторским свойствам, физико-химической характеристике насыщающих коллекторов жидкостей и газа, так и по глубине залегания, пластовому давлению и температуре, естественно, технология освоения скважин должна учитывать все физико-химические свойства пласта и характеристику насыщающих его жидкостей.

Поэтому освоение скважин необходимо рассматривать как сложную комплексную проблему, включающую решение вопросов, связанных с равномерной выработкой всей залежи и отдельных ее пропластков и прослоев. Это важнейшее требование относится как к нефтяным, так и к газовым и газоконденсатным месторождениям, содержащим или не содержащим подошвенную воду, газовую шапку или одновременно подошвенную воду и газовую шапку. Равномерная выработка залежи приобрела наибольшее значение в связи с тем, что перфорацией вскрываются большие мощности пласта, содержащего несколько прослоев (иногда до 5 и более) с резкой неоднородностью по проницаемости. Таким образом, прежде всего необходимо определить оптимальный интервал перфорации при наличии в пласте нескольких самостоятельных прослоев различной мощности и проницаемости, при наличии в пласте подошвенной воды, газовой шапки или одновременно подошвенной воды и газовой шапки.

Потенциал скважины зависит от качества многолетних разведочных работ, планирования скважины, занимающего несколько месяцев, и бурения, длящегося неделями. Однако, в конечном счете, судьба скважины определяется оптимальным заканчиванием, которое начинается с перфорации.

Как и при вскрытии пласта бурением, перфорация должна проводиться в условиях, исключающих проникновение в пласт большого количества фильтрата и промывочной жидкости. Качество жидкости, которой заполняется колонна перед перфорацией, и величина противодавления на пласт должны обеспечить сохранение естественной проницаемости призабойной зоны. колонна перед перфорацией, и величина противодавления на пласт должны обеспечить сохранение естественной проницаемости призабойной зоны.

В технологию освоения скважин входит также предварительное решение следующего комплекса вопросов: определение плотности перфорации и типа перфораторов, выбор типа жидкости, которой должна быть заполнена скважина перед перфорацией, определение методов вызова жидкости и газа из пласта.

В результате перфорации образуются каналы вглубь коллектора, которые позволяют не только извлекать углеводороды, но и управлять этим процессом.

В зависимости от пород, которыми представлен тот или иной продуктивный пласт, применяют различное оборудование забойной части ствола скважины.

Сущность метода гидропескоструйной перфорации заключается в том, что на пласт, в котором нужно получить канал, через специальную насадку перфоратора с большой скоростью направляется песчаножидкостная струя, обладающая большой абразивностью. В течение короткого времени струя жидкости с песком, нагнетаемая в трубы под большим давлением (от 15 до 30 МПа и более), истекая через сопло с большой скоростью, образует прорезь в обсадной колонне и канал или щель в цементном кольце и породе пласта.

В процессе гидропескоструйной перфорации не нарушаются цементные перемычки между пластами и не деформируется обсадная колонна. Этот метод вскрытия пласта применяют как в новых скважинах, вышедших из бурения, так и в эксплуатирующихся скважинах с целью увеличения их производительности.

Важным преимуществом гидропескоструйного метода является его эффективность при вскрытии пластов, залегающих на больших глубинах (более 3000 м), где при пулевой и кумулятивной перфорации не получают большого эффекта.

При гидропескоструйном вскрытии значительно ускоряется освоение фонтанных скважин, так как в качестве рабочей жидкости используют нефть. Скважины сразу после завершения перфорации переводят на фонтанирование. Гидропескоструйный метод также применяют и для выполнения следующих специальных работ в скважинах:

создание глубоких кольцевых и вертикальных щелей, облегчающих образование трещин в заданном интервале пласта при гидроразрыве, солянокислотных операциях, для создания водоизолирующего экрана в пласте;

срезания обсадных, бурильных и насосно-компрессорных труб в скважинах;

разрушение металла, цементного стакана и твердых песчано-глинистых пробок в скважине и др.

Предварительная обработка эксплуатационного забоя путем создания горизонтальных или вертикальных каналов и щелей уменьшает давление в операциях ГРП, предопределяет раскрытие микротрещин в заранее избранных интервалах пласта.

Совместное использование ГРП и гидропескоструйного аппарата открывает в технологии вскрытия пласта новые перспективы.

Гидропескоструйным аппаратом в заранее намеченных к вводу объектах опробования предварительно делается надрез. Затем в этом интервале благодаря повышенным давлениям создают условия для вскрытия естественных микротрещин, которые фиксируются далее в открытом состоянии твердым агентом. Таким образом, пласт вскрывается одновременно двумя способами: ГРП и гидропескоструйным аппаратом.

В скважинах, в которых эксплуатационный забой защищен обсадной колонной и цементным кольцом, перед спуском колонны гидропескоструйным аппаратом можно очистить стенки от глинистой корки.

Однако следует учитывать, что существуют и другие виды перфорации - пулевая, торпедная, кумулятивная - и каждая, из них, имеет те или иные преимущества.

Таким образом, цель дипломной работы заключается в сравнении различных видов перфорации, а основными задачами являются следующие:

1.       обоснование целесообразности проведения ГПП;

2.       анализ эффективности использования данного метода;

.         исследование процесса и разработка новых технологий.

1. Геологическое строение Ново-Давыдовского месторождения нефти

гидропескоструйный перфорация пласт

1.1 Общие сведения о месторождении

Ново - Давыдовское месторождение расположено в Светлогорском районе Гомельской области Республики Беларусь в 24 км юго-западнее г. Светлогорска.

Ближайшие нефтяные месторождения Давыдовское - на востоке (1,9 км), Мармовичское на юге (0,3 км) и Полесское - на севере (1,6 км).

В орографическом отношении территория представляет собой заболоченную низменность (болотистые места частично осушены). Гидрографическая сеть представлена рекой Ипа - притоком Днепра и мелкими осушительными каналами. Абсолютные отметки рельефа находятся в пределах 110-140 м. Значительная часть территории покрыта хвойными и лиственными лесами.

Климат района умеренно-континентальный. Средняя температура летом +160С, зимой - -110С, промерзание почвы 0,9 м.

Ново-Давыдовское месторождение открыто в 1994 году в результате бурения поисково-разведочной скважины 107. Нефтегазоносность месторождения выявлена в межсолевых отложениях елецкого-задонского и в подсолевых отложениях воронежского горизонтов.

.2 Краткая характеристика стратиграфии и литологии осадочного разреза

В геологическом строении Ново-Давыдовского месторождения принимают участие породы от архея до кайнозоя.

По данным, полученным на соседних Мармовичском и Давыдовском месторождениях, фундамент сложен гнейсами и гранито-гнейсами, кристалллическими сланцами. Глубина залегания кристаллического фундамента изменятся от 3553 м (скв. №3Мармовичская) до 4325 м (скв. №14Давыдовская).

Разрез осадочного чехла (толщина - порядка 4,0 км) включает отложения верхнего протерозоя (рифей и венд), палеозоя (девон, карбон и пермь), мезозоя (триас, юра, мел) и кайнозоя (палеоген, неоген, антропоген).

Палеозойская эратема. Породы осадочного чехла подразделяется на 3 толщи, разделенные отложениями каменной соли ливенского и лебедянского горизонта фаменского яруса верхнего девона.

Подсолевая терригенная толща (верхнепротерозойский, витебский, пярнусский, наровский, старооскольский, ланский горизонты) представленна песчаниками, алевролитами, глинами толщиной 215 - 425 м.

Подсолевая карбонатная толща (саргаевский, семилукский, речицкий, воронежский, кустовницкие слои евлановского горизонта) представлена доломитами, известняками, мергелями с прослоями ангидритов и глин. Толщина карбонатной толщи 60 (скв. №12Д) -150 м (скв. №2М).

Воронежский горизонт, к которому приурочена незначительная залежь нефти, вскрыт в пределах площади пятью скважинами: 107, 110, 111, 112 и 116. Толщина воронежских отложений составляет порядка 40 м. Представлены воронежские отложения серыми (разных оттенков) доломитами, мелко и среднезернистыми, кристаллическими, массивными, плотными, местами трещинно-порово-кавернозными, реже мелкозернистыми, массивными, редко трещиноватыми и пористо-кавернозными известняками и ангидритами.

Нижнесоленосная толща охватывает ливенский и анисимовские слои евлановского горизонта представленная неравномерным переслаиванием каменной соли с глинами, глинисто-сульфатно-карбонатными породами, известняками, доломитами. Толщина этих отложений изменяется от 20 м (скв. №133) до 130 м (скв. №101Ю-Д).

Межсолевая карбонатная толща включает домановичский, задонский, елецкий и петриковский горизонты. Домановичский горизонт на данной площади по своему литологическому составу близок к нижней соленосной толще и образует единую нерасчлененную толщу.

На Ново-Давыдовском месторождении основная нефтяная залежь приурочена к елецкому и задонскому горизонтам (таблица Н.1), литологически представленным серыми различных оттенков доломитами, мелко и скрытокристаллическими, органогенными, пористо-кавернозными известняками, мергелями в различной степени глинистыми, а так же глинами и ангидритами. Толщина задонско-елецких отложений изменяется от 36 м (скв. №151s3) до 215 м (скв. №112) [1].

Петриковские отложения представлены переслаиванием мергелей и известняков массивных и плотных. Известняково-мергельная толща является хорошей покрышкой для нефтяного резервуара. Толщина петриковского горизонта от 4 м (скв. №121) до 50 м (скв. №151).

Верхне-соленосная толща (лебедянский, стрешинский и полесский горизонты) включает нижнюю - галитовую и верхнюю глинисто - галитовую подтолщи. Галитовая подтолща сложена каменной солью с маломощными пластами несолевых преимущественно карбонатных пород. Глинисто - галитовая подтолща представляет собой ритмичное переслаивание глин, ангидритов, известняков с каменной солью. Мощность верхнесоленосной толщи составляет порядка 1950 м.

Надсолевые каменноугольные и пермские отложения представлены неравномерным переслаиванием глин пестроцветветных, карбонатных, аргиллитоподобных, мергелей, песков и песчаников. Толщина - 370-500 м

Мезозойская эратема (триасовая, юрская, меловая системы) представлены песками, песчаниками глауконитово-кварцевыми, известняками с прослоями мергелей, мелом, глинами с прослоями песков, песчаников и алевралитов. Толщина этих отложений 190-270 м.

Кайнозойская эратема. Отложения представлены суглинком, моренными отложениями, песками, глинами. Толщина от 90 (скв. №114) до 150 м (скв. №60Д).

1.3 Тектоническая характеристика продуктивных горизонтов

В тектоническом отношении Ново-Давыдовское месторождение расположено на уступе Речицко-Вишанской ступени Северной структурной зоны Припятского прогиба [1].

Кристаллический фундамент здесь имеет блоково-ступенчатое строение. Основными структурными элементами являются:

Гребень Речицко-Вишанской ступени;

Промежуточные первый и второй Ново-Давыдовские, Ново-Мармовичский, второй Мармовичский блоки.

Гребень Речицко-Вишанской ступени отделяется от промежуточных Ново-Давыдовских блоков и первого Мармовичского северным основным сбросом условно именуемым Мармовичско-Давыдовским. В свою очередь, Ново-Давыдовские и первый Мармовичский блоки отделяются от второго Мармовичского блока сбросом, названным Ново-Давыдовским.

В осадочном чехле Ново-Давыдовского месторождения и прилегающей к нему территории по степени и характеру дислокаций выделяются три структурных этажа: нижний, средний и верхний.

Нижний структурный этаж соответствует платформенному этапу развития прогиба и охватывает нижнюю часть подсолевых отложений до семилукского горизонта включительно.

Средний структурный этаж объединяет верхнюю часть подсолевых отложений, нижнесоленосные, межсолевые, верхнесоленосные, надсолевые, девонские и каменноугольные отложения и соответствует авлакогенному этапу развития прогиба.

Верхний структурный этаж, включающий пермские и мезокайнозойские отложения, соответствует позднеплатформенному этапу развития Припятского прогиба.

По поверхности воронежского горизонта структура (средний этаж) представляет собой наклоненный к северу субширотный, моноклинальный блок, разделенный малоамплитудными поперечными сбросами на 3 (залежь приурочена к центральному). Размер блока 0,9х0,6 км. Породы погружаются в северном направлении под углом 120.

На западе месторождение контактирует с Ново-Мармовичским блоком через одноименный сброс. Положение его определено по результатам бурения скважины №55 Мармовичской и скважин №№3, 54 Мармовичских, находящихся за пределами листа. Сместитель сброса падает на юго-восток под углом около 59°. Амплитуда его ~350 м.

На востоке от соседнего блока структура так же отделяется сбросом в районе скважины №116 Ново-Давыдовской. Положение его определено по результатам сейсморазведки 3D. Сместитель сброса падает на северо-запад, предположительно, под углом около 60°.

По поверхности межсолевых отложений Ново-Давыдовское месторождение с севера ограничено зоной отсутствия межсолевого комплекса, с юга - Ново-Давыдовским, с запада - Ново-Мармовичским сбросами. На востоке рассматриваемые блоки II-IV отделяются от блока I субмеридиональным разрывным нарушением, пересеченным скважиной №116 Ново-Давыдовской.

В тектоническом плане межсолевая структура представляла собой узкий линейно - вытянутый в субширотном направлении блок поднятого крыла Речицко - Вишанской зоны поднятий. С севера блок ограничен зоной отсутствия межсолевых отложений. Сброс, ограничивающий структуру с юга имеет амплитуду от 50 до 150 м. Положение западного сброса имеет амплитуду 150 м. По последним представлениям оперяющее нарушение северо-восточного простирания амплитудой порядка 60 м проходит через скважину 115, отделяя небольшой, более приподнятый блок (IV).

По последним представлениям елецко-задонская залежь приурочена к единому блоку - III с подъемом пород участками, как в южном, так и в северном направлениях. По поверхности залежи к южной границе блока приурочено два полусвода: в районе скважины 137 и юго-западнее скважины 150. К северной границе залежи примыкают полусводы в районе скважин 112-141g и северо-восточнее скважины 130.

Восточная граница блока III Ново - Давыдовского месторождения проходит в 50 м восточнее скважины 107 по тектоническому нарушению амплитудой порядка 60 м.

Блок II, где находится скважина 151 проблематичен по перспективам нефтенасыщенности, так как представляет собой грабен, восточная граница блока проходит по скважине 116, которая пересекла тектоническое нарушение амплитудой порядка 100 м.

Амплитуда Ново-Давыдовского разлома по подошве домановичского горизонта колеблется от 150 до 270 м, по поверхности петриковского горизонта - от 70 до 170 м. Амплитуда Ново-Мармовичского сброса изменяется от 20 м в районе Ново-Давыдовского месторождения до 150 м в районе II блока Мармовичского.

На формирование сбросов в межсолевых отложениях влияли два фактора. Во-первых, это трудно предсказуемые процессы соляного тектогенеза нижнесоленосных отложений; во-вторых, конседиментационный характер подвижек по разлому.

Начало формирования всех или большинства вышеупомянутых сбросов, зоны отсутствия межсолевых отложений и проявления соляной тектоники в нижнесоленосных отложениях относится к предпетриковскому времени, о чём свидетельствует характер изменения толщин и состава соответствующих отложений. Для большей части прилегающей к месторождению территории характерна следующая зависимость: сокращённым толщинам нижнесоленосных отложений, (даже в пределах отдельных блоков и приподнятого крыла), чаще всего соответствуют более глинистый состав и большие толщины петриковского горизонта и наоборот.

Углы напластования пород по подошве межсолевых отложений 4-15°, по кровле петриковского горизонта 4-8°. Пласты наклонены преимущественно на северо-восток, но иногда и на юго-запад (район скважины №140).

1.4 Нефтегазоносность

Нефтегазоносность месторождения выявлена в подсолевых отложениях воронежского горизонтов и в межсолевых елецко-задонских отложениях.

Воронежская залежь нефти

Коллектора представлены в основном доломитами и реже известняками трещиноватыми и кавернозными с выпотами и примазками темно - коричневой нефти. Тип коллектора - каверново-порово-трещинный.

Тип воронежской залежи пластовая тектонически экранированная.

В отложениях воронежского горизонта выделено 4 пласта - коллектора с общей толщиной 18,1 м. Открытая пористость составляет 5,4%, по лабораторным исследованиям керна (36 образцов из скважины 110) -4,4%. Нефтенасыщенность составляет в среднем 79%.

Запасы С1 геологические - 29 у. е., извлекаемые -6 у. е.

Задонская залежь (нижняя часть тонежских слоев) III блок

Коллектора представлены в основном доломитами и реже известняками трещиноватыми и кавернозными с выпотами и примазками темно - коричневой нефти.

Тип коллектора - каверново-порово-трещинный.

Тип задонской залежи пластовая, тектонически и литологически ограниченная.

Водонефтяной контакт установлен для задонской залежи на отметках - 2680 м для западного блока и - - 2703 м для восточного.

Запасы С1 геологические - 213 у. е., извлекаемые - 43 у. е.

Запасы С2 геологические - 675 у. е., извлекаемые - 135 у. е.

Елецко-задонская залежь

Коллектора задонско-елецкой залежи представлены в верхней части органогенными          известняками       серыми, неравномерно трещиноватыми.

В нижней части - доломитами вторичными, образованными по органогенному известняку, с органогенной структурой от скрытокристаллического, в основном водорослевого, до тонкокристаллического органогенного, пористо - кавернозного, трещиноватого.

Тип коллектора - трещинно-каверново поровый.

Режим залежи упруго-водонапорный.

Тип залежи - массивно-пластовая, тектонически и литологически экранированная.

Толщина выделенных коллекторов колеблется от 18 м до 64 м. Средневзвешенная толщина по площади составляет 36,2 м. Количество пластов коллекторов по скважинам колеблется от 3 до 13. Коэффициент расчлененности при пересчете составил - 6.9. Коэффициент песчанистости - 0,43.

Водонефтяной контакт для задонско-елецкой залежи принят для подсчета запасов, числящихся на балансе, на абсолютной отметке - -2651 м для западного блока и - -2649 м для - восточного. Высота залежи изменяется от 39 м до 90 м.

Запасы С1 геологические - 3659 у. е., извлекаемые - 1347 у. е.

Залежь I блока

Коллекторами I блока являются в верхней части органогенные известняки в различной степени доломитизированные неравномерно перекристализованные, неравномерно трещиноватые, слабо кавернозные и в нижней части (низы елецкого и задонского горизонтов) - доломиты вторичные с ярко выраженной органогенной структурой, от скрыто до тонкомелкокристаллического, пористо-кавернозного и трещиноватого.

Тип коллектора - порово-каверного-трещинный.

Режим залежи упруго-водонапорный.

Тип залежи - пластовая тектонически и литологически экранированная.

Условное ВНК - 2551 м - принято по подошве нижнего нефтенасыщенного пласта коллектора в скважине №123.

Запасы С1 геологические - 190 у. е., извлекаемые - 68 у. е.

По месторождению геологические запасы категории С1 составляют 4013 у. е., категории С2 - 881 у. е., извлекаемые запасы категории С1 - 1407 у. е., категории С2 - 213 у. е.

2. Гидропескоструйная перфорация

.1 Сущность метода и области его применения

Гидропескоструйный метод является высокоэффективным средством сообщения ствола скважины с продуктивным пластом и интенсификации других способов обработки призабойной зоны.

Разрушение преград (обсадных колонн, цементного камня и горной породы) при гидропескоструйном методе осуществляется за счет использования абразивного и гидромониторного эффектов высокоскоростных песчано-жидкостных струй, вылетающих с большой скоростью из насадок специального глубинного устройства - пескоструйного перфоратора.

Работы по исследование и испытанию метода на промыслах СССР начаты ВНИИ в 1959 году.

Высокая эффективность процесса, простота осуществления его на практике, доступность технических средств и не дефицитность, применяемых материалов, способствовали сравнительно быстрому и широкому внедрению метода в практику нефтегазодобывающей промышленности.

В настоящее время нефтегазодобывающими предприятиями ежегодно осуществляется более 100 обработок скважин,

Области и масштабы применения гидропескоструйного метода постоянно расширяются, и если в начальный период этот метод использовался как высокоэффективное средство вскрытия пластов перфорацией, то затем он начал применяться для интенсификации других методов обработки призабойных зон, а также в капитальном и текущем ремонтах скважин.

Основными видами гидропескоструйных обработок являются:

а) вскрытие пластов при опробовании и испытании разведочных скважин;

б) вскрытие продуктивных пластов в скважинах, оборудуемых для совместно-раздельной закачки воды и эксплуатации двух или более пластов в одной скважине;

в) вскрытие глубокозалегающих пластов, а также пластов с высокими пластовыми давлениями и температурами;

г) вскрытие пластов с трещиноватыми коллекторами;

д) вскрытие слабопроницаемых сцементированных пластов;

е) вскрытие пластов после проведения изоляционных работ и капитального ремонта скважин;

ж) вскрытие пластов с последующим гидравлическим разрывом для освоения закачки воды в нагнетательные скважины и увеличения продуктивности нефтяных скважин;

з) вскрытие пластов, перекрытых двумя и более колоннами;

и) работы по вырезке обсадных и других колонн для извлечения их из скважины;

к) создание специальных отверстий для цементажа при устранении затрубной циркуляции.

Гидропескоструйное вскрытие не дает должного эффекта в интервалах ранее обработанных соляной кислотой или гидроразрывом, а также при повторном вскрытии высокопроницаемых пластов с низким пластовым давлением или сильно обводненных.

Оборудование

Необходимое для пескоструйных обработок оборудование подразделяется на подземное, обеспечивающее создание и нужное направление высоконапорных струй, разрушающих преграду, а также наземное, служащее для приготовления песчано-жидкостной смеси и закачки ее под давлением к перфоратору.

Гидропескоструйная обработка осуществляется с помощью специальных устройств - гидроперфораторов, позволяющих направлять песчано-жидкостные смеси в преграду через насадки из специальных абразивоустойчивых материалов.

Промышленностью выпускается три типоразмера насадок с внутренним диаметром 3; 4,5 и 6 мм.

Насадки диаметром 3 мм применяют для вырезки прихваченных труб в обсаженных скважинах, а также в случаях, когда глубина резания должна быть минимальной.

Насадки диаметром 4,5 мм применяют при перфорации скважин, а также при других видах обработки, когда процесс ограничивается темпом прокачки жидкости.

Насадки диаметром 6 мм применяют при обработках, ограниченных давлением, а также во всех случаях, когда глубина вскрытия должна быть максимальной (разведочные скважины, инициирование трещин ГРП и т.п.).

При вскрытии пластов перфорацией применяют пескоструйные перфораторы АП-6М конструкции ВНИИ, обеспечивающие создание точечных и щелевых каналов в пластах (рис. 2.1.).

Гидропескоструйный перфоратор АП-6М конструкции ВНИИ представляет устройство, позволяющее направлять струи жидкости с песком в стенку скважины через специальные насадки, изготовленные из абразивоустойчивого материала.

Перфоратор предназначен для создания каналов и щелей в скважинах с открытым забоем и обсаженных эксплуатационными колоннами диаметром 3 1/2 и более дюймов, вырезки обсадных колонн тех же диаметров, расширения забоев и необсаженных скважинах и установки водоизоляционных экранов.

Осуществление указанных операций одним перфоратором достигается сочетанием различных вариантов расположения насадок и заглушек в корпусе перфоратора, а также перемещением перфоратора вокруг или вдоль оси скважины.

Перфоратор АП-6М разработан в двух вариантах (АП-6М100 и АП-6М80), конструктивные отличия которых обусловлены, главным образом, размерами.

Перфоратор АП-6М100 имеет наружный диаметр 100 мм, а перфоратор АП-6М8О соответственно - 80 мм.

В соответствии с диаметрами определены и области применения конструкций. Перфоратор АП-6М100 применяются при обработках скважин диаметром 5 3/4 и более дюймов, а перфоратор АП-6М80 от 3 1/2 до 6 З/4 дюймов.

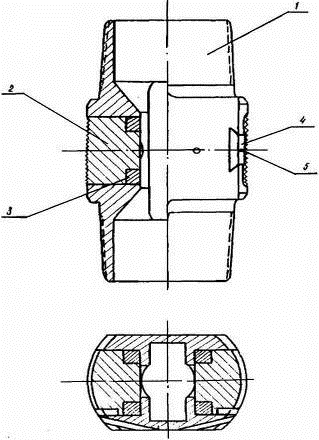
Пескоструйный перфоратор АП-6М100 состоит из корпуса (3); узла насадок (5), в комплект которого входят насадка, держатель насадки и стопорное кольцо; хвостовика (1); центратора (2); заглушек (6); клапана перфоратора (4) и клапана опрессовки труб (7).

Симметричная конструкция корпуса перфоратора позволяет 2 1/2» резьбой подсоединяться с любой стороны к трубам или устанавливать хвостовик с центратором корпуса перфоратора. За 2 1/2» резьбой расположена камера опрессовочного клапана (7), служащего для опрессовки колонны труб.

На корпусе перфоратора имеется 10 резьбовых отверстий, расположенных в трех горизонтальных плоскостях. В эти резьбовые отверстия монтируются узлы насадок. Для того, чтобы сохранить габариты перфоратора, а также предупредить прихваты и удары узла насадок о стенки скважины при спуско-подъемных операциях, узел насадки размещается заподлицо с корпусом перфоратора.

Торец шестигранника держателя насадки предохраняет корпус перфоратора от разрушения отраженной струей жидкости с песком. По мере износа шестигранника держатели заменяются. В держателях имеется конусное гнездо, в которое запрессовывается насадка. Стопорное кольцо фиксирует насадку в держателе.

Насадки перфоратора изготавливаются из абразивостойких сплавов ВК6 и ВК6М. Они имеют коноидальный вход и конусную проточную часть (конусность 0°20') с диаметрами на выходе 3,0; 4,5; 6,0 мм.

Для промывки скважин перфоратор снабжен хвостовиком с пером. В комплект перфоратора входят сменные центраторы для 5 и 6 дюймовых обсадных труб, которые монтируются на цилиндрической части хвостовика. Верхний торец хвостовика служит седлом клапана перфоратора (4).

Рис. 2.1. Перфоратор АП-6М 100:

- хвостовик; 2 - центратор; 3 - корпус; 4 и 7 - шарики; 5 - узел насадки; 6 - заглушка;

Перфоратор АП-6М80 конструктивно отличается от перфоратора АП-6М100. В нем сокращено число насадок до 6; уменьшены - внутренний диаметр до 30 мм, а соединительные резьбы до 2 дюймов, причем узел насадки выполнен так же, как и в перфораторе АП-6М100.

Таблица 2.1 Техническая характеристика

ПАРАМЕТР

АП-6М100

АП-6М80

Диаметр, мм

100

80

Длина, мм

835

780

Минимальный диаметр колонны, в которой возможно проводить перфорацию, дюймы

5 3/4»

3 1/2»

Вес, кг

24

17

Допустимый перепад давления, ат

600

600

Допустимая забойная температура, 0С

не лимитируется

не лимитируется


С завода-изготовителя перфоратор поступает в сборе с комплектом заглушек. В зависимости от вида обработки устанавливают определенное расположение и количество насадок.

Для вырезки колонн, инициирования трещин гидравлического разрыва пласта, установки водоизоляционных экранов, насадки размещают в одной горизонтальной плоскости. В остальные гнезда ввертывает заглушки. При создании диаметрально противоположных вертикальных щелей, насадки располагают по образующей перфоратора.

Количество и расположения насадок при создании каналов определяет в зависимости от геолого-промысловых условий.

При повторном использовании перфораторов проверяют герметичность посадок клапанов /опрессовочного и клапана перфоратора/.

Перфоратор в сборе с насадками, заглушками и центратором без шаровых клапанов опускают в скважину на насосно-компрессорных или бурильных трубах с тщательным замером их длины.

Глубину установки перфоратора проверяет методом радиоактивного каротажа лебедкой АЗИНМАША или допуском труб до забоя скважины, а также магнитным локатором.

Основные возможные неисправности перфоратора АП-6М и их устранение приведены в таблице 2.2.

Таблица 2.2 Основные возможные неисправности перфоратора АП -6М

Характер неисправности

Возможные причины

Способ устранения

Утечки через опрессовочный клапан или клапан перфоратора.

Негерметичность клапанной пары.

Заменить шар или притереть седло.

Насадка не садится в гнездо держателя.

Несовпадение размеров насадки и гнезда.

Развернуть или расточить гнездо в держателе.


При гидропескоструйном вскрытии несколько маломощных пластов, отстоящих друг от друга на большом расстоянии, а такта пластов большой мощности с аномально высоким пластовым давлением, целесообразно применять блок гидропескоструйных перфораторов ПЗК-1 конструкции объединения «Азнефти»

Устройство П3К предназначено для гидропескоструйного вскрытия нескольких маломощных пластов, отстоящих друг от друга на большой расстоянии, а также пластов большой мощности и с аномально высоким пластовым давлением.

Устройство ПЗК позволяет осуществлять последовательную перфорацию снизу вверх одного или нескольких пластов независимо от расстояния между ними, без подъема труб и без прекращения подачи песчано-жидкостной смеси.

Характеристики устройства для гидропескоструйной перфорации скважин приведены в таблице 2.3.

Таблица 2.3 Техническая характеристика ПЗК

Диаметр эксплуатационной колонны, в кот. применяется устр-во, мм

141 и более

Максимально допустимое давление, кг/см2

500

Допустимая температура на забое, оС

+100

Нодсоединительная резьба

насосно-компрессорная 73 ГОСТвЗЗ-33


Устройство включает в себя до пяти отдельных перфораторов, соединяемых между собой патрубками или трубами (рис. 2.2.).

Рис. 2.2. Схема осуществления беспрерывной гидропескоструйной перфорации с применением устройства ПЗК;- вскрытие первого (нижнего) интервала;- вскрытие второго интервала;- вскрытие третьего интервала.

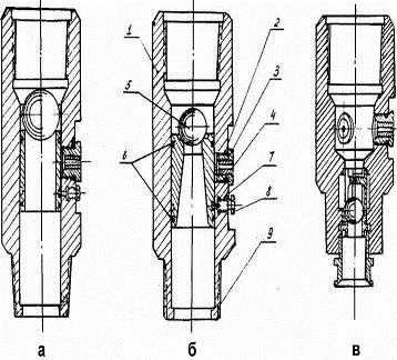
Внизу сборки монтируется перфоратор, отличающийся тем, что шаровой клапан и седло клапана вмонтированы в нем стационарно (рис. 2.3. в), при этом узел выполнен так, что обеспечивается обратная промывка скважины.

Четыре верхних перфоратора имеют одну типовую конструкцию (рис. Б.2 а и б), состоящую из корпуса (1) с заплечиками (9), клапанного шара (5), затвора (4), уплотнительных колец (6), насадок (2), держателей насадок (3), фиксатора (7) и винта фиксатора (8).


Рис. 2.3. Устройство для гидропескоструйной перфорации скважин - П3К: 1 - корпус; 2 - насадка; 3 - держатель насадки; 4 - затвор; 5 - клапанный шар; 6 - уплотнительное кольцо; 7 - фиксатор; 8 - винт фиксатора; 9 - заплечики.

Диаметр посадочных гнезд четырех верхних перфораторов подобраны таким образом, чтобы клапанные шары низших перфораторов свободно проходили через посадочные гнезда всех верхних перфораторов.

Принцип работы ПЗК заключается в следующем.

После установки нижнего перфоратора на заданной глубине и обратной промывки скважины проводят обработку первого интервала, вскрыв который и не останавливая процесс, через лубрикатор дозатором шаров (рис. 2.4) вводят клапанный шар второго снизу перфоратора. Шар садится в гнездо затвора и перекрывает доступ жидкости к насадкам нижнего перфоратора, в результате чего давление в трубах повышается. При давлении 30 кг/см2 срезается винт фиксатора (8) и затвор перемещается, открывая доступ песчано-жидкостной смеси, к насадкам второго снизу перфоратора.


Рис. 2.4. Устройство для ввода клапанов в гидропескоструйный перфоратор ПЗК: 1 - переводник; 2 - кольцо; 3 - шплинт: 4 - сектор; 5 - сепаратор; 6 - корпус; 7 - шайба; 8 - ось; 9 - манжета: 10 - гайка накидная; 11 - грундбукса; 12 - винт; 13 - шайба; 14 - рычаг; 15 - пружина; 16 - стопор: 17 - шарик Ø 38,1 мм; 18 - шарик Ø 50,8 мм; 19 - шарик Ø 25,4 мм; 20 - шарик Ø 7,46 мм.

По окончании работ во втором от низа интервале из лубрикатора подают следующий шаровой клапан, который перекрыв гнездо в затворе прекращает доступ жидкости к насадкам перфоратора обработанного интервала и позволяет осуществлять обработку следующего.

По описанной схеме (рис. 2.1) производится обработка и последующих интервалов, число которых определяется числом перфораторов в сборке.

Ввод шаровых клапанов может осуществляться не только через лубрикатор (рис. 2.3), но и через другие устройства типа байпаса или лубрикатора.

Подготовка и спуск в скважину устройства П3К.

. Гидропескоструйная перфорация с применением блока перфораторов проводится с различным числом перфораторов в зависимости от количества обрабатываемых пластов.

. Перед спуском ПЗК в скважину проверяет надежность уплотнения резиновых манжет и фиксирования затвора в исходном положении, а также устраняют заедания затвора.

. При спуске сборки ПЗК в скважину следует строго соблюдать последовательность монтажа перфораторов, имея при этом ввиду расположение перфораторов в сборке по возрастанию диаметров посадочных гнезд в затворах снизу вверх.

. Расстояние между перфораторами подбирается длинами труб.

. Спуск сборки ПЗК и установку ее на заданной глубине осуществляют так же, как и перфоратора АП-6М.

. После установки перфораторов против выбранных интервалов и монтажа устьевого и наземного оборудования приступают к перфорации пластов.

Для разбуривания цементных мостов и предметов на забое скважины изготавливают торцовые перфораторы по типу конструкции Тф ВНИИ рис. 2.5.

Пескоструйный перфоратор опускают в скважину на колонне труб. При этом должны соблюдаться следующие положения:

а) коэффициент безопасности для колонны труб 1,3 - 1,5;

б) потери давления на трение в трубах и межтрубном пространстве должны быть минимальными;

в) скорость потока жидкости в кольцевом пространстве должна обеспечивать вынос отработанного песка.


Рис. 2.5. Торцовый гидроперфоратор: 1 - муфта; 2 - шаровой клапан; 3 - гнездо шарового клапана; 4 - сетка; 5 - отверстия для обратной промывки; 6 - корпус перфоратора; 7 - гайка крепления насадки; 8 - насадка; 9 - планки центратора.

Допустимую глубину подвески одноразмерной колонны труб определяют из соотношения:

 (2.1)

где

Hдоп - допустимая глубина подвески, м;

Pстр - страгивающая нагрузка резьбового соединения, кг;

K - коэффициент безопасности;

FТ - площадь сечения труб, см2;

Ру - давление нагнетания на устье скважины, кг/см2;

q - вес одного погонного метра труб в жидкости, кг/м.

При ступенчатой колонне труб длину секций подбирают снизу вверх, при этом допустимую длину нижней менее нагруженной секции определяют из соотношения (2.1), а длину последующих секций из соотношения:

 (2.2)

где

Нп - длина расчетной секции труб;

Рстр п - страгивающая нагрузка резьбовых соединений труб для этой

секции;

k - коэффициент безопасности;

Рстр п-1 - страгивающая нагрузка резьбовых соединений труб

предшествующей секции;

qn - вес одного погонного метра расчетной секции труб;

FT n - площадь сечения труб расчетной секции, см2;

FT n-1 - площадь сечения труб предшествующей секции, см2;

Страгивающую нагрузку для резьбового соединения определяют по характеристике труб или по формуле Яковлева:

 (2.3)

где

Pстр - страгивающая нагрузка резьбового соединения, кг;

Д2 - средний диаметр трубы по первой полной нитке, находящейся в зацеплении, см;

b2 - толщина стенки трубы по впадине первой полной нитки резьбы, находящейся в зацеплении, см;

σп - предел пропорциональности материала труб, кг/см;

l - длина резьбы до основной плоскости / нитки с полным профилем/, см;

β - угол, составленный направлением опорной поверхности резьбы с осью трубы, град.;

α - угол трения, равный 180.

В тех случаях, когда гидропескоструйные обработки осуществляют без выхода жидкости из затрубья (при полном или частичном поглощении жидкости пластом) глубины подвески труб рассчитывают с учетом дополнительных нагрузок, возникающих за счет разности уровней в трубах и затрубье.

В случаях, когда прочностная характеристика труб не обеспечивает должного запаса прочности при заданном режиме гидропескоструйной обработки, на трубах монтируют фиксаторы «ФГ» конструкции объединения «Азнефть».

Фиксатор «ФГ» предназначен для предупреждения обрыва и снятия растягивающих напряжений в колонне труб при гидропескоструйном вскрытии, а также используется для фиксации и центровки перфоратора в заданном интервале обработки.

Разработано три типа гидравлических фиксаторов - Ф95; Ф116 и Ф - 139 мм, которые предназначены соответственно для обсадных труб условными диаметрами 4; 5 и 6 дюймов.

Фиксатор гидропескоструйного перфоратора (рис. 2.6.) состоит из корпуса (1), имеющего подсоединительные насосно-компрессорные резьбы, которыми фиксатор соединяется с трубами и перфоратором. В корпусе вставлены плашки (2) с манжетой уплотнения (3).


Рис. 2.6. Фиксатор ФГ;

- корпус; 2 - плашка; 3 - манжета уплотнения; 4 - планка; 5 - стопорный винт

Таблица 2.4 Техническая характеристика фиксатора ФГ

ПАРАМЕТР

Ф-95

Ф-116

Ф-139

Диаметр эксплуатационной колонны, в которой применяется фиксатор, мм

120 - 168

120 - 168

120 - 168

Максимально допустимое давление, кг/см2

500

500

500

Допустимая температура на забое, С°

+100

+100

+100

Удерживающая способность фиксатора при давлении 220 кг/см2, т

7,7

12,1

12,1

Подсоединительные резьбы

2» насосно-компрессорная

2» насосно-компрессорная

2 1/2» насосно-компрессорная


Во избежание проворачивания плашек в процессе спуска фиксатора в скважину и для удержания их от выпадения при транспортировке в корпусе имеются гнезда в виде ласточкиного хвоста, в которые вставлены планки (4), закрепленные винтами (5).

При нагнетании песчано-жидкостной смеси плашка фиксатора выдвигается до упора в стенку колонны и удерживает перфоратор и колонну труб в заданном положении.

Перед спуском в скважину фиксатора проверяют плотность уплотнительных манжет. Удаляют грязь с поверхности фиксатора. Проверяют подвижность плашек, при этом они должны перемещаться без заеданий. Проверяют надежность крепления стопорного винта.

Если фиксатор применяют для ограничения перемещения перфоратора в процессе обработки, то его монтируют непосредственно над перфоратором. В этом случае фиксатор с перфоратором соединяют вместе и одновременно опускают в скважину.

Когда фиксатор применяют для разгрузки труб от растягивающих напряжений в глубоких скважинах, его устанавливают по длине колонны в местах, где растягивающие нагрузки в 1,3 - 1,6 раза меньше нагрузки на страгивание резьбовых соединений для принятой колонны труб.

Основные возможные неисправности перфоратора АП-6М и их устранение приведены в таблице 2.5.

Таблица 2.5 Основные возможные неисправности фиксатора ФГ и их устранение.

Характер неисправности

Возможные причины

Способ устранения

Пропуск манжеты

Порыв или истирание манжеты

Заменить новой

Заедание плашки

Заусенцы

Заменить новой

Притупление наружной поверхности плашки

Плохая термообработка, многократное применение

Заменить новой


Для определения глубины установки перфоратора монтируют муфту-репер на расстоянии одной трубы или двухтрубки от перфоратора /рис. 2.2/.

Вырезку обсадных колонн и прихваченных труб, установку водоизоляционных экранов и инициирование горизонтальных трещин ГРП осуществляют с помощью глубинных вращателей ВГ-1 конструкции ВНИИ.

Глубинный вращатель гидропескоструйного перфоратора (ВГ-1) предназначен для создания круговых горизонтальных щелей или каналов-секторов в обсадной колонне, цементном кольце и породе пласта гидропескоструйным методом.

Вращатель применяется в скважинах диаметром 120 и более миллиметров:

а) при вскрытии продуктивного пласта;

б) для направленного инициирования трещин гидроразрыва;

в) при установке водоизоляционных экранов;

г) при вырезке обсадных колонн диаметром 5 дюймов и более, а также бурильных труб типа ТБII и ТБIIВ с диаметрами 146 и 168 мм (замок ЗУ); труб с высаженными внутрь и наружу концами и навинченными замками с диаметрами соответственно 168 и 140 мм.

Глубинный вращатель гидропескоструйного перфоратора ВГ-1 представляет собой гидравлический поршневой двигатель, использующий энергию потока рабочей жидкости.

Вращатель выполнен в виде цилиндра (корпус 12), внутри которого помещен кольцевой поршень 18, двигающийся по верхней цилиндрической части полого вала 14. Полый вал 14 опирается на упорный подшипник 10. Поршень 18 внешней поверхностью контактирует с корпусом 12, а внутренний- с полым валом 13 (через уплотнения соответственно 19 и 21).

На полом вале 14 имеется наружная резьба, находящаяся в зацеплении с такой же резьбой в гайке со стаканом 15. На гайке со стаканом 15 имеются выступы, которые входят в соответствующие им пазы корпуса 12 (рис. 2.7) сечение С - С), благодаря чему на резьбовом участке гайка со стаканом движется поступательно, а вал с закрепленным на нем перфоратором вращаются.

Рис. 2.7. Глубинный вращатель гидропескоструйного перфоратора.

- переходник перфоратора; 2 - уплотнительное кольцо; 3 - стопорная шайба; 4 - гайка; 5 - шайба; 6 - упорная втулка; 7 - стопорная шайба; 8 - уплотнительное кольцо; 9 - уплотнительное кольцо; 10 - подшипник; 11 - капилляр; 12 - корпус; 13 - заправочный клапан; 14 - полый вал; 15 - гайка со стаканом; 16 - стопорный винт; 17 - стопорное кольцо; 18 - поршень; 19 - уплотнительное кольцо; 20 - фильтр; 21 - уплотнительное кольцо; 22 - переходник труб

Возникающие осевые усилия воспринимаются упорным подшипником 10, расположенным в корпусе 12 и опирающимся на упорную втулку 6. Осевой зазор упорного подшипника 10 регулируется гайкой 4.

На хвостовую часть полого вала закрепляется переходник перфоратора 1, служащий для присоединения перфоратора.

Переходником труб 22 устройство соединяется с колонной труб. Хвостовая часть переходника труб является сепаратором, предупреждающим попадание песка в надпоршневую полость.

При нагнетании жидкости в трубы давление воздействует на поршень 18, и он вместе с гайкой со стаканом 15 опускается. Так как гайка со стаканом 15 не может вращаться, то вращается полый вал 14, к которому присоединен перфоратор. Чтобы вращение перфоратора проходило с нужной скоростью, подпоршневое пространство через заправочный клапан 13 заполняется жидкостью, которая выдавливается поршнем 18 через капилляр 11 в межтрубное пространство. Подбирая величину вязкости жидкости, длину и сечение капилляра 11, устанавливают желаемую скорость вращения перфоратора.

Такая конструкция устройства для вращения перфоратора позволяет; создавать в стенке скважины кольцевые или прерывистые щели (в зависимости от скорости вращения, количества насадок и продолжительности обработки).

Таблица 2.6 Техническая характеристика

Количество полных оборотов, обороты

3

Скорость вращения перфоратора

Регулируется длиной, диаметром капилляра и вязкостью жидкости, заполняющей подпоршневую полость.

Максимальный наружный диаметр, мм

115

Минимальный внутренний диаметр, мм

28

Длина, мм

1700

Давление испытания, кг/см2

500

Рабочее давление, кг/см2

150 - 300

Максимально допустимая температура, °С

+100

Вес, кг

80


Ревизия вращателя ВГ-1 производится после каждого спуска его в скважину, при этом, прежде всего, проверяется пригодность уплотнений поршень-цилиндр и поршень - полый вал, а также определяется работоспособность капилляра.

Одновременно с капилляром вывинчивается заправочный клапан, который проверяется на герметичность.

Ревизия уплотнительных колец производится следующим образом:

а) отвертывается переходник труб 22;

б) из корпуса 12 извлекается поршень 18 и связанная с ним гайка ее стаканом 15. Для этого переходник перфоратора 1 вращается против часовой стрелки до того момента, когда резьбовая нарезка гайки со стаканом 15 сойдет с нарезки полого вала 14;

в) заменяются уплотнения (в случаях их износа, порыва или задира).

Визуальным осмотром гайки со стаканом 15 проверяется отсутствие на резьбовой части ее задиров и заусенец. При ревизии полого вала 14 определяется наличие задиров и заусенец на полированном и резьбовом участках его, для чего он вынимается из корпуса (через хвостовой торец корпуса). При этом необходимо отвернуть, предварительно освободив стопорные шайбы 3 и 7, переходник перфоратора 1, гайку 4, упорную втулку 6. В процессе ревизии полого вала проверяется также целостность уплотнений 2,8, 9 и работоспособность опорного подшипника 10.

Все детали вращателя при его ревизии тщательно промываются, а уплотнительные кольца и опорный подшипник покрываются тонким слоем смазки.

До спуска вращателя в скважину на ней проводятся подготовительные работы по глушению и промывке, а на наконечнике вращателя закрепляется перфоратор, причем перед соединением вращателя и перфоратора в последнем устанавливаются шарик, и чека (рис. 2.8).

Чека монтируется в верхних заглушках перфоратора и служит ограничителем подъема шарика клапана, предупреждающим перекрытие труб при обратных промывках.

Вращатель спускается в скважину на насосно-компрессорных или бурильных трубах, при этом на расстоянии одной или двух труб от вращателя устанавливается муфта-репер (цилиндр длиной не менее 0,5 м и толщиной стенок 25-30 мм).

Спуск инструмента на заданную глубину в скважину производится с тщательным замером длины спущенного оборудования.

Рис. 2.8. Соединение перфоратора и вращателя.

- промывочное перо; 2 - центратор; 3 - корпус; 4 - шаровой клапан; 5 - держатель насадки; 6 - насадка; 7 - заглушка; 8 - чека; 9 - переходник перфоратора

Скважина промывается обратной промывкой, объемом промывочной жидкости равным 2-3 объемам спущенных труб. Темп закачки промывочной жидкости принимается равным темпу закачки, рабочей жидкости. В процессе промывки скважины определяются потери давления на трение.

Производится радиоактивный каротаж скважины малогабаритным прибором (через спущенные в скважину трубы).

На кривой радиоактивного каротажа (НГК, ГК, ГГК иди др.) определяется положение муфты-репера и базисного горизонта, зная которые и меру инструмента ниже муфты-репера, перфоратор устанавливают на заданную глубину.

Основные возможные неисправности глубинного вращателя ВГ - 1 и их устранение приведены в таблице 2.7.

Таблица 2.7 Основные возможные неисправности глубинного вращателя ВГ-1 и их устранение

Характер неисправностей

Возможные причины

Способы устранения

Вал вращателя не крутится.

1. Засорены фильтр капилляра и капилляр. 2. Задир и заусеницы на резьбе вала или гайке.

1. Очистить и промыть фильтр и капилляр от загрязнения 2. Спять заусеницы с резьбы вала или гайки и приработать поверхности.

Велика скорость вращения вала

1. Утечки в поршневых уплотнительных кольцах. 2. Утечки в заправочном клапане.

1. Заменить поршневые уплотнительные кольца. 2. Притереть седло клапана.

В подпоршневой полости песок

Фильтр не очищает рабочую жидкость

Заменить пеньковый фильтр в кольцевых канавках переходника труб.


Рис. 2.9. Муфта-репер

Для дренажа скважин компрессором без замены колонны труб изготавливают пусковые клапаны по типу клапана, показанного на рис. 2.10.

Рис. 2.10. Клапан

- корпус; 2 - седло клапана; 3 - шарик; 4 - пружина.

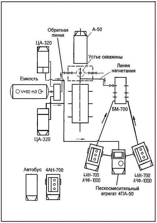
Устье скважины при гидропескоструйной обработке оборудуют стандартной арматурой для гидропескоструйного вскрытия и гидроразрыва пласта типа АУ-700 или специально изготовленной головкой, применяемой при ГРП.

Для прокачки песчано-жидкостной смеси используют насосные агрегаты 2АН-500, 4АН-700 или АЧФ-1000, а также цементировочные агрегаты или буровые насосы.

Потребное количество насосных агрегатов определяют из соотношения:

 (2.4)

где- потребное количество агрегатов;

∑q - темп прокачки жидкости, л/сек;

Py - устьевое давление при осуществлении процесса, кг/см2

qa - производительность агрегата, л/сек;

р а - давление, развиваемое агрегатом при принятой производительности, кг/см2;

η - коэффициент, учитывающий техническое состояние агрегатов (0,7 - 0,9).

Песчано-жидкостную смесь приготавливают в пескосмесительных агрегатах (2-ПА; 3-ПА и др.), а также с помощью смесительных цементировочных воронок.

Специальные рабочие жидкости завозят на скважину автоцистернами.

В обвязку поверхностного оборудования монтируют фильтры, предупреждающие закупорку насадок перфоратора и очищающие отработанную песчано-ждкостную смесь от шлама.

Фильтр «ФП-I» предназначен для улавливания крупной механической взвеси (шлама, гравия) из потока рабочей жидкости в результате чего предупреждается закупорка насадок в процессе гидропескоструйных обработок скважин.

Фильтр, монтируемый на нагнетательной линии, улавливает частицы шлама и гравия, попадающие в поток из пескосмесителя, а фильтры на выкиде очищают поток от обломков породы пласта, выносимых при гидропескоструйных обработках скважин.

Таблица 2.8 Техническая характеристика

Размер частиц, улавливаемых фильтром, мм

4 и более

Давление (опрессовка), кг/см2

500

Давление (рабочее), кг/см2

200-350

Число рабочих отверстий фильтра

530

Объем рабочей камеры, см3

2000

Габаритные размеры а) диаметр, мм б) длина, мм

 105 915

Вес, кг

24

 

Фильтр «ФП» (рис. 2.11.) представляет собой две концентрично расположенные трубы - фильтровую трубу (3) и кожух (2).

Кроме того, в конструкцию фильтра входят два переводника (1 и 4), с помощью которых собранный фильтр подсоединяется в обвязку скважины. Переводник (1) является также деталью, соединяющей кожух с фильтровой трубой.

Кожух (2) на концах имеет внутреннюю насосно-компрессорную резьбу, которая служит для подсоединения переводников (1 и 4).

Рис. 2.11. Фильтр ФП-1:

- переводник; 2 - кожух; 3 - фильтровая труба; 4 - переводник.

На боковой поверхности фильтровой трубы (3) просверлено 12 рядов отверстий диаметром 4 мм; по 42 отверстия в каждом ряду. На конце фильтровой трубы имеется наружная насосно-компрессорная резьба, с помощью которой она соединяется с переводником (1). Торец фильтровой трубы заглушен диском, в котором просверлено 26 отверстий. Суммарное число отверстий в фильтровой трубе составляет 530 шт. При таком количестве рабочих отверстий их площадь превышает сечение манифольда в 3,5 раза, благодаря чему устройство не создает дополнительных гидравлических сопротивлений в манифольде.

При движении смеси жидкости с песком или отработанной пульпы частицы, размер которых превышает диаметр отверстий, выпадают и скапливается в кожухе, а очищенный поток песчано-жидкостной смеси поступает по насосно-компрессорным трубам к насадкам в перфораторе или в пескосмеситель.

Направление потока жидкости в фильтрах определено указателем потока. Поток неочищенной жидкости должен входить во внутрь фильтровой трубы через просверленные отверстия.

Фильтры ФП поступают с завода-изготовителя в сборе.

В подразделении, осуществляющем гидропескоструйные обработки, после распаковки ящиков в переводники (1 и 4) ввинчиваются патрубки с быстросоединяющимися гайками.

При обработках скважин и их обвязке по закольцованной схеме на линии высокого давления монтируется один фильтр для очистки рабочей жидкости, а на выходе из скважин монтируются два фильтра для очистки отработанной жидкости.

При использовании заводского устьевого оборудования типа АУ-5 фильтр очистки рабочей жидкости подсоединяется стационарно, на том же прицепе, что и само оборудование.

В том случае, когда обвязка скважины и наземного оборудования осуществляется манифольдами высокого давления насосных агрегатов, фильтр очистки рабочей жидкости монтируется в напорном коллекторе на участке, где поток жидкости от отдельных агрегатов собирается в общий.

Для очистки отработанной жидкости от шлама на выходе из скважины монтируются два фильтра, которые включаются в линию параллельно, а работают поочередно по мере загрязнения одного из них.

Очистка фильтра от загрязнения осуществляется промывкой его насосным агрегатом, который используется также для подачи жидкости в пескосмеситель. При очистке фильтров вначале поток жидкости из скважины направляют через параллельный фильтр, а затем, перекрыв соответствующие краны, включают насосный агрегат и промывают загрязненный фильтр.

О необходимости очистки фильтра от загрязнения судят по росту давления на затрубье скважины. Очистку производят после того, как давление на затрубье превысит потери давления в процессе работы (начальные) на 20-30 атм.

Контроль за работой фильтров при гидропескоструйных обработках осуществляется отбором проб жидкости, поступающей в пескосмеситель на выкидной линии, а также по показаниям манометра на напорной линии. В случае, если фильтры не задерживают частицы, которые могут закупорить отверстия насадок, фильтровая труба в них заменяется запасной.

Схемы обвязки скважины и оборудования

В настоящее время на промыслах ПО» Белоруснефть» гидропескоструйные обработки осуществляют по двум технологическим схемам обвязки скважины и оборудования:

1.  с повторным использованием песка и жидкости (закольцованная схема) с использованием воды в качестве рабочей жидкости;

2.       с повторным использованием песка и жидкости (закольцованная схема) с использованием глинистого раствора в качестве рабочей жидкости;

Также существуют еще две технологические схемы обвязки поверхностного оборудования скважин:

1.  со сбросом отработанного песка и повторным использованием жидкости;

2.       со сбросом жидкости и песка;

Данные технологические схемы не нашли широкого применения в практике.

Закольцованную схему как наиболее экономичную, применяют во всех случаях вскрытия продуктивных пластов перфорацией и при других гидропескоструйных обработках. Данная схема рекомендована БелНИПи нефть и утверждена СТП 39-22-2002. [18]

При закольцованной схеме в качестве жидкости песконосителя обычно используют воду (рис. 2.12), однако существует не мало факторов препятствующих проведению работ по перфорации с использованием в качестве рабочего агента воды. В таких случаях гидропескоструйную перфорацию проводят с использованием глинистого раствора в качестве рабочей жидкости (рис. 2.13).

В случаях, когда гидропескоструйную обработку осуществляют при смонтированной фонтанной арматуре, оборудование и скважину обвязывают по схеме, предусматривающей сброс отработанного песка и повторное использование жидкости.

В случаях, когда продолжительность обработки невелика, а потребный объем жидкости с песком меньше объема скважины, процесс осуществляют со сбросом жидкости и песка.

Во всех выше перечисленных схемах обвязка устья скважины производят одинаково. Лишь в некоторых случаях, кроме всего, возможно дополнительная установка герметизирующей головки. Схема обвязки устья скважины при производстве ГПП приведена ниже на рис. 2.14.

Назначение схемы:

Надежно герметизировать устье скважины при производстве ГПП.

Осуществлять прямую и обратную промывку.

Производить разрядку скважины путем выпуска флюида через выкидные линии.

Контролировать давление в скважине.

Предотвращать загрязнение окружающей среды флюидом, поступающим из скважины.

Устье скважины при ГПП оборудуется превентором, на который дополнительно возможна установка герметизирующей головки.

Переходная катушка устанавливается при несоответствии присоединительных размеров крестовины и превентора.

Количество задвижек на крестовине устанавливается в зависимости от категорийности скважины.

Рис. 2.12. Обвязка агрегатов и устья скважины по закольцованной схеме с использованием воды в качестве рабочей жидкости

Рис. 2.13. Обвязка агрегатов и устья скважины по закольцованной схеме с использованием глинистого раствора в качестве рабочей жидкости

На скважинах II категории, монтаж выкидной линии не производится.

Обратная линия соединяется жесткой линией с емкостью гравитационной очистки.

Рис. 2.14. Обвязка устья скважины при производстве ГПП.

- кран шаровой; 2 - элеватор корпусной; 3 - труба НКТ; 4 - головка герметизирующая; 5 - превентор; 6 - крестовина; 7 - пробка-заглушка; 8 - колонна обсадная; 9 - шарнир головной; 10 - спайдер (клиновой захват ключа КМУ); 11 - привод превентора; 12 - отбойные щиты ручных приводов превентора; 13 - штурвалы ручного привода превентора; 14 - манометр; 15 - кран 3-х ходовой; 16 - катушка под манометр, вентиль; 17 - вентиль (трехходовой, замерной, пробоотборный); 18 - переходная катушка; 19 - задвижки фонтанной арматуры; 20 - задвижка; 21 - колонная головка; 22 - быстроразъемное соединение с заглушкой; 23 - тумба бетонная; 24 - кованный угольник; 25 - выкидная (обратная) линия; 26 - задвижка выкидного трубопровода; 27 - емкость гравитационной очистки.

Материалы

Основными материалами при гидропескоструйных обработках являются рабочая жидкость и песок.

Рабочие жидкости при гидропескоструйных обработках подбирают с учетом физико-химических свойств пластов и насыщающих породу жидкостей, а также видов работ, проводимых в скважинах.

При выборе рабочей жидкости необходимо учитывать следующие основные положения:

а) жидкость не должна ухудшать коллекторские свойства пласта;

б) вскрытие и обработка пластов не должны сопровождаться выбросами нефти или газа, приводящими к открытому фонтанированию;

в) жидкость не должна быть дефицитной и дорогой.

При вскрытии продуктивных пластов и интенсификации притоков применяют следующие жидкости:

а) 5-6%-ный раствор ингибированной соляной кислоты (коллектор - карбонатный);

б) дегазированную нефть;

в) пластовую, сточную или соленую воду;

г) пресную воду (техническую), содержащую поверхностно-активное вещество (ПАВ), выбор и оптимальная добавка которого определяются свойствами пород пласта и жидкостей;

д) промывочный раствор (при вскрытии трещиноватых пластов с аномальными давлениями в них).

Для ремонтных работ в качестве рабочих жидкостей используют:

а) дегазированную нефть; 5-6%-ный солянокислотный раствор; соленую сточную и пресную воду с добавками ПАБ; промывочный раствор - при осуществлении работ в продуктивном пласте;

б) пресную воду, промывочный раствор - при производстве работ в непродуктивных пластах.

При вскрытии пластов в нагнетательных скважинах и создании врубов, инициирующих трещины гидроразрыва, используют:

а) техническую воду;

б) техническую воду с добавками ПАВ;

в) солянокислотный раствор 5-6%-ной концентрации;

г) пластовую и сточную воды.

Породы, содержащие глинистые включения, обрабатывают песчано-жидкостными смесями не вызывающими набухание глин. С учетом физико-химических свойств глин различных газоносных формаций рекомендуется следующие жидкости:

а) 0,5-1% водный раствор хлористого кальция;

б) 0,5-1% водный раствор словотона;

в) 0,5% водный раствор полиакриламида;

г) 1-2% водный раствор стеарокса 6;

д) 0,5-1% водный раствор словотона ЦР;

е) 0,5-1% водный раствор выравнивателя А;

ж) 0,5-1% водный раствор КМЦ;

з) 10% водный раствор хлористого натрия с добавками 0,3-0,5% поверхностно-активных веществ (сульфанол, дисолван);

и) 5-10% водный раствор хлористого натрия с добавками 3,5-5% карбоксилметилцеллюлозы (КМЦ).

Рабочая жидкость подбирается в лабораторных условиях.

В случае, если удельный вес перечисленных рабочих жидкостей не обеспечивает глушение скважины применяют:

а) меловые растворы при следующих весовых соотношениях:

бентонит - 10%;

мел - 25%

NaOHO, 2% раствор - 65%;

и следующей характеристики:

суточный отстой - 1,75%

удельный вес - 1,28 г./см3

вязкость по СПВ-5 - 25 сек

водоотдача - 45 м3/30 мин.

удельный вес раствора может быть повышен до 1,4 г/см3 путем увеличения содержания в нем мела до 35% без существенного изменения характеристик;

б) водный раствор хлористого кальция удельного веса 1,2 г/см3.

Глушение скважин в процессе их подготовки к перфорации (при наличии вскрытых продуктивных горизонтов) также должно производиться жидкостями, не снижающими фильтрационную характеристику призабойной зоны и не вызывающими набухание глин.

Объем рабочей жидкости для проведения процесса определяют:

а) при работе по закольцованной схеме - 1,3-1,5 объема скважины;

б) при работе со сбросом жидкости:

 (2.5)

где

∑V - потребное количество рабочей жидкости, м;

qп - расход жидкости;: на 1 насадку, л/сек;

n - количество насадок;

t - продолжительность вскрытия 1 интервала, сек;

N - количество интервалов.

Песок при гидропескоструйном методе необходимо выбирать из расчета 90% кварцевого содержания и с оптимальным размером зерен (более 50%) от 0,5 до 0,8 мм. При поступлении новой партии песка для ГПП в склад управления «Нефтеснабкомплект» представитель Тампонажного управления отбирает пробу песка в количестве 0,75-1 кг и передает ее в институт БелНИПИнефть для проведения фракционного анализа песка.

Потребное количество песка определяют:) при работе со сбросом отработанного песка

 (2.6)

где

Gn - потребное количество песка, т;

∑V - объем жидкости, м3;

k - концентрация песка, г/л;

б) при работе по закольцованной схеме:

 (2.7)

где

Vскв - объем скважины, м3;

k - концентрация песка, добавляемого в выходящую пульпу, г/л;

Т - суммарное время вскрытия, сек.

Остальные обозначения прежние. Концентрация песка должна приниматься из расчета К=50-100 г./л.

Параметры процесса

Плотность гидропескоструйной перфорации и профиль создаваемого канала определяют в зависимости от геолого-эксплуатационной характеристики продуктивных пластов.

Монолитные, однородные по проницаемости продуктивные пласты вскрывают точечными каналами. При этом плотность перфорации составляет 2-4 отверстия на погонный метр вскрываемой мощности.

В случае переслаивающихся коллекторов перфорацией охватывают каждый из продуктивных пропластков.

Плотные, абразивостойкие слабопроницаемые и устойчивые коллекторы (типа песчаника, известняка, доломита) эффективнее вскрывать вертикальными щелями.

Высоту щели по мощности пласта принимают не менее 100 и не более 500 мм; интервалы между щелями по образующей - не менее 500 мм. Максимальный охват пласта вскрытием обеспечивают щели, располагаемые в шахматном порядке.

При инициировании трещин гидроразрыва и установке водоизоляционных экранов создают круговые или прерывистые горизонтальные щели.

Щелевое вскрытие в неустойчивых и рыхлых коллекторах осуществляется с учетом геолого-эксплуатационных условий, обеспечивающих сохранность обсадной колонны.

Допустимое устьевое давление определяют техническими возможностями насосных агрегатов или по прочностной характеристике труб из соотношения:

 (2.8)

где Рq.у - допустимое устьевое давление, кг/см2;

Рстр - страгивающая нагрузка резьбового соединения, кг;

Н - глубина подвески, м;

γ - вес 1 погонного метра труб, кг;

FT - площадь сечения труб, см2;

k - коэффициент безопасности.

Страгивающую нагрузку для резьбового соединения определяют из характеристики труб по формуле Яковлева.

Перепад давления в насадках и потери давления на трение подбирают по графикам рис. 2.15., причем необходимо обеспечить максимальный перепад давления в насадках при минимально возможных потерях давления в трубах и затрубье. Для этого, зная диаметр насадки и задавшись расходом жидкости через нее, по графикам рис. 2.15. определяют перепад давления. Далее, по суммарному расходу жидкости, равному произведению числа одновременно работающих насадок и расхода жидкости через насадку, из графиков рис. 2.16. определяют потери давления при прокачке жидкости в трубах и затрубье.

Сумма потерь и перепада давления должна быть равна или несколько меньше величины допустимого устьевого давления. При выборе перепада давления в насадках следует иметь в виду, что нижний предел допустимых перепадов должен обеспечить эффективное разрушение металлической колонны, цементного камня и породы, а поэтому не должен быть менее 100-120 кг/см2 для 6 мм насадок и 180-200 кг/см2 для насадок диаметром 4,5 и 3,0 мм.

С увеличением прочности пород (при σсж. > 250-300 кг/см2) низший предел перепада давления в насадках целесообразно увеличивать, доводя его соответственно до 180-200 кг/см2 для насадок с условным диаметром 6 мм и 250-300 кг/см2 для 4,5 мм.

Рис. 2.15. Зависимость перепада давления в насадках 4,5 и 6 мм от расхода водопесчаной смеси

Рис. 2.16. Потери давления в НКТ длиной 100 м при плотности жидкости 1 г/куб. см

Минимальную производительность насосных агрегатов принимают, исходя из условий выноса отработанного песка и шлама, для чего скорость восходящего в затрубье потока должна быть не менее 0,5 м/сек.

Концентрация песка в жидкости составляет 50-100 г./л.

При работе по закольцованной схеме в песчано-жидкостную смесь, поступающую из скважины в пескосмесительное устройство, дозируют песок из расчета 20% от первоначальной концентрации.

Продолжительность точечного вскрытия одного интервала составляет 15-20 минут.

Продолжительность щелевого вскрытия, при условии работы 1 насадки, должна составлять 2-3 минуты на каждый сантиметр длины щели; при большем числе насадок продолжительность соответственно сокращается.

Последовательность проведения работ на скважинах

На проведение обработки составляют план, в котором указывают цель работ, краткие данные о скважине, объем подготовительных работ, необходимые материалы, технику и технологию процесса.

При гидропескоструйных обработках шаблонирование колонны совмещают со спуском перфоратора в скважину.

Перфоратор без шарового клапана опускают к интервалу обработки с тщательным замером длины труб и спущенного в скважину оборудования, а резьбовые соединения крепят надежно.

При необходимости фиксации перфоратора на заданной глубине его соединяют с фиксатором ФГ.

Фиксаторы ФГ монтируют также на трубах, если прочностная характеристика труб не обеспечивает обработки на заданной глубине. В этих случаях фиксаторы монтируют на глубинах, где суммарная нагрузка в 1,3 - 1,6 раза меньше допустимой нагрузки на страгивание для резьбовых соединений.

Для инициирования трещин ГРП, установки водоизоляционных экранов и вырезки обсадных колонн в ликвидированных скважинах перфоратор непосредственно соединяют с глубинным вращателем, а в верхние держатели перфоратора монтируют ограничитель подъема шарового клапана.

На расстоянии длины одно или двутрубки над сборкой перфоратора или перфоратора с вращателем и фиксатором монтируют муфту-репер.

При вскрытии (достреле, перестреле) фонтанирующей скважины и использовании подъемного лифта в качестве труб, на которых опускается перфоратор, пусковые муфты лифта заменяют пусковыми клапанами.

После спуска инструмента производят обвязку скважины для прямой и обратной промывок, и далее, скважину промывают до забоя. В процессе прямой промывки уточняют потери давления на трение при заданном суммарном темпе закачки жидкости.

В насосно-компрессорные трубы опускают опрессовочный шаровой клапан (шар диаметром 50 мм) и после его посадки осуществляют опрессовку подземного оборудования на давление превышающее рабочее в 1,3-1,6 раза.

Перфоратор устанавливают точно на заданную глубину, для чего методом радиоактивного каротажа определяют положение перфоратора по отношению к обрабатываемому пласту, а затем, подняв или допустив трубы, перфоратор устанавливают у нижнего интервала обработки.

Существующие способы установки подземного оборудования в скважине (такие как: тщательный промер длины труб при спуско-подъемных операциях, допуск труб до искусственного забоя и определение глубины спуска, лебедкой) не гарантируют точную установку пескоструйного перфоратора в заданном месте.

Ошибка в глубине установки оборудования при этих способах в большинстве случаев превышает 1,5 - 2 м.

При вскрытии пластов точность установки перфоратора имеет решающее значение в особенности для переслаивающихся продуктивных коллекторов.

Внедрение гидропескоструйной перфорации в практику нефтедобычи требует разработки способов точной установки подземного оборудования в скважине.

Лабораторией ВНИИ разработан способ точной установки подземного оборудования и инструмента в скважине. Способ состоит в том, что в подземном оборудовании или в специальной муфте помещается «репер» и этот «репер-источник» или «репер-экран» после спуска оборудования в скважину отбивается малогабаритным прибором-индикатором, причем местоположение «репера» привязывается к кривой естественных излучений по базисным горизонтам или по продуктивному пласту.

В качестве репера могут использоваться изотопы, карбид бора и местные утолщения в подземном оборудовании или специальные экранирующие муфты. В случае применения изотопов их активность, должна быть достаточной для аномального выделения па кривой ГК репера и в то же время безопасной для обслуживающего персонала.

Соответственно реперу проводятся геофизические исследования скважины, по которым судят о местоположении инструмента по отношению к заданной глубине. Так, в случае применения репера, излучающего гамма-лучи, проводится гамма-каротаж, в случае применения в качестве источника карбида бора снимается кривая нейтрон-нейтронного каротажа, в случае местного утолщения или экранирующей муфты снимается кривая НТК.

Способ проверен на промыслах. Местоположение перфоратора этим способом проверялось на скважинах №№313, 957, 3233 и др. Ромашкинского месторождения.

На рис. 2.17. приводятся характерные кривые ГК и НГК, полученные при контроле местоположения перфоратора, в скважине №313.

Согласно результатам радиометрических замеров, перфоратор установлен на глубине 1632,4 м, в то время как по результатам замера длины труб он должен был находиться на глубине 1640 м.

Из приведенных кривых так же видно, что глубина установки перфоратора хорошо определяется как методом ГК, так и методом НГК, но на кривой НГК лучше отбиваются продуктивные пласты и особенно базисный горизонт - глины, - поэтому местоположение перфоратора предпочтительно определять снятием кривой НГК.

Рис. 2.17. Контроль местоположения перфоратора гамма методом

По этому способу при спущенном перфораторе малогабаритным прибором РКМ-4 снимается кривая НГК. По кривой НГК определяется отметки базисного горизонта или продуктивного пласта, а также местоположение муфты-репера по отношение к ним. Методом НГК четко отбивается муфта длиной 0,5 м с толщиной стенки 15 мм при скорости подъема индикатора не выше 80 м/час.

По отметкам муфты-репера и интервалов пластов или базисного горизонта производится установка перфоратора на заданную глубину, при этом учитывается вытяжка труб от давления в процессе гидропескоструйной обработки. Растяжение колонны насосно-компрессорных труб от давления нагнетания определяется по формуле:

                           (2.9)

где

Dl - приращение длины, см;

P - давление нагнетания, кг/см2;

S - внутренняя площадь сечения н/к труб, см2;

L - длина колонны н/к труб, см;

F - площадь поперечного сечения тела н/к трубы, см2;

Е - модуль Юнга, кг/см2;

x - коэффициент, учитывающий трение труб о колонну (1,5 - 3).

При небольших глубинах или в однородных пластах большой мощности контроль установки перфоратора на заданной глубине осуществляют путем тщательного замера труб при спуско-подъемных операциях и допуском труб до забоя, а также определением глубины спуска перфоратора магнитным локатором, лебедкой АзИНМАШ или геофизического подъемника. При этом необходимо учитывать растяжение насосно-компрессорных труб от давления и разницу в отметках ротора и фланца (муфты колонны) и вносить поправку на удлинение проволоки под действием собственного веса и проскальзывания.

Обратной промывкой вымывают опрессовочный клапан, а в трубу опускают клапан перфоратора.

Монтируют устьевое оборудование и обвязывают насосные агрегаты с пескосмесителем и скважиной.

Спрессовывают наземное оборудование и манифольды давлением в 1,5 раза превышающем рабочее.

Производят пробную закачку жидкости без песка и устанавливают запроектированный режим обработки.

Режим обработки считается установленным тогда, когда устьевое давление закачки равно запланированному.

После этого подают в смеситель 50-100 г./л песка, и осуществляет закачку песчано-жидкостной смеси.

При точечном вскрытии и при использовании специальных устройств для осевого или радиального перемещения перфоратора песчано-жидкостную смесь закачивают при запроектированном устьевом давлении.

При вскрытии пластов вертикальными щелями с использованием метода упругих деформаций закачку песчано-жидкостной смеси вначале ведут при запроектированном устьевом давлении, а затем, плавно снижая темп закачки, уменьшают устьевое давление на величину необходимую для перемещения перфоратора на длину принятой щели.

Величину снижения давления определяют из соотношения:

 (2.10)

где

ΔР - величина изменения давления, кг/см2;

lщ - длина щели, см:

S - площадь поперечного сечения тела трубы, см2;

E - модуль Юнга, кг/см2;

H - глубина вскрытия, см;

F - внутренняя площадь сечения труб, см2;

ξ - коэффициент, учитывающий трение труб о колонну (от 1,5 до 3).

Гидропескоструйную обработку пластов осуществляют снизу вверх.

В нижнем (первом) интервале песчано-жидкостную смесь прокачивают дольше запроектированной продолжительности вскрытия на время необходимое для заполнения смесью объема колонны труб.

В вышележащих интервалах обработку проводят при запроектированных режимах процесса.

Если при очередной установке перфоратора в новый интервал приходится удалить одну или несколько труб, то сначала скважину промывают до чистой жидкости, а затем извлекают необходимую часть труб.

В случаях вынужденных продолжительных остановок процесса немедленно проводят обратную промывку скважины.

По окончании обработки всех интервалов, обратной промывкой вымывают шаровой клапан, а затем скважину промывают до забоя; в конце промывки промывочная жидкость не должна содержать песка.

После гидропескоструйных обработок, как правило, поднимают перфоратор и скважину оборудуют для освоения и эксплуатации.

Фонтанные скважины осваивают без подъема перфоратора. Ввод скважин в эксплуатацию осуществляют обычным способом.

На проведенную гидропескоструйную обработку составляют акт.

Эффективность гидропескоструйного вскрытия оценивают по индикаторным кривым, коэффициенту продуктивности и по приведенному радиусу определенному из кривых восстановления давления.

Подсчитывают экономический эффект обработки.

Техника безопасности при гидропескоструйном вскрытии определяется правилами безопасности гидравлического разрыва пласта.

.2 Обоснование вскрытия продуктивного пласта путем ГПП

Вскрытие нефтяного или газового пласта и непосредственная проходка в его продуктивном интервале являются решающим этапом во всей системе геологоразведочных работ на нефть и газ.

Существующие методы и средства вскрытия нефтегазоносных пластов разделяются на две большие самостоятельные группы. Первая группа включает методы и средства вскрытия пласта долотом в процессе бурения. Главной технологической задачей является сохранение пласта при вскрытии от всевозможных повреждений и, прежде всего, потери им своей естественной проницаемости.

Ко второй группе относятся методы и средства вскрытия пласта главным образом кумулятивными и гидропескоструйными перфораторами; они используются для установления гидродинамической связи пласта со скважиной, обсаженной эксплуатационной колонной.

При разделении процессов вскрытия пласта на две самостоятельные группы имеется в виду, что на практике бывает много случаев, когда строгая последовательность применения средств вскрытия пласта существенно нарушается. Например, после испытания скважины возникла необходимость ее снова углубить; работы по вскрытию пласта и его опробованию производили непосредственно в процессе бурения или же пласт вскрывали долотом уже после спуска и цементирования эксплуатационной колонны.

Среди многочисленных задач, возникающих при освоении эксплуатационных и разведочных скважин, наиболее важное место занимает проблема установления связи скважины с пластом.

Гидропескоструйный способ, в отличие от известных способов вскрытия пласта, в настоящее время является целесообразным в применении на месторождениях Припятского прогиба, что объясняется технологичностью процесса и наличием следующих преимуществ:

А) в зоне его действия уплотнение породы и изменение ее естественных физических свойств не происходит;

Б) цементный камень не растрескивается, а в обсадной колонне не образуются трещины, возникающие при других способах вскрытия;

В) в породе создаются достаточно глубокие каналы, проникновение которых в пласт по результатам стендовых испытаний колеблются от 0,5 до 1 м (в данный момент проходит испытания перфоратор способный создавать отверстия до 3 м);

Г) создаются особо благоприятные предпосылки для производства гидравлического разрыва пласта;

Д) применяется, как обязательная при нео6ходимости вскрывать пласт через две и более колонны и при вскрытии пластов мощностью менее 5 м.

Пробивная способность перфораторов различной конструкции

На промыслах и разведочных площадях, в последнее время, все более широкое применение находит метод гидропескоструйной перфорации. Однако полного перехода на этот вид перфорации не наблюдается. Выбор вида перфорации зависит от ряда факторов. В первую очередь следует учитывать геологические параметры и в случае, если геологический разрез недостаточно изучен выбор, желательно, остановить на кумулятивном перфораторе. Гидропескоструйный аппарат позволяет по сравнению со всеми другими существующими средствами вскрытия эксплуатационного забоя глубже вскрыть пласт, увеличить эффективный радиус скважины, обнажить значительную поверхность фильтрации и создает наилучшие условия для проведения в последствии ГРП. Размеры образуемых этим снарядом каналов в породе - глубина вскрытия пласта, диаметры перфорационных отверстий, габариты перфораторов при пулевой, торпедной, кумулятивной и гидропескоструйной перфорации - приведены на рис. 2.18.

На пробивную способность кумулятивных перфораторов оказывают влияние очень много факторов. Вследствие специфических условий в скважинах (жидкая среда, большие гидростатические давления и высокие температуры) размеры и форма кумулятивных зарядов, а также химические и физические свойства материалов, из которых их изготовляют (особенно взрывчатые вещества и средства взрывания), резко отличаются от применяющихся в других областях техники.

Характер и эффективность того или иного перфоратора зависят от конструкции, параметров и применяемых материалов кумулятивных зарядов и средств взрывания, а также условий их применения.

Эффективность различных кумулятивных перфораторов можно оценить, сравнив результаты их работы в одинаковых условиях. Пробивная способность кумулятивных перфораторов в среднем составляет 135 мм.

Способ вскрытия эксплуатационного забоя торпедированием обсадной колонны иногда называют способом разрушения конструкции эксплуатационного забоя. Данные, приведенные в работе, не оставляют сомнений в отрицательных последствиях этого способа вскрытия пласта, сложенного коллекторами порового типа. Не лучшие результаты были получены также при вскрытии этим способом эксплуатационного забоя в коллекторах трещинного типа. Также следует отметить, что пробивная способность данного перфоратора в среднем составляет 95 мм.

Рис. 2.18. Вскрытие пластов перфорацией различных видов

Теоретические и экспериментальные исследования проблем перфорации [16] подтвердили, что метод завершения скважин перфорацией является одной из важнейших операций по добыче нефти и газа. Дебиты скважин всецело определяются методом и качеством перфорации. Слишком большая плотность, а также применение очень большого веса зарядов может привести к серьезным осложнениям в скважине, а увеличение продуктивности не будет достигнуто.

Для достижения ожидаемой высокой продуктивности скважины надо серьезно подойти к выбору перфоратора и условиям, при которых необходимо проводить перфорационные работы.

Повышения коэффициента продуктивности можно добиться созданием глубоких каналов в продуктивном пласте. Наибольшей пробивной способностью, как известно, обладают гидропескоструйные перфораторы. Также повышение коэффициента продуктивности достигается созданием каналов по всей окружности скважины.

Для кумулятивных перфораторов повышение коэффициента перфорации достигается за счет обеспечения промывки перфорационных каналов обратным потоком флюида из пласта в скважину. А это достигается лишь при перфорации с перепадом давления, направленным в сторону ствола скважины. При этом для сохранения целостности обсадной колонны рекомендуется избегать применения большого веса зарядов, что, соответственно, скажется на пробивной способности кумулятивных зарядов.

Так как скважины почти всегда имеют какой-то угол наклона, то обсадные трубы, спущенные в скважину, обычно прижимаются к одной из стенок скважины. Поэтому перфоратору, обычно прижатому под действием силы тяжести к этой же стенке обсадной трубы, приходиться преодолевать весьма различные преграды как внутри колонны, так и за колонной.

Тщательный анализ рассмотренных расположений зарядов перфораторов приводит к выводу о необходимости снабжать перфораторы центраторами. Однако следует иметь в виду, что наличие центраторов, например на корпусе ПК-103 или на ленте ПКС, усложняет конструкцию перфоратора, ухудшает условия его эксплуатации и может вызвать различные осложнения в скважинах. Применение центраторов в перфораторах КПР, кроме того, еще больше увеличит засоряемость скважин.

Перфорация пулевыми и кумулятивными перфораторами

Образование эксплуатационного забоя перфорацией обсадной колоны электропулевыми и кумулятивными зарядами на практике получило широкое распространение.

Продуктивность скважин после производства перфорации колонны пулевыми или кумулятивными зарядами должна быть соизмерима с ее продуктивностью при открытой конструкции эксплуатационного забоя с условием, что преимущества, которые дает обсаживание продуктивного интервала, сохранены.

Для полноты вскрытия порового коллектора, в котором песчаная порода часто переслаивается с непродуктивными глинистыми породами, очень важным является правильный выбор методики перфорации.

Выбор методики перфорации для поровых коллекторов

Распространенную в прошлом во многих нефтяных районах методику сплошной перфорации, при которой вместе с продуктивными пропластками горизонта обнажатся переслаивающиеся с ними непродуктивные породы, признать рациональной нельзя.

Главный недостаток ее состоит в том, что при этом вскрываются глины, отрицательное влияние которых на опробование и разработку пласта очевидно. Кроме того, при такой методике перфорации вхолостую затрачивается значительное количество отстреливаемых пуль. По обобщенным данным Краснодарского геофизического треста, при проведении исследований было выяснено, что на промыслах Краснодарского края из 100 пуль только 40 попадали в продуктивную толщу, а 60 - терялись в глинах.

В скважинах, в которых эксплуатационный объект вскрыт сплошной перфорацией, гидравлический разрыв пласта приводит к образованию или раскрытию трещин в самых неожиданных направлениях и интервалах пласта и чаще всего в наиболее расслабленных местах контакта глин с песчаником.

Основной причиной возникающих больших погрешностей при определении глубин является не поддающееся точному учету динамическое удлинение кабеля. Это удлинение зависит от параметров промывочной жидкости, характера искривления скважины, конструкции кабеля и скорости его подъема. При рабочих скоростях подъема кабеля (3000 - 4000 м/ч) оно достигает 0,5 - 0,55 м на 1 км длины.

При проводившихся электрометрических исследованиях Краснодарского треста, в частности кумского горизонта, погрешности измерения глубин достигали 3 - 4 м.

Такая погрешность превышает мощность большинства прослоев песчаных коллекторов многих горизонтов, в связи с чем производившаяся по промеру кабеля в этом горизонте перфорация исключала возможности вскрытия нефтеносного пласта в точно намеченном интервале.

Достижение высокой точности вскрытия встречает также серьезные трудности еще и вследствие невозможности уловить существующими средствами электрометрических исследований прослои глин мощностью, измеряемой миллиметрами. И именно поэтому при равномерном распределении отстрела только две-три пули из десятка попадают в продуктивные породы, а остальные теряются, по существу, в глинах.

Таким образом, методика сплошной перфорации продуктивного разреза, состоящего из тонкослоистых песчано-глинистых пород, для этих условий явно не пригодна: вместе с продуктивными породами обнажаются глинистые прослои, что нередко приводит при процессах опробования или разработки пласта к их разрушению.

Выборочной считается такая методика перфорации, при которой единовременно опробуются или разрабатываются не все продуктивные прослои нефтяного пласта. По мере выяснения результатов опробования или истощения вскрытых прослоев при разработке к ним постепенно приобщают путем дострелов последовательно, ранее не вскрытые прослои. При этом так же, как и при сплошной перфорации, вместе с продуктивными породами обнажаются переслаивающиеся с ними слабонасыщенные или непродуктивные породы, а также глины.

Сплошная и выборочная перфорация различаются между собой лишь по величине одновременно вовлекаемой в разработку мощности пласта, а не по характеру вскрытия. Поэтому выборочной методике перфорации присущи те же недостатки, что и методике сплошной перфорации.

Выбор средств перфорации для поровых коллекторов

При вскрытии пласта пулевой перфорацией, если пластические свойства цемента не улучшены соответствующей добавкой (пластификаторами), в цементном камне появляются (по данным исследований акустическим цементомером) трещины, открывающие свободный доступ для циркуляции посторонних вод и прорыв газа в затрубное пространство. В случае существования в геологическом разрезе продуктивных пород подобных осложнений следует от такого способа вскрытия эксплуатационного забоя, особенно на разведочных площадях, полностью воздерживаться.

Для разведочных скважин, в которых геологический разрез мало изучен, следует остановиться на гидропескоструйной перфорации, которая с точки зрения предохранения эксплуатационного забоя от повреждений лучше, чем пулевая перфорация.

Немного менее эффективной, в плане повреждения эксплуатационной колоны и цементного камня, является кумулятивная перфорация, при условии прострела колоны по одному заряду поочередно, а не залпом. По имеющимся данным использование залповых снарядов вызывает в ряде случаев разрушение цементного кольца и его растрескивание, а также повреждение в пределах эксплуатационного забоя обсадной колонны.

Применяя даже кумулятивный способ, трудно рассчитывать, что область пласта, вскрытая перфорацией, не претерпит существенных изменений своей фильтрационной способности. При взрыве тонкая струя полужидкого металла выбрасывается со скоростью 800-1000 м/с и создает на преграде давление до 300000 кГ/см2. Высокое давление газовой струи уплотняет породу по внутренней поверхности образующихся от прострела отверстий, вследствие чего наблюдаются случаи, когда они оказываются закупоренными.

Из анализа многочисленных изображений отверстий, полученных фотографированием, сделано заключение, что формы получаемых отверстий разнообразны: от круглых до треугольных, а диаметры их колеблются от 1,5 до 12 мм, причем большинство отверстий имеет в диаметре только 6-7 мм.

Прострел кумулятивными зарядами по одному отстрелу, следующему один за одним, т.е. одиночным выстрелом, менее опасен. На практике такой способ прострела выполняется несколько дольше и, как следует отметить, значительно удорожает весь процесс вскрытия пласта.

Влияние вида перфорации на возникновение заколонных перетоков

При кумулятивной перфорации прострел преграды достигается за счет сфокусированного взрыва. Энергия взрыва в виде тонкого пучка газов пробивает канал. Кумулятивная струя приобретает скорость в головной части до 6-8 км/с и создает давление на преграду (0,15-0,3) 106 МПа или 150 - 300 тысяч атмосфер. При выстреле в преграде образуется узкий перфорированный канал диаметром в средней части 8-14 мм. Максимальная длина его достигает 350 мм. Размеры канала зависят от прочности породы и типа перфоратора.

Гидропескоструйная перфорация основана на использовании гидромониторного и абразивного действия струи жидкости с взвешенным в ней песком, выходящим под высоким давлением из сопла. Такая струя в течение нескольких минут создает в преграде глубокий канал, глубиной 500 мм и диаметром отверстия в колонне (8-12) мм. В последних публикациях говорится о конструкции перфоратора, способного создать канал длиной до 3 м. Стендовые испытания гидропескоструйной перфорации, проводившиеся различными исследователями (Кривоносов И.В. и другие) показали, что в большинстве случаев, если испытываемый блок не армировали металлом, цементный камень стенда трескался при внедрении струи в тело блока. Так же, при опытах наблюдалось выпучивание металлического диска толщиной 8-10 мм в сторону струи. Было замерено давление в канале. Так, при перепаде давления на перфораторе 180 атм., в канале гидроперфорации давление достигало 60 атм.

Для оценки влияния вида вторичного вскрытия пластов на возникновение заколонных перетоков были отобраны 34 скважины, в которых геофизическими методами или другими методами была обнаружена связь пласта, находящегося в интервале перфорации с выше- или нижележащими пластами (горизонтами). В некоторых скважинах наличие перетока предполагалось на основании работы соседних скважин.

По появлению воды в продукции скважин и работе соседних скважин, добывающих безводную нефть или жидкость, содержащую в своем составе меньший процент воды из аналогичных горизонтов, делался вывод о наличии заколонного перетока в скважинах №№76 Давыдовского, 211 и 224 Осташковичского, 40 Южно-Александровского, 177 Южно-Осташковичского и 128 Южно-Сосновского месторождений. Но по заключениям, выдаваемым специалистами УПГР после расшифровки и обработки кривых термометрии, выделяются поглощающие (работающие) пласты, находящиеся в интервале перфорации. Вторичное вскрытие пласта, при вводе этих скважин из бурения, осуществлялось кумулятивным способом. Заколонные центраторы были установлены на эксплуатационной колонне только в скважине №177 Южно-Осташковичского месторождения. Качество цементирования по АКЦ в интервале перфорации колеблется от низкого - КАКЦ=1,0 (скважина №40 Южно-Александровского месторождения) до удовлетворительного - КАКЦ=2,88 (скважина №224 Осташковичского месторождения). Цементо-зольной смесью цементировалась первая ступень эксплуатационной колонны только в скважине №224 Осташковичского месторождения. В остальных 5 скважинах при креплении эксплуатационных колонн применялся тампонажный цемент без каких-либо добавок. Количество кислотных обработок пласта изменяется от 4 (скважины №№211 Осташковичского и 40 Южно-Александровского месторождений) до 19 (скважина №177 Южно-Осташковичского месторождения).

Закачка жидкости с добавкой радона показала наличие заколонных перетоков в скважинах №№109, 135 Березинского, 101, 102 Вишанского, 72, 73 Мармовичского месторождений. Перетоки были ликвидированы установкой цементных мостов при вводе скважины из бурения. На это указывает длительная по времени добыча безводной нефти (скважины №№135 Березинского и 72, 73 Мармовичского месторождений) или геофизические исследования (скважины №№109 Березинского и 101, 102 Вишанского месторождения). Вторичное вскрытие пласта в скважинах №№109, 135 Березинского, 101 Вишанского, 72, 73 Мармовичского месторождений при вводе их из бурения осуществлялась кумулятивным способом, а в скважине №102 Вишанского месторождения - гидропескоструйной перфорацией. Заколонные центраторы были установлены на эксплуатационной колонне в скважинах №№109, 135 Березинского и 73 Мармовичского месторождения. В скважине №101 Вишанского месторождения на эксплуатационную колонну были установлены турбулизаторы. Качество цементирования по АКЦ в интервале перфорации колеблется от низкого - КАКЦ=1,45 (скважина №109 Березинского месторождения) до удовлетворительного - КАКЦ =2,56 (скважина №101 Вишанского месторождения). При креплении эксплуатационных колонн этой группы скважин применялся тампонажный цемент без каких-либо добавок. Количество кислотных обработок пласта изменяется от 2 (скважина №135 месторождения) до 7 (скважина №73 Мармовичского месторождения).

В скважинах №№100,127 Березинского, 119 Вишанского, 212 Осташковичского, 57 Речицкого месторождений геофизическими исследованиями (термо - и расходометрией) были обнаружены Заколонные Перетоки.

При спуске эксплуатационной колонны в скважине №100 Березинского месторождения установили 10 турбулизаторов в интервале 1875-2616 м и залили ее чистым цементным раствором. Качество цементирования в интервале перфорации - пониженное (КАКЦ=2,03). Вторичное вскрытие пласта при освоении и изоляционных работах осуществляли кумулятивной перфорацией. При испытании в колонне интервала 2210-2220 м геофизическими исследованиями был определен переток вверх до 2095 м. Получив приток воды с нефтью, в августе 1979 г. перешли на интервал 2067-2086 м. Скважина проработала безводной нефтью почти 14 лет. В январе 1995 г. перешли на интервал 2035-2055 м и почти 3 месяца добывали безводную нефть. Затем в продукции появилась вода и в сентябре 1995 г. определили связь с нижними обводнившимися пластами. После проведения изоляционных работ в октябре 1995 г. скважина отработала в течение 3 месяцев безводной нефтью и в марте 1996 г. термометрией установили переток вверх до 1956 м.

В скважине №127 Березинского месторождения на эксплуатационную колонну установили 7 центраторов в интервале 1575-2152 м и залили ее чистым цементным раствором. Качество цементирования в интервале перфорации - низкое (КАКЦ=1,2). Вторичное вскрытие пласта при освоении и приобщении осуществляли кумулятивной перфорацией. При освоении скважины (интервал 2079-2097 м) в марте 1988 г. термометрией установили заколонный переток вниз (ниже 2106 м). Без проведения изоляционных работ в апреле 1994 г. приобщили вышележащие горизонты.

В скважине №119 Вишанского месторождения эксплуатационную колонну спускали без установки центраторов и заливали чистым цементным раствором. Качество цементирования по АКЦ в интервале перфорации - удовлетворительное (КАКЦ=3). Вторичное вскрытие пласта при освоении осуществляли кумулятивной перфорацией. При освоении скважины (интервал 2976-3003 м) в марте 1992 г. термо- и расходометрией установили заколонный переток вниз, ниже 3003 м. После установки цементного моста в марте 1992 г. интервал 2976-2990 м вскрывали при помощи ГПП. Скважина работала с сентября 1994 г. до февраля 1996 г. водой (больше 96%) и нефтью.

Эксплуатационную колонну в скважине №212 Осташковичского месторождения спускали без центраторов и заливали чистым цементным раствором. Качество цементирования в интервале перфорации - пониженное (КАКЦ=2). Вторичное вскрытие пласта при освоении осуществляли гидропескоструйной перфорацией. При вводе скважины из бурения термо- и расходометрией был установлен заколонный переток. В июне-июле 1986 г. кумулятивной перфорацией был вскрыт интервал 3218-3222 м и 24 июля 1986 г. был отмечен уход жидкости на 7 м ниже нижних дыр интервала перфорации. После проведения изоляционных работ в августе 1986 г. (устанавливали два цементных моста под давлением) термометрия установила, что переток не был ликвидирован.

В скважине №57 Речицкого месторождения эксплуатационную колонну диаметром 168 мм спустили без установки центраторов и заливали чистым цементным раствором. Нецементируемый перфорированный хвостовик диаметром 114 мм установили в интервале 2759-2806 м. Качество цементирования по АКЦ в интервале 565-2773 м - удовлетворительное (КАКЦ=3). Вторичное вскрытие пласта в апреле 1974 года при переходе на Vr (интервал 2665-2735 м) осуществляли кумулятивной перфорацией. В июне 1974 года кумулятивной перфорацией перестреляли интервал 2652-2735 м. В ноябре 1975 года провели водоизоляционные работы и вскрытие ПКС-80 в интервале 2665-2729 м. В марте 1986 года термометрия показала уход закачиваемой жидкости ниже глубины дохождения приборов. В августе 1989 года, после очистки ствола скважины, при помощи термометрии определили связь с Sm (интервал 2730-2735 м). А через 10 дней, без проведения изоляционных работ, - связи не обнаружили. В марте 1992 года с целью ликвидации перетока установили цементный мост под давлением. Затем провели геофизические работы (термометр), по результатам которых было установлено наличие заколонного перетока.

В остальных 17 скважинах Заколонные Перетоки геофизическими исследованиями отмечались через 1,33 года (скважина №48 Южно-Александровского месторождения) и более лет эксплуатации скважины. Исследования проводились после появления воды. По результатам исследований, закачиваемая жидкость поступала ниже интервала перфорации. По трем скважинам (38,48 Южно-Александровского и 174 Южно Осташковичского месторождений) геофизические исследования давали неоднозначные результаты. Различные исследователи (Булатов А.И., ВНИИКРнефть и другие) / 3 / экспериментальными и промысловыми работами доказали, что прочность цементного камня прямо пропорциональна продолжительности времени твердения камня и, в тоже время, происходит уменьшение размера трещин. При создании депрессии подошвенная вода подходит к интервалу перфорации, создавая каналы, по которым закачиваемая вода при геофизических исследованиях уходит в нижележащие горизонты. Тем самым, создается впечатление, что образовался заколонный переток. Изоляционные работы в этих скважинах безрезультатны, а если и есть эффект, то он незначительный.

Заколонные Перетоки, в основном, возникают при негерметичном цементном камне, когда при цементировании эксплуатационной колонны цементный раствор идет «языком». Также, возможно возникновение связи перфорированного интервала с ниже- или вышележащими пластами при кислотных обработках, когда в скважине создается избыточное давление, которое может привести к образованию вертикальной трещины, как в цементном камне, так и горной породе. В скважинах, где заколонный переток обнаруживали еще при освоении, для вторичного вскрытия, в основном, применялась кумулятивная перфорация и только в двух скважинах №№102 Вишанского и 212 Осташковичского месторождений применяли ГПП. В скважине №119 Вишанского месторождения сначала применили кумулятивную перфорацию, а после проведения изоляционных работ, до сдачи скважины НГДУ, уже использовали ГПП. Таким образом, доля ГПП составляет 17,7%. Метод ГПП для вторичного вскрытия пластов, применявшийся в РУП «ПО «Белоруснефть» в целом, составляет около 16,5%.

Таким образом, можно утверждать, что при перфорации, как гидропескоструйной, так и кумулятивной, происходит воздействие на цементный камень и имеется вероятность образования трещин в цементном камне за колонной. Как показал анализ по двенадцати скважинам с заколонными перетоками, в десяти из них вторичное вскрытие производилось кумулятивной перфорацией. В связи с этим, рекомендуется вскрытие пластов методом гидропескоструйной перфорации с использованием калиброванного песка и рабочей жидкости, не снижающей фильтрационную характеристику призабойной зоны и не вызывающей набухание глин.

Для более точного определения наличия заколонного перетока необходимо повысить качество геофизических работ.

Стендовые испытания технологии ГПП с вертикальным надрезом

Исследования и опыты исследователей показывали, что значительная часть энергии абразивной струи непроизводительно расходуется на преодоление сопротивлений при движении её во встречном потоке. Такое наблюдается при фиксированном положении перфоратора, когда имеет место точечная перфорация. При точечной перфорации отверстия в сечениях нормальных действию струи имеет округлую форму.

В плотных и неоднородных породах, а также на объектах, где призабойная зона закольматирована, необходимо искусственно создавать условия, способствующие увеличению площади фильтрации и глубины канала. Это может быть достигнуто изменением направления встречного потока путём создания вертикальных надрезов в пласте, цементном камне и в эксплуатационной колонне. В литературных источниках утверждается, что глубина проникновения абразивной струи при надрезе увеличивается более чем в два раза, при прочих одинаковых условиях проведения процесса.

Для подтверждения вышеизложенного в июне 2002 года проводилось испытание технологии гидропескоструйной перфорации с вертикальным надрезом на стенде для наземного испытания перфораторов, находящегося на базе производственного обслуживания УПНП и РС.

цементировочные агрегаты АН-700 и ЦА-320;

пескосмеситель 4 ПА;

автоцистерну;

оборудованный центратором диаметром 130 мм и пером перфоратор АП-6М с одной перфорационной насадкой диаметром 4,5 мм.

Порядок работ:

Выполнили первую резку при перепаде давления на насадке 25 МПа в течение 7 мин.

Провернули перфоратор на 900 и прорезали вспомогательное отверстие при перепаде давления на насадке 25 МПа в течение 5 мин.

Выдвинули перфоратор на 5 см и прорезали основное отверстие при перепаде давления на насадке 23-20 МПа в течение 10 мин.

После проведения ГПП, разобрав бетонный блок, получили следующие результаты:

В результате первой резки получен канал в бетонном блоке d=6,5 см и длиной 20 см;

В результате второй резки получен канал d=3 см и длиной 6 см;

В результате третьей резки получен канал d=6,0 см и длиной 13 см;

После осмотра обсадной трубы d=168 мм зафиксированы 3 каплеобразных отверстия d=6,0 мм и длиной 12 мм (копии фотографий обсадной трубы и бетонного блока приведены на рисунках 2.19 и 2.20);

Рис. 2.19. Снимок обсадной трубы

Рис. 2.20. Снимок бетонного блока

В результате осмотра перфоратора зафиксированы промоины на корпусе в районе насадки; сама насадка, а также рабочий шар и седло перфоратора не размыты.

В результате испытания метода вертикального надреза получили соединение 2-х каналов, что значительно увеличивает площадь фильтрации и позволяет нам рекомендовать метод вертикального надреза для широкого применения при проведении гидропескоструйной перфорации.

Гидропескоструйная перфорация с вертикальным надрезом

Как уже отмечалось, при исследовании процесса гидропескоструйной перфорации исследователи (Кривоносов И.В. и другие) / 2 / наблюдали растрескивание цементного блока, выпучивание металлического диска толщиной 8-10 мм в сторону струи. Замеренное давление в перфорированном канале достигало 60 атм. при перепаде давления на перфорационной насадке 180 атм. Это объясняется образованием дополнительных гидравлических сопротивлений за счет движения абразивной жидкости в обратную сторону. Наблюдения за шламом, выносимым из скважины в процессе перфорации, показали, что в нем всегда имеются кусочки цементного камня. По-видимому, это частицы цементного кольца, разрушенного в процессе гидропескоструйной перфорации. Для уменьшения негативного воздействия гидропескоструйной перфорации на цементное кольцо необходимо снижать давление в создаваемом канале путем увеличения площади входного отверстия в обсадной трубе.

Стендовые исследования показали, что увеличение площади входного отверстия в обсадной трубе не только снижает давление внутри канала, но и способствует увеличению его длины. Было доказано / 2 /, что увеличение площади входного отверстия свыше 30 площадей отверстия насадки не оказывает существенного влияния на глубину канала. Таким образом, для снижения негативного воздействия гидропескоструйной перфорации на цементное кольцо и увеличения глубины канала необходимо создавать отверстие в обсадной трубе, площадь которого должна быть равна 30-40 площадей отверстия насадки.

Стендовые исследования показали, что при расстоянии от насадки до колонны равном 20-25 мм, диаметр отверстия в колонне достигает 6-8 мм (при использовании насадок диаметром 4,5 мм). Для того чтобы площадь щели была в 40 раз больше площади отверстия насадки, необходимо, чтобы ее длина была равной 8-10 см. Щели создаются за счет вращения или вертикального перемещения перфоратора.

Как уже отмечалось выше, в процессе гидропескоструйной перфорации в канале создается давление. Поэтому, из канала через стенки в пласт фильтруется жидкость. Исследования показали, что глубина снижения проницаемости достигает 1,5-2 см при начальной газопроницаемости образца 50 Мд. Естественно, при более высокой начальной проницаемости блока (пласта) глубина проникновения кольматирующего материала будет больше.

Для уменьшения негативного воздействия дополнительных гидравлических сопротивлений был предложен и опробован на скважинах №№159 Речицкого и 25 Левашовского месторождений метод гидропескоструйной перфорации с вертикальным «надрезом» путем создания дополнительного отверстия в интервале перфорации для оттока рабочей жидкости. На рисунке изображена последовательность проведения вторичного вскрытия пласта с вертикальным «надрезом».

Согласно утвержденной главным инженером программы, на этих скважинах перфоратор устанавливали в нижней точке проектного интервала перфорации, с учетом растяжения труб под воздействием давления. В течение 15 минут осуществляли резку дополнительного канала. Затем, спустив перфоратор на 5 см, начали резку основного канала. Параметры работы цементировочных агрегатов и пескосмесителей не отличались от обычного процесса. Для определения эффективности метода гидропескоструйной перфорации с вертикальным «надрезом» можно взять скважины №№25 и 26 Левашовского месторождения. Скважина №25 Левашовского месторождения пробурена как второй ствол из скважины №26 Левашовского месторождения. В скважине №26 Левашовского месторождения вторичное вскрытие пласта в интервале 2850-2882 м осуществлялось гидропескоструйной перфорацией в феврале-марте 2000 г. В июле 2001 г. провели кислотную обработку пласта. В скважине №25 перфорировали интервал 2963-3010 м, по новой технологии (ГПП с вертикальным надрезом). В скважинах провели гидродинамические исследования, результаты которых приведены в таблице 2.9.

Таблица 2.9. Результаты обработки кривых восстановления давления, снятых в скважинах №№25 и 26 Левашовского месторождения

№ скважины

25

26

Дата проведения исследования

16.10.01

05.07.01

Метод расчета

По касательной

Дебит, м3/сут

29

11

Забойное давление на глубине замера, МПа

30,06

31,35

Забойное давление на глубине верхних дыр интервала перфорации, МПа

30,52

31,71

Забойное давление на глубине водонефтяного контакта, МПа

28,69

30,71

Пластовое давление на глубине замера, МПа

34,2

32,58

Пластовое давление на глубине верхних дыр интервала перфорации, МПа

34,67

32,94

Пластовое давление на глубине водонефтяного контакта, МПа

32,84

31,94

Депрессия, МПа

4,14

1,23

Коэффициент продуктивности, м3/сут* МПа

6,95

9,11

Угловой коэффициент, МПа

0,8085

1,1013

Отрезок, отсекаемый на оси Dp, МПа

0,186

-3,265

Удаленная гидропроводность, мкм2*см

9.83

2.81

№ скважины

25

26

Призабойная гидропроводность, мкм2*см

14,67

17,35

Удаленная пьезопроводность, см3

252

273

Призабойная пьезопроводность, см3

377

1689

Радиус влияния скважины, м

67,1

28,5

Приведенный радиус скважины, м

1,83 Е-1

7,87

Коэффициент гидродинамического совершенства скважины

1,49

6,18

Удаленная проницаемость, мкм

5,883 Е-03

6,331Е-03

Призабойная проницаемость, мкм

9,106 Е-03

3,956Е-02

Линейный размер блока, м

1,08

0,9

Коэффициент обмена

6,721 Е-18

1,62 Е-17

Время запаздывания, сек

42334

17098

Скин-эффект

-2,91

-6,67


Анализируя результаты обработки КВД, следует отметить, что качество вскрытия обеих скважин хорошее. В скважине №26 условия вскрытия пласта даже несколько лучше, чем в скважине №25. Но депрессия в скважине №26 в 3,36 раза меньше, чем депрессия в скважине №25. Это говорит о некорректности результатов исследования по скважине №26 Левашовского месторождения.

Скважина №159 Речицкого месторождения с ноября 1986 г. находилась в контрольном фонде, вследствие обводнения семилукского горизонта (2576-2597 м). В июле 2001 г. был осуществлен переход на воронежский (2525-2550 м) горизонт. По состоянию на 1 декабря 2001 г. из скважины добыли 2174 т, практически, безводной нефти. Поскольку расстояние между интервалами перфорации составляет 26 м и коэффициент качества цементирования эксплуатационной колонны в этом интервале - 2,38, то можно предположить, что вскрытие пласта гидропескоструйной перфорацией с вертикальным надрезом обеспечивает лучшее вскрытие и оказывает меньшее отрицательное влияние на состояние цементного камня.

Многочисленные стендовые испытания показали, что оптимальной фракцией песка является 0,5-0,8 мм / 2 /. В настоящее время для проведения ГПП в «ПО Белоруснефть» используется песок, получаемый из Гомельского ГОК. Разработка песка на ГОКе ведется поблочно. Анализ фракционного состава получаемого песка показал, что количество песка с размерами фракций 0,2-1 мм составляет 45-55%. Для получения максимальной длины каналов необходимо применять калиброванный песок. Оптимальный размер фракций должен быть 0,5-0,8 мм.

В настоящее время, для вторичного вскрытия пластов применяются промывочные жидкости (буровые растворы) с добавлением песка. Во время перфорации, фильтрат жидкости проникает в пласт, и происходит искусственная кольматация коллектора. В целях снижения набухания пластовой глины, породы, содержащие глинистые включения, необходимо вскрывать песчано-жидкостными растворами, не вызывающие набухание глин. Такими свойствами обладают жидкости:

,5-1% водный раствор хлористого кальция;

,5-1% водный раствор словотона;

,5% водный раствор полиакриламида;

-2% водный раствор стеарокса 6;

,5-1% водный раствор словотона ЦР;

,5-1% водный раствор КМЦ;

-10% водный раствор хлористого натрия с добавками 3,5-5% КМЦ;

% водный раствор хлористого натрия с добавками 0,3-0,5% ПАВ (сульфанол, дисолван).

Технологические жидкости для гидропескоструйной перфорации

В практике гидропескоструйной перфорации используются три вида буровых растворов - нефть, вода и газожидкостные смеси. Метод гидропескоструйной перфорации имеет большие преимущества по сравнению с другими способами, но также имеет и свои недостатки. Продолжительные остановки циркуляции из-за выхода из строя оборудования крайне опасны, так как применяемые технологические жидкости не отличаются высокой седиментационной устойчивостью.

Содержание в технологической жидкости кварцевого песка фракции 0,2…2,0 мм обычно составляет 50…100 кг/м3. Наиболее простым техническим решением является загущение технической воды или солевых растворов полимерными добавками. В таблице 2.2 представлены результаты замеров скорости падения песка фракции 0,63…1,00 мм в воде и растворах finn-fix (импортный реагент КМЦ) с добавками и без добавок электролитов.

Исходя из данных табл. 2.10, например, при перфорации 146-мм обсадной колонны гидропескоструйным перфоратором, спущенным на 73-мм НКТ, за 1 час простоя (остановки циркуляции) из водопесчаной смеси оседает в зумпф обсадной колонны песчаный столб в 7…15 м, а в НКТ - высотой 10…22 м.

Таблица 2.10. Результаты замеров скорости падения песка фракции 0,63…1,00 мм в воде и растворах finn-fix

Состав раствора и момент замера

Плотность раствора при 200С, кг/м3

Динамическая вязкость при 200С, мПа*с

Скорость падения песка

Замедление скорости падения песка в растворах по сравнению с технической водой, число раз




 см/с

м/ч


Вода техническая

1000

1,01

15,67

564,1

-

Вода + 2% finn-fix

1007

13,31

2,67

96,1

5,87

Вода + 8% CaCl2 + 2% finn-fix

1072

3,96

5,70

205,2

2,75

Вода + 12% CaCl2 + 2% finn-fix

1107

36,32

0,84

30,2

18,65

Вода + 15% CaCl2 + 2% finn-fix

1136

12,78

3,30

11,9

4,75

Вода + 19% CaCl2 + 2% finn-fix

1169

8,74

3,65

131,4

4,29

Вода + 17,7% NaCl + 2% finn-fix: в день приготовления через 1 сут.

 1131  1131

 33,13  36,32

 1,32  1,52

 47,5  54,7

 11,87  10,31

Вода + 15,7% NaCl + 2% KCl +2% finn-fix: в день приготовления через 1 сут

  1127  1127

  37,48  37,08

  1,25  1,55

  45,0  55,8

  12,54  10,11

Вода + 22,4% NaCl + 2% finn-fix в день приготовления через 1 сут

 1160  1160

 32,64  35,33

 1,34  1,64

 48,2  59,0

 11,69  9,55

Вода + 20,4% NaCl + 2% KCl +2% finn-fix: в день приготовления через 1 сут

  1164  1164

  30,77  34,30

  1,86  1,87

  67,0  67,3

  8,42  8,38


Это приведет к невозможности дальнейшего проведения операции, придется поднять НКТ с перфоратором, очистить их от осевшего песка, затем вновь спустить НКТ и промыть забой, а уж потом продолжить гидропескоструйную резку. Если учесть, что уже во время гидропескоструйной перфорации происходит частичное осаждение песка, то даже при непродолжительных остановках циркуляции необходимо приподнимать НКТ, так как не исключается возможность прихвата. При катастрофическом осаждении песка в воде непродолжительные остановки циркуляции на 5…15 мин. еще опасны и тем, что в этот период внутреннее пространство перфоратора успевает заполниться песком и уже вряд ли удастся прокачать воду и вымыть столбик песка прямой циркуляцией через малые отверстия диаметром 3…6 мм насадок перфоратора. В лучшем случае, может помочь только обратная циркуляция в скважине.

Применение же 2%-х растворов finn-fix позволит кратно и даже на порядок уменьшить скорость осаждения песка. Несмотря на то, что наилучший результат по снижению темпа осаждения кварцевого песка получен в 12%-м растворе СаСl2, для практического применения эту композицию рекомендовать не следует, поскольку в растворах СаСl2 finn-fix плохо распускается, гомогенных растворов не образуется, а после отстоя раствора с хлопьями образуются две фазы: наверху - коллоидный раствор; внизу - частицы полимера. Для широкого применения может быть рекомендован раствор NaCl с добавкой finn-fix. Содержанием NaCl в растворе можно будет регулировать не только плотность перфорационной жидкости, но и ее морозостойкость, что важно в зимнее время года, также можно предусмотреть добавку CaCl2.

Последние композиции более однородны, стабильны во времени и надежно замедляют осаждение песка на порядок. Добавки 2% KCl существенно не сказываются на скорости падения песка и реологических свойствах раствора, но известно, что он обладает лучшими ингибирующими свойствами, чем NaCl. Это имеет особо важное значение при вторичном вскрытии продуктивных горизонтов, имеющих включения глинистых материалов.

С целью изучения влияния предлагаемых технологических жидкостей на качество вскрытия продуктивных пластов были сделаны дополнительные исследования по изучению набухания в этих средах цилиндрических глинистых образцов, приготовленных из бетонитовой глины 20%-й влажности и спрессованных при давлении, равном 2,5 МПа.

По результатам замеров, представленных в табл. 2.11, видно, что наряду с минерализацией раствора важное значение имеет крепящее действие добавки finn-fix, так как без последнего образцы в течение 1 ч развалились.

Таблица 2.11. Результаты замеров при добавления различных добавок в образцы

Состав раствора

Плотность раствора при 200С, кг/м3

Степень набухания образцов глины, %/ч

Вода + 22,4% NaCl

1160

Образец разрушился

Вода + 20,4% NaCl + 2% KCl

1160

Образец разрушился

Вода + 22,4% NaCl +2% finn-fix

1160

2,43

Вода + 20,4% NaCl + 2% KCl +2% finn-fix

1160

1,82

Вода + 22,3% NaCl + 8% KCl +2% finn-fix

1199

3,28

Вода + 22,4% NaCl + 8% KCl +2% finn-fix

1180

2,54


Добавку KCl не следует чрезмерно завышать, его оптимальное содержание в растворе находится в пределах 1…4%. Для загущения раствора и повышения ингибирующих свойств может применяться не только сильвин, но и бишофит, карналлит.

Таким образом, при проведении гидропескоструйной перфорации необходимо должное внимание уделять выбору технологической жидкости с высокими пескоудерживающими свойствами, что обеспечит безопасность ведения работ, а при удачном сочетании и подборе ингибирующих добавок снизит до минимума негативное влияние водных растворов на коллекторские свойства продуктивных пластов.

3. Оценка эффективности ГПП

Расчет эффективности будем проводить на примере скважины 135 Ново-Давыдовская. На данной скважине в 2004 году проводились работы по вторичному вскрытию пласта перфорацией. Вначале были проведены работы по вскрытию пласта гидропескоструйной перфорацией, а затем проведено вскрытие пласта кумулятивным перфоратором ПК-105.

3.1 Затраты на выполнение работ по гидропескоструйной перфорации

Гидропескоструйная перфорация проводится силами структурного подразделения ПО «Белоруснефть» Тампонажное управление. В их обязанности по перфорации входит доставка спец. техники на скважину и проведение самого процесса вскрытия. Поэтому в данный расчет затрат на проведение ГПП не будем включать затраты на подготовительные работы по шаблонированию колонны, опрессовке НКТ и спуску перфоратора на заданную глубину, т.к. РУПНП и РС проводит эти операции до прибытия тампонажной техники.

На скв. 135 Н. Давыдовская при проведении работ использовалось 6 единиц техники (таб. 3.1)

Таблица 3.1. Использование техники при проведении ГПП

Марка

Количество

Марка

Количество

ЦА-320

2

УСП-50

1

БМ-70

1

ЦА-400

-

АН-700

-

АЧФ-1000

2


В состав работ каждой единицы техники входит почасовая работа при резке отверстий в колонне и пробег от гаража до скважины. Расстояние до скважины составляет 100 км. При перфорации затрачено 1,5 тонны песка. Количество резок составляет 15. Стоимость проведения работ техникой Тампонажного управления исчисляется из цены СНиП 1985 года (таб. 3.2).

Таблица 3.2. Стоимость работ единицы техники при проведении ГПП

Марка

Наименование работ

Единицы измерения

Цена

АН-700 ЦА-320

Опресовка обсадной колонны

агр. оп.

43-52


Опресовка манифольда

агр. оп.

51-30


Почасовая работа

час

17-10


Дежурство К - 0,6

час

10-26


Технический перерыв К - 0,8

час

13-68


Пробег ЦА-320

км

0-34


Пробег АН-700

км

0-39

ЦА-400 К - 1,27

Опресовка обсадной колонны

агр. оп.

55-27


Опресовка манифольда

агр. оп.

65-15


Почасовая работа

час

21-72


Дежурство К - 0,6

час

13-03


Технический перерыв К - 0,8

час

17-38


Пробег К - 1,2

км

0-41

АЧФ-1000 22ДМ-70

Опресовка обсадной колонны

агр. оп.

43-52


Опресовка манифольда

агр. оп.

51-30


Почасовая работа

час

18-16


Дежурство К - 0,6

час

10-90


Технический перерыв К - 0,8

час

14-53


Пробег К - 1,2

км

00-11

БМ-70

Почасовая работа

час

8-75


Дежурство К - 0,6

час

5-25


Технический перерыв К - 0,8

час

7-00


Пробег К - 1,2

км

0-37

4ПА УСП-50М

Почасовая работа

час

10-74


Дежурство К - 0,6

час

6-44


Технический перерыв К - 0,8

час

8-59


Пробег К - 1,2

км

0-28


Песок

тонна



Время, затраченное на переезд техники и проведение работ ГПП рассчитываем исходя из таблицы 3.3.

Таблица 3.3. Нормы времени на производство ГПП специальной техникой Тампонажного управления

Наименование работ

Количество резок

Среднее расстояние до скв. км

Пробег техники, км

Время в пути, час

Подготовительные работы, час

Первая резка, час

Следующая резка, час

Общее время, час

Время ГПП, час

Расстановка 7 ед. техники





0,32






Обвязка спец. техники





0,68






Запуск и опрессовка манифольдов





0,22






Восст. Циркуляции и промывка





0,5






Сброс рабочего шара





0,5






Определение потерь





0,25






Выход на режим





0,33






Резка






0,75

0,5




Подъем на следующий интервал






0,13

0,13




Отмывка раб. шара









0,5


Демонтаж оборудования









0,45



Примечание: При количестве резок и расстояний, не указанных в таблице, для вычисления времени ГПП пользоваться последней строкой таблицы по следующей формуле:

=D+E+L+M, где D=B*2/40, L=F+K*(A-1)

Из таблицы нормы времени рассчитываем среднее значение времени требуемого для проведения ГПП.= 0,88 + 0,63*(15-1) = 9,7 - Общее время, часов= 100*2/40 = 5 - Время в пути, часов= 5 + 2,80 + 9,7 + 0,95 = 18,45 - Время ГПП, часов

По данной скважине согласно акту на выполнение работ от 27.02.2012 г. время работы техники составило 17,40 часа (17 часов 25 мин). Время в пути составило 2,5 часа (2 часа 30 мин). Стоимость работ будем проводить по фактическим данным работы техники. Все данные сносим в таблицу 3.4.

Таблица 3.4. Расчет стоимости работ по данным работы техники

Наименование машин

Наименование работ

Ед. изм.

Кол. ед

Количество

Цена

Сумма

ЦА-320

Почасовая работа

час

2

17.25

17,10

595,65


Пробег

км

2

200

0,34

136

АЧФ-1000

Почасовая работа

час

2

17.25

18,16

632,57


Пробег

км

2

200

0,11

44,0

БМ

Почасовая работа

час

1

17.25

8,75

152,40


Пробег

км

1

200

0,37

74,00

4ПА

Почасовая работа

час

1

17.25

10,74

187,06


Пробег

км

1

200

0,29

58,00

ИТОГО:

1879,68

ИТОГО с индексом удорожания 3853

7042407

Так как полученная сумма в ценах 1985 года, то следовательно необходимо сопоставить их с ценами реального времени. Для этого ежемесячно вводится прейскурант индекса удорожания. С учетом индекса удорожания, который на момент проведения ГПП составлял 3853, получаем, что затраты составили: 7 042 407,04 руб.

.2 Затраты на выполнение работ по кумулятивной перфорации

Кумулятивная перфорация проводится силами структурного подразделения ПО «Белоруснефть» Управление промыслово-геофизических работ. В их обязанности по перфорации входит доставка техники на скважину и проведение самого процесса вскрытия. В расчет включаются затраты на получение перфорационных зарядов и детонационного шнура, их транспортировка, проведение работ по шаблонированию колонны, и спуску перфоратора на заданную глубину.

Стоимость проведения работ техникой УПГР исчисляется из цены СНиП 1991 года (таб. 3.5).

Таблица 3.5. Стоимость проведения работ по кумулятивной перфорации

Наименование работ

Единицы измерения

Цена

Получение перфорационных зарядов

шт.

0-12

Получение детонационного шнура

шт.

0-12

ПЗР на базе

опер.

33-56

ПЗР на скважине

опер.

33-56

Перфорация ПК-105

отв.

35-50


шт.

10409-25

Шаблонирование

м

84-55

Работа перфорат. Партии

час.

94-30

Проезд по 1 гр. Дорог

км

1-89

Проезд по 2 гр. Дорог

км

2-16

На данной скважине перфорация проводилась в течение трех суток. В первые сутки было прострелено 80 отверстий, во вторые сутки - 80 отверстий, а в третьи - 60 отверстий. В общей сложности было проделано 220 отверстий в интервале перфорации 2775-2786 м. Расстояние до скважины составляет 91 км. С учетом расценок на каждый вид проводимых работ производим расчет затрат, по каждому из дней, на проведение всего процесса кумулятивной перфорации. Все расчеты сводим в таблицы 3.6, 3.7, 3.8.

Таблица 3.6 Стоимость работ за первый день работы

Наименование работ

Единицы измерения

Цена

Выполненный объем работ

Сметная стоимость

Получение перфорационных зарядов

шт.

0-12

80

9,60

Получение детонационного шнура

шт.

0-12

10

1,20

ПЗР на базе

опер.

33-56

1,0

33,56

ПЗР на скважине

опер.

33-56

1,0

33,56

Перфорация ПК-105

отв.

35-50

20

710,06


шт.

10409-25

80

832738,00

Шаблонирование

м

84-55

2790

84,55

Работа перфорат. Партии

час.

94-30

- - - - - -

- - - - - -

Проезд по 1 гр. Дорог

км

1-89

172

325,08

Проезд по 2 гр. Дорог

км

2-16

10

21,60

Таблица 3.7 Стоимость работ за второй день работы

Наименование работЕдиницы измерения Цена Выполненный объем работСметная стоимость

Получение перфорационных зарядов

шт.

0-12

100

14,04



20

2,81

Получение детонационного шнура

шт.

0-12

12,5

1,76



2,5

0,35

ПЗР на базе

опер.

33-56

1

39,26

ПЗР на скважине

опер.

33-56

1

39,26

Перфорация ПК-105

отв.

35-50

20

830,21

шт.

10409-25

80

832738,00

Шаблонирование

м

84-55

2790,0

98,92

Работа перфорат. партии

час.

94-30

0,5

47,15

Проезд по 1 гр. Дорог

км

1-89

171

323,19

Проезд по 2 гр. Дорог

км

2-16

10

18,90

Таблица 3.8. Стоимость работ за третий день работы

Наименование работ

Единицы измерения

Цена

Выполненный объем работ

Сметная стоимость

Получение перфорационных зарядов

шт.

0-12

60

8,42

Получение детонационного шнура

шт.

0-12

7,5

1,05

ПЗР на базе

опер.

33-56

1,0

39,26

ПЗР на скважине

опер.

33-56

1,0

39,26

Перфорация ПК-105

отв.

35-50

20

414,83


шт.

10409-25

40

416369,00

Перфорация ПК-105

отв.

35-50

10

379,73


шт.

10409-25

20

217517,00

Шаблонирование

м

84-55

2780,0

98,60

Проезд по 1 гр. Дорог

км

1-89

171

323,19

Проезд по 2 гр. Дорог

км

2-16

10

18,90

С учетом полученных данных за трое суток работы оборудования, для перфорации скважин кумулятивными зарядами, рассчитываем сумму затрат на проводимые операции. По состоянию на март 2012 года индекс удорожания составил 2959.

Таблица 3.9 Затраты на проведение кумулятивной перфорации

Дата

Площадь

№ скв

Сметная стоимость, руб. коп

Индекс удорожания

Стоимость с индексом удорожания

В том числе стоимость







Комплект зарядов

Кол-во

04-03-2012

Ново-Давыдовская

135

1219,21

2959,0

4440380

832738

80

05-03-2012

Ново-Давыдовская

135

1415,85

2959,0

5022238

832738

80

06-03-2012

Ново-Давыдовская

135

1323,24

2959,0

4549353

633886

60

ИТОГО:

3958,30


14 011 971

2 299 362

220


3.3 Сравнение полученных результатов

Как видно из расчетов, приведенных выше, стоимость работ по перфорации пласта техникой Тампонажного управления, с использованием гидропескоструйного перфоратора, составила 7 042 407,04 руб. А работы техникой УПГР, с использованием кумулятивного перфоратора, составляют 14 011 947.

Однако не следует делать вывод, что проведение гидропескоструйной перфорации значительно эффективней с экономической точки зрения. В данной работе произведено сравнение затрат на проведение двух видов перфорации на одной и той же скважине, что дает максимальный эффект для дальнейшего сравнения. Но следует учитывать, что расчет проводился по двум конкретным управлениям - Тампонажное управление и Управление промыслово-геофизических работ - средствами которых проводилась перфорация. Управление промыслово-геофизических работ проводит работы по перфорации только техникой своего управления, а при перфорации гидропескоструйными перфораторами в обязанности Тампонажного управления входит только доставка техники на скважину и проведение самого процесса перфорации. Все подготовительные работы выполняются до прибытия техники Тампонажного управления. Также следует отметить что при ГПП количество отверстий на 1 м, значительно меньше, чем при кумулятивной перфорации. Как следует из таблицы 9 значительную часть затрат при этом занимают именно стоимость зарядов.

Вследствие всего вышеизложенного, можно сделать вывод, что перфорация гидропескоструйными аппаратами не будет значительно отличаться в затратах от перфорации кумулятивными перфораторами. Из опыта прошлых лет общеизвестно, что затраты на гидропескоструйную перфорацию превышает обычно затраты на остальные виды перфорации, однако в каждом случае эта сугубо индивидуальная сумма.

Заключение

Разработан дипломный проект на тему «Обоснование вскрытия продуктивного пласта путем ГПП». Подробно описаны геологические особенности месторождения, представлена технология ГПП и меры безопасности, которые необходимо соблюдать при проведении операции.

Подводя итог работы, можно сделать следующие выводы.

При перфорации, как гидропескоструйной, так и кумулятивной, происходит воздействие на цементный камень и имеется вероятность образования трещин в цементном камне за колонной. Как показал анализ по двенадцати скважинам с заколонными перетоками, в десяти из них вторичное вскрытие производилось кумулятивной перфорацией. В связи с этим, рекомендуется вскрытие пластов методом гидропескоструйной перфорации с использованием калиброванного песка и рабочей жидкости, не снижающей фильтрационную характеристику призабойной зоны и не вызывающей набухание глин.

При точечной перфорации методом гидропескоструйной перфорации в канале возникают дополнительные гидравлические сопротивления, для преодоления которых затрачивается часть энергии струи. Внутри перфорационного канала возникает избыточное давление. Для предотвращения этого негативного явления предлагалось увеличить площадь отверстия в обсадной колонне. Размер отверстия можно увеличить путем создания щелей или вспомогательного отверстия для оттока рабочей жидкости выходящей из канала. Предложенный метод гидропескоструйной перфорации с вертикальным надрезом решает эту задачу. Для повышения качества вскрытия пласта при проведении ГПП необходимо применять калиброванный песок и специальные жидкости.

С экономической точки зрения следует отметить, что гидропескоструйный метод не является самым «дешевым» методом. Затраты на проведение процесса ГПП структурным подразделением РУП ПО «Белоруснефть» Тампонажное управление, составили 7 042 407,04 усл. ед. На проведение процесса кумулятивной перфорации на той же скважине было затрачено 14 011 947 усл. ед.

1.   Абдулин Ф.С. Добыча нефти и газа. - М.: Недра, 1983. - 256 с.

2.       Амиян В.А., Васильева Н.П. Вскрытие и освоение нефтегазовых пластов. - М.: Недра, 1972. - 336 с.

.         Амиян В.А., Амиян А.В., Васильева Н.П. Вскрытие и освоение нефтегазовых пластов. 2-е изд., перераб. и доп.-М.: Недра, 1980. - 380 с.

.         Басарыгин Ю.М., Макаренко П.П., Мавромати В.Д. Ремонт газовых скважин. - М.: ОАО «Издательство «Недра», 1998. - 271 с.

.         Вицени Е.М. Кумулятивные перфораторы, применяемые в нефтяных и газовых скважинах. 2-е изд., перераб. - М.: Недра, 1971. - 144 с.

6.   Волкова Л.М. Средства индивидуальной защиты для работников газовой и нефтяной промышленности. - М.: Недра, 1984. - 156 с.

.     Григорян Н.Г., Пометун Д.Е., Горбенко Л.А., Ловля С.А., Каплан Б.Л. Прострелочные и взрывные работы в скважинах. М.: Гостоптехиздат, 1959. - 354 с.

8.       Григорян А.М. Руководство по вскрытию нефтеносных пластов многозабойными скважинами. Изд-во «Советская Кубань», Краснодар, 1958.

.         Демьянова Е.А. Физико-химические основы применения поверхностно активных промывочных жидкостей для вскрытия пласта. Гостоптехиздат, 1963.

10. Куцын П.В. Охрана труда в нефтяной и газовой промышленности. Учебник для техникумов. - М.: Недра, 1987. - 427 с.

.     Мирзаджанзаде А.Х., Аметов И.М., Хасаев А.М., Гусев В.И. Технология и техника добычи нефти. - М.: Недра, 1986. - 382 с.

12.     Мовсумов А.А., Кязимов Э.А., Шейхи Ф.А. Изменение режима перфорации при заканчивании скважин для предотвращения водо- и пескопроявлений // Строительство нефтяных и газовых скважин на суше и на море: Научно-технический журнал. - Москва, 1999 №7-8 - С 41-43.

.         Махмудбеков Э.А., Вольнов А.И., Интенсификация добычи нефти. М.: «Недра», 1975, 264 с.

.         Овнатанов Г.Т. Вскрытие и обработка пласта. - М.: Недра, 1970. - 312 с.

.         Петров Н.А., Есипенко А.И. Технологические жидкости для гидропескоструйной перфорации // Строительство нефтяных и газовых скважин на суше и на море: Научно-технический журнал. - Москва, 1994 №3 - С 33-35.

.         Харрис М.Х. Проблемы перфорации скважин // Инженер-нефтяник: Научно-технический журнал. - Москва, 1966, №11 - С 17-18.

.         Юрченко А.А. Об использовании отечественных кварцевых песков для вскрытия пласта гидропескоструйной перфорацией // Строительство нефтяных и газовых скважин на суше и на море: Научно-технический журнал. - Москва, 1998 №12 - С 13-15.

.         СТП 39-22-2002 «Проведение гидропескоструйной перфорации». Гомель: БелНИПИнефть, 2002.

19. Инструкция по охране труда при проведении гидропескоструйной перфорации пласта для работников Тампонажного управления №27 - К. - Речица, 2001.

20.     Поиски и освоение нефтяных ресурсов Республики Беларусь: Сборник научных трудов. - Вып. 3. - Гомель: БелНИПИнефть, 1999. - 370 с.

.         Оформление технической документации: Практическое руководство к дипломному проектированию для студентов специальности 51.02.02 «Разработка и эксплуатация нефтяных и газовых месторождений»/Авт.-сост.; А.В. Захаров, Л.Ф. Дробышевская. - Гомель: ГГТУ им. П.О. Сухого, 2004. - 24 с.

Похожие работы на - Обоснование вскрытия продуктивного пласта путем ГПП

 

Не нашли материал для своей работы?
Поможем написать уникальную работу
Без плагиата!
Без нейросетей!