Разработка технико-экономического обоснования строительства атомной электростанции в Казахстане
Введение
АО «Таразэнергоцентр» создано 2004 году путем
выделения из состава ОАО «Жамбылский энергокомбинат».
История комбината начинается с 3 июня 1963 года.
В этот день была введена в эксплуатацию ТЭЦ-4. На 1 января 1964 года мощность
станции составила 50 МВт, а паропроизводительность 4800 тонн/час. Параллельно
велось строительство комплекса районной котельной РК-4, а также строительство и
реконструкция тепловых магистралей.
Районная котельная РК-4 является самостоятельным
структурным подразделением предприятия ОАО «Жамбылский энергокомбинат». В
административном отношении РК-4 починается Президенту АО «Таразэнергоцентр», а
в производственно-технической деятельности - Вице-Президенту предприятия.
Районная котельная предназначена для
теплоснабжения жилой застройки города Тараз. Теплоносителем являются перегретая
вода с температурой 150-170 0С.
АО «ТЭЦ» для города Тараз вырабатывает и
реализует тепловую и электрическую энергию.
В своей деятельности РК-4 руководствуется
действующими Правилами технической эксплуатации электрических станции и сетей,
правилами техники безопасности, правилами взрыво-пожаробезопасности
Гостехнадзора РК, руководящими указаниями по организации работы с персоналом на
энергических предприятиях и организациях и другими руководящими и нормативно-техническими
документами Минэнерго РК, руководства предприятия, действующим
законодательством.
За РК-4 закреплено следующее оборудование,
здания и сооружения:
водогрейные котлы КРГМ-100-150,
паровые котлы ДЕ-10-13,
дымовая труба,
газопровод,
баки-аккумуляторы емк. 5000 м3,
пункт учета тепла,
насосная станция оборотного водоснабжения,
камера задвижек.
Основой деятельности РК-4 являются годовые и
месячные планы, утвержденные руководством предприятия.
Современные котельные установки оборудуются весьма
сложными котлоагрегатами, оснащенными контрольно-измерительной аппаратурой, а
также средствами автоматики, дистанционного управления и контроля.
Надежная и экономичная работа таких котельных
агрегатов в значительной степени зависит от подготовки и квалификации
обслуживаемого электроперсонала.
По уровню автоматизации теплоэнергетика должна
занимать одно из ведущих мест среди отраслей промышленности, т. к. работа
теплоэнерготических установок характеризуется непрерывностью протекающих в них
процессов. При этом в любой момент времени выработка тепловой энергии должна
соответствовать потреблению (нагрузке). Поэтому современные котельные являются
высокоавтоматизированными установками.
Учитывая перспективы развития экономики
Казахстана в целом и специфику южного региона в частности, а также
необходимость опережающего роста энерговооруженности отмеченных в послании
Президента народу Казахстана Новый Казахстан в Новом мире необходимо:
сбалансировано решать проблему распределения
электроэнергии между энергоизбыточными и энергодефицитными регионами;
последовательно модернизировать
электроэнергетическую отрасль;
осуществить разработку технико-экономического
обоснования строительство атомной электростанции в Казахстане.
1. Общая часть
.1 Назначение вспомогательных механизмов
водогрейных котлов котельной
В котельном цехе на РК-4 на
водогрейных котлах КВГМ-100-150 0С установлен дымосос ДН-22
2-0,62 и
дутьевой вентилятор ВДН-20.
Центробежные дымососы двустороннего
всасывания ДН-22
2-0,62
предназначены для отсасывания дымовых газов из топок стационарных паровых и
водогрейных котлов.
Дымососами комплектуются
пылеугольные котлы с уравновешенной тягой паропроизводительностью 320-480 т/ч,
газомазутные котлы той же производительности, а такие пылеугольные и
газомазутные водогрейные котлы теплопроизводительностью 100-180 ккал/ч.
Основными узлами дымососов являются:
рабочее колесо, ходовая часть, улитка, всасывающая воронка, всасывающие карманы
и осевые направляющие аппараты с общим приводом.
Механизмы и установок отсоса газов
из котлов котельной или дымососы служат:
. Непосредственно для отсоса газов
из котлов в газоводы, а затем в трубу.
. Для создания разряжения под
верхней крышкой топки (это делается, для того чтобы газы, которые образуется
при сгорании топлива, в топке котла не могли выйти в помещение котельной через
не плотности в уплотнениях или повреждениях в сменах котла образующихся при
длительной его эксплуатации). В котле стоят даже датчики, регистрирующие
давление под верхней крышкой котла. Когда она равняется атмосферному давлению,
то через несколько минут (обычно 3-5) срабатывает реле на отключение котла.
Центробежные вентиляторы
одностороннего всасывания предназначены для подачи воздуха, нагретого в
воздухоподогревателях, в топки стационарных котлов, а также для рециркуляции
нагретого воздуха в воздушном тракте котлов.
Вентиляторами комплектуются
пылеугольные и газомазутные котлы с уравновешенной тягой различной
производительности.
Допускается применение вентилятор в
технологических установках различных отраслей народного хозяйства для
перемещения чистого воздуха и неагрессивных незапыленных сред с температурой
200-4000С.
Основными узлами вентилятор являются
рабочее колесо, улитка, всасывающий патрубок, осевой направляющий аппарат и
рама ходовой части.
1.2 Описание технологического цикла с
использованием механизмов отсоса газов из котлов котельной
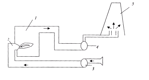
Рис. 1.
- котел.
- горелки.
- вентилятор дутьевой.
- дымосос.
- труба.
Описание технологического процесса.
Вентилятор засасывает воздух летом из помещении
котельной, чтобы прохладный воздух с улицы заходила в котельную, а зимой с
улицы, чтобы в котельной не создавалось разрежение и, опять таки, холодный
воздух не засасывался с улицы его подает в воздухопровод, а затем этот воздух
распределяется по горелкам и подается в котел смешанным с топливом и сжигается
в топке котла. Затем продукты сгорания, дым и газ, а также избыточный воздух
через газопроводы отсасываются дымососом и направляются в трубу.
.3 Системы теплоснабжения и виды тепловой
нагрузки
Любая система теплоснабжения призвана обеспечить
промышленные предприятия, жилые и общественные здания теплотой заданных
параметров и в требуемом количестве.
С развитием массового градостроительства на
основе серийных многоэтажных зданий в экономических условиях Казахстана
технико-экономические исследования определили целесообразность отказа от
печного отопления, а также индивидуальных теплоисточников - местных котельных в
отдельных домах. Каждое здание стало как бы единицей потребителя теплоты,
которое получает теплоту от центрального теплоисточника. Теплоноситель (горячая
вода или, реже, пар) транспортируется в отопительные системы потребителей по
системе тепловых сетей, состоящих из трубопроводов и специальных установок
(насосных станций, распределительных тепловых пунктов, узлов регулирования и
др.).
В современных условиях пар в качестве
теплоносителя сохранился в основном для технологических нужд предприятий и в
отдельных случаях (попутно) для отопления производственных зданий или
помещений.
Практически стало нормой использование нагретой
воды в качестве теплоносителя в системах отопления, вентиляции,
(кондиционирования воздуха) и горячего водоснабжения для технологических целей,
ванн, душевых и кухонь.
Системы теплоснабжения делятся на
децентрализованные и централизованные.
В небольших населенных пунктах и в отдельных
районах городов, преимущественно с индивидуальной застройкой одноэтажными
домами, находят применение системы децентрализованного теплоснабжения (СДЦТ), в
которых теплоисточники и теплоприемники потребителей совмещены в одном
помещении, или теплоисточники вплотную пристроены к отапливаемому зданию, реже
- размещены вблизи от отапливаемого здания.
СДЦТ разделяются на два типа:
· Индивидуальные - участок цеха,
комната или квартира обеспечиваются теплотой от отдельного теплоисточника (в
том числе, от печей);
· Местные - на каждое здание имеется
свой теплоисточник (так называемое центральное отопление зданий).
В городах и поселках городского типа (п.г.т.) с
многоэтажной застройкой сконцентрированной в жилые массивы, общественные
центры, промузлы (так застраиваются в подавляющем большинстве города и п.г.т. в
Казахстане) получили развитие системы централизованного теплоснабжения (СЦТ).
СЦТ имеют разные степени централизации:
· групповая - теплоснабжение группы
зданий;
· районная - теплоснабжение района
города;
· городская - теплоснабжение
нескольких районов;
· межгородская - теплоснабжение
нескольких городов. и, п.
г. т.
Выработка теплоты в СЦТ производится на отдельно
стоящих теплоисточниках, от которых теплоноситель транспортируется по
трубопроводной системе (тепловой сети) к теплоприемникам в обслуживаемых
зданиях или к распределительным тепловым пунктам.
Системы теплоснабжения производят и
транспортируют теплоту промышленным предприятиям, в здания и сооружения
общественного назначения и жилье. Тепловые нагрузки подразделяются на:
· сезонные;
· круглогодичные.
Изменения сезонной нагрузки зависят в первую
очередь от климатических условий, из которых основную роль играет температура
наружного воздуха. К сезонной тепловой нагрузке относятся отопление, вентиляция
и кондиционирование воздуха. Отопление и вентиляция - это зимние тепловые
нагрузки. Кондиционирование воздуха применяется летом, для чего требуется
искусственный холод, который может производиться холодильными машинами
абсорбционного типа. Таким машинам для холода требуется теплота.
Горячее водоснабжение и технологические тепловые
нагрузки (исключая работу сезонных предприятий, например, сахарных заводов)
относятся к круглогодичным.
Технологические нагрузки и горячее водоснабжение
имеют незначительную зависимость от температуры наружного воздуха. Эти нагрузки
обычно имеют неравномерный характер в разрезе суток, а в разрезе года
изменяются от зимы к лету. Зимние нагрузки обычно выше летних вследствие более
низкой температуры исходной водопроводной воды и потребляемого сырья,
увеличенных тепловых потерь.
Определение величин теплопотребления - одна из
основных задач при разработке проектов систем централизованного теплоснабжения
и последующих режимов эксплуатации. Величину теплопотребления, отнесенную к
одному часу, называют тепловой нагрузкой. В Казахстане тепловые нагрузки
принято измерять в Гкал/ч. Расчетные величины максимальной часовой тепловой
нагрузки служат критерием оценки требуемой тепловой мощности теплоисточников,
измеряемой в тех же единицах.
Количество теплоты потребляемой за год называют
годовым теплопотреблением. Расчетная величина годового теплопотребления
определяется как сумма теплопотребления за отопительный и неотопительный
периоды и определяется в Гкал/год. Часовые и годовые расходы теплоты по
отдельным видам (отопление, вентиляция, горячее водоснабжение и др.) могут быть
рассчитаны по формулам, приведенным в специальной технической и нормативной
литературе. По действующим нормам продолжительность отопительного периода
определяется по числу дней с устойчивой среднесуточной температурой +8 0С
и ниже. Эта температура определяет начало и конец отопительного периода.
Однако, современные конструкции зданий не позволяют оставлять их без отопления
в течение продолжительного времени при наружной температуре ниже +12 0С,
так как это приводит к снижению внутренней температуры до величин, при которых
возникает дискомфорт для населения.
.4 Принципиальная тепловая схема водогрейной
котельной
Пар и нагретая вода требуемых параметров
(давления и температуры) вырабатываются обычно в котельных или на
теплоэлектроцентралях ТЭЦ.
Котельные - предприятия, основное теплопроизводящее
оборудование, которых составляют паровые и (или) водогрейные котлы, работающие
на органическом топливе (угле, газе, мазуте). Паровые котлы вырабатывают пар,
который может направляться непосредственно на технологические нужды
обслуживаемых предприятий. При этом его параметры при необходимости могут
корректироваться (в сторону понижения) вспомогательным оборудованием -
редукционно-охладительными установками (РОУ), устанавливаемыми, как правило, на
теплоисточнике.
Если котельная с паровыми котлоагрегатами должна
обслуживать отопительные системы, в которых теплоносителем является вода, то в
котельных устанавливаются кроме РОУ пароводяные теплообменники (обычно
называемые сетевыми подогревателями или, что тоже, сетевыми бойлерами), в
которых пар от котлов, доведенный до требуемых параметров с помощью РОУ, отдает
свою теплоту сетевой воде. Сетевая вода - это вода, которая циркулирует в
тепловых сетях. Котельные с паровыми котлами применяются в основном в промузлах
или в городских районах, где есть предприятия с потребностью в паре для
технологических нужд. Чаще всего в котельных применяются котлы
паропроизводительностью 10, 20, 50 и 75 т/ч на давление 1,3 и 3,9 МПа.
Для жилых районов и предприятий, не имеющих
потребности в паре, но требующих отопления, строятся котельные, основным
оборудованием которых являются водогрейные котлы. Сетевая вода нагревается до
требуемой температуры непосредственно в этих котлах. Такие котельные (при
прочих равных условиях) имеют меньшую стоимость и проще в эксплуатации. В относительно
крупных котельных широко применяются водогрейные котлы производительностью 30,
50 и 100 Гкал/ч, позволяющие нагревать сетевую воду до 150 0С.
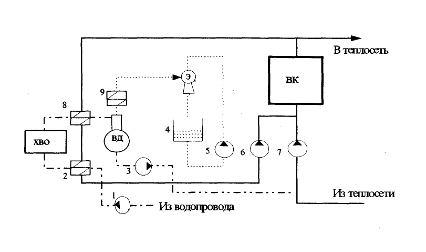
Рис. 2.
1 - насосы сырой воды.
- подогреватель сырой воды.
- подпиточные насосы.
- расходный бак эжектора.
- насосы эжекторные.
- насосы рециркуляционные.
- насосы сетевые.
- подогреватель химически очищенной воды.
- охладитель выпара.
ВК - водогрейные котлы.
ХВО - химводоочистка.
ВД - вакуумный деаэратор.
Э - водоструйный эжектор.
.5 Категория электроприемников и обеспечение
надежности электроснабжения вспомогательных механизмов котельной
В отношении обеспечения надежности
электроснабжения электрические приемники делятся на три категории:
. Электроприемники первой категории:
электроприемники перерыв в электроснабжении, которых может повлечь за собой
опасность для жизни людей, значительный ущерб народному хозяйству, повреждения
дорогостоящего оборудования, расстройство сложного технологического процесса.
. Электроприемники второй категории:
электроприемники перерыв в электроснабжении которых, приводит к массовому
недоотпуску продукции, массовым простоям рабочих, механизмов и промышленного
транспорта.
. Электроприемники третей категории:
электроприемники неподходящие под определения первой и второй категории.
Так как в работе котельной не влечет за собой
человеческих жертв, поломки технологического оборудования,
то районная котельная не подходит под потребителя первой категории. Но перерыв
в электроснабжении влияют на выход продукции (пара и горячей воды) и
простаивают рабочие, то значит, РК-4 относится ко второй категории
электроприемников.
Для обеспечения надежности электроснабжения
механизмы отсоса газов из котлов котельной рекомендуется занижать от двух
независимых источников питания. Для электроприемников второй категории, при
нарушении электроснабжения из одного источника питания допустимы перерывы в
электроснабжении на время необходимое для включения резерва действиями
дежурного персонала. Допускается питания по одной кабельной линии двумя
кабелями, присоединенными к одному общему
2. Специальная часть
.1 Требования к электроприводу вспомогательных
механизмов котельной
Дымососы и вентиляторы занимают среди
турбомеханизмов 2 место после насосов по распространению в промышленности.
Дымососы используются для отсоса газов из котлов котельных и созданию тяги при
горении топлива. Крупные дымососы большей мощности имеют обычно невысокую
частоту вращения 600-750 об/мин. Дымососы в отличие от других турбомеханизмов
всегда работают на сеть без противодавления, вследствие чего зависимость
момента статического сопротивления на валу приводного двигателя от частоты
вращения носит квадратичный характер. А подводимая к дымососу мощность без
учета потерь на трение в подшипниках пропорционально кубу скорости. Дымососы
разделяют на центробежные и осевые.
В настоящее время для привода крупных дымососов
применяются асинхронные двигатели общепромышленного использования. Дымососы
малой мощности, ниже 250 кВт оснащаются, как правило, асинхронными двигателями
с короткозамкнутым ротором. Дымососы являются механизмами с режимом питательной
нагрузки с числом часов работы в году. Нагрузка на валу приводного двигателя
спокойная перегрузок не возникает. Частота вращения колеса для крупных машин не
превышает 750 об/мин. С уменьшением мощности дымососа их номинальная частота
вращения возрастает до 1500-3000 об/мин.
Дымососы являются механизмами, обладающими
высоким моментам инерции. Для крупных дымососов достаточно целесообразно
применения регулируемого электропривода там, где нужно регулировать скорость
вращения дымососа. Нагрузка на валу двигателя носит чисто вентиляторный
характер, то есть статический момент сопротивления на валу двигателя
пропорционален квадрату скорости.
Пуск дымососа может производится,
как при разгруженной машине, так и при нормальной работе на сеть. В первом
случае механический момент при пуске равен 0,4 от номинального,
а
во втором номинальному.
При пуске мощных вентиляторов с большим
диаметром рабочего колеса обычно требуется ограничения ускорений при пуске во
избежание появлении чрезмерных динамических напряжений рабочего колеса.
.2 Расчет и выбор электродвигателей для
вспомогательных механизмов
. Вспомогательные механизмы котлов - это
дымососы и вентиляторы.
Вентиляторы предназначены для подачи воздуха в
топки водогрейных котлов, а дымососы - для отсоса в дымовые трубы продуктов
сгорания.
Вентиляторы могут работать при температуре
перемещаемого воздуха не ниже минус 30 0С.
Эксплуатация дымососов допускается при температуре
перемещаемых газов не ниже плюс 250 0С.
Вентиляторы могут применяться в качестве
дымососов на газомазутных котлах.
Технические данные дымососа ДН-22
2-0,62:
Производительность Q=13100 м3/час.
Развиваемое давление
=3236 Па.
КПД
84 %
Частота вращения
=750 об/мин.
Расчетная мощность двигателя
дымососа, кВт
=
(2.1)
где
- коэффициент запаса по мощности,
=1,1-1,15.
Производительность дымососа Q имеет в
формуле размерность в м3/с, поэтому Q=
м3/с.
=
кВт.
По справочнику [7] выбираем
трехфазный асинхронный электродвигатель с короткозамкнутым ротором серии А4
напряжением 6000 В:
=400 кВт,
=750 об/мин,
S=1,4 %, I=50 A,
=93,8 %, cos
=0,82,
Проверяем условие выбора по мощности
Условие выполняется
Технические данные вентилятора
ВДН-20:
Производительность Q=13800 м3/час.
Развиваемое давление
=4903 Па.
КПД
65 %
Частота вращения
=1000
об/мин.
Расчетная мощность двигателя
вентилятора, кВт
=
(2.2)
где
- коэффициент запаса по мощности,
=1,1-1,15.
Производительность вентилятора
имеет в
формуле размерность в м3/с, поэтому
=
м3/с.
=
кВт.
По справочнику [7] выбираем
трехфазный асинхронный электродвигатель с короткозамкнутым ротором серии А4
напряжением 6000 В:
=400 кВт,
=1000 об/мин,
S=1,3 %, I=47,5 A,
=94 %, cos
=0,86,
Проверяем условие выбора по мощности
Условие выполняется.
. Выбор скорости электродвигателей.
Выбор скорости электродвигателя для
дымососа водогрейного котла ДН-22
2-0,62.
В связи с чем, что механизм имеет
750 об/мин и по конструкции он жестко связан с электродвигателем, то выбираем
электродвигатель со скоростью вращения 750 об/мин. Иначе, если скорость
вращения электродвигателя будет другим, то изменятся данные дымососа. При
повышении оборотов электродвигатель может не потянуть электрооборудования, так
как при повышении оборотов электродвигателя снижается его мощность, или его
испортить.
Выбор скорости электродвигателя для
дутьевого вентилятора ВДН-20.
По конструкции электродвигатель
также как и в предыдущем случае, тесно связан с механизмом и механизм имеет
1000 об/мин. То мы выбираем электродвигатель с частотой вращения 1000 об/мин.
Все обоснования нежелательности выбора электродвигателя с другой скоростью
приведены выше.
. Выбор электродвигателей по роду
тока.
Для большей части современных
производственных механизмов применяется привод переменного трехфазного тока.
Трехфазный ток легко генерируется, распределяется и преобразовывается. Питание
электроприводов переменного тока происходит от общей сети частотой тока 50 Гц
от которой получают питание, как правило, все современные промышленные
предприятия.
Наиболее простыми в обслуживании и
устройству являются асинхронные двигатели с короткозамкнутым ротором. При
мощностях более 100 кВт этот вид двигателя является основным.
Более сложным и дорогим является
асинхронный двигатель с фазным ротором. Их применяют в тех случаях, когда нужно
регулировать скорость или пусковой момент.
Синхронные двигатели являются
дорогостоящими и для питания обмоток возбуждения требуется постоянный ток.
На основе вышеизложенного мы
выбираем электродвигатели асинхронные с короткозамкнутым ротором, так как
нам не нужно регулировать скорость вращения, осуществлять реверс, регулировать
пусковой момент и т. д.
. Выбор питающего напряжения.
Питание электродвигателей
переменного тока осуществляется напряжением до 1000 В: 127/220 В, 380/660 В,
380/220 В и напряжением выше 1000 В: 3 кВ, 6 кВ, 10 кВ.
На электродвигатель мощностью до 500
кВт выбираем напряжение до 1000 В.
Сети постоянного тока выполняются
обычно на напряжение 110 В и 220 В. для мощных электроприводов с отдельными
преобразователями применяются напряжение также 440 В и 600 В. для
электродвигателя системы генератор-двигатель, где нет необходимости
придерживаться стандартного напряжения выбирают напряжение наиболее удобное и
экономичное для данного случая, обычно в пределах до 600 В.
Из всех вариантов нам подходит на
электродвигатель дымососа котла ДН-22
2-0,62 напряжение переменного тока 6
кВ, так как мощность нашего электродвигателя равна 400 кВт, а значить больше 50
кВт. А на электродвигатель вентилятор ВД-20 подходит напряжение переменного
тока 6 кВ, так как нам электродвигатель мощностью 400 кВт, а значить больше 50
кВт.
. Выбор электродвигателей по
конструктивному исполнению.
Выбор конструктивного исполнения
электродвигателя производится с учетом окружающей его среды с целью защиты его
от вредных воздействий. А также защиты среды от возможного искрообразования. На
щетках и кольцах электродвигателя. Согласно принятой классификации по способу
защиты от окружающей среды электродвигатели подразделяются на основные группы:
1. Открытые. 2. Защищенные. 3. Закрытые.
Открытые являются электродвигатели,
у которых нет защиты от случайных прикосновений или попадания в него
посторонних предметов. Поэтому такие электродвигатели ставят в сухих не пыльных
не пожароопасных помещениях.
Защитными являются электродвигатели,
которые защищены от прикосновения к валу посторонних предметов. От попадания
пыли электродвигатель не защищен. Также электродвигатели устанавливают в
нормальных помещениях, а при наличии защиты от грозы даже на открытом воздухе,
но не в загрязненных пыльных помещениях. Изоляция для электродвигателей
применяется повышенной водостойкости.
Закрытые электродвигатели защищены
от прикосновения и от пыли. В ряде случаев такие двигатели снабжены независимой
системой охлаждения, для создания лучших условий охлаждения.
Существуют еще взрывобезопасные
двигатели.
На основании выше изложенного мы
выбираем для своего электрооборудования (защищенные) электродвигатели закрытого
типа, так как в помещении пыльная и жаркая среда.
. Выбор электродвигателей по способу
присоединения к производственному механизму.
Большое значение при конструировании
электропривода имеет способ соединения электродвигателя с проектируемым
механизмом. Непосредственное присоединение обычно не осуществляется, так как
электродвигатель имеет значительно больше скорости вращения, чем механизмы.
Тихоходные механизмы имеют больше габариты и большую стоимость, чем
быстроходные. Решение о выборе того или иного варианта присоединения производится
на основании сопоставления возможных комбинаций.
В первый случае редуктор ставшая
более сложным и потери внедренные значительные, хотя электродвигатель имеет
большую скорость вращения и исполнения его выгоднее, чем электродвигателя с
более низкой частотой вращения. В другом случае менее громоздкая схема
кинематическая в сочетании с тихоходным двигателем невыгодна.
Каждой мощности соответствует
определенная скорость, при которой двигатель наиболее экономичен. Но с другой
стороны применение именно этого электродвигателя может быть связано с
необходимостью ряда передач, т.е. усложнением кинематической схемы и изменением
затрат энергии.
Обычно двигатели с большей мощностью
тихоходные, мощность у проектируемого нами механизма высокая, следовательно, редуктор
должен быть большой и мощный.
2.3 Расчет и построение механических
характеристик электродвигателей вспомогательных механизмов
Зависимость момента от скольжения М=ƒ(S), при 
и постоянных параметрах схемы
замещения называется механической характеристикой асинхронного
электродвигателя.
Построение механической
характеристики асинхронного электродвигателя осуществляем из уравнения
упрощенного выражения механической характеристики асинхронного
электродвигателя,
. (2.3)
В основу этой формулы положено
допущение, что активное сопротивление обмоток статора асинхронного
электродвигателя R1=0.
Критическое скольжение определяем по
формуле
Sk=S(
). (2.4)
Расчет механической характеристики
намного упрощается, если его вести в относительных единицах,
М*=
(2.5)
- формула Клосса. (2.6)
Для электродвигателя дымососа серии А4
определяем номинальную частоту вращения.
(1 - S) = 750 (1 -
0,014) = 740 об/мин.
(2.7)
Определяем номинальную угловую
скорость и номинальный момент:
рад/с.; (2.8)
Н
. (2.9)
Определяем критический момент
асинхронного двигателя
=
Н
. (2.10)
Определяем критическое скольжение
асинхронного двигателя, принимая в ней знак «+»,
Sкр.=Sном.(
)=0,014(1,9+
)=0,049.
(2.11)
Задаваясь рядом значений S от 0 до 1,
определяем соответствующие значения момента:
S=0, M*0=
=Sн.,
M*н.=
=Sкр.,
M*кр.=
=0,1, M*0,1=
=0,2, M*0,2=
=0,3, M*0,3=
=0,4, M*0,4=
=0,5, M*0,5=
=0,6, M*0,6=
=0,7, M*0,7=
=0,8, M*0,8=
=0,9, M*0,9=
=1,0, M*1,0=
Результаты расчета сводим в таблицу
1 и строим его график:
Таблица 1.
|
S
|
0
|
0,014
|
0,049
|
0,1
|
0,2
|
0,3
|
0,4
|
0,5
|
0,6
|
0,7
|
0,8
|
1,0
|
|
M*
|
0
|
0,53
|
1
|
0,79
|
0,46
|
0,32
|
0,24
|
0,19
|
0,16
|
0,14
|
0,12
|
0,09
|
Рис. 3.
Для электродвигателя дутьевого вентилятора серии
А4 определяем номинальную частоту вращения
(1 - S) = 1000 (1
- 0,013) = 987 об/мин. (2.12)
Определяем номинальную угловую
скорость и номинальный момент:
рад/с.; (2.13)
Н
. (2.14)
Определяем критический момент
асинхронного двигателя:
=
Н
. (2.15)
Определяем критическое скольжение
асинхронного двигателя, принимая в ней знак «+»,
Sкр.=Sном.(
)=0,013(2+
)=0,048.
(2.16)
Задаваясь рядом значений S от 0 до 1,
определяем соответствующие значения момента:
S=0, M*0=
=Sн.,
M*н.=
=Sкр.,
M*кр.=
=0,1, M*0,1=
=0,2, M*0,2=
=0,3, M*0,3=
=0,4, M*0,4=
=0,5, M*0,5=
=0,6, M*0,6=
=0,7, M*0,7=
=0,8, M*0,8=
=0,9, M*0,9=
=1,0, M*1,0=
Результаты расчета сводим в таблицу
2 и строим его график:
Таблица 2.
|
S00,0130,0430,10,20,30,40,50,60,70,81,0
|
|
|
|
|
|
|
|
|
|
|
|
|
|
M*
|
0
|
0,5
|
1
|
0,78
|
0,45
|
0,31
|
0,23
|
0,19
|
0,16
|
0,13
|
0,11
|
0,09
|
2.4 Выбор электрической схемы управления
электродвигателями, защиты и сигнализации вспомогательных механизмов котельной
Дымососы ДН-22 х 2-0,62
При повороте ключи SA
1 положение «Вкл» запитывается катушка КМ и замыкает контакты КМ, которые
подают напряжение на катушку соленоида включения выключателя. При этом на
пульте включается лампа HLK
сигнализирующая о том, что выключатель включен.
Отключить двигатель дымососа можно ключом,
кнопкой отключения, которая находится, около дымососа (она нужна для того,
чтобы отключить дымосос не с пульта, а на месте).
Рис. 4.
У электродвигателя дымососа ДН-22
2-0,62
существует следующие виды защит: токовая отсечка и защита от перегрузки, защита
от замыканий на землю, защита минимального напряжения. При повышении тока
установки срабатывает реле 1КА и замыкает контакт 1КА, который зачитывает
катушку 1КН которая замыкает контакт 1КН и на пульте горит белая лампа, которая
сигнализирует о том, что выпал блинкер и автомат отключается. Далее напряжения
подается на катушки YAT, которая действует на отключение
выключателя. После отключения выключателя загорается лампа HLЗ, которая
сигнализирует о том, что выключатель выключен.
При замыкании фазы на землю
появляется напряжение на трансформаторе тока и замыкается реле КА и замыкается
контакт КА и запитывает катушку 4КН, которая включает контакт 4КН и включает
световую и звуковую сигнализацию на пульте котельной.
При исчезновении питания в ячейке
катушка KV отпадает и
размыкает контакт KV, который замыкает батарею
конденсаторов, которые своим остаточным напряжением отключают выключатель.
Вентиляторы ВДН-20
При повороте ключа 1SA1 в
положение «Вкл» запитывается катушка реле KV1 и замыкает
контакт KV1 и включает
тепловое реле КК и электромагнитное реле КМ. При этом зажигается на пульте
лампа HLK.
При срабатывании защиты замыкается
контакт KV1 действующий
на сигнал световой HL3 и размыкается контакт KV1
действующий на звуковой сигнал, а также на отключение дутьевого вентилятора.
При аварийном отключении 1 двигателя
включается АВР и 2 двигатель.
При останове 1 двигателя
размыкается, контакты реле 1КМ с задержкой времени 0,1-0,2 сек и за это время
импульс проходит к реле KV3 оно включает 2 двигатель.
После этого срабатывает световая сигнализация и следящий за пультом персонал
должен повернуть ключ 2SA1 в противоположное положение
и выяснить причину отключения двигателя дымососа.
Выбор электрических принципиальных
схем я произвожу на основании того, что они являются типовыми и разработанными
проектными институтами. Значит, они должны быть и являются надежными и дешевыми
в исполнении и эксплуатации.
2.5 Выбор аппаратуры управления
электродвигателями, защиты и сигнализации вспомогательных механизмов котельной
Выбираем аппаратуры по расчетному току,
пусковому току и номинальному току.
1. Выбор аппаратуры для
электродвигателя дымососа ДН-22
2-0,62
Определяем расчетный ток
электродвигателя.
А. (2.17)
условия выбора:
Iн.а.≥ Iн.;
Iсигн.сраб.≥ Iпуск.,
где Iн.а.
- номинальный ток аппаратуры;
Iн.
- номинальный ток электродвигателя;
Iсигн.сраб.
- значение тока сигнального срабатывания;
Iпуск
- пусковой ток электродвигателя.
Определяем пусковой ток:
IП.=(
)
4,8
А. (2.18)
По этому току выбираем аппаратуры.
Выбираем для максимального
выключателя ячейку. А так как у нас на схеме обозначено, что масляник с электромагнитным
приводом, то выбираем ячейку КРУ с масляником с электромагнитным приводом.
Ячейка тип КЭ-6 с масляником ВЭВ -
630/16.
Контактор КТП - 6000
Реле тока РТ-40/0,2 и 84/1
Реле промежуточное РП - 23
Реле времени РЭВ - 818
Реле указательное РУ - 21
Резистор ПЭ - 50
Лампы АС - 12
Трансформаторы тока ТВЛМ - 6.
Блок конденсаторов БК - 402; 80 мкФ;
400 В
Реле двухпозиционное РП - 8.
. Выбор аппаратуры для
электродвигателя дутьевого вентилятора ВДН-20 производится аналогично по тем же
формулам, что и для дымососа ДН-22
2-0,62.
Определяем расчетный ток
электродвигателя.
А. (2.19)
условия выбора:
Iн.а.≥ Iн.;
Iсигн.сраб.≥ Iпуск.,
где Iн.а. -
номинальный ток аппаратуры;
Iн. - номинальный
ток электродвигателя;
Iсигн.сраб. - значение
тока сигнального срабатывания;
Iпуск - пусковой
ток электродвигателя.
Определяем пусковой ток
электродвигателя:
IП.=(
)
5,3
А. (2.20)
По этому току выбираем аппаратуры.
Реле времени РЭВ - 818
Реле тока РТ-40/2
Блок конденсаторов БК - 402
Кнопка управления КЕ - 011
Автоматический выключатель АП50 -
2МТ.
2.6 Расчет и выбор проводов и кабелей для
электродвигателей вспомогательных механизмов
Расчет проводов и кабелей для питания
электродвигателей осуществляется по нагреву из условия Iном.≤
Iдоп..
Силовая сеть электрооборудования механизмов
котлов котельной выполняется трехфазной. Проводники любого назначения должны
удовлетворить требованиям в отношении предельно допустимого нагрева с учетом не
только нормальных, но и после аварийных режимов, а также режимов в период
ремонта, и возможных неравномерностей распределения токов между линиями и секциями
шин.
Определяем расчетный ток электродвигателя серии
А4:
А. (2.21)
По справочнику выбираем трехжильный
кабель марки АСБ сечением 50 мм2, Iдоп.=60 А.
Условие выбора кабеля Iдоп.=60 > Iрасч.=45
выполняется.
Определяем расчетный ток
электродвигателя серии А4:
А. (2.22)
По справочнику выбираем трехжильный
кабель марки АСБ сечением 50 мм2, Iдоп.=60 А.
Условие выбора кабеля Iдоп.=60 > Iрасч.=39,62
выполняется.
.7 Расчет освещения и осветительной
сети в помещении котельной
Рабочее освещение котельной выбираем
равномерным. Расчет производим методом коэффициента использования светового
потока. Метод коэффициента использования применяют как для светильников с
лампами накаливания, так и с люминесцентными лампами.
При расчете электрического освещения
определяют: количество, тип и расположение светильников, а такие мощность ламп,
обеспечивающих требуемую нормами освещения.
Для этого необходимо знать размеры
освещаемой поверхности, требуемая нормами освещенность и характеристики
окружающей среды. Размеры помещения площадью S=A
м2
на высоте 8 м подвешено светильники типа «Универсаль» с затенителем.
Норма освещенности котельной 20 Лк.
Находим показатель помещения:
=
. (2.23)
Коэффициент использования
осветительной установки со светильниками «Универсаль» при i=2 и заданных
коэффициентах отражения стен, потолка и расчетной поверхности и=0,4.
Коэффициент
z для
данного светильника равен 1,1, а коэффициент запаса кзап.=1,3.
Расчетный поток одной лампы
определим из уравнения
Fл=
Лм.
(2.24)
Для заданного напряжения сети 220 В
выбираем мощность лампы 300 Вт, световой поток которой равен 4350 Лм, т. е.
немного меньше потребного.
Фактическая освещенность при
выбранных лампах будет
Ефакт.=
Лк. (2.25)
Общая мощность всех ламп,
установленных в котельной составит
Робщ.=20
Вт. (2.26)
Определяем расчетный ток освещения:
Iрасч.=
А. (2.27)
По таблице 37 выбираем провод марки
АПРТО прокладываемой в стальных трубах с сечением 4 мм2, Iдоп.=28 А.
Наибольший ток через заземление при замыкании на
землю на стороне 6кВ составляет 25А.
Согласно ПУЭ допустимое сопротивление
заземляющего устройства с учетом удельного сопротивления грунта. Предполагается
сооружение заземлителя с внешней стороны здания с расположением вертикальных
электродов по периметру. В качестве вертикальных заземлителей принимаем стержни
диаметром 15мм и длиной 2м, которые погружают в грунт методом ввертывания.
Верхние концы электродов располагают на глубине 0,7м от поверхности земли. К
ним приваривают горизонтальные электроды стержневого типа, из той же стали, что
и вертикальные электроды.
Для стороны 6 кВ в соответствии с ПУЭ
сопротивление заземляющего устройства определяем по формуле:
≤
(2.28)
где
.=125 В, так
как заземляющее устройство используются для электроустановок до 1 кВ и выше. С
учетом исходных данных
=5 Ом
сопротивление заземляющего устройства для электроустановок напряжением до 1 кВ
не должно быть более 40м, поэтому расчетное сопротивление принимаем
=4 Ом.
предварительно с учетом площади занимаемой объектом намечаем расположение
заземлителей принимаем равным допустимому сопротивлению заземляющего устройства

=4 Ом. Определяем расчетные удельные
сопротивления грунта для горизонтальных и вертикальных заземлителей:
г.=100
Ом
; (2.29)
=100
Ом
, (2.30)
где
- удельное сопротивление грунта, Ом
и
г.- повышающие
коэффициенты.
Вертикальные и горизонтальные
электроды, принятые по таблице 8-2, стр. 300 [10] для климатической зоны.
Сопротивление растеканию одного вертикального электрода стержневого типа
определяем по формуле из таблицы 12.1.:
Ом. (2.31)
Определяем примерное число
вертикальных заземлителей при предварительно принятом по таблице 8-4 [10]
коэффициенте использования Кив.=0,64 отношение расстояния между
электродами к их длине равно 2, ориентировочное число вертикальных в
соответствии с планом объекта составляет 5:
Определяем расчетное сопротивление
растеканию горизонтальных электродов по формуле из таблицы 12.1[10]:
Ом. (2.33)
Уточняем необходимое сопротивление
вертикальных электродов при коэффициенте использования Ки.в.=0,61,
принятом из табл. 8-5[10] а/с =(
)=1,5, где l=60 м -
периметр контура расположения электродов:
=21,7; (2.34)
Окончательно принимаем к установке
22 вертикальных электродов по контуру.
3. Организация производства
.1 Особенности обслуживания водогрейных котлов
Котел для нагрева воды под давлением оборудуют
следующей запорной и регулирующей арматурой и предохранительными устройствами.
На трубопроводах входа в котел и выхода горячей воды из котла устанавливают
задвижки или вентили. При наличии в котельной только одного котла с нагревом
воды до 115 0С установка запорных устройств на входе и выходе воды
из котла не обязательна. У каждого котла, подключенного к общей магистрали
горячей воды, на подводящем и отводящем трубопроводах устанавливают по одному
вентилю или задвижке. Запорные устройства устанавливают также для удаления воды
из котла при ремонте или очистке от накипи и других загрязнений в нижней части
и его в местах возможного скопления воздуха.
На котлах с номинальной теплопроизводительностью
до 4,5 МВт (3,9 Гкал/ч) и с принудительной циркуляцией для предотвращения
резкого повышения давления и температуры воды в котле при случайной остановке
циркуляционных насосов на трубопроводе (или коллекторе) отвода горячей воды из
котла до запорного устройства врезают патрубок с внутренним диаметром не менее
50 мм с вентилем или задвижкой для сброса воды в водосток. Для контроля
давления воды в котле в системе центрального отопления и контроля за работой насосов
устанавливают манометры: один из них - на котле или между ними и запорным
устройством (на трубопроводе горячей воды), второй - на трубопроводе
питательной воды, в пределах котельной или на общей магистрали обратной воды.
Если котел работает с принудительной циркуляцией воды, то кроме манометров на
каждом котле устанавливают дополнительно один манометр на всасывающем
трубопроводе перед насосом и один на нагнетательном трубопроводе после
циркуляционного насоса. Манометры располагают на одном уровне по высоте. Для
котлов номинальной теплопроизводительностью не более 5,8 МВт (5 Гкал/ч)
обязательно установка регистрирующего манометра.
Температурный контроль процесса горения,
подпиточной и сетевой воды и других рабочих сред осуществляют с помощью ртутных
термометров и термометров сопротивления, термоэлектрических пирометров и
термопар. На патрубках входа воды в котел и выхода воды из котла устанавливают
термометры для измерения температуры воды. На трубопроводе горячей воды их
устанавливают между котлом и задвижкой, а при установке в котельной более двух
котлов термометр устанавливают также на общих магистралях горячей и обратной
воды. В последнем случае установка их на входе в каждый котел не обязательно.
При работе котлов на жидком топливе на топливопроводе устанавливают термометр
для измерения температуры топлива перед форсунками. В котлах с номинальной
теплопроизводительностью более 1,16 МВт (1 Гкал/ч) прибор для измерения
температуры, установленный на выходе из котла, должен быть регистрирующем.
На всех котлах номинальной
теплопроизводительностью выше 0,4 МВт (0,34 Гкал/ч) устанавливают не менее двух
не зависимых друг от друга предохранительных клапанов с минимальным диаметров
38 мм, при меньшей теплопроизводительности - один предохранительной клапан.
Предохранительные клапаны регулируют так, чтобы давление в котле не могло
повыситься больше, чем на 0,02 МПа (0,2 кгс/см2). В котлах с
нагревом воды до 115 0С допускается замена одного предохранительного
клапана устройством обводной линии с установкой обратного клапана. Обводную
линию выполняют из труб диаметром не менее 50 мм на выходе горячей воды из
котла.
При подготовке котла к растопке необходимо
проверить: состояние котла, топки, арматуры и гарнитуры; наличие и исправности
манометров и термометров на котле и отопительной системе (проверяют также
наличие масла в гильзах оправки термометров), отсутствие заглушек между
фланцами трубопроводов (входа и выхода воды из котла, питательном, спускном,
продувочных), а также между котлом и предохранительными устройствами; нет ли в
топке и газоходах людей и посторонних предметов; заполнение котла водой. При
отсутствии воды в котле после проверки открывают задвижку на входе в котел и
пробный кран для удаления из котла воздуха. Котел наполняют водой с
температурой 40-70 0С в течение времени, указанного в распоряжении
на растопку. После появления воды из пробного крана его закрывают и открывают
задвижку на трубопроводе выхода воды из котла. Во время наполнения котла водой
проверяют плотность люков, фланцев, продувочной арматуры. Включив котел в
систему отопления или горячего водоснабжения, следует внимательно подпитывать
его водой.
Убедившись в наличии воды в отопительной
системе, проверяют действие циркуляционных насосов, дутьевых вентиляторов,
дымососов, электродвигателей кратковременным пуском их в работу, достаточность
освещения помещения котельной и контрольно - измерительных приборов и
исправность аварийного освещения.
.2 Организация пусконаладочных работ
Пусконаладочные работы занимают важнейшее место
и являются завершающими в общем комплексе строительства и монтажа
энергетических объектов. От того настолько правило, они организованы, зависит
своевременность обеспечения электроэнергией потребителей, а от качества наладки
- экономичность и бесперебойность работы нового электрооборудования. Объем и
номенклатура наладочных работ определяется технологическими условиями работы
электрооборудования и требованиями директивного документа «нормы испытаний
электрооборудования».
Весь комплекс наладочных работ разделяется на
следующие этапы:
. Изучение и анализ проекта, исправление
принципиальных и монажных схем до начала монтажа с целью исключения монтажных
переделок в процессе наладки.
. Предмонтажная проверка и испытания
электрооборудования в электромонтажных мастерских и на объекте.
. Проверка и испытания электрооборудования в
процессе монтажа, проверка и настройка реле, приборов и аппаратуры вторичных
устройств.
4. Проверка правильности монтажа первичных и
вторичных соединений.
. Поузловое опробование оборудования и вторичных
устройств.
. Комплексное опробование пусковые испытания и
включение электрооборудования в работу.
. Оформление и сдача заказчику технической
документации.
В настоящее время наладочные работы
специализированы, то есть ведутся самостоятельными наладочными организациями
укомплектованными высококвалифицированными кадрами инженеров и техников и
оснащенные парком необходимых приборов и испытательной аппаратуры.
В пределах или специализированных участков
наладочные работы также специализируется по видам наладка: наладка сложных
релейных защит, наладка устройств тепловой автоматики; наладка приводов
электрифицированной арматуры; наладка высокочастотных каналов связи и
телемеханики; наладка воздушных выключателей; испытание изоляции; наладка
синхронных машин и их устройств автоматики (АВР, устройства синхронизации,
гашения и т.д.). В составе организации имеются центральная электроизмерительная
лаборатория, и мастерская в которых хранится, ремонтируется и проверяется весь
парк электроизмерительных приборов и испытательного оборудования, производится
выдача последних на территориальные участки.
Работа на объектах производится на основании
договоров заключаемых с заказчиками; заказчиками могут быть дирекции
эксплуатируемых предприятий или строящихся объектов. Для выполнения пусконаладочных
работ в управлении или на участке комплектуется бригада наладчиков. Бригада
состоит обычно 12-18 человек с увеличением ее до 40-70 человек к периоду пуска
на станции, а в некоторых случаях значительно больше (на АЭС) и 6-12 человек с
увеличением её до 15-20 человек к периоду пуска на крупных подстанциях.
.3 Инструменты, приборы и приспособления для
наладки электрооборудования
При пусконаладочных работах применяют следующие
приборы, приспособления, оборудование, электроизмерительные приборы и
механизмы:
. Приборы общего назначения:
амперметр Э514/2 2,5-10 А; вольтметр Э515/3;
миллиамперметр Э513/4; вольтамперметр М253; милливольтамперметр М254; клещи
электроизмерительные Ц-91, фазоуказатель Ц-517; частотометр Ф5043; мост
постоянного тока ММВ; мост переменного тока Р5026; трансформатор напряжения
НОМ-10; трансформатор тока УТТ-5; мегаомметр М100/5; реостат на различное
сопротивление РСП; потенциометр ПП-63; измеритель заземления М416; аппарат для
испытания изоляции АИИ-70, регулятор напряжения РНО-250-2; испытатель вторичный
коммутации ИУ-65; прибор контроля увлажненности изоляции ПКВ-8; устройство
проверки простых реле УПР-3; устройство аппаратуры КРУ-6 кВ К-76-1; устройство
проверки аппаратуры 0,4 кВ УП-0,4; пульс питания для сборки схем в однофазном
исполнении ПП-77-2; осциллограф ЭО-7; фазометр ЭЛФ; шаровой разрядник ШР-62,5;
киловольтметр 15 кВ; выпрямительное устройство ВУ-65.
. дополнительные приборы для наладки релейных
защит, ВЧ связи и телемеханики:
устройство проверки защит в комплекте со
столиком или стойкамиобоимашин У5053; измеритель временных параметров Ф-378;
генератор технической частоты ГТЧ-2; генератор высокочастотный ГИВЧ-71; магазин
высокочастотный МВЧ-73; частотомер ЧЗ-33; устройство для проверки
магнитоэлектрических реле УПМЭР; имитатор линии ИЛ-1; гальванометр М-117/4.
. дополнительные приборы, применяемые при
наладки систем возбуждения:
милливольтамперметр М-254; шунт 7,5 мВ 75РИ;
фазорегулятор МАФ-220; устройство проверки тиристоров УПТ-1; устройство
проверки магнитных усилителей СИМУ-1.
. Защитные средства для наладки
электрооборудования общего назначения:
боты диэлектрические; галоши диэлектрические;
перчатки диэлектрические; пояс с капроновым держателем; аптечки; инструмент с
изолированными рукоятками: а) пассатижи; б) бокорезы; указатель низкого
напряжения МИН-1; очки защитные; коврики диэлектрические; плакаты по технике
безопасности; стулья стремянки; столы для сборки схем; каски защитные; лампы
переносные РВО-220-120 В; костюм экранирующий.
. Материалы и изделия для наладки
электрооборудования общего назначения: элементы гальванические 373; зажимы
лабораторные; микротелефонные трубки ТМГ-1; паяльник 220 В; припой ПОС-60;
канифоль; лента ПВХ; привод гибкий 0,75 мм2 МГШВ; привод гибкий
неизолированный 4 мм2; удлинители; электрические печи 1 кВт 220 В
ПТ-102; фонари электрические; лампы миниатюрные МН-3,5; лампы МО-12-40-1 цоколь
Е 27/27-1.
4. Экономическая часть
.1 Расчет экономического эффекта замены
оборудования
. При расчете экономического эффекта обязательно
разновременные затраты и результаты приводят к одному для всех вариантов
мероприятия НТП моменту времени - расчетному году tp,
в качестве которого обычно применяется наиболее ранний из всех рассматриваемых
вариантов календарный год, предшествующий началу выпуска продукции или
использования в производстве новой технологий, новых методов организации труда
или управления.
Приведение разновременных затрат и результатов
всех лет периода реализации мероприятий к расчетному году осуществляется
умножением их величины за каждый год на коэффициент приведения at.
3. Стоимостная оценка результатов
определяется как сумма основных
и сопутствующих
результатов.
Стоимостная оценка основных
результатов мероприятий определяется:
а) для новых предметов труда:
где At - объем
применения новых предметов труда в году t;
Уt
-
расход предметов труда на единицу продукции, производимой с их использованием в
году t;
Цt
- цена единицы продукции (с учетом эффективности ее применения), выпускаемой с
использованием нового предмета труда в году t;
б) для средства труда длительного пользования
,
где Цt
- цена единицы продукции (с учетом эффективности ее применения), выпускаемой с
использованием нового предмета труда году t;
At
- объем применения новых предметов труда в году t;
Bt
- производительность средств труда в году t.
Стоимостная оценка сопутствующих результатов
включает дополнительные экономические результаты в разных сферах народного
хозяйства, а также экономические оценки социальных и экологических последствий
реализации мероприятий НТП.
. социальные и экологические результаты
осуществления мероприятий НТП определяется при его оценке по степени отклонения
социальных и экологических показателей от целевых нормативов, установленных в
централизованном порядке, и масштабов воздействия на окружающую среду и
социальную сферу. Стоимостная оценка указанных результатов может проводиться по
формуле:
, (4.4)
где
- стоимостная оценка социальных и
экологических результатов осуществления мероприятия в году t;
t - величина отдельного результата (в
натуральном измерении) с учетом масштаба его внедрения в году t;
аjt
- стоимостная оценка единицы отдельного результата в году t;
n - количества
показателей, учитываемых при определении воздействия мероприятия на окружающую
среду и социальную сферу.
. затраты на реализацию мероприятий НТП за
расчетный период включает затраты при производстве и при использовании
продукции:
Зт= З
(4.5)
где З
- затраты на производство продукции
за расчетный период;
- затраты на использования
продукции (без учета затрат на приобретение самой продукции) за расчетный
период.
Порядок текущих и единовременных затрат в
расчетах экономического эффекта, исключающих повторный счет одних и тех же
затрат и учитывающий особенности, связанные с привлечением производственных
фондов на время реализации мероприятий НТП, состоит в следующем. В состав
единовременных затрат на осуществление мероприятий НТП, включаются как
капитальные вложения, так и другие затраты единовременного характера,
необходимые для создания и использования продукции по мероприятию НТП вне
зависимости от источников.
Предпроизводственные затраты учитываются
полностью в составе единовременных затрат лишь в тех случаях, когда результаты
предпроизводственной работы используются для разработки и внедрения только
данного мероприятия НТП.
Если же результаты разработок применяются при
реализации других мероприятий НТП, то на данное мероприятие следует относить
только часть предпроизводственных затрат, устанавливаемую экспертным путем.
Для мероприятий НТП, предусматривающих
расширение действующего производства для увеличения выпуска ранее изготовляемой
продукции. Размер потребных единовременных затрат на эти цели можно определить
либо прямым отчетом исходя из проектно-сметных норм и расценок на
строительно-монтажные работы, стоимости дополнительного оборудования,
транспортных и других средств и т.д. Либо путем их расчета исходя из
показателей удельной фондоемкости и капиталоемкости действующего производства с
учетом их корректировки, в зависимости от роста объемов и возможностей
внедрение более совершенных технологий.
В состав нормируемых оборотных средств включаются
запасы сырья, материалов, топлива и полуфабрикатов, а также незавершенное
производство. Размер нормируемых оборотных средств определяется в соответствии
с действующими отраслевыми инструкциями.
В состав текущих издержек включаются затраты,
учитываемые в соответствии с принятым в отраслях порядком калькулирования
себестоимости продукции (без учета амортизационных отчислений на реновацию).
При этом при определении должны вноситься корректировки и уточнения, связанные
с учетом эффективности трудовых ресурсов, оценок рентного характера, а также
привлекаемых основных фондов.
Трудовые ресурсы оцениваются исходя из
сложившегося уровня средней заработной платы в соответствующих отраслях и
производствах, с учетом социального страхования и до начислений к заработной
плате.
На ранних стадиях разработки и проектирования
новой техники, когда отсутствует конкретная (отчетная и нормативная)
информация, для расчета текущих затрат в производстве и использовании новой
продукции могут применяться укрупненные методы калькулирования, в частности
метод удельных показателей, регрессионный анализ, метод структурной и по
детально узловой аналогии, агрегатный и балансовый метод и другие. При этом в
расчетах следует учитывать структуру затрат и используемые нормативы при производстве
аналогичной продукции на действующих предприятиях с передовой технологией и
оснащенных прогрессивным оборудованием.
.2 Расчет затрат на электрооборудование
вспомогательных механизмов
Районная котельная РК-4 призвана обеспечить
тепловой энергией и горячей водой потребителей микрорайонов г. Тараз. Так как
основная задача котельной - это обогрев зданий и квартир в холодное время года,
то в деятельности котельной первостепенное значение имеет обеспечение работу
вспомогательных механизмов. Работа дымососов и дутьевых вентиляторов
осуществляется за счет энергии, получаемых от электродвигателей. Поэтому
эффективность работы котельной зависит от мощности и КПД электродвигателей для
вспомогательных механизмов, надежности их работы и затрат на обслуживание.
Затраты на оборудование складывается из
стоимости оборудования, расходов на доставку и монтаж. Эти затраты необходимо
знать, так как от этой величины будут рассчитываться ежегодных расходов на
оборудование, включаемые в себестоимость продукции.
Представим эти расходы и сметную стоимость
вспомогательных механизмов в нижеследующей таблице 3.
Таблица 3
|
Наименование
основного оборудования
|
Кол-во
|
Стоимость,
тг
|
Затраты
на доставку и монтаж, тг
|
Сметная
стоимость, тг
|
|
|
1-го
оборуд.
|
Общая
|
|
|
|
1.
Дымосос ДН-22 2-0,62 2
30000 60000 9000 69000
|
|
|
|
|
|
|
2.
Вентилятор ВДН-20
|
2
|
20000
|
40000
|
6000
|
46000
|
|
Итого:
|
|
|
|
15000
|
115000
|
В следующей таблице приведена стоимость
электрических механизмов, электрических аппаратов и приборов вспомогательных
механизмов.
Общая стоимость основного оборудования,
механизмов и аппаратов, обеспечивающих работу котельной
Зобор.=11500+120000=235000 тг.
Затраты на текущий ремонт 8 % от общей стоимости
оборудования, т. е. в сумме 18800 тг.
Таблица 4
|
№
|
Наименование
оборудования
|
Кол-во
|
Стоимость,
тг
|
|
|
|
Единиц.
|
Общая
|
|
1.
2. 3. 4. 5. 6. 7. 8. 9. 10. 11. 12. 13.
|
Контактор
КТ-6000 Реле тока РТ-40/02 Реле промежуточное РП-23 Реле времени РЭВ-818
Реле указательные Реле двухпозиционное РП-8 Трансформатор тока Блок
конденсаторов БК-402 Счетчик активной энергии Пускатель магнитный
Автоматический выключатель Универсальный переключатель Кнопка управления
|
4
2 4 2 2 1 4 1 2 2 2 2 4
|
2500
3000 3500 3500 3500 4000 8000 5000 4000 6000 3500 2000 1000
|
10000
6000 14000 7000 7000 4000 32000 5000 8000 12000 7000 4000 4000
|
|
Итого:
|
|
|
120000
|
Оборудование используется на производстве в
течение длительного времени, поэтому его расходы на продукцию определяются в
виде амортизационных отчислений. Амортизационные отчисления рассчитываются в
процентах от первоначальной (сметной) стоимости оборудования. Проценты, по
которым определяются амортизационные отчисления, называются нормами
амортизации. Но для различных групп оборудования они различны, так как срок
службы оборудование разный. Для расчета ежегодных амортизационных отчислений
возьмем среднюю амортизации на уровне 14 %. Ежегодные расходы на оборудование,
электрических аппаратов и электродвигателей вспомогательных механизмов будут
составлять:
тг.
4.3 Расчет численности работников, обслуживающих
электрооборудование вспомогательных механизмов
Оборудование, каким бы современным оно ни было,
работать без людей не может. Даже если это автоматы, их работу нужно
контролировать, за ним нужно следить, делать ремонт и т.д.
Котельная работает в течение полугода
круглосуточно, так как в это время, она обеспечивает теплом и горячей водой
своих потребителей.
Остальное время в котельной идет ремонт оборудования,
подготовка её к следующему отопительному сезону. Это значить, что работники
котельной работают круглый год.
Для обслуживания дымососов и дутьевых
вентиляторов по норме обслуживания достаточно одного электрослесаря в смену.
Так как котельная должна постоянно обеспечивать теплом и горячей водой в зимний
период своих потребителей, нам одного слесаря недостаточно. Чтобы обслуживание
осуществлялось непрерывно нужно 3 дежурных слесаря в сутки и один слесарь на
смену в выходные дни.
Для обслуживания вспомогательных механизмов,
аппаратов и приборов нужны слесари минимум 4 разряда.
Приведем график работы дежурных слесарей на
полмесяца.
Таблица 5
|
Смена\дата 1
|
2
|
3
|
4
|
5
|
6
|
7
|
8
|
9
|
10
|
11
|
12
|
13
|
14
|
15
|
|
|
1
смена
|
1
|
4
|
3
|
2
|
1
|
4
|
3
|
2
|
1
|
4
|
3
|
2
|
1
|
4
|
3
|
|
2
смена
|
2
|
1
|
4
|
3
|
2
|
1
|
4
|
3
|
2
|
1
|
4
|
3
|
2
|
1
|
4
|
|
3
смена
|
3
|
2
|
1
|
4
|
3
|
2
|
1
|
4
|
3
|
2
|
1
|
4
|
3
|
2
|
1
|
График работы дежурных слесарей показывает, что
примерно 4 из 15 дней слесари работает в ночное время, 4 дня из 15 - выходные
дни.
4.4 Расчет годового фонда заработной платы
работников котельной
Для того, чтобы произвести продукцию (оказать
услугу) нужны определенные затраты. Кроме амортизационных отчислений, расходов
на материалы требуется расходы на труд (рабочую силу), т.е. затраты на оплату
труда. Годовые расходы на заработную плату будет включать расходы на оплату
труда по тарифу, премии доплату за работу в праздничные и выходные дни и за
работу в ночное время.
Для расчета годового фонда оплаты труда нам
нужно знать часовую (месячную) тарифную ставку, фонд рабочего времени в год,
удельный вес праздничных и выходных дней, работы в ночное время, в общем, фонда
рабочего времени одного рабочего в год.
Минимальная месячная заработная плата,
установленная в Казахстане составляет 10515 тг. Тарифный коэффициент 4 разряда
составляет 1,39. Соответственно месячная заработная плата одного дежурного
слесаря 4 разряда по тарифу будет составлять (без учета доплатой):
тг, (4.6)
где
- тарифная ставка, для данного
предприятия предусмотрен штат рабочих 4 разряда и их тарифная ставка равна
1,39; (4.7)
- минимальная заработная плата.
Основная годовая заработная плата
всех работников:
тг., (4.8)
где
- число работников.
Далее определяем дополнительную
годовую заработную плату
тг. (4.9)
Следующим этапом определяют годовой
фонд заработной платы всех работников:
тг. (4.10)
Далее определяем отчисления на
социальные нужды
тг. (4.11)
Премия к заработной плате,
тг. (4.12)
Тогда годовой фонд оплаты труда
четырех дежурных слесарей составляет:

тенге. (4.13)
Месячная заработная плата одного
слесаря составляет
тг. (4.14)
4.5 Расчет общих затрат на использования и
обеспечение работы электрооборудования вспомогательных механизмов
При проектировании важная значения имеют
эффективность проекта, т.е. насколько этот проект выгоден по сравнению с
другими вариантами, либо по сравнению с тем, что было до внедрения данного
проекта. Эффективность проекта может быть рассчитана по-разному, либо путем
расчета дополнительной прибыли, полученной в результате проекта, либо
повышением надежности в эксплуатации сокращением расходов на обслуживание и так
далее. Так как в данном дипломном проекте рассматривается только часть
оборудования котельной, ограничимся расчетами эксплуатационных расходов,
связанных только с использованием дымососов и дутьевых вентиляторов и
сопоставлением этих расходов с прежними. В эксплуатационные расходы включаются
амортизационные отчисления, оплата труда работников, обслуживающих данное
оборудование, затраты на материалы, потребляемую электроэнергию и социальные
отчисления.
Амортизация оборудования составляет 32900 тг.,
затраты на текущий ремонт 18800 тг., на оплату труда - 1201435 тг.
Затраты на потребляемую электроэнергию
определяются исходя из мощности оборудования Руст., времени работы в
год tp
и установленного тарифа на потребляемую электроэнергию Цэ:
тыс. тг. (4.15)
Общие затраты на обслуживание
дымососов и дутьевых вентиляторов и их электроснабжение в год составляет:
тыс. тенге. (4.16)
При сравнении этих затрат со старым
получаем небольшую экономию:
тыс. тенге. (4.17)
5. Противопожарные мероприятия и
техника безопасности
.1 Техника безопасности при
проведении пусконаладочных работ
Для обеспечения безопасности их
условий работ проводятся следующие мероприятия:
. Медицинское освидетельствование и
выдача справки о пригодности работника к работе в условиях действующих
электроустановках. Медицинское освидетельствование проводится один раз в год в
обязательном порядке для всех работников участвующих в производстве наладочных
работ.
. Проверка знаний всеми работниками
правил техники безопасности (ПТБ) с выдачей специального удостоверения о
присвоении определенной квалификационной группы. Работа, поручаемая
руководителем работ каждому звену, должны соответствовать квалификационным
группам, присвоенному каждому звену. Каждый работник, участвующий в
производстве работ.
В соответствии с его
квалифицированной группой по технике безопасности несет ответственность за
соблюдения требований по ПТБ. Проверка производится один раз в три года. В
случае нарушений ПТБ или изменений условий труда производится повторная
проверка. За все виды нарушений на работника накладываются взыскания.
На объекте руководитель питательно
инструктирует каждого первые прибывшего работника, знакомит его со всеми
особенностями данного объекта, расположением всех его основных и
вспомогательных узлов, обращая внимание на узлы, находящиеся под напряжением, и
узлы, на которые может быть подано напряжение. Этот инструктаж регистрируется в
специальном журнале. При подготовке рабочего места и проведения на нем испытания
оборудования повышенным напряжением от постороннего источника должны строго
соблюдаться требования специального раздела ПТБ.
Испытания повышенным напряжением
оборудованием и вторичных цепей изводится с соблюдением всех мер, при которых
гарантируется безопасность всего персонала строительных, монтажных и других
организации производящих работы на данном объекте. Массовые испытания
оборудования и устройств (системы шин и др.) производится в такой период когда
работы на данном участке не производится.
Бригада наладчиков на каждом объекте
имеет инвентарь и защитные средства, необходимые для осуществления технических
мероприятий.
При производстве работ по испытанию
повышенным напряжением обращают серьезное внимание на то, чтобы после
производства испытательной объект, подвергаемой испытанию, тщательно разряжался
остаточных зарядов, особенно после испытаний выпрямленным напряжением. При
измерениях в токовых цепях находящихся под нагрузкой возможны большие, опасные
для жизни перенапряжения в местах разрыва целей. Во избежание этого при
производстве наладочных работ принимаются специальные меры предусматриваемые
ПТБ, в частности подключения и переключения в токовых целях допускаются только
на специально предназначенных для этого испытательных зажимах или блоках. При
производстве работ, связанных с опасными напряжениями, тщательно проверяются
наличие и состояние всех заземлений и достаточная для безопасности связь их с
контуром заземления, состояние контура заз0емления и соответствия его
сопротивления растеканию Нормам. При производстве работ на выключателях во
избежание травм принимаются меры, предотвращающие всякую возможность случайной
операции включения или отключения. Опробования и осциллографирования процессов
включения и отключения воздушного выключателя производят только из специальной
будки находящейся на безопасном расстоянии от выключателя, во избежание травм
при разрыве фарфоровых колонок.
При новых опробываниях
электродвигателей принимаются меры, исключающие возможность включения других
электродвигателей, на которых производятся работы.
К испытателям повышенным напряжением
допускается лишь лица прошедшие специальное обучение и имеющие специальный
допуск.
5.2 Техники безопасности при
эксплуатации электродвигателей и электрических котлов
Если работа на электродвигателе или
приводимом им в движение механизме связана с прикосновением к токоведущим
вращающимся частям, электродвигатель должен быть отключен с выполнением
предусмотренных настоящими Правилами технических мероприятий, предотвращающих
его ошибочное включение. При этом у двухскоростного электродвигателя должны
быть отключены и разобраны обе цепи питания обмоток статора.
Работа, не связанная с
прикосновением к токоведущим или вращающимся частям электродвигателя и
приводимого им в движение механизма, может производиться на работающем
электродвигателе.
Не допускается снимать ограждения
вращающихся частей работающих электродвигателя и механизма.
При работе на электродвигателе
допускается установка заземления на любом участке кабельной линии, соединяющей
электродвигатель с секцией РУ, щитом, сборкой.
Если работы на электродвигателе
рассчитаны на длительный срок не выполняются или прерваны на несколько дней, то
отсоединенная от него кабельная линия должна быть заземлена также со стороны
электродвигателя.
В тех случаях, когда сечение жил
кабеля не позволяет применять переносные заземления, у электродвигателей
напряжением до 1000 В разрешается заземлять кабельную линию медным проводником
сечением не менее сечения жилы кабеля либо соединять между собой жилы кабеля и
изолировать их. Такое заземление или соединение жил кабеля должно учитываться в
оперативной документации наравне с переносным заземлением.
Перед допуском к работам на
электродвигателях, способных к вращению за счет соединенных с ними механизмов
(дымососы, вентиляторы, насосы и др.), штурвалы запорной арматуры (задвижек,
вентилей, шиберов и т.п.) должны быть заперты на замок. Кроме того, должны быть
приняты меры по затормаживанию роторов электродвигателей или расцеплению
соединительных муфт.
Необходимые операции с запорной
арматурой должны быть согласованы с начальником смены технологического цеха,
участка с записью в оперативном журнале.
Со схем ручного, дистанционного и
автоматического управления электроприводами запорной арматуры, направляющих
аппаратов должно быть снято напряжение.
На штурвалах задвижек, шиберов,
вентилей должны быть вывешены плакаты «Не открывать! Работают люди», а на
ключах, кнопках управления электроприводами запорной арматуры - «Не включать!
Работают люди».
На однотипных или близких по
габариту электродвигателях, установленных рядом с двигателем, на котором
предстоит выполнить работу, должны быть вывешены плакаты «Стой! Напряжение»
независимо от того, находятся они в работе или остановлены.
Работы по одному наряду на
электродвигателях одного напряжения выведенных в ремонт агрегатов,
технологических линий, установок могут проводиться на условиях, предусмотренных
п. 59 настоящих Правил. Допуск на все заранее подготовленные рабочие места
разрешается выполнять одновременно, оформление перевода с одного рабочего места
на другое не требуется. При этом опробование или включение в работу любого из
перечисленных в наряде электродвигателей до полного окончания работы на других
не допускается.
Работа на вращающемся
электродвигателе без соприкосновения с токоведущими и вращающимися частями
может проводиться по распоряжению.
Обслуживание щеточного аппарата на
работающем электродвигателе допускается по распоряжению обученным для этой цели
работником, имеющим группу III, при соблюдении следующих мер предосторожности:
1) работать с использованием средств
защиты лица и глаз, в застегнутой спецодежде, остерегаясь захвата ее
вращающимися частями электродвигателя;
2) пользоваться диэлектрическими
галошами, ковриками;
3) не касаться руками одновременно
токоведущих частей двух полюсов или токоведущих и заземляющих частей;
4) кольца ротора допускается
шлифовать на вращающемся электродвигателе лишь с помощью колодок из
изоляционного материала.
В инструкциях по охране труда
соответствующих организаций должны быть детально изложены требования к
подготовке рабочего места и организации безопасного проведения работ на
электродвигателях, учитывающие виды используемых электрических машин, в
особенности пускорегулирующих устройств, специфику механизмов, технологических
схем и т.д.
Включать и отключать
электродвигатели пусковой аппаратурой с приводами ручного управления необходимо
в диэлектрических перчатках.
Опробование электроприводов
задвижек, исполнительных механизмов при соединении их электропривода с шибером,
задвижкой и другими устройствами должна проводить бригада с разрешения
начальника смены технологического цеха, в котором они установлены.
О выдаче разрешения делается запись
в оперативном журнале технологического цеха, а по получении этого разрешения -
в оперативном журнале цеха (участка), проводящего опробование.
Ремонт и наладку электросхем
электроприводов, не соединенных с исполнительным механизмом, регулирующих
органов и запорной арматуры можно проводить по распоряжению. Их опробование
разрешает работник, давший распоряжение. Запись об этом должна быть сделана при
регистрации распоряжения.
Порядок включения электродвигателя
для опробования до полного окончания работы на нем следующий:
1) при выполнении работы по наряду
производитель работ в таблице 3 наряда оформляет окончание работы и сдает
наряд;
2) при выполнении работ по
распоряжению работы должны быть прекращены и бригада удалена;
3) после опробования проводится
повторный допуск с оформлением в таблице 3 наряда;
При выполнении работы по
распоряжению на повторный допуск распоряжение дается заново.
Не допускается на трубопроводах
включенных электрических котлов выполнять работы, нарушающие защитное
заземление.
Перед выполнением работ, связанных с
разъединением трубопровода (замена задвижки, участка трубы), следует выполнить
с помощью электросварки надежное электрическое соединение разъединяемых частей
трубопровода. При наличии безопасного обвода места разрыва такое соединение не
требуется. Кожух электрического
котла с изолированным корпусом должен быть закрыт на замок. Открывать кожух
допускается только после снятия напряжения с котла.
Электрические паровые котлы с
рабочим давлением выше 0,07 МПа и водогрейные котлы с температурой нагрева воды
выше 115 °С должны эксплуатироваться в соответствии с требованиями действующих
«Правил устройства и безопасной эксплуатации электродных котлов и
электрокотельных».
5.3 Противопожарные мероприятия и промышленная
санитария
Устройство котельных установок должно
соответствовать техническим требованиям по безопасности.
Перед пуском котла после момента, ремонта или
длительной остановки (более 3 суток) должны быть проверены и подготовлены к
работе все вспомогательные механизмы, средства защиты, управления, измерения,
блокировки, связи и систем пожаротушения.
Пуск оборудования и растопка котла должны
проводится под руководством должностного лица, имеющего опыт его пуска и
эксплуатации, назначенного руководством предприятия.
Запрещается начинать растопку котла в следующих
случаях:
Технологическое оборудование имеет дефекты, не
позволяющее обеспечить номинальный режим работы, а также могущие вызвать пожар.
Не работают контрольно-измерительные приборы, определяющие основные параметры
работы котла.
Имеются неисправности цепей управления, а также
технологических защит и блокировок, действующих на останов котла. Пред
растопкой топка и газоходы, должны быть провентилированы в соответствиями с
требованиям ПТЭ и местной эксплуатационной инструкцией.
При вентиляции запорные и регулирующие аппараты
должны быть установлены в такое положение, которое обеспечивает предотвращения
образования невентилируемых зон в топке, газоходах, воздухопроводах и горенках.
При подготовке к растопке котла на газе
газопровод к котлу должен быть продукт через специальные свечи.
Мазут протекций из-за нарушения плотности
сальников арматуры, форсунок или трубопроводов должен быть присыпан сыпучим
материалам и немедленно убран. Место, где был пролит мазут, следует тщательно
протереть.
На мазутопроводах и паропроводах должна
применятся и эксплуатироваться только несгораемая изоляция.
Должно быть исключено показание масла и мазута
на теплоизоляцию горячих трубопроводов, а также на горячих поверхности. При
попаданиях в аварийных случаях масла или мазута на теплоизоляцию горячих
трубопроводов немедленно должны быть приняты меры к удалению горячих жидкостей
с теплоизоляции.
Периодически, но не менее одного раза в
полугодие должен проводится визуальный осмотр состояния теплоизоляции
трубопроводов, оборудования и бункеров. Обнаруженные нарушения должны быть
отмечены в журнале дефектов и неполадок с оборудованием. Особо необходимо
следить за местами с вспучиванием и отслоением теплоизоляции трубопроводов с
высокой температурой теплоносителя, так как попадания на эти места горючих
жидкостей и пропитка ими теплоизоляции приводит к самовозгоранию.
Запрещается проводить сварочные и другие
огнеопасные работы на действующем взрыво и пожароопасном оборудовании котельных
установок. В случаях выполнения огнеопасных работ в помещении котельной
сгораемые конструкции и оборудование в радиус 5 метров должны быть очищены от
отложений пыли и надежно защищены, а так должны быть приняты меры против
разлета искр и попадания их на другие сгораемые конструкции, нижележащие
площадки и этажи.
котельная теплоснабжение
электродвигатель газ
Заключение
В ходе выполнения дипломного проекта на
основании технических данных промышленных дымососов и душевых вентиляторов были
определены расчетные мощности электродвигателей вспомогательных механизмов.
С учетом расчетных мощностей, частот вращения,
конструктивных особенностей и величин напряжений питающих сетей по справочникам
были выбраны трехфазные асинхронные электродвигатели серии А4 напряжением 6000В
для дымососов и дутьевых вентиляторов.
Для выбранных электродвигателей был произведен
расчет и построение механических характеристик, разработаны по действующим
условно-графическим обозначениям принципиальные схемы электроснабжения РК-4 и
схемы управления электродвигателями дымососов и дутьевых вентиляторов.
В качестве подводящих линий для
электродвигателей серии А4 были выбраны трехжильные кабели марки АСБ с сечением
50 мм2.
Расчет освещения и осветительный сети
производился методом коэффициента использования светового потока, и были
подобраны светильники типа «Универсаль» с затенителем в количестве 20 штук.
По надежности электроснабжения электроприемники
вспомогательных механизмов относится к электроприемникам 2 категории.
Разработаны основные вопросы организаций производства и мероприятий по
электробезопасности, в т.ч. расчет заземления.
В экономической часть дипломного проекта
определена экономическая эффективность реконструкции электрооборудования
вспомогательных механизмов, которая составляет 60 тысяч тенге.
Уровень представленного дипломного проекта
позволяет сделать вывод о закреплении знаний полученных при изучении
теоретического курса подготовки специальности и использовании их при разработке
данного дипломного проекта.
Литература
1. Зимин Е.Н., Преображенский В.Н.,
Гувашев И.И. Электрооборудование промышленных предприятий и установок - М.
Энергоиздат, 1981.
. Цигельман Е.Н.
Электрооборудование, электроснабжение и электроосвещение гражданских зданий. М.
Энергоиздат, 1987.
. Липкин Б.Ю. Электрооборудование
промышленных предприятий и установок - М. Высшая школа, 1972.
. Москаленко В.В. Электрический привод.
- М. Высшая школа, 1991.
. Кацман М.М. Электрические машины.
- М. Высшая школа, 1990.
. Липкин Б.Ю. Электрооборудование
промышленных предприятий и установок - М. Высшая школа, 1972.
. Копылов И.П. и Клоков Б.К.
Справочник по электрическим машинам. - М. Энергоатомиздат, 1988.
. Дымососы котельные: Отраслевой
каталог 33-93. - М. ЦИИТЭИТЯЖМАШ, 1994.
. Котельные установка: Курсовое и
дипломное проектирование. - Л. Энергоатомиздат, 1989.
. Правила устройства и безопасной
эксплуатации паровых и водогрейных котлов. - М. Энергоатомиздат, 1989.
. Вентиляторы: Отраслевой каталог -
М. ЦИИТЭИТЯЖМАШ, 1994.
. Дукенбаев К.Д. Энергетика
Казахстана и пути ее интеграции в мировую экономику. - Алматы: Гылым, 1996.
. Афанасьев В.А. Пути повышения
эффективности производства. - М. Легпромбытиздат, 1995.
. Брагина З.В. Организация
управления производственными процессами текстильных предприятий. - М.
Легпромбытиздат, 1996.