Производство меламина на ОАО 'Невинномысский Азот'
Содержание
меламин синтез карбамид завод
Введение
.
История завода ОАО "Невинномысский Азот"
.
Способы получения меламина
.
Характеристика сырья, материалов, полупродуктов, а также готовой продукции
.1
Характеристика сырья, катализаторов, полупродуктов
.2
Характеристика готовой продукции
.
Физико-химические основы синтеза меламина из карбамида
.
Технология и схема получения меламина
.
Нормы технологического режима
.
Аналитический контроль
.
Ведомость основного и вспомогательного оборудования
.1
Эскиз - реактор с псевдоожиженным слоем катализатора
.
Мероприятия по безопасности производства
9.1
Перечень мероприятий по обеспечению безопасности производства
.2
Мероприятия по обеспечению безопасной эксплуатации производства
10.
Охрана окружающей среды
.1
Выбросы в атмосферу
.2
Сточные воды
.3
Твердые и жидкие отходы
.4
Меры обеспечивающие надежность охраны водных ресурсов и воздушного бассейна в
случае аварийных ситуаций и остановок производства на ремонт
Заключение
Список
используемой литературы
Введение
Циклические цианамиды - меламин, циануровая
кислота, мелем и другие - обладают комплексом свойств, характерным для
триазиновых и гептазиноимх ядер. К этим свойствам относятся теплостойкость,
светостойкость, химическая стойкость и способность образовывать полифункциональные
реакционноспособные химические соединения. Благодаря этим качествам данные
соединения являются ценным сырьем для получения различных полимерных
материалов. Меламин является ценным продуктом, на базе которого получают
большое количество различных видов химической продукции, находящих широкое
применение во многих отраслях промышленности. Наибольшее использование меламин
находит в производстве меламиноформальдегидных смол, используемых, главным
образом, в деревообрабатывающей и мебельной промышленности, а также для
производств декоративного бумажно-слоистого пластика и слоистых пластиков на
основе тканей и стеклотканей.
Применение меламиноформальдегидных смол в
производстве древесностружечных плит резко повышает качество и долговечность
изделий Меламин находит применение также в лакокрасочной и других отраслях
промышленности.
Промышленное производство меламина стало
интенсивно развиваться во второй половине XX века. Вместе с тем, литературные
данные по технологии меламина крайне ограничены, и в настоящее время
практически отсутствуют обобщающие монографии по данному вопросу. Единственным
изданием было учебное пособие для рабочих профессий "Производство
меламина" [1], выпущенное в 1987 г. группой сотрудников Дзержинского
филиала ГИЛИ (ныне ОАО "НИНК") под руководством В.И. Заграничного.
В настоящее время многие предприятия проявляют
большой интерес к возможности создания производства меламина [1, с. 9].
. История завода ОАО "Невинномысский
Азот"
Строительство азотнотукового завода
в Невинномысске <https://ru.wikipedia.org/wiki/%D0%9D%D0%B5%D0%B2%D0%B8%D0%BD%D0%BD%D0%BE%D0%BC%D1%8B%D1%81%D1%81%D0%BA>
началось в 1954 году
<https://ru.wikipedia.org/wiki/1954_%D0%B3%D0%BE%D0%B4>. В 1958 г. первый
введенный в строй цех электроснабжения подал напряжение в ремонтно-механический
цех. А в 1959 г. принят в эксплуатацию электроремонтный цех.
В ночь с 1 на 2 августа 1962 года
(смена Л. Садовского) на заводе был получен первый продукт - аммиак
<https://ru.wikipedia.org/wiki/%D0%90%D0%BC%D0%BC%D0%B8%D0%B0%D0%BA> -
основное сырьё для производства минеральных удобрений
<https://ru.wikipedia.org/wiki/%D0%9C%D0%B8%D0%BD%D0%B5%D1%80%D0%B0%D0%BB%D1%8C%D0%BD%D1%8B%D0%B5_%D1%83%D0%B4%D0%BE%D0%B1%D1%80%D0%B5%D0%BD%D0%B8%D1%8F>,
а 3 августа введён в эксплуатацию комплекс первой очереди сооружений -
аммиачное производство, цеха слабой азотной кислоты
<https://ru.wikipedia.org/wiki/%D0%90%D0%B7%D0%BE%D1%82%D0%BD%D0%BE%D0%B2%D0%B0%D1%82%D0%B8%D1%81%D1%82%D0%B0%D1%8F_%D0%BA%D0%B8%D1%81%D0%BB%D0%BE%D1%82%D0%B0>
и аммиачной селитры
<https://ru.wikipedia.org/wiki/%D0%9D%D0%B8%D1%82%D1%80%D0%B0%D1%82_%D0%B0%D0%BC%D0%BC%D0%BE%D0%BD%D0%B8%D1%8F>.
В 8 августе 1962 года получена первая азотная кислота в цехе №5 (в настоящее
время цех №6 отделение 1), а 30 декабря 1962 года комиссия подписала акт приёма
всех мощностей первой очереди.
В 1965 г. - получен первый продукт
органического синтеза - бутиловый спирт.
В 1966 г.- введен в эксплуатацию
второй цех по производству аммиака по схеме фирмы "Лурги", а также на
базе переработки аммиака и углекислоты получен новый продукт - карбамид.
В 1967-1970 гг.- смонтированы и
введены в эксплуатацию цеха производства органического синтеза (ПОС) -
себациновой кислоты (цех №7, с 2005 г. по сей день отделение цеха №12),
ацетилена (цех №8), отделение ацетальдегида цеха № 9, уксусной кислоты и
ангидрида (цех №12).
В 1970 г.- возведен комплекс
производства сложных удобрений (цех №18).
В 1972 г.- введено в эксплуатацию
производство аммиачной селитры.
В 1972-1973 гг.- поэтапно введены в
эксплуатацию агрегаты по производству неконцентрированной азотной кислоты под
давлением 7,3 атм.
февраля 1973 года - получен аммиак
на первой крупнотоннажной установке по энерготехнологической схеме по
технологии фирмы ТЕС (Япония).
В 1973 г. - получен винилацетат.
Апрель 1975 года - Невинномысский
химический комбинат (НХК) преобразован в Невинномысское производственное
объединение (НПО) "Азот"
июля 1976 года - принят в
эксплуатацию цех метанола.
Декабрь 1976 г.- запущено второе
крупнотоннажное производство аммиака по энерготехнологической схеме ГИАП
(Государственный Институт Азотной Промышленности).
г.- получены первые гранулы
нитроаммофоски.
г.- освоен технологический процесс
на рабочих средах в цехе термической фосфорной кислоты.
г.- внедрена и освоена технология
получения карбамида на крупнотоннажной установке.
г.- начат выпуск нового продукта -
жидких комплексных удобрений.
г. - объединение приступило к
выпуску товаров народного потребления (ПХТНП) и жидких азотных удобрений типа
КАС.
г. - на базе цеха №2 (производство
карбамида) создано совместное предприятие "Внештрейдинвест" (НВТИ),
которое в 2003 году возвращено в состав ОАО "Невинномысский Азот".
апреля 1991 года - вступил в строй
действующих завод "ЖБИ-ИМС", построенный совместно с югославской
фирмой "Агровоеводина".
Декабрь 1991 г. - из-за физического
износа основного оборудования выведена из эксплуатации первая установка по
производству аммиака (цех №1).
Декабрь 1991 г. - первый цех по
производству аммиачной селитры переведен только на выпуск сплава для
производства карбамидо - аммиачной смеси (КАС).
Август 1992 г. - выведен из
эксплуатации цех №1-А (производство аммиака по технологии фирмы
"Лурги".
декабря 1992 года предприятие
приватизировано, преобразовано в открытое акционерное общество
"Невинномысский Азот".
мая 1994 года - состоялось открытие
спорткомплекса "Азот" (ныне Дворец Спорта "Олимп").
г.- завершены строительно-монтажные
и пусконаладочные работы крупнотоннажного производства уксусной кислоты по
технологии фирмы "Монсанто" (цех №12А).
г. - освоено производство жидких
комплексных удобрений.
г. - введена в строй установка ПВА -
дисперсии.
г.- Уксусная кислота стала
дипломантом конкурса "100 лучших товаров России".
-1999 - введено в эксплуатацию
производство бутилацетата.
г. - Министерство России признало
ОАО "Невинномысский Азот" лучшим экспортером.
г. - карбамид стал лауреатом
конкурса "100 лучших товаров России".
г.- селитра стала лауреатом конкурса
"100 лучших товаров России".
г.- прекращено строительство и
передача жилья для сотрудников предприятия.
г. - закрыты цеха фосфорного
производства №15, 16, 17.
г. - на баланс города Невинномысска
переведено объекты социального назначения - Дворец спорта, Дворец культуры
(ныне самостоятельное предприятие под эгидой "ЕвроХим", поликлиника
НХК (ныне филиал Ставропольского краевого диагностического центра).
г. - закрыто производство химических
товаров народного потребления (ПХТНП).
г.- внедрена пилотная версия
автоматизированной системы комплексным управлением предприятием
"ORACLE".
г.- по принципу аутсортинга
(выведение непрофильных производств) выведены из состава ОАО
"Невинномысский Азот" ПРО (производство ремонта оборудования), РМП
(ремонтно-механическое производство), ЭРЦ (электроремонтный цех), ЦКИПИА (цех
КИПиА), которые объединены в ООО "Невинномысск - Ремстройсервис", в
состав ООО "НевРСС" также вошли ремонтные цеха ООО "ЕвроХим -
БМУ" (Белореченские Минеральные Удобрения).
г.- запущена в эксплуатацию после
реконструкции новая система управления технологическим процессом (АСУ ТП) и
система ПАЗиС (противоаварийная защита и сигнализация) цеха №8.
г.- начато строительство
производство меламина на базе производства карбамида.
г.- на базе ООО "НевРСС"
начато пилотное производство турбин ГТУ-8
г.- год эксплуатации установки
меламина (цех №2А по производству карбамида и меламина).
ОАО "Невинномысский Азот"
занимает первое место в России по выпуску азотных удобрений и четвертое по
производству аммиака, производит 95% карбамидно-аммиачной смеси в России, более
половины комплексных NPK - удобрений. Продукция предприятия широко применяется
в основных сельскохозяйственных регионах России. Большая часть продукции
азотной группы традиционно поставляется на экспорт в более чем 35 стран мира, в
том числе в США, Китай, Канаду, Индию, Израиль, Италию, Великобританию [2].
. Способы получения меламина
Впервые меламин был получен Либихом
в 1834 г. сплавлением тиоцианата калия с хлоридом аммония. В 1913 г. Штале и
Краух получили меламин на дициандиамида по реакции, которая на несколько
десятилетий стала основой всех промышленных способов получения меламина:
|
|
(1)
|
Другая реакция получения меламина, которая
является основой всех промышленных процессов его производства и настоящее
время, это реакция превращения карбамида в меламин:
(2)
Также много других способов получения меламина,
которые не получили промышленного воплощения. Так, меламин может быть получен
из цианамида по реакции:
(3)
Известны способы получения меламина из гуанидина
и бигуапида. Например, карбонат гуанидина при 180 - 190°С и атмосферном
давлении превращается в меламин с выходом 35%:
|
|
(4)
|
Если к карбонату гуанидина добавить
дициандиамид, то температура реакции снижается до 160°С, а выход увеличивается
вдвое:
|
|
(5)
|
В некоторых работах описано получение меламина
из аммиака и диоксида углерода в присутствии различных катализаторов. Известны
способы получения меламина из цианистого водорода и аммиака при температуре 350
- 400°С и давлении 30 МПа над катализатором по реакции:
(6)
Общим для всех рассмотренных методов синтеза
меламина является нециклическое строение молекул исходных веществ и наличие в
их составе или образование в процессе реакции связей C-N, которые при высоких
темпера турах замыкаются в триазиновое кольцо.
Наряду с перечисленными методами меламин может
быть получен из веществ, молекулы которых уже содержат триазиновое кольцо,
например, из циануровой кислоты, аммелида и аммелина нагреванием с безводным
аммиаком под давлением и при температуре 350-400°С. Подобным образом реагируют
тиоциануровая кислота, дитиоаммелид, тиоаммелин.
Алкиловые эфиры циануровой кислоты могут быть
превращены в меламин в более мягких условиях. Так, нагревание триэтилцианурата
с аммиачной водой при 170-180°С под давлением приводит к образованию меламина с
примесью аммелина.
- процентный выход меламина может быть получен
путем воздействия аммиака на цианурхлорид при 100°С.
Продукты деаминирования меламина - мелем и мелон
- при нагревании до 300-350°С под давлением паров аммиака также превращаются в
меламин.
Следует отметить, что из всех перечисленных выше
методов получения меламина только два - из дициандиамида и карбамида -
послужили в дальнейшем основой для разработки промышленных способов получения
меламина. Так как максимальный выход меламина наблюдался при температуре
380-400°С. [1, с. 21-23].
3. Характеристика сырья, материалов,
полупродуктов, а также готовой продукции
.1 Характеристика сырья, катализаторов, полупродуктов
Карбамид (мочевина), диамид угольной кислоты, -
формула - (NH2)2CO. Горючее кристаллическое бесцветное вещество, без запаха,
кристаллизуется в виде тонких игл или ромбических призм; м.в. - 60,05;
плотность. - 1335 кг/м3; насыпная масса 630 - 710 кг/м3;
Тпл - 132,7 ОС; растворимость в воде - 52%; Твсп - 182 ОС; Твосп - 2230С;
Тсамовосп - 470 ОС.
Аммиак - формула - NH3. Бесцветный газ с резким
характерным запахом (запах нашатырного спирта). Быстро растворяется в воде, а
плотность имеет вдвое меньше, чем у воздуха. Молекулярная масса - 17,031
г/моль, Ткр. - 132, 4 ОС; Ткип - 33,35 ОС при 760 мм рт.ст.
Двуокись углерода - формула - СО2. Бесцветный
газ, без запаха, со слегка кисловатым вкусом. Молекулярная масса 44,010 г/моль;
плотность 1,9768 кг/см3; Ткр - 31,04 ОС.
Катализатор - гидросиликат алюминия (SiO2)2∙(Al2O3)2∙2H2O
Таблица 2.1 Характеристика сырья, материалов,
полупродуктов
|
Наименование
сырья, материалов, полупродуктов
|
Государственный
или отраслевой стандарт, СТП, технические условия, регламент или методика на
подготовку сырья
|
Наименование
и единица измерения показателей по стандарту, обязательные для проверки
|
Норма
регламентируемых показателей
|
|
1
|
2
|
3
|
4
|
|
Сырьё
|
|
Раствор
карбамида
|
СТП
ОАО "Невинномысский Азот"
|
Карбамид,
масс. %
|
72…78
|
|
|
Аммиак,
масс. %
|
не
более 0,5
|
|
|
Диоксид
углерода, масс. %
|
не
более 0,5
|
|
|
Железо,
масс. ppm
|
не
более 0,7
|
|
|
Масло,
масс. ppm
|
не
более 2 (перед F-1001) не более 1 (после F-1001/1)
|
|
|
Формальдегид,
масс. ppm
|
не
более 7
|
|
|
Цвет
|
белый
|
|
|
Физическое
состояние
|
жидкость
|
|
|
Температура,
ºС
|
плюс
80
|
|
|
Давление,
МПа
|
0,4
|
|
Плав
карбамида
|
СТП
ОАО "Невинномысский Азот"
|
Карбамид,
масс. %
|
не
менее 99,5
|
|
|
Формальдегид,
масс. ppm
|
не
более 10
|
|
|
Масло,
масс. ppm
|
не
более 1
|
|
|
Железо,
масс. ppm
|
не
более 1
|
|
|
Цвет
|
белый
|
|
|
Вода,
масс. %
|
не
более 0,5
|
|
|
Физическое
состояние
|
жидкость
|
|
|
Температура,
ºС
|
плюс
140
|
|
|
Давление,
МПа
|
0,5
|
|
Аммиак
жидкий
|
ГОСТ
6221-90 марка А
|
Аммиак,
масс. %
|
не
менее 99,7
|
|
|
Вода,
масс. %
|
остальное
|
|
|
Масло,
мг/дм3
|
не
более 1
|
|
|
Железо,
мг/дм3
|
не
более 1
|
|
Вспомогательные
материалы
|
|
|
|
|
|
Катализатор
на основе гидросиликата алюминия (SiO2)2∙(Al2O3)2∙2H2O
|
Стандарт
LURGI GmbH
|
Аллюмосиликат,
масс. %
|
не
менее 90
|
|
|
Кварц,
масс. %
|
не
более 10
|
|
Нитрит-нитратная
смесь
|
Стандарт
LURGI GmbH
|
NaNO2,
масс. %
|
40
|
|
|
NaNO3,
масс. %
|
7
|
|
|
KNO3,
масс. %
|
53
|
|
Даутерм
А:
|
Стандарт
LURGI GmbH
|
дифенил,
масс. %
|
26,5
|
|
|
окись
дифенила, масс. %
|
73,5
|
|
Вода
для вторичного охлаждения-антифриз-
|
Стандарт
LURGI GmbH
|
Конденсат
пара, масс. %
|
40
|
|
|
1,3
- пропилендиол масс. %
|
60
|
|
|
Температура
замерзания, ºС
|
минус
32
|
|
Уголь
активный
|
Стандарт
LURGI GmbH
|
Фракционный
состав: массовая доля остатка на сите, %, с полотном № 36, №
28, № 15 № 10 на поддоне
|
не
более 0,4 не более 3 не менее 86 не более 10 не более 0,6
|
.2 Характеристика готовой продукции
Меламин (2,4,6-триамино-1,3,5-триазин),
бесцветные кристаллы, горючий порошок, Молекулярная масса - 126,12 г/молььь,
плотность- 1,573250 (1570 кг/м3), температура плавления - 354 ОС,
возгоняется, разлагается при кипении, растворим в горячей воде (4% при 900С),
температура самовоспламенения аэровзвеси 7900С.
Формула - C3H6N6
Таблица 2.2 Требования к качеству выпускаемой
продукции ТУ 2478 - 092 - 00203766- 2007 [5, с. 1-18].
|
Наименование
показателя
|
Нормы
|
Метод
анализа
|
|
1
Внешний вид
|
Белый
мелкокристаллический порошок без посторонних включений
|
По
п. 5.2.1 настоящие технические условия
|
|
2
Массовая доля меламина, %, не менее
|
99,8
|
По
п. 5.2.2 настоящие технические условия
|
|
3
Цветность по шкале АРНА, ед., не более
|
20
|
По
п. 5.2.3 настоящие технические условия
|
|
4
Массовая доля нерастворимых в воде веществ
|
Отсутствие
|
По
п. 5.2.4 настоящие технические условия, по ГОСТ 7579, п. 3.6
|
|
5
Массовая доля воды, %, не более
|
0,1
|
По
п. 5.2.5 настоящие технические условия, по ГОСТ 14870, метод определения воды
высушиванием
|
|
6
Показатель активности водородных ионов (pH) 10% -ного раствора
|
7,5
- 9,5
|
По
п. 5.2.6 настоящие технические условия
|
|
7
Зольность, %, не более
|
0,03
|
По
п. 5.2.7 настоящие технические условия, по ГОСТ 7579, п. 3.11
|
4. Физико-химические основы синтеза меламина из
карбамида
Получение меламина основано на реакции синтеза
из карбомида (мочевина) при температуре 390oС и давлении 0,33 МПа в
присутствии катализатора гидросиликат алюминия.
Общая реакция получения меламина:
(8)
Карбамид меламин аммиак двуокись углерода
Образование меламина из карбамида можно свести к
следующим двум уравнениям химической реакции:
Карбамид изоциановая кислота аммиак
Изоциановая кислота меламин двуокись углерода
Разложение карбамида это высокоэндотермическая
реакция, в то время как образование меламина - экзотермическая. Вследствие
общей эндотермической реакции меламина очень важно обеспечить достаточно тепла
и дальше поддерживать температуру свыше 380oС, чтобы обеспечить
высокий выход меламина. При температурах ниже 380oС будут
образовываться побочные продукты.
Первая ступень к изоциановой кислоте может быть
завершена довольно легко, если обеспечить быстрое поступление достаточного
количества тепла. Для второй ступени, превращения в меламин, требуется достичь
соответствующего выхода катализатора. Однако в любом случае изоциановую кислоту
нельзя преобразовывать полностью одним способом через реактор. Таким образом, в
газовом потоке на выходе из реактора будет оставаться немного не
преобразованной изоциановой кислоты. Эта порция останется с аммиаком и
двуокисью углерода в технологическом газе и может быть преобразована повторно
посредством следующего дальнейшего охлаждения на узле мокрой очистки газа.
Кроме катализатора, подачи тепла и температуры
реакции есть еще несколько факторов, оказывающих влияние на выход меламина в
этом технологическом процессе, таких как качество карбамида, характер подачи
карбамида, состав технологического газа и соотношение псевдоожижающего газа и
расхода сырья карбамида.
Выход меламина в каталитических процессах при
атмосферном давлении составляет 92-96%, при давлении 0,65 МПа и температуре
390°С - 97-99%, а при высоком давлении (10 МПа и выше) в отсутствие
катализатора - 97%.
Наличие воды заметно смещает равновесие реакции
синтеза карбамида в сторону исходных веществ. При наличии воды карбамид будет
разлагаться на аммиак и двуокись углерода:
Эта реакция будет снижать выход меламина
соответственно. С образованием каждой молекулы готового меламина образовываются
3 молекулы двуокиси углерода и 6 молекул аммиака как побочные продукты, и
соответственно они будут представлять собой главные компоненты отходящего газа
от установки меламина. Вредное влияние воды до некоторой степени компенсируется
введением избыточного аммиака.
При более высоких температурах меламин
подвергается конденсации, образует мелем, как показано в следующем уравнении:
|
+ меламин
аммиак
|
|
(12)
|
|
мелем
|
|
Изоциановая кислота, взаимодействуя с
карбамидом, образует биурет:
В присутствии избытка аммиака образование биурета
протекает со значительно меньшей скоростью путем непосредственного
взаимодействия молекул карбамида:
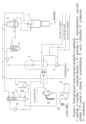
5. Технология и схема получения меламина
Раствор CO(NH2)2 с концентрацией 72-78% масс.
подается в фильтр 10 с активированным углем для удаления частиц машинного
масла. Очищенный раствор поступает в приемную емкость карбамида 8. Из емкости 8
раствор карбамида насосом 11 подается в испаритель 12, где происходит удаление
влаги за счет вакуума. И далее в сепаратор выпарки 3, где удаляются остатки
влаги вакуумом. Из сепаратора выпарки 3, концентрированный раствор карбамида подается
в нижнюю часть скруббера карбамида 2. С нижней части скруббера основная часть
расплава карбамида подается через холодильник 13 в верхнюю часть скруббера на
орошение циркулирующего газа. Охлажденный жидкий карбамид впрыскивается в
верхнюю часть скруббера 2, что обеспечивает интенсивное прямое охлаждение и
промывку газового потока. При промывке из технологического газа удаляются и
выводится непреобразованная изоциановая кислота, следы карбамида и меламина.
Охлаждение вызывает превращение изоциановой кислоты с аммиаком в карбамид.
Газожидкостная смесь стекает с верхней части скруббера в нижнюю, где
охлаждается с помощью внутренних теплообменников 14 до температуры
приблезительно138 °С. Очищенный технологический газ из скруббера 2 поступает в
циклон технического газа 15, где двумя потоками направляется:
) основная часть на узел кристаллизации и
выделения меламина в кристаллизатор 6;
) другая часть для использования в качестве
псевдоожижающего газа в реакторе 1.
А сплав жидкого карбамида с нижней части циклона
15 стекает вниз и возвращается в нижнюю часть скруббера 2.
С нижней части скруббера 2 по уровню сплав
карбамида подается в нижнюю часть реактора для синтеза 1. Перед входом в
реактор расплав карбамида в смесителях смешивается с аммиаком для распределения
сырья по всему объему реактора. Синтез карбамида в меламин проходит при
давлении 0,33 МПа и температуре 390°С в псевдоожиженном слое катализатора
(гидросиликат алюминия).
Псевдоожижение катализатора производится
технологическим газом от циклона 14. Перед поступлением в нижнюю часть реактора
1 псевдоожижающий газ предварительно нагревается в теплообменнике 5 до
390-400°С. Теплоноситель - горячий расплав нитрит - нитратных солей,
возвращенный из внутренних подогревателей реактора 1. Вследствие общей эндотермической
реакции меламина, внутренние змеевики, обогреваемые расплавом солей,
применяются для поддержания температуры реактора. Чтобы снизить потери
катализатора, в 8 внутренних циклонных сепараторах происходит отделение
катализатора от газового потока, который покидает реактор в верхней части.
Газовая смесь, покидающая реактор, охлаждается в теплообменнике реактора 9, за
счет циркулирующего горячего масла по межтрубному пространству, до температуры
330ОС, при которой кристаллизуется только побочные продукты - мелем.
Осажденный мелем, в форме тонкоизмельченного
порошка, удаляются вместе с уносимой в фильтр 4 пылью катализатора.
Отфильтрованная газовая смесь из фильтра 4 поступает в верхнюю часть
кристаллизатора 6, где смешивается с возвращенным технологическим газом
поступающим из циклона 14. Таким образом, температура в кристаллизаторе 6
понижается до 210ОС. Из нижнее части кристаллизатора 6
технологический газ и кристаллы меламина поступают в циклон меламина 7. Твердый
меламин отделяется от газа в циклоне меламина 7, при помощи скребка на днище
циклона меламина равномерно распределяется в нижней части циклона и поступает в
винтовой конвейер. Технологический газ из верхней части циклона идет на мокрую
очистку в скруббер 2 [3, с. 17-23].
6. Нормы технологического режима
Таблица 6.1 Нормы технологического режима [3,
с.158-170].
|
Наименование
стадий процесса, места измерения параметров
|
Контролируемый
параметр
|
Нормы
технологического режима
|
|
1
|
2
|
3
|
|
Узел
концентрирования карбамида
|
|
Сепаратор
1-й ступени выпарки Д-1001
|
Давление
в аппарате, МПа
|
0,04
|
|
Температура
в аппарате, oС
|
120
- 130
|
|
Сепаратор
2-й ступени выпарки Д-1002
|
Давление
в аппарате, МПа
|
0,0027
- 0,0053
|
|
Температура
в аппарате, oС
|
135
- 140
|
|
Испаритель
1-й ступени выпарки Е-1001
|
Давление
в змеевике (раствор карбамида), МПа
|
0,1
|
|
Температура
в змеевике, oС
|
85
- 98
|
|
Давление
в межтрубном пространстве (пар), МПа
|
0,9
|
|
Температура
в межтрубном пространстве, oС
|
179
|
|
Испаритель
2-й ступени выпарки Е-1002
|
Давление
в змеевике (раствор карбамида), МПа
|
0,025
- 0,045
|
|
Температура
в змеевике, oС
|
130
|
|
Давление
в межтрубном пространстве (пар), МПа
|
0,9
|
|
Температура
в межтрубном пространстве, oС
|
179
|
|
Конденсатор
1- ступени выпарки Е-1003
|
Температура
в трубном пространстве (вода оборотная), oС
|
26
- 36
|
|
Давление
в трубном пространстве, МПа
|
0,4
|
|
Температура
в межтрубном пространстве (пар), oС
|
130
|
|
Давление
в межтрубном пространстве, МПа
|
0,025
- 0,045
|
|
Конденсатор
2- ступени выпарки Е-1004
|
Температура
в трубном пространстве (вода оборотная), oС
|
26
- 36
|
|
Давление
в трубном пространстве, МПа
|
0,4
|
|
Температура
в межтрубном пространстве (конденсат пара), oС
|
140
|
|
Давление
в межтрубном пространстве, МПа
|
0,002
- 0,005
|
|
Конденсатор
2- ступени хвостовой Е-1005
|
Температура
в трубном пространстве (вода оборотная), oС
|
26
- 36
|
|
Давление
в трубном пространстве, МПа
|
0,4
|
|
Температура
в межтрубном пространстве (конденсат пара), oС
|
140
|
|
Давление
в межтрубном пространстве, МПа
|
0,1
|
|
Конденсатор
концевой Е-1006
|
Температура
в трубном пространстве (вода оборотная), oС
|
26
- 36
|
|
Давление
в трубном пространстве, МПа
|
0,4
|
|
Температура
в межтрубном пространстве (пар), oС
|
130
|
|
Давление
в межтрубном пространстве, МПа
|
0,1
|
|
Фильтр
карбамида F-1001 A/B
|
Давление
в аппарате (раствор мочевины), МПа
|
0,5
|
|
Температура
в аппарате, oС
|
98
|
|
Давление
в змеевике (пар), МПа
|
0,45
|
|
Температура
в змеевике, oС
|
148
|
|
Эжектор
1-й ступени выпарки J-1001
|
Давление
пара, МПа
|
0,9
|
|
Температура,
oС
|
179
|
|
Эжектор
2-й ступени выпарки J-1002
|
0,9
|
|
Температура,
oС
|
179
|
|
Эжектор
хвостовой J-1003
|
Давление
пара, МПа
|
0,9
|
|
Температура,
oС
|
179
|
|
Насос
центробежный раствора карбомида Р-1001А/В
|
Производительность,
м3/час
|
до
45
|
|
Температура,
oС
|
40
- 70
|
|
Насос
центробежный расплава карбомида Р-1002А/В
|
Производительность,
м3/час
|
до
15
|
|
Температура,
oС
|
135
- 140
|
|
Насос
конденсата вторичного пара Р-1003А/В
|
Производительность,
м3/час
|
до
11,5
|
|
Температура,
oС
|
40
- 45
|
|
Насос
погружной центробежный Р-1004
|
Производительность,
м3/час
|
до
11,5
|
|
Сборник
с трубным пучком Т-1001
|
Давление
в аппарате, МПа
|
0,1
|
|
Температура,
oС
|
85
- 98
|
|
Сборник
конденсата сокового пара Т-1002
|
Давление
в аппарате, МПа
|
0,1
|
|
Температура,
oС
|
45
|
|
Емкость
дренажная V-1001
|
Давление
в аппарате, МПа
|
0,1
|
|
Температура,
oС
|
40
|
|
Узел
мокрой очистки технологического газа
|
|
Скруббер
карбамида Д-1103
|
Давление,
МПа
|
0,45
|
|
Температура,
oС
|
260
|
|
Холодильник
скруббера Е-1103А/В
|
Давление,
МПа
|
0,45
|
|
Температура,
oС
|
260
|
|
Холодильник
плава карбамида Е-1104
|
Давление,
МПа
|
0,865
|
|
Температура,
oС
|
130
- 138
|
|
Конденсатор
воздушный ЕА-1101
|
Давление,
МПа
|
0,2
|
|
Температура,
0С
|
120,3
|
|
Конденсатор
воздушный ЕА-1102А/В
|
Давление,
МПа
|
0,23
|
|
Температура,
oС
|
124,7
|
|
Насос
плава карбамида Р-1103А/В
|
Производительность,
м3/час
|
до
646
|
|
Температура,
oС
|
138
|
|
Насос
погружной Р-1105
|
Производительность,
м3/час
|
до
20
|
|
Температура,
oС
|
138
|
|
Насос
центробежный Р-1106
|
Производительность,
м3/час
|
до
12
|
|
Температура,
oС
|
30
|
|
Циклон
технологического газа V-1101
|
Давление,
МПа
|
0,264
|
|
Температура,
oС
|
138
|
|
Емкость
дренажная карбамида V-1105
|
Давление,
МПа
|
0,256
|
|
Температура,
oС
|
138
|
|
Узел
синтеза и фильтрации
|
|
Компрессор
центробежный технологического газа С-1201
|
Производительность,
нм3/час
|
54151
|
|
Давление
всаса, МПа
|
0,256
|
|
Давление
нагнетания, МПа
|
0,45
|
|
Температура
всаса, oС
|
138
|
|
Температура
нагнетания, oС
|
205
|
|
Число
оборотов, об/мин
|
1500
|
|
Подогревательтехнологического
газа Е-1201
|
Давление
по трубному пр-ву, МПа
|
0,5
|
|
Температура
по трубному пр-ву, oС
|
405,6
-414,3
|
|
Давление
по межтрубному пр-ву, МПа
|
0,44
|
|
Температура
по межтрубному пр-ву, oС
|
201
- 390
|
|
Холодильник
реакторных газов Е-1202А/В
|
Давление
по трубному пр-ву, МПа
|
0,331
|
|
Температура
по трубному пр-ву, oС
|
340
- 390
|
|
Давление
по межтрубному пр-ву, МПа
|
0,4
|
|
Температура
по межтрубному пр-ву, oС
|
330,7
|
|
Конденсатор
масла Е-1203
|
Давление
по трубному пр-ву, МПа
|
2,325
|
|
Температура
по трубному пр-ву, oС
|
219,6
|
|
Давление
по межтрубному пр-ву, МПа
|
0,4
|
|
Температура
по межтрубному пр-ву, oС
|
330,7
|
|
Газовый
подогреватель предварительный Е-1204
|
Давление
по трубному пр-ву, МПа
|
0,26
|
|
Температура
по трубному пр-ву, oС
|
138
- 213
|
|
Давление
по межтрубному пр-ву, МПа
|
1,0
|
|
Температура
по межтрубному пр-ву, oС
|
179
|
|
Фильтр
реакторных газов F-1201A/B
|
Давление,
МПа
|
0,3255
|
|
Температура,
oС
|
340
|
|
Реактор
R-1201
|
Давление,
МПа
|
0,3305
|
|
Температура,
oС
|
390
|
|
Емкость
загрузочная катализатора V-1202
|
Давление,
МПа
|
0,33
|
|
Температура,
oС
|
260
|
|
Сборник
пыли V-1205А/В
|
Давление,
МПа
|
0,33
|
|
Температура,
oС
|
340
|
|
Емкость
пара высокого давления V-1206
|
Давление,
МПа
|
2,0
- 3,145
|
|
Температура,
oС
|
212
- 236
|
|
Узел
кристализации и выделения меламина
|
|
Вентилятор
центробежный тегнологического газа С-1301
|
Производительность,
нм3/час
|
263637
|
|
Давление
всаса, МПа
|
0,234
|
|
Давление
нагнетания, МПа
|
0,272
|
|
Температура
всаса, oС
|
210
|
|
Температура
нагнетания, oС
|
230
|
|
Число
оборотов, об/мин
|
1460
|
|
Кристализатор
V-1302
|
Давление,
МПа
|
0,26
|
|
Температура,
oС
|
340
|
|
Циклон
V-1303
|
Давление,
МПа
|
0,254
|
|
Температура,
oС
|
208
|
|
|
|
|
7. Аналитический контроль
Проведение анализа. 1 г меламина, растертого в
тонкий порошок, взвешивают е погрешностью не белее 0,0001 г. Затем с помощью 50
см3 воды навеску количественно переносят в стакан ёмкостью 400 см3.
3 г щавелевой кислоты взвешивают с погрешностью не более 0,01 г, и растворяют
20 см воды. Оба раствора нагревают, следя за тем, чтобы начало кипения раствора
щавелевой кислоты опережало конец растворения меламина не более чем на 1
минуту. Затем кипящий раствор щавелевой кислоты медленно при перемешиваний
приливают к раствору меламина, и оставляют стоять в течение 1 ч при комнатной
температуре, добавляют 225 см3 ацетона с температуре (20±2)°С и выдерживают
стакан в термостате при (20±2)°С в течение 1 ч, периодически помешивая.
Выпавший осадок фильтруют через фильтрующий тигель, предварительно промытый
ацетоном. Высушенный при 110°С в течение 1 ч и взвешенный с точностью до 0,0001
г. Осадок промывают 75 см3 ацетона в два-три приема, сушат в
сушильном шкафу 1 ч при 110°С, охлаждают 1 ч в эксикаторе над твердым
осушителем, и взвешивают с точностью до 0,0001 г.
Навеску меламина, массой 0,5 г, взвешенную с
точностью до четвертого десятичного знака, помещают в стакан вместимостью 400
см3, приливают 200 см3 дистиллированной воды, и
растворяют при нагревании до температуры 80°С на "водяной бане".
Полученный раствор охлаждают, количественно переводят в мерную колбу
вместимостью 250 см3, и перемешивают. Пипеткой вместимостью 50 см3
отбирают полученный раствор, и помещают в сухой, чистый стакан, вместимостью
100-150 см3. В стакан опускают стеклянный и хлорсеребряный
электроды, предварительно осушенные фильтровальной бумагой, опускают магнитную
мешалку, и титруют раствором соляной кислоты с молярной концентрацией С(НС1)
=0,1 моль/дм3 (0,1 н), при постоянно работающей мешалке. Титрование
проводят автоматически со скоростью 0,1 см3/мин до скачка
потенциала, или вручную с помощью бюретки, до скачка потенциала в области
рН=(3,2-3,5), после каждой порции записывают показания ЭДС в мВ. После
измерений электроды тщательно отмывают дистиллированной водой, осушают
фильтровальной бумагой, и помещают в стакан с дистиллированной водой [4, с.
270-344].
Таблица 7.1 Аналитический контроль
|
Наименование
стадий процесса, места измерения параметров или отбора проб
|
Контролируемый
параметр
|
Частота
и способ контроля
|
Нормы
и технические показатели
|
Метод
испытания и средство контроля
|
Кто
контролирует
|
|
1
|
2
|
3
|
4
|
5
|
6
|
|
Секция
10 - Концентрирование карбамида
|
|
1
Жидкий расплав карбамида (UL)
|
Карбамид
|
Один
раз в неделю
|
не
менее 99,5 % масс.
|
_
|
Лаборант
ЦОТК
|
|
Масло
|
Один
раз в неделю
|
не
более 1 ppm
|
Экстракция
и ИК Фурье-спектрометр
|
|
|
Железо
|
Один
раз в неделю
|
не
более 1 ppm
|
Фотометр
|
|
|
Формальдегид
|
Один
раз в неделю
|
0
ppm (диапазон измерений: 0-100 ppm)
|
Фотометр
|
|
|
Вода
|
Один
раз в неделю
|
не
более 0,5 % масс.
|
Метод
Карла Фишера
|
|
|
Цвет
|
Один
раз в неделю
|
белый
|
-
|
|
|
2
Раствор карбамида (US)
|
Карбамид
|
Один
раз в неделю
|
72-78
% масс.
|
Метод
Кьелдахля
|
Лаборант
ЦОТК
|
|
NH3
|
Один
раз в неделю
|
не
более 0,5 % масс.
|
Фотометр
/ Ионоселективный электрод
|
|
|
CO2
|
Один
раз в неделю
|
не
более 0,5 % масс.
|
Титрование
|
|
|
Масло
|
Один
раз в неделю
|
5
- 12 ppm
|
Экстракция
|
|
|
Формальдегид
|
Один
раз в неделю
|
0
ppm (диапазон измерений: 0-100 ppm)
|
Фотометр
|
|
|
Вода
|
Один
раз в неделю
|
Остальное
|
Метод
Карла Фишера
|
Лаборант
ЦОТК
|
|
Железо
|
Один
раз в неделю
|
0,7
ppm масс.
|
Атомно-абсорбционная
спектрометрия
|
|
|
Цвет
|
Один
раз в неделю
|
белый
|
-
|
|
|
Секция
11 - мокрая очистка газа
|
|
1
Жидкий расплав карбамида - 1 проба (UL)
|
Меламин
Карбамид Вода CO2 Аммиак (NH3) Формальдегид
|
При
необходимости При необходимости При необходимости При необходимости При
необходимости При необходимости
|
0,2
% масс.
|
Высокоэффективная
жидкостная хромотография -Метод Карла Фишера -Электрод NH3 Фотометр
|
Лаборант
ЦОТК
|
|
|
|
90
% масс. 1,4 % масс. 0,2 -0,3 % масс -0 ppm (диапазон измерений: 0-100 ppm)
|
|
|
|
2
Жидкий расплав
|
Температура
Плавления Биурет
|
Один
раз в сутки
|
не
более
|
Дифференциально-сканирую-
|
Лаборант
ЦОТК
|
|
карбамида
- 2 проба (UL)
|
|
(дневная
смена)
|
132,6
°С
|
щая
колориметрия (DSC)
|
|
|
|
Один
раз в сутки
|
20
- 25 % масс.
|
Реакция
с Си2+ и фотометрия
|
|
|
|
(дневная
смена)
|
|
|
|
|
3
Технологический газ
|
NH3
CO2 Несконденсировавшиеся газы При замене системы: N2 NH3 О2
|
Один
раз в сутки (дневная смена) Один раз в сутки (дневная смена) Один раз в сутки
(дневная смена) Один раз в сутки (дневная смена) Один раз в сутки (дневная
смена) Один раз в сутки (дневная смена)
|
65
% об. 35 % об. 5 % об. - не менее 70 % об не более 2 % об.
|
Титрование
Титрование - Анализатор состава остаточных газов Титрование Анализатор
кислорода
|
Лаборант
ЦОТК
|
|
Секция
12 - Секция реакции и фильтрации
|
|
1
Катализатор - 1 проба
|
Al2О3
|
Один
раз в неделю
|
не
более
|
-
|
Лаборант
ЦОТК
|
|
|
(во
время заполнения)
|
10
% масс.
|
|
|
|
|
|
|
|
|
|
Fe2О3
|
Один
раз в неделю (во время заполнения)
|
не
более 0,15 % масс.
|
-
|
|
|
|
|
|
|
|
|
Na2О
|
Один
раз в неделю (во время заполнения)
|
не
более 0,2 % масс.
|
-
|
|
|
|
|
|
|
|
|
Частицы
размером не более 40 мкм
|
Один
раз в неделю (во время заполнения)
|
2
%
|
Ситовый
анализ
|
|
|
Частицы
размером 40 - 150 мкм
|
Один
раз в неделю (во время заполнения)
|
85
%
|
Ситовый
анализ
|
|
|
|
|
|
|
|
|
Частицы
размером не менее 150 мкм
|
Один
раз в неделю (во время заполнения)
|
не
более 13 %
|
Ситовый
анализ
|
|
|
|
|
|
|
|
|
2
Катализатор - 2 проба
|
Потери
при прокаливании (LOI)
|
При
необходимости
|
не
менее 67 % масс.
|
-
|
Лаборант
ЦОТК
|
|
|
|
|
|
|
|
3
Вентгазы (GV)
|
Воздух
|
При
необходимости
|
100
% масс.
|
-
|
Лаборант
ЦОТК
|
|
|
|
|
|
|
|
Пыль
|
При
необходимости
|
не
более или равно 25 мг/нм3
|
-
|
|
|
|
|
|
|
|
|
4
Катализатор (СС) - 1 проба
|
Потери
при прокаливании (LOI)
|
Один
раз в неделю
|
не
более 10 % масс.
|
ASTM
D 7348
|
Лаборант
ЦОТК
|
|
|
|
|
|
|
|
5
Катализатор (СС) - 2 проба
|
Потери
при прокаливании (LOI)
|
не
более 10 % масс
|
ASTM
D 7348
|
Лаборант
ЦОТК
|
|
|
|
|
|
|
|
6
Катализатор (СС) - 3 проба
|
Потери
при прокаливании (LOI)
|
Один
раз в неделю
|
не
более 10 % масс.
|
ASTM
D 7348
|
Лаборант
ЦОТК
|
|
7
Технологический газ (PG)
|
Азот
|
Во
время регенерации фильтра F-1201А или В
|
не
более 1,5 % мольн.
|
-
|
Лаборант
ЦОТК
|
|
|
|
|
|
|
|
8
Горячее масло (НО)
|
Определяется
поставщиком состава Dowtherm A
|
Один
раз в год
|
Определяется
поставщиком состава Dowtherm A
|
Обратитесь
в Dow-Lab, Роттердам, Нидерланды "
|
Лаборант
ЦОТК
|
|
|
|
|
|
|
|
9
Катализатор (СС) - 4 проба
|
Потери
при прокаливании
|
Один
раз в неделю
|
не
более 10 % масс.
|
ASTM
D 7348
|
Лаборант
ЦОТК
|
|
|
|
|
|
|
|
10
Горячее масло
|
О2
|
-
|
не
более 2 % об.
|
Кислородный
анализатор
|
Лаборант
ЦОТК
|
|
|
|
|
|
|
|
|
|
. Ведомость основного и вспомогательного
оборудования
Таблица 8 Ведомость оборудования [4, c. 45-100]
|
Наименование
оборудования или технических устройств
|
Количество
|
Материал,
способ защиты
|
Техническая
характеристика
|
|
1
|
2
|
3
|
4
|
|
Скруббер
карбамида
|
1
|
SA240-316
L
|
Диаметр
3200 мм Высота TL/TL 29600 мм Вместимость 361 м3 Верхняя и нижняя части
аппарата оснащены змеевиковыми рубашками, снабжен 4 циклонами, изолируется
Среда - расплав карбамида, технологический газ Давление расчетное 0,45 МПа
Давление рабочее 0,26 МПа Температура расчетная 260 °С Температура рабочая от
130 °С до 231 °С В змеевиках среда - насыщенный водяной пар Диаметр трубки змеевика
(верхнего и нижнего) 25,4 х 2,5 Нижняя часть: давление рабочее 0,45 МПа (а)
давление расчетное 0,9 МПа (а) температура рабочая 148 °С температура
расчетная 182 °С Верхняя часть (смесительная): давление рабочее 2,3 МПа (а)
давление расчетное 2,64 МПа температура рабочая 250 °С температура расчетная
340 °С
|
|
Циклон
технологического газа
|
1
|
SA240
304L
|
Диаметр
4900 мм Высота 12500 мм Вместимость 260 м3 Аппарат снабжен змеевиком,
изолируется Среда - технологический газ Давление рабочее 0,262 МПа (а) Давление
расчетное 0,45 МПа Температура рабочая 138 °С Температура расчетная 240 °С В
змеевике cреда - насыщенный водяной пар Давление рабочее 0,45 МПа (а)
Давление расчетное 0,8 МПа Температура рабочая 148 °С Температура расчетная
182 °С
|
|
Холодильник
реакторных газов
|
2
|
304L
или 321
|
Диаметр
1700 мм Длина 6600 мм Диаметр трубок 31,75 мм Количество труб 1349
Поверхность теплообмена 889 м2 Q = 2009 кВт Аппарат изолируется В трубном
пространстве среда - технологический газ Давление рабочее 0,331 МПа (а)
Температура рабочая от 340 °С до 390 °С В межтрубном пространстве среда -
горячее масло Давление рабочее 0,4 МПа (а) Температура рабочая 330,7 °С
|
|
Фильтр
реакторных газов
|
2
|
SA240
304 L
|
Диаметр
3430 мм Высота TL/TL 6650 мм Вместимость 75,41 м3 Аппарат оснащен рубашкой,
изолируется Среда - технологический газ Давление рабочее 0,3255 МПа (а)
Давление расчетное 0,45 МПа Температура рабочая 340 °С Температура расчетная
420 °С Удаляемые частицы - катализатор/мелем В змеевике среда - газообразный
азот Давление рабочее от 0,23 до 0,6 МПа (а) Температура рабочая от 340 °С до
380 °С
|
|
Реактор
с псевдоожиженным слоем катализатора
|
1
|
Корпус,
циклоны SA240 304L
|
Диаметр
7200 мм Высота TL/TL 21000 мм Вместимость 929 м3 Аппарат оснащен 8 циклонами
и пучком труб солевого подогревателя, изолируется. Среда - аммиак, меламин,
диоксид углерода Давление рабочее 0,3305 МПа (а) Давление расчетное 0,45 МПа
Температура рабочая 390 °С Температура расчетная 455 °С В змеевике среда -
расплав нитрит-нитратных солей Давление рабочее 1,1 МПа (а) Давление
расчетное 1,6 МПа Температура рабочая 440 °С Температура расчетная 490 °С
|
|
Кристаллизатор
|
1
|
SА240
304L Материал рубашек - сталь углеродистая
|
Диаметр
5800/6800 мм Высота TL/TL 12900 мм Габаритная высота 17300 мм Вместимость 466
м3 Аппарат снабжен рубашками, изолируется Давление рабочее 0,26 МПа Давление
расчетное 0,45 МПа Температура рабочая 340 °С Температура расчетная 360 °С
Среда - меламин, технологический газ В змеевике: Цилиндрическая часть Среда -
газообразный азот Давление рабочее 0,23 МПа (а) Температура рабочая от 340 до
380 °С Нижнее днище: Среда - насыщенный водяной пар Давление рабочее 2,3 МПа
(а) Температура рабочая 250 °С
|
|
Циклон
меламина
|
|
SА240
304 L Материал рубашки - сталь углеродистая
|
Диаметр
6000 мм Высота TL/TL 17000 мм Вместимость 542 м3 Аппарат оснащен рубашкой,
изолируется Среда - кристаллы меламина, технологический газ Давление рабочее
0,247 МПа Давление расчетное 0,45 МПа Температура рабочая 210 °С Температура
расчетная 360 °С В рубашке среда - насыщенный водяной пар Давление рабочее
2,3 МПа (а) Давление расчетное 2,64 МПа Температура рабочая 250 °С
Температура расчетная 340 °С
|
.1 Эскиз - реактор с псевдоожиженным слоем
катализатора
9. Мероприятия по безопасности производства
.1 Перечень мероприятий по обеспечению
безопасности производства
Характеристика опасных и вредных
производственных факторов в производстве меламина:
1) наличие в системе значительных количеств
жидкого и газообразного аммиака, способного образовать с воздухом взрывоопасные
смеси и обладающие токсическими свойствами;
2) применение в качестве топлива природного
газа, обладающего взрывоопасными свойствами;
3) наличие меламина, пыль которого способна
образовать с воздухом взрывоопасные смеси;
) применение веществ 1 и 2 класса
опасности;
) применение оборудования и
трубопроводов, работающих при повышенном давлении и высоких температурах;
) возможность термических ожогов в
системах высокотемпературных (расплав солей, даутерм) и парового подогрева;
) применение насосно-компрессорного
оборудования, имеющего вращающиеся части, грузоподъёмного оборудования и
транспортёров;
) необходимость транспортировки и
загрузки в транспорт тяжеловесных грузов, наличие электрооборудования и сетей
напряжением до 380В.
.2 Мероприятия по обеспечению безопасной
эксплуатации производства
1) производство меламина из карбамида
является взрывоопасным. Для сокращения количества аммиака, участвующего во
взрыве, предусматривается разбивка производства на отдельные технологические
блоки, снабжённые отсечной арматурой на границе со смежными блоками в
соответствии с требованиями ПБ 09-540-03. "Общие правила
взрывобезопасности для взрывопожароопасных химических, нефтехимических и
нефтеперерабатывающих производств";
2) для автоматического поддержания заданных
параметров эксплуатации, управления, эффективности систем противоаварийной
защиты и сигнализации параметров оборудование оснащено современными системами
КИП и автоматического регулирования с применением электроники и
микропроцессорной техники. Контроль и управление процессом осуществляется из
ЦПУ производства карбамида;
3) в целях автоматизированного оперативного
управления, прогнозирования, обнаружения, предупреждения и ликвидации аварийных
ситуаций предусмотрена автоматическая противоаварийная защита (ПАЗ) и
противоаварийные устройства;
) предусматривается система
предупредительной светозвуковой сигнализации при несоответствии параметров
требованиям технологического режима;
) для предотвращения аварийных ситуаций
проектом предусмотрена система автоматических блокировок, предотвращающих выход
параметров, определяющих безопасность работы технологических узлов и отдельных
аппаратов, за предельные значения (перечень блокировок указан в описании
технологических схем);
) предусмотрена система автоматического
сброса газовой фазы на факел из реактора R-1201 при резком повышении
температуры в наиболее опасном блоке (Блок №2. Синтез меламина);
7) при аварийной ситуации в блоке №2
предусмотрен слив солевого расплава в ёмкость расплава солей с помощью
дистанционно - управляемого клапана;
8) предусматривается система
автоматического контроля загазованности и извещения о превышении концентрации
аммиака в воздухе рабочей зоны наружной площадки в местах наиболее вероятной
утечки:
- при концентрации аммиака 20 мг/м3
-светозвуковая сигнализация по месту и в ЦПУ производства карбамида;
- при концентрации аммиака 500 мг/м3
-светозвуковая сигнализация, отключение соответствующего оборудования,
отключение аварийного блока от смежных.
9) все насосы оборудуются противоаварийными
блокировками в соответствии с требованиями ОСТ 26-06-2028-96 "ССБТ. Насосы
общепромышленного назначения. Требования безопасности". В качестве
уплотняющих устройств в насосах используется двойное торцевое уплотнение или
другие виды уплотняющих устройств с промежуточной камерой, в которую подается
затворная жидкость под необходимым давлением;
10) в целях обеспечения контроля герметичности и
выполнения требований по защите оборудования от коррозии, выполнения условий
надёжности конструкция аппаратов, расчётные параметры и их конструктивные
особенности выбраны на основе опыта эксплуатации аналогичного оборудования;
11) в качестве расчетных давлений и температур
при конструировании аппаратов приняты максимальные значения с учётом возможного
отклонения от регламентных норм;
12) для защиты аппаратов, работающих под
давлением, от разрушения помимо защитных блокировок предусматривается установка
предохранительных клапанов;
) обвязка предохранительных клапанов
выполняется в соответствии с ГОСТ 12532 - 88 "Клапаны предохранительные
прямого действия. Основные параметры",
) для пожаро - и взрывоопасных веществ в
соответствии с ГОСТ 12.2.085-2002 "Сосуды, работающие под давлением. Клапаны
предохранительные. Требования безопасности" предусматривается система
клапанов, состоящую из рабочего и резервного клапанов;
) сброс от предохранительных клапанов
предусматривается на факельную установку. Расчеты предохранительных клапанов
выполняются с учетом противодавления системы;
) проектом предусматривается система
аварийного дренажа и сброса давления из всего технологического оборудования.
Для дренажа жидкого аммиака предусмотрен отдельные дренажные сборники;
) предусматривается подача азота для
продувки всего аммиачного оборудования и трубопроводов;
) для принятия оперативных мер по
локализации возникающих аварийных ситуаций для аварийного дренажа, отключения
аварийных блоков и отдельных аппаратов предусматривается быстродействующая
арматура с дистанционным управлением из ЦПУ производства карбамида;
) предусматривается сигнализация в ЦПУ
рабочего состояния всего насосного оборудования;
) для наружного оборудования
предусматриваются площадки снабженные бортиком и приямком для сбора и откачки
проливов;
) применение приспособлений,
обеспечивающих безопасность обслуживающего персонала, при эксплуатации
аппаратов и проведении ремонтных работ;
) в необходимых случаях предусматривается
тепловая изоляция, обеспечивающая температуру наружной поверхности теплоизолированного
аппарата не более 60ºС за
пределами рабочей или обслуживаемой зоны и не более 45ºС
на рабочих местах и в обслуживаемой зоне;
) установка обратных клапанов на
нагнетательных линиях всех насосов;
) оборудуются надежными ограждениями все
движущиеся и вращающиеся части машин и аппаратов;
) предусматриваются все необходимые
приспособления для обеспечения эксплуатации кранов, подъемных механизмов в
соответствии с правилами, утвержденными РОСТЕХНАДЗОРом и "Типовой
инструкцией для инженерно-технического работника по надзору за безопасной
эксплуатацией грузоподъемных машин (РД 10-40-93)";
) оснащение производственной установки
противопожарным водопроводом, ручными извещателями пожара, обеспечение
помещений склада меламина автоматической пожарной сигнализацией [3, с.
292-320].
10. Охрана окружающей среды
.1 Выбросы в атмосферу
Различают два вида выбросов загрязняющих веществ
в атмосферу из производств: постоянные и аварийные.
На установке меламина производятся следующие
постоянные выбросы:
- в результате сжигания природного газа в
теплогенераторе поз. PU-1401-E01 (узел солевого расплава, система
теплоносителя) образуются диоксид азота, оксид азота, оксид углерода, серы
диоксид. Газовоздушная смесь, содержащая указанные загрязняющие вещества, выбрасывается
без очистки через дымовую трубу в атмосферу;
- сбросной газ из бункера катализатора поз.
PU-1201-V01 (узел синтеза и фильтрации), газовоздушная смесь из
пробоотборников, отходящий пар из установки концентрирования карбамида поз.
PU-1001 (узел концентрирования карбамида) содержащие загрязняющие вещества S
аммиак и карбамид;
- газовоздушная смесь, содержащая аммиак и пыль
меламина, после бункера no3.PU-1501-V01A/B (узел хранения и упаковки) с
распределительным устройством;
- газовоздушная смесь, содержащая пыль меламина,
образующаяся при расфасовке готового продукта в мешки и биг-бэги (узел хранения
и упаковки), посредством местных отсосов.
Для уменьшения выбросов загрязняющих веществ в
атмосферу принят ряд специальных мероприятий по очистке и обезвреживанию
выбросов от производства:
· очистка сбросного газа из бункера
катализатора поз. PU-1201-V01 (узел синтеза и фильтрации), газовоздушной смеси
из узла концентрирования карбамида поз. PU - 1001 и газовоздушной смеси из
пробоотборников в скруббере отходящего газа поз. D-1801 (степень очистки 98%);
· улавливание пыли меламина из
газовоздушной смеси после бункера меламина поз. PU-1501-V01A/B (узел хранения и
упаковки) на фильтре поз. PU-1501- F01A/B (степень очистки 98%);
· улавливание пыли меламина из газовоздушной
смеси (местный отсос), у образующейся при расфасовке готового продукта в мешки
и биг-беги на фильтре (степень очистки 98%).
Посредством общеобменной вентиляции на складе
готовой продукции в атмосферу без очистки выбрасывается пыль меламина из:
вентсистемы В1, В1р помещения дозировки и
упаковки;
вентсистем В2, В2р, ВЗ, ВЗр, В4, В4р склада
готовой продукции.
Для утилизации возможных аварийных выбросов
предусмотрена факельная установка. При её работе в дежурном режиме (сгорание
природного газа без аварийных выбросов) конструкция факельной системы
обеспечивает полное сгорание природного газа с образованием инертных газов и
воды. Образование загрязняющих веществ происходит при сжигании на факельной
установке следующих возможных аварийных выбросов:
· разрыв предохранительной
мембраны 14SP006 ёмкости высокотемпературного ‘теплоносителя поз. V-1401. В
аварийных выбросах образуются азота диоксид, азота °ксид, серы диоксид, углерод
оксид;
· срабатывание предохранительного
клапана на реакторе поз. R-1201. В аварийных выбросах образуются азота диоксид,
аммиак, азота оксид, серы диоксид, углерод оксид, меламин.
Согласно технологической схеме производства
меламина, объективных предпосылок возникновения аварийных залповых выбросов
загрязняющих веществ в атмосферу при работе оборудования в нормативном
технологическом режиме не имеется.
Источниками возможной опасности для окружающей
среды в производстве Меламина может явиться:
1) наличие в системе повышенных давлений и
высоких температур (до 0,3 МПа и 450 °С на стадии синтеза) и связанной с этим
опасности разрушения аппаратов и трубопроводов и выброса в окружающую среду
вредных веществ (аммиака, меламина);
2) использование в качестве теплоносителя
расплава нитрит-нитратных солей, являющихся сильным окислителем, и наличие
огневого подогрева этого теплоносителя и связанной с этим опасности
возникновения очага пожара с возможным выделением вредных веществ в атмосферу.
Особенностью данного производства является то,
что в системе обращается вначительная масса аммиака (до 90 т) в жидкой и
газовой фазе. Жидкости, используемые в производственном процессе, представляют
собой водные растворы карбамида (до 78% масс.) с небольшим содержанием аммиака
(до 0,5% масс.).
Для предотвращения и локализации возможных
аварийных ситуаций предусмотрена:
· система автоматических
блокировок, предотвращающих выход параметров, определяющих безопасность работы
технологических узлов и отдельных аппаратов, за предельные значения;
· система автоматического сброса
газовой фазы на факел из реактора R-1201 при резком повышении температуры в
наиболее опасном блоке - синтеза меламина;
· система локализации газовой
волны (водяная завеса у аммиакосодержащего оборудования);
· система подавления испарения
при проливах жидкого аммиака (углекислотные пены);
· система пожаротушения огневого
подогревателя;поддоны под оборудованием для предотвращения растекания
жидкостей, содержащих.
Таблица 10.1 Выбросы в атмосферу
|
Наименование
стадии, аппарата
|
Наименование
продукта
|
Место
сброса
|
Направление
сброса
|
Состав
сбрасываемой среды
|
Количество
и переодичность сбросов
|
|
1
|
2
|
3
|
4
|
5
|
6
|
|
Бункер
меламина PU-1501-VО1А/В
|
меламин
|
Фильтр
PU-1501- FО1А/В
|
Атмосфера
|
Пыль
меламина
|
При
работе
|
|
Огневой
подогреватель PU-1401-НО1
|
Продукты
сгорания
|
Труба
PU-1401-МЕ01
|
Атмосфера
|
02,
СО2, N2
|
При
работе
|
|
Скруббер
отходящего газа Д-1801
|
Сдувочный
газ
|
Колонна
скруббера Д-1801
|
Атмосфера
|
02,
СО2, N2, C3H3(NН2)3, C6H6N10, 2NH3
|
При
работе
|
|
Факел
PU-1901
|
Продукты
сгорания
|
Ствол
факела
|
Атмосфера
|
02,
СО2, N2
|
Аварийный
сбросы при авариях и неполадках
|
|
Емкость
пара высокого давления V-1206
|
Пар
|
Глушитель
S-1201
|
Атмосфера
|
Н2О
|
При
работе
|
.2 Сточные воды
От производства меламина отводятся
производственные, поверхностные (дождевые и талые), хозяйственно-бытовые
сточные воды и сточные воды от Iпродувки водооборотного цикла.
Производственные сточные воды после скруббера
поз. D-1801, содержащие аммиак, оксид углерода, цианистый водород, поступают на
переработку в I существующий узел десорбции и гидролиза действующего
производства карбамида.
Поверхностные сточные воды с бетонированных
площадок технологических I установок предварительно собираются в колодец
сточных вод поз. ME-1801.
Поверхностные сточные воды с других частей
площадки производства сразу направляются в существующую сеть промливневой
канализации предприятия.
Колодец сточных вод поз. ME-1801 предназначен
также для сбора возможных аварийных проливов с поддонов, расположенных под
технологическим оборудованием:
- ёмкости дренажной карбамида поз. V-1105 (узел
промывки технологического (газа);
- сборника раствора карбамида поз. Т-1001;
- сборника конденсата вторичного пара поз.
Т-1002;
насосов поз. Р-1001А/В, Р-1002А/В, Р-1003 А/В;
дренажной ёмкости поз. V-1001 (узел
концентрирования карбамида);
ёмкости высокотемпературного носителя поз.
V-1401;
ёмкости расплава солей поз. PU-1401-V01 (узел
получения расплава солей);
скруббера отходящего газа поз. D-1801 (узел
очистки отходящего газа).
Исходя из результатов анализов состава,
проводимых в этом колодце, сточная вода из колодца может направляться в:
· систему промливневой
канализации,
· систему химзагрязнённых сточных
вод.
Хозяйственно - бытовые сточные воды направляются
в существующую сеть хозяйственно-бытовой канализации.
Сведения о сбрасываемых из производства меламина
сточных водах изложены в таблице 10.2.
Таблица 10.2 Сточные воды
|
Наименование
стадии, аппарата
|
Наименование
продукта
|
Место
сброса
|
Направление
сброса
|
Состав
сбрасываемой среды
|
Количество
и переодичность сбросов
|
|
Колодец
сточных вод МЕ-1801
|
Сточная
вода
|
Коллектор
колодца МЕ-1801
|
Химзагрязненная
или промливневая канализация
|
Азот
аммонийный
|
0,185/0,220
|
|
Скруббер
отходящего газа Д-1801
|
Сточная
вода
|
Холодильник
циркуляции Е-1803
|
Отделение
гидролиза производства карбамида
|
Карбамид
|
2,960/3,520
|
.3 Твердые и жидкие отходы
Все образующиеся в производстве меламина отходы
подвергаются утилизации, захоронению или использованию.
На утилизацию специализированным организациям
направляются:
отработанный теплоноситель;
масло индустриальное отработанное;
отходы нитрит нитратных солей.
На собственном полигоне промышленных отходов
размещаются:
· отработанный катализатор
алюмосиликатный производства меламина;
· отработанный активированный
уголь;
· отработанные фильтрующие
материалы, загрязненные меламином.
До передачи на утилизацию или захоронение отходы
временно хранятся на ирмплощадке в соответствии с требованиями СанПиН
2.1.7.1322-03.
Таблица 10.3 Твердые и жидкие отходы
|
Наименование
стадии, аппарата
|
Наименование
продукта
|
Место
складирования
|
Направление
утилизации
|
Состав
отходов
|
Количество
и переодичность отходов
|
|
Бункер
катализатора PU-1401- VO1
|
Отработанный
катализатор
|
Мешки
или бочки
|
Вывоз
на утилизацию или на переработку на спецзаводе
|
Алюмосиликат
- 30 % масс.
|
600
кг/сутки ежесуточно
|
|
Специализированная
площадка. В герметичных контейнерах. Автотранспорт
|
Жидкие
отходы
|
Контейнер
|
Вывоз
на утилизацию или на переработку
|
Даутерм,
состава: Дифенил ~ 26,5 % масс. Окись дифенила ~ 73,5 % масс
|
50
кг/сутки 1 раз в 5 лет
|
.4 Меры обеспечивающие надежность охраны водных
ресурсов и воздушного бассейна в случае аварийных ситуаций и остановок
производства на ремонт
С целью уменьшения количества вредных выбросов и
предотвращения превышения ПДК вредных веществ в атмосфере, предотвращения
аварийных ситуаций и их последствий, которые могут привести к загрязнению
водных ресурсов и воздушного бассейна проектом предусмотрено:
очистка отходящих газов производства на
скруббере Д-1801 с целью уменьшения концентрации вредных веществ в сбрасываемых
газах до предельно допустимых концентраций;
сжигание жидких отходов производства на факельной
установке PU-1901;
выполнение соединений арматуры и трубопроводов
приварными, где это необходимо, с целью уменьшения неорганизованных выбросов
вредных веществ через уплотнительные поверхности;
применение сильфонной запорно-регулирующей
арматуры, предотвращающей проникновение веществ по штоку в окружающую среду,
где это необходимо;
применение преимущественно герметичных насосов
для перекачивания вредных веществ;
проведение процесса в закрытом (герметичном)
оборудовании;
система защиты (ППК) от превышения давления, со
сбросом в закрытые системы, где происходит улавливание и очистка сбросных газов
от вредных веществ;
автоматизация процесса, системы ПАЗ,
предотвращающие условия которые могут привести к разгерметизации оборудования;
организация сбора атмосферных осадков с
бетонного покрытия площадок технологических установок в колодец сточных вод
МЕ-1801, с целью предотвращения попадания продуктов производства в недопустимых
концентрациях в почву и ливневую канализацию;
дыхание основного технологического оборудования
в закрытую систему, продувка азотом коллекторов;
использование замкнутого цикла оборотного
водоснабжения;
организация автоматического и лабораторного
контроля за содержанием углеводородов в воздухе рабочей зоны, в сдувках на
скруббера, в сточных водах.
Освобождение аппаратов, насосов, теплообменного
оборудования, трубопроводов (в том числе клапанов КИП, колонок уровнемеров) при
аварийных ситуациях и при подготовке к ремонту от остатков продуктов
производства производится в соответствующую закрытую дренажную систему.
Для предотвращения попадания газа и паров
продуктов в атмосферу в количествах превышающих ПДК на дренажных емкостях
предусмотрены азотные подушки.
В процессе производства меламина образуются
сточные воды и жидкие отходы, которые выводятся из процесса и направляются на
переработку.
Сточные воды образующиеся после очистки
отходящих газов выводятся в отделение гидролиза производства карбамида.
Отработанный катализатор выводимый из процесса
получения меламина, собираются в бункере катализатора PU-1401- VO1 . Из бункера
выгружается в мешки или бочки и вывозятся автотранспортом на утилизацию или
специализированное предприятие по переработке данных отходов [3, с. 214-244].
Заключение
Меламин широко применяется в промышленном
органическом синтезе, в том числе ионообменных смол, дубителей,
гексахлормеламина, используемого в производстве красителей и гербицидов.
Меламин, наряду c мочевиной, также применялся в качестве небелкового источника
азота для домашнего скота.
В настоящее время потребность в меламине, как
ценном химическом продукте, на мировом рынке значительно выше объема
производства данного продукта. Каталитические способы получения его при низком
давлении характеризуются менее сложной технологической схемой, отсутствием
сточных вод, простотой аппаратурного оформления и меньшими энергетическими
затратами по сравнению с некаталитическими способами высокого давления [1, с.
145].
Список используемой литературы
1.
Чернышев А.К., Туголуков А.В., Афанасьев С.В., Кузнецов Н.М., Левин Б.В.,
Венцкунас В., Альтшулер Л.Н. "Меламин. Свойства, производство,
применение" М.2010 с. - 179
.
wikipedia.org/wiki/Невинномысский_азот
.
Регламент по производству. Книга 1. С. 540
.
Регламент по производству. Книга 2. С. 540
.
"Меламин". Извещение №1 ТУ 2478 - 092 - 00203766 - 2007