Проект строительства наклонно направленной эксплуатационной скважины глубиной 2972 м на Фаинском нефтяном месторождении
Министерство образования и науки
Российской Федерации
Федеральное государственное бюджетное
образовательное учреждение
Высшего профессионального образования
Первое высшее техническое учебное
заведение России
Национальный минерально-сырьевой
университет «Горный»
ПОЯСНИТЕЛЬНАЯ ЗАПИСКА К ДИПЛОМНОМУ
ПРОЕКТУ
Тема:
Проект строительства наклонно
направленной эксплуатационной скважины глубиной 2972 м на Фаинском нефтяном
месторождении
Автор: Храбров Д.В.
студент гр. НБ-07
Руководитель проекта:
доцент Блинов П.А.
Санкт-Петербург - 2012
ЗАДАНИЕ НА ПРОЕКТИРОВАНИЕ
Студенту Храброву Д.В. уч. группы НБ-07
Тема: Проект строительства наклонно направленной эксплуатационной
скважины глубиной 2972 м на Фаинском нефтяном месторождении
Исходные данные: Материалы, полученные при прохождении производственной
практики, фондовая литература
Тема специальной части: Методика выбора бурового раствора для временного
крепления стенок скважины в интервалах слабосцементированных пород и борьбы с
повышенным водопритоком.
Требования к графической части проекта и пояснительной записке содержатся
в Методических указаниях по проектированию.
Руководитель проекта доцент Блинов П.А.
Дата выдачи задания “1” марта 2012 г.
АННОТАЦИЯ
Работа посвящена проектированию наклонно направленной
скважины на нефть глубиной 2972 м на Фаинском нефтяном месторождении,
расположенной в Сургутском районе Ханты-Мансийского АО.
Проект состоит из следующих частей:
· геолого-методической, где рассматриваются вопросы стратиграфии, тектоники
и литологии, а также приведены все виды проектируемых работ;
· технической, где выполнены необходимые расчеты, касающиеся
проектирования бурения, промывки и крепления скважины, а также рассмотрен
специальный вопрос - «Освоение скважин в осложненных условиях»;
· раздела безопасности жизнедеятельности и охраны окружающей
среды, где рассмотрены вопросы безопасного ведения работ при бурении скважин,
проанализированы чрезвычайные ситуации, которые могут возникнуть в ходе
выполнения работ, а также мероприятия по охране окружающей среды.
· организационно-экономической, где произведен расчет затрат на
бурение и расчет сметной стоимости проектируемых работ.
В проекте: страниц 158, рисунков 23, таблиц 59, приложений 5.
SUMMARY
is devoted designing well on oil by depth of 2972 m on the
Fainskoy oil field, located in Surgutsky area of HMAO.project consists of
following parts:
• geologo-methodical, where questions of stratigraphy,
tectonics and a lithology are considered, and also all types of projected works
are given;
• technical, where the necessary calculations concerning
design of drilling, washings and well fastenings are executed, and also a
special question is examined - «Well completion in complicated conditions»;
• personal and social safety and environmental protection section,
where questions of safe conducting works when drilling wells are considered,
emergency situations as well as measures for the protection of the environment
during works are analysed.
• Organizational - economic, where costs of drilling and
estimated cost of projected works are calculated.the project: 157 pages, 23
figures, 59 tables, 5 appendices.
ОГЛАВЛЕНИЕ
ВВЕДЕНИЕ
.
ГЕОЛОГО-ГЕОФИЗИЧЕСКАЯ ХАРАКТЕРИСТИКА МЕСТОРОЖДЕНИЯ
.1 Общие
сведения о месторождении и лицензионном участке
.2
Литолого-стратиграфическая характеристика разреза
.2.1
Фундамент (возраст, состав)
.2.2.Чехол
(разрез осадочного выполнения)
.2.3
Тектонотип
.3
Нефтегазоносность
.4
Характеристика толщин и показатели неоднородности продуктивных пластов
.5
Гидрогеологическая, геотермическая и геокриологическая характеристики
.
ТЕХНОЛОГИЧЕСКАЯ ЧАСТЬ
.1 Вскрытие
продуктивных горизонтов
.2 Выбор и
обоснование типа профиля и конструкции скважины
.3
Обоснование выбора способа бурения скважины
.4 Выбор
типоразмеров породоразрушающего инструмента
.5 Выбор и
расчёт компоновок низа и рациональной конструкции бурильной колонны
.6 Выбор
промывочной жидкости и гидравлическая программа промывки скважины
.7
Проектирование режимов бурения
.7.1
Разработка гидравлической программы проводки скважины
.7.2 Выбор
бурового насоса
.7.3 Расчет
рабочих характеристик турбобура 3ТСШ1-195
.8 Расчет и
подбор обсадных колонн
.9 Расчет
одноступенчатого цементирования обсадных колонн
.10
Оборудование устья скважины
.11
Обоснование вторичного вскрытия пласта
.12 Испытание
скважин в процессе бурения
.13 Выбор
буровой установки
.14
СПЕЦИАЛЬНАЯ ГЛАВА
.
Организационная часть
.1
Организационно-правовая форма и структура управления предприятием
.2
Организация работы вспомогательных подразделений
.3
Мероприятия по охране труда, техники безопасности и противопожарной
безопасности
.4
Обеспечения безопасности при чрезвычайных ситуациях
.5 Охрана
окружающей среды
.
ЭКОНОМИЧЕСКАЯ ЧАСТЬ
.1 Общие
сведения
.2 Расчет
основных технико-экономических показателей
.3
Сметно-финансовые расчеты
ЗАКЛЮЧЕНИЕ
СПИСОК
ЛИТЕРАТУРЫ
ВВЕДЕНИЕ
В данном проекте рассматривается эксплуатационная скважина на Фаинском
нефтяном месторождении. Скважина разбуривает сводовую часть залежи. Кровля
разрабатываемого пласта залегает на глубине 2890 м. Так как покрышка месторождения
слагается доломитами, то величина зумпфа принята 30 м. Общая глубина скважины
равна 2972 м.
Исходные материалы представляют собой справочники, выписки и выкопировки
из производственных отчетов и проектов, данные документации и опробования буровых
скважин, карты, таблицы.
. ГЕОЛОГО-ГЕОФИЗИЧЕСКАЯ ХАРАКТЕРИСТИКА МЕСТОРОЖДЕНИЯ
.1 общие сведения о месторождении и участке недр, представленном в
пользование
1.1.1 Географическое и административное расположение
Фаинское нефтяное месторождение расположено в междуречье реки Большой
Юган и протоки Покамас в 70 км к востоку от города Нефтеюганска.
Административно эта территория относится к Сургутскому району Ханты-Мансийского
автономного округа Тюменской области.
Ближайшими разрабатываемыми месторождениями являются Южно-Сургутское и
Восточно-Сургутское.
Недропользователем Фаинского месторождения является ОАО «НК «Роснефть»
(лицензия ХМН 02043НЭ от 20 ноября 2006 г.), оператором - ООО
“РН-Юганскнефтегаз”.
Обзорная схема района работ представлена на рис 1.1.
1.1.2 Освоенность района и промышленная инфраструктура
Активное промышленное освоение района в целях добычи нефти ведется с
начала 60-х годов.
За период освоения района создана вся необходимая промышленная
инфраструктура: построены города Сургут и Нефтеюганск, производственные базы
обслуживания, дороги с твердым покрытием, Сургутская ГРЭС, сеть высоковольтных
ЛЭП, магистральные нефтепроводы.
По территории района проходит железная дорога Тюмень - Новый Уренгой.
Город Нефтеюганск расположен на судоходной протоке Юганская Обь. Речной
порт является одним из крупных по водной линии бассейна р. Оби.
Современные аэропорты гг. Сургута и Нефтеюганска связываются воздушными
линиями со многими городами Российской Федерации.
1.1.3 Краткая характеристика запасов нефти, состояния освоения
месторождения
Фаинское месторождение открыто в 1981 году разведочной скважиной 1Р,
пробуренной на Асомкинской площади, введено в разработку в 1986 году.
Запасы нефти и растворенного газа (пласт ЮС11 основная
и Западно-Фаинская залежи) были утверждены в ГКЗ РФ (протокол №1222-дсп от
07.07.2006 г.).
В апреле 2007 года, по результатам оперативного подсчета запасов, были
утверждены и поставлены на Государственный баланс запасы нефти и растворенного
газа по пласту Ачим1 (протокол ЦКЗ РФ 18/289 от 20.04.2007 г.).
Рис. 1.1 Обзорная схема района работ
Таким образом, по состоянию на 01.01.2007 г. на Государственном балансе
по Фаинскому месторождению числятся запасы нефти в следующих количествах.
Геологические запасы нефти месторождения составляют по категории ВС1
- 92.5 млн. т, по категории С2 - 20.1
млн. т. Начальные извлекаемые запасы по
категории ВС1- 31.3 млн. т, по
категории С2 - 6.2 млн. т.
По состоянию на 1.01.2007 г. на месторождении пробурено 709 скважин на
основной залежи, Западно-Фаинская залежь в настоящее время вскрыта только 7
разведочными скважинами.
По состоянию на 1.01.2007 г. накопленная добыча нефти по Фаинскому
месторождению составила 16.8 млн. т.,
за 2006 г. добыто 587.3 тыс. т. при среднегодовой
обводненности продукции 72.1%.
1.1.4 Природные условия
В геоморфологическом отношении описываемый район представляет собой
слаборасчлененную равнину, неравномерно покрытую лесом.
Абсолютные отметки рельефа в основной части месторождения колеблются в
пределах от + 40 до + 71 м. Таким образом, относительные колебания рельефа не
превышают 30 м.
Основными водными артериями являются река Большой Юган и протока Покамас.
Обе реки полноводные, характеризуются довольно спокойным течением, имеют
извилистые русла. С конца мая до конца сентября по этим рекам возможна
перевозка грузов на баржах.
Площадь месторождения сильно заболочена. Под болотами находится около 30%
территории.
Климат района резко континентальный с продолжительной холодной зимой и
жарким летом. Среднесуточная температура в декабре-марте - 25°С, временами до -
50°С. Средняя температура июля + 17°С. Среднегодовая температура составляет -
3.3°С.
1.1.5 Условия водоснабжения
Источником снабжения системы ППД являются воды сеноманских отложений, поверхностные
воды рек и попутные, добываемые вместе с нефтью, воды.
Источником питьевого и хозяйственного водоснабжения служат воды
континентальных отложений олигоценового и четвертичного возраста.
.1.6 Строительные материалы для подготовительных работ
В районе среднего Приобья известен ряд месторождений керамзитовых глин,
песчано-гравийных смесей, песка, торфа и леса, которые используются при
обустройстве нефтяных месторождений.
Калиноворечинское месторождение песчано-гравийной смеси расположено в 15
км к северо-западу от г. Сургута. Из сырья этого месторождения получают
керамзит марки 500 и кирпич марки 100-125.
Калиномоссовское месторождение аглопоритовых глин расположено в пойме
реки Оби. Аглопоритовые глины используются для приготовления аглопорита, применяемого
для получения легких конструктивных и конструктивно-изоляционных бетонов.
Потребности в песке удовлетворяются за счет карьеров, расположенных в
северо-западной части месторождения. Они связаны с надпойменными террасами и
поймами рек Оби и Большой Юган. В рассматриваемом районе весьма значительны
запасы торфа и леса.
Таким образом, Фаинское месторождение содержит 14.5 млн. т текущих извлекаемых запасов нефти и сохраняет значительный
потенциал для нефтедобычи.
За период освоения района создана вся необходимая внешняя промышленная
инфраструктура.
Существенных ограничений для дальнейшей разработки месторождения с
позиций промышленной освоенности региона, особенностей обустройства
месторождения, климата и других природных условий в настоящее время нет.
1.2
Литолого-стратиграфическая характеристика разреза
.2.1 Фундамент (возраст, состав)
В геологическом строении месторождения принимают участие осадочные
терригенные породы мезозойско-кайнозойского чехла (мощностью около 3200 м) и
эффузивно-осадочные метаморфизованные породы палеозойского фундамента (вскрытая
толщина достигает 78 м) (табл. 1.1).
Отложения фундамента представлены вулканогенноосадочными породами -
темно-серыми порфировидными базальтами, часто окварцованными,
метаморфизированными аргиллитами и песчаниками.
Вышележащая кора выветривания фундамента толщиной до 82 м представлена
пачкой переслаивающихся алевролитов и аргиллитов. Алевролиты грубозернистые с
обильными включениями гальки размером 1-2.5 см; аргиллиты с прожилками кальцита
и многочисленными зеркалами скольжения. Возраст коры выветривания
предположительно триасовый. Признаков нефтегазоносности в доюрских образованиях
не обнаружено.
.2.2 Чехол (разрез осадочного выполнения - стратиграфия, литология,
фации, мощности, тенденции их изменения во времени и в пространстве)
В осадочном чехле, залегающем со стратиграфическим и угловым несогласием,
выделяются отложения юрской, меловой, палеогеновой и четвертичной систем.
Индексация пластов на Фаинском месторождении соответствует индексации
других месторождений Сургутского свода, разрезы которых хорошо коррелируется с
разрезом изучаемого месторождения.
В юрских отложениях Сургутского свода выделяют три горизонта: ЮС0
(баженовская свита), ЮС1 (верхняя часть васюганской свиты) и ЮС2
(тюменская свита). В свою очередь в горизонте ЮС1 выделяются пласты
ЮС11, ЮС12 и ЮС13.
Пласт ЮС13 представлен преимущественно темно-серыми
аргиллитами и глинисто-известковистыми породами с редкими линзами песчаников.
Пласт ЮС12 сильно заглинизирован - лишь треть
площади представлена песчаными фациями, которые представляют собой 1-4
маломощных песчаных пропластка ограниченного развития. Общая мощность пласта
колеблется 3-20 м, составляя в среднем 6 м.
Промышленная продуктивность юрских отложений связана с верхним песчаным
пластом ЮС 11. Пласт достаточно хорошо выдержан - его
толщина незначительно увеличивается с востока (30 м) на запад (35 м), за
исключением наиболее гипсометрически высокого участка площади, где мощности
уменьшаются до 25 м.
Выше по разрезу залегают темно-серые аргиллиты георгиевских отложений.
Толщина отложений составляет в среднем около 3 м.
Таблица 1.1
Литолого-стратиграфическая характеристика осадочного разреза Фаинского
нефтяного месторождения
|
Стратиграфические
подразделения
|
Толщина, м
|
Литологическая характеристика
|
|
Название
|
Индекс
|
|
|
|
1
|
2
|
3
|
4
|
|
Четвертичные отложения
|
Q
|
15-30
|
Озерно-аллювиальные
образования: глины, пески, суглинки, супеси
|
|
Перерыв в осадконакоплении
|
|
Неогеновая система
|
N
|
|
|
|
Смирновская свита (плиоцен)
|
N21
|
до 30
|
Суглинки, глины, пески
|
|
Бешеульская свита (миоцен)
|
N11
|
30-80
|
Переслаивание глин,
алевролитов и песков
|
|
Абросимовская свита
(миоцен)
|
N11
|
50-150
|
Глины и пески, встречаются
прослои лигнитов и отпечатки флоры
|
|
Палеогеновая система:
|
Р
|
|
|
|
Туртасская свита
|
Р33
|
40-70
|
Переслаивание песков, алевролитов
и глин. Пески и алевролиты кварцевые, с включениями зерен глауконита
|
|
Новомихайловская свита
|
Р23
|
60-80
|
Глины, часто комковатые с
прослоями слабо уплотненных алевролитов и бурых углей
|
|
Атлымская свита
|
Р13
|
до 50
|
Пески кварцевые,
разнозернистые с прослоями линзовидных включений песчанистых глин
|
|
Тавдинская свита
|
Р13
|
160-170
|
Глины тонкослоистые до
листоватых, прослоями алевритистые или с включениями линз алевритов
|
|
Люлинворская свита
|
Р23
|
205-215
|
Переслаивание глин
опоковидных и диатомовых, переходящих прослоями в диатомиды
|
|
Талицкая свита
|
Р1
|
100-115
|
Глины, плотные,
монтмориллонитовые, иногда тонколистоватые. В верхней части разреза глины
обогащены линзовидными включениями алевритов
|
|
Меловая система
|
К
|
|
|
|
Ганькинская свита
(маастрихт-дат)
|
К2m-d
|
80-90
|
Глины, известковистые,
переходящие в мергели. Встречаются зерна глауконита, включения сидерита.
Генезис - морской
|
|
Березовская свита
(коньяк-сантон-кампан)
|
К2k-km
|
70-85
|
Глины, с прослоями опок и
опоковидных глин. Генезис принимается морской
|
|
Кузнецовская свита (турон)
|
К2t
|
20-30
|
Глины темно-серые почти
черные, уплотненные с примесью глауконита и тонкорассеяного пирита, с редкими
прослоями опок и опоковидных глин. Генезис - предположительно
прибрежно-морской
|
|
Покурская свита
(апт-альб-сеноман)
|
К2s-K1-a-al
|
840-875
|
Нижняя часть (K1a-al)
- переслаивание серых глин и глинистых алевролитов. Верхняя часть (К2s-d)
- переслаивание песчаников, алевролитов и глин. Песчаники и алевролиты мелко-
и среднезернистые, слабосцементированные, в различной степени глинистые,
нередко известковистые, с растительным детритом. Глины имеют подчиненное
значение, обогащены песчано-алевритовым материалом. Генезис отложений -
континентальный
|
|
Алымская свита (баррем-апт)
|
К1br-ap
|
85-125
|
Преимущественно плотные
глинистые породы темно-серые (до черных), прослоями битуминозные, с редкими
прослоями глинистых известняков. В верхней и нижней части алевритистые,
переходящие в алевролиты. В низах разреза свиты на Сургутском своде
выделяются песчаные пласты АС1 и АС3. Генезис -
морской.
|
|
Сангопайская свита
(валанжин-баррем)
|
К1v-br
|
150-170
|
Переслаивание глин плотных,
неяснослоистых и песчаников плохо отсортированных. Песчаные пласты, развитые
в свите, выделяются под индексом АС4-АС12. Генезис -
морской.
|
|
Усть-Балыкская свита
(валанжин-баррем)
|
К1v-br
|
220-240
|
Переслаивание песчаников,
алевролитов, аргиллитов и аргиллитоподобных глин. Песчаники глинистые,
слюдистые, редко слабоизвестковистые. По всему разрезу отмечается рассеянный
углистый детрит. Выделяются песчаные пласты группы Б (БС1-БС9).
В верхней части свиты присутствует пимская пачка глин темно-серых, плотных,
слабоалевритистых и известковистых, толщина ее 10-30 м. Генезис - морской.
|
|
Сортымская свита
(берриас-валанжин)
|
К1B-v
|
456-560
|
Сложена песчано-глинистыми
породами. В основании свиты залегает пачка темно-серых аргиллитов толщиной
10-30 м, выше - толща чередования песчано-алевритовых пород, выделяемая как
ачимовская пачка. Её толщина колеблется в 150-200 м. Песчаники и алевролиты
мелкозернистые, плотные, с низкими ФЕС. В верхней части свиты залегают песчаные
пласты, индексируемые как БС10-БС12. Генезис - морской.
|
|
Юрская система:
|
J
|
|
|
|
Баженовская свита (титон)
|
J3tt
|
20-125
|
По литологическим
особенностям выделяются два типа разреза: глинистый («нормальный») и
глинисто-песчаный («аномальный»). Первый тип - аргиллиты темно-серые, почти
черные, битуминозные, плотные, слюдистые. Толщина 18-25 м. Второй тип -
переслаивание пачек аргиллитов битуминозных и небитуминозных,
кремнисто-глинистых пород, радиоляритов, песчаников. Толщина 120-125 м.
Выделяется четыре потенциально-продуктивных песчаных пласта.
|
|
Георгиевская свита
(киммеридж)
|
J3km
|
1-4
|
Аргиллиты темно-серые, с
зеленоватым оттенком. Доломиты Генезис - морской.
|
|
Васюганская свита
(оксфорд-келловей)
|
J3k-0
|
77-82
|
Верхняя часть -
преимущественно песчаники полимиктовые, мелкозернистые, средне- и плохо
отсортированные, глинистые, с прослоями аргиллитов и плотных алевролитов,
выделяемые как продуктивный пласт ЮС11. Нижняя часть -
преимущественно темно-серые аргиллиты и глинисто-известковистые породы с
редкими линзами песчаников.
|
|
Тюменская свита (нижняя +
средняя юра)
|
J1-2
|
412-433
|
Верхняя часть:
переслаивание темно-серых, почти черных аргиллитов, песчаников и алевролитов
с подчиненными прослоями известняков, включениями углистого и растительного
детрита. В верхах свиты выделяется песчаный горизонт ЮС2. Нижняя
часть: переслаивание песчаников, аргиллитов, алевролитов и
глинисто-известковистых пород. В основании - прослои конгломератов и галька
пород фундамента. Отложения свиты несогласно залегают на породах доюрского основания.
Генезис - континентальный.
|
|
|
|
|
|
Баженовская свита в разрезе месторождения (скв. 1П, 7Р, 8Р, 9Р, 13Р, 14Р,
15Р, 16Р, 25Р, 31П) имеет аномальное строение отложений. Вскрытый этими
скважинами разрез имеет резко увеличенную мощность. Здесь между фаунистически
охарактеризованной георгиевской свитой и типичными битуминозными аргиллитами
баженовской свиты выделяется довольно мощная пачка терригенных морских пород,
отсутствующих в разрезе смежных площадей. Эту пачку песчано-глинистых пород еще
называют подбаженовской. Подбаженовская пачка представлена неравномерным
переслаиванием аргиллитов, алевролитов и песчаников с преимущественным
положением в разрезе глинистых пород. Аргиллиты серые и темно-серые, слюдистые
и массивные, известковистые, неравномерно песчанистые, прослои битуминозные,
твердые. Песчаники и алевролиты светло- и темно-серые, прослоями глинистые, в
изобилии содержат обугленный растительный детрит. Песчаные прослои обычно
небольшой мощности и слабо выдержаны по площади. В основном песчаники мелкозернистые,
сильно известковистые, плотные, с низкими коллекторскими свойствами. Мощность
подбаженовской пачки на изменяется от 41 м (скв. 25Р) до 75 м (скв. 15Р).
Однако, в ряде законтурных скважин Асомкинской площади и смежных Южно-,
Восточно- и Средне-Асомкинских площадей эта пачка пород полностью выпадает из
разреза. Здесь породы баженовской свиты непосредственно налегают на глинистую
георгиевскую свиту.
Вышележащая сортымская свита представлена в своей нижней части
(ачимовские отложения) песчаниками и алевролитами разнозернистыми и
известковистыми. По результатам геолого-геофизических исследований и
сопоставлению разрезов всех скважин ачимовских отложений на Фаинском
месторождении было выделено три пласта Ачим0, Ачим1, Ачим2.
Отложения пласта Ачим1 довольно равномерно распределены по
площади месторождения. Общая толщина пласта достигает 79 м, проницаемая толщина
пласта до 70 м. В песчаных прослоях пласта Ачим1
Фаинского месторождения установлена промышленная нефтеносность.
Верхний пласт Ачим0 залегающий в кровельной части ачимовской
толщи, общей толщиной до 40 м, прослеживается на всей территории Фаинского
месторождения. Необходимо отметить тот факт, что пласт Ачим0 в
большинстве скважин не охвачен каротажными диаграммами. В тех скважинах, в
которых пласт изучен геофизикой, по своему строению отличается литологической
изменчивостью в разрезе на всей изучаемой площади. Эффективная толщина пласта
изменяется от 0 м до 20 м. Пласт Ачим0 водонасыщен на всей
территории Фаинского месторождения.
Таким образом, стратиграфический разрез Фаинского месторождения полностью
согласуется с региональными закономерностями, установленными для данного
района. Осадочный чехол достоверно разделяется на слои и ритмы пород.
Промышленная нефтеносность Фаинского месторождения установлена в
отложениях кровельной части васюганской свиты (продуктивный пласт ЮС11)
и нижней части сортымской свиты (пласт Ачим1).
.2.3 Тектонотип
В региональном тектоническом отношении Фаинское месторождение приурочено
к северному борту Юганской мегавпадины (структура I порядка) - в зоне
сопряжения Сургутского (на востоке) и Нижневартовского (на западе) сводов. С
юга впадина ограничивается Каймысовским сводом и Верхне-Демьянским мегавалом.
Месторождение объединяет ряд локальных структур III и IV
порядка: Асомкинскую, Восточно-Асомкинскую, Средне-Асомкинскую,
Западно-Фаинскую и ряд более мелких безымянных поднятий V порядка (рис. 2.1.1).
В 2000 г. специалистами ОАО «Тюменьнефтегеофизика» проведены работы по
переработке ранее проведенных сейсмических исследований на площади Фаинского
месторождения [44].
Выполненная работа охватывала большую часть территории месторождения,
базировалась на новейших программных средствах обработки полевых материалов и в
южной части площади дала существенно иную рисовку структурного плана горизонта
ЮС1, чем это представлялось ранее. Однако пробуренные на
Западно-Фаинской площади 2 новые скважины (№№57Р и 67Р) показали значительные
расхождения (более 25 м) между сейсмикой и данными бурения, в то время как две
другие, пробуренные восточнее (№№62Р и 70Р), показали достаточно
удовлетворительную сходимость результатов (в пределах 5-8 м).
Несмотря на весьма высокую вероятность расхождения данной сейсмоосновы с
фактическими данными бурения, для всех структурных построений последнего
пересчета запасов 2003 г. в качестве «тренда» использовался структурный план
горизонта ЮС1 (материалы переобработки сейсмических данных 2000 г).
В данной работе проведен анализ подтверждаемости данных обработки
сейсмоисследований и результатов бурения и введены некоторые корректировки по
неразбуренным участкам. Учитывая, что южная и восточная части площади, а также
Западно-Фаинская площадь слабо охвачены бурением и содержат довольно
значительный объем запасов категории С2, вероятность бурения здесь
непродуктивных скважин довольно высока. Рекомендуется провести здесь
дополнительные 3Д сейсмические исследования.
По имеющимся данным Фаинское месторождение представляет собой поднятие
субширотного простирания со сложными геометрическими очертаниями. Все
выявленные в настоящее время поднятия или купола (за исключением
Западно-Фаинского) объединяются в единое сложнопостроенное изометричное
поднятие, которое оконтуривается близкой по абсолютной отметке изогипсой, что
предопределяет слияние отдельных небольших залежей в одну нефтяную залежь.
Размеры Фаинского поднятия по оконтуривающей изогипсе -2900 м составляют 30*20
км, высота 85-90 м. Свод поднятия слегка смещен в северном направлении, что
определяет асимметричное строение структуры в поперечных сечениях. Углы падения
пород на крыльях редко превышают 1-1.5°.
Рис. 1.2 Тектоническая схема района работ
Северный склон поднятия более крутой в сравнении с южным, нередко
осложняется широкими неглубокими заливами и выступами. Южный - широкий и
пологий, осложнен структурными носами и неглубокими (до 30 м) прогибами
субмеридионального простирания. Западный склон также пологий и широкий (3-4
км), в краевых частях осложнен отдельными структурными носами и заливами.
Внутренняя структура Фаинского поднятия представляется многокупольной,
многовершинной и сложнопостроенной. Многочисленные положительные формы
структурного плана отделяются друг от друга узкими
(1.25 ÷ 1.5 км) и
малоамплитудными (<20 м) понижениями.
На юго-западном продолжении основного поднятия в контуре изогипсы -2900 м
выделяется Западно-Фаинское поднятие. Оно простирается с юго-запада на
северо-восток и неглубокой седловиной (до 20 м) отделяется от западного склона
основного поднятия. Размеры поднятия по изогипсе -2900 м составляют 10.5*6.25-2.5
км и высота до 30 м.
В заключение можно отметить, что маркирующие сейсмические горизонты в
вышележащих отложениях - Д4 (кровля алымской пачки) и М, в основном
повторяют структурный план по горизонту «Б» со значительным выполаживанием.
Кроме этого мощность отложений между горизонтами «Б» и Д4,
уменьшается с востока на запад на 75 - 80 м. Это приводит к тому, что
Восточно-Асомкинская структура по горизонтам Д4 и М представляется в
виде структурного носа, осложняющего юго-западный склон Покамасовской
структуры, которая относится к Локосовскому куполовидному поднятию, выделяемому
в юго-западной части Нижневартовского свода. Остальные элементы сохранились в
несколько выположенной форме, что указывает на доминирование фактора облекания
в развитии структур.
Таким образом, Фаинское месторождение представляет собой совокупность
локальных структур III и IV порядка: Асомкинскую,
Восточно-Асомкинскую, Средне-Асомкинскую, Западно-Фаинскую и ряд более мелких
безымянных поднятий V порядка.
В связи с невысокими показателями сходимости сейсмических данных и
результатов бурения, считаем необходимым провести дополнительные
сейсмоисследования в пределах Западно-Фаинской залежи.
.3 Нефтегазоносность
Фаинское нефтяное месторождение расположено в зоне сочленения Сургутского
и Нижневартовского нефтегазоносных районов, которые являются составной частью
Средне-Обской нефтегазоносной области. По запасам и добыче нефти эта область
является одним из основных районов в Западной Сибири.
В разрезе Фаинского месторождения на основании данных ГИС, исследований
керна, опробования скважин, а также глубокого разведочного и эксплуатационного
бурения промышленно нефтеносными являются верхнеюрские образования (пласт ЮС11
васюганской свиты) и нижнемеловые отложения (пласт Ачим1
сортымской свиты). К настоящему времени на месторождении выявлено 4 залежи
нефти (табл.2.1.2).
В ходе опробования 127 скважин получены притоки нефти от 0.1 м3/сут.
(скв. 58Р) до 168 м3/сут. (скв. 8Р). Результаты опробования
разведочных и эксплуатационных скважин приведены в табл. П.1.2.
В настоящее время на Фаинском месторождении выявлены две отдельные залежи
Таблица 1.2
Характеристика залежей нефти Фаинского месторождения
|
Пласт
|
Залежь, купол
|
Глубина залегания, м
|
Тип залежи*
|
Тип коллектора
|
Хар-р насыщения
|
Размеры залежи в пределах
принятого контура, км (м)
|
Отметка начального
положения ВНК, м
|
|
|
|
|
|
|
длина
|
ширина
|
высота
|
|
|
ЮС11
|
Основная (Фаинская)
|
-2890
|
ПС
|
терр., поров.
|
нефть
|
26.5
|
18.5÷1.6
|
30
|
-2900.0 -2911.0
|
|
Западно-Фаинская
|
-2922
|
ПС
|
терр., поров.
|
нефть
|
11.0
|
6.8÷2.7
|
30
|
-2925.4
|
|
Ачим1
|
Южно-Асомкинская
|
-2830
|
ПС
|
терр., поров.
|
нефть
|
9.8
|
4.0
|
38
|
-2784.0
|
|
Средне-Асомкинская
|
-2830
|
НП
|
терр., поров.
|
нефть
|
4.8
|
3.0
|
21
|
-2765.0
|
· ПС - пластово-сводовая; НП - неполнопластовая
Залежи пласта ЮС
Продуктивный пласт ЮС развит по всей площади месторождения,
локальная зона отсутствия коллекторов выявлена только в районе скв. 630 и 334.
В то же время разрез пласта характеризуется значительной литолого-фациальной
неоднородностью, выражающейся как в значительной расчлененности, так и в частом
замещении отдельных проницаемых прослоев непроницаемыми разностями. Это
определяет наличие многочисленных линз, образующих в процессе разработки
тупиковые и слабодренируемые зоны нефти
в пласте ЮС (собственно Фаинская или Основная, и Западно-Фаинская).
Основным объектом разработки на месторождении является Основная
(Фаинская) залежь, которая вскрыта, в пределах контура нефтеносности, 675
скважинами. По типу залежь относится к пластово-сводовым с обширной (более 62
%) водонефтяной зоной. Размеры залежи: длина 26.5 км, ширина в западной части
является максимальной и составляет 18.5 км, постепенно сужаясь к востоку до 1.6
км, этаж нефтеносности - 70 м.
По материалам, полученным в ходе интерпретации материалов ГИС, а также
опробования скважин (табл. П.2.1.) выявлено, что гипсометрическое положение
водонефтяного контакта в северной части основной залежи (Асомкинская площадь)
отмечается на отметке -2911.0 м, в то время как ВНК остальной части залежи
прослеживается на более высокой абсолютной отметке -2900.0 м.
На Западно-Фаинской залежи к настоящему времени пробурено 7 разведочных
скважин, все они попали в контур нефтеносности, в скв. 11Р, 55Р, 58Р, 59Р и 67Р
пласт по материалам ГИС и опробования нефтенасыщен до подошвы. Водоносные
коллектора в пласте ЮС по этой залежи выделяются только в скв. 57Р, где они
отделены от нефтеносных интервалов непроницаемой толщей порядка 8 м.
По типу залежь относится к пластово-сводовым. Размеры залежи составляют
11.0*6.8÷2.7
км, высота порядка 30 м.
ВНЗ занимает 32 % площади нефтеносности.
При испытании пласта в скв. 57Р, где из интервала глубин 2961-2963 м
(а.о. -2921.6 -2923.6 м) получен безводный приток нефти дебитом 8.09 м3/сут.,
положение ВНК принято по подошве нефтенасыщенных коллекторов на а.о. -2925.4 м.
Эта отметка нуждается в дальнейшем уточнении по мере геологического изучения
залежи в ходе разбуривания, т.к. ниже этой отметки в скв. 58Р выделен интервал
коллектора с абсолютными отметками -2926.3÷-2927.4 м с αсп = 0.57 и Rп = 10.9 Ом*м, который
интерпретируется как нефтеносный, но перфорацией не вскрыт и его продуктивность
не подтверждена. В других скважинах этого участка он не прослеживается.
По результатам геологического моделирования площадь нефтеносности
составила: 203 906 тыс.м2 - Основная залежь, 50 920 тыс.м2
- Западно-Фаинская залежь, что сопоставимо (отклонения в пределах 1.5 %) с
величиной из государственного баланса - 206 279 и 51 414 тыс.м2,
соответственно.
Залежи пласта Ачим
Пласт Ачим вскрыт бурением на глубине -1600 м. Промышленная нефтеносность
ачимовских отложений на Фаинском месторождении установлена в 2006 году, когда
скважины, ранее работающие на отложениях пласта ЮС1, были переведены
на ачимовские отложения. Нефтеносность подтверждена в пределах двух структурных
площадей: Южно-Асомкинской (р-н скв. 24Р, 16Р, 70Р) и Средне-Асомкинской (р-н
скв. 18Р, 358).
В скв. 564 (Южно-Асомкинская залежь) при испытании интервала 3200-3228 м
(а.о. -2745.7 -2773.7 м) получен приток нефти 24.9 м3/сут с водой
(62.7 %). В скв. 278 при опробовании интервала 2846-2872 м (а.о. -2759.0
-2785.0 м) также получен приток нефти 21.05 м3/сут с водой (77.5 %).
При испытании пласта в скв. 32Р из интервала перфорации -2827-2858 м (-2758.0
-2789.0 м) получен дебит нефти 6 м3/сут и воды 2 м3/сут.
Учитывая промыслово-геофизические материалы и данные опробования,
положение ВНК принято на отметке -2784 м.
Тип залежи пластово-сводовый с обширной водонефтяной зоной (92.3 %).
Размеры залежи: 9.8*4 км, высота 38 м.
Севернее находится Средне-Асомкинская залежь. По результатам опробования
в скв. 358 из интервала перфорации 2996-3036 м (а.о. -2760.8 -2800.8 м) получен
приток нефти 9.2 м3/сут с водой (91.5 %). В скв. 456 из интервала
перфорации 2833-2866 м (а.о. -2754.1 -2787.1 м) получен приток нефти 28.8 м3/сут
с водой (65.0 %). В скважине 627 из интервала перфорации 3032-3072 м (а.о.
-2728.6 -2768.6 м) получен нефти 29.1 м3/сут, с водой (65.0 %).
Водонефтяной контакт по данным геофизических исследований и результатов
опробования скважин принят на отметке -2765.0 м.
Залежь неполнопластового типа. Размеры залежи составляют 4.8*3 км, высота
21 м.
По результатам геологического моделирования площадь нефтеносности
Южно-Асомкинской залежи составила 41951 тыс.м2, Средне-Асомкинской -
10475 тыс.м2, что сопоставимо с величинами, принятыми при постановке
запасов на государственный баланс (41425 и 10517 тыс.м2,
соответственно), расхождение 1.3% и 0.4%.
Таким образом, промышленная нефтеносность Фаинского месторождения
доказана в отложениях васюганской (пласт ЮC) и сортымской свит (пласт Ачим1).
В ходе опробования на Фаинском месторождении получены притоки нефти до
168 м3/сут (табл. П.2.1).
.4 Характеристика толщин и показатели неоднородности продуктивных пластов
Фаинского месторождения
В предыдущей проектной работе [2] был проведен палеофациальный анализ
условий формирования осадочных образований пласта ЮС. Согласно этим
исследованиям были выделены пять обобщенных по геолого-геофизическим
характеристикам палеофациальных зон (рис. 2.1.4):
Русловые и пойменные образования. Палеофациальная зона, характеризующаяся
высокими фильтрационно-емкостными свойствами по разрезу и хорошей
гидродинамической связью по латерали (в объеме выделяемого геологического
тела). Данная область развита от северной до центральной части основной залежи,
а также прослеживается в северо- и юго-западной частях залежи.
Рис. 1.3 Схема расположения палеофациальных зон в пределах
контура нефтеносности пласта ЮС11 Фаинского месторождения
Баровые образования. Вторую палеофациальную зону формируют постройки
субфации бар, отмеченного на карте эффективных толщин песчаника их локальным
увеличением и определенным видом кривой ПС. Данная субфация по
фильтрационно-емкостным свойствам схожа с пойменно-русловыми образованиями.
Образования переходного типа. Формирование третьей палеофациальной зоны
является суммарным результирующим действием проявившихся неоднократных
трансгрессивно-регрессивных процессов. Песчаные тела этой субфации
характеризуются небольшими эффективными толщинами (10.5 м). Образования данной
палеофациальной зоны имеют в разрезе более выдержанные по латерали и менее
заглинизированные гидродинамически связанные проницаемые прослои, чем в
сублиторальных образованиях.
Сублиторальные образования. Четвертая палеофациальная зона имеет более
низкие фильтрационно-емкостные свойства и характеризуется слабой
гидродинамической связью между песчаными прослоями по латерали. Эта субобласть
занимает всю восточную, часть центральной и юго-западной части основной залежи.
Образования лагун и застойных зон. Палеофациальная зона характеризуется
очень низкими коллекторскими свойствами, но при этом между отдельными
скважинами существует гидродинамическая связь. Образования данной субфации
слагают западную и южную части основной залежи, а также восточную
периферическую субобласть изучаемой территории.
Выполненные исследования свидетельствуют о сложном строении продуктивных
горизонтов, значительном перераспределении обстановок осадконакопления как во
времени, так и в пространстве и в данной работе послужили в качестве базовой
основы для формирования стратегии и программы дальнейших мероприятий по
разработке Фаинского месторождения.
Пласт ЮС
Пласт ЮС перекрыт выдержанной на большей части площади толщей аргиллитов
баженовской и георгиевской свит общей мощностью до 50 м, которые являются региональной
покрышкой юрских отложений.
Общие толщины пласта ЮС на Фаинском месторождении незначительно
увеличиваются с востока на запад, за исключением наиболее гипсометрически
высокого участка площади, где их значения доходят до 33 м (табл. 2.1.3).
Доля скважин с малыми толщинами горизонта незначительна. Значения общих
толщин пласта в скважинах менее 20 м отмечаются лишь в 21 % из общей выборки
скважин (рис. 1.4). В целом, пласт является хорошо выдержанным по толщине (56 %
всех скважин имеют общие толщины 25-30 м).
Рис. 2.1.5 Распределение скважин по значениям общих и
эффективных толщин
Эффективные толщины колеблются от 1.2 м (вблизи локальных зон замещения,
скв. 454) до 28.4 м (скв. 106) при среднем значении порядка 11 м. Около 70%
скважин имеют эффективные толщины в пределах 5-15 м.
Увеличение эффективной толщины происходит, главным образом, за счет
опесчанивания нижних интервалов пласта, обычно заглинизированных и уплотненных.
В южном направлении происходит глинизация кровельной части пласта и образование
глинистого пропластка мощностью до 4 метров. Средняя песчанистость пласта
составляет 0.49 д.ед., расчлененность - 4.1 ед. (табл. 2.1.4). Там, где пласт
расчленен, толщина отдельных проницаемых прослоев составляет 1-4 м, реже 5-7 м
и более, а разделяющих плотных разностей - не превышает 3 м.
Таблица 1.3
Статистические показатели характеристик неоднородности продуктивных
пластов
|
Наименование
|
Расчлененность, д.ед.
|
Коэффициент песчанистости,
д.ед.
|
|
среднее значение
|
коэфф. вариации, д.ед.
|
среднее значение
|
коэфф. вариации, д.ед.
|
|
Русловые и пойменные
образования
|
3.7
|
0.409
|
0.58
|
0.330
|
|
Баровые образования
|
3.8
|
0.387
|
0.60
|
0.231
|
|
Образования переходного
типа
|
4.1
|
0.407
|
0.46
|
0.346
|
|
Сублиторальные образования
|
4.4
|
0.398
|
0.46
|
0.326
|
|
Образования лагун и
застойных зон
|
3.3
|
0.456
|
0.31
|
0.427
|
|
ЮС11
(Основная)
|
4.1
|
0.431
|
0.49
|
0.356
|
|
ЮС11
(Западно-Фаинская)
|
2.7
|
0.400
|
0.23
|
0.457
|
|
В целом по пласту ЮС11
|
4.1
|
0.421
|
0.49
|
0.360
|
|
Ачим1
(Южно-Асомкинская)
|
8.1
|
0.387
|
0.20
|
0.182
|
|
Ачим1 (Средне-Асомкинская)
|
9.4
|
0.221
|
0.23
|
0.286
|
|
В целом по пласту Ачим1
|
8.2
|
0.258
|
0.23
|
0.490
|
Эффективная толщина в выделенных субфациях изменяется от 6.9 м в
образованиях лагун и застойных зон до 15 м в пойменно-русловых образованиях. В
баровых образованиях эффективная толщина в среднем составляет 14.1 м. В субфациях
сублиторали и образований переходного типа данная величина составила
соответственно 10 и 10.5 м (табл. 2.1.5).
Расчлененность разреза по всей площади высокая. Так, максимальные
значения расчлененности отмечаются в зонах сублиторальных образований - 4.4
ед., минимальные - в образованиях лагун и застойных зон - 3.3 ед. Наиболее
опесчаненные интервалы (как и положено при принятых критериях выделения
субфаций) - русловые, пойменные и баровые образования (коэфиициент
песчанистости равен 0.58-0.60 д.ед). Минимальные значения коэффициентов
песчанистости - в образованиях лагун и застойных зон (Кпесч = 0.31
д.ед.). Нефтенасыщенная толщина пласта в
пределах Основной залежи колеблется от 0.6 (приконтурная скв. 179) до 28.2 м
(скв. 1780), в среднем составляя 9.4 м. Зона максимальных нефтенасыщенных
толщин приурочена к северо-восточной части залежи (граф. приложении П.2.3).
Максимальные нефтенасыщенные толщины выделены в субфациях пойменных и
русловых образований (в среднем 13.1 м), минимальные - в образованиях лагун и
застойных зон (в среднем 4.2 м).
На Западно-Фаинской залежи средняя эффективная нефтенасыщенная толщина
составила 5.6 м. Коэффициент песчанистости по Западно-Фаинской залежи (0.23
д.ед.) в среднем ниже, чем по Основной (0.49 д.ед.), но в то же время расчлененность
(2.7 ед.) ниже (по Основной залежи - 4.1 ед.). Это связано с тем, что во всех
скважинах Западно-Фаинской залежи выделяются 2-3 маломощных пропластка
песчаника в прикровельной части, а остальная часть пласта заглинизирована.
Однако, это может быть вызвано и недостаточным количеством данных (малое
количество пробуренных скважин) на Западно-Фаинской залежи.
Пласт Ачим
Пласт Ачим прослеживается по всей площади месторождения. Характерной
особенностью ачимовских отложений является значительная расчлененность и частое
замещение пород-коллекторов непроницаемыми разностями. Эти факторы определяют
наличие многочисленных локальных литологических экранов, затрудняющих процесс
разработки. Строение пласта по данным геологического моделирования полностью
соответствует параллельно-слоистому напластованию.
Общие толщины пласта Ачим1 достигают максимальных значений (86
м - скв. 283) в сводовой части Южно-Асомкинской залежи с постепенным
уменьшением в северо-западном направлении, где толщина пласта не превышает
21-24 м. В целом, пласт выдержан по всей площади исследуемого участка, в 90 %
общей выборки скважин толщины пласта изменяются незначительно в пределах 55-67
м (табл. 2.1.3).
Эффективные толщины изменяются в широком диапазоне от 2.8 м (скв. 576) до
32.6 м (скв. 273), что говорит о значительной литолого-фациальной изменчивости
пласта по латерали. В среднем значения эффективных толщин в целом по пласту
составляют около 12.9 м.
Южно-Асомкинская залежь.
Нефтенасыщенная толщина пласта изменяется от 0.4 в приконтурной зоне до 19.0 м
(скв. 24Р), в среднем составляя 7.7 м. Зона максимальных нефтенасыщенных толщин
расположена в юго-западной части залежи в виде локального участка около скв. 24
(граф. приложение П.2.4).
Средне-Асомкинская залежь. Нефтенасыщенная толщина пласта в пределах
контура нефтеносности изменяется от 0.4 (в приконтурной зоне) до 12.0 м (скв.
6Р), в среднем составляя 4.8 м. Зона максимальных нефтенасыщенных толщин
приурочена к сводовой части залежи.
Расчлененность разреза по всей площади высокая. Максимальное количество
проницаемых пропластков достигает 27, однако редко, но встречаются скважины с
1-3 пропластками коллектора. В среднем пласт представлен 6-8 пропластками
коллектора, чаще в виде невыдержанных линз с выклиниванием или замещением их непроницаемыми
породами.
Средняя песчанистость пласта составляет 0.23 д.ед., расчлененность - 8.2
ед. (табл. 2.1.5). Толщина отдельных проницаемых прослоев составляет 1-3 м,
редко достигая 6-8 м; толщина разделяющих плотных разностей изменяется в
широком диапазоне от 0.6-0.8 м до 33-35 м.
Для оценки неоднородности разреза горизонта приведены нормированные
геолого-статистические разрезы по песчанистости пластов ЮС11
и Ачим1 (рис. 1.5).
ГСР пласта ЮС11 раздельно по субфациям приведен на рис.
1.6.
Рис. 1.5 Нормированные геолого-статистические разрезы по коэффициенту
песчанистости. Пласты ЮС11, Ачим1 Фаинского
месторождения
Рис. 1.6 Геолого-статистические разрезы по песчанистости в
пределах различных субфаций пласта ЮС11
Таблица 1.4
Характеристика толщин продуктивных пластов Фаинского месторождения
|
Толщина
|
Наименование
|
Русловые и пойменные
образования
|
Баровые образования
|
Образования переходного
типа
|
Сублиторальные образования
|
Образования лагун и застой. зон
|
ЮС11 (Основная/Западно-Фаинская)
|
Ачим1 (Южно-Асомкинская/(Средне-Асомкинская)
|
|
Общая
|
Средняя, м
|
24.7
|
23.4
|
22.2
|
21.4
|
23.2
|
22.6
|
52.6
|
|
Коэффициент вариации, д.
ед.
|
0.132
|
0.129
|
0.142
|
0.123
|
0.078
|
0.141
|
0.33
|
|
Интервал изменения, м
|
16.8-32.5
|
16.1-32.6
|
16.1-29.3
|
16.1-29.1
|
20.2-28.3
|
16.1-32.6
|
21.4-86.0
|
|
Эффективная
|
Средняя, м
|
15.0
|
14.1
|
10.5
|
10.0
|
6.9
|
11.3
|
12.9
|
|
Коэффициент вариации, д.
ед.
|
0.369
|
0.278
|
0.399
|
0.369
|
0.443
|
0.410
|
0.582
|
|
Интервал изменения, м
|
1.2-28.2
|
7.4-28.4
|
1.7-18.6
|
1.7-19.6
|
1.4-15.8
|
1.2-28.4
|
2.8-32.6
|
|
Нефтенасыщенная
|
Средняя, м
|
13.1
|
9.1
|
8.5
|
8.2
|
4.2
|
9.4/5.6
|
7.7/4.8
|
|
Коэффициент вариации, д.
ед.
|
0.459
|
0.438
|
0.407
|
0.442
|
0.606
|
0.496/0.520
|
0.54
|
|
Интервал изменения, м
|
1.2-28.2
|
3.95-21.6
|
1.6-18.2
|
0.6-17.3
|
0.7-10.9
|
0.6-28.2
|
1.6-19.0
|
|
Водонасыщенная
|
Средняя, м
|
7.3
|
6.1
|
5.3
|
5.8
|
4.8
|
4.0
|
8.2
|
|
Коэффициент вариации, д.
ед.
|
0.824
|
0.494
|
0.586
|
0.616
|
0.506
|
0.795
|
0.58
|
|
Интервал изменения, м
|
0.9-26.7
|
1.3-11.4
|
1-13.6
|
0.79-19.6
|
1.4-8.8
|
0.9-26.7
|
1.8-22.8
|
Таким образом, по результатам геологического моделирования пласт ЮС11
характеризуется значительной литолого-фациальной неоднородностью,
выражающейся как в значительной расчлененности, так и в частом замещении
отдельных проницаемых прослоев непроницаемыми разностями, особенно в образованиях
лагун и застойных зон.
Пласт Ачим1 представляет собой более мощный и еще более
сложнопостроенный, нежели юрские отложения, геологический объект. Ачимовские
отложения представлены как правило линзовидно-пластовым переслаиванием
песчаников, алевролитов и глин с частым выклиниванием и взаимозамещением
различных литотипов и резкими изменениями эффективных толщин и
литолого-коллекторских свойств по разрезу и площади.
Все это определяет наличие многочисленных локальных литологических
экранов, способствующих образованию в процессе разработки тупиковых и
слабодренируемых зон, в меньшей степени затронутых процессом разработки.
.5 Гидрогеологическая, геотермическая и геокриологическая характеристики
Продуктивные пласты ЮС11 и Ачим1
Фаинского месторождения относятся к пятому гидрогеологическому комплексу.
Подземные воды являются безнапорными гидрокарбонатно-натриевого и
хлор-кальциевого типа с минерализацией от 15.5 до 22.6 г/л. В составе вод
преобладают хлор, натрий, гидрокарбонат и подчиненное значение имеют кальций и
магний.
Из микрокомпонентов определены йод (0.9-18.4 мг/л), бром (12.4-50.8
мг/л), бор (4.6-30 мг/л), кремний (10-79.3 мг/л).
Подземные воды повсеместно насыщены растворенным газом метанового и
азотно-метанового состава.
Пластовые температуры по пласту ЮС11 изменяется в
пределах 80-106°С, по ачимовским отложениям температура увеличивается вниз по
разрезу от +65 до +78°С
Фаинское месторождение приурочено к южной геокриологической зоне,
характеризующейся двухслойным строением (1-й слой современной мерзлоты и 2-ой
слой древний мерзлоты).
Многолетнемерзлыми породами первого слоя в районе являются песчаные и
песчано-глинистые образования тавдинской и атлымской свит.
Глубина их залегания на водоразделах 180-200 м, толщина 20-70 м. Под
поймами крупных рек, а иногда под первой надпойменной террасой, современные
мерзлые породы отсутствуют совсем. На поверхности породы слоя современной
мерзлоты практически не встречаются.
Породы слоя древней мерзлоты являются слоисто-мерзлыми слабольдистыми и
обладают массивной криогенной структурой.
Вышележащие по разрезу прослои и пласты глин новомихайловской и
туртасской свит затрудняли инфильтрацию талых поверхностных вод на глубину, что
и препятствовало полному протаиванию древнего слоя мерзлоты.
Температура в разрезе слоя древней мерзлоты установилась на точке
плавления льда в условиях данного геологического разреза и, по-видимому,
составляет не ниже - 0.1-0.2°С.
2. ТЕХНОЛОГИЧЕСКАЯ ЧАСТЬ
2.1 Вскрытие
продуктивного пласта
При выборе схемы вскрытия пласта необходимо учитывать геологические
условия залегания пласта: ожидаемое пластовое давление, температуру пласта,
характер пластовых жидкостей и газов, ожидаемый дебит скважины, целевое
назначения скважины и других существенные особенности. На данном месторождении
коллекторами служат трещины и каверны, пласт сложен неустойчивыми однородными
породами, поэтому применяют следующий способ вскрытия: пласт разбуривается без
предварительного перекрытия вышележащих пород и замены бурового раствора в
скважине. Затем в скважину спускается эксплуатационная колонна, затрубное
пространство цементируется, а гидродинамическая связь с продуктивным пластом
восстанавливается с помощью перфорации и ГРП. Данный метод отличается простотой
исполнения и минимальной стоимостью работ.
Схема конструкции забоя показана на рис. 2.1.
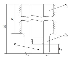
Рис. 2.1. Схема вскрытия пласта: 1 - обсадная колонна; 2 - цементное кольцо; 3 - зона перфорации
2.2 Выбор и
обоснование профиля и конструкции скважины
2.2.1
Проектирование профиля скважины
Большое значение в наклонно-направленном бурении имеет
правильный выбор профиля скважины. Рациональный профиль позволяет до минимума
сократить работу с отклоняющей компоновкой на возможно меньшей глубине,
обеспечивает необходимое смещение забоя при допустимой интенсивности
искривления, а также свободное прохождение по стволу скважины компоновок
бурильной и эксплуатационной колонн. Профиль должен позволять эксплуатацию
скважины всеми современными методами и оборудованием достаточно долго и
безаварийно. Причем забой скважины непременно должен находиться в «круге
допуска».
Исходные данные для расчета:
) глубина скважины Н = 2972м:
) смещение забоя А =720 м;
) глубина вертикального участка h1=100 м.
Для проводки скважины с минимальными затратами с
применением существующих технических средств для наклонно-направленного
бурения, учитывая опыт бурения в проектируемом буровом предприятии, примем
четырехинтервальный профиль, состоящий из участков:
вертикального;
набора зенитного угла;
наклонно-прямолинейного;
снижения зенитного угла.
Профиль выбранного типа наиболее полно отвечает требованиям проводки
наклонно-направленных скважин в условиях данного бурового предприятия; наличие
наклонно-прямолинейного участка позволяет достичь проектного смещения при
небольших зенитных углах, а участка снижения зенитного угла - сократить время
работы с отклоняющей компоновкой.
Для бурения предварительно выбираем следующие
компоновки:
вертикальный участок: роторный способ бурения;
участок набора зенитного угла: Д295,3-ТСШ-240-КП1,5-УБТ-203-СБТ;
участок стабилизации зенитного угла:
Д295,3-Ц-ТО2-240-УБТ-203-СБТ, Д215,9-Ц-ЗТСШ-195-СБТ
участок снижения зенитного угла: Д215,9-
ЗТСШ-195-УБТ-СБТ
Расчет проводим по следующей последовательности.
Определим вспомогательный угол [1].
;
Максимальный зенитный угол будет больше α, примем его согласно данных
дипломной практики 200.
Согласно данным дипломной практики Пространственная интенсивность
искривления ствола скважины в интервале набора кривизны должна быть не более 2
град/10 м.
R1=
; Примем R1=410м ,
А в интервале спада кривизны до 3 град/100 м.
R2=
;
Примем R2=1900м
Определим максимальный зенитный угол по формуле [1]:
, (2.1)
Где А1 = А + R2(1-cos
) = 750 + 1900 (1-cos200) = 865м;
H1 = H + R2sin
= 2972 + 1900×sin200 = 3621,0 м;
Подставив соответствующие значения в формулу (2.1),
получим:
;
Находим длины горизонтальных a, и вертикальных h, проекций, результаты расчета представлены в таблице 2.2 [1].
Таблица 2.2
Результаты расчета четырехинтервального профиля
|
Участок
|
Проекции, м
|
Длина li, м
|
|
горизонтальная
|
вертикальная
|
|
|
вертикальный
|
a1=0
|
H1=100
|
L1=h1=100
|
|
набора зенитного угла
|
а2 = R1(1-cos ) = 14,08
|
h2=R1sin =106,7
|
L2=R1
|
|
стабилизации зенитного угла
|
a3 = h3tg = 611,9
|
h3= H
- (h1+h2+h4) = 2271
|
L3= h3/cos
=2352,0
|
|
снижения зенитного угла
|
a4 = R2 (cos -cos ) = 65,43
|
h4=R2(sin - sin ) = = 494,32
|
|
2.2.2 Обоснование конструкции скважины
Число обсадных колонн и глубина их спуска определяются
количеством интервалов, несовместимых по условиям бурения, которые
устанавливаются по совмещенному графику индексов пластовых давлений и
поглощения с глубиной скважины. Построим график коэффициента аномальности и
коэффициент поглощения, необходимый для предварительного выбора плотности бурового
раствора.
Коэффициент аномальности и коэффициент поглощения
рассчитываются по формуле:
Kа=
,(2.2)
Kпог=
, (2.3)
где рПЛ - пластовое давление, МПа;
рПОГ -давление поглощения, МПа;
- плотность пресной воды, кг/м3;
Hi - текущая глубина скважины, м.
Рис. 2.2 Схема профиля ствола скважины
При известном пластовом давлении, давление поглощения
может быть найдено по формуле [3]:
, (2.4)
Плотность бурового раствора определяется по формуле:
, (2.5)
Где
- отношение плотности бурового раствора к коэффициенту аномальности,
при Н
1200 м а=1,1-1,15 и при Н>1200 м
а=1,05-1,1;
- плотность бурового раствора.
При известном градиенте gradPпл пластовое давление может быть
найдено по формуле:
Рпл= gradPnл Hi ,(2.6)
Приведем пример расчета Ka , KГР по формулам (2.1), (2.2), (2.3),(2.4)::
Ka=
=
=1;
Kпог=
=
=2,04;
Остальные расчеты производятся аналогичным способом, результаты расчетов
сведем в таблицу 2.3.
Таблица 2.3
Результаты расчетов Ка и Кгр
|
Индекс
|
Интервал, м
|
Рпл, МПа
|
Ргид., МПа
|
Ка
|
Кгр
|
|
от
|
до
|
от
|
до
|
от
|
до
|
от
|
до
|
от
|
до
|
|
N1-P1
|
50
|
720
|
0.49
|
6,92
|
0,75
|
10,90
|
0,98
|
0,98
|
1,53
|
1,54
|
|
P1-J3
|
750
|
2972
|
7,39
|
29,30
|
10,90
|
45,49
|
1,00
|
1,00
|
1,54
|
1,56
|
По результатам расчетов строим совмещенный график индексов давлений, который
показан на рис. 2.3.
Рисунок 2.3- Совмещенный график индексов давлений
Согласно данным дипломной практики скважина будет
одноколонная (направление → кондуктор → эксплуатационная колонна).
Такая конструкция обеспечит достаточную надежность и минимальную стоимость
скважины.
Устье скважины укрепляется путем спуска направления на
глубину 50 м.
Верхние неустойчивые отложения перекроем кондуктором
до глубины 720м. Далее скважина обсаживается эксплуатационной колонной до
глубины 2972 м.
Как правило, заказчик требует обсаживать скважину
эксплуатационной колонной с внутренним проходным сечением не менее 120 мм, чему
соответствуют обсадные трубы с наружным диаметром 146 мм. Исходя из этого,
определим параметры конструкции скважины.
Диаметр долота
для бурения под эксплуатационную
колонну определяется по формуле:
=
+2δ,(2.7)
где
- диаметр муфт труб эксплуатационной колонны,
=166 мм;
δ-зазор между муфтой и стенкой
скважины, δ=12…24 мм.
=166+2×20=206 мм.
Примем
=215,9 мм.
Определяем диаметр кондуктора Dконд:
Dконд=
+2(δ+Δ),(2.8)
где δ - зазор между долотом и стенкой
кондуктора, δ=3-5 мм;
Δ - толщина стенки кондуктора,
ориентировочно Δ=10 мм.
=215,9+2×(4+10)=243,9 мм.
Принимаем трубы диаметром 244,5 мм.
=270+2×12=294
мм.
Принимаем долото диаметром 295,3мм
hконд - глубина спуска кондуктора по вертикали, hконд=515 м.
Для крепления верхних неустойчивых отложений
используем обсадные трубы с треугольной резьбой 244,5×8,9-Д-ГОСТ 623-80. Практика показывает,
что эти обсадные трубы выдерживают возникающие нагрузки.
Рассчитаем диаметр долота для бурения под направление
по формуле (2.8)
Dнапр=
+2(δ+Δ)=295,3+2×(4+10)=323,3
мм.
Принимаем трубы 323,9x9,5-Д-ГОСТ-623-80, диаметр муфты
труб Dм=351мм.
Определим диаметр долота для бурения под направление
=351+2×20=391
мм.
Примем долото диаметром 393,7 мм.
2.3 Обоснование выбора способа бурения скважины
Принятие решения о выборе того или иного способа бурения является
ответственным этапом при проектировании технологии углубления, так как в
дальнейшем выбранный способ бурения определяет многие технические решения:
режимы бурения, гидравлическую программу, бурильный инструмент, тип буровой
установки и многое другое.
Бурение под направление осуществляется роторным способом.
Интервал 50-3060 м проходится совмещённым способом (ротор / турбобур).
Использование ротора здесь необходимо для проворота КБТ и ориентирования
отклонителей при искривлении ствола.
Для бурения кондуктора выбран двигатель 3ТСШ-240, для бурения
эксплутационной колонны - ЗТСШ1-195.
Таблица 2.4
Основные технические характеристики турбобуров
|
Характеристика
|
3ТСШ-240
|
ЗТСШ1-195
|
|
Наружный диаметр, мм
|
240
|
195
|
|
Расход жидкости (воды), 10-3
м3/c
|
32
|
30
|
|
Частота вращения, мин-1
|
420
|
400
|
|
Мощность, кВт
|
107,3
|
53,7
|
|
Длина. м
|
24
|
26
|
|
Масса, кг
|
5980
|
4850
|
|
Момент на валу двигателя, Нм
|
2500
|
1300
|
|
КПД турбины
|
0,69
|
0,52
|
.4. Выбор
породоразрушающего инструмента
Выбор типа породоразрушающего инструмента во многом зависит от конкретных
региональных условий, которые обуславливают возможные механические скорости
проходки на долото и стоимость 1 м проходки. Для выбора долот используются
классификационные таблицы соответствия горных пород категориям твердости и
абразивности. Тип, конструкция долот и их размеры определяются способом
бурения, физико-механическими свойствами разбуриваемых пород и геометрическими
параметрами скважины.
Задачу выбора типа долота для разбуривания конкретной горной породы или
пачки пород ВНИИБТ предлагает решать с учетом твердости и абразивности пород с
помощью специальной классификационной таблицы (рис. 2.4). В ней на основании
обобщения опыта отработки долот в различных районах эталонными точками помечены
сочетания категорий твердости и абразивности пород, для разрушения которых
наиболее подходят существующие типы шарошечных долот. [6]
Рис. 2.4 Классификационная таблица парных соответствий категорий
твердости и абразивности по типам шарошечных долот
В соответствии с данными по категориям твердости и абразивности,
геологический разрез разделяется на пачки пород, сходные по твердости и
абразивности. Выбранные ПРИ приведены в табл. 2.5.
Таблица 2.5
|
№ пачки
|
Интервал бурения по стволу
скважины, м
|
Литологическое описание
пород
|
Категория твердости пород
|
Категория абразивности
пород
|
Тип долота
|
|
I
|
0-50
|
Глина, песок, суглинок
|
2
|
4
|
393,7 М-ЦВ
|
|
II
|
50-720
|
Глина, песок, алевролит
|
3
|
4
|
295,3 МС-ЦВ
|
|
III
|
720-1930
|
Глина, песок, алевролит,
песчаники
|
3
|
4
|
215,9 МЗ-ЦВ
|
|
IV
|
1930-2972
|
Глина, алевролит, аргиллит,
известняк
|
4
|
4
|
215,9 СЗ-ЦВ
|
2.5 Выбор и
расчет компоновок бурильного инструмента
Правильно выбранная компоновка бурильной колонны позволяет без осложнений
и с наименьшими затратами пробурить скважину до проектной глубины. Для
разрушения горной породы применяем трехшарошечные долота. Для создания на
долоте отклоняющего усилия с целью искривления ствола скважины применяем кривой
переводник. С целью повышения качества ствола и управления параметрами его
искривления применяем калибраторы, центраторы и стабилизаторы. Для создания
необходимой осевой нагрузки на долото и повышения жесткости бурильной колонны
применяем УБТ. Для передачи вращения долоту используем турбобуры. Предлагаемая
компоновка низа бурильной колонны, составленная с учетом опыта ЭГЭБ-3,
приведена в таблице 2.6
Исходные данные:
скважина наклонно-направленная с четырехинтервальным профилем, данные о
радиусах искривления и о длинах участков профиля изложены в таблице 2.1;
способ бурения турбинный, турбобур ЗТСШ-195, GЗ.Д.=4790 кг, Lm=25,7 м;
диаметр долота Дд=0,2159 м;
осевая нагрузка на долото G=180 кН;
перепад давления в забойном двигателе и долоте Рп=6
МПа;
ориентировочная плотность бурового раствора 1120 кг/м3;
условия бурения нормальные.
Таблица 2.6
Компоновка низа бурильной колонны по интервалам бурения
|
Типоразмер, шифр
|
Расстояние от забоя до
места установки, м
|
Техническая характеристика
|
Суммарная длина КНБК, м
|
Суммар-ная масса
КНБК, т
|
|
|
Наружный диаметр, мм
|
Длина, м
|
Масса, кг
|
Угол перекоса осей
отклонителя, %
|
|
|
|
Вертикальный участок (0-100
м)
|
|
Ш 393,7 С-ЦВ
|
0
|
393,7
|
0,5
|
167
|
-
|
12,5
|
2,6
|
|
УБТ- 229
|
0,5
|
203
|
12,5
|
3412
|
-
|
|
|
|
Участок набора зенитного
угла (100-208 м)
|
|
Ш295,ЗМСГВ
|
0
|
295,3
|
0,4
|
73
|
-
|
22,6
|
5,0
|
|
КС 295,ЗСТ
|
0,4
|
295,3
|
1,3
|
315
|
-
|
|
|
|
Т02-240
|
1,7
|
240
|
15
|
2595
|
-
|
|
|
|
Кривой переводник
|
9,9
|
240
|
0,3
|
53
|
1,5°
|
|
|
|
КОБ- 178
|
10,2
|
178
|
0,4
|
42
|
-
|
|
|
|
УБТ-229
|
10,6
|
203
|
12
|
3276
|
-
|
|
|
|
215,9МЗ-ГВ
|
0
|
215,9
|
0,3
|
40,2
|
|
51,8
|
9,05
|
|
9КП215,9 МСТ
|
0,3
|
215,9
|
0,5
|
45
|
|
|
|
|
ЗТСШ-195
|
0,3
|
195
|
25,7
|
4790
|
|
|
|
|
Кривой переводник
|
9,9
|
240
|
0,3
|
53
|
1,5°
|
|
|
|
УБТ- 178
|
26,0
|
178
|
25,0
|
4178,4
|
|
|
|
|
Участок стабилизации
(208-2560 м)
|
|
215,9МЗ-ГВ
|
0
|
215,9
|
0,3
|
40,2
|
-
|
51,5
|
9,05
|
|
9КП215,9 МСТ
|
0,3
|
215,9
|
0,5
|
45
|
-
|
|
|
|
ЗТСШ-195
|
0,3
|
195
|
25,7
|
4790
|
-
|
|
|
|
УБТ- 178
|
26,0
|
178
|
25,0
|
4178,4
|
-
|
|
|
|
Участок спада зенитного
угла (2560-3060 м)
|
|
215,9МЗ-ГВ
|
0
|
215,9
|
0,3
|
40,2
|
-
|
51,5
|
9,05
|
|
ЗТСШ-195
|
0,3
|
195
|
25,7
|
4790
|
-
|
|
|
|
9КП215,9 МСТ
|
0,3
|
215,9
|
0,5
|
45
|
-
|
|
|
|
УБТ-178
|
26,0
|
178
|
12,0
|
1744,8
|
-
|
|
|
|
|
|
|
|
|
|
|
|
|
2.5.1 Расчет
длины УБТ
Диаметр УБТ выбирается исходя из конструкции скважины и условия
обеспечения необходимой жесткости труб. Для долота диаметром 215,9 мм с учетом
нормальных условий выбираем УБТ диаметром 178 мм.
Определение длины УБТ
Длина УБТ рассчитывается по формуле [7]:
, (2.9)
где GД - нагрузка на долото, GД=180 кН;
β - коэффициент облегчения колонны труб
в буровом растворе;0 - вес 1 м УБТ, q0= 1454 Н/м;
α - средний зенитный угол в зоне
установки УБТ, α=20°;3Д - вес забойного двигателя, GЗД
=47,9 кН;
РКР
- критическая
нагрузка третьего порядка
Коэффициент облегчения труб в жидкости β рассчитывается по следующей формуле:
, (2.10)
где ρПЖ, ρСМ - плотности промывочной жидкости и
материала труб соответственно.
Критическая нагрузка рассчитывается по формуле [7]:
, (2.11)
где Е∙I - жесткость при
изгибе, ЕI=1575 кН×м2;
lкр - критическая длина стальных
бурильных труб, которая рассчитывается по формуле
, (2.12)
Подставим соответствующие значения в формулы (2.16)-(2.19)
.
.
.
м.
Согласно проведенному расчету и практике бурения данной площади, примем
длину УБТ LУБТ=24 м
2.5.2 Расчет
длины СБТ
Проектирование колонны бурильных труб заключается в
выборе оптимального варианта из множества допустимых. За оптимальную колонну
бурильных труб принимается такая, для которой вес минимален и максимально
используются труб из низких групп прочности. В данном проектировании
применяются СБТ ВК-127х9.
Определим длину секций бурильных труб по формуле[7]:
, (2.13)
, (2.14)
, (2.15)
, (2.16)
, (2.17)
где, i-
порядковый номер секции бурильных труб;
- количество бурильных труб i-ой секции;
-расчетная длина i-ой секции, м;
- длина одной СБТ ПК 127х9=11,5 м;
- длина i-ой секции, м;
- коэффициент, учитывающий влияние
касательных напряжений на напряженное состояние трубы, для
наклонно-направленных скважин =1,04
К- коэффициент, учитывающий влияние сил трения, в том
числе сил гидродинамического происхождения и инерционных сил, рекомендуется
принимать не менее 1,15;
- сумма весов в буровом растворе
секций находящихся ниже рассматриваемой, Н;
- вес КНБК, Н;
,
- площадь сечения соответственно
канала и тела рассматриваемой колонны м2;
- масса 1 метра трубы для
формирования рассматриваемой секции,
;
- предел текучести материала, из
которого изготовлена рассматриваемая труба, МПа;
- нормативный коэффициент запаса
прочности для наклонно-направленного бурения при градиенте набора кривизны
более 40 на 100м =1,5.
Приведем пример расчета расчетной длины первой секции
для бурения эксплуатационной колонны бурильной колонной группы стали Д по
формулам (2.19), (2.20):
Количество труб первой секции и длина первой секции
определяются по формулам (2.16), (2.17).
Определим вес первой секции по формуле 2.21:
Для второй секции, применяются бурильные трубы из
группы стали К. Длина второй секции определяется по формуле:
Принимаем
Количество труб второй секции и длина второй секции:
Определим вес второй секции по формуле 2.21:
До устья осталось 349 м
Для третьей секции, применяются бурильные трубы из
группы стали Е. Длина второй секции определяется по формуле:
Количество труб третьей секции и длина третьей секции:
Таблица 2.7
Состав бурильной колонны снизу вверх
|
№ участка
|
Интервал установки, м
|
Длина секции, м
|
Шифр трубы
|
Вес секций, Н
|
|
от
|
до
|
|
|
|
|
1
|
3036
|
1357
|
1679
|
СБТ ВК-127х9 Д
|
546836
|
|
2
|
1357
|
437
|
920
|
СБТ ВК-127х9 К
|
299636
|
|
3
|
437
|
8
|
431
|
СБТ ВК-127х9 Е
|
112364
|
.5.3 Проверочный расчет на разрыв
Целью расчета является определение запаса прочности сечения, которое
воспринимается как опасное. Вначале на экспертной основе выбирается опасное
сечение для которого необходимо определить запас прочности. Наиболее вероятным местонахождением опасных сечений при
роторном бурении являются верхние сечения секций бурильных труб.
Наибольшее растягивающее усилие вычисляют по формуле:
, (2.18)
Напряжение растяжения в избранном сечении определяется по формуле:
, (2.19)
Запас прочности вычисляют по формуле:
, (2.20)
Исходные данные:
глубина скважины =2972 м,
длина секций, вес первой и второй секций из табл. 2.9,
=0,85
Приведем пример расчета для верхнего сечения первой секции по формуле 2.24,
2.25, 2.26:
Для бурения наклонно-направленной скважины забойным двигателем
, так как
=1,325 то данная секция колонна имеет
недостаточную прочность. Необходимо заменить третью секцию труб на высшего
класса прочности. Возьмем трубы прочности класса Л. Тогда условие прочности
выполняется.
Рассчитаем второе опасное сечение.

При n=1,45 по формуле (2.26)
=338 МПа и находим максимальную
растягивающую нагрузку, которую первая секция может удержать по формуле (2.24)
и находим
=1148965,5Н. После этого, находим вес необходимой второй
секции по формуле (2.24)
=172589,8Н. Определяем длину секции труб прочности К и Е по
формулам
. Исправленный состав бурильной
колонны приведен в табл. 2.11.
Таблица 2.8
Исправленный состав бурильной колонны снизу вверх
|
№ участка
|
Интервал установки, м
|
Длина секции, м
|
Шифр трубы
|
Вес секций, Н
|
|
от
|
до
|
|
|
|
|
1
|
3060
|
1357
|
1679
|
СБТ ВК-127х9 Д
|
530365
|
|
2
|
1357
|
951
|
406
|
СБТ ВК-127х9 К
|
128248
|
|
3
|
951
|
437
|
514
|
СБТ ВК-127х9 Е
|
162363
|
|
4
|
437
|
8
|
429
|
СБТ ВК-127х9 Л
|
135513
|
Таблица 2.9
Наибольшее растягивающее усилие, напряжение растяжения и запас прочности
в опасных сечениях
|
Сечения секций
|
,МПа
|
|
Характеристика колонны
|
|
Первое сечение
|
406,7
|
1,57
|
прочная
|
|
Второе сечение
|
374
|
1,53
|
прочная
|
2.6 Выбор
растворов и их химическая обработка по интервалам бурения
Тип бурового раствора выбирается в первую очередь из условия обеспечения
устойчивости стенок скважины, определяемой физико-химическими свойствами
слагающих горных пород и содержащихся в них флюидов, пластовым и горным
давлениями, а так же забойной температурой. При этом следует руководствоваться
накопленным опытом бурения в проектном районе. Критерием оптимальности бурового
раствора являются затраты времени и средств на борьбу с осложнениями,
связанными с типом бурового раствора. Если затраты времени на борьбу с подобными
осложнениями в балансе времени бурения скважин отсутствуют, то применяемый тип
бурового раствора следует считать оптимальным.
При этом следует иметь в виду, что тип бурового
раствора определяет не только осложнения, но и эффективность бурения. Чем быстрее
бурится скважина, тем меньше, как правило, наблюдается осложнений. Поэтому при
решении этого вопроса следует анализировать и учитывать отечественный и
зарубежный опыт бурения скважин в аналогичных разрезах. При прочих равных
условиях всегда следует отдавать предпочтение буровым растворам с минимальным
содержанием твердой фазы, вводить противоизносные и смазочные добавки,
ингибиторы коррозии.
Отдельно решается вопрос выбора бурового раствора для
вскрытия продуктивных горизонтов. Буровой раствор следует выбирать так, чтобы
предупредить ухудшение коллекторских свойств продуктивных пластов вследствие
возникновения капиллярного эффекта при вытеснении из приствольной зоны
продуктивного пласта фильтрата бурового раствора; набухания глинистого
материала, содержащегося в коллекторах, в результате взаимодействия пластовых
флюидов с фильтратом бурового раствора; блокирования трещин пласта фильтратом
бурового раствора и т.д. Поэтому при выборе бурового раствора для вскрытия
продуктивных пластов учитывают следующие рекомендации:
) Следует применять растворы на углеводородной основе
- РУО (безводные или инвертно-эмульсионные) при:
низкой проницаемости коллектора (менее 0,05-0,1 мкм2);
насыщении коллектора высоковязкой нефтью;
трещинном и порово-трещинном типе коллектора с
проницаемостью более 1 мкм2. В данном случае необходимо применять
только безводные РУО.
наличия в коллекторе набухающих глин. Водная фаза РУО
должна быть минерализована.
) В остальных случаях допускается применение буровых
растворов на водной основе. Если в коллекторе содержатся набухающие глины,
применяют ингибированные буровые растворы, как и для бурения глинистых пород.
Бурение под направление начинается на свежеприготовленном глинистом
растворе. Возможно бурение под направление на растворе, оставшемся от бурения
предыдущей скважины.
При бурении под кондуктор разбуривают слои вечной мерзлоты, рыхлых
песчаников и неустойчивых глинистых отложений. В связи с этим требуется решать
следующие основные проблемы:
укрепление стенок
скважины;
уменьшение растепляющего
действия бурового раствора;
увеличение
выносной способности бурового раствора.
Данные проблемы решаются с использованием высокоэффективных полимеров -
структурообразователей, поддержания низкой температуры, образования прочной
фильтрационной корки, созданием высокой скорости потока раствора. Для бурения
под кондуктор проектом предусматривается буровой раствор, приготовленный из
бентонитового глинопорошка, обработанный химическими реагентами. Допускается
использовать раствор, оставшийся от бурения направления.
При бурении под эксплуатационную колонну основные проблемы, которые
требуется решить, следующие: предупреждение поглощения раствора и
водопроявлений при прохождении отложений сеномана, предупреждение прихвата
бурильного инструмента при прохождении через проницаемые пласты. Бурение из-под
кондуктора начинается с промывкой забоя глинистым раствором, обработанным
химическими реагентами (структурообразователи, разжижители и т.п.). Во
избежание изменений параметров бурового раствора вследствие наработки во время
разбуривания глинистых отложений обработка раствора химреагентами должна
проводиться периодически. Главная проблема - это сохранение коллекторских
свойств продуктивных пластов.
2.6.1
Обоснование параметров бурового раствора
При проектировании параметров буровых растворов всегда нужно стремиться к
тому, чтобы достигались высокие скорости бурения, высококачественное вскрытие
продуктивных пластов, предупреждались всевозможные осложнения.
Плотность раствора влияет на гидростатическое
давление, на забой и стенки скважины. При наличии в разрезе водо-, газо-,
нефтепроявляющих пластов обычно давление бурового раствора поддерживают
несколько большим пластового с тем, чтобы предотвратить или резко уменьшить
интенсивность поступления флюидов в скважину. Иногда плотность увеличивают для
предупреждения обвалообразований. Плотность раствора уменьшают при поглощении,
для снижения гидравлических потерь в циркуляционной системе и дифференциального
давления на забое, повышения буримости горных пород и т.д.
Плотность бурового раствора рассчитывается для каждого интервала
совместимых условий бурения по горизонту с максимальным градиентом пластового
давления по формуле [3].
(2.21)
где Кпр - коэффициент превышения
гидростатического давления бурового раствора над пластовым;
g - ускорение свободного падения, м/с2;
z - глубина залегания кровли горизонта с максимальным
градиентом пластового давления, м.
Рекомендуется принимать:
Кпр=1,1-1,15 при z<1200 м;
Кпр=1,05-1,1 при z=1200-2500 м;
Кпр=1,04-1,07 при z>2500м.
Пользуясь формулой (2.21), рассчитаем плотность
бурового раствора по интервалам бурения, результаты запишем в табл. 2.10
Таблица 2.10
Параметры бурового раствора по интервалам бурения
|
Tип раствора
|
Интервал по стволу, м
|
Параметры бурового раствора
|
|
|
плотность, кг/м3 расчетная
|
УВ, с
|
ПФ, см3/30
мин
|
рH
|
СНС, Па
|
К,мм
|
П, %
|
|
от
|
до
|
|
|
|
|
|
|
|
|
|
|
|
|
|
|
1 мин
|
10 мин
|
|
|
|
Глинистый раст
|
0
|
50
|
1120
|
55-60
|
8-9
|
7-9
|
1,5
|
3,5
|
1-2
|
2
|
|
Глинистый раст.
|
50
|
747
|
1120
|
55-60
|
8-9
|
7-9
|
1,5
|
3,5
|
1-2
|
2
|
|
Глинистый раст
|
747
|
3060
|
1140
|
22-25
|
6-8
|
7-9
|
0,8-1,0
|
1,2-2,0
|
<1
|
1
|
2.6.2
Обработка бурового раствора
При бурении для снижения ПФ и увеличения вязкости
глинистый раствор обрабатывается реагентами УНИФЛОК и каустической содой.
При бурении под кондуктор для обработки бурового
раствора применяют КМЦ, УНИФЛОК, ФК- 2000, графит, каустическую соду.
При разбуривании цементных стаканов в направлении и
кондукторе раствор обработать кальцинированной содой (для нейтрализации
воздействия цемента на буровой раствор).
При бурении под эксплуатационную колонну раствор будет
обрабатываться для снижения вязкости во всех интервалах бурения, за исключением
продуктивных, при необходимости с добавлением НТФ. Поскольку свойства раствора
улучшаются при рН = 8-9, в буровой раствор при бурении под кондуктор,
промежуточную и эксплуатационную колонну добавляется каустическая сода для
поддержания указанных значений рН.
В связи с ужесточением в последние годы экологических требований к
производству буровых работ возникла необходимость применения малоопасного для
окружающей среды бурового раствора. Применение такого раствора стало возможным
благодаря использованию малотоксичных химреагентов и материалов, включая
экологически безопасные смазочные добавки и противоприхватные средства. В
настоящем проекте предусматривается использовать в качестве смазочной добавки
ФК-2000 и графит. ФК-2000 получен из растительных масел и рыбожировых отходов.
Эта добавка не токсична.
Буровой раствор, обработанный КМЦ, НТФ и ФК-2000
разрешен к применению как экологически малоопасный раствор.
Глинистый раствор для первичного вскрытия
продуктивного пласта представляет собой суспензию высокоактивной бентонитовой
глины, с добавлением мела, обработанную кальцинированной содой, смазочными
добавками и ПАВ, обладающим способностью понижать поверхностное натяжение
фильтрата и гидрофобизировать поверхность поровых каналов пласта-коллектора. В
качестве понизителя фильтрации используется КМЦ и УНИФЛОК. В качестве
понизителя вязкости раствора, который одновременно придает раствору
ингибирующие свойства и улучшает реологические свойства, могут служить
известные реагенты, в частности НТФ.
2.6.3 Расчет
потребного количества химических реагентов для приготовления и обработки
бурового раствора
Количество бурового раствора V, необходимого для бурения скважины, определяется из
выражения:
V = Vn + V6 + a × Vc, (2.22)
где Vn-объем приемных емкостей буровых насосов и желобов, можно принять Vn=50м3;
Vб - объем бурового раствора, расходуемого в процессе бурения
интервала с частичными поглощениями, при очистке от шлама и т.д.
а - коэффициент запаса, а=1,5 для нормальных условий
бурения и а=2 для осложненных условий бурения;
Vc - объем скважины в конце интервала
бурения с промывкой данным раствором.
Vc и V6 рассчитываются по формулам (2.12) и (2.13):
, (2.23)
, (2.24)
где ni - норма расхода бурового раствора на
1 м проходки;
li, - длина i интервала;
Dсквi - диаметр скважины на рассчитываемом участке.
Нормы расхода бурового раствора следующие:
n=0,17 м3/м при бурении под направление;
n=0,086 м3 /м при бурении под кондуктор;
n=0,031 м3/м при бурении под промежуточную и
эксплуатационную колонны.
Пользуясь формулами (2.22)-(2.24), рассчитаем объем
бурового раствора, результаты запишем в табл. 2.11.
Таблица 2.11
Потребные объемы бурового раствора по интервалам
бурения
|
Интервал бурения, м
|
Dскв, мм
|
Vn, м3
|
Vс, м3
|
Vб, м3
|
V, м3
|
|
от
|
до
|
|
|
|
|
|
|
0
|
50
|
591
|
50,00
|
13,71
|
8,5
|
72,21
|
|
50
|
747
|
413
|
50,00
|
93,73
|
60,2
|
203,93
|
|
747
|
3060
|
248
|
50,00
|
110,46
|
70,92
|
231,38
|
Примечание. Значения диаметров скважины приведены с
учетом коэффициента кавернозности к: для направления к = 1,5; для кондуктора к = 1,4; для промежуточной и
эксплуатационной колонн к
= 1,15.
Масса глины без учета влажности, необходимая для приготовления
требуемого количества глинистого раствора (в кг) определяется по формуле:
(2.25)
Масса воды, необходимая для приготовления требуемого
количества глинистого раствора (в кг) определяется по формуле:
, (2.26)
Масса барита, необходимая для повышения плотности
глинистого раствора (в кг) определяется по формуле:
, (2.27)
Где
- плотность глины=2250 кг/м3;
- масса глины, кг;
- масса воды, кг;
- объем бурового раствора из табл.
2.5, м3;
- плотность бурового раствора из
табл. 2.4, кг/м3;
-повышенная плотность бурового
раствора, кг/м3;
- плотность барита, кг/м3;
- плотность воды, кг/м3.
Приведем пример расчета по формулам (2.25), (2.26) для
бурения в интервале 50-747 м:
кг
кг
Масса барита для повышения плотности бурового раствора
в интервале 747-2972 м определяется по формуле (2.27):
кг
Остальные расчеты производятся аналогичным способом, результаты расчетов
сведем в табл. 2.6.
Определяем потребное количество реагентов для бурения
скважины, пользуясь нормами расхода, полученными в ЭГЭБ № 23 ООО «РН-Бурение» в
процессе многолетней работы на данной площади. Результаты представлены в табл.
2.12.
Таблица 2.12
Потребность бурового раствора и компонентов для его
приготовления и обработки
|
Интервал, м
|
Наименование реагентов и
материалов
|
Расход на бур. 1 м. интервала.,
кг
|
Потребность компонентов
на интервал
|
|
от
|
до
|
название
|
един. измер.
|
|
|
|
0
|
50
|
тех. вода
|
м3
|
0,963*
|
48,15
|
|
Приготовление 100 м3
БР на первую скважину куста
|
Глинопорошок ПБНВ
|
кг.
|
140*
|
14000
|
|
Каустическая сода
|
кг.
|
0,9*
|
90
|
|
КМЦ-700
|
кг.
|
2,2*
|
220
|
|
Унифлок
|
кг.
|
0,8*
|
80
|
|
50
|
747
|
Унифлок
|
кг.
|
0,12
|
55,6
|
|
|
НТФ
|
кг.
|
0,067
|
31,0
|
|
747
|
3060
|
Унифлок
|
кг.
|
0,3
|
111,3
|
|
|
КМЦ-700
|
кг.
|
0,53
|
196,63
|
|
|
НТФ
|
кг.
|
0,19
|
70,49
|
|
|
ФК-2000
|
л
|
0,35
|
129,85
|
.7
Проектирование режима бурения
Эффективность процесса и показатели бурения при прочих равных условиях в
большей мере зависят от режима бурения.
Под режимом бурения понимают сочетание некоторых параметров, существенно
влияющих на процесс и показатели бурения, которыми можно управлять с устья.
Так, параметрами режима роторного способа бурения являются: осевая нагрузка на
долото, частота его вращения, расход бурового раствора. К параметрам режима
бурения причисляют также "качество" бурового раствора, которое, в
свою очередь, определяется рядом показателей, важнейшими из которых являются:
плотность, вязкость, показатель фильтрации, теплоемкость, теплопроводность,
смазывающая способность. Другие показатели качества раствора являются не менее
важными, они также в той или иной степени влияют на процесс и показатели
бурения, но это влияние в большей мере проявляется через возможность
возникновения осложнений.
2.7.1
Разработка гидравлической программы проводки скважины
Для бурения скважины без осложнений необходимо чтобы очистка была
совершенной. Очистка забоя считается совершенной, если образующийся при бурении
шлам немедленно подхватывается потоком бурового раствора и удаляется с забоя.
Расход промывочной жидкости выбирается исходя из трех условий [5]:
обеспечение выноса крупных частиц шлама (условие 1);
обеспечение работы турбобура (условие 2);
обеспечение удовлетворительной очистки забоя (условие 3).
Для дальнейших расчетов рассчитаем параметры бурового раствора по
интервалам.
Значения ДНС рассчитаем по формуле:
τо = 8,5 × 10-3 × ρ-7(2.28)
Пластическую (структурную) вязкость рассчитываем по формуле:
η = 0,0045τо (2.29)
Подставим соответствующие значения плотностей бурового раствора по
интервалам бурения из таблицы 2.4 в формулы (2.27)-(2.28), результаты сведем в
таблицу 2.13.
Таблица 2.13
Параметры промывочной жидкости по интервалам бурения
|
Интервал по стволу, м
|
Плотность, кг/м3
|
τо, Па
|
η, Па∙с
|
|
от
|
до
|
|
|
|
|
0
|
50
|
1120
|
2,52
|
0,0117
|
|
50
|
747
|
1120
|
2,52
|
0,0113
|
|
747
|
3060
|
1140
|
2,61
|
0,0113
|
Расход, обеспечивающий вынос крупных частиц шлама:
Расчет расхода, необходимого для выноса крупных частиц шлама,
рассчитывается по формуле:
Qi = 1,15×UОС×FКП, (2.30)
где UОС - скорость оседания крупных частиц шлама, м/с;
FКП - площадь кольцевого пространства, м2.
Скорость оседания крупных частиц шлама рассчитывается по формуле [5]:
(2.31)
где dШ - размер наиболее крупных частиц шлама, м;
ρП и ρБР - плотность породы и промывочной
жидкости соответственно, кг/м3.
Размер наиболее крупных частиц шлама рассчитывается по формуле [8]:
dш = 0,002 + 0,037 × DД, (2.32)
где DД - диаметр долота, м.
Подставим соответствующие результаты (2.30)-(2.31) и получим:
для интервала 0-50 м:Ш = 0,002+0,037·0,3937=0,0166
м.
Расчет для других интервалов ведется аналогично, результаты
сведем в таблицу 2.14.
Таблица 2.14
Расход, обеспечивающий вынос крупных частиц шлама по
интервалам бурения
|
Интервал по стволу, м
|
Плотность, кг/м3
|
Диаметр долота DД, м
|
Скорость оседания частиц Uoc, м/с
|
Необходимый расход Qi, м3 /с
|
|
от
|
до
|
бурового раствора
|
породы
|
|
|
|
|
0
|
50
|
1120
|
2000
|
0,3937
|
0,46
|
0,05
|
|
50
|
747
|
1120
|
2200
|
0,2953
|
0,45
|
0,023
|
|
747
|
3060
|
1140
|
2600
|
0,2159
|
0,46
|
0,006
|
Расход, необходимый для удовлетворительной очистки забоя
Расход необходимый для удовлетворительной очистки забоя рассчитывается по
формуле:
где q - удельный расход жидкости, необходимый для удовлетворительной
очистки забоя, можно принять q=0,60 м/с;3 - площадь забоя скважины,
м.
Площадь забоя рассчитывается с учетом коэффициента кавернозности КК
по формуле:
(2.34)
Подставим соответствующие данные для интервала 0-50 м в выражения
(2.33)-(2.34) и получим:
Qi≥0,60∙0,122=0,073 м3/с
Остальные значения расхода рассчитываются аналогично. Результаты расчета
приведены в таблице 2.13.
Таблица 2.15
Расход, обеспечивающий удовлетворительную очистку забоя
|
Интервал по стволу, м
|
Диаметр долота DO, м
|
Необходимый расход Qi,
м3/с
|
|
от
|
до
|
|
|
|
0
|
50
|
0,3937
|
0,073
|
|
50
|
747
|
0,2953
|
0,041
|
|
747
|
3060
|
0,2159
|
0,0183
|
Далее выберем наибольший расход, исходя из условий 1-3 по интервалам
бурения.
Таблица 2.16
Расход промывочной жидкости по интервалам бурения
|
Интервал по стволу, м
|
Плотность бурового
раствора, кг/м3
|
Расход промывочной
жидкости, л/с
|
|
от
|
до
|
|
по условию 1
|
по условию 2
|
Выбранный, не менее
|
|
0
|
50
|
1120
|
50
|
73
|
73
|
|
50
|
747
|
1120
|
23
|
41
|
41
|
|
747
|
3060
|
1140
|
12
|
18,3
|
18,3
|
Расчет диаметров гидромониторных насадок
Суммарная площадь сечения насадок fН, рассчитывается по формуле [8]:
,(2.35)
где µН - коэффициент расхода, можно принять µ=0,9;
ΔPд - перепад давления в долоте;i - расход
промывочной жидкости, м3/с.
Диаметр насадки рассчитывается по формуле:
(2.36)
Подставим соответствующие значения в выражения
(2.35)-(2.36) и результаты приведем в таблице 2.15.
Таблица 2.17
Результаты расчета диаметра гидромониторных насадок по
интервалам бурения
|
Интервал по стволу, м
|
ρБР, кг/м3
|
ΔPд, МПа
|
fH∙10-4∙м2
|
dH, м
|
|
от
|
до
|
|
|
|
|
|
0
|
50
|
1120
|
5
|
5,88
|
0,016
|
|
50
|
747
|
1120
|
5
|
4,82
|
0,014
|
|
747
|
3060
|
1140
|
5
|
2,17
|
0,010
|
Расчет потерь давления в бурильной колонне и кольцевом
пространстве
Для расчета потерь давления необходимо рассчитать
скорость течения жидкости внутри труб (кольцевого пространства) по формуле:
(2.37)
где Fn - площадь канала труб (кольцевого сечения), м2;
Q - расход промывочной жидкости, м3/с.
Площадь канала труб находится по формуле:
(2.38)
где dM - внутренний диаметр труб, м.
Площадь кольцевого пространства рассчитывается из
выражения:
(2.39)
где DCKВ,
- внутренний диаметр, скважины, м.
dНАР - наружный диаметр элемента
бурильной колонны, для которого ведется расчет потерь давления, м.
Для оценки режима течения необходимо найти обобщенный
параметр Рейнольдса по формуле:
(2.40)
где ρБР и τо - плотность, структурная вязкость и ДНС промывочной
жидкости соответственно;
dГ - гидравлический диаметр, для внутритрубного пространства dГ=dВН, для кольцевого пространства dГ =DCКВ - dHАР.
При Re*>2000
режим течения считается турбулентным, а при Re*<2000 -структурным. Коэффициент гидравлического
сопротивления λ рассчитывается по формулам (2.45)-(2.46) [8], в зависимости
от значения Re*.
При 50000>Re>2000:
, (2.41)
При Re>50000:
λ=0,018+0,022D, (2.42)
Потери давления внутри труб находятся по формулам
(2.47)-(2.48) [8], в зависимости от вида течения жидкости. При турбулентном
режиме:
, (2.43)
При структурном режиме:
, (2.44)
где
- безразмерный коэффициент, зависящий от числа
Сен-Венана-Илюшина, находится по графику, представленному на рисунке 2.7.
Число Сен-Венана - Илюшина находится по формуле:
(2.45)
Рис. 2.5 - Кривые зависимости безразмерных коэффициентов β и βк от числа Сен-Венана-Илюшина; 1-для труб круглого сечения, 2 - для концентричного
кольцевого пространства
Расчет потерь давления в элементах циркуляционной системы, долоте и
турбобуре
Потери давления в циркуляционной системе буровой установки определяются
как сумма всех потерь давления в элементах циркуляционной системы состоящей из:
1) стальных бурильных труб;
2) утяжеленных бурильных труб;
) бурового долота (насадки);
4) наземной обвязки, включающей стояк, буровой шланг, вертлюг, ведущую
трубу;
Расчет ведется для потерь давления при бурении под эксплуатационную
колонну.
Внутри труб СБТ
БТ

, U>Uкр
Режим турбулентный
Аналогично рассчитываются перепад давления в УБТ.
Внутри труб СБТ
БТ

, U>Uкр
Режим турбулентный
.
.
Перепад давления в турбобуре 3ТСШ1-195 определяется по формуле
=а×Q2×
=
4,3×106×0,01832×1140=1,64×106 Па.
а= ∆Рс /Qс2×ρс = 3,9∙106/0,032∙1000
= 4,3×106.
Перепад давления в долоте
, (2.46)
, (2.47)
где а - коэффициент гидравлического
сопротивления в насадке долото, м-4;
- площадь сечения насадок из таблицы 2.15, м2;
µ - коэффициент расхода, можно принять µ=0,9.
Для бурения под эксплуатационную колонну:
.
.
Расчет потерь давления при бурении под эксплуатационную колонну в
кольцевом пространстве
Перепад давления в КП забойного двигателя.
DЗД=195мм, DСК=215,9мм, dГ=0,0209м, FКП=0,0067 м2,
.
Режим турбулентный U>Uкр
.
.
.
Перепад давления вУБТ-177,8.
DУБТ=177,8мм, DСК=215,9 мм, dГ=0,0381мм, FКП=0,0118 м2,
.
Режим турбулентный U>Uкр
.
.
.
Потери давления на остальных участках КП рассчитываем аналогично,
результаты запишем в таблицу 2.16.
Перепад давления СБТ.
DУБТ=127мм, DСК=215,9 мм, dГ=0,0889мм, FКП=0,0083 м2,
.
Режим турбулентный U>Uкр
.
.
.
Сумма потери давления в поверхностной обвязки буровой определяется по
формуле
Σ∆Робв =(ас + аш
+ ав + авт + ам)×Q2×
(2.48)
где ас - коэффициент потери в стояке;
аш - коэффициент потери в шланге;
ав - коэффициент потери в вертлюге;
авт - коэффициент потери в ведущей трубе;
ам - коэффициент потери в манифольде.
Коэффициенты потерь давления в поверхностной обвязки буровой берутся из
таблицы 4.4 [4]. Рассчитанное значение Σ∆Робв представлено в таблице 2.18.
Суммарные потери давления определяется по формуле:
SDР=SDРобв+SDРкп+SDРСБТ+DРУБТ+SDРД (2.49)
где SDРобв
- суммарные потери давления в поверхностной обвязки буровой;
SDРкп - суммарные потери давления в кольцевом пространтстве;
SDРСБТ - потери давления в бурильных трубах;
DРУБТ - потери давления в УБТ;
SDРД - потери давления в долоте.
Таблица 2.18
Потери давления в элементах циркуляционной системе
|
параметры
|
ℓ, м
|
D,мм
|
d, мм
|
V, м/с
|
Re (Re*)
|
Режим течения
|
Sen
|
DР, МПа
|
|
Элементы
|
интервал
|
участок
|
|
|
|
|
|
|
|
|
|
1
|
2
|
3
|
4
|
5
|
6
|
7
|
8
|
9
|
10
|
11
|
|
СБТ
|
Направление
|
Внутр.
|
50
|
127
|
109
|
9,98
|
80543,29
|
турбул.
|
-
|
4,88
|
|
|
КП
|
|
393,3
|
127
|
0,65
|
1135,70
|
структр.
|
107,99
|
0,019
|
|
Кондуктор
|
Внутр.
|
747
|
127
|
109
|
4,40
|
23584,82
|
турбул.
|
-
|
4,46
|
|
|
КП
|
|
295,3
|
127
|
0,74
|
1232,45
|
структр.
|
50,80
|
0,20
|
|
Экспл.
|
Внутр.
|
3060
|
127
|
109
|
1,83
|
5506,47
|
турбул.
|
-
|
0,97
|
|
|
КП
|
|
215,9
|
127
|
1,08
|
1095,38
|
структр.
|
13,07
|
0,77
|
|
УБТС2-229
|
Кондуктор
|
Внутр.
|
6
|
229
|
90,4
|
2,72
|
132217
|
турбул.
|
-
|
0,28
|
|
|
КП
|
|
295,3
|
229
|
0,76
|
1488,29
|
структр.
|
70,79
|
0,00033
|
|
УБТС2-178
|
Кондуктор
|
Внутр.
|
6
|
178
|
80
|
18,52
|
123350,01
|
турбул.
|
-
|
0,28
|
|
|
КП
|
|
295,3
|
178
|
0,72
|
1337,49
|
структр.
|
82,88
|
0,00033
|
|
Эксплуат.
|
Внутр.
|
18
|
178
|
80
|
8,18
|
100587,26
|
турбул.
|
-
|
0,17
|
|
|
КП
|
|
215,9
|
197
|
0,94
|
1855,78
|
структр.
|
27,66
|
0,0029
|
|
долото
|
Кондуктор
|
-
|
-
|
-
|
-
|
-
|
-
|
-
|
-
|
10,01
|
|
Промежут.
|
-
|
-
|
-
|
-
|
-
|
-
|
-
|
-
|
10,04
|
|
Экспл.
|
-
|
-
|
-
|
-
|
-
|
-
|
-
|
10,11
|
|
|
Кондуктор
|
-
|
-
|
-
|
-
|
-
|
-
|
-
|
-
|
0,45
|
|
Промежут.
|
-
|
-
|
-
|
-
|
-
|
-
|
-
|
-
|
0,23
|
|
Экспл.
|
-
|
-
|
-
|
-
|
-
|
-
|
-
|
-
|
0,11
|
КП - кольцевое пространство, внутр.-
внутри трубы, структр.- структурный режим, турбол.- турбулентный.
Суммарные потери давления при бурении под эксплуатационную колонну:
SDР = SDРобв + SDРкп + SDРСБТ + DРУБТ + SDРД = 0,11 + 0,77 + 1,74 + 1,34
+ 10,11 = 13,5 МПа
Суммарные потери давления на остальных участках рассчитываем аналогично,
результаты запишем в табл. 2.19.
Таблица 2.19
Суммарные потери давления
|
Участок
|
Суммарные потери давления,
МПа
|
|
Кондуктор
|
16,73
|
|
Промежуточная колонна
|
15,77
|
|
Эксплуатационная колонна
|
13,50
|
2.7.2 Выбор
бурового насоса
Для выбора бурового насоса, необходимо определить
полезную мощность для прокачки раствора при бурении по формуле:
(2.50)
где
- полезная мощность, кВт;
- подача насосов, м3/с;
- давление насосов, МПа.
Приведем пример для бурения под эксплуатационную
колонну:
Остальные значения полезной мощности рассчитываются аналогично.
Результаты расчета приведены в табл. 2.20.
Общие гидравлические потери при промывке
эксплуатационной скважины составляют
=13,5 МПа. Выбор бурового насоса
производится из условия обеспечения расхода бурового раствора, не ниже
расчетного, при расчетном давлении.
Таблица 2.20
Полезная мощность для прокачки раствора
|
Интервал
|
Полезная мощность, кВт
|
|
Кондуктор
|
1555,89
|
|
Промежуточная колонна
|
646,57
|
|
Эксплуатационная колонна
|
229,5
|
По результатам гидравлических расчетов для успешного доведения скважины
до проектной глубины требуются насосы, развивающие производительность Q ³ 0,017 м3/с при давлении Р
³ 13,5 МПа.
Наиболее подходящим буровым насосом, согласно его технической характеристике,
является насос типа У8-7МA2.
Для бурений под эксплуатационную и промежуточную колонны, применяется только 1
насос, а для бурения под кондуктор применяются 2 бурового насоса, хотя не
хватает мощности 55,89 кВт.
Таблица 2.21
Параметры бурового насоса У8-7МА2
|
Показатели
|
значение
|
|
Полезная мощность насоса,
кВт
|
750
|
|
Число цилиндров
|
2
|
|
Максимальное число ходов
поршня в минуту
|
65
|
|
Максимальная частота
входного вала, об/мин
|
332
|
|
Длина хода поршня, мм
|
400
|
|
Максимальное давление на
выходе, МПа
|
32
|
|
Максимальная идеальная
подача, л/с
|
46,2
|
|
Передаточное число
редуктора
|
5,11
|
|
Диаметр клапана, мм:
всасывающего нагнетательного
|
275 125
|
|
Масса, кг
|
26400
|
2.7.3 Расчет
рабочих характеристик турбобура 3ТСШ1-195
При расчете рабочих характеристик турбобура пользуемся
формулой (2.49) а также формулами (2.50)-(2.52) [1]:
,(2.50)
,(2.51)
,(2.52)
Подставим соответствующие данные в выражения
(2.49)-(2.52) и получим:
Частота вращения nх будет равна
nх=2×nO=2×404,7=809,4
об/мин
Тормозной момент МТОР=2×МТ=2×1905,49=3526,88
Н∙м
Потери давления в долоте рассчитаем по формулам
(2.48)-(2.49):
Далее необходимо рассчитать гидравлическую нагрузку на
опору по формуле:
(2.53)
где DC и DВ - средний диаметр проточной части турбины и диаметр
вала турбобура соответственно, Dc=129 mm; Dв=135 мм;
В - вес вращающихся частей турбобура, Н.
Вес вращающихся частей турбобура рассчитывается по
формуле [9]:
B = 0,5×Gm,(2.54)
где Gm - вес турбобура.
Для расчета потерь крутящего момента в опорах
турбобура необходимо найти средний диаметр вращения Rcp по формуле [1]:
(2.55)
где D1 и D2 - соответственно внутренний и наружный диаметр диска пяты.
Для ЗТСШ1-195 R1=62 мм; R2=74,5 мм, подставим эти данные в выражение (2.53) и
получим:
Рассчитаем удельный момент в опоре
Мудоп=µ×Dcp=0,1×0,068=6,84
Нм/кН
Потери крутящего момента в опоре рассчитываются по
формуле [1]:
(2.56)
Потери крутящего момента на вращение ненагруженного
долота рассчитаем по формуле:
MX=550×Dо=550×0,2159=118,8
Нм
Тогда суммарные потери крутящего момента будут равны
Найдем разгонную частоту вращения вала по формуле:
(2.57)
Минимальную устойчивую частоту вращения определяем в
долях от nр,
nу=0,35×np(2.58)
Удельный момент на долоте для трехшарошечного долота,
пород средней твердости Муд=7 Н∙м/кН.
Наибольшую нагрузку на долото, соответствующую
наименьшей частоте вращения, определим по формуле [1]:
(2.59)
Вычислим значения МВ, МД, nВ, NВ, NД при последовательно возрастающих значениях GД. Прежде всего, отмечаем характерные точки Gdi:
кН; 147,5 кН; 200 кН.
Кроме того, выделим по две точки в окрестности GГ и разобьем весь интервал изменения GД через каждые 30 кН.
Далее расчет ведем по перечисленным ниже формулам [9].
, (2.60)
, (2.61)
, (2.62)
При Gi>GГ:
, (2.63)
, (2.64)
При Gi<GГ:
, (2.65)
, (2.66)
Результаты расчета занесем в таблицу 2.22.
Таблица 2.22
Результаты расчета рабочих характеристик турбобура
|
GД, кН
|
0
|
30
|
60
|
80
|
100
|
147,25
|
180
|
20
|
|
n, об/c
|
8,8
|
9,0
|
9,2
|
9,4
|
9,6
|
9,9
|
8,3
|
7,3
|
|
MдНм
|
118,7
|
298,7
|
478,7
|
598,7
|
718,7
|
1002,2
|
1198,7
|
1318,7
|
|
NД, кВт
|
6,56
|
16,94
|
27,85
|
35,42
|
43,23
|
62,61
|
62,47
|
60,39
|
По результатам расчетов, произведенных в п. 2.7, составляем таблицу 2.22
с учетом опыта разбуривания данной площади.
Таблица 2.23
Проектный режим бурения
|
Интервал
|
1
|
2
|
3
|
|
Глубина по стволу, м
|
0-50
|
50-747
|
747-3060
|
|
Способ бурения
|
роторный
|
ТО2-240
|
3ТСШ1-195
|
|
Типоразмер долота
|
393, 7
|
III 295,3 МСГВ
|
III 215,9 МЗГВ, (СГВ, МГВ)
|
|
Тип насоса
|
У8-6МА2
|
|
Диаметр втулок, мм
|
160
|
160
|
|
Расход, Q, л/с
|
50
|
28-30
|
28-30
|
|
Плотность бурового раствора
р, г/см3
|
1,13
|
1,12
|
1,12
|
|
Осевая нагрузка, кН
|
Вес инстр.
|
Вес инстр.
|
160-180
|
2.8 Расчет и
подбор обсадных колонн
Обсадные колонны должны удовлетворять условиям прочности от сминающих
нагрузок (в случае уменьшения давления внутри колонны при газонефтепроявлении
или эксплуатации скважины) и от внутренних (при опрессовке, работах по
интенсификации пласта и т.п.). Распределение
наружного и внутреннего давлений между граничными точками принимается линейным.
Поскольку скважина вертикальная, и она планируется на добычу нефти, повышенная
герметичность не требуется, поэтому применяем обсадной колонны с треугольной
резьбой.
2.8.1 Расчет
обсадных колонн на прочность при растяжении
Необходимо определить количество труб, необходимых спустить в каждом
интервале. Оно определяется по формуле:
, (2.67)
где N- количество обсадных труб;
Н- глубина спуска обсадных труб, м;
- длина обсадной трубы=11м.
После этого, определяем вес обсадной колонны по формуле:
, (2.68)
где Р - вес обсадной колонны, Н;масса 1 м обсадной трубы с учетом муфты,
кг/м;ускорение свободного падения = 9,81 м/с2.
Критическая сила определяется по формуле:
, (2.69)
где
-критическая сила, Н;
- наружной диаметр обсадной трубы, м;
- внутренний диаметр обсадной трубы, м;
- предел текучести обсадной трубы из табл. 2. , МПа.
Таблица 2.24
Предел текучести сталей
|
Класс стали
|
Д
|
К
|
Е
|
Л
|
М
|
Р
|
|
|
635
|
685
|
735
|
785
|
880
|
1080
|
По справочнику буровика [5] находим страгивающую нагрузку (Рс)
на резьбовые соединения и сведем на табл. 2.25.
Приведем пример расчета для эксплуатационной колонны по формуле (2.67),
(2.59), (2.60):
Расчет для других интервалов ведется аналогично,
результаты сведем в табл. 2.25.
Таблица 2.25
Вес колонны, класс стали, критические силы, допустимые
страгивающие нагрузки
|
Интервал
|
Количество труб, шт.
|
Вес колонны (Р), кН
|
Класс стали
|
,кН
|
|
, кН
|
|
|
Направление
|
5
|
52,55
|
Д
|
2040
|
выполняется
|
7700
|
выполняется
|
|
Кондуктор
|
69
|
443,77
|
Д
|
1870
|
выполняется
|
4700
|
выполняется
|
|
Экспл.
|
271
|
956,27
|
Д
|
1000
|
выполняется
|
2585
|
выполняется
|
2.8.2 Расчет
избыточных давлений
Направление и кондуктор цементируются до устья. Обсадная колонна
цементируется в одну ступень.
Перед началом расчета цементирования эксплуатационной колонны убедимся,
что при прокачке цемента не произойдёт его поглощение в продуктивный пласт. Для
этого должно соблюдаться следующее условие:
, (2.70)
где
- давление поглощения пласта, МПа;
- плотность цементного раствора = 1800 кг/м3;
- высота столба цементного раствора.
Наружное давление в зацементированной зоне определяется по формуле:
, (2.71)
После ОЗЦ колонна испытывает гидростатическое давление поровой воды
плотностью
, находящейся внутри цементного камня. Определим это давление
по формуле:
, (2.72)
Перейдем к расчету внутренних давлений. Определим устьевое давление по
формуле:
, (2.73)
где
- устьевое давление, МПа;
- пластовое давление, МПа;
- плотность пластовой нефти = 734 кг/м3;
- длина столба пластовой нефти, м.
Если Ру равно нормативному давлению (Рнорм=12,5 МПа), принимаем давление опрессовки на
устье (
) 12,5 МПа. Если Ру больше
нормативного,
определяется по формуле:
, (2.74)
Суммарное давление опрессовки в скважине определяется по формуле:
, (2.75)
где
- суммарное давление опрессовки, МПа;
- плотность жидкости для опрессовки = 1050 кг/м3;
- длина столба жидкости, м.
В конце эксплуатации пласт истощается, давление на устье равно нулю,
тогда уровень нефти определяется по уравнению:
, (2.76)
где
- пластовое давление в конце эксплуатации, принимаем его
равно 3,5 МПа.
Внутренние избыточные давления принимаем равными разности давлений после
окончания цементирования и давлений при опрессовке:
, (2.77)
где
- избыточное внутреннее давление, МПа;
- давление после окончания цементирования, МПа.
Наружные избыточные давления принимаем равными разности давлений после
ОЗЦ и давлений в конце эксплуатации:
, (2.78)
где
- избыточное наружное давление, МПа;
- давление после ОЗЦ, МПа.
- давление в конце эксплуатации, МПа.
Приведем пример расчета по формулам (2.70)-(2.78) , где
на глубине 3220 м =45,49 МПа:
Наружное давление в зацементированной зоне 0-3220 м:
.
Определим давление во время ОЗЦ:
Определим устьевое давление:
Поскольку Ру равно нормативному(Рнорм=12,5 МПа ),
то при расчете давления принимаем Ропр у =12,5 МПа.
В конце эксплуатации пласт истощается, давление на устье равно нулю,
тогда уровень нефти определяется по уравнению:

Определим
внутреннее избыточное давление:
Определим
наружные избыточные давления:
После
всех необходимых расчётов построим график избыточных давлений от глубины:
Рис. 2.7 - График
избыточных давлений от глубины
2.8.3 Расчёт
секций обсадных колонн по избыточным давлениям
Этот расчёт выполняется с использованием графиков избыточных наружных и
внутренних давлений. В нижней части наибольшее нагружение колонны возникает от
избыточного наружного давления, поэтому оно и принимается, прежде всего, во
внимание. Для первой секции колонны рекомендуется использовать трубы с большей
толщиной из стали самой низкой группы прочности.
Подбор компоновки эксплуатационной колонны ведется по графику избыточных
давлений, с учетом страгивающих давлений.
. Первая (нижняя секция) должна перекрывать продуктивный горизонт в
интервале 3060-3010 м + 50м:
По графику избыточных давлений (2.) определяем величину давления на
глубине 2910 м:
Критическое давление обсадных труб определяется по формуле:
, (2.70)
где
- критическое давление, МПа;
- избыточное наружное давление, МПа;
- коэффициент запаса прочности на смятие, принимаем равно
1,2.
Для первой секции, критическое давление равно:
По спутнику буровика [5], находим критическое давление обсадных труб.
Такое давление выдерживает труба, диаметра 146 мм, исполнения Б, группы
прочности Д с толщиной стенки
.
Количество труб первой секции:
Соответственно длина первой секции будет равно:
С учетом толщины стенки определяем вес 1-й секции:
Для второй секции выбираем трубы с толщиной стенки
, имеющие
, критическое давление определяется
по формуле:
. (2.71)
где
- растягивающая нагрузка при которой напряжение в теле труб
достигают предела текучести из табл. 9.7 [3], кН.
По графику эти трубы могут быть установлены на любой глубине, а толщиной
7.7 мм от 2500м поэтому дальнейший расчет ведем по страгивающей нагрузке из
табл.7.4 [5]. Длина второй секции определяется по формуле:
, (2.72)
где
- допустимая нагрузка растяжения для труб, кН;
- удельный вес 1 м труб, Н/м.
Допустимая нагрузка растяжения для труб определяется по формуле:
, (2.73)
где
- страгивающая нагрузка из табл.7.4 [5];
- коэффициент запаса прочности на смятие, принимаем равно
1,2.
Количество труб второй секции:
Соответственно длина второй секции будет равно:
.
Вес второй секции:
Для третьей секции выбираем трубы с толщиной стенки
. Допустимая длина третьей секции:
геологический стратиграфический гидравлический
скважина
Вес третьей секции:
До устья осталось l=3060-150-2508=402
м, тогда принимаем
=319 м.
Для четвертой секции выбираем трубы с толщиной стенки
. Допустимая длина третьей секции:
До устья осталось l=3060-150-2508-319=83
м, тогда принимаем
=77 м.
Вес четвертой секции:
Таблица 2.24
Характеристики секций обсадных труб эксплуатационной колонны
|
№
|
Марка стали
|
Толщина стенки, мм
|
Длина секции, м
|
масса 1м труб, кг
|
Вес секции, Н
|
|
1
|
Д
|
9,2
|
150
|
32,8
|
49553
|
|
2
|
Д
|
8,5
|
2508
|
29,6
|
728263
|
|
3
|
Д
|
9,2
|
319
|
32,8
|
102643
|
|
4
|
Д
|
10,7
|
77
|
36,5
|
27571
|
2.9 Расчет
одноступенчатого цементирования обсадных колонн
Рис. 2.8 - Расчётная схема
1) Определение необходимого объёма буферной жидкости:
В случае применения буферной жидкости с меньшей плотностью, чем у
бурового раствора, объем этой жидкости выбирается из условия, чтобы гидростатическое
давление столба в заколонном пространстве несколько превышало пластовое. Из
этого условия находят, что высота столба буферной жидкости описывается
соотношением:
, (2.74)
где
- высота столба буферной жидкости, м;
,
,
- плотность соответственно бурового раствора, пресной воды и
буферной жидкости, кг/м3;
-коэффициент аномальности;
- расстояние от поверхности до продуктивного пласта, м.
Объём буферной жидкости рассчитаем по формуле:
, (2.75)
где dскв - диаметр скважины, м; dн. - наружный диаметр обсадной колонны, м;
- высота подъёма буферной жидкости в
кольцевом пространстве (h =
200 м).
Приведем пример расчета цементирования эксплуатационной колонны, в
качестве буферной жидкости принимаем водный раствор солей NaCl плотностью 1080 кг/м3,
тогда
Так как
1486 м, мы можем выбирать высоту столба буферной жидкости в
большом диапазоне. Принимаем
Объём буферной жидкости:
) Определение необходимого объёма цементного раствора:
Необходимый объём цементного раствора будет складываться из нескольких
объёмов:
, (2.76)
где V1 - объём межтрубного пространства,
;
V2 - объём затрубного пространства,
;
V3 - объём цементного стакана ниже
стоп-кольца,
.
,
,
определяются по формуле:
, (2.77)
, (2.78)
, (2.79)
где H - глубина спуска рассчитываемой
колонны, м;
h1 - глубина спуска предыдущей колонны,
м;
h2 - высота цементного стакана (h2 = 24 м);
- внутренний диаметр предыдущей колонны, м;
- внутренний диаметр обсадной колонны, м;
k1 - коэффициент кавернозности стенок
скважины.
Приведем пример расчета цементирования эксплуатационной колонны, в
котором имеется k1=1,15:
3) Определение необходимого объёма продавочной жидкости:
, (2.80)
где k2 - коэффициент сжимаемости продавочной жидкости (k2 = 1,05);
- длина i-ой
секции обсадной колонны, м.
Объем продавочной жидкости для эксплуатационной колонны:
Остальные расчеты производятся аналогичным способом, результаты расчетов
сведем в табл. 2.25.
) Определение необходимого объёма продавочной жидкости:
, (2.80)
где k2 - коэффициент сжимаемости продавочной жидкости (k2 = 1,05);
- длина i-ой
секции обсадной колонны, м.
Объем продавочной жидкости для эксплуатационной колонны:
Остальные расчеты производятся аналогичным способом, результаты расчетов
сведем в табл. 2.25.
Таблица 2.25
Объем буферной жидкости, цементного раствора и продавочной жидкости
|
Интервал
|
,м3
|
,м3
|
,м3
|
,м3
|
|
,м3
|
|
Направление
|
1,98
|
0
|
2,9
|
1,71
|
6,04
|
3,74
|
|
Кондуктор
|
4,93
|
1,55
|
17,33
|
0,95
|
19,83
|
31,16
|
|
Экспл.
|
3,97
|
17,12
|
52,75
|
0,30
|
70,17
|
40,37
|
2.9.1
Организация цементирования
Для проведения процесса цементирования была выбрана следующая техника:
цементировочный агрегат типа 3ЦА-400А с диаметром входной втулки 146 мм;
цементосмесительная машина типа 1СМР-20.
) Определение количества сухого цемента:
, (2.81)
где:
- коэффициент, учитывающий потери сухого цемента при
разгрузочных работах(1,03-1,05);
- расчетный объём цементного раствора;
- масса сухого цемента в 1 м3 раствора заданной
плотности:
, (2.83)
2) Определение количества воды, необходимого для затворения:
, (2.84)
где:
- водоцементное отношение (0,5);
- коэффициент, учитывающий потери воды при разгрузочных
работах(1,03-1,05);
- плотность воды (1,01 г/см3).
) Определение числа цементосмесительных машин:
, (2.85)
где:
- плотность цементного порошка = 1200 кг/м3;
Vбак - объём бака цементосмесительной
машины (14,5 м3).
) Расчет числа цементировочных агрегатов:
, (2.86)
где
- диаметр скважины, м;
- наружный диаметр обсадной трубы, м;
ω - скорость восходящего потока
цементного раствора в затрубе( для кондукторов и технических колонн 1,5 м/с;
для эксплуатационных колонн - 1,8-2 м/с);
- подача цементировочного агрегата на 4 передаче(33 л/с).
) Расчёт времени цементирования:
, (2.87)
где
- время приготовления цемента;
- время прокачки буфера;
- время прокачки раствора;
- время прокачки продавки.
(2.88)
(2.89)
(2.90)
, (2.91)
где
- расчетный объём буфера;
- расчётный объём продавки;
- подача цементировочного агрегата на 1 передаче(11,2 л/с);
- производительность цементосмесительной машины(27 л/с).
) Определение времени начала схватывания цемента:
, (2.92)
Приведем пример расчета эксплуатационной колонны, которая цементируется
двумя разными цементными растворами по плотности:
Остальные расчеты производятся аналогичным способом, результаты расчетов
сведем в табл. 2.26.
Таблица 2.26
Расчетные времени и количество цемента для цементирования интервалов
|
интервал
|
Направление
|
Кондуктор
|
Экспл.
|
|
1
|
2
|
3
|
4
|
|
,кг/м3
|
1700
|
1700
|
1700
|
|
,кг/м3
|
-
|
-
|
1250
|
|
,кг/м3
|
1133,33
|
1133,33
|
1133,33
|
|
, кг/м3
|
-
|
-
|
833,33
|
|
, м3
|
2,99
|
9,81
|
35,08
|
|
, кг
|
7166,3
|
23372,9
|
44565,2
|
|
, кг
|
-
|
-
|
26304
|
|
, шт.
|
1
|
2
|
5
|
|
, шт.
|
4
|
2
|
2
|
|
, мин
|
3
|
6
|
9
|
|
, мин
|
0,5
|
2
|
1
|
|
, мин
|
0,5
|
5
|
8,5
|
|
, мин
|
1
|
8
|
10,5
|
|
, мин
|
5
|
21
|
30
|
|
, мин
|
7
|
28
|
40
|
2.10 Оборудование устья скважины
Противовыбросовое оборудование представляет собой
комплекс, состоящий из сборки превенторов, манифольда и гидравлического
управления превенторами, предназначенный для управления проявляющей скважиной с
целью обеспечения безопасных условий труда персонала, предотвращения открытых
фонтанов и охраны окружающей среды от загрязнения в умеренном и холодном
макроклиматических районах.
Чтобы подобрать противовыбросовое оборудование, необходимо определить
устьевое давление при полном замещении бурового раствора пластовым флюидом. Воспользуемся
значениями рпл
из табл. 2.1, а значения давлений внутри ствола рассчитаем по формуле:
(2.93)
где ρн - плотность пластовой нефти, ρн = 750 кг/м3.
Пластовое давление Pпл = 29,3 МПа.
z- высота столба пластовой жидкости
Рассчитаем устьевое давление по формуле (2.7):
Рраб=1,1×Ру=1,1×7,43
=8,18 МПа.
По конструкции скважины и рабочему давлению подходит
обвязка колонной головки типа ОКК-2-21-146х245х324 [2].
Выбираем схему ПВО №1, так как рабочее давление не превышает 35 МПа.
Схема монтажа ПВО изображена на рисунке 2.2. По рабочему давлению подходит ПВО
типа ОП2-350х35, включающее в себя: превентор универсальный ПУ1-350x35;
плашечный превентор ППГ-350х35; манифольд МПБ2-80x35.
Таблица 2.27
Комплекность ОП2-350х35
|
Комплектность
|
Шифр превентора
|
Диаметр проходного
отверстия, мм
|
Давление рабочее, МПа
|
Масса,кг
|
Плашки сменные под трубы
диаметром, мм
|
|
Плашечный
|
ППГ-350х35
|
350
|
35
|
1400
|
73-273
|
|
Универсальный
|
ПУ1-350х35
|
350
|
35
|
8000
|
-
|
|
Манифольд
|
МПБ2-80х35
|
-
|
-
|
8260
|
-
|
2.11
Обоснование вторичного вскрытия пласта
Оптимальная плотность перфорации должна обеспечить максимально возможное
гидродинамическое совершенство скважины, а также необходимую сохранность
обсадной колонны и цементной оболочки за пределами зоны перфорации.
Оптимальная плотность перфорации определяется фильтрационно-емкостными
свойствами пласта, однородностью, расстоянием от ГН, ВНК и соседних ластов и
методов перфорации. Плотность перфорации определяется по табл. 9.2 учебника [2].
Для вскрытия продуктивного пласта наиболее рационально применять перфорации с
плотность 20 отверстий на 1 м.
Перфорация проводится на репрессии. В качестве перфорационной жидкости
нужно использовать инертную эмульсию с плотностью 1150 кг/м3.
Жидкость должна заполнять весть интервал перфорации и ещё 100 - 150 м выше.
Для вторичного вскрытия пластов применяются корпусной кумулятивный
перфоратор. Корпусные кумулятивные перфораторы оказывают наименьшее
нежелательное взрывное воздействие на обсадную колонну и заколонное цементное
кольцо, поскольку основную часть энергии взрыва зарядов вое принимает на себя
корпус перфоратора.
Для вскрытия пласта по табл. 9.3 учебника [2] выбираем
перфораторПРК-42С-01, его характеристики представлены в табл. 2.28.
Перфоратор ПРК-42С-01:
Малогабаритный кумулятивный перфоратор с извлекаемым каркасом, спускаемый
на каротажном кабеле предназначен для вторичного вскрытия пластов в обсаженных
скважинах, заполненных жидкостью или газом.
Перфоратор состоит из герметичных кумулятивных зарядов, размещенных на
стальном каркасе сегментного проката. Варианты исполнения перфоратора
отличаются условной длиной каркаса - 1 и 2 метра.
Перфоратор имеет оптимальную конструкцию для использования при вскрытии
продуктивных пластов через трубы НКТ с герметизированным устьем, в том числе
при перфорации на депрессии. Особенности применения
• Улучшенная самоориентация в обсадной колонне, способствующая глубине
пробития заряда;
• Повышенная проходимость в наклонно-направленных скважинах и скважинах с
тяжелыми и вязкими растворами;
• Незначительная деформация отстрелянной сборки, обеспечивающая её
надежную извлекаемость;
• Широкий диапазон рабочего давления;
• Технологичность перфоратора для применения в скважинах с малым
проходным сечением.
Таблица 2.28
|
Поперечный габарит, мм
|
42
|
|
Мин. проходной диаметр в
колонне, мм
|
50
|
|
Диапазон гидростатического
давления, МПа
|
0,1-80
|
|
Макс. темп. °С, (2 часа)
|
150
|
|
Плотность перфорации, отв/м
|
12
|
|
Фазировка, град.
|
0
|
|
Длина перфоратора,
минимальная, м
|
1
|
|
Длина перфоратора,
максимальная, м
|
10
|
2.12
Испытание скважин в процессе бурения
Для оценки промышленной нефтегазоносности вскрытого скважиной
геологического разреза проводят специальные исследования, объем и методы
которых зависят от целевого назначения скважины. Эти исследования направлены на
решение следующих задач: определение нефтегазоносности отдельных интервалов и
предварительную оценку их промышленной значимости, получение достоверных данных
для подсчета запасов и последующего проектирования системы разработки
месторождений, определение эксплуатационных характеристик пласта.
Для оценки продуктивности разреза применяют косвенные и прямые методы.
Косвенные методы позволяют получить характеристики, косвенным образом указывающие
на присутствие нефти или газа в исследованном интервале. К косвенным методам
относятся оперативный геологический контроль в процессе бурения и геофизические
методы исследования в скважине. Прямые методы базируются на непосредственных
свидетельствах о присутствии нефти или газа (отбор пробы, получение притока и
т.д.). Прямые методы требуют вызова притока нефти или газа из пласта.
Наиболее полная информация об исследуемых нефтегазовых объектах может
быть получена при использовании прямых методов, т.е. основанных на вызове
притока из пласта. В задачу исследования прямым методом входят такие вопросы,
как выявление возможности получения притока нефти или газа из исследуемого
объекта, отбор проб пластовой жидкости для изучения её состава и свойств,
установления соотношения компонентов в пластовом флюиде, оценка возможного
дебита из исследуемого объекта, измерение пластового давления и получение
исходных данных для первоначальной оценки коллекторских свойств объекта,
вскрытого скважиной.
Из экспресс-методов, применяемых при исследованиях в скважине, наибольшее
распространение получил способ с использованием испытателя пластов, спускаемого
на колонне труб.
Его применяют для испытания объектов сразу после их вскрытия, и поэтому
при соблюдении правильной технологии испытания он позволяет получить наиболее
достоверную оценку незагрязненного буровым раствором пласта.
Испытатель пластов применяют и в обсаженных скважинах, в частности, при
испытании пластов с низким пластовым давлением, для очистки призабойной зоны,
для испытания обсадных колонн на герметичность и выявления в них участков
нарушения герметичности и при других работах, когда в ограниченном объеме
ствола скважины надо создать депрессию.
Современный пластоиспытатель включает в себя инструменты, аппараты и приборы,
скомпонованные воедино для выполнения функций, необходимых при испытании пласта
и проведении измерений. Такой испытатель называется комплектом испытательных
инструментов (КИИ), позволяющий проводить одноцикловое испытание скважин. Также
существуют комплекты многоциклового испытательного оборудования (МИГ).
Пластоиспытатель выбирается в зависимости от диаметра скважины по табл.
2.29 справочника [4]. Для данной скважины выбираем пластоиспытатель МИГ-127,
его характеристика приведена в табл. 2.29.
Таблица 2.29
|
Тип оборудования
|
МИК-127
|
|
Наружный диаметр, мм
|
127
|
|
Максимальная длина
отдельной сборочной единице, м
|
2,9
|
|
Общая длина полного
комплекта, м
|
17,9-27,2
|
|
Максимальный перепад
давления, МПа
|
45
|
|
Максимальная температура, 0С
|
200
|
|
Максимальная масса комплекта,
кг
|
5682
|
|
Диаметр обслуживаемых
скважин, мм
|
167-243
|
|
Присоединительная резьба
|
З-101
|
Состав его комплекта приведен в табл. 2.30.
Таблица 2.30
|
Узлы
|
МИК-127
|
|
шифр
|
Число
|
|
Испытатель пластов
|
ИПМ2-127
|
1
|
|
Раздвижной механизм
(компенсатор) и устройство для вращения труб
|
УВР2-127
|
1 1
|
|
Клапан запорно-поворотный
|
КЗ3-127
|
1
|
|
Клапан циркуляционный
|
КЦМ2-127
|
1
|
|
Пакер
|
ПЦР2-146
|
2
|
|
Пробоотборник
|
ПИГ2-127
|
1
|
|
Яс
|
ЯГЗ2-127
|
1
|
|
Манометры глубинные
регистрирующие геликсные или поршневые на давление от 25 до 100 МПА м продолжительностью
регистрации от 12 до 24 ч
|
|
Распределительное
устройство
|
РУ-2
|
1
|
|
Уравнительное устройство
|
УУ2-146
|
1
|
|
Замок безопасный
|
ЗБ2-127
|
1
|
|
Фильтр и опорный башмак
|
Ф2-146
|
5
|
|
Переводник приборный
|
ПП2-146
|
2
|
|
Патрубок подгонный
(удлинитель)
|
П-127
|
3
|
|
Переводник левый
|
ПЛ-146
|
1
|
|
Приспособление для сжатия
ИИ
|
ПСГ-2
|
1
|
|
Устройство для опрессовки
|
УО
|
1
|
Компоновка МИК представлена на рис. 2.7.
Рис. 2.7 Компоновка испытателя пластов
.13 Выбор
буровой установки
Высокая эффективность бурения скважин может быть достигнута правильным
выбором буровой установки. Для этого, необходимо рассчитать максимальную
нагрузку на крюке по формуле:
Исходными данными при выборе наиболее рационального
класса буровой установки является проектная глубина скважины и максимальная
нагрузка на крюке.
Максимальная нагрузка на крюке определяется из условий
, (2.93)
(2.94)
где
- вес колонны УБТ, Н;
- вес 1 м БТ, Н/м;
- длина колоны БТ, м;
- вес турбобура, Н;
- вес 1 м обсадный труб, Н/м;
- длина обсадной колонны, м;
- максимальная нагрузка на крюке буровой установки, Н.
Для бурения проектируемой скважины должна применяться
буровая установка "Уралмаш 4Э" в комплект которой входят: кронблок
УКБ-6-270 грузоподъемностью 270 тонн; вышка ВБ-53-320М грузоподъемностью 320
тонн; крюкоблок УТБК-5-270 грузоподъемностью 270 тонн; вертлюг УВ-250
грузоподъемностью 250 тонн; ротор Р-560-6 с клиновым захватом ПКР-560
грузоподъемностью 250 тонн.
Таблица 2.31
Техническая характеристика установки Уралмаш 4Э-76
|
№ п/п
|
Параметры установки
|
Значение
|
|
1
|
Тип буровой установки
|
стационарная
|
|
2
|
Тип вышки
|
башенная
|
|
3
|
Высота вышки, м
|
53,5
|
|
4
|
Вид привода буровой
установки
|
электрический
|
|
5
|
Количество электрических
двигателей привода лебедки, шт
|
2
|
|
6
|
Мощность буровой лебедки,
л.с./кВт
|
1100 / 810
|
|
7
|
Допустимая нагрузка на
крюке/верхнем приводе, кН
|
2250
|
|
8
|
Условная глубина бурения, м
|
4000
|
|
9
|
Скорость подъема крюка с
нагрузкой, м/с
|
0,18
|
|
10
|
Скорость подъема крюка без
нагрузки, м/с
|
1,49
|
|
11
|
Диаметр проходного
отверстия стола ротора, мм
|
560
|
|
12
|
Максимальная мощность
ротора, л.с./кВт
|
350/257
|
|
13
|
Количество и тип буровых
насосов
|
2 х УНБ-600
|
|
14
|
Мощность бурового насоса,
л.с. / кВт
|
815 /600
|
|
15
|
Вид привода насосов
|
электрический
|
|
16
|
Высота рабочего пола, м
|
6,0
|
|
17
|
Просвет для установки
стволовой части превенторов, м
|
5,0
|
|
18
|
Рабочий объем
циркуляционной системы, м³
|
160
|
|
19
|
Количество ступеней системы
очистки
|
4
|
|
20
|
Наличие блока приготовления
и утяжеления бурового раствора
|
да
|
|
21
|
Наличие блока хим.
обработки бурового раствора
|
да
|
|
22
|
Наличие дизель-генераторной
станции для привода буровой установки
|
да
|
|
23
|
Тип дизель-генераторной
станции
|
AKSA ACQ 1130 (на базе трех
дизель- генераторов Cummins/Stamford)
|
|
24
|
Мощность
дизель-генераторной станции, л.с/кВт
|
3360 /2470
|
|
25
|
Противовыбросовое
оборудование
|
350 х 35,0230 х 35,0
|
Таблица 2.32
Параметры буровых лебедок ЛБУ22-720
|
Показатели
|
значение
|
|
Максимальное усилие в
канате, кН
|
220
|
|
Расчетная мощность на
входном валу, кВт
|
720
|
|
Диаметр талевого каната, мм
|
28
|
|
Диаметр бочки барабана, мм
|
650
|
|
Длина бочки барабана, мм
|
840
|
|
Число скоростей лебедки
|
4
|
|
Диаметр тормозных шайб, мм
|
1180
|
|
Ширина тормозной колодки,
мм
|
230
|
|
Тип вспомогательного
тормоза
|
ТЭИ-710-45
|
|
Масса, кг
|
34000
|
Таблица 2.33
Параметры ротора Р-700
|
Показатели
|
значение
|
|
Диаметр отверстия в столе
ротора, мм
|
700
|
|
Диаметр отверстия с
переводником, мм
|
560
|
|
Допускаемая статическая
нагрузка на стол, кН
|
5000
|
|
Максимальная частота стола
ротора, об/мин
|
350
|
|
Расстояние от центра до
цепного колеса, мм
|
1353
|
|
Статический крутящий
момент, кН.м
|
80
|
|
Передаточное число от
приводного вала
|
3,61
|
|
Основная опора
|
1687/770Х
|
|
Вспомогательная опора
|
1688/770Х
|
|
Масса, кг
|
4760
|
Таблица 2.34
Параметры кронблока УКБ-6-270
|
Показатели
|
значение
|
|
Максимальная нагрузка, кН
|
2700
|
|
Число канатных шкивов
|
6
|
|
Диаметр шкива по дну
канавки, мм
|
900
|
|
Наружный диаметр шкива, мм
|
1000
|
|
Диаметр оси, мм
|
220
|
|
Масса, кг
|
5170
|
Рис. 2.9 - БУ Уралмаш 4Э-76
.14 Специальная глава
Основной проблемой при бурении скважины на Фаинском нефтяном
месторождении является повышенная обводненность продуктивного пласта. Так же
при бурении под кондуктор проходятся слабосцементированные породы.
Рис. 2.10 - Кинематическая схема БУ Уралмаш 4Э-76
При бурениия под кондуктор используется полимерглинистый раствор на
основе бентонита и КМЦ-700(карбоксометилцеллюлоза).
В данной главе будет рассмотрена методика выбора бурового раствора для
данных интевралов.
Методика выбора бурового раствора для временного крепления стенок
скважины в интервалах залегания рыхлых песков
Используемые реагенты
Бентонит «Tunnel-Gel Plus» - является новинкой, разработанной компанией Baroid
для горизонтально-направленного бурения и микротоннелирования. Благодаря
высокой способности к набуханию Tunnel-Gel Plus™ за достаточно короткое время
создает готовый к работе буровой раствор, который обладает низкой водоотдачей и
имеет прекрасные смазывающие свойства.
Обеспечивает устойчивость бурового ствола;
Обладает отличными смазывающими свойствами;
Просто смешивается и быстро достигает максимальной вязкости;
Снижает риск утечки раствора;
Формирует тонкий фильтрационный пласт;
Обеспечивает удаление твердых частиц с помощью сепарационного
оборудования.
По внешнему виду бентонит Tunnel Gel Plus представляет собой порошок
светло-коричневого цвета.
Ксантановая смола XANTHAN GUM - природный полисахаридный биополимер.
Реагент представляет собой биополимер с высокими рабочими характеристиками,
обладающий превосходными реологическими свойствами. Небольшие количества
биополимера XANTHAN GUM могут обеспечивать достаточное суспендирование без
добавления больших количеств промышленной глинистой твердой фазы. Биополимер
XANTHAN GUM наиболее эффективен в качестве средства для сведения к минимуму
потенциального повреждения продуктивных зон и содействия оптимизации методов
бурения.При повышенных температурах биополимер XANTHAN GUM обеспечивает
стабильные реологические характеристики и дает более лучшие результаты.
Биополимер XANTHAN GUM позволяет получать буровые растворы с исключительно
низким содержанием твердой фазы и великолепными объемными и суспендирующими
характеристиками. Это объясняется тиксотропией, т.е. при увеличении напряжения
при сдвиге вязкость снижается, приуменьшении напряжения первоначальная вязкость
моментально восстанавливается, что обеспечивает:
Минимальное осаждение бурового шлама в статических условиях;
Улучшение промывки скважины при меньших концентрациях бентонита;
Снижение потерь давления циркуляции;
Оптимальный гидравлический режим работы долота, что повышает механическую
скорость проходки.
Биополимер XANTHAN GUM является универсальным продуктом и может использоваться
в большинстве типов растворов на водной основе. Он также совместим с
большинством других присадок к буровым растворам, чаще всего используемых в
этих растворах, хотя всегда рекомендуется перед использованием любого
сомнительного сочетания продуктов провести предварительные испытания.
Биополимер XANTHAN GUM эффективно функционирует в буровых растворах на основе
пресной воды и солевых растворов, а также в различных растворах для
капитального ремонта скважин и растворах для закачивания скважин на основе
рассолов в широком диапазоне pH.
Биополимер XANTHAN GUM является высокоочищенным биополимером-ксантановой
смолой уникального патентованного дисперсного состава, каторый значительно
уменьшает образование структур. Биополимер XANTHAN GUM представляет собой высокодипергируемый
порошок с высокими характеристиками. Упаковка биополимер XANTHAN GUM:
многослойные бумажные мешки по 25 кг нетто.
СMC (карбоксометилцеллюлоза) -
карбоксиметилцеллюлоза натрия, обладает высокой гигроскопичностью, хорошо
растворима в воде, образуя при этом густую жидкость. Применяется для понижения
фильтрации буровых растворов на пресной, морской и насыщенной солью воде.
Обеспечивает высокую термоустойчивость и солестойкость.
Приборы, используемые для проведения опытов
Ротационный визкозиметр Rheotest RN4.1 - вискозиметр работает под
управлением персонального компьютера. Позволяет проводить измерения вязкости
при различных скоростях сдвига, температурах, получать результаты анализа в
виде графиков, таблиц, вычислять значения вязкости и погрешность измерения,
проводить исследования поведения образцов в различных условиях. Имеется
возможность измерения эластичности с помощью осцилляции ротора. Универсальные
вискозиметры марки «Реотест» позволяют изучать свойства текучести исследуемого
вещества с выдерживанием физически точно определяемых условий течения,
осуществляемого при помощи цилиндрических измерительных устройств типа «Seart»
или «Searl-Couette» или же измерительного устройства типа «Конус-Плита».
В цилиндрических измерительных устройствах исследуемое вещество
подвергается сдвигу в кольцевом зазоре между вращающимся внутренним цилиндром и
неподвижным наружным цилиндром.
В измерительных устройства «Конус-Плита» исследуемое вещество
подвергается сдвигу в клиновом зазоре между неподвижной плитой и вращающимся
конусом.
Угловая скорость вращающихся цилиндра или конуса может варьироваться в
широких пределах. Вращающий момент в измерительной системе, пропорциональный
тангенциальному напряжению в кольцевом или клиновом зазоре, измеряется и
преобразуется в электрический сигнал.
Фильтр-пресс низкого давления «FANN» - один из самых эффективных методов для определения фильтрационных
свойств буровых растворов и цементных смесей. Все сборки фильтр-прессов Fann
АНИ содержат сосуд с буровым раствором, установленный на раме, источник
давления, фильтрующую среду и градуированный цилиндр для сбора и измерения
фильтрата. Установки фильтр-пресса изготовлены из нержавеющей стали,
анодированного алюминия и хромированной латуни, и включают все необходимые сита
и уплотнения. Рабочее давление - 100 фунтов/кв.дюйм, и площадь фильтрации 7.1-
кв. дюйма.
Устройство одноплоскостного среза Direct Shear and Vane Tests - предназначено для испытания образцов грунта методом
одноплоскостного среза с заданной скоростью деформаций среза по ГОСТ 12248-96.
Состав: Цифровая установка одноплоскостного среза. Тензометрический датчик
силы, S-типа, 5 кН. Индуктивный датчик
линейных перемещений для измерения вертикальных деформаций на срезных коробках
(10 мм). Набор гирь со специальным креплением. Индуктивный датчик линейных
перемещений для измерения горизонтальных деформаций на срезным коробках (10
мм). Срезная коробка для цилиндрических образцов с диаметром 63,5 мм. Рычаг с
соотношением плеч 10:1.
Проведённые опыты и анализ полученных результатов
Изначально было разработано и изготовлено кольцо для насыпной модели
горной породы (в нашем случае использовался песок диаметром частиц 0,6-1,2 мм,
влажностью 20%). Кольцо изображено на рисунке 2.10.1. В кольцо насыпается
песок, создаются скважинные условия: порода уплотняется. Далее песок в кольце
помещается в фильтр-пресс. Затем готовятся четыре раствора максимальной
концентрации: глинистый раствор - 5% бентонита «Tunnel Gel Plus», раствор на основе кстантановой смолы - 0,5%
полимера, полимерглинистый расвтор 5%- бентонита «Tunnel Gel Plus» и 0,5% кстантановой смолы, полимерглинистый раствор
5% отечественного бентонита и 0,3% КМЦ. Ниже приведена рецептура приготовления
бурового раствора.
Рис. 2.11 Кольцо для насыпной модели горной породы
Рецептура приготовления бурового раствора для проведения исследований:
Глинистый раствор:
На 950 мл пресной воды добавляется 50 г бентонита «Tunnel-Gel Plus».
Раствор на основе кстантановой смолы:
На 995мл пресной воды добавляется 5 г кстантановой смолы.
Полимерглинистый раствор:
На 945 мл пресной воды добавляется 50 г бентонита «Tunnel-Gel Plus» и 5 г кстантановой солы.
Полимерглинистый раствор:
На 947 мл пресной воды добавляется 50 г отечественного бентонита и 3 г
КМЦ.
Глинистый раствор (бентонит «Tunnel-Gel Plus») переливается в цилиндрическую ёмкость
фильтр-пресса, ёмкость герметично закрывается, далее раствор фильтруется под
давлением через кольцо с породой. Измеряется объём фильтрата за определённые
промежутки времени. По полученным данным строится график скорости фильтрации.
Рис. 2.12 График скорости фильтрации глинистого раствора на основе
бентонита «Tunnel-Gel Plus».
Далее порода из кольца помещается в устройство одноплоскостного среза,
где на образец горной породы создаётся давление и сдвиговая нагрузка. По
измеренным в процессе испытания значениям касательной и нормальной нагрузок
вычисляются касательные и нормальные напряжения τ и σ, кПа, по формулам:
(2.119)
(2.120)
где Q и F - соответственно касательная и нормальная силы к плоскости
среза, кН, А - площадь среза,
.
Определение
необходимо проводить не менее чем при трех различных
значениях
. Поэтому с помощью фильтр-пресса и того же бурового раствора
готовится ещё два образца породы. Угол внутреннего трения
и удельное сцепление с, кПа,
вычисляется по формулам:
(2.121)
; (2.122)
где
- опытные значения сопротивления срезу, определенные при
различных значениях
и относящиеся к одному инженерно-геологическому элементу
(при n = 3); n - число испытаний. Для оценки разброса экспериментальных
данных и выявления ошибок испытаний перед вычислением tg φ и строится график зависимости τ = f(σ):
Рис.
2.13. График зависимости касательного напряжения от нормального для трёх
образцов песка, через которые был отфильтрован глинистый раствор на основе
бентонита «Tunnel-Gel Plus»
Аналогично
проделаем описанные опыты с каждым типом бурового раствора, произведём анализ
полученных результатов и построим графики.
Рис.
2.14 График скорости фильтрации полимерного раствора на основе кстантановой
смолы
Рис.
2.15 График зависимости касательного напряжения от нормального для трёх
образцов песка, через которые был отфильтрован полимерный раствор на основе
кстантановой смолы
Рис. 2.16 График скорости фильтрации полимерглинистого раствора (бентонит
«Tunnel Gel Plus» и кстантановая смола)
Рис. 2.17 График зависимости касательного напряжения от нормального для
трёх образцов песка, через которые был отфильтрован полимерглинистый раствор на
основе кстантановой смолы и импортного бентонита
Рис
2.18 Динамическая вязкость полимерглинистого раствора (отечественный бентонит и
КМЦ)
Рис.
2.19 График зависимости касательного напряжения от нормального для трёх
образцов песка, через которые был отфильтрован полимерглинистый раствор на
основе кстантановой смолы
Для сравнения обычный увлажнённый песок помещается из кольца в устройство
одноплоскостного среза. По полученным данным из трёх образцов построим график.
Для каждого песка, испытанного с разными типами бурового раствора,
определяется значения угла внутреннего трения
и удельного сцепления с, кПа. Все
значения угла внутреннего трения и удельного сцепления указаны в таблице
2.11.1.
Рис. 2.20 График зависимости касательного напряжения от нормального для
трёх образцов песка влажностью 20%
Таблица
2.11.1
Угол внутреннего трения и сцепление образцов песка
|
Тип Песка
|
Угол внутреннего трения, , град
|
Удельное сцепление, с, кПа
|
|
Песок №1 (+20% воды)
|
32,6
|
40
|
|
Песок №2 (+р-р бентонита «Tunnel Gel Plus»)
|
31
|
95
|
|
Песок №3(+р-р кстантановой
смолы)
|
50,5
|
0
|
36,26
|
50
|
|
Песок №5 (+р-р отеч.
бентонита и КМЦ)
|
34,2
|
70
|
Изменение вязкости бурового раствора
Измерим зависимость вязкости от концентрации компонента. Разбавим каждый
из растворов пресной водой для разной концентрации и измерим вязкость каждого
раствора с помощью ротационного вискозиметра Rheotest RN4.1. Зависимость
вязкости каждого бурового раствора от процентного содержания изображена на
рисунках 2.11.11-2.11.14.
Рис. 2.11.11 Динамическая вязкость глинистого раствора (бентонит «Tunnel
Gel Plus»)
Рис. 2.11.12 Динамическая вязкость полимерного раствора на основе
кстантановой смолы
Рис. 2.11.13 Динамическая вязкость полимерглинистого раствора (бентонит
«Tunnel Gel Plus» и кстантановая смола)
Рис 2.11.14 Динамическая вязкость полимерглинистого раствора
(отечественный бентонит и КМЦ)
Адсорбция буровых растворов
По полученным данным проверим адсорбцию бурового раствора с песком.
Адсорбция - это явление самопроизвольного повышения концентрации
растворённого вещества на поверхности твёрдого тела или жидкости в гетерогенных
системах. При данном явлении понижается концентрация вещества в самом буровом
растворе, и, следовательно, изменяются его свойства.
Для исследования данного процесса приготовим четыре резервуара по 100 г
песка (диаметр частиц песка от 0,6-1,2 мм). В каждый резервуар добавим по 200
мл разного раствора. Тщательно перемешаем каждый резервуар и оставим на 5 мин.
Отфильтруем раствор и проверим, как изменилась его вязкость после
взаимодействия с твердой фазой.
Для проведения эксперимента мы использовали 4 вида растворов:
· Глинистый раствор на основе бентонита «Tunnel-Gel Plus»:
· Раствор на основе кстантановой смолы:
· Полимерглинистый раствор на основе бентонита «Tunnel-Gel Plus» и кстантановой смолы:
· Полимерглинистый раствор на основе отечественного бентонита и
КМЦ:
Подробно рассмотрим на примере глинистого раствора.
1) Глинистый раствор на основе бентонита «Tunnel-Gel Plus:
Исходя из полученных результатов можно заметить, как изменилась
концентрация реагентов в растворе после адсорбции. Для этого спроецируем
полученную вязкость на рис 2.11.11. и найдем концентрацию раствора
соответствующую полученному показателю вязкости.
Получим n=3.05%, следовательно, адсорбент
поглотил 39% растворенного вещества. Полученные данные запишем в таблицу
2.10.1.
Таблица
2.11.2
|
Параметр
|
До адсорбции
|
После адсорбции
|
|
Вязкость ( )
|
119
|
45,1
|
|
Статическое напряжение
сдвига ( )
|
24,4
|
9,21
|
|
Концентрация реагента,%
|
5
|
3,05
|
|
Процентное снижение
концентрации,%
|
39
|
Аналогично найдем концентрацию других растворов, подвергнутых адсорбции.
2) Раствор на основе кстантановой смолы:
Таблица
2.11.3
|
Параметр
|
До адсорбции
|
После адсорбции
|
|
Вязкость ( )
|
123
|
65,6
|
|
Статическое напряжение
сдвига ( )
|
25,2
|
14,4
|
|
Концентрация реагента,%
|
0,5
|
0,43
|
|
Процентное снижение
концентрации,%
|
14
|
3) Полимерглинистый раствор на основе кстантановой смолы и бентонита «Tunnel Gel plus»:
Таблица
2.11.4
|
Параметр
|
До адсорбции
|
После адсорбции
|
|
Вязкость ( )
|
22,9
|
17,9
|
|
Статическое напряжение
сдвига ( )
|
46,9
|
36,6
|
|
Концентрация реагента,%
|
5,5
|
4,92
|
|
Процентное снижение
концентрации,%
|
10,5
|
4) Полимерглинистый раствор на основе КМЦ и отеч. бентонита:
Таблица
2.11.5
|
Параметр
|
До адсорбции
|
После адсорбции
|
|
Вязкость ( )
|
5,36
|
4,67
|
|
Статическое напряжение
сдвига ( )
|
10,9
|
9,54
|
|
Концентрация реагента,%
|
5,3
|
4,7
|
|
Процентное снижение
концентрации,%
|
11
|
После опыта на фильтр-прессе, проводившегося в 3 этапа, используем
получившийся фильтрат для измерения вязкости и определения изменения
концентрации реагента. Полученные результаты указаны в таблицах 2.11.6-2.11.8.
Таблица
2.11.6
Фильтрат глинистого раствора на основе бентонита «Tunnel Gel Plus»
|
Параметр
|
1 фильтрат
|
2 фильтрат
|
3 фильтрат
|
Исходный раствор
|
|
Вязкость ( )
|
6,36
|
7,96
|
11,1
|
11,9
|
|
Статическое напряжение
сдвига ( )
|
13
|
16,3
|
22,6
|
26,1
|
|
Концентрация реагента,%
|
3,92
|
4,25
|
4,8
|
5
|
|
Процентное снижение
концентрации,%
|
78
|
85
|
96
|
100
|
Таблица
2.11.7
Фильтрат полимерного раствора на основе кстантановой смолы
|
Параметр
|
1 фильтрат
|
2 фильтрат
|
3 фильтрат
|
Исходный раствор
|
|
Вязкость ( )
|
5,99
|
6,88
|
7,27
|
12,3
|
|
Статическое напряжение
сдвига ( )
|
12,2
|
14,1
|
14,8
|
25,5
|
|
Концентрация реагента,%
|
0,415
|
0,43
|
0,44
|
0,5
|
|
Процентное снижение
концентрации,%
|
83
|
86
|
88
|
100
|
Таблица
2.11.8
Полимерглинистый раствор на основе отеч.бентонита и КМЦ
|
Параметр
|
1 фильтрат
|
2 фильтрат
|
3 фильтрат
|
Исходный раствор
|
|
Вязкость ( )
|
3,63
|
3,78
|
3,89
|
5,36
|
|
Статическое напряжение
сдвига ( )
|
7,49
|
7,73
|
7,95
|
10,9
|
|
Концентрация реагента,%
|
4,45
|
4,55
|
4,65
|
5,3
|
|
Процентное снижение
концентрации,%
|
84
|
86
|
88
|
100
|
По полученным результатам мы попытаемся вывести зависимость между
величиной адсорбции песка и скорости фильтрации раствора.
Наибольшей адсорбции подвергся раствор на основе бентонита «Tunnnel Gel Plus», адсорбировалось 39% реагента. Так же мы можем
заметить, что у данного раствора намного меньшая скорость фильтрации в отличии
от полимерглинистого раствора на основе ксантановой смолы, снижение
концентрации реагента после адсорбции составило всего 14%.
Выводы по специальной главе:
Сравнив полученные результаты угла внутреннего трения и удельного
сцепления образцов песка, видно, что наиболее прочным становится песок, через
который был отфильтрован высококачественный бентонит «Tunnel Gel Plus».
А наиболее высокой скоростью фильтрации у нас обладает полимерный раствор
на основе ксантановой смолы.
После взаимодействия всех приготовленных растворов с песком больше всего
изменилась концентрация бентонита «Tunnel Gel Plus»(39%), этот показатель у раствора на
основе ксантановой смолы составил (14%). Из этого мы можем сделать 2 вывода:
1. При применении раствора на основе бентонита «Tunnel Gel Plus» песок поглощает большее количество реагента, чем в
остальных растворах. За счёт этого порода образует наиболее прочную структуру,
расстояние между частицами песка уменьшается и из-за этого ухудшаются
проникающие свойства раствора.
2. При применении раствора на основе ксантановой смолы песок
адсорбирует меньшее количество реагента. Так же он обладает меньшими
связывающими свойствами образует наименее прочную структуру, расстояние между
частицами песка больше относительно раствора на основе бентонита «Tunnel Gel Plus» и всвязи с этим скорость фильтрации и проникающие
свойства раствора значительно выше.
Данные наблюдения указывают на то, что использование раствора на основе
высококачественного бентонита «Tunnel Gel Plus» в интервалах залегания
слабосцементированных пород наиболее эффективно, чем применение
полимерглинистого раствора на основе отечественного бентонита и КМЦ.
А при бурении под эксплуатационную колонну лучше использовать раствор на
основе ксантановой смолы, так как у него лучшие проникающие свойства, и он
оказывает меньшее воздействие на структуру породы, а следовательно не ухудшит
коллекторские свойства пласта.
3.
ОРГАНИЗАЦИОННАЯ ЧАСТЬ
.1
Организационно-правовая форма и структура управления предприятием
Фаинское нефтяное месторождение расположено в междуречье реки Большой
Юган и протоки Покамас в 70 км к востоку от города Нефтеюганска.
Административно эта территория относится к Сургутскому району Ханты-Мансийского
автономного округа Тюменской области. Ближайшими разрабатываемыми
месторождениями являются Южно-Сургутское и Восточно-Сургутское.
Недропользователем Фаинского месторождения является ОАО «НК «Роснефть»
(лицензия ХМН 02043НЭ от 20 ноября 2006 г.), оператором - ООО
“РН-Юганскнефтегаз”.
За период освоения района создана вся необходимая промышленная
инфраструктура: построены города Сургут и Нефтеюганск, производственные базы
обслуживания, дороги с твердым покрытием, Сургутская ГРЭС, сеть высоковольтных
ЛЭП, магистральные нефтепроводы.
По территории района проходит железная дорога Тюмень - Новый Уренгой.
Город Нефтеюганск расположен на судоходной протоке Юганская Обь. Речной
порт является одним из крупных по водной линии бассейна р. Оби.
Современные аэропорты гг. Сургута и Нефтеюганска связываются воздушными
линиями со многими городами Российской Федерации.
На поисково-разведочном этапе водоснабжение обеспечивалось из
естественных источников. При разработке ближайших Фаинского месторождений для
питьевого водоснабжения используются гидрогеологические скважины на
четвертичные отложения.
Снабжение буровой электроэнергией осуществляется от дизель-генераторных
станций, смонтированных в блочном здании, представляющем собой металлокаркас с
полами из рифленой стали, обшивка стен щитами из листовой стали. Покрытие из
двух слоев РТУ по обрешётке из досок.
В качестве строительных материалов в пределах месторождения можно
использовать карьерные (песок, песчано-гравийную смесь) и частично лес. Пески и
песчано-гравийные смеси из-за засоренности глинистыми примесями могут
использоваться только для возделывания насыпей, устройства земляного полотна;
гравий - при дорожно-строительных работах.
Аппарат управления предприятия состоит из:
) Руководство: начальник управления; главный инженер; заместитель
начальника управления; заместитель главного инженера по охране труда и охране
окружающей среды.
) Аппарат при руководстве: инженер по автоматизированным системам
управления производством; заведующий хозяйством; машинистка 1-ой категории;
секретарь-машинистка.
) Производственно-технологический отдел: главный технолог (начальник
отдела);
инженер-технолог 1-ой категории; инженер по бурению (2 чел); инженер по
проектно-сметной работе.
) Планово-экономический отдел и группа труда и заработной платы:
начальник ПЭО и группы труда и заработной платы; инженер по организации и
нормированию труда 1-ой категории; инженер по организации и нормированию труда
2-ой категории; экономист 1-ой категории (сметчик); экономист 2-ой категории
(составление отчетов).
) Геологический отдел: главный геолог (начальник отдела); геолог 1-ой
категории; геолог 2-ой категории.
) Отдел кадров: начальник отдела кадров; инженер по подготовке кадров.
) Энергомеханический отдел: главный механик (начальник отдела); главный
энергетик; инженер-механик 1-ой категории; инженер-механик 2-ой категории;
инженер по ремонту 1-ой категории.
) Группа охраны труда и техники безопасности: инженер по охране труда;
инженер по технике безопасности.
) Бухгалтерия: старший бухгалтер; заместитель старшего бухгалтера;
бухгалтер 2-ой категории; экономист по финансовой работе; бухгалтер без
категории (2 чел); кассир.
) Группа по материально-техническому обеспечению: инженер по комплектации
оборудования 2-ой категории.
.2
Организация работы вспомогательных подразделений
) Районная инженерно-технологическая служба:
Включает в себя 95 человек, из них специалисты: начальник РИТС;
заместитель начальника; мастер буровой; мастер по сложным работам в бурении
скважин; начальник смены; геолог 2-ой категории; гидрогеолог; инженер-механик.
Буровые мастера: мастер буровой (4 чел.); помощник бурового мастера (4
чел.).
) Вышкомонтажный цех:
Включает в себя 29 человек, из них специалисты: начальник цеха;
производитель работ; инженер-энергетик.
Прорабы: производитель работ (2 чел.).
) База производственного обслуживания:
Включает в себя 74 человека, из них:
Руководство: начальник базы; заведующий складом; экспедитор.
Прокатно-ремонтный цех бурового оборудования, труб и турбобуров:
начальник цеха; механик по ремонту бурового оборудования (3 чел.) (на участке
по ремонту бурового оборудования); заведующий площадкой и мастер участка (на
участке по ремонту труб и турбобуров).
Цех электрооборудования и энергоснабжения: начальник цеха; энергетик
участка (на участке по ремонту и обслуживанию электрооборудования).
Участок по производству и обработке химических реагентов: начальник участка;
техник-лаборант 1-ой категории (лаборатория глинистых растворов).
Наименование должностей руководителей, специалистов и других служащих и
разделение обязанностей между ними на предприятии производится в соответствии с
“Квалификационным справочником должностей руководителей, специалистов и других
служащих”.
.3 Мероприятия по охране труда, техники безопасности и противопожарной
безопасности
.3.1 Анализ
потенциальных опасностей
Наиболее часто травмы происходят при погрузочно-разгрузочных работах, и выполнении
технологических операций при спускоподъёмных операциях. Статистика
производственного травматизма за 2008-2010 г. приведена в табл. 3.1.
Таблица 3.1
Производственный травматизм и профессиональная заболеваемость
|
Показатели
|
2008
|
2009
|
2010
|
|
Среднесписочная численность
работающих
|
5217
|
5198
|
5126
|
|
Число пострадавших при
несчастных случаях
|
21
|
19
|
16
|
|
Н/случ с тяжелым исходом
|
5
|
5
|
4
|
|
Н/случ со смертельным
исходом
|
0
|
2
|
|
|
Число чел-дней
нетрудоспособности
|
299
|
265
|
253
|
|
Оценка риска
|
0,004
|
0,0037
|
0,0031
|
|
Коэффициент частоты
травматизма
|
4
|
3,7
|
3,1
|
|
Коэффициент тяжести
травматизма
|
14,2
|
13,9
|
15,8
|
3.3.2 Характеристика условий труда
Климат района резко континентальный с продолжительной холодной зимой и
жарким летом. Среднесуточная температура в декабре-марте - 25°С, временами до -
50°С. Глубина промерзания рек составляет 1,0-1,5 м. Болота, в основном,
труднопроходимые, зимой плохо промерзают.
3.3.3
Средства индивидуальной защиты
Для питьевой воды надо применять эмалированный или алюминиевый бачок,
легко очищаемый и дезинфицируемый, снабженный краном с ограждением,
препятствующий прикосновения рта к крану. К рабочим местам свежую питьевую воду
необходимо доставлять ежедневно.
Для защиты опасных вредных производственных факторов, а также для
неблагоприятных факторов окружающей среды применяются средства индивидуальной
защиты. Все члены бригады обеспечиваются средствами индивидуальной защиты по
установленным нормам:
1. Куртка х/б на утепленной подкладке
2. Брюки х/б на утепленной подкладке
. Костюм брезентовый
. Сапоги кирзовые
. Рукавицы
. Каска защитная
. Подшлемник под защитную каску
. Каска противошумная ВЦНИИОТ-1А
. Респиратор фильтрующий «Лепесток»
. Противогаз марки В
По окончании работы сушку и хранение спецодежды следует осуществлять в
специально отведенных местах.
.3.4
Производственный шум и вибрации
Шум и вибрация источниками шума и вибрации на буровой являются насосы,
роторный стол, лебедка, компрессоры. Сильный шум, действуя на органы слуха,
может привести к полной глухоте или профессиональной тугоухости. При этом
нарушается нормальная деятельность сердечно-сосудистой системы и
пищеварительной системы, возникают хронические заболевания, повышается
утомляемость человека. Под действием вибрации могут произойти изменения в
нервной системе, падение мышечной силы и массы, повышение артериального
давления, нарушение остроты зрения, ослабление памяти.
По способу передачи вибрация рабочих мест относится к общей вибрации,
передающейся через опорные поверхности на тело сидящего или стоящего человека.
По направлению действия вдоль осей ортогональной системы координат Xо,Yо,
Zо, где Zо - вертикальная ось, перпендикулярная опорным поверхностям тела в
местах его контакта с сиденьем, рабочей площадкой и т.д., а Xо,Yо -
горизонтальные оси, параллельные опорным поверхностям. Допустимые уровни общей
вибрации представлены в табл. 3.2, а допустимые уровни звукового давления на
рабочих местах представлены в табл. 3.3
Таблица 3.2
Санитарные нормы вибрации
|
Среднегеометри-ческие
частоты полос Гц
|
Допустимые значения по осям
Xо, Yо, Zо
|
|
м/с²
|
ДБ
|
м/с×10‾²
|
дБ
|
|
1/3 окт.
|
1/1 окт.
|
1/3окт
|
1/1 окт.
|
1/3 окт.
|
1/1 окт.
|
1/3 окт.
|
1/1 окт.
|
|
1
|
2
|
3
|
4
|
5
|
6
|
7
|
8
|
9
|
|
1,6 2.0 2.5
|
0,09 0,08 0,071
|
0,14
|
49 48 47
|
53
|
0,9 0,63 0,45
|
1,3
|
105 102 99
|
108
|
|
3,15 4,0 5,0
|
0,063 0,056 0,056
|
0,1
|
46 45 45
|
50
|
0,32 0,22 0,18
|
0,45
|
96 93 91
|
99
|
|
6,3 8,0 10,0
|
0,056 0,056 0,071
|
0,1
|
45 45 47
|
50
|
0,14 0,11 0,11
|
0,22
|
89 87 87
|
93
|
|
12,5 16,0 20,0
|
0,09 0,112 0,114
|
0,20
|
49 51 53
|
56
|
0,11 0,11 0,11
|
0,2
|
87 87 87
|
92
|
|
25,0 31,5 40,0
|
0,18 0,224 0,280
|
0,40
|
55 57 59
|
62
|
0,11 0,11 0,11
|
0,2
|
87 87 87
|
92
|
|
50,0 63,0 80,0
|
0,355 0,45 0,56
|
0,80
|
61 63 65
|
68
|
0,11 0,11 0,11
|
87 87 87
|
92
|
Таблица 3.3
|
Рабочие места
|
Уровни звукового давления,
дБ, в октавных полосах со среднегеометрическими частотами, Гц
|
Уровни звука и
эквивалентные уровни звука, дБ
|
|
63
|
125
|
250
|
500
|
1000
|
2000
|
4000
|
8000
|
|
|
Постоянные рабочие места и
рабочие зоны в производственных помещениях и на территории предприятий
|
99
|
92
|
86
|
83
|
80
|
78
|
76
|
74
|
80
|
Мероприятия
по ограничению влияния вибрации включают:
- уменьшение вибрации в источнике образования конструктивными и
технологическими методами при разработке новых и модернизации существующих
машин;
уменьшение вибрации на пути распространения средствами виброизоляции и
вибропоглощения;
своевременное проведение планового и предупредительного ремонта машин с
обязательным после ремонтным контролем вибрационных характеристик;
исключение контакта работающих с вибрирующими поверхностями за пределами
рабочего места или рабочей зоны;
лечебно - профилактические мероприятия:
.3.5
Производственное освещение
Освещение рабочей площадки рациональное освещение рабочих мест имеет
весьма важное гигиеническое значение. Оно облегчает труд, делает движения
работающего более уверенными, снижает опасность травматизма. Недостаточное или
неправильное освещение территории, дорог, установок, лестниц может привести к
падению работающих и к тяжёлым несчастным случаям.
В нефтяной промышленности для освещения широко применяются лампы
накаливания. Это связано с тем, что светильники во взрывоопасном исполнении
выпускаются только для ламп накаливания. На буровых применяются
пылеводонепроницаемые светильники НОБ. На территории буровой установки, на
открытых площадках для оборудования, на скважинах применяется прожекторное
освещение. Для освещения рабочей площадки в ночное время устанавливаются 2
прожектора типа ПЗТ-ЗТ с лампой накаливания мощностью 300 Вт, способной давать
рассеянный свет. Нормы минимальной освещённости производственных объектов на
буровой приведены в табл. 3.4.
Таблица 3.4
Освещённость объектов на буровой
|
Наименование объектов
|
Фактическая освещенность,
лк
|
Норма освещённости. лк
|
Мощность лампы, Вт
|
Число точек
|
|
Роторный стол Щит КИП
Палатьи верхового Путь талевого блока Кронблок Приемный мост
|
100 75 40 30 30 20
|
40 50 25 13 25 13
|
300 100 300 300 150 150
|
4 1 2 1 1 1
|
3.3.6 Пожаровзрывобезопасность
Буровая установка является взрывопожароопасным объектом, особо опасными в
этом отношении являются работы с нефтью и нефтепродуктами, в частности работы,
связанные с установкой нефтяных ванн при ликвидации прихватов, которые являются
наиболее распространенным видом осложнений при бурении горизонтальных скважин
На буровой должны соблюдаться следующие организационные мероприятия по
обеспечении пожарной безопасности:
к работе допускаются работники только после прохождения дополнительного
обучения по программе пожарно-технического минимума по предупреждению и тушению
возможных пожаров;
определяется порядок обесточивания электрооборудования в случае пожара;
устанавливается порядок действия работников при обнаружении пожара;
регламентируется порядок проведения временных огневых работ;
устанавливается порядок подачи средств пожаротушения к очагу пожара, а
так же проведения мероприятий по спасению людей и материальных ценностей.
Во избежание возникновения взрывов и пожаров необходимо выполнять следующие
требования:
) территория вокруг буровой в радиусе 50 м должна быть очищена от травы,
валежника, листьев;
) площадки вокруг наземных сооружений должны быть выровнены и не иметь
препятствий для передвижения людей и пожарного транспорта;
) топливная емкость для двигателей внутреннего сгорания, а также
смазочные материалы должны располагаться не ближе 15 м от буровой;
) запрещается пользоваться на буровой факелами, спичками, свечами,
керосиновыми факелами и другими источниками открытого огня. На территории
буровой запрещается разведение костров, сжигание мусора, выжигание травы.
Курение разрешается только в специально отведенных для этого местах,
оборудованных емкостью с водой и надписью “ Место для курения”;
) электрические машины, оборудование, приборы, применяемые во
взрывоопасных местах, должны отвечать требованиям “Правил изготовления
взрывозащищенного и рудничного электрооборудования”;
) во избежание разрушений, возгораний и взрывов при прямых ударах молнии
должна устанавливаться молниезащита в соответствии с СИ 305-77 “ Инструкция по
проектированию и устройству молниезащиты зданий и сооружений”. Запрещается во
время грозы производить работы на буровой вышке, а также находиться на
расстоянии ближе 10 м от заземляющих устройств молниезащиты;
) для борьбы с проявлениями вторичных воздействий молнии, а также
статического электричества технологическая аппаратура и трубопроводы,
содержащие горючие пары и газы, должны заземляться. Сопротивление заземляющих
устройств допускается до 100 Ом.
)буровая вышка обеспечивает свободное размещение противовыбросового
оборудования и принудительное вентилирование подвышечного пространства;
) в подроторном пространстве (зона 2 по классификации взрывоопасности)
электрооборудование отсутствует, обогрев превенторов осуществляется
теплогенераторами ТГЖ-029;
) в здании машинно-насосного отделений предусмотрено принудительное
вентилирование помещений (для обработки бурового раствора нефть не
используется, взрывоопасные зоны отсутствуют);
) в период вскрытия интервалов с углеводородами не допускается
использование переносных светильников общего назначения, курение, использование
открытого огня, сварочные работы;
) в помещениях и на открытых площадках, где могут образовываться по
условиям технологического процесса взрыв или пожароопасные смеси,
электротехническое оборудование и светильники запроектированы во
взрывозащитном, пыленепроницаемом исполнении.
) Под ведущей трубой обязательно должен быть установлен шаровой или
обратный клапан, при этом категорически запрещается отвинчивать ведущую трубу с
клапаном.
) Если буровая вышка устанавливается в ночное время, то место проведения
работ освещается прожекторами.
Проектом предусмотрены так же дополнительные меры, препятствующие
возникновению чрезвычайных ситуаций из-за проявления загазованности:
В соответствии с НПБ 104-2003 «Системы оповещения и управления эвакуацией
людей при пожарах в зданиях и сооружениях» для буровой предусмотрен I тип
системы оповещения людей о пожаре: способ оповещения - звуковой (звонки,
тонированный сигнал и др.); очередность оповещения - всех одновременно.
. Учитывая временность сооружений на буровой, отдаленность объекта от
постоянных источников водоснабжения и небольшой объем резервуаров склада ГСМ,
подача воды на охлаждение и тушение пожара предусмотрена передвижной пожарной
техникой (мотопомпой МП-1600) от двух пожарных емкостей объемом 50 м3
каждая, находящихся на площадке буровой, и по водоводу от водной скважины до
буровой.
. В соответствии со СНиП 2.11.03-93 «Склады нефти и нефтепродуктов» время
тушения составляет 15 минут. Для тушения пожара предусматривается трехкратный
запас пенообразователя типа ПО-1, равный 927 л (900 с х 0,36 л/с х
). Согласно ППБ 01-03, НПБ 166-97 «Пожарная техника. Огнетушители.
Требования к эксплуатации» и «Руководство по обеспечению пожарной безопасности
и пожарно-техническому обследованию объектов», буровая должна быть обеспечена
первичными средствами пожаротушения, указанными в таблице 3.5
Таблица 3.5
|
№ п/п
|
Наименование
|
количество
|
|
1
|
Огнетушитель порошковый
ОХП-10(3)-АВСЕ
|
18
|
|
2
|
Огнетушитель углекислотный
ОУ-3-34В-(01)У2
|
3
|
|
3
|
Ящик с песком: 0,5 м3
1,0 м3
|
4
2
|
|
4
|
Лопаты
|
5
|
|
5
|
Лом пожарный легкий ЛПЛ
|
2
|
|
6
|
Топор пожарный поясной ТПП
|
2
|
|
7
|
Стояки пожарные водяные
|
3
|
|
8
|
Мотопомпа МП-1600 или
МП-1800
|
1
|
|
9
|
Емкость для пенообразования
объемом 3 м3
|
1
|
3.3.7
Электробезопасность
Безопасность обслуживания электроустановок зависит от производственной
обстановки. Согласно правилам устройства электроустановок (ПУЭ) - буровая
установка с силовым приводом насосная, узел приготовления раствора, ёмкости,
котельная установка, по признаку токопроводящие полы относятся к классу - особо
опасный.
Защитные мероприятия, обеспечивающие безопасную эксплуатацию
электроустановок недоступность прикосновения к токоведущим частям. Токоведущие
части воздушной линии в подстанцию буровой установки при напряжении до 10 кв
должны находиться от земли на высоте не менее 4,5 м.
Защитное заземление - присоединение металлических частей электрической
установки к многократно заземлённому нулевому проводу. При пробое на корпус
создаётся такой величины ток, который достаточен для срабатывания защиты и
отключения повреждённого оборудования. Согласно ПУЭ сопротивление заземления
нейтрали не должно превышать 4-10 Ом, а каждого повторного заземления нулевого
провода 10-30 Ом. Повторное заземление - основное мероприятие, ограждающее
людей от поражения электрическим током при наличии напряжения прикосновения и
шага.
Заземляются корпуса трансформаторов, электрических машин, светильников,
кабелей, кабельных муфт и других металлических токопроводящих конструкций. В
качестве искусственного заземления должны применяться вертикально погружённые в
землю стальные трубы, уголки, стержни или горизонтально положенные стальные
полосы. Соединения заземляющих проводников между собой, а так же с заземлителями
и корпусами аппаратов и машин, должны быть выполнены сваркой, пайкой или
болтовыми соединениями, исключающими ослабление контактов от вибрации.
В соответствии с п. 1.2.2 ПТЭЭП на предприятии обязаны обеспечить: -
содержание электроустановок в работоспособном состоянии, их эксплуатацию в
соответствии с требованиями ПТЭЭП, МПОТ (ПБ) ЭЭУ, ПУЭ и других нормативно -
технических документов;
своевременное и качественное проведение технического обслуживания,
планово-предупредительного ремонта, испытаний, модернизации и реконструкции
электроустановок и электрооборудования;
подбор электротехнического и электро-технологического персонала.
Периодические медицинские осмотры работников, проведение инструктажей по
безопасности труда, пожарной безопасности;
обучение и проверку знаний электротехнического персонала и
электро-технологического персонала;
надёжность работы и безопасность эксплуатации электроустановок;
соблюдение требований охраны труда электротехническим и
электро-технологическим персоналом;
охрану окружающей среды при эксплуатации электроустановок;
учёт, анализ и расследование нарушений в работе электроустановок,
несчастных случаев, связанных с эксплуатацией электроустановок, и принятие мер
по устранению причин их возникновения;
представление сообщений в органы госэнергонадзора об авариях,
смертельных, тяжелых и групповых несчастных случаях, связанных с эксплуатацией
электроустановок;
разработку должностных и производственных инструкций по охране труда для
электротехнического персонала;
укомплектование электроустановок защитными средствами, средствами
пожаротушения и инструментом;
учёт, рациональное расходование электрической энергии и проведение
мероприятий по энергосбережению;
проведение необходимых испытаний электрооборудования, эксплуатацию
устройств молниезащиты, измерительных приборов и средств учёта электрической
энергии;
выполнение предписаний органов государственного энергетического надзора.
Новые или реконструированные электроустановки и пусковые комплексы должны
быть приняты в эксплуатацию в порядке, изложенном в ПТЭЭП и других нормативных
документах.
В соответствии с п. 1.1.5 МПОТ (ПБ) ЭЭУ в организациях должен
осуществляться контроль за соблюдением требований МПОТ (ПБ) ЭЭУ и инструкций по
охране труда, контроль за проведением инструктажей по электробезопасности.
Ответственность за состояние охраны труда несёт работодатель.
Руководителю присвоение группы по электробезопасности не требуется, если
он делегировал свои полномочия по техническому руководству электроустановками
руководящему работнику организации.
Нарушение требований электробезопасности влечёт за собой ответственность
в соответствии с действующим законодательством.
Государственный надзор за соблюдением требований электробезопасности
осуществляется органами государственного энергетического надзора.
3.4
Обеспечения безопасности при чрезвычайных ситуациях
Для снижения последствий аварий и стихийных бедствий предусмотрены
следующие мероприятия:
·
поддерживается в
готовности автотранспорт на случай эвакуации рабочих и инженерно-технических
работников; накапливаются средства коллективной и индивидуальной защиты,
обеспечивается поддержание их в постоянной готовности;
·
поддерживаются в
постоянной готовности системы управления, оповещения и связи;
·
проводится
укомплектование и обеспечение формирований техникой, имуществом и средствами
связи и защиты;
·
проводятся
организационно-технические мероприятия по защите материальных ценностей;
·
в случае
возникновения чрезвычайных ситуаций вся буровая бригада будет являться
отделением пожаротушения;
·
проводятся
профилактические противопожарные мероприятия;
·
проверяются
автономные источники электроснабжения.
План основных мероприятий ГО при угрозе и возникновении производственных
аварий, катастроф и стихийных бедствий представлен в табл. 3.5
Таблица 3.5
|
Мероприятия
|
Продолжи-тельность
|
Исполнители
|
|
1. При угрозе возникновения
производственных аварий, катастроф и стихийных бедствий
|
|
Организация постоянного
наблюдения за: - безаварийной работой оборудования; - пожарной обстановкой на
территории и вблизи объекта; - изменением погодных условий, способствующих
возникновению пожаров, ливней, ураганов, обильных снегопадов.
|
Постоянно В пожароопасный
период Постоянно
|
Обслуживающий персонал
Дежурный по объекту Пожарный начальник штаба ГО и ЧС Буровой мастер
|
|
Оповещение руководящего
состава, командиров ГО формирований, рабочих и служащих объекта об угрозе ЧС
|
15 мин
|
Дежурная служба
|
|
Приведение в готовность:-
штаба ГО и ЧС - служб ГО объекта - формирований ГО и ЧС
|
2 часа 4 часа 4 часа
|
Начальник штаба ГО и ЧС
Начальник службы объекта Командиры формирований
|
|
Ускорение выполнения
соответствующих плановых инженерно-технических мероприятий, связанных с
технологией производства, укрепления инженерных сооружений, защитой
источников водоснабжения и материальных ценностей
|
3 сут.
|
НГО, НШ ГО и ЧС
|
|
Выполнение работ по
обеспечению безопасности в соответствии с разработанными инструкциями при
угрозе стихийных бедствий (ураганы, снегопады)
|
24 часа
|
НШ ГО и ЧС, командиры
формирований
|
|
2.При возникновении крупных
производственных аварий, катастроф и стихийных бедствий
|
|
А)При производственной
аварии на объекте
|
|
|
|
Оповещение об аварии: НГО и
начальника штаба объекта; Рабочих и служащих объекта Дежурного по ГОВД и
нач.штаба ГО района
|
2 мин. 5 мин. 5 мин.
|
Дежурная служба Начальник
службы Дежурная служба
|
|
Вызов при необходимости
пожарной охраны города и скорой медицинской помощи
|
5 мин
|
Дежурная служба
|
|
Оповещение и сбор, а также
приведение в готовность формирования ГО объекта
|
4 часа
|
НГО объекта
|
|
Оцепление места аварии
(объекта) путем выставления поста на наиболее опасных участках и маршрутах
движения
|
4 часа
|
Начальник РОП
|
|
Сбор, обобщение данных и
оценка обстановки. Принятие решения на ликвидацию последствий аварии (при
необходимости запросить силы и средства у нач. ГО города, объединения)
|
2 часа
|
Начальник ГО объекта
|
|
Организация спасательных и
неотложных аварийно-восстановительных работ силами и средствами ГО объекта
(при необходимости запрашиваются силы и средства у нач. ГО города,
объединения): - спасение людей из-под завалов, из разрушенных и поврежденных
сооружений; - оказание первой медицинской помощи пострадавшим, эвакуация их в
лечебные учреждения; - тушение пожаров; - локализация аварий на
коммунально-энергетических сетях, препятствующих ведению спасательных работ;
- устройство проездов и проходов к местам аварий; - обрушение неустойчивых
конструкций, разборка завалов; - демонтаж оборудования, которому угрожает
опасность.
|
В ходе работ
|
Линейное санитарное
формирование, санитарный пост Отделение пожаротушения Пожарная охрана города
Начальник службы энергоснабжения, Аварийно-спасательная группа Служба объекта
|
|
Организация управления
ведением СНАВР
|
В ходе работ
|
Начальник штаба ГО и ЧС
|
|
Организация обеспечения
СНАВР всеми видами снабжения
|
В ходе работ
|
Начальник МТС
|
|
Представление донесений о
ходе работ по устранению аварий на объекте в объединение и штаб ГО района
|
Согласно табеля срочных
донесений
|
Начальник ГО Начальник
штаба ГО объекта
|
|
Б) При стихийных бедствиях
(ураганах), сильных снегопадах
|
|
|
Оповещение, сбор
руководящего состава, начальников служб, штаба ГО и постановка задач на
ликвидацию последствий стихийных бедствий
|
2 часа
|
Дежурная служба НГО, НШ ГО
и ЧС
|
|
Приведение в готовность
формирований ГО для ликвидации последствий стихийных бедствий
|
4 часа
|
НГО, командиры формирований
|
|
Комплексная разведка районов
стихийных бедствий: -установить характер и объем разрушений объекта (зданий,
оборудования и др.) -определить места повреждений и аварий на
коммунально-энергетических сетях, сетях связи -выявить пожарную обстановку и
наличие источников воды вблизи очагов пожара; -определить состояние дорог, на
которых намечается движение к местам аварий и повреждений
|
2 часа
|
Отделение разведки,главный
инженер Техническая группа Отделение пожаротушения Аварийно-техническая
группа
|
|
Оценка обстановки и
подготовка решения НГО объекта на применение сил и средств ГО по ликвидации
последствий стихийных бедствий
|
2 часа
|
НГО, начальник штаба
объекта
|
|
Проведение работ по
ликвидации последствий стихийных бедствий: - спасение людей, оказание первой
медицинской помощи и эвакуация пораженных в лечебные учреждения; - ликвидация
аварий и повреждений на коммунально-энергетических сетях, сетях связи,
производственном оборудовании; - расчистка дорог от снега и освобождение
застрявших машин; - локализация и тушение пожаров в случае их возникновения;
- работа по расчистке территории объекта.
|
В ходе работ
|
Санитарное звено,
аварийно-техническая группа Аварийно-техническая группа Начальник АТХ
Отделение пожаротушения Аварийно-техническая группа
|
|
Обеспечение бесперебойного
снабжения рабочих и служащих объекта продуктами питания
|
В ходе работ
|
Начальник службы МТС
|
|
Организация управления
ведением работ по ликвидации последствий стихийных бедствий
|
В ходе работ
|
Начальник штаба ГО,
начальник ДС
|
|
Представление донесения о
ходе работ по ликвидации стихийных бедствий
|
Согласно табеля
|
НГО, штаб ГО объекта
|
|
В) При лесных (торфяных)
пожарах, угрожающих объекту
|
|
Оповещение о лесных
(торфяных) пожарах: оповещение и сбор руководящего состава объекта,
постановка задач
|
1 час
|
Дежурная служба, начальник
штаба ГО, НГО
|
|
Оповещение, сбор и
приведение в готовность сил и средств ГО для проведения работ по охране
объекта от воздействия пожара
|
1 час
|
Начальник штаба, командир
отделения пожаротушения
|
|
Оценка обстановки, прогноз
ее дальнейшего изменения, принятие решения на привлечение сил и средств ГО
для проведения работ по охране объекта от воздействия пожара.
|
1 час
|
Начальник штаба ГО, Лесхоз
|
|
Ведение работ по охране
объекта от воздействия пожара: - устройство заградительных полос, канав -
тушение пожара
|
Исходя из объема работ
|
Отделение пожаротушения,
Силы привлекаемые Лесхозом
|
|
При необходимости
эвакуировать рабочих и служащих, вывезти материальные ценности из опасной
зоны
|
Исходя из объема работ
|
НГО, эвакуационная комиссия
|
|
Организация наблюдения
вокруг объекта за возникновением пожара вновь в местах, где остались тлеющие
очаги.
|
После локализации пожара
|
Начальник штаба ГО,
отделение разведки
|
|
Организация медицинского,
материально-технического и др.видов обеспечения
|
В ходе работ
|
НГО, штаб ГО, начальник МТС
|
|
Организация связи и управления
силами и средствами ГО, объекта, а также взаимодействия между руководителями
работ и штабом ГО города, объединения.
|
В ходе работ
|
Начальник штаба ГО
|
|
Обобщение и оценка данных
обстановки, уточнение принятого или принятие нового решения на дальнейшее
ведение работ
|
В ходе работ
|
НГО, начальник штаба ГО
объекта
|
|
Представление донесения о
ходе работ и состоянии обстановки в штаб ГО города и штаб ГО объединения.
|
Согласно табеля
|
НГО, начальник штаба ГО
объекта
|
3.5 Охрана
окружающей среды
Бурение скважин при определенных условиях может сопровождаться:
загрязнением почв, грунтов, подземных вод, поверхностных водоемов и
водотоков химическими реагентами, ГСМ, а также пластовыми флюидами (на стадии
освоения скважины);
загрязнением атмосферного воздуха отработанными газами двигателей
внутреннего сгорания привода буровой установки и электростанций, продуктами
сгорания топлива в котельной и ППУ, легкими углеводородами от испарения ГСМ,
нефти и химреагентов, находящихся в металлических емкостях;
физическим нарушением почвенно-растительного покрова и грунтов на буровой
площадке и по трассам линейных сооружений (дорог, ЛЭП);
изъятием водных ресурсов и т.д.
Основные возможные, источники и виды негативного воздействия на
окружающую природную среду при строительстве скважин следующие:
автодорожный транспорт, строительная техника;
блок приготовления бурового раствора, устье скважины, циркуляционная
система, система сбора отходов бурения;
буровые растворы, материалы и реагенты для их приготовления и обработки;
отходы бурения: отработанный буровой раствор (ОБР), буровые сточные воды
(БСВ) и буровой шлам (БШ);
тампонажные растворы, материалы и реагенты для приготовления и обработки
тампонажных растворов;
горюче-смазочные материалы;
минерализованные воды проявляемых пластов и продукты освоения скважин
(минерализованные воды);
продукты сгорания топлива в котельной ПКН-2С, отработанные газы при
работе привода дизель-генераторных установок ²АСДА².
хозяйственно-бытовые жидкие и твердые отходы;
загрязненные ливневые сточные воды;
перетоки пластовых флюидов по заколонному пространству скважины из-за
некачественного цементирования колонн, несоответствия конструкции скважины
геолого-техническим условиям разреза и перетоки по нарушенным обсадным
колоннам;
продукты аварийных выбросов скважины (пластовый флюид, смесь пластового
флюида с буровым или тампонажным раствором);
негерметичность обсадных колонн, фонтанной арматуры, задвижек высокого
давления и т.п.
Влияние потенциальных загрязнителей на окружающую среду неодинаково и
зависит от:
типа буровой установки, способа монтажа и привода энергии;
конструкции скважины;
применяемой технологии бурения (безамбарная или традиционная с амбаром);
продолжительности строительства скважины;
природно-климатических условий района;
ситуационной и инженерно-геологической характеристики района;
гидрогеологической характеристики поверхностных вод и состояния почв.
Всего дополнительно потребуется отсыпать 21 кустовую площадку: 9 на
Западно-Фаинской залежи, 9 на Южно-Асомкинской площади, 3 на Восточно-Асомкинской
площади.
Учитывая объемы добываемой жидкости и значительную удаленность новых
кустов скважин на Западно-Фаинской залежи, рекомендуется транспорт продукции
скважин осуществлять многофазным насосом на ДНС-УПСВ-Асомка.
Транспорт продукции скважин осуществить по системе нефтесбора
протяженностью 41.28 км.
На Средне-Асомкинской площади рекомендуется ввести ДНС-2 (район КНС-2).
Для транспорта обводненной нефти с ДНС-2 до УПСВ потребуется
строительство нефтепровода диаметром 219 мм, протяженностью 9.9 км. Кроме этого
потребуется строительство газопровода такой же протяженности и диаметра.
Транспорт нефти с Фаинского месторождения на ЦППН-4 осуществляется по
действующему нефтепроводу диаметром 426*10 мм, протяженностью 40.9 км.
При развитии системы разработки на месторождении и увеличении объемов
добычи углеводородного сырья, расширение системы внешнего транспорта нефти не
потребуется.
Пропускной способности действующего газопровода для сдачи газа на ГПЗ,
будет достаточно на весь период разработки месторождения.
В связи с бурением новых нагнетательных скважин и отсыпкой новых кустов
скважин потребуется строительство высоконапорных водоводов общей протяженностью
31.28 км.
Закачка воды на Западно-Фаинской залежи может быть организована с
использованием мини-КНС. Система сбора и подготовки обводненной нефти
герметична.
.5.1 Охрана
атмосферного воздуха
Источниками выбросов вредных веществ в атмосферу при рабочем режиме
эксплуатации объектов добычи и подготовки нефти являются:
- неплотности фланцевых соединений запорно-регулирующей
арматуры,
сальниковые уплотнения,
дыхательные клапаны емкостей.
В период строительно-монтажных работ возможны выбросы загрязняющих
веществ при работе дорожно-строительной техники, при проведении сварочных
работ, лакокрасочных работ, при работе дизельных генераторов и дизельных
электростанций, пыление при погрузочно-разгрузочных работах.
Источники выбросов загрязняющих веществ:
выхлопные трубы автотранспорта,
выхлопные трубы ДЭС,
электроды,
окрашиваемые поверхности,
поверхность сыпучих строительных материалов.
Перечень вредных веществ, выбрасываемых в атмосферу при строительстве и
эксплуатации оборудования, и нормативы по ним приведены в таблице 3.6.
Таблица 3.6
Перечень загрязняющих веществ, выбрасываемых в атмосферу в период
строительства
|
Вещество
|
Использ. критерий
|
Значение критерия, мг/м3
|
Класс опасности
|
Суммарный выброс вещества
т/год
|
|
код
|
наименование
|
|
|
|
|
|
0123
|
Железа оксид
|
ПДК с/с
|
0,0400000
|
3
|
0,034413
|
|
0143
|
Марганец и его соединения
|
ПДК м/р
|
0,0100000
|
2
|
0,000659
|
|
0301
|
Азот (IV) оксид (Азота
диоксид)
|
ПДК м/р
|
0,2000000
|
3
|
14,112091
|
|
0304
|
Азот (II) оксид (Азота
оксид)
|
ПДК м/р
|
0,4000000
|
3
|
3,523942
|
|
0328
|
Углерод черный (Сажа)
|
ПДК м/р
|
0,1500000
|
3
|
2,712216
|
|
0330
|
Сера диоксид
|
ПДК м/р
|
0,5000000
|
3
|
1,588051
|
|
0337
|
Углерод оксид
|
ПДК м/р
|
5,0000000
|
4
|
12,382146
|
|
0342
|
Фториды газообразные
|
ПДК м/р
|
0,0200000
|
2
|
0,000150
|
|
0344
|
Фториды плохо растворимые
|
ПДК м/р
|
0,2000000
|
2
|
0,000660
|
Ксилол
|
ПДК м/р
|
0,2000000
|
3
|
0,469980
|
|
0703
|
Бенз/а/пирен
(3,4-Бензпирен)
|
ПДК с/с
|
0,0000010
|
1
|
0,000001
|
|
1325
|
Формальдегид
|
ПДК м/р
|
0,0350000
|
2
|
0,010368
|
|
2732
|
Керосин
|
ОБУВ
|
1,2000000
|
|
3,884772
|
|
2752
|
Уайт-спирит
|
ОБУВ
|
1,0000000
|
0
|
0,135630
|
|
2908
|
Пыль неорганическая: 70-20%
SiO2
|
ПДК м/р
|
0,3000000
|
3
|
3,110680
|
|
Всего веществ :
|
|
|
|
41,965759
|
|
в том числе твердых :
|
|
|
|
5,858629
|
|
жидких/газообразных :
|
|
|
|
36,107130
|
Перечень загрязняющих веществ, выбрасываемых в атмосферу, в период
эксплуатации приведен в таблице 3.7.
Таблица 3.7
Перечень загрязняющих веществ, выбрасываемых в атмосферу в период
эксплуатации
|
Вещество код
|
Наименование
|
Использ. критерий
|
Значение критерия, мг/м3
|
Класс опасности
|
Выброс вещества, г/с
|
Выброс вещества, т/год
|
|
415
|
Углеводороды предельные C1-C5
|
ОБУВ
|
50,00
|
|
3,819910
|
120,46614
|
|
416
|
Углеводороды предельные C6-C10
|
ОБУВ
|
30,00
|
|
0,014990
|
0,47274
|
|
602
|
Бензол
|
ПДК м/р
|
0,300
|
2
|
0,000192
|
0,00614
|
|
616
|
Ксилол
|
ПДК м/р
|
0,2
|
3
|
0,000061
|
0,00194
|
|
621
|
Толуол
|
ПДК м/р
|
0,600
|
3
|
0,000121
|
0,00388
|
|
Всего веществ : 5
|
|
|
|
3,835274
|
120,95084
|
|
в том числе твердых : 0
|
|
|
|
|
|
|
жидких/газообразных : 5
|
|
|
|
3,835274
|
120,95084
|
Проектируемые объекты являются типовыми и, как показывает практика
выполнения расчетов рассеивания по типовым площадкам, в приземном слое
атмосферы в рабочем режиме эксплуатации оборудования, на границе
санитарно-защитной зоны промышленных объектов по всем вредным веществам
концентрации их не превышают максимально разовые для населенных мест ПДК.
Степень загрязнения атмосферного воздуха, создаваемого выбросами буровой,
в значительной мере зависит от метеорологических условий. При получении
предупреждения о неблагоприятных метеоусловиях (штиль, туманы) от подразделения
метеослужбы, проектом предусматривается выполнение следующих
оганизационно-технических мероприятий:
организованный сбор и максимальная утилизация попутного газа при освоении
скважины на установке блока факела;
применение герметичных и закрытых емкостей для хранения нефти и ГСМ;
уменьшение количества сжигаемого топлива, как за счет перехода на
номинальный режим работы, так и за счет уменьшения количества работающих
агрегатов;
Эти меры позволят обеспечить снижение концентрации загрязняющих веществ в
приземном слое атмосферы примерно на 60%.
На площадке для строительства эксплуатационной скважины при электрическом
приводе основными источниками загрязнения атмосферного воздуха являются:
котельная для выработки пара в зимнее время, передвижная электростанция. В
составе отходящих газов в атмосферный воздух выбрасывается окись углерода,
окислы азота, альдегиды, сажа, углеводороды нефти. Контроль за состоянием
воздушной среды предполагается осуществлять газоанализатором УГ-2 или ГХ-4.
3.5.2 Охрана
поверхностных и подземных вод
Месторождение разрабатывается с поддержанием пластового давления. В
качестве источников водоснабжения системы ППД на месторождении используется
подтоварная и подземная вода апт-альт-сеноманского комплекса. Подтоварная вода
в систему ППД подается с УПСВ на ДНС-«Асомка».
Источниками загрязнения при работе бурового оборудования, при
приготовлении и обработке буровых растворов, при мойке инструмента, площадок и
оборудования, а также при спуско-подъёмных операциях являются буровые сточные
воды, загрязнённые пластовыми флюидами, химреагентами (сульфонал, НТФ, нефть).
Вредное воздействие на поверхностные воды во время строительства скважины
на нефть и газ происходит при заборе воды для технических и
хозяйственно-бытовых нужд, сбросе загрязненных производственных и
хозяйственно-бытовых сточных вод, поступлении с площадки буровой в
поверхностные водоемы ливневых и паводковых вод, загрязнённых нефтепродуктами и
химреагентами. Кроме того, при сооружении обваловок, насыпей, и других
временных сооружений также может произойти нарушение естественного состояния
поверхностных вод.
Загрязнение грунтовых вод производится
нефтепродуктами, химреагентами и буровыми сточными водами, главным образом при
нарушениях герметичности гидроизоляции днища и стенок амбаров и склада ГСМ.
Наиболее опасное загрязнение вод может произойти во время аварийных
ситуаций, таких как выбросы флюида и грифонообразование.
Таблица 3.8
Экологические нормативы буровых растворов при строительстве скважин
|
Наименование вещества
|
ЛПВ
|
ПДК, мг/л
|
Класс опасности
|
|
Легкое таловое масло
|
токс
|
0,1
|
4
|
|
Smectex
|
-
|
10,0
|
3
|
|
Полиакриламид
|
-
|
0,8
|
3
|
|
КМЦ
|
Сан. токс.
|
20,0
|
4
|
|
Кальцинированная сода
|
токс
|
200-500
|
5
|
|
Буровой раствор на основе
КМЦ Полимениральный шлам
|
токс токс
|
5,0 12,5
|
4 4
|
|
Буровой раствор полимерный
(глинопорошок, КМЦ, сода, вода)
|
Токс
|
50
|
4
|
В целях снижения негативного воздействия на поверхностные воды от вновь
проектируемых объектов разработки месторождения предусматриваются следующие
мероприятия.
проведение буровых работ за пределами водоохранных зон. В случае
необходимости бурения в водоохранных зонах или прибрежных водоохранных полосах
будут предусмотрены дополнительные природоохранные мероприятия. Для
предотвращения загрязнения грунтовых и поверхностных вод вокруг устьев скважин,
размещенных в водоохранной зоне, на глубине 1 метра должна устраиваться
гидроизоляция полиэтиленовой пленкой на ширину 15 метров по обе стороны от
скважин. После окончания бурения устраивается приустьевая площадка из
железобетона шириной по 0.8 м по обе стороны от оси скважин с бордюрным
ограждением по периметру, оборудованная ливневой канализацией, обеспечивающей
сбор в дренажную емкость атмосферных осадков и аварийных утечек с площадки.
Для кустовых площадок, расположенных в водоохранной зоне, на стадии
рекультивации вокруг площадки должно выполняться вторичное обвалование, которое
обеспечивает локализацию аварийных ситуаций.
в случае ухудшения качества воды поверхностного источника питьевого
водоснабжения, в его бассейне дополнительно предусмотрено создание зоны
санитарной охраны;
с целью рационального использования воды и снижения объема сточных вод
создается замкнутая система водоснабжения;
для использования буровых сточных вод (БСВ) в системе оборотного
водоснабжения (выработка пара) они должны быть очищены до допустимого уровня,
предусматриваемого ОСТ 51-01-03-84. При закачке БСВ в поглощающие пласты они
должны отвечать требованиям ОСТ 39-225-88;
исключение сброса неочищенных БСВ в поверхностные и подземные воды.
Очистка БСВ осуществляется физико-химическими (реагентная коагуляция) и
механическими (отстой, фильтрование и т.д.) методами. Очистка производится
непосредственно в амбаре. Очищенные БСВ откачиваются из амбара для дальнейшего
использования или захоронения. Оставшийся после откачки БСВ загущенный остаток
обрабатывается отверждающей композицией.
Для исключения или снижения загрязнения поверхностных вод буровыми
растворами предусмотрено:
- применение для обработки нетоксичных и малотоксичных химреагентов,
соответствующих 4 классу опасности по ГОСТ 12.1.007-76;
применение экологически чистых буровых растворов с повышенными смазочными
свойствами, заменяющими нефть;
применение ингибированных буровых растворов, уменьшающих объем наработки
отходов бурения;
использование бурового раствора, оставшегося от бурения предыдущих
интервалов;
- материалы, используемые для приготовления и обработки бурового и
цементного растворов, должны иметь установленные уровни ПДК;
при разбуривании водоносных горизонтов, используемых для
хозяйственно-питьевых целей, химические реагенты, применяемые для обработки
бурового раствора, должны быть согласованы с Минздравом РФ.
надежная изоляция интервалов залегания водоносных горизонтов. Обсадные
колонны и качество цементирования должны предупреждать межпластовые перетоки и
возможность загрязнения подземных вод. Строительство водозаборных скважин
должно исключить возможность поверхностных и подземных загрязнений. При этом
водозаборная скважина должна отвечать следующим требованиям: верхний отвод
обсадных труб должен быть поднят над поверхностью площадки не менее чем на 0.5
м, а колонная головка должна быть герметизирована; затрубное пространство
должно быть качественно зацементировано до устья; на устье скважины должны быть
оборудована площадка размером 2х2 м, имеющая уклон от центра скважины. Расход
технической воды должен соответствовать установленным нормам водопотреблением.
изъятие подземных вод в количествах, обеспечивающих сохранность основных
свойств используемых водоносных пластов;
организация зон санитарной охраны водозаборных скважин;
использование очищенных производственно-дождевых стоков в системе ППД. В
настоящее время на месторождении существует система ППД. Заводнение
осуществляется с помощью кустовой насосной станции. Дополнительно проектируется
новая КНС Для подачи воды к устьям вновь проектируемых нагнетательных скважин
запроектирована система высоконапорных водоводов;
применение сорбентов и устройств для ликвидации возможных разливов нефти
на поверхности воды;
покрытие внутренней поверхности водоводов и емкостей системы ППД
антикоррозийными составами;
применение антикоррозионной (внутренней и внешней) защиты
нефтегазосборных трубопроводов;
применение труб из стали с высокой коррозионной стойкостью;
проведение планово-предупредительного ремонта эксплуатируемого оборудования;
- переходы водоводами через реки и ручьи
запроектированы подводными. Прокладка водоводов по болотам I, II типа и
затопляемым участкам осуществляется подземно, при прохождении по болотам III
типа водоводы укладываются на более плотные нижележащие слои. На болотах III
типа малой глубины трубопроводы укладываются с заглублением в нижележащие слои
до необходимой глубины;
- переходы нефтегазопроводов через реки и ручьи запроектированы в
подводном исполнении. При переходах через водные преграды глубина заложения
должна быть на 0,5 м ниже линии предельного размыва русла, прогнозируемой на
25-летний период. На переходах предусмотрена пригрузка трубопроводов
утяжелителями.
проведение строительно-монтажных работ в зимний период для уменьшения
воздействия строительных машин на подпочвенные воды;
засыпка береговых траншей с превышением над естественным уровнем
поверхности земли для восстановления рельефа после естественного уплотнения
грунта засыпки;
выполнение технического и биологического этапов рекультивационных работ
на берегах, сложенных минеральными грунтами.
Итог: На территории Фаинского месторождения силами НГДУ «Мамонтовнефть»,
в соответствии с требованиями природоохранного законодательства РФ и ХМАО
осуществляется мониторинг поверхностных водных объектов. Результаты анализов
проб воды из поверхностных водоемов Фаинского месторождения за 2010-2011
представлены в табл. 3.9.
Таблица 3.9
Результаты полного анализа проб воды водоемов Фаинского месторождения
2010-2011 гг.
|
Определяемые ингредиенты
|
Ед. измерения
|
ПДК
|
2005
|
2006
|
|
нефтепродукты
|
мг/дм3
|
0,05
|
0,055
|
0,011
|
|
хлориды
|
мг/дм3
|
300
|
14,425
|
8,229
|
|
жесткость
|
мг-экв/дм3
|
не норм.
|
1,868
|
0,452
|
|
щелочность общая
|
мг-экв/дм4
|
не норм.
|
1,459
|
0,818
|
|
окисляем. перманганатная
|
мг О2/дм3
|
не норм.
|
15,373
|
3,974
|
|
нитраты
|
мг/дм3
|
40
|
1,634
|
0,743
|
|
нитриты
|
мг/дм3
|
0,08
|
0,031
|
1,384
|
|
аммонийный ион
|
мг/дм3
|
0,5
|
1,835
|
0,592
|
|
железо общее
|
мг/дм3
|
0,1
|
2,934
|
0,857
|
|
сульфаты
|
мг/дм3
|
100
|
3,139
|
1,341
|
|
фосфаты (по фосфору)
|
мг/дм3
|
0,2
|
0,251
|
0,159
|
|
сухой остаток
|
мг/дм3
|
1000
|
131,500
|
81,125
|
|
взвешенные в-ва
|
мг/дм3
|
не норм
|
54,125
|
11,125
|
|
Кальций
|
мг/дм3
|
180
|
|
6,238
|
|
магний
|
мг/дм3
|
40
|
|
2,742
|
|
калий
|
мг/дм3
|
50
|
|
0,203
|
|
натрий
|
мг/дм3
|
120
|
|
1,532
|
|
алюминий
|
мг/дм3
|
0,04
|
|
0,223
|
|
мышьяк
|
мг/дм3
|
0,05
|
|
0,005
|
|
барий
|
мг/дм3
|
0,74
|
|
0,004
|
|
кадмий
|
мг/дм3
|
0,005
|
|
0,001
|
|
кобальт
|
мг/дм3
|
0,01
|
|
0,001
|
|
хром
|
мг/дм3
|
0,02
|
|
0,001
|
|
медь
|
мг/дм3
|
0,001
|
|
0,001
|
|
марганец
|
мг/дм3
|
0,01
|
|
0,070
|
|
никель
|
мг/дм3
|
0,01
|
|
0,022
|
|
свинец
|
мг/дм3
|
0,1
|
|
0,001
|
|
цинк
|
мг/дм3
|
0,01
|
|
0,002
|
|
ванадий
|
мг/дм3
|
0,001
|
|
0,000
|
|
ртуть
|
мг/дм3
|
0,00001
|
|
0,000
|
Как следует из таблиц 3.6, периодически наблюдается превышение норм ПДК
по нефтепродуктам (1,1 раза), азоту аммонийному (1,1-3,67), железу (5,1-29,3),
фосфатам (1,2), марганцу (5-7), никелю (2,2 раза).
.5.3 Охрана почвенно-растительного покрова
Источники загрязнения почвенно-растительного покрова - нефтепродукты,
которые, попадая в почву, вытесняют кислород, необходимый для жизнедеятельности
растений и микроорганизмов, и органические реагенты (сульфонал, НТФ) в сточных
буровых водах, способствующие образованию стойких, не отстаивающихся суспензий.
Вредное воздействие нефти на почву и растительность усиливается при
наличии в ней минерализованных пластовых вод. При монтаже бурового оборудования
и при бурении скважины при нормальной (безаварийной) работе происходят
различные виды воздействия на почвенный покров.
Кроме нарушения почвенного покрова в процессе бурения скважины, при
проезде транспорта и при возведении объектов буровой происходит химическое
загрязнение жидкими и твёрдыми буровыми отходами, что приводит к засолению
территории.
Все технологические объекты в той или иной степени оказывают воздействия
на почвенно-растительный покров. Учитывая данное обстоятельство, в данном
проектном документе предусмотрены следующие природоохранные мероприятия по
охране почвенно-растительного покрова:
при выборе площадок и трасс под строительство основным критерием стало
минимальное использование лесов I и II групп, а также считающихся
малопригодными для сельскохозяйственного и лесохозяйственного пользования;
формирования линейных коммуникаций в единых коридорах минимальной ширины;
вертикальная компоновка оборудования, сокращение количества объектов
путем кооперации на одной площадке объектов различного назначения и
использование оборудования с большей производительностью, объединение объектов
инженерного обеспечения в единую зону для всех производств;
установление твердых границ полосы отвода земли;
- дренажные стоки из технологического оборудования и
мультифазной насосной отводятся в дренажные емкости. Конденсат и вода,
выделившиеся при охлаждении газа в факельных коллекторах, улавливаются в
расширительных камерах, откуда отводятся в емкости сбора конденсата. Откачка
стоков из дренажных емкостей, жидкости из емкостей сбора конденсата
осуществляется погружными насосами в приемную линию мультифазных насосов;
- герметизация технологического процесса сбора, транспорта, подготовки
нефти и ППД;
применение для нефтегазопроводов и высоконапорных водоводов бесшовных
горячедеформированных нефтегазопроводных коррозионностойких и хладостойких
труб, что позволяет увеличить срок их службы;
- назначение толщины стенок трубопроводов из условия
максимального возможного давления в них с прибавкой на коррозию;
- для площадочных объектов принята сплошная система организации рельефа,
решенная в насыпи из привозного грунта;
при строительстве трубопроводов, отсыпки площадок для обслуживания узлов
запорной арматуры, сооружение площадок, насыпей и переездов при пересечении
трассой существующих коммуникаций (высота отсыпки площадок для обслуживания
технологического оборудования принимается 0,5 м от уровня земли, при выполнении
обваловки проектируемых трубопроводов и переездов через существующие коридоры
коммуникаций - 0,8 м).
Исходя из условий обеспечения сохранности трубопроводов от механических
повреждений в соответствии с ВСН 2.38-85 и ВНТП 3-85 минимальная глубина
заложения нефтепроводов принята:
0,8 м до верха трубы в минеральных грунтах;
0,6 м до верха трубы на болотах;
1,0 м до верха балластированных пригрузов при переходах через водные
преграды;
водоводы прокладываются в земле на глубине, которая принимается в
зависимости от характеристики грунтов по трассе от 1,5 до 2,2 м;
- для уменьшения потерь воды при возможных авариях на водоводах и
сокращения времени простоя нагнетательных скважин на ответвлениях высоконапорных
водоводов предусмотрена установка задвижек.
- техническая и биологическая рекультивация.
Итог: На территории месторождения осуществляется отбор почв и грунтов. В
табл. 11.4 приведен ингредиентный состав, места отбора проб почв и результаты
отбора за 2010 г.
Таблица 3.10
Результаты анализов отбора проб грунтов Фаинского месторождения за 2010
год
|
Определяемые ингредиенты
|
Ед. измерения
|
ПДК
|
Пункты отбора
|
Среднее по м.р.
|
|
|
|
т.7м нп-2 к.3
|
т.8мнп-2 к.7а
|
т.9мнп-2 к.15
|
т.10мнп-2 к.3б
|
|
|
рН
|
ед, рН
|
6,23
|
7,15
|
6,1
|
6,12
|
6,2
|
0,16
|
|
удельная электр.
|
мСм/см
|
0,11
|
0,05
|
0,040
|
0,03
|
0,04
|
|
гидрокарбонаты
|
мг/кг
|
122
|
247
|
122
|
122,00
|
122,00
|
31,25
|
|
карбонаты
|
мг/кг
|
60
|
60
|
60
|
60
|
60
|
0,00
|
|
хлориды
|
мг/кг
|
10,4
|
13,8
|
94,9
|
31
|
11,5
|
27,40
|
|
нитраты
|
мг/кг
|
130
|
1
|
4,9
|
1,61
|
1,28
|
-127,80
|
|
нитриты
|
мг/кг
|
0,1
|
0,1
|
0,1
|
0,1
|
0,1
|
0,00
|
|
сульфаты
|
мг/кг
|
31
|
24,7
|
28,7
|
20
|
480
|
107,35
|
|
валовый фосфор
|
мг/кг
|
490
|
348
|
335
|
907,00
|
4,39
|
-91,40
|
|
аммоний обмен.
|
мг/кг
|
8,5
|
5,08
|
18,8
|
14,5
|
130,0
|
33,60
|
|
плотный остаток
|
мг/кг
|
200
|
450
|
250
|
165
|
7,92
|
18,23
|
|
СПАВ
|
мг/кг
|
8,9
|
2,17
|
6,72
|
11,8
|
15,90
|
0,25
|
|
фенолы
|
мг/кг
|
5,7
|
2,56
|
13,4
|
14,5
|
24
|
7,92
|
|
нефтепродукты
|
мг/кг
|
100
|
16
|
103
|
47
|
0,005
|
-58,50
|
|
бензапирен
|
мг/кг
|
0,02
|
0,005
|
0,005
|
0,005
|
2,39
|
0,58
|
|
орган. вещ. (гумус)
|
%
|
не устан.
|
1,51
|
2,92
|
3,35
|
11,7
|
-
|
|
|
|
134
|
28,2
|
8,02
|
6,86
|
35,47
|
|
магний
|
мг/кг
|
3
|
10,5
|
12,3
|
5,34
|
3,36
|
4,88
|
|
калий
|
мг/кг
|
2,2
|
12,6
|
7,23
|
2,98
|
36,3
|
12,58
|
|
натрий
|
мг/кг
|
11,3
|
8,66
|
6,67
|
24
|
5,51
|
-0,09
|
|
мышьяк
|
мг/кг
|
2
|
4,71
|
5,11
|
3,15
|
113
|
29,49
|
|
барий
|
мг/кг
|
400
|
142
|
120
|
128
|
0,5
|
-302,38
|
|
кадмий
|
мг/кг
|
0,5
|
0,5
|
0,5
|
0,5
|
0,5
|
0,00
|
|
кобальт
|
мг/кг
|
5
|
8,75
|
18
|
12,9
|
17,9
|
9,39
|
|
хром
|
мг/кг
|
90
|
19,6
|
45,1
|
34,7
|
44
|
-54,15
|
|
медь
|
мг/кг
|
33
|
7,84
|
8,87
|
7,74
|
9,01
|
-24,64
|
|
железо общее
|
мг/кг
|
8300
|
10200
|
23150
|
16080
|
22900
|
9782,50
|
|
марганец
|
мг/кг
|
1500
|
221
|
350
|
224,00
|
350
|
-1213,75
|
|
никель
|
мг/кг
|
20
|
9,06
|
16
|
10,3
|
16,2
|
-7,11
|
|
Свинец
|
мг/кг
|
32
|
4,09
|
9,46
|
6,36
|
7,82
|
-25,07
|
|
цинк
|
мг/кг
|
55
|
23
|
31,1
|
20,9
|
30,7
|
-28,58
|
|
ванадий
|
мг/кг
|
150
|
23
|
57,3
|
42,5
|
57,6
|
-104,90
|
Пробы почв проанализированы на содержание в них нефтепродуктов, хлоридов,
тяжёлых металлов и др. Для экотоксикологической оценки почв используется
кратность превышения ПДК конкретного загрязняющего вещества. При отсутствии
данных по фоновому содержанию фон берётся как среднерегиональный для
незагрязнённой территории и утверждается МПР России. Для органических
соединений их фоновое содержание в почвах приравнивается к 0,1 ПДК.
Правительством ХМАО рекомендуется использовать нормативы допустимого
остаточного содержания нефти и нефтепродуктов в почвах после проведения
рекультивационных и иных восстановительных работ, которые составляют от 2 до
100 г/кг почвы, в зависимости от её типа.
.5.4 Охрана животного мира
В целях снижения ущерба животному миру в данной работе предусмотрены
следующие мероприятия:
концентрация эксплуатационных скважин и вспомогательного оборудования на
ограниченных площадях - на кустовых площадках;
устройство гидроизоляции глинистым грунтом обваловки и оснований кустовых
площадок, емкостей с горюче-смазочными материалами;
размещение химреагентов и сыпучих материалов в закрытой таре;
проведение планово-предупредительного ремонта эксплуатируемого
оборудования для предупреждения возможных аварийных разливов токсичных
загрязнителей на рельеф;
подземная прокладка трубопроводов, исключающая гибель от бескормицы,
болезней, беспокойств и прочих нарушений условий жизни диких животных и птиц;
указание в календарном плане строительства сроков ведения строительных
работ на водоемах в прибрежных полосах в период отсутствия нереста ценных и
соровых рыб;
непревышение при строительстве установленных Росрыбводом и
природоохранным законодательством норм взвешенных веществ по сравнению с
природным их количеством в прилегающих водоёмах с учётом всех изменений и
дополнений;
предупреждение разливов нефти и вызываемой ими гибели рыб, водообитающих
животных, водоплавающих и других птиц;
реализация системы мер по повышению надежности промысловых систем (100%
контроль сварных швов трубопроводов, испытания оборудования и трубопроводов на
прочность и герметичность после монтажа, борьба с коррозией и т.п.);
контроль со стороны администрации предприятия за осуществлением охоты
работниками предприятия;
- капитальный ремонт трубопроводов;
- исключение уничтожение древесно-кустарниковой растительности
химическими способами в местах массового обитания животных;
в зонах сезонных перелетов птиц не допускается постройка буровой вышки и
сооружений;
- рекультивация нарушенных территорий.
3.5.5 Вывод
В настоящее время на территории Фаинского месторождения объектами
воздействия на окружающую среду являются 43 кустовых площадки, участок ЦПРС,
ДНС, КНС (2 шт.), ОПБ, электроподстанция, трубопроводы (413,099 км), автодороги
(86,83 км), ЛЭП (180 км). Общий отвод земель составляет 1234,85 га.
Процент использования попутного газа (утилизация) по Фаинскому
месторождению составляет 95 %. Попутный газ сдается на Южно-Балыкский ГПЗ,
часть газа сдается сторонним организациям (ООО «ЮНГ-Теплонефть»), 5 % попутного
газа составляют технологические потери.
Анализ приведенных результатов показывает, что в содержание в воздухе
определяемых ингредиентов ниже установленных показателей ПДК, периодически
наблюдается превышение норм ПДК по нефтепродуктам по, азоту аммонийному,
железу, фосфатам, марганцу, никелю в подземных водах и почвенном слое.
4.
ЭКОНОМИЧЕСКАЯ ЧАСТЬ
.1 Общие
сведения
Фаинское нефтяное месторождение расположено в междуречье реки Большой
Юган и протоки Покамас в 70 км к востоку от города Нефтеюганска.
Административно эта территория относится к Сургутскому району Ханты-Мансийского
автономного округа Тюменской области.
Ближайшими разрабатываемыми месторождениями являются Южно-Сургутское и
Восточно-Сургутское.
Недропользователем Фаинского месторождения является ОАО «НК «Роснефть»
(лицензия ХМН 02043НЭ от 20 ноября 2006 г.), оператором - ООО
“РН-Юганскнефтегаз”.
За период освоения района создана вся необходимая промышленная инфраструктура:
построены города Сургут и Нефтеюганск, производственные базы обслуживания,
дороги с твердым покрытием, Сургутская ГРЭС, сеть высоковольтных ЛЭП,
магистральные нефтепроводы.
По территории района проходит железная дорога Тюмень - Новый Уренгой.
Город Нефтеюганск расположен на судоходной протоке Юганская Обь. Речной
порт является одним из крупных по водной линии бассейна р. Оби.
Современные аэропорты г.г. Сургута и Нефтеюганска связываются воздушными
линиями со многими городами Российской Федерации.
.2 Расчет
основных технико-экономических показателей
На основании данных производится определение нормативного времени на
выполнение отдельных процессов и операций: бурения, спуско-подъемных операций,
установки кондуктора, технической и эксплуатационной колонны,
промыслово-испытательных работ и т.д. Определяются суммарные затраты времени на
сооружение всей скважины, а также механическая, рейсовая, техническая и
парковая скорости.
Для определения затрат времени по каждому процессу используется методика
составления нормативных карт, изложенная в ЕНВ-1984.
Для производства работ по проводке скважины составляется наряд на
производство буровых работ, который состоит из основных данных, характеризующих
условия проводки скважины и нормативной карты. Назначение нормативной карты
состоит в том, чтобы установить нормативную продолжительность буровых работ.
Исходными данными для составления нормативной карты являются:
1) геолого-технический наряд;
2) проектные данные на механическое бурение (результаты анализа работы
долот по режимным точкам);
) Единые нормы времени на бурение нефтяных и газовых скважин.
Составление нормативной карты осуществляется путем корректировки типовой
нормативной карты, рассчитанной для строительства скважин на Южно-Юрьяхинском
месторождении. Для изменения нормативной карты воспользуемся сведениями о
разбивке геологического разреза на нормативные пачки, а также действующими на
буровом предприятии нормами времени механического бурения 1м породы и проходки
на долото, которые приведены в таблице 4.1.
Таблица 4.1
|
Интервал бурения (по
стволу), м
|
Глубина по вертикали, м
|
Проходка в интервале, м
|
Тип долота
|
Проходка на долото, м
|
Время бурения 1 метра, час
|
|
0-50
|
50
|
50
|
393,7 М-ЦВ
|
300
|
0,021
|
|
50-378
|
370
|
322
|
295,3 МС-ЦВ
|
500
|
0,01
|
|
378-747
|
720
|
369
|
295,3 МС-ЦВ
|
400
|
0,014
|
|
747-1364
|
1325
|
617
|
215,9 МСЗ-ГАУ
|
300
|
0,031
|
|
1364-1987
|
1930
|
623
|
215,9 МСЗ-ГАУ
|
380
|
0,027
|
|
1987-2522
|
2450
|
535
|
215,9 Т-ЦВ
|
250
|
0,031
|
|
2522-3060
|
2972
|
538
|
215,9 Т-ЦВ
|
270
|
0,033
|
4.2.1 Расчет
нормативного времени на механическое бурение
Производится на основании данных ГТН и местных норм времени бурения
поинтервально по формуле
, (4.1)
где
- величина интервала по нормативной пачке, м;
mi - нормативное время на бурение 1м в данном интервале по нормативной
пачке, ч/м.
Рассчитываем время бурения для каждого интервала
ч
ч
ч
ч
ч
ч
ч
Общее время бурения будет равно
ч
.2.2 Расчет
нормативного времени на наращивание колонны
Количество наращиваний определяется поинтервально для каждой нормативной
пачки по формуле:
, (4.2)
где Hi - длина интервала нормативной пачки,
м;
l -
длина трубы, м.
Определяем количество наращиваний для каждого интервала

Общее число наращиваний равно
Затраты времени Тн определяются по формуле
, (4.3)
где
- норма времени одного наращивания, принятую по ЕНВ-1985,
мин (tнар = 12 мин).
мин = 50,4 ч
.2.3 Расчет
нормативного времени на СПО
Для расчета количества спускаемых и поднимаемых свечей необходимо
определить количество долблений для каждого рассчитываемого интервала по
формуле
, (4.4)
где
- проходка на долото, м.
Определяем количество долблений для каждого интервала
Общее число долблений
долблений
Определив суммарное количество долблений, можно определить количество
спускаемых свечей из выражения
, (4.5)
где m - количество долблений;
Н1 - начальная глубина интервала, м;
Н2 - конечная глубина интервала, м;
d -
длина неизменяемой части инструмента (квадрат, турбобур, удлинитель, УБТ,
долото и т.д.), м;
L -
длина свечи, м.
Определяем количество спускаемых свечей для каждого интервала
шт.
шт.
шт.
шт.
шт.
шт.
шт.
Зная количество спускаемых свечей, рассчитываем количество поднимаемых
свечей
(4.6)
шт.
шт.
шт.
шт.
шт.
шт.
шт.
Находим затраты времени на СПО
, (4.7)
, (4.8)
, (4.9)
где
- норму времени на подъем, мин (tп = 2,2 мин);
- норму времени на спуск, мин (tc = 1,8 мин).
мин = 20,8 ч
мин = 36,1 ч
ч
4.2.4.
Затраты нормативного времени на крепление скважины
Расчет затрат времени на крепление скважины целесообразно вести в
табличной форме (табл. 4.2).
На основе единых норм времени (ЕНВ) рассчитываются затраты времени на
подготовительно-заключительные работы, смену долота, турбобура, промывку
скважины, другие вспомогательные операции, сопутствующие процессу “бурение
скважины”, промыслово-геофизические исследования, ремонтные работы.
Таблица 4.2
|
Nп/п
|
Наименование работ
|
Направление
|
Кондуктор
|
Экспл. колонна
|
|
|
Норма времени, ч
|
Норма времени, ч
|
Норма времени, ч
|
|
1.
|
Проработка скважины
|
1,2
|
2,3
|
8,3
|
|
2.
|
Подготовительно-заключительные
работы при спуске колонны
|
3,5
|
3,5
|
3,5
|
|
3.
|
Промывка перед спуском
|
0,2
|
0,3
|
1,2
|
|
4.
|
Спуск обсадных труб
|
0,1
|
0,5
|
5,2
|
|
5.
|
Промывка скважины перед
цементажом
|
0,2
|
0,3
|
1,2
|
|
6.
|
Подготовительно-заключительные
работы к заливке
|
3,5
|
3,5
|
3,5
|
|
7.
|
ОЗЦ
|
8
|
8
|
12
|
|
8.
|
Заключительные работы после
ОЗЦ
|
0,5
|
0,5
|
0,8
|
|
9.
|
Разбуривание цементной
пробки
|
2,3
|
2,3
|
2,3
|
|
10.
|
Промывка после разбуривания
цемента
|
0,2
|
0,3
|
1,2
|
|
11.
|
Испытание колонны на
герметичность
|
1,1
|
1,1
|
1,1
|
|
12.
|
Оборудование устья
|
3,1
|
5,3
|
12,1
|
|
Всего
|
23,9
|
27,9
|
52,4
|
|
Итого
|
104,2
|
.2.5 Расчет
нормативного времени на сооружение скважины
Общее нормативное время на сооружение скважины будет
равно сумме затрат времени на все производительные процессы и операции,
предусмотренные технологическим циклом.
(4.10)
Подготовительно-заключительные работы (ПЗР).
Принимаем время на ПЗР взятое из основных проектных данных по проводке
наклонно-направленной скважины на Фаинском месторождении.
ч
Смена долота.
Время на смену долота определяется по формуле
, (4.11)
где
- нормы времени на смену долота, мин (
= 14 мин).
мин = 3,5 ч
Расчет времени на промыслово-геодезические исследования (ГИС).
Промыслово-геодезические исследования строящихся скважин осуществляются
силами геологов из объединения. Для этого в балансе времени им выделяется на
скважину 72 часа.
ч
Ремонт
Данное время принимаем равным времени на ремонт, указанном в нормативной
карте по проводке наклонно-направленной скважины на Фаинском месторождении.
ч
Промывка скважины после спуска и перед подъемом инструмента.
Данное время принимаем равным времени на промывку скважины, указанном в
нормативной карте по проводке наклонно-направленной скважины на Фаинском
месторождении.
ч
Таким образом:
ч = 20,7сут
(4.12)
ч = 7,7сут
(4.13)
ч = 12,0 сут
.3
Сметно-финансовые расчеты
Данные расчеты включают расчет механической, рейсовой, технической
скоростей бурения, а также режим труда и сметную стоимость проектируемых работ.
4.3.1 Расчет
скоростей бурения: механической, рейсовой, технической
Механическая скорость:
м/ч
где Н - глубина скважины, м.
Рейсовая скорость:
м/ч
Техническая скорость.
м/ст.мес
.3.2 Режим
труда, штат исполнителей, графики выполнения работ
На предприятии разработка и освоение месторождений, находящихся на
балансе предприятия, ведется вахтовым методом. Непосредственно на буровой
действует двусменный режим работ. Штат исполнителей состоит из бурового мастера
и 2-х буровых бригад (продолжительность рабочего дня равна 12 часов).
План-график строительства скважины:
Цикл строительства скважины - 50,2 суток;
Вышкомонтажные работы (ВМР) - 10,3 суток;
Бурение и крепление - 20,7суток;
Освоение - 15,6 суток.
Таблица 4.3
План-график строительства скважины
|
Наименование этапов
строительства скважины
|
Продолжительность этапа,
сут
|
Календарный месяц
|
|
|
1
|
2
|
|
ВМР
|
10,3
|
|
|
|
Бурение и крепление
|
20,7
|
|
|
|
Освоение
|
15,6
|
|
|
.3.3 Расчет
сметной стоимости проектируемых работ
Для определения затрат на строительство скважины по предлагаемому проекту
рассчитывается сводная смета (табл. 4.4) и сметные расчеты, табл. 4.5 -
“Бурение скважины” и табл. 4.6 - “Крепление скважины”, а также интервальную
шкалу сметной стоимости 1 метра скважины (табл. 4.7). Данные для расчета табл.
4.6 берутся из расчета “Бурение скважины”, табл. 4.5.
Сводный сметный расчет к проекту на строительство скважины
На площади: Фаинское нефтяное месторождение
Цель бурения: добыча нефти
Местоположение: ХМАО
Таблица 4.4
|
Номер сметного расчета
|
Наименование работ и затрат
|
Сумма (руб)
|
|
Глава 1
|
Подготовительные работы к
строительству скважины
|
|
|
№1.1
|
Подготовка площадки,
строительство подъездного пути, трубопроводов, линий электропередач
|
1295250
|
|
№1.1
|
Разработка трубопроводов,
линий передач и другие
|
550800
|
|
№1.1 а
|
Дополнительные работы по
электроснабжению
|
193050
|
|
№1.2
|
Охрана окружающей среды
|
1147650
|
|
ИТОГО по главе 1
|
3186750
|
|
Глава 2
|
Строительство и разработка
вышки, привышечных сооружений, монтаж и демонтаж бурового оборудования,
установка для испытания скважины
|
|
|
№2.1
|
Строительство и монтаж
|
5233850
|
|
№2.1
|
Разборка и демонтаж
|
512750
|
|
ИТОГО по главе 2
|
5746600
|
|
Глава 3
|
Бурение и крепление
скважины
|
|
|
№3.1
|
Бурение скважины
|
19448650
|
|
№3.2
|
Крепление скважины
|
21884450
|
|
ИТОГО по главе 3
|
41333100
|
|
Глава 4
|
Испытание скважины на
продуктивность
|
|
|
№4.1
|
Испытание скважины
испытателем платов
|
2295400
|
|
№4.4
|
Испытание скважины на
продуктивность в эксплуатационной колонне
|
7229350
|
|
ИТОГО по главе 4
|
9525350
|
|
Глава 5
|
Промыслово-геофизические
работы 10,1% от глав 3 и 4
|
5136703
|
|
ИТОГО по главе 5
|
3291300
|
|
Глава 6
|
Дополнительные затраты при
строительстве скважины в зимнее время
|
|
|
№6.1
|
Дополнительные затраты при
производстве строительно-монтажных работ в зимнее время 0,8*1,2=0,96% на итог
1 и 2 глав
|
685200
|
|
№6.1
|
Эксплуатация
теплофикационной котельной установки
|
1833450
|
|
ИТОГО по главе 6
|
2518650
|
|
ИТОГО по главам 1-6
|
62310450
|
|
Глава 7
|
Накладные расходы
|
|
|
Накладные расходы на итог
прямых затрат по главам 1-6 (13,1%)
|
8162669
|
|
ИТОГО по главам 1-7
|
70473119
|
|
Глава 8
|
Плановые накопления
|
|
|
Плановые накопления на итог
прямых затрат по главам 1-6 и главе 7
|
8437650
|
|
ИТОГО по главам 1-8
|
78910769
|
|
Глава 9
|
Прочие работы и затраты
|
|
|
Выплата премий (6,3%)
|
4784100
|
|
Выслуга лет-2,1%
|
1594650
|
|
Лабораторные работы (1,5%)
|
1139100
|
|
Транспортировка вахт
|
4738050
|
|
Топографо-геодезические
работы
|
98550
|
|
Скважина на воду
|
1042800
|
|
Охрана объекта
|
864000
|
|
ИТОГО по главе 9
|
14261250
|
|
ИТОГО по главам 1-9
|
93172019
|
|
Глава 10
|
Авторский надзор
|
|
|
Авторский надзор 0,2%
|
186340
|
|
Глава 11
|
Проектные и изыскательные
работы
|
|
|
Проектные работы
|
829050
|
|
ИТОГО по главам 1-11
|
93358359
|
|
Резерв средств на
непредвиденные работы и затраты-5% от суммы
|
4560450
|
|
Восстановление и
реконструкция осушительной системы
|
844500
|
|
Демонтаж мелиоративной
системы
|
170700
|
|
Восстановление закрытого
дренажа
|
299250
|
|
Согласование ПСД -0,5% от
глав 1-11
|
456000
|
|
Средства на покрытие затрат
по уплате НДС -18%
|
18241800
|
|
Всего по сметному расчету
|
116493763
|
Таблица 4.5
Сметный расчет на бурение скважины
|
№ п/п
|
Наименование затрат
|
Единица измерения
|
Стоимость единицы, руб
|
Подготовит. работы
|
Кондуктор
|
Техколонна
|
Экспл. колонна
|
|
|
|
|
|
|
Кол.
|
Сум.
|
Кол.
|
Сум.
|
Коло.
|
Сум.
|
Кол.
|
Сум.
|
|
|
1
|
2
|
3
|
4
|
5
|
6
|
7
|
8
|
9
|
10
|
11
|
12
|
|
|
Затраты, зависящие от
времени
|
|
|
1
|
З/плата буровой бригады при
безметражных работах вахта 4 чел.
|
Руб/ст.-сут
|
129,15
|
3,63
|
468,8
|
-
|
-
|
-
|
-
|
-
|
|
|
2
|
З/плата буровой бригады
вахта 4 чел.
|
Руб/ст.-сут
|
138,19
|
-
|
-
|
1,115
|
154,1
|
2,048
|
283,1
|
3,072
|
424,5
|
|
|
3
|
З/плата дополнительного
слесаря, электромонтера, 1 смена, 4 разряд, экспл.
|
Руб/ст.-сут
|
19,9
|
3,63
|
72,3
|
1,115
|
22,2
|
2,048
|
40,7
|
3,072
|
61,1
|
|
|
4
|
Амортизация бурового
оборудования при бурении, креплении, испытании скважины испытателем пластов
|
сут
|
1553,4 1618,11
|
3,63 -
|
5638,8 -
|
1,115 -
|
1732,1 -
|
2,048 -
|
3181,4 -
|
- 3,072
|
- 4970,8
|
|
|
5
|
Износ бурового инструмента
|
Руб/100м
|
28,51
|
3,63
|
103,5
|
1,115
|
31,8
|
2,048
|
58,4
|
3,072
|
87,6
|
|
|
6
|
Износ ловильного
инструмента, эксплуатационное бурение
|
Руб/100м
|
6,95
|
-
|
-
|
1,115
|
7,8
|
2,048
|
14,3
|
3,072
|
21,3
|
|
|
7
|
Автоспецтранспорт на 51-75
км
|
сут
|
31,51
|
3,63
|
114,4
|
1,115
|
35,1
|
2,048
|
64,5
|
3,072
|
96,8
|
|
|
8
|
Эксплуатация трактора в
экспл. бурении
|
ч
|
89,04
|
3,63
|
323,2
|
1,115
|
99,3
|
2,048
|
182,3
|
3,072
|
273,5
|
|
|
9
|
Капитальный ремонт бур.
оборуд. при бурении, креплении, испытании скважин
|
сут
|
531,57
|
3,63
|
1929,6
|
1,115
|
592,7
|
2,048
|
1088,6
|
3,072
|
1632,9
|
|
|
10
|
Амортизация вагон-домиков
|
сут
|
32,33
|
3,63
|
117,4
|
1,115
|
36,1
|
2,048
|
66,2
|
3,072
|
99,3
|
|
|
11
|
Амортизация кухни-столовой
|
сут
|
7,44
|
3,63
|
27,0
|
1,115
|
8,3
|
2,048
|
15,2
|
3,072
|
22,8
|
|
|
12
|
Содержание гидросистемы
БУ-3000-ЭУК
|
Руб/сут
|
649,16
|
3,63
|
2356,5
|
1,115
|
723,8
|
2,048
|
1329,5
|
3,072
|
1994,3
|
|
|
13
|
Содержание
бур.оборудования, эл/энергия, экспл. бурение
|
сут
|
403,78
|
3,63
|
1465,7
|
1,115
|
450,2
|
2,048
|
826,9
|
3,072
|
1240,4
|
|
|
14
|
Плата за 1 квт-ч
потребляемой энергии
|
квт-ч
|
372,60
|
3,63
|
1352,5
|
-
|
-
|
-
|
-
|
-
|
-
|
|
|
15
|
Плата за 1 квт-ч
потребляемой энергии
|
квт-ч
|
931,50
|
-
|
-
|
3,40
|
3167,1
|
9,53
|
8877,2
|
16,42
|
15295,2
|
|
|
16
|
Плата за 1 квт максимальной
нагрузки/год
|
квт-ч
|
1148,48
|
-
|
-
|
3,40
|
3994,8
|
9,53
|
10945
|
16,42
|
18858,0
|
|
|
17
|
Глинопорошок бентонитовый
ПМБА
|
т
|
112,82
|
-
|
-
|
6,30
|
710,5
|
-
|
-
|
-
|
-
|
|
|
18
|
КМЦ-600, высший сорт
|
т
|
379,47
|
-
|
-
|
0,23
|
88,79
|
0,56
|
201,2
|
0,88
|
333,55
|
|
|
19
|
Рыбожировая смазка
|
т
|
324,74
|
-
|
-
|
0,16
|
50,98
|
0,31
|
100,7
|
0,46
|
148,40
|
|
|
20
|
Гипан
|
т
|
379,47
|
-
|
-
|
0,23
|
87,27
|
-
|
-
|
-
|
-
|
|
|
21
|
ГКЖ
|
т
|
129,48
|
-
|
-
|
-
|
-
|
1,06
|
137,3
|
1,32
|
170,65
|
|
|
22
|
Сода кальцинированая марка
А
|
т
|
18,33
|
-
|
-
|
0,13
|
2,76
|
-
|
-
|
-
|
-
|
|
|
23
|
Сайпан
|
т
|
186,43
|
-
|
-
|
-
|
-
|
0,152
|
28,34
|
0,191
|
35,6
|
|
|
24
|
Перевозка вахт
автотранспортом
|
сут
|
5,28
|
4
|
21
|
1,226
|
7
|
2,98
|
15,73
|
3,38
|
17,8
|
|
|
25
|
Транспортировка: материалов
и з/частей на 350 км турбобуров на 65 км ГСМ на 130 км материалов 4 гр. на
350 км материалов 4 гр. на 350 км материалов 6 гр. на 350 км
|
|
|
|
|
|
|
|
|
|
|
|
|
26
|
|
т
|
6,61
|
1,1
|
7
|
0,8
|
5
|
11,8
|
77,9
|
15,9
|
105
|
|
|
27
|
|
т
|
19,63
|
-
|
-
|
0,4
|
9
|
18,1
|
355,3
|
26,4
|
518
|
|
|
28
|
|
т
|
16,06
|
0,3
|
5
|
0,1
|
2
|
1,2
|
19,27
|
2
|
33
|
|
|
29
|
|
т
|
16,7
|
-
|
-
|
0,1
|
2
|
0,5
|
8,35
|
0,7
|
13
|
|
|
30
|
|
т
|
16,7
|
-
|
-
|
4,3
|
72
|
-
|
-
|
-
|
-
|
|
|
31
|
|
т
|
17,94
|
-
|
-
|
0,2
|
4
|
-
|
-
|
-
|
-
|
|
|
|
Итого по затратам,
зависящим от времени без транспорт. вахт
|
руб.
|
|
|
14002,7
|
|
12096,7
|
|
27917,4
|
|
|
|
Всего по затратам,
зависящим от времени без транспортировки вахт
|
руб.
|
105493,5
|
|
|
Всего с учетом коэффициента
индексации
|
руб.
|
15824072
|
|
32
|
Содержание бурового
оборудования до 7 станков экспл. бурение
|
сут
|
333,98
|
3,63
|
1212,34
|
1,115
|
372,39
|
2,048
|
683,99
|
3,072
|
1025,98
|
|
|
33
|
Материалы и з/части в
экспл. бурении ротором или эл/буром 3000£V£3500 м/ст.м-ц
|
сут
|
419,4
|
1,81
|
759,11
|
0,055
|
23,07
|
-
|
-
|
-
|
-
|
|
|
34
|
Материалы и з/части в
экспл. бурении турбинном 3000£V£3500 м/ст.м-ц
|
сут
|
441,81
|
-
|
-
|
1,059
|
467,88
|
2,048
|
904,83
|
3,072
|
1357,24
|
|
|
35
|
Прокат турбобуров
экспл.бур. до 5 станков, на забое 25%
|
сут
|
44,54
|
3,63
|
161,68
|
0,055
|
2,45
|
-
|
-
|
-
|
|
|
|
36
|
Прокат турбобуров экспл.
бур. до 5 станков, на забое 25%
|
сут
|
123,72
|
-
|
-
|
1,059
|
131,02
|
-
|
-
|
-
|
|
|
|
37
|
Содержание буровых труб в
экспл. бурении, трубн. площадка
|
сут
|
84,87
|
3,63
|
308,08
|
1,115
|
94,63
|
2,048
|
173,81
|
3,072
|
260,72
|
|
|
38
|
Эксплуатация ДВС
передвижной эл.станции АСДА-200
|
сут
|
8,9
|
3,63
|
32,31
|
1,115
|
9,92
|
2,048
|
18,23
|
3,072
|
27,34
|
|
|
39
|
Содержание полевой
лаборатории по разработке рецептур, приготовл к обраб. бурового раствора в
экспл. бурении
|
сут
|
7,54
|
-
|
-
|
1,115
|
8,41
|
2,048
|
15,44
|
3,072
|
23,16
|
|
|
40
|
Износ бурильных труб 0-420
м
|
м
|
0,48
|
-
|
-
|
500
|
240
|
-
|
-
|
-
|
-
|
|
|
41
|
Долото 490,0С - ЦВ
|
шт
|
375,7
|
-
|
-
|
0,07
|
26,3
|
-
|
-
|
-
|
-
|
|
|
42
|
Долото 393,7С - ГВ
|
шт
|
1379,69
|
-
|
-
|
0,83
|
1145
|
-
|
-
|
-
|
-
|
|
|
43
|
Калибратор винтовой 10КСН
|
шт
|
676
|
-
|
-
|
0,1
|
68
|
-
|
-
|
-
|
-
|
|
|
44
|
Центратор 294 мм
|
шт
|
92,7
|
-
|
-
|
0,21
|
19
|
-
|
-
|
-
|
-
|
|
|
45
|
Долото (турбин.) 295,3МС -
ГАУ - R116
|
шт
|
412,1
|
-
|
-
|
-
|
-
|
1,32
|
544
|
-
|
-
|
|
|
46
|
Калибратор 9К295,3 мм
|
шт
|
458,9
|
-
|
-
|
-
|
-
|
0,55
|
252
|
-
|
-
|
|
|
47
|
Центратор 214 мм
|
шт
|
92,7
|
-
|
-
|
-
|
-
|
0,53
|
49
|
-
|
-
|
|
|
48
|
Долото 215,9СТ - ГН - R13
|
шт
|
780,6
|
-
|
-
|
-
|
-
|
-
|
-
|
0,85
|
663
|
|
|
49
|
Долото К212,7/80 СТ
|
шт
|
550,0
|
-
|
-
|
-
|
-
|
-
|
-
|
0,20
|
110
|
|
|
50
|
Износ шурфа 244,5х7,9 мм,
10%
|
м
|
1,56
|
-
|
-
|
25
|
39
|
-
|
-
|
-
|
-
|
|
|
51
|
Работа ЦА-320М
|
ч
|
24,91
|
-
|
-
|
8
|
199
|
-
|
-
|
-
|
-
|
|
|
52
|
Работа ЦСМ
|
ч
|
30,47
|
-
|
-
|
8
|
199
|
-
|
-
|
-
|
-
|
|
|
53
|
Пробег ЦА-320М
|
км
|
59,8
|
-
|
-
|
2
|
120
|
-
|
-
|
-
|
-
|
|
|
54
|
Пробег ЦСМ
|
км
|
59,8
|
-
|
-
|
1
|
60
|
-
|
-
|
-
|
-
|
|
|
55
|
Перевозка ЦА
железнодорожным транспортом
|
тн
|
3,55
|
-
|
-
|
35,2
|
125
|
-
|
-
|
-
|
-
|
|
|
56
|
Перевозка СМН-2 ж/д
транспортом
|
тн
|
3,55
|
-
|
-
|
12,46
|
44
|
-
|
-
|
-
|
-
|
|
|
57
|
Перевозка глинистого
раствора
|
тн
|
4,42
|
-
|
-
|
139
|
614
|
-
|
-
|
-
|
-
|
|
|
58
|
Транспортировка бур. труб
|
тн
|
4,91
|
|
|
20,67
|
101
|
38,57
|
189,38
|
46,24
|
227
|
|
|
59
|
Транспортировка бур. труб
|
тн
|
4,91
|
|
|
0,88
|
4
|
1,95
|
9,57
|
2,32
|
11
|
|
|
60
|
Транспортировка:
|
|
|
|
|
|
|
|
|
|
|
|
|
долот на 350 км
|
т
|
6,61
|
|
|
0,1
|
0,661
|
0,4
|
2,64
|
0,7
|
5
|
|
|
труб для шурфа на 65 км
|
т
|
19,63
|
23
|
1,6
|
31,41
|
-
|
-
|
|
|
Итого по затратам,
зависящим от объема работ без транспортировки вахт
|
руб.
|
|
|
|
|
3026,3
|
|
1078,5
|
|
1016
|
|
|
Всего по затратам,
зависящим от объема работ без транспортировки вахт
|
руб.
|
5120,8
|
|
|
Всего по сметному расчету
без транспортировки вахт
|
руб.
|
1108710
|
|
|
Всего с учетом коэффициента
индексации
|
руб.
|
16630598
|
|
|
|
|
|
|
|
|
|
|
|
|
|
|
|
|
|
|
|
|
|
|
|
|
|
|
|
Таблица 4.6
Сметный расчет на крепление скважины
|
№ п/п
|
Наименование затрат
|
Единица измерения
|
Стоимость единицы, руб.
|
Подготовит. работы
|
Кондуктор
|
Техколонна
|
Экспл. колонна
|
|
|
|
|
Кол.
|
Сум.
|
Кол.
|
Сум.
|
Коло.
|
Сум.
|
Кол.
|
Сум.
|
|
1
|
2
|
3
|
4
|
5
|
6
|
7
|
8
|
9
|
10
|
11
|
12
|
|
Затраты, зависящие от
времени
|
|
1
|
З/плата буровой бригады
вахта 4 чел.
|
руб/ст.-сут
|
138,19
|
0,136
|
18,79
|
2,51
|
346,86
|
3,81
|
526,51
|
4,41
|
609,42
|
|
2
|
З/плата дополнительного
слесаря, электромонтера, 1 смена, 4 разряд, экспл. бурение
|
руб/ст.-сут
|
19,9
|
0,136
|
2,71
|
2,51
|
49,95
|
3,81
|
75,82
|
4,41
|
87,76
|
|
3
|
Содержание бурового
оборудования до 15 станков, эл/эн. экспл. бур. V 5501 м/ст.м-ц и выше
(базовые расценки)
|
сут
|
313,51
|
0,136
|
42,64
|
2,51
|
786,91
|
3,81
|
1194,47
|
4,41
|
1382,58
|
|
4
|
Износ бурильного
инструмента
|
Руб./100м
|
28,51
|
0,136
|
3,88
|
2,51
|
71,56
|
3,81
|
108,62
|
4,41
|
125,73
|
|
5
|
Износ ловильного
инструмента, эксплуатационное бурение
|
Руб./100м
|
6,95
|
0,136
|
0,95
|
2,51
|
17,45
|
3,81
|
26,48
|
4,41
|
30,65
|
|
6
|
Материалы и з/части в экспл.
бурении ротором или эл/буром, 3000 ³ V ³ 3500 м/ст.м-ц
|
сут
|
419,8
|
1,8
|
755,64
|
2,51
|
1053,69
|
-
|
-
|
-
|
-
|
|
7
|
Материалы и з/части в
экспл. бурении турбинном V ³ 600 м/ст.м-ц
|
сут
|
441,81
|
-
|
-
|
2,51
|
1108,94
|
3,81
|
1683,29
|
4,41
|
1948,32
|
|
8
|
Прокат турбобуров
эксплуатационное бурение до 5 станков, на забое 25%
|
сут
|
44,54
|
3,6
|
160,34
|
0,135
|
6,02
|
-
|
-
|
-
|
-
|
|
9
|
Прокат турбобуров
эксплуатационное бурение до 5 станков, на забое 25%
|
сут
|
123,72
|
-
|
-
|
2,51
|
310,54
|
-
|
-
|
-
|
-
|
|
10
|
Прокат турбобуров
эксплуатационное бурение до 5 станков, на забое 25%
|
сут
|
321,67
|
-
|
-
|
-
|
-
|
0,96
|
308,80
|
1,08
|
347,41
|
|
11
|
Прокат турбобуров
эксплуатационное бурение до 3 станков, на забое 25%
|
сут
|
222,69
|
-
|
-
|
-
|
-
|
-
|
-
|
1,293
|
288
|
|
12
|
Содержание бур. труб в
экспл. бурении
|
сут
|
84,87
|
3,63
|
302,08
|
2,51
|
213,02
|
3,81
|
323,35
|
4,41
|
374,27
|
|
13
|
Плата за подключенную
мощность
|
кВ/сут
|
149,48
|
0,15
|
22
|
2,51
|
412
|
3,81
|
569,52
|
4,41
|
725
|
|
14
|
Плата за эл/энергию при
двухставочном тарифе
|
кВ/ч
|
99,96
|
0,15
|
15
|
2,51
|
276
|
3,81
|
380,85
|
4,41
|
484
|
|
15
|
Содержание В/В сети
|
кВ/ч
|
44,35
|
0,15
|
7
|
2,51
|
123
|
3,81
|
168,97
|
4,41
|
215
|
|
16
|
Эксплуатация ДВС
передвижной эл/станции АСДА-200
|
сут
|
8,9
|
0,15
|
1,34
|
2,51
|
24
|
3,81
|
33,91
|
4,41
|
43
|
|
17
|
Автоспецтранспорт на 51-75
км
|
сут
|
31,51
|
0,15
|
5
|
2,51
|
87
|
3,81
|
120,05
|
4,41
|
153
|
|
18
|
Эксплуатация транспорта в
эксплуатационном бурении
|
ч
|
89,04
|
0,15
|
13
|
2,51
|
246
|
3,81
|
339,24
|
4,41
|
432
|
|
19
|
Эксплуатация бульдозера в
эксплуатационном бурении
|
ч
|
4,6
|
-
|
-
|
-
|
-
|
-
|
-
|
4
|
18
|
|
20
|
Долото гидромонит. 295,3МС
- ГАУ - R116
|
шт
|
296
|
-
|
-
|
-
|
-
|
0,2
|
59
|
-
|
-
|
|
21
|
Долото 215,9СТ - ГН - R13
|
шт
|
412,1
|
-
|
-
|
-
|
-
|
-
|
-
|
0,5
|
206
|
|
22
|
Башмак колонный БК-426
|
шт
|
107,9
|
-
|
-
|
1
|
108
|
|
|
-
|
-
|
|
23
|
Конусное кольцо для
эксплуатационной колонны
|
шт
|
301
|
-
|
-
|
-
|
-
|
1
|
301
|
-
|
-
|
|
24
|
Центратор ЦЦ-2451295-320-1
|
шт
|
13,78
|
-
|
-
|
3
|
41
|
-
|
-
|
-
|
-
|
|
25
|
Башмак колонный БКМ-168
|
шт
|
30,55
|
-
|
-
|
-
|
-
|
-
|
-
|
1
|
60
|
|
26
|
Обратный клапан ЦКОД-168-1;
Фланец Д426 Р/68
|
110,86
|
-
|
-
|
1
|
111
|
-
|
-
|
-
|
-
|
|
27
|
Перевозка вахт
|
сут
|
5,28
|
0,15
|
0,8
|
2,76
|
14
|
3,81
|
20,12
|
4,85
|
26
|
|
28
|
Транспортировка:
|
|
|
|
|
|
|
|
|
|
|
|
29
|
материалов и з/частей на
351 км
|
т
|
6,61
|
0,1
|
0,661
|
2
|
13,2
|
1,7
|
11,2
|
1,3
|
8,6
|
|
30
|
турбобуров на 65 км
|
т
|
19,63
|
-
|
-
|
1,5
|
29,4
|
2,7
|
53,0
|
-
|
-
|
|
31
|
ГСМ на 130 км
|
т
|
16,06
|
-
|
-
|
0,1
|
1,6
|
0,1
|
1,6
|
0,1
|
1,6
|
|
32
|
долот на 16 км
|
т
|
6,36
|
-
|
-
|
-
|
-
|
-
|
-
|
-
|
-
|
|
33
|
оборудование устья на 16 км
|
т
|
6,36
|
-
|
-
|
0,6
|
3,8
|
0,4
|
2
|
-
|
-
|
|
34
|
колец на 16 км
|
т
|
6,36
|
-
|
-
|
-
|
-
|
-
|
-
|
-
|
-
|
|
35
|
Обсадные трубы ст., d =
426х10 мм
|
м
|
55,38
|
20
|
1107
|
|
|
|
|
|
|
|
36
|
Обсадные трубы ст., d =
324х10 мм
|
м
|
43,29
|
|
|
420
|
18181
|
|
|
|
|
|
37
|
Обсадные трубы ст., d =
245х10 мм
|
м
|
32,76
|
|
|
|
|
1300
|
42588
|
|
|
|
38
|
Обсадные трубы ст., d =
168х8,9 мм
|
м
|
11,96
|
|
|
|
|
|
|
2450
|
29302
|
|
39
|
Портландцемент тампонажный
для низких и нормальных температур ПЦТ-I-50
|
Т
|
51,2
|
3,39
|
174
|
27,56
|
1411
|
51,42
|
2633
|
67,09
|
3435
|
|
Итого по затратам,
зависящим от времени без транспорт. вахт
|
руб.
|
|
|
2632,4
|
|
25046,9
|
|
51524,6
|
|
40303
|
|
Всего по затратам,
зависящим от времени без транспортировки вахт
|
руб.
|
125482,3
|
|
Всего с учетом коэффициента
индексации
|
руб.
|
18822195
|
|
Затраты, зависящие от
объема работ
|
|
40
|
ПЦТ-I-100
|
т
|
51,2
|
-
|
-
|
-
|
-
|
-
|
-
|
10,09
|
516
|
|
41
|
Глинопорошок, 1 сорт
|
т
|
45,5
|
-
|
-
|
-
|
-
|
-
|
-
|
10,92
|
497
|
|
42
|
Кальцинированная сода
Na2CO3
|
т
|
102,7
|
-
|
-
|
-
|
-
|
-
|
-
|
0,881
|
90,5
|
|
43
|
Сульфонол-порошок
|
т
|
910
|
0,006
|
5,5
|
0,03
|
27
|
0,084
|
76
|
0,132
|
120
|
|
44
|
Затворение цемента
|
т
|
5,03
|
-
|
-
|
27,56
|
139
|
56,21
|
283
|
88,10
|
443
|
|
45
|
Опрессовка колонны
|
опер.
|
63,43
|
-
|
-
|
1
|
63
|
1
|
63
|
1
|
63
|
|
46
|
Заливка колонны
|
АГР/ОПЕР
|
105,71
|
1
|
106
|
9
|
951
|
6
|
634
|
3
|
317
|
|
47
|
Дополнит. работы над
обсадными трубами
|
труба
|
3,61
|
-
|
-
|
41
|
148
|
105
|
380
|
155
|
560
|
|
48
|
Работа ЦСМ
|
ч
|
30,47
|
0,5
|
15
|
-
|
-
|
-
|
-
|
2
|
61
|
|
49
|
Работа БМ-700
|
АГР/ОПЕР
|
55,37
|
-
|
-
|
1
|
55
|
1
|
55
|
1
|
55
|
|
50
|
Эксплуатация ППУ-1200/100
|
ч
|
10,19
|
-
|
-
|
1
|
10
|
2
|
20
|
3
|
31
|
|
51
|
Пробег ППУ-1200/100
|
км
|
133,59
|
-
|
-
|
1
|
134
|
1
|
134
|
1
|
134
|
|
52
|
Пробег ЦА-320М
|
км
|
119,6
|
1
|
120
|
11
|
1316
|
8
|
957
|
5
|
598
|
|
53
|
Пробег ЦСМ
|
км
|
119,6
|
1
|
120
|
5
|
598
|
3
|
359
|
2
|
239
|
|
54
|
Пробег блока-манифольда
|
км
|
132,6
|
-
|
-
|
1
|
133
|
1
|
133
|
1
|
133
|
|
55
|
Транспортировка обсадных
труб
|
тн
|
12,82
|
4,82
|
62
|
44,73
|
573
|
50,21
|
644
|
52,17
|
669
|
|
56
|
Запас обсадных труб
|
тн
|
25,64
|
0,1
|
3
|
0,89
|
23
|
0,98
|
25
|
1,04
|
27
|
|
57
|
Транспортировка:
|
материалов 4 гр. на 350 км
|
т
|
16,7
|
0,4
|
6
|
0,2
|
3
|
3,4
|
57
|
4,3
|
69
|
|
59
|
материалов 6 гр. на 350 км
|
т
|
17,94
|
-
|
-
|
-
|
-
|
0,1
|
2
|
0,1
|
2
|
|
Итого по затратам, зависящим
от объема работ без транспортировки вахт
|
|
|
|
437,5
|
|
4173
|
|
3822
|
|
4624
|
|
Всего по затратам,
зависящим от объема работ без транспортировки вахт
|
|
13056,5
|
|
Всего по сметному расчету
без транспортировки вахт
|
|
139191,6
|
|
Всего с учетом коэффициента
индексации
|
руб.
|
20878735
|
|
|
|
|
|
|
|
|
|
|
|
|
|
|
|
ЗАКЛЮЧЕНИЕ
Эксплуатационное бурение является самым рациональным способом добычи
углеводородов. Ежегодно в нефтегазодобывающей отрасли бурится свыше 300 тыс.
скважин. Общий объём бурения превышает 20 млн. м/год.
Главной задачей при организации процесса бурения является минимизация
времени и удельной себестоимости его выполнения. Повышение эффективности
геологоразведочных работ связано не только с внедрением результатов
фундаментальных исследований в геологии, научно-техническим прогрессом, но
также и с совершенствованием организации управления и планирования их
производства.
Эффективность решения этих организационно-технических вопросов
оценивается достижением оптимальных значений основных технико-экономических
показателей процесса - скоростей и себестоимости бурения.
В современных условиях производства крупные компании должны на практике
применять наиболее эффективные методы, позволяющие успешно решать вопросы
экономического и социального развития, совершенствования организации, нормирования
и стимулирования труда.
СПИСОК
ЛИТЕРАТУРЫ
1. Калинин
А.Г., Никитин Б.А., Солодкий К.М., Султанов Б.З.. Бурение наклонных и
горизонтальных скважин: Справочник. /Под ред. А.Г. Калинина. - М.: Недра, 1997,
648 с.
2. Булатов
А.И., Проселков Ю.М., Шаманов С.А. Техника и технология бурения нефтяных и
газовых скважин: Учеб. для вузов. - М.: ООО «Недра-Бизнесцентр», 2003, 1003 с.
. Булатов
А.И., Долгов С.В. Спутник буровика: Справ. пособие: В 2 кн. - М.: ООО
«Недра-Бизнесцентр», 2006.
. Ганджумян
Р.А., Калинин А.Г., Никитин Б.А. Инженерные расчеты при бурении глубоких
скважин: Справочное пособие. /Под ред. А.Г. Калинина. - М.: ОАО «Издательство
«Недра», 2000, 489 с.
. Иогансен
К.В. Спутник буровика: Справочник. - М.: Недра, 1990, 303 с.
. Калинин
А.Г., Левицкий А.З., Мессер А.Г., Соловьев Н.В. Практическое руководство по
технологии бурения скважин на жидкие и газообразные полезные ископаемые:
Справочное пособие. /Под ред. А.Г. Калинина. - М.: ООО «Недра-Бизнесцентр»,
2003, 450 с.
. Осипов
П.Ф. Расчет бурильных колонн. Справ. Пособие - Издательство Пермского
технического университета, 2008.