Расчет параметров трансмиссии специальной автотракторной техники
Курсовая
работа
Расчет
параметров трансмиссии специальной автотракторной техники
Оглавление
Аннотация
Задание на выполнение курсовой
работы
Перечень сокращений и условных
обозначений
Введение
. РАСЧЕТ ПАРАМЕТРОВ ТРАНСМИССИИ
СПЕЦИАЛЬНОЙ АВТОМОБИЛЬНОЙ ТЕХНИКИ
.1 Определение
основных размеров фрикционных муфт
Сцепления
.2 Определение значения
передаточного отношения в главной передаче
.3 Определение передаточных чисел
основной коробки передач
. КОНСТРУКЦИЯ И РАСЧЕТ КОЛЕСНЫХ
ТОРМОЗНЫХ МЕХАНИЗМОВ И МЕХАНИЧЕСКОГО ТОРМОЗНОГО ПРИВОДА
.1 Расчет площади фрикционных
накладок колесных тормозных механизмов
.2 Сила трения, необходимая для
удержания автомобиля на уклоне
.3 Расчет приводов непосредственного
действия
.4 Расчет гидравлического привода дисковых
тормозов
.5 Расчет гидравлического привода
колодочных тормозов
.6 Расчет пневматического привода
тормозов
. ИЗМЕРИТЕЛИ ПЛАВНОСТИ ХОДА И
КОЛЕБАНИЯ АВТОМОБИЛЯ
4. РАСЧЕТ ПОКАЗАТЕЛЕЙ УСТОЙЧИВОЧТИ
СПЕЦИАЛЬНОЙ АВТОМОБИЛЬНОЙ ТЕХНИКИ
Заключение
Список литературы
Аннотация
В данной курсовой, работе я отразила методы
расчета параметров трансмиссии специальной автотракторной техники, изучил
методику расчета колесных тормозных механизмов и механического тормозного
привода. Также были рассчитаны: геометрические размеры фрикционного сцепления,
передаточные числа основной коробки передач, площади фрикционных накладок
колесных тормозных механизмов, приводы непосредственного действия
(гидравлические и механические), показатели устойчивости специальной автомобильной
техники.
Задание
на выполнение курсовой работы
Автомобиль: МАЗ - 6422 + полуприцеп
Максимальный крутящий момент
Радиус маховика
тормозной привод устойчивость автомобиль полуприцеп
Перечень
сокращений и условных обозначений
- максимальный
крутящий момент
- расчетный момент
трения муфты сцепления
β -
коэффициент запаса муфты сцепления.cp - радиус приложения
равнодействующей сил трения
i - Число
пар поверхностей трения
Введение
Курсовая работа по дисциплине «Конструкция и
расчет транспортных и технологических машин и оборудования» является
завершающим этапом изучения курса.
Цель работы:
. Ознакомиться с методами расчета параметров
трансмиссии специальной автотракторной техники.
2. Изучить методику расчета колесных
тормозных механизмов и механического тормозного привода.
. Освоить методику измерения плавности
хода и колебания автомобиля.
. Ознакомиться с методикой расчета
показателей устойчивости специальной автомобильной техники.
. Ознакомиться с методами расчета
рулевого механизма специальной автотракторной техники.
1.
РАСЧЕТ ПАРАМЕТРОВ ТРАНСМИССИИ СПЕЦИАЛЬНОЙ
АВТОМОБИЛЬНОЙ ТЕХНИКИ
1.1
Определение геометрических параметров фрикционного сцепления
В процессе решения этой задачи осваивается
методика расчета фрикционных муфт сцепления и определения геометрических
параметров сцепления.
Для этого определяется значения расчетного
момента, передаваемого сцеплением. Изучается влияние конструктивных параметров
сцепления на величину передаваемого крутящего момента.
Последовательность решения задачи:
Задачей расчета фрикционных муфт сцепления
является определение числа и размеров поверхностей трения, потребной для
передачи крутящего момента силы нажатия на трущиеся поверхности, передаточного
числа привода управления и прочих размеров деталей муфты сцепления.
В соответствии с вариантом, выданным
преподавателем студенты знакомятся с общей конструкцией фрикционного сцепления,
используемого на специальной автотракторной технике, его назначением и
техническими параметрами. На основании данных из справочной литературы
определяется модель двигателя, установленная на САТТО, что определяет расчетные
значения передаваемого сцеплением крутящего момента.
Размеры муфты сцепления определяются исходя из
возможности передачи ею крутящего момента, несколько превышающего момент
двигателя. Расчет по увеличенному моменту необходим для обеспечения надежной
передачи момента двигателя на трансмиссию даже в случае замасливания дисков,
небольшого износа поверхностей трения или некоторой потери упругости нажимных
пружин.
Расчетный момент трения муфты сцепления
определяется по формуле:
Мр = β ∙
Me
где коэффициент запаса муфты
сцепления β=1,5
1120=1680 (Нм)
При выборе численного значения коэффициента
запаса β руководствуются
следующими соображениями. Небольшой коэффициент запаса не может гарантировать
надежной передачи крутящего момента. В случае слишком большого коэффициента
запаса муфта сцепления перестает выполнять роль предохранительного устройства,
предотвращающего перегрузку трансмиссии при резком изменении режима работы.
Кроме того, при повышении коэффициента запаса β требуется
большая сила нажатия на диски, увеличение числа или размеров поверхностей
трения. Первое влечет за собой увеличение силы, необходимой для управления
муфтой сцепления, а второе - увеличение металлоемкости конструкции.
Далее определяется значение момента трения муфты
сцепления, который может быть передан рассчитываемой муфтой:
Мсц
= 2 π
(Rcp)2b μ
q i
Радиус приложения равнодействующей сил трения
определяется по следующей формуле:
где R2 - наружный радиус
поверхности трения, м;
R1 -
внутренний радиус поверхности трения, м.
Ширина трущегося элемента определяется по
формуле:
b = R2 - R1 = 0,2-0,1=0,1
(м)
В свою очередь наружный радиус поверхности
трения R2 ограничивается размерами маховика и может быть
определен из соотношения:
R2 = (0,8 .... 0,85) Rмахов
Внутренний радиус поверхности трения R1 определяется
конструктивными соображениями ведомого диска сцепления и связывается следующим
соотношением:
R1 = (0,5 .... 0,7) R2 ,
i = m + n - 1 , i=4+1-1=4
т.к. число поверхностей трения 4 - сцепление двухдисковое.
После определения величины момента, который
может быть передан рассчитываемым сцеплением, проводится сравнение расчетного
момента трения муфты сцепления с моментом, который может быть передан
сцеплением с рассчитываемыми геометрическими параметрами.
1.2
Определение значения передаточного отношения в главной передаче
Определение передаточного числа главной передачи
(ГП) автомобиля производится из условий обеспечения максимальной заданной
скорости движения автомобиля на высшей передаче.
Выбираем передаточное число коробки передач на
высшей передаче. В большинстве случаев высшей является прямая передача (т.е. iкв
= 1,0). У грузовых автомобилей (особенно дизельных) иногда высшая передача
может иметь передаточное число меньше единицы (ускоряющая передача).
Передаточное число высшей ступени основной КП для автомобиля МАЗ-6422 будет iкв
= 0,7.
Производим расчет передаточного числа главной
передачи по формуле:
nv - максимальное
число оборотов двигателя;
nv =
2100 об/мин
rk
- радиус качения колес автомобиля,
rk =
0.45 м.
iкв -
передаточное число высшей ступени основной коробки передач;
iкв = 0,7дв -
передаточное число высшей ступени дополнительной коробки передач iдв
=1
Vmаx -
максимальная скорость автомобиля, Vmаx = 85 км/час.
1.3
Определение передаточных чисел основной коробки передач
Расчет передаточного числа первой ступени.
Передаточное число первой ступени коробки
передач ( iк1 ) определяется из условий преодоления заданного
коэффициента сопротивления дороги (ψmax)
и обеспеченности сцепления ведущих колес с асфальтобетонной дорогой в хорошем
состоянии (φx =0,7…0,8).
Указанные условия соответствуют следующему диапазону передаточных отношений первой
ступени КП:
Ga
- полный вес автомобиля,
Ga
= 234459 Н;
Memax -
максимальный крутящий момент двигателя,
Memax = 1120
н*м;
ηтр
- коэффициент полезного действия трансмиссии ηтр
= 0,94
ψmax
- коэффициента
сопротивления дороги
ψmax
= 0,5
Выбор числа передач.
Количество передач определяется диапазоном
передаточных чисел (ДКП), т.е. отношением передаточного числа первой ступени к
передаточному числу высшей ступени, обеспечивающим необходимое соотношение
удельных сил на низшей и высшей передачах:
При диапазоне передаточных чисел, находящихся в
интервале 6,8 < Дкп < 8,5 применяется пятиступенчатая
коробка передач.
При этом ориентировочное значение iдн
определяется следующим образом:
iдн = 2 iдв
iдн = 2
1=2
После этого определяется уточненное значение
передаточного числа первой передачи основной коробки передач по формуле:
Выбор передаточных чисел промежуточных передач.
Расчет передаточного числа второй и последующих
ступеней производим по формуле:
Передаточное число второй ступени КП:
Передаточное число третьей ступени КП:
Передаточное число четвертой ступени КП:
Передаточное число пятой ступени КП:
2.
КОНСТРУКЦИЯ И РАСЧЕТ КОЛЕСНЫХ ТОРМОЗНЫХ МЕХАНИЗМОВ И МЕХАНИЧЕСКОГО ТОРМОЗНОГО
ПРИВОДА
2.1
Расчет площади фрикционных накладок колесных тормозных механизмов
Рис. 1. Силы, действующие на тормозную колодку
Рис. 2. Конструктивные схемы различных типов
колодочных тормозных механизмов.
2.2.
Сила трения, необходимая для удержания автомобиля на уклоне
Определим силу трения, необходимую для удержания
автомобиля на уклоне:
;
(
=
)
вес автомобиля, н.
а- угол
уклона, а=200
Сила трения, в одном тормозном механизме.
Сила трения, которую необходимо создать в одном
тормозном механизме, будет равна силе трения, деленной на 6:
Сила
трения на одной тормозной колодке.
Сила трения, которую необходимо создать на одной
тормозной колодке, равна:
S - площадь колодки; P - допустимое удельное
давление на единицу площади колодки в МПа; P = 0,1…0,2 МПа = 0,1…0,2
;
S =
;
Где:
м.
Ширина колодки b для различных типов автомобилей
колеблется от 4 до 10 см. =10 см=0,1 м.
Отсюда, длина колодки:
Исходя из предположения о том, что длина
окружности колодки
:
Можно рассчитать радиус колодки r
где с-толщина фрикционной накладки.
- коэффициент
трения колодки о тормозной барабан.
Разжимная сила для активной колодки
Разжимная сила для пассивной колодки:
Тормозные моменты на колодках:
2.3
Расчет приводов непосредственного действия
Приводы управления служат для приведения в
действие механизмов трансмиссии трактора: механизмов поворота, тормозов, муфт
сцепления и т. п. Помимо общих, предъявляемых ко всем механизмам требований,
приводы управления должны находиться в постоянной готовности к работе и
полностью воспроизводить действия водителя при управлении механизмом (обладать
следящим свойством).
В зависимости от источников энергии,
используемых для управления автомобилем и его механизмами, приводы можно
разделить на две основные группы:
1 приводы
непосредственного действия - вся работа по управлению механизмами производиться
за счет мускульной энергии водителя;
2 приводы
с усилителями (сервомеханизмами) - для управления автомобилем частично или
полностью используются специальные источники энергии.
При проектировании автомобиля и выборе того или
иного типа привода следует исходить из физических возможностей водителя,
удобства работы и уменьшения его утомляемости.
В каждом отдельном случае следует учитывать
частоту операций управления, что зависит от узла, для которого предназначен
привод, машин, с которыми работает автомобиль, а также условий эксплуатации
автомобильного агрегата. Приводы непосредственного действия:
По конструкции в зависимости от способа передачи
энергии непосредственные приводы могут быть разделены на две группы:
1 механические
приводы - передача энергии от педали или рычага управления осуществляется
системой тяг, рычагов или кулачков;
2 гидравлические
приводы - передача энергии осуществляется жидкостью через систему цилиндров и
поршней.
Механические приводы.
Рис. 3. Схема механического привода.
Схема простейшего механического привода показана
на рис. 3 В зависимости от удаленности узла от сиденья водителя и передаточного
числа привода последний, может иметь различную длину тяг, размеры и количество
рычагов. Передаточное число привода находятся из соотношения плеч или сил ( при
КПД, равном единице ):
где Q - сила, передаваемая управляемому
механизму;n - cила, прикладываемая к педали управления.=54,6 см. b=4
см.=59,7 см. d=7,5 см.
К положительным качествам механического привода
относятся простота конструкции и технологии изготовления, малая стоимость и
безотказность в работе. Кроме того, для приведения в действие этого привода, не
требуется ни каких операций. Благодаря указанным положительным качествам
механические приводы получили широкое распространение на автомобилях. Детали
привода рассчитывают по силам, приложенным к педали или рычагу управления.
Гидравлические приводы.
У гидравлического привода непосредственного
действия см. рис. 4. Педаль управления действует на шток, перемещающий поршень
цилиндра 1. Жидкость, выталкиваемая из цилиндра, передвигает поршни в рабочих
(силовых) цилиндрах 2.
Рис. 4. Схема гидравлического привода.
Давление в системе, созданное поршнем силового
цилиндра,
D- диаметр силового цилиндра (см)=36 см. b=9 см.
D= 6 см.
Положительными качествами этого привода
являются:
1) простота конструкции и высокий КПД ( @
0,9);
2) точное распределение сил по механизмам (
при управлении несколькими механизмами);
) постоянная готовность привода к
действию;
) удобство компоновки привода при
значительной удаленности узла от сиденья тракториста.
Недостатки этих приводов следующие:
1) более сложный уход по сравнению с
механическим приводом;
2) повреждение маслопроводов выводит из
строя;
) возможность нарушения работы привода
при низких температурах вследствие загустевания и даже замерзания рабочей
жидкости.
При расчете, размеры гидравлических цилиндров
определяют по потребным для управления узлом силе и ходу рычага.
Объем жидкости V , который должен быть вытеснен
из силового цилиндра при рабочем ходе:
Где D - диаметр силового цилиндра, см;c-
ход поршня силового цилиндра, см;c= 0,8
Расчет приводов непосредственного действия
начинается с определения силы, передаваемой управляемому механизму. Для привода
выключения сцепления сила, передаваемая управляемому механизму, определяется
силой сжатия дисков.
Связь между силой на выжимном подшипнике,
которую необходимо приложить для выключения сцепления Рв, и силой Q,
сжимающей диски, в общем случае определяется уравнением:
Где k - передаточное число рычажного механизма;вык
- суммарная сила нажимных пружин при выключенной муфте сцепления, Н.
В свою очередь, сила Qвык определяется
на основании положения о том, что для сжатия нажимных пружин, которое
происходит при выключении сцепления, требуется усилие на 20%, превышающее силу
Q, сжимающую диски, т.е.
Сила Q, сжимающая диски, определяется по
следующей формуле:
где Me - максимальный крутящий момент
двигателя, Нм;
b - коэффициент запаса муфты сцепления;cp
- радиус приложения равнодействующей сил трения, м;
m - коэффициент трения; i - число пар
поверхностей трения.
После этого
производится повторный расчет объема жидкости, который должен быть вытеснен из
главного цилиндра при рабочем ходе, по формуле:
= 4 см
S=9.7 см
После этого проводится сравнение VD и
Vd . При этом рассматриваются следующие варианты:
1. Если VD / Vd > 1, то
необходимо провести перерасчет диаметров рабочих цилиндров с увеличением
геометрических параметров.
2. VD / Vd < 1,
так же требуется перерасчет диаметров рабочих цилиндров в сторону уменьшения
геометрических параметров.
. Если VD / Vd =1,
то расчет принимается и считается законченным.
2.4
Расчет гидравлического привода дисковых тормозов
Расчет начинается с определения давления в
системе, созданного поршнем главного цилиндра, по следующей формуле:
где Рп - сила, прикладывания к педали
управления Н;- диаметр главного цилиндра, м.= 0,08 м.
a =
26 см. b =2 см.
.
Затем определяют объем жидкости , который должен
быть вытеснен из главного цилиндра при рабочем ходе, по формуле:
гдеD - диаметр главного цилиндра, см;г-
ход поршня главного цилиндра, см;г = 11 см.
После этого находят силу, передаваемую
управляемому механизму. Для дисковых тормозов такой силой является сила сжатия
дисков. Она определяется по следующей формуле:
где Me - максимальный крутящий момент
двигателя, Нм;
b - коэффициент запаса муфты сцепления.cp
- радиус приложения равнодействующей сил трения, м;
m - коэффициент трения (m
= 0.15….0,18); i - число пар поверхностей трения (i = 2). Радиус
приложения равнодействующей сил трения определяется по следующей формуле:
где R2 - наружный радиус поверхности
трения, м;1 - внутренний радиус поверхности трения, м.
Сила сжатия дисков:
Тогда, сила
на
одном диске равна:
Далее находят значения диаметров рабочих
цилиндров по формуле:
После этого производится повторный расчет объема
жидкости, который должен быть вытеснен из главного цилиндра при рабочем ходе,
по формуле:
d1 S1 d2 S2
- диаметры и ходы поршней соответствующих рабочих цилиндров, см; h0
-
коэффициент, учитывающий увеличение объема системы при работе (h0
= 1,1).
… = 11 см.
… = 2 см.
После этого проводится сравнение VD и
Vd . При этом рассматриваются следующие варианты:
. Если VD / Vd > 1, то
необходимо провести перерасчет диаметров рабочих цилиндров с увеличением
геометрических параметров.
. Если VD / Vd < 1, так
же требуется перерасчет диаметров рабочих цилиндров в сторону уменьшения
геометрических параметров.
. Если VD / Vd =1, то
расчет принимается и считается законченным.
- Расчет
принимается и считается законченным.
2.5
Расчет гидравлического привода колодочных тормозов
Аналогичен расчету гидравлического привода
дисковых тормозов. Отличие заключается только в том, что силой передаваемой
управляющему механизму является сила реакции тормозного барабана на колодки Q и
ее значение определяется по следующей формуле:
где Мтколод - полный
момент тормоза, Нм;
m - коэффициент трения (m=
0,2…0,35);т - радиус барабана, м.
Определяем тормозную силу на колесах:
где
-
коэффициент сцепления шины с дорогой;- количество осей автомобиля.
Вращающий момент на колесах:
Полный тормозной момент:
где
-
радиус тормозного барабана;
- радиус качения
колеса.
Сила реакции тормозного барабана на колодки:
где
-
коэффициент трения колодки о тормозной барабан.
Сила реакции на одной колодке:
Давление, создаваемое в гидросистеме:
=
7 см.
a = 22 см.= 2
см.
где
- передаточное
число рычажного механизама;
- усилие,
прилагаемое к педали (
Объем, вытесненный
жидкости, вытесненной из главного цилиндра в гидросистему равен:
Ход главного цилиндра
Диаметры рабочих цилиндров:
Объем жидкости, поступающий в один рабочий цилиндр
при рабочем ходе:
… = 6,1 см.
… = 2 см.
После этого проводится сравнение VD и
Vd . При этом рассматриваются следующие варианты:
Расчет
принимается и считается законченным.
2.6
Расчет пневматического привода тормозов
Разновидности привода и принципиальные схемы.
Пневматический привод применяется на автомобилях и автомобильных поездах
средней, большой и особо большой грузоподъемности. Благодаря использованию
энергии сжатого воздуха этот привод позволяет существенно облегчить труд
водителя.
К другим преимуществам пневматического привода
относятся:
точность слежения, обеспечивающего
пропорциональность интенсивности торможения (замедления) величине усилия,
приложенного к тормозной педали;
- простота разводки магистралей к прицепным
звеньям;
- более высокая, чем у гидравлического привода,
надежность действия.
Однако по сравнению с гидравлическим
пневматический привод конструктивно сложнее и дороже, обладает меньшим (в 10-15
раз) быстродействием, имеет больший вес и габариты. В зависимости от принципа
взаимосвязи с прицепными звеньями пневматический привод может быть одно или
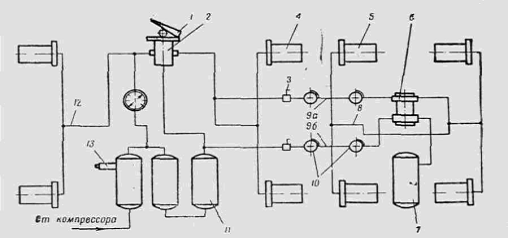
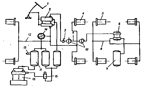
двухпроводным (рис. 4 и 5).
Рис. 5. Схема однопроводного пневматического
привода.
Рис. 6. Схема двухпроводного пневматического
привода. 1 - тормозная педаль (рычаг); 2 - тормозной кран; 3 - разобщительные
краны; 4, 5 - рабочие аппараты; 6 - воздухораспределитель; 7, 11 - ресиверы; 8,
9, 12 - трубопроводы; 10 - соединительные головки; 13 - предохранительный
клапан; 14 - манометр; 15 - регулятор давления; 16 - компрессор
Расчет тормозного крана
В основу расчета положена конструкция тормозного
крана, которая показана на рис. 6. Схема этого крана является наиболее общей,
поскольку охватывает все принудительные особенности существующих тормозных
кранов. Схемы других кранов являются частным случаем этой общей схемы и для
расчета особых трудностей не представляют.
Рис.7. Двухпроводный тормозной кран.
При нажатии тормозной педали к приводной тяге 35
крана приложено усилие Т, равное: Т = Q in , где Q - усилие на
тормозной педали; in - передаточное число рычажной системы от педали
к тяге.
R = T (1+
);
Н = Т
.
Усилие L в вильчатом соединении рычагов
32 и 34 составит
L = R - Т = Т
Соотношение между силой R , воздействующей на
уравновешивающую пружину 20 и механизм слежения верхней секции, и силой Н,
вызывающей срабатывание нижней секции, будет:
.
Как видно, за счет плеч рычагов можно подобрать
необходимое соотношение между силами Н и R. В свою очередь силы Н
и R связаны с величиной давления сжатого воздуха в полостях А и В
и с конструктивными характеристиками механизмов слежения.
Расчет рабочих аппаратов
Рабочие аппараты служат для преобразования
энергии сжатого воздуха в механическую работу разжимного устройства колесного
тормоза. Практическое распространение получили рабочие аппараты двух типов:
тормозные камеры и тормозные цилиндры.
Рис. 8. Конструкция тормозной камеры
Типичная конструкция тормозной камеры показана
на рис. 7. Силовой элемент камеры - резиновая диафрагма 1 - защемлен по
наружному контуру между крышкой 2 и корпусом 8 с помощью болтов или хомута 6 и
9. Центральной частью диафрагма опирается на тарелку 3 штока 4, шарнирно
связанного с рычагом разжимного устройства тормозного механизма. Тарелка 3
нагружена возвратной пружиной 5. Болтами 7 тормозная камера крепится к
кронштейну балки моста.
Полость А гибким шлангом и трубопроводом
соединяется с поддиафрагменным пространством тормозного крана тягача или воздухораспределителя
прицепа. Полость В отверстиями С постоянно сообщена с атмосферой. При
поступлении сжатого воздуха в полость А диафрагма 1 прогибается и через шток 4
воздействует на разжимное устройство. При выпуске воздуха из полости А в
атмосферу пружина 5 возвращает тарелку 3 и диафрагму 1 в исходное положение.
Количество тормозных камер определяется числом тормозных колес автомобиля.
Крепление тормозной камеры на балке моста и связь ее с разжимным устройством
тормозного механизма показаны на рис. 8.
Диафрагмы тормозных камер выполняются
формованием из резины с несколькими (двумя - четырьмя) слоями кордной ткани,
придающей диафрагме достаточную прочность.
Рис. 9. Механизм привода тормозной камеры
Корпуса и крышки штампуются из малоуглеродистых
сталей, реже отливаются из силумина. Внутренняя поверхность стальных камер
покрывается масловодостойкой и противокоррозийной краской. Размеры тормозных
камер нормированы. Основным размером тормозных камер является размер D диафрагмы.
Диафрагменные тормозные камеры просты по
конструкции, обладают высоким к.п.д., герметичны. Их главным недостатком
является непостоянство усилия на штоке от величины его хода, при этом с
увеличением хода, например, из-за износа тормозного механизма усилие на штоке
резко падает, а диафрагма перегружается. Это объясняется особенностями работы
диафрагмы: часть воспринимаемого ею давления передается на тарелку штока, часть
расходуется на деформацию материала диафрагмы и на деформацию корпуса из-за
прилегания диафрагмы к стенкам камеры (сокращение ее площади).
С увеличением хода штока вторая часть все более
возрастает. При больших потребных ходах штока прогиба диафрагмы может вообще не
хватить, тогда усилие на штоке упадет до нуля. Поэтому ходы штоков S не могут
быть больше некоторой заранее заданной величины (для выполненных конструкций S
= 20÷40 мм).
При установке в качестве рабочих аппаратов
тормозных камер требуются регулярные эксплуатационные регулировки по
восстановлению нормального прогиба диафрагм. Кроме того, следует стремиться к
тому, чтобы ходы штоков левых и правых тормозных колес были обязательно
одинаковы, в противном случае неизбежны заносы из-за различий в величинах
тормозных сил.
При конструировании тормозных камер
приходится преодолевать значительные трудности. Для повышения активной площади
диафрагмы Fд =
( R2
+ Rr + r2) при заданном R (см. рис. 8) целесообразно стремиться к
увеличению площади тарелки r и сокращению ширины гибкого пояса. Но с
увеличением r резко уменьшаются прогиб диафрагмы и возможные ходы штока. Для
исправно работающих диафрагм
не более 0,8.
3.
ИЗМЕРИТЕЛИ ПЛАВНОСТИ ХОДА И КОЛЕБАНИЯ АВТОМОБИЛЯ
Рассмотрим измерители плавности хода на примере
колебания подрессоренных масс автомобиля как наиболее характерного типа
подвижного состава.
К числу основных измерителей плавности хода
автомобиля
относятся:
. Частота ω
собственных колебаний подрессоренных масс, рад. с-1
где τ - период
колебаний, т.е. время в течение которого подрессоренные массы совершают полное
колебательное движение, С
При проведении расчетов пользуются также
технической частотой колебаний подрессоренных масс в минуту:
Рис. 10. Схема колебательной системы тела с
одной степенью свободы
Частоты ω
и nт могут быть выражены с помощью конструктивных параметров -
статического прогиба подвески fст и жесткости рессор С:
,
где
,
а
-
масса колеблющегося тела;
- ускорение
свободного падения;
- статическая
нагрузка на рессору.
С учетом этих обозначений будем иметь:
fст = (0,08…1,2)
Следовательно, для
получим:
где
- ускорение
свободного падения.
Из этого следует, что чем больше статический
прогиб подвески
, тем меньше
частота собственных колебаний подрессоренных масс, тем выше плавность
автомобиля.
Человек хорошо воспринимает частоту колебаний,
испытываемую при ходьбе, которая составляет 1,0...1,5 Гц.
. Амплитуда вертикальных колебаний Z наибольшее
отклонение (перемещение) подрессоренных масс от положения равновесия.
. Ускорение колебаний z - вторая производная
перемещения подрессоренных масс по времени, м/с2.
Согласно ГОСТ плавность хода автомобиля
оценивается величиной среднеквадратических значений виброускорений (м/с2)
подрессоренных масс в диапазоне частот 0,7...22.4 Гц.
Для грузовых автомобилей вертикальные ускорения
на сиденье водителя при заданных предельно допустимых скоростях движения по
цементобетонной дороге ( при среднеквадратическом значении неровностей 0,6 см)
не должны превышать 1,3 м/с2, а для булыжной дороги с выбоинами
(среднеквадратическое значение неровностей 2,9 см) должны быть не более 2,7 м/с2.
Максимальные ускорения при испытаниях автомобиля
на плавность хода определяются в тех же характерных местах, что и
среднеквадратические величины ускорений при частичном диапазоне от 0 до 22,5
Гц.
. Критическая скорость движения автомобиля νк,
при которой еще не наступает ударов в ограничители хода подвески.
На плавность хода, кроме перечисленных
показателей, влияет
(особенно при эксплуатации автомобилей на
дорогах с неровной поверхностью) удельный запас потенциальной энергии Но
и коэффициент динамичности mq подвески.
Величина
,
где А - запас потенциальной энергии подвески при максимальном её ходе fmax.
Рис. 11. Характеристика и жесткость подвески
автомобиля (подвеска с линейной характеристикой).
Для грузовых автомобилей желательно иметь
.
Чем больше величина
, тем выше
максимально допустимая скорость автомобиля для заданных высот дорожных
неровностей.
Коэффициент динамичности подвески mq
представляет отношение максимального fmax. к статическому fст
ходу подвески, т.е.
Для грузовых автомобилей величина
=
2,0...2,2.
При решении дифференциальных уравнений,
описывающих колебания автомобиля, необходимо знать приведенную жесткость
подвески и шины, величину которой можно определить через суммарный прогиб
упругих элементов
Рис.12. Схема для определения приведенной
жесткости подвески
, где
и
-
прогибы рессоры и шины.
Выразив указанные прогибы через отношение
статической нагрузки Gст к жесткостям рессоры Ср и шины Сш
, получим зависимость для определения приведенной жесткости
Жесткость подвески грузовых автомобилей в
среднем составляет 50...60 кН/м, а шин - 400...450 кН/м.
При проезде колесами автомобиля дорожной
неровности его подрессоренные массы совершают колебания, которые затухают
медленно. С целью более быстрого гашения колебаний автомобиля применяют
амортизаторы. Многообразие конструктивных схем и применяемых видов упругих
элементов подвески (спиральные пружины, листовые рессоры, торсионы),
устанавливаемых на различных расстояниях от продольной оси автомобиля, велико и
имеют различную жесткость. Поэтому для упрощения составления уравнений,
описывающих колебания автомобиля, жесткость рессор приводят к оси колеса, т.е.
считают что они опираются на оси колес.
Рис. 13. Схема действительной приведенной
подвески
=50…60 кН/м
Приведенную жесткость С принимают для расчета
показателей плавности хода автомобиля.
4.
РАСЧЕТ ПОКАЗАТЕЛЕЙ УСТОЙЧИВОЧТИ СПЕЦИАЛЬНОЙ АВТОМОБИЛЬНОЙ ТЕХНИКИ
Машина, совершающая поворот по радиусу Rпов
подвергается воздействию центробежной силы, которая может вызвать опрокидывание
или занос.
Рис 14. Схема сил, действующих на автомобиль при
движении в повороте.
Максимальная (критическая) скорость движения
автомобиля на повороте, при которой начнется опрокидывание:
где Vкр - критическая скорость машины
на опрокидывание, м/сек;пов - радиус поворота, м; пов=
60М.- величина колеи автомобиля, м;
В= 1,79 м.ц - высота расположения
центра тяжести машины, м;ц= 1,99 м.- ускорение свободного падения,
м/сек2.
Значение радиуса поворота и высоты расположения
центра тяжести для учебных целей определяется на основании данных таблицы 9.1.
Критическая скорость на боковое скольжение при
повороте автомобиля по кривой радиуса Rпов определяется по
формуле:
где φa
-коэффициент
сцепления колес с дорогой (принимается из таблицы 1).
Определение показателей устойчивости специальной
автомобильной техники на продольной плоскости начинается с изучения схемы
действия сил на автомобиль, находящийся на продольном уклоне.
Угол подъема a, при котором начнется
опрокидывание автомобильной техники вокруг осей, проходящих через точки опор
задних колес (для рассматриваемого случая), определяется по формуле:
где b - расстояние от центра тяжести машины до
плоскости, проведенной через геометрическую ось задних колес, м;
b= 0,49
4,3=2,1 м.
Значение расстояния от центра тяжести машины до
плоскости, проведенной через геометрическую ось задних колес определяется на основании
данных таблицы 9.1.
Рис. 15. Схема сил, действующих на автомобильную
технику, находящуюся на продольном уклоне.
Как правило, до начала опрокидывания машины на
продольном уклоне начинается ее сползание или пробуксовывание ведущих колес.
При этом угол α, при котором
начинается сползание неполноприводной колесной техники, определяется из
соотношения:
где a - расстояние от центра тяжести машины до
плоскости проходящей через геометрическую ось передних колес, м.
a = L- b
а = 4,3-2,1=2,2 м.
Для полноприводной машины продольное сползание
начнется при
определяемом из
соотношения:
tg a = φa
Заключение
В данной курсовой работе выполнен расчет
автомобиля МАЗ - 6422.
Мной были рассчитаны: параметры трансмиссии
специальной автотракторной техники, колесные тормозные механизмы и механические
тормозные приводы. Освоены методики: измерения плавности хода и колебания
автомобиля и расчета показателей устойчивости специальной автомобильной
техники. Также были рассчитаны: геометрические размеры фрикционного сцепления,
передаточные числа основной коробки передач, площади фрикционных накладок
колесных тормозных механизмов, приводы непосредственного действия
(гидравлические и механические), показатели устойчивости специальной
автомобильной техники.
Список
используемой литературы
1) Бухаленко Е.И., Бухаленко В.Е.
Оборудование и инструмент для ремонта скважин. - М.: Недра, 1991.- 336с.
) Данилов О.Ф. Автомобильные
подъемники, насосные, смесительные и исследовательские агрегаты при
строительстве, эксплуатации и ремонте скважин; Уч.пособие. Тюмень, 1996.-258с.
) Данилов О.Ф. Автомобильные
цистерны, агрегаты для механизации работ при строительстве, эксплуатации и
ремонте скважин; Уч.пособие. Тюмень, 1996.-228с.
) Краткий автомобильный справочник. -
М.: Транспорт, 1994.
) Копотилов В.И. Тяговый расчет
автомобиля. Учебное пособие. Тюмень, ТюмИИ; 1980.- 49 с.
) Захаров Н.С., Асеев С.А..
Методические указания по выполнению дипломных проектов для студентов
специальности 23.01.00 "Эксплуатация и обслуживание транспортных и
технологических машин и оборудования (нефтегазодобыча)» для дневной и заочной
форм обучения. Тюмень, ТюмГНГУ; 2001.- 30 с.
) Барский И.Б. Конструирование и
расчет тракторов.- М.: Машиностроение, 1980.-355с.