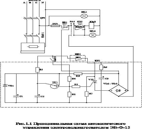
Принципиальная схема автоматического управления электроводонагревателем ЭВ-Ф-15
Введение
Целью курсовой работы является закрепление и
углубление теоретических знаний по отдельным разделам курса, формирование
умений и навыков в области построения математических моделей автоматических
систем.
Все более широкое внедрение САУ в различных
отраслях народного хозяйства, усложнение принципов построения этих систем,
реализуемых в последнее время на элементах цифровой техники и микропроцессорах,
требует формирования устойчивых навыков «системного» и «машинного» мышления, на
что и нацелена данная курсовая работа. Полученные в ходе выполнения курсовой
работы знания, умения и навыки должны явиться подспорьем при выполнении
курсового проекта.
.
Принципиальная схема автоматического управления электроводонагревателем
ЭВ-Ф-15, и её описание
Все потребители тепловой энергии можно разделить
на производственные и коммунально-бытовые. Коммунально-бытовые потребители
используют тепловую энергию для отопления и горячего водоснабжения жилых и
общественных зданий, приготовления пищи и других бытовых нужд.
Электротермическое оборудование, электрические
печи, электронагревательные элементы и приборы вместе с источниками питания
коммутационной и регулирующей аппаратурой образуют электротермическую
установку. Оборудование хорошо и легко автоматизируется и обеспечивает высокое
качество технологических процессов, часто недостижимое при других видах
нагрева. По сравнению с огневыми установками при эксплуатации
электротермического оборудования уменьшается пожароопасность, улучшаются
условия гигиены и санитарии, снижается загрязнение окружающей среды.
Оборудование отличается простотой устройства, технического обслуживания и
ремонта, небольшими габаритами и малой металлоемкостью, предъявляет невысокие
требования к строительным конструкциям. С точки зрения предельной мощности и
рабочей температуры оно является универсальным.
КПД электротермического оборудования по
сравнению с устройствами, использующими другие источники теплоты, более высокий
(70…90%). Получение электроэнергии из топлива и обратно ее преобразование в
теплоту происходит с общим КПД около 30%. По сравнению с топливными установками
электрические водонагреватели и парогенераторы позволяют снизить единичную
мощность, повысить коэффициент использования и уровень автоматизации
теплогенераторов, более точно поддерживать температуру и получить большой
технологический эффект, снизить затраты на обслуживание, уменьшить длину
тепловых сетей. При этом коэффициент полезного исполнения первичных
энергоресурсов для огневых и электрических теплогенерируюших установок примерно
одинаков и равен 0,23…0,30.
Темой данной курсовой работы является
автоматизация электроводонагревателя ЭВ-Ф-15. Главная задача этого процесса -
обеспечение четкого выполнение операций по курсу «контроль за работой и защитой
от аварийных режимов».
.1 Работа реле-регулятора температуры
Реле-регулятор температуры предназначен для
двухпозиционного регулирования температуры газообразных и жидких сред и может
использоваться с механизмами любого типа.
Принципиальная схема показана на рис.1.1,
рис.1.2. Датчик температуры - термистор R3, включенный в плечо моста,
образованного резисторами R1, R4, R2, R5, R6, R7, R8, R9. Требуемое значение
температуры задается с помощью переменного резистора R8. Мостовая схема
включена в цепь обмотки обратной связи блокинг-генератор, выполнен на
транзисторе V1. Когда температура, измеряемая термистором R3 ниже заданной,
мостовая схема разбалансирована и обеспечивает устойчивый колебательный режим
работы блокинг-генератора.
С выходной обмотки блокинг-генератора сигнал
поступает на триггер, выполненный на транзисторах VТ2 - VТ3. Конденсатор С2 в
цепи коллектора транзистора VТ2 обеспечивает сглаживание колебаний и
поддерживает напряжение постоянного уровня на базе транзистора VТ3, в
результате чего транзистор V3 находится в открытом состоянии. Коллекторный ток
транзистора V3 создает на резисторе R18 падение напряжения, которое приложено к
управляющему электроду тиристора V5 и управляет включением тиристора. Тиристор
VD5 включен в диагональ диодного моста (VD6 - VD9), последовательно с которым
включена нагрузка. Следовательно, при понижении температуры в помещении по
сравнению заданной нагрузка включается. При повышении температуры в помещении
входная мостовая схема расбалансируется в противоположном направлении и фаза
входного напряжения мостовой схемы становится противоположной. Сигнал в
выходной обмотке И3 - К3 генератора отсутствует, триггер на транзисторах V2 -
V3 переключается на транзистор V3, он закрывается. Отсутствие падения
напряжения на резисторе R18 приводит к запиранию тиристора VD5 и отключению
нагрузки.
Принцип работы всей системы автоматики
управления электроводонагревателем ЭВ-Ф-15
Рис. 1. принципиальная схема автоматического
управления электроводонагревателем ЭВ-Ф-15
.2 Работа устройства встроенной температурной
защиты
В схеме управления водонагревателем устройство
встроенной температурной защиты с терморезисторами предназначено для отключения
водонагревателя при условиях ненормальной работы, а точнее вскипании воды в
водонагревателе, при которой образуются воздушные пробки, мешающие нормальной
циркуляции воды и перегреву элементов, которые могут выйти из строя. На рис.1.1
показана принципиальная схема такого устройства, состоящая из блока питания
(понижающий трансформатор Т1, диодный мост VD1 - VD4, стабилитрон VD5 с
нагрузкой R1),двух параллельно включенных терморезисторах ММТ-1 (Rт),
встроенных внутри водонагревателя и включенных последовательно с туннельными
диодом VD6, транзисторных усилительных каскадов (транзисторов VТ10, VТ11, VТ12)
и реле защиты К1.
В схеме использован принцип релейного эффекта
туннельного диода при его последовательном соединении и с переменным
сопротивлением (в данном случае сопротивлением терморезисторв). При релейном
эффекте на туннельном диоде скачкообразно увеличивается напряжение. Этот скачок
напряжения через диод VD7 подается на базу транзистора VТ10, который при
нормальной работе закрыт, транзисторы VТ11 - VТ12 открыты, реле К1 включено.
Скачек напряжения открывает транзистор VT10, вследствие чего закрываются VT11 и
VT12, реле К1 обесточивается и, отключает магнитный пускатель. Применяемый
туннельный диод типа АИ-101Б совместно с двумя параллельно включенными
терморезисторами ММТ-1, сопротивление которых при 20оС равно 13 кОм,
дает релейный эффект при температурах 70...110оС (в зависимости от
сопротивления регулировочного потенциометра R1).
.3 Работа реле времени
Реле времени предназначено для задержки на
включение и отключение водонагревателя. Служит для более устойчивой работы
системы и защиты контактов магнитного пускателя от частоты включений. При
замыкании выключателя QF1 в автоматическом режиме реле времени КТ1 через
15...45 секунд выдает сигнал на включение электронагревателя, при этом
загорается сигнальная лампа HL2.
.4 Автоматический режим работы
Режим работы (ручной или автоматический)
устанавливается переключателем SA1. Основной режим автоматический. Работа в
ручном режиме допускается лишь при выходе из строя системы автоматики
поддержания температуры. Установив переключатель SA1 в работу в автоматическом
режиме, замыкаем выключатель QF1, при этом питание начинает поступать в схему
автоматического управления. Загорается сигнальная лампа HL2, которая показывает
режим работы. Сопротивлением R2 устанавливаем температуру воды, подаваемую в
систему отопления, а сопротивлениями R2 и R5 реле-регулятора температуры
воздуха задаем нижний и верхний пределы температуры.
Если температура в помещении ниже требуемой,
т.е. заданной, то реле-регулятор дает сигнал на включение встроенной
температурной защиты. При условии, что температура в котле ниже заданной или
ниже температуры аварийного режима, то контакты реле замыкаются и при
нормальной работе находятся всегда в замкнутом состоянии. При этом на реле
времени поступает сигнал, разрешающий включение, контакт SK1 замыкается и с
выдержкой времени от 15 до 45 секунд срабатывает магнитный пускатель КМ1,
который замыкает контакты КМ1.1 и начинает нагрев воды.
При достижении максимального установленного
значения температуры в помещении происходит разбалансировка заданной мостовой
схемы реле- регулятора температуры, который дает сигнал на отключение всей
системы автоматики, но при этом питание на нее подается и отслеживается тот
установленный разброс температуры. При понижении температуры до минимального
установленного значения реле-регулятор дает сигнал на включение при этом
происходит балансировка плеча реле-регулятора и водонагреватель начинает
работать в установленном режиме.
.5 Ручной режим водонагревателя
При замыкании выключателя QF1 загорается
сигнальная лампа HL1 показывающая, что питание включено. При нажатии на кнопку
SB2 контакты магнитного пускателя и по катушке начинает протекать ток, она
втягивается и замыкает контакты КМ1.1. Температура воды регулируется по
термометру, установленному непосредственно на входе воды в тепло аккумулятор.
.6 Аварийный режим работы водонагревателя
ЭВ-Ф-15
Аварийный режим может наступить лишь в том
случае, если происходит нагрев воды в ручном режиме, т.е. вода вскипает, и
образуются воздушные пробки, а также при плохой циркуляции и охлаждении
радиаторов отопления. Аварийный режим при работе в автоматическом режиме
полностью исключен. Вода в котле при плохой циркуляции или охлаждении не может
нагреваться выше установленной температуры устройством встроенной температурной
защиты с терморезисторами. При повышении температуры до установленной и выше +2
С происходит отключение через 15...45 секунд, при этом нужно учитывать
дополнительный нагрев в течение минуты, при этом вода нагревается в среднем на
8 С. Поэтому верхний предел нагрева воды умышлено занижают на 10 С.
При отключении устройства встроенной
температурной защиты, отключение реле-регулятора температуры воздуха не
происходит, и он остается функционировать.
Выбор электрооборудования
Рассчитываем допустимый ток работы котла в
номинальном режиме при полной мощности
В соответствии с током выбираем магнитный
пускатель ПМЛ - 2130, где 2 -габариты Iн=25А
- нереверсивный; 3 - с кнопочной станцией и
индикацией; 0 - блок контакты 1 размыкающий, +1 замыкающий
В качестве световой индикации включения питания
HL1 и работы в автоматическом режиме HL2 выбираем тиратрон, как самый
экономичный и долговечный. Тиратрон МТУ - 90 используется с добавочным
сопротивлением, напряжение индикации больше 90 В, ток индикации больше чем 0,5
mA. Выбираем автоматический выключатель по допустимому току электронагревателя
Iрасч=1,1
1,25 Iн; Iрасч=25,3 А; Iэн=3
Iрасч; Iэн=75,9 А;
Выбираем автоматический выключатель
АЕ 2043
- номинальный ток коммутации; 3 - 3х
полюсный с электромагнитным расцепителемном=660 В; Iтр=25 А;
Выбор реле для устройства встроенной
температурной защиты. Выбор реле производим по напряжению и току коммутации.
U=9 В , I=1А.
Выбираем реле РЭС 22. Мощность
рассеяния обмотки не более 1,5 Вт. Время срабатывания реле 15 мс, время
отпускания 6...8 мс. При коммутировании постоянного тока напряжением 6...220 В
реле выдерживает 500000 срабатываний при силе тока 0,5...1 А и 1000 - при 1...2
А. Средний срок службы реле 100000 срабатываний, вес 36 грамм.
Проводку будем производить в коробах
с открывающимися крышками, чтобы защитить от повреждений. Так как помещение
жаркое, вокруг и непосредственно возле электронагревателя. Выбираем провод
марки АПРИ. Допустимый ток 30 А, сечение 4 мм2, одножильный.
Работа функциональной схемы
Рис. 2. Функциональная схема
Объектом управления ОУ в данной
системе является водонагреватель. На выходе из объекта управления имеем два
сигнала по температуре воздуха и по температуре воды.
Сигнал t1 по температуре воды
поступает на воспринимающий орган ВО1, которым являются терморезисторы. Далее
сигнал поступает на сравнивающий орган СО1-резистор R2 устройства встроенной
температурной защиты, оно же является и задающим органом ЗО1. Со сравнивающего
органа сигнал поступает на первый усилительный орган УО1, которым является
транзисторный усилитель, с него на второй усилительный орган УО2-реле времени.
Далее сигнал идет на элемент задержки ЭЗ, которым является реле времени. После
выдержки времени сигнал поступает на третий усилительный орган УО3 (магнитный
пускатель). Потом сигнал поступает на исполнительный орган ИО (ТЭНы).
С исполнительного органа сигнал
(количество теплоты) поступает на орган управления ОУ. Второй сигнал t2 из
органа управления ОУ по температуре воздуха поступает на воспринимающий орган
ВО2(терморезистор реле-регулятора температуры). Далее сигнал поступает на
сравнивающий орган СО2, он же является и задающим органом ЗО2 (мост,
образованный резисторами R1, R4, R5, R6, R7, R8, R9). Со сравнивающего органа
сигнал поступает на первый усилительный орган УО4, потом на второй УО5,
которыми являются транзисторные усилители. Далее сигнал поступает на
регулирующий орган РО (транзисторный регулятор). При положительном сигнале
через регулирующий орган, сигнал поступает на устройство встроенной температурной
защиты (УО1), при отрицательном - не проходит, и последующая цепочка остается
обесточенной. При положительном сигнале цепочка замыкается, и работают обе
цепочки параллельно.
ОУ-водонагреватель; ИО-ТЭНы; ВО1,
СО1, ЗО1- терморезисторы; УО1- транзисторный усилитель; УО2- реле К1; ЭЗ- реле
времени; УО3- магнитный пускатель; ВО2, СО2, ЗО2- терморезисторы; УО4, УО5-
транзисторные усилители; РО- транзисторный регулятор
Функционально-технологическая схема
Рис. 3. Функционально-технологическая
схема: 3-1 датчик температуры воздуха; 2-1 датчик температуры воды; 2-3
регулятор температуры; 2-4 переключатель; 2-5 магнитный пускатель; 1-
термометр.
2.
Составление принципиальных схем
) Составить принципиальную схему на релейно-контактных
элементах;
) Составить принципиальную схему на логических
элементах;
) Упростить исходную логическую функцию;
) Составить принципиальную схему для упрощенной
логической функции.
Решение.

;
Рис. 4 Исходная релейно-контактная
схема
Рис. 5 Исходная схема на логических
элементах
Упростим данную функцию:

;

;

;

;

;

;

;

;
Рис. 6 a) релейно-контактная схема
после упрощения; b) схема на логических элементах после упрощения.
реле регулятор
температура водонагреватель
Заключение
При выполнении курсовой работы было изучено
применение САУ в промышленности и рассмотрена схема автоматического управления
микроклимата теплицы по нескольким параметрам.
Закрепили полученные знания по упрощению схем
систем автоматического управления, переносу внешнего воздействия (сумматора)
вперед или назад по цепи, перенос узла через звенья в направлении воздействия,
замена соединения с не единичной обратной связью на единичную обратную связь.
Библиографический список
1. Бесекерский В.А. Теория систем
автоматического управления/ В.А. Бесекерский, Е.П. Попов. - Изд. 4-е, перераб.
и доп. - СПб, Изд-во «Профессия», 2004. - 752 с.
2. Кочетков В.П. Основы теории
управления/ В.П. Кочетков - Ростов н/Д: Феникс, 2012. - 411 с.
. Панько М.А. Расчет и
моделирование автоматических систем регулирования в среде Мathcad.
Изд-во МЭИ, 2001. - 136 с.
. Ротач В.Я. Теория
автоматического управления: Учебник для вузов. - 4-е изд., стереот. - М.:
Издательство МЭИ, 2010. - 400 с.
. Соснин О.М. Основы
автоматизации технологических процессов и производств: учеб. пособие для студ.
высш. учеб. заведений / О.М. Соснин. - М.: Издательский центр «Академия», 2014.
- 240 с.