Оптические методы детектирования ядерно-магнитного резонанса
Оптические методы детектирования ЯМР
Введение
Сигналы ЯМР отражают влияние целого ряда слабых взаимодействий между
ядрами и электронами внутри молекулы, между различными ядрами одной молекулы и
между ядрами соседних молекул. Если бы мы смогли различить и понять природу
всех этих взаимодействий, то получили бы чрезвычайно богатый источник
информации о структуре и конформации молекул, о межмолекулярных взаимодействиях
и молекулярном движении.
Все это становится возможным благодаря очень большим временам релаксации,
свойственным ядрам со спином 1/2 в подвижных жидкостях. Действительно, спектры
с сигналами шириной 0,1 Гц или меньше на частоте 500 МГц кажутся просто
невероятными. Ведь это означает, что мы можем различать даже сигналы, расположенные
очень близко друг к другу.
Спектры высокого разрешения даже небольших молекул часто оказываются
весьма сложными. Но упоминавшиеся выше взаимодействия являются слабыми, поэтому
описывающие их перекрестные члены при измерениях в сильных магнитных полях становятся
малыми. В результате получающиеся спектры интерпретируются достаточно легко,
поэтому неудивительно, что спектроскопия ЯМР стала столь незаменима.
1. Явление ядерного магнитного резонанса
Спектроскопия ядерного магнитного резонанса - вид спектроскопии , которая
регистрирует переходы между магнитными энергетическими уровнями атомных ядер,
вызываемые радиочастотным излучением. Только ядра со спиновым квантовым числом
I, отличным от «0», могут вызывать сигнал ЯМР, или быть активными в ЯМР.
Спиновое квантовое число ядра определяется числом протонов и нейтронов в ядре.
Существует эмпирическое правило:
) I равно «0» для ядер с четным числом протонов и нейтронов;
) I равно целым числам (1, 2, 3…) для ядер с нечетными числами и протонов
и нейтронов;
) I равно полученным числам (1/2, 3/2, 5/2 и т.д.) для ядер с четными
числами протонов и нечетными числами нейтронов и наоборот.
В приложенном магнитном поле с напряженностью Н0 ядро со спиновым числом
I может принимать 2I + 1 ориентаций (или занимать 2I + 1 энергетических
уровней). Количество энергии, на которое отличаются эти уровни (разность
энергий уровней), возрастает с возрастанием Н0, однако при данном значении Н0
разность энергий между двумя соседними уровнями есть величина постоянная.
Разность энергий двух соседних уровней ΔЕ определяется выражение
ΔЕ = Н0γ h/2π
где γ - гиромагнитное (магнитогирическое) отношение, постоянное для
данного изотопа; Н0 - напряженность внешнего магнитного поля; h - постоянная
Планка.
В сущности, эксперимент ЯМР состоит в том, чтобы сообщить энергию ядру и
перевести его с одного энергетического уровня на 6 другой, более высокий
уровень. Поскольку точное значение ΔЕ зависит от молекулярного окружения
возбуждаемого ядра, имеется возможность связать величину ΔЕ со строением молекулы и в конечном
итоге определить структуру всей молекулы. К сказанному следует добавить
следующее: сигналы в спектрах ЯМР могут давать только ядра атомов , обладающих
нечетным спиновым числом.
Рис. 1. Образование уровней энергии ядра при наложении внешнего
магнитного поля Н0.
Таким образом, наиболее распространенные изотопы углерода 12С, кислорода
16О и многие другие, например, дейтерий, являясь немагнитными, не
регистрируются в ЯМР-спектрах.
Из ядер атомов, наиболее часто встречающихся в органических соединениях,
магнитным моментом обладают изотопы 1Н, 13С, 19F, 31P,15N, 17O.
Спектроскопия ЯМР используется для регистрации сигналов данных ядер.
Наибольшее распространение в исследовании органических веществ имеет спектроскопия
протонного магнитного резонанса (ПМР, ЯМР 1Н) и ЯМР на ядрах изотопа 13С (ЯМР
13С).
2. Способы регистрации ЯМР
2.1 Метод «непрерывной развертки»
Существуют две возможности провести эксперимент по наблюдению ЯМР. На
рис.1.3 показана блок-схема спектрометра ЯМР, работающего в режиме «непрерывной
развертки». Этот метод был применен в работе Ф.Блоха. Главная часть прибора -
магнит, создающий высокооднородное постоянное поле В0. В его зазоре находится
радиочастотная катушка, внутри которой расположена ампула с образцом. Катушка
соединена с генератором радиочастотного поля В1 и приемником, основу которого
составляет радиочастотный мост, выделяющий сигнал поглощения. После усиления
этот сигнал регистрируется самописцем
Рис.2. Блок-схема простейшего спектрометра ЯМР для наблюдения спектров в
режиме непрерывной развертки.
Рис. 3. Спектр ЯМР, зарегистрированный на спектрометре с рабочей частотой
60 МГц в режиме непрерывной развертки
При включении генератора его частота медленно изменяется в ту или иную
сторону по линейному закону. Такой эксперимент называют экспериментом «с
частотной разверткой». В тот момент, когда достигается равенство ν0=γВ0/2π, т.е. выполняется условие резонанса ,
самописец фиксирует сигнал поглощения. При дальнейшем изменении частоты в том
же направлении условие резонанса нарушается, и самописец снова регистрирует
нулевую линию.
Таким образом, спектр ЯМР представляет собой график в координатах
«интенсивность сигнала поглощения - частота радиочастотного поля В1».
Эксперименты с непрерывной разверткой можно осуществить, оставив частоту
генератора постоянной, но при этом меняя напряженность поля. Очевидно, что
результат будет тот же самый, поскольку резонансная частота и напряженность
поля связаны линейно . При такой «развертке поля» увеличению резонансной
частоты соответствует уменьшение напряженности поля. В стандартных
экспериментах принято записывать спектры так, чтобы напряженность поля
увеличивалась при движении каретки самописца слева направо. Это соответствует
уменьшению частоты в том же направлении.
Поэтому часто в литературе можно встретить такое выражение: «сигнал
расположен в области слабого (или сильного) поля». Оно означает, что сигнал, о
котором идет речь, находится слева (справа) от сигнала эталонного соединения,
от которого проводят отсчет.
3. Оптические способы регистрации ЯМР
3.1 Метод Рамалиса
Рисунок 2. Взаимодействие магнитно-активного ядра в образце с лазерным
светом может привести к созданию новой упрощенной ЯМР-спектроскопии.
Оптический метод регистрации основана на явлении индуцированного ядерным
спином оптического вращения ,которое основано на взаимодействии спинов
ядер атомов с электронами, находящимися поблизости от ядра,
которое приводит к вращению плоскости поляризации лазерного излучения,
проходящего через образец. В любой оптически активной среде вращение плоскости
поляризации света происходит по причине того, что составляющие плоскополяризованного
света - лучи с правой и левой поляризацией различаются показателями преломления
и проходят через среду с различной скоростью. Такая асимметрия может быть
вызвана за счет приложения магнитного поля - это впервые наблюдал Майкл
Фарадей, однако при наличии в среде магнитно-активных ядер, например 1H,
приводит к тому, что индивидуальные спины ядер также влияют на фазовое
состояние света, в результате чего и наблюдается эффект оптического вращения
ядерного спина.
Таким образом, измерение степени вращения плоскополяризованного света
также может быть количественным показателем отклика образца и предоставляет
новую возможность для регистрации его спектра ЯМР. Как поясняет Ромалис,
наблюдаемый эффект отчасти похож на эффект двойного лучепреломления, только в этом
случае оптическая активность среды обеспечивается спинами ядра.
В 2006 Ромалис впервые наблюдал эффект индуцированного ядерным спином
оптического вращения в жидком ксеноне и воде . Новые эксперименты исследователя
посвящены использованию обнаруженного эффекта для решения практических задач .
Исследователи из группы Ромалиса измерили значение эффекта индуцированного
ядерным спином оптического вращения для серии органических жидкостей и не
только получили параметры для каждого из изученных веществ, но и определили,
как этот параметр зависит от строения молекул. Например, изучение ряда
соединений, содержащих гидроксид-группу: вода-метанол-этанол было
проанализировано, как атомы и атомные группировки молекул влияют на значение
оптического вращения ядерного спина.
Рисунок 3.Блок-схема для оптической регистрации ЯМР
По сути дела, неэквивалентные атомы одного и того же химического элемента
проявляют различные способности к оптическому вращению, и эти свойства атомов
аналогичны концепции химических сдвигов в ЯМР. Теоретически предсказанные
значения индуцированного ядерным спином оптического вращения хорошо
согласовывались с экспериментальными результатам.
3.2 Способ оптического детектирования ЯМР в nv дефектах алмаза
Данный способ к технике спектроскопии магнитного резонанса, а именно
оптического детектирования магнитного резонанса (ОДМР), включающего оптическое
детектирование электронного парамагнитного резонанса (ЭПР), и может найти
применение при исследованиях конденсированных материалов и наноструктур методом
ОДМР в физике, химии, биологии и др. областях. Изобретение может быть
использовано в магнитометрии, квантовой оптике, биомедицине, а также в
информационных технологиях, основанных на квантовых свойствах спинов.
Существующие в настоящее время спектрометры ЭПР стандартных
сверхвысокочастотных (СВЧ) диапазонов построены по принципу использования
постоянной микроволновой частоты и изменяющегося магнитного поля, создающего
резонансные условия для наблюдения ЭПР. Они, как правило, содержат
электромагнит с блоком питания, блок развертки магнитного поля, блок модуляции
магнитного поля, блок СВЧ, подключенный к рабочему резонатору, с
последовательно включенными детектором СВЧ, приемником, работающим на частоте
модуляции магнитного поля, и системой цифровой регистрации и накопления. В
спектрометрах ЭПР низкочастотного диапазона с СВЧ частотой ниже 3 ГГц,
используется как развертка магнитного поля при фиксированной частоте, так и
развертка частоты при фиксированном магнитном поле, при этом используется и
нулевое магнитное поле, если в системе имеется тонкая или сверхтонкая структура
, приводящая к расщеплению спиновых подуровней в нулевом магнитном поле. При
регистрации спектра ЭПР температура образца фиксирована.
Для наблюдения ЭПР необходимо выполнение условий, записываемых в виде
формул, являющихся решениями спинового Гамильтониана системы, вид которых
усложняется по мере добавления новых взаимодействий . В простейшем варианте
наличия двух зеемановских уровней для системы с электронным спином S=1/2 эта
формула записывается в виде.
Hf = 
Дж
Для записи спектра ЭПР используется развертка магнитного поля В при
фиксированной частоте f или развертка частоты f при фиксированном магнитном
поле В. Физической величиной, характеризующей исследуемый объект в данной
формуле, является электронный g фактор g e, который принимает различные
значения для различных систем. При наличии тонкого и сверхтонкого
взаимодействия формула для резонансного условия существенно усложняются и в
общем виде. Обычно эти формулы являются решениями спинового Гамильтониана
исследуемой системы, диагонализация которого позволяет найти энергетические
уровни этой системы. Разность между энергетическими уровнями дает выражение для
нахождения резонансных частот, соответствующих переходам между уровнями.
Важной для применений системой являются NV дефекты в алмазе и наноалмазе,
представляющие собой вакансию углерода (V), в ближайшей координационной сфере
которой один из четырех атомов углерода заменен атомом азота (N). После
открытия уникальных излучающих свойств NV дефектов в алмазе, позволяющих
осуществить оптическое детектирование магнитного резонанса (ОДМР) в основном
состоянии NV дефектов при комнатной температуре вплоть до регистрации
магнитного резонанса на единичных дефектах , начинает реализовываться сценарий,
в результате которого может быть достигнута абсолютная миниатюризация элементной
базы микрои оптоэлектроники вплоть до устройства на основе единичного дефекта,
что открывает возможности для применения NV дефектов в таких перспективных
областях, как магнитометрия, квантовая оптика, биомедицина, а также для
развития новых информационных технологий, основанных на квантовых свойствах
спинов и одиночных фотонов.
Для оптического детектирования магнитного резонанса необходимо
существование спинзависимого канала рекомбинации, приводящего к изменению
оптических характеристик исследуемой системы при выполнении резонансных
условий. Классической системой, в которой такие условия выполняются вплоть до
комнатной температуры являются NV дефекты в алмазе. При оптическом возбуждении
NV дефектов неполяризованным светом в области их оптического поглощения
генерируется неравновесное распределение населенностей спиновых подуровней в
виде выстраивания спиновых подуровней в основном триплетном состоянии 3 A, в
результате которого заселяется, главным образом, уровень, соответствующий MS=0.
Эти населенности изменяются в момент магнитного резонанса, что приводит к
изменениям интенсивности люминесценции.
Для NV дефекта и подобных других триплетных структур с полным спином S=1
система энергетических уровней в магнитном поле описывается общим спиновым
Гамильтонианом Н в общем виде:
отражает часть, обусловленную только свойствами электронного спина, а
именно зеемановскую энергию электрона и тонкую структуру с параметром D,
характеризующим расщепление тонкой структуры под действием аксиального
кристаллического поля и параметром Е, характеризующим расщепление тонкой
структуры под действием неаксиальной составляющей кристаллического поля.
Второе слагаемое:

отражает
анизотропное сверхтонкое взаимодействие (СТВ) магнитного момента электрона с
магнитным моментом ядра с ядерным спиновым моментом I, например 14N в NV
дефекте, для которого I=1, A|| соответствует компоненте СТВ для направления
магнитного поля вдоль оси симметрии центра, a A в перпендикулярном направлении.
Для NV дефекта A||=2,3 MHz and A =2,1 MHz.
. В
приближении малого магнитного поля, направленного вдоль аксиальной оси дефекта,
если пренебречь сверхтонким взаимодействием, получаем выражение:

где
Bz компонента проекции величины магнитного на ось z, Тл (3). В нулевом
магнитном поле 
если
пренебречь параметром E, отражающим отклонение кристаллического поля от
аксиальной симметрии, абсолютная величина которого, обычно, существенно меньше
абсолютной величины параметра D (для NV центровE/D~3/3000=0.001), то выражение
упрощается до выражения
hf=D В
сильном магнитном поле для параллельной ориентации магнитного поля относительно
аксиальной оси симметрии центра с S=1 без учета сверхтонких получаем выражении:

В
спектрах ОДМР NV центров, зарегистрированных в нулевом и малых
магнитных
полях, было обнаружено взаимодействие между NV центром и расположенным вблизи
изолированным атомом азота Ns, при этом в спектре ОДМР наблюдалась сверхтонкое
взаимодействие с ядром азота для Ns центра. С учетом анизотропного сверхтонкого
взаимодействия для взаимодействующих центров NV и Ns: получаем выражение:
В
связи с необходимостью исследовать магнитные и магнитооптические свойства
парамагнитных систем важное значение приобретает разработка способов и
устройств для детектирования магнитного резонанса в таких системах. Известен
способ регистрации ЭПР путем модуляции СВЧ мощности с разверткой магнитного
поля при постоянной СВЧ частоте. В спектрометре такого типа модулируется мощность
СВЧ источника, а усиление и детектирование ЭПР сигнала ведется на частоте
модуляции с помощью синхронного детектирования. Недостатками известного способа
является отсутствие возможности изменять параметры спинового Гамильтониана
исследуемых объектов, разворачивая при этом спектры ЭПР при фиксированных
внешних параметрах: СВЧ частоте и магнитном поле. Известен спектрометр
электронного парамагнитного резонанса. Спектрометр содержит электромагнит, в
межполюсном зазоре которого расположен резонатор СВЧ колебаний, связанный с
блоком СВЧ колебаний и последовательно соединенными СВЧ детектором, приемником,
аналогоцифровым преобразователем, накопителем и блоком цифровой обработки
спектров ЭПР. При этом полоса пропускания частот приемника обеспечивает пропускание
не менее двух любых гармоник частоты модуляции магнитного поля. Спектрометр
содержит также задающий генератор, который через первый и второй делители
частоты связан соответственно с системой развертки магнитного поля и системой
модуляции поля. Коэффициенты деления делителей выбирают так, чтобы на один ход
развертки магнитного поля укладывалось целое число периодов модуляции
магнитного поля и спектры соседних гармоник модуляции магнитного поля не
перекрывались на уровне заданной относительной точности регистрации формы линии
спектра. Недостатком спектрометра является отсутствие оптического канала
регистрации спектров ЭПР.
Известен
способ регистрации ЭПР по модуляции магнитного поля с разверткой магнитного
поля при постоянной СВЧ частотеи постоянной СВЧ мощности. Этот способ
используется в большинстве спектрометров ЭПР. В спектрометре такого типа на
постоянное магнитное поле, которое медленно сканируется, накладывается
низкочастотное переменное магнитное поле, а усиление и детектирование ЭПР
сигнала ведется на частоте модуляции с помощью синхронного детектирования.
Недостатками известного способа является отсутствие возможности изменять
параметры спинового Гамильтониана исследуемых объектах.
Известен
спектрометр электронного парамагнитного резонанса ,содержащий микроволновый
мост, включающий источник СВЧ излучения, аттенюатор и элемент для фазового
сдвига, выход источника СВЧ излучения соединен с одним плечом циркулятора или Т
моста, второе плечо соединено с резонатором через диафрагму связи, третье плечо
подсоединено к детектору СВЧ. Выход детектора СВЧ подключен к входу синхронного
детектора, второй вход указанного синхронного детектора подключен к выходу
модулятора большой амплитуды, способного производить модуляцию поля с большой
амплитудой, не менее 20 гаусс. Второй выход указанного модулятора подсоединен к
катушкам модуляции, приспособленных для создания высоких амплитуд модуляции
поля и связанных с резонатором. Выход синхронного детектора подают на
аналогоцифровой преобразователь (АЦП), выход которого соединен с компьютером,
резонатор размещен в магнитном поле в центре между полюсами магнита.
Недостатком спектрометра является отсутствие оптического канала регистрации
спектров ЭПР.
Известен
способ оптического детектирования магнитного резонанса (ОДМР) , совпадающий с
заявляемым решением по наибольшему числу существенных признаков и принятый за
прототип, в котором ОДМР регистрируется по люминесценции дефектов,
характеризующихся существованием спин зависимого рекомбинационного канала, в
частности, в данном способе используются азотно-вакансионные дефекты (NV
дефекты), представляющие собой вакансию углерода (V), в ближайшем окружении
которой один из четырех атомов углерода заменен атомом азота (N), при этом
способ позволяет регистрировать магнитный резонанс в основном триплетном
состоянии NV дефекта вплоть до регистрации магнитного резонанса на одиночном
дефекте. Недостатком способа прототипа является необходимость развертки частоты
или магнитного поля при фиксированной температуре объекта исследований (образца),
что значительно усложняет условия эксперимента и часто не позволяет разделить
спектры ОДМР, принадлежащие различным дефектам, а также получить информацию о
температурных зависимостях параметров исследуемых систем.
Известен
спектрометр оптически детектируемого магнитного резонанса низкочастотного
диапазона, совпадающий с заявляемым решением по наибольшему числу существенных
признаков и принятый за прототип. Способ прототип позволяет регистрировать в
алмазе ОДМР в основном триплетном состоянии азотно-вакансионных дефектов (NV
дефекты), представляющих собой вакансию углерода (V), в ближайшей
координационной сфере которой один из четырех атомов углерода заменен атомом
азота (N), вплоть до регистрации магнитного резонанса на одиночных дефектах. В
результате создания такого спектрометра была достигнута абсолютная
чувствительность, что открывает возможности для применения NV дефектов в таких
перспективных областях, как магнитометрия, квантовая оптика, биомедицина, а
также для развития новых информационных технологий, основанных на квантовых
свойствах спинов и одиночных фотонов.
Спектрометр
содержит управляемый генератор сверхвысокочастотного (СВЧ) диапазона 2,53 ГГц
(S диапазон, длина волны 10 см), магнитную систему, включающую магнит и блок
питания магнита, для подачи постоянного магнитного поля на образец, систему
транспортировки сверхвысокочастотной мощности, в виде коаксиального кабеля и
контур в виде витка провода, помещенный в магнитное поле, создаваемое магнитной
системой, оптическую систему для оптического возбуждения образца и измерения
люминесценции образца, включающую лазер, оптические элементы, фотодетектор,
генератор низкой частоты и синхронный детектор, блок управления и регистрации.
Образец помещают внутри витка провода и облучают светом лазера, а люминесценция
с помощью оптических элементов (системы линз и фильтра) собирается на приемнике
света (фотодиоде или ФЭУ). Сигнал магнитного резонанса регистрируют по
уменьшению люминесценции в момент резонанса путем развертки частоты
спектрометра при постоянном магнитном поле (включая и нулевое магнитное поле,
при этом частота равна величине D=2,87 MHz). Спектрометр работает при
фиксированной температуре (включая комнатную температуру).
Недостатком
спектрометра является отсутствие возможности изменять температуру
контролируемым образом, что не позволяет регистрировать температурные изменения
в спектрах магнитного резонанса при сканировании температуры, обусловленные
температурными зависимостями параметров тонкой структуры D и E и тем самым
спектрально разделять дефекты с разными температурными характеристиками.
Задачей
заявляемого изобретения является разработка способа оптического детектирования
магнитного резонанса, который бы позволил регистрировать спектры ОДМР без
использования развертки микроволновой частоты и магнитного поля. Поставленная
задача решается группой изобретений, объединенных единым изобретательским
замыслом. В части способа поставленная задача решается тем, что способ
оптического детектирования магнитного резонанса включает предварительное определение
частоты сверхвысокочастотного (СВЧ) диапазона и величины магнитного поля для
выполнения резонансных условий из известных параметров исследуемого объекта.
Далее облучают образец светом с энергией, совпадающей с полосами возбуждения
люминесценции в образце, и воздействуют на образец полем СВЧ-диапазона и
магнитным полем предварительно определенных значений. Регистрируют сигнал
магнитного резонанса по изменению интенсивности люминесценции при изменении
температуры образца в диапазоне регистрации полного спектра магнитного
резонанса.
Изменение
температуры образца необходимо для прохождения через резонансные условия в
интервале стабильности исследуемого объекта, вследствие зависимости от
температуры параметров спинового Гамильтониана, таких как расщепление тонкой
структуры, расщепление сверхтонкой структуры, g фактора. Во всех формулах
наряду с внешними параметрами частотой и магнитным полем, которые изменяют при
регистрации ЭПР в стандартных случаях, имеются параметры, характеризующие
рассматриваемую систему (g, D, E, A), которые могут изменяться при изменении
температуры исследуемой системы. В этом случае можно регистрировать спектры
ЭПР, изменяя величину параметров тонкой структуры D, E или сверхтонкой
структуры A. Поскольку величины этих параметров обычно зависят от температуры
регистрации спектров ЭПР, эти спектры могут быть записаны путем изменения
температуры системы при фиксированных внешних параметрах частоте и магнитном
поле. Техническим преимуществом такой записи является отсутствие систем развертки
магнитного поля и частоты, физическим преимуществом является возможность
разделять спектры с разными температурными зависимостями параметров спинового
Гамильтониана.
В
части устройства задача решается тем, что устройство для оптического
детектирования магнитного резонанса включает генератор сверхвысокочастотного
диапазона, систему транспортировки сверхвысокочастотной мощности на образец,
магнитную систему, включающую магнит и блок питания магнита, оптическую систему
для оптического возбуждения образца и измерения люминесценции образца,
включающую лазер, оптические элементы, приемник света, генератор низкой частоты
и синхронный детектор и блок управления и регистрации. Новым в устройстве
является введение блока регулирования температуры образца, включающего
теплоизолирующую камеру для образца с нагревательным элементом и температурный
контроллер. В таком исполнении первый выход генератора низкой частоты соединен
с первым входом генератора сверхвысокочастотного диапазона, второй выход
генератора низкой частоты подключен к первому входу синхронного детектора.
Второй и третий входы синхронного детектора соединены соответственно с выходом
приемника света и с первым входом/выходом блока управления и регистрации.
Первый выход блока управления и регистрации подключен к входу блока питания
магнита, выход которого соединен с входом магнита, второй и третий входы/выходы
блока управления и регистрации подключены соответственно ко второму входу
сверхвысокочастотного диапазона и к входу температурного контроллера, вход которого
подключен к нагревательному элементу.
Рисунок
4. Приведен спектр ОДМР NV дефектов, взаимодействующих с изолированными атомами
азота Ns, зарегистрированный при комнатной температуре в нулевом магнитном поле
путем развертки частоты.
В
настоящем способе оптического детектирования магнитного резонанса добавляется
контролируемое изменение температуры образца, с целью регистрации сигнала ОДМР
путем развертки величины параметров образца , которые зависят от температуры,
для чего образец помещают в теплоизолирующую камеру с нагревательным элементом,
управляемую температурным контроллером, позволяющим изменять температуру в
широкой области. При этом магнитное поле устанавливают выше или ниже магнитного
резонанса при начальной температуре развертки, в зависимости от знака изменения
параметров g, D, E, A. Сигнал магнитного резонанса регистрируют оптическим
методом при постоянной частоте и магнитном поле (включая и нулевое значение
поля в случае наличия расщепления в нулевом поле спиновых подуровней) путем
изменения температуры, создаваемой на образце.
Для
NV центров в алмазе наблюдается сильная зависимость от температуры величины
параметра D, что позволило разработать способ регистрации магнитного резонанса
путем развертки температуры образца и создать вариант устройства для
регистрации магнитного резонанса путем развертки температуры образца.
Техническим преимуществом такой записи является отсутствие систем развертки
магнитного поля и частоты, физическим преимуществом является возможность
разделять спектры с разными температурными зависимостями параметров спинового
Гамильтониана. При этом регистрация может осуществляться как с модуляцией
магнитного поля, так и с модуляцией (амплитудной или частотной) частоты СВЧ
мощности.
Рисунок
5. Схемы устройства для оптического детектирования магнитного резонанса для
иллюстрации способа регистрации спектра ОДМР по люминесценции NV дефектов,
взаимодействующих с изолированными атомами азота Ns .
Данный
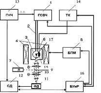
спектрометр ОДМР (см. рис.1) содержит управляемый генератор 1
сверхвысокочастотного (СВЧ) диапазона (ГСВЧ) (в рассматриваемом примере
диапазон развертки 24ГГц), систему транспортировки СВЧ мощности (которая может
быть в виде волновода и резонатора (на чертеже не показаны) или коаксиального
кабеля 2 (волновод и резонатор используется для частот выше 9 ГГц, кабель и
резонансный контур используются для частот ниже 4 ГГц, в диапазоне 49 ГГц могут
использоваться обе схемы транспортировки СВЧ мощности) и резонансного контура
3, помещенного в магнитное поле, создаваемое магнитной системой, включающей
магнит 4 с блоком 5 питания магнита (БПМ). Для оптического возбуждения образца,
помещаемого в теплоизолирующую камеру 6, и измерения его люминесценции служит
оптическая система, включающая лазер (Л) 7, оптические элементы (линзы 8,
поворотное зеркало 9 и фильтр 10), приемник света, например фотодетектор (ДФ)
11, синхронный детектор (СД) 12 и генератор низкой частоты (ГНЧ) 13. Излучение
Л 7 подают на образец с помощью поворотного зеркала 9, люминесценция с помощью
системы линз 8 и фильтра 10 собирается на ФД 11. Сигнал ОДМР выделяется и
усиливается СД 12, работающем на частоте, вырабатываемой ГНЧ 13. Для управления
температурой образца введены температурный контроллер (ТК) 14 и нагревательный
элемент 15, позволяющие производить развертку температуры образца. Для
управления всем устройством и регистрации сигнала ОДМР введен блок 16
управления и регистрации (БУиР). В зависимости от требований эксперимента
возможна регистрация температурных спектров как выше, так и ниже комнатной
температуры .
Заявляемый
способ регистрации сигнала в устройстве ( рисунок 5) состоит в следующем. СВЧ
мощность от ГСВЧ 1 по системе транспортировки СВЧ мощности (коаксиальному
кабелю 2 и резонансному контуру 3) поступает на образец 17.
Рисунок
6. Приведена для сравнения центральная часть спектра, показанного на рисунки 4,
при этом расстояние между двумя линиями, зарегистрированными с разверткой
температуры и частоты, выбрано одинаковым, что соответствует 0,125 МГц/°С.
Резонансный
контур 3 помещают в магнитное поле, создаваемое магнитом 4 с помощью БПМ 5.
Одновременно на образец 17 фокусируется луч Л7 через оптическую систему из линз
8 и поворотного зеркала 9. Возбуждаемая люминесценция проходит в обратном
направлении через ту же систему линз 8 и фильтр 10, при этом люминесценция
образца 17 фокусируется на ФД 11. Сигнал с ФД 11 поступает на СД 12. Поскольку
мощность ГСВЧ 1 модулируется на низкой частоте от ГНЧ 13, сигнал на СД 12
регистрируется на низкой частоте, вырабатываемой ГНЧ 13. В отличие от
прототипа, в состав устройства добавлен ТК 14, позволяющий с помощью
нагревательного элемента 15 для нагревания образца 17 производить плавную
развертку температуры на образце через БУиР 16. При этом фиксированные частота
и величина магнитного поля устанавливаются заранее таким образом, чтобы
развертка температуры позволяла создать резонансные условия для регистрации
спектра ОДМР исследуемого объекта. Для того чтобы выбрать эти условия,
предварительно регистрируется спектр ОДМР стандартным способом путем
сканирования частоты при фиксированном магнитном поле или величины магнитного
поля при фиксированной частоте для прохождения через резонанс при постоянной
температуре. Затем надо установить магнитное поле при фиксированной частоте в
точке, соответствующей меньшему или большему магнитному полю по отношению к
сигналу ОДМР, в случае фиксированного магнитного поля нужно установить частоту
в точке, соответствующей меньшей или большей частоты по отношению к сигналу
ОДМР, в зависимости от знака температурной зависимости параметра, определяющего
положение линии ОДМР и записать спектр путем развертки температуры, оставляя
неизменными выбранные магнитное поле и частоту СВЧ диапазона.
На
рисунке 6 представлены спектры ОДМР NV дефектов в алмазе, зарегистрированные по
интенсивности люминесценции путем сканирования частоты при фиксированном
магнитном поле равном нулю (земное поле) при двух температурах 25°C и 260°C.
Люминесценция возбуждалась лазером с длиной волны 532 нм и регистрировалась в
области безфононной линии NV дефектов 637 нм и фононных повторений. Спектры при
двух температурах имеют практически одинаковый вид, но сдвинуты на примерно 30
МГц. В спектре представлены две интенсивные центральные линии (обозначенные как
А) с расщеплением 7 МГц относительно центра при 2870 МГц (для температуры
25°C). Этот сигнал описывается параметрами тонкой структуры D=2870 МГц и Е=3,5
МГц для 25°C и D=2842,5 МГц и Е=3,1 МГц для 260°C, то есть наблюдается
существенное изменение параметров D и E с температурой. Наряду с двумя
центральными линиями видны две менее интенсивные группы линий, расположенные с
двух сторон от центральных линий (обозначенные как B1 и B2), на вставке
показана их структура из трех линий, обозначенная вертикальными метками,
которые также смещаются с температурой подобно центральным линиям. Положение
линий B1 и B2 качественно (без учета параметра E) связано со сверхтонким
взаимодействием для центров Ns, которые взаимодействуют с NV дефектами.
Дополнительное расщепление на три линии, обнаруженное в настоящей работе,
обусловлено сверхтонким взаимодействием с ядром 14N в NV дефекте и равно
A||=2,3 MHz и A =2.1 MHz. Метки частот в виде вертикальных стрелок на фиг.2
выбраны для установки этих частот при записи спектров ЭПР путем развертки
температуры сигналов линий A (частота 2860 МГц), B1 (частота 2803 МГц) и B2
(частота 2931 МГц). Частоты выбраны с низкочастотной стороны линий ЭПР,
зарегистрированных при 25°C, поскольку температура будет повышаться от 25°C до
300°C, при этом линии ЭПР будут двигаться в сторону низких частот.
На
рисунке 6 представлен спектры ОДМР, зарегистрированные в нулевом магнитном поле
путем развертки температуры от 25°C до 250°C, при этом запись сигналов ОДМР в
трехчастотных диапазонах для центральных линий A и боковых сателлитов B1 и B2
производилась при фиксированных частотах 2803, 2860 и 2931 МГц. Видно, что
сигналы A, B1 и B2 одинаковым образом зависят от температуры, то есть этот
способ регистрации позволяет сделать вывод, что спектры A, B1 и B2 принадлежат
одной и той же парамагнитной молекулярной системе, что не является очевидным из
стандартных спектров ОДМР. Также видно, что наблюдается дополнительная
структура в спектрах ОДМР с температурной разверткой, эта структура обозначена
вертикальными метками. Опираясь на эту информацию, нами был проведен поиск
дополнительного расщепления в линиях B1 и B2 в спектрах ОДМР со стандартной
записью с разверткой частоты (см. фиг.2) и удалось также наблюдать
дополнительное расщепление на боковых линиях, которое дает возможность
утверждать, что в линиях B1 и B2, которые, с одной стороны, однозначно связаны
с сильным сверхтонким взаимодействием с ядрами 14N в изолированных атомарных
центрах азота Ns, проявляется слабая сверхтонкая структура (СТС) с ядрами 4N в
самом NV дефекте. Этот эффект является новым и ранее не наблюдался. На Рисунке
6 приведена для сравнения центральная часть спектра , при этом расстояние между
двумя линиями, зарегистрированными с разверткой температуры и частоты, выбрано
одинаковым, что соответствует 0,125 МГц/°C. Видно, что при обоих способах
регистрации наблюдается дополнительное расщепление, обусловленное СТС с ядрами
14N в NV дефекте при этом, ширины двух линий, будучи одинаковыми при записи с
разверткой частоты, существенно отличаются по ширине при записи спектра с
разверткой температуры: высокотемпературная линия более узкая, что
свидетельствует о том, что с повышением температуры образца эффект воздействия
температуры на величину тонкого расщепления D возрастает. Был изготовлен
опытный образец заявляемого, работающий на частотах 2,53 ГГц, регистрация
температурного спектра ОДМР NV дефектов в алмазе осуществлялась в диапазоне
300600 K в низких и нулевых магнитных полях.
3.3 Парамагнитные Кристаллические Изоляторы
Для
того, чтобы понять, оптическое детектирование ЯМР в парамагнитной
кристаллическом изоляторе. Для того чтобы применить любой оптический метод,
материал должен обладать электронным переходом, которые происходят в видимой
или инфракрасной области спектра, как правило, будет справедливо для любого
парамагнитного материала. Причина этого заключается в том, что Парамагнетизм
является результатом электронных состояний с ненулевым орбитальным или спиновый
моментом, которые производят ненулевой магнитный диполь моменты; Таким образом,
оптические переходы могут происходить между энергетическими уровнями,
соответствующими различными значения орбитального спина и полный угловой момент
и может произойти, только если твердое тело содержит ионы, которые имеют
незаполненные электронные оболочки, такие как v -орбиталей в переходных
металлах и F-орбиталей в редких земельных, или если есть точечные дефекты,
такие как интерстициальный электронов, присутствующие в кристалле. Этот метод
будет в первую очередь сосредоточин на оптическом детектировании ЯМР в
исследовании кристаллического. Изоляторы при криогенных температурах (от 1 до
100 Кельвина), которые содержат очень низкие концентрации (обычно между 
и 
ионов /
см3) редкоземельных ионов замещена на катионы с закрытыми электронными
оболочками .
Рисунок
7. Типовая структура энергетических уровней парамагнитного иона во внешнем
магнитном поле.
У
парамагнитного иона, магнитное поле из-за электронного состояния очень большой
на ядро и поэтому важно, чтобы рассмотреть взаимодействия, которые влияют
ядерной и электронное состояния при рассмотрении любого эксперимента ЯМР в
парамагнитной среде. Взаимодействия, определяющие энергию определенного
состояния парамагнитный ион в кристаллическом окружении, могут быть
представлены в соответствии с условиями в Магнитное поле зависит от
гамильтониана для иона:
где
вклады в энергию становятся меньше для каждого последующего члена в
Гамильтониан.
Первое слагаемое в гамильтониане представляет все обычные взносы энергии иона,
включая кинетическую энергии, ядерный Кулоновский потенциал,
электрон-электронного отталкивания, и спин-орбитальное взаимодействия. Второе
слагаемое кристалл энергия ,которого за счет взаимодействия электронных
состояний с электрическим полем. Эти слагаемые вместе производят знакомый
электронный мультиплет Структура, которая приводит к наблюдению электронных
переходов. Третий член в Гамильтониан магнитное сверхтонкого взаимодействия,
которое представляет собой магнитное взаимодействие между ядерным магнитный
дипольный момент и "эффективным" электронный магнитный дипольный
моментом. Таким образом действует так, чтобы вызвать изменение атомного
состояния, которые, как правило, сильно зависят от электронного состояния иона.
Четвертый член-это энергию за счет взаимодействия ядерных квадрупольных моментов
с градиентом электрического поля за счет соседних ионов в кристаллической
решетке. Взаимодействие квадрупольного также действует разделить ядерных
уровней, но энергия, как правило, меньше, чем энергия сверхтонкого, если нет
первого порядка .Сверхтонкая энергии, в этом случае основной вклад в ядерной
энергии может быть энергия квадрупольного (первые сверхтонкие порядок и
квадрупольные эффекты экспериментально неразличимы). Пятый член Зееман
взаимодействие между магнитным диполем, Моментом электронного состояния и
внешнего магнитное поля, и последний член в гамильтониане представляет собой
взаимодействие ядерного магнитного момента с Магнитной частотой. Эти члены
должны действовать так , чтобы сместить положение энергетических уровней в том
направлении как магнитное поле приложено.
Рисунок
8. графическое представление неоднородное уширение уровня энергии . Атомной
ширина линии Γh наблюдается ,также и ширина линии Γinh в результате распределения энергии переходов.
Отношение Γinh
/ Γh может достигать 
.
Из
этой картины основного состава энергетических уровней парамагнитного иона ,
казалось бы, что все расщепления могут быть непосредственно измерены при
выполнении простого эксперимента оптического поглощения. К сожалению, это не
так, поскольку неоднородное расширение электронного перехода полностью скрывает
структуру ядерных уровней . Для любой кристаллической решетки, которая
формируется при ненулевой температуре, статических деформаций кристаллической
решетки и дефекты всегда будут присутствовать и действовать, чтобы производить
различные сильные взаимодействия по всей решетке; Таким образом, отдельные ионы
в решетке будет у каждого есть немного другая энергия, так, что любое электронное
или ядерного перехода наблюдается в макроскопические кристалл, похоже, была
расширена на величину, пропорциональную распределению энергий кристаллического
поля. Следовательно, хотя основных электронных переходов могут быть узкими, как
100 Гц при криогенных температурах (но, как правило, гораздо шире) и
сверхтонкого расщепления может быть как 1 ГГц, неоднородное уширение как
правило, больше, чем 10 ГГц и может быть столько, сколько 1 ТГц, так что
ядерная структура полностью закрыт 0,9 По этой причине, косвенные методы должны
быть использованы для того, чтобы изучить свойства ядерных состояний
парамагнитного иона.
4. Импульсный способ регистрации ЯМР
Что бы лучше понять, в чем смысл импульсной методики. Представим себе,
что в нашем инструменте, будь то фортепиано или спектрометр ЯМР, звучит только
одна струна.
Ее сигнал, после удара по клавише, на экране осциллографа будет выглядеть
как затухающее по экспоненциальному закону гармоническое колебание (рис. 3а).
Если звучат две струны, то за счет интерференции звуковых волн появятся
биения (рис. 9б). А в общем случае, когда звучит несколько струн, возникает
интерферограмма, которая может иметь еще более сложный вид (рис.9в).
Современный компьютер, осуществляя преобразование Фурье, превращает
интерферограмму, т.е. график в координатах «амплитуда сигнала - время» S(t), в
частотный спектр, т.е. в график в координатах «амплитуда - частота» S(ω).
Можно осуществить и обратное преобразование.
Мы не будем здесь вдаваться в математические детали. Я приведу лишь
формулы, связывающие вид интерферограммы S(t) с частотным спектром S(ω)
в общем виде. Обращаю
ваше внимание на то, что в этих формулах вместо обычной частоты ν
используется круговая
частота ω.

(t)=
Рисунок
9. Интерферограммы и соответствующие им спектры после преобразования Фурье: (а)
1 резонансная линия; (б) 2 резонансные линии; (в) 4 резонансные линии.
Блок-схема
импульсного спектрометра ЯМР представлена на рисунке 10. И здесь сердце прибора
- магнит с радиочастотным контуром и образцом в его зазоре. В этом случае в
контур подается мощный (50 ватт или больше) короткий радиочастотный импульс
длительностью τ
= 10-50 мкс с частотой, близкой к ν0. Он возбуждает все частоты в диапазоне ν0±1/τ.
Мощность и длительность импульса чаще
всего выбирают так, чтобы заселенности нижнего и верхнего уровней выровнялись.
Такой импульс называют 90градусным или π/2-импульсом. Стремясь вернуться в состояние теплового равновесия, ядерные
спины начинают рассеивать полученную ими избыточную энергию в виде
радиоизлучения. Его и зарегистрирует катушка нашего датчика в виде
интерферограммы - суперпозиции затухающих гармонических колебаний. В ЯМР такие
интерферограммы называют сигналом спада свободной индукции (ССИ). Этот сигнал с
помощью АЦП (аналого-цифрового преобразователя) переводят в цифровую форму и
записывают в память компьютера. Достаточно после этого произвести
Фурье-преобразование, и мы получим обычный спектр. В качестве примера реального
эксперимента на рис. 11а показана ЯМР-интерферограмма, а на рис.11б -
соответствующий ей частотный спектр.
Рисунок
10. Блок-схема импульсного спектрометра ЯМР
Импульсная
методика открыла перед исследователями новые возможности. Например, с ее
помощью легко осуществить накопление сигнала, о чем сказал в своей речи
профессор Форсен. Оно совершенно необходимо при регистрации спектров ядер с
низким природным содержанием или с малыми магнитными моментами. Таких ядер
большинство, и их сигналы часто столь слабы, что теряются в шумах. Накопление
спектров «сильных ядер», например, спектров 1Н-ЯМР, необходимо при исследовании
очень разбавлены растворов многокомпонентных смесей веществ.
При
накоплении импульсный эксперимент многократно повторяют. После каждого импульса
сигнал через АЦП записывают в память компьютера, суммируя с сигналом от
предыдущего импульса. Амплитуда регулярного сигнала при этом растет
пропорционально числу накоплений N. А амплитуда шума меняется случайным
образом, и при многократных записях она растет только как 
. В
результате отношение сигнал/шум в спектре увеличивается пропорционально 
.
Например, чтобы увеличить отношение сигнал/шум в 10 раз, достаточно суммировать
сигнал от 100 импульсов и после этого провести его Фурье-преобразование.
Рисунок
11. Интерферограмма реального спектра 1Н-ЯМР (а) и соответствующий ей частотный
спектр (б), полученный после преобразования Фурье.
Накопление
проводят с небольшими задержками между импульсами (от долей секунды до
нескольких секунд), поэтому весь эксперимент с 100-кратным накоплением занимает
несколько минут. При этом можно получить отличный спектр, располагая всего
несколькими микрограммами вещества, что исключительно важно для многих применений.
В качестве примера на рис. 7 показаны спектры 1Н-ЯМР очень разбавленного
раствора 7-этокси-4-метилкумарина, записанные на приборе с рабочей частотой 60
МГц, которые Р. Эрнст приводит в своей Нобелевской лекции. Верхний спектр
записан в режиме непрерывной развертки. Его регистрация заняла 500 секунд. А
нижний спектр того же образца записан в импульсном режиме. За то же время было
суммировано 100 импульсов, после чего сигнал был подвергнут
Фурье-преобразованию. Это был один из первых импульсных экспериментов, при
котором использовалось накопление. Конечно, современный химик скажет, что и на
нижнем спектре соотношение сигнал/шум еще недостаточно хорошее, но разница
между двумя экспериментами совершенно очевидна. Современные эксперименты с
накоплением часто занимают десятки, а иногда даже сотни часов, а число
суммируемых импульсов при этом достигает миллионов!
При
выполнении импульсных экспериментов с накоплением весьма важно учитывать
следующее обстоятельство. После прохождения первого импульса система ядерных
спинов должна снова вернуться в состояние термического равновесия за счет
релаксации. Именно поэтому между импульсами и вводится специальная задержка,
которая должна быть не короче, чем шесть времен релаксации Т1.
Импульсная
методика регистрации спектров ЯМР дает исследователям и много других
возможностей. Например, до выполнения Фурье-преобразования можно проводить
математическую обработку интерферограммы S(t) разными методами. Вот характерный
пример. Посмотрим на рис.12а, где представлена типичная ЯМР-интерферограмма.
Амплитуда регулярного сигнала в начальной части интерферограммы значительно
больше, чем амплитуда шума, а на «хвосте» интерферограммы преобладает вклад
шума. Если мы сразу проведем Фурье-преобразование этой интерферограммы, то
получим спектр, показанный на рис. 12б.
Рисунок
12. Спектры 1Н-ЯМР очень разбавленного раствора 7-этокси-4-метилкумарина (60
МГц): (а) Спектр, записанный в режиме непрерывной развертки. (б) Спектр,
записанный в импульсном режиме после суммирования 100 импульсов. Время
эксперимента в обоих случаях было одинаковым - 500 сек.
Мы
видим, насколько высока шумовая дорожка в нем, и соотношение сигнал/шум весьма
посредственное. Давайте теперь перед преобразованием Фурье умножим интерферограмму
на плавно спадающую функцию (это экспонента), приведенную на рис. 13в. Тогда
интерферограмма примет вид, показанный на рис.13г. За счет этой операции мы
обрезали «хвост» и тем самым уменьшили вклад шума. Теперь после
Фурье-преобразования спектр будет выглядеть значительно лучше (рис.13д). Не
правда ли, эффект весьма впечатляющий. Соотношение сигнал/шум в спектре
существенно возросло. Конечно, этот выигрыш мы получили не бесплатно, ибо
известно, что «бесплатный сыр бывает только в мышеловках». Ведь «обрезание
хвоста» в ССИ эквивалентно сокращению времени релаксации Т2, а это, как мы
узнаем немного позже, приводит к уширению линий. Да, в спектре на рис. 8д линии
стали значительно более широкими - мы проиграли в разрешении. Это лишь один из
приемов обработки интерферограмм, который используется очень часто.
Рисунок
13.Эффект домножения ССИ на спадающую экспоненту в спектре ЯМР.
Самые
интересные принципиально новые возможности импульсного ЯМР связаны с тем, что
на систему ядерных спинов воздействуют не одиночным импульсом, а сложными
импульсными последовательностями. При этом можно получать многомерные спектры
ЯМР, которые оказались особенно эффективными при изучении структуры сложных
биомолекул - пептидов, белков и нуклеиновых кислот.
5. Преимущества и недостатки ЯМР
ядерный магнитный резонанс спектрометрия
ЯМР - самый мощный и информативный метод исследования молекул. Строго
говоря, это не один метод, это большое число разнообразных типов экспериментов,
т. е. импульсных последовательностей. Хотя все они основаны на явлении ЯМР, но
каждый из этих экспериментов предназначен для получения какой-то конкретной
специфической информации. Число этих экспериментов измеряется многими
десятками, если не сотнями. Теоретически ЯМР может если не всё, то почти всё,
что могут все остальные экспериментальные методы исследования структуры и
динамики молекул, хотя практически это выполнимо, конечно, далеко не всегда.
Одно из основных достоинств ЯМР в том, что, с одной стороны, его природные
зонды, т. е. магнитные ядра, распределены по всей молекуле, а с другой стороны,
он позволяет отличить эти ядра друг от друга и получать
пространственно-селективные данные о свойствах молекулы. Почти все остальные
методы дают информацию либо усредненную по всей молекуле, либо только о
какой-то одной ее части.
Основных недостатков у ЯМР два. Во-первых, это низкая чувствительность по
сравнению с большинством других экспериментальных методов (оптическая
спектроскопия, флюоресценция, ЭПР и т. п.). Это приводит к тому, что для
усреднения шумов сигнал нужно накапливать долгое время. В некоторых случаях
ЯМР-эксперимент может проводиться в течение даже нескольких недель. Во-вторых, это
его дороговизна. ЯМР-спектрометры - одни из самых дорогих научных приборов, их
стоимость измеряется как минимум сотнями тысяч долларов, а самые дорогие
спектрометры стоят несколько миллионов. Далеко не все лаборатории, особенно в
России, могут позволить себе иметь такое научное оборудова.
6. Применение ЯМР
Применение спектроскопии ЯМР. Спектроскопия ЯМР относится к неразрушающим
методам анализа. Современная импульсная ЯМР фурье-спектроскопия позволяет вести
анализ по 80 магнитным ядрам. ЯМР спектроскопия - один из основных
физико-химических методов анализа, ее данные используют для однозначной
идентификации как промежуточных продуктов химических реакций, так и целевых .
Помимо структурных отнесений и количественного анализа, спектроскопия ЯМР
приносит информацию о конформационных равновесиях, диффузии атомов и молекул в
твердых телах, внутренних движениях, водородных связях и ассоциации в
жидкостях, таутомерии, металлах и прототропии, упорядоченности и распределении
звеньев в полимерных цепях, электронной структуре ионных кристаллов, жидких
кристаллов и др. Спектроскопия ЯМР - источник информации о структуре
биополимеров, в т. ч. белковых молекул в растворах, сопоставимой по
достоверности с данными рентгеноструктурного анализа. В 80-е гг. началось бурное
внедрение методов спектроскопии и томографии ЯМР в медицину для диагностики
сложных заболеваний и при диспансеризации населения. Число и положение линий в
спектрах ЯМР однозначно характеризуют все фракции сырой нефти, синтетических
каучуков, пластмасс, сланцев, углей, лекарств, препаратов, продукции химии и
фармацевтическими и др. Интенсивность и ширина линии ЯМР воды или масла
позволяют с высокой точностью измерять влажность и масличность семян,
сохранность зерна. При отстройке от сигналов воды можно регистрировать
содержание клейковины в каждом зерне, что так же, как и анализ масличности,
позволяет вести ускоренную селекцию с.-х. культур. Применение все более сильных
магнитных полей (до 14 Тл в серийных приборах и до 19 Тл в экспериментальных
установках) обеспечивает возможность полного определения структуры белковых
молекул в растворах, экспресс-анализа биологических жидкостей (концентрации
эндогенных метаболитов в крови, моче, лимфе, спинномозговой жидкости), контроля
качества новых полимерных материалов. При этом применяют многочисленные
варианты многоквантовых и многомерных фурье-спектроскопических методик.
Заключение
В ходе этой работы я изучил способы регистрации ЯМР. Изучил принципы
работы, каждого способа. Исследования и усовершенствование этих способов
является актуальной научно-технической задачей, что позволит более качественно
определять структуру, исследуемого материала
Список использованных источников
1. Эрнст Р., Боденхаузен Дж., Вокаун А. ЯМР в одном и
двух измерениях. М., Мир, 1990.
. Зайдель А. Н., Островская Г. В., Островский Ю. И.
Техника и практика спектроскопии. М., Наука, 1976.
. Галюс З. Электрохимические методы анализа. - М.:
Мир, 1974.
. Вилков Л.В., Пентин Ю.А. Физические методы
исследования в химии. М.: Высшая школа, 1989.
5. P. Lantto, P. Manninen, and J. Vaara, J. Chem.
Phys. 129, 124102 (2008).
. J. Vaara, Phys. Chem. Phys. Chem. Phys. 9,
5399 (2007).
. T. Lu, M. He, D. Chen, T. He, and F.-c. Liu,
Chem. Phys. Lett. 479, 14 (2009).
8. Lampel, Phys. Rev. Lett. 20, 491 s1968d
. M. Poggio, G. M. Steeves, R. C. Myers, Y.
Kato, A. C. Gossard, and D. D.Awschalom, Phys. Rev. Lett. 91, 207602 s2003d
. Y. Ohno, R. Terauchi, T. Adachi, F.
Matsukura, and H. Ohno, Phys. Rev.Lett. 83, 4196 s1999d
. 16X. Marie, T. Amand, J. Barrau, P. Renucci,
P. Lejeune, and V. K. Kalevich, Phys. Rev. B 61, 11065 s2000d.
. F.Jelezko и J.Wrachtrup, Single defect centres in diamond: A review, phys. stat.
sol. (a) 203, No. 13, 32073225 (2006).
. J. Mlynek, N. C. Wong, R. G. DeVoe, E. S.
Kintzer, and R. G. Brewer, Phys. Rev. Lett. 50, 993 (1983)
. G. Salis, D. D. Awschalom, Y. Ohno, and H.
Ohno, Phys. Rev. B 64,195304 s2001d.