Повышение эффективности эксплуатации СЭУ путем использования вторичных энергоресурсов ГД 9К98МС-С
ФЕДЕРАЛЬНОЕ
АГЕНТСТВО РОССИЙСКОЙ ФЕДЕРАЦИИ ПО РЫБОЛОВСТВУ
Дальневосточный
государственный технический Рыбохозяйственный университет
Кафедра
«Судовые энергетические установки»
Дисциплина
«Эксплуатация СЭУ»
КУРСОВАЯ
РАБОТА
ПОВЫШЕНИЕ
ЭФФЕКТИВНОСТИ ЭКСПЛУАТАЦИИ СЭУ
ПУТЕМ
ИСПОЛЬЗОВАНИЯ ВТОРИЧНЫХ ЭНЕРГОРЕСУРСОВ ГД 9К98МС-С
КР.180405.СМс-512.080078.ПЗ
Выполнил:
Студент гр. СМс 512
________________ Макаров
Ф.П.
Проверил:
Преподаватель
__________________
Корнейчук Ю.А.
Владивосток
Федеральное
агентство Российской Федерации по рыболовству
Федеральное
государственное бюджетное образовательное учреждение высшего профессионального
образования
Дальневосточный
государственный технический рыбохозяйственный университет
Кафедра
«Судовые энергетические установки»
ЗАДАНИЕ
по курсовому
проектированию
Студенту группы СМс-512 Макарову Федору
Петровичу
. Тема проекта: «Повышение эффективности
эксплуатации СЭУ путем использования вторичных энергоресурсов ГД 9К98МС-С»
. Срок сдачи студентом законченного
проекта: 23.01.16
. Исходные данные: /ГД 9К98МС-С; Ne ГД =
24500 кВт; HГД = 90%; n = 98мин-1; ge ГД = 0,176кг/(кВт*ч); Qн ГД = 41200
кДж/кг; α
= 2,1; φa = 1.33; ТТК’ = 664К; ТУТГ = 541К; Твг =
539К; Тпв = 353К; Тов = 412К; αпв
= 0,064; Gг УГТ = 12,82%; ηn ГВ
= 0,99;/ СЭС - три ВДГ марки 6DK-28; Nен ВД = 1820 кВт; Wст = 2750кВт; ηn
ГРЩ
= 0,95; ge СЭС = 0,184кг/(кВт*ч); QнСЭС = 41200кДж/кг;/ СКУ марка 8/7; Dн ВПК =
8000кг/ч; НВПК = 30%; p0 = 0,7МПа; χ = 0,98; tпв
= 70 0С; Gн ВПК = 582 кг/ч; Qн ВПК = 41200 кДж/кг; DОПР = 26 т/сут; kход =
0,64; pУПК = 0,8.
. Содержание расчетно-пояснительной
записки ( перечень вопросов, подлежащих разработке):
. Обоснование необходимости повышения
топливной экономичности СЭУ путем использования вторичных энергоресурсовСДУ
. Анализ СГУТ ГД
.1 Исходные данные
.2 Определение расхода топлива основных
элементов СЭУ
.3 Определение КПД СЭУ и ее основных
элементов
.4 Расчет возможной производительности ГУПК
.5 Расчет возможной производительности ВУПК
.6 Исследование возможности использования
горячей воды как альтернативы пара СКУ
.7 Расчет производительности УТГ
.8 Расчет производительности УГТ
.9 Расчет мощности насосов СГУТ
.10 Определение коэффициентов замещения
элементов СЭУ
.11 Расчет прироста КПД СЭУ и экономии ее
топлива
. Вывод
. Список литературы: Артемов Г.А.,
Волошин В.П., Захаров Ю.В., Шквар А.Я. Судовые энергетические установки. - Л.:
Судостроение, 1987. - 487с.; Камкин С.В. Анализ КПД судовых дизельных
установок. - М.: Транспорт, 1965. - 112с.; Камкин С.В. Эксплуатация судовых дизельных
энергетических установок. - М.: Транспорт, 1996. - 432 с.; Коршунов Л.П.
Энергетические установки промысловых судов. - Л.: Судостроение, 1991. - 355 с.;
Коршунов Л.П. Утилизация тепла на судах на судах флота рыбной промышленности. -
М.: Лег. И пищ. пром-сть, 1983. - 325 с.; Курзон А.Г., Юдовин Б.С. Судовые
комбинированные энергетические установки. - Л.: Судостроение, 1981. - 215с.;
Маслов В.В. Утилизация теплоты судовых дизелей. - М.: Транспорт, 1990. - 144с.;
Селиверстов В.М. Утилизация тепла в судовых дизельных установках. - Л.:
Судостроение, 1973. - 254с.; Ханькович И.Н. Эксплуатация СЭУ. - Владивосток,
Дальрыбвтуз, 2013. - 68 с.
. Перечень графического материала:
Принципиальная схема принятой СГУТ
. Консультант по проекту Ханькович И.Н.
Дата выдачи задания 22
сентября 2015г.
Руководитель проекта Корнейчук
Ю.А.
Задание принял к исполнению
ноября 2014г. ________________
(подпись студента)
Принятые сокращения
СЭУ - Судовая энергетическая установка
ГЭУ - Главная энергетическая установка
ДРА - Дизель-редукторный агрегат
СЭС - Судовая электростанция
ГД - Главный двигатель
ВДГ - Вспомогательный дизель-генератор
ГДГ - Главный дизель-генератор
ГЭ - Гребной электродвигатель
УПК - Утилизационный паровой котел
ГТК - Газотурбокомпрессор
УПТ - Утилизационная паровая турбина
ВПК - Вспомогательный паровой котел
УТГ - Утилизационный турбогенератор
УГТ - Утилизационная газовая турбина
ВУПК - Воздушный утилизационный паровой котел
ГУПК - Газовый утилизационный паровой котел
СГУТ - Система глубокой утилизации теплоты
НСВО - Низкотемпературная секция воздушного
охладителя
ССВО - Среднетемпературная секция воздушного
охладителя
1. Обоснование
необходимости повышения топливной экономичности СЭУ путем использования
вторичных энергоресурсов СДУ
.1 Качественный анализ
зарубежных СГУТ
С началом широкого внедрения на морском флоте
МОД с турбонаддувом, а затем и высокомощных СОД вопросам утилизации теплоты ОГ
и охлаждающей воды уделялось значительное внимание во всех странах. Практически
все суда оснащались утилизационными котлами, обеспечивавшими судно паром для
технологических и бытовых нужд. В конце 60-х годов создались благоприятные
условия для широкого применения на судах СГУТ с турбогенераторами. Типовые
схемы СГУТ, выполненные по рекомендациям Японского комитета по глубокой
утилизации теплоты (рис. 1.1), сделаны для случая, когда пара, вырабатываемого
УПК, достаточно для работы УТГ и грузового насоса. В те же годы различными
европейскими фирмами, предлагались схемы СГУТ с двумя ступенями давления пара
(рис. 1.2). Двойное давление пара в принципе позволяет повысить глубину
утилизации теплоты путем снижения температуры ОГ (причем при умеренных
поверхностях нагрева УК).
Применение таких схем было целесообразно в 60-е
годы из-за высокого качества применявшегося тогда топлива (легкое топливо с
малым содержанием серы). Характерно, что в это время мощности ГД приближались к
(20 - 25) МВт, мощности СЭС в ходовом режиме были относительно невелики, а
потери теплоты с отработавшими газами ГД - значительны. В этих условиях
эффективность СГУТ на многих судах оказывалась достаточно высокой, и мощность
УТГ составляла (3 - 4) % мощности ГД.
Характерной особенностью развития МОД в 80-е
годы является совершенствование рабочего процесса, повышение эффективности
турбонагнетателей и как результат этого - рост КПД двигателей при одновременном
перераспределении потерь теплоты, у МОД ведущих дизелестроительных фирм
происходило ощутимое снижение потерь с отработавшими газами, с охлаждением
пресной водой и маслом при одновременном росте потерь с охлаждением надувочного
воздуха.
Это приводило к уменьшению
паропроизводительности УПК и мощности УТГ, который вынужден был работать на
многих режимах параллельно с ДГ, что резко снижало эффективность СГУТ. В
последние годы широко практикуется эксплуатация ГД судов многих типов с
пониженной мощностью (65 - 70) % номинальной, что также отрицательно
сказывается на использовании СГУТ. Расчеты показывают, что при этом, мощность
УТГ падает на (40 - 45) %.

Рис. 1.1
Рис. 1.1 - Типовые схемы СГУТ, рекомендованные
Японским комитетом по глубокой утилизации теплоты:
а) - без экономайзера УК и регенерации теплоты:
1 - УПК; 2 - линия к потребителям насыщенного пара; 3 - грузовой турбоприводной
насос; 4 - УТГ; 5 - вакуумный конденсатор; 6 - конденсатный насос; 7 -телый
ящик; 8 - питательный насос- 9 - ВПК; 10 - циркуляционный насос; б) - с
экономайзерами УПК и ВПК и регенерацией теплоты: 1 - УК; 2 - грузовой
турбоприводной насос; 3 - УТГ; 4 - экономайзер ВПК; 5 - вакуумный конденсатор;
6 - конденсатный насос; 7 - теплый ящик; 8 - ВПК; 9 - питательный насос ВПК; 10
- питательный насос УПК; 11 - циркуляционный насос УПК; 12 - регенеративный
теплообменник УК.
Рис. 1.2 - Схема установок с двумя ступенями
давления пара:
а) с УК высокого и низкого давления: 1 - УК; 2,
7 - сепараторы пара соответственно низкого и высокого давлений; 3,8-
циркуляционные насосы контуров соответственно низкого и высокого давлений; 4, 5
- линии к потребителям пара соответственно низкого и высокого давлений; 6 -
питательный насос;
б) с 2-секционным УК высокого давления: 1,7-
испарительные секции соответственно низкого и высокого давлений; 2, 6 -
сепараторы пара соответственно низкого и высокого давлений; 3, 5 -
циркуляционные насосы контуров соответственно низкого и высокого давлений; 4 -
питательный насос; 8 - экономайзер высокого давления;
в) с регенеративным подогревом и парогенератором
низкого давления: 1 - экономайзер УК; 2, 8 - линии пара соответственно низкого
и высокого давлений; 3 - генератор пара низкого давления; 4 - регенеративный
подогреватель; 5 - питательный насос; 6 - циркуляционный насос; 7 - сепаратор
пара.
Все это происходит на фоне постоянного
интенсивного роста мощности СЭС. Особенно значителен рост мощности СЭС у
специализированных, скоростных, крупнотоннажных судов, перевозящих грузы
укрупненными местами (контейнеровозов, лихтеровозов, ролкеров, а также
рефрижераторов и рудовозов, некоторых типов). Причина заключается в том, что у
этих судов растут затраты мощности на привод вспомогательного оборудования,
обслуживающего ГД, на привод грузового оборудования, производительность
которого непрерывно возрастает. Возникает потребность в обеспечении холодом
значительного числа рефрижераторных контейнеров, систем трюмного
кондиционирования. Большие мощности затрачиваются на вентиляцию трюмов
ролкеров. Вместе с тем, и в основной группе универсальных сухогрузов и танкеров
умеренного тоннажа с МОД мощностью до 15 МВт также наблюдается рост мощностей
СЭС, обусловленный ростом затрат электроэнергии на автоматизацию, бытовые
системы, системы инертных газов, электрорадионавигационные комплексы и т. п.
Характерно, что на судах за последние 30 лет
произошло удвоение мощности СЭС. Поэтому область эффективного применения СГУТ
из года в год сдвигалась все дальше в область высоких мощностей ГД, и
эффективность обычных СГУТ все больше снижалась.
Возросшие цены на топливо вызвали необходимость
снижения построечной мощности и соответственно скорости судов всех типов.
Находившиеся в эксплуатации высокомощные суда (в основном танкеры и
контейнеровозы) стали эксплуатироваться на пониженных скоростях для экономии
топлива, а паро-турбинные и газотурбинные установки интенсивно заменялись на
дизельные с МОД и СОД. Все это послужило стимулом для совершенствования
структуры дизельных СЭУ, рациональной комплектации их оборудованием,
интенсификации работ по повышению эффективности СГУТ в новых условиях.
Эти работы, начатые в 70-х годах, ведутся до сих
пор в следующих основных направлениях: повышение экономичности
турбогенераторов; создание котлов с развитыми поверхностями нагрева;
использование теплоты охлаждения надувочного воздуха и охлаждающей воды, а
также высокотемпературного охлаждения ГД; использование низкокипящих жидкостей
в системах охлаждения ГД и парожидкостном цикле утилизационных турбин;
применение ВГ в сочетании с УГТ.
В середине 80-х годов в связи со значительно
возросшим КПД турбонагнетателей оказалось возможным образовавшиеся излишки
теплоты ОГ использовать в силовых газовых турбинах, что привело к созданию
принципиально новых систем утилизации теплоты.
Работы по созданию высокоэкономичных
утилизационных паровых турбин ведутся многими фирмами в направлении развития их
проточной части, использования в них только перегретого пара и обеспечения
достаточно глубокого вакуума в конденсаторе. Так, фирмой «Шинкокинзоки
Индастриес Хиросима» (Япония) создана 12-ступенчатая турбина мощностью около
700 кВт, работающая на паре давлением около 0,4 МПа и температурой 260 °С,
удельный расход пара составляет 7,1 кг/(кВт*ч). Высокоэкономичные
турбогенераторы с удельным расходом пара (7,3 - 7,6) кг/(кВт*ч) созданы также
фирмой «Бразерхуд» (Великобритания) и др. Фирма «МАН-B&W» в своих
технико-экономических обоснованиях СГУТ расчетные значения удельных расходов
пара УТГ мощностью (700 -1000) кВт принимает равными (6,8 - 7,0) кг/(кВт*ч).
Рис.1.3 - Схема циркуляционного контура утилизации
теплоты охлаждения надувочного воздуха дизелей фирмы МАН:
- газовая турбина ТК; 2 - компрессор ТК; 3 -
ВТС; 4 - подогреватель питательной воды УК; 5 - подогреватель топлива в
расходной цистерне; 6 - подогреватель топлива в танках; 7 - подогреватель воздуха
систем кондиционирования; 8 - конечный охладитель,, прокачиваемый забортной
водой; 9 - циркуляционный1 насос; 10 - низкотемпературная секция
воздухоохладителя; 11 - ГД.
Большое значение имеет использование котлов с
оребренными тепло-передающими поверхностями, что позволяет в стесненных
помещениях верхней части машинного отделения расположить компактную поверхность
нагрева, обеспечивающую и температуры отработавших газов около (170 - 180) °С.
Такие котлы созданы фирмами «Санрод» (Швеция), «Дизекон» (Великобритания),
«Ольберг» (Дания), а также заводами в ГДР и ПНР. Котлы удовлетворительно
показали себя в работе. Естественно, что в таких котлах должна быть обеспечена
хорошая наружная очистка, как в ходовых режимах, так и на стоянки судна.
Рис. 1.4 - Схема 2-х контурной СГУТ дизеля
6RND90M фирмы «Зульцер»:
-УПК; 2 - сепаратор пара УПК; 3 - общесудовые
потребители; 4 - подогреватель питательной воды ВПК; 5 - указатель потока
конденсата; 6 - атмосферный конденсатор; 7 - питательный насос ВПК; 8 - теплый
ящик; 9, 10 - питательные насосы сепараторов соответственно низкого и высокого
давлений; 11 - конденсатный насос; 12 - вакуумный конденсатор; 13 - УТГ; 14, 15
- соответственно конечная и промежуточная секции ВО; 16 - ВТС; 17 - ТК; 18 -
ГД; 19 - главный циркуляционный насос; 20 - главный водоохладитель; 21 -
циркуляционный насос; 22 - сепаратор пара низкого давления.
Рост давления наддува, как уже указывалось
ранее, привел к резкому возрастанию потерь теплоты с охлаждением надувочного
воздуха. Поэтому многие дизелестроительные фирмы (в частности, «Зульцер» и
«МАН») усиленно ведут работы по утилизации этой теплоты. В этих целях
разрабатываются многосекционные воздухоохладители. Например, первая секция
(высокотемпературная) двигателей GFCA, GB и МС фирмы МАН обеспечивает подогрев
пресной воды в замкнутом, циркуляционном контуре до (100 - 105) °С. Эта теплота
используется для подогрева питательной воды УК, топлива в расходном танке и
танках запаса, а также обогрева судовых помещений (рис. 1.3).
Фирма «Зульцер» для МОД 6RND90M рекомендует
схему СГУТ (рис. 1.4). В схеме предусмотрена организация двух парообразующих
контуров, утилизация теплоты охлаждения воздухоохладителя: ГД, теплоты воды,
охлаждающей цилиндры ГД, теплоты ОГ. В контуре высокого давления пар
вырабатывается по обычной схеме. Питательная вода перед поступлением в
сепаратор УК.подогревается в ВТС воздухоохладителя. В данной схеме предусмотрен
3х-ступенчатый воздухоохладитель, нижние секции которого охлаждаются забортной водой.
СГУТ рассчитана на эксплуатацию при (80 - 90) %-ной нагрузке ГД.
В схеме СГУТ для двигателей RTA фирмы «Зульцер»
также сохраняет 3х-ступенчатый воздухоохладитель ГД, однако отказывается от
применения двойного давления пара по причине значительного усложнения СГУТ и
систем ее автоматического регулирования. Фирма рекомендует схему, изображенную
на рис. 1.5.
В ней первая ступень охладителя воздуха
используется теплоснабжения основных судовых потребителей, а вторая - для
подогрева питательной воды УК.
Температура воды, охлаждающей цилиндры ГД,
поднята до 85 °С. Эта вода также может использоваться для подогрева различных
сред.
Рис. 1.5 - Схема СГУТ дизелей RTA фирмы
«Зульцер»:
- УК; 2 - циркуляционный насос; 3 - сепаратор
УПК; 4 - питательный бустерный насос; 5 - деаэратор; 6 - УТГ; 7 - общесудовые
потребители; 8 - конечный подогреватель тяжелого топлива; 9 - потребители
теплоты охлаждения ВТС; 10 - паровой подогреватель системы утилизации теплоты
ВТС; 11 - вакуумный конденсатор; 12 - конечный охладитель: конденсата; 13 -
теплый ящик; 14 - баллон; 15 - питательный насос деаэратора; 16 - конденсатный
насос; 17 - циркуляционный насос ВТС; 18 - конечный охладитель циркуляционного
контура; 19 - регулирующий клапан; 20, 21 - соответственно конечная и
промежуточная секции воздухоохладителя; 22 - ВТС.
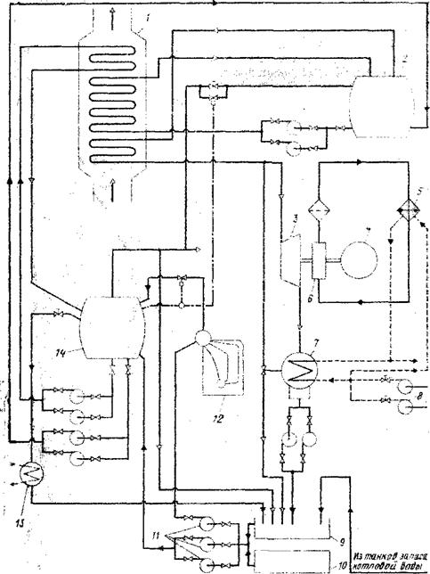
Рис. 1.6 - Схема СГУТ дизелей KSZ фирмы МАN
(разработана в ГДР):
- УК; 2, 14 - сепараторы пара соответственно
высокого и низкого давлений; 3 - паровая турбина; 4 - генератор тока; 5 -
маслоохладитель; 6 - циркуляционный масляный насос; 7 - вакуумный конденсатор;
8 - насосы забортной воды; 9 - сборник конденсатов и деаэратор; 10 - танк
запаса котловой воды; 11 - питательные насосы; 12 - ВПК; 13 - атмосферный
конденсатор.
В ГДР разработана схема СГУТ (рис. 1.6) с двумя
ступенями давлений для двигателей KSZ фирмы МАН. Пар (высокого давления (0,85
МПа) используется в УТГ, низкого (0,45 МПа) -для общесудовых нужд. Система мало
отличается от СГУТ с двойным давлением пара, описанных выше.
Применение СГУТ на судах с мощными СОД не менее
эффективно, чем на судах с МОД (у СОД даже более высокие температуры ОГ).
Особенно эффективны комплексные системы утилизации теплоты СОД с использованием
ВТО. Различные фирмы давно используют ВТО в отдельных типах СОД. Так, в США в
течение многих лет работали с ВТО 4-х тактные дизели фирм «Куппер- Бессемер»,
«Фербенкс - Морзе», «Вортингтон», «Мирлиос» мощностью до 3,5 МВт. Дизели фирм
«Энтерпрайз» и «Норберг» (температура охлаждающей воды около 120 °С)
установлены на речных толкачах в США.
В настоящее время организация ВТО вСОД большой
мощности приобретает новый смысл, так как позволяет широко использовать теплоту
в едином цикле со СГУТ отработавших газов. Такие работы ведутся фирмами
«Зульцер» и «Пилстик» (Франция), температура воды, выходящей из ГД, достигает
(120-130) °С. Фирмой «Зульцер» проведены стендовые испытания СОД 6ZL40/48 с
температурой охлаждающей воды, изменявшейся от 80 до 130 °С, что вызвало
ощутимое изменение теплового баланса двигателя.
В процессе исследований было установлено постоянство
удельного расхода и напряжений в деталях двигателя. Характерными особенностями
СГУТ с ВТО (рис. 1.7), разработанной фирмой «Пилстик», являются утилизационный
котел с двумя ступенями давления пара, промежуточный подвод пара в ступени
низкого давления турбины, использование теплоты охлаждения воздуха и теплоты
охлаждения цилиндров ГД. По данным фирмы, такая СГУТ позволяет обеспечить
мощность турбины, равную (8 - 9)% мощности ГД.
Основные принципы схемы СГУТ фирмы «Пилстик»
использованы фирмой «ИсикавадзимаХаримаИндастриз» (Япония) при создании СЭУ
судна «Нептун Ориент» с главным двигателем 6PC-4-2L мощностью около 7 МВт. В
этой установке имеется возможность избыточную мощность турбин передавать на вал
ГД, а при недостатке мощности турбины вращать вал генератора от ГД.
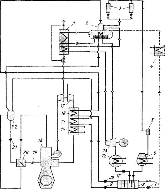
Рис. 1.7 - Схема СГУТ энергетической установки с
СОД фирмы «Пилстик», работающим с ВТО:
- теплообменник; 2 - циркуляционный насос; 3,5-
сепараторы пара соответственно низкого и высокого давлений; 4 - УПК; 6 -
циркуляционный насос; 7 - УТГ; 8 - вакуумный конденсатор; 9 - конденсатный
насос; 10 - теплый ящик; И - питательный насос; 12 - охладитель воздуха; 13 -
ГД; 14 - главный насос пресной воды.
Что касается МОД, то повышение температурного
уровня в системах их охлаждения пока наталкивается на определенные трудности. В
двигателях серий GB и МС фирмы МАН удалось поднять температуру на выходе из
двигателя всего лишь до (75 - 80) °С. Это означает, что (9 - 10) % теплового
потока в систему охлаждения цилиндров МОД смогут использоваться не только в
опреснительных утилизационных установках, но и для обогрева помещений, топлив и
масла, питьевой воды, воздуха - кондиционеров и др.
.2 Турбокомпаундная
схема утилизации теплоты ГД
При увеличении среднего эффективного давления в
МОД (до 1,5-1,9 МПа) и вСОД (до 2-2,3 МПа) значительно возрастает мощность
газовой турбины для привода надувочного компрессора (до 15-20 % мощности
поршневой части двигателя).
Рисунок 1.8 - Схема двигателя с утилизационной
газовой турбиной:
- ГД; 2 - выпускной трубопровод; 3 - воздушный
ресивер; 4 - турбина ТК; 5 - компрессор ТК; 6 - механизм отбора мощности; 7 -
гидромуфта; 8 - редуктор газовой утилизационной турбины; 9 - утилизационная
газовая турбина; 10 - заслонка подвода газа к силовой турбине; 11 - клапан
перепуска газа.
При совершенных системах продувки двигателя и
применении ТК с КПД, превышающим 70 % появляется возможность часть выпускных
газов около (12 -15) % - МОД и (16 - 25) % - СОД направлять в УГТ - 9 (рис.
1.8), которая с помощью гидромуфты 7 и механической передачи 8 связана с валом
поршневого двигателя 1. Основная часть выпускных газов направляется в газовую
турбину 4, которая приводит в действие компрессор 5 для наддува двигателя.
Утилизационная силовая газовая турбина (УГТ) в таких двигателях обычно работает
в диапазоне нагрузок (50 - 100) % номинального значения. Такая система
утилизации теплоты выпускных газов получила название - турбокомпаундная.
Применение УГТ позволяет снизить удельный расход
топлива в указанном выше диапазоне нагрузок двигателей на (2 - 3) %.
Вывод: ГД 9К98МС-С является современным МОД с
высоким наддувом, данный факт позволяет сделать выбор в пользу схем утилизации
с ВТО, для чего необходимо установить 3-х секционный ВО. Использование теплоты
надувочного воздуха ГД может полностью покрыть потребности судовых потребителей
тепловой энергии. В таком случае пар из газового утилизационного парового котла
(ГУПК) целесообразно полностью «сработать» в утилизационной паровой турбине
(УПТ). Так же целесообразной является установка УГТ.
УПТ и УГТ совместно работают на один генератор,
возможно, что получаемая в результате этого электроэнергия полностью
удовлетворит нужды судовых потребителей. В противном случае данный
утилизационный агрегат будет работать в параллели с одним ВДГ.
Для повышения надежности ГУПК и продления срока
его эксплуатации потребуется установка сажеобдувочных устройств обеспечивающих
максимальную очистку поверхностей нагрева, так же необходима установка
дополнительных устройств химической обработке котловой воды, данные мероприятия
позволят максимально сохранить паропроизводительность УК.
.
Анализ СГУТ ГД
2.1 Исходные данные
Исходные данные для расчета выбранных схем
утилизации теплоты уходящих газов ГД сведем в таблицу 2.1.
Таблица 2.1
|
№
|
Наименование
расчетных величин
|
Обозначение
|
Размерность
|
Числ.
значения
|
Примечания
|
|
1
|
Главный
двигатель
|
-
|
-
|
-
|
ГД
9К98МС-С
|
|
2
|
Номинальная
мощность ГД
|
Ne
ГД
|
кВт
|
24500
|
|
|
3
|
Эксплуатационная
нагрузка ГД
|
HГД
|
%
|
90
|
|
|
4
|
Номинальная
частота вращения
|
n
|
мин-1
|
98
|
|
|
5
|
Удельный
эффективный расход топлива
|
ge
ГД
|
кг/(кВт*ч)
|
0,176
|
|
|
6
|
Теплотворная
способность топлива
|
Qн
ГД
|
кДж/кг
|
41200
|
|
|
7
|
Коэффициент
избытка воздуха ГД
|
α
|
-
|
2,1
|
|
|
8
|
Коэффициент
продувки ГД
|
φa
|
-
|
1.33
|
|
|
9
|
Температура
газов ГД перед ТК
|
ТТК’
|
К
|
664
|
|
|
10
|
Температура
газов ГД за УТГ
|
ТУТГ
|
К
|
541
|
|
|
11
|
Температура
газов ГД за ТК
|
Твг
|
К
|
539
|
|
|
12
|
Температура
пресной воды охлаждающей ГД
|
Тпв
|
К
|
353
|
|
|
13
|
Температура
наддувочного воздуха на входе в ВО (за ТК)
|
Тов
|
К
|
412
|
|
|
14
|
Доля
тепловых потерь ГД с охлаждающей пресной водой
|
αпв
|
-
|
0,064
|
|
|
15
|
Доля
расхода газов на СТ
|
Gг
УГТ
|
%
|
12,82
|
|
|
16
|
КПД
передачи на гребной винт
|
ηn
ГВ
|
-
|
0,99
|
|
|
17
|
Судовая
электростанция (вспомогательный ДГ)
|
шт.
марка
|
3
6DK-28
|
|
18
|
Мощность
одного ВДГ
|
Nен
ВД
|
кВт
|
1820
|
|
|
19
|
Среднесуточная
нагрузка СЭС
|
Wст
|
кВт
|
2750
|
|
|
20
|
КПД
передачи на ГРЩ
|
ηn
ГРЩ
|
-
|
0,95
|
|
|
21
|
Удельный
эффективный расход топлива агрегатов СЭС (ВДГ)
|
ge
СЭС
|
кг/(кВт*ч)
|
0,184
|
|
|
22
|
Теплотворная
способность топлива ВДГ
|
QнСЭС
|
кДж/кг
|
41200
|
|
|
23
|
Судовая
котельная установка
|
шт.
марка
|
1
8/7
|
|
24
|
Производительность
котла номинальная
|
Dн
ВПК
|
кг/ч
|
8000
|
|
|
25
|
Эксплуатационная
нагрузка ВПК на ходовых режимах
|
НВПК
|
%
|
30
|
|
|
26
|
Рабочее
давление пара ВПК (УПК)
|
p0
|
МПа
|
0,7
|
|
|
27
|
Степень
сухости пара
|
χ
|
-
|
0,98
|
|
|
28
|
Температура
питательной воды
|
tпв
|
0С
|
70
|
|
|
29
|
Расход
топлива ВПК номинальный
|
Gн
ВПК
|
кг/ч
|
582
|
|
|
30
|
Теплотворная
способность топлива ВПК
|
Qн
ВПК
|
кДж/кг
|
41200
|
|
|
31
|
Рабочее
давление ГУПК
|
pУПК
|
МПа
|
0,8
|
|
|
32
|
Паропроизводительность
опреснителя
|
DОПР
|
т/сут
|
26
|
|
|
33
|
Коэффициент
ходового времени
|
kход
|
-
|
0,64
|
|
2.2 Определение
расхода топлива основных элементов СЭУ
Расход топлива на установку:
У = GГД + GСЭС + GСКУ, кг/ч, (2.1)
где GГД- расход топлива на ГД, кг/ч; GСЭС -
расход топлива на агрегаты, кг/ч;СКУ - расход топлива на СКУ, кг/ч.
Расход топлива на ГД определим по формуле:
ГД = Ne ГД*ge ГД*HГД/100, кг/ч, (2.2)
где Ne ГД- номинальная мощность ГД, кВт; ge ГД-
удельный эффективный расход топлива ГД, кг/(кВт*ч); HГД- эксплуатационная
нагрузка ГД, %.ГД = 24500*0,176*90/100 = 3880,8 кг/ч.
Расход топлива на агрегаты СЭС определим по
формуле:
СЭС = NeСЭС*geСЭС, кг/ч, (2.3)
где Ne СЭС- среднесуточная мощность СЭС на
ходовых режимах, кВт; ge СЭС - удельный эффективный расход топлива СЭС (ВДГ),
кг/(кВт*ч).
СЭС = Wст / ηn ГРЩ,
кВт, (2.4)
где Wст - среднесуточная нагрузка СЭС на ходовых
режимах, кВт; ηn ГРЩ - КПД передачи
на ГРЩ.СЭС = 2750/0,95 =2894,7, кВт.
Отсюда расход топлива на агрегаты СЭС
составит:СЭС = 2894,7 * 0,184 = 2750, кг/ч.
Расход топлива на СКУ определим по формуле:
СКУ = Gн ВПК * НВПК/100, кг/ч, (2.5)
где Gн ВПК - расход топлива ВПК номинальный,
кг/ч; НВПК - эксплуатационная нагрузка ВПК на ходовых режимах, %.СКУ =
582*30/100 = 174,6, кг/ч.
Тогда расход топлива на установку составит:У =
3880,8 + 2750 + 174,6 = 6805,4, кг/ч.
Долю расхода топлива СЭУ на ГД определим по
формуле:
= GГД/ GУ , (2.6)
= 3880,8/6805,4 = 0,57.
Долю расхода топлива СЭУ на агрегаты СЭС
определим по формуле:= GСЭС/ GУ , (2.7)
= 2750/6805,4 =0,4.
Долю расхода топлива СЭУ на СКУ определим по
формуле:
= GСКУ/ GУ , (2.8)
= 174,6/6805,4 = 0,03.
2.3 Определение КПД
СЭУ и ее основных элементов
КПД СЭУ определим по формуле:
ηу = ηеГД*ηn
ГВ*Х
+ ηеСЭС*ηn
ГРЩ*Y
+ ηВПК*Z, (2.9)
где ηеГД
- эффективный КПД ГД; ηn ГВ - КПД
передачи на гребной винт; Х - доля расхода топлива СЭУ на ГД;ηеСЭС
- эффективный КПД агрегатов СЭС (ВДГ); ηn ГРЩ
- КПД передачи на ГРЩ; Y - доля расхода топлива СЭУ на агрегаты СЭС; ηВПК
- КПД вспомогательного котла; Z - доля расхода топлива на СКУ (ВПК).
Эффективный КПД ГД определим по формуле:
ηеГД = 3600 /(ge
ГД*Qн ГД), (2.10)
ηеГД =
3600/(0,176*41200) = 0,496 (ηеГД
= 49,6%).
Эффективный КПД агрегатов СЭС (ВДГ) определим по
формуле:
ηеСЭС = 3600 / (ge
СЭС*QнСЭС), (2.11)
ηеСЭС =
3600/(0,184*41200) = 0,475 (ηеСЭС
= 47,5).
КПД вспомогательного парового котла определим по
формуле:
ηВПК = (Dн ВПК*(h0 -
hпв))/(Gн ВПК*Qн ВПК), (2.12)
где Dн ВПК - производительность котла
номинальная, кг/ч; h0 - энтальпия свежего пара ВПК (по диаграмме H-S), кДж/кг;
hпв - энтальпия питательной воды ВПК (по диаграмме H-S), кДж/кг; Gн ВПК -
расход топлива ВПК номинальный, кг/ч; Qн ВПК - теплотворная способность топлива
ВПК, кДж/кг.
Энтальпию пара выбираем по диаграмме состояния
водяного пара (H -S), для рабочего давления пара ВПК(p0 = 0.7 МПа), с учетом
степени сухости пара (χ).
Энтальпию питательной воды выбираем по диаграмме
состояния водяного пара (H -S), для рабочего давления пара ВПК(p0 = 0.7 МПа), с
учетом ее температуры(tпв = 70 0С).
ηВПК =
(8000*(2741-251))/(582*41200) = 0,831 (ηВПК
= 83,1%).
Тогда КПД СЭУ составит:
ηу = 0,496*0,99*0,57
+ 0,475* 0,95*0,4 +0,831*0,03 = 0,484
(ηу = 48,4%).
2.4 Расчет возможной
паропроизводительности ГУПК
Возможная производительность пара ГУПК:
ГУПК = Qуг*kпос/(h0 - hпв), кг/ч, (2.13)
где: Qуг - количество теплоты воспринятое ГУПК
от газов, кДж/ч;kпос - коэффициент, учитывающий потери теплоты через обшивку в
окружающую среду (kпос= 0,96).
Количество теплоты, воспринятое ГУПК определим
по формуле:
уг = Δhрвг*Gвг,кДж/ч, (2.14)
где: Δhрвг
- располагаемый теплоперепад выпускных газов ГД, кДж/ч;Gвг - расход выпускных
газов ГД, кг/ч.
Δhрвг = Срвг’*Tвг’ -
Срвг”*Tвг”, кДж/кг, (2.15)
где: Срвг’ - средняя весовая изобарная
теплоемкость выпускных газов ГД перед ГУПК, кДж/(кг*К);Tвг’ - температура
выпускных газов ГД перед ГУПК, К;Срвг” - средняя весовая изобарная теплоемкость
выпускных газов ГД за ГУПК, кДж/(кг*К);Tвг” - температура выпускных газов ГД за
ГУПК, К.
На каждый метр длинны газового тракта снижение
температуры выпускных газов составит порядком 1,2 0С, тогда при удалении УПК от
ГД на L = 6 метров, температура выпускных газов перед ГУПК составит:
вг’=Tвг - L*1.2, К, (2.16)
вг’= 539 - 6*1.2 = 531,8, К.
Далее необходимо определить температуру выпасных
газов за ГУПК. Во избежание достижения точки росы и низкотемпературной коррозии
поверхностей нагрева УПК температура выпускных газов за котлом должна быть не
ниже 180 0С.
Затем по диаграмме состояния водяного пара ( H-S
)определяем температуру насыщенного пара( ts)при заданном рабочем давлении ГУПК
( pУПК).
Так же необходимо соблюсти минимально
необходимый температурный перепад между стенкой и газами, обеспечивающий
достаточно эффективный теплообмен, и возможное приращение температуры стенки
поверхности нагрева в связи с наружным загрязнением, обычно подобный
термоперепад не ниже Δtэф = 15 0С.
Тогда минимальная температура газов на выходе из
ГУПК будет равна:
вг”= ts + Δtэф
+ 273, К, (2.17)
где: ts-температура насыщенного пара при рУПК =
0,8 МПа, 0С;Δtэф - поправка на
загрязнение поверхности нагрева и эффективность теплообмена.вг” = 175 + 15 +
273 = 463, К ( 190,00С)
Для полученных значений строим график
зависимости температуры выпускных газов ГД перед ГУПК от нагрузки ГД (Tвг’ = f
(Ne) ).
Подобным же способом строятся графики для
значений температур выпускных газов ГД до ТК и после УГТ.
Полученные значения температур заносим в таблицу
2.2, на основании которой строим графики рисунка (рис. 2.1).
Таблица 2.2
Возможная паропроизводительность ГУПК
|
Обозначения
|
Размерн.
|
Значения
|
Примечания
|
|
Ne
|
%
|
50
|
60
|
70
|
80
|
90
|
100
|
|
|
Ne
|
кВт
|
4380
|
5256
|
6132
|
7008
|
7884
|
8760
|
|
|
Tвг’
|
К
|
539,6
|
532,6
|
527,6
|
526,1
|
527,6
|
531,6
|
Tвг’
= f (Ne)
|
|
Tmk’
|
К
|
671,8
|
664,8
|
659,8
|
658,3
|
659,8
|
663,8
|
Tmk’
= f (Ne)
|
|
TУГТ”
|
К
|
527,8
|
520,8
|
515,8
|
514,3
|
515,8
|
519,8
|
TУГТ”=
f (Ne)
|
Рис. 2.1. График зависимости
температуры выпускных газов от нагрузки ГД
Далее определим теплоемкости
выпускных газов ГД.
Среднюю весовую изобарную
теплоемкость выпускных газов рассчитаем по формуле:
Срвг = gг* Срг + gв*Срв, кДж/(кг*К), (2.18)
где gг - весовая доля продуктов
сгорания; gв - весовая доля воздуха; Срг - весовая изобарная теплоемкость
продуктов сгорания, кДж/(кг*К); Срв - весовая изобарная теплоемкость воздуха,
кДж/(кг*К).
Весовую долю продуктов сгорания найдем
по формуле:
г = (α*L0+1)/(φa*α*L0+1), (2.19)
где: α - коэффициент
избытка воздуха ГД; φa
- коэффициент
продувки ГД; L0 - количество воздуха, необходимое для сгорания 1 кг топлива,
кг/кг.г = (2,1*13,89+1)/(1,33*2,1*13,89+1)=0,758.
Весовую долю воздуха найдем по
формуле:
в = 1-gг, (2.20)
в = 1- 0,758 =0,242.
Зависимости теплоемкости
составляющих выпускных газов от температуры:
для продуктов сгорания:
Срг=((4,89+(α-1)*4,6+1,986*
α)/(µ*α))+(86+(α-1)*60)/(µ*α*105))*Т, (2.21)
где: µ - средний молекулярный вес
для воздуха и выпускных газов, кг.
µ = 28,97, кг
Срг = Аг + Вг *Т, кДж/(кг*К), (2.22)
Аг=(4,89+(α-1)*4,6+1,986*α)/(µ*α), (2.23)
Аг=(4,89+(2,1-1)*4,6+1,986*2,1)/(28,97*2,1)=0,232,
Вг=(86+(α-1)*60)/(µ*α*105), (2.24)
Вг=(86+(2,1-1)*60)/(28,97*2,1*105)=2,501*10-5,
Срг=(0,232+2,501*10-5*Твг)*4,2,
кДж/(кг*К).
для воздуха:
Срв=(6,59+0,006)/µ*Т, (2.25)
Срв = Ав + Вв *Т, (2.26)
Ав=6,59/µ, (2.27)
Ав=6,59/28,97=0,227,
Вв=0,0006/µ, (2.28)
Вв=0,0006/28,97=2,071*10-5,
Срв=(0,227+2,071*10-5*Твг)*4,2,
кДж/(кг*К). (2.29)
Формула средней весовой изобарной
теплоемкости выпускных газов будет иметь следующий вид:
Срвг=(0,231+2,392*10-5*Твг)*4,2,
кДж/(кг*К). (2.30)
Расход выпускных газов ГД определим
по формуле:
вг=(α* φa*L0+1)*NеГД*gеГД,
кг*ч, (2.31)
где: α - коэффициент
избытка воздуха ГД; φa
- коэффициент
продувки ГД;- количество воздуха, необходимое для сгорания 1 кг топлива, кг/кг;
NеГД - мощность ГД, кВт; gеГД - удельный эффективный расход топлива,
кг/(кВт*ч).
Последующий расчет возможной
паропроизводительности УПК насыщенного пара с учетом его степени сухости
(DнпУПК) и перегретого пара (DnnУПK) сведем в таблицу 2.3.
Для определения DnnУПK необходимо
задаться температурой перегретого пара (tnn), для большинства УГТ tnn = (220 -
260) °С, при этом необходимо учесть минимально допустимый термоперепад между
температурой перегретого пара и температурой выпускных газов на входе в УПК Δtnnмин= 40 0С.
Принимаем Δtnn = 220
0С.
Так же необходимо учесть снижение
давления перегретого пара перед турбиной УТГ вследствие различных потерь, на
величину Δр = 0,1 МПа.
Давление перегретого пара перед УТГ
составит:
р1=рУПК - Δр, (2.32)
р1=0,8 - 0,1=0,7, Мпа.
Энтальпию перегретого пара перед
турбиной УТГ выбираем по диаграмме состояния водяного пара (H-S), для давления
р2.= h1= 2893 кДж/кг.
Далее необходимо определить
энтальпию питательной воды на входе в УПК с учетом охлаждения воды в вакуумном
конденсаторе, для этого необходимо задаться давлением пара за турбиной УТГ, при
этом важно, что бы степень сухости пара была χ > 0,9.
Согласно диаграмме состояния
водяного пара (H-S) давление пара за турбиной УТГ р2 = 0,0067 МПа.
Температуру насыщения воды
(конденсации пара) для давления р2(tHK), определим по диаграмме состояния
водяного пара (H-S).= 38 0С.
С учетом переохлаждения конденсата
на величину ΔtOK=
5 0С,
температура конденсата составит:
tXK= tHK - ΔtOK,0C, (2.33)
= 38 - 5 = 33,0C.
Энтальпию конденсата (как
питательной воды) для давления р2 (hXK), определим по диаграмме состояния
водяного пара (H-S)= 159, кДж/кг.
С учетом того, что в современных
СГУТ подогрев холодного конденсата перед подачей его в УПК является
распространенным явлением, расчет DnnУПK проведем для нескольких значений
подогретого конденсата.
Подогрев конденсата в СГУТ можно
осуществить путем утилизации теплоты ГД, а в частности теплоты пресной
охлаждающей воды (Qпв) или теплоты воды охлаждающей наддувочный воздух ГД (Qов)
в высокотемпературной секции ВО ГД.
В случае использования Qпв при
температуре пресной воды на выходе из ГД равной tпв'= 80 0С, температура
пресной воды охлаждающей ГД на выходе из подогревателя питательной воды УПК
составит tпв"= 75 0С, с учетом минимально допустимого термоперепадаΔtгв = 5 0С,
между температурой воды греющей и подогреваемой, температура подогретого
конденсата на входе в УПК составит:
пв = tпв" - Δtгв, 0С, (4.34)
пв = 75 - 5 = 70, 0С.
Энтальпию подогретого конденсата
(как питательной воды) определим по формуле:
пк = tпк*Св, кДж/кг, (4.35)
где: Св - средняя теплоемкость питательной
воды, кДж/(кг*К).пк = 70 * 4,2 = 294, кДж/кг.
Утилизацию потерь теплоты ГД с
наддувочным воздухом проще и надежнее осуществить посредством установки двух
дополнительных секций ВО, а в частности, высокотемпературной секции (для
выработки свежего пара) и среднетемпературной секции (для выработки горячей
технической воды), доохлаждение наддувочного воздуха осуществляется в
низкотемпературной секции ВО забортной водой.
В случае использования Qов при
температуре охлаждающего воздуха на входе в высокотемпературную секцию ВО
равной tовв ' = 144 0С, температура воздуха на выходе из данной секции ВО
(секции воздушного парогенератора) с учетом "срабатывания" в данной
секции Δtср = 10,0
0С, составит:
овв"= tовв’ - Δtрв,0С, (2.36)
овв"= 144-10=134,0С.
При минимально допустимом
термоперепаде Δtовв = 5 0С,
между температурой греющего воздуха и генерируемого свежего пара, температура
последнего составит:
повв = tповв”-Δtовв,0C, (2.37)
повв = 134-5=129,0C.
Данной температуре насыщения пара
соответствует давление ровв = 0,26 МПа.
При минимально допустимом
термоперепаде Δtгп = 5 0С,
между температурой греющего пара (выработанного в высокотемпературной секции
ВО) и подогреваемым конденсатом температура последнего на входе в УПК составит:
Δtгк = tповв”-Δtгв, 0C, (2.38)
Δtгк = 129 - 5=124, 0C.
Энтальпию конденсата (как
питательной воды), подогретого паром из высокотемпературной секции ВО определим
по формуле:
гк = tгк*Св, кДж/кг, (2.39)гк
= 124*4,2=522,3, кДж/кг.
Так же при использовании Qов
температура охлаждающего воздуха на входе среднетемпературную секцию ВО равной
tовс' = tовв" = 134 0С, температуру воздуха на выходе из данной секции ВО
(секции подогрева технической воды) примем tовс" = 100 0С, при минимально
допустимом термоперепаде
Δtовс = 5 0С, между температурой
греющего воздуха и нагреваемой технической воды, температура последней
составит:
повс = tовв" - Δtовс, 0C, (2.40)
повс = 100-5=95, 0C.
При минимально допустимом
термоперепаде Δtгв = 5 0С,
между температурой греющей технической воды (выработанной в среднетемпературной
секции ВО) и подогреваемого конденсата, температура последнего на входе в ВУПК
составит:
гкв = tпвос"-Δtгв, 0С, (2.41)
гкв =95-5=90, 0С.
Энтальпию конденсата (как
питательной воды) подогретого технической водой среднетемпературной секции ВО
определим по формуле:
гкв = tгкв* Св, кДж/кг, (2.42)
гкв = 90*4.2=378, кДж/кг.
Потребность судна в свежем паре
составляет:
СКУ = DнВПК * НВПК/100, кг/ч, (2.43)
DСКУ = 8000*30/100=2400, кг/ч.
Количество теплоты, необходимое для
удовлетворения нужд всех потребителей СКУ рассчитаем по формуле:
ску = Dску * (h0 - hпв), кДж/ч, (2.44)
ску = 2400 * (2741 - 251) = 5976000,
кДж/ч.
В таблице 2,3 рассчитаем значения
производительности ГУПК для следующих случаев:
) 100% Qвг используется для производства
насыщенного пара для нужд потребителей СКУ - (DнпГУПК);
) 100% Qвг используется для
производства перегретого пара (для УГТ) с учетом разной степени подогрева
питательной воды (DппГУПК_1-4);
) часть теплоты Qвг равная QCKУ
используется для производства насыщенного пара, оставшаяся теплота - на
генерацию перегретого пара с учетом разной степени подогрева последнего
(DнппГУПК_1-3).
Возможная производительность пара
ГУПК для случая (3):
нппГУПК = (Qуг - QСКУ)*kпос/(h0 -
hпв), кг/ч. (2,45)
Для расчета DппГУПК_1-4 и
DнппГУПК_1-3в формулы (2,13) и (2,45) подставляются вместо h0 ≥ hnn, а
вместо hпв ≥ hхкп, hгк и hгкв соответственно температуре питательной воды
(tпв).
Таблица 2.3.
Возможная паропроизводительность
ГУПК
|
Обозначения
|
Размерность
|
Значения
|
Примечания
|
|
Ne
|
%
|
50
|
60
|
70
|
80
|
90
|
100
|
-
|
|
Ne
|
кВт
|
4380
|
5256
|
6132
|
7008
|
7884
|
8760
|
-
|
|
Tвг’
|
К
|
539,6
|
532,6
|
527,6
|
526,1
|
527,6
|
531,6
|
Рис.
2,1 Tвг’ = f (Ne)
|
|
Срвг’
|
кДж/(кг*ч)
|
1,024
|
1,024
|
1,023
|
1,023
|
1,023
|
1,024
|
Формула
(2.30)
|
|
|
Tвг”
|
К
|
463
|
463
|
463
|
463
|
463
|
463
|
Формула
(2.17)
|
|
Срвг”
|
кДж/(кг*ч)
|
1.017
|
1.017
|
1.017
|
1.017
|
1.017
|
1.017
|
Формула
(2.30)
|
|
Δhрвг
|
кДж/кг
|
82,033
|
74,487
|
69,104
|
67,490
|
69,104
|
73,410
|
Формула
(2.15)
|
|
Gвг
|
кг/ч
|
30677
|
36812
|
42948
|
49083
|
55219
|
61354
|
Формула
(2.31)
|
|
DппГУПК
|
кг/ч
|
1288
|
1440
|
1592
|
1790
|
2047
|
2375
|
tпв
= 60 0С
|
|
DппГУПК_1
|
кг/ч
|
1173
|
1312
|
1450
|
1630
|
1864
|
2163
|
tпв=
330С
|
|
DппГУПК_2
|
кг/ч
|
1234
|
1380
|
1525
|
1714
|
1961
|
2276
|
tпв=
70 0С
|
|
DппГУПК_3
|
кг/ч
|
1276
|
1426
|
1576
|
1772
|
2027
|
2352
|
tпв=
90 0С
|
|
DппГУПК_4
|
кг/ч
|
1353
|
1513
|
1672
|
1880
|
2150
|
2495
|
tпв=
124,40С
|
|
DнппГУПК_1
|
кг/ч
|
474
|
612
|
751
|
930
|
1165
|
1464
|
tпв=
330С
|
|
DнппГУПК_2
|
кг/ч
|
499
|
644
|
790
|
979
|
1226
|
1540
|
tпв=
70 0С
|
|
DнппГУПК_3
|
кг/ч
|
515
|
666
|
816
|
1011
|
1266
|
1591
|
tпв=
90 0С
|
Рис. 2.2. График возможной производительности
УПК
2.5 Расчет возможной
производительности ВУПК
Возможная производительность пара ВУПК:
ВУПК = Qов*kпос/(h0 - hпв ), кг/ч, (2.46)
где Qов - количество теплоты воспринятое ВУПК-ом
от воздуха, кДж/ч.
Количество теплоты воспринятое ВУПК от
наддувочного воздуха ГД в высокотемпературной секции ВО определим по формуле:
вов = Δhрвов*
Gов , кДж/ч, (2.47)
где Δhрвов
- располагаемый теплоперепад, срабатываемый в высокотемпературной секции ВО,
кДж/ч; Gов - расход наддувочного воздуха ГД через ВО, кг/ч.
Располагаемый теплоперепад срабатываемый в
высокотемпературной секции ВО найдем по формуле:
Δhрвов = Срв'-Товв’ -
Срв"-Товв", кДж/кг, (2.48)
где Срв' - средняя весовая изобарная
теплоемкость наддувочного воздуха перед высокотемпературной ВО, кДж/(кг*К);
Товв’ - температура наддувочного воздуха перед ВО, К; Срв" - средняя
весовая изобарная теплоемкость наддувочного воздуха за высокотемпературной
секцией ВО, кДж/(кг*К); Товв" - температура наддувочного воздуха за высокотемпературной
секцией ВО, К.
Срв=(0,227+2,071*10-5*412)*4,2=1,012,
кДж/(кг*К),
Срв=(0,227+2,071*10-5*402)*4,2=1,011,
кДж/(кг*К).
Последующий расчет возможной
паропроизводительности воздушного УПК с учетом степени сухости пара χ
= 0,98 (DнпВУПК) сведем таблицу2.4.
Основными потребителями пара ВУПК являются
подогреватели топлива перед сепараторами и перед агрегатами, а так же
подогреватель питательной воды газового УПК, таким паром волне можно подогреть
топливо до 120 0С, в качестве питательной воды для ВУПК будем использовать
конденсат от его потребителей пара, параметры конденсата принимаем равными
параметрам питательной воды ВПК.
Подогрев конденсата в ВУПК можно осуществить за
счет утилизации теплоты ГД, а в частности теплоты пресной охлаждающей воды
(Qпв) или теплоты воды охлаждающей наддувочный воздух ГД (Qнв) в
среднетемпера-турной секции ВО (ССВО) ГД.
В случае использования Qпв температура подогрева
питательной воды ВУПК будет равна температуре питательной воды ГУПК, tпк = 70
0С,
энтальпия соответственно hпк = 294 кДж/кг.
В случае использования Qнв температура подогрева
питательной воды ВУПК будет равной температуре питательной воды ГУПК, tгкв = 90
0С, энтальпия соответственно hгкв = 378 кДж/кг.
Энтальпию насыщенного пара в ВУПК выбираем по
диаграмме состояния водяного пара (H-S), для давления Ровв.овв = 2724, кДж/кг.
Таблица 2.4
Возможная паропроизводительность ВУПК
|
Обозначения
|
Размерность
|
Значения
|
Примечания
|
|
Ne
|
%
|
50
|
60
|
70
|
80
|
90
|
100
|
-
|
|
Ne
|
кВт
|
4380
|
5256
|
6132
|
7008
|
8760
|
-
|
|
Tов’
|
К
|
412
|
412
|
412
|
412
|
412
|
412
|
-
|
|
Срв’
|
кДж/(кг*ч)
|
1,012
|
1,012
|
1,012
|
1,012
|
1,012
|
1,012
|
-
|
|
Tов”
|
К
|
402
|
402
|
402
|
402
|
402
|
402
|
-
|
|
Срв”
|
кДж/(кг*ч)
|
1.011
|
1.011
|
1.011
|
1.011
|
1.011
|
1.011
|
-
|
|
Δhрвов
|
кДж/кг
|
10,522
|
10,522
|
10,522
|
10,522
|
10,522
|
10,522
|
-
|
|
Gов
|
кг/ч
|
30677
|
36812
|
42948
|
49083
|
55219
|
61354
|
-
|
|
DппВУПК_1
|
кг/ч
|
118
|
141
|
165
|
188
|
212
|
235
|
tпв
= 60 0C
|
|
DппВУПК_2
|
кг/ч
|
120
|
144
|
168
|
192
|
216
|
240
|
tпв
= 70 0C
|
|
DппВУПК_3
|
кг/ч
|
124
|
149
|
174
|
199
|
223
|
248
|
tпв
= 90 0C
|
Далее рассчитаем количество свежего пара
необходимого для подогрева тяжелого топлива перед агрегатами:
= Qmm * kпос/(hнп - hк), кг/ч, (2.49)
где: Qmm - количество теплоты необходимое для
подогрева тяжелого топлива в подогревателях перед агрегатами, кДж/ч; hнп -
энтальпия насыщенного пара перед подогревателем, кДж/кг; hк - энтальпия пара
(конденсата) за подогревателем, кДж/кг.
Рис. 2.3. График возможной производительности
ВУПК
Количество теплоты необходимое для подогрева
тяжелого топлива в подогревателях перед агрегатами определим по формуле:
= (GГД + GСЭС) * Сm * (tmm’ - tmm”), кДж/(кг*К), (2.50)
где: Сm - удельная теплоемкость тяжелого
топлива, кДж/(кг*К); tmm’ - температура тяжелого топлива перед подогревателем,
0С; tmm”- температура тяжелого топлива за подогревателем, 0С.= (3880,8 + 2750)
* 1,7 * (120-50)=789065, кДж/(кг*К).
Энтальпию насыщенного пара (высокотемпературной
секции ВО) выбираем по диаграмме состояния водяного пара (H-S), для давления
ровв.= 789065*0.96/(2724-462)=334.88, кг/ч.
Расход пара на дополнительный подогрев
питательной воды ГУПК определим по формуле:
дппв = Qдппв *kпос/(hповв-hк), кг/ч, (2.51)
где: Qдппв - количество теплоты необходимое для
подогрева питательной воды ГУПК, кДж/ч.
Количество теплоты, необходимое для
дополнительного подогрева питательной воды ГУПК рассчитаем по формуле:
дппв = DппГУПК_3*(hгк - hгкв), кДж/ч, (2.52)
дппв = 2027*(522 - 378) = 292491,7, кДж/ч,дппв =
292491,7 *0,96/(2724-622) = 134, кг/ч.
Поскольку DнпВУПК_3 = 353 кг/ч меньше, чем Dдппв
+ Dmm = 448 кг/ч, то подогрев питательной воды ГУПК возможен до tпв = 124,0 0С.
2.6 Исследование
возможности использования горячей воды как альтернативы пара СКУ
ВУПК в состоянии генерировать до DнпВУПК_3 = 353
кг/ч, часть которого идет на подогрев тяжелого топлива перед агрегатами и
сепараторами, остальной пар может быть использован на потребителях нуждающихся
в высокотемпературном подогреве.
Основная же часть потребителей может быть
переведена на другой источник теплоты, а в частности - горячую техническую воду
от ССВО.
Количество теплоты необходимое для
удовлетворения нужд основных потребителей СКУ рассчитаем по формуле:
ОСН=QСКУ-Qmm , кДж/ч, (2.53)=
5976000 - 789065 = 5186934,8 ,кДж/ч.
Количество теплоты воспринятое от наддувочного
воздуха ГД в ССВО определим по формуле:
ссов=∆hpcов*Gов, кДж/ч, (2.54)
где: ∆hpcов - располагаемый теплоперепад,
срабатываемый в ССВО, кДж/кг;Gов - расход надувочного воздуха ГД, кг/ч.
Располагаемый теплоперепад, срабатываемый в
ССВО, найдем по формуле:
Δhрсов = Срв'-Товс’ -
Срв"-Товс", кДж/кг, (2.55)
где: Срв'- средняя весовая изобарная теплоемкость
надувочного воздуха перед ССВО, кДж/(кг*К);Товс’ - температура надувочного
воздуха перед ССВО, К;Срв" - средняя весовая изобарная теплоемкость
надувочного воздуха после ССВО, кДж/(кг*К);Товс" - температура
наддувочного воздуха после ССВО, К.
Согласно формуле (2.29):
Срв=( 0,227+2,071*10-5 *407 )*4,2= 0,991,
кДж/(кг*К),
Срв=( 0,227+2,071*10-5 *373 )*4,2= 0,988,
кДж/(кг*К),
∆hсвов=( 0,991*407 )-(0,988*373) = 35,
кДж/кг,свов = 35*55219 = 1932665,кДж/ч.>QCCOB на Qu =5186934,8 - 1932665 =
3254269,8кДж/ч, а значит не существует нехватки теплоты, которую можно
возместить за счет утилизации теплоты ГД с охлаждающей пресной водой, с учетом
отбора части этой энергии на нужды утилизационного опреснителя.
Однако для современных СГУТ использование
теплоты, отводимой с пресной водой от цилиндров ГД (а иногда и от поршней),
является перспективным направлением, и в случае полного обеспечения судна
тепловой энергией от других источников, может стать дополнительным (резервным)
элементом, повышающим надежность СГУТ.
Далее рассчитаем количество теплоты отводимое от
ГД с пресной водой:
пв=QнГД * gеГД * NенГД * НГД/100 *ɑпв,
кДж/ч, (2.56)
где: ɑпв - доля тепловых потерь ГД с
охлаждающей пресной водой.пв= 41200 * 0,176 * 24500 * 90/100 * 0,064= 10232893,
кДж/ч.
Затем определим количество теплоты необходимое
для подогрева морской воды в опреснителе:
= Donр *qoy, кДж/ч, (2.57)
где:qoy - количество теплоты, необходимой для
получения 1 кг дистиллята в одноступенчатой установке с испарителем кипящего
типа, кДж/кг;Donр - производительность опреснительной установки, кг/ч.= 1083 *
2700 = 2925000, кДж/ч.
Далее определим избыток (или нехватку)
количества теплоты отводимой от ГД с пресной водой:
изпв = Qпв - Qonp, кДж/ч, (2.58)
изпв = 10232893 - 2925000 = 7307893, кДж/ч.
Данный избыток теплоты значительно превышает
недостачу, что говорит запасе тепловой энергии для нужд судовых потребителей, и
возможности реализации подобной утилизации теплоты ГД.
В таком случае весь пар, генерируемый в ГУПК,
целесообразно использовать в УТГ.
2.7 Расчет
производительности УТГ
Для дальнейших расчетов возможной
производительности УТГ необходимо определить недостающие параметры УТГ, в
частности неизвестны эффективный КПД турбины (ɳтэ), КПД генератора тока (ɳген),
КПД паропровода (ɳnn) и КПД редуктора (ɳред).
Эффективный КПД турбины УТГ определяется с
графика, но для его определения необходимо знать мощность самой турбины
(NeУТГ), поэтому в первом приближении задаемся ɳтэ = 0,75, и высчитываем
NeУТГ, после чего по полученному значению уточняем ɳтэ, для большей
точности данную операцию можно повторить несколько раз.
КПД современных генераторов тока ɳген =
0,95, КПД паропровода как правило составляет ɳnn=0,99, КПД редуктора
принимается ɳред=0,97.
Эффективную мощность УТГ рассчитаем по формуле:
УТГ = DппГУПК_4 * ( h1-h2 ) * ɳтэ * ɳген
* ɳnn * ɳред ,кВт
где:h1 - энтальпия перегретого пара перед
турбиной при давлении (р1), кДж/кг; h2 - энтальпия пара за турбиной при
давлении (р2), кДж/кг.
Энтальпию пара перед турбиной и за ней выбираем
по диаграмме состояния водяного пара (H-S), для соответствующих давлений (р1) и
(р2), значение h1 снимается с учетом температуры перегрева пара (tnn).= 2884,
кДж/кг,= 2292, кДж/кг,
ɳтэ = 0,75.
Для расчета эффективной мощности УТГ в первом
приближении значение расхода перегретого пара ГУПК возьмем из таблицы 2.3 с
учетом Нгд и tпв= 90 0С, (табличное значение необходимо перевести с кг/ч на
кг/с).УТГ = 0,593 *( 2884- 2292) * 0,75 * 0,99 * 0,95 * 0,97 = 254,2 кВт.
Для полученного значения NeУТГ эффективный КПД
турбины составит: ɳтэ= 0,77
Последующий расчет возможной производительности
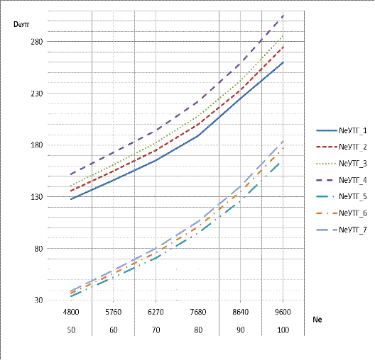
УТГ для различных значений (DппГУПК_1-4) и (DнппГУПК_1-3) сведем в таблицу 2.5.
Таблица 2.5
Возможная производительность УТГ
|
Обознач.
|
Размерн.
|
Значения
|
Примечания
|
|
Ne
|
%
|
50
|
60
|
70
|
80
|
90
|
100
|
-
|
|
Ne
|
кВт
|
4800
|
5760
|
6270
|
7680
|
8640
|
9600
|
-
|
|
NeУТГ_1
|
кВт
|
128
|
146
|
165
|
189
|
225
|
260
|
tnв
= 33 °С
|
|
NeУТГ_2
|
кВт
|
136
|
155
|
175
|
200
|
233
|
275
|
tnв
=70 °С
|
|
NeУТГ_3
|
кВт
|
141
|
161
|
182
|
208
|
242
|
286
|
tnв
=90 °С
|
|
NeУТГ_4
|
кВт
|
152
|
173
|
194
|
222
|
259
|
305
|
tnв=124
°С
|
|
NeУТГ_5
|
кВт
|
34
|
52
|
71
|
95
|
126
|
166
|
tnв
=33 °С
|
|
NeУТГ_6
|
кВт
|
37
|
56
|
76
|
101
|
135
|
177
|
tnв
=70 °С
|
|
NeУТГ_7
|
кВт
|
39
|
59
|
80
|
106
|
140
|
184
|
tnв
=90 °С
|
Рисунок 2.4 - График возможной
паропроизводительности УТГ
2.8 Расчет
производительности утилизационной газовой турбины (УГТ)
На УГТ подается до 13,4 % от общего расхода
газов на ТК.
В диапазоне NеГД = (50-100)%, появляется
избыточная мощность турбины ТК, поэтому часть газов до ТК отводится в УГТ, при
NеГД = 100 % доля газов отводимых на УГТ достигает своего максимума GгУГТ =
14,92 %.
Эффективную мощность утилизационной газовой
турбины на эксплуатационном режиме определим по формуле:
еГД = Gвг * HГД/100 * GгУТГ/100 * ∆hУТГ * ɳэгт
* ɳген * ɳред,кВт, (2.59)
где: ∆hУТГ- теплоперепад на УГТ, кДж/кг; ɳэгт
- эффективный КПД УГТ;Gвг - расход выпускных газов ГД при NенГД, кг/с.
Теплоперепад на УГТ рассчитаем по формуле:
ΔhУТГ = Срвг' * Ттк’
- Срвг" * Ттк", кДж/кг, (2.60)
где: Срвг'- средняя весовая изобарная
теплоемкость выпускных газов перед УГТ, кДж/(кг*К);Ттк' - температура выпускных
газов перед УГТ (ТК), К;Срвг" - средняя весовая изобарная теплоемкость
выпускных газов после УГТ, кДж/(кг*К);Ттк" - температура выпускных газов
после УГТ (ТК), К.
Для определения температур до и после УГТ на
эксплуатационном режиме необходимо воспользоваться графиком Твг = f(Ne)(рис.
2.1).
Ттк'= 660, К,
Ттк"= 516, К.
Согласно формуле (2.30):
Срвг=( 0,231 + 2,392 * 10-5* 660 ) * 4,2 =
1,037, кДж/(кг*К),
Срвг=( 0,231 + 2,392 * 10-5 * 516 ) * 4,2=
1,022, кДж/(кг*К),
∆hугт = 1,037 * 660 - 1,022 * 516 = 157,2,
кДж/кг.
Далее зададимɳэгт = 0,84.еГД = 17,04 *
90/100 * 13,4/100 * 157,2 * 0,84 * 0,95 * 0,97 = 250,1, кВт.
Полученному значению NеГД посредством графика
уточняем ɳэгт
ɳегт= 0,844.еГД = 17,04 * 90/100 * 13,4/100
* 157,2 * 0,844 * 0,95 * 0,97 = 251,3, кВт.
2.9 Расчет мощности
насосов СГУТ
топливный экономичность судовой
двигатель
В системах СГУТ рекомендуется применять водяные
насосы центробежного типа с электроприводом, обладающие высокими безотказностью
и ремонтопригодностью. Напор и подачу насосов следует выбирать исходя из
условий их размещения на судне и обслуживания конкретных систем, причем насосы
должны иметь запас по подаче не более (10 - 15) % номинальной.
В составе СГУТ нужно предусмотреть следующие
насосы:
)2 питательных ГУПК ГД (питательные насосы ВПК);
) 2 циркуляционных ГУПК ГД;
) 1 конденсатный вакуумного конденсатора;
) 1 забортной воды для охлаждения конденсата и
работы эжектора;
) 2 циркуляционных ВУПК ГД (высокотемпературной
секции ВО);
) 2 циркуляционных ВУПК ГД (среднетемпературной
секции ВО);
) 2 циркуляционных 2-го контура системы
охлаждения цилиндров ГД.
Циркуляционные насосы УК рекомендуется размещать
на (3 - 5)метровниже сепараторов пара.
Номинальная производительность питательных
насосов должна быть не менее:
пн = kавт * D * ρ * 10-6, кг/ч, (2.61)
где: D - производительность котла, кг/ч;kавт -
коэффициент для ПК с автоматическим регулированиемпитания, ( kавт= 1,15 ); ρ
- плотность
воды, кг/м3.
Номинальную производительность конденсатного
насоса принимаем равной производительности питательного насоса ГУПК.
Номинальная производительность циркуляционных
насосов УПК должна быть не менее:
ЦH = ka*Kц*Dynк * ρ * 10-6, кг/ч, (2.62)
где: Dynк - паропроизводительность УПК, кг/ч;Кц
- коэффициент, учитывающий кратность циркуляции (Кц= 4); ka - коэффициент,
учитывающий возможное понижение КПД насоса в эксплуатации, (ka= 1,1 - 1,15 ).
Номинальная производительность циркуляционных
насосов контура системы охлаждения цилиндров ГД должна быть не менее:
цпв= (ka * (Qnв/3600) *W)/1000, м3/ч, (2.63)
где: Qпв - количество теплоты отводимое от ГД с
пресной водой, кДж/ч;W - расход воды в час на 1 кВт энергии в контуре, л/кВт.
Для теплообменных аппаратов СГУТ W=(10-50)
л/кВт.
Номинальная производительность циркуляционных
насосов контура среднетемпературной секции ВО ГД должна быть не менее:
цсв = (ka * (Qсов/3600) *W)/1000, м3/ч, (2.64)
где: Qсов - количество теплоты воспринятое ВУВК
от наддувочного воздуха ГД в среднетемпературной секции ВО, кДж/ч.
Номинальная производительность насоса забортной
воды для охлаждения конденсата и работы эжектора должна быть не менее:
ЦСВ=(ka * (Qк/3600) • W)/1000, м3/ч, (2.65)
где: QK - количество теплоты отводимое от
влажного пара в конденсаторе с забортной водой, кДж/ч.
= (h2-hXK) * (DГУПК/3600) *knoc, кДж/ч,
= ( 2292 - 159 ) * 2006 * 0,96 = 4107646, кДж/ч.
Номинальный напор насоса рассчитывается по
формуле:
Нпн= 127 *рр, м. вод. ст, (2.66)
где:рр - рабочеедавление в котле (контуре), МПа.
Рабочее давление во втором контуре системы
охлаждения цилиндров ГД и контуре среднетемпературной секции ВО принимаем рр=
0,25МПа.
Рабочее давление забортной воды для охлаждения
конденсата и работы эжектора принимаем рр = 0,20МПа.
Рабочее давление конденсатного насоса принимаем
рр = 0,20МПа.
Номинальную мощность привода насоса определим по
формуле:
NH=(Q * ρ * 10-3 * g * Н)/(103
* ɳп), кВт, (2.67)
где:Q - производительность насоса, м3/ч;ρ
-
плотность воды, кг/м; g- ускорение свободного падания, м/с; ɳп -КПД насоса
полный (ɳп = 0,7-0,8),большей производительности соответствуют большие
значения КПД.
Для циркуляционных насосов плотности выбираются
из таблиц состояния воды, для средних значений температур - с учетом кратности
циркуляции.
Дальнейший расчет мощности насосов СГУТ сведем в
таблицу 2.6.
Таблица 2.6
Расчет мощности насосов СГУТ
|
Обоз.
|
ρ
|
Кц
|
D
|
kавт
|
W
|
рр
|
Q
|
Нпн
|
ɳп
|
NH
|
Примечания
|
|
Разм.
|
кг/м3
|
-
|
кг/ч
|
ka
|
л/кВт
|
МПа
|
м3/ч
|
мм.в.с
|
-
|
кВт
|
|
|
1
|
965
|
1
|
2774
|
1,15
|
-
|
0,70
|
3,33
|
88,9
|
0,7
|
4,31
|
Питат.
ГУПК
|
|
2
|
915
|
4
|
2774
|
1,15
|
-
|
0,70
|
12,62
|
88,9
|
0,7
|
15,58
|
Цирк.
ГУПК
|
|
3
|
996
|
1
|
2774
|
1,15
|
-
|
0,20
|
3,33
|
25,4
|
0,7
|
1,98
|
Конд.
ГУПК
|
|
4
|
1
|
2774
|
1,15
|
10
|
0,20
|
14,69
|
25,4
|
0,7
|
5,33
|
ЗВ
охл. кон.
|
|
5
|
938
|
4
|
353
|
1,15
|
-
|
0,26
|
1,523
|
33,02
|
0,7
|
0,66
|
Цирк.вtсекВО
|
|
6
|
942
|
-
|
-
|
1,15
|
10
|
0,25
|
9,3
|
31,75
|
0,7
|
3,56
|
Цирк.ctсекВО
|
|
7
|
988
|
-
|
-
|
1,15
|
10
|
0,25
|
22,6
|
31,75
|
0,7
|
8,92
|
Цирк.кон.сис.охл.
|
Дополнительная нагрузка СЭС составит сумму
значений NH со 2-ой по 6-ю строку таблицы 2.6, значения NH 1-й и 7-й строк
пропорциональны мощностям вспомогательных механизмов ВПК и поэтому не
учитываются.
Дополнительная нагрузка СЭС составит Nдоп =
27,11кВт.
2.10 Определение
коэффициентов замещения элементов СЭУ
Суммарная мощность УТГ и УГТ составит:
УСЭС= NeУТГ + NеУГТ, кВт, (2.68)
УЭСС = 242 + 251,3 = 493,3, кВт.
Нагрузка СЭС с учетом дополнительной нагрузки
составит:
СЭС= NeСЭС + Nдоп , кВт, (2.69)
СЭС= 1894,7 + 27,11 = 1921,81, кВт.
Коэффициент замещения агрегатов СЭС составит:
Ку= NУЭСС / NСЭС , (2.70)
Ку = 493,3 / 1921,81 =0,2567.
Поскольку Ку< 1 , то часть агрегатов СЭС
остается в параллельной работе с УТГ и УГТ.
Максимально допустимая нагрузка одного ВДГ
составляет 80 %, минимально допустимая нагрузка одного ВДГ составляет 25 %.
Нехватку мощности агрегатов СЭС рассчитаем по
формуле:
нCЭС= NеCЭС - NУCЭС, кВт, (2.71)
NнCЭС =1894,7- 493,3 =1401,4, кВт.
Нехватку мощности агрегатов СЭС относительно
мощности одного агрегата СЭС определим по формуле:
н1 = NнCЭС / NеВД * 100, %, (2.72)
н1= 1401,4/ 1820 * 100 = 77%н1 находится в
области оптимальных значений 25 - 80 %. Коэффициент замещения ВПК составит:
Кz=(QВУПК+Qссов + Qизпв)/QCКУ, (2.73)
=( 253+ 1932665 + 7307893)/ 5976000 = 1,55.>
1, что говорит о значительном запасе тепловой энергии для нужд судна, для
дальнейших расчетов принимаем KZ=1.
.11 Расчет прироста
КПД СЭУ и ее экономии топлива
В результате замещения ВПК новый КПД СЭУ
составит:
ɳу' = ɳу/(1-Kz* Z), (2.74)
ɳу'= 0,484 /( 1 -1 * 0,03)= 0,499.
В результате замещения ВПК прирост КПД СЭУ
составит:
∆ɳу’ = 0,499 -0,484 =0,015, (2.75)
∆ɳу’=1.5 %.
В результате замещения СЭС новый КПД СЭУ
составит:
ɳу " = ɳу /(l-Ky* У), (2.76)
ɳу " = 0,484 / ( 1 - 0,2567* 0,4
)=0,5394.
В результате замещения СЭС прирост КПД СЭУ
составит:
Δɳу" = ɳy"
- ɳy, (2.77)
Δɳу" = 0,5394
-0,484 =0,0554,
Δɳу" = 5,54 %.
Общий КПД СЭУ составит:
ɳу"ʹ = ɳy / ( l - KZ* Z -
Ку* У), (2.78)
ɳу"ʹ = 0,484 / ( 1 -1 * 0,03 -
0,2567 * 0,4 ) = 0,558.
Общий прирост КПД СЭУ составит:
∆ɳу"' = ɳу"ʹ - ɳу
, (2.79)
∆ɳу"' = 0,558 - 0,484 = 0,074,
∆ɳу"'= 7,4 %.
Часовая экономия топлива СКУ составит:
∆Gy’ = Gy * ( ∆ɳу‘ / ɳу‘),
кг/ч, (2.80)
∆Gy’ = 6805,4 * (0,015/ 0,499)= 204,57,
кг/ч.
Часовая экономия топлива СЭС составит:
∆Gy”= Gy • (∆ɳу ' / ɳу
"), кг/ч, (2.81)
∆Gy” = 6805,4 *(0,015 / 0,5394 )=189,2,
кг/ч.
Общая часовая экономия топлива СЭУ составит:
∆Gy”’= Gy*(∆ɳу”’ / ɳу”’ ),
кг/ч, (2.82)
∆Gy”’ = 6805,4 *(0,074 /0,558 )= 902,5,
кг/ч.
Годовая экономия топлива СКУ составит:
∆Gyгʹ=∆Gy’*(kход * 365 * 24 )
/1000, т/год, (2.83)
∆Gyг'= 204,57 *(0,80 * 365 * 24) /1000 =
1433,6, т/год.
Годовая экономия топлива СЭС составит:
∆Gyгʹʹ=∆Gy”*(kход* 365 *
24 ) /1000, т/год, (2.84)
∆Gyгʹʹ = 189.2*(0,80 * 365 * 24
)/1000 = 1325,9,т/год.
Общая годовая экономия топлива СЭУ составит:
∆Gy”’ =∆Gy”’ *(kход * 365 * 24 )
/1000, т/год, (2.85)
∆Gy”’= 902,5*(0,80 * 365 * 24)/1000 =
6324,7, т/год
3. Вывод
На морских судах наиболее распространены
водотрубные УПК с многократной принудительной циркуляцией, хотя они и трудоемки
в изготовлении имеют относительно высокую стоимость.
Котлам змеевикового типа отдается предпочтение
за их высокие теплотехнические качества, обусловленные высокими коэффициентами
теплопередачи при поперечном смывании труб выхлопными газами. Такие УПК
обеспечивают большую удельную паропроизводительность на 1 кВт мощности ГД и
обладают относительно небольшими массогабаритными показателями, что имеет
важное значение при их размещении в шахте МКО.
Потребность судна в тепловой энергии может быть
удовлетворена за счет утилизации QOB, для чего необходимо установить ССВО и
ВУПК, температура горячей воды на выходе из ССВО составит 95,0°С, с учетом
подогрева питательной воды (горячей водой ССВО) до 90,0 °С производительностью
ВУПК при Нгд составит DппВУПК= 253 кг/ч.
Поскольку QCKУ полностью замещается QOB, то весь
пар генерируемый в ГУПК, подаем на УТГ, предварительно перегрев его до tnn= 220
°С.
Принимаем к установке на судно один водотрубный
ГУПК типаКУП с поперечным смыванием труб выхлопными газами ГД и принудительной
циркуляцией, с учетом подогрева питательной воды за счет QOB с 33,0°С до 90,0
°С (от горячей воды ССВО) и дополнительным подогревом (от пара ВУПК) до 124 °С
- паропроизводительность ГУПК при Нгд составит QппГУПК= 2136 кг/ч.
Для контура низкого давления устанавливаем свой
отдельный сепаратор пара, пар контура УТГ сепарируется в ВПК.
УТГ мощностью NeУТГ = 242 кВт, устанавливается
последовательно с УГТ мощностью NeУГТ = 251,3 кВт на отдельный фундамент и
через соедини-тельно-разобщительную муфту подключаются к генератору переменного
тока.
Утилизационный генератор работает в параллели с
одним ВДГ, нагрузка которого находится в оптимальном диапазоне.
В результате реализации СГУТ прирост КПД СЭУ
может составить 7,4%, при этом годовая экономия топлива достигнет 6324 тонн.
4. Список
литературы
1.
Артемов Г.А., Волошин В.П., Захаров Ю.В., Шквар А.Я. Судовые энергетические
установки. - Л.: Судостроение, 1987. - 478 с.
.
Камкин С.В. Анализ КПД судовых дизельных установок - М.: Транспорт, 1965.-112
с.
.
Камкин С.В. Эксплуатация судовых дизельных энергитических установок- М.:
Транспорт, 1996. - 432 с.
.
Коршунов Л.П. Энергетические установки промысловых судов. - Л.: Судостроение,
1991.-355с.
.
Коршунов Л.П. Утилизация тепла на судах флота рыбной промышленности. - М.:
Легкая и пищевая промышленность, 1983. - 325 с.
.
Курзон А.Г., Юдовин Б.С. Судовые комбинированные энергетические установки. -
Л.: Судостроение, 1981. - 215 с.
.
Маслов В.В. Утилизация теплоты судовых дизелей. - М.: Транспорт, 1990. - 144 с.
.
Селиверстов В.М. Утилизация тепла в судовых дизельных установках. -Л.:
Судостроение, 1973. - 254 с.
.
Ханькович И.Н. Эксплуатация СЭУ. - Владивосток: Дальрыбвтуз, 2013. - 68с.