|
Варіант
|
Механічні втрати у
двигуні , кВтНапруга на кільцях ротора, , ВСхема з’єднання обмотки статораПараметри
заступної схеми, Ом
|
|
|
|
|
|
|
|
  
|
|
|
|
|
60
|
0,7
|
250
|
0,0890,60,0960,8
|
|
|
|
|
По прийнятим даним машини потрібно:
1.
Накреслити
схему включення АД з фазним ротором.
2.
Накреслити спрощену заступну схему однієї фази двигуна;
3.
показати на ній напрямок напруг і струмів, пояснити
призначення
4.
схеми і її елементів, визначити значення параметрів.
5. Визначити:
6.
Номінальні
значення фазних напруги і струму статорної обмотки двигуна.
7.
Для номінального режиму роботи за параметрами заступної
схеми: активну потужність, яка підводиться до статора, коефіцієнт потужності,
сумісні втрати, ККД.
8.
Номінальний і максимальний (критичний) обертальні
моменти.
9.
Струми в обмотках статора і ротора, обертальний момент і
коефіцієнт потужності при пуску двигуна із замкненим накоротко ротором.
10.
Зведений і реальний опори фази пускового реостата,
необхідні для одержання при пуску максимального момента.
11.
Струми в обмотках статора і ротора, коефіцієнт потужності
12.
при пуску з реостатом, опір якого обрано по п.3.5.
13.
Визначити кратності пускових моментів і струмів двигуна
14.
на природній і штучній характеристиках. Зробити
висновок про вплив пускового реостата на пускові характеристики АД.
15. Розрахувати і
побудувати графік природної механічної характеристики двигуна Мпр=f(s) і показати
на ній характерні точки.
16.Розрахувати і побудувати графік штучної
механічної характеристики двигуна Мшт =f(s) з пусковим реостатом, який
забезпечує найбільший пусковий момент.
17.Показати на графіках механічних
характеристик n=f(M) частоти
обертання ротора при номінальному навантаженні на природній і штучній
механічних характеристиках.
18.Розрахувати і побудувати графік
залежності струму ротора від
19. ковзання I2 =f(s) при пуску
двигуна без реостата.
20.Розрахувати і
побудувати графік природної механічної характеристики Мпр=f(s),
користуючись формулою Клосса. На цьому ж рисунку показати аналогічну
залежність, отриману по п.4.
21.Побудувати
енергетичну діаграму двигуна для номінального
22. навантаження
з указівкою значень потужностей і втрат.
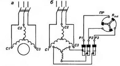
До пункту 1. Схема включення АД з фазним ротором:
Рисунок 1.- Схема включення АД з фазним ротором.
До пункту 2. Спрощена заступна схема однієї фази
двигуна; призначення схеми і її елементів , визначення значення параметрів.
При спрощенні заступної схеми приймають С=1.
Рисунок 2.- Спрощена заступна Г-схема однієї фази двигуна
Для аналізу роботи асинхронного двигуна користуються схемою
заміщення. Схема заміщення асинхронного двигуна
аналогічна схемі заміщення трансформатора і являє собою електричну схему, в
якій вторинний ланцюг (обмотка ротора) з'єднана з первинної ланцюгом(обмоткою
статора)
гальванічно замість магнітної зв'язку, що існує в
двигуні. Схема
заміщення дозволяє визначити струми, втрати потужності і падіння напруги в
асинхронній машині. При цьому потрібно враховувати, що в обмотці ротора
проходить струм, діюче значення і частота якого залежать від частоти обертання.
R1, X1 - активний опір і індуктивний
опір розсіяння фази обмотки ротора.
Опори кола намагнічування схеми заміщення:
- повний
активний
- реактивний
- Наведені значення визначаються так само, як і для
трансформатора:
,
,
де k = E1 / E2k = U1ф / E2k
- коефіцієнт трансформації двигуна.
Визначимо значення опорів вітки намагнічування
і
, використовуючи задані параметри холостого ходу.
;
(В);
Електричні втрати у обмотці статора у режимі холостого ходу:
;
(Вт);
Втрати у режимі холостого ходу:
;
Визначимо звідси
;
Активна складова току холостого ходу:
;
Коефіцієнт потужності у режимі холостого ходу:
;
Звідси:
;
(А);
;
(Вт);
;
(Вт);
(Ом);
(Ом);
(Ом);
(Ом);
(Ом);
Поправковий коефіцієнт:
;
Параметри головної вітки заміщення:
(Ом);
(Ом);
(Ом);
(Ом);
До
пункту 3.
Для визначення усіх величин у номінальному режимі слід за заданою
частотою обертання ротора
визначити синхронну частоту обертання поля статора
і номінальне ковзання
.
Увесь подальший розрахунок ведемо з використанням Г-подібної заступної схеми, з
урахуванням енергетичної діаграми двигуна для режиму навантаження і рівнянь для
електромагнітного моменту двигуна.
3.1 Визначення номінального значення фазних напруги і струму
статорної обмотки двигуна.
Номінальна фазна напруга:
;
(В);
Фазний струм :
;
(А);
.2 Для номінального режиму роботи за параметрами
заступної схеми: розрахуємо активну потужність, яка підводиться до статора,
коефіцієнт потужності, сумісні втрати, ККД.
Номінальне ковзання:
;
;
Де
- синхронна частота обертання магнітного поля;
;
Приймемо частоту живлення
(Гц);
Найближча синхронна частота обертання магнітного поля
(об/хв).
Маємо число пар полюсів - два.
-
номінальна частота обертання;
Повний опір головної вітки схеми заміщення:
;
(Ом);
Приведений струм ротора:
;
(А);
Косинус і синус кута між векторами
і
:
;
;
;
;
Активна і реактивна складові струму головної вітки:
;
(А);
;
(А);
Активна і реактивна складові струму холостого ходу:
;
(А);
;
(А);
Активна і реактивна складові повного струму статора:
;
(А);
;
(А);
Номінальний фазний струм, що споживається двигуном із мережі:
;
(А);
Коефіцієнт потужності двигуна:
;
;
Номінальна активна потужність, що споживається двигуном з мережі:
;
(кВт) ;
Втрати потужності в двигуні:
- в обмотці статора:
;
(кВт);
-в обмотці ротора:
;
(кВт) ;
- додаткові:
;
(Вт);
Сумарні втрати потужності в двигуні:
;
(кВт);
Корисна потужність на валу:
;
(кВт);
;
(%) ;
Номінальний ККД:
;
(%);
3.2 Номінальний і максимальний (критичний) обертальні
моменти.
Номінальний електромагнітний обертальний момент двигуна:
;
(Нм)
Номінальний обертальний момент на валу машини:
;
(Нм);
Момент холостого ходу:
;
905 -812 = 93 (Нм);
Максимальний електромагнітний обертальний момент двигуна:
;
(Нм);
Критичне ковзання:
;
.4.Струми в обмотках статора і ротора, обертальний
момент і коефіцієнт потужності при пуску двигуна із замкненим накоротко
ротором.
Струм статора при пуску двигуна (S=1) із замкненим накоротко ротором без обліку струму, що намагнічує, у цьому
режимі визначається за спрощеною заступною схемою:
;
354,1 (А);
Дійсний струм ротора при пуску двигуна з короткозамкненим
ротором:
;
Знайдемо
- коефіцієнт трансформації по струму системи
статор-ротор. Для машин з фазним ротором:
,
де
- коефіцієнт трансформації по ЕРС системи
статор-ротор.
;
- ЕРС обмотки статора.
;
(В);
статорний реостат ротор двигун
,
для машин з фазним ротором коефіцієнт
Обираємо
.
;
(В);
;
;
;
(А);
Коефіцієнт потужності двигуна при пуску з короткозамкненим ротором:
;
0,131
Обертальний момент при пуску двигуна з короткозамкненим ротором:
;
(Нм);
При
номінальному навантаженні двигун
з короткозамкненим ротором не зможе запуститися.
3.5. Зведений і реальний опори фази пускового реостата,
необхідні для одержання при пуску максимального моменту.
Приведений опір фази пускового реостата, необхідний для одержання при
пуску максимального значення моменту, визначається з умови
, тобто :
;
відкіля:
;
(Ом);
Дійсне значення опору фази пускового реостата:
;
(Ом);
.6. Струми в обмотках статора і ротора, коефіцієнт
потужності при пуску з реостатом, опір якого обрано за пунктом 3.5
Струм статора при пуску двигуна з реостатом :
;
(А);
Дійсний струм ротора при пуску двигуна з реостатом, що забезпечує
максимальне значення пускового моменту:
;
(А);
Коефіцієнт потужності при реостатному пуску двигуна:
;
(А);
Порівняно з пуском без реостата, збільшення коефіцієнта потужності при
пуску з реостатом, виникає тому що пусковий струм знизився, втрати знизилися і
відтак коефіцієнт потужності виріс.
3.7. Визначення кратності пускових моментів і струмів
двигуна на природній і штучній характеристиках. Висновок про вплив пускового
реостата на пускові характеристики АД.
Кратність пускового моменту при пуску двигуна: з короткозамкнутим
ротором:
;
Кратність пускового моменту при реостатному пуску двигуна:
;
Відповідні значення кратності пускового струму:
;
;
Порівнявши отримані результати обчислень, можна зробити висновок, що
введення опору пускового реостата в коло ротора АД збільшує пусковий момент при
зменшенні пускового струму.
До пункту 4. Розрахунок і будування графіку природної
механічної характеристики двигуна
, і характеристичних точок.
;
;
(об/хв);
Таблиця 1
|
 00,020,10,1310,20,40,60,81
|
|
|
|
|
|
|
|
|
|
|
n,об/хв
|
1500
|
1470
|
1350
|
1303
|
1200
|
900
|
600
|
300
|
0
|
|
,Нм 09053926487266129595107851109710982
|
|
|
|
|
|
|
|
|
|
Рисунок 3.- Природна механічна характеристика двигуна
До пункту 5. Розрахунок і будування графіку штучної
механічної характеристики двигуна
з пусковим реостатом, який забезпечує найбільший пусковий момент.
Штучну реостатну механічну характеристику АД при включенні у
коло ротора опору по п.3.5 розраховують по рівнянню:
;
(Нм);
;
(об/хв);
Таблиця 2
|
 00,020,10,1310,20,40,60,81
|
|
|
|
|
|
|
|
|
|
|
n,об/хв
|
1500
|
1470
|
1350
|
1303
|
1200
|
900
|
600
|
300
|
0
|
|
,Нм 0713534606971358198525793142
|
|
|
|
|
|
|
|
|
|
Рисунок 4.-Штучна механічна реостатна характеристика
До пункту 6. Частоти обертання ротора при номінальному
навантаженні на природній і штучній механічних характеристиках.
На графіку природної механічної характеристиці, частота
обертання ротора при номінальному навантаженні буде складати 1470 об/хв., при
моменті на валу 905 Нм. На графіку штучної механічної характеристиці, частота
обертання ротора при номінальному навантаженні буде складати 1470 об/хв., при
моменті на валу 71 Нм, тобто приблизно у десять разів менший момент на валу.
Тому пусковий реостат відключають після того як двигун набрав оберти.
До пункту 7. Розрахунок і будування графіку залежності
струму ротора від ковзання
, при пуску двигуна без реостата.
;
(А);
Таблиця 3
|
 00,020,10,1310,20,40,60,81
|
|
|
|
|
|
|
|
|
|
|
,А0189549591635667675678680
|
|
|
|
|
|
|
|
|
|
Рисунок 5.- залежність струму ротора від ковзання, при пуску
двигуна без реостата.
До пункту 8. Розрахунок і будування графіку природної
механічної характеристики двигуна
, користуючись формулою Клосса. На цьому ж рисунку аналогічна
залежність отримана по пункту 4.
-
формула Клосса.
467(Нм);
;
(об/хв);
Таблиця 4
|
 00,020,10,1310,20,40,60,81
|
|
|
|
|
|
|
|
|
|
|
n,об/хв
|
1500
|
1470
|
1350
|
1303
|
1200
|
900
|
600
|
300
|
0
|
|
,Нм0467233515301402905637487394
|
|
|
|
|
|
|
|
|
|
Рисунок 6.- графік природної механічної характеристики
двигуна за формулою Клосса
До пункту 9. Будування енергетичної
діаграми двигуна для номінального навантаження з указівкою значень потужностей
і втрат.
(кВт)
;
− магнітні втрати на гістерезис і на вихрові
струми у сталі магнітопроводу статора;
(кВт);
− електричні втрати потужності в обмотці
статора:
;
(кВт);
−електромагнітна потужність, яка передається
обертовим магнітним полем ротору через повітряний зазор:
;
(кВт);
− електричні втрати потужності в обмотці
ротора;
;
(кВт);
− повна механічна потужність ротора:
;
(кВт);
−механічні втрати в двигуні на тертя в
підшипниках, тертя щіток об кільця, тертя ротора об повітря, включаючи втрати
на вентиляцію;
− додаткові втрати, які обумовлені зубцевою
поверхнею статора і ротора:
;
(кВт);
− корисна потужність на валу машини.
Втрати в сталі статора і механічні втрати приблизно рівні. Тоді:
;
де
− сумісні втрати потужності в двигуні,
;
(кВт);
З іншого боку: