Математическое моделирование автоматизированного позиционного гидропривода целевых механизмов машин
СОДЕРЖАНИЕ
ВВЕДЕНИЕ
1. СОЗДАНИЕ МАТЕМАТИЧЕСКОЙ МОДЕЛИ
2. АЛГОРИТМ РЕАЛИЗАЦИЯ И РЕШЕНИЕ СИСТЕМЫ ДИФФЕРЕНЦИАЛЬНЫХ
УРАВНЕНИЙ
3. АНАЛИЗ РЕЗУЛЬТАТОВ МОДЕЛИРОВАНИЯ
ЗАКЛЮЧЕНИЕ
СПИСОК ИСПОЛЬЗУЕМЫХ ИСТОЧНИКОВ
ВВЕДЕНИЕ
Развитие машиностроительной индустрии, определяется
уровнем совершенствования автоматизированного технологического оборудования
(АТО). Повышение требований к быстродействию и точности их функционирования
обусловливают необходимость совершенствования действующих и создания новых
позиционных систем. Применение позиционных гидроприводов, в силу известных
преимуществ позволяет повысить эффективность таких систем. В позиционных
гидросистемах программного регулирования, широкое применение нашли
гидромеханические позиционеры - устройства организующие контур гидравлического
управления. Они эффективно решают задачи оптимального управления выходного
звена привода, используя гидравлические линии связи (ГЛС), позволяющие
регулировать потоки жидкости на входе или выходе из гидродвигателя. В
результате схемотехнического поиска разработана модульная гидромеханическая
система, обладающая возможностью эффективного структурно-параметрического
управления процессами позиционирования целевых механизмов машин. Структурная
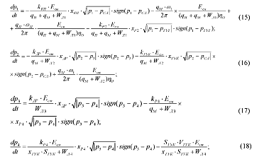
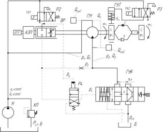
схема, показывающая взаимодействие ее силовой, гидравлической и механической
подсистем, приведена на рисунке 1.
Рисунок 1 - Структурная схема позиционного
гидропривода с ГЛС: АЗП - автоматический задатчик перемещений; ЭВМ -
электронно-вычислительный модуль; ДПК - датчик положения координаты; УГП -
устройство грубого перемещения; УТП - устройство точного перемещения; УУ -
устройство управления; ИЛИ - логический элемент «или»; ЭСУ - энергосиловая
установка; ГД - гидродвигатель; ИУ - исполнительное устройство; ТУ - тормозное
устройство; ОУ - объект управления
Гидравлическую подсистему образуют:
энергосиловая установка (ЭСУ), гидродвигатель (ГД) и тормозное устройство. ЭСУ
формирует требуемые параметры потока рабочей жидкости p1,p2,Q1,Q2 и преобразует
его энергию в движение выходного звена ГД с заданными скоростью ю1 и крутящим
моментом МГМ.
Отработку требуемого алгоритма позиционного
цикла обеспечивает блок контроля координаты (БКК). Его реализуют: датчик
положения координаты (ДПК), кинематически связанный с гидродвигателем.
Срабатывание ДПК и передача сигнала на устройство грубого перемещения (УГП)
формирующего управляющие воздействие ру происходит в точке позиционирования,
задаваемой автоматическим задатчиком перемещений АЗП [5].
Гидравлический сигнал на выходе УГП формируется
за 0,001...0,003 с давлением для прямого управления гидромеханическим
позиционером (ГМП) встроенным в гидравлическую силовую систему и управляющих
основными потоком гидродвигателя. Передачу сигналов осуществляют управляющие
гидролинии связи (УГЛС). ГМП образуют: устройство управления (УУ) преобразующее
и направляющее управляющий сигнал к исполнительному устройству (ИУ)
регулирующему противодавление на сливе ГМ.
Особенностью гидравлических связей ГМП, являются
незначительные расходы управляющих потоков в УГЛС, что позволяет минимизировать
объемы жидкости в контуре и повысить его быстродействие управляющего устройства
(ГМП). Объединение нескольких исполнительных устройств в одно
многофункциональное, так же повышает быстродействие и стабильность работы системы.
Возможности дальнейших исследований функционала
предлагаемого схемотехнического решения ПГП, во многом зависят от качественного
математического описания его гидромеханической системы.
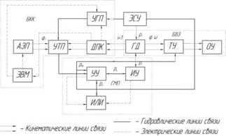
Рисунок 2 - Расчетная схема динамической системы
ПГП
При этом существенно сокращается
время последующих испытаний и улучшается качество рабочих процессов реальных
ПГП, сокращая затраты времени и средств. Для этого был выполнен динамический
анализ позиционного гидропривода в соответствии с ниже приведенной методикой.
Для этого, на основании структурной
и принципиальной гидравлических схем, разработана расчетная гидрокинематическая
схема динамической системы ПГП представленная на рисунке 2.
1. СОЗДАНИЕ МАТЕМАТИЧЕСКОЙ МОДЕЛИ
Математическое описание динамических
процессов протекающих в гидравлических системах осложняется особенностями
поведением потока рабочей жидкости. Поэтому при формировании математической
модели позиционной гидросистемы, были приняты следующие допущения в порядке их
значимости:
Механическую подсистему ГМУП в
упрощённых моделях описывает одномассовая динамическая система, а в полной
модели - двухмассовая;
Утечки малы и могут быть ограничены
коэффициентом утечки Ку [3];
Трубопроводы короткие, гладкие,
жесткие, что позволяет не учитывать волновые явления;
Жесткость гидравлического силового
контура Сг ниже жесткости механической подсистемы См;
Динамические процессы протекают в
окрестности точки нагрузочной характеристики привода: QН=const , рн=рклтах=
const;
Рабочая жидкость сжимаемая,
капельная, в каналах присутствует нерастворённый воздух. Полагаем, что
состояние среды описывается зависимостями, справедливыми для смесей с
осреднёнными свойствами. Сосредоточенный объём сжимаемой жидкости <Зсж для
удобства расчётов считаем присоединенным к рабочей полости гидродвигателя;
Принимается, что сила вязкого трения
в подвижных сопряжениях пропорциональна скорости, поскольку постоянная времени
гидродинамического всплытия элемента больше времени переходного режима, то
можно полагать, что сила трения пропорциональна скорости;
Совмещение рабочих окон вращающегося
распределителя происходит мгновенно при релейном управлении и по
экспоненциальному закону - при квазирелейном управлении;
Коэффициент расхода управляющего
устройства ГУКа представлен аппроксимированной функциональной зависимостью от
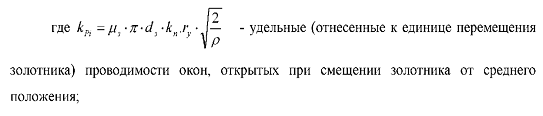
степени открытия золотника клапана µ=f(x) полученной экспериментально [5].
Используя основные принципы и
правила математического описания динамических подсистем с механическими
связями, обоснованных работами В.А. Кудинова, А.С. Проникова, В.Э. Пуша и др.
[1], гидравлических силовых и управляющих подсистем, подтвержденных
исследованиями О.Н. Трифонова, Д.Н. Попова и др. [3], составлена математическая
модель, представляющая систему нелинейных дифференциальных уравнений,
описывающих поведение ее подсистем.
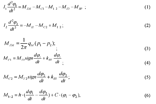
. Уравнения движения двухмассовой
механической подсистемы:
. Гидравлическая силовая подсистема
с дроссельным управлением описывается уравнениями баланса расходов
характеризующими напорную и сливную линии:
Зависимость дросселирования расхода рабочей
жидкости Q3 через окна золотников гидрораспределителей, от изменения их
проходного сечения и перемещения золотника Хр при перепаде давлений Ар
определяется с помощью выражения:
Преобразуя уравнения (7), (8) и выполнив
подстановку значений расходов, получим уравнения характеризующие изменения
давлений для напорной и сливной гидролиний:

. Управляющая подсистема реализуется контуром
гидравлического управления КГУ, описываемым подмоделями ВР, движением золотника
ГУКа и управляющими гидролиниями.
а) Уравнение движения золотника распределителя
Р4, управляющего ГУК:
б) Уравнение движения золотника
гидроуправляемого клапана:
в) Уравнение управляющего давления
распределителя Р4:
Математическая модель системы ПГП исследовалась
с использованием программного пакета Matlab 2011a и её подсистемы модульного
моделирования динамических процессов simulink. При решении, применяли прямой
численный метод Рунге-Кутта и Эйлера с постоянным шагом интегрирования равным
0,00001. При этом принятые начальные условия, параметры контура гидравлического
управления (Таблица 1) и управляющие воздействия (хг), имели функциональную
зависимость от координаты выходного звена (<р).
2. АЛГОРИТМ РЕАЛИЗАЦИЯ И РЕШЕНИЕ
СИСТЕМЫ ДИФФЕРЕНЦИАЛЬНЫХ УРАВНЕНИЙ
Реализация и решение системы дифференциальных
уравнений описывающих динамическую систему позиционного гидропривода, в
программе Matlab, выполнялось по следующему алгоритму:
. Составление вычислительного блока для решения
одномассовой матмодели позиционного гидропривода.
. Введение в модель, подмодели гидравлического
силового контура в составе которого участвуют гидрораспределители ВР, Р2 и Р3 с
релейной схемой включения (учитывая реальное время срабатывания ^р=0,002..
Д003с) [2].
. Введение в модель, подмодели гидравлического
контура управления с гидролининиями связи - распределителя Р4, с квази-релейной
схемой переключения.
. Интеграцию в КГУ, модели гидравлического
устройства управления - ГУКа, с аппроксимацией зависимости µ=f(x)
соответствующей реальным гидродинамическим процессам, полученную с учетом
динамических характеристик измерительных устройств [6].
. Выбор метода решения системы дифференциальных
уравнений математической модели и соответствующего размера шага.
При решении дифференциальной системы уравнений,
для исполнительного элемента КГУ - гидроуправляемого клапана, вначале
использовались релейный (рисунок За), квази-релейный (рисунок Зб) и на
завершающей стадии - реальный законы (рисунок Зв) перемещения управляющего
элемента (золотника).
Таблица 1 - Параметры устройств КГУ
|
№
п/п
|
Параметры
|
Обозначе
ние
|
Размерность
|
Диапазоны
изменения
|
|
1
|
Sp
|
М2
|
0-0,0000785
|
|
2
|
Коэффициент
расхода распределителя
|
µз
|
|
0,8
|
|
3
|
Проводимость
управляющего распределителя
|
Кур
|
|
1Д3-10-4
|
|
4
|
Жесткость
пружины ГУКа
|
Спр
|
Н/м
|
24220
|
|
5
|
Предварительное
натяжение пружины ГУКа
|
Х0
|
м
|
0,0095
|
|
6
|
Давление
контура гидравлического управления
|
Ру
|
Па
|
1,6-6,3-106
|
|
7
|
Расход
через ВР
|
Qвр
|
М3/с
|
0,0015-0,0138
|
гидропривод математический модель
уравнение
Исходные данные, принятые для моделирования
позиционного гидропривода приведены в таблице 2. Исследования проводились при
различных диапазонах функционирования гидромеханической системы привода. Был
определен базовый режим работы, характерный для большинства
поворотно-делительных механизмов АТО.
В результате выполненной отладки и апробации
вычислительных блоков программы, реализованной в подсистеме Simulink, получены
осциллограммы зависимостей выходных параметров: φ, ω
- механической подсистемы, а так же задающих воздействий- хГУК и xP2, xP4 -
перемещения управляющих элементов КГУ.
Конфигурация интерфейса составленной программы
позволила работать в диалоговом режиме, варьируя исходные данные (приведенные в
Таблице 2), осуществлять выбор структуры задачи и мониторинг выходных
характеристик. В ходе математического эксперимента, проводилась оценка
погрешностей и статистическая обработка полученных численных данных по
известной методике [7].
После каждого математического эксперимента, его
результаты автоматически образовывали массив данных, со следующими параметрами:
Движение одномассовой механической подсистемы,
характеризует фазовый портрет координаты перемещения выходного звена (рис.3).
Движение приведенных масс /, в момент завершения процесса позиционирования,
сопряжено с колебаниями (0,37 c), которые благодаря включению
гидромеханического тормозного устройства - гасятся, в области Δφ.
Таблица 2 - Исходные данные для моделирования
ПГП
|
№№
|
Параметры
|
Обозна
|
Размер-
|
Диапазоны
|
Базовый
|
|
п/п
|
|
чение
|
ность
|
изменения
|
режим
|
|
1
|
Скорость
|
ωi
|
Рад./с
|
5-20
|
10
|
|
2
|
Обобщенная
сила сухого трения гидродвигателя
|
Мт01
|
Н·м
|
1-8
|
4,5
|
|
3
|
Обобщенная
сила гидромеханического тормоза
|
Мтз(t)
|
Н·м
|
10-100
|
32
|
|
4
|
|
м3/рад
|
3*10-6-25*10-6
|
5,57*10-6
|
|
5
|
Коэффициент
вязкого трения гидродвигателя
|
Ктм
|
Н·мс/рад
|
0,05-0,35
|
0,11
|
|
6
|
Приведенный
коэффициент жесткости
|
Cω
|
Н·м/рад
|
0-15000
|
|
|
7
|
Перемещаемые
ведущие массы
|
J1
|
кг
м2
|
39*10-4-0,024
|
0,0034
|
|
8
|
Приведенный
момент инерции
|
Jп
|
Н·м·с2
|
0,01-0,1
|
0,033
|
|
9
|
Давление
насоса
|
Рн
|
Па
|
1,5*106-6,3*106
|
5,5*106
|
|
10
|
Давление
в сливой гидролинии
|
Рсл
|
Па
|
0,5*106-1,5*106
|
0,5*106
|
3. АНАЛИЗ РЕЗУЛЬТАТОВ МОДЕЛИРОВАНИЯ
За точность позиционирования принимаем путь
торможения вала гидромотора и планшайбы стола поворотно-делительного механизма
с момента начала совмещения рабочих окон вращающегося распределителя ВР.
Рис. 4 - Результаты моделирования динамической
системы ПГТ
При дальнейшем перемещении втулки образуется
проходное сечение и управляющий сигнал py2 на Р4. Последний, переключаясь,
соединяет заклапанную полость ГУК со сливом, который закрывается, перекрывая
слив гидромотора, что приводит к его останову. Точность позиционирования φпз
определяли выражением φпз = φв
± Δφ, где φв
-положительный выбег гидромотора, Δφ
- его рассеяние, обусловленное влиянием случайных факторов.
Таблица 3 - Результаты сравнения ПГП с различной
структурой КГУ
|
Устройство
позиционер
|
Ру,
МПа
|
об/мин
|
nоу,
об/мин
|
Мгм,
Нм
|
рад
|
Афгм,
рад
|
Афоу,
рад
|
с
|
Вт,
с
|
|
Гидрозамок
|
-
|
140
|
11,6
|
10
|
0,345
|
0,052
|
0,004
|
0,055
|
0,07
|
|
МФУУ
(регулятор потока)
|
1,7
|
|
|
|
0,215
|
0,01
|
0,003
|
0,42
|
|
3
|
|
|
|
0,108
|
0,029
|
0,002
|
0,46
|
0,41
|
|
ГУКП
(клапан)
|
3
|
150
|
12,5
|
10
|
0,102
|
0,023
|
0,0017
|
0,39
|
0,37
|
|
6,3
|
|
|
|
0,103
|
0,02
|
0,0015
|
0,042
|
0,27
|
ЗАКЛЮЧЕНИЕ
По результатам моделирования, при заданных
режимах ip, ij,, nгм, Мгм очевидна эффективность процесса позиционирования с
применением ГУКП. В среднем, точность позиционирования повышается ~ на 40 %, а
быстродействие на 33%, по сравнению с конкурирующими решениями на основе МФУУ
(Таблица 3), что подтверждает эффективность предлагаемого схемотехнического
решения.
СПИСОК ИСПОЛЬЗУЕМЫХ ИСТОЧНИКОВ
1.
Кудинов В.А. Динамика станков. - М.: Машиностроение, 1967. - 359с.
.
Сидоренко В.С. Синтез быстродействующих позиционирующих гидромеханических
устройств / СТИН - 2003, - №8 с.16-20.
.
Попов Д.Н. Механика гидро- и пневмоприводов: учеб. для вузов. - М.:Изд-во МГТУ
им Н.Э.Баумана,2001.-320с.,ил.
.
Цуханова Е.А. Динамический синтез дроссельных управляющих устройств
гидроприводов. М., «Наука», 1978.
.
Сидоренко В.С., Полешкин М.С. Многофункциональное гидромеханическое устройство
позиционирования целевых механизмов станочных систем повышенного быстродействия
и точности / Вестник ДГТУ. - 2009. -Т.9. - Спец. вып.
6.
Иосифов В.П. Имитационный подход к проблеме определения динамических
характеристик средств измерений / Инженерный Вестник Дона [Электронный ресурс].
- Ростов-на-Дону: Ростовское региональное отделение Российской Инженерной
Академии - №4, 2010. - Шифр Информрегистра: 0421100096. -URL:
<http://www.ivdon.ru/magazine/archive/n4y2010/308/> - 5 с.
.
Джонсон Н., Лион Ф. Статистика и планирование эксперимента в технике и науке.
Методы обработки данных. - М.: Мир, 1980. - 602 с.