Гідравлічна підсистема прибирання та випускання шасі середньо-магістрального пасажирського літака з двома ТРДД злітною масою 40 тонн
МІНІСТЕРСТВО
ОСВІТИ І НАУКИ УКРАЇНИ
НАЦІОНАЛЬНИЙ
АВІАЦІЙНИЙ УНІВЕРСИТЕТ
КАФЕДРА
ГІДРОГАЗОВИХ СИСТЕМ
ДИПЛОМНИЙ
ПРОЕКТ
(ПОЯСНЮВАЛЬНА
ЗАПИСКА)
ВИПУСКНИКА
ОСВІТНЬО-КВАЛІФІКАЦІЙНОГО РІВНЯ
«БАКАЛАВР»
Тема
Гідравлічна підсистема прибирання та випускання шасі середньо-магістрального
пасажирського літака з двома ТРДД злітною масою 40 тонн
Виконав: Олксюк Василь
Миколайович
Керівник к.т.н., доцент
Тарасенко Тарас Валерійович
Консультанти з розділів:
Нормоконтролер з ЄСКД (ЄСПД )
к.т.н., професор СивашенкоТ.І.
Київ
- 2014
РЕФЕРАТ
Пояснювальна записка до дипломного
проекту «Гідравлічна підсистема прибирання та випускання шасі
середньо-магістрального літака» : 60 сторінок, 17 рисунків, 10 таблиць, 10
використаних джерела та 8 креслень.
ЛІТАК, ШАСІ, ГІДРАВЛІЧНА СИСТЕМА, ПРОЕКТУВАННЯ, КОНСТРУКЦІЇ, СИЛОВИЙ
ЦИЛІНДР.
Об’єкт дослідження - гідравлічна
система прибирання та випускання шасі.
Предмет дослідження - гідравлічні
характеристики системи.
Метою даного проекту є проектування
гідравлічної системи прибирання та випускання шасі середньо-магістрального
літака масою 40т.
Метод дослідження - аналіз, фізичне
моделювання, математичний розрахунок.
Був проведений аналіз існуючих схем
шасі та їх переваги/недоліки, обрана оптимальна схема для заданого літака,
розроблена кінематика руху шасі.
Був здійснений розрахунок
гідравлічної системи і визначені необхідні діаметри трубопроводів, подачу
насоса та гідравлічні характеристики на різних режимах.
Визначені необхідні зусилля
гідроциліндрів, їх геометричні параметри. Проведений розрахунок на міцність
циліндра та штока гідроциліндра.
Даний дипломний проект може бути
представлений в навчальному процесі при викладанні таких дисциплін як
«Конструкції літальних апаратів» та «Функціональні системи».
трубопровід гідравлічна система насос літак
ЗМІСТ
ПЕПЕЛІК УМОВНИХ СКОРОЧЕНЬ
ВСТУП
РОЗДІЛ 1. ОСНОВНА ЧАСТИНА
.1 Опис компоновки
літака-прототипу - АН-148-100
.2 Основні характеристики
літаків-прототипів
.3 Аналіз конструкцій шасі ПС
.3.1 Аналіз конструкції двох
опорних схем шасі
.3.2 Аналіз конструкції трьох
опорних схем шасі
.3.3 Аналіз конструкції багато
опорних схем шасі
.3.4 Аналіз перспективних
конструкцій шасі
.4 Вимоги що пред'являються до
шасі, відповідно до АП-25
.5 Обґрунтування обраної схеми
шасі
.6 Опис гідравлічної системи
.7 Опис роботи системи
прибирання/випускання шасі
.7.1 Опис і робота
електромагнітного крана ГА-140
.7.2 Опис і робота човникового
клапана 1.4000.5604.170.000
.7.3 Опис і робота
одностороннього дроселя 1.4000.5604.200.005
РОЗДІЛ 2. СПЕЦІАЛЬНА ЧАСТИНА
.1.1 Кінематична схема роботи
шасі та розрахунок потрібних зусиль гідроциліндра передньої опори
.1.2 Кінематична схема роботи
шасі та розрахунок потрібних зусиль гідроциліндра основної опори
.2 Розрахунок гідравлічної
системи літака
.3 Розрахунок циліндра на
розрив
.4 Розрахунок штока на
стійкість
ВИСНОВКИ
СПИСОК ВИКОРИСТАНИХ ДЖЕРЕЛ
ДОДАТОК А Результати розрахунку
гідравлічних характеристик
ДОДАТОК Б. Креслення.
Специфікації
ПЕРЕЛІК
УМОВНИХ СКОРОЧЕНЬ
АД - авіаційний двигун;
АП - авіаційні правила;
АТС - авіаційна транспортна система;
БП - безпека польотів;
ВНА - вхідний напрямний апарат;
ГТД - газотурбінний двигун;
ЗПС - зльтно-посадкова смуга;
КВТ - компресор високого тиску;
ККД - коефіцієнт корисної дії;
КЗК- канал зовнішнього контура
ЛА - літальний апарат;
ПММ - паливно мастильні матеріали;
ПС - повітряне судно;
СА - сопловий апарат;
СУ - силова установка;
ТДР - термодинамічний розрахунок;
ТО - технічне обслуговування;
ТРДД - турбореактивний двигун
двоконтурний;
ТСТ - турбіна середнього тиску;
ППТ- повітря-повітряний
теплообмінник
ВСТУП
Шасі літака - це система опор,
необхідна для злету, посадки, руху та стоянки на землі.
Конструкція та розміщення опор на ЛА
повинна забезпечувати:
стійкість та керованість ЛА при русі
на землі і стійкість його на стоянці;
амортизацію - пом’якшення ударів,
сприймання і розсіювання їх енергії при посадці та русі по нерівностям
аеродрому;
прохідність - здатність рухатись ЛА
(розбіг, пробіг, маневрування) по ЗПС призначеного для нього типу аеродрому;
ефективне гальмування - сприймання і
розсіювання кінетичної енергії поступального руху ЛА з ціллю скорочення довжини
після посадкового пробігу і керуванні при рулінні;
можливість прибирання опор в польоті
(при наявності сигналізації, яка повідомляє про необхідність випускання опор,
їх положення і фіксації); для не швидкісних ЛА можливе застосування не
складного шасі;
достатню міцність і заданий ресурс
при мінімально можливій масі.
Різні конструкції та розміщення опор
на ЛА будуть забезпечувати виконання всіх цих вимог в різній степені.
Відповідно для літаків з різним призначенням необхідно обирати різні схеми
шасі. Також потрібно враховувати умови експлуатації літака та шасі в цілому. В
даній дипломній роботі проведена класифікація шасі за кількістю опор та місцем
їх розміщенням на ЛА. Проведений аналіз недоліків та переваг наведених нижче
схем розміщення шасі. Обрана оптимальна схема для заданого завданням типу
пасажирського літака та його аеродинамічних особливостей.
Розвиток авіації та авіаційних
двигунів призвів до того, що середньостатистичний літак літає на швидкостях 450
- 550 км/год. для ТВД та 750
- 850 км/год. для ТРДД типу двигунів. Це зумовило потребу в покращенні
аеродинамічної досконалості літаків. Лобовий опір створюваний на такій
швидкості значно збільшував витрату палива і відповідно погіршував економічну
вигідність використання шасі яке не прибиралось. Такий тип шасі складнішої
конструкції, більшої маси, потребує кращого обслуговування, меншої надійності,
але економічно вигідніший.
Зі збільшенням максимальної злітної
маси літака збільшувалась і маса шасі. Тому з часом механічні та пневматичні
системи прибирання шасі поступились місцем більш потужнішій та вигіднішій -
гідравлічній системі прибирання шасі. Гідравлічна система дозволила швидко та
надійно прибирати/випускати шасі за різних погодних умов. В даній роботі
представлений розрахунок принципової гідравлічної системи випуску/прибирання
шасі. Також проведений розрахунок на міцність основних елементів силового
гідроциліндра.
Розділ 1 ОСНОВНА
ЧАСТИНА
1.1
Опис компоновки літака-прототипу - Ан-148-100
У якості прототипу обрано літак
Ан-148-100, який являє собою вільно несучий моноплан цільнометалевої
конструкції із верхнім розміщенням крила та Т-подібним розміщенням оперення.
Високе розміщення крила має певні переваги у порівняні з іншими схемами. Дана
схема дозволяє збільшити ефективну площу багажних відсіків, підвищити поперечну
стійкість літака, за рахунок високого розташування двигунів зменшується
імовірність потрапляння сторонніх предметів в двигун. Т-подібна схема
хвостового оперення виключає вплив вихлопних газів на ефективність рульових
поверхонь.
Шасі літака виконано по трьохопорній
схемі і складається з передньої опори з поворотними колесами та двох основних
опор розміщених під фюзеляжем. Основні опори шасі прибираються в фюзеляж
перпендикулярно напрямку польоту. Крило - помірної стріловидності і великого
подовження. Силова установка складається із двох двигунів Д436-148 та
допоміжної силової установки АІ-450-МС фірми АТ «Мотор Січ».
Ан-148-100 являє собою
вузькофюзеляжний середньомагістральний пасажирський літак місткістю 68-80
пасажирів з дальністю польоту від 2100км в залежності від комерційного
навантаження та крейсерською швидкістю польоту 870 км/год.
Органами керування є руль висоти,
елерони, багатофункціональні інтерцептори (по п’ять секцій на кожному півкрилі
) і руль напряму.
Гідравлічна система літака, яка
складається з двох автономних гідросистем, призначена для живлення робочою
рідиною приводів системи управління літаком, прибирання і випуску шасі,
повороту коліс передньої опори шасі, гальмування коліс, перестановки
стабілізатора, реверс тяги.
Рис. 1.1 Загальний вигляд літака
прототипу
Екіпаж літака складає 2 чоловіки.
Ан-148-100 може експлуатуватися на
аеродромах зі штучними і підготовленими грунтовими ЗПС, розташованих на висотах
до 3000 м над рівнем моря. Польоти можуть проводитися вдень та вночі, в простих
та складних а метеорологічних умовах.
Загальний вигляд та компоновка
літака зображено на кресленнях
[НАУ 14 16 06 100 ПЗ] та [НАУ 14 16
06 200 ПЗ].
1.2
Основні характеристики літаків-прототипів
Таблиця 1.1
|
Назва літака
|
Ан-148-100
|
Embraer 195
|
Sukhoi Superjet 100B
|
|
Розмах крила, м
|
28.91
|
28.72
|
27.80
|
|
Довжина літака,м
|
29.13
|
38.65
|
29.94
|
|
Висота літака,м
|
8.19
|
10.28
|
10.28
|
|
Площа крила, м2
|
83.68
|
|
|
|
Колія шасі, м
|
4.00
|
6,02
|
5.74
|
|
База шасі, м
|
10.49
|
14,3
|
11.25
|
|
Маса, кг:
|
|
|
|
|
- порожнього літака
|
17773
|
28970
|
24250
|
|
- максимальна злітна
|
40185
|
52290
|
45880
|
|
Внутрішнє паливо, л
|
|
16250
|
|
|
Тип двигуна
|
2 ТРДД
|
2 ТРДД
|
2 ТРДД
|
|
Потужність, кН
|
62.7
|
82.4
|
75.9
|
|
Крейсерська швидкість, ккм/год
|
820
|
890
|
830
|
|
Практична дальність, км
|
3150
|
3350
|
3048
|
|
Практична стеля, м
|
12500
|
12500
|
12200
|
|
Екіпаж, чол
|
2
|
2
|
2+2
|
|
Пасажиромісткість
|
80
|
108
|
98
|
|
|
1.3
Аналіз конструкцій шасі ПС
Шасі ПС призначене для забезпечення
безпечного злету та посадки ПС, поглинення енергії удару при посадці, для
пересування та руління ПС на землі (воді), для гальмування швидкості під час
пробігу. В залежності від типу шасі воно має ті чи інші переваги та недоліки
виконуючи своє основне призначення.
Розглянемо класифікацію шасі ПС за
кількістю опор. За цим критерієм шасі класифікують на: двох опорні, трьох
опорні та багато опорні схеми.
1.3.1
Аналіз конструкції двох опорних схем шасі
Даний тип шасі часто застосовував в
часи Радянського Союзу конструктор Мясищев В.М. на своїх бомбардувальниках
(див. рис.1.2).
В наш час даний тип шасі
використаний на таких літаках як:
військовий розвідувальник Lockheed
U-2, палубний винищувач вертикального злету British Aerospace Sea Harrier.
Основною причиною вибору цієї схеми
для всіх цих літаків є головна її перевага - мала вага. Менша кількість опор
забезпечує виграш в вазі. Опори в даному випадку розміщуються в фюзеляжі, так
щоб ц.м. літака був посередині між опорами - це забезпечить рівномірний
розподіл ваги між ними.
Рис. 1.2 Літак М-6П виконаний по
двох опорній схемі
Недоліками цієї схеми є велика
складність в керуванні літаком при посадці. Що для пасажирських літаків є
неприпустимо.
1.3.2
Аналіз конструкції трьох опорних схем шасі
Трьох опорна схема шасі є
найпоширеніша в літакобудуванні. Вони поділяються на 2 види: з передньою
(носовою) опорою та задньою (хвостовою) опорою. Ц.м. в таких схемах знаходиться
між опорами, блище до ООШ.
Схема з ЗОШ була поширена в часи
другої світової війни, в даний час вона застосовується в малій авіації на ПС
малої маси (див. рис.1.3).
Даний тип шасі має меншу масу ніж
трьох опорна схема з ПОШ за рахунок малого розміру хвостової опори та
елементарної некерованої конструкції. Керування ПС на землі відбувається лише
за допомогою гальмування коліс на одній з основних опор. За рахунок того що ЗОШ
нижча ніж основні, ПС при злеті має позитивний кут атаки набігаючого потоку, що
надає додаткову підйомну силу і відповідно скорочує необхідну довжину ЗПС для
зльоту.
Рис. 1.3 Літак Ан-3 виконаний по
трьох опорній схемі з задньою опорою
Однак при посадці виникає обернений
ефект - при торканні ЗПС основними опорами ПС втрачає швидкість і опускаючи
задню опору до ЗПС знову збільшує кут атаки що призводить до ефекту -
«козління». Також при торканні ЗПС однією з основних опор виникає сильний
розвертаючий момент, що може призвести до вильоту за межі ЗПС. При різкому
гальмуванні може виникнути ефект «капотування», тобто гальмуванні коліс
основних стійок при посадці призводить до перевертання ПС.
В схемі з ПОШ ефекти «козління» та
«капотування» неможливі, тому вони стали більш розповсюджені. Для пасажирських
літаків ще однією важливою перевагою є горизонтальне положення повздовжньої осі
ПС, що забезпечує комфортне перебування пасажирів.
Недоліками цієї схеми є більша маса
- на передню стійку діють значні навантаженні при посадці від динамічного
удару.
В схемі з ПОШ можна провести
класифікацію за місцем розміщення та прибирання основних опор. ООШ можуть
розміщуватись під крилом та під фюзеляжем. Опори розміщені під фюзеляжем
прибирають в фюзеляж. ООШ розміщені під крилом можуть прибиратись в фюзеляж
(поз. 1,2 на рис. 1.4), в крило (поз. 3 на рис. 1.4), та в спеціальні гондоли
на крилі (поз. 4 на рис. 1.4). Розміщення ООШ під фюзеляжем зменшує висоту
стійки відповідно зменшує її масу. Але посилення конструкції фюзеляжу для
кріплення на
нього стійок збільшує масу фюзеляжу.
Враховуючи, що фюзеляж не великих розмірів в діаметрі, то в такому варіанті
колія шасі досить мала, що зменшує стійкість ПС на землі.
Рис. 1.4 Схеми розміщення шасі та
варіанти його прибирання
Розміщення ООШ під крилом має більшу
колію і відповідно стійкість ПС на землі, не потребує посилення конструкції так
як кріпиться за лонжерон крила. Але стійка шасі має більшу висоту і відповідно
масу.
При прибиранні ООШ в крило (поз. 3
на рис. 1.4.), можна збільшити колію шасі, але це можливо лише за умови
відносно товстого профілю крила та малого візка шасі. Крім того в такому
варіанті шасі займає багато корисного об’єму в крилі який можна було б
заповнити паливом.
При прибиранні ООШ в фюзеляж, колія
шасі залежатиме від висоти стійок шасі. Таку схему можна застосовувати на
швидкісних тонких профілях крила, при цьому лише частково втрачаючи корисний
об’єм в крилі для палива.
Установка на крило спеціальних
гондол для шасі (див. рис. 1.5) дає змогу зробити достатню колію шасі.
Рис. 1.5 Літак Ту-154 виконаний по
трьох опорній схемі з передньою опорою
Крім того дозволяє виконати його по
схемі з прибиранням стійок за напрямком польоту. Це дозволяє зменшити вплив
лобового опору на стійку шасі і як наслідок зменшити його масу, але сама
гондола створює додатковий лобовий опір. Конструкція стійки в такій схемі не
складна, але часто потрібно забезпечити поворот візка щоб він помістився в
гондолі. Крім того гондола займає площу на крилі зменшуючи при цьому корисну
підйомну силу. Корисний об’єм крила при такій схемі зменшується в незначній
мірі.
1.3.3
Аналіз конструкції багато опорних схем шасі
Багато опорні схеми шасі
застосовуються на великих літака. Мета збільшення опор в пасажирських ПС
підвищити стійкість на землі. Зазвичай це трьох опорна схема з передньою опорою
і додатковою (додатковими, як приклад Airbus А380 де їх 2) хвостовою опорою яка
знаходиться під фюзеляжем за ООШ. Це зроблено щоб при різних точках ц.м. літак
не перекинувся назад як це траплялось з ІЛ-62.
В тяжких транспортних літаках (див.
рис.1.6) застосовують багато-опорні схеми шасі для того щоб зменшити
навантаження на ЗПС за рахунок більш рівномірного розподілення маси ПС по площі
ЗПС. В таких випадках ООШ виконують під фюзеляжем. Це зумовлено тим що ООШ
виконані під фюзеляжем найкомпактніші, найлегші і під фюзеляжем достатньо місця
для розміщення необхідної кількості опор. Для кращого розподілу навантаження на
ЗПС в особливо важких літаках виконують багато опорними навіть ПОШ.
Рис. 1.6 Літак Ан-225 виконаний по
багато опорній схемі
1.3.4
Аналіз перспективних конструкцій шасі
В середньому, загальна маса шасі
складає 4% від максимальної злітної маси ПС. Це досить велика цифра і звісно
якщо її зменшити, то збільшиться дальність польоту, максимальне комерційне
навантаження, зменшиться витрата палива. Які ж шляхи розвитку шасі є на даний
момент?
Одним з напрямків відмови від
класичного шасі є спроби створити ЛА вертикального злету. Першими і прогресуючими
в цьому стали гелікоптери. Шасі як таке їм не потрібно, зазвичай це просто
балочна конструкція опор. Гелікоптери мають свій недолік - малу швидкість
польоту. Але шасі гелікоптерів такі привабливі малою вагою. На даний момент вже
є багато різних експериментальних літаків вертикального злету з відхиляємим
вектором тяги які використовують аналогічну гелікоптерам систему опор - шасі.
Згадуваний раніше British Aerospace Sea Harrier виконаний по двох опорній схемі
заради багатофункціональності, щоб могти злітати і горизонтально і з розбігу.
Чисто вертикальний злет спалює близько 35-50% загальної кількості палива, що
робить невигідним такий літак. Інші зразки мали два ТРД: один для
злету/посадки, інший для крейсерського польоту. Але два двигуна значно збільшували
масу літака. Тому наступним кроком стали одноразові порохові та реактивні
прискорювачі. Це міні ракети які монтуються на ЛА для злету. Вони знайшли сферу
свого застосування в безпілотних літальних апаратах та ракетоносіях. Але такі
прискорювачі фактично не контрольовані, тому якщо відбувається якийсь збій, то
виправити ситуацію вже неможливо.
Найновішою ідеєю заміни шасі є думка
установити ПС на візок. Візок установлюється на рейки - які виконують функцію
ЗПС, і розганяється до потрібної швидкості. ПС з включеними на максимум
двигунами в певний момент часу матиме уже достатню підйомну силу щоб
відірватись від візка і продовжити політ. Посадка має відбуватись аналогічно.
ПС заходить на посадку на тязі двигунів і приземляється на візок, який уже буде
гальмувати.
Проблемами ідеє є: джерело енергії
для руху візка (для експериментів це могли б бути ті ж порохові прискорювачі)
та синхронізація швидкостей візка і ПС при заході на посадку. При заході на
посадку порохові прискорювачі вже не можна буде застосувати так як в них досить
важко регулювати потрібну швидкість і потрібно реалізувати ще гальмування. Ще
однією важливою проблемою масового розповсюдження цієї ідеї є сумісність візка
і різних типів ПС. Для вирішення цієї проблеми потрібно в усіх наступних проектованих
ЛА враховувати тип шасі який буде використовуватись у майбутньому.
1.4
Вимоги що пред'являються до шасі, відповідно до АП-25
25.721 Загальні положення
(а) Основні опори шасі повинні бути
спроектовані так, щоб в випадку їх руйнування через перевищення розрахункових
навантажень на злеті (розбізі) і посадці (пробізі) (передбачається, що
навантаження діють в напрямку вверх і назад) характер руйнування був таким, щоб
не виникла:
(1) у літаків з кількістю
пасажирських крісел не більше дев’яти, не враховуючи крісел пілотів, - витік з
любої паливної системи в фюзеляжі в кількості, достатній для появи небезпеки
пожежі;
(2) у літаків з кількістю
пасажирських крісел 10 чи більше, не враховуючи крісел пілотів, - витік з любої
частини паливної системи в кількості достатній для появи небезпеки пожежі;
(b) Літаки з числом пасажирських
крісел чи більше, не враховуючи крісел пілотів, повинні бути спроектовані так,
щоб літак в контрольованому стані міг здійснити посадку на ЗПС при не випуску
одної чи більше числа опор; при цьому не повинно відбуватись такого пошкодження
конструкції, яке б могло визвати витік палива в кількості достатній для появи
небезпеки пожежі.
(c) Відповідність вимогам цього
параграфа може бути доказана аналізом (розрахунком, дослідженням) або випробуваннями,
чи тим і іншим.
.729. Механізм прибирання і випуску
шасі.
(а) Загальні вимоги. До
літаків з шасі, що прибираються, пред'являються наступні вимоги:
(1) Механізм прибирання шасі, стулки
відсіку шасі й елементи конструкції, їхні кріплення повинні бути спроектовані
під наступні навантаження:
(і) навантаження, що виникають у
польоті при прибраному шасі;
(іі) сполучення навантажень від
тертя, інерції, гальмового моменту, аеродинамічних і гіроскопічних навантажень,
що виникають при обертанні коліс з окружною швидкістю, рівної 1,3*Vs (закрилки
знаходяться в зльотному положенні при розрахунковій злітній вазі), під час
прибирання і випуску на будь-якій повітряній швидкості аж до максимальної
швидкості прибирання і випуску шасі, але не менш 1,6*Vs1 (закрилки знаходяться
в положенні для заходу на посадку при розрахунковій посадковій вазі);
(ііі) перевантаження аж до величин,
зазначених для випущених закрилків.
(2) При відсутності інших засобів
гальмування літака в польоті на даній швидкості шасі, механізм прибирання й
елементи конструкції літака (включаючи стулки шасі) повинні витримувати
польотні навантаження, що виникають у конфігурації з випущеним шасі при
максимальній швидкості польоту в даній конфігурації, але не менш 0,67*Vc.
(3) Стулки шасі, механізм керування
стулками шасі й елементи конструкції, до яких вони кріпляться, повинні бути
спроектовані на навантаження при маневрах нишпорення, запропонованих для літака
в пунктах (а)(1) і (а)(2) даного параграфа.
(b) Замок шасі. Повинні бути
передбачені надійні засоби для утримання шасі у випущеному положенні в польоті
і на землі, а також у прибраному положенні в польоті.
(с) Аварійний випуск. Повинні
бути передбачені засоби аварійного випуску шасі у випадку:
(1) будь-якого помірковано
ймовірного відмовлення в основній системі прибирання, чи
(2) відмовлення будь-якого одного
гідравлічного, електричного чи іншого еквівалентного їм джерела живлення.
(d) Іспити на працездатність. Працездатність
механізму прибирання і випуску повинна бути доведена шляхом іспитів на
працездатність (функціонування).
(е) Покажчик положення і
сигнальний пристрій.
Якщо застосовуються шасі, що
прибираються, то повинний бути встановлений покажчик положення шасі (так само,
як і необхідні вимикачі для привода індикатора) чи інші засоби, що інформують
пілота про те, що шасі знаходяться у випущеному (чи прибраному) положенні. Ці
засоби повинні бути виконані в такий спосіб:
(1) Якщо використовуються вимикачі,
то вони повинні бути розміщені і з'єднані з механічними системами шасі таким
чином, щоб запобігти помилковій індикації «випущені і встали на замки», якщо
шасі знаходяться в нецілком у прибраному положенні. Ці вимикачі можуть бути
розташовані там, де вони приводяться в дію безпосередньо замикаючим чи замком
іншим пристосуванням шасі.
(2) Якщо робиться спроба виконати
посадку з не замкненими у випущеному положенні шасі, то повинна бути
забезпечена звукова сигналізація для екіпажа, що діє безупинно чи періодично
повторювана.
(3) Ця сигналізація повинна
спрацювати тоді, коли залишається досить часу для того, щоб замкнути шасі у
випущеному положенні чи піти на друге коло.
(4) Не повинно бути якого-небудь
ручного вимикача сигналізації, необхідної пунктом (е) (2) даного параграфа,
легко доступного екіпажу, що міг би бути задіяний інстинктивно, чи випадково
звичною рефлекторною дією.
(5) Система, використовувана для
створення звукового сигналу, повинна бути сконструйована таким чином, щоб
виключити можливість помилкової чи несвоєчасної сигналізації.
(6) Відмовлення систем,
використовуваних для придушення звукової сигналізації про положення шасі, що
перешкоджають спрацьовуванню звукової сигналізації, повинні бути практично
неймовірними.
(f) Захист устаткування,
встановленого в нішах шасі. Устаткування, необхідне для безпечної
експлуатації літака, установлене на шасі і розташоване в нішах шасі, повинне
бути захищене від ушкодження внаслідок:
(1) вибуху пневматика, якщо не
показано, що пневматик не може вибухнути від перегріву, і
(2) відшарування протектора шини,
якщо не показане, що відшарування протектора шини не може викликати ушкодження
устаткування.
(А) Система прибирання шасі повинна
мати блокування, що виключає можливість прибирання шасі на землі.
(В) Повинне бути забезпечено
електроживлення пристроїв, зазначених в пункті (е) (2) даного параграфа, від
бортового аварійного джерела живлення.
(С) Сигналізація про необхідність
випуску шасі повинна спрацьовувати при заході на посадку у випадку, якщо шасі
не випущене і не зафіксовано на передбаченому керуванням по льотній
експлуатації (РЛЭ) етапі заходу на посадку, у тому числі і при особливих
ситуаціях, що не відносяться до практично неймовірного.
Сигналізація повинна здійснюватися,
як мінімум, по двох каналах, що використовує різні параметри незалежних систем.
Сигналізація повинна здійснюватися,
як мінімум, по двох каналах, що використовує різні параметри незалежних систем.
1.5
Обґрунтування обраної схеми шасі
Згідно аналізу наведеного вище, для
заданого літака обрано трьох опорну схему з передньою опорою. Трьох опор для
даної маси літака буде достатньо щоб розподілити масу. Носова опора дозволить
розмістити повздовжню вісь літака паралельно землі, що сприятиме комфортному
перебуванню пасажирів в літаку під час перебування його на землі. Основна опора
шасі прибиратиметься в фюзеляж, це дозволить зекономити місце в крилі для
палива та не змінюватиме ц.м. літака при випущеному/прибраному положенні.
Графічно шасі зображено на кресленні
[НАУ 14 16 06 300 ПЗ] та
[НАУ 14 16 06 400 ПЗ].
1.6
Опис гідравлічної системи
Гідравлічна система призначена для :
- живлення рульових приводів системи
керування в повздовжньому, поперечному і шляховому каналах ;
основного керування закрилками ;
основного керування передкрилками ;
керування гальмовими інтерцепторами
;
прибирання і випускання шасі,
резервного випуску шасі ;
основного й аварійного гальмування
коліс шасі ;
живлення рульожного пристрою
передньої опори шасі ;
живлення систем реверсу маршових
двигунів;
- керування
вантажним люком;
Літак оснащений двома цілком
автономними гідравлічними системами (ГС1 і ГС2) і мережею резервної насосної
станції. Кожна гідросистема має два насоси: один аксіально-поршневий перемінної
подачі працюючий від коробки приводів двигуна, другий електричний. Перша
гідросистема (ГС1) живить гальмові інтерцептори, випуск/прибирання шасі,
керування носовою опорою і реверсний пристрій лівого двигуна, а також як
резервна систему керування та гальмування коліс. Друга гідросистема (ГС2) крім,
другої пари гальмових інтерцепторів і реверсного пристрою правого двигуна
живить передкрилки, всю систему керування та гальмування коліс. Крім того, у
ГС1 мається аварійний турбонасос із приводом від вітрянки (ВД). Обидві
гідравлічні системи поєднані блоком передачі потужності - насосом який в разі
відмови одного з основних насосів однієї ГС почне перекачувати робочу рідину з
іншої ГС до споживачів. Резервна ГС оснащена своїм гідробаком та насосом що
працює від коробки приводів двигуна який живить керування рулем напрямку,
передкрилки, реверсивні пристрої обох двигунів.
Номінальний тиск гідросистеми 250
кгс/см2.
Графічно гідравлічна система літака
зображена на кресленні
[НАУ 14 16 06 500 ПЗ].
1.7
Опис роботи системи прибирання/випускання шасі
Розглянемо роботу системи під час
випускання передньої опори шасі. Графічно робота системи представлена на
кресленні [НАУ 14 16 06 500 ПС].
Пілот починає випуск шасі з
перемикання тумблера в позицію випуск шасі. Після цього електричний сигнал від
тумблера надходить до електрогідравлічного розподільника (позиція 5 на
кресленні) який перемикає магістраль нагнітання від насоса до циліндрів шасі.
Електричний сигнал від електрогідравлічного розподільника 5 йде до
електрогідравлічного розподільника випуску (позиція 3). Це визначає напрямок
руху електричних сигналів. При прибиранні шасі електричний шлях сигналу буде
зворотній.
В першу чергу робоча рідина
подається через зворотній клапан (позиція 13) та двохсторонній дросель (позиція
16) на силові гідроциліндри замків прибраного положення (позиція 1) та
гідроциліндр створки передньої та основної опори шасі. Коли штоки з поршнями доходять
до своїх мертвих точок вони активізують електричний датчик сигналізатор
(позиція 18), що замки відкриті і робоча рідина подається через шарнірне
з’єднання (позиція 17) в основні циліндри випуску/прибирання шасі (позиція 2).
На основних циліндрах також встановлені електричні датчики сигналізатори які
вказуватимуть, що стійки вийшли і ввімкнуть в роботу гідроциліндри замків
випущеного положення (позиція 12). Після того як стійки стануть на замки, від
циліндрів замка в кабіну пілота подається електричний сигнал, який повідомляє,
що шасі випущені і стали на замки випущеного положення.
В аварійних ситуаціях, якщо виникли
проблеми з основною ГС система автоматично або за командою пілота
переключається на живлення від другої ГС. Човникові клапани (позиція 15)
працюють автоматично, в залежності від величини тиску в основній системі. Якщо
ж тиск нижчий потрібного, тиск другої ГС долає зусилля пружини і переміщає
запірний елемент, тим самим відкриваючи подачу рідини до циліндрів. У разі
відмови обох гідросистем пілот переходить в режим аварійного випускання шасі
під дією сили власної ваги. Для цього пілоту треба відкрити крани кільцювання
порожнин гідроциліндрів. Які сполучившись між собою дадуть змогу витіканню
робочої рідини з порожнини нагнітання, тим самим даючи змогу вільному руху
поршня з штоком. Це забезпечить відсутність опору рідини для випускання шасі
під дією сили власної ваги.
1.7.1
Опис і робота електромагнітного крана ГА-140
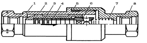
На рис. 1.7 представлений
чотирьохходовий двохпозиційний кран
ГА-140 з плоским золотником (позиція
13 на кресленні [НАУ 14 16 06 500 ПЗ]).
Рис. 1.7 Конструкція
електромагнітного крана
- корпус крана, 2 - гільза, 3 -
сервозолотник, 4 - втулка, 5 - стакан,
- пружина стакана, 7 - мала пружина
стакана, 8 - пружина клапана,
- корпус клапана, 10 - сідло
клапана, 11 - шарик клапана,
- електромагніт, 13 - кнопка ручного
керування.
Електромагнітний кран ГА-140
призначений для дистанційного керування гідравлічними агрегатами.
В литому з алюмінієвого сплаву
корпусі 1 розміщений шариковий клапан 11, який керується електромагнітом 12,
стакан 5 і його направляюча, плоский сервозолотник 3, гільза 2, пружини 6, 7,
8.
На нижній робочій поверхні золотника
є три отвори, середній з яких при любому положенні золотника з’єднується з
порожниною штуцера «Насос». Крайні отвори з’єднуються скіраними горизонтальними
свердліннями з боковими неробочими поверхнями золотника, що мають фрезеровані
канали, які виходять до порожнини штуцера «В бак». Ущільнення золотника забезпечується
ретельною обробкою поверхонь, що сполучаються.
В корпус вкручені 4 штуцера:
«Насос», «цил. 1», «цил. 12» і «В бак». В залежності від положення золотника
штуцер «Насос» з’єднується з одним з штуцерів «цил. 1» або «цил 12», інший
штуцер («цил. 12» або «цил 1») з’єднується з штуцером «В бак».
Основні технічні дані:
Номінальний робочий тиск -
(25 МПа).
Мінімальний тиск, при якому
кран працездатний -
(3 МПа).
Режим роботи електромагніта -
тривалий.
Напруга живлення
електромагніта -
.
1.7.2
Опис і робота човникового клапана 1.4000.5604.170.000
Конструкція клапана (позиція 15 на
кресленні [НАУ 14 16 06 500 ПЗ]) показана на рис. 1.8.
При відсутності тиску в підвідних
магістралях шток (позиція 4 на рис. 1.9) притиснутий пружиною (позиція 2) до сідла
на корпусі (позиція 3) (до штуцера ’’3’’).
Рис. 1.8 Човниковий клапан
- штуцер, 2 - пружина, 3 - корпус, 4
- поршень.
Початок відкриття каналу
’’3’’-’’2’’ відбувається при підведенні тиску
, повне
відкриття при підведеному тискові
. Всі деталі клапана стальні.
1.7.3
Опис і робота одностороннього дроселя 1.4000.5604.200.005
Конструкція клапана (позиція 14 на
кресленні [НАУ 14 16 06 500 ПЗ]) показана на рис. 1.9.
Рис. 1.9 Односторонній дросель
- корпус, 2 - клапан, 3 - дросельна
шайба, 4 - кільце, 5 - гумове кільце, 6 - упор, 7 - пружина, 8 - корпус.
Односторонній дросель працює
в режимі зворотнього клапана при потоці робочої рідини по стрілці на корпусі,
коли клапан (позиція 2 на рис. 1.10) відходить від сідла і вільно пропускає
робочу рідину, і в режимі дроселя при потоці робочої рідини проти стрілки. Тиск
повного відкривання клапана до
.
В дроселі встановлено по дві
шайби з отворами по периферії та по осі, перепад тиску рівний
, витрата
рівна
.
Всі деталі дроселя стальні,
окрім кілець (позиція 4), які виконані з алюмінієвого сплаву.
РОЗДІЛ
2 Спеціальна частина
2.1.1
Кінематична схема роботи шасі та розрахунок потрібних зусиль гідроциліндра
передньої опори
Кінематична схема представлена в
вигляді креслення [НАУ 14 16 06 300].
Розрахуємо необхідні зусилля
силового гідроциліндра для надійного прибирання/випускання шасі в різних
положеннях під час роботи.
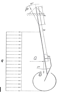
Передня опора в складеному положенні
зображена на рис. 2.1.
Рис. 2.1 Передня опора в складеному
положенні
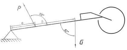
Отже, для заданої на рисунку схеми
рівняння суми моментів що діє на стійку шасі відносно точки обертання буде мати
вигляд:
де Р - зусилля що розвиває
гідроциліндр, a=0.061м - плече дії зусилля Р,
- кут дії зусилля Р, G=267,5кг -
зосереджена маса стійки,b=0.688м - плече дії сили G,
- кут дії
сили G.
Звідси зусилля гідроциліндра буде
рівним:
вказує на напрямок дії зусилля Р при
прибиранні/випусканні опори.
Передня опора в проміжному
положенні зображена на рис. 2.2.
Рис. 2.2 Передня опора в проміжному
положенні
В цьому положенні на стійку починає
діяти вплив набігаючого потоку q розподіленого по поверхні.
де
- густина
повітря, V=230км/год. - посадкова швидкість літака.
Зосереджена дія швидкісного
потоку на стійку матиме вигляд:
де с=0.78м - довжина ділянки впливу
набігаю чого потоку на стійку, f=0.124м - ширина стійки.
Для заданої на рисунку схеми
рівняння суми моментів що діє на стійку шасі відносно точки обертання буде мати
вигляд:
де
(d+b)=1.11м
- плече дії сили Q,
- кут дії
сили Q.
Звідси зусилля гідроциліндра
буде рівним:
Передня опора в випущеному положенні
зображена на рис. 2.3
Рис. 2.3 Передня опора у випущеному
положенні
В цьому положенні силою ваги стійки
можна знехтувати і враховувати лише вплив набігаю чого потоку, тоді рівняння
суми моментів що діє на стійку шасі відносно точки обертання буде мати вигляд:
де
с=1.05м -
ділянки дії набігаючого потоку, (d+b)=1.04м - плече дії сили Q.
Звідси зусилля гідроциліндра
буде рівним:
2.1.2
Кінематична схема роботи шасі та розрахунок потрібних зусиль гідроциліндра
основної опори
Кінематична схема представлена в
вигляді креслення [НАУ 13.74.66.06].
Розрахуємо необхідні зусилля
силового гідроциліндра для надійного прибирання/випускання шасі в різних
положеннях під час роботи.
Основна опора в складеному положенні
зображена на рис. 2.4.
Рис. 2.4 Передня опора в складеному
положенні
Отже, для заданої на рисунку схеми
рівняння суми моментів що діє на стійку шасі відносно точки обертання буде мати
вигляд:
де Р - зусилля що розвиває
гідроциліндр, a=0.25м - плече дії зусилля Р, G=938кг - зосереджена маса
стійки,b=0.894м - плече дії сили G.
Звідси зусилля гідроциліндра буде
рівним:
Основна опора в проміжному положенні
зображена на рис. 2.5.
Рис. 2.5 Основна опора в проміжному
положенні
Так як набігаючий потік діє в іншій
площині, то для спрощення розрахунків він враховуватись буде як додатковий
коефіцієнт тертя в вузлах механізму.
Для заданої на рисунку схеми
рівняння суми моментів що діє на стійку шасі відносно точки обертання буде мати
вигляд:
a=0.228м, b=0.465м
Звідси зусилля гідроциліндра буде
рівним:
В випущеному положенні зусилля на
циліндр будуть незначними, тому розрахунок не проводитиметься.
Силовий циліндр передньої опори шасі
представлений в вигляді складального креслення [НАУ 14 16 06 700 СК].
2.2
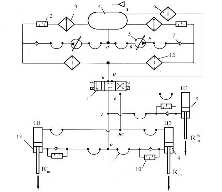
Розрахунок гідравлічної системи літака
Розрахункова схема гідравлічної
системи літака представлена на рис. 2.6.
Рис. 2.6 Принципова гідравлічна
схема прибирання і випускання шасі ЛА 1 - електромагнітний кран; 2
- пакет дросельних шайб; 3 - холодильник; 4 - бак; 5 -
насос; 6 - фільтр; 7 - зворотний клапан; 8 - циліндр
передньої опори шасі; 9 - циліндр основної правої опори шасі; 10 -
пакет дросельних шайб у лінії випускання шасі; 11 - гнучкий шланг; 12
- фільтр; 13 - циліндр основної лівої опори шасі.
Вихідні дані для розрахунку:

в’язкість рідини АМГ-10;

температура АМГ-10;

час прибирання шасі

навантаження вздовж
штоків гідроциліндрів прибирання основних опор шасі;

навантаження вздовж штока
гідроциліндра прибирання носової опор шасі;

тиск у гідросистемі.
Довжина трубопроводів:
Ефективна площа поршнів з
боку штоків порожнин циліндрів.
Перепад тиску корисного
навантаження:
Визначаємо діаметри циліндрів і
штоків
Беремо з рекомендованого ряду
Визначаємо діаметри циліндрів і
штоків
Беремо з рекомендованого ряду
Ефективна площа:
Визначаємо коефіцієнти редукування
витрат гідроциліндрів з некомпенсованими витратами:
Задаючись співвідношенням між ходом
поршня й діаметром, визначаємо обсяг поршневої порожнини гідроциліндра
Визначаємо необхідну витрату
рідини в лініях нагнітання на прибирання опор за час 
Сумарна витрата на прибирання усіх
опор шасі
Визначаємо необхідну витрату
насоса на прибирання опор з урахуванням витрати на охолодження і змащення 
У лініях зливання з урахуванням
коефіцієнтів редукування витрат:
Сумарна витрати:
Необхідна потужність для
функціонування гідравлічної системи прибирання шасі визначаємо за формулою
Визначаємо внутрішні діаметри
трубопроводів на характерних ділянках мережі систем прибирання шасі виходячи з
рекомендованих значень швидкості рідини V.
У
лініях нагнітання для основної опори кожного гідроциліндра (д-Ц1) та (д-Ц1)
Отримане значення діаметру
округляємо до стандартних значень
У лініях нагнітання спільних для
обох опор (д-г)
У лініях нагнітання передньої опори (г-Ц3)
Отримане значення діаметру
округляємо до стандартних значень
У лініях нагнітання спільних для
основних та передньої опор (довжину г - гідрокран приймають рівну нулю)
Отримане значення діаметру
округляємо до стандартних значень
У лінії зливання гідроциліндра
основних опор (Ц1-ж) та (Ц2-ж)
У лініях нагнітання спільних для
обох опор (ж-е)
У лініях зливання передньої опори (Ц3-е)
Отримане значення діаметру
округляємо до стандартних значень
У лінії зливання спільній для
основних та передньої опори (е-і-з)
За розрахованими вище значеннями
будуємо потрібну гідравлічну характеристику насоса по точках.
При нульовій витраті 
При максимальній витраті 
Розраховуємо кожну з ділянок
трубопроводу ліній нагнітання та зливання при прибиранні опор за формулами:
Середня швидкість руху рідини
Число Рейнольдса
Коефіцієнт опору при
турбулентному потоці 
Коефіцієнт опору при
ламінарному потоці 
Втрати тиску через тертя
де 
- густина рідини АМГ-10.
Втрати тиску на місцевих
опорах
де 
- коефіцієнт місцевого опору.
Значення коефіцієнтів
місцевого опору 
Електромагнітний клапан 2…4
Зворотній клапан 2…3
Косинець 1.2
Трійник 1…1.15
Рознімний клапан 1…1.15
Вхід і вихід із силового
гідроциліндра 1…2
Втрати тиску на фільтрі
тонкої очистки
де 
- коефіцієнт гідравлічного опору
фільтра.
Результати розрахунків
зведені у таблицю і представлені в додатку А Таблиця А. 2.1
Час прибирання опор шасі
визначаємо з Рис. А. 2.1
Аналіз результатів показує, що час
прибирання шасі менший ніж розрахунковий. Це пояснюється наявною
характеристикою насоса та низькими втратами в трубопроводах та в гідравлічних
опорах за рахунок великого прохідного перетину.
Щоб забезпечити час випускання шасі,
що дорівнює часу його прибирання, дросель повинний створювати додатковий
коефіцієнт гідравлічного опору.
Проводимо гідравлічний розрахунок
процесу випускання основних опор та передньої опори шасі. Для розрахунку втрат
використовуємо значення витрат при прибиранні шасі.
Гідравлічний розрахунок випускання
шасі проводимо аналогічно розрахунку прибирання. Розрахунок представлено у
додатку А таблиця А. 2.2. Час
випускання опор шасі визначаємо з Рис. А. 2.2 за даними витрат рідини на
випуск.
Розрахунком пакета дросельних шайб
забезпечуємо відсутність кавітаційних явищ на останні шайбі пакета. З цієї
умови визначаємо необхідну кількість шайб у дросельних пакетах.

- втрати тиску в лінії зливання від
пакета шайб до бака основного шасі.
Приймаємо кількість шайб 5.
Визначаємо площу та діаметр отвору
дроселя:

- втрати тиску в лінії зливання від
пакета шайб до бака передньої шасі.
Приймаємо кількість шайб 7.
Визначаємо площу та діаметр отвору
дроселя:
2.3
Розрахунок циліндра на розрив
Розрахунковий циліндр передньої
опори шасі зображений на кресленні [НАУ 14 16 06 700 ПЗ]. та схематично
показаний на рис. 2.7.
Рис. 2.7 Циліндр передньої опори
шасі
Матеріал циліндра ВТ -22,
границя міцності 
.
Значення головних напружень:
де Р=25МПа - розрахунковий тиск,
f=1.5 - коефіцієнт запасу міцності, d - внутрішній діаметр циліндра, S -
товщина стінки циліндра.
Звідси знайдемо мінімальну товщину
стінки циліндра:
Конструктивно приймаємо товщини
стінок ООШ 3.5мм та ПОШ 3.0мм.
2.4
Розрахунок штока на стійкість
Розрахунковий шток передньої опори
шасі зображений на кресленні [НАУ 14 16 06 800 ПЗ] та схематично показаний на
рис. 2.8.
Рис. 2.8 Шток передньої опори шасі
Матеріал циліндра ВТ -22,
границя текучості
.
Площа перерізу штока:
де
=0.045м -
зовнішній діаметр штока,
=0.038 -
внутрішній діаметр штока.
Найменший момент інерції перерізу штока:
Найменший радіус інерції перерізу:
Гранична гнучкість матеріалу:
Де
- модуль
пружності.
Гнучкість штока:
де l=0.32м - довжина штока, 
- коефіцієнт зведеної довжини.
У стрижні з гнучкістю 
критичну напруженість вважають майже
постійною, що дорівнює границі текучості. Такі стрижні називають стрижнями
малої гнучкості.
Напруження що діє на шток:
де F=45кH зусилля яке розвиває шток.
Висновок:
шток
стійкий.
ВИСНОВКИ
1. Дипломний проект відповідає
вимогам, що висуваються до випускників ОКР «Бакалавр» за напрямом підготовки
6.051101 «Авіа- та ракетобудування».
2. Розроблена система
випускання/прибирання шасі відповідає вимогам АП-25, FAR, JAR, має високу
надійність, швидку дію і високі технологічні характеристики.
3. Виконано аналіз існуючих схем
шасі та їх переваги/недоліки, обрана оптимальна схема для заданого літака,
розроблена кінематика руху шасі.
4. Здійснений розрахунок
гідравлічної системи і визначені необхідні діаметри трубопроводів, подачу
насоса та гідравлічні характеристики на різних режимах.
. Визначені необхідні зусилля
гідроциліндрів, їх геометричні параметри. Проведений розрахунок на міцність
циліндра та штока гідроциліндра.
. Даний дипломний проект може
бути представлений в навчальному процесі при викладанні таких дисциплін як
«Конструкції літальних апаратів» та «Функціональні системи».
СПИСОК
ВИКОРИСТАНИХ ДЖЕРЕЛ
1. Ан-148-100 стандартная
спецификация, 2004. - 686p.
2. #"868901.files/image157.gif">
Рис. А. 2.1 Гідравлічні
характеристики при прибиранні шасі
Таблиця А. 2.2
|
Ділянка
|
l
|
d
|
25000000
|
24414000
|
23830000
|
23243000
|
22657000
|
22071000
|
21485000
|
20900000
|
20314000
|
|
д-Ц1
|
3
|
0,01
|
0
|
0,00025
|
0,0005
|
0,00075
|
0,001
|
0,00125
|
0,0015
|
0,00175
|
0,002
|
|
V
|
випуск
|
|
0
|
3,1847134
|
6,369427
|
9,5541401
|
12,738854
|
15,923567
|
19,10828
|
22,292994
|
25,477707
|
|
Re
|
|
|
0
|
1592,3567
|
3184,713
|
4777,0701
|
6369,4268
|
7961,7834
|
9554,1401
|
11146,497
|
12738,854
|
|
λ
|
|
|
0
|
0,040192
|
0,020096
|
0,038058
|
0,035417
|
0,0334953
|
0,0320028
|
0,030793
|
0,029782
|
|
ΔPтр
|
|
|
0
|
51974,522
|
103949
|
442934,46
|
732794,6
|
1082866,2
|
1489848
|
1951186,8
|
2464817,4
|
|
Шланг
|
0,5
|
0,01
|
|
|
|
|
|
|
|
|
|
|
λ
|
|
|
0
|
0,040192
|
0,020096
|
0,038058
|
0,035417
|
0,0334953
|
0,0320028
|
0,030793
|
0,029782
|
|
ΔР
|
|
|
0
|
8662,4204
|
17324,84
|
73822,41
|
122132,43
|
180477,69
|
248308
|
325197,8
|
410802,9
|
|
Дросель
|
|
0,01
|
|
|
|
|
|
|
|
|
|
|
ζ
|
|
|
6,3E+13
|
6,3E+13
|
6,3E+13
|
6,3E+13
|
6,3E+13
|
6,3E+13
|
6,3E+13
|
6,3E+13
|
6,3E+13
|
|
ΔР
|
|
|
0,00E+00
|
3,94E+06
|
1,58E+07
|
3,54E+07
|
6,30E+07
|
9,84E+07
|
1,42E+08
|
1,93E+08
|
2,52E+08
|
|
Трійник
|
|
0,01
|
|
|
|
|
|
|
|
|
|
|
2*ζ
|
|
|
2,5
|
2,5
|
2,5
|
2,5
|
2,5
|
2,5
|
2,5
|
2,5
|
2,5
|
|
ΔР
|
|
|
0
|
10776,299
|
43105,2
|
96986,693
|
172420,79
|
269407,48
|
387946,77
|
528038,66
|
689683,15
|
|
Вхід в гідроциліндр
|
|
0,01
|
|
|
|
|
|
|
|
|
|
|
ζ
|
|
|
1,5
|
1,5
|
1,5
|
1,5
|
1,5
|
1,5
|
1,5
|
1,5
|
|
ΔР
|
|
|
0
|
6465,7795
|
25863,12
|
58192,016
|
103452,47
|
161644,49
|
232768,06
|
316823,2
|
413809,89
|
|
ΣΔР
|
|
|
0
|
4015379
|
15940242
|
36109436
|
64130800
|
100131896
|
144108871
|
196058746
|
255979113
|
|
Ц1-ж
|
3
|
0,01
|
0
|
0,0003325
|
0,000665
|
0,0009975
|
0,00133
|
0,0016625
|
0,001995
|
0,0023275
|
0,00266
|
|
V
|
|
|
0
|
4,2356688
|
8,471338
|
12,707006
|
16,942675
|
21,178344
|
25,414013
|
29,649682
|
33,88535
|
|
Re
|
|
|
0
|
2117,8344
|
4235,669
|
6353,5032
|
8471,3376
|
10589,172
|
12707,006
|
14824,841
|
16942,675
|
|
λ
|
|
|
0
|
0,0302195
|
0,03922
|
0,0354391
|
0,0329798
|
0,0311904
|
0,0298006
|
0,028674
|
0,0277326
|
|
ΔPтр
|
|
|
0
|
69126,115
|
358855,9
|
729591,63
|
1207042,7
|
1783672,7
|
2454043,9
|
3213950,7
|
4059991,5
|
|
Шланг
|
0,5
|
0,01
|
|
|
|
|
|
|
|
|
|
|
λ
|
|
|
0
|
0,0302195
|
0,03922
|
0,0354391
|
0,0329798
|
0,0311904
|
0,0298006
|
0,028674
|
0,0277326
|
|
ΔР
|
|
|
0
|
11521,019
|
59809,32
|
121598,6
|
201173,78
|
297278,78
|
409007,32
|
535658,46
|
676665,25
|
|
Косинець
|
|
0,01
|
|
|
|
|
|
|
Продовження табл. А. 2.1
|
|
ζ
|
|
|
2
|
2
|
2
|
2
|
2
|
2
|
2
|
2
|
2
|
|
ΔР
|
|
|
0
|
15249,757
|
60999,03
|
137247,81
|
243996,11
|
381243,91
|
548991,24
|
747238,07
|
975984,42
|
|
Трійник
|
|
|
|
|
|
|
|
|
|
|
|
|
2*ζ
|
|
|
2,5
|
2,5
|
2,5
|
2,5
|
2,5
|
2,5
|
2,5
|
2,5
|
2,5
|
|
ΔР
|
|
|
0
|
19062,196
|
76248,78
|
171559,76
|
304995,13
|
476554,89
|
686239,05
|
934047,59
|
1219980,5
|
|
Вихід з гідроциліндра
|
|
0,01
|
|
|
|
|
|
|
|
|
|
|
ζ
|
|
|
1,5
|
1,5
|
1,5
|
1,5
|
1,5
|
1,5
|
1,5
|
1,5
|
1,5
|
|
ΔР
|
|
|
0
|
11437,317
|
45749,27
|
102935,86
|
182997,08
|
285932,94
|
411743,43
|
560428,55
|
731988,32
|
|
ΣΔР
|
|
|
0
|
126396,4
|
601662,3
|
1262933,7
|
2140204,8
|
3224683,2
|
4510025
|
5991323,4
|
7664610
|
|
ΣΔРp
|
|
|
0
|
168107,22
|
800210,9
|
1679701,8
|
2846472,4
|
4288828,6
|
5998333,2
|
7968460,1
|
10193931
|
|
д-Ц1-ж
|
|
0,01
|
0
|
4183486,2
|
16740453
|
37789137
|
66977273
|
104420724
|
150107204
|
204027207
|
266173045
|
|
P
|
|
|
-1,5E+07
|
-15000000
|
-15000000
|
-15000000
|
-15000000
|
-15000000
|
-15000000
|
-15000000
|
-15000000
|
|
Ц1
|
|
|
-1,5E+07
|
-10816514
|
1740453
|
22789137
|
51977273
|
89420724
|
135107204
|
189027207
|
251173045
|
|
Ділянка
|
l
|
d
|
|
|
|
|
Q
|
Випуск
|
|
|
|
|
г-Ц3
|
10
|
0,008
|
0
|
0,00025
|
0,0005
|
0,00075
|
0,001
|
0,00125
|
0,0015
|
0,00175
|
2,00E-03
|
|
V
|
|
|
0
|
4,9761146
|
9,952229
|
14,928344
|
19,904459
|
24,880573
|
29,856688
|
34,832803
|
3,98E+01
|
|
Re
|
|
|
0
|
1990,4459
|
3980,892
|
5971,3376
|
7961,7834
|
9952,2293
|
11942,675
|
13933,121
|
1,59E+04
|
|
λ
|
|
|
0
|
0,0321536
|
0,039833
|
0,035993
|
0,0334953
|
0,0316779
|
0,0302664
|
0,0291222
|
0,0281661
|
|
ΔPтр
|
|
|
0
|
422969,75
|
2095951
|
4261286,9
|
7049909,9
|
10417802
|
14333204
|
18771551
|
23712976
|
|
Шланг
|
0,5
|
0,008
|
|
|
|
|
|
|
|
|
|
|
λ
|
|
|
0
|
0,0321536
|
0,039833
|
0,035993
|
0,0334953
|
0,0316779
|
0,0302664
|
0,0291222
|
0,0281661
|
|
ΔР
|
|
|
0
|
21148,487
|
104797,5
|
213064,35
|
352495,49
|
520890,09
|
716660,18
|
938577,54
|
1185648,8
|
|
Дросель
|
|
0,008
|
|
|
|
|
|
|
|
|
|
|
ζ
|
|
|
4,8E+14
|
4,8E+14
|
4,8E+14
|
4,8E+14
|
4,8E+14
|
4,8E+14
|
4,8E+14
|
4,8E+14
|
4,8E+14
|
|
ΔР
|
|
|
0,00E+00
|
3,00E+07
|
1,20E+08
|
2,70E+08
|
4,80E+08
|
7,50E+08
|
1,08E+09
|
1,47E+09
|
1,92E+09
|
|
Трійник
|
|
0,008
|
|
|
|
|
|
|
|
|
|
|
2*ζ
|
|
|
2,5
|
2,5
|
2,5
|
2,5
|
2,5
|
2,5
|
Продовження табл. А. 2.1
|
|
ΔР
|
|
|
0
|
26309,324
|
105237,3
|
236783,92
|
420949,19
|
657733,11
|
947135,68
|
1289156,9
|
1683796,8
|
|
Вхід в гідроциліндр
|
|
0,008
|
|
|
|
|
|
|
|
|
|
|
ζ
|
|
|
1,5
|
1,5
|
1,5
|
1,5
|
1,5
|
1,5
|
1,5
|
1,5
|
1,5
|
|
|
0
|
15785,595
|
63142,38
|
142070,35
|
252569,51
|
394639,86
|
568281,41
|
773494,13
|
1010278,1
|
|
ΣΔР
|
|
|
0
|
30486213
|
1,22E+08
|
274853206
|
488075924
|
761991065
|
1,097E+09
|
1,492E+09
|
1,948E+09
|
|
Ц3-е
|
10
|
0,008
|
0
|
0,0003325
|
0,000665
|
0,0009975
|
0,00133
|
0,0016625
|
0,001995
|
0,0023275
|
0,00266
|
|
V
|
|
|
0
|
6,6182325
|
13,23646
|
19,854697
|
26,47293
|
33,091162
|
39,709395
|
46,327627
|
52,94586
|
|
Re
|
|
|
0
|
2647,293
|
5294,586
|
7941,879
|
10589,172
|
13236,465
|
15883,758
|
18531,051
|
21178,344
|
|
λ
|
|
|
0
|
0,0441099
|
0,037092
|
0,0335163
|
0,0311904
|
0,0294981
|
0,0281837
|
0,0271182
|
0,0262279
|
|
ΔPтр
|
|
|
0
|
1026405,5
|
3452403
|
7019095,5
|
11612452
|
17159967
|
23609329
|
30920074
|
39059478
|
|
Шланг
|
0,5
|
0,008
|
|
|
|
|
|
|
|
|
|
|
λ
|
|
|
0
|
0,0441099
|
0,037092
|
0,0335163
|
0,0311904
|
0,0294981
|
0,0281837
|
0,0271182
|
0,0262279
|
|
ΔР
|
|
|
0
|
51320,273
|
172620,1
|
350954,77
|
580622,61
|
857998,37
|
1180466,4
|
1546003,7
|
1952973,9
|
|
Косинець
|
|
0,008
|
|
|
|
|
|
|
|
|
|
|
ζ
|
|
|
2
|
2
|
2
|
2
|
2
|
2
|
2
|
2
|
2
|
|
ΔР
|
|
|
0
|
37230,851
|
148923,4
|
335077,66
|
595693,62
|
930771,28
|
1340310,6
|
1824311,7
|
2382774,5
|
|
Трійник
|
|
|
|
|
|
|
|
|
|
|
|
|
2*ζ
|
|
|
2,5
|
2,5
|
2,5
|
2,5
|
2,5
|
2,5
|
2,5
|
2,5
|
2,5
|
|
ΔР
|
|
|
0
|
46538,564
|
186154,3
|
418847,07
|
744617,02
|
1163464,1
|
1675388,3
|
2280389,6
|
2978468,1
|
|
Вихід з гідроциліндра
|
|
0,008
|
|
|
|
|
|
|
|
|
|
|
ζ
|
|
|
1,5
|
1,5
|
1,5
|
1,5
|
1,5
|
1,5
|
1,5
|
1,5
|
1,5
|
|
ΔР
|
|
|
0
|
27923,138
|
111692,6
|
251308,24
|
446770,21
|
698078,46
|
1005233
|
1368233,8
|
1787080,8
|
|
ΣΔР
|
|
|
0
|
1189418,3
|
4071793
|
8375283,2
|
13980156
|
20810280
|
28810727
|
37939013
|
48160775
|
|
ΣΔРp
|
|
|
0
|
1581926,3
|
5415485
|
11139127
|
18593607
|
27677672
|
38318267
|
50458887
|
64053831
|
|
г-Ц3-е
|
|
0,008
|
0
|
32068139
|
1,28E+08
|
285992332
|
506669531
|
789668737
|
1,135E+09
|
1,542E+09
|
2,012E+09
|
|
P
|
|
|
-1,5E+07
|
-15000000
|
-15000000
|
-15000000
|
-15000000
|
-15000000
|
-15000000
|
-15000000
|
-15000000
|
|
Ц3
|
|
|
-1,5E+07
|
17068139
|
1,13E+08
|
270992332
|
491669531
|
774668737
|
1,12E+09
|
1,527E+09
|
1,997E+09
|
Рис. А. 2.2 Гідравлічні
характеристики при випусканні шасі