Разработка локально-вычислительной сети для цеха с конвейерным производством на промышленном предприятии

  • Вид работы:
    Дипломная (ВКР)
  • Предмет:
    Информационное обеспечение, программирование
  • Язык:
    Русский
    ,
    Формат файла:
    MS Word
    252,22 Кб
  • Опубликовано:
    2015-06-15
Вы можете узнать стоимость помощи в написании студенческой работы.
Помощь в написании работы, которую точно примут!

Разработка локально-вычислительной сети для цеха с конвейерным производством на промышленном предприятии

ДЕПАРТАМЕНТ ОБРАЗОВАНИЯ ГОРОДА МОСКВЫ

ГОСУДАРСТВЕННОЕ БЮДЖЕТНОЕ ОБРАЗОВАТЕЛЬНОЕ УЧРЕЖДЕНИЕ

СРЕДНЕГО ПРОФЕССИОНАЛЬНОГО ОБРАЗОВАНИЯ

ПОЛИТЕХНИЧЕСКИЙ ТЕХНИКУМ № 47 ИМЕНИ В.Г. ФЕДОРОВА

Специальность: 230111 «Компьютерные сети»







ДИПЛОМНЫЙ ПРОЕКТ













Москва 2014 г.

Содержание

Аннотация

Введение

. Предпроектное исследование сети

.1   Структура предприятия

1.2     Постановка задачи

2. Проектирование локальной сети

.1   Выбор структуры сети

.1.1 Выбор топологий сети

.1.2 Выбор технологий

.1.3 Выбор кабеля

.1.4 Расчет пропускной способности локальной сети

.2   Выбор сетевого оборудования

2.3     Проектирование СКС и выбор пассивного сетевого оборудования

.4       Схема сети и спецификации на оборудование

3. Охрана труда и техника безопасности

Заключение        

Список литературы

Аннотация

В дипломном проекте рассматривается проблема разработки ЛВС для цеха с конвейерным производством на промышленном предприятии.

Основными задачами разработанной локальной вычислительной сети являются организация информационного обмена данными между рабочими станциями, организация доступа пользователей к ресурсам ЛВС: базам данных, файловому серверу, взаимодействие системных приложений в различных узлах, и доступ к ним сотрудников, а также обеспечение должного уровня защиты информации, недопускающего её искажения, или утечки.

В ходе разработки дипломного проекта решены следующие задачи:

В первой главе дается общая характеристика для помещения под локальную сеть цеха, ставятся цели и задачи проектируемой сети, определяется порядок выполнения действий, при построении локальной сети.

Во второй главе проанализированы возможные варианты проектирования сети, произведен расчет пропускной способности локальной сети, производится выбор архитектуры и топологии сети, технологии и среды передачи данных, выбор сетевого оборудования, представлен расчет пропускной способности проектируемой сети. При разработке проекта сети были учтены экономические показатели, рассчитана стоимость проекта, представлены спецификации на оборудование.

В третьей главе рассматривается техника безопасности при эксплуатации электронного оборудования, а также проработан вопрос обеспечения безопасных условий труда.

Введение

В наше время компьютер является неотъемлемой частью нашей жизни и поэтому применяется в разных отраслях народного хозяйства и, в частности, в медицине.

Слово «компьютер» - значит вычисление, т. е. устройство для вычислений. При разработке компьютеров в 1945 г. Известный математик Джон Фон Нейман писал, что компьютер это универсальное устройство для обработки информации. Первые компьютеры имели огромные размеры и поэтому использовались в особых условиях. С развитием техники и электроники компьютеры уменьшились до малогабаритных размеров, умещающихся на обычном письменном столе, что дозволяет употреблять их в разных условиях (кабинет, кар, дипломат и т. Д.).

Компьютеры очень быстро вошли в нашу жизнь. Еще 10 лет назад «персоналка» была большой редкостью. Конечно, они существовали, но стоили очень дорого, так что не каждая фирма могла иметь в офисе хотя бы один компьютер.

А теперь? Компьютер есть в каждом третьем доме и настолько любим и привычен, что считается едва ли не членом семьи. Что такое компьютер, знает сейчас каждый (во всяком случае, слышали о компьютерах и видели их все). Но из-за своей обыденности и сравнительной доступности компьютер не стал менее удивительным! Он вобрал в себя все достижения современной цивилизации и постепенно превращается в универсальное устройство, способное с успехом выполнять множество функций.

В деловом мире компьютеры в буквальном смысле совершили революцию.

По мере снижения стоимости их приобретало все большее число бизнесменов. Купить компьютер теперь «по карману» не только крупному заводу или банку: они стали неотъемлемой приметой небольших предприятий, магазинов, учреждений и даже ферм.

Компьютер сам по себе не владеет знаниями ни в одной области внедрения. Все эти знания сосредоточены в исполняемых на компьютере программах. Это аналогично тому, что для воспроизведения музыки не довольно одного магнитофона - необходимо иметь кассеты с записями, лазерные диски. Для того, чтоб компьютер мог осуществлять определенные деяния, нужно составить для него программу, т. Е. Точную и подробную последовательность инструкций, на понятном компьютеру языке, как нужно обрабатывать информацию. Меняя программы для компьютера, можно превращать его в рабочее место бухгалтера, конструктора, врача и т. д.

С помощью компьютерных систем осуществляется ведение разнообразной документации, обеспечивается обмен электронной почтой и связь с базами данных. Сети соединяют пользователей, работающих в одной компании, но в разных регионах.

Компьютеры помогают при выполнении широкого круга производственных задач. Например, диспетчер на каждом крупном заводе имеет в своем распоряжении автоматизированную систему, которая обеспечивает бесперебойную работу различных агрегатов, а ему остается только сидеть, наблюдать и нажимать на кнопки. Компьютеры используются для контроля над температурой и давлением: если показатели превышают допустимую норму, электронный контролер немедленно подает сигнал на регулирующее устройство, которое автоматически восстанавливает требуемые условия.

Объектом изучения данного проекта является локально-вычислительная сеть.

Предметом исследования является проектирование локально-вычислительной сети цеха с конвейерным производством.

В данном дипомном проекте поставлено целью:

·        проанализировать методы управления обмена в сети;

·        произвести обзор и анализ возможных технологий построения сети;

·        выбрать сетевое оборудование для ЛВС;

·        спроектировать общую схему ЛВС цеха;

·        произвести расчет затрат на покупку сетевого оборудования.

1.      
Предпроектное исследование

Компьютеры находят применение при выполнении широкого круга производственных задач.

Так, например, диспетчер на крупном заводе имеет в своём распоряжении автоматизированную систему контроля, обеспечивающую бесперебойную работу различных агрегатов.

Компьютеры используются также для контроля за температурой и давлением при осуществлении различных производственных процессов. Когда повышение и понижение температуры или давления превышает допустимую норму, компьютер немедленно подаёт сигнал на регулирующее устройство, которое автоматически восстанавливает требуемые условия. Также управляется компьютером робот.

Робот - механическое устройство, управляемое компьютером. В отличие от роботов, которые можно увидеть в магазинах или в кино, промышленные роботы, как правило, не похожи на человека. Более того, часто это просто большие металлические ящики с длинными руками, приводимыми в действие механическим образом.

В целом применение роботов способствует повышению производительности труда и снижению стоимости производства.

Таблица 1. Компьютеры на заводе

Года

2000

2005

2010

Производство автомобилей в гражданском строительстве (шт)

1115000

1300000

1800000

Производство самолётов в гражданском строительстве (шт)

35

75

115

Производительность труда (%)

24%

33%


На протяжении 70-х гг. XX в. успехи информатики приводят к технологической революции в конструкторских бюро, поскольку развивается система конструирования с участием компьютера. Эти системы содержат интерактивные графические компоненты, позволяющие оператору непрерывно создавать и изменять чертежи, решать в течение нескольких секунд сложные геометрические задачи и делать видимым перемещение деталей какого-либо механизма.

Рис. 1 Рост производства

Для моей дипломной работы выберем завод по производству велосипедов компанией «Веломоторс».

.1 Структура предприятия

Первый цех по сборке детских велосипедов компанией «Веломоторс» был запущен в конце 90-х в подмосковных Люберцах. В 2002 году недалеко от поселка Кубинки Одинцовского района было приобретено 6 га земли. В 2004 году на этой земле введен в строй завод по производству велосипедов. Сегодня под Кубинкой собирается до 1,2 млн. велосипедов в год под собственным брендом Stels. В конце 2006 года был заложен второй завод с производственными площадями на 2800 кв.метров в станице Крыловская Краснодарского края . Сейчас там организовано сборочное производство скутеров и мотоциклов. В 2008 году компанией «Веломоторс» был выкуплен велозовод в городе Жуковке, на котором некогда выпускались велосипеды «Десна». Но в «девяностых» частая смена хозяев, несколько банкротств в прямом мысле превратили завод в руины. Так что налаживать современное производство вело и мототехники в Жуковке компании «Веломоторс» пришлось в прямом смысле с нуля. На ремонт и модернизацию завода было запланировано затратить более 20 млн. евро. Из них половина освоена в 2008-2010 гг.: отремонтирован главный корпус, установлены новые станки, покрасочные линии, запущен сборочный конвейер по выпуску квадроциклов.

На данный момент запущен полный цикл по производству велосипедных рам (от заготовки до финишной покраски). Дан старт конвейеру по производству велосипедов. Модернизирована работа сварочного цеха по изготовлению рам для мотовездеходов. Введен в эксплуатацию новый мото-цех с двумя сборочными конвейерами. На одном конвейере происходит сборка мотоциклов и скутеров, на втором конвейере изготавливаются мотовездеходы. Введен в строй заготовительный цех. Полным ходом идет отладка оборудования в литейном цехе по изготовлению пластиковых деталей и мягких элементов конструкций велосипедов и мототехники. Запущено и подготовлено оборудование для серийного производства снегоходных рам. Готово к установке оборудование для производства алюминиевых изделий методом литья. Параллельно возводится цех для расширения рамносварного производства.

Сборочный конвейер велосипедов и линия по производству колес

Колеса, как и рамы, производятся на производственных площадях завода. На сборочном велосипедном конвейере возможно одновременно изготовлять несколько разных моделей велосипедов. Проектная мощность данной линии до одного миллиона велосипедов в год.

Рис. 2 Конвейер по сборке велосипедов

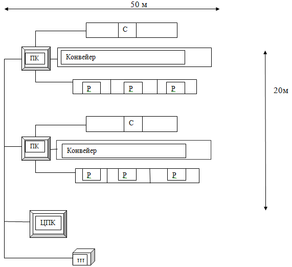
На рис. 3 Изображена структурная схема конвейерного цеха.

Рис.3 Конвейерный цех

ПК - персональный компьютер

ЦПК -центральный персональный компьютер

Р - роботы

С - станки

.2 Постановка задачи

Локальная сеть цеха нужна для:

) Передачи информации между компьютерами.

) управление производством

) Совместный доступ к программам и данным.

) Совместное использование оборудования.

локальный сеть ethernet

2. Проектирование локальной сети

.1 Выбор топологии сети

.1.1 Выбор топологий сети

Сетевая тополо́гия (от греч. фьрпт, - место) - способ описания конфигурации сети, схема расположения и соединения сетевых устройств.

Сетевая топология может быть

·      физической - описывает реальное расположение и связи между узлами сети.

·              логической - описывает хождение сигнала в рамках физической топологии.

·              информационной - описывает направление потоков информации, передаваемых по сети.

·              управления обменом - это принцип передачи права на пользование сетью.

Существует множество способов соединения сетевых устройств. Выделяют 3 базовых топологии:

·              Шина

·              Кольцо

·              Звезда

Кольцо́ - это топология, в которой каждый компьютер соединён линиями связи только с двумя другими: от одного он только получает информацию, а другому только передаёт. На каждой линии связи, как и в случае звезды, работает только один передатчик и один приёмник. Это позволяет отказаться от применения внешних терминаторов.

Рис.4 Топология кольцо

Работа в сети кольца заключается в том, что каждый компьютер ретранслирует (возобновляет) сигнал, то есть выступает в роли повторителя, потому затухание сигнала во всём кольце не имеет никакого значения, важно только затухание между соседними компьютерами кольца. Чётко выделенного центра в этом случае нет, все компьютеры могут быть одинаковыми. Однако достаточно часто в кольце выделяется специальный абонент, который управляет обменом или контролирует обмен. Понятно, что наличие такого управляющего абонента снижает надёжность сети, потому что выход его из строя сразу же парализует весь обмен.

Компьютеры в кольце не являются полностью равноправными (в отличие, например, от шинной топологии). Одни из них обязательно получают информацию от компьютера, который ведёт передачу в этот момент, раньше, а другие - позже. Именно на этой особенности топологии и строятся методы управления обменом по сети, специально рассчитанные на «кольцо». В этих методах право на следующую передачу (или, как ещё говорят, на захват сети) переходит последовательно к следующему по кругу компьютеру.

Подключение новых абонентов в «кольцо» обычно совсем безболезненно, хотя и требует обязательной остановки работы всей сети на время подключения. Как и в случае топологии «шина», максимальное количество абонентов в кольце может быть достаточно большое (1000 и больше). Кольцевая топология обычно является самой стойкой к перегрузкам, она обеспечивает уверенную работу с самыми большими потоками переданной по сети информации, потому что в ней, как правило, нет конфликтов (в отличие от шины), а также отсутствует центральный абонент (в отличие от звезды).

В кольце, в отличие от других топологий (звезда, шина), не используется конкурентный метод посылки данных, компьютер в сети получает данные от стоящего предыдущим в списке адресатов и перенаправляет их далее, если они адресованы не ему. Список адресатов генерируется компьютером, являющимся генератором маркера. Сетевой модуль генерирует маркерный сигнал (обычно порядка 2-10 байт во избежание затухания) и передаёт его следующей системе (иногда по возрастанию MAC-адреса). Следующая система, приняв сигнал, не анализирует его, а просто передаёт дальше. Это так называемый нулевой цикл.

Последующий алгоритм работы таков - пакет данных GR, передаваемый отправителем адресату, начинает следовать по пути, проложенному маркером. Пакет передаётся до тех пор, пока не доберётся до получателя.

Топология типа общая ши́на, представляет собой общий кабель (называемый шина или магистраль), к которому подсоединены все рабочие станции. На концах кабеля находятся терминаторы, для предотвращения отражения сигнала.

Рис.5 Топология шина

Топология общая шина предполагает использование одного кабеля, к которому подключаются все компьютеры сети. Отправляемое какой-либо рабочей станцией сообщение распространяется на все компьютеры сети. Каждая машина проверяет, кому адресовано сообщение, - если сообщение адресовано ей, то обрабатывает его. Принимаются специальные меры для того, чтобы при работе с общим кабелем компьютеры не мешали друг другу передавать и принимать данные. Для того, чтобы исключить одновременную посылку данных, применяется либо «несущий» сигнал, либо один из компьютеров является главным и «даёт слово» «МАРКЕР» остальным компьютерам такой сети.

Шина самой своей структурой допускает идентичность сетевого оборудования компьютеров, а также равноправие всех абонентов. При таком соединении компьютеры могут передавать информацию только по очереди, - последовательно - потому что линия связи единственная. В противном случае пакеты передаваемой информации будут искажаться в результате взаимного наложения (т. е. произойдет конфликт, коллизия). Таким образом, в шине реализуется режим полудуплексного (half duplex) обмена (в обоих направлениях, но по очереди, а не одновременно (т. е. последовательно, а не параллельно)).

В топологии «шина» отсутствует центральный абонент, через которого передается вся информация, что увеличивает надежность «шины». (При отказе любого центра перестает функционировать вся управляемая им система). Добавление новых абонентов в «шину» достаточно простое и обычно возможно даже во время работы сети. В большинстве случаев при использовании «шины» нужно минимальное количество соединительного кабеля по сравнению с другой топологией. Правда, нужно учесть, что к каждому компьютеру (кроме двух крайних) подходят два кабеля, что не всегда удобно.

«Шине» не страшны отказы отдельных компьютеров, потому что все другие компьютеры сети продолжат нормально обмениваться информацией. Но так как используется только один общий кабель, - в случае его обрыва нарушается работа всей сети. Тем не менее, может показаться, что «шине» обрыв кабеля не страшен, поскольку в этом случае остаются две полностью работоспособные «шины». Однако из-за особенности распространения электрических сигналов по длинным линиям связи необходимо предусматривать включение на концах шины специальных устройств - Терминаторов.

Без включения терминаторов в «шину» сигнал отражается от конца линии и искажается так, что связь по сети становится невозможной. Таким образом, при разрыве или повреждении кабеля нарушается согласование линии связи, и прекращается обмен даже между теми компьютерами, которые остались физически соединенными между собой. Короткое замыкание в любой точке кабеля «шины» выводит из строя всю сеть. Хотя в целом надежность «шины» все же сравнительно высока, так как выход из строя отдельных компьютеров не нарушит работоспособность сети в целом, поиск, тем не менее, неисправности в «шине» затруднен. В частности: любой отказ сетевого оборудования в «шине» очень трудно локализовать, потому что все сетевые адаптеры включены параллельно, и понять, который из них вышел из строя, не так-то просто. При построении больших сетей возникает проблема ограничения на длину линии связи между узлами, - в таком случае сеть разбивают на сегменты. Сегменты соединяются различными устройствами - повторителями, концентраторами или хабами. Например, технология Ethernet позволяет использовать кабель длиной не более 185 метров.

Рис.6 Сегменты сети.

         

Звезда - базовая топология компьютерной сети, в которой все компьютеры сети присоединены к центральному узлу (обычно коммутатор), образуя физический сегмент сети. Подобный сегмент сети может функционировать как отдельно, так и в составе сложной сетевой топологии (как правило, «дерево»). Весь обмен информацией идет исключительно через центральный компьютер, на который таким способом возлагается очень большая нагрузка, поэтому ничем другим, кроме сети, он заниматься не может. Как правило, именно центральный компьютер является самым мощным, и именно на него возлагаются все функции по управлению обменом. Никакие конфликты в сети с топологией звезда в принципе невозможны, потому что управление полностью централизовано.

Рис.7 Топология звезда

Я для своего проекта выбираю звезду потому что:

·              выход из строя одной рабочей станции не отражается на работе всей сети в целом;

·              лёгкий поиск неисправностей и обрывов в сети;

·              высокая производительность сети (при условии правильного проектирования);

·              гибкие возможности администрирования.

.1.2 Выбор технологии

В 1980 году фирмы DEC, Intel и Xerox совместно разработали и опубликовали стандарт Ethernet версии II для сети, построенной на основе коаксиального кабеля, который стал последней версией фирменного стандарта Ethernet. Поэтому фирменную версию стандарта Ethernet называют стандартом Ethernet DIX, или Ethernet II, на основе которых был разработан стандарт IEEE 802.3.

На основе стандарта Ethernet были приняты дополнительные стандарты: в 1995 году Fast Ethernet (дополнение к IEEE 802.3), в 1998 году Gigabit Ethernet (раздел IEEE 802.3z основного документа), которые во многом не являются самостоятельными стандартами.

Для передачи двоичной информации по кабелю для всех вариантов физического уровня технологии Ethernet, обеспечивающих пропускную способность 10 Мбит/с, используется манчестерский код (рис. 7).

В манчестерском коде для кодирования единиц и нулей используется перепад потенциала, то есть фронт импульса. При манчестерском кодировании каждый такт делится на две части. Информация кодируется перепадами потенциала, происходящими в середине каждого такта. Единица кодируется перепадом от низкого уровня сигнала к высокому (передним фронтом импульса), а ноль - обратным перепадом (задним фронтом).

Рис. 8. Дифференциальное манчестерское кодирование

В стандарте Ethernet (в том числе Fast Ethernet и Gigabit Ethernet) используется один и тот же метод разделения среды передачи данных - метод CSMA/CD.

Каждый ПК работает в Ethernet согласно принципу «Слушай канал передачи, перед тем как отправить сообщения; слушай, когда отправляешь; прекрати работу в случае помех и попытайся еще раз».

Данный принцип можно расшифровать (объяснить) следующим образом:

·        Никому не разрешается посылать сообщения в то время, когда этим занят уже кто-то другой ( слушай перед тем, как отправить).

·        Если два или несколько отправителей начинают посылать сообщения примерно в один и тот же момент, рано или поздно их сообщения «столкнутся» друг с другом в канале связи, что называется коллизией.

Коллизии нетрудно распознать, поскольку они всегда вызывают сигнал помехи, который не похож на допустимое сообщение. Ethernet может распознать помехи и заставляет отправителя приостановить передачу и подождать некоторое время, прежде, чем повторно отправить сообщение.

Причины широкой распространенности и популярности Ethernet (достоинства):

·        Дешевизна.

·        Большой опыт использования.

·        Продолжающиеся нововведения.

·        Богатство выбора оборудования. Многие изготовители предлагают аппаратуру построения сетей, базирующуюся на Ethernet.

Недостатки Ethernet:

·        Возможность столкновений сообщений (коллизии, помехи).

·        В случае большой загрузки сети время передачи сообщений непредсказуемо.

Технология Token Ring

Сети Token Ring, как и сети Ethernet, характеризует разделяемая среда передачи данных, которая состоит из отрезков кабеля, соединяющих все станции сети в кольцо. Кольцо рассматривается как общий разделяемый ресурс, и для доступа к нему требуется не случайный алгоритм, как в сетях Ethernet, а детерминированный, основанный на передаче станциям права на использование кольца в определенном порядке. Это право передается с помощью кадра специального формата, называемого маркером, или токеном (token).

Технология Token Ring был разработана компанией IBM в 1984 году, а затем передана в качестве проекта стандарта в комитет IEЕЕ 802, который на ее основе принял в 1985 году стандарт 802.5.

Каждый ПК работает в Token Ring согласно принципу «Ждать маркера, если необходимо послать сообщение, присоединить его к маркеру, когда он будет проходить мимо. Если проходит маркер, снять с него сообщение и отправить маркер дальше».

Сети Token Ring работают с двумя битовыми скоростями - 4 и 16 Мбит/с. Смешение станций, работающих на различных скоростях, в одном кольце не допускается.

Технология Token Ring является более сложной технологией, чем Ethernet. Она обладает свойствами отказоустойчивости. В сети Token Ring определены процедуры контроля работы сети, которые используют обратную связь кольцеобразной структуры - посланный кадр всегда возвращается в станцию-отправитель.

Рис. 9. Принцип технологии TOKEN RING

В некоторых случаях обнаруженные ошибки в работе сети устраняются автоматически, например, может быть восстановлен потерянный маркер. В других случаях ошибки только фиксируются, а их устранение выполняется вручную обслуживающим персоналом.

Для контроля сети, одна из станций выполняет роль так называемого активного монитора. Активный монитор выбирается во время инициализации кольца как станция с максимальным значением МАС-адреса. Если активный монитор выходит из строя, процедура инициализации кольца повторяется и выбирается новый активный монитор. Сеть Token Ring может включать до 260 узлов.

Концентратор Token Ring может быть активным или пассивным. Пассивный концентратор просто соединяет порты внутренними связями так, чтобы станции, подключаемые к этим портам, образовали кольцо. Ни усиление сигналов, ни их ресинхронизацию пассивный MSAU не выполняет.

Активный концентратор выполняет функции регенерации сигналов, и поэтому иногда называется повторителем, как в стандарте Ethernet.

В общем случае сеть Token Ring имеет комбинированную звездно-кольцевую конфигурацию. Конечные узлы подключаются к MSAU по топологии звезды, а сами MSAU объединяются через специальные порты Ring In (RI) и Ring Out (RO) для образования магистрального физического кольца.

Все станции в кольце должны работать на одной скорости либо 4 Мбит/с, либо 16 Мбит/с. Кабели, соединяющие станцию с концентратором, называются ответвительными (lobe cable), а кабели, соединяющие концентраторы, - магистральными (trunk cable).

Технология Token Ring позволяет использовать для соединения конечных станций и концентраторов различные типы кабеля:

STP Type 1 - экранированная витая пара (Shielded Twistedpair). В кольцо допускается объединять до 260 станций при длине ответвительных кабелей до 100 метров;

UTP Туре 3, UTP Туре 6 - неэкранированная витая пара (Unshielded Twistedpair). Максимальное количество станций сокращается до 72 при длине ответвительных кабелей до 45 метров;

волоконно-оптический кабель.

Расстояние между пассивными MSAU может достигать 100 м при использовании кабеля STP Туре 1 и 45 м при использовании кабеля UTP Type 3. Между активными MSAU максимальное расстояние увеличивается соответственно до 730 м или 365 м в зависимости от типа кабеля.

Максимальная длина кольца Token Ring составляет 4000 м. Ограничения на максимальную длину кольца и количество станций в кольце в технологии Token Ring не являются такими жесткими, как в технологии Ethernet. Здесь эти ограничения в основном связаны со временем оборота маркера по кольцу.

Все значения тайм-аутов в сетевых адаптерах узлов сети Token Ring можно настраивать, поэтому можно построить сеть Token Ring с большим количеством станций и с большей длиной кольца.

Преимущества технологии Token Ring:

· гарантированная доставка сообщений;

· высокая скорость передачи данных (до 160% Ethernet).

Недостатки технологии Token Ring:

· необходимы дорогостоящие устройства доступа к среде;

· технология более сложная в реализации;

· необходимы 2 кабеля (для повышения надежности): один входящий, другой исходящий от компьютера к концентратору;

· высокая стоимость (160-200% от Ethernet).

Технология FDDI

Технология FDDI (Fiber Distributed Data Interface) - оптоволоконный интерфейс распределенных данных - это первая технология локальных сетей, в которой средой передачи данных является волоконно-оптический кабель. Технология появилась в середине 80-х годов.

Технология FDDI во многом основывается на технологии Token Ring, поддерживая метод доступа с передачей маркера.

Сеть FDDI строится на основе двух оптоволоконных колец, которые образуют основной и резервный пути передачи данных между узлами сети. Наличие двух колец - это основной способ повышения отказоустойчивости в сети FDDI, и узлы, которые хотят воспользоваться этим повышенным потенциалом надежности, должны быть подключены к обоим кольцам.

В нормальном режиме работы сети данные проходят через все узлы и все участки кабеля только первичного (Primary) кольца, этот режим назван режимом Thru - «сквозным», или «транзитным». Вторичное кольцо (Secondary) в этом режиме не используется.

В случае какого-либо вида отказа, когда часть первичного кольца не может передавать данные (например, обрыв кабеля или отказ узла), первичное кольцо объединяется со вторичным, вновь образуя единое кольцо. Этот режим работы сети называется Wrap, то есть «свертывание» или «сворачивание» колец. Операция свертывания производится средствами концентраторов и/или сетевых адаптеров FDDI.

Рис. 10. ИВС с двумя циклическими кольцами в аварийном режиме

Для упрощения этой процедуры, данные по первичному кольцу всегда передаются в одном направлении (на диаграммах это направление изображается против часовой стрелки), а по вторичному - в обратном (изображается по часовой стрелке). Поэтому при образовании общего кольца из двух колец передатчики станций по-прежнему остаются подключенными к приемникам соседних станций, что позволяет правильно передавать и принимать информацию соседними станциями.

Сеть FDDI может полностью восстанавливать свою работоспособность в случае единичных отказов ее элементов. При множественных отказах сеть распадается на несколько не связанных сетей.

Кольца в сетях FDDI рассматриваются как общая разделяемая среда передачи данных, поэтому для нее определен специальный метод доступа. Этот метод очень близок к методу доступа сетей Token Ring и также называется методом маркерного (или токенного) кольца - token ring.

Отличия метода доступа заключаются в том, что время удержания маркера в сети FDDI не является постоянной величиной. Это время зависит от загрузки кольца - при небольшой загрузке оно увеличивается, а при больших перегрузках может уменьшаться до нуля. Эти изменения в методе доступа касаются только асинхронного трафика, который не критичен к небольшим задержкам передачи кадров. Для синхронного трафика время удержания маркера по-прежнему остается фиксированной величиной.

Технология FDDI в настоящее время поддерживает типа кабелей:

·        волоконно-оптический кабель;

·        неэкранированная витая пара категории 5. Последний стандарт появился позже оптического и носит название TP-PMD (Physical Media Dependent).

Оптоволоконная технология обеспечивает необходимые средства для передачи данных от одной станции к другой по оптическому волокну и определяет:

• использование в качестве основной физической среды многомодового волоконно-оптического кабеля 62,5/125 мкм;

• требования к мощности оптических сигналов и максимальному затуханию между узлами сети. Для стандартного многомодового кабеля эти требования приводят к предельному расстоянию между узлами в 2 км, а для одномодового кабеля расстояние увеличивается до 10-40 км в зависимости от качества кабеля;

• требования к оптическим обходным переключателям (optical bypass switches) и оптическим приемопередатчикам;

• параметры оптических разъемов MIC (Media Interface Connector), их маркировку;

• использование для передачи света с длиной волны в 1,3 нм;

Технология FDDI разрабатывалась для применения в ответственных участках сетей - на магистральных соединениях между крупными сетями, например сетями зданий, а также для подключения к сети высокопроизводительных серверов. Поэтому главные требования, у разработчиков были (достоинства):

·        обеспечение высокой скорости передачи данных,

·        отказоустойчивость на уровне протокола;

·        большие расстояния между узлами сети и большое количество подключенных станций.

Все эти цели были достигнуты. В результате технология FDDI получилась качественной, но весьма дорогой (недостаток). Даже появление более дешевого варианта для витой пары не на много снизило стоимость подключения одного узла к сети FDDI. Поэтому практика показала, что основной областью применения технологии FDDI стали магистрали сетей, состоящих из нескольких зданий, а также сети масштаба крупного города, то есть класса MAN.

Технология Fast Ethernet

Потребности в высокоскоростной и в то же время недорогой технологии для подключения к сети мощных рабочих станций привели в начале 90-х годов к созданию инициативной группы, которая занялась поисками нового Ethernet, такой же простой и эффективной технологии, но работающей на скорости 100 Мбит/с.

Специалисты разбились на два лагеря, что в конце концов привело к появлению двух стандартов, принятых осенью 1995 года: комитет 802.3 утвердил стандарт Fast Ethernet, почти полностью повторяющий технологию Ethernet 10 Мбит/с.

Технология Fast Ethernet сохранила в неприкосновенности метод доступа CSMA/CD, оставив в нем тот же алгоритм и те же временные параметры в битовых интервалах (сам битовый интервал уменьшился в 10 раз). Все отличия Fast Ethernet от Ethernet проявляются на физическом уровне.

В стандарте Fast Ethernet определены три спецификации физического уровня:

100Base-TX для 2-х пар UTP категории 5 или 2-х пар STP Type 1 (метод кодирования 4В/5В);

l00Base-FX для многомодового волоконно-оптического кабеля с двумя оптическими волокнами (метод кодирования 4В/5В);

100Base-T4, работающую на 4-х парах UTP категории 3, но использующую одновременно только три пары для передачи, а оставшуюся - для обнаружения коллизии (метод кодирования 8В/6Т).

Стандарты l00Base-TX/FX могут работать в полнодуплексном режиме.

Максимальный диаметр сети Fast Ethernet равен приблизительно 200 м, а более точные значения зависят от спецификации физической среды. В домене коллизий Fast Ethernet допускается не более одного повторителя класса I (позволяющего транслировать коды 4В/5В в коды 8В/6Т и обратно) и не более двух повторителей класса II (не позволяющих выполнять трансляцию кодов).

Технология Fast Ethernet при работе на витой паре позволяет за счет процедуры автопереговоров двум портам выбирать наиболее эффективный режим работы - скорость 10 Мбит/с или 100 Мбит/с, а также полудуплексный или полнодуплексный режим.

Технология Gigabit Ethernet

Технология Gigabit Ethernet добавляет новую, 1000 Мбит/с, ступень в иерархии скоростей семейства Ethernet. Эта ступень позволяет эффективно строить крупные локальные сети, в которых мощные серверы и магистрали нижних уровней сети работают на скорости 100 Мбит/с, а магистраль Gigabit Ethernet объединяет их, обеспечивая достаточно большой запас пропускной способности.

Разработчики технологии Gigabit Ethernet сохранили большую степень преемственности с технологиями Ethernet и Fast Ethernet. Gigabit Ethernet использует те же форматы кадров, что и предыдущие версии Ethernet, работает в полнодуплексном и полудуплексном режимах, поддерживая на разделяемой среде тот же метод доступа CSMA/CD с минимальными изменениями.

Для обеспечения приемлемого максимального диаметра сети в 200 м в полудуплексном режиме разработчики технологии пошли на увеличение минимального размера кадра в 8 раз (с 64 до 512 байт). Разрешается также передавать несколько кадров подряд, не освобождая среду, на интервале 8096 байт, тогда кадры не обязательно дополнять до 512 байт. Остальные параметры метода доступа и максимального размера кадра остались неизменными.

Летом 1998 года был принят стандарт 802.3z, который определяет использование в качестве физической среды трех типов кабеля:

многомодового оптоволоконного (расстояние до 500 м),

одномодового оптоволоконного (расстояние до 5000 м),

двойного коаксиального (twinax), по которому данные передаются одновременно по двум медным экранированным проводникам на расстояние до 25 м.

Для разработки варианта Gigabit Ethernet на UTP категории 5 была создана специальная группа 802.3ab, которая уже разработала проект стандарта для работы по 4-м парам UTP категории 5. Принятие этого стандарта ожидается в ближайшее время.

Проведя сравнительный анализ технологий можно сделать вывод, что при объединении компьютеров, расположенных в пределах одного здания, наиболее экономически целесообразным является построение сети на основе технологии Ethernet категории 100Base-TX. Поэтому для построения локальной сети цеха моего проекта я выбираю технологию Ethernet 100Base-TX.

.1.3 Выбор кабеля

За время развития локальных сетей появилось достаточно много видов кабелей, и все они - результат все более усложняющихся требований стандартов. Некоторые из них уже ушли в прошлое, а некоторые только начинают применяться, и благодаря им появилась возможность осуществить так необходимую нам высокую скорость передачи данных. В сегодняшней статье я расскажу об основных видах кабелей и разъемов, которые получили распространение при построении проводных локальных сетей.

Коаксиальный кабель

Коаксиальный кабель - один из первых проводников, использовавшихся для создания сетей. Коаксиальный кабель состоит из центрального проводника, заключенного в толстую изоляцию, медной или алюминиевой оплетки и внешней изолирующей оболочки:

Рис.11 Коаксиальный кабель

Для работы с коаксиальным кабелем используется несколько разъемов разного типа:

·        BNC-коннектор. Устанавливается на концах кабеля и служит для подключения к T-коннектору и баррел-коннектору.

·        BNC T-коннектор. Представляет собой своего рода тройник, который используется для подключения компьютера к основной магистрали. Его конструкция содержит сразу три разъема, один из которых подключается к разъему на сетевой карте, а два других используются для соединения двух концов магистрали.

·        BNC баррел-коннектор. С его помощью можно соединить разорванные концы магистрали или доточить часть кабеля для увеличения радиуса сети и подключения дополнительных компьютеров и других сетевых устройств.

·        BNC-терминатор. Представляет собой своего рода заглушку, которая блокирует дальнейшее распространение сигнала. Без него функционирование сети на основе коаксиального кабеля невозможно. Всего требуется два терминатора, один из которых должен быть обязательно заземлен.

Коаксиальный кабель достаточно подвержен электромагнитным наводкам. От его использования в локальных компьютерных сетях уже давно отказались. Коаксиальный кабель стал в основном применяться для передачи сигнала от спутниковых тарелок и прочих антенн. Вторую жизнь коаксиальный кабель получил в качестве магистрального проводника высокоскоростных сетей, в которых совмещается передача цифровых и аналоговых сигналов, например, сетей кабельного телевидения.

Витая пара

Витая пара в настоящее время является наиболее распространенным кабелем для построения локальных сетей. Кабель состоит из попарно перевитых медных изолированных проводников. Типичный кабель несет в себе 8 проводников (4 пары), хотя выпускается и кабель с 4 проводниками (2 пары). Цвета внутренней изоляции проводников строго стандартны. Расстояние между устройствами, соединенными витой парой, не должно превышать 100 метров.

В зависимости от наличия защиты - электрически заземленной медной оплетки или алюминиевой фольги вокруг скрученных пар, существуют разновидности витой пары:

Unshielded twisted pair (UTP, незащищенная витая пара). Кроме проводников с собственной пластиковой защитой никаких дополнительных оплеток или проводов заземления не используется:

Рис.12 Витая пара

·        Foiled twisted pair (F/UTP, фольгированная витая пара). Все пары проводников этого кабеля имеют общий экран из фольги:

·        Shielded twisted pair (STP, защищенная витая пара). В кабеле этого типа каждая пара имеет свою собственную экранирующую оплетку, а также присутствует общий для всех сеточный экран:

·        Screened Foiled twisted pair (S/FTP, фольгированная экранированная витая пара). Каждая пара этого кабеля находится в собственной оплетке из фольги, и все пары помещены в медный экран:

·        Screened Foiled Unshielded twisted pair (SF/UTP, незащищенная экранированная витая пара). Характеризуется двойным экраном из медной оплетки и оплетки из фольги.

Существует несколько категорий кабелей типа витая пара, которые маркируются от CAT1 до CAT7. Чем категория выше, тем более качественный кабель и тем лучшие показатели он имеет. В локальных компьютерных сетях стандарта Ethernet используется витая пара пятой категории (CAT5) с полосой частот 100 МГц. При прокладке новых сетей желательно использовать усовершенствованный кабель CAT5e с полосой частот 125 МГц, который лучше пропускает высокочастотные сигналы.

Для работы с кабелем витая пара используется разъем типа 8P8C (8 Position 8 Contact), называемый RJ-45:

Рис.13 Разъем RJ-45

Оптоволоконный кабель

Оптоволоконный кабель - самая современная среда передачи данных. Он содержит несколько гибких стеклянных световодов, защищенных мощной пластиковой изоляцией. Скорость передачи данных по оптоволокну крайне высока, а кабель абсолютно не подвержен помехам. Расстояние между системами, соединенными оптоволокном, может достигать 100 километров.

Различают два основных типа оптоволоконного кабеля - одномодовый и многомодовый. Основные различия между этими типами связаны с разным режимам прохождения

Рис.14 Оптоволоконный кабель

световых лучей в кабеле. Для обжима оптоволоконного кабеля используется множество разъемов и коннекторов разной конструкции и надежности, среди которых наибольшую популярность получили SC, ST, FC, LC, MU, F-3000, E-2000, FJ и др: Применение оптоволокна в локальных сетях ограничено двумя факторами. Хотя сам оптический кабель стоит относительно недорого, цены на адаптеры и другое оборудование для оптоволоконных сетей достаточно высоки. Монтаж и ремонт оптоволоконных сетей требует высокой квалификации, а для оконцовки кабеля нужно дорогостоящее оборудование. Поэтому оптоволоконный кабель применяется в основном для объединения сегментов больших сетей, высокоскоростного доступа в интернет (для провайдеров и крупных компаний) и передачи данных на большие расстояния.

Преимущества использования витой пары по сравнению с коаксиальным кабелем:

·              возможность работы в дуплексном режиме;

·              низкая стоимость кабеля «витой пары»;

·              более высокая надёжность сетей при неисправности в кабеле

·              минимально допустимый радиус изгиба меньше;

·              большая помехоустойчивость из-за использования дифференциального сигнала;

·              возможность питания по кабелю маломощных узлов, например IP-телефонов (стандарт Power over Ethernet, POE);

·              гальваническая развязка трансформаторного типа. В условиях СНГ, где, как правило, отсутствует заземление компьютеров, применение коаксиального кабеля часто сопровождалось пробоем сетевых карт и иногда даже полным «выгоранием» системного блока.

Рассмотрев все виды кабелей и сравнив их по характеристикам и по стоимости, для использования в локальной сети цеха, оптимальной является витая пара cat5e. Так же она подходит для выбранной мною технологии сети.

.1.4 Расчет пропускной способности сети

этап. Определяем специфику задач цеха.

Компьютеры обеспечивающую бесперебойную работу различных агрегатов, используются также для контроля за температурой и давлением при осуществлении различных производственных процессов, а так же для управления роботами.

В предположении, что используются сетевой стандарт Ethernet, и на сети большинство одинаково активных пользователей, пропускная способность для каждого пользователя определяется из соотношения:

ср.п. = Cсети / N,

где Cср.п. - средняя пропускная способность пользователя,сети - пропускная способность сети,- количество активных пользователей.

Значение пропускной способности сети находится по формуле:

сети = V * lполезн / l,

где V - заявленная скорость передачи,полезн - количество бит полезной информации в пакете,- длина пакета.

Как видим, значение пропускной способности сети можно менять за счет сетевых настроек. В технологии Ethernet максимальная длина пакета составляет 12304 бит с объемом полезной информации в 12000 бит, для пакета минимальной длины эти величины составляют 672 и 368 бит, соответственно.

Если сеть настроена на передачу пакетов максимальной длины, то скорость передачи будет минимальной, пропускная способность для сети 100 Мб/с составит 12,2 Мб/с, при передаче пакетов минимальной длины возрастает скорость передачи, а пропускная способность снижается до 6,8 Мб/с.

При максимальной пропускной способности Cср.п. = 12,2/3 = 4 Мбит/с,

При минимальной Cср.п. = 6.8/ = 2,3 Мбит/с.

Внутренний трафик при использовании 100 Мбит/с Ethernet обычно достаточен для 10-15 компьютеров одного сегмента сети. Даже если бы в сети был лишь один активный пользователь, то с учетом возможной скорости передачи пакетов, пропускной способности (скорости передачи полезной информации) и эффективности сети (использование физической скорости передачи сети по отношению к полезным данным), реальная скорость передачи данных составляет примерно 55% от заявленной.

Скорость передачи по внешним линиям связи зависит от требований к скорости передачи данных и определяется возможностями провайдера интернет-соединений.

.2 Выбор сетевого оборудования

Существуют 2 вида оборудования активное и пассивное. В любой организации, где есть два и более компьютера, их целесообразно объединить в локальную сеть. Сеть позволяет сотрудникам быстро обмениваться между собой информацией и документами, служит для совместного использования общего доступа в интернет, оборудования и устройств хранения информации.

К активному сетевому оборудованию относятся:

·              коммутаторы (используются для соединения нескольких сетевых узлов в рамках одного сегмента;

·              маршрутизаторы (применяются для объединения разных типов сетей);

·              принт-серверы (позволяют выполнять подключение принтеров напрямую к сети);

·              сетевое оборудование беспроводной связи (беспроводные точки, использующие для передачи данных радиоволны);

·              модемы (обеспечивают обмен информацией между удаленными компьютерами по каналам связи).

Как правило, активное оборудование размещается в 19-дюймовых стойках, что обеспечивает удобство его эксплуатации. При проектировании и создании компьютерных сетей используется не только активное, но и пассивное сетевое оборудование (соединительные кабели, патч-корды, коннекторы и т.д.).

Надежное функционирование, скорость и качество работы любой сети во многом обеспечиваются совместимостью всех ее элементов, большое значение здесь имеет и правильный выбор активного оборудования. При подборе сетевых устройств необходимо учитывать ряд значимых параметров: производительность, простоту управления, масштабируемость, надежность и отказоустойчивость.

Коммутатор

Сетевой коммутатор (жарг. свич от англ. switch - переключатель) - устройство, предназначенное для соединения нескольких узлов компьютерной сети в пределах одного или нескольких сегментов сети. Коммутатор работает на канальном (втором) уровне модели OSI. Коммутаторы были разработаны с использованием мостовых технологий и часто рассматриваются как многопортовые мосты. Для соединения нескольких сетей на основе сетевого уровня служат маршрутизаторы.

В отличие от концентратора, который распространяет трафик от одного подключенного устройства ко всем остальным, коммутатор передаёт данные только непосредственно получателю (исключение составляет широковещательный трафик всем узлам сети и трафик для устройств, для которых неизвестен исходящий порт коммутатора). Это повышает производительность и безопасность сети, избавляя остальные сегменты сети от необходимости (и возможности) обрабатывать данные, которые им не предназначались.

Во избежание несанкционированных проникновений и урона, нанесенного кибератаками, принято создавать локальные сети, с повышенными мерами безопасности и высокими проводными способностями. Однако, технические показатели и качество подобных сетей в большей степени зависит от возможностей коммутатора для офиса. Данное устройство обеспечивает сеть высокой производительностью и скоростью обмена данными, обеспечивая ее безопасностью.

Коммутатор для офиса выбирают в зависимости от величины локальной сети и ее функциональности. Перед проблемой выбора коммутатора для офиса стоят небольшие компании, у которых в штате нет опытных администраторов, понимающих первоочередные задачи локальной сети. Любая компания, даже маленькая торговая организация встает перед необходимостью организации локальной сети. Одна из главных задач такой сети - это обеспечение качественного соединения IP-телефонов, сетевых хранилищ, серверов, принтеров или компьютеров.

В качестве основы для создания сети любой организации является коммутатор, который по-другому называют еще и свитчем. Поэтому к вопросу выбора этого устройства следует относиться с надлежащим вниманием. Ведь именно коммутатор отвечает за беспроблемную работу локальной сети в вашем офисе. Исходя из этого, при покупке коммутатора следует учитывать:

·              количество портов

·              производительность

·              функциональность

·              скорость его работы

·              наличие программного обеспечения

·              совместимость с различными сетевыми устройствами

При выборе коммутатора следует учитывать также цену данного устройства, если на вашем предприятии малая сеть, то лишние деньги тратить не стоит. В первую очередь, при выборе сетевого оборудования локальных сетей необходимо учитывать:

·              наличие общего файлового сервера

·              наличие 1С

·              поддержка Skype

·              поддержка обмена файлами

·              поддержка почты

·              наличие централизованного выхода в интернет

Если речь идет о домашней сети, то для нее вполне можно обойтись и неуправляемым коммутатором, однако, даже для малых офисных сетей, они, скорее всего не пригодятся, так как возможности таких устройств слабы, они не обладают какой-нибудь интеллектуальностью с точки зрения мониторинга и управления.

Управляемый коммутатор обладает лучшей производительностью, возможностью конфигурирования различных режимов в работе устройства. Управляемый коммутатор для офиса также имеет больше возможностей объединения сегментов связи и резервирования, ограничения скоростей на портах, приоритизацией трафика, настройкой опций безопасности, ведения мониторинга и статистики трафика. Управляемый коммутатор также может видеть ошибки по каждому из портов.

Я выбираю коммутатор D-link DES-1210-28/ME.

Описание

Коммутаторы DES-1210-10ME/28ME включает в себя настраиваемые коммутаторы Fast Ethernet уровня 2 «premium» класса. Обладая расширенным функционалом, коммутаторы являются недорогим решением по созданию безопасной и высокопроизводительной сети. Отличительными особенностями данного коммутатора являются высокая плотность портов, 4 гигабитных порта Uplink, небольшой шаг изменения настроек для управления полосой пропускания и улучшенное сетевое управление. Эти коммутаторы позволяют оптимизировать сеть как по функционалу, так и по стоимостным характеристикам. Коммутаторы DES-1210-10ME/28ME являются оптимальным решением как по функционалу, так и по стоимостным характеристикам.

Рис.15 Коммутатор DES-1210-10ME/28ME

.3 Проектирование СКС и выбор пассивного оборудования

Ниже представлен рисунок локальной сети цеха.

Рис.16 Локальная сеть цеха: ПК - персональный компьютер; ЦПК -центральный персональный компьютер; Ш - монтажный шкаф; Р- роботы; С-станки.

Монтажные шкафы необходимы для того что бы такое сетевое оборудование как концентратор, маршрутизатор и т.п. находились в определенном месте в едином сегменте. А монтажные короба для того чтобы сетевой кабель не лежал на полу.

Патч-панель или коммутационная панель предназначена для организации коммутационного центра. Они позволяют осуществлять быструю перекоммутацию систем связи. Физически патч-панель представляет собой блок разъемов RJ-45, которые соединены с разъемами KRONE, S110 или им подобным. Горизонтальная проводка соединяется с этими разъемами, таким образом, каждой розетке на рабочих местах соответствует свой разъем на патч-панеле. В свою очередь разъемы RJ-45 патч-панели посредством коммутационных шнуров (патч-кордов) соединяется с соответствующими разъемами активного коммуникационного оборудования, такого как коммутаторы, концентраторы, маршрутизаторы.

В конечном итоге, благодаря такой системе, достигается оптимально удобное управление коммутацией кабельной системы. Разъемные соединения на обоих концах шнуров обеспечивают возможность оперативной перекоммутации розеток и портов активного оборудования, вынесенных на патч-панель, без применения инструментов и риска задеть соседние цепи в процессе перекоммутации.

Расчет длины кабеля

Длина кабеля проложенного вдоль стены.

Lкаб=20+25+15+15+15+15+15+15= 135+добавляю10м=145 м.

Таблица 1 Спецификация пассивного оборудования

Наименование

характеристика

Кол-во

Модель

цена

кабель

UTP 4х2 cat 5e C U

145 м

UTР5

8.80 руб.

Розетка RG -45

3

RG -45

155 руб.

Монтажный шкаф настенный

настенный 19 " шкаф Cabeus служит для размещения пассивного и активного коммутационного оборудования. Его используют для организации ЛВС в офисах государственных и частных предприятий. Глубина установки оборудования составляет 350 мм.

1

Шкаф настенный 19", 9U, 600х350х500 мм, стеклянная дверь, серый, Cabeus

5645 руб.

Коммутационная панель

Коммутационные панели PowerCat 5e представляют собой основной тип коммутационного оборудования для создания стационарных линий и трактов передачи сигналов Gigabit Ethernet. IDC-контакт имеет рабочие кромки в форме буквы V, которые после подключения к ним провода немного сгибаются, устраняя эффект усталости метал-ла. Каждый порт снабжен патентованной подпружиненной заслонкой, которая может быть дополнительно опционально снабжена цветными маркировочными иконками с целью увеличения эффективности выполнения процедур администрирования. Панель может дополнительно маркироваться этикетками с пользовательской и линейной сторон. Корпус панели PowerCat 5е изготовлен из холоднокатаной стали, что обеспечивает ее высокую механическую прочность.

1

19", 24xRJ45 UTP cat 5e 1U, DG+, графитовая PID-00174

4069,05 руб.

Коммутационный шнур

Кабель  · Проводник: 7 медных жил Ш0.20 мм, 24 AWG  · Диаметр проводника в изоляции: 0.98±0.05 мм  · Количество пар: 4  · Цвет витых пар: синий-белый/синий, оранжевый-белый/оранжевый, зеленый-белый/зеленый, коричневый-белый/коричневый  · Оболочка: ПВХ Ш5.5±0.2 мм  · Огнестойкость: CM  Разъемы  · 2 шт. 8P8C (укороченный разъем с защитой замка)  · Ножи контакта: сплав меди с 50u" золотым напылением  · Материал литых колпачков - ПВХ 45Р

3

NM13001-005-GR Патч-корд UTP, Cat.5e, 0.5m, Molded, серый Neomax

22,95 руб

2.4 Схема сети и спецификации на оборудование

В итоге получается следующая схема локальной сети для цеха с

Рис. 17 Локальная сеть цеха: ПК - персональный компьютер; ЦПК- центральный персональный компьютер; К- коммутатор; М - маршрутизатор

Таблица 2 Спецификация оборудования

Наименование

характеристика

Кол-во

Модель

цена

Ст-ть

Пассивное оборудование

кабель

UTP 4х2 cat 5e C U

145м

UTР5

8.80 руб.

1276

Розетка RG -45

2 порта

3

RG -45

155 руб.

465

Монтажный шкаф настенный

настенный 19 " шкаф Cabeus служит для размещения пассивного и активного коммутационного оборудования. Его используют для организации ЛВС в офисах государственных и частных предприятий. Глубина установки оборудования составляет 350 мм.

1

Шкаф настенный 19", 9U, 600х350х500 мм, стеклянная дверь, серый, Cabeus

5645 руб.

5645

Коммутационная панель

Коммутационные панели PowerCat 5e представляют собой основной тип коммутационного оборудования для создания стационарных линий и трактов передачи сигналов Gigabit Ethernet. IDC-контакт имеет рабочие кромки в форме буквы V, которые после подключения к ним провода немного сгибаются, устраняя эффект усталости металла. Каждый порт снабжен патентованной подпружиненной заслонкой, которая может быть дополнительно опционально снабжена цветными маркировочными иконками с целью увеличения эффективности выполнения процедур администрирования. Панель может дополнительно маркироваться этикетками с пользовательской и линейной сторон. Корпус панели PowerCat 5е изготовлен из холоднокатаной стали, что обеспечивает ее высокую механическую прочность.

1

19", 24xRJ45 UTP cat 5e 1U, DG+, графитовая PID-00174

4069,05

4069,05

Коммутационный шнур

Кабель  · Проводник: 7 медных жил Ш0.20 мм, 24 AWG  · Диаметр проводника в изоляции: 0.98±0.05 мм  · Количество пар: 4  · Цвет витых пар: синий-белый/синий, оранжевый-белый/оранжевый, зеленый-белый/зеленый, коричневый-белый/коричневый  · Оболочка: ПВХ Ш5.5±0.2 мм  · Огнестойкость: CM  Разъемы  · 2 шт. 8P8C (укороченный разъем с защитой замка)  · Ножи контакта: сплав меди с 50u" золотым напылением  · Материал литых колпачков - ПВХ 45Р

3

NM13001-005-GR Патч-корд UTP, Cat.5e, 0.5m, Molded, серый Neomax

22,95 р

68

Активное оборудование

Коммутатор

WebSmart коммутатор 2 уровня с 24 портами 10/100Base-T + 2 портами 10/100/1000BASE-T + 2 комбо-портами 10/100/1000BASE-T/SFP

1

D-link DES-1210-28/ME

5650р

5650

Итого:17173,05


Все цены 2015 г. Взяты с сайта Яндекс-маркет

3. Охрана труда и техника безопасности

Требования безопасности, направленные на предотвращение. При работе с ПЭВМ (компьютерами) необходимо соблюдать следующие меры безопасности и охраны труда:

эксплуатация ПЭВМ должна осуществляться в помещениях с естественным и искусственным освещением;

оконные проемы должны быть оборудованы регулируемыми устройствами типа жалюзи, занавесей, внешних козырьков, позволяющих исключить прямую блескость, создаваемую солнечными лучами;

площадь на одно рабочее место пользователей, работающих с видеодисплейными терминалами (мониторами) на базе электронно-лучевой трубки должна составлять не менее 6 квадратных метров, с мониторами на базе плоских дискретных экранов (жидкокристаллические, плазменные) - не менее 4,5 квадратных метров;

светильники местного освещения должны иметь не просвечивающий отражатель с защитным углом не менее 40 градусов;

расстояние от глаз до экрана видеодисплейного терминала должно находится в пределах 600-700 мм, но не ближе 500 мм;

в помещении с ПЭВМ должна производиться ежедневная влажная уборка пола и мебели. Помещения с работающими ПЭВМ необходимо проветривать после каждого часа работы;

для предупреждения преждевременной утомляемости рекомендуется организовывать рабочую смену путём чередования работ с использованием ПЭВМ и без неё;

при работе с текстовой информацией рекомендуется выбирать наиболее физиологичный режим представления черных символов на белом фоне;

если работник во время перерыва в работе с ПЭВМ вынужден находиться в непосредственной близости от него (менее 2 метров), то необходимо отключить питание монитора.

В зависимости от категории трудовой деятельности и уровня нагрузки за рабочую смену при работе с ПЭВМ устанавливается суммарное время регламентированных перерывов, приведенное в следующей таблице:

Таблица 3

Категория работы с ПЭВМ

Уровень нагрузки за рабочую смену при видах работ с ПЭВМ

Суммарное время регламентированных перерывов при 8-часовой смене, мин.


группа А, кол-во знаков

группа Б, кол-во знаков

группа В, часов


I

до 20 000

до 15 000

до 2

50

 

II

до 40 000

до 30 000

до 4

70

 

III

до 60 000

до 40 000

до 6

90

 


Примечание.

Виды трудовой деятельности с использованием ПЭВМ разделяются на 3 группы:

группа А - работа по считыванию информации с экрана ВДТ с предварительным запросом;

группа Б - работа по вводу информации;

группа В - творческая работа в режиме диалога с ПЭВМ.

Для видов трудовой деятельности устанавливается 3 категории тяжести и напряженности работы с ПЭВМ, которые определяются:

для группы А - по суммарному числу считываемых знаков за рабочую смену, но не более 60 000 знаков за смену;

для группы Б - по суммарному числу считываемых или вводимых знаков за рабочую смену, но не более 40 000 знаков за смену;

для группы В - по суммарному времени непосредственной работы с ПЭВМ за рабочую смену, но не более 6 часов за смену.

Заключение

На сегодняшний день разработка и внедрение локальных информационных систем является одной из самых интересных и важных задач в области информационных технологий. Интенсивное использование информационных технологий уже сейчас является сильнейшим аргументом в конкурентной борьбе, развернувшейся на мировом рынке.

В процессе создания дипломного проекта была спроектирована ЛВС для конвейерного цеха, а так же были решены следующие задачи:

·  проанализированы методы управления обмена в сети;

·        произведен обзор и анализ возможных технологий построения сети;

·        выбрано сетевое оборудование для ЛВС;

·        спроектирована общая схема ЛВС цеха;

·        произведен расчет затрат на покупку сетевого оборудования.

Во время выполнения работы была решена следующая проблема:

Путем анализа цен выведена средняя цена сетевого оборудования (сравнение цен в магазинах города с интернет-магазинами).

В итоге выполнения проекта была спроектирована сеть по технологии FastEthernet, с топологией звезда с помощью кабеля UTP 4х2 cat 5e C U и коммутатора DES-1210-10ME/28ME.

Технико-экономический расчет сети показал, что проект сети для конвейерного цеха будет стоить 17173,05 руб. (без учета стоимости работ по прокладке сети).

Список литературы

1. Малышев Р.А. Локальные вычислительные сети: Учебное пособие/ РГАТА. - Рыбинск, 2012;

. Олифер В.Г., Олифер Н.А. Компьютерные сети. Принципы, технологии, протоколы / В.Г. Олифер, Н.А. Олифер. - СПб.: Питер, 2014;

. Олифер В.Г., Олифер Н.А. Сетевые операционные системы/ В.Г. Олифер, Н.А. Олифер. - СПб.: Питер, 2010;

. Компьютерные сети. Учебный курс/Пер. с англ. - М.: Издательский отдел «Русская редакция» ТОО «Channel Trading Ltd.». - 2-е издание, 1998.- 696 c.  10. Работы учебные. Фирменный стандарт ФС РК 10352-1910-У-е-001-2002. Общие требования к построению, изложению, оформлению и содержанию. - Алматы, АИЭС, 2002. - 31 с.

. Гук М. Аппаратные средства локальных сетей. Энциклопедия. - СПб: Изд-во «Питер», 2000. - 576 с.

. Курносов А.П. Практикум по информатике/Под ред. Курносова А.П. Воронеж: ВГАУ, 2001

. Малышев Р.А. Локальные вычислительные сети: Учебное пособие/ РГАТА. - Рыбинск, 2005.

Похожие работы на - Разработка локально-вычислительной сети для цеха с конвейерным производством на промышленном предприятии

 

Не нашли материал для своей работы?
Поможем написать уникальную работу
Без плагиата!
Без нейросетей!