Гидропривод поворота опорной тележки транспортного средства большой грузоподъемности с четырехкаскадной ошиновкой
МИНИСТЕРСТВО ОБРАЗОВАНИЯ РЕСПУБЛИКИ
БЕЛАРУСЬ
БЕЛОРУССКИЙ НАЦИОНАЛЬНЫЙ ТЕХНИЧЕСКИЙ
УНИВЕРСИТЕТ
Автотракторный факультет
Кафедра «Детали машин»
РАСЧЕТНО-ПОЯСНИТЕЛЬНАЯ ЗАПИСКА
к курсовому проекту на тему:
ГИДРОПРИВОД ПОВОРОТА ОПОРНОЙ ТЕЛЕЖКИ
ТРАНСПОРТНОГО СРЕДСТВА БОЛЬЩОЙ ГРУЗОПОДЪЕМНОСТИ С ЧЕТЫРЕХСКАТНОЙ ОШИНОВКОЙ
Разработал:
студент гр.
10110112
Пашукевич
А.В.
Консультант:
Капуста П.П.
Минск 2015
ВВЕДЕНИЕ
Зачастую какие-то особо крупногабаритные и тяжелые изделия можно
перевозить только автомобильным транспортом. Для таких случаев предназначена
специальная техника - многоопорные машины [1].
Современные полуприцепные и модульные транспортные средства - это сложные
технические комплексы, созданные с использованием передовых в буквальном смысле
высоких технологий, лучших материалов и оригинальных конструкторских решений в
стремлении совместить функциональность конструкции с надежностью и минимальной
собственной массой. Для автомобильных полуприцепов используют пневматические
подвески, гидравлические маятниковые на тяжеловозах и рессорно-балансирные для
эксплуатации в неблагоприятных условиях. Осевые агрегаты поставляют главным
образом специализированные производители, такие как BPW, SAF, Gigant, а также
масса производителей второго, третьего и прочих эшелонов на любой карман и
вкус. Некоторые заводы, как, например, «Уралавтоприцеп», сами выпускают осевые
агрегаты для определенных моделей полуприцепов, но в целом тенденция отрасли
такова, что все производители прицепной техники переходят на стандартные
решения, упрощая таким образом собственные производства[2].
Сегодня для перевозки многотонных конструкций не приходится делить их на
части, а потом снова собирать на месте. Современные автомобили способны
доставлять по назначению особо тяжелые грузы целиком. При этом прочность
транспортного средства и точность его геометрических параметров остается
неизменной. Для перевозки неделимых грузов сверхвысокой массы широко
используются многоопорные автомобили, выпускаемые такими компаниями, как
Scheuerle, Nicolas и Kamag, входящими в холдинг Transporter Industry
International (TII); Cometto.
Чтобы тяжеловоз не разрушал дорожное покрытие, необходимо оптимально
рассредоточить нагрузку по опорной поверхности трассы или инженерного объекта
(моста, виадука и т.д.). Иначе говоря, транспортер должен быть многоопорным
(многоколесным) с возможно более равномерным размещением опор. В свою очередь
проезжаемость требует вписываемости автомобиля в габариты дорог и их кривизну,
а для этого все колеса должны быть управляемыми, с поворотом на максимальный
угол. Показатель удобства размещения, погрузки и разгрузки диктует определенные
требования к платформе: максимальные размеры, переменную погрузочную высоту (по
возможности малую) и т.д. [1].
По принципу построения все тяжеловозы схожи. Они представляют собой
конструкцию из самоходных модулей с большим числом колес, напоминающую
многоножку. Как правило, на одной из секций размещаются кабина и дизельный
двигатель с системами, обеспечивающими привод колес всех модулей. Остальные секции
используются как грузовые платформы в виде несущей решетчатой фермы. Каждая из
колесных опор имеет два или четыре колеса, закрепленных попарно на короткой
оси. Все опоры могут поворачиваться на 90°, часть из них являются ведущими. В
качестве трансмиссии используется гидростатическая передача, гидродвигатели
которой смонтированы в осях опор. На многоопорном автомобиле не случайно
применяется гидростатическая трансмиссия - только она или ее электрический
аналог может обеспечить привод всех основных силовых агрегатов тяжеловоза
благодаря способности довольно просто подводить крутящий момент к любой точке
машины. С помощью такого устройства обеспечивается привод колес, подъем и
сохранение платформой горизонтального положения (горизонтирование), торможение
транспортера. От двигателя мощность подводится непосредственно к валу насоса,
который создает высокое (35-40 МПа) давление в нагнетающей магистрали. К ней
подключены гидромоторы колесных опор. Предусмотрена возможность отбора потока
жидкости для привода системы управления и подъема грузовой платформы. Валы
гидромоторов соединены с ведущими колесами или встроены в ступицы колес.
Отработавшая в двигателе и других системах рабочая жидкость по магистрали
низкого давления снова поступает в насос. Необходимый запас рабочей жидкости
хранится в резервуаре. Для компенсации утечки, а также для охлаждения масла
трансмиссия оснащена системой подпитки и охлаждения, состоящей из подпиточного
насоса, фильтров и охладителей рабочей жидкости. Гидростатические машины
обратимы, т.е. могут работать как в режиме насоса, так и в режиме двигателя.
Например, если автомобиль затормаживается, гидродвигатели при необходимости
переходят на режим работы насоса, а насос - на режим работы гидродвигателя. В
системе имеются предохранительные устройства для обеспечения безопасности
обслуживающего персонала и грузов при аварийных разрывах шлангов и
трубопроводов.
Каждая колесная опора представляет собой фасонный шарнирный рычаг,
который крепится к раме платформы верхней частью с помощью поворотного круга.
Нижняя подвижная часть может перемещаться по вертикали с помощью гидроцилиндра
и соединяется с картером оси колес, к которым в свою очередь подводится
крутящий момент от гидромотора. Одновременно гидроцилиндр подъемника служит
гидропневматическим упругим элементом подвески. Ход подвески опоры изменяется в
пределах от 300 до 1 000 мм. Грузоподъемность одной опоры с четырьмя колесами
достигает 25 т.
Модульные опоры оснащаются шинами повышенной слойности (прочности),
имеющими высокую несущую способность, но допускающими движение только на
относительно небольших скоростях (из-за перегрева они могут выйти из строя).
Обычная размерность колес как дорожного, так и внедорожного типа - 235x75
R17,5. На шоссе лучше работают шины 7,50 R15 и 8,25 R15. Совместить высокие
нагрузки с необходимым коэффициентом сцепления позволяют цельнолитые резиновые
колеса, но их нельзя эксплуатировать при температуре ниже 10°С. [1].
1. ОБЗОР СУЩЕСТВУЮЩИХ КОНСТРУКЦИЙ
Рассмотрим существующие конструкции ведущих компаний выпускаемые
многоопорные автомобили: Scheuerle, Nicolas и Kamag, входящими в холдинг
Transporter Industry International (TII); Cometto; Goldhofer; Trabosa;
Faymonville и др.
1.1
Полуприцепы и модули фирмы ScheuerLe
<#"868398.files/image001.gif">
Рисунок 1 - Схема двухосной тележки фирмы ScheuerLe
располагает специальной запатентованной системой транспортировки
лопастей, представляющей собой целую установку, с помощью которой можно
манипулировать лопастью, регулировать ее положение так, чтобы вписываться в
повороты. Головную часть весом, как правило, от 100 т перевозят на простых
плоских постелях или постелях с захватом в торцы, как трансформатор. Мачта
состоит из нескольких сегментов. Для их перевозки готовят специальные постели,
похожие на балочные системы с «клювом». Эта система захватывает сегмент мачты с
торцов, захваты опираются на поворотные столы, установленные на модулях.
Система позволяет регулировать дорожный просвет, поднимая и опуская сегмент
мачты для прохождения сложного участка. [3].
Рассмотрим схему четырех и шестиосной модульной техники фирмы ScheuerLe.
[4].
Рисунок 2 - Схема четырехосной тележки фирмы ScheuerLe
Проблема удобства размещения, погрузки и разгрузки груза решается путем
применения грузовой платформы больших размеров и обеспечением возможности
переменной погрузочной высоты с помощью гидравлической системы опор.
На рисунке 3 представлена схема опорной тележки фирмы ScheuerLe:
Рисунок 3 - Схема шестиосной тележки фирмы ScheuerLe
В зависимости от требуемой грузоподъемности 2, 3, 4 или 6-осные
транспортные модули можно сочленять друг с другом. Блок силовой установки (PPU)
питает (подавая масло под давлением) гидростатический привод СПМТ для
осуществления приводных, рулевых и подъемных операций. Электронная система
руления регулируется с помощью бортового компьютера, который можно
конфигурировать для управления отдельным транспортным средством или группой
модулей, составленных в транспортную систему.
1.2 Полуприцепы и модули фирмы Nicolas
Автомобильными полуприцепами занимается компания Nicolas, вместе с
Scheuerle входящая в промышленную группу TII. Одна из последних разработок
Nicolas - полуприцепы серии Superflex на гидравлической подвеске с увеличенным
до 650 мм ходом подвески и углом поворота осей 60°. Интересным является решение
с возможностью переустановки осей для оптимизации центра тяжести или их полного
удаления в случае ненадобности. Перед перевозчиками часто стоит проблема: как
при очень длинном грузе не допустить перегруза гусака при удлинении прицепа.
Nicolas подошла к решению этой проблемы творчески, сделав передние две оси по
всему «телескопу» передвижными. Перевозчик может сам выбрать позицию двух осей,
разместив нагрузку на оси оптимально. Две оси можно ставить в интервале 0,5 м
по всей длине «телескопа». На рисунке 4 представлен модуль фирмы Nicolas. [3].
Рисунок 4 - модуль фирмы Nicolas.
Компания Faymonville в зависимости от типа и назначения автомобильного
полуприцепа комплектует его рессорной, пневматической или гидравлической
подвеской производства BPW, SAF или Gigant. Наиболее распространена
пневматическая подвеска с колесами размером 17,5-19,5 дюймов. Таким типом
подвески комплектуют полуприцепы серий Megamax и Multimax. Для линейки
высокорамных полуприцепов Tundramax используют рессорно-балансирную подвеску.
Полуприцепы серий Multimax, Megamax и Variomax могут быть оснащены
гидравлической подвеской.
На модульных транспортных средствах используют гидравлическую маятниковую
подвеску. Faymonville выпускает две серии модулей: 2-6-осных несамоходных
Modulmax и 3-6-осных самоходных Powermax. Самоходные и несамоходные модули
стыкуются друг с другом. Кроме того, в составе транспортного средства с
модулями Powermax можно использовать модули других производителей, совместимые
по стыковочным узлам. При этом гидросистема несамоходного модуля - подвеска и
рулевое управление - подключается к самоходному и работает так, как будто это
модуль Faymonville. Эта особенность модулей Faymonville дает возможность
перевозчикам планировать свой бюджет с максимальной эффективностью.
1.3 Полуприцепы и модули фирмы Kamag
Специализация компании Kamag - нестандартные, крупногабаритные, тяжелые
многоколесные транспортные средства промышленного назначения (самоходные
модульные трейлеры), а также специальные шасси, грузовики и тягачи. По
сравнения с существующим, третьим поколением самоходных модульных трейлеров с
максимальной нагрузкой на ось 40 тонн, новое, четвертое поколение SPMT
рассчитано на осевую нагрузку 48 тонн при использовании массивных шин повышенной
эластичности и шин из вспененного материала. Модульная конструкция обеспечивает
продольную и/или поперечную стыковку автоплатформ, которые предлагаются в
исполнениях с 2…8 осями.
Самоходные трейлеры Kamag отлично зарекомендовали себя в течение многих
лет практической эксплуатации. Специальные технологии обеспечивают максимальную
маневренность и рассчитаны на тяжелые условия автоперевозок на большие
расстояния.представляет собой инновационную транспортную концепцию, созданную
на базе проектно-конструкторской платформы группы компаний Transporter Industry
International. Платформа Scheuerle-Kamag K25 предлагает наибольший изгибающий
момент среди конкурентов, самый большой объем масла в своем классе, легкий
доступ к поперечным рулевым тягам, устойчивую к износу конструкцию, усиленную
многодисковую муфту сцепления и широкую гамму дополнительных принадлежностей.
Рисунок 5 - Платформа Scheuerle-Kamag K25
Серия Scheuerle-Kamag K22 имеет платформу небольшой высоты и отличается
высокой грузоподъемностью. При минимальной высоте платформы 770мм в опущенном
состоянии даже очень высокие грузы, размещенные непосредственно на
прицепе-платформе, могут свободно проходить под мостами и высоковольтными
линиями.
Рисунок 6 - Серия Scheuerle-Kamag K22
2. ВЫБОР АНАЛОГА И ПРОТОТИПА ДЛЯ ПРОЕКТИРОВАНИЯ
Для выбора аналога рассмотрим одну из самых известных итальянских
компаний Industrie COMETTO S.p.A. для перевозки тяжелых, негабаритных
строительных грузов.
Итальянская компания Industrie COMETTO S.p.A. для перевозки тяжелых,
негабаритных строительных грузов предлагает в первую очередь свои модульные
самоходные и несамоходные прицепы двух серий - MSPE и 1MS-MSPM. Серия 1MS-MSPM
представляет собой стандартизированные базовые модули с возможностью боковой и
торцевой стыковки и подсоединения гусака или тягового дышла. Надежная подвеска
с осями маятникового типа благодаря своему увеличенному ходу и большому углу
поворота спокойно переносит плохое состояние дорожного покрытия, выбоины и
ухабы. Внедрение в систему модуля с приводными осями MSPM и установка силового
агрегата смогут превратить несамоходную транспортную систему в самоходную.
Серия MSPE в отличие от упомянутой выше серии изначально является самоходной.
Ее модельный ряд состоит из модулей с нагрузкой на ось 40, 50 и 60 т, имеющих
бескамерную резину (полиуретановое наполнение не используется). Эти модули
имеют электронную систему рулевого управления, обеспечивающую высочайшую
маневренность. Область применения данных модулей существенно расширяется за
счет применения гибридного силового агрегата. Стоит также отметить, что обе
серии можно стыковать друг с другом, а управление осуществляется с радиопульта.
Фирма «COMETTO» при создании многомодульного
транспортера грузоподъемностью до 1 880 т использовала определенное количество
активных и пассивных (не имеющих привода) модулей.
На сегодня Industrie Cometto SPA входит в число крупнейших мировых
компаний, специализация которых - проектирование, конструирование, производство
и продажа транспортировочных систем для перевозки сверхтяжелых грузов. Cometto
идет в ногу со временем в плане складывающейся в нефтехимической и
судостроительной промышленности тенденции - производить составляющие элементы
как можно более законченного вида и в готовом виде транспортировать их на место
установки.
Самоходные модули Cometto с электронным управлением позволяют
сконфигурировать мобильную подъемную платформу практически любых размеров и
формы с грузоподъемностью в несколько тысяч тонн. Аренда SPMT-модулей Cometto
позволит решить практически любую задачу по транспортировке блочных конструкций
для нефтяных платформ, химической и металлургической промышленности.
Основные характеристики СПМТ-модулей Cometto:
. Ширина подходит для перевозки в стандартных контейнерах
FLATRACK, что существенно снижает затраты на транспортировку, стоимость аренды СПМТ
снижается.
. Односкатные колесные пары, установленные на модулях СПМТ имеют
повышенную несущую способность оси и отличную проходимость в экстремальных
условиях.
. С помощью электронной системы управления поворотом можно легко
выполнять маневры транспортировочной системы с большим количеством составляющих
модулей.
. Предусматривается большое количество режимов поворота - по
заданному радиусу, параллельный, диагональный, карусель и проч.
. Кабельная и радиосистемы дистанционного управления позволяют
работать с любым количеством модулей, даже находящихся на расстоянии друг от
друга и несостыкованных.
. Если требуется увеличить грузоподъемность, новые модули СПМТ
легко интегрируются в существующую систему.
. Модули СПМТ Cometto совместимы с аналогичными модулями других
производителей.
. Модули СПМТ Cometto оборудованы встроенными гидростатическими
приводными моторами на колесах.
. Силовой агрегат управляет всемы функциями транспортировочной
системы.
. Транспортировочная система из нескольких модулей СПМТ управляется
с выносного пульта ДУ или со специальной панели на силовом агрегате.
Платформа полуприцепа для перевозки специфичных грузов может иметь борта,
а для особо длинномерных грузов - заднюю подкатную тележку. Полуприцеп
оборудован тормозной системой, подключенной к тягачу и управляемой водителем из
кабины, электропроводкой для задних фонарей и опорной стойкой, устанавливаемой,
когда полуприцеп отсоединен от тягача. Самоходная техника заезжает на платформу
по откидному трапу с задней стороны или с передней после удаления
отсоединяющегося гуська (низкорамные полуприцепы). Когда груз не имеет
собственного хода, его загружают на полуприцеп грузоподъемной машиной.
Рассмотрим подробнее модельный ряд с нагрузкой на ось 40, 50 и 60 т. [3].
40 т

Рисунок 8 - Пятиосная опорная тележка итальянской фирмы COMETTO с нагрузкой на ось 40 т
Все рамы многоопорных ТС в целях снижения собственной массы и обеспечения
требуемых прочностных свойств выполняются решетчатого типа и состоят из
продольных силовых сварных балок коробчатого сечения с приваренными к ним
поперечными связующими элементами различного профиля, к которым крепятся
подвески колес. При необходимости можно создать автопоезд практически любой
грузоподъемности.
Рисунок 9 - Шестиосная опорная тележка итальянской фирмы COMETTO с нагрузкой на ось 40 т
Данные указаны на скорости 0,5 км/ч
50 т
Рисунок 10 - Четырехосная опорная тележка итальянской фирмы COMETTO с нагрузкой на ось 50 т
Рисунок 11- Пятиосная опорная тележка итальянской фирмы COMETTO с нагрузкой на ось 50 т
Конструктивные элементы рам изготавливают из стального листового проката
со следующими механическими характеристиками: предел текучести г- 353 МПа,
предел прочности на растяжение 608 МПа. Химический состав применяемых
специальных сталей, %: С = 0,19; & = 0,65; Мп = 0,92; Р = 0,013; 3 = 0,005;
Сг = 0,9; Мо = 0,43.
Рисунок 12 - Шестиосная опорная тележка итальянской фирмы COMETTO с нагрузкой на ось 50 т
Данные указаны на скорости 1 км/ч
60 т
Рисунок 13- Четырехосная опорная тележка итальянской фирмы COMETTO с нагрузкой на ось 60 т
Рисунок 14 - Пятиосная опорная тележка итальянской фирмы COMETTO с нагрузкой на ось 60 т
Рисунок 15 - Шестиосная опорная тележка итальянской фирмы COMETTO с нагрузкой на ось 60 т
Семейство MSPE EVO 2 60 т является пятым поколением
транспортировщиков с электронным управлением и несет в себе самые последние
достижения технической мысли: [5].
. Запатентованная подвеска DUAL LINK обеспечивает высокую величину грузоподъемности и
идеальное управление на низкой скорости.
. Бескамерные шины и диски соответствуют новому промышленному
стандарту 60 т на линию осей.
. Запатентованная гидравлическая система позволяет
синхронизировать давление в системе подъема и нагрузку на поверхность при
использовании в одном конвое модулей MSPE различных семейств.
Рисунок 16 - Линия управления подвеской
Посредством выбранного количества маятниковых осей с гидростатическим
приводом, сила тяги может быть приспособлена к вашим потребностям. Таким
образом вы всегда можете работать в эконом режиме.
Рисунок 17 - Маятниковая ось с гидростатическим приводом
Рисунок 18 - Маятниковая ось с гидростатическим приводом
3. ТРАНСМИССИЯ
Гидропривод колес на многоопорном автомобиле применен неслучайно. Только
гидрообъемная или электрическая трансмиссия могут обеспечить привод всех
основных силовых агрегатов многоопорного автомобиля благодаря способности
довольно просто подводить мощность к любой точке ТС. С помощью ГОТ
обеспечивается автономный привод колес ведущих опор, система управления,
система подъема и горизонтирования грузовой платформы и система торможения
автомобиля.
Гидравлическая подвеска в свою очередь способна выдерживать большие
нагрузки. Рессорно-балансирная подвеска самая высокая, не регулируется и
используется для тяжелых дорожных условий, где обычно требования к высоте
транспортного средства менее жесткие. Механизмы принудительного поворота
представляют собой гидравлические системы с двумя закрытыми контурами с парными
гидроцилиндрами на каждом - приводными и исполнительными - и управлением от
седельно-сцепного устройства. Исполнительные гидроцилиндры устанавливают на
одной из осей, остальные оси соединяют системой тяг. Особенность систем тяг в
том, что у первой поворотной оси минимальный, а у последней максимальный угол
поворота. [6] Выпускающая модульные транспортные средства компания COMETTO использует два способа крепления
осевого агрегата: запрессованное с натягом и резьбовое на подшипнике большого
диаметра. Запрессованный шкворень - основная технология Scheuerle, в которой
компания достигла большого совершенства и дает пожизненную гарантию на этот
узел, утверждая, что вам никогда, ни при каких обстоятельствах не придется его
менять. Приятно осознавать, что в современном мире есть хоть что-то надежное. У
подшипника на резьбовых соединениях есть свое преимущество - он меньше по
высоте, и COMETTO использует его на модулях, для
которых собственная высота критична.
К достоинствам модулей COMETTO
также относится большой ход подвески и угол поворота осевого агрегата,
позволяющий разворачивать модуль на месте. Компания использует как
механические, так и электронные системы рулевого управления с возможностью
стыковки однотипных модулей с разными системами. Большой ход подвески позволяет
проходить ж.-д. переезды без устройства дополнительного настила. Проезжая под
низкими мостами и сооружениями, есть возможность опустить платформу и избежать
демонтажа препятствия или объездного, более длинного маршрута.
На модульных транспортных средствах используют гидравлическую маятниковую
подвеску. Faymonville выпускает две серии модулей: 2-6-осных несамоходных
Modulmax и 3-6-осных самоходных Powermax. Самоходные и несамоходные модули
стыкуются друг с другом. Кроме того, в составе транспортного средства с
модулями Powermax можно использовать модули других производителей, совместимые
по стыковочным узлам. При этом гидросистема несамоходного модуля - подвеска и
рулевое управление - подключается к самоходному и работает так, как будто это
модуль Faymonville. Эта особенность модулей Faymonville дает возможность
перевозчикам планировать свой бюджет с максимальной эффективностью.
Рисунок 19 - Гидроподвеска итальянской компании COMETTO S.p.A
Итальянская компания Industrie COMETTO S.p.A. для перевозки тяжелых,
негабаритных строительных грузов предлагает в первую очередь свои модульные
самоходные и несамоходные прицепы двух серий - MSPE и 1MS-MSPM. Серия 1MS-MSPM
представляет собой стандартизированные базовые модули с возможностью боковой и
торцевой стыковки и подсоединения гусака или тягового дышла. Внедрение в
систему модуля с приводными осями MSPM и установка силового агрегата смогут
превратить несамоходную транспортную систему в самоходную.
Серия MSPE в отличие от упомянутой выше серии изначально является
самоходной. Ее модельный ряд состоит из модулей с нагрузкой на ось 40, 50 и 60
т, имеющих бескамерную резину (полиуретановое наполнение не используется). Эти
модули имеют электронную систему рулевого управления, обеспечивающую высочайшую
маневренность. Область применения данных модулей существенно расширяется за
счет применения гибридного силового агрегата. Стоит также отметить, что обе
серии можно стыковать друг с другом, а управление осуществляется с радиопульта.
Рассмотрим схемы работы подвесок приведенные на рисунках ниже : [7]
Рисунок 20 - 3 точки поддержки
Для модульных транспортных средств используется гидравлическая
маятниковая подвеска собственной оригинальной разработки с серийными осями от
ведущих итальянских производителей. Подвеска обеспечивает нагрузку на осевую
линию от 16 до 60 т в зависимости от исполнения. Компания декларирует такие
преимущества своей подвески, как большой ход, поворот осевого узла (вплоть до
180°), возможность замены вышедшего из строя осевого узла в полевых условиях.
Рисунок 21 - 4 точки поддержки
Рассмотрим вид модульного транспортного средства с использованием
гидравлической маятниковой подвески:
Рисунок 22 - Вид модульного транспортного средства с использованием
гидравлической маятниковой подвески
При движении по участкам дорог с плохим покрытием допускается
кратковременное соединение подвесок в 4-точечный контур. Это обеспечивает
повышение устойчивости при движении с грузом. За счет установки на каждом гидроцилиндре
подвески отсечных клапанов или вентилей появляется возможность отсоединения
одного из цилиндров от остального контура, что необходимо для проведения
ремонтных работ на опорном модуле.
3.1 Опоры
Опоры имеют гидравлическую подвеску, которая используется для подъема и
опускания платформы на ±350 мм при погрузке и разгрузке груза. Предусмотрена
система горизонтирования платформы.
Рисунок 23 - Горизонтирование платформы
Конструктивные схемы управляемой колесной опоры представлены на рисунке
24. Основой опоры является картер оси и фасонный С-образный шарнирный рычаг. В
верхней части рычага установлена поворотная цапфа (погон), соединяющаяся с
грузовой платформой. Через шарнир внизу рычаг соединяется с картером оси колес.
Вторая связь верхней части рычага и картера оси колес осуществляется через
гидропневматический элемент, являющийся упругим элементом подвески и
гидроподъемником.
Рисунок 24 - а - конструктивная схема фирмы «Кометто»: 1 - рама ТС; 2 -
ось вращения подвески; 3 - стойка; 4 - колесо с тормозами; 5 - балансир; 6 -
ось качания балансира; 7, 8 - нижний и верхний рычаги соответственно; 9 -
гидроцилиндр; 10 - штуцер; б - конструктивная схема фирмы «Николас»: 1 - рама
ТС; 2 - упорный подшипник; 3 - сферический подшипник; 4 - ось вращения
подвески; 5 гидроцилиндр; 6 - балансир; 7 - колесо с тормозами; 8 - тормозной
цилиндр; 9 - рычаг; 10 - болт блокировки; П - стойка; 12 - штуцер с обратным
клапаном.
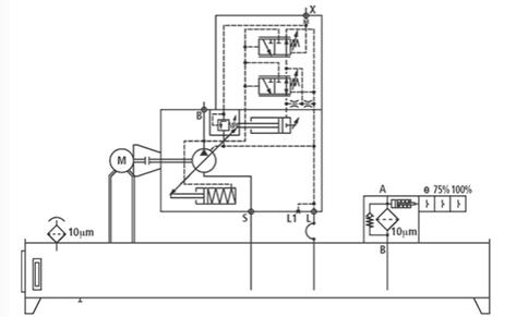
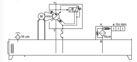
Принципиальная схема гидрообъемной трансмиссии рассматриваемых
автомобилей изображена на рисунке 25. Мощность от двигателя подводится
непосредственно к валу гидронасоса Н, который в нагнетающей магистрали А
создает высокое давление порядка 350...400 кг/см2. К магистрали А подключены
два гидромотора: левой М| и правой Мг опор автомобиля. Предусматривается
частичный отбор потока жидкости для привода системы управления и подъема
погрузочной платформы через магистраль Д. Валы гидромотора с обоих концов
соединены с ведущими колесами транспортера. Отработавшая в гидромоторах и
других системах РЖ по магистрали низкого давления Б поступает в резервуар 7.
Просочившаяся через уплотнения жидкость собирается в магистрали В, по которой
стекает в резервуар.
Рисунок 25 - Принципиальная схема ГОТ Д-магистраль высокого давления; Б -
магистраль низкого давления; В - перепускная магистраль; Г-сливная магистраль;
Д - магистраль отбора потока жидкости для системы управления и подъема
платформы; М, Мг - гидромоторы левой и правой опор ТС соответственно; Н -
гидронасос; Щ- гидробак ГОТ; 2 - фильтр; 3,8 - охладители рабочей жидкости; 4 -
подпиточный насос; 5,7 - предохранительные клапаны; б - обратные клапаны.
Для компенсации утечки, а также для охлаждения масла гидрообъемная
передача имеет систему подпитки и охлаждения, состоящую из подпиточного насоса
4, одного или двух фильтров 2; охладителей рабочей жидкости 3 и 8. Для
предохранения подпиточного насоса от перегрузки он снабжен предохранительным
клапаном 5. Гидрообъемные машины являются обратимыми и могут работать как в
режиме насоса, так и в режиме мотора. Например, если автомобиль затормаживают,
то его гидромоторы могут перейти на режим работы насоса, а насос - на режим
работы гидромоторов. При этом магистраль высокого давления А становится
магистралью низкого давления, а магистраль низкого давления Б - магистралью
высокого давления. Система подпитки в этом случае должна быть подключена к
магистрали А. Переключение магистралей производится автоматически, для чего
служат обратные клапаны 6.
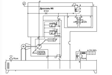
Так работает принципиальная схема, реальная схема значительно сложнее
из-за наличия элементов автоматики, управляющей передачей и трансформацией
энергии жидкости. Еще один вариант схемы ГОТ для многоопорного транспортера
представлен на рисунке 26.
Рисунок 26 - Вариант исполнения ГОТ многоопорного транспортера: 1 -
насос; 2 - гидромотор; 3 - муфта отключения; 4 --редуктор; 5 - дифференциал.
Рассмотрим номограмму для определения значений скорости, давления в
гидросистеме и нагрузки на ось для ТС фирмы «COMETTO»:
Рисунок 27 - номограмма для определения значений скорости, давления в
гидросистеме и нагрузки на ось для ТС фирмы «COMETTO»: 1 - ломаная для определения скорости самоходного ТС
и давления в системе привода колес; 2,3,4 - прямые для определения давления в
подвеске ТС и нагрузки на ось при среднем, нижнем и верхнем положениях подвески
соответственно
На транспортеры Cometto, как и на ряд других тяжеловозов, ставится
комплексная электронная система, выводящая на дисплей в кабине изображение
положения центра масс автомобиля в пределах треугольника опор при движении и
погрузке/разгрузке, а также показывающая уровень загрузки каждой из трех групп
опор по отношению к полной массе. Эта система позволяет водителю правильно
расположить груз на платформе и следить за состоянием нагруженности опор в
движении. При возникновении перегрузок более 20% от нормы подаются звуковой и
световой сигналы. Наличие такой системы при перевозке тысячетонных конструкций
необходимо для исключения опрокидывания груза и аварийных поломок.
Рисунок 28 - Комплексная электронная система
3.2 Способы привода поворота колес опорной тележки
Опора фирмы Cometto имеет несколько иное конструктивное исполнение: попарно
шарнирно связанные рычаги образуют параллелограмм. Кинематика перемещения
рычагов при подъеме и опускании платформы гидроцилиндром делает невозможным
перемещение колеса и всей опоры по отношению к дороге. Это обеспечивает
безопасность при возможном смещении многотонного изделия, а также исключает
перегрузки в элементах опоры и гидросистеме. Колесные опоры Cometto крепятся к
платформе при помощи конических подшипников. В пределах допустимого хода
подвески возможно принудительное наклонение платформы вбок, вперед или назад.
Электроника автоматически обеспечивает преодоление макронеровностей пути без
изменения положения груза на платформе, которая сохраняет строго горизонтальное
положение. Гидравлические подвески опор Cometto имеют гидравлические балансирные
связи по группам из четырех опор. Каждая группа в свою очередь соединяется
гидравлически по трехточечной схеме. Это обеспечивает равномерное распределение
вертикальных нагрузок по опорам.
По принципу построения все тяжеловозы схожи. Они представляют собой
конструкцию из самоходных модулей с большим числом колес, напоминающую
многоножку. Как правило, на одной из секций размещаются кабина и дизельный
двигатель с системами, обеспечивающими привод колес всех модулей. Остальные
секции используются как грузовые платформы в виде несущей решетчатой фермы.
Каждая из колесных опор имеет два или четыре колеса, закрепленных попарно на
короткой оси. Все опоры могут поворачиваться на 90°, часть из них являются
ведущими. В качестве трансмиссии используется гидростатическая передача,
гидродвигатели которой смонтированы в осях опор.
Рисунок - 29 Нормальный поворот колес
Рисунок - 30 Поперечный поворот колес
Рисунок - 31Диогональный поворот колес
4. ВЫБОР НАСОСНОЙ СТАНЦИИ
В качестве
насосной станции рассмотрим стандартную модульную станцию типа ABMAG немецкого
производства.[8]

Рисунок - 32
Насосная станция типа ABMAG
Отличительные
особенности ABMAG
Насосные
станции этой серии изготавливаются из стандартных компонентов и модульных
узлов. Они применяются в качестве источника энергии для гидравлических систем.
Базовая насосная станция состоит из:
. Cтального
бака в соответствии с DIN 24339, форма AN форма крышки C.
. Принадлежностей
для бака.
. Cливного
фильтра.
. Oпределенных
мотор-насосных групп.
Базовая
версия может быть дополнена следующими опциями:
. Предохранительный
блок насоса с напорным фильтром.
. Поплавковый
датчик уровня.
. Нагреватель.
. Термостат.
. Аккумуляторный
блок, тип ABSBG.
. Циркуляционный
контур фильтрации и охлаждения, тип ABUKG.
. Узел
воздушного охладителя KOL/KOLP.
. Группа
блоков управления, тип IH20.
. Электрическая
проводка.
.1
Гидросхемы базовой насосной станции ABMAG

Рисунок - 33
Мотор-насосная группа A10VSO…DFR1

Рисунок - 34
Мотор-насосная группа A10VSO…DFR1 с пусковой схемой

Рисунок - 35
Мотор-насосная группа PV7
ЗАКЛЮЧЕНИЕ
В ходе проекта мы выяснили, что опора фирмы Cometto имеет несколько иное
конструктивное исполнение: попарно шарнирно связанные рычаги образуют
параллелограмм. Кинематика перемещения рычагов при подъеме и опускании
платформы гидроцилиндром делает невозможным перемещение колеса и всей опоры по
отношению к дороге. Это обеспечивает безопасность при возможном смещении
многотонного изделия, а также исключает перегрузки в элементах опоры и
гидросистеме. Колесные опоры Cometto крепятся к платформе при помощи конических
подшипников. В пределах допустимого хода подвески возможно принудительное
наклонение платформы вбок, вперед или назад. Электроника автоматически
обеспечивает преодоление макронеровностей пути без изменения положения груза на
платформе, которая сохраняет строго горизонтальное положение. Гидравлические
подвески опор Cometto имеют гидравлические балансирные связи по группам из
четырех опор. Каждая группа в свою очередь соединяется гидравлически по
трехточечной схеме. Это обеспечивает равномерное распределение вертикальных
нагрузок по опорам.
полуприцеп насосный трансмиссия тележка
СПИСОК ИСПОЛЬЗОВАННЫХ ИСТОЧНИКОВ
1. Валерий Васильев.
<http://www.trucklist.ru>
. Л. Малютин.
«Основные Средства» №10/2014. <http://www.os1.ru>
. Транспортная
компания "Дельта Транс". <http://www.delta-trans.com.ua>
. Copyright © 2012
<http://hstt.com.ua>
. Журнал.MSPE
самоходные модули с электронным управлением фирмы COMETTO.
. Л. Малютин. Подвеска
и рулевое управление прицепной и модульной техники. http://ati.su
. Журнал. Industrie COMETTO.
. 8.Насосная станция
типа ABMAG. <http://npopp.com>