Адаптивный интерферометр для изучения двухволнового взаимодействия на динамических пропускающих голограммах в кубических фоторефрактивных кристаллах
МИНИСТЕРСТВО
ОБРАЗОВАНИЯ И НАУКИ РОССИЙСКОЙ ФЕДЕРАЦИИ
Федеральное
государственное бюджетное образовательное учреждение
Высшего
профессионального образования
«ТОМСКИЙ
ГОСУДАРСТВЕННЫЙ УНИВЕРСИТЕТ СИСТЕМ УПРАВЛЕНИЯ И РАДИОЭЛЕКТРОНИКИ»
Кафедра
электронных приборов (ЭП)
Пояснительная
записка к курсовой работе
Адаптивный
интерферометр для изучения двухволнового взаимодействия на динамических
пропускающих голограммах в кубических фоторефрактивных кристаллах
по дисциплине
«Оптическая физика»
Выполнил А.Р.Гнатышин
Руководитель В.И. Быков
РЕФЕРАТ
Курсовая работа
АДАПТИВНЫЙ ИНТЕРФЕРОМЕТР ДИНАМИЧЕСКИЕ ПРОПУСКАЮЩИЕ ГОЛОГРАММЫ КУБИЧЕСКИЕ
ФОТОРЕФРАКТИВНЫЕ КРИСТАЛЛЫ
Источником света служит твердотельный лазер, длина волны которого
составляет 532 нм. В установке использовался фотодиод ФД-24К.
Целью работы является: изучение установки и изменение интенсивности
интерференционной картины.
В данной работе рассматривается адаптивный интерферометр для изучения
двухволнового взаимодействия на динамических пропускающих голограммах в
кубических фоторефрактивных кристаллах.
Уровень математического аппарата-интегральный.
Уровень ЭВМ - пакет типа Matcad.
Уровень компьютерной графики - Скриншот,Paint.
Приложен CD - содержащий
документ Microsoft word 2007.
Работа выполнена в текстовом редакторе Microsoft word 2007.
ABSTRACT
ADAPTIVNYY INTERFEROMETR DYNAMIC SKIPPED GOLOGRAMMAY CUBIC
PHOTOREFRACTIVE CRYSTALSlight source is a solid state laser, whose wavelength
is 532 nm. The apparatus used photodiode FD - 24K .aim is: the study of plant
and variation in the intensity of the interference pattern .paper describes an
adaptive interferometer for studying the two-wave interaction on the dynamic
transmission holograms in cubic photorefractive crystals .- mathematical
apparatus integral .computer - package type Matcad.level of computer graphics -
Screenshot , Paint.is done in a text editor Microsoft word 2007.
Содержание
ВВЕДЕНИЕ
. ОБЗОР
ЛИТЕРАТУРЫ
.1
Интерференция волн
.2 Колебания
.3
Интерферометр
.4
Исследование голографических интерферометров
. ОПИСАНИЕ
ЭКСПЕРИМЕНТАЛЬНОЙ УСТАНОВКИ
.1 Измерение
интенсивности фазовой интерференционной картины
.2 Методика
проведения эксперимента
. РЕЗУЛЬТАТЫ
ПРОВЕДЕНИЯ ЭКСПЕРИМЕНТА
. АНАЛИЗ
ЭКСПЕРИМЕНТА
ЗАКЛЮЧЕНИЕ
СПИСОК
ИСПОЛЬЗОВАННОЙ ЛИТЕРАТУРЫ
ВВЕДЕНИЕ
Адаптивная
оптика - раздел физической оптики
<#"865316.files/image001.gif">
Рисунок 1- Сложение комплексных векторов на диаграмме
Суть этого метода в том, что гармоническое колебание представляется при
помощи вектора, длина которого равна амплитуде колебания, а направление вектора
образует с осью OX угол, равный фазе колебания. Амплитуда и начальная фаза
результирующего колебания определяются при помощи векторного сложения.
Складываем два гармонических колебания:
x1(t)=A1cos(ω0t+φ01)(1)
x2(t)=A2cos(ω0t+φ02)(2)
При сложении соответствующих им векторов
и
для момента времени t, проекция результирующего вектора на
ось Оx равна сумме проекций складываемых векторов
=
+
. Вектор
представляет собой векторное
изображение результирующего колебания.Результирующий вектор вращается с той же
угловой скоростью что и
и
.
Результирующее колебание является гармоническим с частотой w0
(t)=Аcos(ω0t+φ),(3)
где
(4)
Амплитуда A результирующего
колебания зависит от разности начальных фаз j2
- j1. Так как разность j2
- j1 = const
(такие колебания называются когерентными).[2].
1.3 Интерферометр
волна
адаптивный интерферометр поляризация
Интерферометр- измерительный прибор, принцип действия которого основан на
явлении интерференции. Принцип действия интерферометра заключается в следующем:
пучок света пространственно разделяется на два или большее количество
когерентных пучков. Каждый из пучков проходит различные оптические пути и
возвращается на экран, создавая интерференционную картину, по которой можно
установить смещение фаз пучков.[7].
1.4 Исследование голографических интерферометров
Принцип работы адаптивного голографического интерферометра заключается в
следующем. При взаимодействии лазерных пучков (IS и IP на
рис. 2) в фоторефрактивном кристалле формируется динамическая голограмма, на
которой одновременно происходит самодифракция этих пучков [8,9]. На выходе из
кристалла происходит интерференция каждого из прошедших пучков с одним из
дифрагировавших пучков, то есть опорный пучок IP0 интерферирует с IS1,
а IS0 - с IP1. Интенсивность прошедшего через кристалл
сигнального пучка можно представить в виде:
(5)
(6)
где
m
- контраст интерференционной картины, I0 -
суммарная интенсивность пучков IS0 и IP1, а 
-
фазовый сдвиг между ними.

(7)
Рисунок 2 - Схема встречного взаимодействия пучков в фоторефрактивном
кристалле.
Если
входной сигнальный пучок IS получен отражением от объекта,
колеблющегося с частотой Ω, то он имеет фазовую модуляцию и его выходная
интенсивность после взаимодействия на голограмме со стационарным опорным пучком
будет амплитудно-модулированной на частотах nΩ, кратных частоте
модуляции, со спектральным распределением глубины модуляции 
,
зависящим от значения φ0.
Интенсивность
сигнального пучка после взаимодействия на отражательной решетке на выходной
грани кристалла (вне его, при x =- d), может быть получена в следующем виде:
(8)
где
R - френелевский коэффициент отражения;
(9)
S0- интенсивность
сигнального пучка в кристалле на его входной грани (при х = 0); М(n)
- относительные амплитуды гармоник, которые зависят от ориентации образца
относительно кристаллографических осей.
При
линейной поляризации сигнальной волны в плоскости, составляющей угол
с кристаллографическим направлением, относительные
амплитуды гармоник определяются следующими выражениями [9]:
, (10)
, (11)
. (12)
где
Jn(φn) -
функция Бесселя n-порядка, ГI -
коэффициент двухпучкового усиления, ρ - удельное оптическое вращение, d -
толщина кристалла.[8,9].
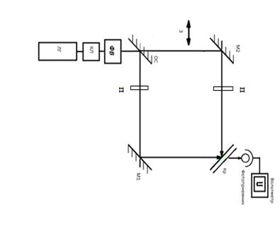
2. ОПИСАНИЕ ЭКСПЕРИМЕНТАЛЬНОЙ УСТАНОВКИ
Схема экспериментальной установки для исследования взаимодействия
сигнального светового пучка, с использованием горизонтальной поляризации на
пропускающих динамических голограммах в кубических фоторефрактивных кристаллах
представлена на рис. 3
Рисунок 3. - Схема экспериментальной установки
Источником света служит лазер на кристалле Bi12SiO20(Силикат
Висмута). Длина волны, которого составляет 532 нм. Выходная мощность лазера
составляет 40÷400 мВт.
Пучок света проходит через оптическое стекло и делится на 2 пучка опорный
и сигнальный.
Два пучка проходят поляризаторы и с помощью зеркал направляются на
фоторефрактивную решетку. На выходе сигнал регистрируется фотодиодом (в
экспериментах использовались фотодиоды ФД-24К). А также к установке
подключается вольтметр, и другое необходимое оборудование.
2.1 Измерение интенсивности фазовой интерференционной картины
При падении на кристалл плоскополяризованных лучей опорной и сигнальной
волн твердотельного лазера в кристалле формируется фоторефрактивная решетка,
которая имеет различные параметры пропускания при ориентации кристалла вокруг
своей оси.
Опорный и сигнальный световые лучи пересекаются под углом 2θ
и формируют
интерференционную картину с периодом Λ=λ/2sinθ. Голографическая решетка,
соответствующая данной интерференционной картине, формируется в кристалле
благодаря фоторефрактивному эффекту, а именно: изменению показателя преломления
среды под действием света и обусловленному фотовозбуждением и пространственным
перераспределением носителей заряда.
Меняя ориентацию кристалла, мы изменяем параметры интенсивности фазовой
интерференционной картины.
Ориентация кристалла изменяется от 00 до 3600.
2.2 Методика проведения эксперимента
В данном эксперименте исследовалось интенсивность сигнального пучка. В
эксперименте использовался образец кристаллаBSO.
Кристалл помещался в специальный держатель так, что выходная и входная
грани образца были параллельны кристаллографической плоскости [110].
В эксперименте проводилось исследование интенсивности сигнального пучка
при открытой и закрытой шторке, при разной мощности кристалла от 30 мВт до 90
мВт, и изменении ориентации кристалла от 00 до 3600.
С использованием формулы
Г=
(2.1)
Г -экспоненциальный коэффициент двухпучкового усиления.
D-
толщина кристалла Ниобата Лития 3 мм.
U1- при открытой шторке.
U2 - при закрытой шторке.
Цель проведения эксперимента.
Снять поляризационную характеристику сигнального пучка вращая кристалл от
00 до 3600.
3. РЕЗУЛЬТАТЫ ПРОВЕДЕНИЯ ЭКСПЕРИМЕНТА
)Была снята интенсивность сигнального пучка при мощности лазера в 30-40
мВт.
В таблице 3.1 изображены результаты экспериментальных данных
снятые с установки адаптивного интерферометра для изучения двухволнового
взаимодействия на динамических пропускающих голограммах в кубических
фоторефрактивных кристаллах.
Таблица 3.1 Результаты экспериментальных значений при мощности 30-40 мВт.
|
Θ0
|
U1,мВ
|
U2,мВ
|
Θ0
|
U1,мВ
|
U2,мВ
|
Θ0
|
U1,мВ
|
U2,мВ
|
Θ0
|
U1,мВ
|
U2,мВ
|
Θ0
|
U1,мВ
|
U2,мВ
|
|
0
|
44
|
29
|
70
|
24
|
26
|
140
|
26
|
26
|
210
|
28
|
28
|
280
|
32
|
28
|
|
10
|
36
|
28
|
80
|
29
|
24
|
150
|
24
|
26
|
220
|
28
|
28
|
290
|
31
|
29
|
|
20
|
31
|
27
|
90
|
29
|
160
|
24
|
27
|
230
|
30
|
27
|
300
|
31
|
28
|
|
30
|
30
|
29
|
100
|
29
|
27
|
170
|
24
|
26
|
240
|
31
|
27
|
310
|
31
|
26
|
|
40
|
30
|
29
|
110
|
28
|
27
|
180
|
23
|
26
|
250
|
32
|
26
|
320
|
29
|
28
|
|
50
|
26
|
27
|
120
|
27
|
27
|
190
|
24
|
26
|
260
|
31
|
26
|
340
|
28
|
29
|
|
60
|
26
|
26
|
130
|
27
|
27
|
200
|
26
|
27
|
270
|
31
|
27
|
350
|
28
|
30
|
|
|
|
|
|
|
|
|
|
|
|
|
360
|
29
|
Рисунок 4.- Зависимость экспоненциального коэффициента от угла
ориентации.
На рис. 4., черной линией изображен теоретический расчет распределения
интенсивности сигнального пучка от ориентации кристалла. График с круглыми
точками является расчет экспериментальных данных.
)Была снята интенсивность сигнального пучка при мощности лазера в 60-65
мВт.
Таблица 3.2 Результаты экспериментальных значений при мощности 60-65 мВт.
|
Θ0
|
U1,мВ
|
U2,мВ
|
Θ0
|
U1,мВ
|
U2,мВ
|
Θ0
|
U1,мВ
|
U2,мВ
|
Θ0
|
U1,мВ
|
U2,мВ
|
Θ0
|
U1,мВ
|
U2,мВ
|
|
0
|
50
|
76
|
70
|
42
|
43
|
140
|
49
|
46
|
210
|
56
|
59
|
280
|
56
|
59
|
|
10
|
52
|
70
|
80
|
43
|
45
|
150
|
49
|
46
|
220
|
58
|
64
|
290
|
54
|
56
|
|
20
|
50
|
56
|
90
|
45
|
46
|
160
|
49
|
43
|
230
|
57
|
68
|
300
|
54
|
54
|
|
30
|
47
|
49
|
100
|
50
|
170
|
50
|
42
|
240
|
58
|
69
|
310
|
54
|
54
|
|
40
|
44
|
44
|
110
|
48
|
49
|
180
|
52
|
42
|
250
|
56
|
67
|
320
|
52
|
52
|
|
50
|
45
|
45
|
120
|
50
|
51
|
190
|
50
|
48
|
260
|
53
|
64
|
340
|
51
|
56
|
|
60
|
45
|
48
|
130
|
51
|
50
|
200
|
51
|
53
|
270
|
55
|
62
|
350
|
49
|
54
|
|
|
|
|
|
|
|
|
|
|
|
|
360
|
48
|
54
|
Рисунок 5 -Зависимость экспоненциального коэффициента от угла ориентации.
)Была снята интенсивность сигнального пучка при мощности лазера в 80-90
мВт.
Таблица 3.3 Результаты экспериментальных значений при мощности 80-90 мВт.
|
Θ0
|
U1,мВ
|
U2,мВ
|
Θ0
|
U1,мВ
|
U2,мВ
|
Θ0
|
U1,мВ
|
Θ0
|
U1,мВ
|
U2,мВ
|
Θ0
|
U1,мВ
|
U2,мВ
|
|
0
|
50
|
76
|
70
|
45
|
43
|
140
|
49
|
46
|
210
|
56
|
59
|
280
|
56
|
59
|
|
10
|
52
|
70
|
80
|
45
|
43
|
150
|
49
|
46
|
220
|
58
|
64
|
290
|
54
|
56
|
|
20
|
50
|
56
|
90
|
45
|
46
|
160
|
49
|
43
|
230
|
56
|
68
|
300
|
52
|
54
|
|
30
|
47
|
49
|
100
|
49
|
50
|
170
|
50
|
42
|
240
|
58
|
69
|
310
|
54
|
54
|
|
40
|
45
|
44
|
110
|
49
|
180
|
50
|
42
|
250
|
56
|
67
|
320
|
52
|
52
|
|
50
|
45
|
44
|
120
|
50
|
51
|
190
|
50
|
48
|
260
|
53
|
64
|
340
|
51
|
56
|
|
60
|
45
|
48
|
130
|
51
|
52
|
200
|
51
|
53
|
270
|
55
|
62
|
350
|
49
|
54
|
|
|
|
|
|
|
|
|
|
|
|
|
360
|
48
|
54
|
Рисунок 6-Зависимость экспоненциального коэффициента от угла ориентации.
4. АНАЛИЗ ЭКСПЕРИМЕНТА
Были сняты три графика, проанализировав которые можно сказать, что при
малой мощности лазера, наши результаты достаточно отличаются от теоретических
результатов, при снятии эксперимента с более высокой мощностью лазера 80-90
мВт.
Точность результата намного выше и почти совпадает с теоретическими
результатами.
Можно сделать вывод, что при более высокой мощности получаются более
точные данные.
ЗАКЛЮЧЕНИЕ
В ходе данной работы было изучено устройство и принцип работы адаптивного
интерферометра на попутных пучках. Были проведены измерения фазовой
интерференционной картины.
В ходе исследования можно определить, что точность измерений зависит от
мощности лазера, чем выше мощность, тем точнее измерения.
СПИСОК ИСПОЛЬЗОВАННОЙ ЛИТЕРАТУРЫ
1) Ермолаева Е.В., Зверев В.А., Филатов А.А.,
«Адаптивная оптика».-2012 г, 423 с
2)
Лансберг Г.С. Оптика. - М: ФИЗМАТЛИТ, 2003-848 с.
) Миллер
М. Голография. Л: Машиностроение. 1979- 200 с.
4) Шандаров.С.М., «Введение в оптическую физику»,
учебное пособие - 2012 г-127 с.
) Савельев И.В. Курс общей физики. Том I. Механика,
колебания и волны, молекулярная физика.- М: Наука, 1970 г, 511c.
6) Колебания Метод
векторных диаграмм [Электронный ресурс]:.- Режим доступа:
<http://www.docme.ru/doc/23254/lekciya-17-kolebaniya--metod-vektornyh-diagramm>.
Дата обращения 3.05.14, свободный.
) Коломийцов Ю.В.
Интерферометры. - Л.:Машиностроение,1976.-299с.
) Колегов А.А., Быков
В.И., Шандаров С.М., Каргин Ю.Ф. «Адаптивная интерферометрия с использованием
голограмм Денисюка в кубических фоторефрактивных кристаллах», учебное пособие,
Томск ТМЦДО - 2010 г, 366с.
9) КимР.С.,
КабановаЛ.А., КолеговА.А., Шмаков C.C. // Частотная характеристика
голографического интерферометра, учебное пособие, Томск ТМЦДО - 2010 г, 199с.
10) Шандаров. С.М., Шандаров. В.М., Мендель. А.Е., Буримов.
Н.И., «Фоторефрактивные эффекты в электрооптических кристаллах», учебное
пособие, Томск ТМЦДО - 2007 г,226с.