Разработка установки получения технического углерода полуактивных марок производительностью 22250 кг/ч по сырью

  • Вид работы:
    Дипломная (ВКР)
  • Предмет:
    Другое
  • Язык:
    Русский
    ,
    Формат файла:
    MS Word
    193,68 Кб
  • Опубликовано:
    2015-06-25
Вы можете узнать стоимость помощи в написании студенческой работы.
Помощь в написании работы, которую точно примут!

Разработка установки получения технического углерода полуактивных марок производительностью 22250 кг/ч по сырью

Содержание

Введение

1. Общая часть

1.1 Назначение установки, её краткая характеристика

1.2 Качество сырья, вспомогательных материалов и готовой продукции. Госты и ту на сырьё и продукты

1.3 Описание технологической схемы

1.4 Нормы технологического режима

1.5 Подбор оборудования

1.6 Влияние факторов на выход и качество продуктов

.7 Лабораторный контроль

1.8 Описание схемы контроля и автоматического регулирования

2. Специальная часть

2.1 Материальный баланс потока

2.2 Расчёт реактора

2.3 Расчет воздухоподогревателя второй ступени

2.4 Расчет теплообменного аппарата т-1

2.5 Выбор оборудования по гостам, каталогам и нормалям

3 Организация производства

3.1 Режим работы установки

3.2 График сменности

3.3 Условия труда

3.4 Продолжительность рабочего дня

4 Экономическая часть

4.1 Расчет капитальных затрат

4.2 Калькуляция затрат на себестоимость продукции

4.3 Определение потребности в сырье, материалах и энергоресурсах

4.4 Фонд оплаты труда промышленно-производственного персонала

4.5 Расчет стоимость продукции

4.6 Технико-экономические показатели проектируемого производства

5 Мероприятия по технике безопасности, пожарной безопасности и охраны окружающей среды

5.1 Техника безопасности, охрана труда и противопожарная профилактика

5.2 Возможные неполадки в работе установки

5.3 Аварийные случаи на установке.

5.4 Мероприятия по защите окружающей среды

Заключение

Список использованных источников

Введение

Технический углерод - один из древнейших химических продуктов в мире. Он производился промышленным путём древними египтянами и римлянами ещё до нашей эры. В 3 веке н.э. китайцы производили высококачественную тушь на основе лампового технического углерода, который образовывался сжиганием масла под опрокинутыми керамическими чашами. Позднее технический углерод получали осаждением из коптящего пламени на поверхности плит из камня, металлических дисков, пластин, валков и, наконец на поверхности стальных каналов. Последнее и дало название «канальный технический углерод», процесс получения которого был запатентован в 1892 году.

Однако в то время технический углерод использовался в резине только как красящий агент, а не как усиливающий компонент. Открытие явления усиления резины техническим углеродом совершило революцию в резиновой и особенно шинной промышленности. Событие это произошло в Англии, когда англичанин Моут обнаружил существенное усиление прочностных свойств при введении им в резиновую смесь большего количества техуглерода, чем вводилось для окрашивания резины. С тех пор технический углерод заменил окись цинка в качестве основного усиливающего компонента.

Термин «технический углерод» (сажа) обозначает отдельный класс в промышленных углеродных продуктах. Углерод в нем находится в особой форме (модификации), которая в природных материалах не встречается. В природе известны две кристаллические модификации углерода - алмаз и графит, а среди углеродных соединений есть и аморфные (каменный уголь и др.). Технический углерод отличается высокой дисперсностью и тем, что образуется в газовой фазе при термоокислительном или термическом пиролизе углеводородного сырья, сопровождающемся разложением углеводородов на углерод и водород под действием высокой температуры. Процесс образования дисперсного углерода протекает в аппаратах, обеспечивающих получение соответствующих температурных и газодинамических условий, реакторах.

Сырьем для производства технического углерода служат жидкие продукты переработки нефти и каменноугольной смолы с молекулярным весом 150-400, выкипающие в пределах 170-500 °С. Плотность сырьевых компонентов и смесей колеблется в пределах 0,84-1,14 г/см3.

Из процессов переработки нефти в промышленных масштабах используют продукты термического и каталитического крекинга, пиролиза. Ароматизированные нефтяные фракции, не обладающие требуемым углеводородным составом, подвергаются дополнительной переработке с целью повышения в них наиболее ценных ароматических компонентов.

Термогазойль - газойлевая фракция (200-460 °С) термического крекинга газойлей каталитического крекинга и фенольных экстрактов масляных дистиллятов.

Тяжелый каталитический газойль является остаточной фракцией продуктов каталитического крекинга газойля прямой гонки, отбензиненной нефти, вакуумного дистиллята и легкого мазута прямой гонки.

Экстракты каталитического газойля получают из газойля каталитического крекинга на экстракционных установках. В качестве растворителей применяют сернистый ангидрид, фенол, фурфурол и др.

Термомасло получают путем повторного термического крекинга термогазойля. Иногда в процесс вовлекается (до 30% о-термогазойля) тяжелый газойль каталитического крекинга.

Тяжелую смолу пиролиза получают пиролизом бензин; на этиленовых производствах. Существуют технологии, когда тяжелую смолу пиролизную (ТСП) бензина смешивают с ТСП дизельного топлива с дальнейшей обработкой.

При коксовании каменного угля при 1000-1200 °С кроме основного продукта - кокса образуются каменноугольная смола (2-5 % массы угля) и другие компоненты. Дальнейшей переработкой каменноугольной смолы выделяют продукты, являющиеся высококачественным сырьем для производства технического углерода.

Антраценовая фракция и антраценовое масло получают дистилляцией каменноугольной смолы.

Пековые дистилляты производятся путем окисления и коксования каменноугольного пека.

Единое коксохимическое сырье получают смешением антраценового, легкосреднего и поглотительного масел с добавлением масляных дистиллятов и антраценовых фракций, являющихся продуктами переработки каменноугольной смолы.

Каждый из перечисленных видов сырья представляет собой сложную многокомпонентную и относительно высококипящую смесь. Компоненты при укрупненном описании состава и свойств сырья группируют по признакам сходного химического строения. Именно от состава, в первую очередь, зависят технологические свойства сырьевых смесей, используемых в производстве технического углерода, и качество получаемого продукта.

Целью данного проекта является разработка установки получения технического углерода полуактивных марок производительностью 22250 кг/ч по сырью.

1. Общая часть

 

.1 Назначение установки, её краткая характеристика


Технологический цех № 7 по производству активных и полуактивных марок технического углерода входит в состав предприятия ОАО “Ярославский технический углерод” как самостоятельное структурное подразделение. автоматизация углерод реактор теплообменник

В состав цеха входят 4 технологических потока. Каждый технологический поток представляет собой комплекс последовательно установленного оборудования, обеспечивающего проведение всех технологических процессов производства технического углерода - получения, улавливания, обработки, упаковки и складирования.

Цех построен по проекту Ярославского филиала “Резинопроект”. Пятый и шестой технологические потоки введены в эксплуатацию в 1975 году, седьмой и восьмой потоки в июле 1976 г.

По функциональному назначению и территориальному расположению оборудование технологического потока объединено в отделения (участки):

Реакторное отделение - объединяет оборудование, предназначенное для осуществления процесса образования технического углерода.

Отделение улавливания - объединяет оборудование, предназначенное для выделения из аэрозоля технического углерода (принятое на предприятии название - углеродогазовая смесь - УГС) пылящего технического углерода.

Отделение обработки - объединяет оборудование, предназначенное для мокрого гранулирования, сушки и транспортировки гранулированного технического углерода в бункера готовой продукции.

Участок упаковки - объединяет оборудование для упаковки и складирования в объеме всего технологического потока.

Каждый технологический поток является унифицированной линией по производству различных марок технического углерода. Все параметры входных материальных потоков (температуры и давления сырья, газа, воздуха, химически очищенной воды) при этом не изменяются, также параметры настроек схем сигнализации и автоблокировок. При переходе с одной марки технического углерода на другую изменяются только соотношения расходов сырья, газа, воздуха и воды на реакторах в соответствии с технологическими картами.

1.2 Качество сырья, вспомогательных материалов и готовой продукции. ГОСТы и ТУ на сырьё и продукты

Качество сырья, вспомогательных материалов и готовой продукции. ГОСТы и ТУ на сырьё и продукты представлены в таблице 1.

Таблица 1- Качество сырья, вспомогательных материалов и готовой продукции. ГОСТы и ТУ на сырьё и продукты

№ п/п

Наименование сырья, материалов, реагентов, полуфабрикатов, изготовляемой продукции

№ ГОСТ, ОСТ, ТУ, СТП

Показатели качества, обязательные для проверки

Норма по ГОСТ, ОСТ, ТУ, СТП

Назначение материалов, область применения изготовляемой продукции

1

2

3

4

5

6

1.

Сырьевая смесь нефтяных и коксохимических компонентов в заданном соотношении

---

1. Плотность при 20 0С, кг/м3  2. Индекс корреляции

Не нормируется (резуль-таты анализов применяются для корректиров-ки процесса)

Для получения технического углерода




3.Массовая доля влаги, %, не более

1,0





4.Содержание ионов, %, не более калия натрия

 0,0005 0,005





Факультативно





5.Массовая доля механических примесей, %, не более

Не нормируется





6.Зольность, %, не более

Не нормируется





7.Коксуемость,%, не более

Не нормируется





8.Вязкость кинематическая, сСт, не более

Не нормируется


2.

Вода

---

1. Жесткость, мг-экв/л, не более

1,5

Для охлаждения углеродогазовой смеси




2. Солесодержание, мг/л, не более

250

и грануляции технического углерода




3. pH

6,5 - 7,5





4. Температура, 0С, не более

100





5. Щелочность, мг-экв/л, не более

3,0





6. Содержание нефтепродуктов, мг/л, не более

1,0


3.

Воздух среднего давления

---

В технологическом процессе применяется без предваритель-ной очистки и осушки


Для сжигания природного газа и частично сырья в реакторе

4.

Воздух высокого давления (технологический)


В технологическом процессе применяется без предварительной очистки и осушки


На пневматические затворы сырьевых, водяных форсунок, на распыл сырья пневматической фор-ки

5.

Воздух инструменталь-ный     

ГОСТ 17433-80

1.Предварительно осушенный 2.Предваритель-но осушенный с аварийным запасом в ресиверах


1.Для работы пневмоцилиндров 2.Для работы КИП и А

6.

Лигносульфонаты

ТУ 13-0281036-029-94(марка А)

1. Массовая доля сухих веществ, %, не менее

47

Связующая добавка для грануляции техуглерода




2. Массовая доля золы к массовой доле сухих веществ, %, не более

18





3. Концентрация ионов водорода раствора лигносульфонатов, ед. pH, не менее

4,4


7.

Природный газ Тюменского месторождения

ГОСТ 5542-87



Для создания высокой температуры в камере горения реактора

8.

Калий углекислый технический (поташ)

ГОСТ 10690-73

Массовая доля потерь при прокаливании при 500 0С, %, не более: - для кальцинированного - для полутороводного

     5,0  20,0

В качестве присадки к сырью для регулирования показателя “масляное абсорбционное число” технического углерода

9.

Изготовляемая продукция - технический углерод активных и полуактивных марок

Спецификации ОАО «ЯТУ» (марки техуглерода в соответствии с ГОСТ

 В соответствии со спецификациями ОАО «ЯТУ» и требованиями потребителей

 В соответствии со спецификациями ОАО «ЯТУ» и требованиями потребителей

В качестве усиливаю-щего наполнителя при производстве резины

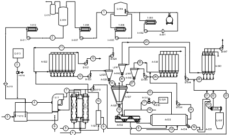
1.3 Описание технологической схемы

Рисунок 1 - Принципиальная технологическая схема установки получения технического углерода

Жидкое сырьё из железнодорожных цистерн, проходя через фильтр грубой очистки А-1, насосом Ц-2 направляется в сырьевой резервуар Е-4 и частично через теплообменник Т-3. Сырье в резервуарах поддерживается при температуре 50-120 °С постоянной циркуляцией через подогреватель Т-6 насосом Ц-5.

Далее насосом Ц-7 сырьё подается в линию подготовки, где подогревается в Т-8 до температуры 120 °С и направляется на удаление влаги во влагоиспаритель Е-9. Паровой конденсат направляется в Е-10, затем откачивается насосом Ц-11 в теплообменнике Т-12.

Жидкое сырьё, предварительно нагретое до температуры 130 °С в теплообменнике Т-12, пройдя фильтр тонкой очистки А-15 поступает в сырьевую линию реактора Р - 16 под давлением (1,6 ± 0,4) МПа. В эту же линию предусмотрена подача раствора щелочной присадки для регулирования структурности технического углерода. Подача осуществляется насосом-дозатором Н - 14 из емкости Е - 13.

Сырье четырьмя радиальными форсунками впрыскивается в камеру реакции. Постоянство расхода сырья в реактор поддерживается регуляторами расхода установленными на линии подачи сырья к форсунке. К сырьевой форсунке на пневмозатворы подведён ВВД. Создание необходимой температуры процесса осуществляется путем сжигания природного газа с ВСД в камере сгорания. Природный газ поступает в реактор при температуре 20 °С под давлением от 0,23 до 0,27 МПа, и распределятся на 3 горелки, установленных под углом 120° друг к другу. Постоянство расхода поддерживается автоматически регулятором расхода, установленным на линии подачи природного газа с коррекцией по температуре в камере сгорания. ВСД поступает в реактор предварительно подогретый до 600 °С.

Продукты реакции после прекращения процессов углеродообразования и охлаждения в камере закалки, в которой установлено 4 механические форсунки диаметром 4 мм (охлаждение осуществляется за счет впрыскивания химически очищенной воды (ХОВ) расход которой поддерживается постоянным регулятором с коррекцией по температуре в камере закалки), поступают в общий коллектор. Дальнейшее охлаждение УГС происходит при прохождении через воздухоподогреватель первой ступени Т-17, где отдают часть тепла ВСД (ВСД подогревается от 150 до 600 °С). Затем УГС проходит в 2 параллельно установленных рекуператора Т-18, где за счет рекуперации ее тепла осуществляется подогрев ВСД от 20 до 210 °С, а так же воздуха, идущего на сжигание в камеру обогрева сушильного барабана.

Далее УГС попадает в холодильник-ороситель Т-20, который представляет собой продолжение вертикального коллектора по которому она движется, где окончательно охлаждается до температуры 250 °С за счет испарения ХОВ, впрыскиваемой 4-мя механическими форсунками диаметром 5 мм. Расход ХОВ поддерживается постоянным с коррекцией по температуре на выходе из холодильника. Потом УГС поступает в фильтр отделения улавливания А-22 где происходит улавливание агрегатов частиц образовавшегося технического углерода.

Уловленный технический углерод вентилятором прямого газового транспорта В - 023 направляется в циклон Ц-025. Там большая его часть под действием центробежных сил осаждается и шлюзовым питателем А-26, число оборотов которого определяется редуктором и является постоянным, равномерно подается в мешалку-уплотнитель А-27, а неуловленный вентилятором В-24 (вентилятор обратного газового транспорта) с газовым транспортом направляется обратно на вход рукавного фильтра.

Порядок и время регенерации секций фильтра поддерживается автоматически в соответствии с заданием (время регенерации одной секции - 20 секунд, пауза между регенерациями соседних секций - 40 секунд). При превышении давления на выходе из фильтра открывается аварийная задвижка, и отходящий газ выводится в атмосферу. Очищенный от технического углерода отходящий газ, кроме задействованного в газовом транспорте, мельничным вентилятором В-21 отправляется на дожиг в котельную.

Технический углерод для увеличения его насыпной плотности уплотняется в мешалке-уплотнителе А-27, при этом высвобождается воздух, который отсасывается вентилятором В-44 системы аспирации, вследствие чего мешалка работает под небольшим разряжением. Это необходимо, к тому же, для нормальной работы средств автоматизации, установленных в мешалке. Уровень технического углерода в мешалке поддерживается постоянным за счет изменения подачи его на грануляцию.

Из мешалки технический углерод шлюзовым питателем А-28, частота вращения которого регулируется по уровню в мешалке-уплотнителе, равномерно подается на грануляцию в смеситель-гранулятор А-32. В смеситель-гранулятор А-32 подается ХОВ (предварительно нагретая в котельной до температуры 80 °С) со связующей добавкой (СДБ - лигносульфонат). Раствор СДБ подается насосом-дазатором Н-31 из емкости Е -29. Предусмотрен обогрев мешалки и смесителя-гранулятора дымовыми газами через рубашки. Расход раствора лигносульфоната в гранулятор регулируется автоматически по величине силы тока электродвигателя у ротора смесителя-гранулятора.

Влажные гранулы технического углерода через течку поступают в сушильный барабан А-33 с модернизированной камерой обогрева. В технологическом процессе используется прямоточная схема движения сушильного агента с отсосом газов со стороны выгрузки технического углерода из сушилки. Сушка технического углерода осуществляется дымовыми газами, образующимися при сжигании природного газа в камере обогрева сушильного барабана. Для сжигания природного газа к горелкам вентилятором В-19 подаётся воздух, предварительно подогретый в Т-18. Для уноса паров влаги из полости барабана часть дымовых газов из камеры обогрева просасывается через полость барабана дымососом В-38. Дымовые газы, содержащие технический углерод, из полости барабана направляются в систему доулавливания. Дымовые газы из камеры обогрева выбрасываются в атмосферу через дымовую трубу.

Высушенный технический углерод из сушильного барабана шлюзовым питателем А-34 подаётся в ковшовый элеватор А-35. Ковшовым элеватором технический углерод подаётся в бункер готовой продукции Е-37.

Из бункера готовой продукции технический углерод загружается в специальные вагоны-хопперы или упаковочными полуавтоматами расфасовывается в мешки с последующей отгрузкой в вагоны или автомашины. Унесенный с топочными газами пылящий технический углерод улавливается, проходя через фильтр доулавливания А-39 и газовым транспортом (в качестве которого используется атмосферный воздух, взятый при регенерации секций фильтра) вентилятором В-40 направляется в циклон доулавливания Ц-45. Там осаждается и шлюзовым питателем А-46, число оборотов которого определяется редуктором и является постоянным, подается в мешалку - уплотнитель, а воздух, проходя через циклон, направляется обратно на вход фильтра. Дымовые газы после очистки на фильтре выбрасываются в атмосферу. Порядок и время регенерации секций фильтра поддерживается автоматически в соответствии с заданием (время регенерации одной секции - 20 секунд, пауза между регенерациями соседних секций - 60 секунд)

Аспирационный воздух оборудования и воздух, идущий на охлаждение технического углерода, расход которого определяется температурой технического углерода на выходе из барабана, вентилятором В-44 направляется в циклон Ц-41 отделения аспирации. Там большая часть унесенного с ним пылящего технического углерода улавливается и шлюзовым питателем А-42, число оборотов которого определяется редуктором и является постоянным, равномерно подается в мешалку-уплотнитель.

Неуловленный циклоном технический углерод направляется на вход фильтра отделения аспирации А-43. Для регенерации секций фильтра используется атмосферный воздух, который захватывает уловленный технический углерод и вентилятором В-44 направляется обратно в циклон вместе с аспирационным воздухом из оборудования. Порядок и время регенерации секций фильтра поддерживается автоматически в соответствии с заданием (время регенерации одной секции - 20 секунд, пауза между регенерациями соседних секций - 60 секунд). Движение воздуха через фильтр при фильтрации обеспечивает вентилятор В-47, во всасывающую линию которого подаются и дымовые газы. Дымовые газы используются для обогрева оборудования.

1.4 Нормы технологического режима

Нормы технологического режима представлены в таблице 2.

Таблица 2 - Нормы технологического режима

Наименование стадий процесса, аппараты, показатели режима

Ед. изме-рения

Допустимые пределы технологических пара-метров

Требуемый класс точности измерительных приборов ГОСТ 8.401-80, не ниже

1

2

3

4

Реактор




Расход сырья

кг/ч

Указаны в технологических картах

1,0

Расход природного газа

м3/ч


1,0

Расход ВВД

м3/ч


1,0

Расход ВСД

м3/ч


1,0

Расход ХОВ в зону предзакалки

кг/час


1,0

Температура в зоне горения

оС


1,0

Температура в зоне закалки

оС


1,0

Температура в зоне реакции, не более

оС

1720

1,0

Давление природного газа перед горелками, не менее

МПа (кгс/см2)

0,1 (1,0)

1,5

Давление сырья перед форсунками (радиальная подача сырья) черт ТО-58-06-04

МПа (кгс/см2)

0,6-1,2 (6,0-12,0)

1,5

Давление сырья перед форсунками (аксиальная подача сырья) черт. ТО-58-06-03,   ТО-58-06-09)

МПа (кгс/см2)

0,6-1,2 (6,0-12,0)

1,5


1.5 Подбор оборудования


Краткая характеристика технологического оборудования представлена в таблице 3.

Таблица 3 - Краткая характеристика технологического оборудования                       

№ п/п

Наименование оборудования

№ поз. по схе-ме

Кол. на поток шт.

Материал

Техническая характеристика

1

2

3

4

5

6

1.

Реактор типа РТ-100/4000

1

1

Ст.3 Огнеупор-ный материал

Габариты 3000 2100 9530 Масса - 2800 кг (без массы огнеупора) Расход сырья до 6500 кг/час

2

Реактор типа РТ-50/4000

1

1

Ст.3 Огнеупор-ный материал

Габариты 3000 2100 9530 Масса -  Расход сырья до 7000 кг/час

3.

Воздухоподог-реватель ПВО-300

6

1.

Кожух 12х18Н10Т Труба, нижняя трубная решетка  10х23Н18

Расход воздуха -25000 м3/час Поверхность теплообмена - 300 м2 Количество труб - 337 шт. Масса - 11450 кг

4.

Воздухоподог-реватель ПВО-200

6

1

Кожух 12х18Н10Т Труба, нижняя трубная решетка 10х23Н18

Расход воздуха -20000 м3/час Поверхность теплообмена - 198 м2 Количество труб - 211 шт.  Размер труб - 42х4,0

5.

Газоохлади-тель ГП-350

5

1

12х18Н10Т

Поверхность теплообмена - 350 м2 Расход газа - 27000 м3/час


1.6 Влияние факторов на выход и качество продуктов

Температура в камере горения поддерживается на уровне 1800-2000°С в зависимости от вида применяемых огнеупоров. Чем выше температура газов полного горения, тем быстрее происходит испарение и пиролиз сырья и тем более однородным получается техуглерод по размерам частиц и агрегатов. С увеличением температуры в камере горения существенно повышается и выход техуглерода из сырья. Во всех случаях необходимо поддерживать в камере горения максимально возможную температуру, исходя из допустимой температуры применения огнеупоров.

Расход природного газа непосредственно связан с температурой в зоне горения. При изменении расхода воздуха изменяется расход газа и температура в камере горения поддерживается на заданном уровне. Необходимо при этом внимательно контролировать соотношение воздух:газ, как это описано в разделе «Основы процессов горения». При искажениях в показаниях пирометра (в случае, например, частичного забивания визирного канала) и при отсутствии контроля за соотношением воздух:газ может произойти оплавление огнеупоров.

Температура подогрева воздуха определяется типом и состоянием применяемого воздухоподогревателя. На ОЗТУ температура воздуха низкого давления поддерживается в пределах 750-820°С.Температура подогрева воздуха существенно влияет на эффективность процесса получения техуглерода. Высокотемпературный подогрев воздуха гарантирует полное сгорание природного газа в камере горения, приводит к значительному сокращению расхода воды, подаваемой в зону закалки реактора, что в свою очередь ведет к снижению влагосодержания отходящих газов и повышению их теплотворной способности. Снижение влагосодержания отходящих газов способствует также улучшению условий эксплуатации рукавных фильтров.

Температура сырья оказывает существенное влияние на степень распыливания его механическими форсунками. При повышении температуры сырья уменьшается его вязкость и улучшается степень распыливания сырья (образуются более мелкие капли).

Расход сырья в реактор определяется конструкцией реактора и, прежде всего, диаметром смесительного сопла. Расход должен поддерживаться в соответствии с проектными данными. При пониженных нагрузках реактора по сырью уменьшается расход воздуха в реактор, а, следовательно, и скорость продуктов сгорания природного газа на входе в смесительное сопло. Это, прежде всего, отражается на уровне показателя «красящая способность» (или «сила окраски»), который косвенно характеризует однородность частиц и агрегатов техуглерода.

Расход воды и температура в зоне предварительной закалки оказывают влияние на показатели «йодное число» и «светопропускание толуольного экстракта». При увеличении расхода воды в зону предварительной закалки можно немного понизить йодное число, но при этом снижается температура в зоне предварительной закалки, что может отрицательно сказаться на показателе «светопропускание толуольного экстракта». В современных реакторах в зоне реакции предусматривается несколько отверстий для водяных форсунок, расположенных на небольшом расстоянии друг от друга, с тем, чтобы при начале выпуска определенной марки техуглерода можно было точнее выбрать место установки форсунок. Температура в зоне предзакалки обычно поддерживается в пределах 1200-1250°С .Количество и концентрация присадки, содержащей ион щелочного металла, определяют уровень показателя «абсорбция дибутилфталата». Было установлено, что все ионы щелочных металлов способствуют снижению степени срастания частиц техуглерода в процессе его получения, но влияние их различно. Ионы калия действуют примерно в 10 раз эффективнее, чем ионы натрия. Поэтому для понижения показателя «абсорбция дибутилфталата» используют различные соединения, содержащие калий - гидроокись калия (КОН), хлористый калий (KCL), углекислый калий (К2С03), азотнокислый калий (KN03). Чем больше содержание калия в молекуле соединения, тем эффективнее действие такой присадки. Следует отметить, что наличие соединений калия и натрия в сырье крайне нежелательно, так как их присутствие приводит к неконтролируемому снижению показателя «абсорбция ДБФ». Поэтому во всех спецификациях на сырье для получения техуглерода содержание ионов калия и натрия строго нормируется.

1.7 Лабораторный контроль


Лабораторный контроль представлен в таблице 4.

Таблица 4 - Лабораторный контроль

№ п/п

Наименование стадии процесса, анализируемый продукт

Место отбора пробы

Контролируемые показатели (метод контроля)

Норма

Частота

1

2

3

4

5

6

1.

Технический углерод

После БСК-40

1.Удельная внешняя поверхность ГОСТ 25699.2 (для марок с шифром “П”)  ASTM D3765 (для марок с шифром “N”)

В соответствии со спецификациями

Через 24 часа



После БСК-40

2. Иодное число ГОСТ 25699.3 (для марок с шифром “П”)  ASTM D1510 (для марок с шифром “N”)

В соответствии со спецификациями

Через 4 часа



После БСК-40

3. Масляное абсорбционное число ГОСТ 25699.5 (для марок с шифром “П”) ASTM D2414 (для марок с шифром “N”)

В соответствии со спецификациями

Через 4 часа



После БСК-40

4. рН водной суспензии ГОСТ 25699.6 (для марок с шифром “П”) ASTM D1512 (для марок с шифром “N”)

В соответствии со спецификациями

Через 8 часов



После БСК-40

5. Массовая доля потерь при 105 оС ГОСТ 25699.7 (для марок с шифром “П”) ASTM D1509 (для марок с шифром “N”)

В соответствии со спецификациями

Через 4 часа



После БСК-40

Массовая доля остатка после просева через

В соответствии со





сито с сеткой:






014 (факультативно) 05  ГОСТ 25699.10 (для марок с шифром “П”) ASTM D1514 (для марок с шифром “N”)

спецификациями

Через 4 часа



После БСК-40

7. Насыпная плотность гранулированного технического углерода ГОСТ 25699.14 (для марок с шифром “П”) ASTM D-1513 (для марок с шифром “N”)

В соответствии со спецификациями

Через 4 часа



После БСК-40

8.Светопропускание толуольного экстракта  ГОСТ 25699.15 (для марок с шифром “П”) ASTM D1618 (для марок с шифром “N”)

В соответствии со спецификациями

Через 8 часов



После БСК-40

9. Сопротивление гранул разрушению на аппарате ГИТ-1 ГОСТ 7885 п.5.20 (для марок с шифром “П”)

В соответствии со спецификациями

Через 4 часа



После БСК-40

Массовая доля пыли в гранулированном техническом углероде на аппарате ГИТ-1 ГОСТ 7885 п.5.21 (для марок с шифром “П”)

В соответствии со спецификациями

Через 4 часа



После БСК-40

11. Содержание тонкой фракции ASTM D1508 ( для всех марок)

В соответствии со спецификациями

Через 4 часа



После БСК-40

12. Распределение гранул по размерам ASTM D1511 ( для всех марок)

В соответствии со спецификациями

1 раз в сутки  (кроме выходных дней)



После БСК-40

13. Истирание гранул  ASTM D4324 (для всех марок)

В соответствии со спецификациями

1 раз в сутки (кроме выходных дней)

1.8 Описание схемы контроля и автоматического регулирования

В проекте выполнен следующий объем автоматизации:

Температура и давление сырья на входе в реактор контролируется (поз.13-1, 13-2).

Перепад давления на фильтрах контролируется (поз. 15-1,15-2; 16-1, 16-2;4-1,4-2; 22-1,22-1-2).

Суммарный расход сырья контролируется (поз.17-1,17-2).

Расход сырья на реактор к каждой форсунке стабилизируется; регулирующий клапан на линии подачи сырья к соответствующей форсунке (поз.18-1...18-5; 19-1...19-5; 20-1...20-5; 21-1...21-5) при уменьшении расхода сырья ниже установленной нормы включается световая и звуковая сигнализация.

В зону горения подается природный газ и ВСД, температура подаваемого природного газа в зону горения контролируется (поз. 5-1, 5-2) расход стабилизируется (поз. 7-1...7-5) клапаном на линии подачи газа, при понижении расхода природного аза ниже нормы включается световая и звуковая сигнализация.

Давление газа подаваемого на каждую форсунку контролируется (поз. 8-1,8-2; 9-1,9-2; 10-1,10-2; 11-1,11-2; 12-1,12-2)

ВСД проходит через 3 воздухоподогревателя , температура ВСД поступающего по магистральному трубопроводу контролируется (поз. 21-1, 21-2)

Давление в магистральном трубопроводе контролируется (поз. 22-1,22-2), при отклонении давления от нормы срабатывает световая и звуковая сигнализация

Температура ВСД после воздухоподогревателя первой ступени контролируется (поз. 34-1,34-2)

Температура ВСД после воздухоподогревателя третей ступени контролируется (поз. 34-1,34-2)

Температура ВСД после рубашки охлаждения контролируется (поз.24-1,24-2) при температуре отклонившейся от нормы включается световая и звуковая сигнализация.

Расход ВСД проходящий через рубашку охлаждения контролируются и регулируются клапаном на линии ВСД (поз. 32-1,32-5)

ВСД подводимый к первой ступени контролируется и регулируется на линии каждого потока (поз.31-1...31-5;30-1...30-5)

при понижении расхода каждого потока ниже нормы срабатывает световая и звуковая сигнализация.

Температура в зоне горения контролируется (поз. 36-1,36-2) при повышении температуры срабатывает световая и звуковая сигнализация.

Количество присадки подводимого в сырье регулируется изменением числа оборотов двигателя насоса - дозатора, управляемого частотно - регулируемым клапаном (поз.3-1)при останове двигателя срабатывает световая и звуковая сигнализация

При достижении нижнего уровня в расходной емкости срабатывает звуковая сигнализация (поз. 2-1,2-2)

Уровень расхода присадки контролируется (поз. 1-1,1-2)

Давление в зоне горения контролируется и сигнализируется (поз.35-1; 35-2)

Расход ВВД контролируется (поз. 23-1; 23-2)

Температура в зоне реакции контролируется, превышение температуры выше нормы включается световая и звуковая сигнализация (поз. 37-1; 37-2)

Давление ХОВ контролируется, при понижении давления ниже нормы включается световая и звуковая сигнализация (поз. 35-1,35-2)

Температура в зоне закалки контролируется и регулируется расходом ХОВ в зону закалки (поз. 38-1; 38-5) при превышении температуры включается световая и звуковая сигнализация.

Температура в зоне закалки дополнительно контролируется (поз.39-1, 39-2).

Расход ХОВ в зону закалки контролируется (поз. 26-1,26-2)при понижении ниже нормы включается световая и звуковая сигнализация

Температура УГС после воздухоподогревателя 3,2,1-й ступеней контролируется (поз. 40-1,40-2; 41-1,41-2; 43-1,43-2)

Реактор оснащен двумя электрозадвижками на трубопроводе УГС в фильтр улавливания задвижки регулируется схемой на щите оператора температура контролируется и регулируется изменением подачи ХОВ (поз. 42-1,42-5)

Расход ХОВ на охлаждении УГС в отделение улавливания контролируется (поз. 45-1,45-2)

Давление ХОВ в зону закалки контролируется (поз. 27-1,27-2)

Весь процесс контролируется и управляется с помощью датчиков с унифицированным выходным сигналом, программируемый логический контроллер и универсальная вычислительная аппаратура световой и звуковой сигнализации выведена на щит оператора.

2. Специальная часть

.1 Материальный баланс потока

Материальный баланс потока производства технического углерода представлен в таблице 5.

Таблица 5 - Материальный баланс реактора получения технического углерода марки N 550

Компонент

Входит в реактор


Всего, кг/ч

С, кг/ч

Н, кг/ч

О, кг/ч

S, кг/ч

1

2

3

4

5

6

Сырье

4500,00

4036,50

427,50

2,70

31,05

Топливо

673,38

505,04

168,35

1,47

-

Воздух

8576,00

-

-

4300,34

-

Влага воздуха

266,45

-

29,61

236,84

-

Итого

24015,83

4541,54

625,45

4541,36

31,05

-

Выходит из реактора


Всего, кг/ч

С, кг/ч

Н, кг/ч

О, кг/ч

S, кг/ч

Технический углерод

2610,00

2568,24

7,83

13,05

20,88

Топливо

101,01

73,43

24,33

-

-

Двуокись углерода

946,731

258,46

-

686,38

-

Окись углерода

3869,076

1644,36

-

2205,37

-

Пары воды (суммарные)

1873,586

-

207,22

1658,12

-

Водород

386,073

-

386,07

-

-

Азот

4229,22

-

-

-

10,17

Итого

24015,69

4544,49

625,45

4562,927

31,05

Дисбаланс, %

0,00

0,06

0,00

0,47

0,00

2.2 Расчёт реактора

Расчет реактора для получения технического углерода.

Расчетные данные:

расход сырья Gс=4500кг/ч;

=0,748кг/ м3;

=1,29 кг/ м3;

Исходные данные:

 углерод в сырье=0,8970 мас. доли;

 - содержание углерода в топливе=0,75 мас. доли;

 - содержание водорода в сырье=0,0950 мас. доли;

 - содержание водорода в природном газе=0,25 мас. доли;

 - содержание кислорода в сырье=0,0006 мас. доли;

- содержание кислорода в воздухе среднего давления=0,2315 мас. доли;

 - содержание кислорода в топливе=0,0022 мас. доли;

 - содержание серы в сырье= 0,0069 мас. доли;

 - содержание азота в топливе= 0,03 мас. доли;

2.2.1 Расчет количества и состава потоков, входящих в реактор

Количество сырья поступающего в реактор берем из задания на проектирование Gс = 4500 кг/ч.

Количество топлива, поступающего в реактор на сжигание (GТ), берем из заводских данных

                                                                          (1)

где  - количество топлива, поступающего в реактор на горение, м3/ч;

 - плотность топлива, кг/м3.

Принимаем: =900 м3/ч из заводских данный


Количество воздуха среднего давления, поступающего в реактор на горение (GВСД), рассчитывают по формуле:

                                                                          (2)

где  - расход воздуха среднего давления на горение, м3/ч;

 - плотность воздуха среднего давления, кг/м3.

Принимаем: =14400 м3/ч из заводских данных


Количество влаги, содержащейся в воздухе среднего давления (), рассчитывают по формуле:

                                                               (3)

где  - количество воздуха среднего давления, поступающего в реактор на горение, кг/ч;

 - абсолютная влажность воздуха, мм рт. ст.


Количество углерода, содержащегося в сырье (), рассчитывают по формуле:

                                                                                 (4)

где  - массовый расход сырья, кг/ч;

 - содержание углерода в сырье, кг/кг сырья.


Количество углерода, содержащегося в природном газе (), поступающем в реактор, рассчитывают по формуле:

                                                                                 (5)

где  - количество природного газа, поступающего в реактор на горение, кг/ч;

 - содержание углерода в топливе, кг/кг сырья.


Количество водорода, содержащегося в сырье (), рассчитывают по формуле:

                                                                                (6)

где  - массовый расход сырья, кг/ч;

 - содержание водорода в сырье, кг/кг сырья.


Количество водорода, содержащегося в природном газе (), рассчитывают по формуле:

                                                                                (7)

где  - количество природного газа, поступающего в реактор на гонение, кг/ч;

 - содержание водорода в природном газе, кг/кг сырья.


Количество водорода, содержащегося во влаге воздуха среднего давления (), рассчитывают по формуле:

                                                                           (8)

где  - количество влаги, содержащейся в воздухе среднего давления, кг/ч;


Количество кислорода, содержащегося в сырье (), рассчитывают по формуле:

                                                                                (9)

где  - массовый расход сырья, кг/ч;

 - содержание кислорода в сырье, кг/кг сырья.


Количество кислорода, содержащегося в воздухе среднего давления

(), рассчитывают по формуле:

                                                                       (10)

где  - количество воздуха среднего давления, поступающего в реактор на горение, кг/ч;

 - содержание кислорода в воздухе среднего давления, кг/ кг сырья.


Количество кислорода, содержащегося во влаге воздуха среднего (), давления рассчитывают по формуле:

                                                                           (11)

где  - количество влаги, содержащейся в воздухе среднего давления, кг/ч;


Количество кислорода, содержащегося в природном газе (), поступающем в реактор, рассчитывают по формуле:

                                                                                (12)

где  - количество природного газа, поступающего в реактор нагорение, кг/ч;

 - содержание кислорода в топливе, кг/кг сырья.


Количество серы () содержащейся в сырье, рассчитывают по формуле:

                                                                                 (13)

где  - массовый расход сырья, кг/ч;

 - содержание серы в сырье кг/кг сырья.


Количество азота, содержащегося в природном газе (), поступающем в реактор, рассчитывают по формуле:

                                                                                (14)

где  - количество природного газа, поступающего в реактор на горение, кг/ч;

 - содержание азота в топливе, кг/кг сырья.


2.2.2 Расчет количества и состава потока выходящего из реактора

Количество технического углерода, образующегося в ходе реакции (), рассчитывают по формуле:

                                                                               (15)

где  - массовый расход сырья, кг/ч;

 - выход технического углерода, кг/кг сырья.


Количество не сгоревшего топлива (), рассчитывают по формуле:

                                                                           (16)

где  - массовый расход сырья, кг/ч;

 - объем не сгоревшего топлива, м3/кг сырья;

 - плотность топлива, кг/м3.

Принимаем: =0,03 м3/кг сырья с последующей проверкой по материальному и тепловому балансам, тогда:


Суммарный объем углеродсодержащих газов (), рассчитывают по формуле:

                                                   (17)

где  - содержание углерода в топливе, кг/кг сырья;

 - содержание углерода в сырье, кг/кг сырья;

 - расход топлива, кг/кг сырья;

 - выход технического углерода, кг/кг сырья.


Суммарный объем водородсодержащих газов (), рассчитывают по формуле:

                                                  (18)

где  - содержание водорода в топливе, кг/кг сырья;

 - объем не сгоревшего топлива, м3/кг сырья;

 - расход топлива, кг/кг сырья;

 - содержание водорода в сырье, кг/кг сырья.


Суммарный объем СО2 содержащих газов (), рассчитывают по формуле:

                                                                         (19)

где  - вспомогательные коэффициенты, рассчитываемые по формулам (20), (39) соответственно.

                                        (20)

где  - константа равновесия водяного пара, рассчитываемая по формуле (22);

 - расход воздуха среднего давления, м3/кг сырья;

 - суммарный объем водородсодержащих газов, м3/кг сырья;

 - суммарный объем кислородсодержащих газов, м3/кг сырья.

                                                                    (21)

где Т - температура в зоне реакции, К.

 (22)

где  - константа равновесия водяного пара;

 - расход воздуха среднего давления, м3/кг сырья;

 - суммарный объем кислородсодержащих газов, м3/кг сырья.


Суммарный объем СО содержащих газов (), рассчитывают по формуле:

                                                                                     (23)

где  - суммарный объем СО2 содержащих газов, м3/кг сырья;

 - суммарный объем кислородсодержащих газов, м3/кг сырья.


Суммарный объем Н2О содержащих газов (), рассчитывают по формуле

                                                        (24)

где  - суммарный объем СО2 содержащих газов, м3/кг сырья;

 - расход воздуха среднего давления, м3/кг сырья;

 - суммарный объем кислородсодержащих газов, м3/кг сырья.


Суммарный объем Н2 содержащих газов (), рассчитывают по формуле:

                                                                             (25)

где  - суммарный объем Н2О содержащих газов, м3/кг сырья;

 - суммарный объем водородсодержащих газов, м3/кг сырья.


Количество СО2 содержащееся в отходящих газах (), рассчитывают по формуле:

                                                                     (26)

где  - суммарный объем СО2 содержащих газов, м3/кг сырья;

 - массовый расход сырья, кг/ч;

 - плотность СО2, кг/м3.


Количество СО содержащееся в отходящих газах (), рассчитывают по формуле:

                                                                       (27)

где  - суммарный объем СО содержащих газов, м3/кг сырья;

 - массовый расход сырья, кг/ч;

 - плотность СО, кг/м3.


Количество водяных паров, содержащихся в отходящих газах (), рассчитывают по формуле:

                                                                   (28)

где  - суммарный объем водяных паров, м3/кг сырья;

 - массовый расход сырья, кг/ч;

 - плотность водяных паров, кг/м3.


Количество водорода, содержащееся в отходящих газах (), рассчитывают по формуле:

                                                                        (29)

где  - суммарный объем водорода, м3/кг сырья;

 - массовый расход сырья, кг/ч;

 - плотность водорода, кг/м3.


Количество углерода, выходящего из реактора с техническим углеродом (), рассчитывают по формуле:

                                                                             (30)

где  - количество образующегося технического углерода, кг/ч;

 - содержание углерода в образующемся техническом углероде, кг/кг сырья.


Количество углерода, выходящего из реактора с не сгоревшим топливом (), рассчитывают по формуле:

                                                                                (31)

где  - количество не сгоревшего топлива, кг/ч;

 - содержание углерода в топливе, кг/кг сырья.


Количество углерода, выходящего из реактора с двуокисью углерода (), рассчитывают по формуле:

                                                                         (32)

где  - количество образующейся двуокиси углерода, кг/ч;

 - содержание углерода в образующейся двуокиси углерода, кг/кг сырья.


Количество углерода, выходящего из реактора с окисью углерода (), рассчитывают по формуле:

                                                                            (33)

где  - количество образующейся окиси углерода, кг/ч;

 - содержание углерода в образующейся окиси углерода, кг/кг сырья.


Количество водорода, выходящего из реактора с техническим углеродом (), рассчитывают по формуле:

                                                                            (34)

где  - количество образующегося технического углерода, кг/ч;

 - содержание водорода в образующемся техническом углероде, кг/кг сырья.


Количество водорода, выходящего из реактора с не сгоревшим топливом (), рассчитывают по формуле:

                                                                               (35)

где  - количество не сгоревшего топлива, кг/ч;

 - содержание водорода в топливе, кг/кг сырья.


Количество водорода, выходящего из реактора с парами воды (), рассчитывают по формуле:

                                                                     (36)

где  - суммарное количество образующихся паров воды, кг/ч;

 - содержание водорода в образующихся парах воды, кг/кг сырья.


Количество кислорода, выходящего из реактора с двуокисью углерода (), рассчитывают по формуле:

                                                                         (37)

где  - количество образующейся двуокиси углерода, кг/ч;

 - содержание кислорода в образующейся двуокиси углерода, кг/кг сырья.


Количество кислорода, выходящего из реактора с окисью углерода (), рассчитывают по формуле:

                                                                           (38)

где  - количество образующейся окиси углерода, кг/ч;

 - содержание кислорода в образующейся окиси углерода, кг/кг сырья.


Количество кислорода выходящего из реактора с парами воды (), рассчитывают по формуле:

                                                                      (39)

где  - суммарное количество образующихся паров воды, кг/ч;

 - содержание кислорода в образующихся парах воды, кг/кг сырья.


Количество серы, выходящей из реактора с техническим углеродом (), рассчитывают по формуле:

                                                                             (40)

где  - количество образующегося технического углерода, кг/ч;

 - содержание серы в образующемся техническом углероде, кг/кг сырья.


Количество серы, выходящей из реактора с сероводородом (), рассчитывают по формуле:

                                                                         (41)

где  - количество серы выходящей из реактора с сероводородом, кг/ч;

 - количество серы поступающее в реактора с сырьем, кг/кг сырья.


Материальный баланс получения технического углерода марки N 550 представлен в таблице 6.

Таблица 6 - Материальный баланс реактора получения технического углерода марки N 550

Компонент

Входит в реактор


Всего, кг/ч

С, кг/ч

Н, кг/ч

О, кг/ч

S, кг/ч

1

2

3

4

5

6

Сырье

4500,00

4036,50

427,50

2,70

31,05

Топливо

673,38

505,04

68,35

1,47

-

Воздух

18576,00

-

-

4300,34

-

Влага воздуха

266,45

-

29,61

236,84

-

Итого

24015,83

4541,54

625,45

4541,36

31,05

-

Выходит из реактора


Всего, кг/ч

С, кг/ч

Н, кг/ч

О, кг/ч

S, кг/ч

Технический углерод

2610,00

2568,24

7,83

13,05

20,88

Топливо

101,01

73,43

24,33

-

-

Двуокись углерода

946,731

258,46

-

686,38

-

Окись углерода

3869,076

1644,36

-

2205,37

-

Пары воды (суммарные)

1873,586

-

207,22

1658,12

-

Водород

386,073

-

386,07

-

-

Азот

14229,22

-

-

-

10,17

Итого

24015,69

4544,49

625,45

4562,927

31,05

Дисбаланс, %

0,00

0,06

0,00

0,47

0,00

Примечание: в процессе расчета было принято допущение, что содержание влаги в воздухе равно нулю, а сырье содержало только углерод и водород.

Наличие влаги в воздухе приводит к смещению равновесия реакции. При этом содержание водорода уменьшается, а окиси и двуокиси углерода - увеличивается. Эти изменения не превышают 15 %, и это не оказывает заметного влияния на тепловой баланс, так как теплоемкости и теплоты сгорания Н2 и СО практически одинаковы.

Тепловой баланс получения технического углерода

На основе рассчитанного материального баланса рассчитывают тепловой баланс.

2.2.3 Расчет количества тепла входящего в реактор

Количество тепла, образующееся в результате сгорания сырья (), рассчитывают по формуле:

            (42)

где  - массовый расход сырья, кг/ч;

 - содержание углерода в сырье, кг/кг сырья;

 - содержание водорода в сырье, кг/кг сырья;

 - содержание кислорода в сырье, кг/кг сырья;

 - содержание серы в сырье кг/кг сырья.


Количество тепла, образующееся в результате сжигания топлива (), рассчитывают по формуле:

                                                                                  (43)

где  - массовый расход топлива, кг/ч;

 - удельная теплота сгорания топлива, кДж/кг.


Количество тепла, поступающее в реактор с сырьем (), рассчитывают по формуле:

                                                                  (44)

где  - массовый расход сырья, кг/ч;

 - удельная теплоемкость сырья, кДж/(кг·К) [2];

 - температура сырья поступающего в реактор, К.


Количество тепла, поступающее в реактор с воздухом (), рассчитывают по формуле:

                                                                            (45)

где  - массовый расход воздуха, кг/ч;

 - удельная теплоемкость воздуха, кДж/(кг·К) [11];

 - температура воздуха поступающего в реактор, К.


2.2.4 Расчет количества тепла выходящего из реактора

Количество тепла, образующееся в результате сгорания технического углерода (), рассчитывают по формуле:

                        (46)

где  - массовый расход технического углерода, кг/ч;

 - содержание углерода в техническом углероде, кг/кг сырья;

 - содержание водорода в техническом углероде, кг/кг сырья;

 - содержание серы в техническом углероде кг/кг сырья.


Количество тепла, образующееся в результате сгорания топлива (), рассчитывают по формуле:

                                                                                 (47)

где  - количество не сгоревшего топлива, кг/ч;

 - удельная теплота сгорания топлива, кДж/кг.


Количество тепла, образующееся в результате сгорания окиси углерода (), рассчитывают по формуле:

                                                                              (48)

где  - количество образующейся окиси углерода, кг/ч;

 - удельная теплота сгорания окиси углерода, кДж/кг.


Количество тепла, образующееся в результате водорода углерода (), рассчитывают по формуле:

                                                                               (49)

где  - количество образующегося водорода, кг/ч;

 - удельная теплота сгорания водорода, кДж/кг.


Количество тепла, выходящее из реактора с техническим углеродом (), рассчитывают по формуле:

                                                          (50)

где  - массовый расход технического углерода, кг/ч;

 - удельная теплоемкость технического углерода, кДж/(кг·К);

 - температура технического углерода, К.


Количество тепла, выходящее из реактора с газообразными продуктами реакции (), рассчитывают по формуле:

(51)

где  - массовый расход сырья, кг/ч;

 - расход воздуха среднего давления, м3/кг сырья;

 - суммарный объем СО2 содержащих газов, м3/кг сырья;

 - суммарный объем Н2О содержащих газов, м3/кг сырья;

 - суммарный объем СО содержащих газов, м3/кг сырья;

 - суммарный объем водород содержащих газов, м3/кг сырья;

 - объем не сгоревшего топлива, м3/кг сырья;

 - температура в зоне реакции, К.


Потери тепла в окружающую среду (), рассчитывают по формуле:

                                               (52)

где Δt - разность температур между внешней поверхностью реактора и окружающей среды;

FР - поверхность реактора, м2.

Принимаем, что зимой максимальная разность температур между внешней поверхностью реактора и окружающей среды будет достигать 200 °С , тогда:


Общее количество тепла входящее в реактор ():

                                                              (53)

где  - количество тепла, образующееся в результате сгорания топлива, МДж/ч;

 - количество тепла, образующееся в результате сгорания сырья, МДж/ч;

 - количество тепла, поступающее в реактор с сырьем, МДж/ч;

 - количество тепла, поступающее в реактор с воздухом, МДж/ч.


Общее количество тепла выходящее из реактора ():

                  (54)

где  - количество тепла, образующееся в результате сгорания технического углерода, МДж/ч;

 - количество тепла, образующееся в результате сгорания топлива, МДж/ч;

 - количество тепла, образующееся в результате сгорания окиси углерода, МДж/ч;

 - количество тепла, образующееся в результате водорода углерода, МДж/ч;

 - количество тепла, выходящее из реактора с техническим углеродом, МДж/ч;

 - количество тепла, выходящее из реактора с газообразными продуктами реакции, МДж/ч;

 - потери тепла в окружающую среду, МДж/ч.


Дисбаланс теплового баланса (Δ), рассчитывают по формуле:

                                                                  (55)

.2.5 Расчет количества воды на закалку и охлаждение продуктов реакции

В процессе реакции не все высокомолекулярные соединения, входящие в состав сырья успевают сразу и полностью разложиться. Во избежание “замасливания” углеродной поверхности этими соединениями температура по окончании формирования дисперсной фазы должна быть снижена до величины в 1173 К - максимально допустимой температуры для рекуперативных подогревателей

2.2.6 Расчет количества воды на закалку и охлаждение продуктов реакции

Максимально допустимая температура для рекуперативных подогревателей 1173 К

Количество тепла, отдаваемое продуктами реакции в зоне закалки (), рассчитывают по формуле:

            (56)

где  - массовый расход сырья, кг/ч;

 - расход воздуха среднего давления, м3/кг сырья;

 - суммарный объем СО2 содержащих газов, м3/кг сырья;

 - суммарный объем Н2О содержащих газов, м3/кг сырья;

 - суммарный объем СО содержащих газов, м3/кг сырья;

 - суммарный объем водород содержащих газов, м3/кг сырья;

 - объем не сгоревшего топлива, м3/кг сырья;

 - выход технического углерода, кг/кг сырья;

 - средняя теплоемкость технического углерода в диапазоне температур 1173-1783 К [11];

 - средняя теплоемкость атмосферного азота в диапазоне температур 1173-1783 К, кДж/м3 [11];

 - разность температур на воде и выходе из зоны предзакалки, К.


Количество тепла, отдаваемое продуктами реакции в зоне закалки, будет равно теплоте испарения воды и нагрева ее паров до конечной температуры охлаждения продуктов реакции в зоне предзакалки, тогда расход воды в зоне закалки () будет равен:

                                                         (57)

где  - количество тепла, отдаваемое продуктами реакции в зоне закалки, кДж/ч;

 - средняя теплоемкость паров воды при температуре 1173 К, кДж/м3 [12];

rВ - Теплота испарения воды при 273 К, кДж/кг,

 - конечная температура охлаждения продуктов реакции, К.


2.2.7 Определение размеров зоны реакции и горения реактора

Размер зоны горения принимаем в соответствии с действующими реакторами [1,10]: диаметр - 1,92 м, длина - 0,94 м.

Диаметр реакционного канала принимаю в соответствии с рекомендациями [1,10], равным 0,83 м.

Длину реакционного канала (lрк), рассчитывают по формуле:

                                                                             (58)

где D - диаметр реакционного канала, м;

 - время испарения капель сырья, с;

V - объем реакционных газов, м3/с.


В соответствии с действующими на ОАО “Ярославский технический углерод” реакторами для получения полуактивных марок технического углерода, общую длину реактора делаем на 1,5 метра больше, предусматривая объем в конце зоны закалки для испарения капель воды. Размер зоны закалки принимаем в соответствии с действующими реакторами: диаметр - 1,1 м, длина - 3,04 м.

К установке принимаем реактор со следующими характеристиками:

- диаметр зоны горения 1,92 м;

длина зоны горения 0,94 м;

диаметр реакционного канала 0,83м;

длина реакционного канала 6,4 м;

диаметр зоны закалки 1,1 м;

длина зоны закалки 3,04м.

На действующем потоке эксплуатируется реактор со следующими характеристиками:

Габариты 3000- 2100- 9530

Масса - 2800 кг (без массы огнеупора)

Расход сырья до 6500 кг/час

2.3 Расчет воздухоподогревателя второй ступени


Предназначен для подогрева ВСД и воздуха, идущего на сжигание природного газа в камере обогрева сушильного барабана, за счет рекуперации тепла УГС. Для расчета примем рекуператор, представляющий собой теплообменник типа "труба в трубе" имеющий дополнительную наружную рубашку. В эту рубашку направляется ВСД, в межтрубное пространство, имеющее оребрение с наружной стороны, направляется УГС, а в трубное пространство - атмосферный воздух.

2.3.1 Тепловая нагрузка аппарата Q и конечная температура охлаждаемого газа

Воздух среднего давления:

Температура начальная t1= 70 °С;

Температура конечная t1= 210 °С.

В таблице 7 представлены удельные теплоемкости компонентов.

Таблица 7 - Удельная теплоемкость компонентов.

Компоненты

Удельная теплоемкость, кДж/(м3·К)


t = 70оС

t = 210оС

Средняя

Воздух

1,301

1,312

1,306

Водяные пары

1,490

1,531

1,511

Тепловая нагрузка рассчитывается по формуле:

                                                 (59)

где - - объемный расход (часовой) воздуха, м3/ч;

 - объемный расход (часовой) водяного пара, м3/ч;

 - удельная объемная теплоемкость воздуха, кДж/(м3·К);

 - удельная объемная теплоемкость водяного пара, кДж/(м3·К);

1=(14069·1,306+331,4·1,511) · (210-70)=2643 МДж/ч=734,2 кВт

Воздух на сушильный барабан.

Т.к. воздух для сжигания в камере обогрева берется из атмосферы, то расчет ведем на самые неблагоприятные условия - зимние.

Температура начальная t1= -15 °С;

Температура конечная t1= 150 °С.

В таблице 8 представлены удельные теплоемкости компонентов.

Таблица 8 - Удельная теплоемкость компонентов.

Компоненты

Удельная теплоемкость, кДж/(м3·К)


t = -15оС

t = 150оС

Средняя

Воздух

1,293

1,307

1,300

Водяные пары

1,465

1,514

1,489


Тепловая нагрузка рассчитывается по формуле:

                                                 (60)

где - - объемный расход (часовой) воздуха, м3/ч;

 - объемный расход (часовой) водяного пара, м3/ч;

 - удельная объемная теплоемкость воздуха, кДж/(м3·К);

 - удельная объемная теплоемкость водяного пара, кДж/(м3·К);

2=(7572·1,300+178,5·1,489) · (150+15)=1668,6 МДж/ч=463,5 кВт

Тепловая нагрузка на аппарат рассчитывается по формуле::

Q=Q1+Q2                                                                                                                                                   (61)=2643+1668,6=4312,6 МДж/ч=1197,7 кВт

Углеродогазовая смесь:

Температура начальная t 2= 800 °С;

Температура конечная t’’ 2= ?.

                                                           (62)

                                                   (63)

                                                   (64)

где - V- объемный расход (часовой) УГС,м3/ч;

Q',Q"- начальное и конечное количество теплоты УГС соответственно, МДж/ч;

GТУ - расход технического углерода, кг/ч;

VОГ - объемный расход отходящего газа, м3/ч;

VВП - объемный расход водяного пара, м3/ч;

c'i,c"i- соответственно начальная и конечная удельная теплоемкость (объемная или массовая) отходящего газа, технического углерода и водяного пара.

Предварительно задаваясь t3 и определив теплоемкость, вычисляем t3. Найденное значение должно совпадать с принятым.

В таблице 9 представлены удельные теплоемкости компонентов.

Таблица 9 - Удельная теплоемкость компонентов.

Компоненты

Удельная теплоемкость, кДж/(м3·К)


t = 675 оС

t = 565 оС

Отходящие газы

1,426

1,407

Технический углерод

1,294*

1,290*

Водяные пары

1,668

1,636

* - удельная теплоемкость кДж/(кг·К)

Конечное количество теплоты УГС

Q=(19470,6·1,426+2610,0·1,294+7458,2·1,668) ·675-4312,6=

=25104 МДж/ч=6973,34 кВт.


                                                   (65)


Конечная температура УГС была принята правильно.

2.3.2 Расчет температурного режима

Подогрев ВСД.

Температурная схема движения теплоносителей приведена на рисунке 2.

Рисунок 2 - Температурная схема потоков в теплообменнике

Δtб = 495 °С, Δtм = 465 °С, тогда среднюю разность температур между холодным и горячим теплоносителями (), рассчитывают по формуле:


Средняя температура горячего газа (УГС):

tсрУГС=(675+565)/2=620 оС.

Средняя температура холодного газа (ВСД) расчитывается по формуле:

tсрВСД = tсрУГС - ∆tср                                                                 (66)

tсрВСД =620-480=140 оС.

Подогрев воздуха на сжигание в камере обогрева сушильного барабана. Температурная схема движения теплоносителей приведена на рисунке 3.

Рисунок 3 - Температурная схема потоков в теплообменнике

Δtб = 580 °С, Δtм = 525 °С, тогда среднюю разность температур между холодным и горячим теплоносителями (), рассчитывают по формуле:


2.3.3 Физические параметры рабочих сред

Воздух среднего давления

Плотность ВСД при 140 °С (ρвсд), рассчитывают по формуле:


Плотность смеси рассчитываем по формуле:


Динамическая вязкость среды рассчитываем по формуле:


Вязкость смеси рассчитываем по формуле:


Кинематическая вязкость среды рассчитываем по формуле:


Коэффициент теплопроводности среды рассчитываем по формуле:


Критерий Прандтля рассчитываем по формуле:


Углеродогазовая смесь:

Плотность УГС при 620 °С (ρугс), рассчитывают по формуле:


Динамическая вязкость среды находим по формуле:


Вязкость смеси находим по формуле:


Кинематическую вязкость среды находим согласно формуле:


Коэффициент теплопроводности среды находим по формуле :


Критерий Прандтля рассчитываем по формуле:


Воздух на сжигание в камере обогрева сушильного барабана.

Плотность ВСД при 67,5 °С (ρвсд), рассчитывают по формуле:


Плотность смеси рассчитываем по формуле:


Динамическая вязкость среды рассчитываем по формуле:


Вязкость смеси рассчитываем по формуле:


Кинематическая вязкость среды рассчитываем по формуле:


Коэффициент теплопроводности среды рассчитываем по формуле:


Критерий Прандтля рассчитываем по формуле:


2.3.4 Определение ориентировочной поверхности теплообмена и подбор подогревателя воздуха

Задаемся коэффициентом теплопередачи 20 Вт/(м2×К), тогда требуемая поверхность теплопередачи (F), рассчитывают по формуле:

Fop1=734242,73/ (20×480)=76,5 м2;

Fop2=463501,73/ (20×552)=41,98 м2.

Foбщ =76,5 + 41,98 = 118,48 м2.

Выбираем воздухоподогреватель со следующими характеристиками :

диаметр трубы D1 = 630х4 мм.

диаметр кожуха D2 = 920x4 мм.

диаметр рубашки D3 = 1200х4 мм.

высота H = 10400 мм.

количество n = 2.

суммарная поверхность теплообмена:

в системе теплоносителей “ВСД - УГС “ F1 = 110 м2;

в системе теплоносителей “воздух на барабан - УГС “ F2 = 65 м2.

Наружная поверхность кожуха имеет оребрение для интенсификации теплообмена:

высота ребра h = 65 мм;

шаг ребра t = 289 мм;

число ребер n = 36 мм.

 

2.4 Расчет теплообменного аппарата Т-1


Теплообменный аппарат предназначен для окончательного подогрева сырья перед его подачей в реактор. В качестве греющего агента используется насыщенный водяной пар с давление 1,0 МПа и температурой 179,0 °С.

Тепловую нагрузку на подогреватель (Q), рассчитывают по формуле:


Количество водяного пара для нагрева сырья (Gп), рассчитывают по формуле:


Температурная схема потоков в теплообменнике Т-009 приведена на рисунке 4.

Рисунок 4 - Температурная схема потоков в теплообменнике

Из рисунка 9 видно, что Δtб = 74 °С, Δtм = 49 °С, тогда среднюю разность температур между холодным и горячим теплоносителями (), рассчитывают по формуле:


Требуемая поверхность теплопередачи (F), рассчитывают по формуле:


Запас поверхности теплообмена составляет:

Выбираем теплообменник с плавающей головкой по ГОСТ14246-79:

Число ходов - z = 2;

Диаметр трубок - d = 20×2 мм;

Диаметр кожуха - D = 500 мм.

Длина трубок - 3 м;

Поверхность теплопередачи - 38,0 м2;

Количество - 2.

2.5 Выбор оборудования по ГОСТам, каталогам и нормалям


В результате расчетов получили аппараты со следующими характеристиками:

) реактор для получения полуактивной марки ТУ:

диаметр зоны горения 1,92 м;

длина зоны горения 0,94 м;

диаметр реакционного канала 0,83м;

длина реакционного канала 6,4 м;

диаметр зоны закалки 1,1 м;

длина зоны закалки 3,04м.

) Воздухоподогреватель второй ступени:

диаметр трубы D1 = 630х4 мм.

диаметр кожуха D2 = 920x4 мм.

диаметр рубашки D3 = 1200х4 мм.

высота H = 10400 мм.

количество n = 2.

суммарная поверхность теплообмена:

в системе теплоносителей “ВСД - УГС “ F1 = 110 м2;

в системе теплоносителей “воздух на барабан - УГС “ F2 = 65 м2.

Наружная поверхность кожуха имеет оребрение для интенсификации теплообмена:

высота ребра h = 65 мм;

шаг ребра t = 289 мм;

- число ребер n = 36 мм.

) Теплообменник для подогрева сырья насыщенным водяным паром:

Число ходов - z = 2;

Диаметр трубок - d = 20×2 мм;

Диаметр кожуха - D = 500 мм.

Длина трубок - 3 м;

Поверхность теплопередачи - 38,0 м2;

Количеств-2 шт.

На производстве эксплуатируются аппараты со следующими характеристиками:

Реактор:

Габариты 3000- 2100- 9530

Масса - 2800 кг (без массы огнеупора)

Расход сырья до 6500 кг/час

Воздухоподогреватель:

Поверхность теплообмена - 350 м2

Теплообменник:

Поверхность теплопередачи - 38,0 ×2 м2

Следовательно, аппараты с нагрузкой справляются и замене не подлежат.

3. Организация производства

 

.1 Режим работы установки


Режим работы установки характеризуется периодичностью работы, числом смен в сутки, и продолжительностью рабочей смены в часах.

Основное производство проектируемой установки работает по непрерывному режиму, в три смены, по восемь часов.

Годовой фонд времени работы оборудования (Тр) при непрерывном производстве равен календарному фонду, за вычетом времени нахождения оборудования в планово-предупредительном ремонте (Тппр) и времени технически неизбежных простоев (Ттр).

Тппр + Ттр = 12 дней в год.

Тр = 365 - 12 = 353 дня = 8472 ч.

3.2 График сменности


График сменности приводится в таблице 10.

Таблица 10 - График сменности

Смены


Дни месяца



1

2

3

4

5

6

7

8

9

10

I

Бригады

1

1

4

4

2

2

3

3

5

5

II


3

3

5

5

1

1

4

4

2

2

III


4

2

2

3

3

5

5

1

1

3

Выходной


2

5

1

1

4

4

1

5

4

1



5

4

3

2

5

3

2

2

3

3


3.3 Условия труда


Условия труда подразделяются на нормальные, вредные. Характер условий труда определяется свойствами сырья, материалов и получаемой продукции, а также воздействием их на организм человека. На потоке условия труда вредные, вследствие использования газов, и других веществ, являющихся наркотическими ядами.

3.4 Продолжительность рабочего дня


Продолжительность рабочего дня определяется продолжительностью рабочей недели, графиком сменности, условиями труда. На основании трудового законодательства в нашей стране принята продолжительность рабочей недели 40 часов, при восьми часовом рабочем дне.

4. Экономическая часть

 

.1 Расчет капитальных затрат


4.1 Исходная информация для технико-экономических расчётов

Исходная информация для технико-экономических расчётов представлена в таблице 11. В таблице содержатся данные, взятые на предприятии, где проходила производственная практика (участок «Производство технического углерода» ОАО «Ярославский технический углерод»), из нормативно-справочных материалов.

Таблица11 - Исходная информация для технико-экономических расчётов

Наименование информации

Численное значение

Источник и время получения

Мощность по продуктовому техуглероду

22112 т/год

Технологический регламент установки «Производство техуглерода» 1.07.2005

Мощность по сырью

38124 т/год



Сметная стоимость проектируемого объекта равна сумме капитальных вложений в оборудование, здания и сооружения.

Расчёт сметной стоимости проектируемого объекта производится на основе рассчитанной стоимости технологического оборудования и структуры ОПФ участка. Последняя принимается на основе усредненной структуры ОПФ сажевой промышленности.

Стоимость неучтённого технологического оборудования принимается в размере 1 % от стоимости технологического оборудования.

Таблица12 - Расчёт стоимости технологического оборудования

Технологическое оборудование

Количество

Стоимость, млн. руб.


всего

в т. ч. резервное

за единицу

всего

1

2

3

4

5

1 Реакторы 1.1 Реактор №-51

 1

 -

 1,538

 1,538

2 Ёмкостная аппаратура 2.1 Ёмкость для подготовки и подачи сырья в производство 2.2 Ёмкость для подачи щелочной присадки 2.3 Ёмкость приготовления СДБ 2.4 Мешалка-уплотнитель 2.5 Бункер готовой продукции

 2 2 2 1 2

 - - - - -

 1,813 0,020 0,038 0,191 0,239

 3,626 0,04 0,076 0,191 0,478

3 Теплообменная аппаратура 3.1 Подогреватель 3.2 Подогреватель 3.3 Подогреватель 3.4 Подогреватель 3.5 Воздухоподо-греватель ГП-350 3.6 Воздухоподо-греватель ПВ-200 3.7 Холодильник-ороситель

 1 1 1 1 1 1 1

  -  -   

 0,09 0,09 0,09 0,09 0,729 0,842 0,201

 0,09 0,09 0,09 0,09 0,729 0,842 0,201

4 Оборудование систем улавливания 4.1 Рукавный фильтр ФР-3730  4.3 Циклон газотранспорта основного улавливания  4.4 Циклон газотранспорта аспирации

  1  1 1

 - - -

 1,756 0,163 0,081

 1,756 0,163 0,081

4.5 Циклон газотранспорта доулавливания  4.6 Фильтр доулавливания ФР-650 4.7 Фильтр аспирации ФР-250

1 1 1

- - -

0,081 0,519 0,223

0,081 0,519 0,223

5 Вентиляторы 5.1 Мельничный вентилятор 5.2 Вентилятор прямого газового транспорта  5.3 Вентилятор обратного газового транспорта 5.4 Вентилятор отсоса газов из БСК-40 5.5 Вентилятор газотранспорта доулавливания 5.6 Вентилятор подачи воздуха в БСК-40 5.7 Вентилятор газотранспорта аспирации 5.8 Вентилятор подачи воздуха в фильтр аспирации

 1 1 1 1 1 1 1 1

 - - - - - - - -

 0,304 0,021 0,021 0,021 0,021 0,021 0,021 0,021

 0,304 0,021 0,021 0,021 0,021 0,021 0,021 0,021

6 Насосы 6.1 4НК-5х1 6.2 4НК-5х1 6.3 4НК-5х1 6.4 4НК-5х1 6.5 НД-16/63 6.6 НД 160/25

 2 2 2 2 2 2

 1 1 1 1 1 1

 0,005 0,005 0,005 0,005 0,014 0,014

 0,01 0,01 0,01 0,01 0,028 0,028

7 Шлюзовые питатели 7.1 Шлюзовой питатель 7.2 Шлюзовой питатель 7.3 Шлюзовой питатель 7.4 Шлюзовой питатель 7.5 Шлюзовой питатель

 1 1 1 1 1

 - - - - -

 0,029 0,029 0,029 0,029 0,029

 0,029 0,029 0,029 0,029 0,029

8 Прочее оборудование 8.2 Смеситель-гранулятор СГГ-600 8.3 Сушильный барабан БСК-40 8.4 Элеватор 8.5 Влагоиспаритель сырья с пеноотделителем 8.6 Барабан-охладитель

 1 1 1 1 1

 - - - - -

 0,429 2,478 0,136 0,063 0,491

 0,428 2,478 0,136 0,063 0,491

Итого:

54

6

-

15,192

Неучтенное технологическое оборудование

-

-

-

1,519

Всего:

-

-

-

16,711

Таблица 13 - Расчёт сметной стоимости проектируемого объекта

Элементы ОПФ

Струк-тура ОПФ, %

Стоимость, млн. руб.

Затраты на монтаж

Внеобъёмные затраты

Сметная стоимость, млн. руб.

Амортизационные отчисления




% от Стои-мости элемента

млн. руб.

% от стоимости зданий и сооружений

млн. руб.


% от стоимости элемента

млн. руб.

1

2

3

4

5

6

7

8

9

10

1 Здания и сооружения

30,48

11,230



30

3,369

14,599

2,0

0,29

2 Техноло-гическое оборудование

45,36

16,711

15,0

2,507

8,3

1,595

3 Техно-лочические трубопроводы

8,97

3,304

19,8

0,654



3,958

12,0

0,475

4 КИП и автоматика

10,59

3,902

68,0

2,653



6,555

12,0

0,787

5 Силовые машины и оборудование

2,39

0,880

30,0

0,264



1,114

10,0

0,114

6 Спецработы

0,83

0,305





0,305

8,3

0,025

7 Инструмент и хоз. принад-лежности

0,74

0,271





0,271

23,0

0,062

8 Транспортные средства

0,64

0,237





0,237

15,0

0,036

Итого

100,00

36,84


6,078


3,369

46,257


3,384


На основании таблицы 13 составляется сводная смета капитальных затрат в проектируемый объект, определяется укрупнённая структура ОПФ и годовая сумма амортизационных отчислений (см. таблица 14).

Таблица14 - Сводная смета капитальных вложений в проектируемый объект

Элементы ОПФ

Сметная стоимость ОПФ

Годовая сумма амортизационных отчислений, млн. руб.


млн. руб.

Процент от сметной стоимости


Здания и сооружения

14,599

31,6

0,29

Оборудование и транспортные средства

31,658

68,4

3,094

Итого

46,257

100

3,384

 

4.2 Калькуляция затрат на себестоимость продукции


Для определения себестоимости необходимо рассчитать потребность в материальных ресурсах, расходы на оплату труда и социальные нужды, накладные расходы.

4.3 Определение потребности в сырье, материалах и энергоресурсах


Для определения потребности в сырье и материалах составляется общий материальный баланс процесса на основе материальных балансов отдельных его стадий. Общий материальный баланс представлен в таблице 15.

Таблица 15 - Общий материальный баланс процесса

Поступает

Выходит

Потоки поступающие на установку

Количество, т/сутки

Потоки выходящие с установки

Количество, т/сутки

Сырьё

108

Технический углерод

62,64

Природный газ

16,152

Отходящий газ

468,768

Воздух

445,824

Пары воды

44,952

Влага воздуха

6,395

-

-

Сумма

576,371

Сумма

576,371


На основе общего материального баланса рассчитываются нормы расхода сырья и материалов, и определяется годовая потребность в этих ресурсах. Потребность в сырье представлена в таблице 16.

Таблица 16 - Потребность в материалах

Сырьё, материалы, вспомогательные материалы

Теоретический расход, тонн на 1 тонну тех. угл. (100 %)

Потери, тонн

Норма расхода, тонн продукции

Годовая потребность, тонн

1

2

3

4

5

Сырьё н/с

1,707

0,017

1,724

38124

Природный газ

0,256

0,002

0,258

5704,9

ВСД

7,046

0,071

7,117

157375,9

ВВД

0,430

0,004

0,434

9596,6

ХОВ

1,403

0,014

1,417

31332,6

Вода речная

0,256

0,003

0,259

5726,9

Лигносульфонаты

0,007921

0,079

0,008

176,9


Теоретический расход определяется на основе производственных данных. Размер потерь принимается: 1 % для жидких и 2 % для сыпучих материалов.

Расчёт расхода энергосредств ведётся для каждого вида энергоресурсов. Годовая потребность в электроэнергии на технологические нужды приведена в таблице 16. Годовая потребность в сжатом воздухе ВД и СД на технологические нужды приведена в таблице 17. Годовая потребность в химочищенной воде на технологические нужды приведена в таблице 18. Годовая потребность в газовом топливе на технологические нужды приведена в таблице 20. Значения чисел в графе «Итого» таблиц 17-20 не будут совпадать со значениями чисел в графе «Потребность» таблицы 21, так как в таблицах 17-20 приводится не всё технологическое оборудование. Отсутствует таблица по годовой потребности в водяном паре и речной воде.

Таблица 17 - Годовая потребность в электроэнергии

Оборудование

Количество

Часовой расход, кВт/ч

Годовой фонд времени работы оборудования, ч

Годовой расход энергоресурса, кВт/год



на единицу

всего



1

2

3

4

5

6

4НК-5х1

4

22,0

88,0

8472

745536

НД-16/63

1

0,27

0,27

8472

2287,4

НД 160/25

1

0,27

0,27

8472

2287,4

ВМ

1

125,0

125,0

8472

1059000

ЦВ

4

55,0

220,0

8472

1863840

ЦВ

2

45

90,0

8472

762480

5,8

1

45

45

8472

381240

Мус-40

1

2,2

2,2

8472

186384

ШЗ-2,5

30

0,8

24

8472

203328

СГГ-600

1

45

45,0

8472

381240

БСК-40

1

40

40,0

8472

338880

Фобос

1

30

30

8472

254160

ШлП

5

2,2

11

8472

93192

Элеватор

1

3

3

8472

25416

Итого

-

-

-

-

6299270,8

Таблица 18 - Годовая потребность в сжатом воздухе ВД и СД

Оборудование

Количест-во

Часовой расход, м3/ч

Годовой фонд времени работы оборудования, ч

Годовой расход энергоресурса, м3/год



на единицу

всего



Реактор-№ 51

1

18576

18576

8472

157375872

БСК-40

1

1122

1122

8472

9508126

Итого

-

-

-

-

226854744


Таблица 19 - Годовая потребность в химически очищенной воде

Оборудование

Количество

Часовой расход, м3/ч

Годовой фонд времени работы оборудования, ч

Годовой расход энергоресурса, м3/год



на единицу

всего



Реактор-№ 51

1

4,123

4,123

8472

34930

Холодильник-ороситель

1

3,51

3,51

8472

29736,7

СГГ-600

1

3,37

3,37

8472

28550,6

Итого

-

-

-

-

93217,3


Таблица 20 - Годовая потребность в газовом топливе

Оборудование

Количество

Часовой расход, м3/ч

Годовой фонд времени работы оборудования, ч

Годовой расход энергоресурса, м3/год



на единицу

всего



Реактор-№ 51

1

900

900

8472

7624800

БСК-40

2

323

323

8472

2736456

Итого

-

-

-

-

10361256


Составляется сводная таблица потребности в энергоресурсах (см. таблицу 21).

Таблица 21 - Сводная потребность в энергоресурсах

Энергоресурсы

Единицы измерения

Потребность



годовая

На 1 тонну продукта

Электрическая энергия

кВт/ч

6299270,8

285

ВСД

м3

157375872

ВВД

м3

9508126

430

Химически очищенная вода

м3

93217,3

4,2

Газовое топливо

м3

10361256

468

Потребление водяного пара

Гкал

10393

0,47

Вода речная

м3

19901

0,9

 

4.4 Фонд оплаты труда промышленно-производственного персонала


Фонд оплаты труда (ФОТ) зависит от численности промышленно-производственного персонала (ППП) и от принятых тарифных условий оплаты труда, стимулирующих и компенсирующих надбавок.

Определение состава и численности рабочих.

Численность рабочих зависит от количества рабочих в смену (принимается на основе производственных данных) и режима работы установки. Основное производство и основные рабочие работают по непрерывному режиму. Чередование времени работы и времени отдыха основных рабочих регламентируется графиком сменности.

продолжительность рабочего дня: 8 часов;

продолжительность рабочей смены: 7,7 часов;

продолжительность рабочей «недели»: 36 часов;

норма рабочего времени: 36 ∙ 50 = 1800 часов в год;

количество бригад: 5.

На основе графика сменности определяется:

количество выходных дней в году: 146 дней (4 ∙ (365 / 10)) = 146;

фактически отрабатываемое количество часов в году: (6 (365 / 10)) 7,7 = = 1686,3 часов;

количество дней недоработки по графику за год по сравнению с нормой: (1800 - 1686,3) / 7,7 = 15 дней.

Вспомогательные рабочие, обслуживающие основное производство, работают в одну смену по прерывному графику на основе пятидневной рабочей недели. При этом продолжительность смены составляет 8 часов (при сорокачасовой рабочей неделе).

На основании выбранного графика сменности и принятого режима работы составляется баланс рабочего времени одного рабочего в год. Баланс рабочего времени одного рабочего в год приводится в таблице 21.

Таблица 22 - Баланс рабочего времени одного рабочего в год

Показатели

Режим работы


Непрерывный раб. день 8 часов раб. смена 7,7 ч.

Периодический раб. день 8 часов раб. смена 8 часов

1 Календарный фонд времени, дни

365

365

2 Количество нерабочих дней, в том числе: - выходные дни - работа за недороботку по графику - выходные за переработку по графику

131 146 15 -

114 114 - -

3 Номинальный фонд времени, дни

234

251

4 Планируемые целодневные невыходы на работу в том числе - время болезни - декретный отпуск - учебный отпуск - основной отпуск

34 4 - 2 28

34 4 - 2 28

5 Полезный фонд времени, дни

200

217

6 Полезный фонд времени, часы умножить на продолжи-тельность рабочей смены)

1540

1736

7 Коэффициент списочного состава (Ксп)

1,17

1,157


Состав и численность основных рабочих определяется для участка, которая является объектом проектирования. Состав и численность основных рабочих приводится в таблице 23.

Таблица 23 - Состав и численность основных рабочих

Профессия

Тариф. разряд

Зона об-служи-вания

Коли-чество человек в смену

Явочное число (гр. 4 × × кол. смен)

Штатное число (гр. 4 × × кол. бригад)

Коэф-фициент списоч-ного со-става

Списоч-ное число (гр. 6 × × гр. 7)

Аппаратчик получ. ТУ

5

5 т. п.

1

3

5

1,17

5,85

Аппаратчик получ. ТУ (подмена)

5

5 т. п.

-

-

4

1,157

4,628

Аппаратчик подготовки и отпуска полуфабрикатов

4

Участ. слива

2

6

10

1,17

11,7

Итого

-

-

3

-

19

-

22,178


Состав и численность вспомогательных рабочих приводится в таблице 24.

Таблица 24 - Состав и численность вспомогательных рабочих

Профессия

Тариф. разряд

Зона об-служи-вания

Коли-чество человек в смену

Явочное число

Штатное число

Коэфф. списоч-ного со-става

Списо-чное число

а) Сменные рабочие

1

2

3

4

5

6

7

8

Аппаратчик уплотнения (звеньевой)

4

5-8 потоки

1

3

5

1,17

5,85

Аппаратчик уплотнения

4

5-8 потоки

4

12

20

1,17

23,4

Аппаратчик приготовления пасты

4

Учас-ток паст

2

6

10

1,17

11,7

б) Дневные рабочие

Аппаратчик получ. т. у. (уборщик)

4

5-8 потоки

4

4

4

1,157

4,628

Аппаратчик уплотнения

4

5-8 потоки

4

4

4

1,157

4,628

Аппаратчик приготовле-ния пасты (бригадир)

5

5-8 потоки

1

1

1

1,157

1,257

Аппаратчик приготовле-ния пасты

5

Учас-ток паст

3

3

3

1,157

3,471

Электрогазо-сварщик

5

5-8 потоки

1

1

1

1,157

1,257

Слесарь-ремонтник

5

5-8 потоки

2

2

2

1,157

2,314

Уборщик произв. пом.

окл.

Адм. здания

4

4

4

1,157

4,628

Уборщик произв. пом. (бытовки)

окл.

Адм. здания

3

3

3

1,157

3,471

Итого по цеху

-

-

-

-

-

-

67

Итого по потоку

17


Определение состава и численности руководителей, специалистов и служащих. Состав и численность этих категорий ППП определяется для всего участка на основе производственных данных. Состав и численность руководителей, специалистов и служащих приводится в таблице 24.

Таблица 25 - Состав и численность руководителей, специалистов и служащих

Категории работников и должности

Численность, чел.

По цеху

Руководители

Начальник цеха

1

Зам. начальника цеха

1

Специалисты

Экономист

1

Итого по цеху

3

По участку

Руководители

Начальник участка

2

Начальник участка подготовки сырья

1

Начальник участка упаковки

1

Старший инженер-технолог

4

Инженер-технолог

10

Итого по участку

5


Расчёт годового фонда оплаты труда (ФОТ) рабочих.

Расчёт годового ФОТ рабочих приводится в таблице 26.

Для аппаратчика уплотнения (звеньевого), аппаратчика уплотнения премия составляет 80 %, для аппаратчика приготовления пасты и аппаратчика получения техуглерода премия составляет 35 %, для аппаратчика уплотнения (дневного) премия составляет 40 %, для электрогазосварщика, слесарь-ремонтника премия составляет 50 %. Тарифная ставка берётся из производственных данных. За вредные условия работы тариф за нормальные условия работы надо умножить на коэффициент который равен 1,2. Процент дополнительной платы труда за основной отпуск составляет для сменных рабочих 14 %, для дневных 11 %. Процент дополнительной платы труда за учебный отпуск составляет для сменных рабочих 1 %, для дневных 0,9 %. Проценты дополнительной платы рассчитываются как отношение продолжительность отпуска к полезному фонду времени. Отчисления на социальные нужды составляют 26 % (от графы «всего»).

Таблица 26 - Годовой фонд оплаты труда рабочих

Профессия рабочих

Условия работы

Форма оплаты

Тарифный разряд

Час. та-рифн. ставка, руб.

Спи-сочное число рабочих

Полез-ный фонд раб. вр., ч

Основная зарплата, руб.








Тарифный фонд

Премия

Доплата за работу в ночное время

1

2

3

4

5

6

7

8

9

10

Вспомогательные рабочие по цеху: а) сменные рабочие

-

-

-

-

-

-

-

-

-

Аппаратчик упл.(звеньевой)

Вред.

Сд.

4

63

5,85

1540

567567

454053

70151

Аппаратчик уплотнения

Вред.

Сд.

4

63

23,4

1540

2270268

1816214

280605

Аппаратчик пригот. пасты

Вред.

Повр.

5

50

11,7

1540

900900

315315

111351

б) дневные рабочие

-

-

-

-

-

-

-

-

-

Аппаратчик уплотнения

Вред.

Сд.

4

63

4,628

1736

506155

404924

-

Аппаратчик пригот. пасты

Вред.

Повр.

5

50

3,471

1736

301283

150641

-

Электрогазо-сварщик

Вред.

Повр.

5

59

1,257

128747

64373

-

Слесарь-ремонтник

Вред.

Повр.

5

57

2,314

1736

228975

114487

-

Итого по цеху

-

-

-

-

-

-

-

-

-

По установке: Основные рабочие. а) сменные рабочие

-

-

-

-

-

-

-

-

-

Аппаратчик получ. т. у.

Вред.

Повр.

5

53

5,85

1540

477477

167117

59016

Аппаратчик подготовки и отпуска полуфабрикатов

Вред.

Повр.

4

50

11,7

1540

900900

270270

108108

Аппаратчик  (подмена)

Вред.

Повр.

5

53

4,628

1736

425813

234197

52630

Итого (осн. р.):

-

-

-

-

-

-

-

-

-

Итого по потоку.:

-

-

-

-

-

-

-

-

-

Вспом. рабочие по цеху: а) сменные рабочие

-

-

-

-

-

-

-

-

-

Аппаратчик упл.(звеньевой)

34054

12486

56757

1195068

167309

11951

179260

1374328

0,357

Аппаратчик уплотнения

136216

49946

227027

4780276

669239

47803

717042

5497318

1,429

Аппаратчик пригот. пасты

55676

19819

90090

1493151

209041

14932

223973

1717124

0,446

б) дневные рабочие

-

-

-

-

-

-

-

-

-

Аппаратчик уплотнения

-

-

50616

961695

105786

8655

114441

1076136

0,279

Аппаратчик пригот. пасты

-

-

30128

482052

53026

4338

57364

539416

0,140

Электрогазо-сварщик

-

-

12875

205995

22659

1854

24513

230508

0,060

Слесарь-ремонтник

-

-

22898

366360

40299

3297

43596

409956

0,107

Итого по цеху

-

-

-

-

-

-

-

-

2,818

Итого по уст.:

-

-

-

-

-

-

-

-

-

По установке: Основные рабочие. а) сменные рабочие

-

-

-

-

-

-

-

-

-

Аппаратчик получ. т. у.

29508

10504

47748

791370

110792

7914

118706

791370

0,206

Аппаратчик подготовки и отпуска полуфабрикатов

54054

19820

90091

1443243

173189

14432

187621

1630864

0,424

Аппаратчик  (подмена)

26315

9368

42581

790904

110727

7909

118636

909540

0,236

Итого (осн. р.):

-

-

-

-

-

-

-

-

0,648

Итого по потоку.:

-

-

-

-

-

-

-

-

2,057


Расчёт годового ФОТ руководителей, специалистов, служащих и вспомогательных рабочих на окладе.

Расчёт годового ФОТ данных категорий ППП приводится в таблице 27

Таблица 27 - Годовой ФОТ руководителей, специалистов, служащих и вспомогательных рабочих

Должность

Условия работы

Численность

Месячный должн. оклад, руб.

Премия, руб.

Итого

Годовой ФОТ, руб.

Отчис-ления на соц. нужды, руб.

Всего с отчис-лениями, руб.

1

2

3

4

5

6

7

8

9

Руководители:

Начальник цеха

Норм.

1

28600

8580

37180

446160

116002

562162

Зам. Начальника цеха

Норм.

1

17250

5175

22425

269100

69966

339066

Специалисты:

-

-

-

-

-

-

-

-

Старший инженер-технолог

Вред.

4

12760

3828

66352

796224

207018

1003242

Инженер-технолог

Вред.

10

10500

3150

136500

1638000

425880

2063880

Экономист

Норм.

1

8635

2590,5

11225,5

134706

35024

169730

Вспомогатель-ные рабочие:

-

-

-

-

-

-

-

-

Аппаратчик  (уборщик)

Вред.

8

5630

3378

72064

864768

224840

1089608

Аппаратчик (бригадир)

Вред.

1

3907,2

10419,2

125030,4

32508

157538

Уборщик пр.пом.

Вред.

4

5200

2080

29120

349440

90854,4

440294,4

Уборщик пр.пом (бытовки)

Норм.

3

5200

2080

21840

262080

68140,8

330220,8

Итого по цеху

-

-

-

-

-

4885508

1270232

6155740

В том числе по потоку:

-

-

-

-

-

-

-

1538935

Руководители:

-

-

-

-

-

-

-

-

Начальник участка слива

Вред.

1

13715

4114,5

17829,5

213954

55628

269582

Начальник участка упаковки

Вред.

1

13715

4114,5

17829,5

213954

55628

269582

Начальник участка

Вред.

1

13715

4114,5

17829,5

213954

55628

269582

Итого

-

-

-

-

-

641862

166884

808746

Итого по потоку

-

-

-

-

-

-

-

1741121,5


Расчёт премии в таблице 27 производится исходя из того, что её процент составляет 25 % (для всех), а у ЕСН ставка 26 %.

Смета расходов на содержание и эксплуатацию оборудования (РСЭО) приводится в таблице 28

Таблица 28 - Смета расходов на содержание и эксплуатацию оборудования

Статьи расходов

Значение

Сумма, млн. руб.

Содержание оборудования и транспортных средств

5 % от сметной стоимости

1,583

Капитальный и текущий ремонт оборудования и транспортных средств

13,5 % от сметной стоимости

4,273

Амортизация оборудования и транспортных средств


3,094

Итого

-

8,95

Прочие затраты

12,5 % от суммы затрат по предыдущим статьям

1,119

Итого

-

10,069


Смета расходов на участке приводится в таблице 29

Таблица 29 - Смета цеховых расходов на установке

Статьи расходов

Значения

Сумма, млн. руб.

1

2

3

Заработная плата руководителей, специалистов, служащих и вспомогательных рабочих на окладе с отчислениями

Таблица 18

1,741

Содержание зданий и сооружений

3 % от сметной стоимости

0,44

Капитальный и текущий ремонт зданий и сооружений

5,5 % от сметной стоимости

0,803

Амортизация зданий и сооружений

Таблица 4

0,29

Расходы по охране труда

12,5 % от зарплаты всего ППП

1,169

Итого

-

4,443

Прочие расходы

20 % от суммы затрат по предыдущим статьям

0,889

Всего

-

5,332

 

4.5 Расчет стоимость продукции


Для расчёта себестоимости продукции (на участке) составляется проектная калькуляция таблица 30 в которой определяются затраты по каждой статье на годовой выпуск продукции. Для нефтеперерабатывающих предприятий затраты определяются только на годовой выпуск. Объектом проектирования является продукция не реализуемая потребителю.

Таблица 30 - Калькуляция себестоимости техуглерода (или эксплуатационные затраты на производство продукции на проектируемых стадиях)

№ п/п

Статьи расходов

Единицы измерения

Цена, руб.

Затраты на годовой выпуск продукции





Количество

Сумма, руб.

1

2

3

4

5

6

1

Сырьё и материалы:

-

-

-

252168050

Сырьё н/с

тонн

6500

38124

247806000

Лигносульфонаты

тонн

4050

176,9

716445

Расходы по подготовке, очистке и перекачке сырья




2407333

Аренда цистерн




1238272

2

Топливо и энергия на технологические нужды

-

-

-

43687555

Электрическая энергия

кВт/ч

2,300

6299270,8

14488323

ВСД

м3

0,054

157375872

8498297

ВВД

м3

0,253

9508126

2405556

Химически очищенная вода

м3

11,180

93217,3

1042169

Газовое топливо

м3

1,312

10361256

13593968

Потребление водяного пара

Гкал

350

10393

3637550

Вода речная

м3

1,090

19901

21692

3

Основная и дополнительная зарплата с отчислениями производственных (основных и вспомогательных) рабочих

-

-

-

7614000

4

Возвратные отходы (вычитаются)





Отходящий газ

м3

0,108

184673334

19944720

5

Расходы на содержание и эксплуатацию оборудования

-

-

-

10069000

6

Цеховые расходы

-

-

-

5332000

Итого себестоимость по установке

-

-

-

298925885

Рентабельность продукции

-

-

-

12 %

Прибыль

-

-

-

35871106

Оптовая цена

-

-

-

334796991


4.6 Технико-экономические показатели проектируемого производства


Для обобщающей технико-экономической характеристики проектируемого объекта и выводов по проекту необходимо составить таблицу технико-экономических показателей проектируемого производство.

При составлении сводной таблицы часть показателей переносится из предыдущих разделов проекта, а другие рассчитываются непосредственно при составлении таблицы 31. Основные технико-экономические показатели проектируемого производства приводятся в таблице 31.

Таблица 31 - Основные технико-экономические показатели проектируемого производства

Наименование показателей

Значение, руб.

1 Годовой выпуск продукции: а) в натуральном выражении, тонн б) по полной себестоимости, руб. в) в оптовых ценах без НДС, руб.

 38124 298 925 885 334 796 991

2 Капитальные вложения в основные производственные фонды, руб.

46 257 000

4 Годовая прибыль от реализации продукции, руб.

35 871 106

6 Эксплуатационные затраты на производство, руб.

10069000

7 Рентабельность продукции, %

12

8 Оптовая цена 1 тонны продукта (с НДС), руб.

17866

9 Численность ППП (на установке), чел.

44

фондоемкость

1213,33

фондоотдача

0,00082


Пример расчета:

Фондоотдача ФО = ПМ / КЗ=38124/46 257 000= 0,00082 т/тыс. руб

Фондоемкость ФЕ= КЗ/ПМ=46 257 000/38124= 1213,33руб/т

Произв.труда ПТ= ПМ/Ч.раб.= 38124/44= 866,45 т/чел

5. Мероприятия по технике безопасности, пожарной безопасности и охраны окружающей среды

5.1 Техника безопасности, охрана труда и противопожарная профилактика


Ведение технологического процесса производства технического углерода и режим эксплуатации технологического оборудования должны соответствовать требованиям, установленным правилами по технике безопасности производства техуглерода, настоящим регламентом и инструкциями, утвержденными в установленном порядке.

К производству технического углерода предъявляются следующие основные требования по технике безопасности и санитарии:

соблюдение инструкций по обслуживанию, пуску и остановке аппаратов, а также инструкций по технике безопасности производства ремонтных работ;

соблюдение графика планово-предупредительного ремонта оборудования икоммуникаций;

обеспечение герметичности технологического оборудования;

постоянный контроль температуры углеродогазовой смеси, поступающей в фильтры для улавливания технического углерода;

контроль за содержанием кислорода в отходящих газах фильтра улавливания ФР-5000;

бесперебойная работа вентиляционных установок;

периодический контроль за состоянием воздушной среды на содержание СО в промышленных помещениях, на запыленность в отделении обработки и упаковки технического углерода;

соблюдение всех противопожарных инструкций.

Соблюдение установленных правил техники безопасности обеспечит безопасную работу в производстве технического углерода.

К самостоятельной работе на предприятии допускаются лица не моложе 18 лет, прошедшие медицинское обследование, не имеющие медицинских противопоказаний и получившие вводный инструктаж по технике безопасности, пожарной безопасности, инструктаж у начальника цеха, первичный инструктаж на рабочем месте, обучение безопасным методам работы и сдавшие экзамен комиссии на допуск к самостоятельной работе.

Основные правила безопасной работы

строго соблюдать нормы технологического режима в соответствии с настоящим регламентом;

категорически запрещается вести технологический режим с повышением содержания кислорода в углеродогазовой смеси;

все трубопроводы, подающие продукты с высокой температурой должны быть изолированы (свыше 45 оС)

запрещается нагрузка трубопроводов всякого рода тяжестями, использование их в качестве опорных конструкций;

категорически запрещается работать на неисправном оборудовании, ремонтировать его на ходу;

все вращающиеся узлы и механизмы должны быть оборудованы ограждениями;

при проверке состояния смазки и работы оборудования при необходимости дополнительного освещения пользоваться переносной лампой напряжением не более 12 в, имеющей металлическую сетку и шнур с вилкой, или аккумуляторной лампой во взрывозащищенном исполнении;

не допускать скопления технического углерода на пускателях, электрошкафах, электродвигателях, своевременно производить их уборку;

следить за исправностью заземления электродвигателей и электропусковой аппаратуры;

исправная работа приточно-вытяжной и аварийной вентиляции;

при замене сырьевых и водяных форсунок в реакторе аппаратчик должен находиться сбоку от отверстия и работать в защитных очках и рукавицах;

перед зажиганием горелок на реакторе необходимо проверить давление газа и воздуха на линиях, продуть газовые линии, реактор продуть воздухом в атмосферу в течение 15 минут;

при зажигании горелки в реактор должно поступать количество воздуха, обеспечивающее полное сгорание газа и исключающее отрыв пламени;

форсунки на холодильниках должны иметь качественный распыл;

для нормального ведения процесса сушки осуществлять контроль за полным сгоранием природного газа в сушильном барабане.

 

5.2 Возможные неполадки в работе установки


Возможные неполадки в работе установки представлены в таблице 32.

Таблица 32 - Возможные неполадки в работе установки

№ п/п

Вид возможных неполадок

Причина возникновения

Действия персонала по устранению неполадок

Реакторное отделение

1.   

Понижение расхода сырья при полностью открытом клапане

Забит фильтр тонкой очистки сырья Забита сырьевая форсунка Неисправность регулирующего клапана 4. Неисправность приборов КИП и А

1.Перейти на резервный фильтр тонкой очистки Заменить сырьевую форсунку. Проверить работу регулирующего клапана, при необходимости снять и прочистить. Проверить приборы КИП и А.

2.

Понижение расхода природного газа

1.Забиты газовые горелки 2. Понижение давления природного газа 3. Неисправен или забит регулирующий клапан

1.Снять и почистить горелку 2. Проверить давление по месту 3. Проверить работу регулирующего клапана, при необходимости снять и почистить клапан

3.

Понижение давления природного газа перед горелкой

1.Обгорание горелки 2.Неисправность регулирующего клапана 3. Неисправен манометр

1.Заменить горелку 2. Проверить работу регулирующего клапана, при необходимости снять и почистить клапан 3. Заменить манометр

4.

Понижение температуры в зоне горения при постоянном соотношении “газ-воздух”

1. Загрязнено защитное стекло пирометра 2. Неисправны приборы КИП и А

1.Почистить защитное стекло пирометра 2. проверить расходы природного газа и ВСД

Неустойчивые показания температуры в зоне предзакалки, закалки, после холодильника-оросителя

Сгорела водяная форсунка 2. Неисправность системы автоматического регулирования 3. Неисправность регулирующего клапана

1. Заменить форсунку  2. Проверить герметичность импульсных линий, устранить утечки, проверить настройки регулятора, при необходимости произвести их корректировку 3. Проверить работу регулирующего клапана, при необходимости снять и почистить клапан

6.

Повышение температуры в зоне закалки, зоне предзакалки

Забита водяная форсунка 2. Забита запорная или регулирующая арматура 3. Понижение давления ХОВ

1. Заменить водяную форсунку Прочисть запорную арматуру, при необходимости снять и прочистить регулирующий клапан 3. Проверить давление по месту

Отделение улавливания

7.

Повышение температуры на входе в фильтр Фр-5000

Недостаточный расход воды в холодильник-ороситель Забились водяные форсунки Забита запорная и регулирующая аппаратура

1. Увеличить количество работающих форсунок на холодильник-ороситель 2. Проверить водяные форсунки, при необходимости заменить. 3. Подать воду по байпасу, проверить коренной вентиль, регулирующий клапан.

8.

Повышение давления на входе в фильтр ФР-5000

1. Нарушен цикл обдувки рукавов Утечка сжатого воздуха на пневмоцилиндры Разгрузочный шибер не вращается  4. Недостаточное открытие шиберов газового транспорта 5. Неисправность приборов КИП и А

1. Проверить систему автоматического переключения шиберов, при наличии неисправности устранить; проверить цикл фильтрации и продувки, при необходимости отрегулировать. 2. Устранить утечку сжатого воздуха 3. Проверить срабатывание пневмоцилиндра и вращение шибера Отрегулировать положение шиберов перед вентиляторами газового транспорта и мельничным вентилятором 5. Проверить приборы КИП и А

9.

Повышение давления на выходе из фильтра ФР-5000

1.Заклинило пневмоцилиндр ПСП или дроссельную заслонку мельничного вентилятора. 2.Не работает I/P преобразователь воздуха управления ПСП на заслонке мельничного вентилятора. 3. Неисправность приборов КИП и А

1. Открыть шибер после фильтра ФР-5000 и перейти на ручное управление. 2. Проверить преобразователь и утечку воздуха. Открыть шибер после фильтра ФР-5000 и остановить мельничный вентилятор 3. Проверить приборы КИП и А

10.

Повышение температуры на выходе из фильтра ФР-5000

В системе трубопроводов отделения улавливания происходит подсос кислорода

Найти и устранить, переведя реактор на режим полного горения

Отделение обработки

11.

Неудовлетвори-тельное качество гранул

Насос-дозатор не подает связующую добавку 2. Износились пальцы ротора смесителя- гранулятора

1. Проверить работу насоса-дозатора, обеспечить его нормальную работу 2. Произвести замену пальцев ротора смесителя- гранулятора



3. Высокая амплитуда токовой нагрузки Вытянулись ремни

3. Добиться требуемого качества регулирования токовой нагрузки (вывести клапан ХОВ в рабочую зону регулирования - 35÷45% и подобрать настройки контура регулирования, отрегулировать тягонапорный режим в МУС-40, отрегулировать обогрев грануляционного оборудования 140-1600 С). 4. Подтянуть ремни

12.

Прекратилась подача технического углерода в смеситель-гранулятор

1. Забит или заклинен шлюзовой питатель Завис техуглерод в бункере-уплотнителе Вышел из строя электродвигатель Сработала тепловая защита электродвигателя

1. Прекратить подачу воды в смеситель-гранулятор. Устранить неисправность 2. Освободить бункер-уплотнитель от техуглерода. Проверить работу ворошителя Заменить электродвигатель Выяснить причину и устранить

13.

Металлические удары в бункере-уплотнителе, повышенная нагрузка на мотор-редуктор

1. Сломаны лопасти ворошителя 2. Посторонние предметы в бункере-уплотнителе

1. Остановить мотор-редуктор 2. Освободить бункер-уплотнитель от техуглерода

14.

Не поступает технический углерод в сушильный барабан

Прекратилась подача техуглерода из смесителя-гранулятора. 2. Запрессован наклонный короб после смесителя-гранулятора влажным техническим углеродом

1. Снизить расход газа на сушильный барабан, остановить гранулятор, установить причину отсутствия технического углерода и устранить, пустить гранулятор в работу 2. прочистить наклонный короб от влажного технического углерода, проверить и отрегулировать обогрев гранулятора и течки

15.

Температура техуглерода на выходе из БСК-40 постоянна и не реагирует на изменение расхода газа и воды на грануляцию

Термопара не попадает в слой техуглерода 2. Неисправность в схеме измерения температуры техуглерода

1. проверить работу элеватора, шлюзового питателя после БСК-40 и при необходимости прочистить шлюзовой питатель 2. Устранить неисправность в схеме измерения температуры

16.

Отклонение температуры техуглерода на выходе из БСК-40 от установленных норм

Нарушен температурный режим сушки, неисправны приборы КИП и А

проверить настройку схемы КИП и А и при необходимости устранить неисправность


Перечень средств КИП и А при отказе которых необходима остановка отдельных видов оборудования (снятие технологического потока с режима).

По реакторному отделению:

контроль температуры в зоне закалки (основной и дублирующий одновременно);

контроль расхода природного газа;

контроль расхода ВСД.

По отделению улавливания:

контроль температуры на входе в фильтр улавливания (основной и дублирующий одновременно);

система управления регенерацией секций фильтра;

контроль давления на входе в фильтр улавливания.

По отделению обработки:

контроль давления газов на входе в фильтр доулавливания;

контроль температуры газов на входе в фильтр доулавливания (основной и дублирующей одновременно);

система управления регенерацией секций фильтра;

контроль температуры технического углерода на выходе из сушильного барабана.

5.3 Аварийные случаи на установке


Характеристика технологического процесса производства технического углерода

Процесс получения, улавливания и обработки технического углерода является закрытым, непрерывным и поточным.

В целом производство является пожароопасным, на отдельных стадиях взрывоопасным. Имеется возможность загрязнения воздушной среды на рабочих местах пылью технического углерода, парами углеводородов и вредными отходящими газами.

Газы, сопутствующие образованию технического углерода, имеют в своем составе окиси углерода, водород, метан, сероводород и могут образовывать взрывоопасные концентрации с воздухом.

Технический углерод - горючее вещество, способное при достижении критической температуры к самовозгоранию.

Нарушение норм технологического режима, работа на неисправном оборудовании, нарушение герметичности могут вызвать загорание технического углерода и газов в потоке, запыленность и загазованность производственных помещений, привести к авариям и несчастным случаям.

Реакторное отделение характеризуется значительным количеством тепловыделений и незначительным - паров углеводородов и окиси углерода. Источником тепловыделений служат поверхности реакторов, воздухоподогревателей, трубопроводов. При нарушении сырьевых линий в воздушную среду могут выделяться пары углеводородов. Вредные газообразные вещества и окись углерода могут выделяться также при замене сырьевых и водяных форсунок.

Повышенную опасность в отделении представляют:

-        розжиг реактора;

-        установка и снятие заглушек на газовых и сырьевых линиях, замена запорной арматуры;

         замена сырьевых и водяных форсунок в реакторе;

         неизолированные части оборудования, трубопроводов;

         электрооборудование с нарушенной электроизоляцией;

         утечка сырья через фланцевые и сальниковые соединения, утечка газа через неплотности.

Отделение улавливания

Отделение улавливания характеризуется значительным количеством газо-тепло-пылевыделений. Основной вредностью участка улавливания является окись углерода. Газопылевыделения образуются при нарушении герметичности взрывных клапанов, прокладок люков транспортных систем, повышении давления в аппаратах улавливания, при пропуске газа через фланцы, шибера, сальники вентиляторов газотранспорта и мельничных вентиляторов.

Газы, сопутствующие образованию активных марок технического углерода, содержат до 16 % горючих компонентов.

Содержание О2 в отходящих газах после реактора должно быть не более 1,3 % об.

Усредненный состав отходящих газов:

Н2 - 8 - 12 %

СО - 7 - 9 %

СО2 - 2 - 3 %

СН4 - отс.

N2 - 25 - 30 %

О2 - до 0,6 %

Н2О - 40 - 45 %

Источниками тепловыделений служат поверхности трубопроводов газового транспорта, корпусов рукавных фильтров.

Отделение оборудовано приточно-вытяжной вентиляцией, которая постоянно должна находиться в работе.

Повышенную опасность в отделении улавливания представляют:

крепление и замена рукавов в секциях фильтра улавливания;

неизолированные части оборудования, трубопроводов;

электрооборудование с нарушенной электроизоляцией;

движущиеся и вращающиеся механизмы;

повышенное содержание О2 в углеродогазовой смеси.

Отделение обработки и участок упаковки характеризуются выделением пыли и тепла от поверхности оборудования. Источниками тепловыделений при гранулировании технического углерода являются бункеры-уплотнители, смесители-грануляторы, сушильные барабаны БСК-40.

Источниками пылевыделений могут быть бункеры-уплотнители, грануляторы, упаковочные полуавтоматы, элеваторы, магнитные сепараторы, классификаторы.

Основной вредностью отделения обработки и участка упаковки является пыль технического углерода, которая может выделяться:

         через неплотности в бункерах-уплотнителях;

         через торцевые уплотнения грануляторов;

         через неплотности установки фланцевых соединений шлюзовых затворов;

         через слабо подтянутые прокладки винтовых конвейеров и других транспортных устройств;

         через лючки для отбора проб технического углерода;

         при упаковке технического углерода;

         при проведении ремонтных работ оборудования;

         при чистке забившихся наклонных коробов подачи технического углерода.

Повышенную опасность в отделении обработки представляют:

-       розжиг газовых горелок камеры обогрева сушильного барабана;

-        неизолированные части оборудования и трубопроводов;

         электрооборудование с нарушенной изоляцией;

         движущиеся и вращающиеся механизмы.

Аппаратчик о всех неполадках обязан немедленно сообщить сменному мастеру

Основные опасности производства представлены в таблице 33

Таблица 33 - Основные опасности производства

№ п/п

Наименование оборудования, стадий технологического процесса

Катего-рия взрыво-опасно-сти технологи-ческого блока

Контролируемый параметр или наименование защищаемого участка (места) оборудования

Допустимый предел контролируемого параметра или опасность защищаемого участка (места) оборудования

Предусмотренная защита оборудования, стадии технологического процесса

1

2

3

4

5

6

1.

Реакторное отделение

III

Давление ВСД в общем коллекторе до и после подогревателя 1-ой ступени МПа (кгс/см2), не более

0,070 (0,70)

Противовзрыв-ной клапан ПФ 59001 (4 шт.)




Давление ВСД в трубопроводе на реактор, МПа (кгс/см2), не менее

0,012 (0,12)

ПКВ-100 (2 шт.) - отсекается подача пр. газа

2.

Отделение улавливания

III

Температура УГС после холодильника-оросителя, оС, не более

270   290

Световая и звуковая сигнализация Блокировка




Давление отходящих газов после фильтра улавливания, Па (мм в. ст.),

не более 500 (50), не менее -200 (-20)

Световая и звуковая сигнализация





не более 700 (70)

Блокировка




Давление в фильтре улавливания, кПа (кгс/см2), не более

4 (0,04)

Противовзрыв-ной клапан (8 шт.)

3.

Отделение обработки

III

Давление в сушильном барабане БСК-40, кПа (кгс/см2), не более

6 (0,06)

Противовзрыв-ной откидной клапан (2 шт.)




Давление природного газа в трубопроводе к горелкам БСК-40, кПа (кгс/см2)

не более 36,5 (0,365) не менее 3,5 (0,035)  не более 37,5 (0,375) не менее 3 (0,03)

Световая и звуковая сигнализация  ПКН -100 (1шт.) - отсекается подача пр. газа




Давление воздуха в трубопроводе к горелкам БСК-40, кПа (кгс/см2)

не менее 0,6 (0,006)

ПКН-100 (1шт.) - отсекается подача пр. газа

5.4 Мероприятия по защите окружающей среды


Мероприятия по защите окружающей среды представлены в таблице 34

Таблица 34 - Мероприятия по защите окружающей среды

№ п/п

Наименование веществ выбрасываемых в атмосферу

Количест-во образования выбросов по видам (т/год)

Условие (метод) ликвидации, обезвреживания, утилизации

Периодич-ность выбросов

Установленная норма содержания загрязнений в выбросах (т/год)

1.

Сернистый ангидрид

2401,1

Сжигание отбросного газа в утилизационных котельных

Постоянно

2500,0

2.

Окись углерода

214,003



270,0

3.

Окись азота

493,516



480,0

4.

Технический углерод

174,276



200,0

5.

Сероводород

6,07 х 10-5



0,0025

6.

Диоксид азота

1920,91



1930,0

7.

Ацетальдегид

1,403



1,42

8.

Бензол

45,514



50,0

9.

Толуол

39,344



40,0

10.

Ксилол

9,434



175,0

11.

Углеводороды С6-С10

52,11



60,0

12.

Формальдегид

2,184



2,3


Заключение


В результате дипломного проектирования была разработана технологическая схема с элементами автоматизации установки получения технического углерода производительностью 4500 кг/ч по сырью.

Представлено обоснование выбора технологической схемы, составлен материальный баланс установки.

Произведён расчёт основных аппаратов. В результате этого расчёта был сделан вывод, что аппараты с данной нагрузкой справляются и замены не требуют.

Выбраны приборы и средства автоматизации и проведена комплексная автоматизация технологической схемы процесса получения углеродогазовой смеси. Рассчитаны основные технико-экономические показатели производства технического углерода. Также были разработаны методы охраны труда.

В ходе проекта был выполнен чертёж реакторного блока с элементами автоматизации и чертёж общего вида реактора и теплообменника с плавающей головкой.

Список использованных источников


1. Дытнерский, Ю. И. Основные процессы и аппараты химической технологии: Пособие по проектированию / Ю. И. Дытнерский, Г. С. Борисов, В. П. Брыков. - М.: «Химия», 1991. - 496 c.

2.Рид, Р. Свойства газов и жидкостей: Справочное пособие / Р. Рид, Дж. Праусниц, Т. Шервуд. - Л.: Химия, 1982. - 592 с.

3. Павлов, К. Ф. Примеры и задачи по курсу процессов и аппаратов химической технологии / К. Ф. Павлов, П. Г. Романков, А. А. Носков. - Л: «Химия», 1987. - 576 с.

4. Методические указания по курсовому и дипломному проектированию.

Регламент цеха №7 ОАО «ЯТУ»

. ГОСТы:

.1. Единая система конструкторской документации ЕСКД. Основные положения.

.2. Единая система конструкторской документации ЕСКД. Общие правила выполнения чертежей.

.3. ГОСТ 2.312-72. ЕСКД. Условные изображения и обозначения швов сварных соединений.

.4. ГОСТ 2.701-84. ЕСКД. Схемы, виды и типы. Общие требования к выполнению.

6.5. ГОСТ 2.784-70. Условные цифровые обозначения трубопроводов для жидкостей и газов.

Похожие работы на - Разработка установки получения технического углерода полуактивных марок производительностью 22250 кг/ч по сырью

 

Не нашли материал для своей работы?
Поможем написать уникальную работу
Без плагиата!
Без нейросетей!