Обогатительная фабрика 'Антоновская' как один из основных элементов угледобывающего комплекса

  • Вид работы:
    Дипломная (ВКР)
  • Предмет:
    Эктеория
  • Язык:
    Русский
    ,
    Формат файла:
    MS Word
    1,08 Мб
  • Опубликовано:
    2015-07-09
Вы можете узнать стоимость помощи в написании студенческой работы.
Помощь в написании работы, которую точно примут!

Обогатительная фабрика 'Антоновская' как один из основных элементов угледобывающего комплекса















Обогатительная фабрика "Антоновская" как один из основных элементов угледобывающего комплекса

1. Социально-экономические и технические предпосылки создания обогатительной фабрики нового поколения

Неотъемлемой и основной частью угледобывающего комплекса является предприятие, осуществляющее обогащение и переработку добытого полезного ископаемого.

В настоящее время торговать высококачественной угольной продукцией стало выгодно, поэтому особое внимание уделяется углеобогатительным фабрикам, причем таким фабрикам, которые отвечают требованиям по безопасности производства и экологии, однако, в то же время, лаконичных в строительстве.

Такие углеобогатительные фабрики называют фабриками нового поколения. Обогатительная фабрика «Антоновская» является первенцем предприятий нового поколения.

В разработке технологических схем участвовала компания «СЕТКО». Годовая мощность фабрики 3 млн. т по переработке рядовых углей марок «ГЖ» и «Ж».

Необходимо отметить две особенности при проектировании фабрики «Антоновская».

Во-первых (как уже отмечалось выше), новые фабрики в Кузбассе не проектировались более 10 лет. Последняя крупная фабрика ЦОФ «Кузбасская» была сдана в эксплуатацию в 1990 г., но за этот же период на действующих фабриках проектировщиками и эксплуатационниками был внедрен ряд ресурсосберегающих и энергосберегающих технологий (ЦОФ «Абашевская», ЦОФ «Кузбасская», ЦОФ «Беловская»). В 1997 г. на ЦОФ «Кузбасская» были внедрены осадительно-фильтровальные центрифуги «Декантер» для обезвоживания зернистых гдламов и микроники до влажности 16-18%. Это позволило фабрике значительно снизить нагрузку на термическую сушку, самую дорогую и потенциально опасную составляющую процесса обогащения. На ЦОФ «Абашевская» доказана возможность эффективной сухой классификации рядовых углей по зерну 3-4 мм на грохотах типа «Ливелл». В результате были созданы предпосылки для проектирования принципиально нового предприятия, фабрики нового поколения и части технологического процесса, обеспечения безопасных условий эксплуатации, минимального воздействия на окружающую природную среду.

Вторая особенность - необходимость существенного снижения трудоемкости строительства. Фабрику необходимо было построить за 18 месяцев (вместо привычных 4-5 лет), кроме того, строительные решения должны были быть такими, чтобы в период эксплуатации не создавать проблем в части дорогостоящих ремонтов (что характерно практически для всех без исключения фабрик Кузбасса), и быть удобными для обслуживающего персонала.

Шахтоуправление «Антоновское» выбрало в качестве генерального проектировщика институт «Гипроуголь» и полностью доверило реализацию проекта не опекая по мелочам, при этом четко выполняя все свои договорные обязательства. Финансирование проекта было практически безупречно.

Промплощадка фабрики расположена в районе города Новокузнецка, генеральный план промплощадки приведен в приложении 1. Общий вид главного и инженерно-лабораторного корпусов представлен на рис.1.

Идея строительства собственной фабрики у инвестора возникла по двум причинам:

- первая - стоимость услуг обогащения рядовых углей на фабриках;

  вторая - действующий фонд углеобогатительных фабрик Кузбасса требует обновления, поскольку большинство фабрик морально и физически устарело и в ближайшие годы понадобиться принципиальная модернизация или строительство новых предприятий. Практически все фабрики введены в эксплуатацию в пятидесятые и шестидесятые годы. С 1993 г, в России закрыто 33 устаревших убыточных углеперерабатывающих предприятия.

Все основные технические решения по ОФ «Антоновская» были обстоятельно обсуждены и приняты инвестором, проектировщиком и поставщиком импортных технологий и оборудования на стадии разработки ТЭО строительства с достаточно детальной проработкой и согласованы со всеми инспектирующими организациями Кемеровской области, что позволило одновременно с согласованиями выполнять рабочую документацию по отдельным этапам строительства.

Технологические, экологические и конструктивные параметры фабрики:

1технологическая схема принята однопоточная с гидравлической отсадкой класса 3-75 мм, обогащением класса 0,1-3 мм в спиральных сепараторах и флотацией класса 0-0,1 мм с предварительной инспекцией на негабариты по классу +200 мм и додрабливанием угля до 75 мм;

-на фабрике установлено как отечественное, так и импортное оборудование, сочетание которого позволило отказаться от термической сушки товарной продукции - самого энергоемкого и экологически вредного процесса;

для складирования и усреднения рядовых углей и товарной продукции приняты укрытые неотапливаемые напольные склады емкостью по 30 тыс. куб. м с естественным удалением метана, что обеспечивает безопасные условия эксплуатации и предотвращает загрязнение промплощадки пылью;

водно-шламовая схема замкнута в пределах главного корпуса фабрики через ленточные пресс-фильтры, что исключает необходимость строительства наружных гидротехнических сооружений;

компоновка оборудования фабрики выполнена по принципу комплектно-блочного метода строительства без межэтажных перекрытий в зданиях ангарного типа с мостовымиранами, на фабрике нет ни одного железобетонного перекрытия;

строительная часть выполнена в металлических каркасах с трехслойными металлическими панелями полной заводской готовности, что превращает строительство в основном в монтажную площадку, за исключением тоннелей под складами и фундаментов;

конвейерные галереи приняты арочного типа из сборных трехслойных металлических панелей и сборных керамзитобетонных лотков, монтируемых по металлическим балкам. Конвейеры приняты в подвесном исполнении, что значительно увеличивает срок службы лотков и сокращает расход воды на уборку;

бытовое обслуживание трудящихся принято в АБК фабрики.

Основные проектные технико-экономические показатели обогатительной фабрики «Антоновская» приведены в таблице 1.

Таблица 1 - Основные проектные технико-экономические показатели

Наименование показателей

Величина

Годовой объем переработки, тыс. тонн

3000

Срок строительства, месяцев

18

Объем зданий фабрики, тыс. куб. м

241

Максимальная тепловая нагрузка, Гкал

3,41

Длительный максимум электрической нагрузки, час.

3660

Расход воды на хоз-питьевые нужды в сутки, куб.м

59

Численность трудящихся, человек

180


Автоматизированная система управления технологическим оборудованием ОФ «Антоновская», разработанная совместно с НИЦСУ (г. Новокузнецк), представляет собой двухуровневую систему контроля и управления.

Нижний уровень состоит из трех достаточно автономных систем оперативно-диспетчерского управления основными технологическими комплексами (АСОДУ):

- АСОДУ технологическим комплексом приемки, подготовки и складирования углей;

- АСОДУ технологическим комплексом обогащения рядовых углей и складирования концешрата и породы;

- АСОДУ технологическим комплексом погрузки концентрата.

Каждая из этих систем обеспечивает контроль и диагностику состояния поточно-транспортного оборудования и агрегатов, дистанционное и автоматическое управление (включение, выключение и переключение) поточно-транспортным оборудованием. При этом отображение оперативному персоналу информации и регистрация результатов контроля, диагностики и управления осуществляется как в обобщенном виде, так и с требуемой степенью детализации.

На верхнем уровне систем автоматизируются:

- контроль и анализ состояния отдельных технологических комплексов, и прогнозирование результатов их функционирования по данным, поступающим из систем нижнего уровня;

-контроль текущих изменений условий по поставкам сырья II отгрузке концентрата;

-обобщенное представление информации о результатах контроля, анализа и прогнозирования;

-оперативная согласованная коррекция плановых заданий им режимные параметры технологических процессов каждого из комплексов для систем нижнего уровня.

Каждая система нижнего уровня включает в свой состав:

-программные микропроцессорные контроллеры, обеспечивающие прием аналоговых сигналов измерительной информации от датчиков технологических параметров и дискретных сигналов о состоянии оборудования и агрегатов из локальных релейно-контакторных систем управления, формирование дискретных и аналоговых сигналов управления локальными релейно-контакторными системами и регулируемыми приводами, реализуя функции дистанционного и автоматического управления оборудованием и агрегатами и регулирования технологических процессов;

- рабочие станции, реализуемые на персональных ЭВМ, обеспечивающие контроль и диагностику состояния оборудования и агрегатов, технологических процессов, обобщенное и детальное представление информации оператору технологического комплекса, интерфейса с оператором в процессе управления комплексом, формирование и передачу в контроллер команд управления оборудованием и агрегатами, заданий на регулируемые технологические параметры.

Верхний уровень системы реализуется на рабочей станции главного диспетчера, обеспечивающей:

- обмен информацией с АСОДУ отдельными технологическими комплексами;

- ведение общесистемной базы данных.

Нижний уровень систем автоматизации реализован на программируемых контроллерах типа CS1 фирмы OMRON, верхний уровень - на IBM PC с использованием SCADA - пакета RealFlex.

Обмен данными между рабочими станциями и контроллерами технологических комплексов, весовьгх систем и АСУ производством осуществляется по стандартной компьютерной оптоволоконной сети.

Обогатительная фабрика «Антоновская» успешно эксплуатируется 2 года и можно констатировать следующее:

-освоены проектные показатели как по часовой, так и по суточной производительности 500 т и 10000 т соответственно и все проектные решения полностью оправдались;

-впервые в России построено предприятие нового поколения с ресурсосберегающей технологией с глубиной обогащения 0,0 мм в условиях Сибири без термической сушки, что для углей марок «ГЖ и «Ж» с выходом летучих веществ 38 - 39% очень важно в части безопасности;

-доказана возможность строительства мощного предприятия в сжатые сроки (18 месяцев) при параллельном с согласованиями ТЭО строительства выполнении рабочей документации;

-разработан ряд новых уникальных технических решений, которые могут быть использованы при проектировании и строительстве новых обогатительных фбрик (арочные галереи с подвешенными конвейерами, укрытые склады напольного типа, отсутствие промежуточных железобетонных перекрытий и др.);

На фабрике нет проблем с удалением метана, поскольку нет ни одной аккумулирующей емкости, способствующей накоплению метана. Принято решение об отсутствии в проекте бункеров и силосов и переходе на напольные укрытые склады как для рядовых углей, так и для товарной продукции с естественным проветриванием.

Загрузка складов осуществляется двухбарабанными разгрузочными тележками конструкции института «Гипроуголь», а выгрузка - качающимися питателями, при этом «мертвая зона» угля (по мере необходимости) перемещается в зону разгрузки бульдозером.

Реализована двухуровневая система оперативно-диспетчерского управления, обеспечивающая контроль и диагностику состояния технологического оборудования и поточно-транспортной системы.

Необходимо подчеркнуть, что основным достоинством фабрики является отсутствие в технологическом процессе термической сушки концентрата. Фактические колебания влажности в отгрузке даже ниже, чем на фабриках Кузбасса с термической сушкой. На фабрике нет проблем с метаном, поскольку отсутствуют закрытые емкости для угля, а укрытые склады очень хорошо естественно проветриваются, при этом влажность концентрата снижается. При погрузке концентрата в железнодорожные полувагоны нет пыления, характерного для фабрики с термической сушкой, поскольку микроника имеет несколько повышенную влажность. Успешно работает схема альтернативной флотации, хотя фабрика оборудована пневмомеханической флотомашиной. Наладка технологической и водношламовой схем продолжалась около двух месяцев и сегодня фабрика работает устойчиво, обеспечи-мая качество товарной продукции по зольности, влажности и мластометрии в полном соответствии требованиям потребителей, чему способствует наличие укрытого склада товарной продукции емкостью натрое суток.

Фактический баланс продуктов обогащения ОФ «Антоновская» при работе на смеси углей «Ж» и «ГЖ»:

1. зольность исходного сырья - 23,6%;

2. зольность концентрата - 8,5%;

3. влажность концентрата - 8,4%;

4. выход концентрата - 76,9%;

5. зольность породы - 77%.

Можно констатировать тот факт, что мы вышли на принципиально новый уровень углеобогатительной фабрики Кузбасса. Конечно, каждая вновь проектируемая фабрика имеет свои особенности, но основные принципы обеспечения безопасной эксплуатации, построения технологии, компоновки, генерального плана, инженерного обеспечения, предельно разумного отношения к природной среде определены временем и творческим подходом проектировщиков, строителей и монтажников, специалистов действующих обогатительных фабрик.

1.2 Особенности проектных решений и строительства новых ОФ

Обогатительная фабрика «Антоновская» стала первым современным предприятием в угольной промышленности Кузбасса и России, органично вписывающимся в УДК и становясь неотъемлемой его частью.

Все действующие фабрики были запроектированы и построены в условиях жесткой централизации нормативной базы и зачастую обезличены типовыми проектами. Кроме того, существовали жесткие ограничения в применении металла для строительных конструкций и других дефицитных в то время материалов.

Даже самые лучшие обогатительные фабрики прошлых лет для коксующихся углей громоздки, на их обслуживание требуется большое количество обслуживающего персонала, огромное количество тепла в зимний период и электроэнергии. Гидроотвалы отходов флотации и выбросы в атмосферу от термических сушек этих предприятий наносят невосполнимый ущерб окружающей природной среде.

Необходимо отметить, что самый существенный ущерб экологии наносится из-за наличия в угле частиц крупностью менее 150 микрон. Этот момент очень важен при проектировании, поскольку, с одной стороны, наличие класса 0-150 микрон в Средних классах крупности снижает эффективность его обезвоживания, с другой стороны, именно этот класс 0-150 микрон предопределяет термическую сушку продуктов обогащения, Потому что даже па самых современных обезвоживающих аппаратах его можно обезводить до влажности только 18-20%.

Детальное изучение сырьевой базы в зоне крупности 0-0,5 мм, как правило, предопределяет решения по количеству машинных классов (3 или 4) в технологической схеме обогащения, глубину обогащения, необходимость полного, либо частичного обогащения мелкого класса, а также позволяет принимать решение о достаточности эффективного обезвоживания продуктов обогащения без термической сушки.

Практика эксплуатации аккумулирующих бункеров и си-носов для рядовых углей и продуктов обогащения на большинстве технологических комплексов шахт и обогатительных фабриках выявила ряд недостатков этих сооружений.

1. Из-за значительной стоимости строительства емкости бункеров и силосов, как правило, принимались минимальные, и предприятия, особенно центральные фабрики, испытывают Постоянный дефицит свободных емкостей как для рядовых углей, так и для товарной продукции.

2. Большинству углей сопутствует метан, который накапливается в верхней части емкостей, что предопределяет постоянный контроль за его содержанием, вентиляцию, аварийную вентиляцию и, соответственно, значительную потерю тепла в зимний период.

3. Для бункеров и силосов, имеющих пирамидальные и конусные разгрузочные воронки характерно сводообразование и «зависание» угля, особенно, когда влажность угля повышенная, либо уголь смерзшийся. Имеют место случаи, когда «забученные» зимой бункера остаются до весны и отогреваются паром при излишке тепла. Опробованные эксплуатацией системы пыевмообрушения, вибраторы, цепные решетки оказались не очень надежными. Проблемы, в основном, решаются с помощью ручного труда и многочасовых простоев.

4. Строительная часть бункеров и силосов требует постоянного сложного и дорогостоящего ремонта в условиях обеспечения безопасности производства опасного по газу и пыли. Практически для капитального ремонта одного силоса требуется 10-12 месяцев.

При проектировании ОФ «Антоновская» было принято решение отказаться от строительства сложных аккумулирующих емкостей и решить проблемы с помощью напольных укрытых, но естественно проветриваемых складов рядовых углей и товарной продукции. Подробнее об этом в разделе «Напольные закрытые склады для рядового угля и товарной продукции».

Несколько слов о «холодном» резерве.

По существующей ранее практике для большинства единиц технологического оборудования обогатительных фабрик (центрифуги, флотомашины, вакуумфильтры) и насосов принималось резервное оборудование (так называемый «горячий резерв»), смонтированное по постоянной схеме. При этом искусственно усложнялись технологические потоки, компоновка зданий и, соответственно, увеличивались строительные объемы, усложнялись электрические схемы.

Капитальные затраты на строительство главных корпусов фабрик по этой причине увеличивались на 15-25%, увеличивались и эксплуатационные затраты на отопление, вентиляцию, электроэнергию.

Более того, при дефиците запасных частей, резервные единицы оборудования зачастую разукомплектовывались и выводились из эксплуатации.

Практика эксплуатации и проектирования обогатительных фабрик нового поколения показала экономичность и целесообразность организации «холодного» резерва на складе или монтажных площадках, причем при наличии мостовых кранов, которые обслуживают 100% оборудования, и значительных емкостей для рядовых углей и товарной продукции на 2-3 сучок. Замена как отдельных единиц технологического оборудования, так и ремонт с заменой отдельных узлов, находящихся в «холодном» резерве, практически не влияют на объем переработки.

1.3 Анализ параметров, определяющих совокупный результат работы ОФ

Многолетняя практика эксплуатации углеобогатительных фабрик наиболее эффективных для глубокого обогащения до «0» мм (при переработке коксующихся углей) подтвердила рациональность традиционных технологических схем. К началу 80-х годов большинство фабрик имели практически однородную технологическую схему;

-обогащение угля +13 мм в тяжелосредных сепараторах;

-гидравлическая отсадка для класса 0,5-13 мм;

-флотация для класса 0-0,5 мм;

-обезвоживание продуктов обогащения на грохотах и центрифугах;

-обезвоживание флотоконцентрата на дисковых вакуум-фильтрах;

-осветление оборотной воды в гидроотвалах отходов флотации;

-термическая сушка товарных продуктов отсадочных машинах крупностью 0,5-13 мм в смеси с флотоконцентратом.

Создавалось соответствующее технологическое оборудование и приемы оптимизации таких технологий.

Сегодня совершенно очевидно, что сложившаяся структура обогащения во многом нуждается в совершенствовании. Исследование прогрессивных технологий позволяет определить направление совершенствования существующих предприятий и профиль новых.

Обогатительная отрасль подошла к тому пределу, когда исчерпываются возможности традиционных методов технологии обогащения, таким образом, стратегия будущего развития отрасли определяется задачами снижения себестоимости угольной продукции и стабилизации высоких качественных характеристик угольных концентратов.

В общем виде направления совершенствования технологий обогащения преследуют цели:

-увеличение глубины гравитационного обогащения углей с 0,5 до 0,15(0,1) мм путем включения в технологические схемы четвертого машинного класса - 0,1(0,15) - 2(3) мм;

-снижение на 30-40% объемов обогащения угля методом флотации;

-вывод из эксплуатации гидроотвалов отходов флотации путем широкого внедрения для обработки отходов ленточных фильтров;

-сокращение объемов термической сушки зернистых продуктов, замещение ее механической;

-автоматизацию всех технологических агрегатов и процессов обогащения.

Следует признать, что планируемые новации в основном охватывают наиболее затратную область структур себестоимости обогащения и подтверждают необходимость для поддержания эффективности обогащения на современном уровне тщательной проработки той части производства, которая связана с обогащением шламов (илов) и водно-шламового цикла в целом. Проблемы обеспечения эффективности обогащения по-прежнему требуют особой надежности технологии на уровне этого передела.

Конечный результат обогащения определяется показателями обогащения по отдельным операциям и степени взаимодействия между ними, осуществляющейся через внутренние продуктовые цепи (циркуляции).

Если исходить из того, что нарушение однородности сырьевой базы проявится в каждом технологическом переделе, то очевидно, через циркуляционные потоки, изменившие свои чаршегеристики, в каждой конкретной операции оно проявится в кумулятивной форме.

На основании исследований сырьевой базы трудно спрогнозировать результаты такого процесса, однако, имея представление о характере, например, циркуляционных потоков и возможных диапазонах изменений их характеристик, можно спрогнозировать их влияние в качестве дополнительного фактора увеличения степени неоднородности. Исходя из этого, соединение нескольких потоков соответственно увеличивает неопределенность и должно учитываться при проектировании через коэффициент запаса, который соответственно должен возрасти. В практике разработки проектов это изменение характеризуется как смещение во внутреннем распределении.

По функциональному назначению принципиально различаются технологии переработки крупных и мелких продуктов.

На операциях переработки крупных продуктов задействованы аппараты тяжелосредного обогащения, отсадки, обезвоживающее оборудование (грохота), транспортные системы крупнокусковых продуктов и т.п.

На операциях с мелочью работают классификаторы, обес-мшамливающие циклоны, сита, спиральные сепараторы, флотационные машины, сгустители, обезвоживающее оборудование, транспортные системы и т.п.

Неоднородность питания фабрики в каждом из этих циклов указанных операций проявляется через:

- изменчивость содержания в питании мелочи и шламов, изменение нагрузки на аппараты, нарушение степени разбавления жидкой фазой, смещение в плотности и распределении зольности, различные сочетания содержания компонентов шихты, представляющие различные шахтопласты или шахты (разрезы).

Непременным условием получения устойчивых показателей обогащения является максимально возможная стабилизация входных параметров сырья, поступающего на фабрику, а также в любой технологический передел и аппарат.

В связи с этим циклы переработки крупных и мелких продуктов по возможности должны быть предельно автономными и взаимодействовать через, например, чистую оборотную воду.

Заключение о целесообразности и возможности смешения тех или иных углей до обогащения с целью достижения однородности питания делается на основе выводов о сравнительной трудности обогащения нескольких углей в смеси и по отдельности.

Оптимальные результаты обогащения смеси углей получаются при равных зольностях элементарных слоев разделения, а по законам гравитационного обогащения разделение происходит не по признаку зольности, а по признаку удельных весов. Задавшись зольностью суммарных концентратов, можно определить графическим способом удельные веса разделения отдельных углей.

Если равнозольные фракции отдельных углей имеют заметно различные удельные веса, то, регулируя процесс по более высокому удельному весу одного из углей, в суммарный концентрат автоматически вводятся более зольные фракции других углей, разделение которых имеет место при равной зольности, но меньшем удельном весе элементарной фракции. Наоборот, при регулировании процесса по меньшему удельному весу одного из углей, в отходах теряются фракции друшх углей с зольностью, меньшей зольности элементарного слоя разделения, которые без ущерба могли бы быть включены в суммарный концентрат.

Совместное обогащение двух или нескольких углей иногда не может быть признано оптимальным, и, следовательно, смешение нескольких углей до обогащения может рассматриваться только в том случае, когда удельные веса равнозольных элементарных слоев разделения также равны или мало отличаются друг от друга,

Исследование условий совместного или раздельного обогащения осуществляется путем построения суммарных характеристик обогатимости отдельных компонентов, входящих в состав смеси.

Для оценки обогатимости приняты методы суммирования выходов фракций одинаковых удельных весов, путем суммирования выходов равнозольных элементарных слоев, а также по кривой Манера, связывающей суммарный выход фракций с их средневзвешенной зольностью.

Эти методы позволяют оценить обогатимость смеси углей, составленную в определенной пропорции.

Суммарные характеристики, полученные различными методами, достаточно близки одна к другой и для решения практических задач можно пользоваться любой из них.

2. Технологическая схема и оборудование обогатительной фабрики «Антоновская»

2.1 Технологическая схема обогащения углей на ОФ «Антоновская»

Выбор глубины и методов обогащения произведен на основе данных о гранулометрическом (таблица 2) и фракционном (таблица 3) составе угля.

обогатительный фабрика технологический

Таблица 2 - Гранулометрический состав углей (с учетом дробления)

Классы, мм

Марка Ж

Марка ГЖ


g, %

Аd, %

g, %

Аd, %

1

2

3

4

5

+13 3-13 0,1-3 0-0,1

62,0 62,0 36,2 1,8

34,7 34,7 9,3 19,0

25,4 36,8 32,2 5,6

32,4 19,0 11,3 16,1

Итого

100,0

25,2

100,0

19,8


Таблица 3 - Фракционный состав углей по машинным классам

Плотность, кг/м3

Марка Ж

Марка ГЖ


кл. +3 мм

кл. 0,1-3 мм

кл. +3 мм

кл. 0,1-3 мм


g, %

Аd, %

g, %

Аd, %

g, %

Аd, %

g, %

Аd, %

1

2

3

4

5

6

7

8

9

-1500 1500-1800 +1800

56,3 1,1 42,6

4,6 42,1 74,2

92,4 1,4 6,2

4,7 37,0 76,1

73,9 3,6 22,4

5,4 37,1 85,3

90,9 2,2 6,9

5,0 37,0 85,9

Итого

100,0

34,7

100,0

9,6

100,0

24,5

100,0

11,3


Анализ качества показывает, что уголь всех классов крупности имеет зольность выше требуемой, следовательно уголь всех классов необходимо обогащать. Сравнительно низкую (9-11%) зольность имеет кл. 0,1-3 мм, что характерно для всех углей Байдаевского района. Суммарная зольность кл. 0-3 мм составит 10-12%. Однако присадка всего объема кл. 0-3 мм к товарному концентрату позволит получить зольность его не ниже 9,5%, что в условиях современного рынка коксующихся углей с точки зрения обеспечения достаточного уровня конкурентоспособности неприемлемо.

Таким образом, в схеме предусмотрено выделение сухого отсева (кл. 0-3 мм) с присадкой части его к концентрату. Подтверждением целесообразности введения такой операции является опыт работы ЦОФ «Абашевская».

Исходя из данных о распределении угля по фракциям различной плотности, обогатимость углей обеих марок и указанных классов крупности легкая (показатель обогатимости менее 5).

Глубина обогащения на фабрике принята 0 мм.

В качестве метода для обогащения угля кл. +3 мм принята гидравлическая отсадка. Отсадка - довольно простой в регулировке и эксплуатации метод обогащения, не требующий применения вспомогательных материалов. Принятая к установке на ОФ импортная отсадочная машина имеет высокую эффективность разделения. Улучшение параметров разделения в импортных машинах связано с изменением режима пульсации от синусоидального к так называемому аддитивному. Аддитивным ходом пульсации значительно продлевается состояние динамического равновесия, а следовательно и продолжительность разрыхления в отсадочной постели (с 0,4 до 2 секунд), в результате улучшается «чистота» продуктов разделения. Следует также учесть, что с использованием метода отсадки работают ближайшие обогатительные фабрики, перерабатывающие аналогичное сырье: ЦОФ «Абашевская» и ЦОФ «Кузнецкая».

Уголь кл. 0,1-3 мм имеет легкую обогатимость, в связи с чем для обогащения его приняты спиральные сепараторы.

Спиральные сепараторы в России и за рубежом широко применяются для обогащения углей указанной крупности. Исходя из многолетнего опыта эксплуатации спиральные сепараторы признаны как наиболее экономичные и эффективные аппараты для обогащения мелкого угля и крупнозернистых шламов (кл. 0,1-3 мм), то есть для частиц, которые являются «трудными» для отсадки и флотации и поэтому теряются с отходами.

Для обогащения угля кл. 0-0,1 (0,2) мм применена флотация.

Следует отметить, что при выборе границ крупности машинных классов и методов обогащения учитывался опыт работы многих зарубежных и отечественных обогатительных фабрик. Из отечественных ОФ детально изучен опыт работы ЦОФ «Абашевская», ЦОФ «Кузбасская», успешно внедривших спиральные сепараторы.

Установленное на фабрике обезвоживающее оборудование позволяет максимально удалять влагу механическим способом, в связи с чем на фабрике не предусмотрена термическая сушка угля. Суммарная влажность концентрата при этом на уровне 8,5-9%.

Технологическая схема комплекса по обогащению предусматривает последовательное или совместное обогащение углей марок ГЖ и Ж и включает следующие операции:

- классификацию исходного угля на классы +200 мм, 75-200 мм и 0-75 мм;

-отгрузку кл.+200 мм (порода и посторонние предметы) в отвал;

1  дробление угля кл.75-200 мм;

2  складирование угля (раздельно по маркам);

- классификацию угля по ситу 3 мм;

- обогащение угля кл.3-75 мм в отсадочной машине с выделением концентрата и отходов;

обезвоживание концентрата отсадки;

обезвоживание отходов отсадки;

- классификацию мелкого угля по зерну 0,1 (0,2) мм;

- вторичную классификацию слива по зерну 0,04 мм;

- обогащение угля кл.0,1 (0,2) - 3 мм в спиральных сепараторах с выделением концентрата и отходов;

- обезвоживание концентрата спиралей;

- обезвоживание отходов спиралей;

- флотация илов с выделением концентрата и отходов;

- обезвоживание флотоконцентрата;

- сгущение отходов флотации; обезвоживание отходов флотации;

складирование концентрата (раздельно по маркам); погрузку концентрата;

- погрузку отходов.

В узле углеподготовки угля перед обогащением предусмотрена установка отечественного грохота ГИСТ-72, оборудованного ситами 200 и 75 мм.

Основная цель установки грохота - механизация выделении из угля посторонних предметов. Согласно данным исследований максимальная крупность угля, поступающего из шахты, составляет 200 мм, а отдельные куски крупнее 200 мм Представлены «чистой» породой. Выбор размера нижнего сита 75 мм определен исходя из возможности поставки товарищи продукции ОФ на экспорт.

На фабрике предусмотрен замкнутый водно-шламовый цикл без использования наружных гидротехнических сооружений, отходы флотации после сгущения обезвоживаются на неточном фильтрпрессе и затем складируются совместно с крупной и мелкой породой на сухом отвале, либо, в зависимости от зольности, могут «присаживаться» к концентрату.

Мощность фабрики определена 3,0 млн. тонн в год по рядовому углю.

Режим работы принят: 300 рабочих дней в год, 6000 машинных часов в год, 2 смены в сутки по 12 часов каждая.

Часовая производительность по фабрике - нормальная, определенная исходя из заданной производственной мощности и принятого режима работы, и расчетная, определенная с учетом коэффициента неравномерности Кн=1,25 - принятая для выбора оборудования, приведены в таблице 4.

Таблица 4 - Нормальная и расчетная почасовая производительность

Наименование

Часовая производительность, т


Нормальная

Расчетная

По «сухому» углю По «влажному» углю

465 500

581 625


При расчете часовой производительности по «сухому» углю влажность принималась на уровне фактической - 7%. Интенсивность отгрузки концентрата 1000 т/час.

2.2 Основное технологическое оборудование

Выбор оборудования произведен исходя из годового объема переработки 3000 тыс. т угля в год и расчетной часовой производительности 625 т (по влажному углю).

Узел углеподготовки оснащен отечественным оборудованием. Оборудование главного корпуса принято импортной поставки.

Применение импортного оборудования позволило гарантировать надежную работу всех узлов фабрики, получать стабильные параметры при работе обогатительных, обезвоживающих и других аппаратов, сниженные расходы электроэнергии, исключить термическую сушку продуктов обогащения.

В основном оборудование скомпоновано в одну секцию.

Обогащение углей марок ГЖ и Ж предусмотрено производить последовательно, в результате выпускается концентрат двух марок. В случае необходимости возможно производить смещение концентрата.

В сводном виде перечень устанавливаемого оборудования приведен в таблице 5.

Таблица 5 - Основное технологическое оборудование

Наименование операции

Тип оборудования

Нагрузка на операцию, т/ч

Количество, шт.

Углеподготовка

Классификация угля, выборка посторонних предметов

Грохот ГИСТ-72, сита 200 мм, 75 мм

600

2

Дробление угля класса 75-200 мм

Дробилка ДКУ1-М

120

2

Главный корпус

Сухая классификация по 3 мм

Грохот типа «Ливелл»

581

2

Обогащение угля класса +3мм

Отсадочная машина типа Алминерал

459

1

Обезвоживание концентрата отсадки

Грохот

373

2

Обезвоживание концентрата класса 2,0-25 мм

Центрифуга типа HSG-1100

226

2

Обезвоживание отходов отсадки

Грохот ГИСЛ-62УК

154

1

Классификация шламов

Блок гидроциклонов

1500

2х7

Классификация слива

Блок гидроциклонов

960

42

Обогащение угля класса 0,1-3 мм

Блок спиральных сепараторов трехзаходных

140

3х6

Сброс илов

Сито дуговое

400

6

Обезвоживание концентрата спиральных сепар.

Центрифуга типа Н-900

129

2

Обезвоживание отходов спиралей

Грохот высокочастотный ИРИЗ

13

1

Флотация илов

Флотомашина пневмомеханическая шестикамерная

52

1

Обезвоживание флотоконцентрата

Центрифуга типа «Декантер»

46

2

Сгущение отходов флотации

Сгуститель

1050

1

Обезвоживание отходов флотации

Фильтр-пресс ленточный типа Феникс

7

2


2.3 Основные технические и компоновочные решения технологического комплекса

В состав техкомплекса ОФ входят следующие объекты основного производственного назначения:

1  блок углеприемных ям и углеподготовки;

2  склад рядового угля;

3  главный корпус;

4  склад концентрата;

5  здание приводных станций конвейеров концентрата;

6  погрузочный пункт;

7  пункт укатки угля в вагонах;

8  бункеры породы;

9  инженерно-лабораторный корпус;

10тоннели и галереи конвейерного транспорта.

Проектом приняты следующие основные решения по производственным зданиям и сооружениям:

11компоновка основных цехов фабрики-углеподготовки и главного корпуса - выполнена применительно к комплектноблочному методу строительства: приняты здания ангарного типа без межэтажных перекрытий, под оборудование предусмотрены индивидуальные опорные металлоконструкции, не связанные, как правило, с конструкциями наружного каркаса, что резко сокращает распространение вибрации;

12склады рядового угля и концентрата конструктивно аналогичны и представляют собой здания стрельчатого типа пролетом 36 м с покрытиями из металлических панелей. Хранение угля предусматривается в напольных емкостях, без бункеров; верхняя часть складов - неотапливаемая, подвальная часть (тоннели) - отапливаемая;

- все здания фабрики оборудованы грузоподъемными средствами (мостовые и подвесные краны, тали), монтажными площадками и воротами для въезда автотранспорта;

- предусмотрена мокрая уборка производственных помещений и гидросмыв просыпей в конвейерных галереях, со сбором стоков в системы производственной канализации, с замыканием их в пределах технологической схемы;

- крепление средней части ленточных конвейеров в галереях принято в подвесном исполнении, к балкам конструкций покрытия, что позволяет упростить операцию гидросмыва просыпей с конвейеров и предотвратить разрушение конструктива полов галерей.

Технические и компоновочные решения по отдельным объектам

Блок углеприемных ям и углеподготовки

Углеприемные ямы предназначены для разгрузки автосамосвалов г,п. 42 т (по углю - 30 т), доставляющих уголь с шахт-поставщиков. Для взвешивания автосамосвалов устанавливаются автомобильные весы.

Проектом предусмотрены две углеприемные ямы и, соответственно, две линии углеподготовки - для раздельного приема и переработки угля марок ГЖ и Ж.

В состав каждой технологической линии входит следующее оборудование:

- грохот ГИСТ-72 для предварительной классификации угля по классам 0-75 мм, 75-200 мм и +200 мм;

13дробилка ДКУ1-М для дробления кл. 75-200 мм до 0-75 мм;

14ленточный конвейер питания дробилки;

15железоотделитель ПС-160 перед дроблением;

- отбора и разделки проб угля.

Пролет корпуса углеподготовки оборудован мостовым краном г.п. 20/5 т.

Полученный после углеподготовки уголь кл. 0-75 мм ленточными конвейерами В1200 мм подается в склад рядового угля. Крупная порода (кл.+200 мм) с грохотов и посторонние предметы ленточным конвейером грузятся в отвал.

Для улавливания пыли при перегрузках угля на каждой технологической линии предусматриваются аспирационные Системы с мокрой пылеочисткой. Шламы после аспирации шшравляются в зумпф, откуда насосами перекачиваются в главный корпус. К зданию углеподготовки приблокированы помещения электроподстанции, распредпункта, приточной иситкамеры и узла ввода теплосети.

Склад рядового угля

Склад состоит из двух штабелей емкостью по 15000 мЗ каждый для аккумуляции углей марок ГЖ и Ж перед обогащением.

Заполнение каждого штабеля производится при помощи барабанной разгрузочной тележки, установленной на распределительном ленточном конвейере В1200 мм.

Передвижение тележки вдоль фронта склада осуществляется тяговой лебедкой. Разгрузка штабелей предусматривается качающимися питателями ПК-1,2-10, которые располагаются в два ряда по длине склада (по 10 питателей для каждой мирки).

Производительность главного корпуса (625 т/ч) обеспечивается одним работающим питателем на каждом из двух ленточных конвейеров, подающих уголь в главный корпус.

Для дозирования весовой нагрузки конвейеров (по показателям ленточных весов) предусматриваются качающиеся питатели с тиристорным приводом (общее количество - 4шт, по 2 шт. для каждой марки).

Перемещение угольной массы к разгрузочным воронкам питателей из удаленных участков склада производится бульдозером, для въезда которого в складе предусмотрены ворота.

В точках перегрузки угля на ленточные конвейеры с питателей предусматривается гидрообеспыливание.

Главный корпус

В состав главного корпуса входят основной цех и цех флотации и обезвоживания отходов флотации, расположенные в двух пролетах шириной по 30 м, с мостовыми кранами г.п. 20/5 т и 5 т.

Компоновочные решения по обоим цехам разработаны применительно к установке импортного оборудования на всех технологических операциях. Грузоподъемное оборудование и ленточные конвейеры для транспортировки рядового угля и продуктов обогащения предусматриваются отечественной поставки.

В основном цехе устанавливается технологическое оборудование сухой классификации по кл. 0-3 мм и 3-75 мм с аспирационной системой пылеулавливания, отсадки кл. 3-75 мм, спиральной сепарации (кл. 0,1-3 мм), обезвоживания продуктов отсадки и спиралей, насосных установок для шлама. В отделении флотации и обезвоживания отходов флотации устанавливается флотомашина для обогащения кл.0-0,1 мм, сгуститель для сгущения отходов флотации, оборудование для обезвоживания флотоконцентрата и отходов флотации, приготовления и дозирования флокулянтов.

К наружной стене цеха приблокировано помещение расходных баков флотореагентов (2 бака по 15 мЗ).

Подача угля в главный корпус принята двумя одновременно работающими ленточными конвейерами В1200 мм.

После сухой классификации на грохотах «Ливелл» уголь кл.0-3 мм по желобам (с добавлением транспортной воды) направляется в сборный зумпф крупных шламов для подачи на гидроциклоны и далее на спиральные сепараторы. Предусмотрена выдача части кл.0-3 мм в рядовом виде совместно с концентратом.

Объединенный концентрат отсадки, спиральной сепарации и флотации (вместе с рядовым кл.0-3 мм) сборным ленточным конвейером (В1200) транспортируется на склад концентрата.

Отходы отсадки, спиральной сепарации и обезволичшые на фильтр-прессе флотохвосты ленточным конвейером (В1200) направляются в бункеры породы.

В главном корпусе размещаются помещения вспомогательных служб:

- электроподстанция, распредпункты и РУ6 кВ;

приточная венткамера;

узел ввода теплосети;

- ремонтная мастерская в составе участка сварки и станочного участка.

Здание главного корпуса соединено пешеходной галереей с инженерно-лабораторным корпусом.

Склад концентрата

Склад состоит из двух штабелей емкостью по 15000 мЗ каждый и предназначен для аккумуляции концентрата марок ГЖ и Ж перед погрузкой.

Заполнение штабелей производится одним ленточным конвейером В1200 мм, с помощью барабанной разгрузочной тележки. Передвижение тележки вдоль фронта штабелей осуществляется тяговой лебедкой.

Со склада двумя одновременно работающими ленточными конвейерами В1200 мм, производительностью по 500 т/ч, концентрат транспортируется на конвейерную линию подачи угля на погрузку.

Разгрузка склада осуществляется качающимися питателями ПК-1,2-10 (2 питателя в работе на один ленточный конвейер).

Остальные технические и компоновочные решения аналогичны складу рядового угля.

Бункеры породы

Бункеры предназначены для накопления отходов фабрики с последующей отгрузкой автотранспортом в породные отвалы. Емкость бункеров - 400 т.

Подача отходов в бункеры производится ленточным конвейером В1200 мм, разгрузка бункеров - качающимися питателями ПК-2,6-10 (2 шт.). Загрузка автосамосвалов предусматривается погрузочным устройством.

В здании бункеров проектом предусмотрены следующие мероприятия:

16подача теплого воздуха в погрузочное устройство (для защиты помещения от проникновения холода через погрузочный желоб);

17отвод воды, содержащейся в породе, через лоток опорной рамы питателей в производственную канализацию.

Бункеры запроектированы в расчете на применение автосамосвалов БелАЗ г.п. 42 т для вывоза отходов обогащения в породный отвал.

Управление погрузкой автосамосвалов осуществляется оператором (бункеровщиком), который размещается напротив точки погрузки.

Погрузочный пункт

Погрузочный пункт предназначен для отгрузки концентрата железнодорожным транспортом. Отгружаемая продукция с ленточного конвейера В1600 мм поступает в бункер емкостью 70 мЗ. Перед загрузкой бункера на ленточном конвейере устанавливается оборудование отбора и разделки проб.

Погрузка угля в вагоны производится с ленточного питателя В1600 мм, установленного под бункером, с помощью погрузочного устройства. В периоды отсутствия погрузки подвижный желоб устройства перекрывает приток холодного воздуха в здание и обеспечивает габарит приближения подвижного состава по высоте.J'

Интенсивность погрузки - 1000 т/ч. Количество погрузочных путей - 1.

Погрузка осуществляется методом весовой дозировки: последняя фаза погрузки (догрузка) происходит при нахожденеподвижного вагона на железнодорожных весах, показания которых выведены на пульт оператора погрузки.

При достижении заданной массы, соответствующей весовой норме вагона, оператор останавливает питатель.

Производительность питателя принята 1200 т/ч, что обусловливается необходимостью иметь запас емкости в бункере, так как основной подающий конвейер (1000 т/ч) при переходе следующим вагоном межвагонного пространства не отключается. После окончания погрузки партии (36 вагонов) уголь, Оставшийся на ленте подающего конвейера, разгружается в бункер.

Передвижение вагонов под погрузкой предусматривается маневровым электротягачом Э-2 (односекционным).

Управление процессом погрузки осуществляет оператор, в функции которого входит также передвижение электротягача и управление лебедкой пункта укатки угля в вагонах.

Пункт укатки угля в вагонах

Операция укатки угля, погруженного в вагоны, принята для снижения потерь от выдувания в пути следования состава.

Укатка угля производится с помощью установки для уплотнения, в состав которой входят каток-уплотнитель и лебедка для подъема и опускания катка. Пункт укатки размещается вблизи погрузочного пункта, н fie выхода загруженного вагона с вагонных весов.

2.4 Технический контроль работы фабрики

Система технического контроля включает:

количественный контроль рядового угля, продуктов обогащения и товарной продукции;

- качественный контроль рядового угля, продуктов обогащения и товарной продукции.

Количественный контроль

Контроль и учет поступающего на фабрику рядового угля предусматривается на автомобильных весах, предназначенных для взвешивания автосамосвалов, доставляющих уголь с площадок шахт.

К установке приняты весы автомобильные тензометрические ТСВ-А-С «Мост» для взвешивания в статике.

Контроль и учет отгружаемой товарной продукции производится на вагонных тензометрических весах ТСВ-ЖД-С «Мост» для взвешивания вагонов с углем в статике.

Для учета количества вывозимых в отвалы отходов приняты весы конвейерные тензометрические типа «WT.1-4», устанавливаемые на ленточном конвейере подачи отходов в бункеры породы.

Для оперативного учета количества общей нагрузки на фабрику и отдельные технологические узлы, количества выходов отдельных продуктов обогащения предусматривается установка конвейерных весов типа «WT.1-4» в следующих точках (в скобках указано количество весов, шт):

18на ленточных конвейерах подачи угля из углеподготовки на склад рядового (2);

19на ленточных конвейерах подачи угля в главный корпус (2);

20на ленточном конвейере подачи общего концентрата на склад концентрата (1);

21на ленточных конвейерах выдачи концентрата со склада концентрата (2).

Дистанционная передача показаний весового оборудования предусмотрена:

22от автомобильных весов и всех конвейерных весов - оператору центрального пульта управления (в инженернолабораторном корпусе);

23от вагонных весов - оператору погрузки.

Все принятое проектом весовое оборудование поставляется АО «Тенросиб», г. Новокузнецк.

Качественный контроль

Контроль качества предусматривает:

24отбор, подготовку проб и определение показателей качества каждой партии угля, поступающего на обогащение из каждой шахты, входящей в сырьевую базу фабрики;

25отбор, подготовку проб и определение показателей качества товарной продукции фабрики с целью расчетов с потребителями от каждой отгружаемой партии железнодорожным транспортом;

26оперативный контроль качества рядового угля, продуктов обогащения в технологическом процессе и товарной продукции.

Отбор и подготовка проб с целью определения показателей качества предусматривается:

- на ленточных конвейерах подачи рядового угля кл. 0-75 мм па склад рядового (2 узла опробования);

-на ленточном конвейере подачи товарной продукции (концентрата или рядового угля) на погрузку (1 узел опробования).

В состав каждого узла входит пробоотбиратель маятниковый типа ПММ, машина для разделки проб типа МПЛ-150, механизм для возврата остатков проб на подающий конвейер.

Для удаления металла из потока опробуемого угля на конвейерных линиях перед узлами отбора проб установлен железоотделитель.

Полученные лабораторные пробы доставляются в химлабораторию для проведения анализов на качество.

Оперативный контроль качества в технологических процессах предусмотрен:

- аппаратурными средствами;

- путем проведения экспресс-анализов фракционного состава.

Контроль аппаратурными средствами принят для следующих продукций (в скобках - количество точек контроля зольности и влажности):

2723 м2;

2842 м2; -6 м2;

29рядового угля на линиях подачи в главный корпус (2);

30рядового угля кл.0-3 мм после сухой классификации (1);

31обезвоженного концентрата отсадки после центрифуг (1);

32обезвоженного концентрата спиральной сепарации, после центрифуг (1);

33обезвоженного флотоконцентрата (1);

34объединенного концентрата (1);

35обезвоженных отходов флотации, после фильтр-пресса (1);

36объединенных отходов (1);

37товарной продукции перед погрузкой (1).

Контроль производится непосредственно в потоке, на ленточных конвейерах. В качестве средств контроля приняты приборы, поставляемые институтом ИОТТ (г. Люберцы, Московской обл.):

38измеритель зольности угля в потоке «Канал» - 10 шт;

39измеритель влажности автоматический «ИВА-1» - 10 шт.

Дистанционная передача показаний приборов производится операторам центрального пульта управления и погрузки (для товарной продукции).

Оперативный контроль качества путем проведения экспресс-анализов фракционного состава принят для продуктов обогащения отсадки и спиральной сепарации в целях определения засорения, потерь и их соответствия нормативным показателям.

Для проведения экспресс-анализов предусматривается оборудованное помещение в составе главного корпуса.

Химическая лаборатория

Для определения всех необходимых показателей качества исходного угля, продуктов обогащения и товарной продукции для коммерческих расчетов, в составе фабрики предусматривается химлаборатория.

В состав химической лаборатории входят следующие помещения:

40комната приема проб;

41проборазделочная;

42аналитическая;

43кабинет зав. химлабораторией

44кладовая.

3. Решение экологических проблем в проекте обогатительной фабрики

Проблема экологии и негативного воздействия на окружающую среду углеобогатительных фабрик встала остро еще несколько десятков слет назад. Однако, в пятидесятых, стояла задача любой ценой обогреть страну и обеспечить промышленность металлом при минимуме капитальных затрат.

Кузбасс постепенно начал заполняться шахтерскими поселками с террикониками, гидроотвалами, термическими сушилками с трубами отходящих газов но, как это ни странно, в то же время эти сооружения отражали динамику развития промышленности и были ее неотъемлемыми элементами.

Шестидесятые и семидесятые годы характеризуются уже более пристальным отношением к вопросам экологии, появляются многоступенчатые системы газооочисток, плоские породные отвалы размещаются вне населенных пунктов на нарушенных другими производствами территориях, большая часть оборотной воды обогатительных фабрик осветляется внутри зданий фабрик, но все-таки гидроотвалы по-прежнему строятся.

В эти годы в Кузбассе создаются лучшие углеобогатительные фабрики.

Для всех этих фабрик характерно при проектировании уделять внимание вопросам совершенствования всех отдельных, но традиционных элементов технологии и охраны окружающей среды, но именно элементов, без новых базовых идей.

Постепенно накопленный опыт эксплуатации и проектирования позволил ко многим вопросам подходить нетрадиционно, и в первую очередь это относится к технологии обогащения углей, гидроотвалам и термическим сушкам.

Так, базовым предприятием по вопросу усовершенствования технологии и ликвидации гидроотвала отходов углеобогащения стала ЦОФ «Беловская».

Впервые в практике углеобогащения Кузбасса ЦОФ «Беловская» была переведена на полностью замкнутую в пределах сооружений фабрики водно-шламовую схему. Согласно проекту для обезвоживания отходов флотации в отдельном здании были установлены 3 ленточных пресс-фильтра фирмы «WEMCO» (Англия) с шириной полотна 2,6 метра. Обезвоженный кек вывозится автотранспортом и складируется совместно с отходами гравитации на «сухом» отвале.

Отделение ленточных фильтр-прессов на ЦОФ «Белой екая» находится в эксплуатации более 10 лет, схема работоспособна. Гидроотвал отходов флотации в настоящее время рекультивируется и через несколько лет на месте гидроотвалп будет естественный ландшафт.

В настоящее время гидроотвалы отходов флотации и шламовые отстойники в проектах новых фабрик не предусматриваются. Так, построены фабрики «Антоновская», «Бачатская-Энергетическая», «Заречная», «Красногорская».

Замкнули водно-шламовые схемы ЦОФ «Абашевскаи», ЦОФ «Кузбасская», планируют построить новые цехи ленточных пресс-фильтров, ЦОФ «Березовская» и ГОФ «Тому синская», ГОФ «Чертинская».

На сегодня в Кузбассе находятся в эксплуатации 15 ленточных пресс-фильтров различных изготовителей и в основном работают успешно («Андриц» - Австрия; WEMCO - Англия; «Феникс» - США).

Кстати, ленточные пресс-фильтры повышают технологическую дисциплину предприятия, поскольку зольность кека легко контролируется.

Вопрос рекультивации гидроотвалов, к которому рано и поздно придут все действующие предприятия, не так уж прост.

Обогатительная установка на базе спиральных сепараторов на борту гидроотвала так же не была принята, поскольку более 2/3 угля в виде слива классификационных циклонов, не подлежащих обогащению на спиралях (0-150 микрон), должно вновь возвращаться в тот же гидроотвал, либо в другую емкость (а это уже нонсенс), постепенно будет нарастать циркуляционная нагрузка микроники, да и выход концентрата в любом случае составит ориентировочно 15-20%.

Более логично было бы обогащать весь уголь из тех зон гидроотвала, где зольность до 35-40%, но здесь уже требуется флотация и фильтрация, что неприемлемо ни по стоимости, ни мо эксплуатационным затратам для сезонной, и, тем более, капитальной установки.

Для ЦОФ «Беловская» принят и согласован с экологами вариант «сухой» рекультивации. После строительства специальной фильтрующей дамбы в нижнем бьефе плотины гидроотвала вода будет постепенно сброшена через фильтровальную дамбу и выемка зон, пригодных для обогащения, будет осуществляться экскаватором с последующим вывозом автотранспортом на промплощадку фабрики. Через специальный зумпф материал будет поступать в главный корпус на классификационные циклоны, пески будут обогащаться на спиральных сепараторах, слив 0-150 мк будет обогащаться по действующей схеме фабрики с флотацией, обезвоживанием флотоконцентрата на вакуум-фильтрах, термической сушкой, то есть с основным потоком.

Параллельно с выемкой шлама будет осуществляться засыпка и планировка поверхности гидроотвала породой от гравитационного обогащения и порода будет закрываться растительным грунтом с последующим посевом трав и кустарников.

Время, необходимое для рекультивации, и объем «угольных зон» уточняется в первый год реализации проекта, то есть в 2003 году. В теплый период 2003 года установка успешно прошла испытания и переработала более 80 тыс. тонн угольного шлама с гидроотвала.

ЦОФ «Беловская», как и в случае установки ленточных пресс-фильтров, вновь стала первым предприятием в Кузбассе, грамотно выполняющим рекультивацию гидроотвала отходов флотации.

Необходимо отметить, что двух одинаковых гидроотвалов не существует, поэтому решение по рекультивации каждого гидроотвала должно приниматься после тщательного изучения проблемы.

И это проблема достаточно привлекательная, так как в гидроотвалах находятся десятки миллионов тонн угля, пригодных для реализации.

Термическая сушка продуктов обогащения еще совсем недавно считалась обязательной при обогащении коксующих ся углей до «0» и это не смотря на проблемы безопасной эксплуатации и загрязнения воздушного бассейна.

Ужесточались требования экологов и инспекций Росгортехнадзора, соответственно и усложнялись сушильно-топочные отделения фабрик.

Но любые усложнения, как правило, не приносят ощутимых положительных результатов, термическая сушка как была, так и остается дорогостоящим проблемным процессом.

Детальное изучение сырьевых баз обогатительных фабрик, проектируемых институтом «Гипроуголь» в течение 5 - 6 лет, совместная работа с обогатительными фабриками «Абашевская», «Кузбасская», «Беловская» позволили найти ряд технических решений по существенному сокращению объема концентратов, подвергающихся термической сушке, а в отельных случаях исключить этот процесс из технологии вообще. /10/

Значительный вклад в решение этой проблемы сделан на ЦОФ «Кузбасская», причем пересмотрен был весь технологический процесс, особенно водношламовая схема, установлено высокоэффективное обезвоживающее оборудование.

В результате влажность материала, поступающего на сушку, с 18--20% была снижена до 11-12%./10/

Практически на любой из действующих углеобогатительных фабрик имеется возможность снизить нагрузку на 30-10% по испаряемой влаге, а на ряде фабрик можно отказаться от термической сушки вообще.

Обезвоживание продуктов обогащения принято на трех типах центрифуг, то есть по трем классам крупности для достижения максимальной эффективности обезвоживания. Технологическая схема проектировалась с учетом максимального удаления влаги с продуктов обогащения механическим путем, до влажности, не требующей термической сушки. Когда дело касается переработки углей с выходом летучих веществ до 39%, технологическая схема, не предусматривающая термической сушки, крайне эффективна в части обеспечения безопасных условий эксплуатации фабрики.

За весь период стабильной работы влажность концентрата в отгрузке достигала 8,5%, сочетание укрытых складов, сухого отсева и интенсивного механического обезвоживания оказалось достаточно для устойчивой работы фабрики без термической сушки. Более того, практически полностью отсутствует проблема с пылью и метаном. Напольные укрытые склады конструктивно очень просты, не требуют существенных затрат на их поддержание в рабочем состоянии. Однако, наличие таких сладов приводит к необходимости использования напольной техники для зачистки так называемых «мертвых зон», величина которых напрямую зависит от самотечности угля, прогнозировать которую практически невозможно, но совершенно очевидно, что при применении бункеров или силосов в данном проекте проблемы разгрузки были бы значительно сложнее и решать бы их пришлось с помощью ручного труда и значительных простоев.

Необходимо отметить положительный опыт эксплуатации ленточных конвейеров в подвесном исполнении.

Водно-шламовое хозяйство фабрики в соответствии с проектом работает в замкнутом цикле, наружных гидросооружений нет, осветление оборотной воды осуществляется в одном радиальном сгустителе диаметром 20 метров. Однако при дальнейшем проектировании аналогичных фабрик без наружных гидросооружений целесообразно устанавливать два радиальных сгустителя, второй из которых должен позволять оперативно реагировать на сбои в работе сгустителя.

Необходимо отметить факт: лучшие технико-экономические показатели имеют те предприятия, которые оказывают наименьшее вредное воздействие на окружающую природную среду. Так, например, по сравнению с аналогичными по мощности действующими предприятиями ОФ «Антоновская», запроектированная без гидроотвала, без термической сушки и с укрытыми угольными складами имеет численность трудящихся в 2 раза меньше, расход тепла на отопление в 3 раза меньше, расход электроэнергии - на 30% меньше.

Укрытые напольные склады рядовых углей и товарной продукции безусловно являются одним из существенных элементов охраны окружающей природной среды, они предотвращают загрязнение воздушного и водного бассейнов. Принимая во внимание сравнительно невысокую стоимость их строительства (по сравнению с силосами и бункерами) при обеспечении большой емкости (30-50 тыс. тонн), представляется целесообразным рекомендовать в проектах новых и конструируемых фабрик рассматривать применение укрытых напольных складов.

5. Основные объекты обогатительной фабрики «Антоновская»

.1 Главный корпус (основной цех) ОФ

Применение современных технологий обогащения угля и высокопроизводительного оборудования, замыкание водно-шламового цикла в пределах зданий, использование металлических конструкций для каркаса здания и стеновых ограждений позволяют «собрать» весь технологический процесс включая углеподготовку, обогащение, обезвоживание всех продуктов обогащения и отходов флотации (либо высокозольную микронику) в одном корпусе - основном цехе за пределами которого остаются только склады рядовых углей и товарной продукции, а также погрузочный пункт угля в железно дорожные полувагоны.

Следует отметить, что на современных фабриках отсутствует наружная промканализация. Сроки строительства углеобогатительной фабрики в целом определяет именно главный корпус.

Поскольку сроки строительства фабрики определяются сроками строительства главного корпуса, при проектировании и строительстве ОФ «Антоновская» были приняты нетрадиционные решения:

- инженерная геология была выполнена под рабочую документацию, что позволит практически параллельно с ТЭО выполнять рабочую документацию;

45компоновка технологического оборудования была принята с учетом оптимального размещения его в части обеспечения минимальных перепадов, компактности, удобства по обслуживанию, но и с учетом конструктивно независимого размещения технологических модулей друг от друга, что исключает возможность распространения вибрации и позволяет, в случае необходимости, оперативно производить замену оборудования, либо технологического модуля в целом;

46металлический каркас здания главного корпуса не связан с металлическими технологическими блоками и может строиться с опережением на 4 - 6 месяцев по сравнению с традиционными решениями, то есть задолго до завершения разработки технологических чертежей по главному корпусу, тепловой контур уже может быть готов, оборудован мостовым краном и весь монтаж технологических этажерок и оборудования происходит оперативно и в комфортных условиях;

47отсутствие межэтажных перекрытий (отметок) позволяет упростить процесс уборки помещения и сократить численность обслуживающего персонала в 3 раза по сравнению с традиционными многоэтажными фабриками;

48минимальное количество окон в верхней части здания с устройством обслуживающих площадок к ним позволит поддерживать чистоту, упростит замену и ремонт окон, кроме того, в летний период окна могут использоваться для вентиляции.

Для снижения шума в зданиях такого типа необходимо укрывать оборудование с противошумными кожухами.

Для уборки просыпи и исключения капежа с ленточных конвейеров, расположенных выше нулевой отметки, необходимо под нижней ветвью конвейера по всей длине устанавливаются лотки и предусмотрен отвод воды в зумпфы промканализации на нулевой отметке.

5.2 Напольные укрытые склады для рядового угля и товарной продукции

Появление укрытых угольных складов на углеобогатительных фабриках совпало по времени с приходом в угольную промышленность частного капитала по следующим причинам:

49в рыночных условиях, когда идет борьба за сырьевую базу, а реализация товарной продукции во многом зависит от железнодорожного транспорта, емкости угольных складов имеют особое значение, сейчас нужны именно склады на 2-3 суток, а не аккумулирующие емкости на смену, либо максимум на сутки работы предприятия;

50по сложности и стоимости строительства бункера и силоса являются одной из самых сложных дорогостоящих составляющих в составе зданий и сооружений фабрики;

51эксплуатация бункеров и силосов сопряжена со значительными проблемами, о которых говорится в разделе «Основные особенности проектных решений и строительства новых углеобогатительных фабрик».

По ОФ «Антоновская» склады для рядовых углей и товарной продукции приняты напольные укрытые, неотапливаемые, емкостью по 30 тыс. тонн, конструктивно одинаковы, пол склада - горизонтальный.

Уголь на склад укладывается ленточным конвейером через двухбарабанную разгрузочную тележку.

Уголь со склада забирается качающимися питателями. В принципе склад самотечно-бульдозерный, зона самотечности зависит от влажности угля, так называемые «мертвые» зоны зачищаются напольной техникой, это можно считать недостатком, но зато практически полностью ликвидирован ручной труд.

Отсутствуют проблемы с метаном, поскольку склад хорошо естественно проветривается, обеспечивая безопасные условия эксплуатации, но в то же время склад укрытый, что предотвращает загрязнение пылью окружающей природной среды.

5.3 Конвейерные галереи

Конвейерный транспорт на углеобогатительных фабриках является неотъемлемой частью технологического комплекса. Чем сложнее комплекс углеприема и углеподготовки, складское хозяйство, чем труднее обогатимость углей, тем больше конвейерных галерей необходимо установить. Строительство и эксплуатация старых традиционных конвейерных галерей сопряжено со значительными трудностями:

52конструктивно пролетные строения - фермы при строительстве предопределяюг значительный объем ручного труда, поскольку при устройстве полов и стен необходимо многократно «обхватывать» утеплителем и бетоном узлы ферм, а это не гарантирует качество работы;

53отдельные элементы металлических конструкций находятся в разных температурных режимах с перепадом температуры в зимний период 50-60°С, что предопределяет «мостики холода», конденсат и коррозию;

54узлы металлических ферм, находящиеся в зоне бетонного пола на высоте 300-400 мм интенсивно коррозируют, как показал опыт ремонта галереи на фабриках «Сибирь», «Абашевская», «Беловская» несущая способность ферм за 25-30 лет теряется более чем на 50%;

55наличие в интерьере галерей большого количества элементов ферм и опорных стоек ленточных конвейеров значительно усложняют влажную уборку, которая определена «Правилами безопасности»;

56через стойки конвейеров на конструктив пола передается постоянная вибрационная нагрузка при работающем конвейере, бетон постепенно разрушается, в трещины проникает вода, зимой замерзает и «рвет» бетон.

С целью ликвидации недостатков традиционных галерей на ОФ «Антоновская» проектом приняты арочные галереи с подвесными ленточными конвейерами.

Арочные галереи состоят из следующих основных элементов:

- опорные металлические пролетные балки различной длины согласно проекту;

57керамзитобетонные лотки различной ширины, соответствующей ширине конвейера длиной 3 метра;

58металлического арочного каркаса, устанавливаемого шагом 3 метра на лотки, для подвески конвейеров, труб отопления и т.п.;

59металлической трехслойной панели арочной конфигурации с окнами, устанавливаемой на лотки.

Все элементы галерей готовятся в заводских условиях на месте монтажа осуществляется их сварка.

Двухлетний опыт эксплуатации арочных галерей с подвесными конвейерами на ОФ «Антоновская» подтверждает целесообразность их применения в угольной промышленности.

Необходимо отметить, что расход воды на мокрую уборку, (которая необходима по ПБ) значительно меньше, чем в традиционных галереях.

Применение галерей арочного типа позволяет ускорить темпы строительства, поскольку, во-первых, заказ на заводил конструкций галерей (лотки, арки) может осуществляться главное удобное для заказчика и подрядчика время, даже до начала разработки рабочей документации. Во-вторых, при строительстве арочных галерей практически ведутся только монтажные работы, то есть работы с высоким качеством и производительностью труда.

6. Системы автоматизации управления обогатительной фабрикой

.1 Особенности проектирования систем автоматизации

Процесс создания систем автоматизации управления промышленными объектами представляет собой последовательность взаимосвязанных этапов, начиная с предпроектных исследований и технико-экономического обоснования и заканчивая развитием системы в течение всего срока функционирования автоматизированного технологического комплекса. На каждом из этапов создания системы технические решения и результаты их реализации могут претерпевать структурные изменения. И это закономерно в силу причин методологического, организационного и технического характера.

1.   Реальные условия ввода в действие и эксплуатации каждой создаваемой системы автоматизации управления гораздо шире и многообразнее модельных схем, вкладываемых в основу технических решений на этапах разработки и проектирования во всех частях (технологической, электромеханической и т.д.).

2.  Несмотря на очевидную необходимость совместного проектирования технологических агрегатов (производств) и управляющих систем, как тесно взаимосвязанных элементов целостной системы управления, до сих пор нет даже общих постановок задач совместного проектирования объекта управления и управляющей системы. Традиционно преобладает раздельное проектирование объектов управления (технологических агрегатов и производств) и управляющих систем. Проектные решения в технологической части при таком подходе не учитывают всех возможностей и ограничений современных методов, алгоритмов и программно-технических средств автоматизации управления. Эти решения в большей мере ориентированы на снижение затрат на технологическое оборудование, здания сооружения, чем на обеспечение удобства и эффективности управления производственным процессом. Классический же подход к синтезу управляющих систем базируется на знании модели объекта, то есть ориентировании на уже спроектированный объект управления. Поэтому приходится прибегать к установке дополнительных датчиков, применять качественно более сложные алгоритмы программно-аппаратные средства управления. Разработки, техническая реализация, настройка и последующая эксплуатация такой системы требует гораздо больших затрат, чем могло быть при более рациональных (с точки зрении управления) решениях в технологической части проекта.

3.Зачастую ввод систем автоматизации в действие приходится выполнять поэтапно, в процессе эксплуатации, наращивая информационное обеспечение (по мере комплектации, монтажа и наладки средств контроля) функции АСУ. При этом проектные решения в части алгоритмизации управления, ориентированные на полный объем информационного обеспечения, реализовать при пуске системы просто невозможно. Отсутствие сигналов от тех или иных средств контроля неизбежно приводит к ложным срабатываниям автоматических блокировок агрегатов механизмов, делая невозможной комплексную отладку эксплуатацию оборудования. Развязать этот узел, можно только создавая специально для пускового период» упрощенные варианты алгоритмов контроля и управления и программного обеспечения./17/

Современные социально-экономические условии породили ряд особенностей и дополнительных проблем разработки и реализации проектов автоматизированных технологических комплексов в промышленности вообще и в угольной промышленности в частности.

С одной стороны, привычные сроки проектирования и строительства объектов сокращаются вдвое и более.

Поставляемые комплектно с технологическими агрегатами зарубежного и отечественного производства средства автоматизации имеют очень низкий по современным представлениям "интеллектуальный" уровень. Вопросы же алгоритмизации комплексного управления технологическими агрегатами, а тем более и производственными процессами при существенных запаздываниях в управлении и в условиях значительных координатных и параметрических неопределенностей, приходится решать в процессе создания системы.

Только благодаря совместным и взаимосогласованным усилиям можно решить такие проблемы научно-методического, технического и организационного характера, имеющие ключевое значение для успешного продвижения на рынок систем автоматизации, как:

-научно-методическое обеспечение совместного проектирования технологических агрегатов (производств) и управляющих систем, как тесно взаимосвязанных элементов целостной системы управления, в том числе целенаправленного изменения не только параметров, но и структуры объекта управления в процессе эксплуатации системы;

-научно-методическое и техническое обеспечение испытаний, настройки и наладки сложных алгоритмических и программно-технических систем автоматизации управления, исключая вопросы создания комплексных полигонов;

методическое, организационное и техническое обеспечение целенаправленной подготовки специалистов для служб эксплуатации автоматизированных систем, особенно для предприятий, удаленных от крупных научно-технических центров;

-наработка типовых решений по алгоритмическому и программно-техническому обеспечению контроля и управления как простейшими технологическими агрегатами, так и сложными технологическими комплексами;

-планирование динамики по составу и ресурсному обеспечению работ по проектированию и вводу в действие систем автоматизации с учетом поэтапности работ и постоянного изменения структуры создаваемой системы управления;

-организационное и техническое обеспечение сервисного обслуживания переданных в эксплуатацию систем автоматизации на предприятиях, не имеющих собственной достаточно развитой инфраструктуры;

-организация консалтинга потенциальных заказчиков по вопросам комплектации приобретаемого импортного оборудования средствами автоматизации, соответствующими современному научно-техническому уровню и способными к интеграции в автоматизированные системы.

Таким образом, Именно комплексность решения всех этих вопросов будет способствовать оснащению предприятий высокоэффективными системами автоматизации управления.

6.2 Технологический комплекс ОФ как объект управления

Важную роль при выборе структуры систем автоматизации управления производственными процессами углеобогатительных фабрик играет автономность функционировании технологических комплексов углеприема и углеподготовки собственно обогащения и погрузки.

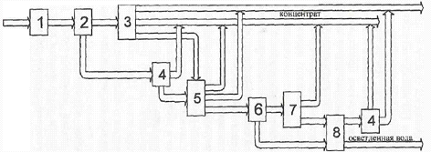
Характерной особенностью технологических комплексов, как объектов управления, является многостадийность технологических процессов, реализуемых с использованием большого количества технологических агрегатов, оборудования и транспортных связей между ними посредством многоконтурной водно-шламовой схемы и (или) ленточных конвейеров. Это видно из укрупненной схемы технологического комплекса обогащения в главном корпусе фабрики, представленной на рис. 1, отражающей некоторый обобщенный вариант технологической схемы обогащения.

Здесь безотносительно к конкретным технологическим процессам и агрегатам выделены основные стадии и системы управления, включающие объект управления (комплекс технологических агрегатов и оборудования) и управляющую систему (операторов установок, автоматические устройства). При этом через водно-шламовую схему организуются положительные технологические обратные связи (рециклы), как внутри, так и между стадиями обогащения.

Координатное управление агрегатами технологического комплекса на любой из стадий технологического процесса осуществляется по нескольким управляющим входам (каналам) с существенно различающейся динамикой (в частности, запаздыванием) влияния управляющих воздействий на управляемые выходные переменные и параметры состояния. Время же транспортного запаздывания в каналах координатного управления значительно превышает время переходных процессов в объекте управления.

Рис. 1. Укрупненная схема технологического комплекса обогащения в главном корпусе фабрики:

1 - Система управления дозированием рядового угля;

- Сухая классификация рядового угля;

- Система управления обогащением крупной фракции;

-Переключатель- делитель потока;

- Система управления обогащением мелкой фракции;

- Переключатель потока;

- Система управления флотацией;

- Система управления сгущением и обезвоживанием шламов

Чтобы обеспечить возможность дальнейшего регулирования, необходимо создать дополнительный ресурс для автоматической системы, что достигается соответствующими изменениями управляющих воздействий по каналам с большим запаздыванием, но уже не автоматической системой, а оператором технологического комплекса. Очевидно, что участие человека в оперативном регулировании технологических процессов не всегда обеспечивает своевременность принятия решений и реализации этих управляющих воздействий, просто в силу многообразия функциональных обязанностей операторов.

Еще одна особенность управления технологическим процессом обогащения заключается в том, что результатом процесса являются, как минимум, два продукта - товарный концентрат и отходы. Изменения содержания золы в концентрате полезного продукта (угля) в отходах имеют тесную положительную взаимосвязь. Уменьшение зольности концентрата сопровождается потерями угля и снижением зольности отходов, и наоборот. Очевидно противоречивое влияние изменений зольности концентрата и отходов на технико-экономические показатели процессов обогащения. Это приводится учитывать не только при программировании технологических режимов комплекса обогащения, но и при оперативном регулировании технологических процессов на каждой из стадий обогащения.

То есть, постановка задачи автоматического оперативного регулирования технологического процесса обогащения в ориентации только на одну из выходных переменных (в частности, зольность концентрата), по меньшей мере, некорректна с позиций эффективности системы автоматизации производственного комплекса в целом.

Необходимо взаимосвязанное регулирование зольности концентрат и отходов с учетом не только их текущих изменений, но и совместного влияния на технико-экономические показатели производства.

Управляя технологическим комплексом в целом, приходится решать не только задачи согласования производительности и параметров технологических режимов агрегатов и комплексов по стадиям обогащения. В зависимости от внешних условий (например, качества рядового угля) и достигаемых технико-экономических показателей, состояния агрегатов и наличия ресурсов регулирования приходится целенаправленно менять структуры объектов управления.

Такими структурными управляющими воздействиями вводятся (выводятся) в действие резервные каналы управления, включаются (выключаются) в схему обогащения технологические агрегаты и потоки продуктов обогащения. Для реализации структурных управляющих воздействий используются переключатели и делители потоков сухих и обезвоженных продуктов, водно-шламовой схемы.

По характеру протекания управляемых технологических процессов объекты управления технологических комплексов обогащения относятся к классам:

1  непрерывно-дискретных, сочетающих непрерывные и прерывистые режимы (комплексы углеприема и углеподготовки, погрузки);

2  полунепрерывных, то есть непрерывных с существенными для управления переходными режимами, вызванными заменой сырья, переключениями технологической схемы и транспортных связей, кратковременными профилактическими остановками, что характерно для отдельных агрегатов и в целом технологического комплекса главного корпуса обогатительной фабрики.

В этих условиях особое значение приобретает проблема безударного (плавного) перехода с одного режима на другой с учетом различного рода рециклов в технологической схеме, динамики изменения нагрузки на технологических агрегатах поточно-транспортной системе.

Решение ее важно с точки зрения сохранности и безопасности эксплуатации технологического оборудования, сокращения длительности переходных процессов и простоев и, в конечном итоге, повышения производительности комплекса и качества товарного концентрата, сокращения потерь полезных продуктов (угля, магнетита) с исходами обогащения.

С учетом изложенного очевидно, что для создания эффективных систем управления процессами обогащения нельзя ограничиваться традиционными методами и подходами к решению задач управления. Требуются новые схемы, методы и алгоритмы управления технологическими агрегатами и комплексами обогащения, как объектами с распределенным управлением и целенаправленно изменяемой структурой.

6.3 Современная система автоматизации управления ОФ

При выборе функциональной и технической структуры современной системы автоматизации управления фабрикой необходимо комплексно рассматривать вопросы технологического управления, специфику строительно-монтажных и пуско-наладочных работ, освоения новых технологий, отработки технологических регламентов и оптимизации технологических режимов. Представляемый ниже вариант решений по автоматизации обогатительной фабрики в полной мере отвечает этим требованиям.

Назначение системы - автоматизация управления технологическими и производственными процессами обогатительной фабрики, включая решение задач контроля и анализа текущих изменений условий по поставкам рядовых углей и отгрузке концентрата, состояния отдельных технологических комплексов и прогнозирования результатов их функционирования, оптимизации и оперативной согласованной коррекции плановых заданий на режимные параметры технологических процессов по стадиям и комплексам обогащения, оперативной реализации управляющих решений и регулирования технологических параметров.

Цели создания системы - увеличение выхода годного и сокращение потерь угля с отходами, снижение удельных затрат на производство, снижение капитальных затрат на автоматизацию и сокращение сроков вывода автоматизированного технологического комплекса на проектную мощность, сокращение неплановых простоев технологического оборудования и затрат на текущее обслуживание и модификацию функций системы и алгоритмов контроля и управления.

Эти цели достигаются за счет оптимизации режимов и оперативного регулирования технологических процессом, оперативности и полноты получаемой персоналом информации, отказа от применения громоздких и дорогостоящих пультов и пнемощитов и сокращения затрат на кабельную продукцию, минимизации количества малонадежных электромеханических устройств, гибкости и надежности применяемых программно-аппаратных средств.

7. Выявление «узких мест» в технологической схеме обогащения угля

Обогатительная фабрика «Антоновская» проработала 4 года и является молодым предприятием, на котором не было зарегистрировано никаких аварийных ситуаций и продолжительных простоев.

Однако, для того, чтобы понизить вероятность подобных негативных явлений, а также снизить возможное воздействие их на окружающую среду при возникновении, предусматривается устройство шламового бассейна (водосборника).

Наличие подобного сооружения необходимо для переработки всех случайных переливов, аварийных и плановых выпусков воды из обогатительных аппаратов и всевозможных циркуляционных емкостей (зумпфы, баки, отсадочные аппараты).

Водно-шламовое хозяйство обогатительной фабрики, в согласии с утвержденным проектом, работает в замкнутом цикле. Наружных гидросооружений на промплощадки фабрики нет, осветление оборотной воды осуществляется в одном радиальном сгустителе, диаметр которого составляет 20 метров, а вместимость 1200 м3.

Однако, для устойчивой эффективной работы необходима резервная емкость для воды, которая должна позволить оперативно реагировать на сбой в работе сгустителя, а также принимать воды промышленной канализации. На фабрике должна быть емкость, чтобы собирать воду со всей фабрики, включая один опорожненный радиальный сгуститель.

На углеобогатительных фабриках вода является технологической средой, в которой осуществляются основные операции обработки угля (см. лист 1).

Качество воды определяется ее физическими, химическими и бактериологическими свойствами. От свойств воды в значительной степени зависят эффективность обогащения и обезвоживания угля, ее расход.

Расход технологической воды на фабриках колеблется в пределах 2 - 5 м3/т обогащаемого угля, достигая на ряде фабрик 4 - 5 тысяч м3/ч.

Для уменьшения расхода воды, предотвращения загрязнения рек и водоемов на фабриках предусматриваются как раз водно-шламовые схемы с оборотным водоснабжением. Это позволяет сократить забор воды из внешних источников водоснабжения до 0,1 - 0,2 м3/т обогащаемого угля.

Понятие технологической воды включает в себя оборотную и свежую техническую воду.

Оборотная вода подразделяется на оборотную шламовую воды и оборотную техническую воду.

Оборотная шламовая вода есть вода, частично загрязненная шламом, возвращаемая в оборотный цикл для повторного использования после неглубокого осветления в сгустительно-осветлительных устройствах либо вовсе без осветления. Такая вода используется в операциях мокрого грохочения, гидротранспортирования угля к местам его обработке, а также в смеси с чистой водой в качестве среды при обогащении в отсадочных машинах. содержание твердого в оборотной шламовой воде, как правило, превышает 20 кг/м3.

Оборотной технической водой называется такая вода, возвращаемая в оборотный цикл обогатительной фабрики для повторного использования после глубокого ее осветления в сгустителях с использованием флокулянтов либо в илонакопителях. Такая вода используется в смеси с оборотной водой либо самостоятельно в операциях, когда применение оборотной шламовой воды недопустимо (например, при промывке продуктов обогащения и т.п.). содержание твердого в оборотной технической воде, как правило, не превышает 2 - 5 кг/м3.

Свежей технической водой называется вода, подаваемая на фабрику из внешних источников для восполнения потерь воды, уносимой продуктами обогащения, испаряемой в сушильных установках, в наружных отстойниках и илонакопителях, а также фильтруемой в почву илонакопителя. Она используется в операциях, где нельзя применять оборотную воду. Содержание твердого в технической воде не превышает 1 - 2 кг/м3.

При многократном использовании вода загрязняется шламом, насыщается солями, реагентами и изменяет свои свойства.

В качестве резервной емкости при возможных случаях аварии может выступать:

радиальный сгуститель;

сгустители с осадкоуплотнителем;

секционные отстойники:

шламовые бассейны и водосборники;

илонакопители.

Принцип действия этих аппаратов и устройств основан на использовании силы тяжести твердых частиц.

Радиальный сгуститель (рис. 1) представляет собой аппарат для улавливания угольных шламов, отходов флотации и осветления воды.

В радиальных сгустителях максимальная толщина осадка образовывается на периферической части днища, а минимальная - у центра сгустителя. Это объясняется тем, что у центра сгустителя в следствии больших скоростей потока частицы не достаточно осаждаются, а осевший шлам размывается под действием потока. Дальше от центра к периферии сгустителя скорость потока уменьшается и частицы шлама осаждаются более интенсивно.

При применении флокуляции твердых частиц распределение осевшего шлама по днищу другое. Образовавшиеся флоккулы осаждаются не в горизонтальном потоке, как это происходит без применения флокуляции, а в вертикальном. Флоккулы как бы прижимаются потоком к центру днища сгустителя, что ускоряет осаждение. Благодаря этому основная часть шлама осаждается в центре сгустителя, что облегчает его выгрузку.

При применении радиальных сгустителей для угольных шламов содержание твердого в сгущенном продукте можно получать значительно высокое (до 300 и даже 450 г/л).

При сгущении отходов флотации, особенно таких, как, например отходов флотации газовых углей, содержание твердого в сгущенном продукте значительно меньше (100 - 120 г/л).

Производительность радиальных сгустителей зависит от зольности поступающего на него продукта. Причем при сгущении отходов флотации имеется в виду применение процесса флокуляции, без которой производительность радиального сгустителя при относительно зернистых отходах не должна превышать 0,25 м3/(м2ч). При более глинистых отходах вообще невозможно получить светлую воду без флокуляции.

Рис. 1. Радиальный сгуститель

- желоб;

- железобетонный чан;

- трубопровод для сгущения продукта;

- ферма.

На углеобогатительных фабриках наиболее применение получили одноярусные радиальные сгустители с периферическим приводом. Радиальные сгустители с центральным приводом иногда зашламовываются, вследствие чего стали применятся реже.

В практике углеобогащения наибольшее распространения получили радиальные сгустители диаметром 20 - 30 метров. Радиальные сгустители с большим диаметром в технологическом отношении менее выгодны, так как в их центральной части возникают слишком большие скорости потоков, и шлам осаждается преимущественно на их периферии, а в центре образуется так называемая «мертвая зона».

Недостатками радиальных сгустителей является малая удельная производительность, слабая степень сгущения (особенно отходов флотации) и громоздкость, требующая больших площадных объемов здания.

Сгустители с осадкоуплотнителем (рис. 2) предназначены главным образом для улавливания отходов флотации, осветления воды и сгущения осадков с высокой степенью уплотнения.

Корпус сгустителя представляет собой сварную металлическую конструкцию. В верхней части сгустителя расположены сливные желоба. Внутри корпуса сгустителя с периферическим расположением загрузочного устройства имеется коническая вставка с радиальными делителями потока.

Загрузочное устройство сгустителя аналогично устройству многоканальной флокуляции. Разница заключается в том, что секционный желоб соединен с промежуточной камерой, под которой размещена вертикальная камера (воздухоотделитель), соединенная с камерой гашения потока и ввода сфлокулированной пульпы в сгуститель.

Разгрузочное устройство представляет собой конический клапан с контргрузом,

Исходная пульпа поступает в горизонтальный желоб и далее в устройство многоканальной флокуляции, где смешивается с флокулянтом, Затем поток поступает в вертикальную камеру - воздухоотделитель, из которого направляется в камеру гашения скорости, после чего распределяется в объеме сгустителя.

В сгустителе с центральным загрузочным устройством это осуществляется через специальные загрузочные окна диаметром 50 мм, а в сгустителе с периферическим загрузочным устройством - через окна, образованные радиальными делителями потока, установленными под конической вставкой по всему периметру корпуса сгустителя. Осветленная вода переливается через сливную кромку в сливные желоба, а сфлокулированные частицы под действием сил тяжести оседают в конической части сгустителя, где происходит уплотнение осадка.


Рис. 2. Сгуститель с осадкоуплотнителем:

а - с центральной загрузкой; б - с периферической загрузкой;

- система дозирования флокулянта; 2 - желоб-сместитель;

- промежуточные камеры; 4 - воздухоотделитель;

- сливной желоб; 6 - цилиндрическая часть;

- распределительная камера; 8 - осадкоуплотнитель;

- разгрузчик.

Сгущенный осадок выгружается разгрузочным устройством.

При работе сгустителя в установившемся режиме образуются три рабочие зоны: осветленной воды, интенсивного осаждения и уплотнения осадка. Первые две зоны - в цилиндрической части сгустителя, третья зона - в конической части (осадкоуплотнителе).

Сгуститель с осадкоуплотнителем работает по принципу вертикального отстойника. Здесь направления скорости осаждения флокул под действием силы тяжести и движения осветленной воды к сливным желобам вертикальны и направлены в противоположные стороны. Для выпадения в осадок сфло-кулпрованных частиц из потока необходимо, чтобы скорость их осаждения была больше скорости движения воды.

Полученные осадки в сгустителях подобного типа, в отличие от сильноразжиженных отходов флотации, обладают в какой-то мере механическими свойствами - прочностью, упругостью, эластичностью.

Сгуститель с осадкоуплотнителем в сравнении с радиальными сгустителями имеет более высокую удельную производительность и более высокую степень сгущения.

Более высокая производительность объясняется значительно большой высотой цилиндрической части, чем это имеет место в радиальных сгустителях, а высокая степень сгущения осадка - наличием осадкоуплотнителя, то есть конической части.

Секционные отстойники (наружные) (рис. 3) на всех фабриках предназначены для улавливания, обезвоживания угольного шлама и осветления воды. В последние годы на фабриках все угольные шламы подвергаются флотации, а секционные отстойники используются главным образом для отходов флотации. Заполнение секций осуществляется поочередно (сплошная и пунктирная линии на рис. 3). При работе отстойника по первому варианту заполнение секции № 1 осадком происходит в течение 4-5 дней. Секция № 2 заполняется при этом на 30- 40%, а последующие - и того меньше.

Рис.3. Секционный наружный отстойник

В слив отстойника из секции № 7 идет чистая вода. После заполнения секции № 1 осадком она отключается, а пульпа подается в предварительно очищенную секцию № 4, в которую предварительно перекачаны илы из секций № 7 и 8. Осевший в секции № 2 шлам грейферным краном перегружается в секцию № 1.

Это способствует лучшему отжиму и обезвоживанию подготовленного к выгрузке осадка. После этого шлам из секции № 1 выгружается на дренажную площадку, а в нее перекачиваются илы из секций № 5 и 6 и схема работы отстойника по первому варианту вновь подготовлена к работе. Подача питания в секцию № 1 после заполнения секции № 4 предотвращает попадание илов в осветленную воду. Они остаются под осевшим зернистым материалом. Осветленная вода из секций № 7 или 6 возвращается в оборотный цикл фабрики или направляется в илонакопитель.

Такая технология работы секционного отстойника позволяет получать осадок отходов флотации влажностью 35-45 % или осадок шлама влажностью до 35 %. С дренажной площадки осадок грузится в транспортные средства (железнодорожные вагоны или автомобили).

Выемка уплотненного осадка из секций и его погрузка в транспортные средства осуществляются козловым или мостовым грейферным краном.

Нормальная работа секционного отстойника обеспечивается при производительности 0,1-0,2 м3/(м2ч). При большей производительности слив, как правило, загрязнен и он не может быть использован в оборотном цикле фабрики. В этом случае его направляют в илонакопитель.

Шламовый бассейн (рис. 4) - это разновидность секционный отстойников, отличительными особенностями которых является наличие устройства непрерывной разгрузки осадка.

Рис. 4. Шламовый бассейн:

- желоб питания; 2 - самоходная тележка;

- сливной желоб; 4 - скребок;

- секция; 6 - сборщик сгущенного шлама;

- центробежный насос шламовый;

- центробежный насос осветленной воды;

- сборник осветленной воды.

Шламовые бассейна предназначены для сбора случайных переливов различных сборников, смывов перекрытий обогатительной фабрики лент конвейеров, просыпей и т.п. Также, в отдельных случаях, применяются для осветления фугатов и фильтратов.

На обогатительной фабрике шламовые бассейны устанавливаются в двухсекционном и четырехсекционном исполнении. Секции изготавливаются из железобетона.

Длина секций 25,5; 31,5 и 37,5 метров. Для удаления осадка все секции бассейна оборудованы специальными устройствами для выгрузки шлама в приемник.

При непрерывной эксплуатации одной какой-либо секции или параллельно обоих содержание твердого в сливе слишком велико, и их эксплуатация при таком же режиме малоэффективна. Поэтому данной работой принимается периодический режим работы секций. При периодическом режиме работы секций содержание твердого в сливе несколько уменьшается. В этом случае в работке находится одна секция, а в другой отстаивается шлам, при этом вода осветляется.

Илонакопители (рис. 5) - предназначены для приема сбросовых вод отходов флотации и высокозольных илов. Они получили повсеместное применение на углеобогатительных фабриках и являются пока основным сооружением для осветления воды отходов флотации, илистых шламов и складирования твердого.

Поступающие в илонакопитель воды осветляются и возвращаются на фабрику для использования, а твердые частицы осаждаются на дно накопителя и уплотняются.

Похожие работы на - Обогатительная фабрика 'Антоновская' как один из основных элементов угледобывающего комплекса

 

Не нашли материал для своей работы?
Поможем написать уникальную работу
Без плагиата!
Без нейросетей!