Виробництво хлору, каустичної соди та водню
МІНІСТЕРСТВО
ОСВІТИ І НАУКИ УКРАЇНИ
НАЦІОНАЛЬНИЙ
УНІВЕРСИТЕТ “ЛЬВІВСЬКА ПОЛІТЕХНІКА”
Кафедра
хімії і технології неорганічних речовин
Курсовий
проект на тему:
«Виробництво
хлору, каустичної соди та водню»
Виконала
студентка:
Панасюк А.М
групи ТНРс-11
Керівник:
доц. Слюзар
А.В
Львів-2014
Зміст
Вступ
. Загальна характеристика
виробництва хлору, каустичної соди та водню
.1 Виробництво хлору,
каустичної соди та водню в Україні та країнах СНД
.2 Характеристика та вимоги до
якості продукції
.3 Характеристика сировини,
матеріалів та напівпродуктів
.4 Фізико-хімічні основи
технологічного процесу виробництва каустичної соди
. Технологія виробництва хлору,
каустичної соди та водню
.1. Основи електролізу водних
розчинів хлориду натрію діафрагмовим методом
.2. Технологічна схема
виробництва
.2.1. Діафрагмові електролізери
.2.2 Електроліз водних розчинів
хлориду натрію бездіафрагмовий з ртутним катодом
.2.3 Електроліз водних розчинів
хлориду натрію мембранним методом з твердим катодом
.3. Проблемні стадії
виробництва
.4.Порівняльна характеристика
технологічних схем виробництва
Висновки
Список використаної літератури
Вступ
Перед нами стоїть завдання -
електролізом водного розчину хлориду натрію одержати три цільових продукти:
хлор, гідроксид натрію і водень.
Сировиною для електролітичного
виробництва лугу і хлору є водні розчини NаСl. Вапняне молоко, використовуване
содових заводах, на хлорних заводах замінюють розчином каустичної соди (
католіт ), тому метод очищення носить назву содово - каустичний.
Електроліз - розклад речовин
(наприклад, води <#"821086.files/image001.gif"> і починає
проходити процес виділення хлору c низькою перенапругою (крива 2). Проводимо
еквіпотенціальну лінію при робочому потенціалі анода (Еа=1,42
В) до перетинання з поляризаційними кривими і знаходимо силу струму (
, що
витрачається на кожен процес. У даному прикладі
= 45...60 А×м-2, а
=1450 А×м-2.
Звідси
і, отже,
вихід за струмом хлору складає 96…97 %.
Таким чином, завдяки
застосуванню анодного матеріалу з високою перенапругою виділення кисню і
низькою перенапругою хлору, основним процесом на аноді є утворення хлору.
Аналізуючи хід парціальних
поляризаційних кривих (рис. 1.1), можна зробити висновок про те, що чим вище
робоча густина струму, тим більшого виходу за струмом хлору слід очікувати.
Тому електроліз рекомендується вести за густиною струму: діафрагмовим методом -
1500...2500 А×м-2,
мембранним - 2000...4000 А×м-2, із ртутним катодом -
6000...15000 А×м-2.
Рис.1.1. Парціальні поляризаційні
криві виділення кисню (1) і хлору (2) на ОРТА
. Для зниження напруги на
електролізері і питомої витрати електроенергії електроліз доцільно проводити
при підвищених температурах - 358...369 К. Такі технологічні параметри
диктуються кінетикою електродних процесів і витратою електроенергії і можуть
уточнюватися при конкретному методі електролізу.
. Надійний розділ анодних і катодних
продуктів. При електролізі водних розчинів хлоридів лужних металів в зоні
потенціалів негативніше лінії а рівноваги води з воднем, на твердому
металевому катоді буде проходити реакція:
Н2О + 2е = 2ОН- + Н2
з накопиченням лугу в католіті і
виділенням водню.
Якщо анодні продукти (Cl2,
рН < 4) не відокремити від катодних (NaOH ~ 100...140 г×дм-3),
почнуть проходити побічні процеси 2, 4, 5, 12 і 18 з утворенням гіпохлориту,
хлориту і хлорату натрію, і цільових продуктів не одержимо.
Для відділення анодного простору з
кислим розчином від катодного, заповненого розчином лугу, застосовують
катіонообмінні мембрани і пористі діафрагми. В залежності від виду роздільного
елемента в промисловості застосовують три методи електролізу водних розчинів
хлориду натрію:
· діафрагмовий з твердим
катодом;
· мембранний з
твердим катодом;
· бездіафрагмовий з
ртутним катодом.
Розглянемо більш докладно кожний з
них.
Кожен їх зазначених способів
відрізняється реакціями, що протікають. У діафрагмовому способі на твердому
катоді відбувається розряд іонів водню, що містить залишкові кількості NаСl. На
аноді подається гарячий очищений розсіл і утворюється газоподібний хлор. Рух
розсолу з анодного в катодний відбувається за рахунок різниць рівнів аноліта і
католіта.
Катодний процес . При електролізі
водного розчину хлориду натрію на твердому, наприклад, залізному катоді,
виділяється водень і в католіті утворюється луг.
Н2О +2 е → Н2 +2 ОН
Різні іони розряджаються при різних
значеннях потенціалу. Це властивість іонів і дозволяє використовувати
електроліз для розділення сумішей речовин. Мінімальний потенціал електорода,
необхідний для розряду даного іона при концентрації його в розчині, що дорівнює
1екв / л, називають нормальним електродним потенціалом і позначають через Е0.
Для багатьох іонів значення Е0 відомі і наводяться у довідковій літературі.
У практичних умовах розряд іонів на
електродах відбувається при більш високих значеннях потенціалу, ніж теоретичне.
Різниця між значеннями дійсного та оборотного електродного потенціалу
називається поляризацією, яка зростає із збільшенням щільності струму.
Лімітуючою стадією процесу
електролізу може бути стадія розряду іонів - гальмування процесу за рахунок
електрохімічної стадії ( виникає при протіканні струму), що призводить до появи
перенапруги - поляризації. На поляризацію в цьому випадку впливає зміна умов
ведення електролізу. Так, наприклад, для зменшення поляризації виділення водню
залізний катод покривають нікелем або кобальтом ( каталізатором ), що знижує
потенціал виділення водню.
Розряд іонів натрію на сталевому
катоді не відбувається внаслідок високого від'ємного значення стандартного
потенціалу реакції.
а + е → Nа, рівного - 2.714В
Крім основного процесу, що протікає
на аноді 2Сl → Сl2, в анодному просторі електролізера протікає ряд
побічних реакцій, що зменшують вихід по струму, наприклад:
ОН - - 4е → О2 + Н2О
Хлор, що виділяється на аноді,
частково розчиняється в електроліті, взаємодіючи з водою відповідно до
реакціями
Сl2 + Н2О ↔
НСlО + НСl, Сl2 + ОН- ↔ НСlО + Сl -
На окислення іонів СlО - на аноді до
СlО3 - витрачається значна частка струму, отже, зазначені процеси є
небажаними. Таким чином, вихід за струмом продукту, що позначається зазвичай А,
залежатиме від ретельності поділу катодних і анодних продуктів. Крім того,
вихід за струмом залежить від концентрації їдкого натру в католіті, від
розчинності хлору в аноліті, а остання пов'язана з концентрацією NаСl: чим вище
концентрація NаСl в аноліті, тим нижче розчинність хлору. Розчинність хлору у
водних розчинах концентрацією NаСl знижується також з підвищенням температури.
Цим і пояснюється прагнення направити на електроліз практично насичений водний
розчин концентрацією NаСl і вести процес при температурі 85- 900С . Вихід хлору
і луги по струму в цих умовах складає 92-96 %.
2.
Технологія виробництва хлору, каустичної соди та водню
2.1
Основи ектролізу водних розчинів хлориду натрію діафрагмовим методом
Вперше діафрагмовий електроліз з
твердим катодом був здійснений з непроточним електролітом. У діафрагмовий
електролізер заливають визначений об’єм розчину хлориду натрію з концентрацією
310 г×дм-3. Аноліт і католіт знаходяться
на одному рівні. При проходженні струму, на катоді розряджається вода (b) з
накопиченням у католіті NaOH. На аноді виділяється хлор за реакцією:
-
- 2e = Cl2 (2.1.)
Іони ОН- під дією електричного поля
рухаються до анода. Поки концентрація їх у католіті невелика, то участь ОН-
іонів у переносі струму теж невелика, і тому на початку електролізу струм
переноситься іонами Na+ і Cl-. По мірі накопичення в
розчині NaOH усе більша частина струму переноситься іонами ОН-, що
призводить до зменшення виходу за струмом Cl2 і NaOH. Практично в
електролізерах з нерухомим електролітом (наприклад, системи Грисгейм -
Електрон) працювали до концентрації 40...50 г*дм-3. Проте при цьому
вихід за струмом падав до 50...65 %.
Цей факт підтверджується таким
теоретичним висновком. Припустимо, що через електролізер пройшов 1F електрики.
При цьому в католіті утвориться 1 моль NaOH , що буде брати участь у переносі
струму поряд з іонами Na+ і Cl-. Якщо х долей F
переноситься NaOH, тоді (1 - х) долей F переноситься NaCl. Відношення
кількості струму, що переносять NaOH і NaCl пропорційно питомій електричній
провідності


(2.2)
Звідси
(2.3)
Якщо n - число
переносу іонів ОН-, то nх - кількість ОН-,
що беруть участь у переносі струму, потрапляють в анодний простір і беруть
участь у побічних процесах. Оскільки при проходженні 1 F електрики утвориться 1
моль NaOH, то вихід за струмом NaOH
ВСNaOH =
1-nx
(2.4)
(2.5)
Відомо, що
, тому
, (2.6)
де a1 і
a2 -
ступінь дисоціації відповідно NaCl і NaОН;
- молярна електрична провідність
відповідно хлориду і гідроксиду натрію при нескінченному розведенні.
З урахуванням наведеного
співвідношення одержимо рівняння Ферстера:
(2.7)
з якого очевидно, що з
підвищенням концентрації NaОН вихід за струмом падає.
Для підвищення виходів за
струмом хлору і гідроксиду натрію застосовують діафрагмовий електроліз водного
розчину хлориду натрію з протитечією. Підвищення виходів за струмом при
одночасному збільшенні концентрації лугу досягається створенням потоку
електроліту в порах діафрагми назустріч руху іонів OH-. Прохідність
електроліту від анода до катода створюється за рахунок різниці рівнів
електроліту h. Для цього в анодний простір безперервно подається розчин
NaCl c концентрацією 310±5г×дм-3, а католіт, що
містить NaOH 120...140 г×дм-3 і NaCl 180...200 г×дм-3,
безперервно виводиться з електролізера.
Рис.2.1.
Схема роботи діафрагмового електролізера з протитоком електроліту
На аноді проходить процес виділення
хлору, а на катоді - процес з виділенням водню і гідрокcиду натрію.
У порах діафрагми (рис. 2.1.) іони
ОН- під дією електричного поля починають рухатися в напрямку до
анода зі швидкістю W. Проте рідина в порі рухається у бік катода зі
швидкістю V і зносить іони ОН- у катодний простір. Якщо V ³
W, то теоретично міграція іонів ОН- в
анодний простір буде дорівнювати нулю, а вихід за струмом лугу повинен бути
близький до 100% за умови, що усунута конвекція і дифузія. Якщо V < W,
то вихід за струмом менший 100%.
2.2
Технологічна схема виробництва
Технологічна схема виробництва
гідроксидів натрію або калію, хлору і водню діафрагмовим методом включає стадії
приготування і підготовки вихідних розчинів (I), електролізу (II), обробки
продуктів електролізу і доведення їх до товарного вигляду відповідно до вимог
споживача (III). Сюди відносяться стадія охолодження і сушіння хлору, а також
стадія випарювання католіту (IV) і скраплення хлору. Принципова технологічна
схема цього виробництва подана на рис. 2.2.
Вихідною сировиною для електролізу є
концентрований розчин хлориду натрію. Розчин солі готують або розчиненням солі
під землею, подаючи гарячу воду в спеціально пробурені свердловини, або
розчиненням твердого хлориду натрію в наземних умовах на
складах-солерозчинниках. На окремих підприємствах як сировину використовують
природні розсоли. Сирий розсіл надходить у збірник 1. Він містить значну
кількість зважених часток, а також шкідливих для електролізу домішок - солей
кальцію, магнію, заліза і тому він надходить на очистку.
Сирий розсіл , що містить 310...315
кг×м-3 хлориду натрію через
підігрівач 2 подається в освітлювач 10. Для очищення розсолу від домішок на
хлорних заводах в основному застосовують содово-каустичний метод очистки,
відповідно з яким для очистки від іонів Са2+ використовують содовий
розчин, від іонів Mg2+ і заліза - гідроксид натрію, що надходить зі
зворотним розсолом. Вміст NaOH в зворотному розсолі, отриманому розчиненням
зворотної солі на стадії випарювання електрощолоків, складає 2...3 кг×м-3
і перевищує кількість гідроксиду натрію, що необхідна для осадження іонів Mg2+
і Fe3+. Тому одна частина зворотного розсолу направляється в зону
змішування освітлювача 10, а інша частина - у карбонізатор 5, куди подаються
топкові гази, що містять не менше 6% (об’ємних) СО2. Гідроксид
натрію, що утримується в зворотному розчині, карбонізується за реакцією:
NaOH + СО2 = Nа2СО3
+ Н2О.
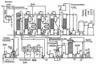
Рис.2.2. Технологічна схема
виробництва хлору і каустичної соди діафрагмовим методом: 1
-збирач сирого розсолу; 2- підігрівник сирого розсолу; 3- відцентрові насоси;
4-збирач зворотного розсолу; 5- колона карбонізація; 6- напірний бак для
гідролізованого поліакриламіду; 7- освітлювач; 8- напірний бак шламової
суспензії; 9- центрифуга; 10- приймач шламу; 11-приймач фільтрату; 12- збирач
чистого розсолу; 13- фільтр для розсолу; 14- бак-нейтралізатор; 15- напірний бак
для соляної кислоти; 16- збирач освітленого розсолу; 17- напірний бак для
освітленого розсолу; 18- підігрівник; 19- електролізери; 20- приймач щолоку;
21- гідразатвор; 22-холодильник змішування; 23-водневий компресор;
24-бризковідділювач; 25- холодильник; 26-вогнеперешкоджувачі; 27- випарні
апарати першого ступеня; 28- випарний апарат другого ступеня
Карбонізацію зворотного розчина
ведуть з таким розрахунком, щоб утворилася достатня кількість соди для
осадження іонів Са2+ і створення необхідного їх надлишку в очищеному
розсолі - 0,3...0,4 кг×м-3. При
цьому в зворотному розсолі повинен залишатися гідроксид натрію в кількості
достатній для осадження магнію і створення надлишку NaOH не менше 0,05 кг×м-3.
У випадку нестачі лугу в зворотному розсолі для виконання вищевказаних вимог
добавляють розчини соди. Для цього в схему включають розчинник соди, ємності і
насоси для содового розчину. Содовий розчин готують на зворотному розсолі з
концентрацією соди 60...80 кг×м-3.
Карбонізований і зворотний розсоли зі збірника 4 подають у зону змішування
освітлювача 7. Для прискорення коагуляції осаду туди надходить гідролізований
розчин поліакриламіду (ППА) з напірного баку 6. При інтенсивному перемішуванні
сирого й зворотного карбонізованого розсолів в освітлювачі протікають реакції
осадження іонів:
2+
+ 2ОН- = Mg(ОН)2 ¯
Са2+ + СО32-
= СаСО3 ¯ 3+
+ 3ОН- = Fe(ОН)3 ¯
Осадження шкідливих домішок і
освітлювання розсолу проводять в освітлювачах типу ЦНІІ-3 або ОВР-ПШ
продуктивністю до 120 м3.год. Всі вони мають зону інтенсивного
змішування сирого розсолу з карбонізованим, зону освітлювання шляхом фільтрації
розсолу через зважений прошарок шламу, скидання частини шламу в нижню частину
апарата, що працює за принципом гравітаційного осадження шламу. Освітлений
розсіл видаляється через перетічні кишені у верхній частині апарата в збірник
12. Шлам що відокремлюється, у вигляді суспензії, перекачується в напірний бак
8 і звідти подається в центрифугу 9 або фільтр типу фПАКМ-20. Шлам надходить у приймач шламу 10, а звідти на
поховання або утилізацію. Отриманий фільтрат збирається в приймачі фільтрату
11.
Після освітлення розсіл надходить у
збірник 12, звідки насосом подається на фільтрацію на фільтр 13, потім у бак 14
на нейтралізацію соляною кислотою, що подається з бака 15, і далі через збірник
16 - у напірний бак 17. Освітлений розсіл, що надходить на електроліз, повинен
задовольняти наступним вимогам (кг×м-3):-
не менше 310 ;
Са2+ - не більше 0,005 ;2+
- не більше 0,001 ;42-- не більше 5,0 ;
надлишкова лужність (NaОН) -
0,05...0,10 ;
надлишок Nа2СО3
- 0,30...0,40 .
Зворотний розсіл звичайно містить
2...3 кг×м-3
NaOH, що достатньо для осадження іонів магнію: так що додатково луг не вводять.
Товарний продукт - рідка каустична
сода, що містить 46...50 % гідроксиду натрію, після випарювання проходить
додаткове очищення від солі, надходить у баки-збірники, з яких відвантажується
споживачам.
З напірного бака 17 через підігрівач
18 освітлений розсіл, підігрітий до 333-353 К, подається на електроліз.
Для зменшення вмісту хлорату натрію
в електрощолоках у ряді випадків перед подачею на електроліз розсіл підкислюють
соляною кислотою до концентрації 2...3 кг×м-3.
Електролізери об’єднані в серії з напругою до 450 В. Випрямна підстанція
розташовується з одного боку серії. Тому серія включає парну кількість рядів.
Розсіл надходить у зал електролізу і
розподіляється по рядових колекторах розсолу і далі - по окремих електролізерах
21. Електролуг, хлор і водень, що одержані в електролізі, надходять у рядові
колектори, потім у відповідні збірні колектори і виводяться з залу електролізу
для подальшої переробки. Колектори електролугу прокладаються на ізоляторах, що
встановлені на підлозі залу електролізу. Колектори розсолу, хлору, водню
кріпляться на колонах вище кришки електролізерів на різних рівнях. На збірних
колекторах хлору і водню встановлені гідрозатвори 21, що запобігають різкому
підвищенню тиску водню в катодному просторі електролізерів або розрядження в
анодних просторах. Гідрозатвори можуть встановлюватися на рядових водневих
колекторах.
Хлор із залу електролізу
відсмоктується хлорними колекторами, встановленими у відділенні сушіння хлору.
Вони повинні створювати в електролізерах над анолітом розрядження в 100...150
Па, щоб виключити відрив діафрагми від катода. Внаслідок зростання розрядження
на хлорному колекторі встановлено гідрозатвор 21.
Гідрозатвор - ємність, з якою
сполучена відводна труба хлорного колектора, що має патрубок, занурений на
визначену глибину, що дорівнює розрядженню в анодних просторах електролізерів.
Протіком води і зливом її з гідрозатвора забезпечується сталість рівня рідини в
гідрозатворі. Через патрубок у верхній частині гідрозатвор поєднаний з
атмосферою. При підвищенні розрядження в хлорному колекторі відбувається
підсмоктування повітря в колектор і розрядження падає.
У водневому гідрозатворі патрубок
від колектора занурений у воду на глибину, що дорівнює надлишковому тиску у
водневій системі. Кришка баку гідрозатвору сполучена зі свічею - вертикальною
сталевою трубою, що має у верхній частині вогнеперешкоджувач 22, що перешкоджає
поширенню вогню в середину свічі при загорянні вихідного газу. Якщо у водневому
колекторі підвищується тиск, наприклад при зупинці компресорів, відбувається
скидання газу через гідрозатвір на свічу.
Водень з цеху електролізу
відкачується водневим компресором 23 через захисний гідрозатвор 21, холодильник
змішування 22, у якому відбувається охолодження водню й очищення його від
бризок католіту. Холодильник змішування являє собою апарат скруберного типу,
заповнений насадкою у вигляді колій Рашига. Знизу рухається водень, зверху
насадка зрошується водою. При безпосередньому контакті води і газу відбувається
його охолодження й очищення від туману електролугу. Охолоджений водень через
бризковідділювач 24 подається до споживача або скидається на свічу.
Електрощолоки зі збірного колектору
надходять у баки-збірники 20, що встановлені, за звичаєм, в приймачах,
безпосередньо в залі електролізу або в прибудові до залу. Зі збірників
електрощолоки перекачують у цех випарювання.
Рис. 2.3. Схема охолодження, сушіння
і компресування хлору:
1 -
гідрозатвор; 2 - дехлоратор; З - змішувач; 4 - башта для
охолодження хлору; 5 - башти для сушіння хлору; 6- фільтри
сірчаної кислоти; 7 - холодильники сірчаної кислоти; 8 - відцентрові
насоси для сірчаної кислоти; 9 - напірний бак для концентрованої
сірчаної кислоти; 10 - башта для уловлювання бризок сірчаної кислоти; 11
- приймач концентрованої сірчаної кислоти; 12 - фільтр для хлоргазу;
13 - турбокомпресор, 14 - холодильник першого ступеня; 75 -
холодильник другого ступеня; 16,21 - відцентрові насоси; 17-
збирач відпрацьованої сірчаної кислоти; 18- бак для віддувки хлору з
відпрацьованої сірчаної кислоти; 19 - башта для уловлювання хлору; 20
- бак для розчину гіпохлориту натрію; 22 - хвостовий вентилятор
З цеху електролізу вологий хлор-газ
із температурою 333...353 К, що містить 200...400 г×м-3
та вологу, надходить на охолодження і сушіння хлору (рис. 2.4). Для охолодження
хлору частіше за все використовують холодильники змішування 25. Вони являють
собою апарати скруберного типу, заповнені насадкою у вигляді кілець Рашига.
Хлор подається в нижню частину апарата і рухається нагору. Зверху насадка
зрошується водою з температурою близько 293 К. При безпосередньому контакті
води і хлору відбувається його охолодження. Хлор охолоджується до температури
298...303 К й вміст парів води зменшується до 20...40 г×м-3,
тобто в 10 разів.
Охолоджуюча вода знаходиться в
безпосередньому контакті з хлором і містить розчинений хлор. Тому вона
направляється в дехлоратор 26, заповнений графітовою насадкою. Для віддувки
хлору в дехлоратор подається гострий пар. Віддутий хлор повертається в
холодильник змішування, а вода - в замкнутий цикл забруднених вод. Охолоджений
хлор через бризковідділювач далі послідовно проходить три сушильних вежі 27.
Вони являють собою апарати скруберного типу, що заповнені кільцами Рашига. Хлор
подається в нижню частину вежі і рухається нагору. Зверху насадка зрошується
сірчаною кислотою. Перша по ходу хлору башта зрошується кислотою з
концентрацією 78...85 %, друга - 85...90 %, третя - 94...98 %. При
безпосередньому контакті сірчаної кислоти і хлору відбувається сушіння
останнього. При поглинанні парів води сірчана кислота розігрівається. Тому вона
циркулює в системі: сушильна башта 27, збірник-холодильник 28, циркуляційний
насос 31. Відпрацьована сірчана кислота скидається в збірник 30, а в третю по
ходу хлору сушильну башту подається концентрована сірчана кислота з бака 29.
Сухий хлор містить 0,04 % парів води.
Такий хлор корозійно неагресивний по відношенню до вуглецевої сталі і чавуну і
направляється на подальшу обробку, наприклад скраплення.
Отриманий діафрагмовим методом
електролізу католіт містить порівняно низьку концентрацію гідроксиду натрію
(120...140 кг×м-3).
Тому його не використовують у якості товарного продукту і спрямовують на
випарювання. Технологічна схема випарювання подана на рис. 2.3.
2.2.1
Діафрагмові електролізри
У теперішній час в Україні, як і у
всіх країнах СНД, використовуються діафрагмові електролізери, які оснащені
оксиднорутенієвими титановими анодами (ОРТА) наступних типів: БГК-50 (струмове
навантаження 50 кА), БГК-100 (струмове навантаження 100 кА), БГК-150 (струмове
навантаження 150 кА), ДМ-50 (струмове навантаження 50 кА). В дальньому
зарубіжжі найбільш широке застосування знайшли діафрагмові електролізери фірми
“Даймонд” МДС-55 (струмове навантаження 150 кА), фірми “Хукер” (США) Н-4
(струмове навантаження 50 кА), біполярні електролізери Гленор V-1144 фірми
Де-Нора (Італія, навантаження 792 кА). Ми розклянемо,електролізер БГК-100 який
зображений на рис.2.4
Це діафрагмовий електролізер
блокового типу. Він складаються з таких основних частин: катодний блок, анодний
блок, кришка електролізера.
Рис.2.4.Сучасний електролізер з
твердим катодом і діафрагмою БГК-100:
I - анод; 2 - вертикальна анодна
струмонесуча перегородка; З - днище; 4 -рама днища; 5 - катодний комплект; 6
-пристрій для зливу лугу; 7- шини катодного комплекту; 8 - витратомір розсолу;
9 - кришка; 10 - трубопровід для водню; II - трубопровід для хлору; 12 -
трубопровід для розсолу; 13 - міжванна ошиновка; 14 - перегородка катодного
комплекту; 15 - штуцер для насмоктування діафрагми
Катодний блок змонтовано
безпосередньо на сталевому прямокутному корпусі електролізера. Для цього до
корпуса приварений каркас у вигляді стрижнів-смуг, до яких кріпиться сталева
катодна сітка. Катод має складну конфігурацію і являє собою ряд гребінок, що
складається з окремих катодних пальців. Катодний палець являє собою пластину
висотою 850 мм, шириною 250 мм і товщиною 20 мм. Катодний блок електролізера
БГК-100 має 6 гребінок.
Каркас повторює конфігурацію
гребінок. Він забезпечує катода міцність і електропровідність. Каркас крайніх
гребінок приварений до корпуса електролізера, середніх - до плити, до якої
підводять струм. Внутрішній простір усіх катодних пальців і гребінок сполучений
між собою й утворює загальний катодний простір. До каркаса приварюється катодна
сітка з дроту діаметром від 1,2 до 2,5 мм.
На сітчастий анод наноситься
осаджена азбестова діафрагма. Вона повинна задовольняти таким вимогам:
o надійно розділяти
анодні та катодні продукти;
o забезпечувати
високий вихід за струмом хлору і лугу;
o мати мінімальний
електричний опір;
повинна бути однорідною по площі і
забезпечувати рівномірне протікання електроліту;
o мати достатню
механічну і хімічну стійкість;
o мати тривалий
період експлуатації.
Цим вимогам задовольняє азбестова й
азбополімерна осаджені на катодну сітку діафрагми. Для виготовлення діафрагм
хлорних електролізерів використовують хризатиловий (лугостійкий) азбест -
природна речовина, що має хімічну формулу 3Mg.2SiO2.2H2O.
Розроблено спеціальну технологію нанесення осаджених діафрагм на сітчасті
катоди складної конфігурації. Спочатку азбест, що складається з волокон
визначеної довжини, розпушують у воді і розбивають на окремі волокна в
спеціальних апаратах-ролах, потім фільтрують і використовують для приготування
суспензії азбесту. Суспензію азбесту готують на основі розчину, що містить (кг×м-3):
NaCl 180...200; NaOH 60…80. При цьому густина розчину повинна дорівнювати
густині азбесту, що забезпечує її стійкість.Вміст азбестового волокна в
суспензії 10...12 кг×м-3.
Катодний блок встановлюють на
піддон, заливають азбестовою суспензією, до водневого штуцера підводять вакуум.
Збільшуючи вакуум у катодному просторі, суспензію профільтровують через катодну
сітку. Рідина відфільтровується, а азбестове волокно осаджується на катодну
сітку. Після нафільтровування азбесту на катодну сітку діафрагму спочатку
сушать при кімнатній температурі, профільтровуючи через неї повітря
вакуум-насосом, потім, не вимикаючи вакуум-насоса, - при температурі 353...373
К у спеціальній сушильній камері.
Таким способом одержують діафрагму
товщиною 2,5...3,0 мм, із відносним електричним опором у 1,3...1,5 рази
більшим, ніж опір шару чистого електроліту, з коефіцієнтом протікання
0,023...0,025.
При виготовленні модифікованої
діафрагми, так званої азбополімерної, в азбестову суспензію вводять
тонкодисперсний порошок або волокна полімеру і ПАР, що забезпечують міцність
суспензії з полімером. Суспензію азбесту, на волокнах якого збирається полімер,
нафільтровують, як і у випадку звичайної азбестової діафрагми, на катод
електролізера.
Азбополімерну діафрагму спочатку
сушать як звичайну азбестову, а потім при температурі 573...673 К з тим, щоб
забезпечити спікання полімеру в діафрагмі і скріплення їм волокон азбесту.
Перед нанесенням діафрагми катоди, що були в роботі, старанно очищають від
слідів старої діафрагми та іржі.
Азбополімерна діафрагма має ряд
переваг: більш низький, за азбестову діафрагму, електричний опір, менше падіння
напруги на ній (на 0,1...0,15 В), має підвищену механічну і хімічну стійкість,
більший у 3...4 рази термін служби діафрагми.
Катодний блок має штуцер для відводу
водню у верхній його частині і штуцер для відводу католіту в нижній частині
блоку. На штуцері для відводу католіту монтується регулятор рівня католіту і
розсікач струменя. Відмінною рисою катодного блоку електролізера БГК-100 є те,
що корпус з боків посилений алюмінієвими шинами.
Анодний блок складається з днища
електролізера і комплекту анодів. У електролізера БГК-100 використовується
титанове днище й аноди ОРТА. Зі зовнішнього боку днища приварені алюмінієві
шини, до яких підводять струм, з внутрішнього - титанові гребінки для кріплення
анодів (рис. 2.5.).
Для монтажу електролізера катодний
блок транспортують у цех і встановлюють на ізолятори. Зверху опускають анодний
блок таким чином, щоб кожний анод потрапив між двома катодними пальцями. На
анодний блок монтується кришка електролізера.
В електролізері БГК, як правило,
використовують сталеву гумовану кришку. На деяких підприємствах її заміняють на
титанову більшої висоти.
На кришці електролізера є штуцери
для подачі розсолу, відводу хлоргазу й установки контрольно-вимірювальних
приладів і захисного пристрою. На кришці встановлені термометр, манометр, що
показує розрядження в анодному просторі, й рівнемір, що фіксує рівень розсолу в
електролізері.
Рис. 2.5. Титановий анод з
оксидно-рутенієвим покриттям 1 -
перфорований лист; 2 - планка; 3,4-струмопідвід
Катодний блок також змонтований на
сталевому прямокутному корпусі. Проте використаний катодний блок щілинного
типу. До корпусу електролізера приварені сталеві перфоровані
листи-струмопідводи, а до них - стержні-смуги, що фіксують ширину катодного
простору. До останнього приварюється катодна сітка, на якій нафільтровується
діафрагма з хризатил-азбесту.
Для зменшення падіння напруги в
аноді збільшена товщина основного елемента, що підводить струм, до 4 мм замість
2 мм. Виносні електроди також використані просічно-тягнутого типу. Зменшено
міжелектродну відстань до 8 мм замість 12 мм в електролізерах БГК. Всі ці зміни
дозволили зменшити напругу на електролізері на 0,1 В.
При експлуатації електролізера
розсіл подають в анодний простір з розрахунку 1,1×10-3...1,3×10-3
м3 г-1 на кожний кА навантаження, що забезпечує при
оптимальній температурі електроліту 363...368 К одержання електролугу, що
містить NaOH - 120...140 кг×м-3,
NaCl - 170...210 кг×м-3, Na2SO4
до 7 кг×м-3. При
цьому вміст в електролугу NaClO3 звичайно не перевищує 0,3 кг×м-3,
гіпохлорит і карбонат натрію відсутні.
Склад анодного газу - хлоргазу, що
виходить із електролізера, повинен знаходитися в межах (об. %): Cl2
- 96,5...98,0; О2 - 1,0...2,5; Н2 - 0,1...0,5; СО2
- 0,1...0,3; N2 - 0,1...0,5 (попадає за рахунок підсисання повітря
).
Діоксид вуглецю потрапляє в хлоргаз
з аноліту, тому що сода, що надходить в нього з розсолом, цілком розкладається.
Водень, виведений з електролізера,
повинний містити не менше 99,9 % (об.) Н2 , інше - повітря. Хлору у
водні не повинно бути.
Протікаємість розсолу через
діафрагму, як правило, регулюється зміною рівня аноліту в електролізері. Він
регулюється від 80 до 350 мм над верхнім краєм катода. Запропоновано також
регулювати протікаємість діафрагми зміною рівня католіту, нахиляючи вертикальну
трубу зливного устрою, що шарнирно пов’язана з вивідним патрубком електролугу.
У той же час рівень аноліту підтримують постійним, не менше ніж на 300 мм вище
верхньої частини катода, з нанесеною діафрагмою. Враховується, що в цьому
випадку забезпечується більш рівномірна протікаємість діафрагми. Показники
роботи промислових діафрагмових електролізерів наведені в табл. 2.1.
Таблиця 2.1
Показники роботи діафрагмового
електролізера БГК-100
|
Показники
|
БГК-100
|
|
Навантаж., кА
|
100
|
|
Аноди
|
ОРТА
|
|
Густина струму, А м-2
|
1,35
|
|
Напруга, В
|
3,55
|
|
Вихід за струмом, %
|
96
|
|
Виробка хлору, т/добу
|
3,05
|
|
Витрати електроенергії, кВт.г/т
|
2680
|
|
Терм. роботи діафрагми, міс.
|
6
|
|
Терм. роботи анода, р.
|
5-6
|
|
Концентрація NaOH у католіті,кг/ м3
|
120-130
|
2.2.2
Електроліз водних розчинів хлориду натрію бездіафрагмовий з ртутним катодом
Процес одержання каустичної соди та
хлору електролізом з ртутним катодом проходить в двох апаратах - власне в
електролізері та в розкладнику
Таким чином досягається розподіл
одержуваних катодних продуктів (каустичної соди та водню) і анодного продукту -
хлору.
Для високих виходів за струмом хлору
необхідно дотримуватися наступних вимог:
o високої
концентрації хлориду натрію в розчині (³310
кг×м-3);
o рН розчину при
електролізі не більше 5. З іншого боку більш низькі рН розчинів сприяють
підвищенню рівноважного потенціалу побічного процесу виділення кисню.
o вести електроліз з
високою густиною струму;
o концентрація іонів
SO42- в питомому розчині не вище 5 кг×м-3.
Як анодні матеріали найчастіше
використають ОРТА (hCL2
< 0,07B) та графіт (hCl2
- 0,20…0,25) при промислових густинах струму.
Вплив матеріалу анода з різноманітною перенапругою для хлору та кисню на
парціальні густини струму та вихід за струмом показано на рис. 1.1.
o На ртутному катоді
можливо проходження наступних процесів:
Н2 О+2е=Н2 +
2ОН- ; DG=80 кДж/моль;
Процес 2Na+ + 2e =
Na; DG=264
кДж/моль;
у водних
розчинах відбуватися не буде через надто негативне значення
.
Таким чином, на ртутному
катоді внаслідок деполяризації та високої перенапруги виділення водню
паралельно можуть відбуватися два процеси: 1) виділення водню (а);
2) утворення амальгами натрію. Вихід за струмом цих продуктів залежить від
парціальних поляризаційних кривих, зразковий хід яких показаний на рис. 2.6.
Перетинаючи парціальні
катодні криві при робочому потенціалі катода, знаходимо силу струму, що
витрачається на виділення водню (
) та утворення амальгами натрію
). Звідси
Рис.2.6. Парціальні криві виділення
водню (1) і утв. Амальгами натрію (2) на ртутному катоді
Окрім основних, в електролізері
проходять побічні процеси, зумовлені взаємодією лугу з хлором. При цьому у
відповідності з діаграмою Е-рН утворяться гіпохлорити та хлорати:
2
+2OH - = ClO- + Cl- + H2O
ClO- +6OH- -
6e = 2ClO3- + 4Cl- +1,5 O2+3H2O
У відповідності з рівновагою можливо
їхнє відновлення на катоді:
Сl- + H2O+2e =
Cl- +2OH-3- +3H2O + 6e =
Cl- + 6OH-
Побічні процеси знижують вихід за
струмом цільових продуктів та збільшують витрати електроенергії.
Основні процеси в ртутному
електролізері: виділення хлору на аноді та утворення амальгами натрію Процес
електролізу описується сумарною реакцією:
2NaCl+2nHg
2NaHgn
+ Cl2
При розкладі амальгами натрію
у розкладнику виникає та працює гальванічний елемент, в якому анодом працює
амальгама натрію та на ній проходить процес:
NaHgn - 2e=2Na+;
.
Для ефективного проходження
катодного процесу в розкладник необхідно ввести катод з матеріалу з порівняно
низькою перенапругою по водню та таких, що не зазнають амальгування.
Між анодом (NaHgn)
та катодом, наприклад з графіту, виникає ЕРС амальгамного гальванічного
елементу:
Е = Ерк - Ера
=-0, 828 - (-1.80)=0.972 В.
ЕРС, що виникає, є рушійною
силою процесу розкладу амальгами натрію.
Використати енергію розкладу
амальгами натрію для зниження витрат електроенергії поки не вдається. Для
компенсації частини напруги на електролізері напругою амальгамного елементу за
струмом електролізер та розкладник з’єднували послідовно. Однак вихід за
струмом амальгами натрію в електролізері менший 100% (приблизно 96%), тому її
недостатньо для проходження анодного процесу амальгамного елементу. Анодний
потенціал зростає і починає проходити процес окислення ртуті. Все це призводить
до втрат дорогої та дефіцитної ртуті і, отже, - до порушення технологічного
процесу. Тому амальгамний елемент слід замкнути, опустивши графітовий катод
(насадку) на амальгаму натрію. В цьому випадку енергія розкладу амальгами
натрію перетворюється в теплову.
В результаті роботи коротко
замкнутого гальванічного елементу у розкладнику відбувається реакція
NaHgn + 2Н2О=2NaOH+H2
+2nHg.
З розкладника витікає розчин
гидроксиду натрію (600...700 г×дм-3) та видаляється
водень. Ртуть, що утворилася при розкладі амальгами натрію, ртутним насосом
повертається в електролізер. Таким чином відбувається безперервна циркуляція
ртуті в системі електролізер - розкладник - ртутний насос - електролізер.
Згідно з основними реакціями
ртуть не повинна витрачатися в процесі електролізу. Вона тільки переносить
натрій у вигляді амальгами з електролізера в розкладник. Однак в промисловому
електролізі мають місце втрати ртуті за рахунок випаровування, окислення та
розливу.
Друга перевага методу полягає
в тому, що відновні властивості отриманої при ртутному електролізі амальгами
лужних металів можна використати для виробництва різноманітних органічних
речовин, а також металів у амальгамної металургії.
Однак метод електролізу з
ртутним катодом має ряд недоліків:
o використання
дорогої та дефіцитної ртуті;
o шкідливі умови
праці через отруйність парів ртуті;
o шкідливі стоки, що
містять сполучення ртуті, що забруднюють навколишнє середовище;
o більші капітальні
вкладення в організацію виробництва;
o використання для
електролізу твердої солі;
o великі витрати
електроенергії, зумовлені особливістю катодного процесу на ртуті.
Напруга на ртутному електролізері
складається з тих же складових, що і в діафрагмовому електролізі, окрім падіння
напруги на діафрагмі, і має іншу величину теоретичного розкладу хлориду натрію.
Дійсно, рівноважні потенціали
процесів:
анодного:
катодного:
Порівнюючи його з теоретичною
напругою розкладу водного розчину хлориду натрію діафрагмовим методом :
бачимо, що ця величина
приблизно на 0,97 B більше для ртутного способу електролізу. Тому, незважаючи
на відсутність складової падіння напруги на діафрагмі, на ртутному
електролізері напруга на 0,8...0,9 В вище, а отже, і питомі витрати
електроенергії більше на 700... 800 кВт.год на 1 т хлору.
2.2.3
Електроліз водних розчинів хлориду натрію мембранним методом з твердим катодом
В останні роки широке застосування в
промисловості одержав мембранний метод електролізу водних розчинів хлоридів
лужних металів. В мембранних електролізерах для поділу анодних і катодних
продуктів застосовуються перфторовані катіонообмінні мембрани МФ-4СК, типу
“Нафіон” (США), “Флеміон” (Японія) та ін.
Так само, як у діафрагмовому методі
електролізу, вихід за струмом хлору і кисню на аноді залежить від ходу
парціальних поляризаційних кривих (рис. 1.1). Тому основними умовами високого
виходу за струмом хлору на аноді є:
o використання
матеріалу анода з високою перенапругою для виділення кисню і низькою для
виділення хлору;
o підтримування в
анодному просторі низького рН розчину;
o використання для
електролізу концентрованих розчинів хлориду натрію.
o На твердому катоді
виділяється водень з води, і в католіті накопичується гідроксид натрію. В
процесі мембранного електролізу відбуваються ті ж самі побічні процеси, що й в
діафрагмових електролізерах.
Виходи за струмом гідроксиду натрію
оцінюють за формулою :
,
де UNa+,
UOH- - рухливість іонів відповідно Na+ і ОН-
в фазі мембрани; Се - об’ємна ємкість полімеру, моль; W
- вологоємкість мембрани, г×г-1; С -
концентрація лугу, моль×дм-3.
Наведені дані свідчать про те, що
вихід за струмом лугу, в основному, залежить від властивостей полімерної
мембрани і концентрації лугу. Вихід за струмом лугу, в залежності від
властивостей мембрани, може змінюватися в межах 90...96 %.
Порівнюючи мембранний метод
електролізу з діафрагмовим, можна відзначити такі його переваги:
o більш висока
чистота одержуваного лугу;
o більш висока
концентрація гідроксиду натрію в католіті, а, отже, менша витрата пари на
випарювання;
o більш низькі питомі
витрати електроенергіі при однакових робочих густинах струму;
o більш високі робочі
густини струму і можливість створення високопродуктивних біполярних електролізерів.
2.3 Проблемні
стадії виробництва
При діаграфмовому методі можуть
виникати певні технологічні проблеми зумовлені особливістю будови діафрагмового
електролізера. Якщо величина протитоку недостатня, тоді в анодному просторі у
великих кількостях починає утворюватися гіпохлорит-іон (ClO-), який,
потім, може окислюватися на аноді до хлорат-іона ClO3-. Утворення
хлорат-іона серйозно знижує вихід по струму хлору і є основним побічним
процесом в цьому методі отримання каустичної соди. Так само шкодить і виділення
кисню, яке до того ж, веде до руйнування анодів і, якщо вони з вуглецевих
матеріалів, попаданню в хлор домішок фосгену.При мембранному методі необхідна
складніша система очистки кінцевого продукту. Однак вихідний розчин солі (як
свіжий так і оборотний) і вода попередньо максимально очищуються від будь-яких
домішок. Таке ретельне очищення визначається високою вартістю полімерних
катіонообмінних мембран та їх вразливістю до домішок в живильному розчині.
Крім того, обмежена геометрична
форма а так само низька механічна міцність і термічна стійкість іонообмінних
мембран багато в чому визначають порівняно складні конструкції установок
мембранного електролізу. З тієї ж причини мембранні установки вимагають
найбільш складних систем автоматичного контролю та управління
При ртутному методі з рідким катодом
можуть виникати проблеми з повним очищенням розчину лугу, який відділити від
залишків ртуті практично неможливе, тому цей метод поєднаний з витоками
металевої ртуті та її парів. Сааме тому існують зростаючі вимоги до екологічної
безпеки виробництв, а дорожнеча металевої ртуті ведуть до поступового
витіснення ртутного методу методами отримання каустичної соди з твердим
катодом, особливо мембранним методом.
2.4 Порівняльна
характеристика технологічних схем виробництва
При проведенні порівняльної
характеристики технологічних схем виробництва каустичної солі видно, що основа
для технологій виробництва є практично однакова. Відмінності в методах
виклакані розбіжностями в технічних можливостях минулого та сьогодення.
Сьогодні є можливим не лише
виробництво каустичної солі та утилізація його відходів, а і використання
відходів у інших виробництвах.
Наприклад у діафрагмовому методі
виробництва каустичної солі утворюється хлор. Отриманий хлор відділяється від
парів води, компримується і подається або на виробництво хлорвмісних продуктів,
або на зріджування.
Також діафрагмовий метод є відносно
дешевим, завдяки відносній простоті. Саме тому він широко використовується у
промисловогості.
Також Україна може пишатися наявністю
мембранного електролізу в місті Калуш. Це виробництво введене в експлуатацію в
2010 році і поки є лідером за якістю отриманої каустичної соди. Хлор, який
неодмінно отримується як супутній продукт, в Калуші використовується для
хлорування етилену, за допомогою чого отримують вінілхлорид, який потім
полімеризують і отримують високоякісну полівінілхлоридну смолу. Так у наших
домівках з’являються надійні та довговічні металопластикові вікна та двері.
Висновки
1.Електроліз - розклад
речовин постійним
<#"821086.files/image035.gif">