Расчет датчика расхода для системы регулирования запарного котла

  • Вид работы:
    Курсовая работа (т)
  • Предмет:
    Другое
  • Язык:
    Русский
    ,
    Формат файла:
    MS Word
    270,17 Кб
  • Опубликовано:
    2014-08-31
Вы можете узнать стоимость помощи в написании студенческой работы.
Помощь в написании работы, которую точно примут!

Расчет датчика расхода для системы регулирования запарного котла

Введение

запарный котёл расходомер автоматический

Задачей курсовой работы является анализ системы регулирования запарного котла, расчет заданного элемента: расходомер.

В любой системе автоматического регулирования большую роль играют расходомер. Любой расходомер служит для поддержания того или иного процесса в заданных рамках.

Расходомеры, применяемые для измерения расхода жидкостей и газов, подразделяются на следующие типы: тахометрические счетчики, работающие по принципу измерения частоты вращающихся частей прибора, находящихся в потоке измеряемой среды; расходомеры постоянного перепада давления, воспринимающие рабочим телом (поплавком) гидродинамическое давление измеряемого потока среды; расходомеры переменного перепада давления, воспринимающие перепад давления на сужающем устройстве, установленном в измеряемом потоке; индукционные расходомеры, работающие на принципе измерения электродвижущей силы (э. д. с.), индуктированной в магнитном поле при протекании потока жидкости; ультразвуковые расходомеры, работающие на принципе измерения скорости распространения ультразвука в измеряемом потоке.

1. Анализ системы запарного котла

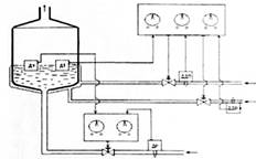
В рамках курсовой работы рассматривается система регулирования запарного котла, функциональная схема которой представлена на рисунке 1.

Рисунок 1 - Система регулирования запарного котла

Устройство и принцип действия запарного котла.

Жидкость (сусло) подается в котел (1) по трубопроводу (2), заполняя при этом полость котла. Датчик уровня ДУ (3), расположенный внутри котла, измеряет уровень жидкости в котле, формируя определенный сигнал, поступающий на исполнительное устройство ИУ2. Для учета динамичности расхода жидкости, на входе трубопровода (2) устанавливается датчик расхода ДР (4). Этот датчик измеряет расход жидкости, и передает соответствующий сигнал на исполнительное устройство ИУ2. ИУ21 обрабатывает совокупность сигналов, поступающих с ДТ и ДР, вырабатывает, в свою очередь, сигнал управления, который воздействует на управляющий клапан (5), ограничивая подачу жидкости в котел. Таким образом, происходит регулировка уровня жидкости в котле.

Датчик уровня ДТ (6), расположенный внутри котла, измеряет температуру в котле, формируя определенный сигнал, поступающий на исполнительное устройство ИУ1. Для учета динамичности давления пара и воздуха, на входе каналов (7) и (8) устанавливаются датчик давления пара ДДП (9) и датчик давления воздуха ДДВ (10). Эти датчики измеряют давление, и передают соответствующий сигнал на исполнительное устройство ИУ1. ИУ1 обрабатывает совокупность сигналов, поступающих с ДТ, ДДВ и ДДП, вырабатывает, в свою очередь, сигналы управления. Эти управляющие сигналы воздействуют на управляющие клапаны (11) и (12), ограничивая подачу нагретого пара или охлаждающего воздуха в змеевик (13) по каналам (7) и (8). Змеевик обволакивает котел и служит для передачи температуры нагретого пара или воздуха охлаждения котлу. Таким образом, происходит регулировка температуры в запарном котле.

В рамках данной курсовой работы выбран элемент системы: расходомер.

2. Выбор и расчет датчика расхода для системы регулирования запарного котла

Расходомеры - приборы, измеряющие расход вещества, проходящего через данное сечение трубопровода в единицу времени. Если прибор имеет интегрирующее устройство со счетчиком и служит для одновременного измерения и количества вещества, то его называют расходомером со счетчиком.

Наиболее распространенными представителями расходомеров постоянного перепада являются ротаметры.

Ротаметры используются в промышленных и лабораторных условиях для измерения небольших объемных расходов жидкостей (верхние пределы от 0,002 до 70 м3/ч) или газов (верхние пределы от 0,05 до 600 м3/ч) в вертикальных трубопроводах диаметром 3-150 мм.

Ротаметры обладают рядом достоинств: простота устройства; возможность измерения малых расходов жидкостей и газов в трубопроводах малых диаметров; высокая точность при индивидуальной градуировке прибора; малая потеря давления; практически равномерная шкала; динамический диапазон Gв.п/Gн.п достигает десяти.

.1 Классификация датчиков расхода

Расходомеры делятся на:

- силовые (турбосиловые, кориолисовые, гироскопические, вибрационные, перепадно-силовые и т.д.);

по виду среды (агрессивная, неагрессивная, жидкая, газообразная, тепловая, кориолисовая, массовая);

по диапазону измеряемого расхода (для жидкостей 10-2…108, для газов 10-4…105);

- по принципу действия (постоянного перепада давления, переменного перепада давления);

На рисунке 2 представлена классификация датчиков расхода.

Рисунке 2 - Классификация датчиков расхода

В простейшем виде ротаметр представляет собой вертикальную коническую (расходящуюся вверх) стеклянную трубку 1 (рисунок 11), внутри которой располагается поплавок 2. Поплавки могут иметь различную форму. Одна из форм - цилиндрическая с нижней конической частью и верхним бортиком с вырезанными на нем косыми канавками. Контролируемая среда при протекании через эти канавки обеспечивает вращение поплавка, при этом он центрируется по оси трубки и устраняется его трение о стенки. На рисунке 3 представлена функциональная схема ротаметра.

- стеклянная трубка; 2 - поплавок.

Рисунок 3 - Функциональная схема ротаметра

Между бортиком поплавка и стенкой трубки образуется кольцевой зазор fк, при прохождении через который поток сужается, скорость его растет, и возникает разность между давлением р1 в сечении АА до начала сужения и давлением р2 в самом узком сечении ВВ кольцевой струи. С подъемом поплавка площадь fк увеличивается. Принцип действия ротаметра основан на уравновешивании при любом расходе силы тяжести поплавка силами, действующими на него со стороны жидкости. При этом вертикальное положение поплавка будет однозначно связано с расходом.

Перепад давления на поплавке оказывается не зависящим от расхода. Поэтому ротаметры относятся к группе расходомеров постоянного перепада.

Положение поплавка зависит не только от расхода, но и от плотности контролируемой среды, т.е. градуировка ротаметра должна производиться с ее учетом.

Из-за большого разнообразия контролируемых сред ротаметры подразделяются на две группы: для жидкостей, которые градуируются на воде, и для газов, которые градуируются на воздухе. Если такие ротаметры используются для измерения расхода других сред, то их показания нужно умножать на поправочный множитель k.

Основная погрешность ротаметров обычно равна ±(2...3)%, при индивидуальной градуировке она может быть уменьшена до ±(0,5...1)%. Важным отличием ротаметров от других типов расходомеров является незначительная и почти постоянная в рабочем диапазоне потеря давления. У стандартных расходомеров она не превышает 10 кПа для жидкостных приборов и 5 кПа для газовых.

Стеклянные показывающие ротаметры типа РМ имеют шкалу, нанесенную на наружную поверхность конической стеклянной трубки. Шкалы могут градуироваться в различных единицах: в единицах расхода, в процентах от максимального деления, в миллиметрах, в долях отношений диаметра трубки к диаметру поплавка. Показания считываются по положению верхней горизонтальной плоскости поплавка. Ротаметры со стеклянной конической трубкой применяются для измерения расхода газов или прозрачных жидкостей, находящихся под давлением не более 0,6 МПа (6 кгс/см2).

Для измерения расхода сред с избыточным давлением до 6,4 МПа (64 кгс/см2) используются ротаметры с металлической конической трубкой.

В зависимости от диапазона измерения, плотности и агрессивности среды поплавки изготавливаются из нержавеющей стали, титана, алюминиевых сплавов, пластмассы, фторопласта.

Кроме этих преобразователей, служащих для измерения местной скорости, встречаются преобразователи с усредняющими (или интегрирующими) напорными трубками.

На рисунке 4 представлены первичные преобразователи расходомеров переменного перепада давления.

Рисунок 4 - Первичные преобразователи расходомеров переменного перепада давления

Обычно усреднение полного давления ведется по диаметру или по радиусу, а при сильно деформированных потоках - по двум перпендикулярным диаметрам. В соответствующих трубках имеется ряд отверстий для приема полного давления. Использование усредняющих напорных трубок особенно целесообразно для измерения расхода воды и газа в трубопроводах большого диаметра.

Кроме того, предложены кольцевая вставка для усреднения давления по кольцевой площади и напорное поворотное крыло с двумя отверстиями.

Расходомеры с гидравлическим сопротивлением основаны на измерении перепада давления, создаваемым этим сопротивлением. Для того чтобы перепад давления был пропорционален расходу, в расходомерах данного типа стремятся создать ламинарный режим потока. Преобразователями обычно является капиллярная трубка или пакет таких трубок. Расходомеры с гидравлическим сопротивлением применяются редко, в основном для измерения малых расходов.

Кориолисовыми называются расходомеры, в преобразователях которых под влиянием силового воздействия возникает кориолисово ускорение, зависящее от расхода.

Для образования этого ускорения непрерывно вращающемуся преобразователю расхода придают конфигурацию, заставляющую поток перемещаться в радиальном направлении по отношению к оси вращения, совпадающей с осью турбопровода.

Два трубных штуцера 1 и 6 с помощью гибких трубных соединений связаны с трубопроводом, по которому течет измеряемое вещество. Штуцеры соединены друг с другом металлической втулкой, и лежат в шарикоподшипниках. Они вместе с остальной частью преобразователя расхода вращаются с частотой 1800 об/мин от электродвигателя через зубчатую передачу, связанную со штуцером 6. Жидкость поступает через штуцер 6. Во вращающихся трубках 5 возникает кориолисово ускорение, создающее момент сил, приложенных к стенкам трубки, который направлен противоположно вращающему моменту. В трубках 3, связанных эластичными соединениями 4 с трубками 5, кориолисово ускорение имеет направление, обратное кориолисовому ускорению в трубках 3. Поэтому к стенкам трубок 3 приложен момент сил Мк, направленный в сторону вращающего момента.

На рисунке 5 представлена принципиальная схема кориолисового расходомера. Момент Мк закручивает тонкую торсионную трубку 2, соединенную с выходным штуцером 1.

Рисунок 5 - Принципиальная схема кориолисового расходомера

Турбосиловыми называют силовые расходомеры, в преобразователе которых в результате силового воздействия, пропорционального массовому расходу, поток закручивается.

Внутри трубопровода 2 установлен ротор 3 с малым радиальным зазором, имеющий каналы для прохода жидкости, разделенные перегородками, параллельными его оси, или же выполненный в виде прямолопастной крыльчатки. Ротор вращается от электродвигателя 1 с угловой скоростью со и закручивает жидкость, которая приобретает винтовое движение, показанное стрелками. Далее жидкость поступает на ротор 5, закрепленный на пружине 6, и закручивает последнюю на угол φ, пропорциональный массовому расходу. Неподвижный диск 4 уменьшает вязкостную связь между роторами.

У турбосиловых расходомеров один из элементов (ротор, крыльчатка) должен непрерывно вращаться. У кориолисовых же и гироскопических в некоторых случаях ограничиваются лишь непрерывными колебаниями подвижного элемента вокруг оси. Подобные расходомеры получили название вибрационных.

Турбосиловые расходомеры чаще используются для измерения больших расходов.

Технические характеристики:

• измеряемые расходы: от 6 до 300 т/ч

• диаметр труб от 50 до 200 мм

• погрешность ± (0,5 4- 2)% от предела шкалы

Турбосиловые расходомеры в сравнении с гироскопическими и кориолисовыми расходомерами имеют меньшие размеры. Кориолисовые и гироскопические расходомеры применяют для измерения относительно меньших расходов.

Тепловыми называются расходомеры, основанные на измерении зависящего от расхода эффекта теплового воздействия на поток или тело, контактирующее с потоком.

Теплове расходомеры различают по:

способу нагрева;

расположению нагревателя (снаружи или внутри трубопровода);

характеру функциональной зависимости между расходом и измеряемым сигналом.

Электрический омический способ нагрева является основным, индуктивный нагрев почти не применяется на практике. Также в некоторых случаях применяют нагрев с помощью электромагнитного поля и с помощью жидкостного теплоносителя.

По характеру теплового взаимодействия с потоком тепловые расходомеры подразделяются на:

калориметрические (при электрическом омическом нагреве нагреватель расположен внутри трубы);

термоконвективные (нагреватель расположен снаружи трубы);

Термоанемометрические приборы для измерения местных скоростей потоков появились раньше остальных. Калориметрические расходомеры с внутренним нагревом, появившиеся позже, не получили заметного применения. Термоконвективные расходомеры делят на квазикалориметрические (измеряется разность температур потока или мощность нагрева) и теплового пограничного слоя (измеряется разность температур пограничного слоя или соответствующая мощность нагрева). Они применяются для измерения расхода главным образом в трубах небольшого диаметра от 0,5-2,0 до 100 мм.

Для измерения расхода в трубах большого диаметра находят применение особые разновидности термоконвективных расходомеров:

парциальные с нагревателем на обводной трубе;

с тепловым зондом;

с наружным нагревом ограниченного участка трубы.

Достоинством калориметрических и термоконвективных расходомеров является неизменность теплоёмкости измеряемого вещества при измерении массового расхода. Помимо этого в термоконвективных расходомерах отсутствует контакт с измеряемым веществом, что также является их существенным достоинством. Недостаток и тех и других расходомеров - их большая инерционность. Для улучшения быстродействия применяют корректирующие схемы, а также импульсный нагрев. Термоанемометры в отличие от остальных тепловых расходомеров весьма малоинерционны, но они служат преимущественно для измерения местных скоростей. Приведенная погрешность термоконвективных расходомеров обычно лежит в пределах ±(l,5-3)%, калориметрических расходомеров ±(0,3-1)%.

Тепловые расходомеры с нагревом электромагнитным полем или жидкостным теплоносителем применяются значительно реже. Электромагнитное поле создается с помощью излучателей энергии высокой частоты, сверхвысокой частоты или инфракрасного диапазона. Достоинством первых тепловых расходомеров с нагревом электромагнитным полем является сравнительно малая инерционность. Они предназначены в основном для электролитов и диэлектриков, а также селективно-серых агрессивных жидкостей. Расходомеры с жидкостным теплоносителем применяют в промышленности при измерении расхода пульп, а также при измерении расхода газожидкостных потоков.

Температурный предел применения термоконвективных расходомеров 150-200°С, но в редких случаях может достигать 250°С. При нагреве электромагнитным полем или жидкостным теплоносителем этот предел можно повысить до 450°С.

Калориметрические расходомеры основаны на зависимости от мощности нагрева среднемассовой разности температур потока. Калориметрический расходомер состоит из нагревателя 3, который расположен внутри трубопровода, и двух термопреобразователей 1 и 2 для измерения температур до Т1 и после Т2 нагревателя. Термопреобразователи располагаются обычно на равных расстояниях (l1=1г) от нагревателя. Распределение температур нагрева зависит от расхода вещества. При отсутствии расхода температурное поле симметрично, а при его появлении эта симметрия нарушается.

Калориметрические расходомеры с внутренним нагревом не получили распространения в промышленности из-за малой надежности работы в эксплуатационных условиях нагревателей и термопреобразователей, располагаемых внутри трубопровода. Их применяют для различных исследовательских и экспериментальных работ, а также в качестве образцовых приборов для поверки и градуировки других расходомеров. Данные приборы при измерении массового расхода могут быть проградуированы путем измерения мощности W и разности температур ΔT. Используя калориметрические расходомеры с внутренним нагревом можно обеспечить измерение расхода с относительной приведенной погрешностью ±(0.3-0,5)%.

Термоконвективными называются тепловые расходомеры, у которых нагреватель и термопреобразователь располагаются снаружи трубопровода, а не вводятся внутрь, что существенно повышает эксплуатационную надежность расходомеров и делает их удобными для применения. Передача тепла от нагревателя к измеряемому веществу осуществляется за счет конвекции через стенку трубы.

Разновидности термоконвективных расходомеров можно объединить в следующие группы:

квазикалориметрические расходомеры;

с симметричным расположением термопреобразователей;

с нагревателем, совмещенным с термопреобразователем;

с нагревом непосредственно стенки трубы;

с асимметричным расположением термопреобразователей.

расходомеры, измеряющие разность температуры пограничного слоя;

расходомеры особых разновидностей для труб большого диаметра.

Квазикалориметрические расходомеры применяются преимущественно для труб малого диаметра (от 0,5-1,0 мм и выше). При малых диаметрах весь поток прогревается и измеряется разность температур потока с той и другой стороны нагревателя, как и в калориметрических расходомерах.

Термоанемометры основаны на зависимости между потерей тепла непрерывно нагреваемого тела и скоростью газа или жидкости, в которых это тело находится. Основное назначение термоанемометров - измерение местной скорости и ее вектора. Также они применяются для измерения расхода, когда известно соотношение между местной и средней скоростью потока.

Большинство термоанемометров относится к термокондуктивному типу со стабильной силой тока нагрева (измеряется электрическое сопротивление тела, являющееся функцией скорости) или же с постоянным сопротивлением нагреваемого тела (измеряется сила греющего тока, которая должна возрастать с ростом скорости потока). В первой группе термокондуктивных преобразователей ток нагрева одновременно служит и для измерения, а во второй - нагревающий и измерительные токи разделены: через один резистор течет ток нагрева, а через другой - ток, который необходим для измерения.

К достоинствам термоанемометров можно отнести:

большой диапазон измеряемых скоростей;

высокое быстродействие, позволяющее измерять скорости, изменяющиеся с частотой в несколько тысяч герц.

Недостаток термоанемометров с проволочными чувствительными элементами - хрупкость и изменение градуировки из-за старения и перекристаллизации материала проволоки.

В связи с большой инертностью рассмотренных калориметрических и термоконвективных были предложены и разработаны тепловые расходомеры, у которых нагрев потока производится с помощью энергии электромагнитного поля высокой частоты ВЧ (порядка 100 МГц), сверхвысокой частоты СВЧ (порядка 10 кГц) и инфракрасного диапазона ИК.

В связи с большой инертностью рассмотренных калориметрических и термоконвективных были предложены и разработаны тепловые расходомеры, у которых нагрев потока производится с помощью энергии электромагнитного поля высокой частоты ВЧ (порядка 100 МГц), сверхвысокой частоты СВЧ (порядка 10 кГц) и инфракрасного диапазона ИК.

.2 Описание конструкции расходометра

Выбран массовый кориолисовый расходомер СУРГ 1.000 - L - Ф(С)Т.

Данный расходомер предназначен для измерения объемного и массового расходов различных газов и жидкостей в трубопроводах и газоходах (круглого или прямоугольного сечения) систем автоматического контроля, регулирования и управления технологическими процессами (на объектах нефтехимической, химической, нефтеперерабатывающей и атомной промышленности) и соответствует по методу измерения ГОСТ 8.361-79 "Расход жидкости и газа. Методика выполнения измерений по скорости в одной точке сечения трубы" (для приборов с одной точкой контроля).

Расходомер по ОПБ-88/97 относится к 3 классу безопасности.

Соответствует требованиям по сейсмостойкости при сейсмических воздействиях интенсивностью 9 баллов (по шкале MSK-64) высотная отметка свыше 70.0 м ГОСТ 17516.1-87, ГОСТ 30546.1-97, ГОСТ 30546.2-93 и группе механического исполнения М39 согласно ГОСТ 17516.1-88.

На рисунке 6 представлен массовый жидкостный (газовый) расходомер СУРГ 1.000 - L - Ф(С)Т

Рисунок 6 - Массовый жидкостный расходомер СУРГ 1.000 - L - Ф(С)Т

Технические характеристики:

Максимальный диаметр трубопровода 2000 мм.

Примечание: возможно отклонение метрологических параметров при изменении химического состава газов в трубопроводах, а также при присутствии капельной фазы воды или другой жидкости.

Давление газа в магистрали:

для расходомеров с приварным фланцем, не более 1.6 МПа;

температура измеряемой среды -30…+150°С;

напряжение и частота питающей сети переменного тока 220В, 50Гц;

потребляемая мощность от сети, не более 20 В·А;

время установления рабочего режима, не более 10 минут.

2.3 Расчет расходометра

На рисунке 7 изображена принципиальная схема кориолисового расходомера.

Рисунок 7 - Расчетная схема кориолисового расходомера

Два трубных штуцера 1 и 6 с помощью гибких трубных соединений связаны с трубопроводом, по которому течет измеряемое вещество. Штуцеры соединены друг с другом металлической втулкой, и лежат в шарикоподшипниках. Они вместе с остальной частью преобразователя расхода вращаются с частотой 1800 об/мин от электродвигателя через зубчатую передачу, связанную со штуцером 6. Жидкость поступает через штуцер 6. Во вращающихся трубках 5 возникает кориолисово ускорение, создающее момент сил, приложенных к стенкам трубки, который направлен противоположно вращающему моменту. В трубках 3, связанных эластичными соединениями 4 с трубками 5, кориолисово ускорение имеет направление, обратное кориолисовому ускорению в трубках 3. Поэтому к стенкам трубок 3 приложен момент сил Мк, направленный в сторону вращающего момента.

Момент Мк закручивает тонкую торсионную трубку 2, соединенную с выходным штуцером 1. Угол закрутки измеряется с помощью тензорорезисторных преобразователей.

Момент Мк определяется уравнением:

Мк=, (1)

где r-текущий радиус трубки;-радиус(средний), на котором прекращается движение жидкости в радиальном направлении;-радиус наружного конца трубки; α-кориолисово ускорение в трубках;

ρ-плотность измеряемого вещества;площадь поперечного сечения трубки.

Кориолисово ускорение:

α=2υω, (2)

где υ-скорость жидкости в трубке 3;

ω-угловая скорость вращение трубки.

После подстановки значения α в предыдущее уравнение и его интегрирования найдем, что:

Mk=ω (r22- r12) Qm. (3)

Угол φ закручивания торсионной трубки 1, имеющей жесткость c, будет вычисляться:

φ=cω (r22- r12) Qm; (4)

где жесткость торсионной трубки:  или, m-масса трубки.

C=. (5)

Дано:

ω=1800 об/мин=30 об/сек;=0,2 кг;=160 мм;=20 мм;

Решение:

=302*0,5=900*0,2=180;=0,10,7 кг/с.

В таблице 1 представлена зависимость, рассчитанная по формуле (5).

φ 0

13,6

27,2

40,8

54,4

68

Qm

0,1

0,2

0,3

0,4

0,5


На рисунке 8 представлен график зависимости угла закручивания торсионной трубки от расхода.

Рисунок 8 - График зависимости угла закручивания торсионной трубки от расхода.

Вывод: на данном графике представлена линейная зависимость φ от Qm, исходя из которой можно сделать вывод, что угол закручивания напрямую зависит от расхода жидкости (газа).

3. Модернизация системы запарного котла

.1 Модернизация расходомера

Усовершенствования конструкции заключалось в изменении формы трубок, включая те, которые не разделяют поток и те, что имеют несколько приводов. Использовались толстостенные трубки (толщина стенок в пять раз больше, чем в предыдущих конструкциях).

Данный расходомер работает с низкими скоростями потока (менее 3 м/с) и низким падением давления, может быть установлен в любом положении и имеет большой срок службы при работе с вязкими и агрессивными средами. Трубки нагружают с учетом их предела выносливости и обычно изготавливают из нержавеющей стали, Hastelloy и титана.это торговая марка серии высокопрочных, коррозионно-стойких сплавов на основе никеля. Также они включают молибден и хром. Отлично подходят для химических целей. Имеют великолепное сопротивление питтингу, коррозионному растрескиванию и окислению до температуры 10370С. Температура плавления 1325-13700С.

Кориолисовый массовый расходомер Promass 80/83 E - измерительная система массового расхода, альтернативная обычным объемным расходомерам. Обеспечивает высокоточное измерение расхода жидкости и газа: нефти, нефтепродуктов, смазочных материалов, топлива, сжиженных газов, чистящих рагентов и растворителей, стерильных продуктов (плазма крови), пищевых продуктов и красок.

Измерительные трубки непрерывно возбуждаются на резонансной частоте.

Резонансная частота является функцией плотности жидкости. Температура измерительных трубок определяется для вычисления поправочного коэффициента вследствие температурных эффектов. Измерительная система состоит из преобразователя и сенсорного датчика. На рисунке 9 представлен роторный расходомер.

Рисунок 9 - Роторный расходомер

Основные технические характеристики сведены в таблицу 2.

Таблица 2 - Основные технические характеристики

Диапазон измерений

0,01-100 кг/ч

Предел основной допускаемой погрешности

± 0,15; ± 0,25; ± 0,5 %

Устойчивость к климатическим воздействиям

-50°С… +90°С

Степень защиты от воды и пыли

IР65 по ГОСТ 1425

Относительная влажность окружающего воздуха

до 85 % при 35°С

По устойчивости к механическим воздействиям датчики соответствуют исполнению

VI по ГОСТ 12997-84

Выходной сигнал

0-6; 5-20 мА

Напряжение питания

от 15 до 42 В

Масса датчика

не более 0,4 кг

Средний срок службы

15 ЛЕТ


Заключение

В ходе выполнения курсовой работы была рассмотрена система автоматического регулирования запарного котла. Рассмотрена функциональная схема, установлен принцип действия системы.

Был рассмотрен элемент системы - расходомер. Проведен анализ данного элемента и составлена его классификация. Произведен расчет основных характеристик элемента.

Список используемых источников

1.      Волчанский Р.А. Производство железобетонных изделий / Р.А. Волчанский - М.: Высшая школа, 1970.

2.      Осадчий Е.П. Проектирование датчиков для измерения механических величин / Е.П. Осадчий - М.: Машиностроение, 1979.

.        Кузьмин К.В., Чернин И.М. Расчеты деталей машин / К.В. Кузьмин, И.М. Чернин - М.: Машиностроение, 1978.

.        Анурьев Р. А. Справочник конструктора-машиностроителя, 1985.

.        Одинцов А.В. Датчики температуры. - М.: Челябинск, 2007

.        Емельянов А.И. и др. Практические расчёты в автоматике / А.И. Емельянов, В.А. Емельянов, С.А. Калинина. - М.: Машиностроение, 1967.

.        Кулаков М.В. Технологические измерения и приборы для химических производств / М.В. Кулаков - М.: Машиностроение, 1983.

.        Большов М.В. Электронные реле времени / М.В. Большов - М.: Государственное энергетическое издательство, 1958.

.        Келим Ю.М. Электромеханические и магнитные элементы систем автоматики / Ю.М. Келим - М: Высшая школа, 2004.

10.        Харазов К.И. Проектирование электромагнитных устройств авиационной автоматики.

11.    Автоматические приборы и регуляторы (справочные материалы) под общей редакцией Б.Д. Кошарского. Машиностроение, 1964.

12.        Андриянов П.А. Влияние распределенности параметров на динамические свойства теплообменников, 1963.

13.    Боронихин А.С. Основы автоматизации производства железобетонных изделий, "Высшая Школа", 1975.

.        Гольцман В.А. Приборы контроля и средств автоматики тепловых процессов: Учебное пособие для сред. проф. - техн. училищ. / В.А. Гольцман - М.: Высшая школа, 1980.

.        Обновленский П.А., Коротков П.А. Основы автоматики и автоматизации химических производств / П.А. Обновленский, П.А. Коротков, А.Л. Гуревич, Б.В. Ильин - Л.: Химия.

.        Подлесный Н.И., Рубанов В.Г. Элементы систем автоматического управления и контроля / Н.И. Подлесный, В.Г. Рубанов - К.: Высшая школа, 1991.

.        Справочник по техническим средствам автоматизации зарубежных производителей. - М.: ПРОСОФТ, 2001.

.        СНиП 3.05.07-85. Системы автоматизации.

.        ГОСТ 24.104-85. Единая система стандартов автоматизированных систем управления. Автоматизированные системы управления. Общие требования.

.        www.elemer.ru.

.        www.metran.ru.

.        www.exform.ru/…/KIPiA/temperatur/datchik.

.        www.energometrika.ru/page/432.

Приложение А

(обязательное)

. Система регулирования запарного котла 28

. Классификация датчиков давления 29

. Выбор и расчет датчика давления 30

. Модернизация датчика давления 31

Похожие работы на - Расчет датчика расхода для системы регулирования запарного котла

 

Не нашли материал для своей работы?
Поможем написать уникальную работу
Без плагиата!
Без нейросетей!