Проектирование электромеханического привода передвижения тележки для подачи в ремонт и выкатки из ремонта дизелей локомотива

  • Вид работы:
    Курсовая работа (т)
  • Предмет:
    Другое
  • Язык:
    Русский
    ,
    Формат файла:
    MS Word
    240,62 Кб
  • Опубликовано:
    2014-10-05
Вы можете узнать стоимость помощи в написании студенческой работы.
Помощь в написании работы, которую точно примут!

Проектирование электромеханического привода передвижения тележки для подачи в ремонт и выкатки из ремонта дизелей локомотива

Содержание

1. Исходные данные на проектирование

. Кинематический расчет привода и выбор электродвигателя

. Расчет тихоходной ступени редуктора

. Расчет быстроходной ступени редуктора

. Предварительный расчет и конструирование валов

.1 Быстроходный вал

.2 Тихоходный вал

.3 Промежуточный вал

. Разработка компоновочного чертежа

. Расчет реакций на валах

.1 Расчет реакций тихоходного вала

.2 Расчет реакций быстроходного вала

.3 Расчет реакций промежуточного вала

. Выбор подшипников кочения

.1 Выбор подшипников для тихоходного вала

.2 Выбор подшипников для промежуточного вала

.3 Выбор подшипников для быстроходного вала

. Выбор и проверка шпонок

. Расчет вала на выносливость

. Расчет элементов корпуса редуктора

. Смазка редуктора

Список литературы

1. Исходные данные на проектирование

электродвигатель редуктор подшипник вал

Спроектировать электромеханический привод передвижения тележки для подачи в ремонт и выкатки из ремонта дизелей локомотива.

Привод - с двухступенчатым цилиндрическим зубчатым редуктором и открытой зубчатой передачей; нагрузка постоянная; режим работы в две смены; привод - с реверсированием. Температура в зоне расположения привода: -25 0С до +35 0С. Строк службы редуктора - 15 лет; подшипников не менее 20000 часов. Электродвигатель и редуктор размещаются на съемной площадке.

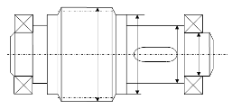
Заданы параметры: сопротивление передвижения тележки Q=16000 Н; скорость передвижения V=0,3 м/с; диаметр колес тележки D=950 мм.

Рисунок 1 - Электромеханический привод передвижения тележки для подачи в ремонт и выкатки из ремонта дизелей локомотивов

2. Кинематический расчет привода и выбор электродвигателя

Мощность на выходе привода:

 кВт.

Общий КПД привода:

,

где ,, - КПД зубчатой передачи соответственно первой,

второй и третей ступеней;

; ;

 - КПД муфты;

 - КПД пары подшипников.

Потребляемая мощность электродвигателя:

 кВт.

Частота вращения выходного вала привода:

 об/мин.

Угловая скорость выходного вала привода:

 рад/с.

Общее передаточное число привода:

,

Где =5 - передаточное отношение быстроходной ступени;

=4 - передаточное отношение тихоходной передачи;

=6 - передаточное отношение открытой передачи.

Выбираем электродвигатель типа 132М8 [табл. 18.36] с: Р=5,5 кВт; n=750 об/мин.

Вращательный момент на выходном валу:

 кНм.

Угловая скорость на промежуточном валу:

 рад/с.

Момент на тихоходном валу:

 кНм.

Вращательный момент на быстроходном валу:

 кНм.

Угловая скорость на быстроходном валу:

 рад/с.

3. Расчет тихоходной ступени редуктора

Исходные данные:

Вращательный момент - Т3=77401 Нм;

Передаточное число - U2=4;

Угловая скорость колеса - ω3=0,62 с-1;

Строк службы передачи - LH=20000 час.

Колесо и шестерню изготавливаем из стали 40Х. Термообработка: колесо - улучшение НВ=269-302; шестерня - улучшение и закалка ТВЧ HRC=48-53.

Допускаемые напряжения.

Число циклов переменных напряжений:

для колеса

3=573·ω3·LН=573·0,62·20000=7105200 циклов;

для шестерни:

2=N3·U2=4·7,1·103=28,4·106 циклов.

Число циклов перемены напряжения, соответствующая пределу контактной выносливости, определяем по графику [ст. 11 рис. 2.1 (1)]:

для колеса - НВср=285, NНО=21·106,

для шестерни - HRCср=50, NНО=82·106.

Коэффициент долговечности при расчете по контактным напряжениям:

для колеса:

;

.

для шестерни:

;

.

Принимаем: КHL.3FL.3HL.2FL.2=1.

Допускаемые контактные напряжения и напряжения изгиба, соответствующие числу циклов NНО и N:

для колеса:

 МПа;

 МПа.

для шестерни:

 МПа;

 МПа.

Допускаемые контактные напряжения и напряжения изгиба с учетом времени работы передачи:

для колеса:

 МПа;

 МПа.

для шестерни:

 МПа;

 МПа.

Среднее допускаемое контактное напряжение:

 МПа.

 МПа.

Окончательно принимаем:

 МПа;

 МПа;

МПа.

Определяем межосевое расстояние.

Принимаем: ψа=0,4 [ст.13 (1)].

Тогда,

.

По таблице 2.3 К=1,12.

Тогда межосевое расстояние равно:


Принимаем стандартное значение межосевого расстояния мм.

Определяем предварительные размеры колеса.

Делительный диаметр:

 мм.

Ширина колеса:

 мм.

Принимаем b3=130 мм [табл. 18.1 (1)].

Определяем модуль передачи:

 мм.

Принимаем m=6 мм [ст.13 (1)].

Определяем суммарное число зубьев

 зуба.

Принимаем  зубьев.

Определяем числа зубьев:

шестерни:

 зуба;

колеса:

 зуба.

Определяем фактическое передаточное отношение:

.

Определяем делительные диаметры:

шестерни:

 мм;

колеса:

 мм.

Диаметры окружности вершин и впадин:

шестерни:

 мм;

 мм.

колеса:

 мм;

 мм.

Определяем пригодность колеса.

Условие прочности заготовок:

колеса:

; .

шестерни:

 мм;

 мм;

 мм.

Определяем силы, действующие в зацеплении.

Окружная сила:

 Н.

Радиальная сила:

 Н.

Проверяем зубья колеса по напряжениям изгиба.

Определяем расчетное напряжение изгиба в зубьях колеса:

МПа,

где  - коэффициент, который учитывает неравномерность распределения нагрузки между зубьями колеса;

 - коэффициент, который учитывает неравномерность распределения нагрузки по ширине [табл. 2.5 (1)];

 - коэффициент динамичности нагрузки при расчете на изгиб;

 - поправочный коэффициент;

 - коэффициент формы зуба [табл. 2.6 (1)], при ;

Проверяем зубья колес по контактным напряжениям.

,

где  - коэффициент распределения нагрузки между зубьями колеса;

 - коэффициент, который учитывает неравномерность распределения нагрузки по ширине [табл. 2.3 (1)];

 - коэффициент динамичности нагрузки.

Принимаем сталь 40Х с =750 МПа.

4. Расчет быстроходной ступени редуктора

Исходные данные:

Вращательный момент - Т2=2,01 кНм;

Передаточное число - U1=5;

Угловая скорость колеса - ω2=2,48 с-1;

Строк службы передачи - LH=20000 час.

Колесо и шестерню изготавливаем из стали 40ХН. Термообработка: колесо - улучшение НВ=269-302; шестерня - улучшение и закалка ТВЧ HRC=48-53.

Допускаемые напряжения.

Число циклов переменных напряжений:

для колеса

2=573·ω2·LН=573·2,48·20000=284·106 циклов;

для шестерни:

1=N2·U1=5·28,4·103=146·106 циклов.

Число циклов перемены напряжения, соответствующая пределу контактной выносливости, определяем по графику [ст. 11 рис. 2.1 (1)]:

для колеса - НВср=285, NНО=25·106;

для шестерни - HRCср=52, NНО=90·106.

Коэффициент долговечности при расчете по контактным напряжениям:

для колеса:

;

.

для шестерни:

;

.

Принимаем: КHL.2FL.2HL.1FL.1=1.

Допускаемые контактные напряжения и напряжения изгиба, соответствующие числу циклов NНО и N:

для колеса:

 МПа;

 МПа.

для шестерни:

 МПа;

 МПа.

Допускаемые контактные напряжения и напряжения изгиба с учетом времени работы передачи:

для колеса:

 МПа;

 МПа.

для шестерни:

 МПа;

 МПа.

Среднее допускаемое контактное напряжение:

 МПа.

 МПа.

Окончательно принимаем:

 МПа;

 МПа;

МПа.

Определяем межосевое расстояние.

Принимаем: ψа=0,4 [ст.13 (1)].

Тогда,

.

По таблице 2.3 К=1,19.

Тогда межосевое расстояние равно:


Принимаем стандартное значение межосевого расстояния мм.

Определяем предварительные размеры колеса.

Делительный диаметр:

 мм.

Ширина колеса:

 мм.

Принимаем b2=100 мм [табл. 18.1 (1)].

Определяем модуль передачи:

 мм.

Принимаем m=2,5 мм [ст.13 (1)].

Определяем суммарное число зубьев

 зуба,

Принимаем βmin=60.

Принимаем  зубьев.

Уточняем угол наклона зубьев:

; β=90

Определяем числа зубьев:

шестерни:

 зуба.

Принимаем Z1=29.

колеса:

 зуба.

Определяем фактическое передаточное отношение:

.

Определяем делительные диаметры:

шестерни:

 мм;

колеса:

 мм.

Диаметры окружности вершин и впадин:

шестерни:

 мм;

 мм.

колеса:

 мм;

 мм.

Определяем пригодность колеса.

Условие прочности заготовок:

колеса:

; .

шестерни:

 мм;

 мм;

 мм.

Определяем силы, действующие в зацеплении.

Окружная сила:

 Н.

Радиальная сила:

 Н;

Осевая сила:

 Н.

Проверяем зубья колеса по напряжениям изгиба.

Определяем расчетное напряжение изгиба в зубьях колеса:

МПа,

где  - коэффициент, который учитывает неравномерность распределения нагрузки между зубьями колеса;

 - коэффициент, который учитывает неравномерность распределения нагрузки по ширине [табл.2.5 (1)];

 - коэффициент динамичности нагрузки при расчете на изгиб;

 - поправочный коэффициент;

 - коэффициент формы зуба [табл.2.6 (1)], при ;

Проверяем зубья колес по контактным напряжениям.

,

где  - коэффициент распределения нагрузки между зубьями колеса;  - коэффициент, который учитывает неравномерность распределения нагрузки по ширине [табл. 2.3 (1)];

 - коэффициент динамичности нагрузки.

Что меньше  МПа.

5. Предварительный расчет и конструирование валов

Определение диаметров валов.

.1 Быстроходный вал

Рисунок 5.1 - Эскиз быстроходного вала

Определяем диаметр хвостовика:

 мм,

где Т1=400 Н - момент на валу.

Принимаем d=40 мм.

Определяем длину хвостовика:

 мм.

Определяем диаметр вала под подшипник:

 мм.

Длина вала под подшипник равна:

 мм,

где t=2,5 мм, r=2,5 мм [табл. 3.1 (1)].

Определяем диаметр ступицы:

 мм.

Принимаем dбп=55 мм.

5.2 Тихоходный вал

Рисунок 5.2 - Эскиз тихоходного вала

Определяем диаметр хвостовика:

 мм,

где Т3=7740 Н - момент на валу.

Принимаем d=95 мм.

Определяем длину хвостовика:

 мм.

Принимаем  мм.

Определяем диаметр вала под подшипник:

 мм.

Принимаем dп=105 мм.

Длина вала под подшипник равна:

 мм.

где t=3,5 мм, r=3,5 мм [табл. 3.1 (1)].

Определяем диаметр ступицы:

 мм.

Принимаем dбп=115 мм.

Определяем диаметр ступицы вала под колесо:

 мм.

Определяем диаметр бурта:

 мм.

5.3 Промежуточный вал

Рисунок 5.3 - Эскиз тихоходного вала

Определяем диаметр ступицы вала под колесо:

 мм

где Т2=2010 Н - момент на валу.

Принимаем dк=80 мм.

Определяем диаметр вала под подшипник:

 мм.

Принимаем dп=70 мм.

Определяем диаметр бурта:

 мм.

Принимаем,  мм.

Определяем диаметр бурта:

 мм.

Принимаем, dбп=78 мм.

7. Расчет реакций на валах

.1 Расчет реакций тихоходного вала

а) Реакции параллельные оси ОY.

Рисунок 7.1-Схема к расчету реакций тихоходного вала параллельных оси ОY

;

 Н;

;

 Н.

б) Реакции параллельные оси OX

Рисунок 7.2-Схема к расчету реакций тихоходного вала параллельных оси ОX

;

 Н;

;

 Н.

в) Суммарные опорные реакции

 Н;

 Н.

.2 Расчет реакций быстроходного вала

а) Реакции параллельные оси ОY.

Рисунок 7.3-Схема к расчету реакций тихоходного вала параллельных оси ОY

;

 Н;

;

 Н.

б) Реакции параллельные оси OХ

Рисунок 7.4-Схема к расчету реакций тихоходного вала параллельных оси ОХ

;

 Н;

;

 Н.

в) Суммарные опорные реакции

 Н;

 Н.

.3 Расчет реакций промежуточного вала

а) Реакции параллельные оси ОY.

 

Рисунок 7.5-Схема к расчету реакций тихоходного вала параллельных оси ОY

;

 Н;

;

 Н.

б) Реакции параллельные оси OХ

Рисунок 7.6-Схема к расчету реакций тихоходного вала параллельных оси ОХ

;

 Н;

;

 Н;

в) Суммарные опорные реакции

 Н;

 Н.

8. Выбор подшипников кочения

.1 Выбор подшипников для тихоходного вала

Исходные данные:

требуемая долговечность подшипника - Lh=20000 часов;

диаметр цапфы, на которую устанавливается подшипник - d=105 мм;

частота вращения вала - n3=6 об/мин;

нагрузки, действующие на опоры: R1=21704,3 Н; R2=10852,2 Н; Fа=0;

характер нагружения - умеренные толчки ().

Назначаем шарикоподшипник радиальный однорядный средней серии №321.

Для него: С=144 кН; С0=14,5 кН.

Для радиальных подшипников Х=1; Y=0.

Определяем эквивалентную нагрузку:

 Н.

Определяем требуемую динамическую грузоподъемность:

 Н.

Определяем долговечность подшипника:

 часов.

Долговечности подшипника обеспечено.

.2 Выбор подшипников для промежуточного вала

Исходные данные:

требуемая долговечность подшипника - Lh=20000 часов;

диаметр цапфы, на которую устанавливается подшипник - d=70 мм;

частота вращения вала - n3=24 об/мин;

нагрузки, действующие на опоры: R1=1922,7Н; R2=18986,7 Н; Fа=1733,47 Н;

характер нагружения - умеренные толчки ().

Назначаем шарикоподшипник радиальный однорядный средней серии №314.

Для него: С=81,7 кН; С0=64,5 кН.

Для радиальных подшипников Х=1; Y=0.

Определяем эквивалентную нагрузку:

.

Определяем требуемую динамическую грузоподъемность:

 Н.

Определяем долговечность подшипника:

 часов.

Долговечности подшипника обеспечено

.3 Выбор подшипников для быстроходного вала

Исходные данные:

требуемая долговечность подшипника - Lh=20000 часов;

диаметр цапфы, на которую устанавливается подшипник - d=45 мм;

частота вращения вала - n3=750 об/мин;

нагрузки, действующие на опоры: R1=7764,7Н; R2=3882,3 Н; Fа=1733,47 Н;

характер нагружения - умеренные толчки ().

Назначаем шарикоподшипник радиальный однорядный средней серии №309.

Для него: С=37,8 кН; С0=26,7 кН.

Для радиальных подшипников Х=1; Y=0.

Определяем эквивалентную нагрузку:

.

Определяем требуемую динамическую грузоподъемность:

 Н.

Так как , то принимаем подшипник роликовый конический однорядный средней широкой серии №7609. С=104 кН.

Определяем долговечность подшипника:

 часов.

Долговечности подшипника обеспечено.

9. Выбор и проверка шпонок

Выбор шпонок для всех валов проводим в зависимости от диаметра вала под шпонкой:

для быстроходного вала:  мм, ;

для промежуточного вала:  мм, ;

для тихоходного вала:  мм, ;  мм, .

Допустимое напряжение материала шпонки на срез  МПа.

Допустимое напряжение материала шпонки на срез  МПа.

Проверка шпонок на смятие и срез.

Быстроходный вал.

 МПа;

 МПа.

Итак, напряжение среза и смятия шпонки обеспечено.

Промежуточный вал.

 МПа;

 МПа.

Итак, напряжение среза и смятия шпонки обеспечено.

Тихоходный вал.

 МПа;

 МПа.

 МПа;

 МПа.

Итак, напряжение среза и смятия шпонок обеспечено.

10. Расчет вала на выносливость

Рассчитываем тихоходный вал в сечении под зубчатым колесом, которое ослаблено шпонкой.

Определяем коэффициент запаса прочности из условия:


где  и  - коэффициент по нормальным и касательным напряжениям.

Определяем коэффициенты по зависимостям:

;

;

где  и  - амплитуды напряжений цикла;

 и  - средние напряжения цикла.

Определяем амплитуды напряжений цикла:

 Па;

 Па,

где  Нм;

 и  - осевой и полярный моменты сопротивления сечения вала.

Определяем осевой момент сопротивления сечения вала:


Определяем предел выносливости вала:

 Па;

 Па,

где  и - предел выносливости:

 Па [табл.7.8 (1)];

 Па [табл.7.8 (1)],

 и  - коэффициент концентрации напряжений.

Определяем коэффициент концентрации напряжений по зависимостям:

;

,

где ,  - коэффициенты концентрации напряжений;

 - коэффициент влияния абсолютных размеров поперечного сечения [7.10 (1)];

 - коэффициент влияния шероховатости [7.11 (1)];

 - коэффициент влияния поверхностного упрочнения материала [7.12 (1)].

11. Расчет элементов корпуса редуктора

Толщина стенки корпуса:

 мм.

Принимаем  мм.

Толщина стенок крышки редуктора:

 мм.

Количество фундаментных болтов принимаем 6 штук.

Диаметр фундаментных болтов:

мм.

Принимаем диаметр фундаментных болтов М24.

Диаметр стяжных болтов у подшипников:

 мм.

Принимаем диаметр болтов М18.

Диаметр болтов, соединяемых фланцы корпуса и крышки:

 мм.

Принимаем диаметр болтов М12.

Минимальные зазоры от поверхности корпуса или крышки до поверхности вершин колеса равны:

 мм.;

до торца колеса:  мм.

Расстояние между торцевыми поверхностями колес:

.

Принимаем, с=5 мм.

Рисунок 11.1 - Схема редуктора

12. Смазка редуктора

Принимаем для двухступенчатого редуктора количество масла (из расчета 1 литр на 1 кВт передаваемой мощности) - 5 литров. Выбираем масло индустриальное ИС-45. Смазку подшипников осуществляем маслом, которое разбрызгивается передачей.

Список литературы

1        П. Дунаев, О.П. Леликов. Детали машин. Курсовое проектирование: учеб. пособие для машиностр. спец. техникумов. - М.: Высшая школа, 1984. - 336с.

2       Л.И. Цехнович, И.П. Петриченко. Атлас конструкций редукторов. - Учебное пособие для вузов. Киев: „Вища школа”. Главное издательство, 1979. - 128с.

         Г.В. Смирнов. Расчет и выбор подшипников качения. Методическое руководство к курсовому проектированию по дисциплинам прикладной механики. ДИИТ. Днепропетровск, 1991 - 33с.

Похожие работы на - Проектирование электромеханического привода передвижения тележки для подачи в ремонт и выкатки из ремонта дизелей локомотива

 

Не нашли материал для своей работы?
Поможем написать уникальную работу
Без плагиата!
Без нейросетей!