Одержання високого вакууму за допомогою дифузійного паромасляного насоса

  • Вид работы:
    Курсовая работа (т)
  • Предмет:
    Другое
  • Язык:
    Украинский
    ,
    Формат файла:
    MS Word
    2,51 Мб
  • Опубликовано:
    2015-07-20
Вы можете узнать стоимость помощи в написании студенческой работы.
Помощь в написании работы, которую точно примут!

Одержання високого вакууму за допомогою дифузійного паромасляного насоса

Зміст

Вступ

Розділ 1. Одержання високого вакууму

1.1 Поняття про вакуум

1.2 Загальна характеристика вакуумних насосів

1.3 Області дії вакуумних насосів

Розділ 2. Дифузійний паромасляний насос

2.1 Принцип дії насоса

2.2 Конструкції сучасних дифузійних насосів

Розділ 3. Вимірювання вакууму

3.1 Класифікація методів та приладів для вимірювання малих тисків газів

3.2 Теплові, електронні іонізаційні вакуумметри

3.3 Мас-спектрометричний хімічний аналіз газів

Розділ 4. Основні вузли експериментальної вакуумної установки УВЛ-8

4.1 Принципова схема вакуумної установки УВЛ-8

4.2 Порядок роботи на вакуумній установці УВЛ-8

4.3 Порядок роботи з мас-спектрометром МХ 7303

Розділ 5. Експериментальні результати

5.1 Мас-спектрограми залишкової атмосфери

Висновки

Список використаних джерел

Вступ

Початком наукового вивчення вакуумних явищ можна вважати 1643 рік, коли учень Галілея Торрічеллі вперше виміряв атмосферний тиск повітря. Приблизно в 1650 році німецький фізик Отто фон Геріке винайшов повітряний насос і за його допомогою провів ряд вакуумних досліджень (трактат "Нові досліди про порожній простір", 1672 рік).

Але найбільш значні відкриття в вакуумній техніці були зроблені наприкінці XIX на початку XX століття. З цього часу починається так званий "технологічний етап" розвитку вакуумної техніки.

Наведемо коротко в хронологічному порядку основні віхи цього етапу:

рік - винайдення першого електровакуумного приладу - електричної лампи розжарення А.М. Лодигіним..

рік - винайдення Мак-Леодом компресійного манометра.

рік - відкриття Едісоном явища термоелектронної емісії.

рік - Лебедев реалізує в своїх дослідах ідею відкачування повітря парами ртуті.

рік - винайдення Геде обертального насоса.

рік - винайдення Д’юаром крі осорбційного насоса.

рік - винайдення Пірані теплового манометра.

рік - винайдення Геде молекулярного насоса.

рік - винайдення Геде дифузійного насоса.

І6 рік - винайдення Баклі іонізаційного манометра.

В ці роки були поведені фундаментальні досліди по вивченню властивостей розріджених газів (Кнудсен, Смолуховський, Ленгмюр, Дешман). В нашій країні в 1928 році Векшинським була організована перша вакуумна лабораторія, яка згодом переросла в НДІ вакуумної техніки.

І948-І952 роки - створення Ноттінгемом і Альпертом нового типу, іонізаційного манометра з широким діапазоном вимірювань.

рік - розробка Беккером турбомолекулярного насоса.

рік - розробка Джепсеном і Холандом магніторозрядного насоса.

Розробка та вдосконалення вакуумних насосів продовжується і до цього часу. В значній мірі в останні роки вона зумовлена потребами в так званому "безмасляному надвисокому вакуумі"» для потреб атомної та ядерної фізики і техніки, виробництва приладів сучасної мікроелектроніки, космічної техніки та так званих “новітніх технологій”.

Завершуючи цей дуже стислий перелік основних винаходів в вакуумній техніці, необхідно відмітити надзвичайно тісний зв’язок і взаємообумовленість розвитку вакуумної техніки в відповідності до запитів фізики і особливо сучасних технологій. В наш час практично не можливо назвати хоч одну галузь промисловості де б не використовувались вакуумні насоси та вакуумні технології. Навіть простий перелік таких промислових виробництв зайняв би декілька сторінок. Більш детально про застосування вакуумних технологій можна ознайомитися у вказаній літературі.

Об’єкт дослідження: одержання високого вакууму.

Предмет дослідження: одержання високого вакууму за допомогою дифузійного паромасляного насоса.

Мета: Ознайомитися з фізичними принципами роботи дифузійного паромасляного насосу, отримати з його допомогою високий вакуум та дослідити склад залишкової атмосфери експериментальної вакуумної установки УВЛ-8.

Завдання:

.        Ознайомитися з конструкцією експериментальної вакуумної установки УВЛ-8.

.        Отримати високий вакуум за допомогою дифузійного паромасляного насосу.

.        Одержати мас-спектрограми залишкової атмосфери вакуумної установки УВЛ-8 за допомогою мас-спектрометра МХ-7303.

Розділ 1. Одержання високого вакууму

.1 Поняття про вакуум

Стан газу, при якому його тиск нижчий атмосферного, в фізиці і техніці називають вакуумом. Кількісною мірою вакууму є тиск газу. В системі СІ він вимірюється в паскалях (1Па = І Н/м2 ). Нормальний атмосферний тиск повітря приблизно рівний 105 Па. Дуже часто в техніці вживається також одиниця тиску 1 мм ртутного стовпчика або І Тор (одиниця названа в честь Торічеллі). В цих одиницях нормальний тиск атмосфери приблизно рівний 760 Тор. Зв’язок між одиницями тиску в Па та Тор можна одержати з слідуючих міркувань. Якщо  - тиск стовпа рідини густиноюта висотою h, то тиск стовпа ртуті висотою 1 мм буде

Р = 1 Тор = 13,55 ∙ 103 ∙ 9,8 ∙ 10-3 Па, де  = 13,55∙І03 кг/м3, g = 9,8 м/с2, h=10-3м. І навпаки: І Па  7,5∙10-3 Тор.

Сучасні вакуумні насоси (пристрої для одержання вакууму) дозволяють отримувати вакуум в межах від декількох Тор (декілька сотень Па) до 10-12 Тор (10-10 Па). Таким чином, сучасна вакуумна техніка має справу з тиском в 1015 разів меншим атмосферного, при цьому в 1см3 простору залишається лише декілька тисяч молекул газу.

Одним з найбільш важливих понять молекулярно-кінетичної теорії газів є поняття середньої довжини вільного пробігу молекул . Під  розуміють середню відстань, яку пролітає молекула газу між двома послідовними зіткненнями з другими молекулами. Теорія встановлює залежність  від концентрації молекул n, та їх розмірів d:

(1.1) . 

Так, як тиск газу

Р=nkT (1.2),

(n - концентрація молекул, k- стала Больцмана, Т - абсолютна температура газу), то

. (1.3).

Таким чином вакуум можна характеризувати не тільки значенням тиску Р, а й довжиною вільного пробігу молекул  . В зв’язку з цим стану вакуум можна дати і друге означення, як стан газу, при якому середня довжина вільного пробігу газової молекули такого ж порядку по величині, як і лінійні розміри посудини [1].

Повітря являється досить складною сумішшю газів. Основні з яких наведені в таблиці 1.1. Крім газів в повітрі завжди є деяка кількість водяної пари.

Таблиця 1.1. Склад сухого атмосферного повітря

Газ

Вміст, %

Парціальний тиск Па·102

Газ

Вміст, %

Парціальний тиск Па·102

N2

70,1

Не

5,2·10-4

5,2·10-3

O2

21

210

СН4

2,0·10-4

2,0·10-3

Ar

0,9

9

Кr

1,0·10-4

1,0·10-3

CO2

0,03

03

H2

5,0·10-5

5,0·10-4

Ne

1,8·10-3

1,8·10-2

Xe

9,0·10-4

9,0·10-5


Як видно з цієї таблиці основними складовими частинами повітря є азот і кисень. Молекули цих газів мають близькі розміри (d ≈ 3∙10-10м ), а тому можна розрахувати середню довжину вільного пробігу  “молекули повітря”‚ користуючись цими значеннями.

В таблиці 1.2 приведені результати таких розрахунків. З цієї таблиці видно що при тиску 10-5 - 10-7 Па довжина вільного пробігу молекул становить сотні і тисячі метрів. Це набагато перевищує розміри тих посудин в яких створюється такий вакуум. При цьому реалізуються умови‚ коли майже зовсім відсутні зіткнення молекул між собою, а їх вільний пробіг обмежується тільки стінками посудини.

Таблиця 1.2. Значення середньої довжини вільного пробігу та концентрації молекул повітря при різних тисках (t = 25oC)

Тиск повітря

, мn,


Па

Тор



1·105

750

6,2·10-8

2,4·1025

1,33·102

1

4,6·10-5


1·102

7,5·10-1

6,2·10-5

2,4·1022

10

7,5·10-2

6,2·10-4


1

7,5·10-3

6,3·10-3


10-1

7,5·10-4

6,2·10-2

2,4·1019

102

7,5·10-5

6,2·10-1


10-3

7,5·10-6

6,2


10-4

7,5·10-7

62

2,4· ІО16

10-5

7,6·10-8

620


10-6

7,6·10-9


10-7

7,6·10-10

62000

2,4·ІО13

10-10

7,5·10-13

62000000

2,4·ІО10


Як показують досліди, основні властивості газів і явища, що відбуваються в газовому середовищі, значно відрізняються в залежності від співвідношення між середньою довжиною вільного пробігу молекул  та характерними розмірами посудини L. Під L розуміють ті лінійні розміри, які відіграють основну роль в розглядуваному явищі (відстань між стінками посудини, відстань між електродами, діаметр трубопроводу та інше).

Співвідношення /L покладене в основу визначення ступенів вакууму. Стан розрідженого газу, при якому<<L носить назву низького вакууму (НВ), якщо =L вакуум називається середнім (СВ), якщо>>L вакуум називається високим (ВВ). З цих означень видно, що ступені вакууму являються досить відносними, бо одному і тому ж тиску Р можуть відповідати різні ступені вакууму (в залежності від співвідношення  і L). Так, наприклад, якщо повітря проникає в капіляр діаметром менше 0,06 мм, то в такому капілярі навіть при атмосферному тиску молекули будуть вести себе як у високому вакуумі. (Такий стан реалізується в порах твердого тіла). Навпаки, чим більші розміри посудини, з якої відкачується повітря, або відстань між важливими деталями приладу, тим при більш низькому тиску настане стан високого вакууму.

В реальних електровакуумних приладах основні характерні розміри в більшості випадків становлять декілька міліметрів або декілька сантиметрів. Тоді ступені вакууму можна характеризувати приблизним значенням тисків (таблиця 1.3).

Таблиця 1.3. Ступені вакууму (області тисків) для характерних розмірів L в декілька сантиметрів

Ступінь вакууму

Низький (НВ)

Середній (СВ)

Високий (ВВ)

Надвисокий (НВВ)

Область тисків

Па

P>100

P=100·10-1

P=10-1·10-5

P<10-5


Тор

P>1

P=1·10-3

P=10-7

P<10-7


Існує ще один ступінь - так званий надвисокий вакуум (НВВ). Для нього також >>L‚ а спеціальна назва “надвисокий” зв’язана з дуже великими труднощами його одержання [9].

Поклавши в основу співвідношення між  і L можна зробити ще ряд зауважень стосовно режимів потоку газових молекул через трубопроводи. Так, при низькому вакуумі (<<L), потік газу називається в’язкісним , газ тече як рідина. Зіткнення молекул між собою при цих умовах відбуваються набагато частіше, ніж зі стінками трубопроводу. Кількість газу‚ що переноситься через поперечний переріз трубопроводу за одиницю часу (пропускна здатність трубопроводу) при в’язкісному потоці пропорційна різниці тисків на кінцях трубопроводу.

В умовах високого вакууму (>>L) потік газу називається молекулярним. Молекули при цьому рухаються незалежно одна від одної, зіткнення відбуваються лише зі стінками трубопроводу. При цих умовах пропускна здатність трубопроводу не залежить від різниці тисків, а визначається лише геометричними розмірами трубопроводу.

1.2 Загальна характеристика вакуумних насосів


Всі вакуумні насоси, тобто пристрої для відкачування газів, можна розділити по призначанню на низьковакуумні і високовакуумні. В залежності від фізичних закономірностей покладених в основу роботи насоса говорять про механічні, дифузійні, сорбційні, іонні насоси. Крім того, кожний вид насосів включає в себе декілька підвидів.

Основними параметрами будь-якого насоса являються: швидкість відкачування, граничний тиск, найбільший тиск запуску та деякі інші. [1]

. Швидкість відкачування насоса S визначається як об’єм газу, який відкачується насосом за одиницю часу через вхідний отвір насоса при даному тиску. 

 P=const,  ,

. Граничний тиск Ргр. - мінімальний тиск (максимальне розрідження), який може створити даний насос, працюючи сам на себе, без відкачуваного об’єкта.

. Найбільший, тиск запуску Рзап - максимальний тиск газів в насосі, при якому насос може почати роботу.

Всі ці характеристики визначаються видом насоса, принципом його роботи.

1.3 Області дії вакуумних насосів

Як уже відзначалося, у залежності від вакууму, який створюється тим чи іншим насосом, їх можна класифікувати на низьковакуумні, високовакуумні та надвисоковакуумні. [4] На рис.1.4 представлені діапазони робочих тисків вакуумних насосів, які найчастіше використовуються у вакуумній техніці.

Рис.1.4 Області дії вакуумних насосів

Низьковакуумні насоси працюють в області тисків 105-102 Па  (760-1 Тор). До них відносяться деякі механічні насоси (поршневі, водокільцеві та ін.) та деякі струменеві насоси (водоструменеві, газо струменеві та ін.). Робочий діапазон тисків цих насосів досить вузький, вони не одержали широкого використання у вакуумній техніці і застосовуються для спеціальних цілей (медицина, фармакологія та ін.).

Середньовакуумні насоси працюють в області тисків 102-10-1 Па  (1-10-3 Тор), правда деякі з них здатні (не дуже довго) працювати і при більш високих тисках. До них відносяться механічні насоси (з масляним ущільненням та двороторні), пароструменеві (парортутні і паромасляні ежекторні насоси), паромасляні бустерні та адсорбційні насоси.

Високовакуумні насоси працюють в області тисків 10-1-10-5Па  (10-3-10-7 Тор). До них відносяться пароструменеві дифузійні насоси, турбомолекулярні насоси, сорбційні та сорбційно-іонні (іонно-гетерні) насоси, а також криогенні насоси (конденсаційні і криосорбційні).

Надвисоковакуумні насоси працюють в області тисків менших 10-5 Па  (10-7 Тор). Для одержання високого і надвисокого вакууму можуть використовуватися одні і ті ж насоси. Як видно з рис. 1.2, області дії високовакуумних і надвисоковакуумних насосів перекриваються.

Для правильного вибору і використання насосів необхідно знати ще цілий ряд характеристик (не пов’язаних з вищерозглянутими) - споживання електроенергії, охолоджуючої води, маса насоса та його розміри, рівень шумів, вібрацій, які створюються при роботі насоса, та ін. Необхідно також знати час запуску та зупинки насоса, склад залишкових газів, можливість сумісної роботи насосів та ін.

Розділ 2. Дифузійний паромасляний насос

 

.1 Принцип дії насоса


Дифузійні пароструменеві насоси використовуються для створення розрідження 10-4-10-7 Тор (10-2-10-5 Па) і краще. При таких тисках середня довжина вільного пробігу молекул відкачуваних газів більша діаметра вхідного отвору насоса, а тому у насосі має місце молекулярний режим протікання газу. Схематично будова найпростішого сучасного дифузійного насоса подана на рис. 2.1.

Рис. 2.1 Схематична будова дифузійного насоса: 1 - вхідний отвір, 2 - корпус насоса, 3 - тарілка-відбивач, 4 - паропровід, 5 - вихідний отвір, 6 - кип’ятильник, 7 - електронагрівник

У металевому циліндричному корпусі насоса (2), який охолоджується проточною водою, розташований паропровід (4) та відбивач пари (3) у формі тарілки. Паропровід разом з відбивачем утворюють сопло Лаваля. Паровий струмінь у ньому повертається на 180º по відношенню до свого початкового напряму руху. Сопло Лаваля сучасних насосів не тільки створює надзвукову швидкість руху парового струменя, та повертає його, направляючи до стінок насоса. У нижній частині насоса у кип’ятильнику (6) знаходиться робоча рідина, яка нагрівається до кипіння за допомогою електричного нагрівника (7) (зйомна електропіч).

При кипінні робочої рідини молекули пари рухаються по паропроводу (4) вгору (як показано стрілками) і після відбивання тарілкою (3) направляються на охолоджувану проточною водою стінку корпуса насоса. На стінці пара конденсується у рідину і стікає у нижню частину насоса, де знову нагрівається, закипає , випаровується і направляється у паропровід.

Як уже зазначалося вище, при робочих розрідженнях даного насоса у верхній його частині молекули газу рухаються хаотично у молекулярному режимі (практично без зіткнень одна з одною). Певна їх частина при цьому рухається вниз і потрапляє у паровий струмінь, який має форму конуса. Зіткнувшись з важкими молекулами пари, які мають надзвукові швидкості, частина газових молекул одержує імпульс у напрямку до стінки насоса, тобто буде „захоплена” струменем пари, і виноситься парою до стінки насоса. Таким чином, у сучасних насосах практично вся порожнина насоса є робочою камерою.[10]

Назва насоса[8] „дифузійний” підкреслює механізм захоплення газових молекул струменем пари - дифузію газу у струмінь, яка відбувається внаслідок різниці концентрацій газових молекул над струменем і у самому струмені (поблизу сопла, біля тарілки, концентрація газових молекул у струмені пари практично рівна нулю). Швидкість дифузій найбільша біля тарілки (тут найбільший градієнт концентрації газових молекул). По мірі віддалення від тарілки струмінь пари насичується газом, градієнт концентрації газових молекул зменшується, відповідно зменшується і швидкість дифузії газу у паровий струмінь.

Рухаючись разом із захопленими молекулами газу до стінки насоса, струмінь пари стискує газ до певного тиску. Пара конденсується на стінці насоса і стікає назад у кип’ятильник, а стиснений газ у тонкому пристіночному шарі також рухається вздовж стінки насоса у його нижню частину, де відкачується допоміжним механічним (форвакуумним) насосом через вихідний отвір (5).

Паралельно з прямою дифузією газу згори-вниз (рис.2.1) завжди існує і обернена дифузія молекул газу у струмінь з боку більш високого тиску знизу-вгору. Кількість таких молекул газу у порівнянні з кількістю молекул, що дифундують згори-вниз надзвичайно мала, бо такі молекули рухаються як проти молекул пари, так і проти основної маси газових молекул. Але у випадку значного зростання тиску у нижній частині насоса (прорив атмосферного повітря внаслідок зупинки форвакуумного насоса, або ж у випадку, коли дифузійний насос тільки починає свою роботу і струмінь пари ще не сформувався повністю) кількість обернено дифундуючих молекул може бути значною, що приводить до зриву струменя пари і відповідно до зриву роботи насоса в цілому.

2.2.   Конструкції сучасних дифузійних насосів.

 Перш ніж обговорити конструктивні особливості сучасних пароструменевих насосів, необхідно відзначити, що дифузійні насоси, як і ротаційні, можуть працювати послідовно, тобто вихід одного насоса з’єднується з входом другого і т.д. Як і у випадку ротаційних насосів, це дозволяє покращати граничний вакуум насоса за рахунок зменшення оберненого газового потоку через струмінь.

Сучасні дифузійні насоси реалізують послідовне поєднання декількох дифузійних насосів в одному корпусі. Такий насос, схематично зображений на рис. 2.2, називається багатоступеневим. У такому насосі спільний кип’ятильник і спільний паропровід для живлення сопел окремих ступенів. Швидкість відкачування такого насоса визначається швидкістю відкачування вхідного (першого) ступеня. Оскільки ступені включені послідовно, то умовою нерозривності газового потоку через насос є наступне:

Рис. 2.2. Схематичне зображення багатоступеневого дифузійного насоса: 1,2 - дифузійні ступені, 3 - водяне охолодження, 4 - ежекторний ступінь, 5 - кип’ятильник

1P1(вхід)=S2P2=...=SіPі(вихід),   (2.1)

де Sі і Pі - швидкість відкачування і тиск для і-го ступеня насоса, відповідно.

Оскільки P1<P2<...<Pі, то площа поверхні послідуючого ступеня (парового ковпака) зменшується (рис.2.2.(1,2)). Ефективна і синхронна робота кожного ступеня насоса залежить від правильного розподілу пари між соплами. Це досягається [8] експериментальним підбором діаметрів паропроводів і вихідних щілин сопел. Як правило, сучасні насоси мають від 3 до 5 відкачних ступенів. Останній (вихідний) ступінь, як правило, є ежектором, тобто замість тарілчаного сопла (1, 2 на рис. 2.2), яке формує конічну поверхню струменя з великою площею, використовується трубчате сопло малого діаметра (4) (ежекторне сопло), яке дає короткий, але густий струмінь пари. У результаті використання ежекторного ступеня вдається збільшити тиск на виході з дифузійного насоса до 10-1Тор (1Па) і використовувати для відкачування дифузійних насосів ротаційні насоси у якості форвакуумних насосів. Саме таким і є останній ступінь (4) насоса, зображеного на рис. 2.2.

Сучасні дифузійні насоси виготовляють повністю металевими - корпуси виготовляють з чорних сталей або алюмінію, а паропроводи - з нержавіючої сталі та алюмінію. Пружність пари сучасних масел для дифузійних насосів лежить в області 10-4-109 Па при кімнатних температурах, а тому навіть без низькотемпературних уловлювачів граничний вакуум таких насосів становить 10-7-10-8 Тор (10-5-10-6 Па), а з використанням азотних уловлювачів - 10-10 Тор (10-8 Па).

Ще однією особливістю паромасляних дифузійних насосів є необхідність створення попереднього вакууму ~1Па (~10-2 Тор), як при запусканні насоса, так і у процесі його роботи. У противному разі масло виходить з ладу (згорає, окисляється). Масло також виходить з ладу при аварійному прориванні атмосферного повітря у працюючий насос.

Охолоджування стінок корпусів дифузійних насосів, як правило, здійснюється проточною водою кімнатної температури. Підвищення температури води до 50°С приводить до погіршення граничного вакууму насоса у 3-5 разів. Тому системи охолодження конструюють з таким розрахунком, щоб забезпечити невеликий перепад температур води на виході і вході в насос. Як правило, витрати води становлять від 0,5 л/хв для невеликих насосів з бистротою дії 100-300 л/с до десятків літрів за хвилину для потужних насосів.

Малі насоси з SH < 100 л/с можуть мати повітряне охолодження корпуса, як звичайне, так і з обдуванням вентилятором. У такому випадку корпус насоса (зовні) має радіатори.

Потужність нагрівників дифузійних насосів змінюється у межах від Р=200-250Вт (для малих насосів зі швидкістю відкачування ~100тл/с) і до 25 кВт для насосів зі швидкістю відкачування 40000-50000 л/с. Відповідно маса дифузійних насосів змінюється у межах від 3-4 кг до 1000 кг у залежності від бистроти дії [7].

вакуумний насос спектрограма атмосфера

 

.1 Класифікація методів та приладів для вимірювання малих тисків газів


Тиски, які використовуються у сучасній вакуумній техніці, лежать у межах від 105 Па до 10-12 Па. Вимірювання у такому широкому діапазоні тисків, нажаль, не може бути забезпечене одним приладом. У сучасній практиці вимірювання тисків розріджених газів користуються різними типами приладів, які відрізняються конструкцією, принципом дії, діапазоном вимірювання і класом точності. Ці прилади одержали назву вакуумметрів. Вони, як правило, складаються з двох частин - манометричного перетворювача і вимірювального блоку. По методу вимірювання вакуумметри можуть бути розділені на абсолютні та відносні. Покази абсолютних вакуумметрів не залежать від виду газу. Відносні вакуумметри використовують залежності параметрів ряду фізичних процесів, що відбуваються у вакуумі, від ступеня розрідження газу. Вони потребують попереднього градуювання за зразковими приладами.

На рис. 3.1 схематично представлений діапазон робочих тисків різних типів вакуумметрів.

Рис.3.1. Діапазон робочих тисків різних типів вакуумметрів.

Детально зупинимось на найбільш широковживаних приладах для вимірювання низького і високого вакууму, які використані в даній роботі - теплових і електронних вакуумметрах.

3.2 Теплові, електронні іонізаційні вакуумметри


Теплові вакуумметри широко використовуються для вимірювання тисків від 103 Па до 10-2 Па. Принцип дії цих приладів ґрунтується на залежності теплопровідності газу від його тиску. При низьких тисках (молекулярному режимі) теплопровідність газу пропорційна тиску, а при високих тисках (в’язкісний режим) теплопровідність газу не залежить від тиску. У перехідній області тисків теплопровідність газу нелінійно зростає з ростом тиску і, починаючи з деякого тиску, не залежить від нього. Причиною цих змін теплопровідності є залежність довжини вільного пробігу молекул газу від тиску [4].

Як правило, теплові вакуумметри складаються з манометричного датчика-перетворювача зміни тиску газу в яку-небудь електричну величину (електричний опір або терморушійна сила термопари) та електронного блоку, який здійснює живлення перетворювача та вимірювання тиску. Корпус датчика-перетворювача є відрізком металевої чи стальної трубки, всередині якої знаходиться активний елемент - перетворювач зміні тиску газу в електричну величину (опір чи терморушійну силу).

Найбільш широкого поширення набули так звані термопарні теплові вакуумметри [4]. Спрощена схема такого приладу представлена на рис.3.2.

Манометричний датчик-перетворювач складається з скляного або металевого корпусу (1), в якому змонтовано нагрівник (2) та термопару (4), що з’єднані між собою тонким провідником (3).

Електричний струм від джерела протікає через спіраль нагрівника (2) і розігріває її до деякої температури. Теплота від нагрівника передається через перемичку (3) термопарі і та генерує певну ЕРС, що вимірюється мілівольтметром. Доки тиск у манометричному перетворювачі рівний атмосферному теплопровідність повітря, що заповнює лампу, велика і практично вся теплота розсіюється молекулами газів. Внаслідок цього термопарний кінець перемички холодний і мілівольтметр показує ЕРС, близьку до нуля.

Рис. 3.2. Спрощена схема термопарного вакуумметра: 1 - корпус перетворювача, 2 - нагрівник, 3 - теплопровідна перемичка, 4 - термопара, 5 - мілівольтметр, 6 - міліамперметр, 7 - реостат.

При зменшенні тиску повітря в лампі його теплопровідність зменшується (зменшується кількість теплоти, яка розсіюється молекулами повітря). Внаслідок цього збільшується кількість теплоти, що передається до термопари через перемичку і її температура зростає. При цьому збільшується величина термо-ЕРС, яку генерує термопара і мілівольтметр показує збільшення величини термо-ЕРС.

При тиску газу Р менше 10-4 Тор теплопровідність газу становиться надзвичайно малою величиною (газові молекули мають середню довжину вільного пробігу набагато більшу за розміри перетворювача) і термопара генерує найбільшу ЕРС (10 мВ). При подальшому розрідженні ЕРС не змінюється. Таким чином, певному інтервалу тиску 1∙10-4 Тор < P < Ратм відповідає цілком певне значення ЕРС (0 < E <10мВ).

Кожний термопарний перетворювач вимагає попереднього градуювання на підприємстві, що їх виготовляє. Правильність показів ЕРС досягається при цілком певному значенні сили струму, що проходить через нагрівник [5].

Для вимірювання тиску газу в межах 10-1-10-8 Па (10-3-10-10 Тор) використовуються електронні іонізаційні вакуумметри. Ці прилади, як і теплові вакуумметри, складаються також з двох частин: манометричного іонізаційного перетворювача (ПМІ) та електронного блоку, який живить перетворювач і вимірює тиск газу.

Конструкція ПМІ та блока живлення представлена схематично на рис.3.3.

Рис. 3.3. Спрощена схема іонізаційного вакуумметра: 1 - катод прямого розжарення, 2 - анодна сітка, 3 - колектор іонів, 4 - вимірювач іонного струму.

У скляному балоні змонтована трьохелектродна система, що складається з вольфрамового катода прямого розжарення (1), анодної сітки (2) та колектора іонів (3) у вигляді циліндра. На анодну сітку відносно катода подається додатній потенціал, а на циліндр-колектор - від’ємний потенціал. Катод прямого розжарення при пропусканні через нього електричного струму, величина якого регулюється реостатом, емітує електрони, які летять до додатньо зарядженої сітки. Ця сітка досить рідка, а тому більшість електронів пролітає її. Далі ці електрони гальмуються у полі колектора (на колектор відносно катода подається від’ємний потенціал) і повертаються назад до сітки. Перш ніж остаточно осісти на ній кожний електрон здійснює 4-5 коливань у просторі між сіткою та колектором. Оскільки ці електрони проходять прискорюючу різницю потенціалів (потенціал сітки) порядку 100В, то при зустрічі з нейтральними атомами і молекулами газу, що заповнюють перетворювач, вони іонізують їх. При цьому нейтральні атоми і молекули перетворюються на додатньо заряджені іони (з атома чи молекули вибивається один або декілька електронів). Іони рухаються до від’ємно зарядженого колектора, осідають на ньому, зумовлюючи в його колі іонний струм, який вимірюється вимірювачем іонного струму (4).

В результаті ряду дослідів з такими перетворювачами було встановлено, що при тисках газу менших 10-1 Па (10-3 Тор) величина іонного струму прямо пропорційна тиску

Ііон=kР, (3.1)

де Р - тиск газу в перетворювачі, k - коефіцієнт пропорціональності (чутливість перетворювача)[6].

 

.3 Мас-спектрометричний хімічний аналіз газів


Суть якісного мас-спектрометричного хімічного аналізу речовини полягає в знаходженні маси атомів чи молекул цієї речовини. Так, наприклад, молекула води (Н20) має молекулярну масу 18, молекула азоту (N2) - 28, кисню (О2) - 32, вуглекислого газу (СО2) - 44 а.о.м. і т.д. Визначивши за допомогою мас-спектрометра масу молекули невідомого газу можна тим самим відповісти на питання, що це за газ (якісний аналіз). У мас-спектрометрі нейтральні атоми і молекули речовини перетворюються у додатні іони. Під дією електричних чи магнітних полів у мас-аналізаторі пучок іонів розщеплюється (у просторі або часі) на пучки іонів однакових мас. Розділені пучки іонів реєструються системою реєстрації. Маса іона відповідає за хімічний склад речовини, кількість іонів даної маси відповідає за вміст цієї речовини в суміші.

Схематично мас-спектрометр можна зобразити наступним чином (рис. 3.4.).

Рис.3.4. Блок-схема мас-спектрометра

У джерелі іонів нейтральні атоми і молекули речовини іонізуються (існує біля 10 різних способів іонізації). На виході із джерела іони формуються у пучок певної просторової конфігурації. Найбільш вивченими і вживаними є джерела з іонізацією електронним ударом. Схематично будова такого джерела іонів представлена на рис. 3.5.

Рис. 3.5. Схема джерела іонів з іонізацією електронним ударом: 1, 2 -робочий і резервний катод; 3 - іонізаційна камера; 4 - електроди, що формують іонний пучок

Через катод (1) (вольфрамова дротина діаметром 0,1 мм) пропускається електричний струм і розігріває його до температури 2500-3000 С, при якій з поверхні катода відбувається емісія електронів. Між катодом і корпусом іонізаційної камери прикладається різниця потенціалів Ui = 50-100 В (іонізаційна напруга) так, щоб вона прискорювала ці електрони. Прискорені електрони проникають через отвір всередину іонізаційної камери і, зустрічаючи на своєму шляху нейтральні атоми і молекули газу, вибивають з них один або декілька електронів (як правило, один), перетворюючи їх у додатньо заряджені іони. За допомогою електродів у вигляді щілин (4), які мають невеликий від'ємний потенціал, іони витягуються з іонізаційної камери і формуються в пучок круглого перерізу діаметром декілька міліметрів. Катод (2) є резервним. Струм емісії електронів і всі напруги вимірюють відповідними приладами і можуть регулюватися для одержання максимальної інтенсивності іонного пучка.

Сформований таким чином іонний пучок потрапляє в мас-аналізатор, де відбувається його розщеплення на пучки іонів з однаковою масою (точніше, з однаковим відношенням маси іона m до його електричного заряду q). Відношення m/q позначають через М і називають масовим числом іона, вимірюючи при цьому заряд іона q не в Кл, а в зарядах електрона є (q=1, q = 2 і т.д.). У випадку, коли q = 1е (М = m) говорять про однозарядні іони. У випадку q = 2e (М = m/2) говорять про двозарядні іони і т.д. Як правило, електричні параметри роботи джерела іонів підбирають такими, щоб в основному в джерелі іонів виникали однозарядні іони. Тоді маса такого іона m співпадає з масовим числом іона М.

Мас-спектрометр МХ7303, який використовується у даній роботі, відноситься до динамічних мас-спектрометрів. Розділення іонів у часі у ньому відбувається в результаті їх проходження через область високочастотного електромагнітного поля, створюваного за допомогою двох електродів: один з них є стержнем, другий - кутником (як показано на рис. 3.6.) Такий аналізатор називається монопольним аналізатором [2].

Між кутником і стержнем (4) прикладена змінна напруга U + Vcosωt. від високочастотного генератора (10), в результаті чого у просторі між цими електродами створюється змінне електричне поле досить складної просторової конфігурації. Влітаючи в таке поле, іони (3) далі описують складну траєкторію у вигляді напівсинусоїди, на яку накладені високочастотні коливання зі змінною амплітудою. У залежності від співвідношення U1/V1 через таке поле будуть проходити іони цілком певної маси М1. Амплітуда коливань іонів інших мас зростає і вони осідають на електродах (кутнику або стержні). Змінюючи амплітуду високочастотної напруги V за допомогою високочастотного генератора (10), можна пропускати через такий фільтр мас послідовно іони різних мас - М1 М2, М3 і т.д. Таким чином, на виході з мас-аналізатора почергово (у часі) будуть з'являтися іони масами М1 М2, М3 і т.д. (у мас-спектрометрії це називається розгорткою спектра мас).

Рис. 3.6 . Схемами те зображення будови мас-спектрометра МХ7303: 1 - джерело іонів; 2 - фокусуючи електроди; 3 - пучок іонів; 4 - мас-аналізатор; 5 - вторинно-електронний помножувач (ВЕП); б - блок живлення ВЕП; 7 - електрометричний підсилювач; 8 - підсилювач постійного струму; 9 - електронний самописець; 10 - генератор високої частоти; 11 - блок живлення джерела іонів

Розділені в часі іони потрапляють на колектор (5). Існує два способи реєстрації цих іонів - колектор Фарадея і вторинний електронний помножувач (ВЕП). Колектор Фарадея являє собою металевий електрод, на який осідають іони. Кожний іон приносить з собою електричний заряд, і таким чином заряджає колектор. З'єднавши останній з землею провідником, одержимо у такому провіднику електричний струм, величина якого пропорційна кількості іонів. Оскільки цей струм досить малий (10-8-10-12А), то він не може бути зареєстрований безпосередньо вимірювальним приладом, а тому підсилюється за допомогою спеціальних електронних підсилювачів (7-8) у тисячі разів, після чого реєструється самописним приладом (9).

Для збільшення чутливості мас-спектрометра (можливості реєструвати іонні струми менше 10-10А) у якості детектора іонів часто використовують вторинний електронний помножувач (ВЕП). ВЕП являє собою сукупність пластин-динодів, які знаходяться під невеликим додатнім потенціалом одна відносно одної. Пластини виготовлені зі спеціальних сплавів, з малою роботою виходу електронів. Іон, попавши на перший динод, вибиває з нього один або декілька електронів (вторинні електрони). Вони, в свою чергу, рухаються прискорено до другого диноду, і кожен вибиває з нього декілька електронів. Маючи 20-30 динодів на виході з такого пристрою можна одержати кількість електронів у сотні тисяч разів більшу, ніж з першого динода. Таким чином, у ВЕП відбувається розмноження електронів (пряме підсилення електронного струму). Як правило, коефіцієнт підсилення (розмноження електронів) ВЕП становить величину ~106 і суттєво залежить від різниці потенціалів між динодами (збільшення різниці потенціалів між динодами приводить до збільшення енергії електронів і, відповідно, збільшення кількості вибитих ними вторинних електронів). Оскільки число динодів становить 20-30 штук, а різниця потенціалів між ними біля 100 В, то в цілому весь помножувач живиться від джерела (6) напругою 3-4 кВ.

Одержаний таким чином електричний струм, як і у випадку використання колектора Фарадея, може бути додатково підсилений електронними підсилювачами і зареєстрований самописним приладом [2].

Таким чином, мас-спектрограма (мас-спектр) являє собою запис у часі іонного струму, який пройшов через мас-аналізатор.

Розділ 4. Основні вузли експериментальної вакуумної установки УВЛ-8

.1 Принципова схема вакуумної установки УВЛ-8

Принципова схема вакуумної установки УВЛ-8 представлена на рис. 4.1, а її зовнішній вигляд представлений на рис. 4.2.

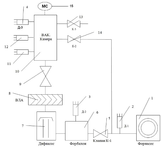
Основним вузлом вакуумної установки є робоча камера (10) (рис. 4.1). За допомогою форвакуумного насоса (1) в робочій камері через байпасну (обхідну) магістраль та вентиля (14) в робочій камері створюється попередній вакуум (форвакуум) порядку 2∙10-2 Тор. Цим же форнасосом через форвакуумний електромагнітний клапан К-1 створюється необхідний для роботи дифузійного насоса (7) форвакуум порядку 2∙10-2 Тор. Між клапаном К-1 і дифузійним насосом включена буферна ємність (6) - форбалон. Форбалон необхідний для підтримування попереднього вакууму при роботі дифузійного насоса, в разі необхідності вимкнути форнасос.

Високий вакуум до 10-6 - 10-7 Тор створюється дифузійним паромасляним насосом Н-100 та за допомогою високовакуумного уловлювача парів масла (8) при заливанні в нього рідкого азоту. Від вакуумної камери високо вакуумний уловлювач відділяється клапаном шиберного типу (9) з діаметром умовного проходу 100мм (ЭВЭ 100 У4,2).

Для вимірювання попереднього вакууму використовують манометричні перетворювачі ПМТ-4 (2, 3, 4). Вакуумна камера виготовлена з нержавіючої сталі Х18Н10Т. Всі високовакуумні з’єднання канавочно-клинового або шарового типу на мідних ущільнювачах. До високовакуумного клапана камера приєднана за допомогою болтового з’єднання з гумовою прокладкою. Високий вакуум вимірюється за допомогою манометричних перетворювачів ПМІ-2 (11) виготовленого в вигляді скляної лампи. Перетворювач ПМІ-2 впаяний в коварову трубку яка вварена в перехідник з нержавіючої сталі. Крім того при необхідності високий вакуум може бути виміряний за допомогою магнітного перетворювача МІД.

Рис. 4.1. Блок-схема вакуумної установки УВЛ-8: 1 - форвакуумний насос; 2,3,4 - манометричні перетворювачі ПМТ-4; 5 - електромагнітний клапан; 6 - форвакуумний балон; 7 - дифузійний насос Н-100; 8 - азотний уловлювач; 9 - високовакуумний клапан; 10 - високовакуумна камера; 11 - манометричний перетворювач ПМІ-2; 12 - манометричний перетворювач МІД; 13 - дозуючий вентиль; 14 - байпасний вентиль ДУ-6. 15 - аналізатор мас-спектрометра МХ7303.

Байпасна магістраль необхідна для створення попереднього вакууму в робочій камері при закритому високовакуумному клапані (9). Через високовакуумний вентиль (14) при закритому клапані К-1 (5) камера відкачується безпосередньо форвакуумним насосом.

Рис. 4.2. Загальний вигляд універсальної вакуумної установки УВЛ-8: 1- блок живлення установки, 2- блок живлення автоматичної системи напуску газів СНА-2, 3- вакууметр ВІТ-3, 4- самописний потенціометр КСП-4, 5- блок живлення мас-спектрометра МХ7303, 6- аналізатор мас-спектрометра МХ7303, 7- вакуумна камера, 8- шиберний високовакуумний затвор ДУ-100, 9- азотний вакуумний уловлювач, 10- дифузійний паромасляний насос Н-300.

Електромагнітний клапан К-1 (5) відкривається при пропусканні через обмотку електромагніта імпульсу електричного струму близько 30А. Після відкривання клапан утримується в відкритому стані струмом біля 0,4А. При вимиканні струму, клапан закривається під дією пружини.

За допомогою мас-спектрометра МХ73303 (15) можна проводити мас-спектрометричний аналіз складу залишкової атмосфери установки та газів які можна напустити у вакуумну камеру [13].

.2 Порядок роботи на вакуумній установці УВЛ-8 [11, 12]

Робота з вакуумною установкою УВЛ-8 починається з контролю вакууму у форбалоні (манометричний перетворювач Д-2) та у вакуумній камері (манометричний перетворювач Д-3 (рис.4.1). Ввімкнути вакуумметр ВИТ-3 і виміряти розрідження у форбалоні та вакуумній камері. При наявності у вакуумній камері розрідження кращого за 2∙10-2 Тор, необхідність у створенні в ній попереднього вакууму відпадає.

Ввімкнути вимикач «Сеть» блока живлення. Переконатись в наявності всіх трьох фазових напруг (індикаторні лампочки всіх трьох фаз повинні загорітися). Переконатись що високовакуумний клапан знаходиться у закритому стані (горить червона індикаторна лампочка). Ввімкнути живлення форвакуумного насоса (при цьому чути характерний звук працюючого насоса і світиться індикаторна зелена лампочка форвакуумного насоса).Ввімкнути живлення форвакуумного датчика Д-1 через 5-10 хв. проконтролювати вакуум на вході у форбалон (1-2∙10-2 Тор). Ввімкнути живлення електромагнітного клапана К-1 (обидва тумблери перевести в положення «Вкл.» і натиснути кнопку «пуск клапана»). При відкриванні електромагнітного клапана чути характерний звук і загорається зелена індикаторна лампочка «ЕМК». Продовжити відкачування дифузійного насоса через форвакуумний балон до вакууму не гіршого за 3∙10-2 Тор. При досягненні цього вакууму відкрити подачу води для охолодження корпуса дифузійного насоса. Ввімкнути вимикач нагрівника печі дифузійного насоса. При цьому починає розігріватись електропіч дифузійного насоса і загорається сигнальна зелена лампочка. «ДН». Через 30-40 хв після включення живлення дифузійного насоса він виходить на нормальний режим своєї роботи - створює високий вакуум у верхній своїй частині (до високовакуумного клапана). Переконатись що у вакуумній камері існує попередній вакуум не гірше ніж 1∙10-1 Тор.

У випадку коли вакуум гірший за 1∙10-1 Тор. провести відкачування вакуумної камери форвакуумним насосом через байпасну магістраль (Закрити клапан К-1 і відкрити вентиль К-2). Одержавши в вакуумній камері попередній вакуум (кращий за 1∙10-1 Тор.) закрити вентиль К-4 відкрити клапан К-1 і продовжити відкачування механічним форвакуумним насосом дифузійного насоса через клапан К-1 і форвакуумний балон. Для одержання високого вакууму в вакуумній камері відкрити за допомогою штурвала високовакуумний клапан (відкривання здійснювати плавно до упора). При відкритому високовакуумному клапані загорається лампочка зеленого кольору. За допомогою вакуумметра ВИТ-3 та перетворювача ПМІ-2 (рис. 4.2) Здійснити вимірювання високого вакууму.

Вимкнення вакуумної установки

Для вимкнення вакуумної установки УВЛ-8 необхідно вимкнути живлення манометричного перетворювача ПМІ-2 (вакуумметр «ВИТ-3»). Після чого перевести високовакуумний клапан в закритий стан (за допомогою штурвала) При цьому повинна загорітися сигнальна лампочка червоного кольору (клапан закритий). Вимкнути живлення дифузійного насоса, продовжуючи відкачування його через форвакуумний балон. Через 20-30 хв. вимкнути живлення електромагнітного клапана К-1. Вимкнути живлення форвакуумного насоса. Вимкнути живлення блока, закрити подачу охолоджуючої води. Вимкнути вакуумметр «ВИТ-3».

Порядок роботи з вакуумметром «ВИТ-3» описаний в заводській інструкції до цього вакуумметра. Ця інструкція є невід’ємною частиною документації на вакуумну установку УВЛ-8.

 

.3 Порядок роботи з мас-спектрометром МХ 7303 [13]


Робота з мас-спектрометром МХ 7303 починається з контролю високого вакууму в вакуумній камері. Після того, як у вакуумній камері створено вакуум не гірший за 10-3 Па (10-5Тор) можна вмикати мас-спектрометр.

Рис. 4.3. Зовнішній вигляд блоків живлення і управління мас-спектрометром МХ7303: 1 - блок живлення джерела іонів; 2 - підсилювач іонних струмів; 3- блок живлення ВЕП-2; 4- генератор високої частоти.

У вихідному стані всі вимикачі «Сеть» блоків живлення мас-спектрометра (Рис. 4.3.) повинні знаходитись у відключеному положенні (вниз). Ручка регулятора стуму емісії (блок(1), Рис. 4.3.) повинна знаходитись у крайньому лівому положенні. Перемикач чутливості підсилювача іонних струмів (2) у положення «Викл.». Регулятор високої напруги (блок(3)) повинен знаходитись у крайньому лівому положенні. Регулятори діапазону мас (блок(4)) «Начало» повинні знаходитися в крайніх лівих положеннях, «Конец» - в крайніх правих положеннях. Перемикач «Развертка» в положенні «Ручн».

Увімкнути блок (1) живлення джерела іонів, плавно обертаючи регулятор струму емісії катода, вправо установити (по міліамперметру блока) величину стуму емісії 0,5 мА. Увімкнути підсилювач постійного стуму. Увімкнути високовольтний блок живлення ВЕП-2 і установити регулятором напругу живлення ВЕП ( по приладу блока) 2,5 кВ. Генератор високої частоти (блок 4) живиться від блока (1) і вмикається разом з ним. Увімкнути живлення самописного потенціометра КСП-4.

Прогріти блоки протягом 15-20 хв. Перевести перемикач чутливості підсилювача іонних струмів у положення 3V і встановити «Нуль» підсилювача (перо самописного потенціометра) в нульове положення діаграми за допомогою регуляторів «Нуль» («Грубо» і «Плавно»). Увімкнути рух діаграмного паперу КСП-4, перевести вимикач розгортки мас-спектра в положення «Автомат.» блок(4) і записати мас-спектр.

Для вимикання мас-спектрометра необхідно перевести вимикач розгортки мас-спектра в положення «Ручн.», загрубити чутливість підсилювача, зменшити струм емісії і вимкнути всі вимикачі «Сеть» блоків живлення.

Розділ 5. Експериментальні результати

 

.1 Мас-спектрограми залишкової атмосфери


На рис. 5.1 представлені для порівняння результати дослідження залишкової атмосфери надвисокого вакууму вакуумної установки УВБЛ-4 з безмасляним відкачуванням за допомогою високовакуумного насоса НМДО -025. Даний насос є типовим магніторозрядним насосом відкачна дія якого полягає у зв’язуванні іонізованих молекул газів титановою плівкою. Таким чином у складі залишкової атмосфери такого насоса будуть присутні лише складові атмосферного повітря (пари води H2O, N2, O2, CO2, Ar та інші).

Рис. 5.1 Схема залишкової атмосфери вакуумної установки з безмасляним відкачуванням.

Якщо установку прогріти до температури 250-300 0С протягом 10-15 годин, то молекули води випаруються зі стінок установки і будуть відкачані насосом. В результаті цього, як правило, вакуум покращується приблизно на 2 порядка.

Таким чином основною компонентою залишкової атмосфери установки з безмасляним відкачуванням є водяна пара. Її кількість і визначає граничний вакуум установки.

На рис. 5.2. представлений мас-спектр залишкової атмосфери досліджуваної установки УВЛ-8, високий вакуум в якій створюється за допомогою дифузійного паромасляного насоса Н-300. З мас-спектограми видно що крім водяної пари (m=18 а.о.м.) у залишковій атмосфері присутня велика кількість парів з m>40 а.о.м. При чому якщо на рис. 5.1 пік парів води був найбільшим, то в мас-спектрі на рис 5.2 є і піки з більшою інтенсивністю (група сорокових мас, п’ятдесятих мас).

Таким чином, граничний вакуум, створений дифузійним паромасляним насосом, визначається не кількістю парів води, а зовсім іншими складовими. Кількість цих складових досить велика (мас-спектрометричні піки мають маси до кінця діапазону мас-спектрометра (М=200а.о.м.)). На рис. 5.2 представлений фрагмент мас-спекрограми до m=130 а.о.м., ці мас-спектометричні піки утворені фрагментами робочої рідини дифузійного паромасляного насоса (мінеральні масло), яке є продуктом переробки нафти. Таким чином граничний вакуум створений дифузійним паромасляним насосом визначається тиском парів робочої рідини які проникають з дифузійного насоса у відкачуваний об’єм робочої камери.

Для покращення граничного вакууму дифузійних паромасляних насосів необхідно зменшити надходження парів робочої рідини з насосу. (Якщо покращання граничного вакууму установки з безмасляним відкачуванням (рис. 5.1) можна було провести нагріванням стінок вакуумної камери, то у випадку вакууму створеного дифузійним насосом такий прийом мало ефективний. Зменшення кількості водяної пари мало що змінить у складі залишкової атмосфери представленої на (рис. 5.2)).

Рис 5.2 Мас-спектр залишкової атмосфери досліджуваної установки без азотного уловлювача масляних парів.

Для покращення граничного вакууму дифузійних паромасляних насосів використовуються різного типу уловлювачі парів масел які розташовують між дифузійним насосом і відкачуваним об’єктом. Найбільш ефективним уловлювачем є «азотний уловлювач». Цей уловлювач являє собою металеву поверхню (криопанель) охолоджену до температури рідкого азоту t=-1970С.

Конструктивно такий уловлювач являє собою металеву (мідь, нержавіюча сталь) ємність у яку заливається рідкий азот. Така ємність розташовується над горловиною дифузійного насоса. Пари робочої рідини насоса потрапляючи на охолоджену поверхню конденсуються на ній і утримуються у вигляді зконденсованої рідини доки ця поверхня зберігає низьку температуру.

Рис. 5.3 Мас-спектр залишкової атмосфери досліджуваної установки з азотним уловлювачем масляних парів.

На рис 5.3 представлений мас-спектр залишкової атмосфери установки УВЛ-8 з використанням азотного уловлювача масляних парів. Необхідно звернути увагу на те що чутливість мас-спектрометра при цьому була збільшена в 10 разів. З мас-спектограми видно що інтенсивності практично всіх піків (за винятком піку з m=28 а.о.м. - N2 ) зменшились в 10-20 разів. Що привело до покращення вакууму від 5·10-6Тор до 6·10-7Тор (практично на порядок). Основним газом, який визначає граничний вакуум тепер є азот - N2 який не конденсується на поверхні криопанелі. Проте у складі залишкової атмосфери, навіть при наявності азотного уловлювача, всерівно присутні всі тіж складові масляних парів, що й у попередньому випадку.

Висновки

При виконанні даної роботи я ознайомився з літературою з вакуумної техніки, розібрався в конструкції дифузійного паромасляного насоса та мас-спектрометра для газового аналізу. Була вивчена і поліпшена вакуумна установка УВЛ-8, принцип роботи і будова якої детально описані в дипломній роботі.

В результаті апробації її працездатності були одержані результати по створенню в ній вакууму і були проведено мас-спектрометричні дослідження складу залишкової атмосфери за допомогою мас-спектрометра МХ7303. Дана вакуумна установка має граничний вакуум не гірший за 1∙10-5 Тор (без азотного уловлювача), та 2·10-7 Тор (з азотним уловлювачем).

Мас-спектрометричні дослідження складу залишкової атмосфери показали, що граничний вакуум установки без використання азотного уловлювача визначається тиском парів масел робочої рідини дифузійного насоса, парів води та СО+N2.

При використанні азотного уловлювача граничний вакуум визначається парціальним тиском СО+N2 (m=28 а.о.м.). Азот погано конденсується при такій температурі криопанелі, наявністю знову ж таки парів робочої рідини дифузійного насоса, які не вдається повністю сконденсувати на поверхні криопанелі.

Таки чином, мета роботи: ознайомитися з фізичними принципами роботи дифузійного паромасляного насосу, отримати з його допомогою високий вакуум та дослідити склад залишкової атмосфери експериментальної вакуумної установки УВЛ-8, була успішно досягнута.

Список використаних джерел

1.  Вакуумна техніка. Терміни та визначення / [Держстандарт України ДСТУ 2758-94]. - К.: 1995 - 71 с.

2.      Сучасні методи дослідження структури речовини / Лобода В.Б., Іваній В.С., Хурсенко С.М., та ін.]. - С.: 2010. - 259 с.

.        Лобода В. Б. Матеріали до вивчення теми "Технічний вакуум. Одержання та вимірювання" / Лобода В. Б., Проценко І. Ю., Яременко О. В. - Суми, 1991. - 32 с

.        Цейтлин А.Б. Современное состояние и перспективы развития вакуумной техники, Обзорная информация / А.Б. Цейтлин - М.: Серия ХМ-6, 1986. - 71с.

.        Розанов Л.Б. Вакуумная техника / Л.Б. Розанов - М.: Высшая школа, 1975. -207 с.

.        Розанов Л.Н. Вакуумная техника / Л.Н. Розанов - М.: Высшая школа, 1990. - 320 с.

.        Грошковский Я. Техника высокого вакуума / Я. Грошковский - М.: Мир, 1975. - 622 с.

.        Уэстон Дж. Техника сверхвысокого вакуума / Дж. Уэстон - М.: Мир, 1988 г - 366 с.

.        Кучеренко Е.Т. Справочник по физическим основам вакуумной техники / Е.Т. Кучеренко - Киев: Вища школа, 1981 г - 264 с.

10.    Королев Б.И. Основы вакуумной техники / Б. И. Королев - М.: Энергия, 1976. - 416 с.

11.    Технічна документація на паромасляний дифузійний насос Н-100.

.        Технічна документація на вакуумметр ВІТ-3.

.        Технічна документація на мас-спектрометр МХ7303.

Похожие работы на - Одержання високого вакууму за допомогою дифузійного паромасляного насоса

 

Не нашли материал для своей работы?
Поможем написать уникальную работу
Без плагиата!
Без нейросетей!