Нефтегазовые сепараторы. Методика оценки качественных параметров

  • Вид работы:
    Курсовая работа (т)
  • Предмет:
    Другое
  • Язык:
    Русский
    ,
    Формат файла:
    MS Word
    323,51 Кб
  • Опубликовано:
    2015-05-14
Вы можете узнать стоимость помощи в написании студенческой работы.
Помощь в написании работы, которую точно примут!

Нефтегазовые сепараторы. Методика оценки качественных параметров

Введение


Нефть и газ - одни из основных продуктов добычи, обеспечивающие практически всю нашу немаленькую страну, простирающуюся на многие - многие километры по всему материку Евразии. Основные ресурсы нефти сосредоточены в Западной и Восточной Сибири, на Дальнем Востоке и шельфах дальневосточных и северных морей. Как можно было уже заметить, нефть и газ находятся не в самых легкодоступных местах и их добыча и последующая переработка, безусловно, играют важную роль в развитии данной промышленности.

Рисунок 1 - Добыча нефти с газовым конденсатом


Целью переработки является производство высококачественных нефтепродуктов, отвечающих всем требованиям мирового масштаба, прежде всего различных видов топлива и сырья для последующей химической переработки и дальнейшего их использования. В связи с постоянно растущими требованиями к качественным показателям нефтепродуктов, все больше встает вопрос об экологическом виде топлива, что соответственно требует различных инвестиций в развитие нефтеперерабатывающего оборудования - значительные капитальные и эксплуатационные затраты. Весь процесс переработки можно разделить на первичные и вторичные процессы, связанные с нефтью. К первичным процессам относится процесс физического разделения нефти на фракции, без химического изменения нефти. Целью же вторичных процессов является увеличение количества производимых моторных топлив. Эти процессы уже связаны с химической модификацией молекул углеводорода, входящих в состав нефти.

Таблица 1-Объемы производства нефтяных топлив в странах G8

Страна

Год

Переработка нефти, млн т

Производство топлив, в% на нефть




Бензин

Дизельное топливо

Авиационный керосин

Мазут

США

1990

729,3

41,0

20,6

9,6

6,3


2004

842,8

44,4

23,1

8,7

4,6

Япония

1990

190,7

16,3

27,4

2,7

22,9


2004

205,8

20,6

27,9

3,9

15,4

Канада

1990

84,1

32,1

27,3

5,2

8,0


2004

104,5

31,7

30,3

4,4

8,2

Германия

1990

96,4

26,8

42,7

2,4

14,8


2004

123,3

21,5

41,0

3,6

11,4

Франция

1990

72,9

23,2

38,3

17,3


2004

89,8

18,9

38,8

6,2

13,9

Великобритания

1990

76,2

35,0

30,7

9,8

20,3


2004

91,5

26,6

31,8

6,1

14,4

Италия

1990

78,6

23,5

37,0

3,2

29,4


2004

99,2

20,9

39,3

2,5

17,6

Россия

1990

295,9

14,0

25,7

4,5

33,9


2004

190,2

16,0

29,1

4,0

27,9


Проанализировав таблицу 1 и основываясь на определенных данных о НПЗ в ведущих странах по добычи и нефтепереработки, можно сказать, что в основном средства были затрачены на улучшение экологических характеристик продукции уже действующих заводов за счет строительства новых вторичных процессов. Это в передовых странах Запада позволило получать больший выход высококачественных и дорогих светлых продуктов при меньших выходах дешевого мазута по сравнению с Россией. Изменение экологических показателей моторных топлив в странах Европейского Союза (близкие экологические показатели имеют моторные топлива и других стран «большой восьмерки») за последние годы и на ближайшую перспективу представлено в таблицах 2 и 3.

Таблица 2 - Требования к автомобильным бензинам по стандартам ЕС

Показатель

Евро-3

Евро-4

Евро-5

Срок ввода в странах ЕС

2000

2005

2009

Октановое число по исследовательскому методу, не менее

95/98

95/98

95/98

Содержание ароматических углеводородов, %, не более:




общее

35

30

30

в т. ч. бензола

1

1

1

Содержание серы, ppm, не более

50

10


Таблица 3 - Требования к дизельным топливам по стандартам ЕС

Показатель

Евро-3

Евро-4

Евро-5

Цетановое число, не менее

51

51

54 (58)*

Содержание серы, ppm, не более

350

50

10

Плотность при 15°С, кг/м3

820-845

820-845

820-830

Фракционный состав 95%,°С, не выше

360

360

340-350

Содержание полициклической ароматики, % об., не более

11

11

(2)

* В скобках указаны показатели, по которым возможен пересмотр.

Только за счет изменения соотношения мощностей вторичной переработки нефти на современных НПЗ можно получить то или иное качество товарных нефтепродуктов. Необходимо отметить, что увеличение мощностей первичной переработки нефти потребует, соответственно, и более значительных инвестиций для расширения мощностей вторичных процессов на НПЗ [7].

В первой четверти 2014 года объем первичной переработки нефти достиг рекордного для этого периода значения 71.6 млн тонн, что на 6.4% выше, чем годом ранее.

Рисунок 2 - Первичная переработка нефти


Таким образом, в текущем году наблюдается резкое ускорение роста переработки нефти. Сопоставимый темп роста переработки наблюдался за последние годы только в январе-марте 2007 года. Доля переработки нефти в общем объеме ее добычи возросла в январе-марте 2014 году по сравнению с аналогичным периодом прошлого года на 2.5 п.п. до 55.3%.

Рост производства отмечен в отношении почти всех основных видов нефтепродуктов. Выросло производство дизельного топлива, топочного мазута, а также авиакеросина и прямогонного бензина.

Рисунок 3 - Производство нефтепродуктов



Но доля суммарного производства автомобильного бензина, авиакеросина и дизельного топлива в объеме первичной переработки немного снизилась по сравнению с предыдущим годом, что составило 44%, а также снизилась глубина переработки до 70,4%. Снижение глубины переработки обусловлено существенным увеличением производства мазута при одновременном сокращении производства автомобильного бензина.

Таким образом, несмотря на проводимую в отрасли модернизацию, видимых признаков качественного улучшения производимой продукции пока немного. Модернизация нефтеперерабатывающих заводов осуществляется в рамках заключенных раннее четырехсторонних соглашений между ФАС России, Ростехнадзором, Росстандартом и двенадцатью компаниями, занимающимися нефтепереработкой. В 2012 году, согласно данным Минэнерго, было введено в эксплуатацию 15 перерабатывающих установок, в 2013 - 13. В 2014 году инвестиции в модернизацию российских НПЗ должны составить 320 млрд руб., что на 19.0% больше, чем в 2013 году. В результате модернизации глубина переработки нефти к 2015 году должна достигнуть, согласно планам Минэнерго, 72.6%, что, тем не менее, является невысоким показателем по сравнению с развитыми странами[8].

Рисунок 4 - Глубина переработки нефтяного сырья


В тоже время, говоря о нефти, нельзя не упомянуть о газе, который является неотъемлемой ее частью при добычи.

Рисунок 5 - Добыча газа в России


В первой четверти 2014 года динамика добычи газа в России была отрицательной. При этом, как видно из рисунка 5, снижение добычи наблюдается второй год подряд. Согласно данным Росстата, добыча газа с учетом нефтяного попутного газа снизилась в январе-марте 2014 года по сравнению с аналогичным периодом прошлого года на 1.5% до 180.1 млрд куб. метров. Снижение добычи обусловлено, в большей степени, сокращением внутреннего спроса, тогда как экспорт газа, напротив, в отчетном периоде увеличился.

Вместе с тем в 2014 сохраняется положительная динамика добычи попутного нефтяного газа (ПНГ). Согласно данным Росстата, добыча ПНГ в январе-марте 2014 года составила 17.7 млрд куб. метров, что на 8.5% больше, чем в январе-марте 2013 года. Активный рост добычи ПНГ наблюдается несколько лет подряд (см. рисунок 6). При этом снижается объем газа, сожженный в факелах. В январе-марте 2014 года этот показатель составил 3.1 млрд куб. метров, что на 25% меньше, чем годом ранее. Уровень утилизации газа в отчетном периоде составил 82.5%, против 74.7% в январе-марте прошлого года.

Рисунок 6 - Добыча попутного нефтяного газа в России


Повышение уровня утилизации ПНГ обусловлено вступившим с 1 января 2012 года требованием правительства довести его утилизацию до уровня 95% от суммарной добычи [8].

Газовая промышленность России является развитой и имеет хорошие перспективы для эффективного развития и роста, а обусловлено это тем, что на территории страны существует огромное количество мест, откуда добывается природный газ, являющийся необходимым ресурсом для нормальной жизнедеятельности любой страны. Стремясь повысить уровень газификации в стране, приведет к увеличению зарубежного капитала, который можно будет направить на развитие не только данной области, но и на развитие других отраслей и сфер деятельности [14].

Необходимо повышать уровень добычи газа, совершенствовать его процесс его переработки, углублять его использование. Все это требует новых технологий, оборудования, внедрение различных методик.

В данной курсовой работе будет предложена методика сертификационных испытаний по одному из технических показателей нефтегазовых сепараторов. Целью курсовой работы будет являться разработка и описание методики. Задачей же данной курсовой работы будет являться проведение анализа целесообразности данной методики сертификационных испытаний с последующим выводом.

1. ПНГ использование и утилизация


Попутный нефтяной газ - это смесь газов и парообразных углеводородистых и не углеводородных компонентов природного происхождения, которые выделяются из скважин и из пластовой нефти при ее сепарации. Количество газа в нефти колеблется в достаточно широких пределах, достигая от одного кубометра до нескольких тысяч в одной тонне нефти.

В попутном газе содержится большая доля пропанов, бутанов и паров более тяжелых углеводородов. На некоторых месторождениях в попутном газе содержатся также и неуглеводородные компоненты: сероводород и меркаптаны, углекислый газ, азот, гелий и аргон. Большая часть попутного нефтяного газа растворена в нефти, она «тяжелее» по составу. Следовательно, начальные этапы освоения месторождений нефти сопровождаются большими объемами добычи ПНГ с высоким содержанием метана. При дальнейшем использовании месторождения эти объемы значительно сокращаются, и большая доля газа приходится на тяжелые составляющие [15].

 

.1 Процесс получения ПНГ


ПНГ является ценным углеводородным компонентом, выделяющимся из добываемых, транспортируемых и перерабатываемых содержащих углеводороды минералов на всех стадиях инвестиционного цикла жизни до реализации готовых продуктов конечному потребителю. Таким образом, особенностью происхождения нефтяного попутного газа является то, что он выделяется на любой из стадий от разведки и добычи до конечной реализации, из нефти, газа, (другие источники опущены) и в процессе их переработки из любого неполного продуктового состояния до любого из многочисленных конечных продуктов.

Получают ПНГ путем сепарирования от нефти в многоступенчатых сепараторах. Давление на ступенях сепарации значительно отличается и составляет 16-30 бар на первой ступени и до 1,5-4,0 бар на последней. Давление и температура получаемого ПНГ определяется технологией сепарирования смеси вода-нефть-газ, поступающей со скважины.

Специфической особенностью ПНГ является обычно незначительный расход получаемого газа, от 100 до 5000 нм³/час. Содержание углеводородов может изменяться в диапазоне от 100 до 600 г./м³. При этом состав и количество ПНГ не является величиной постоянной. Возможны как сезонные, так и разовые колебания (нормальное изменение значений до 15%).

Газ первой ступени сепарации, как правило, отправляется непосредственно на газоперерабатывающий завод. Значительные трудности возникают при попытках использовать газ с давлением менее 5 бар. До недавнего времени такой газ в подавляющем большинстве случаев просто сжигался на факелах, однако, сейчас ввиду изменений политики государства в области утилизации ПНГ и ряда других факторов ситуация значительно изменяется [16].

 

.2 Использование и утилизация ПНГ


Нестабильность состава, а также большое количество примесей затрудняет использование попутного нефтяного газа, но, несмотря на это, ПНГ является важным сырьем для энергетики и химической промышленности.

По данным Министерства природных ресурсов и экологии РФ ежегодно добывается около 55 млрд попутного нефтяного газа. Из них 27% сжигается в факелах, что приводит к ухудшению экологической обстановки из-за значительного количества выбросов твердых загрязняющих веществ.

Среди возможных путей утилизации попутного нефтяного газа: закачка в недра для повышения пластового давления и использование на местах для выработки электроэнергии, идущей на нужды нефтепромыслов. Также возможно использование ПНГ в качестве топлива на электростанциях, но это возможно лишь при выделении значительных и устойчивых объемов газа.

Получение сухого отбензиненного газа, широкой фракции легких углеводородов, сжиженных газов и стабильного газового бензина за счет переработки на заводах является наиболее эффективным средством утилизации попутного нефтяного газа.

Но стоит отметить, что оптимальный вариант использования попутного газа зависит от размера месторождения:

·        выработка электроэнергии для собственных нужд и местных потребителей на малых месторождениях;

·        извлечение сжиженного нефтяного газа на газоперерабатывающем заводе и продажа сжиженного нефтяного газа (СНГ) или нефтехимической продукции и сухого газа будет наиболее экономически целесообразной для средних месторождений;

·        наиболее эффективным для крупных месторождений вариантом является генерирование электроэнергии на крупной электростанции для последующей оптовой продажи в энергосистему.

 


2. Сепарация нефти от газа. Сущность процесса


Сепарация газа от нефти начинается как только давление снизится до давления насыщения. Это может произойти в пласте, в стволе скважины или в трубопроводах. Выделение газа из нефти будет увеличиваться с уменьшением давления. Выделившийся газ стремится в сторону пониженного давления: в пласте - к забою скважины, в скважине - к ее устью и далее в нефтегазовый сепаратор.

Разгазирование нефти при определенных регулируемых давлениях и температурах называется сепарацией. Регулируемые давление и температура позволяют создать условия для более полного отделения газа от нефти.

Сепарацию нефти осуществляют, как правило, в несколько ступеней.

Ступенью сепарации называется отделение газа от нефти при определенных давлении и температуре. Нефтегазовую (нефтеводогазовую) смесь из скважин сепарируют сначала при высоком давлении на первой ступени сепарации, где выделяется основная масса газа. Затем нефть поступает на сепарацию при среднем и низком давлениях, где она окончательно разгазируется.

Иногда для получения нефти необходимого качества на одной из ступеней сепарации нефть разгазируется под вакуумом; в этом случае сепарация называется вакуумной. Если при разгазировании нефть подогревается, сепарация называется горячей.

Схема предварительного разгазирования нефти: нефтегазовая смесь I поступает в нефтегазовый сепаратор. Нефть II после отделения от газа поступает в буферные емкости и далее откачивается в нефтесборный коллектор. Газ из нефтегазового сепаратора поступает в газовый сепаратор. После отделения капельной жидкости, газ под собственным давлением по газосборным коллекторам и газопроводу транспортируется на ГПЗ.

 


3. Нефтегазовые сепараторы. Классификация и виды


Сепаратор - аппарат, производящий разделение продукта на фракции с разными характеристиками.

Сепараторы нефтегазовые предназначены для первичного разделения жидкостей и газов. Нефтегазосепараторы применяются для дегазации нефтяного потока в процессе добычи и удаления из него попутного газа. Сепаратор нефтегазовый НГС также обеспечивает очистку нефти в различных промышленных установках. Отличительной особенностью таких устройств является то, что они рассчитаны на работу с жидкостями, содержащими незначительную часть газа.

Отделение нефти от газа и воды в различных сепараторах производится с целью:

. получения нефтяного газа, который используется как химическое сырье или как топливо;

.уменьшения перемешивания нефтегазового потока и снижения за счет этого гидравлических сопротивлений;

.уменьшения пенообразования (оно усиливается выделяющимися пузырьками газа);

.уменьшения пульсаций давления в трубопроводах при дальнейшем транспорте нефти от сепараторов первой ступени до установки подготовки нефти (УПН).

Движение газонефтяной смеси по промысловому трубопроводу сопровождается пульсациями давления, например, если поток имеет пробковую структуру, то происходит попеременное прохождение пробок нефти и пробок газа. Возникающие циклические нагрузки на трубопровод приводят к возникновению трещин и разрушению трубопровода.

Устройство сепаратора

В нефтяных сепараторах любого типа различают следующие четыре секции (рисунок 6):. Основная сепарационная секция, служащая для выделения из нефти газа. На работу сепарационной секции большое влияние оказывает конструктивное оформление ввода продукции скважин (радиальное, тангенциальное, использование различного рода насадок - диспергаторов, турбулизирующих ввод газожидкостной смеси).. Осадительная секция, в которой происходит дополнительное выделение пузырьков газа, увлеченных нефтью из сепарационной секции. Для более интенсивного выделения окклюдированных пузырьков газа из нефти последнюю направляют тонким слоем по наклонным плоскостям, увеличивая тем самым длину пути движения нефти, т.е. эффективность ее сепарации. Наклонные плоскости рекомендуется изготовлять с небольшим порогом, способствующим выделению газа из нефти.. Секция сбора нефти, занимающая самое нижнее положение в сепараторе и предназначенная как для сбора, так и для вывода нефти из сепаратора. Нефть может находиться здесь или в однофазном состоянии, или в смеси с газом - в зависимости от эффективности работы сепарационной и осадительной секций и времени пребывания нефти в сепараторе.. Каплеуловительная секция, расположенная в верхней части сепаратора и служащая для улавливания мельчайших капелек жидкости, уносимых потоком газа.

Работа сепаратора любого типа, устанавливаемого на нефтяном месторождении, характеризуется двумя основными показателями: количеством капельной жидкости, уносимой потоком газа из каплеуловительной секции IV, и количеством пузырьков газа, уносимых потоком нефти из секции сбора нефти III. Чем меньше эти показатели, тем лучше работает сепаратор.


Рисунок 7 - Общий вид вертикального НГС

- основная сепарационная секция; II - осадительная секция; III - секция сбора нефти; IV - каплеуловительная секция; 1 - корпус; 2 - раздаточный коллектор; 3 - поплавок; 4 - дренажная труба; 5 - наклонные плоскости; 6 - ввод газожидкостной смеси; 7 - регулятор давления до себя; 8 - выход газа; 9 - перегородка, выравнивающая скорость газа в жалюзийном каплеуловителе; 10 - жалюзийный каплеуловитель; 11 - регулятор уровня; 12 - сброс нефти; 13 - сброс грязи; 14 - люк; 15 - заглушки; 16 - предохранительный клапан [19]

 


4. Основные производители оборудования для НПЗ в России и за рубежом


В настоящее время руководство страны уделяет большое внимание развитию и модернизации нефтеперерабатывающих производств, модернизации нефтеперерабатывающих и нефтехимических комплексов. Отечественная нефтепереработка сегодня характеризуется низкой рентабельностью и высокой изношенностью основных фондов. 80% всех российских НПЗ, представляющих отечественную нефтепереработку, введены в действие более 50 лет назад. В стране уже в течение нескольких десятилетий не введен ни один новый нефтеперерабатывающий завод. По объемам фактической переработки нефти российская нефтеперерабатывающая промышленность переместилась за последние годы на третье место в мире, после США и Китая. По качественной же характеристике уровня развития своего производственного потенциала (вторичных процессов) Россия занимает среди стран мира лишь 67-е место. Ряд НПЗ, таких как дочерние предприятия компании ЛУКОЙЛ, Башнефть, Татнефть, Омский и другие, уже сегодня могут обеспечивать рынок высококачественным топливом. Нефтяными компаниями до кризиса были разработаны хорошие инвестиционные программы по модернизации действующих производств с целью обеспечения перехода на производство моторных топлив в соответствии европейскими нормами (Евро4, -5), повышению уровня глубины переработки нефти, индекса комплексности Нельсона НПЗ, характеризующего уровень технического состояния предприятия [5]. В связи с этим компаниям будет необходимо закупать новое оборудование для новых заводов. Поэтому очень важно также уделить внимание развитию не только самих предприятий, занимающихся нефтедобычей и ее переработкой, но и развитию предприятий по производству необходимого оборудования для данной отрасли.

Так в 2013 году был проведен рейтинг компаний по производству оборудования для НПЗ.

В голосовании участвовали представители следующих компаний: ОАО «Татнефть»; ОАО НК «ЛУКОЙЛ»; ОАО «Газпром нефть»; ОАО «Сургутнефтегаз»; ООО «ПО «Киришинефтеоргсинтез»; ООО «Пермнефтегазпереработка»; ООО «Газпром переработка»; ЗАО «Антипинский НПЗ»; ООО «Томскнефтепереработка»; ООО «ВПК-Ойл»; ЗАО «Черниговский НПЗ»; ОАО «Новокуйбышевский НПЗ»; ОАО «Куйбышевский НПЗ»; ОАО «Сызранский НПЗ»; ОАО «Ачинский нефтеперерабатывающий завод Восточной нефтяной компании» (ОАО «АНПЗ ВНК»); ОАО «Ангарская нефтехимическая компания»; ОАО «Хабаровский Нефтеперерабатывающий Завод»; ОАО «Мозырский НПЗ»; ОАО «Славнефть-ЯНОС»; ОАО «ТАНЕКО»; ОАО «ТАИФ-НК»; ООО «Марийский нефтеперегонный завод»; ООО «ЛУКОЙЛ-Ухтанефтегазпереработка»; ОАО «Уфанефтехим»; ЗАО «Краснодарский нефтеперерабатывающий завод - Краснодарэконефть»; ОАО «Нижнекамскнефтехим»; ЗАО «Рязанская нефтеперерабатывающая компания».

Оценка производилась по пятибалльной шкале. Целью голосования являлось выявление лучших производителей оборудования для НПЗ по основным группам:

) Реакторы;

) Колонное оборудование;

) Насосно-компрессорное оборудование;

) Центробежные насосы;

) Печное оборудование;

) Емкостное оборудование;

) Аппараты воздушного охлаждения.

По группе «Емкостное оборудование» оценивались: «Flateric»; «Thaletec GmbH»; «Villa Scambiatori S.r.l.»; «Walter Tosto»; «Бугульминский машиностроительный завод»; «Грандэ Меканика»; ЗАО «НАТЭК-Нефтехиммаш»; ЗАО «Петрозаводскмаш»; ЗАО «ПО «Нефтегазхиммаш»; ЗАО «Сибпромэнерго»; ЗАО «Ярполимермаш-Татнефть»; ЗАО ДЗХО «Заря»; ОАО «АК ВНЗМ» УЗМК; ОАО «Алтайвагон»; ОАО «Волгограднефтемаш»; ОАО «Генерация»; ОАО «Дзержинскхиммаш»; ОАО «Димитровградхиммаш»; ОАО «Курганхиммаш»; ОАО «Нефтехиммаш»; ОАО «НЗРМК»; ОАО «Салаватнефтемаш»; ОАО «Тамбовский завод «Комсомолец» им. Н.С. Артемова; ОАО «УТС-Тймазыхиммаш»; ООО «Глазовский завод Химмаш»; ООО «Зенит-Химмаш»; ООО «Ижевскхиммаш»; ООО «Курскатомэнергомонтаж»; ООО «Машзавод»; ООО «ПензГидромаш»; ООО «Пензнефтехиммаш»; ООО «ПК «Красный Яр»; ООО «ПК «Пензхиммаш»; ООО «ПТИМАШ»; ООО «Саулит Инжиниринг»; ООО «СЗРНО»; ООО «СЭЛПА»; ООО «ТехноЦентр-Нефтемаш»; ООО «Химмаш».

По итогам голосования лучшим производителем в группе «Емкостное оборудование» признана компания «Курганхиммаш» [6].


5. Сепаратор нефтегазовый НГС-1-1,6-1200-1. Технические характеристики


Сепараторы нефтегазовые предназначены для дегазации непенистой нефти и очистки попутного газа, применяемые в установках сбора и подготовки продукции нефтяных месторождений, для эксплуатации в макроклиматических районах II5 и II4 по ГОСТ 1650 в условиях умеренного и умеренно холодного климата по ГОСТ 15150 с температурой воздуха при эксплуатации:

для умеренного климата от +40 до -40°С;

для умеренно-холодного климата от + 40 до -60°С.

Сепараторы предназначены для эксплуатации в районах с сейсмичностью до 6 баллов по двенадцатибалльной шкале.

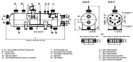
Рисунок 8 - Схема присоединительных элементов сепаратора


Таблица 4 - Технические характеристики НГС-1-1,6-1200-1

Шифр аппарата

Объем, м3

Давление условное, МПа

Объемная производит., м3/ч:

Высота Н, см

Дв, мм

Длина L, см

Масса, кг

Кол-во каплеуловителей, шт.




по нефти

по газу






НГС - 1,6-1200

6,3

2,5

20+100

39000

2181

1200

6567

3690

8


Рисунок 9 - Внешний вид сепаратора типа НГС


Рисунок 10 - Схема сепаратора типа НГС

-горизонтальная емкость; 2-патрубок для входа нефтегазовой смеси; 3-распределительное устройство; 4,5 - дефлекторы; 6-вертикальный сетчатый каплеотбойник; 7-патрубок для выхода газа; 8-горизонтальный сетчатый каплеотбойник; 9-диск против воронкообразования; 10-выходной патрубок для нефти

Сепаратор НГС (рисунок 10) состоит из горизонтальной емкости 1, оснащенной патрубками для входа продукции 2, для выхода нефти 10 и газа 7. Внутри емкости непосредственно у патрубка для входа нефтегазовой смеси смонтированы распределительное устройство 3 и наклонные желоба (дефлекторы) 4 и 5. Возле патрубка, через который выходит газ, установлены горизонтальный 8 и вертикальный 6 сетчатые отбойники из вязаной проволоки. Кроме того, аппарат снабжен штуцерами и муфтами для монтажа приборов сигнализации и автоматического регулирования режима работы.

Газонефтяная смесь поступает в аппарат через входной патрубок 2, изменяет свое направление на 90° и при помощи распределительного устройства нефть вместе с остаточным газом направляется сначала в верхние наклонные 4, а затем в нижние 5 желоба. Отделившийся от нефти газ проходит сначала вертикальный 6, а затем горизонтальный 8 каплеотбойники. Эти каплеотбойники осуществляют тонкую очистку газа от капельной жидкости (эффективность свыше 99%), что позволяет отказаться от установки дополнительного сепаратора газа.

Выделившийся в сепараторе газ через патрубок 7, задвижку и регулирующий клапан (на рисунке не показаны) поступает в газосборную сеть. Отсепарированная нефть, скопившаяся в нижней секции сбора жидкости сепаратора, через выходной патрубок 10 направляется на следующую ступень сепарации или, в случае использования аппарата на последней ступени, в резервуар. Для устранения возможности воронкообразования и попадания газа в выкидную линию над патрубком выхода нефти устанавливается диск 9 [19].

6. Методика оценки пропускной способности НГС. Общие положения


Программа методики оценки включает в себя:

Объект исследования: сепаратор нефтегазовый и его технические характеристики;

Цель: анализ и контроль параметров исследуемого сырья, что позволит в дальнейшем регулировать степень очистки;

Порядок и условия проведения испытаний: в данной методике будет описан последовательный ход оценки параметров и необходимые условия, которые нужно учесть, чтобы проводить испытания для определение пропускной способности сепараторов;

Метрологическое и материально-техническое обеспечение: в данной методике будет приведен минимальный перечень оборудования для проведения испытаний;

Отчетность по полученным результатам: данная методика будет содержать минимальный перечень необходимой документации, которую необходимо предоставить в конце проводимых исследований по оценке технических параметров оборудования.

Так как нефтегазовые сепараторы применяются на газораспределительных станциях, энергетических комплексах, на нефтяных месторождениях, то они автоматически подпадают под действие следующих ТР:

. ТР ТС 010/2011 «О безопасности машин и оборудования»

. ТР ТС 012/2011 «О безопасности оборудования для работы во взрывоопасных средах»

. ТР ТС 032/2013 «О безопасности оборудования, работающего под избыточным давлением».

Данная методика рассматривает общие положения определения параметров нефтегазового сепаратора (далее НГС) и служит руководством к порядку и ходу выполнения операций по выполнению испытаний, оформлению отчетов, заключения на данное оборудование.

Общие положения

До того как приступить к выполнению каких-либо действий, необходимо четко знать с каким оборудованием будет вестись работа, а именно:

.1 Четко обозначить модель нефтегазового сепаратора;

.2 Его назначение, условия применения;

.3 Цель испытаний, то есть соответствие данного оборудования параметрам технического задания и конструкторской документации, а также требованиям соответствующих нормативных документов;

.4 Условия предоставления НГС (ее комплектность, согласно какой конструкторской документации была изготовлена).

Общие требования к условиям, обеспечению и проведению испытаний

.1 Определение места проведения испытаний

Испытания могут проводится как на территории завода-изготовителя данного оборудования по методикам, установленных стандартами или по не стандартизованным методикам, аттестованным в соответствующем порядке, если имеются все необходимые условия, подтвержденные соответствующими органами контроля и действующими нормативными документами, имеется соответствующее оборудование для проведения испытаний и квалифицированные специалисты, обладающие должным опытом и знаниями в этой области, так и на территории специальных аккредитованных испытательных лабораторий. Испытания в данном случае будут проводится согласно методикам, установленным в данном испытательном центре. Испытания проводят под контролем эксперта.

.2 Средства для проведения испытаний

Для определения гидравлических характеристик исполнительного устройства применяют установку - гидравлический стенд, принципиальная схема которого дана на рисунке 3.

Рисунок 3 - Гидравлический стенд

- водяной насос; 2 - запорное устройство; 3 - обратный клапан; 4 - открытая емкость;

- сменный участок трубопровода; 6 - исполнительное устройство; 7 - прибор для определения давления; 8 - прибор для определения расхода; 9 - обводная (байпасная) линия; 10 - сливная емкость; 11 - конический переход

Длина прямого участка трубопровода до входного патрубка исполнительного устройства должна быть не менее 20 его условных проходов (Dy), после выходного патрубка - не менее 15 [12].

Объемную пропускную способность по воде определяют на установившемся режиме жидкостным расходомером (ротаметром, индукционным расходомером, ротационным счетчиком, диафрагмой, трубой Вентури) [13].

Для определения пропускной способности и перепада давления используют:

) манометр МТ-2И (0 - 600 кгс/см2) в количестве 2 штук;

) ЭМИС-МЕТА 215 Металлический ротаметр.

.3 Вид и условия проведения испытаний

В данной методике рассматривается способ определения пропускной способности НГС, который предполагает гидравлические испытания проводить, как правило, на предприятии-изготовителе.

Гидравлическому испытанию подлежат все сосуды, в данном случае сепараторы нефтегазовые, после их изготовления.

Гидравлическое испытание НГС следует проводить с крепежом и прокладками, предусмотренными в технической документации.

Пробное давление при гидравлическом испытании НГС вычисляют по формуле:

. (1)

Примечания

Пробное давление испытания НГС следует определять с учетом минимальных значений расчетного давления и отношения допускаемых напряжений материалов сборочных единиц (элементов НГС), работающих под давлением, за исключением болтов (шпилек).

Пробное давление при испытании НГС, рассчитанное по зонам, следует определять с учетом той зоны, расчетное давление или расчетная температура которой имеет меньшее значение.

Если рассчитанное пробное давление [по формуле (1)] при испытании сосуда, работающего под наружным давлением, вызывает необходимость утолщения стенки сосуда, то допускается пробное давление вычислять по формуле:

 (2).

4 Пробное давление для испытания НГС, предназначенного для работы в условиях нескольких режимов с различными расчетными параметрами (давлениями и температурами), следует принимать равным максимальному из определенных значений пробных давлений для каждого режима.

Для НГС, работающих под вакуумом, расчетное давление при определении давления испытания принимается равным 0,1 МПа.

Предельное отклонение пробного давления не должно превышать ±5%.

Все элементы НГС в условиях испытания должны отвечать условиям прочности и герметичности в соответствии с требованиями действующей нормативно-технической документации.

В случае, если для обеспечения условий прочности и герметичности при испытаниях возникает необходимость увеличения диаметра, количества или замены материала болтов (шпилек) фланцевых соединений, допускается уменьшить пробное давление до максимального значения, при котором при проведении испытаний обеспечиваются условия прочности и герметичности болтов (шпилек) без увеличения их диаметра, количества или замены материала.

В случае, если НГС в целом или отдельные части НГС работают в диапазоне температур ползучести и допускаемое напряжение для материалов этих частей при расчетной температуре [σ]t определяется на базе предела длительной прочности или предела ползучести, допускается в формулах (1), (2) вместо [σ]t использовать значение допускаемого напряжения при расчетной температуре [σ]tn, полученное только на базе не зависящих от времени характеристик: предела текучести и временного сопротивления, без учета ползучести и длительной прочности.

Гидравлическое испытание НГС, устанавливаемых вертикально, допускается проводить в горизонтальном положении пробным давлением в соответствии с формулой (1). При этом должен быть выполнен расчет на прочность с учетом принятого способа опирания для проведения гидравлического испытания.

Для гидравлического испытания НГС следует использовать воду.

Допускается по согласованию с разработчиком сосуда использование другой жидкости.

Температуру воды принимают не ниже критической температуры хрупкости материала НГС и указывают разработчиком НГС в технической документации. При отсутствии указаний температура воды должна быть от 5°С до 40°С.

Разность температур стенки НГС и окружающего воздуха во время испытания не должна вызывать конденсацию влаги на поверхности стенки НГС.

При заполнении НГС водой должен быть удален воздух из внутренних полостей. Давление следует поднимать равномерно до достижения пробного. Скорость подъема давления не должна превышать 0,5 МПа в минуту, если нет других указаний разработчика НГС в технической документации.

Время выдержки под пробным давлением должно быть не менее значений, указанных в таблице 1 данного раздела.

Таблица 1 - Время выдержки сосуда под пробным давлением при гидравлическом испытании

Толщина стенки, мм

Время выдержки, мин

До 50 включ.

30

Св. 50 до 100 включ.

60

Св. 100

120


После выдержки под пробным давлением давление снижают до расчетного, при котором проводят визуальный осмотр наружной поверхности, разъемных и сварных соединений. Не допускается обстукивание НГС во время испытаний.

Визуальный осмотр НГС, работающих под вакуумом, проводят при пробном давлении.

Пробное давление при гидравлическом испытании контролируют двумя манометрами. Манометры выбирают одного типа, предела измерения, класса точности, одинаковой цены деления. Манометры должны иметь класс точности не ниже 2.5.

После проведения гидравлического испытания вода должна быть полностью удалена.

Результаты испытаний считают удовлетворительными, если во время их проведения отсутствуют:

падение давления по манометру;

пропуски испытательной среды (течь, потение, пузырьки воздуха или газа) в сварных соединениях и на основном металле;

признаки разрыва;

течи в разъемных соединениях;

остаточные деформации [11].

.4 Подготовка и проведения испытания

Места отбора давления должны быть удалены на (20±0,5) Dy от входного патрубка и на (10±1) Dy от выходного патрубка.

Исполнительное устройство должно иметь приспособление для перемещения затвора, жесткой его фиксации и измерения.

Измерения должны проводить с точностью в процентах от максимальной величины:

расход и перепад давления           ± 1

перемещение                                  ± 0,5.

Испытание каждого исполнительного устройства должно быть проведено не менее трех раз. Разброс значений не должен превышать 8%. При разбросе, превышающем 8%, проводят повторные испытания.

Обработка результатов измерений

По данным измерений определяют значение пропускной способности (Kv), м3/ч, по формуле:

,

где Q - объемны расход воды через исполнительное устройство, м3/ч;

∆Р перепад давления на исполнительном устройстве, кгс/см2.

По полученным данным определяют среднеарифметическое значение пропускной способности для каждого положения затвора.

Строят графики расчетной и действительной пропускных характеристик, откладывая по оси абсцисс относительный ход (относительный поворот вала) (S/Sy), %, а по оси ординат - относительную пропускную способность (Kv/Kvy), %.

Для равнопроцентной пропускной характеристики по оси ординат откладывают логарифм относительной пропускной способности lg (Kv/Kvy).

Для построения действительной пропускной характеристики на график наносят точки с координатами, соответствующими среднеарифметическим значениям пропускной способности (Kvi) и соединяют их отрезками прямых.

Расчетную пропускную характеристику строят, соединяя прямой точку с координатами (0; Kv0/Kvy) с точкой (S/Sy = 100; Kv/Kvy = 100.

Начальную пропускную способность указывают в технической документации, утвержденной в установленном порядке.

Величину отклонения максимального значения действительной пропускной способности от условной (δk100) определяют в% по формуле:

.

Полученное значение не должно превышать указанного в ГОСТ 14770-69.

Величину отклонения действительной пропускной характеристики от расчетной (δni), % для каждого положения затвора (п. 2.2) определяют по формуле:

,

где    nдi - тангенс угла наклона действительной пропускной характеристики для данного положения затвора;

np - тангенс угла наклона расчетной пропускной характеристики.

Тангенс угла наклона действительной пропускной характеристики определяют по формулам:

А-для линейной пропускной характеристики:


Б-для равнопроцентной пропускной характеристики:

.

Тангенс угла наклона расчетной пропускной характеристики определяют по формулам:

А-для линейной пропускной характеристики

сепарация нефть газ углеводородный

Б-для равнопроцентной пропускной характеристики


Определяют допустимые углы наклона (αдоп) действительной пропускной характеристики и наносят их на график:

А-для линейной пропускной характеристики


Б-для равнопроцентной пропускной характеристики


где    a - длина отрезка по оси абсцисс, мм, соответствующая 100% S/Sy

b - длина отрезка по оси ординат, мм, соответствующая 100% Kv/Kvy.

Исполнительное устройство считают выдержавшим испытание, если отклонение тангенса угла наклона действительной пропускной характеристики от расчетной для каждого положения затвора в интервале хода от 10 до 100% не превышает указанного в ГОСТ 14770-69 [12].

Оформление результатов испытаний

Результаты испытаний (приемочных, приемосдаточных, периодических, квалификационных, сертификационных) оформляют протоколом и актом испытаний.

Протокол испытаний должен включать следующее:

наименование и краткое описание объекта испытаний;

вид проводимых испытаний, цели и задачи испытаний;

содержание испытаний с указанием разделов испытаний, условия проведения испытаний, перечень контрольно-измерительных приборов с указанием класса их точности;

результаты испытаний;

выводы по результатам испытаний.

Результаты приемосдаточных испытаний должны быть отражены в паспорте на сепаратор.

Заключение


В ходе курсовой работы была составлена методика оценки пропускной способности сепаратора. Благодаря данной методике появится возможно анализировать технологические параметры сепараторов, что положительно скажется на производителях данного оборудования, а также для компаний, занимающихся газо, нефтедобычей и переработкой нефти и газа, так как это сэкономит время на обработку данных, позволит увеличить объем сепарации и дальнейшую переработки нефти. На основе данной методике можно будет проводить разработку новых методов сепарации, производить новое оборудование с более высокими технологическими показателями, а это положительно отразится на динамике добычи ПНГ и нефти в целом. Увеличение добычи положительно отразится на экономике страны и позволит дать шанс развиваться другим отраслям, например, нефтеперерабатывающей, позволяя тем самым увеличить экологические показатели перерабатываемого сырья и сформировать направление развития спроса на нефтяную продукцию в будущем.


Список используемой литературы


1. CHEM.MSU.SU [электронный ресурс] - Режим доступа: http://www.chem.msu.su/rus/jvho/2008-6/37.pdf - Тенденции развития перерабатывающей промышленности и экономические особенности нефтепереработки в России - Дата обращения: (15.11.2014)

. VID1.RIAN.RU [электронный ресурс] - Режим доступа: http://vid1.rian.ru/ig/ratings/oil14.pdf - Нефтегазодобывающая и нефтеперерабатывающая промышленность: Тенденции и прогнозы - Дата обращения: (15.11.2014)

. DOLONI.RU [электронный ресурс] - Режим доступа: http://doloni.ru/gazovaya_promyishlennost_rossii.html - Газовая промышленность в России - Дата обращения: (30.11.2014)

. GROUPTM.RU [электронный ресурс] - Режим доступа: http://www.grouptm.ru/energy/produktsija/gazoporshnevye-elektrostantsii-cummins/poputnyi-neftyanoi-gaz.html - Газопоршневые и дизельные электростанции. Использование ПНГ - Дата обращения: (30.11.2014)

. RU.WIKIPEDIA.ORG [электронный ресурс] - Режим доступа: https://ru.wikipedia.org/wiki/%D0% 9F % D0% BE % D0% BF % D1% 83% D1% 82% D0% BD % D1% 8B % D0% B9_%D0% BD % D0% B5% D1% 84% D1% 82% D1% 8F % D0% BD % D0% BE % D0% B9_%D0% B3% D0% B0% D0% B7 - Попутный нефтяной газ - Дата обращения: (30.11.2014)

. NEFTRUSSIA.RU [электронный ресурс] - Режим доступа: http://neftrussia.ru/naznachenie-klassifikacija-i-konstrukcija/ - Назначение и классификация НГС - Дата обращения: (30.11.2014)

. CHEM.MSU.SU [электронный ресурс] - Режим доступа: http://www.chem.msu.su/rus/jvho/2008-6/37.pdf - Тенденции развития перерабатывающей промышленности и экономические особенности нефтепереработки в России - Дата обращения: (15.11.2014)

. VID1.RIAN.RU [электронный ресурс] - Режим доступа: http://vid1.rian.ru/ig/ratings/oil14.pdf - Нефтегазодобывающая и нефтеперерабатывающая промышленность: Тенденции и прогнозы - Дата обращения: (15.11.2014)

. OILGAS.RU [электронный ресурс] - Режим доступа: http://www.oil-gas.ru/supplier-rating/reyting-proizvoditeley-oborudovaniya-dlya-npz/ - Производители оборудования для НПЗ - Дата обращения: (20.10.2014)

. Национальный стандарт ГОСТ Р 51563-2000 Сепараторы жидкостные центробежные. Требования безопасности. Методы испытаний

. Национальный стандарт ГОСТ Р 52630-2012 Сосуды и аппараты стальные сварные. Общие технические условия

ГОСТ 14768-69 Устройства исполнительные ГСП. Методы определения пропускной способности

Национальный стандарт ГОСТ Р 51563-2000 Сепараторы жидкостные центробежные. Требования безопасности. Методы испытаний

DOLONI.RU [электронный ресурс] - Режим доступа: http://doloni.ru/gazovaya_promyishlennost_rossii.html - Газовая промышленность в России - Дата обращения: (30.11.2014)

GROUPTM.RU [электронный ресурс] - Режим доступа: http://www.grouptm.ru/energy/produktsija/gazoporshnevye-elektrostantsii-cummins/poputnyi-neftyanoi-gaz.html - Газопоршневые и дизельные электростанции. Использование ПНГ - Дата обращения: (30.11.2014)

RU.WIKIPEDIA.ORG [электронный ресурс] - Режим доступа: https://ru.wikipedia.org/wiki/%D0% 9F % D0% BE % D0% BF % D1% 83% D1% 82% D0% BD % D1% 8B % D0% B9_%D0% BD % D0% B5% D1% 84% D1% 82% D1% 8F % D0% BD % D0% BE % D0% B9_%D0% B3% D0% B0% D0% B7 - Попутный нефтяной газ - Дата обращения: (30.11.2014)

INFO-NEFT.RU [электронный ресурс] - Режим доступа: http://www.info-neft.ru/index.php? action=full_article&id=589 - Дата обращения: (25.11.2014)

KUMERTAU-HIMMMASH.RU [электронный ресурс] - Режим доступа: http://www.kumertau-himmash.ru/product/valueecuipment/separators/separators.html - Сепаратор нефтегазовый - Дата обращения: (30.11.2014)

NEFTRUSSIA.RU [электронный ресурс] - Режим доступа: http://neftrussia.ru/naznachenie-klassifikacija-i-konstrukcija/ - Назначение и классификация НГС - Дата обращения: (30.11.2014)

Похожие работы на - Нефтегазовые сепараторы. Методика оценки качественных параметров

 

Не нашли материал для своей работы?
Поможем написать уникальную работу
Без плагиата!
Без нейросетей!