Распределение электроэнергии переменного тока
Тема:
Распределение электроэнергии переменного тока
Оглавление
Введение
Глава 1. Пусковая, регулировочная и
защитная аппаратура источников переменного тока
.1 Пусковая, регулировочная и
защитная аппаратура
.2 Система электроснабжения переменным
током
.3 Распределение электроэнергии
Глава 2. Оперативное техническое
обслуживание
.1 Предполетная проверка системы
электроснабжения
.2 Техника безопасности
Глава 3. Расчетная часть
.1 Расчет проводов и кабелей
Заключение
Список используемой литературы
Введение
Актуальность - но как же без электроэнергии на
самолете, распределение электроэнергии снабжает необходимые агрегаты
электроэнергией для корректной работы. Каждая система электроснабжения имеет в
своем составе основные, резервные и аварийные источники питания. При отказе
основных источников резервные включаются автоматически и продолжать питать все
потребители централизованно.
При отказе основных и резервных источников
электроэнергии, автоматически подключаются в бортсети самолета аварийные источники,
однако, они будут питать не все потребители, а только те (жизненно важные),
которые необходимы для завершения полета.
В связи с этим на самолетах установлены основные
и аварийные шины питания.
Когда к бортсети подключены основные или
резервные источники, то основные и аварийные шины питаются совместно, питание
получает вся бортсеть самолета, когда не подключены не только аварийные
источники - то питаются только аварийные шины, а основные автоматически
отключаются. Те потребители, которые питаются от аварийной шины, их АЭСы на
щите АЗС помечены красными токами.
Электрическую энергию от источников необходимо
передать и распределить между большим количеством потребителей, расположенных
во всех частях самолета. Кроме того, нужно иметь возможность управлять работой
источников и потребителей с рабочих мест членов экипажа, обеспечить защиту
всего электрооборудования от тяжелых последний коротких замыканий, перегрузок и
других аварийных режимов и помех. Для этого и служит система передачи и
распределения электрической энергии.
Она включает в себя:
линии передачи электрической энергии (провода,
шины, жгуты и прочее.)
монтажно-установочное оборудование
(распределительные щиты, коробки, панели и пульты, сетевые разъемы различных
типов); аппаратуру защиты (плавкие предохранители, биметаллические автоматы);
коммутационную аппаратуру (выключатели, переключатели, кнопки, реле, контакторы
и т. д.); устройство против помех работе радиооборудования (экранировка,
фильтры, металлизация, электростатические стекатели); приборы контроля за
работой источников и потребителей (амперметры, вольтметры, световые табло и
др.). Таким образом, по назначению и количеству входящих в нее элементов
система передачи и распределения электрической энергии является важнейшей
составной частью системы электроснабжения и определяет в значительной степени
все ее технико-экономические показатели (надежность, вес, удобства
эксплуатации, трудоемкость и, следовательно, стоимость технического
обслуживания). В соответствии с этим, помимо тех общих требований, которые
предъявляются к самолетному электрооборудованию, к системам передачи и
распределения электрической энергии предъявляются следующие дополнительные
требования:
Система должны обладать максимальной живучестью,
т.е. обеспечивать бесперебойное питание потребителей при возможных аварийных
режимах;
Колебания напряжения на зажимах потребителей при
изменении нагрузки и при возможных аварийных режимах (коротких замыканиях,
обрывах и т.д.) не должно превышать допустимых пределов, т.е. должно быть обеспечено
высокое качество электроэнергии.
Эти дополнительные требования достигаются
целесообразным выбором системы распределения электрической энергии, типа
электрической сети, способов защиты, а также рациональным и качественным
монтажом сети на самолете.
Глава 1. Пусковая, регулировочная и защитная
аппаратура источников переменного тока
.1 Пусковая регулировочная и защитная аппаратура
источников переменного тока
· Генератор переменного тока ГО-16ПЧ8
· Регулятор напряжения РН-600
· Коробка включения и регулировки
КВР-2
· Автомат защиты перенапряжения
АЗП1-1СД
· Коробка отсечки частоты КОЧ-1АН
· Коробка переключения КПР-9
Генератор переменного тока ГО-16ПЧ8 предназначен
для питания бортсети самолета однофазным переменным током стабилизированного
напряжения и частоты представляет собой шести полюсную синхронную машину с трех
фазной обмоткой переменного тока и независимым возбуждением от бортсети
постоянного тока. Обмотка возбуждения генератора расположена на роторе. Подвод
тока к обмотке возбуждения осуществляется через два контактных кольца и две
пары щеток. Обмотка переменного тока расположена на статоре, а концы ее
выведены наружу на клеммную коробку и соединены по схеме «треугольник».[19; 54]
Принцип работы синхронного генератора основан на явлении электромагнитной
индукции, заключающемся в том, что при пересечении магнитным полем ротора трех
фазной обмотки статора в ней наводится электродвижущая сила (Э.Д.С).
Действующее значение Э.Д.С в фазе определяется по формуле
Где f = 
- частота изменения Э.Д.С.

- число витков в фазе статора;
Ф - магнитный поток одного полюса
ротора;
Р - число пар полюсов;

- скорость вращения ротора
Из формулы следует, что при
постоянной скорости вращения ротора Э.Д.С синхронного генератора. Можно
изменять только путем изменения магнитного потока ротора (изменением тока в
обмотке возбуждения ротора). Ротор генератора приводится во вращение через
гибкий вал, который обеспечивает эластичное соединение с приводом и амортизацию
при ударной нагрузке в борт сети на генератор. Направление вращения генератора
- против часовой стрелки, если смотреть со стороны привода. Охлаждение [3; 150]
генератора осуществляется путем продува забортным воздухом. Для подачи
охлаждающего воздуха генератор имеет патрубок. Приведем основные данные:
Номинальное напряжение - 120В
Номинальный ток - 133А
Номинальная мощность (однофазная) - 16Кв-а
Коэффициент мощности (
) - 0,8 5
Скорость вращения - 8000об/мин
Частота - 400±4Гц
Напряжение возбуждения - 26 - 30В
Ток возбуждения - не более 25А
Режим работы - продолжительный
Вес - не более 27,5 кг
Марка щеток МГС-7, размер 7X14X23, 5 мм. Износ
щеток допускается до высоты 16 мм (по большей стороне). [11; 72]
Генератор состоит из корпуса, ротора и щита смотрите
на рисунке 1.1. Корпус 18 выполнен из алюминиевого сплава и представляет собой
моноблок. На его внутренней поверхности имеются продольные ребра, на которых
укреплен пакет статора 14 с обмоткой 13 переменного тока. В торце корпуса 18 на
поперечных ребрах укреплено гнездо под шарикоподшипник. На двух из этих ребер
укреплены щеткодержатели 16 со щетками 15. Щеткодержатели крепятся по средством
переходной изоляционной панели 17. Нажатие на щетки осуществляется спиральными
пружинами 4. На боковой поверхности корпуса 18 имеются два окна для доступа к
щеткам и контактным кольцам. Сверху окна закрываются защитной лентой 19. На
корпусе через переходную подставку крепится клеммная коробка 5 к которой
подведены концы статорной роторной обмоток. На наружной поверхности корпуса
имеются две выточки для крепления генератора на двигателе с помощью хомута.
Ротор 6 состоит из полого вала 10 и напрессованного на него пакета 8 с обмоткой
возбуждения 7, концы которой выведены на контактные кольца 3. Внутри полого
вала находится гибкий вал 20, соединенный с полым по средством шлицов.
Хвостовик гибкого вала имеет 16 шлицов
эвольвентного профиля для стыковки с коробкой приводов двигателя. Ротор
вращается на двух шарикоподшипниках 2 и 9. Шарикоподшипник 9 закреплен в щите
12 стопорным кольцом, а на полом валу - гайкой 11. Щит 12 выполнен из стального
литья и имеет посадочное место для крепления к корпусу 18 генератора, гнезда
под шарикоподшипник 9, фланец для крепления к приводу с помощью хомута и окна
для выхода охлаждающего воздуха. Для под вода охлаждающего воздуха к корпусу 18
генератора крепится патрубок 1, выполненный из алюминиевого сплава. Для
поддержания нормальных температурных условий работы генератора к его входному
патрубку должен подводиться воздух сдавлением на входе 300 мм вод.ст. при
температуре продуваемого воздуха от + 45 до -60 °С. Расход воздуха при этом не
менее - 160 л/сек.
Рисунок 1.1 ГО - 16ПЧ8
Угольный регулятор напряжения РН-600
предназначен для автоматического поддержания напряжения тока ГО16ПЧ8 в заданных
пределах при изменении его нагрузки и скорости вращения в рабочем диапазоне.
Регулятор РН-600 представляет собой электромагнитный регулятор реостатного типа
с плавным изменением сопротивления угольного столба, включенного в цепь обмотки
возбуждения генератора, приведем основные технические данные: [11; 64]
Номинальное поддерживаемое напряжение - 115В
Напряжение постоянного тока в цепь возбуждения
генератора - 26-30В
Мощность рассеиваемая угольным
столбом, с продувом под полным напором в 140
мм вод. ст. - не более 600В
Примечание. В наземных условиях
допускается работа без продува в течение 5 мин или работа с 30% загрузкой
генератора в течении 10 мин.
Ток потребляемый рабочей обмоткой
регулятора - не более 0,15А
Режим работы - продолжительный
Температура нагрева ребристого
корпуса регулятора - не превышает 200
Вес - не более 2,5 кг
Основными частями регулятора является:
собственно регулятор, подставка с амортизаторами, основание, патрубок,
штепсельный разъем подстроечный реостат. Собственно регулятор состоит из
следующих основных элементов: угольного столба 8, алюминевой анодированной
втулки 9, якоря 6, сердечника 3, с помощью которого осуществляется
регулирование магнитного зазора, корпуса 4 электромагнита, фланца 5
электромагнита, катушки 2 с двумя обмотками - рабочей и стабилизирующей,
ребристого корпуса 11, трех стоек 10, соединяющих корпус 11 с корпусом 4 электромагнита,
контакта 12 для регулирования сопротивления угольного столба 8, фланца 17,
колпачка 13, пластмассового кольца 1 и шайбы 7. [11; 65]
Рисунок 1.2 Регулятор напряжения
РН-600
Плита 19 имеет четыре амортизатора
18. Регулятор с плитой устанавливается на основании 20 и крепится к нему через
амортизаторы винтами. На основании размещен подстроечный реостат 15, закрытый
кожухом 16. Для обеспечения принудительного воздушного охлаждения (продува) к
регулятору прикладывается патрубок. Подсоединение регулятора в схему
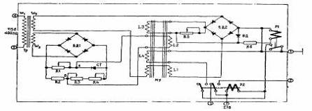
осуществляется через штепсельный разъем 14. Электросхема угольного регулятора
приведена на рисунке - 1.3.
Рисунок 1.3 Электросхема угольного
регулятора
Угольный столб регулятора включен
последовательно с обмоткой возбуждения генератора на напряжение бортсети
постоянного тока и работает аналогично регулятору РН-180. При повышении
напряжения генератора увеличивается ток в рабочей обмотке регулятора и
электромагнит, преодолевая противодействие мембраны, начинает притягивать якорь
к сердечнику. Перемещения якоря влечет за собой уменьшение давления на угольный
столб, сопротивление его увеличивается, что вызывает уменьшения тока в цепи
обмотки возбуждения генератора и напряжение последнего уменьшается. При
уменьшении напряжения генератора процесс регулирования протекает в обратной
последовательности. [14; 93] Для обеспечения устойчивой работы в переходных
режимах регулятор снабжен стабилизирующей обмоткой 
, включенной параллельно обмотке
возбуждения генератора. Намагничивающие силы, создаваемые рабочей и
стабилизирующей обмотками, направлены в одну сторону, за счет чего и
обеспечивается устойчивая работа регулятора. Общее сопротивление внешних
соединительных проводов в цепи угольного столба должна быть не более 0,01 Ом.
Коробка включения и регулирования
КВР -2 предназначена для работы в системе защиты и регулирования напряжения
генераторов переменного тока ГО16ПЧ8. В коробке предусмотрено однофазная схема
регулирования и трехфазная схема защиты, приведем основные данные:
Номинальное напряжение питания:
Постоянного тока - 28В
Переменного тока - 115В
Частота питающего переменного тока -
400 Гц
Ток возбуждения генератора,
коммутируемый коробкой - не более 50А
Режим работы- продолжительный
Изменение напряжения в регулируемой
фазе генератора - Сз, поддерживаемого коробкой совместно с регулятором
напряжения РН-600 и выносным сопротивлением ВС33 при изменении скорости вращения
Генератора 8000 об/мин 
1%, номинальной нагрузки от 50 до
100% напряжения в цепи возбуждения генератора от 26 до 30В, неизменной величине
выносного сопротивления и температур и окружающей среды +20 ±5 °С [9; 56]
При указанном выше режиме работы, на
высотах над уровнем моря до 12000 м и при изменении температуры окружающей
среды от 0 до + 60 °С
Не более 5В (в пределах
111,5-118,5В)
Не более 7В (в пределах
111,5-118,5В)
Вес - не более 5 кг. Комплекс
элементов, входящих в коробку, крепится к литому основанию, которое закрыто
крышкой прямоугольной формы с отверстиями для охлаждения. Схема регулирующей
части коробки cмотрите на
рисунке 1.4.
Рисунок 1.4 Электросхема
регулирующей части коробки КВР - 2
Напряжения генератора при изменении
нагрузки регулируется [18; 54] автоматически путем изменения тока возбуждения
генератора. Автоматический регулятор состоит из магнитного усилителя МУ,
расположенного в коробке КВР-2 и угольного регулятора РН-600, клеммы рабочей
обмотки которого подключены к клеммам 2 и 3 штепсельного разъема Ш2 коробки
КВР-2. Чувствительным элементом регулятора является обмотка управления 
. Питание этих обмоток производится
от понижающего трансформатора Т. подмагничивающие обмотки помещаются сверху
каждой из рабочих обмоток. Нагрузкой магнитного усилителя является рабочая
обмотка электромагнита регулятора РН-600, которая включается на выход усилителя
через выпрямитель БД20 последовательно с обмоткой обратной связи. Ток на выходе
магнитного усилителя зависит от степени подмагничивания сердечника усилителя
постоянным током. Подмагничивание создается суммарным действием намагничивающих
сил [1] четырех обмоток: управляющей 
, эталонной 
, обратной связи и стабилизирующей 
. Рабочий ток магнитного усилителя
зависит в основном от соотношения намагничивающих сил управляющей и эталонной
обмоток, включенных встречно. Управляющая обмотка включена на клеммы генератора.
Последовательно с управляющей обмоткой включены сопротивления подстройки R27 и R28 и
выносное сопротивление ВС-33 (на клеммы 1-2 штепсельного разъема Ш1 коробки
КВР-2).
Управляющая обмотка 
создает подмагничивание,
пропорциональное напряжению генератора. Эталонная обмотка 
создает постоянное подмагничивание.
Стабильность эталонного тока обеспечивается стабилизатором тока. Стабилизатор
состоит из понижающего трансформатора Т, дросселя насыщения Д24, балластных
сопротивлений R23 и R34, дросселя
Д26 с увеличенным воздушным зазором. Так как дроссель Д24 работает в режиме
насыщения, то при изменении напряжения генератора и неизменной частоте
напряжение на дросселе остается постоянным. При этом изменяется ток, проходящий
по дросселю Д24 и сопротивлениям R23 и R34,
вследствие чего на последних изменяет падение напряжения. При изменении частоты
генератора изменяется напряжение на дросселе Д24. Для компенсации изменения
напряжения от частоты последовательно с эталонной обмоткой включен дроссель
Д26, индуктивное сопротивление которого изменяется прямо пропорционально
изменению частоты. При повышении частоты увеличивается падение напряжения на
дросселе Д24, и одновременно увеличивается падения напряжения на дросселе Д26
так, что разность [21] напряжений остается практически постоянной. При
понижении частоты происходит обратное явление, но разность напряжений не
меняется. Дроссель Д25 необходим для гашения токов, наведенных в эталонной
обмотке токами высших гармоник и замыкающих через выпрямитель БД31. Таким
образом, ток эталонной обмотки остается практически постоянным в пределах
заданных изменений частоты и напряжения генератора. Обмотка положительной
внешней обратной связи действует согласно с управляющей обмоткой и увеличивает
коэффициент усиления магнитного усилителя. Стабилизирующая обмотка 
включена параллельно рабочей
обмотке регулятора РН-600 через конденсатор С29 и предназначена для повышения
устойчивости работы системы регулирования в переходных режимах (при включении и
сбросе нагрузки и т.д.).
При установившемся режиме работы
генератора ток в стабилизирующей обмотке усилителя отсутствует. Стабилизирующая
обмотка включена согласно с обмоткой управления. Уравнительная обмотка
закорачивается с помощью демпфирования всех процессов, проходящих в магнитном
усилителе, что улучшает устойчивость системы в целом. При номинальном
напряжении генератора результирующая намагничивающая сила четырех обмоток
магнитного усилителя обеспечивает номинальный рабочий ток в обмотке угольного
регулятора. Рабочая точка характеристики магнитного усилителя находится на середине
ее линейного участка. При увеличении напряжения генератора ток в управляющей
обмотке усилителя возрастает, и рабочая точка на характеристике усилителя
перемещается так, что рабочий ток увеличивается. При этом ток в рабочей обмотке
электромагнита РН-600 возрастает, сопротивление его угольного столба
увеличивается, что приводит к уменьшению тока возбуждения генератора и снижению
напряжения его номинального значения. При снижении напряжения генератора
процесс регулирования протекает в обратном порядке. Выносное сопротивление
ВС-33 включено последовательно в цепь обмотки управления магнитного усилителя.
При введении выносного сопротивления
в обмотки управления падает, уменьшается ток в рабочих обмотках магнитного
усилителя и следовательно, в обмотке регулятора РН-600 с теми же последствиями,
которые были описаны выше. При введении выносного сопротивления происходит
образные явления и напряжение генератора падает. Автомат АЗП-1СД предназначен
для защиты сети переменного однофазного тока от аварийного повышения
напряжения. Приведём основные данные:
Напряжение питания постоянного тока
- 24-30 в
Переменного тока частотой - 400 Гц
Напряжение сети переменного тока-
115В
При котором автомат срабатывает на
всех аварийных режимах и при напряжении питания автомата 115В, 126-133В
Примечание. Автомат не срабатывает
при кратковременном повышении напряжения сети, связанном с нормальными
переходными процессами за счет отключения нагрузки или короткого замыкания в
сети.
Время срабатывания автомата при
Частоте переменного тока 400 Гц при
Повышении напряжения:
От 115 до 140А - от 0,7 до 2,5 сек
От 115 до 220В - от 0,1 до 0,3 сек
Режим работы - продолжительный
Вес - не более 1,7 кг
Автомат рассчитан на применение при
изменении частотыот 350 до 900гц.
В схему автомата входят следующие
элементы: смотрите на рисунке 1.5.
Рисунок 1.5 Электросхема автомата
защиты от перенапряжения АЗП1-1СД
- реле замедленного действия Р1;
магнитный усилитель МУ;
трансформатор Тр;
коммутационное реле Р2;
два блока диодов БД1 и БД2;
диод ВД;
стабилитрон СТ;
регулируемые сопротивления и
реостаты R1,RЗ,R4,R5;
сопротивления R2 и R6;
штепсельный разъем.
Все элементы автомата расположены на
основании и закрыты крышкой. Реле Р1 имеет зависимую от напряжения выдержку времени
и состоит из электромагнита втяжного типа и воздушного демпфера встроенного в
каркас катушки. Нормально открытый контакт реле Р1 включен в цепь обмотки реле
Р2. Обмотка реле Р1 включена последовательно с обмоткой LЗ обратной
связи магнитного усилителя. Выдержка времени создаваемая Реле Р1, необходима
для исключения ложных срабатываний этого реле при кратковременных
эксплуатационных повышениях напряжения. [15; 43]
Одна пара переключающих контактов
реле Р2 включена в цепь сигнала аварийного повышения напряжения (клеммы 2 и 7
штепсельного разъема). Другая пара-в цепь обмотки L4
подмагничивания магнитного усилителя. Реле Р2 при срабатывании само блокируется
через обмотку L4
подмагничивания магнитного усилителя. Характеристика стабилизатора автомата
АЗП1-1СД смотрите на рисунке 1.6.
Рисунок 1.6 Характеристика
стабилизатора автомата АЗП1-1СД
Трансформатор Тр понижает напряжение
генератора. Блоки диодов БД1 и БД2 выпрямляют переменный ток, а диод ВД
сглаживает выпрямленный постоянный ток. Сопротивления К1, К2, КЗ, К4 и
стабилитрон СТ составляют мостовую схему. Сопротивление К5 регулирует
напряжение обмотки LЗ обратной связи Магнитного
усилителя. Гасящее сопротивление Кб служит для получения более пологой
вольт-секундной характеристики реле Р1. [18; 112]
При включении автомата в сеть на
клемму 7 ШР Подается напряжение постоянного тока а на клемму 4 переменный
однофазный ток 115В. Переменный ток подается на первичную обмотку 
трансформатора Тр. Напряжение со
вторичной обмотки 
трансформатор а выпрямляется блоком
диодов БД1 и подается на чувствительный орган. Представляющий собой мостовую
схему из сопротивлений К1, К2, КЗ, К4 и стабилитрона СТ. В диагональ этого
моста включена обмотка L2 управления усилителя МУ.
Стабилитрон СТ, включенный в одно из плеч моста, представляет собой нелинейное сопротивление,
характеристика которого показана на рисунке - 1.5. Как видно из характеристики,
стабилитрон поддерживает напряжение постоянным за счет резкого увеличения тока.
При номинальном напряжении генератора стабилитрон закрыт и мостовая схема с обмоткой
управления магнитного усилителя представляет собой параллельно последовательное
соединение сопротивлений. Потенциал точки А превышает потенциал точки В
смотрите на рисунке 1.5. По управляющей обмотке L2 течет ток,
который создает в рабочей обмотке магнитного усилителя и реле Р1 ток холостого
хода (
). Характеристика магнитного
усилителя представлена на рисунке 1.7. При повышении напряжения генератора
увеличивается выпрямленное напряжение, и стабилитрон открывается. Потенциал
точки А стабилизируется cтабилитроном и остается постоянным
при повышении напряжения до любого уровня. Потенциал точки В повышается при
повышении напряжения, а разность потенциалов точек А и В уменьшается до нуля и
затем меняет знак.
Рисунок 1.7 Характеристика
магнитного усилителя автомата АЗП1-1СД
Питание рабочих обмоток L1 смотрите
на рисунке 1.5 магнитного усилителя осуществляется через трансформатор Тр от
его обмотки ОУ2. Последовательно с рабочими обмотками L1 через
выпрямительный блок БД2 включены обмотка LЗ обратной
связи усилителя и реле Р1. Сопротивление R5 служит для
регулировки глубины обратной связи. Как было отмечено, при повышении напряжения
генератора увеличивается среднее выпрямленное напряжение на чувствительном
органе. Ток в управляющей обмотке L2 магнитного
усилителя, работающего в релейном режиме уменьшается. Работа магнитного
усилителя в релейном режиме означает большую крутизну его характеристики т.е.
при небольшом приращении тока управления получается значительный выходной ток.
Так как схема выполнена с положительной обратной связью, то при снижении тока в
управляющей обмотке L2 резко увеличивается ток в обмотке LЗ обратной
связи, направление которого совпадает с направлением тока в обмотке управления.
В результате этого возрастает напряжение на обмотке реле Р1. Реле Р1
срабатывает с выдержкой времени и своими нормально разомкнутыми контактами
замыкает цепь исполнительного реле Р2. Так как реле Р1 имеет значительную
индуктивность, то оно зашунтировано диодом ВД, который образует раз рядный
контур, исключающий пробой диодов БД2 при снятии питания с реле Р1.
Сопротивление R6 служит для
температурной компенсации обмотки реле Р1. [8; 87]
Рисунок 1.8 Вольт секундная
характеристика автомата АЗП1-1СД
Реле Р2 после срабатывания
блокируется своими контактами через обмотку L4 магнитного
усилителя. Обмотка L4 включена встречно обмотке L2 управления
и обмотке LЗ обратной
связи, размагничивая тем самым магнитный усилитель. Другая пара контактов реле
Р2 подает на клемму 2ШР напряжение 27В постоянного тока, снимая одновременно
напряжение клеммы 3ШР. Время срабатывания автомата обеспечивается
Двумя последовательно действующими
элементами:
Магнитным усилителем и реле Р1. [13;
97] Зависимость времени срабатывания от напряжения показана на рисунке 1.8.
Коробка отсечки по частоте КОЧ-1АН
предназначена для защиты потребителей электроэнергии переменного тока от
питания током пониженной частоты, приведем основные данные:
Номинальное напряжение питания -
115В переменного тока
Потребляемый ток - не более 0,25А
Частота, при которой подается сигнал
на управление генератором переменного тока:
На включение - не более 350 Гц
На отключение - не менее 320 Гц
Режим работы - продолжительный
Вес - не более 2,5 кг
Электросхема коробки КОЧ-1АН в
смотрите на рисунке 1.9.
Рисунок 1.9 Электросхема коробки КОЧ
- 1АН
Коробка состоит из следующих
элементов:
трансформатора напряжения Тр;
дросселя Др;
магнитного усилителя МУ;
реле Р1 и Р2;
конденсатора С1;
блоков выпрямителей В1, В2, ВЗ;
сопротивлений R1, R2, RЗ, R4, R5 и R6;
штепсельного разъема ШР.
Все элементы, входящие в коробку,
смонтированы налитом основании и закрыты крышкой, которая крепится к основанию
винтами. [4; 63] Питание схемы отсечки по частоте осуществляется от генератора
переменного тока через понижающий трансформатор Тр при подаче напряжения 115В
через клеммы 2-3ШР. Чувствительным элементом, воспринимающим изменение частоты
переменного тока генератора, является дроссель Др индуктивное сопротивление
которого изменяется пропорционально частоте. Исполнительным органом схемы
является магнитный усилитель МУ, который работает в релейном режиме и
воздействует на специальное токовое реле Р2. Обмотка начального смещения а
магнитного усилителя через добавочные сопротивления температурной компенсации
R2 и R1 и
выпрямитель В2 включена на вторичную обмотку трансформатора.
Сюда же включена управляющая обмотка
магнитного усилителя через выпрямитель В1 и дроссель Др. Благодаря такому
включению дросселя ток в управляющей обмотке магнитного усилителя обратно
пропорционален частоте переменного тока генератора. Элементы коробки от
регулированы так, что при понижении частоты до заданной величины ток в рабочей
обмотке реле Р2 возрастает до тока срабатывания. Реле Р2 размыкает свои
контакты 1-2 и подает сигнал на отключение генератора. При повышении частоты до
заданного уровня произойдет обратное. В схему отсечки по частоте включено реле
Р1, которое при напряжении не более 100В замыкает цепи контактов реле Р2, а при
снижении напряжения до величины не более 40В размыкает цепи контактов реле Р2.
Коробка выпускается в отлаженном состоянии и при эксплуатации регулировке не
подлежит. Коробка переключения КПР-9 3-й серии предназначена для
автоматического переключения преобразователей ПТ-1000ЦС с основного на
резервный при различных аварийных режимах основного преобразователя приведем
основные данные:
Номинальное напряжение питания:
По переменному току - 36В (линейное)
По постоянному току - 27В
Потребляемая мощность:
По постоянному току - не более 14 Вт
По переменному току - не более 8 Вт
Номинальная частота питающего
переменного тока - 400 Гц
Электрическая схема коробки
обеспечивает переключение преобразователей в следующих случаях:
при межфазных коротких замыканиях,
- при трехфазных коротких
замыканиях,
при обрывах одной двух или трех фаз,
при коротких замыканиях или обрывах
плюсовой цепи питания преобразователя постоянным током.
Срабатывание коробки происходит
С выдержкой времени - от 0,15 до 0,7
сек
Режим работы - продолжительный
Вес - не более 2,3 кг
Электросхема коробки смотрите на
рисунке 1.10.
Рисунок 1.10 Электросхема включения
преобразователей ПТ - 1000ЦС и коробки КПР - 9 3-й серии
В нее входят следующие элементы:
сигнальное реле Р1;
реле выдержки времени Р2;
блокировочные реле РЗ, Р4 и Р5;
магнитный усилитель МУ, работающий в
релейном режиме;
выпрямители В1 и В2;
конденсаторы С1, С2, СЗ, С4;
сопротивления R1, R2, RЗ, R4, R5;
кремниевый стабилитрон Д;
штепсельный разъем.
Все элементы коробки смонтированы на
штампованном основании и кронштейне, приклепанном к основанию и образующем
переднюю стенку коробки. Сверху коробка закрыта крышкой. В коробке применена
одно релейная схема чувствительного элемента. Эта схема выполнена в виде
трехфазного магнитного усилителя, работающего в релейном режиме. Релейный (скачкообразный)
характер работы магнитного усилителя обеспечивается за счет специально
подобранной внешней положительной обратной связи, которая создается обмоткой
усилителя МУ.[17; 52] Нагрузкой усилителя является обмотка реле Р1. Магнитный
усилитель управляется от управляющей обмотки 3-4, включенной на выход фильтра
напряжений обратной последовательности. Для получения требуемых значений
ампер-витков срабатывания и отпускания магнитного усилителя последний
имеетобмотку 5-2 смещения, накото-руюподается питание бортсети через специально
подобранное сопротивление R2. Фильтр напряжения обратной
последовательности служит для выявления не симметричных аварий типа обрыва
одной фазы или межфазного короткого замыкания. В схеме применен четырехплечий
фильтр на RС. Параметры
элементов фильтра (емкостей С1 и С2, сопротивлений R1,R3 и R4) подобраны
так что при нормальном симметричном питании схемы фильтра напряжение на его
выходе практически равно нулю. При несимметричной аварии искажается треугольник
напряжений питающих вход фильтра. Это приводит к тому, что баланс падений
напряжения на элементах фильтра нарушается, и на его выходе появляется
определенная величина напряжения, называемая напряжением обратной
последовательности.
Напряжение, снимаемое с выхода
фильтра, выпрямляется выпрямителем В1 и подается на обмотку 3-4 управления
магнитного усилителя. Схема чувствительного элемента коробки работает следующим
образом. Когда напряжение на выходе преобразователя ПТ-1000ЦС (а следовательно
и на клеммах 1, 2 и 3ШР коробки КПР-9)симметрично и имеет нормальное значение
(около 360)напряжение на выходе фильтра практически равно нулю и дроссель
подмагничивается только обмоткой смещения. При этом реле Р1, включенное на
выходе магнитного усилителя, срабатывает, так как ток на выходе усилителя будет
больше тока срабатывания реле Р1. При трехфазном коротком замыкании, трех или
двух фазном обрыве, коротком замыкании или обрыве со стороны постоянного тока
полностью пропадает питание переменным током магнитного усилителя, и ток на его
выходе падает до нуля (те. реле Р1 отпускает и размыкает свои контакты что и
является сигналом аварии). При обрыве одной фазы или между фазном коротком
замыкании магнитный усилитель продолжает питаться двумя фазами, но при этом на
выходе фильтра напряжений обратной последовательности появляется определенная
величина напряжения и в управляющую обмотку усилителя подается ток.
Ампер-витки, создаваемые этой обмоткой приводят к резкому уменьшению тока на
выходе магнитного усилителя. Реле Р1 при этом обесточивается, что также
является сигналом аварии. Конденсаторы СЗ и С4 в схеме чувствительного элемента
служат для повышения выпрямленного значения токов на выходе выпрямителей В1 и
В2. Для обеспечения надежной работы коробки в схему введен стабилитрон Д,
включенный на выходе фильтра параллельно конденсатору С4. Стабилитрон имея
напряжение стабилизации 8-9,5В, при авариях, создающих большое напряжение на
выходе фильтра, будет уменьшать величину этого напряжения до значения не выше
9,5 В, а напряжение на обмотке реле Р1 будет около 5В при температуре +20 °С,
что меньше напряжения отключения реле. Помимо схемы чувствительного элемента
(МУ, Р1 и фильтра на КС), в коробке смонтированы: реле Р2, служащее для
получения выдержки времени при срабатывании коробки; реле РЗ, служащее для
выполнения блокировки, которая отделяет случай обесточенного (не вращающегося)
преобразователя ПТ-1000ЦС от случая аварии преобразователя в процессе его
работы. Выдержка времени на срабатывание введена для обеспечения селективности
работы схемы защиты от короткого замыкания. Благодаря этой выдержке коробка не
успевает сработать при коротких замыканиях в линиях потребителей, имеющих
защиту. Это короткое замыкание ликвидируется аппаратурой защиты потребителя
[17; 44]
.2 Система электроснабжения
переменным током
Основным источником
электроэнергии переменного однофазного тока является генератор ГО-16ПЧ8,
расположенный на левом двигателе, резервным - такой же генератор ГО-16ПЧ8,
который установлен на правом двигателе. В качестве аварийного источника
используется преобразователь ПО-750 2-й серии, размещенный в переднем
электроотсеке самолета. На земле бортовая сеть может питаться от аэродромного
источника, для подсоединения которого на левом борту гондолы правого двигателя
имеется разъем (вилка) типа ШРА-200ЛК. Электрические системы включения
источников электроэнергии переменного однофазного тока сблокированы между собой
так, что источники можно включить в бортовую сеть только по одному, т. е.
включить хотя бы два источника электроэнергии одновременно невозможно. Цепи
переменного тока напряжением 115 В, частотой 400 Гц защищены плавкими
предохранителями типа ПВ и СП, которые расположены во всех распределительных
устройствах этого тока. Доступ к предохранителям, установленным на передней
торцевой стенке РК переменного тока, обеспечивается из переднего грузового
отсека.[13; 69]
Преобразователь ПО-750 (2-й
серии) предназначен для:
. питания самых
необходимых потребителей электроэнергии переменного однофазного тока в случае
отказа обоих генераторов ГО-16ПЧ8 в полете;
. питания потребителей
электроэнергии, работа которых необходима во время запуска двигателей на земле;
. использования для
питания потребителей электроэнергии переменного однофазного тока, суммарная
мощность которых не превышает мощности преобразователя, при проверке их
работоспособности на земле.
ПО-750 преобразует постоянный
ток бортовой сети в переменный однофазный ток напряжением 115 В, частотой 400
Гц. Основными составными частями преобразователя являются электродвигатель
постоянного тока и генератор переменного тока, которые собраны в общем корпусе
и на общем валу. Электродвигатель питается электроэнергией постоянного тока от
бортовой сети и приводит в действие генератор, который вырабатывает
электроэнергию переменного тока. На корпусе преобразователя установлена
коробка, в которой размещены пусковые и регулирующие устройства, необходимые
для обеспечения его работы. Преобразователь ПО-750 питается от аварийной шины
сети постоянного тока. В преобразователе имеется центробежный выключатель,
автоматически выключающий его, когда обороты электродвигателя-генератора по
какой-либо неисправности превысят допустимую величину. Повторный пуск
преобразователя, отключенного центробежным выключателем, возможен только после
нажатия на кнопку, которая расположена на его корпусе и приводит при этом
элементы выключателя в первоначальное положение.[16; 89]
Основные данные:
Напряжение питания - 27 В
Потребляемый ток - не более 56
А
Выходное напряжение - 115 В
Выходная мощность - 750 В-А
Отдаваемый ток - 6,51 А
Частота тока - 400 Гц
Режим работы - продолжительный
Управление работой. Для
управления работой преобразователя на самолете имеются:
. переключатель на три
положения «ПО-750 - Выключено - Аэродромное питание», установленный на
электрощитке энергетики и обеспечивающий включение в работу преобразователя, а
также подключение к бортовой сети аэродромного источника электроэнергии
переменного однофазного тока;
. переключатель на два
положения «Земля - Воздух», который установлен на панели переменного тока и
предназначен для подключения преобразователя к основной и аварийной или только
к аварийной шине переменного однофазного тока; если преобразователь включен, то
при положении этого переключателя «Земля» он подключается к основной и
аварийной, а в положении «Воздух» - только к аварийной шине питания аппаратуры.
Для переключателя «Земля - Воздух» нормальным является положение «Воздух»,
когда он закрыт защитным колпачком.
При включении преобразователя
на основную и аварийную шины суммарная мощность работающих потребителей электроэнергии
переменного однофазного тока не должна превышать его выходную мощность. В этом
случае нельзя включать КВ-радиопередатчик, радиолокационную станцию, обогрев
стекол фонаря кабины экипажа. [20; 75]
К основной шине питания аппаратуры
электроэнергия подводится от преобразователя через предохранитель СП-10,
установленный на панели переменного тока за крышкой с надписью
«Предохранители». Цепь питания преобразователя защищена предохранителем ИП-75,
расположенным в распределительной коробке «РК-аккумуляторов», а цепь управления
(пуска) - автоматом защиты АЗС-2 с надписью «Включение ПО-750 и аэродромного
питания», который установлен на щите АЗС. Этот АЗС-2 защищает также цепь
контактора подключения к бортовой сети аэродромного источника электроэнергии
переменного однофазного тока. _ Необходимо помнить, что преобразователь можно
включить в работу только в том случае, когда к бортовой сети переменного
однофазного тока не подключен ни один из генераторов ГО-16ПЧ8. Если
преобразователь ПО-750 включен и к сети подключается генератор, то в момент
нажатия кнопки «Включение ГО-16 на бортсеть» преобразователь автоматически
выключается. Это происходит благодаря блокировке электрических систем
подключения генераторов и преобразователя. Основным источником электроэнергии переменного
трехфазного тока на самолете является преобразователь ПТ-1000ЦС, расположенный
в переднем электроотсеке, резервным - такой же преобразователь ПТ-1000ЦС,
который размещен под полом переднего грузового отсека самолета (между
шпангоутами № 8-9). На самолетах Ан-24 Ан-26 установлен один преобразователь
ПТ-1000ЦС (основной). Резервным источником электроэнергии является правый
генератор ГО-16ПЧ8, от которого сеть трехфазного тока может питаться через
трансформатор. Но генератор возможно включить на питание трехфазной сети только
когда от него не питается однофазная сеть, т. е. когда к последней подключен
левый генератор ГО-16ПЧ8. В качестве аварийного источника, от которого может
питаться только авиагоризонт АГД-1 левого летчика, используется преобразователь
ПТ-125Ц, установленный в переднем электроотсеке.
Электрические системы включения всех источников
электроэнергии трехфазного тока сблокированы между собой так, что эти источники
возможно включить в бортовую сеть только раздельно, по одному. Электропроводка
сети трехфазного переменного тока выполнена по схеме «звезда без нулевого
провода»; все три провода изолированы от корпуса самолета. Трехфазные
преобразователи (ПТ-1000ЦС) предназначены для преобразования электроэнергии
постоянного тока бортовой сети в электроэнергию трехфазного переменного тока
напряжением 36 В, частотой 400 Гц Устройство и принцип действия этих
преобразователей электроэнергии аналогичны устройству и принципу действия
однофазного преобразователя. [16; 55]
На самолетах, где резервным
источником электроэнергии трехфазного тока является правый генератор ГО-16ПЧ8,
установлен трехфазный трансформатор. К нему от генератора подводится переменное
трехфазное напряжение 115 В частотой 400 Гц, которое трансформатором
преобразуется в переменное трехфазное напряжение 36 В частотой 400 Гц. На этих
самолетах правый генератор ГО-16ПЧ8 является резервным источником
электроэнергии трехфазного тока только тогда, когда он не подключен к бортовой
сети переменного однофазного тока. Это значит, что генератор не может быть
использован одновременно как источник электроэнергии однофазного и трехфазного
тока.
Основные данные преобразователя
ПТ-1000ЦС:
Напряжение питания - 27 В
Потребляемый ток - не более 60
А
Выходное напряжение - 36 В
Номинальный ток нагрузки - 16 А
Частота переменного тока - 400
Гц
На самолете основной и
резервный преобразователи питаются электроэнергией постоянного тока от основной
шины бортовой сети. Цепь пуска преобразователей ПТ-1000ЦС защищена
предохранителем СП-5, цепь питания основного ПТ-1000ЦС - автоматом защиты
АЗР-70 и резервного - предохранителем ИП-75. Автомат защиты и предохранители
расположены в распределительной коробке «РК кабины экипажа». [5; 32]
1.3 Распределение электроэнергии
Источниками электроэнергии переменного
однофазного тока напряжением 115В 400 гц являются два синхронных генератора
ГО16ПЧ8 и преобразователь ПО-750 2-й серии а переменного трехфазного тока
напряжением 36В 400 гц два преобразователя ПТ-1000ЦС и преобразователь ПТ-125Ц.
Для подсоединения питания бортсети однофазным переменным током от наземных
энергетических установок на самолете установлен разъем аэродромного питания
ШРА-200ЛК.
Схема распределения электроэнергии переменного
однофазного тока показана на рисунке 1.11. [14; 71]
Генератор 962 левого двигателя
(генератор №1) подключен к шине питания аппаратуры своей клеммой 
через нормально разомкнутые
контакты 1-2 контактора 558 включения генератора. №1 и нормально замкнутые
контакты 3-4 контактора 968 включения аэродромного источника и контактора 1464
включения преобразователя ПО-750 2-й серии. Генератор 984 правого двигателя
(генератор №2) подключен к шине питания аппаратуры своей клеммой 
через нормально разомкнутые контакты
1-2 контактора 979 включения генератора №2 нормально замкнутые контакты 7-8
контактора 955 и далее по общей цепи с генератором №1. Контакторы 955 и 979
срабатывают соответственно при включения генераторов №1 и №2 и замыкают цепь
однофазного переменного тока (клеммы 
генераторов - корпус). Для питания
рулевых агрегатов автопилота с генераторов снимается мощность трехфазного тока
по системе два провода - корпус (клеммы 
генераторов). Величина мощности
трехфазного тока не должна превышать 850в-а. Подключение фазного провода с
клемм 
, генераторов к шине питания автопилота
аналогично подключению провода с клеммы 
Через контакты контакторов 968 и
1464. Противообледенительную систему лопастей воздушных винтов и их обтекателей
подключают к фазным проводам (клеммы 
генераторов) аналогично подключению
шины питания аппаратуры но минуя контакторы 968 и 1464. Так как параллельная
работа генераторов переменного тока не предусматривается, контактор 958
исключает возможность одновременного подключения к бортсети генераторов №1 и 2.
Генератор №1 является основным, нормально работающим генератором, а генератор
№2. - резервным. При подключении питания борт сети от наземной, энергетической
установки через бортовой разъем 965 (ШРА-200ЛК) срабатывает контактор 968,
отключающий шину питания аппаратуры от генераторов Г016ПЧ8. Аналогично при
включении преобразователя 971, ПО-750 2-й серии) срабатывает контактор 1464,
отключающий шину питания аппаратуры как от генераторов, так и от наземной
энергетической установки. Таким образом, контакторы 958, 979, 968 и 1464
исключают одновременную параллельную работу на борт сеть двух и более названных
источников питания переменным током.[19]
Питание противообледенительной
системы лопастей воздушных винтов и их обтекателей осуществляют только
генераторы. Это обусловлено тем что включение системы при неработающих
двигателях во избежание перегрева нагревательных элементов не допускается (этим
исключается необходимость [2; 101] в питании системы от наземной энергетической
установки), а мощности преобразователя ПО-750 2-й серии для питания системы не
достаточно. Преобразователь ПО-750 может быть использован для по очередного
питания потребителей электроэнергии, потребляемая мощность которых при их
наземной отработке не превышает мощности преобразователя (750в-а)
предохранитель 1133 (СП-10) предназначен для защиты преобразователя от
перегрузок при включении мощных нагрузок в основную сеть однофазного
переменного тока. Помимо основной сети однофазного переменного тока «на
самолете предусмотрена аварийная сеть с питанием от преобразователя ПО-750 2-й
серии через контактор 970. При этом преобразователь от основной сети
отключается. К аварийной сети подключены те потребители электроэнергии, без
которых затруднен полет даже в течение непродолжительного времени:
1. автомат дозировки топлива АД1;
. радиокомпас;
. командная радиостанция;
. самолетный радио ответчик;
. приборы контроля за работой двигателей
и газотурбинной установки (указатели давления масла и топлива и температуры
масла измерители крутящего и момента двигателей и указатели давления
гидросмеси).
Таким образом, схема распределения
электроэнергии переменного тока обеспечивает не менее чем двукратное
автоматическое резервирование источников питания и высокую степень надежности
энергоснабжения потребителей переменного тока.[18; 94]
Рисунок 1.11 Схема распределения электроэнергии
переменного тока
Глава 2. Оперативное техническое обслуживание
.1 Предполетная проверка системы
электроснабжения
Постоянного тока 115В:
1. проверить положения выключателей
питания всех потребителей электроэнергии переменного тока. Выключатели должны
находиться в положении 
Выключено
;
. установить органы управления
системой электроснабжения в исходное положение: переключатель ПО-750 (
Борт - Аэродр. питание
) в положение 
Откл
, ПО-750 (
Земля - Воздух
) в положение 
Воздух
(закрыт колпачком), переключатель
вольтметра в положение 
Аварийная шина 115В
, выключатели 
ГО лев
и 
ГО прав
в положение 
Выкл
;
. проверить положение стрелок
амперметров, вольтметров и частотомера, контролирующих работу системы
электроснабжения. При установке органов управления системой электроснабжения в
исходное положение стрелки должны находиться против нулевых отметок шкал;
. проверить работу преобразователя
ПО-750А: для проверки работы преобразователя ПО-750А необходимо после
подключения к бортовой сети аэродромного источника электроэнергии постоянного
тока (или ГС-24Б) поставить переключатель ПО-750 
Земля - Воздух
в положение 
Борт
переключатель 
Земля - Воздух
в положения 
Земля
и проверить соответствие показаний
вольтметра и частотомера допустимым значениям (напряжение 110-120В, частота
380-420 Гц).
Исходное положения органов
управления системой электроснабжения следующее: - переключатель вольтметра - 
Аварийная шина 115В
;
. выключатель 
Генератор переменного тока
-
Выключено
.
Трехфазного тока 36В [8; 154]
Предполетная проверка системы
электроснабжения производится после запуска двигателей АИ-24ВТ. Включения
возбуждения генераторов ГО-16ПЧ8 и подключения к электросети левого генератора
ГО-16ПЧ8. Предполетная проверка заключается в проверке напряжения на наших
системы электроснабжения при поочередном включении преобразователя ПТ-1000ЦС и
трансформатора ТС310СО4А. напряжение между фазами должно находиться в пределах
(36
2)В. После проверки необходимо
оставить включенным преобразователь ПТ-1000ЦС. Аналогично проверить напряжение
преобразователей ПТ-200Ц поочередно включив их с помощью выключателей 
АГД
и 
АГБ
расположенных на левой приборной
доске [20].
2.2 Техника безопасности
При эксплуатации и техническом обслуживании
электро- и радиооборудования ЛА существует опасность поражения персонала
электрическим током. Поэтому при осмотрах электро-радиооборудования бортовая
сеть должна быть обесточена, а при проверках под напряжением следует проявить
осторожность, чтобы избежать случаев замыкания. Недопустимо проверять наличия
напряжения в сети замыкание фаз (на искру). Для этого необходимо использовать
вольтметры и сигнальные лампы. В процессе работы следует следить за тем, чтобы
коммутационные устройства были закрыты, а при уходе с рабочего места не
оставалась бортсеть под напряжением. Если к борту подключена розетка от
аэродромных источников электроэнергии, то отключать кабель у источника
электроэнергии нельзя. Силовые конструктивные элементы ЛА выполнены, как
правило, из легких алюминиевых сплавов, поэтому кислотная пайка не допускается.
В процессе эксплуатации ЛА на его корпусе накапливается статическое
электричество, поэтому при осмотрах необходимо следить за целостностью
экранировки и металлизации и за надежностью их крепления к корпусу ЛА. [20]
Свободные концы проводов электропроводки должны быть изолированы. В качестве
резервного источника тока на борту ЛА устанавливаются аккумуляторные батареи
большой емкости. При неосторожной установке их на борт или снятия возможны
короткие замыкания клемм, которые опасны из-за больших разрядных токов
аккумуляторов, могущих вызвать пожар и привести к сильным ожогам. Для повышения
безопасности полета на фюзеляже ЛА устанавливают светосигнальные маяки типов
СИМ - 1 и СМИ - 2КМ. На клеммах их конденсаторного блока напряжение достигает
1000В, поэтому при обслуживании следует приступить к работам после зарядки
конденсаторов. Особая осторожность требуется при работе с отдельными блоками
аппаратуры (передатчиками), где используется опасное для жизни напряжение (6 -
15кВ).
Поэтому недопустимо под напряжением производить
осмотр монтажа, устранение неисправностей, проверку надежности крепления,
замену ламп, соединение и разъединение штепсельных разъемов и замену
предохранителей. Не следует также подключать питание к блокам до их
окончательной установки на место и соединения всех разъемов. Основными видами
защиты цепей потребителей электрической энергии на ЛА являются автоматы защиты
сети типов АЗС и АЗР. Они служат для автоматического отключения потребителей
электроэнергии, для защиты проводов при опасных перегрузках и коротких
замыканиях, поэтому их номинальное значения при замене на новые должны
соответствовать электросхемам данного типа ЛА. Общие требования к системе
организационных и технических мероприятий, обеспечивающих электробезопасность
персонала при обслуживании ЛА, приведены в отраслевых нормативно технических
документах.
Глава 3. Расчетная часть
.1 Расчет проводов и кабелей
Исходные данные:

=45 КВт (14 станков)
Двигатель А-62-6-=10КВт.

=24,5А - номинальный ток.

=
=4,5 кратность нулевого тока.

=99A - сила
суммарного номинального тока двигателей.
Провод: АПР - 500 тонкостенной
стальной трубе.
Коэффициент спроса 
=0,6 
=0,754.
Коэффициент мощности 
=0,8
Определяем сечение магистрального
провода в цехе.
1. Определяем активную мощность
Где 
- установленная мощность, КВт

- коэффициент спроса.
2. Находим реактивную мощность

,
Где 
- активная мощность, КВт

- угол сдвига фаз.

.
3. Определяем полную потребляемую мощность
Где 
- активная мощность

- реактивная мощность
4. Определяем силу тока в магистральном проводе.
Где 
- полная потребляемая мощность

-напряжение силы
Принимаем 
.
5. Определяем силу номинального тока
плавкой вставки.
Где 
- нулевой ток двигателя

- коэффициент спроса

- сумма номинальных токов,
установленных двигателей без двигателя с наибольшим пусковым током.
a) Находим пусковой ток.


- номинальный ток
b) Находим

=
Принимаем 
.
Принимаем к установке плавную
вставку, номинальная сила тока которой равна 60А.
6. Три одножильных провода в одной трубе
По току 
соответствует сечение провода 6
.
Тогда отношение силы тока плавной вставки к
допустимой силе тока провода.
Значит, выбранное сечение провода соответствует
плавной вставке.
Заключение
Для питания бортового оборудование и систем
летательного аппарата Ан - 24/26 в настоящее время применяется электроэнергия
переменного однофазного или трехфазного с нейтралью тока с напряжением 208/115
вольт частотой 400 герц, переменного трехфазного без нейтральи тока линейным
напряжением 36 вольт, 400 герц. Суммарная мощность генераторов на борту может
составлять 600 кВт и больше. В бортовой состав системы электроснабжения входят
источники тока: аппаратура регулирования, управления и защиты, бортовая сеть с
распределительными устройствами, устройствами защиты цепей потребителей, а
также устройствами защиты от радиопомех, статического электричества и
электромагнитных излучений. Различают первичные и вторичные источники
электроэнергии: к первичным относятся бортовые электрогенераторы и аккумуляторные
батареи и ко вторичным относятся трансформаторы и преобразователи.
Недостатки: на электрооборудования летательного
аппарата действует ряд не благоприятных факторов: вибрации, ускорения, большие
перепады температуры и давления, ударные нагрузки, агрессивные среды паров
топлива, масел и спецжидкостей иногда очень едких и токсичных.
Хоть оборудование уже старое, но качества
изготовления агрегатов очень хорошее высокое механическая и электрическая
прочность проверено временем, простота в эксплуатации полная взаимозаменяемость
однотипных изделий.
самолет переменный ток
электроснабжение
Список используемой литературы
1. Единое окно доступа к
образовательным ресурсам. Электронная библиотека (Электронный ресурс). - режим
доступа: http://window.edi.ru/window.
. Лукин. Системы электроснабжения
самолетов и вертолетов, 1970 г.
. Сиднев И.М, Савелов А.А. Системы
электроснабжения воздушных судов. Транспорт, 2-е издание 1990 г.
. Зыль В.П., Савелов А.А. Электро- и
приборное оборудование воздушных судов: пособие по изучению дисциплины. - М.:
МГТУ ГА, 2013.
. А.П. Барвинский, Ф.Г. Козлова
электрооборудование самолета.
. И.Е. Бондарчук, В.И. Харин
Авиационное и радиоэлектронное оборудование самолета Ан-24 Москва «Транспорт»
1975
. Кузьмичев С.П., Ященков.
Авиационное и радиоэлектронное оборудование Издательство МО СССР год 1971
. Самолет Ан-26. Инструкция по
техническому обслуживанию ОКБ Антонова 1972 г.
. СССР Жанр: Авиационная
специальная. Описание: Подборка литературы по замечательным самолетам Ан-24/26
КБ Антонова,
. И.Е. Бондарчук, В.И. Харин
Авиационное и радио электронное оборудование самолета Ан-24. - МОСКВА
<Транспорт> 1979 г.
. С.Д. Данич. Электроприборное
оборудования самолета Ан-24 издательство <транспорт> Москва 1971 г.
. В.И. Белобрицкий, И.Г. Бондаренко
Электро- и радиооборудования самолета Ан-24 и его летная эксплуатация
машиностроение 1977 г.
. И.М. Сиднев, А.А. Савелов. Системы
электроснабжения воздушных судов издание второе Москва. - Транспорт, 1990
. А.А. Савелов. Кафедра
электротехники и авиационного электрооборудования. Устройства электроснабжения
воздушных судов Москва, 2011
. Синдеев. Электроснабжение ЛА, 1988
г.
. Горонцев. Авиационные асинхронные
генераторы, 1980 г.
. РТЭ. МИ-8Т, Ан-24(26).
. РЛЭ. МИ-8Т, Ан-24(26).