Проектування парогазової установки для промислового району міста
Анотація
Бакалаврська кваліфікаційна робота,
темою якої є “Проектування
парогазової установки для промислового району міста”
складається
з певних розділів, які поступово висвітлюють вище сказану тему. Першим розділом
є загальна характеристика станції, у якому вказується основне енергетичне
обладнання.
У наступному розділі іде розрахунок
теплової схеми ПГУ, тобто парової турбіни, газової турбіни, деаератора.
У розділі розрахунок
котла-утилізатора знаходяться температури і ентальпії відпрацьованих газів, а у
другій частині - площі поверхонь нагріву.
У економічній частині з трьох
котлів-утилізаторів, які можуть бути встановлені на станції потужність 45МВт за
допомогою теорії ймовірності проводиться вибір найоптимальнішого (з економічної
точки зору) котла-утилізатора для роботи на цій станції.
Далі йде розділ охорони праці, в
якому вказується міри безпеки при експлуатації турбіни, протипожежні заходи, а
також заходи, щодо зменшення несприятливих умов експлуатаційного персоналу.
Зміст
Вступ
Розділ
1. Загальна характеристика ПГУ потужністю 45 МВт
.1
Основні елементи технологічної схеми ПГУ з КУ
.2
Теплові схеми і показники ПГУ з котлом-утилізатором
.3
Розрахунок теплової схеми ПГУ
Розділ
2. Характеристика ПГУ з котлом-утилізатором
.1
Парогазова установка з одноконтурним КУ
.2
Парогазова установка з двоконтурним КУ
.3
Конструктивні схеми котлів утилізаторів
.4
Характеристика деаераторної установки
.4.1
Призначення і фізичні основи процесу термічної деаерації
.4.2.
Будова деаератора
.4.3
Схема деаераторної установки
.5
Розрахунок котла-утилізатора
Розділ
3. Економічна частина
.1
Розрахунок котла двосекційного
.2
Розрахунок котла односекційного
.3
Розрахунок котла односекційного з пониженими параметрами
Розділ
4. Охорона праці
.1
Характеристика машинного відділення
.2
Протипожежні заходи
.3
Міри безпеки при експлуатації турбіни
Висновок
Література
Вступ
Необхідність електричної енергії для
сучасного виробництва і побуту людини велика. Виробництво і споживання енергії
- одна з найголовніших характеристик технічного прогресу і економічного рівня
розвитку суспільства. Виробничі процеси в усіх галузях промисловості, в
сільському господарстві, на транспорті всі види обслуговування населення зв’язані
із використанням електростанції. Від кількості споживання у виробничих процесах
енергії і якості енергоносіїв, за допомогою яких ця енергія використовується
для отримання матеріальних благ і послуг, в значній мірі залежать темпи росту
продуктивності праці, удосконалення знарядь і предметів праці.
Основна кількість електроенергії
виробляється на теплових електростанціях, крім того вона також виробляється ПГУ
- це сукупність паротурбінного і газотурбінного устаткування, яке об’єднане
загальним технологічним циклом. Сукупність цих установок в єдине ціле дозволяє
знизити втрати теплоти з відхідними газами ГТУ і використати ці гази за
газовими турбінами в якості підігрітого окиснювача при спалюванні палива і
отримати при цьому додаткову потужність, що в кінцевому результаті підвищить
ККД парогазової електро-станції.
Застосування ПГУ для сьогоднішньої
енергетики - найбільш ефективний спосіб значного підвищення теплової і
загальної економічності електростанції на органічному паливі.
Основними технічними і економічними
вимогами до роботи парогазової установки та її обладнання є надійність
виробництва електроенергії, мобільність, економічність спорудження.
РОЗДІЛ 1. ЗАГАЛЬНА ХАРАКТЕРИСТИКА
ПГУ
При проектуванні парогазової
установки для промислового району міста, буде доцільно вибрати установку
потужністю 45 МВт. Парогазова ТЕС має потужність 45МВт і в її склад входить дві
газотурбінні установки потужністю по 16 МВт і одна конденсаційна турбіна
потужністю 13МВт.
В склад газотурбогенераторного
комплекту входять:
- газотурбінний двигун (ГТД)
потужністю 16МВт з газовідводом, встановлений в теплоізолюючому контейнері із
вмонтованим блоком паливної апаратури рідкого палива;
- турбогенератор потужністю
20МВт в комплект з тиристорною системою збудження, системою технологічного
контролю, нульовими виводами і трансформаторами струму;
утилізаційна котельна
установка в складі котла утилізатора двох тисків із шумопоглиначами,
сепараторів пари, циркуляційних насосів, трубо-проводів і арматури.;
швидкоскидне, блочне
укриття газотурбінного комплексу з конструкціями котла утилізатора.;
обладнання системи змазки
ГТД з маслоблоком;
комплексний повітроочисний
пристрій з фільтрами і шумопоглинанням;
блоки вентиляторів
контейнера ГТД;
система промивки проточної
частини ГТД;
локальна система
автоматичного регулювання, управління, захисту і контролю;
обладнання системи
вентиляції;
обладнання системи
пожежогасіння;
обладнання системи контролю
загазованості;
обладнання системи
освітлення.
Газотурбогенераторний комплекс
ГТГК-16 призначений для роботи в базово-му, піковому і напівпіковому режимах
покриття електричних потужностей енергосистеми. В якості палива для
газотурбогенератора використовується дизельне паливо.
Газотурбінний двигун комплектується
турбогенераторами ТС-20-2ЕТ3, а парова турбіна - турбогенераторами ТА-12-2Т3.
Утилізаційна частина котельна установка
складається із котла-утилізатора двох тисків генерованої робочої пари,
сепараторів пари, циркуляційних насосів, які об’єднані трубопроводами і
арматурою. Відпрацьована пара конденсується в конденсаторі К-1032, в якому
площа поверхні складає 1032м. Конденсат робочої пари відкачується двома
конденсатними насосами Кс-80-155, в яких подача Q=80м3/год, а напір Н=155м,
через конденсатор пари ущільнень парової турбіни в атмосферний деаератор
ДА-100, робочий тиск в якого p=0.12МПа, продуктивність по воді Q=100т/год,
температура деаерованої 1040С. Конденсат направляється у витратний бак, об’єм
V=10м3 і туди ж подається хімочищена вода з хімводопідготовки. В деаератор
подається хімочищена вода для компенсації втрат в контурі парового циклу. Пара
на деаерацію конденсату і добавки води відбирається з відбора парової турбіни і
резервується з паропроводами низького тиску. Із деаератора вода подається
живильними насосами в котли-утилізатори. Три живильні насоси високого тиску
мають напір Н=250м, продуктивність Q=40м3/год, тип ПЄ-40-250. Два живильні
насоси мають тип ЭКН-20-50, продуктивність Q=20м3/год, Н=50м.
1.1.
Основні елементи технологічної схеми ПГУ з КУ
Енергетична ГТУ - основний елемент
теплової схеми установки, що визначає режим її роботи, - з'єднана з встановленим
за нею КУ перехідним газоходом, що є продовженням дифузора ГТ . Залежно від
компонування в цьому газоході може встановлюватися заслінка , що дозволяє
направляти гази ГТ або в КУ, або в байпасну димову трубу. Наявність в цьому
випадку двох димових труб ускладнює схему, але дозволяє енергетичної ГТУ
працювати в автономному режимі.
Вихлопні гази ГТУ змінюють масову
витрату і свою температуру насамперед зі зміною температури зовнішнього
повітря, що робить істотний вплив на характеристики ПГУ.
Теплота вихлопних газів ГТУ
використовується в котлі-утилізатори ПГУ для генерації пари. Ці котли
розрізняються по компоновці, тепловим схемами і параметрами. Вони виконуються
горизонтальними або вертикальними переважно барабанного типу з природною або
примусовою циркуляцією середовища в контурі випарників. Поверхні теплообміну
виготовляються з труб із зовнішніми спіральним ребрами, що дозволяє зменшити цю
поверхню і її металоємність в 1,5 рази. Ці поверхні скомпоновані в залежності
від конструктивної схеми котла: у вигляді секцій, зібраних в загальні блоки і
підвішених до стелі поперек руху газів в КУ горизонтальній компонування, і у
вигляді окремих блоків, що встановлюються в шахті вертикального КУ.
Конструкторський тепловий розрахунок
котла виконується при прийнятій температурі зовнішнього повітря і номінальному
навантаженні ГТУ залежно від типу ПГУ: для конденсаційних установок при
середньорічній температурі повітря, а для теплофікаційних ПГУ при середній
температурі повітря за опалювальний період.
При інших температурах повітря і
навантаженнях ГТУ виконують перевірочні теплові розрахунки КУ, в процесі яких
при певній його конструкції знаходять показники роботи.
Особливістю котлів-утилізаторів ПГУ
є зв'язок між паропродуктивністю і початковими параметрами пари. Це виявляється
при аналізі процесу теплообміну в одноконтурному КУ в Q, Т-діаграмі. Збільшення
розрахункового тиску пара зменшує його масова витрата, роблячи вплив на
теплоперепад, спрацьовуючий паром в паровій турбіні.
Паротурбіні установки в тепловій
схемі ПГУ відрізняються від ПТУ паросилових ТЕС низкою особливостей. У них може
подаватися до трьох потоків пари з різними початковими параметрами, що
максимально завантажує останні ступені ПТ, не передбачені регенеративні відбори
пари , а конденсат після конденсатора направляється безпосередньо в хвостову
поверхню нагріву КУ При цьому забезпечується мінімально можлива температура
його вихідних газів - в КУ двох - трьох тисків пара ТУХ = 90-100 °С.
Відбувається гранично можлива утилізація їх теплоти.
Парові турбіни ПГУ з КУ в порівнянні
з паросиловими ТЕС працюють на знижених параметрах пари і з меншою
економічністю. Слід при цьому мати на увазі, що вироблювана ними електроенергія
отримана без додаткового витрати палива в установці. Вихлопні гази енергетичних
ГТУ мають досить високу температуру, а об'ємна концентрація О2 в них становить
13-16 %. Їх можна розглядати в якості малоактивного окиснювача процесу горіння.
У ряді випадків в ПГУ можна організувати додаткове спалювання ( допалювання )
деякої кількості природного газу в середовищі вихлопних газів ГТУ. Це дозволяє
підвищити їх температуру , стабілізувати параметри генерується в КУ пара ,
збільшити потужність ПГУ.
Показники теплової економічності ПГУ
з КУ визначають, використовуючи схему потоків теплоти і енергії.
.2 Теплові
схеми і показники ПГУ з котлом-утилізатором
Парогазова установка з котлом -
утилізатором ( ПГУ з КУ ) - найбільш перспективна і широко поширена в
енергетиці парогазова установка, що відрізняється простотою і високою
ефективністю виробництва електричної енергії. Ці ПГУ - єдині в світі
енергетичні установки, які при роботі в конденсаційному режимі відпускають
споживачам електроенергію з ККД 55-60%.
Експлуатаційні витрати потужної
сучасної ПГУ вдвічі нижче в порівнянні з витратами на пиловугільній ТЕС.
Терміни будівництва ПГУ з КУ , особливо при поетапному введенні в експлуатацію,
набагато коротший, ніж строки будівництва потужних теплових електростанцій
інших типів.
Однією з головних причин
перспективності ПГУ є використання природного газу - палива, світові запаси
якого дуже великі. Газ - це найкраще паливо для енергетичних ГТУ - основного
елемента установки. Природний газ добре транспортується на далекі відстані по
магістральних газопроводах . Його можна поставляти і в рідкому вигляді, як зріджений
природний газ ( LNG- Liquefied Natural Gas ). Таким паливом, наприклад,
користуються для ПГУ в Японії і Південній Кореї.
Парогазові установки можуть також
працювати при використанні в ГТУ важкого нафтового палива, сирої нафти,
побічних продуктів переробки нафти, синтетичного газу, одержуваного при
газифікації вугілля.
Найпростіша теплова схема ПГУ
представлена на
рис. 1.1., а термодинамічний цикл Брайтона - Ренкіна зображений на рис. 1.2.
Вихідні гази енергетичної ГТУ надходять в КУ, де більша частина їх теплоти
передається пароводяному робочому тілу. Генерований в КУ пар направляється в
паротурбінну установку (ПТУ), де виробляється додаткова кількість
електроенергії. Опрацьований в паровій турбіні (ПТ) пар конденсується в
конденсаторі ПТУ , конденсат за допомогою насоса подається в КУ .
Теплова схема генерації пари в КУ з
використанням теплового потенціалу вихідних газів ГТУ представлена на Q , Т -
діаграмою передачі теплоти від газів до пароводяному робочому тілу. Для КУ
приймають мінімальні значення температурного на холодному кінці випарника,
використовують в якості поверхонь нагріву труби із зовнішнім оребренням і
забезпечують глибоке охолодження вихідних газів ГТУ до рівня 80-130 °С, що
значно підвищує економічність ПГУ.
Рис.1.1 Найпростіша теплова схема
ПГУ з КУ
Рис. 1.2 Термодинамічний цикл
ЄГ - електрогенератор; К -
компресор; Брайтона - Ренкина парогазової
КЗ - камера згорання; установки з
котлом-утилізатором
ПТ - парова турбіна; КУ - котел
утилізатор;
К-р - конденсатор; Н - насос.
Можна використовувати поняття
«ступінь бінарності» ПГУ з КУ. Значення ступеня бінарності наближається до
одиниці, коли вдається майже повністю використовувати теплоту вихідних газів
ГТУ для генерації пари в паровому ступені установки. У бінарної ПГУ втрат
теплоти ∑qпот = 0.
Насправді, ступінь бінарності ПГУ з
одноконтурним КУ становить близько 0,90, так як у такій установці не вдається
охолодити вихідні гази ГТУ до температури нижче 150 °С. Щодо невеликі та
кількості генерується пара і вироблюваної в ПТУ електроенергії.
1.3
Розрахунок теплової схеми ПГУ
ПГУ являє собою сукупність
паротурбінної і газотурбінної установки. В ГТУ в якості палива використовується
рідке паливо - дизельне, яке подається в камеру згорання. Компресор стискує
повітря, яке необхідне для спалювання палива. Гарячі гази являються робочим
тілом в газовій турбіні, де вони розширяються, а потім потрапляють в
котел-утилізатор.
Таблиця 1.1 - Вихідні параметри ПГУ
|
№
|
Назва параметру
|
Розмірність
|
Значення
|
|
1. 2. 3. 4. 5.
|
Температура навколишнього повітря Степінь
стиснення в компресорі Теплота згорання палива Температура газів після камери
згорання Витрата відхідних газів
|
0С - кДж/кг 0С кг/с
|
15 20 46090 1076 71
|
Розрахунок принципової теплової
схеми ГТУ проводиться при послідовному розрахунку показників роботи компресора
і газової турбіни.
Температура повітря за компресором:
н.к. = tз.п.+∆tк/ηк.
де 
= 
-1
з.п. - температура
зовнішнього повітря;
Е- степінь стиснення
компресора;
ηк. - ККД
компресора;
∆tк = Tз.п.∙(
-1)=(15+273) (
)= 389.6 0С
Отже, tн.к.=15+389,6/0.86=468
0С
Потужність привода компресора
розраховується за формулою:
к=Ср∙Tз.п.(
-1)
,
Де Ср - питома теплоємність
повітря, кДЖ/(кг∙К);к=1.0031∙288∙1.353∙
=33037.9 кВт
Витрата палива в камері
згорання:
г.т. = 
;
де tн.т. - температура газів
після камери згорання;уг - втрата через кінцеві ущільнення компресора;уг =
0.005∙ Gг= 0.005∙71=0.355кг/сохл - витрата повітря на охолодження
лопаткового апарату газової турбіни;охл = 2.2∙10-4 (tн.л-750)∙Gт =
2.2∙10-4 (900-750)∙71=2.343 кг/с
ηк.з - ККД
камери згорання;
Вг.т = 
= 1.025 кг/с
Отже, Вг.т = 1.025 кг/с або
3690 кг/год.
Внутрішня потужність газової
турбіни розраховується за формулою:

=( hн.т. - hк.т ) Ψ (Gг
- Gут + Вг.т)
Де hн.т - ентальпія газів на
входів газову турбіну;к.т - ентальпія газів на виході з турбіни;
Ψ -
поправочний коефіцієнт, який враховує вплив спалюваного рідкого палива на стан
газів;

= (1455,31-718,99)∙1,027∙(71-0,355-2,343+1,025)=51393,7
кВт
Температура газів за газовою
турбіною:к.м.= tн.т.- Тн.т. (1 -
) ∙ηт.т
= 1076 - 1349 (1- 
) ∙ 0.87 = 432,70С
Електрична потужність ГТУ
вираховується за формулою:
= 
- Nк) ∙ ηм ∙
ηг =
(51393,7 - 33037,9) ∙ 0.96 ∙ 0,97 = 170092,9 кВт
Отже розрахункова потужність
Ne =17 МВт
Електричний ККД ГТУ:

=
= 
= 0.361
Отже, ККД газотурбінної
установки складає 36%.
У двоконтурній ПГУ - 45
входить парова турбіна К-12. Основні дані по контурах турбіни: Контур високого
тиску:
- тиск пари перед турбіною -
2,05 МПа;
- температура пари перед
турбіною - 410 0С;
витрата пари - 48,9т/год
(13,6 кг/с)
Контур низького тиску:
тиск пари перед турбіною -
0,258 МПа
- температура пари перед
турбіною - 170 0С;
витрата пари - 11,8 т/год
(3,27 кг/с)
Тиск пари в конденсаторі - 3,25 кПа.
Для розрахунку турбіни
використовуємо IS - діаграму.
P'0 = 2.05 МПа, t'0 = 410 0С
i'0 = 780 
= 3268,2 кДж/кг" = 0.258 МПа,
t0" = 1700С
і0" = 670 
= 2807,3 
Отже, теплоперепади:
h"= і0" - ік = 2807,3 -
2338 = 469,3 кДж/кг
Загальний теплоперепад:
= h' +h" = 460,9 + 469,3 = 930,
2 кДж/кг
Потужність на клемах генератора
парової турбіни вираховується за формулою:
пт =(D0' ∙ h + D0" ∙
h")∙ ηм
∙ ηт
=( 13,6 ∙ 930,2 + 3,27 ∙ 469,3) ∙ 0.96 ∙ 0.97 = 13209.3
кВт = 13,2 МВт.
Загальна потужність парогазової
установки буде рівна:
пгу = Nпт + 2 ∙ Nгт = 13,2 + 2
∙17 = 47, 2 МВт
ККД парогазової установки по
виробництву електростанції:
ηпгу = 
= 
= 0,49
Отже, ККД ПГУ ηпгу
= 49%.
ККД ПГУ по відпуску
електроенергії нетто:
ηнпгу = ηпгу
(1- eв.п),
де, ев.п - доля витрати
електроенергії на власні потреби;

= 49 ∙ (1-0.05) = 46,5
Отже, 
= 46%
Питома витрата умовного
палива на виробництво електроенергії:

= 
= 
= 251,0 г/кВт∙год
Значить, питома витрата
умовного палива становить 261 г/кВт∙год
Розрахунок деаератора
Деаератор має тиск пари 
= 0,12 МПа (1,2 ата), і температура
насичення становить tд = 104 0С
Витрата живильної води :

= Dжв ∙ 1,05 = 13,6 ∙
1,05 = 14,3 кг/с; 
= 3,3 ∙ 1,05 = 3,46 кг/с
Витрата хімічно очищеної води
розраховується:
хво = (
+ 
) - (
+ 
)
хво = (14,3 +3,46) - (13,6
+3,3) = 0,86 кг/с.
Тиск в конденсаторі Pк = 3,5
кПа або 0,035 ата. При такому тиску температура насичення пари становить tк =
27 0С.
Температура води на вході в
деаератор вираховується, як сума температур пари конденсатора і конденсатора
пари ущільнень, тобто:
в = tк + ∆tку = 27 + 5
= 32 0С.
Сумарна витрата пари:
∑Dк = 
+ 
= 13,6 + 3,3 = 16,9 кг/с
Сумарна витрата живильної
води:
∑Джв = 
+
= 14,3 +3,46 = 17,7кг/с
Значення ентальпій:
- гріючої пари ід = 2815,6
кДж/кг;
живильної води на виході із
деаератора tд = 440 кДж/кг;
води на вході в деаератор
tв = 134 кДж/кг
хімічно очищеної води іхво
= 126 кДж/кг.
Складаємо рівняння теплового балансу
для деаератора і визначаємо з нього витрату пари:
∑Dжв ∙ tд = ∑Dк ∙
tв + Dп ∙ ід + Dхво ∙ іхво
Звідки
Dп = 
п = 
= 1,93 кг/с
або Dп = 7,0т/год.
Складаємо таблицю в яку
заповнимо всі розрахункові значення.
Таблиця 1.2 - Основні
показники газотурбогенератора і парогазової установки
|
№
|
Назва параметру
|
Розмірність
|
Значення
|
|
1. 2. 3. 4. 5. 6. 7. 8.
|
Потужність ПГУ Коефіцієнт корисної дії ПГУ
Потужність ГТД Коефіцієнт корисної дії ГТД Потужність парової турбіни Витрата
палива: - на один ГТД - сумарний на ПГУ Температура відхідних газів за ГТД
Питома витрата умовного палива
|
МВт % МВт % МВт Кг/год Кг/год 0С
|
47,2 49 17,0 36 13,2 3690 7380 432 251
|
РОЗДІЛ 2. ХАРАКТЕРИСТИКА ПГУ З
КОТЛОМ-УТИЛІЗАТОРОМ
2.1
Парогазова установка з одноконтурним КУ
На рис. 2.1. приведена теплова схема
ПГУ з одноконтурним КУ, а на рис. 2.2 - відповідна Q, Т- діаграма теплообміну
між вихідними газами ГТУ і пароводяним робочим тілом. Газовий підігрівач
конденсату ( ГПК) замінює відсутні в ПТУ підігрівачі низького тиску. Нагрівання
основного конденсату в ньому викликає пониження температури газів до кінцевого
значення ῠух.
У схемі передбачений деаератор живильної води, що живиться відбірним паром
парової турбіни. Парогенеруючий контур одного тиску складається з економайзера,
випарника і пароперегрівача.
Мінімальний температурний напір має
місце на кінці випарних поверхонь нагріву : Θ
= ῠ3 - Тнас = 8-10 °С,
а відповідна різниця температур на гарячому кінці пароперегрівача ΘПЕ
= ῠ1 - Тпе = 20-40 °
С. Щоб уникнути корозійного зносу температуру конденсату на вході в КУ Гках
підтримують на рівні 50-60 °С при спалюванні природного газу і не нижче 110 ° С
при переході на рідке газотурбінне паливо в ГТУ .
В якості ілюстрації розглянемо
приклад ПГУ (див. рис. 2.1.), в якій в якості ГТУ прийнята установка типу У64.2
(Siemens). Її основні технічні дані наведені в табл. 2.1. та 2.2.
Рис. 2.1 Теплова схема ПГУ з
одноконтурним КУ
ГПК - газовий підігрівач конденсату,
Д- деаератор; ПІ, КІ - поживний і конденсатний насоси; 1 - 5- температура газів
Рис. 2.2 Q, Т-діаграма теплообміну в
КУ ПГУ
Т - температура пари і води.
Таблиця 2.1 - Технічні дані
енергетичної ГТУ
|
Показник
|
Перед осьовим компресором
|
Перед камер. згорання
|
Перед газовою турбіною
|
На виході газ. турбіни
|
|
Тиск, МПа Температура °С Ентальпія,кДж / кг
Надлишок повітря Газова постійна, кДж / (кг • К) Масова витрата робочого
тіла, кг / с
|
0,1013 15 15,15 - 0,28798 1
|
1,0686 323,6 332,3 - 0,28798 1
|
1,042 1050 1206,8 3,21 0,29199 1,01793
|
0,1043 551,8 601,9 3,21 0,29199 1,01793
|
Додаткові технічні дані:
. Паливо - метан
100%,
кДж/кг;
. ККД КС
;
. Механічний ККД компресора
. Механічний ККД ГТ
. Ізотропний ККД компресора
. Ізотропний ККД ТГ
На 1 кг/с масової витрати робочого
тіла отримані:
. Потужність споживана компресором
кВт;
. Потужність ГТ
кВт;
. Потужність електрогенератора ГТУ
кВт;
. Теплота, що підводиться з паливом
в КС
кВт;
. ККД виробництва електроенергії
;
Таблиця 2.2
Технічні дані парової ступені і
всієї ПГУ (КУ одного тиску)
|
Стан і місце робочого тіла в тепловій схемі
|
Dп/в/Gк
|
Р, МПа
|
Т 0С
|
h, кДж/кг
|
|
Перегрітий пар за КУ Пар на вході в парову
турбіну Відбір пара з ПТ в деаератор Подача пари в конденсатор Конденсат
після конденсатного насоса Подача робочого тіла в деаератор Поживна вода
після деаератора Поживна вода Робоче тіло на лінії насичення в випарнику
|
0,13433 0,13433 0,0025 0,13183 0,13183 0,13183
0,13433 0,13433 0,13433
|
6 5,7 0,121 0,006 0,189 0,151 0,121 7,2 6,32
|
525 523,6 106,5 36,2 36,2 95 105 107,2 279
|
3480,8 3480,8 2663,2 151,5 151,7 398 440,2
449,4 1231,8
|
Дані таблиць показують , що в
розглянутій ПГУ з одноконтурним КУ вдається охолодити вихідні гази ГТУ до
температури 162 ° С і отримати невисоке значення ККД виробництва
електроенергії. Разом з тим теплова схема такої установки проста в експлуатації
і характеризується низькими питомими капіталовкладеннями . Вибір даного типу ПГУ
економічно обгрунтований у тих випадках , коли застосовується дешеве паливо , а
електростанція розрахована на роботу з піковими навантаженнями або коли
застосовується паливо з високим вмістом сірки.
Подальше підвищення економічності
ПГУ з КУ можливо при більш глибокому охолодженні вихідних газів ГТУ. Теплова
схема КУ ускладнюється через збільшення числа контурів генерації пари (до двох
-трьох ) і введення проміжного перегріву пари , для чого використовуються ГТУ з
поліпшеними енергетичними характеристиками. Для них характерна велика початкова
температура газу перед ГТ - на рівні 1200-1350 ° С і більше.
2.2
Парогазова установка з двоконтурним КУ
На рис.2.4. і 2.5. наведені варіанти
схем ПГУ з двоконтурним КУ, а на рис. 2.6. відповідна Q, Т-діаграма теплообміну.
У теплових схемах є деякі відмінності. Економайзер контуру ВД виконують
одно-або двоступінчатим залежно від конструктивних особливостей котла. Для
живлення водою контурів НД і ВД передбачені два самостійних поживних насоса. У
деяких ПГУ встановлюють один насос з відбором води НД з його проміжної щаблі. У
теплову схему КУ може бути доданий насос рециркуляції конденсату для підтримки
необхідної температури на вході в котел. Замість нього у схемі ПТУ можна
використовувати один підігрівач низького тиску (ПНД), який включається в роботу
в міру необхідності.
Живлення контурів високого і
низького тиску здійснюється деаерованою водою з масовою концентрацією кисню 02
не більше 10 мкг/кг. Деаерацію можна здійснити в конденсаторі , деаераторі
живильної води або в обох цих елементах теплової схеми . Можливі кілька
технічних рішень :
а ) створюється водяний деаераторний
контур ( випарник деаератора ) , в якому виробляється певна кількість пара .
Тиск у контурі визначається тепловим навантаженням цього випарника залежно від
витрати і температури газів перед ним. Робота деаератора на пароводяної суміші
може створити певні труднощі , що відбивається на його конструкції;
б) деаератор забезпечується парою з
магістралі пара низького тиску (див. рис. 2.4. );
в ) Живлення деаератора проводиться
парою з відбору парової турбіни (див. рис. 2.5 ), при цьому може знизитися
економічність ПГУ.
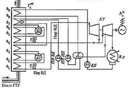
Рис. 2.4 Принципова теплова схема
ПГУ з двоконтурним КУ ПЕ ВТ, НЕ НТ - пароперегрівачі високого і низького тиску;
И БД, И НД - випарні поверхні високого і низького тиску; ЕК ВД - економайзер
високого тиску; ГПК - газовий підігрівач конденсату; ДЖВ - деаератор живильної
води; ЧВД, ЧНД - частини високого і низького тиску парової турбіни; К-р -
конденсатор; КН - конденсатний насос; ПН ВД, ПН НД - живильні насоси відповідно
високого і низького тиску; НРЦ - насос рециркуляції, РК - регулюючий клапан
Рис. 2.5 Принципова теплова схема
ПГУ з двоконтурним КУ
Рис. 2.6 Q, Т-діаграма теплообміну
двоконтурному котлі-утилізаторі ПГУ 1, - температури продуктів згоряння по
тракту КУ; Т1 - температури пароводяного теплоносія по тракту КУ, Θ
- температурні напори
Вдосконалений варіант теплової схеми
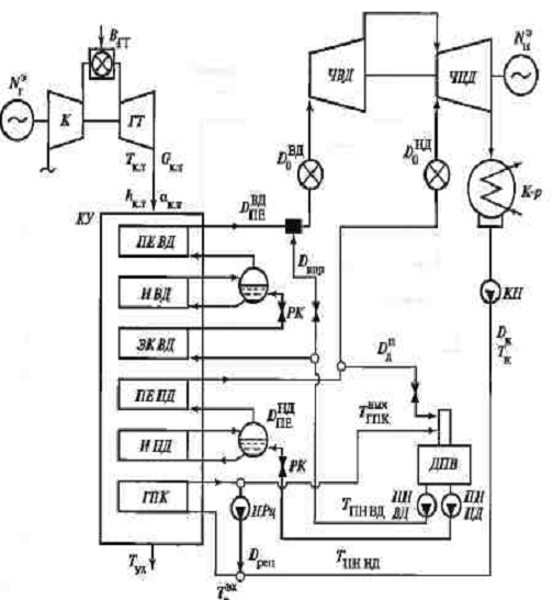
ПГУ з двоконтурним КУ-ПГУ-320 наведено на рис. 2.7. У ній використана ГТУ типу
ГТЕ-200 (ЛМЗ), спроектована на базі ГТУ типу ГТЕ-150. Установка виконана
одновальна з двоконтурним КУ. У КУ є вісім ділянок теплообміну, включаючи
проміжний пароперегрівник, газовий підігрівач конденсату і випарник деаератора
підвищеного ковзаючого тиску (1,3-1,4 МПа).
Рис.2.7 Принципова схема ПГУ-320 з
використанням тепла повітроохолоджувача ГТУ типу ГТЕ-200 (ЛМЗ) для підігріву
конденсату перед деаератором; ПО - повітроохолоджувач; ПТ - парова турбіна; КПУ
- конденсатор паро ущільнень ПТ; ПНТ - підігрівач низького тиску; ППВТ і ППНТ -
пароперегрівачі високого і низького тиску; ГПК - газовий підігрівач конденсату;
ЖЕН - живильний електронасос; КН і РН - конденсатний і рециркулюючий насоси;
ВПП - водяний підігрівач палива; РК - регулюючі клапани; ЕГ - електрогенератор;
Д - деаератор; 1 - випарник деаератора, 2 - випарник високого тиску; 3 -
випарник низького тиску; 4 - економайзер високого тиску; 5 - барабан високого
тиску; 6 - барабан низького тиску; 7 - зціпна муфта; III - підживлення з ХВО ;
IV - паливо ; V - безперервна продувка.
У ПГУ-320 використані живильний
електронасос і насос рециркуляції для підтримки температури конденсату на вході
в котел не нижче 60 ° С. У схемі передбачений регенеративний підігрів
природного газу до 140 ° С у водяному підігрівачі, обігрівається живильною
водою з деаератора. Коефіцієнт корисної дії виробництва електроенергії брутто
розглянутої ПГУ становить 54,9%.
Для ПГУ з КУ двох тисків (рис. 2.4.)
виконаний розрахунок характеристик пароводяного контуру (табл. 2.3). У ПГУ
використана та ж енергетична ГТУ, що і в ПГУ з одноконтурним котлом. Виконаний
розрахунок показує, що використання у схемі ПГУ КУ двох тисків призводить до
ускладнення теплової схеми, але підвищує економічність установки в порівнянні з
використанням котла-утилізатора одного тиску на
=
[(0,5219 - 0,4995)/0,4995] 100 = 4,48%.
Таблиця 2.3 - Технічні дані парової
ступені всієї ПГУ (КУ двох тисків)
|
Стан і місце робочого тіла в тепловій схемі
|
D^IC.
|
р, МПа
|
Т, 'С
|
h, кДж/кг
|
|
Пар ВТ після КУ пар ВТ на вході в парову
турбіну
|
0,13208 0,13208
|
8 7
|
525 " 523,3
|
3459,5 3459,5
|
|
Пар після ЧВТ парової турбіни Пар НТ після КУ
|
0,13208 0,03007
|
0,464 0,488
|
213,1
|
2808,6 2883,8
|
|
Пар НТ перед точкою зміщення в паровій турбіні
|
0,03007
|
0,464
|
-
|
2883,8
|
|
Пар перед частиною НТ парової турбіни
|
0,16214
|
0,464
|
-
|
2882,5
|
|
Відбір пара з частини НТ парової турбіни на
деаератор Пара на виході парової турбіни
|
0,00308 0,15906
|
0,127 0,006
|
36,2
|
2614,1 2263,1
|
|
Конденсат після конденсатного насоса
|
0,15906
|
0,189
|
36,2
|
151,7
|
|
Живильна вода перед деаератором
|
0,15906
|
0,151
|
95
|
398
|
|
Живильна вода після насоса ВТ
|
0,13208
|
9,6
|
105
|
447,2
|
|
Живильна вода після насоса НТ
|
0,03007
|
0,586
|
105
|
440,5
|
|
Параметри на лінії насичення в випарнику ВТ
|
0,13208
|
8,4
|
298,4
|
1336,5
|
|
Параметри на лінії насичення в випарнику НТ
|
0,03007
|
0,51
|
152
|
643
|
Концепція компонування обладнання
ПГУ.
Парогазові установки з КУ та
енергетичними ГТУ невеликої та середньої потужності мають поліблочну
компоновку, в якій передбачені одна парова турбіна зі своїм електрогенератором
і кілька ГТУ з КУ і електрогенераторами. Впровадження в парогазову технологію
потужних сучасних ГТУ дозволило перейти до одновальним ПГУ. У порівнянні з
багатовальними одновальна компоновка ПГУ має ряд переваг:
- можливість використовувати
окремі модулі , що економить витрати на проектування;
- зменшення обсягу головного
корпусу завдяки компактній компоновці;
скорочення часу на будівельно-монтажні
роботи і введення в експлуатацію;
зниження витрат на технічне
обслуговування та підвищення надійності обладнання та ін.
Залежно від способу розміщення
обладнання на валу розрізняють два виконання одновальних ПГУ (рис.2.8.) :
електрогенератор розташований з
боку парової турбіни на кінці валу ( рис. 2.8. а ) ;
- електрогенератор
розташований між газотурбінної і паротурбінної установкою. Передбачена
самозачіпна ( Розчіпна ) муфта (рис. 2.8. б).
Перший варіант використовується в
ПГУ фірми General Electric , другий - в одновальних ПГУ фірм Siemens і ABB -
Alstom . Без муфти установка дешевше , але використання муфти забезпечує
підвищену маневреність. Аксіальний вихід пари в конденсатор підвищує ККД
установки.
Розчіпна муфта між
електрогенератором і паровою турбіною забезпечує звичайний пуск ГТУ за
допомогою тиристорного пускового пристрою. Після синхронізації з мережею в КУ
починає генеруватися пар, який дозволяє запустити парову турбіну за самостійним
пусковому графіком. Потім включається самозаціпна муфта, і парова турбіна
підключається до електрогенератори і навантажується.
Рис. 2.8 Концепції одновальной
компоновки ПГУ: а - стандартне виконання; б - концепція фірми Siemens; 1 -
повітря; 2 - паливо; 3 - а КУ; 4 - з КУ; 5 - конденсатор (вихід пари з частини
НТ спрямований вниз); б - відведення конденсату пари в КУ; 7 -
електрогенератор; 8 - самозачіпна (Розчіпна) муфта, 9 - конденсатор (аксіальний
вихід пари з частини НД).
2.3
Конструктивні схеми котлів-утилізаторів
Котли - утилізатори - важливий
елемент технологічної схеми більшості ПГУ, що виконує у всіх випадках роль
утилізатора теплоти вихідних газів енергетичної ГТУ. Залежно від схем і ПГУ в
КУ генерується пар від одного до трьох тисків , підігріваються вода і
конденсат, виробляється технологічний пар та ін. Котли - утилізатори,
спроектовані тільки для підігріву води, називають ще газоводяними
теплообмінниками ( ГВТО ). Таким чином, КУ підрозділяються на парові, пар яких
використовується для роботи в парових турбінах або надсилається технологічним
споживачам, водяні, в яких нагріваються мережна вода , конденсат або живильна
вода ПТУ енергоблоків, і комбіновані.
За конструктивним виконанням та
складом теплової схеми КУ можуть бути декількох типів:
а ) горизонтальні чи вертикальні.
Останні виконують підвісними або само опорними ;
б) з природною або примусовою
циркуляцією і прямоточні .
У певних умовах залежно від виду
спалюваного в ГТУ палива КУ постачають додатково селективними каталізаторами
газів, значно знижують в них концентрацію NОх. Місце розташування каталізатора
в КУ визначається технологічним процесом. Відновлення оксидів азоту
відбувається при вприскуванні у вихідні гази ГТУ регенеруючого агента - водного
розчину аміаку при температурі 300-420 °С. Суміш аміак - вихідні гази
пропускається через каталізатор.
Котли - утилізатори можуть бути
оснащені допалюючими пристроями. У них в середовищі вихідних газів ГТУ
додатково спалюється паливо, це призводить до підвищення та стабілізації
температури газів перед поверхнями нагріву КУ, підвищує його
паропродуктивність. Відстань від пальників камери допалювання до поверхонь
нагріву першого пакету труб має бути не менше 5 м (для вирівнювання температури
і швидкості газового потоку).
Поверхні нагрівання КУ роблять із
сталевих труб із зовнішнім оребренням. Спірально-стрічкове оребрення труб
виконують в заводських умовах на спеціальних установках з використанням струмів
високої частоти. Це дозволяє приварювати до труб стрічку різної товщини ,
конфігурації і розміру.
Найбільшим виробником КУ і оребрених
труб для їх поверхонь нагріву є АТ «Подільський машинобудівний завод». Завод
виготовляє оребрені труби наступних параметрів : діаметр 22-114 мм, товщина
стінки 2-12 мм, висота ребра 5-25 мм, товщина ребра 0,8-2 мм, крок витків
оребрения 4-15 мм, максимальна довжина оребренной труби 22 м. Оребрення може
бути зроблено з вуглецевих, легованих і аустенітних сталей. Крім цього можливо
також просічне оребрение труб . У модулях , з яких виготовляють КУ, маса
оребрених труб досягає 45 % його загальної маси , а саме оребрение зменшує її в
середньому в 1,5 рази в порівнянні з гладкотрубними поверхнями нагріву.
У горизонтальних КУ поверхню нагріву
складається з окремих, що об'єднуються в пакети. Кожна секція зазвичай включає
в себе верхній і нижній колектори, з'єднані оребреними трубами, мають шахове
розташування . В одному ряду по ходу газів встановлюють від трьох до шести
секцій , з'єднаних між собою по потоку робочого тіла за допомогою колекторів і
перемичок. Ці сполуки розташовані в спеціальних відділеннях поза потоком газів
в нижній і верхній частинах КУ .
Конструкція вертикальних КУ має свої
особливості. Їх поверхні нагрівання виконують у вигляді окремих модулів, що
зміцнюються один над іншим за допомогою каркаса, в якому передбачені бічні
бокси для розміщення колекторів і колін труб, що не омиваються димовими газами.
Основна частина модуля в залежності від його довжини має кілька несучих
перегородок. У них просвердлені отвори діаметром, що перевищує зовнішній
діаметр оребренної труби на 8-10 мм. оребрені труби заводяться одночасно через
всі отвори і спираються в перегородках на свої ребра. У бічних боксах
здійснюються зварювання колін і приварювання труб до колекторів. У разі
пошкодження будь-яку трубу можна замінити, відрізавши її від колін або
колектора. Застосування шахового розташування труб в пучку забезпечує їх вільне
теплове розширення.
Рис. 2.9 Котел-утилізатор
вертикальної конструкції (П-86, П-86-1 АТ ПМЗ)
Використання у вертикальному
КУ поверхонь нагріву з окремих модулів має ряд переваг:
- можливі окреме виготовлення
модулів і заводська перевірка їх якості;
- підвищення якості монтажних
робіт та скорочення їх тривалості;
забезпечення сприятливих
умов для транспортування модулів КУ, так як модуль зазвичай має ширину 3-4 м
при довжині не більше 15 м.
2.4
Характеристика деаераторної установки
Вода має властивість розчиняти гази,
які стикаються з нею. Джерело» розчинених у живильній воді теплосилових
установок газів є добавочна вода, яка поступає в цикл для поповнення втрат, і
дренажі, що повертаються в цикл, які безпосередньо стикалися з атмосферним
повітрям.
Наявність корозійноактивних газів,
розчинених у воді, і насамперед кисню і вуглекислоти, може викликати корозію
внутрішніх поверхонь устаткування (трубопроводів, трубок підігрівачів, котлів),
що омиваються такою водою.
Відкладення продуктів корозії на
металі погіршує теплообмін і в найбільших важких випадках, наприклад при
накопиченні цих продуктів на стінках поверхонь нагрівання, може бути причиною
їх перепалу.
Ці обставини викликають необхідність
видалення корозійноактивних газів із води що поступають в елементи
теплосилового устаткування. На ТЕС видалення газів із живильної води котлів
здійснюється за допомогою термічної деаерації.
Розчинність газів у воді різна, але
для будь-якого газу розчинність його у воді зменшується із зменшенням тиску
цього газу над поверхнею води і збільшується із підвищенням температури.
За температури насичення, що
відповідає тиску, а саме - у стані кипіння води розчинність газів у ній
дорівнює нулю.
2.4.2 Будова
деаератора
Сам деаератор складається із
деаераторної колонки, яка розміщена акумуляторному баці, звідки деаерована
живильна вода поступає до живильних помп.
Деаераторна колонка призначена для
видалення із поступаючих в неї різних потоків (конденсат, дренажі, добавочна
вода тощо) води корозійноактивних газів - кисню і вуглекислоти. Одночасно
деаераторна колонка являє собою змішувальний підігрівник, що с одним із східців
а регенеративного підігрівання живильної води. Акумуляторний бак, в який
поступає живильна деаерована вода, що пройшла деаераторну колонку,
використовується як проміжна ємність між колонкою і живильним насосом. Ємність
баків вибирається із розрахунку забезпечення 7-15 хвилинного живлення котла за
повного навантаження. Наявність баків створює також можливість осадження в них
частини механічних домішок, що потрапили з водою.
Акумуляторні баки розміщають по
відношенню до живильних насосів на визначеній висоті, яка залежить від тиску в
деаераторі, що створює додатковий підпір під час входження води у насос,
необхідний для його стійкої роботи.
Блоки 200 МВт комплектуються
деаераторними колонками ДСП-400 на робочий тиск 6 кгс/см2, а блоки 300 МВт -
колонками ДСП-500 7 кгс/см2. Позначення колонок розшифровується так: деаератор
змішувальний підвищеного тиску. Цифри вказують на продуктивність колонки в
т/год.
Крім того, для деаерації живильної
води випарників або підживлюваної мережевої води застосовуються атмосферні
деаератори, які працюють за тиску пари у колонці 1,2 кгс/см2.
Здійснення деаерації живильної води
котлів високих і закритичних параметрів і, зокрема в блочних установках за
тиску 6 і 7 кгс/см2, є більш доцільним, ніж затиску 1,2 кгс/см2, оскільки при
цьому підвищиться температура води після деаератора відповідно до 158 і 1640С
порівняно із 1040С атмосферних деаераторів.
Ця обставина зменшує кількість
східців підігрівання живильної води після деаератора (тільки три підігрівники
високого тиску), а у разі виходу із ладу всієї групи підігрівників високого
зиску (ПВТ) забезпечує роботу котлів за більш високої температури живильної
води.
Будова деаераційної колонки ДСП-400
схематично показана на рис 2.10. Потоки, які потрібно нагрівати і деаерувати
(конденсат турбіни, дистилят від випарників, конденсат дренажних баків),
поступають в змішувальний пристрій, який розміщено у верхній частині колонки.
Потім вода потрапляє на тарілку, яка має велику кількість отворів діаметром 6
мм. Цим забезпечується подріблення потоку води на окремі струминки. У такому
вигляді вода падає з тарілки на тарілку, доходить до останньої тарілки і
зливається у бак. Нагрівна пара підводиться у нижній частині колонки через
розподільну трубу з отворами, а надлишок пари разом з газами, що виділилися із
води, відводиться із верхньої частини колонки в охолоджувач пари.
Рис. 2.10. Деаераторна
колонка ДСП-400: 1 - корпус колонки; 2 - камера змішування; 3 - підведення
конденсату турбіни; 4 - тарілки з дірчастим дном; 5 - підведення нагрівної
пари; 6 - вихід випару; 7 - підведення конденсату нагрівної пари ПВТ; 8 -
підведення пари від штоків клапанів турбіни або пари від розширювача
безперервного продування
Тарілки, розміщені одна над
другою, виконані не однаковими: нижня тарілка (у плані чотирикутної форми) не
має центрального отвору і пара із пароропідвідної труби проходить, перетинаючи
струминки, що падають з цієї тарілки, через сегментні зазори між бортами
тарілок і корпусом колонки у вище розміщений відсік. Тут, перетинаючи
струминки, які падають з вищерозміщеної тарілки, пара проводить через цейтральний
отвір цієї тарілки в наступний вищерозміщений відсік. В такому самому
почерговому порядку розміщені решта тарілок, що розташовані вище.
Отже, розглядаючи колонку
загалом, можна сказати, що в ній здійснено принцип протитоку. У кожному ж
окремому східці потік пари перетинає струминки, що падають, у поперечному
напрямі. У міру руху вверх пара частково конденсується, віддаючи своє тепло
воді, а частина, що залишилась, все більше насичується газами, які виділилися
із води. У верхній точці деаераційної колонки ці гази, що не конденсуються і
змішані з парою, видаляються. Цю суміш називають випаром. Для ефектної
деаерації води необхідно забезпечити достатню витрату, а саме - добру
вентиляцію, інакше видалення газів буде неповним. Проте і зайва кількість випару
небажана, оскільки призводить до непродуктивної втрати трубком випару
установлюють відбійний щиток, який запобігає виносу крапель воли з
випаром.
Випробуваннями встановлено,
що для забезпечення надійного видалення газів кількість випару повинна становити
близько 2 кг на кожну тонну води, що деаерується. Для блока потужністю 200 МВт з
витратою живильної воли близько 600 т/год необхідна витрата випару приблизно
1200 кг/год.
Для
використання
тепла і збереження конденсату застосовують спеціальні охолоджувачі випару або
направляють випар як нагрівний потік в атмосферні деаератори або на опалювальні
потреби тощо.
Па блоках 200 МВт подеколи
застосовують схему із використанням випару деаераторів у 6 кгс/см2 як робочу
пару для основних ежекторів турбіни. Тут витрата випару визначається потребою
ежекторів. Кожний ежектор ЭП-4-70 споживає 700 кг/год пари.
Тому за роботи двох ежекторів отримують добру вентиляцію деаераторних колонок і
повне використання випару. Можливим є вихід випару в атмосферу, якою
користуються під час деаерації води перед пуском блока.
Потоки конденсату і дренажів,
які мають температуру, вищу за температуру насичення, скеровуються на проміжні
тарілки. Так, потік конденсату нагрівної пари від ПТВ направлений на четверту
(рахуючи зверху) тарілку.
Рис. 2.11 Будова деаераторної колонки
ДСП-500
Деаераційну колонку ДСП-500
схематично показано на Рис.
2.11. Вона є струминно-плівковою з неупорядкованою насадкою. Колонка має
змішувальну камеру закритого типу, через яку проходять патрубки для пропускання
випару до місця його відведення. Отвори, які подрібнюють воду на струминки,
знаходяться у нижньому днищі змішувальної камери. Далі водяний дощ потрапляє на
шар спеціальної насадки із великої кількості гнутих пластинок з нержавіючої
сталі, які насипані між двома рядами сітки. Питома поверхня елементів насадки
досягає 190 м2/м3. Вода тече насадкою тонкою плівкою, що створює сприятливі
умови для контакту її з парою. Колонка ДСП-500 мас два шари плівкової насадки,
між якими вводиться потік конденсату нагрівної пари від ПВТ. Пара підводиться у
нижню частину колонки. У пізніших конструкціях конденсат нагрівної пари від ПВТ
стали вводити безпосередньо у верхню частину акумуляторного бака.
2.4.3
Схема деаераторної установки
Схему деаераторної установки
для блока 200 МВт
з
барабанним котлом показано на рис.2.12. Установка з прямотечійним котлом
додатково може мати лінію приймання дренажу від розпалювальних сепараторів і
скиду надлишкової пари із деаераторів в конденсатор турбіни.
Такі потоки, як рециркуляція
(розвантаження) живильних насосів і скид від клапанів постійної витрати
впорскування РОУ і ШРОУ, діють періодично, деаерації не потребують і тому
направлені не в колонку, а в бак. У пізніших конструкціях конденсат нагрівної пари,
як було сказано вище, подається у бак. Кількість запобіжних клапанів і їх
пропускна здатність вибираються такими, щоб за повного поступлення в деаератор
усіх нагрівних потоків, що споживають тепло, тиск у корпусі не міг би піднятися
більше ніж на 25 % від нормального.
Між двома деаераторами блока може
виникати деяка різниця тисків і рівня через несиметричність і неоднакові опори
підвідних і відвідних трубопроводів. Відповідні зрівняльні лінії призначені для
вирівнювання тиску в паровому просторі обох деаераторів.
Регулятори переливання повинні
запобігати переповненню деаераторного бака водою. Таке переповнення може
відбутись через помилкові дії персоналу або через порушення у роботі приладів і
автоматики. Переповнення деаератора дуже небезпечне, оскільки рівень води може
піднятися в колонку і досягнути парової розподільної труби. Це викличе сильні
гідроудари і може спровокувати аварію деаератора і закид води в лінію подачі
пари на ущільнення турбіни.
Рис. 2.12. Схема деаераторної
установки блока з барабанним котлом: 1 деаераційна колонка; 2 - акумуляторний
бак; З - трубопровід деаерованої води на всмоктування живильних насосів; 4 -
підведення конденсату турбіни; 5 - підведення нагрівної пари; пара на
ущільнення від парової зрівняльної лінії; 7 - випар в атмосферу; 8 - випар на
ежектори; 9 - конденсат нагрівної пари від ПВТ; 10- дистилят від випарників; 11
- скид від клапанів постійної витрати ШРОУ; 12- скид від рециркуляції ЖЕП; 13-
водо вимірні скла; 15 - регулятори переливання; 16 - пара від розширювача
безперервного регулювання; 17- пара від штоків регулювальних клапанів.
У трубопровід подачі
нагрівної пари до регулятора переважно включають не менше двох джерел живлення
парою. Як правило, для нормальної роботи використовується пара від одного із
відборів турбіни, а для роботи за понижених навантажень робиться підведення
резервної пари від більш високого відбору цієї самої турбіни. Для пуску
передбачається підведення пари від сусідньої турбіни або від колектора власних
потреб.
2.5
Розрахунок котла-утилізатора
Утилізаційна котельна
установка призначена для генерації пари і подачі цієї пари в парову турбіну.
В даній тепловій схемі в два
котли-утилізатори. Кожен котел складається із двох секцій, в яку входять
пароперегрівник, випаровуючий контур і водяний економайзер.
В першій частині розрахунку
котла-утилізатора знаходяться температури і ентальпії відпрацьованих газів
після кожної секції. В другій частині розрахунку знаходяться площі складових,
що входять в секцію.
Розрахунок першої секції
Дані для першої секції:
Тиск пари P0 = 2,05 Мпа
Температура пари t0 = 410 0C
Витрата пари D0 = 13,6 кг/с
Температура живильної води:
tжв = 104 0С.
Тиск в барабані-сепараторі:
2,2 МПа
Параметри другої секції:
Тиск пари P0 = 0,25 МПа
Температура t0 = 170 0C
Температура живильної води
tжв = 104 0С
Тиск в барабані-сепараторі Pб
= 3,0 МПа
Витрата пари D0 = 3,3 кг/с
Знаючи витрату газів і
температуру на виході із газової турбіни газів складаємо тепловий баланс з
якого визначаєм ентальпію газів. За допомогою таблиці знаходим температури
газів після кожної секції.
- пароперегрівник
Значення ентальпій:
гріючої пари: на
вході 
= 2798,3 кДж/кг
на виході 
= 3270 кДж/кг
- газів після газової
турбіни.

= 719 кДж/кг
Рівняння теплового балансу:
г (
- 
) = D01 (
- 
)
Звідки 
:

= 
- 

= 719 - 
= 674,2 кДж/кг
Отже, температура газів після
пароперегрівника становить 
= 390 0С
- випарювальний контур
Значення ентальпій:
гріючої пари 
= 2798,3 кДж/кг
води 
= 790,2 кДж/кг
газів після
пароперегрівника 
= 674,2 кДж/кг
Рівняння теплового балансу:

= 
- 

= 674,2 - 
= 481,9 кДж/кг
Отже, температура газів після
випарювального контуру становить 
= 207 0С
- водяний економайзер
Значення ентальпій:
на вході у водяний
економайзер 
= 435,7 кДж/кг
на виході із
водяного економайзера: 
= 779,3 кДж/кг
газів на вході у
водяний економайзер: 
= 481,9 кДж/кг
Рівняння теплового балансу:

= 
- 

= 481,9 - 
= 449,9 кДж/кг
Отже, температура газів після
водяного економайзера становить 
= 175 0С
Друга секція котла - утилізатора.
- пароперегрівник
Значення ентальпій:
- гріючої пари
на вході 
= 649,6 ккал/кг
на виході
= 670,3 ккал/год
- газів після водяного
економайзера

= 449,9 кДж/кг
Рівняння теплового балансу:
Gг (
- 
) = D02 (
- 
)
Звідки: 
:

= 
- 

= 449,9 - 
= 448,4 кДж/кг
Отже, температура газів після
пароперегрівника становить 
= 173 0С
- випаровуючий контур
Значення ентальпій:
гріючої пари 
= 2719 кДж/кг
води 
= 482, кДж/кг
газів після
пароперегрівника 
= 448,4 кДж/кг
Рівняння теплового балансу:
Gг (
- 
) = D02 (
- 
)
Звідки 
:

= 
- 

= 448,4 - 
= 396,1 кДж/кг
Отже, температура газів після
випарювального контуру становить:

= 112 0С.
- водяний економазер.
Значення ентальпій:
води на вході: 
= 435,7 кДж/кг
води на виході: 
= 481,8 кДж/кг
Рівняння теплового балансу:
Gг (
- 
) = D02 (
- 
)
Звідки 
:

= 
- 

= 396,1 - 
= 395,1 кДж/кг
Отже, температура відхідних
газів після котла утилізатора становить 121 0С = 
.
Тепловий баланс
відпрацьованих газів загальний на котел утилізатор знаходиться:
- на вході у котел -
утилізатор
Gг = 71 кг/с; 
= 432 0С; 
= 719 кДж/кг
Кількість теплоти на вході в
котел:

= Gг ∙ 
= 71 ∙ 719 = 51049 кДж/кг

= 51 МВт
- на виході з
котла-утилізатора
Gг = 71 кг/с; 
= 121 0С; 
= 395,1 кДж/кг
або 
= 28 МВт
Отже, кількість теплоти, яка
поглинається котлом:
∆Qк = 
- 
∙ 
= 51 - 28 ∙ 
= 23,3 МВт.
Розрахунок другої секції
В другій частині
розраховується пароперегрівник, випаровуючий контур, водя-ний економайзер.
За допомогою конструктивного
розрахунку знаходяться площі вище перечислених елементів. Конструктивний
розрахунок виконується по параметрам газів на вході і на виході розрахункового
елемента, а також по заданим параметрам пари.
Таблиця 2.4 - Конструктивні
розміри елементів котла-утилізатора.
|
Назва
|
Позначення
|
Одиниця
|
Пароперегрівник
|
Вип. контур
|
Вод. економайзер
|
|
Діаметр труб: - зовнішній - внутрішній
Кількість труб в ряду Кількість рядів труб Площа живого січення для проходу
газів Площа живого січення для проходу пари
|
d dвн z1 z2 F f
|
мм мм шт шт м2 м2
|
38 32 40 22 7,48 0.032
|
38 32 40 22 7,48 0.020
|
32 26 16 38 7,48 0.017
|
Таблиця 2.5 - Конструктивний
розрахунок 1 - перегрівача
|
Величина
|
Позначення
|
Одиниця
|
Формула
|
Розрахунок
|
Діаметр труб Параметри пари
на вході: - тиск - температура Пароутворення Питома ентальпія сухої пари
Параметри пари на виході: - тиск - температура - питома ентальпія
Теплосприйняння по парі Теплосприйняння по газам Ентальпія газів - на вході
Температура газів - на вході Ентальпія газів - на виході Температура газів на
виході Середня темпе-ратура газів Середня швид-кість газів Питома вага
Коефіцієнт тепловіддачі конвекц. Середня темпера-тура пари Об’єм пари при сер.
температурі Середня швидкість пари Коеф. тепловіддачі від стінки до пари Коеф.
тепловіддачі від газів до стінки Коеф. теплової ефективності Коефіцієнт
тепло-передачі Різниця темпера-тур між газами і парою: найбільша найменша
Температурний напір при проти-течії Повний перепад темп. потоку пари Параметр
Параметр Коефіцієнт пере-ходу до складної схеми Температурний перепад Площа
поверхні нагріву d/dвн p' t' х i' МПа t" i" Qп
Qг 
срг
ρ
αкср
п
ωп
α2
α1
ψ
∆
∆
∆
τб
Ψ
∆t
Нмм
МПа
С
кДж/кг
"
C
кДж/кг
кВт
кВт
кДж/кг
С
кДж/кг
С
С
м/с
кг/м3
Вт/м2∙К
С
м3/кг
м/с
Вт/м2∙К
Вт/м2∙К
Вт/м2∙К
С
С
С
С
C
м2По констр.
розмірах
= Pб’ = tнас
По вибору
По табл.
Задано
Задано
По табл.(i” - i’)г (
- 
)
По табл.
Із розрах.
Із попер.
Розрахунку
По табл.
,5(
+ 
ρп 
αн ∙Сz∙C5∙Ccp
,5 (t' + t")
По табл. VI-8
α2=Сα∙αн
ᶚ ∙ αк
По табл.
ψ 

- 

- 

- 

/ 
По мал.6-15
Ψ ∙ ∆
38/32
,1
,0
,3
,05
,6/2 (3270-2798,3)=3207,5
( 719-674,2) = 3180,8
,2
,5(432-390)=411
,56
∙0,98∙0,94= 129
,5 (216 +410) = 313
,151

=32,08
∙0,95=722
∙ 129 = 129
.55
,55∙
= 60,2
- 216= 174
- 410 = 22

= 73,5
- 21 = 194
/ 42 = 4,62

= 0,194
,98
,98∙73,5=72,03
|
 ∙ 103 = 7395
|
|
|
|
Таблиця 2.6 - Конструктивний
розрахунок випаровуючого контуру
|
Величина
|
Позначення
|
Одиниця
|
Формула
|
Розрахунок
|
Температура води на вході
Питома ентальпія води на вході Температура води на виході Ентальпія води на
виході Теплосприйняття газу Ентальпія газів на вході Температура газів на вході
Ентальпія газів на виході Температура газів на виході Середня температура води
Середня температура газів Швидкість води в трубах Середня швидкість газів
Питома вага Коеф. тепловідда-чі конвекцією Коеф. тепловідда-чі від газів до
стінки Коефіцієнт теплопередачі Різниця температур: найбільша найменша
Температурний напір Площа поверхні нагріву
Qг
t Vcp ω ωг ρ αк α1 k ∆tб
∆tм ∆t H2 0C кДж/кг 0C кДж/кг кВт кДж/кг 0С
кДж/кг 0С 0С 0С м/с м/с кг/м3 Вт/м2 ∙ К Вт/м2 ∙ К Вт/м2 ∙
К 0C 0C 0C м2 По вибору По табл. По вибору По табл. Gг (
По табл.
З розрах.
З розрах.
По табл. I-V
,5 (
+ 
)
,5 (
ρп 
αн∙Сz∙C5∙Cф
ᶚ ∙ αк
ψ ∙ α1
" - t'
,5 (∆tб - ∆tм)

∙ 103
,28
0С
,3
,3
,2
,9
,5
,394
,6
,67
,5
,5
,9
-216=174
-186=21
,5 (174+21)=97,5
|
 ∙ 103 = 20623
|
|
Таблиця 2.7 - Конструктивний
розрахунок водяного економайзера
|
Величина
|
Позначення
|
Одиниці
|
Формула
|
Розрахунок
|
Температура води на вході
Ентальпія води на вході Температура води на виході Ентальпія води на на виході
Теплосприйняття по газам Ентальпія газів на вході Теипература газів на виході
Ентальпія газів на виході Температура газів на виході Середня температура газів
Середня температура води Швидкість води в трубах Середня швидкість газів
Коефіцієнт тепло-віддачі від газів до стінки Коефіцієнт теплопередачі Різниця
температур: найбільша найменша Температурний напір Площа поверхні нагріву
Qг
Vcp t ω ωг α1 k ∆tб
∆tм ∆t H 0C кДж/кг 0С кДж/кг кВт кДж/кг 0C кДж/кг
0C 0C 0C м/с м/с Вт/м2∙К Вт/м2∙К 0С 0С 0С м2 Задано
По табл. По вибору По табл. Gг (
- 
)
З розрах.
По табл. IV
З розрах.
По табл.
,5 (
+
,5 (
+
ᶚ ∙ αк
ψ ∙ α1"
- t'' - t"
,5 (∆tб - ∆tм)

∙ 103
,7
,3
(482,8-449,9)=2336
,8
,9
,5(207+175)=
,5(186+104)=

=0,367
,5
∙ 120,9 =120,9
,55∙120,9=66.5
-104=71
-186=21
,5(71+21)=46
Таблиця 2.8 - Конструктивний
розрахунок перегрівача
|
Величина
|
Позначення
|
Одиниця
|
Формула
|
Розрахунок
|
Діаметр труб Параметри пари
на вході: - тиск - температура Питома ентальпія сухої пари Параметри пари на
вході: - тиск - температура - питома ентальпія Теплосприйняття по парі
Теплосприйняння по газам Ентальпія газів на вході Температура газів на вході
Ентальпія газів на виході Температура газів на виході Середня температура газів
Середня швидкість газів Питома вага Коеф. тепловіддачі конвекцією Середня
температура пари Об’єм пари при середній темп. Середня швидкість пари Коеф.
тепловіддачі від стінки до пари Коеф. тепловіддачі від газів до стінки Коеф.
теплової ефективності Коефіцієнт теплопередачі Різниця температур між газами і
парою: - найбільша - найменша Температурний напір при протитечії Повний перепад
темп. потоку пари Параметр Параметр Коефіцієнт пере-ходу до скл. схеми
Температурний перепад Площа поверхні нагріву d/dвн
Qп Qг
Vср Ωг ρ αк
tср Vп ωп α2 α1 ψ k ∆tб
∆tм ∆tпр τб R P Ψ ∆t
H мм МПа 0С кДж/кг МПа 0С кДж/кг кВт кВт кДж/кг 0С кДж/кг
0С 0С м/с кг/м3 Вт/м2 ∙К 0С м3/кг м/с Вт/м2 ∙К Вт/м2 ∙К
- Вт/м2 ∙К 0С 0С 0С 0С - - - 0С м2 По конст. Задано Задано
По табл. Задано Задано По табл. D02 (
г (
- 
З розрах.
По табл.
З розрах.
По табл. IV
,5 (
ρп 
,5 (
По табл. VI-8
∙ 
ᶚ ∙ 

ψ 
τб / τм
По мал. 6-15
Ψ ∙ ∆tпр
38/32
,31
,8
,26
,5
,2 / 2 (2808,5 - 2721,8)=
143,05
(450,4 - 448,4) = 142
,4
,4
,15
,856
,7
,88
,3
,7
,55
,3
-128=320
-170=5
,9
- 128 = 42
/ 2 = 21

= 0,042
,99
,99 ∙ 75,9=75,1
Таблиця 2.9 - Конструктивний
розрахунок випаровуючого контуру
|
Величина
|
Позначення
|
Одиниця
|
Формула
|
Розрахунок
|
Температура води на вході
Ентальпія води на вході Температура води на виході Ентальпія води на виході
Теплосприйняття по газам Ентальпія газів на вході Температура газів на вході
Ентальпія газів на виході Температура газів на виході Середня температура газів
Середня темпера-тура води Швидкість води в трубах Середня швид-кість газів
Коеф. тепловідачі конвекцією Коеф. тепловідда-чі від газів до ст. Коефіцієнт
теплопередачі Різниця темп-тур: - найбільша - найменша Температурний напір
Площа поверхні нагріву
Qг
Vcp T ω ωг αк α1 k ∆tб
∆tм ∆t H 0C кДж/кг 0С кДж/кг кВт кДж/кг 0С кДж/кг 0С
0С 0С м/с м/с Вт/м2∙К Вт/м2∙К Вт/м2∙К 0C 0C 0C м2 По
вибору По табл. По вибору По табл. Gг (
З розрах.
По табл. IV
З розрах.
По табл. IV
,5 (
,5 (
ᶚ ∙ 
ψ ∙ α1
,5 (∆tб - ∆tм)

103
,6
,4
,4
,5
,5
,87
,06
,7
Таблиця 2.10 - Конструктивний розрахунок
водяного економайзера
|
Величина
|
Позначення
|
Одиниця
|
Формула
|
Розрахунок
|
Температура води на вході
Ентальпія води на вході Температура води на виході Ентальпія води на виході
Теплосприйняння по газам Ентальпія газів на вході Температура газів на вході Ентальпія
газів на виході Температура газів на виході Середня температура газів Середня
темпера-тура води Швидкість води в трубах Середня швидкість газів Коеф.
тепловідачі конвекцією Коеф. тепловідда-чі від газів до ст. Коефіцієнт
теплопередачі Різниця темп-тур: - найбільша - найменша Температурний напір
Площа поверхні нагріву
Qг
Vcp t ω ωг αк α1 k ∆tб
∆tм ∆t H 0C кДж/кг 0С кДж/кг кВт кДж/кг 0С кДж/кг 0С
0С 0С м/с м/с Вт/м2∙К Вт/м2∙К Вт/м2∙К 0C 0C 0C м2 По
вибору По табл. По вибору По табл. Gг (
З розрах.
По табл. IV
З розрах.
По табл. IV
,5 (
,5 (
ᶚ ∙ 
ψ ∙ α1
,5 (∆tб - ∆tм)

∙ 103
,7
,8
,1
,1
,5
,5
,86
,15
,5
,5
,5
- 104 =17
- 115 = 7
,5(17 + 17)=12
Перевірочний розрахунок теплового
балансу котла:
по газам:
Qг = (
∙ Gг = 71 (719
- 395,1) = 22996,9 кВт.
по парі:
п = 
(
- 
) + 
(
- 
= 
(3270 - 435,7) + 
(2808,5 - 435,7) = 23188,3 кВт.
Отже, дебаланс складає 0,8%.
РОЗДІЛ 3. ЕКОНОМІЧНА ЧАСТИНА
Застосування теорії
невизначеності для визначення оптимального варіанту.
В проектній і експлуатаційній
практиці техніко-економічні розрахунки забезпечують найбільш ефективне
використання матеріальних ресурсів та коштів. Основ-ними показниками
економічності станції є питомі капітальні затрати по спорудженню станції,
собівартість електричної енергії і питомі приведені затрати. В цьому
розділі необхідно вибрати з трьох варіантів (три енергетичні кот-ли)
найбільш оптимальний. Для цього спочатку визначаються основні економічні
показники та приведені затрати по кожному варіанту, а потім на основі теорії
невизначеності за допомогою критеріїв оптимальності та розрахункової матриці
вирішується поставлена задача.
Для першого варіанту
вибирається два котли-утилізатори двосекційні, для другого - два котли
односекційні,а для третього - односекційний котел з пониженими параметрами.
Розрахунок цих трьох котлів покаже, який з них є найоптимальнішим.
3.1
Розрахунок першого варіанту (котел двосекційний)
Визначаємо складові річних
експлуатаційних витрат:
1) Витрата на паливо для трьох
варіантів буде незмінною:
SB1
= SB2 = SB3
= C ∙
B
С - вартість палива, 17
∙ 106 грн.
В - річна витрата палива
SB1 = 17 ∙
106 ∙ 53,2 ∙ 103 = 9,04 ∙ 1011 грн/рік
) Витрати на амортизацію і
поточний ремонт:
SA1
= PA ∙
k1
pA
= 0, 075 - доля відрахувань на амортизацію;
k1 - капіталовкладення,
k1 = 2,096
∙ 108 = 15 720 000 грн.
) Витрати на заробітну плату
персоналу:
Sn1 = З ∙
n ∙
W,
З - середня платня з нарахуванням на
одну штатну одиницю
n = 0,9
- штатний коефіцієнт експлуатації персоналу;
W
- потужність станції.
Sп1
= 20 ∙ 106 ∙ 0,9 ∙ 45 = 8,1 ∙ 108 грн.
) Загальностанційні та інші
витрати:
S01 = α
(SA1 + Sn1)
α = 0,15
- відповідна доля відрахувань
S01 = 0,15 (15 720
000
+ 8,1 ∙ 108) = 1,2150 ∙ 108 грн.
5) Отже, річні експлуатаційні
витрати будуть складати:
Sp1
= SB1 + SA1
+ Sn1 + S01
= 9, 044 ∙ 1011 + 15 720 000 + 8,1 ∙ 108 + 1,2150 ∙ 108 =
9,05347 ∙ 1011 грн/рік.
) Собівартість річної
виробітки електроенергії:
S1 = SB1
+ Sn31
Sn31 - умовно-постійні
затрати;
Sn31 =
Сс1 ∙ 
Сс1 - кошторисна вартість
промислового будівництва; h - доля
умовно-постійних затрат.
Sn31 =
8,362 ∙ 1012 ∙ 
= 6,104 ∙ 1011 грн.
Отже, S1 =
9,044 ∙ 1011 + 6,104 ∙ 1011 = 15,148 ∙ 1011 грн.
7) Річний відпуск
електроенергії:
Є1 = Wi
∙ hв.с ,
hв.с
- число годин використань встановленої потужності
Є = 45 ∙ 103 ∙ 6500 =
2,92 ∙ 108 кВт/год
) Собівартість одиниці відпущеної
електроенергії:
S1
= S1 / Є1 = 15,148 ∙
1011 / 2,92 ∙ 108 = 5187,6 грн.
9) Балансовий прибуток
Пб1 = Р1 - S1
Де Р1 - об’єм
виробництва.
Р1 = Тариф ∙ Є1 = 15000 ∙
2,92 ∙ 108 = 4,38 ∙ 1012
Отже, Пб1 = 4,38 ∙ 1012 -
15,148 ∙ 1011 = 2,865 ∙ 1012 грн.
) Термін окупності
капіталовкладень:
Т1 = Кс1 / Пб1 = 8,362 ∙ 1012
/ 2,865 ∙ 1012 = 2,91 року
3.2
Розрахунок другого варіанту (котел односекційний)
Визначаємо складові річних
експлуатаційних втрат:
) Витрати на паливо
SB2 = 9,04
∙ 1011 грн
) Витрати на амортизацію і
поточний ремонт:
SA2 = PA
∙
К2
PA = 0,075
- капіталовкладення, К2 = 2,087 ∙ 108 грн/кВт
SA2 = 0,075
∙ 2,087 ∙ 108 = 15 650 000 грн.
) Витрати на заробітну плату
персоналу:
Зп2 = 3 ∙
n ∙ W
Зп2 = 20 ∙ 106 ∙ 0,9 ∙
45 = 8,1 ∙ 108 грн.
) Загальностанційні та інші
витрати
S02 = α
(SA2 + Sn2)
α = 0,15
- доля відрахувань
S02 = 0,15 (15
625
500
+8,1 ∙ 108) = 1,2384 ∙ 108 грн.
) Отже, річні експлуатаційні
витрати будуть складати:
Sp2
= SB2 + SA2
+ Sn2 + S02
= 9,044 ∙ 1011 + 15 652 500 + 8,1 ∙ 108 + 1,2384 ∙ 108 =
9,05349 ∙ 1011 грн/рік.
) Собівартість річної
виробітки електроенергії:
S2 = SB2
+ Sn32
, де
Sn32
- умовно-постійні затрати
Sn32 =
Кс2 ∙ 
Кс2 - кошторисна вартість
промислового будівництва; h - доля
умовно-постійних затрат;
Sn32 =
8,302 ∙ 1012 ∙ 
= 6,06 ∙ 1011 грн.
Отже, S2 = SB2 + Sп32
= 9,044 ∙ 1011 +6,06 ∙ 1011 = 15,104 ∙ 1011 грн.
7) Річний відпуск
електроенергії:
Є2 = W2
∙ hв.с
hв.с
- число годин використання встановленої потужності
Є2 = 42 ∙ 103 ∙ 6500 =
2,73 ∙ 108 кВт/год
) Собівартість одиниці
відпущеної електроенергії:
S2 = S2
/ Є2
= 
= 5532,6 грн
9) Балансовий прибуток:
Пб2 = Р2 - S2,
Де Р2 - об’єм
виробництва
Р2 = Тариф ∙ Є2 = 15000 ∙
2,73 ∙ 108 = 4,095 ∙ 1012 грн.
Отже, Пб2 = 4,095 ∙ 1012 -
15,148 = 2,584 ∙ 1011 грн.
10) Термін окупності
капіталовкладень:
Т2 = 
= 
= 3,21 року
3.3
Розрахунок третього варіанту (котел односекційний з пониженими параметрами)
Визначаємо складові річних
експлуатаційних витрат:
) Витрати на паливо:
SB3 = 9,044
∙ 1011 грн.
) Витрати на амортизацію і
поточний ремонт:
SA3
= PA ∙
K3
PA
= 0,075 - доля відрахувань на амортизацію
К3 - капіталовкладення.
SA3 = 0,075
∙ 2,083 ∙ 108 = 15 622 500 грн.
) Витрати на заробітну плату
персоналу:
Зп3 = З ∙n
∙ W
Зп3 = 8,1 ∙ 108 грн
) Загальностанційні та інші
витрати
S03 = α
(SA3 + Sn3)
α = 0,15
- доля відрахувань
S03 = 0,15
( 15 625 000 + 8,1 ∙ 108) = 1,2384 ∙ 108 грн.
) Отже, річні експлуатаційні
витрати будуть складати:
Sp3 = SB3 + SA3 + Sn3 + S03 = 9,044
∙ 1011 + 15 622 500 + 8,1 ∙ 108 + 1,2384 ∙ 108 = 9, 05349 ∙
1011 грн.
6) Собівартість річної
виробітки електроенергії:
S3 = SB3
+ Sn13
де Sn13
- умовні постійні затрати
Sn13 =
Кс3 ∙ 
,
Кс3 - кошторисна вартість
промислового будівництва;
h - доля
умовного-постійних затрат
Sn3 = 8,332
∙ 1012 ∙ 
= 6,082 ∙ 1011 грн.
Отже, S3
= 9,044
∙ 1011 + 6,082 ∙ 1011 = 15,126 ∙ 1011 грн.
7) Річний відпуск
електроенерії:
Є3 = W3
∙ hв.с
hв.с
- число годин використаної встановленої потужності
Є3 = 39 ∙ 103 ∙ 6500 =
2,53 ∙ 108 кВт∙год
) Собівартість одиниці
відпущеної електроенергії:
S3 = 
= 
= 5978,6 грн.
9) Балансовий прибуток
Пб2 = Р3 - S3
де Р3 - об’єм
виробництва
Р3 = Тариф ∙ Є3 = 15000 ∙
2,53 ∙ 108 = 3,795 ∙ 1012 грн.
Отже, Пб3 = 3,795 ∙ 1012 -
15,126 ∙ 1011 = 2,554 ∙ 1012 грн.
10) Термін окупності
капіталовкладень:
Т3 = Кс3 / Пб3 = 
= 3,26 року
Отже, на основі приведених
розрахунків та порівняльного аналізу проектування парогазової установки для
промислового району міста можна зробити висновок, що використання двосекційного
котла для нашої установки є найбільш доцільним оскільки річна витрата палива
при використанні даного варіанту об’єм виробництва збільшиться, що дозволить
зменшити собівартість до 5186,7 грн. Також при розрахунку терміну окупності
бачимо, що незважаючи на дещо більші капіталовкладення термін окупності проекту
з використання двосекційного котла є нижчим в порівнянні з іншими, що є в межах
норми.
РОЗДІЛ 4. ОХОРОНА ПРАЦІ
Для нормальної роботи
експлуатаційного персоналу необхідно створити сприятливі умови. Температура,
відносна вологість, швидкість руху повітря біля тіла людини, а також
температура стін і оточуючих предметів утворюють мікро-клімат на робочому
місці. Принцип нормування мікроклімату заключається в утворенні оптимальних
умов для теплообміну тіла людини з оточуючим середовищем. Усі роботи
поділяються за витратами енергії на наступні три категорії.. Легкі фізичні
роботи (категорії Іа, Іб):
Іа - легкі фізичні роботи, за
яких витрати енергії не перевищують 139 Вт. До них належать роботи, що
виконуються сидячи і супроводжуються незначним фізичним напруженням (основні
процеси точного приладобудування і машинобудування, на годинниковому, швейному
виробництвах, у галузі управління та ін.);
Іб - легкі фізичні роботи, за
яких енерговитрати становлять 140... 174 Вт. До них належать роботи, які
виконуються сидячи або стоячи, з незначною ходьбою і які супроводжуються деяким
фізичним напруженням (ряд професій у поліграфічній промисловості, на
підприємствах зв'язку, контролери, майстри в різних видах виробництва та ін.).
Б. Фізичні роботи середньої
важкості (категорії ІІа, ІІб) охоплюють види діяльності, при яких витрати
енергії становлять 175...232 Вт (категорія Па) та 233. ..290 Вт (категорія
ІІ6). До категорії ІІа відносять роботи, що пов'язані з постійною ходьбою,
виконуються сидячи чи стоячи, але не потребують переміщення вантажів
(механіко-складальні цехи машинобудівних підприємств, прядильно-ткацьке
виробництво тощо).
До категорії ІІб належать
роботи, пов'язані з ходьбою і перенесенням невеликих (до 10 кг) вантажів
(механізовані ливарні, ковальські, термічні, зварювальні цехи машинобудівних
заводів і металургійних підприємств).. Категорія важких фізичних робіт
(категорія III) охоплює види діяльності, за яких витрати енергії перевищують
290 Вт. До категорії ПІ належать роботи, пов'язані із систематичним фізичним
напруженням, а також із постійними пересуваннями і перенесенням значних (понад
10 кг) вантажів (основні процеси мартенівського, ливарного - з набиванням і
заливанням опок, прокатного, ковальського - з ручним куванням, термічного
виробництва та ін.
Оптимальні мікрокліматичні
умови - сполучення параметрів мікроклімату, які при тривалому і систематичному
впливі на людину забезпечують збереження нормального функціонального і
теплового стану організму без напруження реакцій терморегуляції. Вони
забезпечують відчуття теплового комфорту і створюють передумови для високого
рівня працездатності.
Таблиця 4.1 - Встановлені
норми оптимального мікроклімату:
|
Приміщення
|
Теплий період
|
Холодний період
|
|
t, 0C
|
φ, %
|
U, м/с
|
t, 0C
|
φ, %
|
U, м/с
|
|
Машзал
|
22-25
|
60-40
|
до 0,2
|
22-24
|
60-40
|
0,1
|
Для того, щоб створити належний
мікроклімат на робочому місці ліквідується або зменшується виділення в приміщенні
надлишкового тепла від нагрітих поверхонь паропроводів, турбін. Для цього
використовується теплова ізоляція із теплопровідних матеріалів: азбесту,
мінеральної вати та ін. Зовнішня температура теплової ізоляції не перевищує 55
0С.
Для підтримання нормального
мікроклімату передбачається вентиляція і конденціонування повітря. Вентиляція
відбувається випарювальним охолодженням притоком повітря і робота цієї системи
є автоматизована. Шум і вібрація несприятливо діють на організм людини, бо вони
впливають на нервову систему, зір, слух, м’язи. Для ліквідування корпусного
звуку агрегати встановлюють на самостійні фундаменти з акустичною ізоляцією,
віброізольовуються від підлоги і конструкцій приміщення, їхні спеціальні
ароматизатори мають вигляд стальних пружин або пружинних прокладок із гуми,
пробки, войлоку, азбесту. Вібрація і шум обладнання усувається шляхом
статичного і динамічного балансування обертових механізмів, а також
віброізоляцією і вібропоглинанням.
Управління технологічним обладнанням
станції відбувається з щита управління, який розташований в приміщенні
електричних приладів. Для забезпечення нормальної трудової діяльності
оперативного персоналу на щиті управління проведено ряд заходів: стіни
викладені із звуконепроникного матеріалу, що значно знижує рівень шуму, який не
перевищує 65 дБ. Для освітлення використовується люмінесцентні лампи. Пульт
управління виконаний у вигляді дуги, що можливість черговому машиністу нести
постійний нагляд за приладами. Притік свіжого повітря на щиті управління забезпечується
за допомогою автономних конденціонерів.
4.1
Характеристика машинного відділення
Приміщення машинного відділення
одноповерхове. Підлогу машинного відділен-ня становить відмітка 0,0м.
Приміщення характеризується наступними розмірами: відмітка обслуговування 4,8м,
відмітка покрівлі 15м, протяжністю - 12м. В машинному відділенні розміщається
парова турбіна із своїм допоміжним обладнанням.
До основних шкідливостей при
експлуатації турбіни відносяться: теплове випромінювання, при якому променева
енергія розповсюджуються у формі інфра-червоних променів, шум, вібрація, пара
масел. Джерелами шуму і вібрації являються турбогенератор, насоси. До турбіни
забезпечено вільний доступ для обслуговування і ремонту. Для змазки і
охолодження підшипників опір турбін в якості робочої рідини в системі
регулювання використовується турбінне масло, яке є вибухонебезпечною рідиною.
Система маслопроводів проходить в зоні сильно нагрітих поверхонь. Тому правила
техніки безпеки вимагають особливі перестороги при обслуговуванні масляного
господарства турбін. Корпуси турбіни, трубопроводи, арматуру і інші гарячі
поверхні старанно ізолюються, а біля маслопроводів ізоляцію покривають
металевими кожухами, для того щоб на неї не потрапило масло. Витоки масла
дренажують в канал. Для того щоб маслопрововід не відрубав, бо порушиться його
з’єднання і масло почне витікати, його вкладають на амортизатори.
4.2
Протипожежні заходи
Використання в технічному процесі
масел, рідкого палива, можливість їх попадання на гарячі поверхні, вимагає, щоб
конструкції споруд і виробничих приміщень строго відповідали категоріям і
ступінь вогнестійкості. Для машинного залу категорія - “Г”, а ступінь
вогнестійкості II. Пожежогасіння кабельних тунелів, підвалів забезпечується
стаціонарними установками хімічного пожежогасіння. В машинному відділенні
передбачені стаціонарні системи і первинні засоби гасіння пожежі. Для цього
застосовуються: вода, піна, пісок. Всі маслобаки мають трубопроводи аварійного
зливу масла в ємності, винесені за межі споруди. Пінне пожежогасіння
високократною піною відбувається на таких об’єктах: маслосистеми турбіни,
мазутопроводи.
На сучасних виробництвах
використовують такі вогнегасники:
· хімічно-пінні, які
призначені для гасіння твердих горючих матеріалів, горючих рідин, за винятком
речовин, здатних у разі взаємодії з хімічною піною вибухати та горіти;
· повітряно-пінні,
які використовують для гасіння різних речовин і матеріалів за винятком лужних
металів, речовин, що горять без доступу повітря, і електроустановок під
напругою;
· вуглекислотні,
якими гасять різні речовини, крім тих, що горять без доступу повітря,
електроустановки до 1000 В;
· хладонові,
призначені для гасіння пожеж різних горючих речовин і тліючих матеріалів, а
також електроустановок;
· порошкові, які
застосовують для гасіння електрообладнання до 1000 В, легкозаймистих рідин,
тліючих матеріалів залежно від типу порошку.
Вода для гасіння пожежі подається із
пожежних кранів чи гідрантів. Насоси протипожежного водопостачання встановлені
в ЦНС.
4.3 Міри
безпеки при експлуатації турбіни
При експлуатації паротурбінної
установки забезпечується:
- Надійність роботи основного і
допоміжного обладнання;
- Готовність прийняння
номінального електричного і теплового навантаження;
Нормативні показники
економічності основного і допоміжного обладнання;
Система регулювання турбіни
задовольняє наступні вимоги:
Стійко витримує задане
електричне і теплове навантаження;
- Стійко стримує турбіну на
холостому ходу з номінальною частотою обертання ротора при номінальних і
пускових параметрах пари;
Забезпечує можливість
плавної зміни електричного і теплового навантаження при дії на механізм
управління турбіною;
Стримує частоту обертання
ротора нижче рівня настройки спрацювання автомата безпеки при миттєвому скиді
до нуля навантаження (в тому числі при відключенні генератора від мережі),
відповідно максимальній витраті пари при номінальних параметрах;
Автомат безпеки є відрегульований на
спрацювання при підвищенні частоти обертання ротора турбіни на 10-12% вище від
номінальної. При спрацюванні автомата безпеки закриваються клапани свіжої пари.
Система маслопостачання
турбоустановки забезпечує:
Надійність роботи агрегатів на
всіх режимах;
- Пожежонебезпеку;
Можливість підтримання
якості масла відповідно з нормами;
Можливість припинення течій
масла і попадання його в охолоджуючу систему;
Пуск турбіни забороняється при:
Відхиленні контрольних
показників теплового і механічного стану турбіни за межі допустимих значень;
- Несправність хоча б однієї
із захистів, які діють на зупинку турбіни;
Дефектах системи
регулювання і паророзподілу;
Несправність одного із
масляних насосів чи пристроїв їх автоматичного включення;
Якості масла, яке не
задовольняє нормам на експлуатаційні масла і при температурі масла нижче
встановленого рівня.
Турбіна негайно відключається
закриттям стопорних клапанів і генератор відключається діями захисту чи
персоналу у випадках:
Підвищення частоти обертання
ротора зверх установки опрацювання зверх установки спрацювання автомата
безпеки;
- Недопустимого осьового
зсуву ротора турбіни;
Недопустимої зміни
відносного положення роторів;
Недопустимість зниження
тиску масла в системі змазки турбіни;
Загорання масла на
турбоагрегаті і неможливість його негайно припинити пожежу маючими засобами;
Відключення всіх масляних
насосів системи водневого охолодження генератора;
Відключення генератора
із-за внутрішнього пошкодження;
Недопустимого зниження
вакууму в конденсаторі;
Появлення металевих звуків
і незвичних шумів всередині турбіни чи генератора;
Появлення іскри чи диму із
підшипників і кінцевих ущільнень турбіни;
Появлення гідравлічних
ударів в паропроводах;
Висновок
В даному дипломному проекті
розроблено проектування парогазової установки для промислового району міста.
Парогазова ТЕС потужністю 45 МВт вибрана з метою покриття потреб електроенергії
промислового району міста або сільськогосподарського району. ТЕС з ПГУ
наближена безпосередньо до споживачів, а також може постачати електроенергію на
велику віддаль (до 30км.), оскільки це зменшує втрати в електромережах, що дає можливість
підвищити надійність і економічність електропостачання. ПГУ може працювати на
двох видах палива - природній газ і рідке паливо. В бакалаврській
кваліфікаційній роботі розглянуто варіант роботи ПГУ на рідкому паливі.
Щоб збільшити економічність станції
після газової турбіни ставиться утилізаційна котельна установка. яка призначена
для генерації пари і подачі цієї пари в парову турбіну, тобто виробляється
додаткова кількість електроенергії.
За допомогою конструктивного
розрахунку, тобто знаючи температури відхідних газів і параметри пари ми
знайшли площі поверхні нагріву. Застосовуючи теорію невизначеності було
розраховано і доведено, що саме два двохсекційні котли-утилізатори є
найоптимальніші і найкращі для даної станції. Це підтверджує і техніко-економічні
показники.
утилізатор схема деаераторний турбіна
СПИСОК ЛІТЕРАТУРИ
1. Цанев
С.В. и др. Газотурбинные и парогазовые установки тепловых электростанций/ Цанев
С.В. Буров В.Д. Ремезов А. Н. - М.: МЭИ, 2002. - 584 с., ил.
2. Мисак
Й.С. та ін. Об’єкти теплових
електричних станцій. Режими роботи та експлуатації: Навч. Посібник/ Й.С. Мисак,
Я.Ф.Івасик, П.О.Гут, Н.М. Лашковська. - НУ «ЛП» - 256с.
. Рижкин
В.Я. “Тепловые
електрические станции”. - М.: Энергоатомиздат; 1987.
. Частухин
В.И. “Тепловой
расчет промышленных парогенераторов”.
- К.: “Вища
школа”;
1987р.
5. Эстеркин
Р.И. “Котельные установки курсовое и дипломное проектирование”.
- Л.: Энергоатомиздат;
1989р.
. Апостолюк
А.С. Безпека праці: ергономічні та естетичні основи / С.О. Апостолюк, В.С. Джигерей,
А.С. Апостолюк. - К.: Знання, 2006. - 215 с.
. Варення
Г.А. Теоретико-методологічні основи працеохоронної діяльності Г.А. Варення. -
К.: Раритет, 2003. - 216 с.
. Гандзюк
М.П. Основи охорони праці / М.П. Гандзюк, Є.П. Желібо, М.О. Халімовський. - К.:
Каравела, 2003. - 408 с.
. Гогіташвілі
Г.Г. Основи охорони праці / Г.Г. Гогіташвілі, В.М. Лапін. - К.: Знання, 2008. -
302 с.