Расчет параметров двухступенчатой межконтинентальной баллистической ракеты Р-7
Министерство
образования и науки Российской федерации
Федеральное
государственное бюджетное образовательное учреждение
высшего
профессионального образования
«МОСКОВСКИЙ
АВИАЦИОННЫЙ ИНСТИТУТ
(национальный
исследовательский университет)» (МАИ)
КУРСОВАЯ
РАБОТА
по
дисциплине «Основы устройства летательных аппаратов»
Москва
2014
ВВЕДЕНИЕ
Р-7 (разг. «семёрка»; индекс ГРАУ
<#"805356.files/image001.jpg">
Рисунок 1 - Ракета Р-7
ИСХОДНЫЕ ДАННЫЕ
Первая ступень.
Масса ракетного блока в начале
активного участка: - m01
=
43.0 т.
Масса конструкции ракетного
блока: - mK1
=
3.55 т.
Диаметр ступени: - d1
= 2.7 м.
Масса остатков не забора
топлива- mост1=
0.7 т.
Двигатель: - РД107
Тяга двигателей у земли: - P01
= 83 т.
Удельная тяга двигателя у
земли: - Pуд.з.1
= 247 с.
Масса двигателей: - mдв1
= 1.2 т.
Соотношение компонентов
топлива: - k = 2.47
Топливо: - кислород + керосин
Вторая ступень.
Масса ракетного блока в начале
активного участка: - m02
=
100.5 т.
Масса конструкции ракетного
блока: - mK2
= 6.5 т.
Диаметр ступени: - d2
= 3.0 м.
Масса остатков не забора
топлива- mост2=
0.9 т.
Двигатель: - РД108
Тяга двигателей: - P02
= 101 т.
Удельная тяга: - Pуд.2
= 314 с.
Масса двигателей: - mдв2
= 1.4 т.
Соотношение компонентов
топлива: - k = 2.47
Топливо: - кислород + керосин
Масса полезного груза (i=51):
- mпг
= 0,5 т.
ЧАСТЬ 1. ТЕОРЕТИЧЕСКАЯ ЧАСТЬ
Массово-энергетические
соотношения определяют взаимосвязь между массой ракетного блока,
энергетическими характеристиками их двигательных установок и массой полезной
нагрузки.
Очевидно, массовые
характеристики ракетного блока зависят от массы несущих конструкций, массы
компонентов топлива, размещаемых в топливных отсеках этих блоков, и массы
двигательной установки. Масса двигательной установки ракетного блока зависит и
от их энергетических характеристик. Следовательно, массовые характеристики этих
ракет зависят от энергетических характеристик их двигательных установок.
Определим
массово-энергетические характеристики:
.1 Относительная масса
полезного груза
,
где
- начальная масса 1-й и 2-й ступени
соответственно.
Проверка:
,
где
- относительная масса полезного
груза РН.
.2 Относительные конечные массы по
ступеням
Относительная конечная масса 1-й
ступени:
Относительная конечная масса 2-й
ступени:
.3 Перегрузка в начале и в конце
активного участка каждой ступени
Перегрузка в начале активного
участка 1-й ступени:
Перегрузка в конце активного участка
1-й ступени:
Перегрузка в начале активного
участка 2-й ступени:
Перегрузка в конце активного участка
2-й ступени:
.4 Удельная масса двигательной
установки
Относительная масса ДУ РБ 1-ого
блока:
Относительная масса ДУ РБ 2-ого
блока:
.5 Массовый расход топлива по
ступеням
Массовый расход топлива на 1-м
блоке:
Массовый расход топлива на 2-м
блоке:
.6 Масса топлива, горючего и
окислителя на каждой ступени
В первом приближении массу
топливного отсека i-й ступени можно считать
пропорциональной номинальной величине рабочего запаса топлива, потребной для i-й ступени
при её номинальных характеристиках.
Для первого блока:
Для второй ступени:
1.7 Объёмы и размеры баков
горючего и окислителя
Плотность горючего
, плотность
окислителя
для топлива
«керосин + кислород».
Объёмы горючего и окислителя.
Для первого блока (керосин +
кислород):
Для второго блока (керосин +
кислород):
Объёмы баков горючего и окислителя.
Объём газовой подушки составит
примерно 3% от объёма компонента.
Для первого блока:
Для второго блока:
Размеры баков горючего и окислителя.
Для первого блока для оценки длины
топливных баков будем считать их коническими,
Бак горючего (r = 1,35):
Бак окислителя:
Для второго блока для оценки длины
топливных баков будем считать их цилиндрическими.
Бак горючего (r = 1,5)
Бак окислителя:
1.8 Время полёта каждой ступени
Время окончания работы первой
ступени:
Время окончания работы второй
ступени:
.9 Скорости ступеней в конце
активных участков и суммарная величина потерь скорости. Определение скоростей
ступеней в конце активных участков
Для первой ступени:
Для второй ступени:
Определение суммарной величины
потери скорости:
Для третей ступени (
,
) скорость
необходимая для выхода на данную орбиту составляет
Определим суммарную величину потерь
скорости:
ЧАСТЬ 2. ПРАКТИЧЕСКАЯ ЧАСТЬ
.1 Диаметр расходных трубопроводов
Расчёт гидравлической магистрали
трубопровода проводится по второй ступени. На практике скорость движения
компонентов по трубопроводам выбирают обычно порядка от 5 до 20 м/с.
Для окислителя (кислород):

Массовый расход окислителя второй
ступени:
Площадь расходов трубопроводов:
Диаметр расходных трубопроводов:
2.2 Расчёт гидравлического
сопротивления указанного участка ПГС
Дано в задании:
Рисунок 2 - Схема трубопровода
Кинематическая вязкость
окислителя:
Число Рейнольдса:
) Расчёт коэффициента сопротивления
для трубопровода с радиусом D0/2.
Абсолютная шероховатость:
.
Коэффициент сопротивления единицы длины трубопровода:
) Расчёт коэффициента сопротивления
для трубопровода с радиусом D1/2.
. Вход в трубопровод:
.
. Прямой участок (1):
. Участок поворота на
(2):
. Участок расширения (3):
. Клапан: Возьмём величину хода
клапана:
. Прямой участок (4):
. Участок поворота (5):
. Прямой участок (6):
Определим суммарный коэффициент
гидросопротивления. После сужения скорость течения окислителя изменяется,
поэтому коэффициент необходимо домножить на
:
.3 Определение давление газа наддува
в баке
Давление насыщенных паров:
Коэффициент запаса:
Давление газа наддува в начале
работы
Давление газа наддува в конце работы
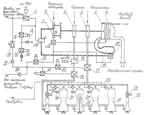
.4 Принципиальная схема рулевого
двигателя РД 107. Работа двигателя
Перед запуском автоматика двигателя
находится в следующем положении: все электропневмоклапаны (ЭПК) обесточены;
редуктор 1 настроен на давление, обеспечивающее номинальный режим работы
двигателя; дроссель горючего установлен в положение, обеспечивающее номинальное
соотношение компонентов; в основных и рулевых камерах установлены
пирозажигающие устройства (ПЗУ) 32; клапаны горючего 24 и окислителя 23
удерживаются в закрытом положении воздухом, подаваемым в их управляющие полости
через редуктор 12 и открытые ЭПК 21 и 22 от бортового баллона (дублирование на
случай неисправности бортовой системы ВВД осуществляется от наземной
установки); перекрывной клапан перекиси водорода 15 и клапан азота 11 закрыты
под действием своих пружин; ЭПК 17, 9, 13 закрыты. При этом происходит
стравливание воздуха через предохранительный клапан в выходной полости
редуктора 1.
Для предотвращения попадания в
зарубашечные полости и в форсуночную головку КС паров кислорода (из-за
возможной негерметичности клапана окислителя) и влаги из окружающей среды с
момента начала охлаждения магистрали окислителя перед заправкой ракеты
начинается продувка указанных полостей небольшим расходом воздуха через
обратные клапаны 25. За 3-5 мин. до запуска начинается интенсивная продувка
этих полостей азотом.
Запуск двигателя на режим
номинальной тяги (главная ступень тяги) осуществляется через предварительную и
две промежуточные ступени для предотвращения заброса давления в КС. Выход
двигателя на режим, соответствующие промежуточным ступеням тяги осуществляется
изменением давления воздуха в управляющей полости регулятора расхода перекиси
10 за счет стравливания воздуха через жиклеры 8 и 14 при неизменной настройке
редуктора 1.
Перед включением двигателя подается
напряжение на ЭПК 9 и 13, и они открываются, обеспечивая стравливание воздуха
через жиклеры 8 и 14. При этом в управляющей полости регулятора 10 устанавливается
давление, равное ~ 66% от номинального, на которое настроен редуктор 1.
Включение двигателя производится
подачей команды на замыкание всех ПЗУ 32. Дальнейшее протекание всех операций
по запуску осуществляется автоматически. В результате воспламенения всех ПЗУ
перегорают установленные в них сигнализаторы. После регистрации перегорания
сигнализаторов во всех камерах подается напряжение на ЭПК 22, управляющий
работой клапана окислителя 23. ЭПК 22 закрывается, воздух из управляющей
полости клапана 23 стравливается в атмосферу и последний открывается на
предварительную ступень, что контролируется замыканием контакта. Кислород
начинает самотеком поступать к основным и рулевым КС. При условии замкнутости
контакта клапана окислителя 23 через 2.5+-0.3 с после подачи напряжения на ПЗУ
подается напряжение на ЭПК 21, открывающий клапан горючего 24 на
предварительную ступень. Через 2.2+0.2 сек после команды на открытие клапана
горючего, до того, как успеют заполнится керосином зарубашечные полости КС,
подается команда на выключение продувки. При попадании керосина в КС он
воспламеняется и двигатель выходит на режим предварительной ступени. При этом
замыкаются контакты реле 27.
Через 9.5 с после подачи команды на
ПЗУ включается контроль режима предварительной ступени. Если в течении 1+0.2 с
не произойдет замыкание контактов реле 27 и контакта клапана окислителя, то
поступает команда на включение первой промежуточной ступени. При этом подается
питание на ЭПК 17. Он открывается и подает воздух в управляющие полости клапанов
11 и 15, открывая их. Перекись водорода начинает поступать в ГГ 19, а жидкий
азот в испаритель 6 и затем на наддув всех баков.
В ГГ перекись водорода, попав на
катализатор, разлагается на образовавшийся парогаз поступает на лопатки турбины
5. ТНА начинает работать. При этом увеличивается давление компонентов за
насосами 2,3,4,7. Под действием возрастающего давления клапан горючего 24
открывается на главную ступень. Затем при достижении давления за насосом
окислителя 4 ~2.6 МПа осуществляется разрыв болта, удерживающего клапан
окислителя 23 в положении предварительной ступени, и клапан открывается на
главную ступень, что контролируется соответствующими контактами. При достижении
в основных КС давления ~2.45 Мпа размыкаются контакты реле давления 28, контролирующего
выход двигателя на первую промежуточную ступень. Переход на режим второй
промежуточной ступени осуществляется закрытием (обесточиванием) ЭПК 13.
Стравливание воздуха осуществляется только через жиклер 8, что приводит к
увеличениюдавления в управляющей полости регулятора 10 и, следовательно,
расхода и давления подачи перекиси водорода в ГГ 19. Это влечет за собой
изменение в режиме работы ТНА. Давление подачи компонентов увеличивается.
Двигатель выходит на режим второй промежуточной ступени.
Перевод двигателя на режим главной
ступени тяги осуществляется после отделения ракеты от стартового стола, на
шестой секунде после срабатывания контакта подъема. При этом закрывается
(обесточивается) ЭПК 9. Стравливание воздуха через жиклер 8 прекращается. В управляющей
полости регулятора 10 устанавливается давление, соответствующее главной ступени
тяги, на которое был настроен перед запуском редуктор 1. Давление подачи и
расходы компонентов повышаются до номинальных значений. Двигатель выходит на
режим главной ступени тяги.
Регулирование тяги в полете
осуществляется при совместной работе систем РКС и СОБ. Исполнительным элементом
системы РКС является редуктор точной настройки 1 с электроприводом. Для
улучшения процесса регулирования в систему РКС введена обратная связь по
давлению в КС, осуществляемая с помощью прецизионного датчика давления 26.
Исполнительным элементом системы СОБ является дроссель горючего 18 с
электроприводом.
Выключение двигателя производится
ступенчато с целью уменьшения импульса последействия. Предварительно
открываются ЭПК 9 и 13; при этом воздух стравливается через жиклеры 8 и 14.
Двигатель переходит на режим первой промежуточной ступени. Одновременно
срабатывают пироклапаны 29 рулевых камер, прекращая подачу окислителя в них.
Через 1 с обесточиваются ЭПК 17, 21 и 22.При этом закрывается перекрывной
клапан перекиси водорода 15. ТНА перестает работать. Давление за насосом
снижается, и закрываются клапаны горючего 24, окислителя 23 и жидкого азота 11.
Двигатель выключается.
Рисунок 4 - Пневмогидравлическая
схема двигателя РД - 107
Компоновочная схема РН Р-7
БИБЛИОГРАФИЧЕСКИЙ СПИСОК
1. «Основы проектирования летательных
аппаратов», под редакцией В.П.Мишина, М.: Машиностроение, 1985 г.
. В.В. Ушаков «Агрегаты пневмогидросистем
жидкостных ракетных двигательных установок ЛА», М.: МАИ, 1990 г.
. И.Е. Идельчик «Справочник по
гидравлическим сопротивлениям», М.: Машиностроение, 1990 г.
. «Физические величины», справочник, М.:
Атомиздат, 1994 г.