|
Номинальное
давление гидропривода , МПа20,0
|
|
|
Усилие на штоке
гидроцилиндра тянущем, кН
|
40,0
|
|
Скорость
перемещения штока гидропривода, м/с
|
0,25
|
|
Длины
гидролиний, м:
|
|
Всасывающей (от
бака к насосу) 0,5
|
|
|
Напорной (от
насоса к распределителю) 3
|
|
|
Исполнительной
(от распределителя к гидродвигателю) 2
|
|
|
Сливной (от
распределителя к баку) 4
|
|
|
Температура
окружающей среды ,°С-20…+30
|
|
|
Местные
сопротивления:
|
|
переходник, шт.
|
4
|
|
штуцер, шт.
|
6
|
|
разъемная
муфта, шт.
|
8
|
|
плавное колено
под углом 90°, шт.
|
6
|
|
дроссель, шт.
|
5
|
2. Описание
принципиальной гидравлической схемы /5/
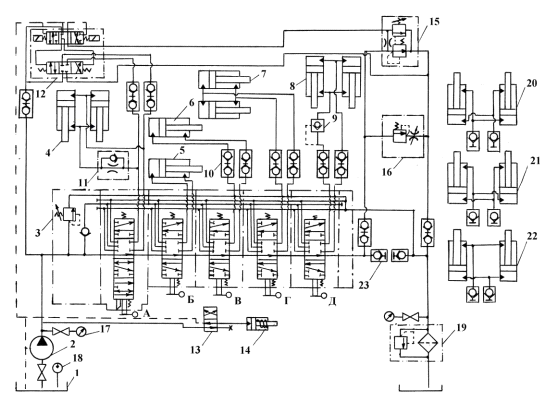
Рисунок 1. Принципиальная гидравлическая схема бульдозера,
рыхлителя, корчевателя.
Типовая гидравлическая схема бульдозера, рыхлителя,
корчевателя и кустореза (рис. 1) включает следующие элементы: гидробак 1, насос
постоянной производительности 2, секционный распределитель 3, гидроцилиндры 4
подъема и опускания отвала бульдозера (или рабочего органа - корчевателя),
гидроцилиндры 5 и 6 наклона и перекоса отвала, гидроцилиндры 7 блокировки
подвески ходового механизма гусеничного движителя, гидроцилиндры 8 подъема и
опускания корчевателя или рамы рыхлителя.
Кроме того, в гидросистему входят: управляемый обратный
клапан 9, быстроразъемные муфты 10, дроссель с обратным клапаном 11,
трехпозиционный золотник 12 с электрогидравлическим управлением,
двухпозиционный золотник 13, гидроцилиндр 14 одностороннего действия с
пружинным возвратом, дополнительный предохранительный клапан 15, дроссель с
регулятором 16, манометры 17, термометр 18, фильтр 19 с переливным клапаном.
Спаренные гидроцилиндры 20, 21, и 22 предназначены соответственно для создания
перекоса универсальной рамы бульдозера, поворота отвала в плане, поворота рамы
корчевателя и присоединяются к распределителю вместо гидроцилиндров 5, 7 и 8.
Принцип действия гидропривода заключается в следующем. Из
гидробака1 рабочая жидкость подается насосом 2 в напорную секцию распределителя
3. Четырехпозиционный золотник А направляет поток жидкости в гидроцилиндры 4
подъема и опускания отвала бульдозера. Трехпозиционные золотники Б и В управляют
гидроцилиндрами 5 и 6, изменяющими углы наклона и перекоса отвала. При
одновременном выдвижении или втягивании штоков гидроцилиндров 5 и 6 изменяется
угол наклона отвала, а при подаче жидкости в противоположные полости этих
гидроцилиндров регулируется перекос отвала.
Трехпозиционные золотники Г и Д управляют соответственно
гидроцилиндрами 7 и 8 блокировки подвески ходовой части
трактора
и подъема - опускания корчевателя или рамы рыхлителя. В
штоковой гидролинии гидроцилиндров подъема и опускания отвала бульдозера
установлен дроссель 11 с обратным клапаном, который обеспечивает сплошность
потока жидкости и замедление скорости опускания отвала. Присоединение
гидроцилиндров к распределителю и соединение некоторых других гидролиний
осуществляется с помощью быстроразъемных муфт 10 с обратными клапанами.
Применение этих муфт позволяет уменьшить потери жидкости при выполнении
монтажных работ и исключает попадание в гидросистему внешних загрязнений и
влаги.
Управляемый обратный клапан (гидрозамок) 9 предназначен для
обеспечения сплошности потока жидкости и снижения скорости при опускании
корчевателя или рамы рыхлителя под действием собственной массы. В
гидравлической схеме предусмотрена возможность автоматического управления
отвалом бульдозера с помощью трехпозиционного электрогидравлического золотника
12, который в зависимости от электрического сигнала специальных датчиков
соединяет поршневые или штоковые полости гидроцилиндров с напорной гидролинией
насоса. Автоматическое управление позволяет поддерживать постоянную глубину
резания грунта или выполнять планировочные работы.
Для автоматического регулирования отвалом бульдозера
выполняется следующее. Муфта 23 рассоединяется и поток жидкости от
распределителя 3
направляется в гидробак через предохранительный клапан 15 с
переливным золотником. Дистанционное управление этим клапаном производится от
электрогидравлического золотника 12.
При включении золотника 12 клапан 15 закрывается и поток
жидкости направляется от насоса в напорную магистраль золотника 12, который направляет
этот поток в штоковую или поршневую гидролинию гидроцилиндров 4. Для
регулирования скорости перемещения штоков гидроцилиндров 4 при автоматическом
управлении отвалом применяется дроссель с регулятором 16. Температура рабочей
жидкости измеряется датчиком температуры 18, а давления в сливной и напорной
магистралях - манометрами 17. Очистка рабочей жидкости от механических примесей
производится Фильтром 19 с переливным клапаном. С целью фиксации стойки
рыхлителя в требуемом положении применен гидроцилиндр 14 одностороннего
действия с пружинным возвратом, который включается автономным двухпозиционным
золотником 13 с ручным управлением.
3. Расчет
объемного гидропривода
3.1
Определение мощности гидропривода и насоса
Полезная мощность гидродвигателя возвратно-поступательного
действия (гидроцилиндра) определяется по формуле (1):
(1)
,
где
- мощность гидродвигателя, кВт;
F - усилие
на штоке, кН;
V-скорость движения штока, м/с;
Полезную мощность насоса определяют исходя из мощности
гидродвигателя с учетом потерь энергии при ее передаче от насоса к гидродвигателю
по формуле (2)
, (2)
где
- мощность насоса, кВт;
- коэффициент запаса по усилию,
;
- коэффициент запаса по скорости,
;
- мощность гидродвигателя, кВт.
3.2 Выбор
насоса
Зная необходимую полезную мощность насоса, и учитывая, что
полезная мощность насоса связана с номинальным давлением и подачей зависимостью
, можно найти подачу и рабочий объем
насоса по формулам
; (3)
где
- мощность насоса, кВт;
- подача насоса, дм³/с,
;
- номинальное давление, Мпа;
q - рабочий объем насоса, дм³;
- частота вращения вала насоса,
(об/с).
.
.
Насос выбирают из технической литературы по двум параметрам,
ближайшим к расчетам: номинальному давлению гидропривода
и рабочему объему насоса q.
Выбираем шестерённый насос типа НШ 32У-2, /3/.
Техническая характеристика данного насоса приведена в табл.2:
Таблица 2
Основные характеристики шестерённого насоса типа НШ 32У-2
|
Рабочий объем,
см³
|
31,7
|
|
Давление на
выходе, МПа:
|
|
|
номинальное
|
14
|
|
максимальное
|
17,5
|
|
Давление на
выходе в насос, МПа:
|
|
|
минимальное
|
0,08
|
|
максимальное
|
0,15
|
|
Частота
вращения вала, с-1
|
|
|
минимальная
|
16
|
|
номинальная
|
32
|
|
максимальная
|
40
|
|
Номинальная
потребляемая мощность, кВт
|
17,9
|
|
КПД насоса (не
менее)
|
0,82
|
|
Коэффициент
подачи (объёмный КПД) (не менее)
|
0,92
|
|
Класс частоты
рабочей жидкости по ГОСТ 17216-71, не грубее
|
15
|
|
Номинальная
тонкость фильтрации рабочей жидкости, мкм, не более
|
25
|
|
Масса, кг
|
5,28
|
По технической характеристике выбранного насоса производят
уточнение действительной подачи насоса:
, (5)
где
- действительная подача насоса, дм³/с;
q - действительный рабочий объем насоса, дм³;
- действительная частота вращения вала насоса,
;
- объемный КПД насоса.
3.3
Определение внутреннего диаметра гидролиний, скоростей движения жидкости
Расчетные значения внутренних диаметров всасывающей, напорной
и сливной гидролиний определяют из уравнения неразрывности потока жидкости с
учетом размерностей по формуле
, (6)
где
- расчетное значение внутреннего диаметра
гидролинии, м;
- действительный расход жидкости (подача насоса), дм3/с;
- скорость движения жидкости в гидролинии, м/с.
Скорость движения рабочей жидкости выбирают в зависимости от
назначения гидролинии таким образом, чтобы для уменьшения потерь давления на
гидравлическое трение режим движения был ламинарным или близким к нему.
По расчетному значению внутреннего диаметра гидролинии
производят выбор трубопровода по ГОСТ
8734-75, при этом действительное значение диаметра трубопровода d должно быть больше расчетного, т.е.
. По конструктивному выбору стенки
трубопроводов возьмём равные 4мм. Принимаем действительные значение диаметров
напорного, всасывающего, сливного трубопроводов:
После выбора трубопроводов производят определение действительных
скоростей движения жидкости во всасывающей, напорной и сливной гидролиниях по
формуле
, (7)
где
- действительное значение скорости
движения жидкости, м/с;
d - действительное значение диаметра гидролинии, м;
- действительный расход жидкости, дм3/с
3.4 Выбор
гидроаппаратуры, кондиционеров рабочей жидкости
Гидроаппаратуру выбирают по условному проходу и номинальному
давлению. Дополнительным параметром для гидроаппаратуры является номинальный
расход рабочей жидкости.
Под условным проходом
по ГОСТ 16516-80 понимается округленный до ближайшего значения из
установленного ряда диаметр круга, площадь которого равна площади характерного
проходного сечения канала устройства или площади проходного сечения присоединяемого
трубопровода.
Техническая характеристика секционного распределителя типа
ПУМ-500 приведена в табл.3: /3/:
Таблица 3
|
Условный проход
|
16
|
|
Давление, МПа:
|
20
|
|
максимальное
|
35
|
|
Расход
жидкости, л/мин:
|
|
|
номинальный
|
80
|
|
максимальный
|
110
|
|
Максимальные
внутренние утечки (при нейтральной позиции золотников), см3/мин
|
-
|
|
Сила,
необходимая для перемещения золотника из нейтральной позиции в рабочее при
номинальных давлении и потоке, Н, не более
|
260
|
|
Масса, кг:
|
|
|
пятисекционного
|
27,7
|
|
семисекционного
|
-
|
Основные параметры обратного клапана типа 61100 приведены в
табл.4, /3/:
Таблица 4
|
Условный
проход, мм
|
16
|
|
Номинальный
расход, дм³/мин
|
63
|
|
Масса, кг
|
0,53
|
Техническая характеристика предохранительного клапана прямого
действия типа К21002 приведена в табл.5, /3/:
Таблица 5
|
Условный
проход, мм
|
16, 20
|
|
Типоразмер
клапана
|
К21002
|
|
Вид
регулирования
|
Шайбами
|
|
Диапазон
регулирования давления, МПа
|
8…20
|
|
Масса, кг
|
1
|
Основные параметры дросселя с обратным клапаном типа 62600
приведены в табл.6, /3/:
Таблица 6
|
Условный
проход, мм
|
16
|
|
Типоразмер
|
62600
|
|
Номинальный
расход, дм3/мин
|
63
|
|
Давление, МПа
|
|
|
номинальное
|
32
|
|
максимальное
|
35
|
|
Масса, кг
|
1,1
|
Основные параметры муфта сливная типа МС-2 приведены в
табл.7,:
Таблица 7
|
Габаритные
размеры муфты, мм: длина ширина высота
|
107 210 245
|
|
Резьба
присоединительная
|
G 3"
|
|
Масса, кг
|
3,2
|
Основные параметры блока управления типа 601…А приведены в
табл.8, /3/:
Таблица 8
|
Давление, МПа
|
|
|
номинальное
|
2,5
|
|
Максимальное
|
5
|
|
Номинальный
расход, л/мин
|
16
|
|
Давление редуцирования,
МПа: максимальное минимальное
|
|
Сила
приложенная к рукоятке управления при номинальном давлении, Н, не более
|
3
|
|
Масса, кг
|
2,1
|
Основные параметры одностороннего гидрозамка типа 61600
приведены в табл.9, /3/:
Таблица 9
|
Условный проход,
мм
|
16
|
|
Типоразмер
|
61600
|
|
Номинальный
расход, дм3/мин
|
63
|
|
Габаритный
размер, мм
|
140х100х75
|
|
Масса, кг
|
4,2
|
Техническая характеристика линейного фильтра типа 1.1.25-25
приведена в табл.10, /3/:
Таблица 10
|
Условный
проход, мм
|
25
|
|
Номинальный
расход через фильтр При вязкости рабочей жидкости 20…30 сСт, дм3/мин
|
63
|
|
Номинальная
тонкость фильтрации, мм
|
25
|
|
Номинальное
давление, МПа
|
0,63
|
|
Номинальный
перепад давления при номинальном расходе и вязкости рабочей жидкости не более
30 сСт, МПа
|
0,08
|
|
Перепад давления
на фильтроэле- менте при открывании перепускного клапана, Мпа
|
0,3
|
|
Ресурс работы
фильтроэлемента, ч
|
200
|
|
Масса сухого
фильтра, кг
|
8
|
Выбор рабочей жидкости, /1/:
В качестве рабочей жидкости примем, /2/: ВМГЗ (ГОСТ ТУ
38-101479-74)
Характеристики масла ВМГЗ приведена в табл.11:
Таблица 11
|
Плотность при
20°С, кг/м³
|
865
|
|
Индекс вязкости
|
130…160
|
|
Вязкость при
50°С, сСт
|
10
|
|
Температура
застывания,°С
|
- 60
|
|
Температура
вспышки,°С
|
135
|
3.5 Расчет
потерь давления в гидролиниях
Потери давления определяют отдельно для каждой гидролинии
(всасывающей, напорной, сливной) при определенной температуре рабочей жидкости.
В соответствии с известным из гидравлики принципом наложения потерь, потери
давления в гидролинии определяют по формуле (8):
(8)
где
- потери давления в гидролинии;
- потери давления по длине гидролинии (путевые), Мпа;
- потери давления в местном сопротивлении, Мпа.
Потери давления по длине гидролинии (путевые) определяются по
формуле (9):
(9) где
- потери давления по длине гидролинии
(путевые), Мпа;
λ - коэффициент путевых потерь (коэффициент
Дарси);
l - длина гидролинии, м;
d - внутренний диаметр гидролинии, м;
- действительное значение скорости движения жидкости в
гидролинии, м/с;
ρ - плотность рабочей жидкости, кг/м³.
Коэффициент путевых потерь зависит от режима движения жидкости.
Для его расчета определим число Рейнольдса по формуле (10);
(10)
где
- действительное значение скорости
движения жидкости в гидролинии, м/с;
d - внутренний диаметр гидролинии, м;
ν - кинематический коэффициент вязкости
рабочей жидкости, м²/с.
Режимы турбулентные, так как Re>2320, поэтому коэффициент Дарси определяется по формуле (11):
(11)

Потери давления в местном сопротивлении определяются по формуле
(12):
(12)
где
- потери давления в местном
сопротивлении, Мпа;
- коэффициент местного сопротивления, /7/;
- действительное значение скорости движения жидкости, м/с;
ρ - плотность рабочей жидкости, кг/м³.
Таблица 12
|
ξ
|
Напорный
|
Сливной
|
|
Переходник
|
0,1…0,15
|
2
|
2
|
|
Присоединительный
штуцер
|
0,1…0,15
|
3
|
3
|
|
Разъемная муфта
|
1…1,5
|
4
|
4
|
|
Плавное колено
под углом 90°
|
0,12…0,15
|
3
|
3
|
|
Дроссель
|
2…2,2
|
2
|
3
|
Для всасывающей гидролинии
Для напорной гидролинии
Для сливной гидролинии
;
Зная потери давления по длине гидролинии и в местном сопротивлении,
можем определить потери давления в гидролинии
3.6 Расчет
гидроцилиндров
Основными параметрами гидроцилиндров являются: усилие на
штоке F,
скорость штока V, диаметр поршня D, диаметр штока d, и ход штока L.
Диаметр поршня гидроцилиндра со штоковой рабочей полостью
определяем из уравнения равновесия сил, действующих на шток:
, (16)
где
- усилие на штоке, H.
- давление в штоковой полости, Па,
, здесь
- потери давления в напорной гидролинии;
- давление в поршневой полости,
Па,, здесь
- потери
давления в сливной гидролинии;
- диаметр поршня, м; d - диаметр штока, м;
Задавшись значением коэффициента
и решив уравнение (16) относительно диаметра поршня, получим
следующее выражение:
; (17)
.
После нахождения диаметра поршня определим диаметр штока:
.
Кроме определения диаметров поршня и штока из условия обеспечения
заданного усилия
необходимо произвести расчет
гидроцилиндра по обеспечению заданной скорости движения штока
.
В этом случае диаметр поршня вторично определяется из уравнения
неразрывности потока жидкости (
, здесь
- эффективная площадь поршня) по формуле
(для гидроцилиндра со штоковой рабочей полостью):
, (18)
где
- расход жидкости.
.
После нахождения диаметра поршня определим диаметр штока:
.
; (19)
. (20)
Основные параметры гидроцилиндров, в том числе диаметры поршня и
штока, регламентируются ГОСТом 6540-68 "Цилиндры гидравлические и пневматические.
Основные параметры" и другими нормативно-техническими документами, по
которым и выбираются ближайшие к средним расчетным значениям диаметры поршня
и штока
, /3/.
Принимаем диаметры поршня
, штока
.
По выбранным стандартным значениям диаметров поршня
и штока
определим действительное усилие
, развиваемое гидроцилиндром
.
Действительную скорость движения штока определяют из уравнения
неразрывности потока жидкости по формуле (21):
, (21)
где
- эффективная площадь поршня,
, (22) для штоковой рабочей полости.
.
Произведем сравнение действительных и заданных параметров по относительным
величинам:
; (23)
Допускаемая величина отклонения действительных значений выходных
параметров гидроцилиндра (усилие и скорость) от заданных превышает ±10%, тогда
из формулы (16) определим рабочее давление
в штоковой полости гидроцилиндра.
Определяем рабочее давление (
) из формулы (16):
; (25)
.
) Найдём рекомендуемый расход жидкости по формуле (21) для
обеспечения заданной скорости движения штока гидроцилиндра:
; (26)
3.7 Тепловой
расчет гидропривода
Тепловой расчет гидропривода приводится с
целью определения температуры рабочей жидкости, объема гидробака и выяснения
необходимости применения специальных теплообменных устройств.
Основными причинами выделения тепла в
гидроприводе являются: внутреннее трение рабочей жидкости, дросселирование
жидкости при прохождении различных элементов гидропривода, трение в
гидрооборудовании и др.
Количество тепла, выделяемое в гидроприводе
в единицу времени, эквивалентно теряемой в гидроприводе мощности.
Тепловой расчет гидропривода ведется на
основе уравнения теплового баланса:
, (27)
где
- количество тепла, выделяемого в единицу
времени (тепловой поток), Вт;
- количество тепла. Отводимого в единицу времени, Вт.
Количество выделяемого тепла определяется по формуле
, (28)
где
- количество тепла, выделяемого в единицу
времени, Вт;
- мощность привода насоса (потребляемая), Вт;
- гидромеханический КПД гидропривода;
- коэффициент продолжительности работы гидропривода;
- коэффициент использования номинального давления;
- номинальное давление гидропривода, Па;
- действительная подача насоса, м/с³;
- полный КПД насоса из его технической характеристики.
Гидромеханический КПД гидропривода находят по формуле (29):
, (29)
где
и
- гидромеханические КПД насоса и гидродвигателя соответственно;
- гидравлический КПД гидропривода, учитывающий потери давления в
гидролиниях.
Гидравлический КПД гидропривода равен
, (30)
где
- номинальное давление гидропривода, МПа;
- потери давления в напорной, сливной и всасывающей гидролиниях
соответственно, МПа.
Гидромеханический КПД насоса определяют из выражения для полного
КПД гидромашины:
, (31)
где
- полный КПД насоса;
- гидромеханический КПД;
- объемный КПД.
Таким образом,
.
Значения гидромеханического КПД насоса и гидроцилиндра согласно
справочнику примем равным
Рассчитав значения гидравлического КПД, гидромеханического КПД
насоса и гидромеханического КПД гидроцилиндра, определим гидромеханический КПД
гидропривода:
.
Значения коэффициентов продолжительности работы гидропривода и
использования номинального давления:
и
(для расчетов примем
и
).
Определяем количество тепла, выделяемого в единицу времени:
Количество тепла, отводимого в единицу
времени от поверхностей металлических трубопроводов, гидробака при
установившейся температуре жидкости, определяют по формуле
, (32)
где
- количество отводимого в единицу времени
тепла, Вт;
- коэффициент теплопередачи от рабочей жидкости в окружающий
воздух, Вт/ (м2град);
- установившаяся температура рабочей жидкости,°С,
;
- температура окружающего воздуха,°С;
- суммарная площадь наружной теплоотводящей поверхности
трубопроводов (всасывающей, напорной, сливной гидролиний), м2,
, здесь
- внутренний диаметр;
- толщина стенки (для расчетов примем
); l - длина i-го
трубопровода;
- площадь поверхности гидробака, м².
Для практических расчетов рекомендуется принимать значения
= 10… 15 Вт/ (м2·град) (примем
= 15 Вт/ (м2·град)). Также
примем
= +70°С и
= +30°С.
Рассчитаем площадь наружной теплоотводящей поверхности
трубопроводов (напорного, всасывающего и сливного):
Суммарная площадь наружной теплоотводящей поверхности
трубопроводов:
.
Площадь поверхности гидробака определяют из уравнения теплового
баланса
Расчетная площадь поверхности гидробака связана с его объемом
следующей зависимостью:
, (33)
где
- площадь поверхности гидробака, м2;
V - объем гидробака, дм3.
Из этой формулы определяют объем гидробака. Этот объем не должен
превышать 0,8…3,0 минутной подачи насоса. Если это условие не удовлетворяется,
то необходима установка теплообменника.
.
Минутная подача насоса
входит в интервал от 0,8…3,0 требуемых значений, условие
соблюдается и установка теплообменника не нужна.
Заключение
В данной курсовой работе были рассчитаны основные параметры
объёмного гидропривода бульдозера, корчевателя, рыхлителя и на его основе было
подобрано соответствующее гидрооборудование:
Выбрали шестерённый насос НШ32У-2, рассчитали внутренние
диаметры гидролиний и скорости движения жидкости. Выбрали гидроаппаратуру:
секционный гидрораспределитель типа ПУМ-500, предохранительный клапан прямого
действия типа К21002, клапан обратный 61100, дроссель с обратным клапаном
62600, блок управления 601…А, гидрозамок односторонний 61600 линейный фильтр
типа 1.1.25-25, рабочая жидкость ВМГЗ (ГОСТ ТУ 38-101479-74); Рассчитали потери
давления в гидролиниях.
Рассчитали гидроцилиндры, произвели тепловой расчёт
гидропривода, в результате которого сделали вывод, что данный гидропривод не
нуждается в теплообменнике.
гидропривод бульдозер рыхлитель корчеватель
Список
литературы
1.
Алексеева Т.В., Галдин Н.С., Шерман Э.Б. Гидравлические машины и гидропривод
мобильных машин. - Новосибирск: Изд-во НГУ, 1994. - 212 с.
.
Галдин Н.С. Элементы объемных гидроприводов мобильных машин: Справочные
материалы: Учебное пособие. - Омск: Изд-во СибАДИ, 2005. - 127с.
.
Галдин Н.С. Основы гидравлики и гидропривода: Учебное пособие. - Омск: Изд-во
СибАДИ, 2006. - 145с.
.
Галдин Н.С., Кукин А.В. Атлас гидравлических схем мобильных машин и
оборудования: Учеб. пособие. - Омск: Изд-во СибАДИ, 2006. - 91 с.
.
Галдин Н.С. Гидравлические и пневматические системы (комплекс методических
указаний к курсовой работе по гидроприводу). Электронное учебное пособие (ЭУП).
- Омск: ЦДО СибАДИ, 2006. - 159с.
.
Галдин Н.С. Гидравлические машины и объёмный гидропривод: Учебное пособие. -
Омск: СибАДИ, 2007. - 257с.