Организация радиосвязи между наземными и спутниковыми станциями системы звукового радиовещания
Введение
звуковой связь антенна
Радиовеща́ние
(«эфирное радиовещание», кратк. «эфир»), от «радио» + «вещать» (сообщать) -
технология передачи звуковой информации в радиоэфире, также в проводных сетях
(проводное радиовещание) или в сетях с пакетной коммутацией (в компьютерных
сетях - интернет-радио ). Изначально термин произошел от физического понятия
«эфир», так как в начале XX века считалось, что распространение радиоволн
происходит в таком эфире, и в дальнейшем распространилось на все способы
широковещательной трансляции. Характеризуется передачей сигнала по принципу «от
одного - ко многим», т. е. более чем одному слушателю, как правило - по заранее
известному расписанию. В официальной документации также применяют термин
«радиовещание телевидения», подразумевающее передачу аудиовизуальной
информации.
Вещание в радиоэфире осуществляется при помощи
радиопередатчиков (приём передач, соответственно, - радиоприемников), той или
иной мощности, передающими информацию на той или иной частоте электромагнитного
излучения. Радиопередатчик с сопутствующим оборудованием (студии, каналы связи
и питания, антенна на мачте или вышке) называется радиостанцией.
Частота является главной характеристикой
радиовещательной станции. В первые десятилетия развития радиовещания, для обозначения
характеристики несущих колебаний использовали длину волны излучения,
соответственно - шкалы радиоприёмников были проградуированы в метрах. В
настоящее время несущие колебания обозначают частотой и, соответственно, шкалы
радиоприёмников градуируют в кГц, МГц и ГГц.
Как правило, звук в эфирном радиовещании
модулирует несущую частоту передатчика одним из способов модуляции: амплитудным
(АМ) или частотным (ЧМ). ЧМ позволяет осуществлять высококачественное (как
правило стереофоническое) вещание в диапазоне частот 66-108 МГц. В других
диапазонах с более длинными волнами (ДВ, СВ, КВ) используется АМ и цифровое
радиовещание в формате DRM. Попытки использования однополосной модуляции (SSB)
в радиовещании особого успеха не имели.
1.Организация звукового вещания
Организационная структура системы звукового
вещания представлена на (рис1). Подготовкой, формированием и выпуском программ
звукового вещания занимаются Государственный комитет Совета Министров РФ по
телевидению и радиовещанию (Гостелерадио РФ) и его органы на местах -
Гостелерадиокомитеты- республиканские, краевые, областные и окружные
телерадиокомитеты, отвечающие как за содержание программ звукового вещания так
и за их техническое качество. Гостелерадио имеет центры формирования программ
звукового вещания (радиодома), в которых производится подготовка, формирование
и выпуск программ звукового вещания.
Рисунок 1.
Структура системы звукового вещания.
Готовят
программы редакции, специализированные по типу передачи и объединенные в
главные редакции ГР информации, пропаганды литературно-драматического вещания,
музыкального вещания для молодежи, детей и юношества и др. Главная редакция
осуществляет организацию и планирование программ - от составления дневных и
недельных программ до их выпуска. Отдел выпуска ОВ организует передачу
программ. Наблюдение за техническим качеством передач возложено на отдел
контроля ОК.
Передачи
могут вестись в записи или непосредственно (прямые передачи). Прямые передачи
составляют 5…10% от общего объема. Это в большинстве актуальные передачи с
места событий, трансляции из театров, стадионов, дикторский текст. Применение
предварительной записи позволяет автоматизировать процесс выпуска программ и
повысить качество вещания.
В
зависимости от назначения различают передачи для населения России - внутренние
вещание и передачи для населения других стран - иновещание. Внутренние вещание
составляют передачи центрального вещания, создаваемые Гостелерадио РФ в Москве,
передачи республиканского вещания- по программам, создаваемым
Гостелерадиокомитетами краевого, областного, окружного вещания - по программам,
составляемым соответствующими гостелерадиокомитетами. Внутренним вещанием
охвачена почти вся территория РФ. Центральное общесоюзным вещанием в настоящие
время ведется по девяти программам с общим объемом около 180 часов в сутки.
Первая
программа - это основная общесоюзная, информационная - политическая,
познавательная и художественная. Среднесуточный объем вещания 20 часов. Около
50% этого времени отводится информационным, общественно-политическим передачам,
а также вещанию для детей и молодежи. Остальное время занимают театральные,
литературные, музыкальные, спортивные и другие передачи. Так как территория РФ
включает в себя 11 часовых поясов, первая программа имеет 4 дубля , называемые
«Радио-Орбита». Программа «Радио-орбита-1» предназначена для жителей
Камчатской, Магаданской, Сахалинской областей, Чукотского национального округа
( часовые пояса +10 +9 +8 по отношению к Москве ). Программа «Радио-орбита-2»
принимается населением Якутской республики, Приморского и Хабаровского краев,
Амурской и Читинской областей (часовые пояса +7, +6). Программа
«Радио-орбита-3» адресована жителям Бурятской и Тувинской республик, Алтайского
и Красноярского краев, Иркутской, Кемеровской, Новосибирской, Томской областей
(часовые пояса +5 +4). Программа «Радио-орбита-4» предназначена для областей РФ
в часовых поясах +3, +2.
Вторая
программа «Маяк» общероссийская круглосуточная. Информационно-музыкальная -
транслируется одновременно для районов страны. Каждые полчаса в коротких
выпусках новостей сообщается о событиях внутренней и международной жизни. В
остальное время «Маяк» передает произведения русской и зарубежной музыки.
Третья
программа - литературно-музыкальная и образовательно-познавательная -
предназначена в основном для населения Европейской части России и Урала.
Транслируется радиоспектакли, пропагандируется музыкальная классика,
современная симфоническая и оперная музыка. Среднесуточный объем вещания по
этой программе 17 часов.
Четвертая
программа - музыкальная передается на гектометровых и метровых волнах. Объем
вещания 9 часов. Из них 7 стереофоническое на метровых волнах.
Пятая
программа -общественно-политическая и художественная - ретранслирует основные
выпуски «Последних новостей» первой программы, а также информационные и
музыкальные передачи «Маяка»; предназначена для российских граждан, находящихся
за рубежом, и иностранных слушателей, владеющих русским языком, ведется
круглосуточно.
2.Структурная
схема электрического канала звукового вещания с использованием спутниковой
системы связи
Формирование
и доведение программ до слушателей осуществляется с помощью специального
комплекса технических средств, образующих электрический канал звукового вещания
(ЭКЗВ). По ЭКЗВ сигналы звукового вещания передаются с выхода микрофона до
антенны передатчика или абонентской розетки тракта проводного вещания.
Электрический канал звукового вещания состоит из трех различных последовательно
соединенных трактов: формирование программ (ТФП), первичного распределения
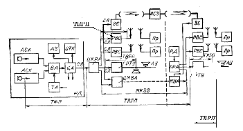
программ (ТПРП) и вторичного распределения программ (ТВРП) (рис 2).
Совокупность технических средств ТПРП и ТВРП составляет вещательную сеть.
Рисунок 2.
Электрический канал звукового вещания.
Тракт
формирования программ представляет собой часть ЭКЗВ, которая начинается на
выходе микрофона и заканчивается на выходе центральной аппаратной радиодома
(радиотелецентра). Радиодом является головным звеном систем звукового вещания,
и поэтому средства, составляющие ТФП, имеют наиболее высокие параметры
качества. Радиодом, расположенный в Москве, называют Государственным домом
радиовещания и звукозаписи (ГДРЗ).
Типовой ТФП
состоит из аппаратно-студийных комплексов АСК, вещательной аппаратной ВА,
центральной аппаратной ЦА, трансляционной аппаратной ТА и аппаратных
звукозаписи АЗ. Входы типового ТФП рассчитаны на подключение источников
сигнала, имеющих низкий (-30…-70 дБ) либо высокий уровень (-12…+12дБ). Низкие
уровни сигнала свойственны микрофонным трактам, сигналы с высоким уровнем
поступают с выходом магнитофона, трансляционных пунктов, междугородных каналов
звукового вещания.
Программы
создаются в аппаратно-студийном комплексе радиодома, состоящем из нескольких
студий С и студийных аппаратных. Однако, как правило, в АСК не производится
полное формирование программ, а создаются только их фрагменты, которые
записываются на магнитную ленту. В каждом радиодоме имеется фонотека, из
которой можно взять записи требуемые для данной программы. Отдельные фрагменты
программ можно получить извне от трансляционных пунктов, оборудованных в
концертных залах, театрах, на стадионах данного города и по международным
каналам звукового вещания МКЗВ из других радиодомов. Для приема этих фрагментов
программы в радиодоме предусмотрена трансляционная аппаратная. Формируется из
отдельных фрагментов вещательная программа в вещательной (программной)
аппаратной. Программы, сфокусированные в ВА, поступают в центральную аппаратную
для коммутации потребителям. Из служб радиодома сигналы ЦА подаются в
аппаратные звукозаписи и отдел технического контроля ОТК. Технических контроль
программ производится непрерывно.
На выходе ЦА
радиодома начинается тракт первичного распределения программ ТПРП. По
соединительной линии СЛ сигналы из ЦА поступают в
коммутационно-распределительную аппаратную КРА. Московская КРА называется
центральной (ЦКРА) и связанна с сетью радиовещательных станций РВС, с
городскими радиотрансляционным узлом ГРТУ и через центральную междугородную
вещательную аппаратную ЦМВА с междугородным каналом звукового вещания МКЗВ,
образуемым в кабельных, радиорелейных и спутниковых системах передачи.
Сеть МКЗВ
организуется на базе магистральной и внутризоновой первичной сети ЕАСС. Она
является основной общегосударственной системы распределения программ вещания,
которая обеспечивает подачу центральных программ ко всем краевым и областным
центрам, распределение центральных и областных (краевых) программ по территории
областей (краев), обмен программами между центрами формирования программ.
Программы
центрального вещания поступают на входы КРА всех крупных городов (краевые и
областные центры). Местные КРА обеспечивают подачу программ звукового вещания
на местные РВС и ГРТУ.
Радиотрансляционные
узлы проводного вещания РТУ районных центров получают программы по проводным
каналам звукового вещания или по РВС.
Тракт
вторичного распределения программ представляет собой часть ЭКЗВ,
предназначенную для передачи программ непосредственно слушателям. Этот тракт
начинается с конца СЛ от местного КРА (ЦА или МКЗВ), по которой сигнал
вещательной программы подается на вход передатчика РВС или ГРТУ и заканчивается
входом антенны передатчика или абонентской розеткой сети проводного вещания.
Таким образом, доведение программ непосредственно до слушателя осуществляется
двумя способами: с помощью радиовещательных станций или системы проводного
вещания. Чаще всего оба способа используют одновременно, так как каждый из них
имеет свои преимущества и недостатки.
Достоинством
радиовещания являются многопрограммность и большая дальность действия. Система
проводного вещания в городах и ряде районных центров обеспечивает передачу трех
программ (обычно первую и вторую центральные и одну областную (краевую) при
большей по сравнению с радиовещанием надежности в работе, а абонентское
устройство проводного вещания дешевле радиоприемника.
3.Типы
антенн, используемые для организации радиосвязи между наземными и спутниковыми
станциями системы звукового радиовещания
.1
Зеркальные параболические антенны
Зеркальная
осесимметричная параболическая антенна состоит из отражающей поверхности,
выполненной в виде параболоида вращения, и небольшой слабонаправленной
антенны-облучателя, установленный в фокусе параболоида и облучающей внутреннюю
поверхность последнего. На базе такой классической зеркальной антенны
разработаны различные модификации, многообразие которых приводит к
целесообразности сгруппировать их т.е, провести классификацию по основным
отличительным признакам. Так, по числу отражающих зеркал различают одно- и
многозеркальные антенны. Последние, как правило, содержат два зеркала. Часто
эту группу называют двухзеркальными антеннами.
По взаимной
ориентации зеркал и облучателей антенны могут быть симметричными и
осенесимметричными. В симметричных антеннах отражающее зеркало обладает осевой
симметрией, и в поле отраженное от вершины такого зеркала, попадает в
облучатель. Если не принять специальных мер, то согласование антенны будет
невысоким. В осенесимметриных схемах антенн волны, отраженные от зеркала,
проходит мимо облучателя. Такие схемы называют еще антеннами с вынесенным
облучателем (АВО). Их отличает высокое согласование с трактом питания, но в то
же время они обладают повышенным уровнем кроссполяризации, что при
одновременной работе на ортогональных поляризациях является источником
дополнительных помех.
По числу
основных лучей, создаваемых зеркальной антенной, различают одно- и многолучевые
антенны. Число лучей определяется числом облучателей. Многолучевые антенны
могут создаваться как симметричном, так и в осенеметричном вариантом.
По типу
кривизны основного зеркала используются параболические и сферические отражающие
зеркала, зеркала с классическим и модифицированными профилями, обеспечивающими
высокий результирующий КПД в условиях компромисса между апертурными КИП и
потерями за счет «перелива» энергии за края зеркал. Это так называемые
оптимизированные антенны.
При
фиксированном положении отражающего зеркала направление максимального излучения
(приема) может быть либо фиксированные, либо антенна может работать в режиме
сканирования. Особое место занимают зеркальные антенны с пониженным УБЛ.
.2 Геометрические свойства и принцип действия
параболической антенны
В прямоугольной системе координат (начало в
вершине параболоида) параболическая поверхность (рис. 3) описывается уравнением
Рисунок 3. Параболическая поверхность.
хг + у' = 4fz,
где f- фокусное расстояние.
В сферической системе координат (начало в
фокусе) эта поверхность описывается уравнением
r' = 2fl(1 + сову),
где r' - расстояние от фокуса до любой точки на
внутренней поверхности параболоида; у - угол между направлением на данную точку
и фокальной осью зеркала (полярный угол).
В случае параболоида вращения плоскость раскрыва
(плоскость, проходящая через крайние точки поверхности зеркала и
перпендикулярная его фокальной оси) имеет круглую форму; радиус этой плоскости
называется радиусом раскрыва зеркала. Радиус раскрыва и угол
раскрыва зеркала (угол у между фокальной осью и прямой, проведенной из фокуса к
кромке параболоида) связаны соотношением
Ro = 2/(у012).
Форма зеркала характеризуется отношением Ro/f
или углом раскрыва Зеркало называется длинно фокусным (мелким), если Ro/f
< 2 либо 2'iт или коротко фокусным (глубоким), если Rolf
> 2 либо 2у0 > л. Если фокус находится на пересечении
плоскости раскрыва зеркала с фокальной осью, то Ro/f = 2 и 2у0
= i.
Принцип действия зеркальной антенны следующий.
При падении излучаемой облучателем электромагнитной волны на зеркало на
последнем возникают электрические поверхностные токи (вторичные источники
электромагнитного поля). Эти токи существуют не только на внутренней,
обращенной к облучателю поверхности зеркала, но также из-за явления дифракции
электромагнитных волн и на его внешней поверхности. Электромагнитное поле,
создаваемое зеркальной антенной в любой точке окружающего пространства, есть
результат сложения (интерференции) полей: вторичного, создаваемого
поверхностными токами, и первичного, создаваемого облучателем. С позиций метода
геометрической оптики расходящиеся лучи, которые идут от источника
(облучателя), находящегося в фокусе зеркала, после отражения от его поверхности
становятся параллельными. Параллельным лучам соответствует плоский фронт волны.
Рассмотрим сечение параболоида плоскостью хОг. Образованная этим сечением
парабола обладает тем свойством, что расстояния от ее фокуса F до любой точки,
лежащей на линии А4У, перпендикулярной оси параболы и параллельной ее
директрисе, по ломаным путям (ЕР1М1, ЕР2М2 и др.)
одинаковы. Установленный в точке F облучатель излучает волны близкие к
сферическим. При этом расходящиеся лучи совпадают с линиями ЕРШ, ГР2
и т.д. Если бы длина волны первичного источника была
бесконечно мала, то лучи, падающие на внутреннюю поверхность параболоида,
отражались бы от нее по законам геометрической оптики. При этом вследствие
параболической формы зеркала все отраженные лучи были бы параллельны оси г и,
таким образом, сферическая волна преобразовывалась бы параболоидом в плоскую. В
действительности длина волны облучателя не бесконечно мала, и поэтому
отраженные лучи идут нс параллельно, а расходятся. Однако расходимостью
отраженных от зеркала лучей на небольшом участке пути от зеркала до поверхности
раскрыва (АВ на рис. 8.10, а) можно пренебречь, и эту поверхность
можно считать синфазно возбужденной.
.3 Двухзеркальные антенны
Рассмотренные зеркальные параболические антенны
по сравнению с другими типами антенн обладают хорошими электрическими
характеристиками, технологичны в изготовлении и имеют сравнительно простую
конструкцию. Наряду с этими достоинствами они обладают недостатками, которые в
ряде случаев не позволяют удовлетворить комплексу требований, предъявляемых к
современным антеннам. Такими недостатками являются большая длина тракта от
антенны до приемопередающей аппаратуры и его размещение в поле излучения
антенны; сложность обеспечения амплитудного распределения поля в раскрыве,
близкого к равномерному, с сохранением высокого значения результирующего КИП
неприемлемые в ряде случаев продольные габаритные размеры антенны и др.
Поэтому наряду с одно- зеркальными схемами антенн были разработаны так
называемые двух- зеркальные антенны, в которых перечисленные недостатки
проявляются в меньшей степени либо полностью устраняются. Среди многообразия
типов двухзеркальных антенн есть две классические: это двух- зеркальные антенны
Кассегрена (рис. 4, а) и Грегори (рис. 4, б). В этих антеннах используются две
отражающие поверхности: основная - большое (обычно параболическое) зеркало и
вспомогательная - малое зеркало, выполненное либо в виде части гиперболоида
вращения (рис. 4, а), либо в виде части эллипсоида вращения (рис. 4, б). Пусть
облучатель с фазовым центром, находящимся в точке F2, излучает в направлении
малого зеркала сферическую волну. В каждой точке поверхности зеркала
соблюдается правило: угол отражения равен углу падения. При этом вследствие
геометрических свойств гиперболы (или эллипса) отражаемая малым зеркалом волна,
снова оказываясь сферической, как бы исходит из одной точки - фокуса гиперболы
(или эллипса) F1, совмещенного с фокусом большого зеркала -
параболы. Эта волна трансформируется большим зеркалом в плоскую. Второй фокус
малого зеркала F2 совмещается с фазовым центром облучателя (обычно
рупора).
Рисунок 4, а. Антенны Кассегрена.
Рисунок 4, б Антенна Грегори.
Геометрия двухзеркальной антенны определяется
следующими параметрами (рис. 5) RО
и RМ - соответственно радиусы раскрывав большого и малого зеркал,
обычно RM = (0,1..0,2) R0
- угол раскрыва большого параболоида; 2ао - угол облучения
источником (облучателем) краев малого зеркала; fо - фокусное
расстояние большого зеркала; fм - фокусное расстояние малого
зеркала; 2с - расстояние между фокусами малого зеркала; е - эксцентриситет
малого зеркала. Из перечисленных параметров независимыми являются четыре
параметра, остальные могут быть определены через них. Обычно в качестве
независимых переменных берутся RО
,
RM , YО
.
Двухзеркальная антенна по своим электрическим
свойствам эквивалентна однозеркальной антенне с параболическим зеркалом с
фокусным расстоянием f, рассчитываемым по формулам, полученным методом
геометрической оптики.
Из (рис. 6) видно, что фокусное расстояние
эквивалентного параболоида больше фокусного расстояния основного зеркала.
Следованно, при данном облучателе амплитудное распределение в раскрыве
двухзеркальной антенны получается более равномерным, чем у однозеркальной
антенны с таким же отношением R01.
Двухзеркальная антенна обладает рядом
преимуществ по сравнению с однозеркальной. Вспомогательное зеркало облегчает
подборнаиболее благоприятного амплитудного распределения в раскрыве параболоида
(подробный анализ показывает, что трансформация амплитуд поля источника
происходит только на малом зеркале; большое зеркало лишь выравнивает фазовое
распределение) и тем самым обеспечивает сравнительно высокий результирующий КИП
зеркала. Так как в двухзеркальной антенне облучатель можно расположить близко к
основному зеркалу, то упрощается подводка питания к облучателю, укорачивается
длина линии питания и облегчается крепление этой линии и облучателя. Укорочение
линии питания ведет к уменьшению потерь в ней и снижению шумовой температуры
тракта питания, что важно при использовании антенн в спутниковой и космической
радиосвязи. Применяя в двухзеркальной системе поверхности, несколько отличные
от правильных параболоидов, эллипсоидов и гиперболоидов (квазипараболические
или оптимизированные антенны), можно добиться более равномерного
амплитудного распределения поля в раскрыве основного зеркала при меньшем
переливании энергии через его края, чем это имеет место в обычной
двухзеркальной антенне. Более равномерное амплитудное распределение в раскрыве
большого зеркала при большом коэффициенте перехвата (и1) обеспечивается
малым зеркалом благодаря модификации формы его поверхности. При этом
модифицированная форма поверхности большого зеркала восстанавливает синфазность
возбуждения его раскрыва.
Оптимизация двухзеркальной антенны состоит в
подборе профилей зеркал в соответствии с заданной формой ДН облучателя.
Основными требованиями, предъявляемыми к форме ДН облучателя оптимизируемой
антенны, являются ее осевая симметрия и минимальная утечка энергии вне сектора
облучения малого зеркала (крутые скаты ДН).
Рисунок 5
.4 Облучатели зеркальных антенн
В качестве облучателей зеркальных антенн
применяют слабо- направленные антенны, обладающие однонаправленным излучением
(в сторону зеркала). Фазовый центр облучателя совмещается с фокусом зеркала.
Если облучатель не обладает однозначно выраженным фазовым центром, как,
например, пирамидальный рупор, то положение такого облучателя относительно
фокуса параболического зеркала подбирается экспериментально.
Диаграмма направленности облучателя должна
обеспечивать требуемое амплитудное распределение в раскрыве при малом
переливании энергии через края зеркала, по возможности обладать осевой
симметрией и минимальным уровнем боковых и задних лепестков.
Диапазонные свойства параболической антенны в
основном зависят от облучателя, поэтому от него требуется широкая полоса
пропускаемых частот как по направленным свойствам, таки по согласованию.
Вибраторные облучатели, питаемые с
помощью коаксиальных линий, применяют обычно в дециметровом диапазоне и в
длинноволновой части сантиметрового диапазона. Для создания однонаправленного
излучения используют контррефлекторы в виде пассивных вибраторов или
металлических дисков диаметром (0,7..0,8)л.
Фазовый центр облучателя находится между вибратором и контррефлектором.
Вибраторы, питаемые с помощью волноводов, - волноводно-вибраторные облучатели -
применяют на волнах короче 10 см. В середине выходного отверстия волновода
перпендикулярно линиям вектора Е устанавливается тонкая металлическаяпластина,
к которой крепят два вибратора на расстоянии примерно (0,3...0,25)л.
друг от друга. Вибраторы возбуждаются полем, выходящим из открытого конца
волновода. Длины вибраторов подбираются так, чтобы второй вибратор играл роль
контррефлектора. Фазовый центр располагается между вибраторами ближе к первому
из них). Вибраторные облучатели целесообразно использовать в случае довольно
глубоких параболических зеркал (при 2у0 =120...180°). Для создания
круговой поляризации можно применять спиральный или турникетный
облучатель (рис. 7).

Облучатели этого типа используются также в
зеркальных антеннах, если передаваемые поля имеют взаимно перпендикулярную
поляризацию. В этом случае один из вибраторов предназначен для передачи, другой
- для приема. На сантиметровых и более коротких волнах широко применяют
волноводные (круглые и прямоугольные) и рупорные облучатели (рис. 8).

Рисунок 8. Рупорный облучатель.
Эти облучатели позволяют передавать большую
мощность и имеют лучшие диапазонные свойства, чем вибраторные. Рупорный
облучатель с фазирующей секцией позволяет получать волну с круговой
поляризацией.
Облучатели, предназначенные для двухзеркальных
неоптимизированных и оптимизированных антенн, должны иметь ДН с максимумами в
направлении кромки малого зеркала и с небольшой впадиной в направлении его
вершины. Близкую к такой ДН имеют расфазированные рупоры. Среди различных типов
рупорных антенн, позволяющих получать требуемую форму ДН облучателя
двухзеркальных антенн, назовем расфазированные рупоры, расфазированные рупоры с
изломом конической образующей (рис. 9), расфазированные рупоры с
диэлектрической втулкой (рис. 10).
Рисунок 9. Рупоры с изломом конической
образующей. Рисунок 10. Рупоры с диэлектрической втулкой.
4.Конструктивный и электрический расчет антенны
.1 Расчет конструктивных параметров антенны
Данные для расчета.
Параболическая антенна для спутниковой связи.
|
Средняя
рабочая волна
|
лСР=
8 см
|
|
Полоса
рабочих частот
|
fСР=
20%
|
|
Коэффициент
направленного действия
|
D=
30 dB
|
|
Ширина
диаграммы направленности по нулевой мощности не более
|
3°
|
|
Мощность
излучения
|
P=
5 Вт
|
При R/f = 1,3 коэффициент направленного действия
получается максимальным, а величина коэффициента использования поверхности
раскрыва К= 0,83.
Где R - радиус раскрыва зеркала антенны-
фокусное расстояние параболоида вращения;
Принимаем R/f = 1,3 и К= 0,83
Площадь раскрыва зеркала S (м2)
рассчитывается по формуле(1):
= Dл2 / 4∙3,14К
где D=30 dВ вибратор
lgD=30; lgD=3;
D=1000=(1000*64)/(4*3,14*0,84)=64000/10,43=6136 см2 = 0,61 м2
Радиус раскрыва R(м) рассчитывается по
формуле(2):
=√S/n
R=√0,61/3,14=0,44
Фокусное расстояние f(м) рассчитывается по
формуле(3):
=R/1,3
=0,44/1,3=0,34
Угол раскрыва параболоида ш (град.)
рассчитывается по формуле(4):
Sinш=(R/f)/(1+R2/4f2)
Sinш=1,29+0,19/0,46=0,91
Ш=66°
Определяем точность выполнения профиля зеркала ∆p(cм)
т.к. необходимо обеспечить синфазность возбуждения раскрыва с точностью ±n/4,
то необходимая точность выполнения профиля зеркала ∆p определяется по
формуле(5):
∆p=л/8(1+сosш)
Точность выполнения профиля зеркала в близи
центра параболоида [ ш=0 ]
∆p=л/8(1+сos0)
∆p=8/8(1+1)=8/16=0,5 см
У кромки зеркала [ ш=66° ]
∆p=л/8(1+сosш)
∆p=8/8[1+0,407]=1/8*1,407=0,7 cм
Определяем допустимую точность установки
облучателя [ ш=66° ] по формуле(6):
∆p0=л/8(1-сosш)
∆p0=л/8(1-сosш)=1/0,593=1,7 см
.2 Расчет конструктивных параметров облучателя
Облучателем выбираем симметричный вибратор что
бы обеспечить работу на радио волнах горизонтальной поляризации. Коэффициент
направленного действия облучателя d≤30
Облучатель должен работать в режиме осевого
излучения. Длина вибратора l (cм) принимается l= л, л=8 см, принимаем высоту
мачты равной 15 м.
.3 Расчет электрических параметров
|
Рабочая
волна
|
л=
8 см
|
|
Полоса
пропускания
|
2∆f=
20%
|
|
Мощность
подводимая к антенне
|
P=
5 Вт
|
|
Коэффициент
направленного действия
|
D=
30 dB
|
|
Длина
вибратора облучателя
|
l=
8 cм
|
|
Площадь
раскрыва зеркала антенны
|
S=0,61
м2
|
Рабочий диапазон волн л (см) облучателя
рассчитывается по формуле(7): л=[0,75/1,3]l
Минимальное значение диапазона волн лМИН (cм)
облучателя рассчитывается по формуле:
лМИН=0,75*l
лМИН=0,75*8=6 см
лМАКС=1,3*l
лМАКС=1,3*8=6 см
Входное сопротивление облучателя антенны RВХ
(Ом) рассчитывается по формуле(8):
ВХ=140(l\л)
Определим входное сопротивление RВХ (Ом)
для л= 8 смВХ=140(8\8)=140 Ом
Определим входное сопротивление для лМАКС =10,4
смВХ=140(8/10,4)= 108 Ом;
Определим входное сопротивление для лМИН =6
смВХ=140(4/3)=187 Ом
Коэффициент направленного действия
симметриченого вибратора D рассчитывается по формуле:
=120F(ц)max\ R∑
где F(ц)max - максимальное значение
ненормированной характеристики направленности∑ - сопротивление
излучения, отнесенное к току пучности (Ом);
Для l/л = 1, R∑ = 200
Ом=120(1-cos66°)2/200=0,2
Для l/ лМИН =1, R∑ =
220 Ом=120(1-cos66°)2/220=0,18
Рассчитаем коэффициент усиления параболической
антенны Е для длин волн лМИН, лМАКС, и л т.к КПД антенны
100%, то определяем коэффициент усиления Е по формуле(9):
=D=4*3,14*K*S\ л2
где S - площадь раскрыва зеркала, K=0,83
для лМИН= 6
см=4*3,14*0,83*6136/36=1776,9
lg1776,9=10*3,25=32,5 дБ
для л=8 см=4*3,14*0,83*6136/64=999,5
lg1776,9=10*3 =30 дБ
для лМАКС=10,4
см=4*3,14*0,83*6136/108,16=591,4
lg1776,9=10*2,8 =28 дБ
5.Техника безопасности при обслуживании антенн
.1 Безопасность жизни деятельности и охраны
труда
Практически все работники предприятий в то числе
и антенщики, связи с обслуживанием электроустановок, являющихся источником
повышенной опасности для жизни человека. Следует отметить, что эта опасность
непосредственно не видна. Лишь косвенно - по сигнальным устройствам, по
индикаторным приборам узнать о наличие напряжения на элементах
электроустановки. Это требует внимания со стороны работника выполняющего ту или
иную работу, а также неукоснительного выполнения им всех требований техники
безопасности. Работа антенщиков связана, кроме того, с перемещением грузов,
выполнением ряда операций на большой высоте, использованием сварки, пайки и др.
Обеспечить безопасность труда можно правильной
организацией технической эксплуатацией, квалифицированным обслуживанием
оборудования, знаний правил технической безопасности. Ответственным за
безопасное произведение работ являются руководители этих работ.
Работы по обслуживанию антенно-мачтовых
сооружений разрешаются лицам не моложе 18 лет, прошедшим медицинское
освидетельствование и допущенным к работе на высоте. Работники в обязательном
порядке проходят обучение безопасным методом работы. Работники в обязательном
порядке проходят обучение безопасным методом работы. Все вновь прибывшие на
работу до получения разрешения на посещение радиопредприятий должны пройти
вводный инструктаж. А затем до получения разрешения на посещение рабочего места
первичный инструктаж. Самостоятельная работа поручается после проведения
необходимой теоретической подготовки путем курсового или индивидуального
обучения, на рабочем месте и проверки знания правил техники безопасности,
правил технической эксплуатации. Провиденных и должностных инструкций в объеме
выполненных работ.
Для овладения наиболее совершенными методами
безопасной работы, повышения профессиональных знаний весь производственный
персонал занимается технической учебой, для него проводятся периодические
инструкции по технике безопасности. Антенщики ежегодно должны проходить
медицинское освидетельствование. Все работы на антенно-мачтовых сооружениях
производятся при обязательном выполнении организационных и технических
мероприятий, обеспечивающих персоналу безопасные условия работы.
.2 Техника безопасности при установки антенны
Нельзя выполнять работы по установке антенн во
время дождя, снегопада, гололедицы, при сильном ветре и т. п. Выходить на крышу
можно через люк или слуховое окно. По пожарной лестнице допускается подниматься
на здания, имеющие не более двух этажей. При установке и ремонте антенн каждый
работающий обязан иметь следующие защитные средства: диэлектрические перчатки,
предохранительный пояс и веревку, очки, рукавицы, фонарь, а также инструмент с
изолирующими ручками. Работают на крыше в обуви на резиновой подошве. Перед
выходом на крышу необходимо надеть предохранительный пояс с веревкой для
страховки или обвязаться прочной веревкой, второй конец которой закрепить на
чердаке за балку или стропила. Крепление веревок за дымовые трубы не
допускается. На плоские огражденные и не огражденные крыши выход допускается
без страхующего каната в обуви на резиновой подошве с надетым предохранительным
поясом. При необходимости подхода к краю крыши применение страхующего каната
обязательно. Около мачт антенн, установленных на крутых крышах, должны быть
устроены выходные люки. На люке прочно закрепляют болт с проушиной или кольцо,
к которому привязывают веревку для страховки. Второй конец ее прикрепляют к
предохранительному поясу работающего на крыше. Элементы антенн доставляют на
крышу через чердак или непосредственно с земли при помощи кронштейна с блоком.
Антенну устанавливают не менее двух человек (до 5 м). При длине мачты более 5 м
количество работников увеличивается, например, при подъеме антенны высотой 7,5
м два человека поднимают мачту, два тянут за оттяжку в сторону подъема, а
остальные двое человек страхуют мачту другими оттяжками. При подъеме антенны
работающие прикрепляют страхующие веревки к стяжным болтам или к основанию
антенны. При оборудовании снижения антенны (закрепление кабеля к отводной
планке и при устройстве ввода в окно комнаты работающий должен страховаться
веревкой. При монтаже антенны следует пользоваться приставными лестницами.
Нижние концы лестниц при установке на полу
снабжают резиновыми наконечниками, при установке на грунте - острыми
металлическими щупами. Если работу с лестницы выполняют на высоте более 3-х
метров или устанавливают ее на цементном и плиточном полах, во избежание
падения лестницу поддерживает специально назначенный для этого работник. При
пробивке отверстий, гнезд или борозд в каменных и бетонных стенах зданий
надевают защитные очки и рукавицы. Перед подключением абонентского отвода к
телевизионной антенне коллективного пользования проверяют измерительным
прибором отсутствие в ней напряжения электросети. При наличии напряжения
подсоединять к антенне вход телевизора категорически запрещается.
Список литературы
1.Радиовещание и электроакустика
М.В. Гитлиц 2001 г.
. Учебник «Электроакустика и
звуковое вещание. Учебное пособие для вузов» Алдошина И.А., Вологдин Э.И 2006
г.3. www.ru.wikipedia.org