Модернизация топливной системы воздушного судна BOEING 767 с целью повышения надежности
МИНИСТЕРСТВО
ОБРАЗОВАНИЯ И НАУКИ
РЕСПУБЛИКИ
КАЗАХСТАН
АО
«АКАДЕМИЯ ГРАЖДАНСКОЙ АВИАЦИИ»
«Модернизация
топливной системы воздушного судна BOEING 767 с целью повышения надежности»
ДИПЛОМНАЯ
РАБОТА (ПРОЕКТ)
специальность
050714 Авиационная техника и технологии,
Образовательная
программа «Техническая эксплуатация летательных аппаратов и двигателей»
Фирсов Г.О.
Алматы
2013г
Введение
boeing двигатель топливный газ
18 июля
<https://ru.wikipedia.org/wiki/17_%D0%B8%D1%8E%D0%BB%D1%8F> 1996 года
<https://ru.wikipedia.org/wiki/1996_%D0%B3%D0%BE%D0%B4> около 00:31 UTC
<https://ru.wikipedia.org/wiki/UTC>, самолёт -Boeing 747131
<https://ru.wikipedia.org/wiki/Boeing_747> (бортовой номер N93119)
авиакомпании Trans World Airlines <https://ru.wikipedia.org/wiki/Trans_World_Airlines>,
взорвался в воздухе и упал в Атлантический океан
<https://ru.wikipedia.org/wiki/%D0%90%D1%82%D0%BB%D0%B0%D0%BD%D1%82%D0%B8%D1%87%D0%B5%D1%81%D0%BA%D0%B8%D0%B9_%D0%BE%D0%BA%D0%B5%D0%B0%D0%BD>
около East Moriches, штат Нью-Йорк
<https://ru.wikipedia.org/wiki/%D0%9D%D1%8C%D1%8E-%D0%99%D0%BE%D1%80%D0%BA_(%D1%88%D1%82%D0%B0%D1%82)>.
Все 230 человек, находившихся на борту (два пилота
<https://ru.wikipedia.org/wiki/%D0%9B%D1%91%D1%82%D1%87%D0%B8%D0%BA>, два
бортинженера <https://ru.wikipedia.org/wiki/%D0%91%D0%BE%D1%80%D1%82%D0%B8%D0%BD%D0%B6%D0%B5%D0%BD%D0%B5%D1%80>,
14 бортпроводников
<https://ru.wikipedia.org/wiki/%D0%91%D0%BE%D1%80%D1%82%D0%BF%D1%80%D0%BE%D0%B2%D0%BE%D0%B4%D0%BD%D0%B8%D0%BA>,
212 пассажиров), погибли, а самолет был разрушен. Это произошло через 12 минут
после вылета самолёта из Нью-Йорка.
Эксперты из National Transportation
Safety Board (NTSB) проводи расследование по данной катастрофе, и в 1997 году
пришли к выводу, что взрыв самолета компании TWA произошел в результате
короткого замыкания в центральном баке, и воспламенения топливовоздушной смеси.
В последующие годы Федеральное
управление гражданской авиации обратилось к авиакомпаниям с требованием
обеспечить лучшую теплоизоляцию, перемещение проводки, проверять топливные
насосы, и предпринимать другие действия.
мая 2001года FAA выпустила
постановление под названием SFAR 88, для того чтобы минимизировать источники
возгорания в топливных баках. После чего в декабре 2002 года производители
провели тщательный обзор каждой модели самолета и выявили более двухсот ранее
неизвестных источников возгорания. Главным источником возгорания топливных
баков является скопление взрывоопасных паров в топливном баке. Для устранения
этой проблемы необходимо снизить концентрацию кислорода в надтопливном
пространстве.
Команда Федерального управления
гражданской авиации во главе с инженером Ивором Томасом смогла найти решение
этой проблемы, разработав прототип системы нейтрального газа ONBOARD INERT GAS
GENERATION SYSTEM, который весит менее 200 фунтов, не требует компрессоров или
других подвижных частей. Система использует не большое количество воздуха от
двигателей.
Объектом исследования в рамках
дипломной работы служит применение системы нейтрального газа (onboard inert gas
generation system) на воздушное судно Boeing 767.
Предметом исследования является
модернизация топливной системы путем установки системы нейтрального газа
OBIGGS.
Цель и задачи исследования. Главной
целью и практической значимостью данной дипломной работы является приобретение
навыков самостоятельного решения практических инженерных задач касающихся
авиапредприятий и авиакомпаний, и обеспечением безопасности полетов.
Задачи:
систематизация, закрепление и
расширение теоретических знаний и практических навыков знаний по специальности,
применение этих знаний при решении конкретных практических инженерных задач
развитие навыков самостоятельной
работы, изучения научной и специальной литературы
получение и обработка статистических
материалов в области безопасности полетов, авиационной безопасности,
безопасности труда авиапредприятий, использование современных компьютерных
средств
изучение авиационно-технической
документации конкретного оборудования
Научная новизна дипломной работы
определяется тем, что в ней представлено внедрение системы нейтрального газа,
что прежде всего повышает уровень безопасности эксплуатации воздушных судов.
Практическая значимость. Результаты
исследования отражают описание физических основ и сущности предотвращении
скопления взрывоопасных паров в топливных баках. Решением проблемы связанной с
повышением безопасности топливных баков, может стать модернизация топливной
системы системой нейтрального газа.
1. Описание
самолета BOEING 767
Разработка экономичного
двухмоторного реактивного авиалайнера, предназначенного для обслуживания линий
средней и малой протяжённости, началась в 1978 году
<#"802609.files/image001.gif">
Рис. 1. Boeing 767-300ER
Модификация 767-300ER представляет
собой версию 767-300 с увеличенной дальностью полёта. Головным заказчиком стала
авиакомпания American Airlines, получившая первые самолёты в 1988 году. Большая
дальность полёта достигнута увеличением объёма топлива на борту за счет
повышения максимальной взлётной массы до 185 тонн. К 1993 работы над совершенствованием
конструкции самолёта позволили поднять МВМ до 187 тонн. На самолёт
устанавливались двигатели Pratt & Whitney PW4000, General Electric CF6 или
Rolls-Royce RB211. Типичными маршрутами для этой модификации стали Лос-Анджелес
<#"802609.files/image002.gif">
Рис2.1.. Нервюра 18.
Основные баки могут обогреваться с помощью
обогрева предкрылков. Топливные баки имеют 59 овальных отверстий, для доступа,
расположенные в нижней части крыла. В нижней части баков имеются дренажные
клапана, для слива отстоя.
Рис. 2.2. Общий вид топливной системы
Центральный бак расположен в центроплане, между
нервюрами 3. Центральный бак разделен на три части левую, правую, и центральную.
Как и в крыльевых баках, центральный бак тоже имеет сухой отсек, расположенный
в передней части бака. Три секции соединены между собой патрубками, для
перетекания жидкости, и паров. Центральный бак имеет два подкачивающих насоса,
установленных в левой и правой секции. Клапана для слива отстоя установлены к
нижней части каждого бака.
2.2 Система
питания двигателей
Система питания обеспечивает подвод топлива под
давлением к двигателям и вспомогательной силовой установки. Система питания
разделяется на две подсистемы. Подсистемы работают независимо друг от друга.
Имеют клапана закольцовывания, для равномерной выработки топлива из баков и
перекачки. Обычно каждый двигатель питается от своего бака. Если клапан
закольцовывания открыт, то каждый двигатель будет питаться из любого топливного
бака. Запорный клапан контролирует поступление топлива к двигателю.
Рис.2.3. Система питания двигателей
Давление в топливной системе обеспечивается
двумя подкачивающими электрическими насосами 115В. 400Гц. 3фазы установленными
в одном корпусе. Расположены насосы по одному в каждом крыльевом баке. Два
подкачивающих насоса 115В. 400Гц. 3 фазы, установлены в центральном баке, левой
и правой секции. Производительность насоса 13 600 килограмм в час, минимальное
давление 15psi. Подкачивающие насосы центрального бака питают соответственно
левую и правую подсистемы, и создают давление выше чем давление подкачивающих
насосов крыльевых баков. Что позволяют в первую очередь выработать топливо центрального
бака.
Автоматические струйные насосы, установленные по
два в каждом баке, предназначенные для сбора из нижней части баков различные
загрязнения и воду. Работают за счет разрежения, создаваемого подкачивающими
насосами.
Система питания Вспомогательной силовой
установки.
В левой части центрального бака расположены
компоненты системы питания Вспомогательной силовой установки. За исключением
кожуха патрубка и приемника.
К компонентам относятся;
Подкачивающий насос постоянного тока 28В.
Запорный клапан,
Трубопровод,
Изоляционный клапан,
Кожух трубопровода.
Подкачивающий насос состоит из корпуса,
приемника, электродвигателя, датчика давления, клапан давления, температурного
клапана, разрядный клапан, обратный клапан,
Обратный клапан предотвращает поступление
топлива в обратном направлении. Клапан давления регулирует давление насоса.
Топлива проходя через насос, охлаждает его и смазывает подвижные детали.
Электродвигатель расположен с наружной стороны бака. Двигатель вращается с
частотой 6600 оборотов в минуту, и создает давление 18 psi. Производительность
3.1 галлона в минуту. Температурный предохранитель предотвращает перегрев
электродвигателя. Предохранитель отключает насос при превышении температуры
более 3508F ±148F (1778C ±88C). Изоляционный клапан работает от постоянного
тока 28В. Установлен в центральной линии подачи топлива. Предотвращает от
разрушения элементы топливной системы вспомогательной установки.
Рис. 2.4. Система питания ВСУ
2.3 Система
заправки топливных баков
Система заправки обеспечивает быстрое наполнение
топливных баков топливом, в автоматическом и ручном режиме. Система индикации
количества топлива контролирует заправку в автоматическом режиме, но при
необходимости заправкой можно управлять в ручную.
Система распределяет топливо от заправочной
станции при помощи заправочного коллектора и клапанов.
Заправочная станция расположена на передней
кромке левого крыла. Имеет необходимые для заправки включатели, индикаторы и
две заправочные горловины.
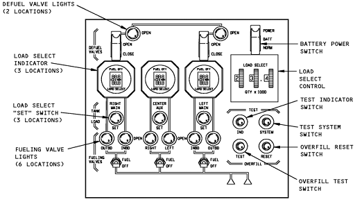
Рис2.5. Щиток заправки
Заправочные коллектор от заправочной станции
проходит до заднего лонжерона и далее, проходит по всей длине крыльевых баков.
Заправочные горловины обеспечивают поступление топлива в коллектор. Заправочный
коллектор является частью заправочной системы. Дренажный клапан установлен на
заправочном коллекторе в левом и правом центральном отсеке центрального бака.
Вакуумный клапан установлен между заправочным
коллектором и коллектором левого разрешительного бака. Вакуумный клапан
позволяет воздуху выйти из заправочного коллектора.
Заправочные запорные клапана соединены с
коллектором и распределительными ответвлениями. Распределительные ответвления
распределяют топливо в каждый из топливных баков. Запорные клапана контролирует
поступление топлива из заправочного коллектора в секции бака. На каждом
ответвлении установлены обратные клапана предотвращающие перетекание топлива в
обратном направлении.
Клапана слива соединены с системой заправки и
системой питания двигателей.
Система слива и перекачки топлива
Система слива топлива позволяет в автоматическом
режиме слить топливо из топливных баков. Перекачка топлива обеспечивает
перекачку топлива из одного бака в другой. Система слива имеет, клапана
расположенные в каждом баке, которые соединяют заправочный коллектор и
коллектор питания двигателей. Панель управления клапанами установлена на
верхней панели пилотов.
Рис. 2.6. Панель управления клапанами
Сливной клапан имеет кулису, электродвигатель
28В постоянного тока, концевые выключатели открытого и закрытого положения.
Электродвигатель установлен с наружной стороны бака. Для слива и перекачки
топлива используют давление подкачивающих насосов.
2.4 Система
индикации количества топлива
Система индикации количества обеспечивает
измерение количества топлива, калькуляцию, измерение температуры, и вывод
данных на дисплей. Система состоит из процессора, топливомеров, измерителей
плотности, компенсаторов, индикаторов количества топлива. Процессор считывает
информацию с топливомеров, измерителей плотности, и вычисляет объем и вес.
Система имеет тестовое оборудование для вычисления неисправностей. Для
измерения количества топлива система использует принцип электроемкостного
измерения . Емкость топливомеров пропорциональна емкости топливных баков.
Дисплей индикации топлива расположен на верхней панели пилотов. Он указывает
общее количество топлива, и количество топлива в каждом баке. А также имеется
указатель температуры топлива. В систему входят три компенсатора, три
измерителя плотности, 37 топливомеров.
Рис. 2.7. Топливомеры
Компенсаторы установлены по одному в каждом
баке. Все компенсаторы идентичны, и установлены аналогичным образом, как и
топливомеры. Компенсаторы предназначены для вычисления диэлектрической
проницаемости.
Рис. 2.8. Компенсатор
Измерители плотности установлены в каждом баке
на заднем лонжероне. Состоит из эмитора и блока электроники, двух
чувствительных труб, усилителя, процессора, и электронного соединения. Питается
28В постоянного тока. Высокое напряжение 1400Вольт подается на анод
чувствительных труб. Две чувствительные трубки заполнены газом ксенон.
Взаимодействие газа и гамма- излучения от излучателя, вызывают изменение
напряжения на анодах. Эмитор установлен внутри топливных баков, а блок
электроники с наружной части бака. Снятие блока электроники не требует слива
топлива.

Рис.2.9. Измерители плотности
Система измерения температуры топлива предназначена
для измерения температуры топлива и выведения ее на дисплей. В систему входят
температурный датчик, установленный в задней части левого бака, указатель
температуры. Указатель температуры установлен на верхней панели пилотов.
Система измерения имеет магнитные капельные
измерители. Позволяющие произвести измерения вручную. Эти измерения
используются в том случае, когда индикатор измерения количества топлива
работает неправильно. Измерения проводятся только при наличии соответствующей
документации.
Существуют в общей сложности 16 измерителей,
расположенных в нижней части топливных баков, по 7 в крыльевых баках, и 2 в
центральном баке.
2.5 Система
вентиляции топливных баков
Система вентиляции топливных баков обеспечивает
связь баков с атмосферой для предотвращения образования избыточного давления, и
предотвращает скопления взрывоопасных паров внутри топливных баков.
По всей длине топливных баков расположены
вентиляционные каналы. В вентиляционных каналах установлены поплавковые
клапана, предотвращающие перетекание топлива в разрешительный бак, и между
отсеками. Вентиляционные патрубки соединены с вентиляционными каналами, и
обеспечивают сброс давления при наборе высоты и увеличение когда поплавковый
клапан закрыты.
Существуют два типа поплавковых клапанов в
системе вентиляции топливных баков. Первый тип установлен горизонтально в
вентиляционном канале баков. Второй тип установлен вертикально в верхней части
перегородок 18. Клапан закрыт, когда уровень топлива поддерживает поплавок.
Рис.2.10.Поплавковые клапана
Дренажные поплавковые клапана установлены на
каждом вентиляционном патрубке.
Разрешительные баки расположены на концах
крыльев, между нервюрой 31 и нервюрой 34. Обеспечивают сброс опасных паров, и
служат дренажными баками топливной системы.
Топливо из расширительных баков сливается в
центральный бак, через дренажные патрубки и обратные клапана. Обратные клапана
установлены в центральном баке.
Вентиляционный ковш на нижней поверхности крыла
создает положительное давление во время паллета. Пары топлива из
разрешительного бака выходят наружу через пламегаситель и вентиляционные
отверстия. Клапан предельного давления расположенный в расширительном баке,
обеспечивает сброс давления, если вентиляционный ковш засорен.
Каждый крыльевой бак имеет два вентиляционных
канала. Поплавковый клапан предотвращает попадание топлива вентиляционный
канал. Вторичный вентиляционный канал не имеет клапанов свободно сообщается с
разрешительным баком. Этот канал предотвращает образования избыточного давления
в случае проблем топливной системы.
Третий канал предназначен для вентиляции
центрального бака. Каждый отсек центрального бака соединен с противоположным
разрешительным баком. Это обеспечивает правильную вентиляцию центрального бака.
Два патрубка соединяют внешние секции
центрального бака. Один патрубок расположен в передней верхней части
центральной секции. Этот патрубок соединяет между собой внешние секции
центрального бака. Второй патрубок расположен в задней нижней чести, и
позволяет свободное перетекание топлива между внешними секциями.
Вентиляция сухого отсека центрального бака
осуществляется при помощи патрубка соединяющего сухой отсек с атмосферой.
Патрубок расположен в передней части отсека, и выведен с левой стороны
фюзеляжа.
3. Доработка
топливной системы путем установки Onboard
Inert Gas Generation System
.1 Общие сведения
Рейс 800 авиакомпании Trans World
Airlines <https://ru.wikipedia.org/wiki/Trans_World_Airlines> был
плановым международным пассажирским рейсом из аэропорта Джона Кеннеди
<https://ru.wikipedia.org/wiki/%D0%9C%D0%B5%D0%B6%D0%B4%D1%83%D0%BD%D0%B0%D1%80%D0%BE%D0%B4%D0%BD%D1%8B%D0%B9_%D0%B0%D1%8D%D1%80%D0%BE%D0%BF%D0%BE%D1%80%D1%82_%D0%B8%D0%BC%D0%B5%D0%BD%D0%B8_%D0%94%D0%B6%D0%BE%D0%BD%D0%B0_%D0%9A%D0%B5%D0%BD%D0%BD%D0%B5%D0%B4%D0%B8>
(Нью-Йорк
<https://ru.wikipedia.org/wiki/%D0%9D%D1%8C%D1%8E-%D0%99%D0%BE%D1%80%D0%BA>,
США <https://ru.wikipedia.org/wiki/%D0%A1%D0%A8%D0%90>) в аэропорт
Леонардо да Винчи <https://ru.wikipedia.org/wiki/%D0%9C%D0%B5%D0%B6%D0%B4%D1%83%D0%BD%D0%B0%D1%80%D0%BE%D0%B4%D0%BD%D1%8B%D0%B9_%D0%B0%D1%8D%D1%80%D0%BE%D0%BF%D0%BE%D1%80%D1%82_%D0%B8%D0%BC%D0%B5%D0%BD%D0%B8_%D0%9B%D0%B5%D0%BE%D0%BD%D0%B0%D1%80%D0%B4%D0%BE_%D0%B4%D0%B0_%D0%92%D0%B8%D0%BD%D1%87%D0%B8>
(Рим <https://ru.wikipedia.org/wiki/%D0%A0%D0%B8%D0%BC>, Италия
<https://ru.wikipedia.org/wiki/%D0%98%D1%82%D0%B0%D0%BB%D0%B8%D1%8F>) с
промежуточной посадкой в аэропорту Шарля де Голля
<https://ru.wikipedia.org/wiki/%D0%9C%D0%B5%D0%B6%D0%B4%D1%83%D0%BD%D0%B0%D1%80%D0%BE%D0%B4%D0%BD%D1%8B%D0%B9_%D0%B0%D1%8D%D1%80%D0%BE%D0%BF%D0%BE%D1%80%D1%82_%D0%B8%D0%BC%D0%B5%D0%BD%D0%B8_%D0%A8%D0%B0%D1%80%D0%BB%D1%8F_%D0%B4%D0%B5_%D0%93%D0%BE%D0%BB%D0%BB%D1%8F>
(Париж <https://ru.wikipedia.org/wiki/%D0%9F%D0%B0%D1%80%D0%B8%D0%B6>,
Франция
<https://ru.wikipedia.org/wiki/%D0%A4%D1%80%D0%B0%D0%BD%D1%86%D0%B8%D1%8F>).17
июля <https://ru.wikipedia.org/wiki/17_%D0%B8%D1%8E%D0%BB%D1%8F> 1996
года <https://ru.wikipedia.org/wiki/1996_%D0%B3%D0%BE%D0%B4> около 20:31 EDT
<https://ru.wikipedia.org/wiki/EDT> (18 июля
<https://ru.wikipedia.org/wiki/18_%D0%B8%D1%8E%D0%BB%D1%8F> 00:31 UTC
<https://ru.wikipedia.org/wiki/UTC>), самолёт -Boeing 747131
<https://ru.wikipedia.org/wiki/Boeing_747> (бортовой номер N93119),
летевший по маршруту, взорвался в воздухе и упал в Атлантический океан
<https://ru.wikipedia.org/wiki/%D0%90%D1%82%D0%BB%D0%B0%D0%BD%D1%82%D0%B8%D1%87%D0%B5%D1%81%D0%BA%D0%B8%D0%B9_%D0%BE%D0%BA%D0%B5%D0%B0%D0%BD>
около East Moriches, штат Нью-Йорк <https://ru.wikipedia.org/wiki/%D0%9D%D1%8C%D1%8E-%D0%99%D0%BE%D1%80%D0%BA_(%D1%88%D1%82%D0%B0%D1%82)>.
Все 230 человек, находившихся на борту (два пилота
<https://ru.wikipedia.org/wiki/%D0%9B%D1%91%D1%82%D1%87%D0%B8%D0%BA>, два
бортинженера <https://ru.wikipedia.org/wiki/%D0%91%D0%BE%D1%80%D1%82%D0%B8%D0%BD%D0%B6%D0%B5%D0%BD%D0%B5%D1%80>,
14 бортпроводников
<https://ru.wikipedia.org/wiki/%D0%91%D0%BE%D1%80%D1%82%D0%BF%D1%80%D0%BE%D0%B2%D0%BE%D0%B4%D0%BD%D0%B8%D0%BA>,
212 пассажиров), погибли, а самолет был разрушен. Это произошло через 12 минут
после вылета самолёта из Нью-Йорка.
Пока эксперты из National
Transportation Safety Board (NTSB) добирались на место катастрофы, прибыв туда
на следующий день, много предположений было сделано о том, что взрыв является
террористическим актом
<https://ru.wikipedia.org/wiki/%D0%A2%D0%B5%D1%80%D1%80%D0%BE%D1%80%D0%B8%D1%81%D1%82%D0%B8%D1%87%D0%B5%D1%81%D0%BA%D0%B8%D0%B9_%D0%B0%D0%BA%D1%82>.
В свете этого Федеральное бюро расследований
<https://ru.wikipedia.org/wiki/%D0%A4%D0%B5%D0%B4%D0%B5%D1%80%D0%B0%D0%BB%D1%8C%D0%BD%D0%BE%D0%B5_%D0%B1%D1%8E%D1%80%D0%BE_%D1%80%D0%B0%D1%81%D1%81%D0%BB%D0%B5%D0%B4%D0%BE%D0%B2%D0%B0%D0%BD%D0%B8%D0%B9>
(ФБР) начало параллельное расследование катастрофы. 18 ноября
<https://ru.wikipedia.org/wiki/18_%D0%BD%D0%BE%D1%8F%D0%B1%D1%80%D1%8F>
1997 года <https://ru.wikipedia.org/wiki/1997_%D0%B3%D0%BE%D0%B4> было
объявлено, что не найдено никаких доказательств преступного деяния, и NTSB
продолжило расследование в одиночку.
Расследование NTSB закончилось
принятием окончательного отчёта 23 августа
<https://ru.wikipedia.org/wiki/23_%D0%B0%D0%B2%D0%B3%D1%83%D1%81%D1%82%D0%B0>
2000 года <https://ru.wikipedia.org/wiki/2000_%D0%B3%D0%BE%D0%B4>. В нём
было заключено, что вероятной причиной катастрофы было:
Взрыв центрального топливного бака,
в результате воспламенения горючей смеси топлива и воздуха в баке. Причиной
воспламенения, наиболее вероятно, явилось замыкание проводов вне топливного
бака, в результате которого на провода, ведущие к системе измерения уровня
топлива внутри бака было подано нештатное высокое напряжение.
Во время расследования эксперты NTSB
принимали во внимание вероятность того, что бомба или ракета привела к
несчастному случаю, но, никакие из признаков разрушения, характерных для взрыва
бомбы или ракеты не были найдены, ни на какой-либо восстановленной части.
Рейс 800 авиакомпании TWA готовился
к вылету из JFK в CDG около 19:00, но самолёт был задержан более чем на час
из-за неполадок наземного оборудования и неправильной загрузки багажа. После
того, как подтвердили, что багаж соответствует владельцу, экипаж корабля
приготовился к вылету, и самолёт покинул выход около 20:02.
Данные, записанные на бортовые
самописцы
<https://ru.wikipedia.org/wiki/%D0%91%D0%BE%D1%80%D1%82%D0%BE%D0%B2%D0%BE%D0%B9_%D1%81%D0%B0%D0%BC%D0%BE%D0%BF%D0%B8%D1%81%D0%B5%D1%86>
показывают нормальный взлёт из JFK около 20:19. Рейс 800 вскоре получил серию
указаний о наборе высоты и изменении курса по мере того как он набирал
крейсерскую высоту. Последняя радиосвязь с самолётом состоялась в 20:30, когда
экипаж получил и подтвердил указание от бостонского центра управления воздушным
движением о наборе высоты в 15000 футов. Рейс 800 был в процессе набора высоты
в тот момент, когда оба самописца прекратили запись в 20:31:12. В это же самое
время самолет был последний раз зафиксирован радаром Федеральной администрации
по авиации
<https://ru.wikipedia.org/wiki/%D0%A4%D0%B5%D0%B4%D0%B5%D1%80%D0%B0%D0%BB%D1%8C%D0%BD%D0%B0%D1%8F_%D0%B0%D0%B4%D0%BC%D0%B8%D0%BD%D0%B8%D1%81%D1%82%D1%80%D0%B0%D1%86%D0%B8%D1%8F_%D0%BF%D0%BE_%D0%B0%D0%B2%D0%B8%D0%B0%D1%86%D0%B8%D0%B8>,
расположенным в Тревосе, штат Пенсильвания
<https://ru.wikipedia.org/wiki/%D0%9F%D0%B5%D0%BD%D1%81%D0%B8%D0%BB%D1%8C%D0%B2%D0%B0%D0%BD%D0%B8%D1%8F_(%D1%88%D1%82%D0%B0%D1%82)>.
Данные речевого и параметрического
бортовых самописцев
На речевом самописце не было
обнаружено ничего необычного до 20:29:15, когда капитан сказал:
|
Посмотри
на тот бешеный индикатор расхода топлива на номере 4… видишь это?
|
В 20:31 капитан Boeing 737
<https://ru.wikipedia.org/wiki/Boeing_737> авиакомпании Eastwind Airlines
<https://ru.wikipedia.org/w/index.php?title=Eastwind_Airlines&action=edit&redlink=1>
первым доложил бостонскому центру управления воздушным движением, что он «видел
здесь взрыв, впереди нас… около 16,000 футов или что-то около того, он просто
упал вниз в воду». В это же время многие диспетчерские пункты в Нью-Йорке
<https://ru.wikipedia.org/wiki/%D0%9D%D1%8C%D1%8E-%D0%99%D0%BE%D1%80%D0%BA>
и на Лонг-Айленде <https://ru.wikipedia.org/wiki/%D0%9B%D0%BE%D0%BD%D0%B3-%D0%90%D0%B9%D0%BB%D0%B5%D0%BD%D0%B4>
получили доклады о взрыве от других пилотов в этом районе. Другие свидетели на
земле или в океане позже подтвердили, что они видели или слышали взрывы,
сопровождаемые облаком пламени над океаном, а также наблюдали обломки,
некоторые из которых горели, падая в воду. Около одной трети свидетелей
показали, что они видели светящуюся полосу, движущуюся вверх в небо к точке,
где появился огненный шар.
В 20:30 самописец зафиксировал
указание бостонского центра управления воздушным движением рейсу 800 о наборе и
поддержании высоты 15000 футов, сопровождаемое приказом капитана «набор высоты»
и подтверждением указания. В 20:30 бортинженер сказал, что необходимая мощность
установлена. В 20:30:42 самописец записал звук механического движения в кабине
самолёта, в 20:31:03 - неразборчивое слово, и в 20:31:05 звук похожий на
«разрушение записывающей ленты». Запись неожиданно закончилась в 20:31:12.
Спектральный анализ звука выявил два необычных звука в последнюю секунду записи
на канале капитанского микрофона, где был записан короткий 400 Гц звук
(электрическая система самолета работает на частоте 400 Гц). Другие
электрические фоновые шумы, записанные на этом канале, прекратились во время
двух кратковременных событий за 0,73 и 0,68 секунды до конца плёнки. Остальные
каналы речевого самописца были записаны без необычных звуков. Последней записью
на всех каналах речевого самописца был очень короткий и громкий звук за 0,117
до конца плёнки. Запись прекратилась в 20:31:12 из-за отсутствия электричества,
в то же самое время, когда радар последний раз зафиксировал самолёт.
Громкий звук в конце записи
самописца рейса 800 был сравнен с похожими шумами, на самописцах других
Boeing-747 (Pan Am 103 <https://ru.wikipedia.org/wiki/Pan_Am_103> и Air
India 182 <https://ru.wikipedia.org/wiki/Air_India_182>), которые были
разрушены в результате срабатывания бомбы в переднем грузовом отсеке.
Расшифрованные данные
параметрического самописца, характерные для нормального полета самолёта с
набором высоты, неожиданно прерваны из-за прекращения подачи электрического
напряжения.
Тщательный анализ распределения
обломков, найденных повреждений, следов сажи и возгорания, - всё это внесло
вклад в понимание последовательности событий во время крушения самолёта. В
начале катастрофы не было пожара, он возник в результате разрушения конструкции
самолёта и топливных баков.
В 1997 году Совет Национальной
Транспортной безопасности (NTSB) пришел к выводу, что взрыв самолета компании
TWA произошел в результате короткого замыкания в центральном баке, и
воспламенения топливовоздушной смеси.
С 1996 года по причине короткого
замыкания в центральном баке, и воспламенения топливовоздушной смеси произошло
три авиакатастрофы и четыре летных происшествия. Вследствие этого остро встает
вопрос безопасности полетов( а безопасность полетов является главной задачей
любой авиакомпании), решением данного вопроса может являться модернизация
топливной системы путем установки системы нейтрального газа.
На самолетах советского и зарубежного
производства широко применяются системы нейтрального газа. Эти системы
обеспечивают тушение пожара внутри центрального бака и препятствуют его
возникновению при вынужденной посадки самолета с невыпущенными шасси. На борту
самолета расположены огнетушители заполненные углекислым газом. Перед
вынужденной посадкой с невыпущенными шасси необходимо включать включатель на
панели бортинженера. В этом случае взрывается пиропатрон в огнетушителе, и
разрушается мембрана. И после чего углекислый газ по трубопроводам подается в
топливный бак через жаклеры.
Но такие системы эффективны только в
вынужденных условиях. У них много недостатков, например, большие габариты,
высокая масса и не обеспечивают необходимую безопасность топливных баков на
протяжении всего полета.
В 2005 была разработана бортовая
система нейтрального газа. Которая смогла удовлетворить требование Федеральное
управление гражданской авиации. Технология «фактически устраняет возможность
воспламенения топливовоздушной смеси в топливном баке, путем заполнения
надтопливного пространства нейтральным газом, таким как азот.
Военные использовали системы
инвертирования на протяжении десятилетий, чтобы снизить вероятность
возникновения пожаров от пулевых воздействий. Но такие системы стоят дорого,
очень тяжелые, занимают много места, и требуют широкой наземной поддержки, что
делают их непрактичными для большинства коммерческих самолетов.
Команда Федерального управления
гражданской авиации во главе с инженером Ивором Томасом смогла разработать
прототип системы ONBOARD INERT GAS GENERATION SYSTEM, который весит менее 200
фунтов. Система использует не большое количество воздуха от двигателей. Воздух
проходит от двигателя по 1.5 дюймовой трубе к теплообменнику, который понижает
температуру до 180 градусов Цельсия, при которой система наиболее эффективно
отделяет азот и кислород.
Охлажденный воздух проходит через
фильтр, который удаляет все, кроме мельчайших частиц грязи и масла, затем
поступает в сердце системы, модуль разделения воздуха (Air Separation
Module).Separation Module состоит из трех параллельных алюминиевых трубок,
каждая около 40 см в длину и 20 см в диаметре. Трубки модуля заполнены
волокном. Ширина одного волокна не более ширены человеческого волоса, это
выглядит как веревка.
Сжатый воздух, поступающий Air
Separation Module состоит из 78 процентов азота, 21процентов кислорода, и
одного процента микроэлементов. Воздух на входе в модуль поступает в полую
часть волокон, через стенки волокон проходит только кислород, азот пройти не
может, в результате чего воздух выходящий из дальнего конца модуля состоит из
99.9 процентов азота. Топливные баки имеют вентиляционные отверстия, для
выравнивания давления на разных высотах, азот постоянно подается в резервуар
для вытеснения топливовоздушной смеси.
Испытания прототипа проводимые (FAA)
Федеральное управление гражданской авиации показали что, азот быстро
распределяется и заполняется все надтопливное пространство, поэтому ни каких
вентиляторов не требуется для обеспечения циркуляции газа. Система работает в
двух режимах; с низким расходом и высоким. На взлете, при наборе высоты, и
крейсерском режиме, система работает в режиме низкой производительности. Во
время снижения давление повышается, и больше наружного воздуха поступает в бак,
повышается концентрация кислорода. Чтобы компенсировать это, OBIGGS переходит в
режим высокой производительности, тем самым резко снижая концентрацию
кислорода.
В таблице 3.1. показана
производительность одного модуля разделения воздуха, на протяжении всего
полета.
Таблица 3.1. производительность ASM
В таблице 3.2. показана зависимость показателей
давления и концентрации кислорода на разных режимах работы системы OBIGGS.
Таблица 3.2. работа OBIGGS на разных режимах
работы.
Авиакомпании и производители не обязаны принять
прототип FAA. Компания BOEING объявила, что будит использовать свою собственную
систему, которая основана на прототипе FAA.
3.2 Назначение системы нейтрального газа
Система нейтрального газа предназначена для
предотвращения образования огнеопасных паров топлива в баках топливной системы
путем снижения содержания кислорода в надтопливном пространстве.
Снижение содержания кислорода в надтопливном
пространстве топливных баков осуществляется путём подачи обогащенного азотом
воздуха в топливные баки.
3.3 Работа системы
Система использует отбор воздуха от двигателя и
ВСУ (правого коллектора). Расход воздуха контролируется запорным клапаном,
который регулируется автоматически при помощи блока управления.
Входной запорный клапан представляет собой
клапан с электроприводом, который перекрывается когда в обмотке соленоида
отсутствует ток, или же когда давление в системе опускается ниже 15
фунтов/дюйм2 . Данный элемент отключает систему, если давление отбираемого
воздуха опустится ниже допустимых значений.
Рис. 3.1. запорный клапан
На входе в систему установлен датчик давления,
который передает донные о температуре на блок управления исходя из этого, блок
управления контролирует давление с помощью запорного клапана.
Запорный клапан выполняет две роли, контролирует
давление в системе и является клапаном диактивации системы. Диаметр клапана 51
мм, в нейтральном положении клапан закрыт. Также клапан имеет ручное управление
для диактивации и концевые выключатели открытого и закрытого положения.
Запорный клапан поддерживает давление около 61 ±6 psig (5bar).
Далее отобранный воздух проходит через озоновый
конвертор. Он преобразует поступающий химически активный озон в кислород, тем
самым защищая от повреждения мембранный материал блока разделения воздуха.
Содержание озона в воздухе снижает производительность модуля разделения воздуха
(air separation unit).
Рис. 3.2. блок контроля температуры
Чтобы добиться этого, первый температурный
датчик измеряет температуру воздуха ниже по потоку от теплообменника. Этот
температурный датчик передает ECU системы OBIGGS отклонение от заданного
значения температуры на входе в ASM для обеспечения оптимальной температуры
воздушного потока. Функция оценки отклонения значения температуры не зависит от
функции отключения системы OBIGGS при её перегреве. Теплообменник понижает
температуру воздуха до 210F (99 градусов Цельсия). Турбокомпрессор сжимает
отбираемый перед подачей его в блок разделения воздуха. Турбокомпрессор состоит
из вала, и двух крыльчаток. Когда блок управления посылает сигнал на клапан
турбокомпрессора, клапан открывается и отбираемый воздух раскручивает входную
часть турбины. Отбираемый воздух всасывается через выходную часть турбины.
Мощность турбины используется для приведения в действие компрессор. Воздух на
выходе из турбины охлаждается за счет разрешения и помощи воздухо воздушного
радиатора.
Далее воздух проходит через фильтр, который
удаляет различные загрязнения частички пыли, различный примеси, перед входом в
сердце системы, модуль разделения воздуха (air separation unit).
Дифференциальное реле давления расположено на
входе в фильтр, контролирует состояние фильтра, путем измерения давления перед
фильтром и за фильтром.
Далее установлены термореле и запорный
термоклапан. Термореле соединено через электронный блок управления с запорным
термоклапаном. В случае, если температура отбираемого воздуха выше допустимой,
термореле подаёт электрический сигнал на закрытие запорного термоклапана.
Запорный термоклапан перекрывается, тем самым защищая мембранный материал
сепаратора от повреждения.
За запорным термоклапаном установлен датчик
температуры, который дополнительно защищает систему от перегрева. Он измеряет
температуру поступающего воздуха за запорным термоклапаном. При температуре
воздуха ниже или выше установленного значения, датчик выдаёт сигнал в
электронный блок управления. Электронный блок управления закрывает запорный
термоклапан и двухпоточный клапан посредством отключения их электрического
питания.
За датчиком температуры установлен датчик давления, который служит для защиты
системы от избыточного давления. При давлении в системе ниже или выше установленных
значений, датчик выдаёт сигнал в электронный блок управления, который подаёт
сигнал на закрытие запорного термоклапана.
Сжатый воздух, поступающий Air Separation
Module, состоит из 78 процентов азота, 21процентов кислорода, и одного процента
микроэлементов. Воздух на входе в модуль поступает в полую часть волокон, через
стенки волокон проходит только кислород, азот пройти не может, в результате
чего воздух, выходящий из дальнего конца модуля, состоит из 99.9 процентов
азота. Воздух, содержащий кислород не прошедший через модуль выбрасывается за
борт.
За сепаратором установлены кислородный датчик и
датчик давления. Кислородный датчик предназначен для измерения концентрации
кислорода в обогащенном азотом воздухе; измерение производится на установившемся
крейсерском полете, когда расход воздуха, проходящего через систему
нейтрального газа минимален, а концентрация кислорода максимальная. Датчик
давления предназначен для измерения давления обогащенного азотом воздуха на
выходе из сепаратора. Оба датчика давления и датчик кислорода служат для
контроля работы сепаратора (оценка основана на разнице давлений на входе и на
выходе из сепаратора и по процентному содержанию кислорода на выходе из
сепаратора).
Система OBIGGS имеет два нормальных режима
эксплуатации - режим низкого расхода и режим высокого расхода. В режиме низкого
расхода система OBIGGS обеспечивает наименьший расход NEA и потребляет
наименьший объём отбираемого воздуха. При этом достигается обеспечение наиболее
высокой степени чистоты потока в том смысле, что при данном режиме эксплуатации
концентрация О2 в NEA будет наименьшей. Обычно данный режим используется в том
случае, когда во время крейсерского полета в надтопливном пространстве бака
желательно создать наименьшую, насколько это возможно, концентрацию О2, чтобы
начать снижение с наибольшей концентрацией N2 и наименьшей концентрация О2 в
надтопливном пространстве бака.
Клапан высокого потока предназначен для выбора
режима подачи нейтрального газа в топливный бак. Трубопровод от модуля разделения
воздуха разделяется на два патрубка разных диаметров. Клапан высокого потока
установлен на патрубке большего диаметра. При нормальной работе нейтральный газ
подается в бак через патрубок меньшего диаметра. При снижении, поступление
воздуха в топливный бак из атмосферы увеличивается, клапан высокого потока
открывается, и поступление нейтрального газа в бак увеличивается.
Обогащенный азотом воздух поступает в
центральный бак топливной системы через обратный клапан и пламепреградитель.
Обратный клапан предназначен для предотвращения попадания топлива и его паров в
систему генерирования нейтрального газа. Пламепреградитель предназначен для
предотвращения распространения пламени в топливные баки в случае возникновения
пожара.
Описание электронного блока управления
Управление системой OBIGGS и её мониторинг
осуществляется с помощью электронного блока управления (ECU). В блок ECU
поступают данные от различных датчиков системы, блок обрабатывает их, используя
аналоговые и цифровые схемы, и посредством данной обработанной информации
обеспечивает адекватную работу системы.
Общие сведения: блок ECU сконструирован согласно
стандарту ARINC 600 и имеет размер 3MCU. В нём имеется адаптер ARINC 600
размера 2, с помощью которого производится как приём, так и передача данных. На
фронтальной части блока имеется средство визуальной обратной связи, которое (на
земле) позволяет видеть, что блок работает штатно. Блок имеет одну кнопку,
которая используется для перезагрузки блока в случае сбоя в работе и для
самотестирования.
Блок управления собирает данные от систем
самолета и управляет компонентами системы нейтрального газа.
Блок управления обеспечивает:
Контроль клапана регулирования температуры
Контроль положения заслонки теплообменника
Управление запорным клапаном
Управление клапаном турбокомпрессора
Управление клапаном перегрева
Управление клапаном высокого давления
Вывод показаний на дисплей
Получение данных от датчика перепада давления
Тестирование системы
Контроль кислорода в топливном баке.
3.4 Основные компоненты системы NGS
Озоновый конвертер
Сетка озонового фильтра использует
каталитический нейтрализатор и конструкцию, которые апробированы на
использующих в данное время фильтрах самолетов коммерческой авиации. Основной
вид отказа данного вида фильтра - постепенная медленная деактивация
катализатора вследствие его загрязнения. Количественно это проявляется в
неспособности катализатора преобразовывать О3 в О2 . Деактивация происходит в
том случае, когда загрязняющие вещества, содержащиеся в отбираемом воздухе, особенно
фосфор, кремний, и/или сера, попадают на поверхность катализатора. Загрязняющие
вещества покрывают поверхность катализатора и снижают его воздействие на озон,
тем самым не давая возможности произойти реакции преобразования О3 в О2 .
Требуемые уровни загрязнения, при которых происходит отказ, низкие, поэтому на
катализаторе не видно сколько-нибудь видимых отложений и заметного увеличения
перепада давления не происходит. Скорость деактивация катализатора в
значительной степени регулируется его технологическими особенностями, поэтому
данная технология имеет патентный характер.
Фильтр представляет собой цельносварную
конструкцию и ремонту на месте не подлежит. На месте можно лишь оценить
физические повреждения, такие как забоины, трещины и т.п., которые могут
привести к отказу в работе фильтра. Периодичность очистки озонового фильтра
составляет 6000 часов работы. Во время очистки с поверхности катализатора
удаляются загрязняющие вещества, препятствующие доступу озона к активным
участкам катализатора. Чтобы произошла реакция, озон должен контактировать с
катализатором. Нет необходимости для очистки извлекать решетку из фильтра,
после очистки фильтра она проходит проверку на работоспособность в составе
фильтра. Её срок годности при хранении не ограничен, как нет ограничений и в
отношении условий хранения по температуре и влажности.
Фильтр
Конструкция фильтра в сборе предполагает
периодическую замену его элемента в соответствии с графиком техобслуживания и
условиями эксплуатации самолета. Фильтр-элемент подлежит замене примерно через
каждые 7000 часов эксплуатации.
Фильтр в сборе состоит из фильтрующего элемента
для задержания частиц примесей и выполненного из гофрированного, склеенного
смолой стекловолокна с фильтрующей способностью 99.997% для частиц размером 0,1
мк и более. Фильтр способен задерживать частицы пыли, аэрозолей и жидкостей,
таких как масло и вода.
Рис.3.3 Фильтр
Фильтрующий элемент надевается на решётку из
нержавеющей стали и алюминия и имеет на торцах алюминиевые крышки. Фильтрующий
материал и решетки установлены в торцевые крышки и залиты в них компаундом на
основе эпоксидной смолы. Патрон в сборе, включающий в себя фильтр, размещается
внутри корпуса из алюминия, состоящего из двух частей, стянутых хомутом, что
обеспечивает доступ для техобслуживания. На корпусе также расположены порты
входа/выхода для обеспечения интерфейсов и средства механического
крепежа.separation module
Модуль разделения воздуха (ASM) состоит из трех
параллельных алюминиевых трубок, каждая около 40 см в длину и 20 см в диаметре.
Трубки модуля заполнены волокном. Ширина одного волокна не более ширены
человеческого волоса. Модули имеют фитинги для крепления трубопроводов. ASM
имеет входную камеру, камеру для воздуха с повышенной концентрацией азота (NEA)
и камеру выпуска воздуха с повышенной концентрацией кислорода. Сжатый воздух,
поступающий Air Separation Module, состоит из 78 процентов азота, 21процентов
кислорода, и одного процента микроэлементов. Воздух на входе в модуль поступает
в полую часть волокон, через стенки волокон проходит только кислород, азот
пройти не может, в результате чего воздух, выходящий из дальнего конца модуля,
состоит из 99.9 процентов азота. Воздух, содержащий кислород не прошедший через
модуль выбрасывается за борт.
Рис. 3.4. Air Separation Module
.5 Встроенные средства диагностики контроллера
Контролер может отслеживать состояние
компонентов OBIGGS, путём проведения непосредственного контроля величины
электрического тока или напряжения на компоненте, отслеживая статус позиционных
переключателей или резервных датчиков, если это предусмотрено комплектацией
компонента.
Контролер обеспечивает проведение четырех типов
проверки для внутренней диагностики:
Диагностика при подключении питания (PBIT)
Непрерывный контроль (CBIT)
Контроль кислорода (OBIT)
Принудительный / эксплуатационный контроль
(IBIT)
Контролер проводит диагностику сетевого питания
сразу же после подачи входного питания (PBIT). ECU, кроме того, ведёт
непрерывный контроль состояния системы, аналоговых сигналов, дискретных входных
сигналов (CBIT). Во время крейсерского полета ECU проверяет функционирование
системы путем измерения содержания кислорода и представления информации о
содержании кислорода в газовой смеси с малым содержанием кислорода, поступающей
в топливные баки (OBIT).
Персонал по обслуживанию и ремонту также может
провести PBIT наряду с другими мероприятиями для выявления неисправностей в
работе системы. Результаты диагностики передаются ECU на самолет по интерфейсу
ARINC 429.дисплей предназначен для определения имеющихся неисправностей,
неисправностей возникших в полете, для проведения наземных тестов, и других
функций.
Рис. 3.5 BITE дисплей
Индикатор работоспособности показывает
визуальное состояние системы нейтрального газа. Индикатор работоспособности
имеет три световых индикатора показывающих состояние системы.
Оперативной - зеленый
Ухудшение работы - синийянтарный
Зеленый свет показывает рабочее состояние системы,
и не нуждается в обслуживание. Синий указывает что система исправна, но
работает не на полную мощность. Янтарный указывает не то что системе
неисправна. В этом случае необходимо в ручном режиме перевести запорный клапан
в положение «закрыто».
Рис. 3.6. индикатор работоспособности
Клапан перегрева обеспечивает резервную защиту
элементов модуля разделения воздуха. На входе в модуль установлено
температурное реле. Клапан перегрева контролируется электрически, и управляется
пневматически. Клапан закрыт, когда питание самолета выключено.
Распределительная система предназначена для
распределения нейтрального газа внутри топливного бака.
В распределительную систему входят;
Дренажный клапан
Обратные клапана
Вентиляционный клапан
Поплавковый клапан
Пламегаситель
Дренажный клапан расположен между компонентами
системы разделения воздуха и системой распределения. Предназначен для слива
жидкости из трубопровода. В нижней части имеется сливное отверстие.
Обратный клапан предотвращает поступление
топлива в модуль разделения воздуха, при переполнении топливного бака. Один
клапан расположен на входе в центральный бак, второй клапан расположен на
выходе из модуля разделения воздуха.
Пламегаситель установлен на конце вентиляционного
патрубка, и защищает от воспламенения горючих паров.
3.5 Строение системы
Строение системы OBIGGS выполнена с учётом
требований безопасности системы. Функциональные характеристики системы и
конструкция компонентов, позволяющих системе выполнять данные функции, были
рассмотрены в ходе проведения Анализа безопасности системы (SSA). В результате
данного анализа было установлено, что все имеющие отношение к системе риски
были должным образом рассмотрены и приведены в соответствие с документами CS 25.981
и CS 25.1309.
Взрыв внутри системы OBIGGS - катастрофическая
ситуация
Самовоспламенение топлива/ паров топлива -
катастрофическая ситуация
Избыточное давление/ограничение потока газа,
подаваемого в топливный бак - катастрофическая ситуация
Увеличение содержания кислорода в свободном
пространстве бака по сравнению с тем, которое бы имело место в случае
неиспользования системы нейтрального газа - аварийная ситуация.
.6 Режимы работы
Система OBIGGS имеет четыре режима штатной
работы:
Система OBIGGS отключена (отсутствует
электропитание)
Если в систему не подается электропитание, все
клапаны системы перекрыты.
Система OBIGGS отключена (электропитание
подаётся - режим работы на земле)
В данном режиме система находится в том случае,
когда на контролер подаётся питание, но система отключена. При данном режиме
все клапаны перекрыты, а контроллер находится в состоянии ожидания команды на
включение системы. Чтобы система была запущена, истинными должны быть
следующие параметры :
Обжатие колес (WOW) = FALSE> = 0.2
Давление отбора воздуха = True
Система может быть отключена вследствие
внутреннего отказа, при этом происходит блокировка системы. Для перезапуска
системы необходимо нажать кнопку TEST / RESET на передней панели Блока
электронного управления. Система может быть отключена и в результате внешнего
отказа. В этом случае её перезапуск произойдет после устранения внешнего
отказа.
При подаче питания контролер производит
диагностику PBIT. Питание подается затем на температурные датчики и датчики
давления, и проверяется их работа в заданном диапазоне значений. Данные по
датчикам и положению кранов проверяются на корректность (правильное положение
кранов - закрытое), после этого система готова к запуску.
Система OBIGGS включена (режим малого расхода -
набор высоты и крейсерский полет)
Первый полётный режим - режим малого расхода при
наборе высоты и крейсерском полете. В данном режиме система производит
наименьшее количество обогащённого азотом воздуха и отбирает наименьшее
количество воздуха. Это состояние наибольшей эффективности работы системы, при
этом концентрация O2 в газовой смеси при данном режиме будет наиболее низкой.
Обычно данный режим используется для того, чтобы создать в свободном
пространстве топливного бака максимально низкую концентрацию O2 во время
крейсерского полета, чтобы начать снижение с максимально высокой концентрацией
N2 и максимально низкой концентрацией O2 в свободном объёме топливного бака.
Система OBIGGS включена (режим максимального
расхода - снижение)
Второй полётный режим - режим максимального
расхода во время снижения. Это режим максимального расхода во время полета на
этапе снижения. Режим максимального расхода включается в том случае, когда
скорость снижения превышает 600 фут/мин на протяжении 3 секунд. Когда скорость
снижения становится менее 300 фут/мин на протяжении 2 секунд, режим
максимального расхода отключается.
Во время режима максимального расхода
вырабатывается максимальное количество обогащенной азотом воздушной смеси, но
чистота смеси низкая. Данный режим препятствует насколько это возможно
поступлению внешнего воздуха в топливные баки самолета.
Нормальный режим работы системы нейтрального
газа
Система OBIGGS остается включенной и работает в
режиме малого расхода во время взлета, набора высоты и крейсерского полета. На
этих этапах система заполняет увеличивающийся в результате выработки топлива
свободный объем топливного бака азотом, разбавляя кислород, выделяющийся из
топлива и максимально, насколько это возможно, снижая концентрацию кислорода к
концу крейсерского полета.
Во время крейсерского полета система OBIGGS
проходит диагностику рабочего состояния. Этап крейсерского полета выбран для
выполнения такой диагностики по следующим двум причинам:
во время крейсерского полета система действует в
режиме малого расхода и характеристики её работы обладают наибольшей
стабильностью;работает в режиме малого расхода, и в то же время на этапе
крейсерского полета производится обогащенная азотом смесь наибольшей чистоты.
На данном этапе легче обнаружить серьезные
неполадки в работе, поскольку при этом концентрация кислорода в обогащенной
азотом газовой смеси будет выше ожидаемой. Датчик кислорода включается на
период его разогрева, равный приблизительно 5 минутам. После выдачи датчиком
сигнала, подтверждающего его нормальную работу, в течение нескольких минут
проводится проверка основных рабочих параметров системы, чтобы убедиться в
нормальной работе сепаратора и системы в целом. Проверка работоспособности
системы проводится во время каждого полета после полного разогрева системы и
стабилизации её рабочих параметров. Для прогрева сепаратора на этапе крейсерского
полета требуется не менее 20 минут.
После начала снижения, система переводится в
режим максимального расхода. При этом Блок ECU поверяет значение вертикальной
скорости, передаваемое из системы авионики самолета и вертикальная скорость при
снижении должна составлять 600 фут/мин и более на протяжении 3 секунд. При
режиме максимального расхода максимально увеличивается объем обогащенного
азотом воздуха, поступающего в топливный бак, что препятствует поступлению
внутрь через заборники дренажа наружного воздуха. Во время снижения давление
постоянно увеличивается, что приводит к повышению давления в дренажных баках,
вследствие чего в топливный бак поступает наружный воздух. Увеличение расхода
обогащенного азотом воздуха позволяет уменьшить объём воздуха, поступающего в
топливные баки, и повышает концентрацию кислорода в обогащенной азотом газовой
смеси.
.7 Штатное отключение системы
Штатное отключение OBIGGS производится при
соблюдении следующих условий:
Mach <= 0,2;
Обжатие колёс
(WOW) == TRUE;
Нештатное отключение системы
Нештатное отключение системы OBIGGS производится
в следующих случаях:
1) Избыточный нагрев (система блокируется в отключенном состоянии):
Блокировка системы вв отключенном состоянии
аналоговым контуром защиты при регистрации температуры 85°C и выше.
Блокировка системы в отключенном состоянии
цифровым контуром защиты при регистрации температуры 90°C и выше.
Термореле открывается при максимальном значении
130°C и закрывается при минимальном значении 96°C. Запорный термоклапан
закрывается посредством термореле. Система блокируется в отключенном состоянии,
поскольку регистрируется рассогласованность клапанов или отказ системы.
) Избыточное давление (система блокируется в
отключенном состоянии):
Блокировка системы в отключенном состоянии
цифровым контуром защиты при регистрации на P1 60 фунтов/дюйм2 в течение 15
секунд и более.
Блокировка системы в отключенном состоянии
аналоговым контуром защиты при регистрации на P1 90 фунтов/дюйм2.
) Внутренний отказ, кроме отказа датчика
кислорода (система блокируется в отключенном состоянии), как например:
Несовпадение положений клапанов или отказ
соленоида.
Термореле в открытом положении.
Отказ датчика или его показания вне диапазона.
После блокировки в отключённом состоянии для
запуска системы требует перезапустить ее вручную.
Система OBIGGS может также отключиться, но не
будет заблокирована. Это может произойти по следующим причинам:
Низкое давление на входе.
Утрачена связь с авионикой самолета.
Перерыв в электроснабжении.
После восстановления связи с авионикой или
устранения перерыва в электроснабжении, или нормализации давления на входе
система OBIGGS запускается автоматически.
Интерфейс с другими системами
Система нейтрального газа имеет интерфейс со
следующими системами самолета и элементами конструкции:
КСКВ
Эксплуатационный накопитель, аварийный
параметрический накопитель.
Система электроснабжения
Топливная система
Конструкция планера
Для правильного функционирования системы
нейтрального газа необходимо установить CROSS VENT VELVE, в левом разрешительном
баке.
Рис. Cross vent valve
Cross vent valve предотвращает поступление
атмосферного воздуха в центральный бак. Клапан открывается для слива топлива с
разрешительных баков при переполнении.
4. Особенности
технического обслуживания топливной системы самолета
При техническом обслуживании топливной системы
самолета необходимо с особой тщательностью соблюдать указание по технике
безопасности.
Работы по замене агрегатов, трубопроводов и
другие работы, связанные с возможностью открытой течи топлива на землю или на
конструкцию самолета, выполнять при обесточенной электросети самолета. Не
допускается попадание топлива на электропровода и агрегаты электрооборудования
самолета.
Работы в топливных кессон- баках надо проводить
в спецодежде в маске или противогазе в присутствии связного для наблюдения.
Спецодежда должно быть из хлопчатобумажной ткани
с застежками или пуговицами, не дающими искрение. Связной для наблюдения должен
видеть работающего в баке и подаваемые им сигналы в течении всей работы, чтобы
принять меры в случае сигнала о помощи. При работе внутри бака вынуть из
кармана все ненужные инструменты и личные вещи, не брать в бак металлические
вещи с открытыми краями.
Для предотвращения пожара при заправки самолета
надо надежно заземлять самолет, заправочные шланги и топливозаправщики. Под
колесо топливозаправщика установить колодки. Необходимо помнить, что источником
пожара могут быть разряды статистического электричества и искры, появляющиеся в
результате ударов металлических предметов друг от друга. Поэтому во избежание
появлении разрядов статистического электричества запрещается пользоваться при
промывочных работах шерстяными или текстильными материалами.
Горловины кессон-баков и других емкостей с
горючими материалами открывать руками, не ударяя по ним металлическими
предметами, чтобы не допустить появления искры. Не допускается трение и
волочение каких- либо металлических предметов ( стремянок, ящиков и т.д.)
вблизи самолета или под ним при открытых топливных баках. Не допускается
хождение в ботинках, подбитых гвоздями и металлическими пластинами, в
непосредственной близости от открытых баков.
Основными работами по обслуживанию топливной
системы является: проверка состояния трубопроводов и агрегаты системы; проверка
работы подкачивающих и перекачивающих насосов, топливного насоса ВСУ; проверка
герметичности системы питания основных двигателей и перекрывных крапов; работы
по заправке и сливу топлива; определение работоспособности агрегатов системы
подачи противообледенительной жидкости и ее заправки.
В процессе эксплуатации необходимо тщательно
следить за герметичностью и надежностью всех соединений трубопроводов. При
наличии течи по соединениям заменить в них уплотнительные кольца.
При демонтаже соединительных металлических муфт
трубопроводов надо слить топливо из трубопровода и расконтрить гайки муфты
специальным ключом ослабить одно гайку, а другую полностью отвернуть.
После этого сдвинуть муфту в сторону ослабленной
гайки. Снять уплотнительные кольца. При снятых уплотнительных кольцах
отвернутая соединительная муфта должна свободно перемещаться по концам труб.
Детали, имеющие на уплотняемых поверхностях
забоины, царапины и задиры, установке на самолете не подлежат.
При соединении трубопроводов с помощью муфты
необходимо обеспечить соосность трубопроводах на стыках. Зазор между концами
стыкуемых трубопроводов должен быть 9+3мм.
Осмотреть магистрали топливной и дренажной
системы . На трубопроводах не должно быть вмятин, царапин, потертостей. Не
допускается контакт между трубопроводами и элементами каркаса самолета.
Убедитесь в отсутствии потеков топлива в местах
прокладки трубопроводов и крепления их к агрегатам.
Проверить целостность перемычек металлизации и
их крепления.
Для крепления трубопроводов, находящихся внутри
кессон- баков, для избегания коррозии применять хомуты только с оцинкованной
стальной лентой.
При осмотре агрегатов топливной системы необходимо
убедится в отсутствии течи, подтеков, трещин, забоев, повреждения
лакокрасочного покрытия, ослабления болтов крепления и нарушения контровки.
При осмотре поплавкового устройство порционера
обратить особое внимание на состояние поплавков и их рычагов.
При проведении работ необходимо следить, чтобы в
кессон- баки, трубопроводы и агрегаты не попали посторонние предметы, вода,
снег, грязь.
Для демонтажа насосов необходимо сливать топливо
из баков. Запрещается поднимать насосы.
При монтаже насоса не допускается повреждение
защитного кожуха электродвигателя.
Перед монтажом агрегатов надо проверить
целостность уплотнений, следить, чтобы на резиновых кольцах не было
закусываний, подрезов, вмятин, деформации сеток старения. После монтажа насосов
проверить их работоспособность включением вручную в пилотской кабине и
прослушиванием их.
После ремонта и демонтажа трубопроводов и
агрегатов топливной системы необходимо перед первым запуском двигателя
произвести промывку трубопроводов подачи топлива к двигателям, посредствам
включения топливной системы необходимо перед первым запуском двигателя
произвести промывку трубопроводов подачи топлива к двигателям, посредствам
включения топливных подкачивающих насосов.
В любое время года необходимо следить за
чистотой заборника воздуха системы дренажа топливных баков.
Сливной трубопровод заправочной горловины не
должен быть засорен, так как конденсат, находящийся в нем может замерзнуть,
разорвать его и через этот разрыв топливо будет вытекать из бака.
Проверка работа подкачивающих насосов и
герметичности системы питания основных двигателей производится поочередным
включением насосов расходного бака.
Для проверки герметичности системы питания
основных двигателей открыть перекрывание краны и после 5 минут (не менее)
работы подкачивающих насосов осмотреть топливные магистрали и убедится в их
герметичности. При наличии течи по соединениям трубопроводов между собой и
агрегатами заменить уплотнительные резиновые кольца.
Заправка самолета топливом осуществляется в
соответствии с заданием на полет с помощью системы заправки под давлением .
Основным топливом для двигателей самолета и двигателя ВСУ является керосин
марок Т-1, ТС-1, РТ и смеси указанных марок.
Примерно через 15 мин.после заправки слить
отстой из каждого кессон-бака по 0,5-1 л в чистую стеклянную посуду через
сливные топливные клапаны. Отстой сливается с помощью специального шланга с
наконечником, который присоединяется к сливному крану баков.
Заправка топливом сверху осуществляется через
заливные горловины правых и левых баков № 2 и 3.
В процессе заправки ходить по крылу можно только
в специальной обуви. На шланге, применяемом для заправки, не должно быть грязи
и песка. Перед началом заправки необходимо установить металлизацию между
горловиной бака и заправочным пистолетом. Заправку можно производить
одновременно любым количеством пистолетов от оного или двух заправщиков. Через
15 мин после заправки слить отстой по 0,5-1 л через сливные топливные клапаны.
Слив топлива может быть произведен тремя
способами:
Через краны слива с помощью топливных насосов
как при автоматическом, так и при ручном управлении ими. В обоих случаях слив
производить в порядке очередности расхода топлива.
Отсосом топлива через систему заправки баков.
Через сливные клапаны баков.
5. Безопасность
и охрана труда в гражданской авиации
5.1 Общие
сведения
В настоящее время остро встает проблема
профессиональной безопасности и охраны труда на предприятиях. Охрана труда -
система сохранения жизни и здоровья работников в процессе трудовой
деятельности, включающая в себя правовые, социально-экономические,
организационно-технические, санитарно-гигиенические, лечебно-профилактические,
реабилитационные и иные мероприятия.
Целью охраны труда является сведение к
минимальной вероятности поражения или заболевания работающего с одновременным
обеспечением комфорта при максимальной производительности труда.
Для реализации цели охраны труда необходимо
решать следующие задачи:
Охрана труда является комплексной
социально-технической дисциплиной, включает производственную санитарию, технику
безопасности, пожарную безопасность.
Функциями охраны труда являются исследования
санитарии и гигиены труда, проведение мероприятий по снижению влияния вредных
факторов на организм работников в процессе труда. Основным методом охраны труда
является использование техники безопасности. При этом решаются две основные
задачи: создание машин и инструментов, при работе с которыми исключена
опасность для человека, и разработка специальных средств защиты, обеспечивающих
безопасность человека в процессе труда, а также проводится обучение работающих
безопасным приемам труда и использования средств защиты, создаются условия для
безопасной работы.
Основная цель улучшения условий труда -
достижение социального эффекта, т.е. обеспечение безопасности труда, сохранение
жизни и здоровья работающих, сокращение количества несчастных случаев и
заболеваний на производстве.
Улучшение условий труда дает и экономические
результаты: рост прибыли (в связи с повышением производительности труда);
сокращение затрат, связанных с компенсациями за работу с вредными и тяжелыми
условиями труда; уменьшение потерь, связанных с травматизмом, профессиональной
заболеваемостью; уменьшением текучести кадров и т.д.
5.2 Безопасность
и охрана труда
Система стандартов безопасности труда (ССБТ)
представляет собой важное направление в комплексной стандартизации и имеет
большое социальное значение. Она позволяет повысить роль стандартов в создании
безопасной техники, обеспечить всесторонний учет требований безопасности труда
при проектировании и эксплуатации предприятий, технологических процессов, машин
и оборудования на единых методологических принципах в тесной взаимосвязи с
другими системами государственной стандартизации.
Целью настоящего стандарта является содействие
защите работников от воздействия опасных и вредных производственных факторов,
исключению несчастных случаев, в том числе со смертельным исходом и
профессиональных заболеваний на производстве.
При техническом обслуживании летательных
аппаратов к опасным и вредным производственным факторам относятся:
• движущиеся самолеты, спецавтотранспорт и
самоходные механизмы;
• падающие изделия авиационной техники,
инструменты и материалы при работах по техническому обслуживанию самолетов на
плоскостях, стабилизаторе, фюзеляже и при работе на высоте с применением
механизированных подъемников;
• струи отработавших газов авиадвигателей и
предметы, попавшие в них;
• повышенная запыленность и загазованность
воздуха в зоне технического обслуживания летательных аппаратов;
• опасный уровень напряжения в электрической
цепи, замыкание которой может пройти через тело человека;
• повышенный уровень электромагнитного
излучения;
• химические вещества (общетоксические,
раздражающие, канцерогенные, мутагенные), входящие в состав применяемых
материалов, горюче-смазочние материалы и спецжидкости, проникающие в организм
через дыхательные пути, пищеварительную систему и кожные покровы;
• физические перегрузки (статические и
динамические).
Так же смотри Рисунок 1а - Охрана труда для
авиационных предприятий.
Рисунок 5.1. - Охрана труда для авиационных
предприятий
Одним из специфических вредных факторов на
предприятиях гражданской авиации является шум.
Реакция человека на громкость звука очень
индивидуальна и все приводимые численные величины уровня шума являются
среднестатистическими. Следует иметь в виду, что хорошо изучено действие шумов
высокой интенсивности, но мало что известно о влиянии на организм человека
шумов малой и средней интенсивности, а именно таким шумам подвергается
большинство населения.
Основные источники производственного шума на
объектах гражданской авиации условно можно классифицировать по 5 группам:
)Воздушные суда, производящие посадку или взлет
) Авиадвигатели при перемещении воздушных судов
по рулежным дорожкам
) Авиадвигатели при их опробовании
) Станции испытания авиадвигателей
) Технологическое оборудование ремонтных и
эксплуатационных авиапредприятий гражданской авиации.
Борьба с шумами 2 и 4 группы данной
классификации ведется в настоящее время весьма эффективно. Проблемой является
борьба с шумами 1, 3 и 5 групп.
Второй специфический вредный фактор гражданской
авиации - вибрация. Источниками вибрации обычно служат авиационные двигатели,
различные агрегаты, транспортные средства. Неправильная установка этих
агрегатов может привести к тому, что шум и вибрация могут проникнуть не только
в смежные, но и удаленные от них помещения. Персонал, обслуживающий такие
агрегаты и другие виброопасные машины, может оказаться под воздействием
вибраций, достаточных для возникновения вибрационной болезни. При этом
заболевании человек жалуется на боли в руках, потерю чувствительности, ощущение
«ползания мурашек» по телу.
На разработку и внедрение системы управления
охраной труда оказывают определенное влияние область деятельности организации,
ее конкретные задачи, выпускаемая продукция и оказываемые услуги, а также
используемые технологические процессы, оборудование, средства индивидуальной и
коллективной защиты работников и практический опыт деятельности в области
охраны труда.
При сертификации учитываются следующие
особенности:
• факторы для развития менеджмента в области
охраны труда и техники безопасности;
• политика и цели в области охраны труда и
техники безопасности;
• структура предприятия. Элементы и основные
характеристики при внедрении систем;
• гармоничное сочетание основных задач
предприятия с элементами менеджмента в области охраны труда и техники
безопасности;
• документирование в области охраны труда и
техники безопасности;
• построение элементов коммуникаций предприятия
для выполнения задач охраны труда и техники безопасности;
В настоящее время в гражданской авиации успешно
применяются такие системы менеджмента как управление безопасностью полётов,
управление авиационной безопасностью, управление профессиональной безопасностью
и охраной труда. В последние годы в указанной отрасли внедряется система
менеджмента качества и лишь за редким исключением - система экологического
менеджмента.
5.3 Безопасность
полетов и авиационная безопасность
Безопасность полётов - комплексная
характеристика воздушного транспорта
<#"802609.files/image024.gif">
, (2)
Для расчета нормы амортизации на
полное восстановление по наземным средствам применяется формула (3)
. (3)
Норма амортизации на капитальный
ремонт этих средств определяется по выражению (4)
. (4)
Норма амортизационных отчислений по
автомобилям (кроме спецмашин) устанавливается на реновацию в процентах от
первоначальной стоимости, а на капитальный ремонт - в процентах от стоимости на
каждые 1000 км пробега. Сочетание двух факторов - времени пробега - и
одновременное отражение этих факторов в нормах амортизация автомобилей делает
их более совершенными. При расчете норм амортизации по самолетам, вертолетам и
двигателям имеется также ряд особенностей. Норма амортизаций по самолетам и
вертолетам устанавливается в целом по летательному аппарату, а также отдельно
на планер с оборудованием и каждый двигатель. Для планера она (
)
определяется по выражению (5)
. (5)
Подставив в него количество
капитальных ремонтов планера за амортизационный срок его службы (выражение (6))
, (6)
получим окончательную формулу для
расчета нормы амортизации (7)
, (7)
где
- соответственно первоначальная и
ликвидационная стоимость планера с оборудованием; Скр - средняя стоимость
одного капитального ремонта планера с оборудованием;
-
соответственно амортизационный и межремонтный сроки службы планера с
оборудованием.
Экономически рациональными сроками
службы (амортизационными ресурсами) принято считать 25 000 - 30 000 ч для
самолетов всех типов (кроме легких) и 15 000 - 20 000 ч для авиационных
двигателей (кроме легких самолетов и вертолетов).
Наряду с основными фондами
обязательным элементом производства являются оборотные производственные фонды.
Они представляют собой ту часть производственных фондов, которая целиком
потребляется в каждом производственном цикле, полностью переносит свою
стоимость на произведенный продукт и в процессе производства, как правило,
изменяет свою натурально-вещественную форму. Оборотные фонды, вещественным
содержанием которых являются предметы труда, включают в эксплуатационных
предприятиях гражданской авиации движение материалов, топлива, запасных частей,
малоценных и быстроизнашивающихся предметов, тары, форменного и
спецобмундирования, спецодежды и т.п. на протяжении всего периода их пребывания
в производственной сфере. Для обеспечения непрерывного производственного
процесса предприятие помимо производственных фондов должно располагать
необходимыми средствами в сфере обращения, называемые фондами обращения. К ним
относятся готовая продукция, подлежащая реализации, денежные средства,
незаконченные расчеты с потребителями и т.п. В совокупности оборотные
производственные фонды и фонды обращения, выраженные в денежной форме, образуют
оборотные средства.
В гражданской авиации оборотные
средства разделяются по способу установления их размера и по источникам
образования. По способу определения объема оборотные средства подразделяются на
нормируемые и ненормируемые, а по источникам образования - на собственные и
заемные. К нормируемым оборотным средствам относятся все производственные
запасы, расходы будущих периодов и часть фондов обращения: денежные суммы в
пути, средства, охватывающие расчеты с личным составом за форменное
обмундирование, и некоторые другие. К ненормируемым - относятся денежные
средства на расчетном счете в банке, в кассе предприятия, средства в расчетах
за выполненные работы, а также в расчетах с отдельными лицами и организациями.
Собственные оборотные средства
выделяют предприятию и закрепляются за ним для образования необходимых
производственных ресурсов, обеспечивающих нормальную его работу. Наличие
собственных оборотных средств предоставляет предприятиям возможность
самостоятельного решения хозяйственных вопросов, широкого маневрирования
средствами.
Заемные оборотные средства
авиапредприятий используют в связи с сезонностью производства, всевозможными
отклонениями от плана, осуществлением отдельных хозяйственных мероприятий,
требующих дополнительных затрат, и т.д. Заемные средства не закрепляются за
предприятием, они выдаются в виде банковских кредитов на определенные цели.
Оборотные средства авиапредприятий
находятся в постоянном движении, последовательно переходя из денежной формы в
производительную, из производительной в товарную, из товарной в денежную; и
затем снова повторяется этот кругооборот.
Кругооборот оборотных средств, как
непрерывный процесс, называется оборачиваемостью оборотных средств - это важный
экономический показатель, характеризующий степень их использования. Основными
показателями, характеризующими оборачиваемость оборотных средств, а
следовательно, и эффективность их использования, являются: количество оборотов,
длительность оборота и коэффициент закрепления оборотных средств.
Количество оборотов за год или
коэффициент оборачиваемости определяется делением стоимости выполненной
продукции по формуле (8)
. (8)
Длительность оборота представляет
собой длительность дней, в течение которых совершается один оборот. Расчет
ведется по формулам (9)
и
, (9)
где Тпер - длительность
соответствующего периода.
Коэффициент закрепления представляет
собой сумму оборотных средств предприятия, приходящуюся на одну у.е. стоимости
выполненной продукции. Он равен выражению (10)
или
, (10)
т.е. он является величиной, обратно
количеству оборотов.
Экономию оборотных средств от
ускорения или их увеличение от замедления оборачиваемости оборотных средств
целесообразно определять через коэффициенты закрепления (11)
, (11)
где ∆Соб - экономия оборотных
средств от ускорения (+) или их увеличение от замедления (-) оборачиваемости
оборотных средств; kзак1,2 - коэффициент закрепления в базисном периоде в
анализируемом периоде; ΣD
- доходы,
выручка в анализируемом периоде.
Основными путями ускорения
оборачиваемости оборотных средств в гражданской авиации являются:
перевыполнение планов воздушных
перевозок и работ других видов применения авиации в народном хозяйстве;
улучшение использования основных
фондов и, в первую очередь, самолето-вертолетного парка;
сокращение длительности
производственного цикла во всех звеньях и уменьшение объема незавершенного
производства в авиа ремонтном производстве;
совершенствование нормирования
расходов материальных ценностей и сокращение их излишних запасов;
улучшение материально-технического
обеспечения производства;
повышение финансовой дисциплины,
строгое соблюдение режима экономии, вовлечение всего коллектива в борьбу за
лучшее использование оборотных средств.
Нормирование расхода
материально-технических средств. Нормой расхода называется удельный расход
данного предмета материально-технических средств на 100 ч налета самолета
(работы двигателя) или на один ремонт самолета (двигателя), а для транзитных
самолетов - на 100 посадок. Нормы расхода могут рассчитываться двумя способами:
выборочным и сплошным. При выборочном производится обработка данных о расходе
материально-технических средств в процессе ремонта нескольких десятков
самолетов и авиадвигателей.
Нормы расхода предметов
материально-технических средств не всегда дают возможность правильно определить
потребность в требуемом имуществе на плановый период и равномерно организовать
снабжение предприятия в соответствии с действительной потребностью в каждом
календарном периоде. Поэтому целесообразно применять еще нормы потребления.
Нормой потребления (Нп) называется
период календарного времени, приходящийся на расход одной единицы имущества,
формула (12)
, (12)
где Ткал - количество календарных
дней в году; Qp - годовой расход данного предмета снабжения.
Оборотный фонд предназначен для
обеспечения исправности авиационной техники: для замены снятых с неё
неисправных агрегатов, имеющий ресурс меньший, чем ресурс самолета в целом.
Величина оборотного фонда определяется по формуле (13)
, (13)
где Fоб - оборотный фонд агрегатов,
выраженный к числу установленных на самолетах; Тр - время нахождения агрегата в
ремонте;
- средняя
годовая наработка агрегатов; 365 - количество дней в году; Wмр - межремонтный
ресурс авиадвигателя.
Большую роль в
материально-техническом снабжении играют запасы материальных средств. Они
классифицируются по следующим видам.
Текущий запас представляет собой
основную часть производственного запаса и предназначается для обеспечения
производства (эксплуатации, ремонта) данными предметами снабжения в период
между двумя очередными их поставками.
Подготовительный запас
предназначается для выполнения операций по выгрузке материальных средств из
транспортных емкостей, их количественной и качественной приемки, а также
операций, предшествующих использованию материальных средств в производственном
процессе.
Страховой запас предназначается для
обеспечения производства в случаях:
возможных задержек материальных
средств в пути при доставке от заказчиков;
отклонение фактических величин и
интервалов поставок от средних величин и интервалов поставок;
при наличии больших колебаний в
расходе материальных средств, вызываемых случайными, но периодически
действующими на увеличение потребности факторами (метеоусловия, резкое
увеличение непредвиденных полетов и т.д).
Сезонный запас создается в случаях:
перерыва доставки материальных
средств к местам потребления, вызываемого сезонностью работы транспорта;
повышения расхода материальных
средств в определенное время года;
поступления материальных средств в
большом количестве вследствие производства или заготовок их в определенное
время года.
6.2 Экономика
аэрофотосъемочных работ
При анализе производственной
деятельности аэрофотосъемочного предприятия применяется несколько методов.
Метод сравнений. Результаты работы
коллектива в процессе анализа экономической деятельности сопоставляются:
с плановыми цифрами на данный период
времени;
с отчетными данными за
соответствующий период прошлого года;
со средними цифрами за ряд
предшествующих лет;
с результатами работы наиболее
передовых подразделений.
Метод расчленений. Анализ не
ограничивается рассмотрением общих итогов и средних показателей подразделений в
целом. Анализируются итоги работы отдельных экипажей и наземных служб. Анализ
основных показателей дополняется анализом расчетных и учитываемых показателей.
Изучение этих дополнительных показателей дает возможность выявить причины
отклонений в общем итоге.
Метод подстановок. Изменение
показателей работы подразделения происходит под влиянием многих факторов. Метод
подстановок позволяет выявить количественное влияние каждого из них. Для этого
производится условный расчет при котором все факторы, за исключением того,
влияние которого необходимо выявить, принимаются неизменными.
Метод выявления ведущего звена.
Определяется фактор, имеющий доминирующее значение среди всех факторов,
влияющих на изменение итогов деятельности, и прослеживается его влияние в
течение определенного периода времени.
Основная цель анализа - выявление и
установление путей и пользования внутренних резервов.
По характеру использования резервы
бывают текущие и перспективные.
Текущие резервы базируются в
основном на данных оперативного учета и могут быть могут быть реализованы в
течение данного месяца, квартала, года. Основой их реализации является
рациональное использование имеющихся ресурсов.
Перспективные резервы выявляются по
данным годового анализа работы подразделения и практически могут быть
использованы только в последующие сезоны. Часто для их реализации бывают
необходимы определенные капитальные вложения, например, внедрение новых типов
аэрофотосъемочных самолетов.
При анализе экономической
деятельности аэрофотосъемочного производства необычайно важно отделить факторы,
зависящие от деятельности данного коллектива, от факторов, на которые
деятельность работников коллектива непосредственного влияния не оказывает.
Наряду с погодными условиями очень
большое влияние на объем работ и все прочие экономические показатели оказывает
наличие объема договорных работ. Большой объем договорных работ позволяет иметь
широкий фронт работы, при котором имеется возможность полнее использовать
хорошую погоду, так как при отсутствии съемочной погоды на одних объектах, она
может быть на других. Кроме того, наличие широкого фронта работ позволяет
совмещать в одном полете работы на смежных участках, вследствие чего более
полно используется съемочное время и сокращаются затраты на подлеты от места
базирования до участка.
Потребительная стоимость продукции
аэрофотосъемки заключается в информации о рельефе, ландшафте и различных
особенностях фотографируемой местности. Показателем, количественно
характеризующим выполненную в процессе аэрофотосъемки работу, является
количество летных часов.
Полезные данные, объясняющие
динамику роста объемов работ, могут быть получены при сравнении фактических
темпов роста объема работ с плановыми. Одно дело, если фактическая динамика
соответствует плановой, а другое, если она сложилась в результате отступления
от темпов, заданных в плане.
Потребность в аэрофотосъемке на
предстоящий год всегда определена до начала работ, в конце предшествующего
года, предварительными заявками заказчиков, а затем - заключенными договорами.
Показатель налетных физических часов
по типам самолетов очень важен при анализе финансовых показателей работы
аэрофотосъемочного производства, так как от него зависят все основные элементы
сметы расходов: расход на амортизацию самолетного парка, на горюче-смазочные
материалы (ГСМ), текущий ремонт, сдельную зарплату летно-подъемного состава. В
определенной зависимости от налета часов находятся также и расходы на
фотоматериалы, оплата техническому составу.
Плановый налет часов определяется на
основании технических проектов, которые составляются на все объекты, подлежащие
фотографированию согласно заключенным договорам.
Перед вылетом к месту базирования
самолета производится облет и испытание аэрофотосъемочной аппаратуры, для этого
также необходимы затраты летного непроизводственного времени. Тренировка,
проводимая перед началом аэрофотосъемочных работ, также содержит ряд дополнительных
элементов, по сравнению с тренировкой перед другими видами работы авиации.
Кроме общей тренировки, проводимой перед началом работ, производится
дополнительная тренировка при переходе на аэрофотосъемку объектов, более
сложных по масштабу, рельефу или с особыми требованиями заказчика.
Смета затрат на производство
аэрофотосъемочных работ устанавливает объем расходов, связанных с производством
продукции в течении планового периода и выявляет соотношение между их основными
категориями. При анализе себестоимости производится сравнение с плановыми
цифрами данного года и фактическими цифрами за предшествующий год. Основными
факторами, влияющими на выполнение плана по себестоимости, являются: объем
продукции, ассортимент, уровень затрат по статьям.
Чем больше процент выполнения плана
по летным часам, тем больше снижение себестоимости произойдет из-за
условно-постоянных расходов. Уровень себестоимости зависит также от выполнения
заданного ассортимента работ, так как себестоимость аэрофотосъемочных работ
различна в зависимости от местонахождения объекта и масштаба съемки. Важное
значение имеет и третий фактор - изменение фактических затрат по сравнению с
плановыми по всем статьям калькуляции.
Методика расчетов тарифов
аэрофотосъемочных работ
Общие принципы построения тарифов
Предприятия гражданской авиации
взыскивают плату за перевозки, сельскохозяйственную, геологоразведочную,
аэрофотосъемочные и другие виды работ. Плата взыскивается по тарифам.
Тарифы представляют собой цену на
транспортную продукцию гражданской авиации, а также за другие виды работ с
применением авиации. В соответствии с этим в гражданской авиации используются
тарифы на перевозки грузов, пассажиров, почты и багажа и на другие работы (в
частности аэрофотосъемочные работы).
В основе построения тарифов, как и
любых цен, лежат общественно необходимые затраты труда, т.е. стоимость
транспортной продукции.
Принципы построения цен должны быть
такими, чтобы они обеспечивали возмещение издержек производства и обращения и
необходимую прибыль каждому нормально работающему предприятию.
Правильное построение тарифов имеет
большое экономическое значение, особенно для транспорта, так как от уровня
тарифов зависит величина транспортной слагаемой себестоимости любого вида
продукции.
На воздушном транспорте аналогично
другим видам транспорта различают два основных принципа построения тарифов:
пропорциональный и дифференциальный. Для правильного понимания сущности и
принципов построения тарифов необходимо различать следующие понятия: тариф,
поясная и общая тарифные ставки, тарифный пояс.
Тариф - это плата за перевозку или
выполнение каких-либо работ на данное расстояние или площадь. Ее размерность
обычно устанавливается для выполняемых работ в летных часах.
Тарифная ставка - это плата за
выполнение единицы транспортной продукции. Следует различать поясную и общую
тарифные ставки. Поясная тарифная ставка (ц) - это плата за выполнение единицы
транспортной продукции на данном отрезке расстояния или участка площади
(тарифном поясе). От поясной тарифной ставки следует отличать общую тарифную
ставку (цоб), представляющую собой цену единицы транспортной продукции в целом
за расстояние или площадь, является производной от тарифа, поясной тарифной
ставки и расстояния (площади), получается делением тарифа на общую площадь работ.
Также на предприятиях применяется усредненная тарифная ставка, т.е. тарифная
ставка выбирается как среднеарифметическое на любой пояс работ.
Список сокращений
OBIGGS-
onboard inert gas generation system nitrogen generation system Air Separation
ModuleAir Separation unit
BDU-
дисплей контроля и управления
ECU-electrical
control unit