Модернизация рабочего оборудования автогрейдера ДЗ-143
МИНОБРНАУКИ
Федеральное
государственное бюджетное общеобразовательное учреждение высшего
профессионального образования
"Белгородский
государственный технологический университет им. В.Г. ШУХОВА"
Транспортно-технологический
институт
Кафедра:
"Подъемно-транспортные, и дорожные машины"
Специальность
- 190100 "Подъемно-транспортные, строительные, дорожные машины и
оборудование"
Курсовая
работа
на
тему: "Модернизация рабочего оборудования автогрейдера ДЗ - 143"
Дисциплина -
Машины для земляных работ
Студент Камалов А.И.
Руководитель работы Харламов Е.В.
Белгород,
2014
Задание
на выполнение курсовой работы по "Машины
для земляных работ" студенту группы НКс-31 Байдину Константину
Анатольевичу
Выдано 11.02.2014 Срок выполнения
11.02.2014-01.04.2014
Тема работы - Модернизация рабочего оборудования
автогрейдера ДЗ-143
Исходные технические данные: базовая машина -
автогрейдер ДЗ-143; длина отвала, В=4270мм=4,27м; высота отвала, Н=610мм=0,61м;
угол захвата косоустановленного отвала, φ=500;
угол резания, δ=350; толщина срезаемой
стружки, h=0,2 м; категория,
вид и состояние грунта - I
суглинок мягкий
Содержание расчетно-пояснительной записки:
. Анализ технологических схем производства
земляных работ, выполняемых автогрейдером
2. Общие сведения об автогрейдерах
. Сущность модернизации автогрейдера
. Общий расчет
Состав графической части работы Общий вид
автогрейдера ДЗ - 143
Контрольные точки проверки хода выполнения
курсовой работы: 1.03.2014
Студент Байдин К.А.
Руководитель работы Харламов Е.В
Содержание
Введение
. Анализ технологических схем
производства земляных работ автогрейдером
. Общие сведения о автогрейдере
.1 Назначение классификация и
область применения автогрейдера
.2 Устройство и принцип действия
рабочего оборудования
.3 Описание рабочего процесса
автогрейдера
. Сущность модернизации
.1 Патентное исследование и анализ
его результатов
.2 Описание и технико-экономическое
обоснование конструктивной разработки по усовершенствованию автогрейдера
. Общий расчет
.1 Исходные данные для расчета
.2 Выбор и обоснования параметров
рабочего оборудования
.3 Расчет рабочих усилий и потребной
мощности привода на копание грунта (по методу Н.Г. Домбровского)
.4 Тяговый расчет
.5 Статический расчет
.6 Расчет производительности
Заключение
Список используемой литературы
Приложения
Введение
В настоящее время ни одно строительство не
обходится без земляных работ и машин, выполняющих эти работы (кусторезы,
бульдозеры, рыхлители, экскаваторы, скреперы и т. д.). Рост темпов, объёмов
строительства, усложнения конструкции возводимых сооружений, только увеличил
интерес и потребность в машинах для земляных работ.
На сегодняшний день их производством занимается
немало компаний с мировыми именами. Некоторые из них используют свои
собственные оригинальные разработки и создают конструктивные особенности этих
машин, но в целом принципы их устройства и сферы применения являются
одинаковыми.
Одной из самых массовых землеройно-транспортных
машин, применяемых в дорожном строительстве, является автогрейдер. На долю
автогрейдера отводятся планировочные и профилировочные работы по возведению
земляного полотна. Существующий СНиП предъявляет высокие требования к точности
соблюдения геометрических параметров земляных сооружений, в то время, как
серийно выпускаемые автогрейдеры у нас в стране и за рубежом, даже оснащенные
системами стабилизации рабочего органа не содержат устройств индикации
предоставляющих объективную информацию о точности соблюдения геометрических
параметров дорожного полотна. Возникло серьезное противоречие между непрерывно
возрастающими требованиями к производительности планировочных работ при высокой
точности геометрических параметров земляного полотна и отсутствием систем
индикации на серийно выпускаемых машинах. В результате этого даже
автоматизированный автогрейдер вынужден совершать лишние проходы по
обрабатываемому участку.
Так как парк машин для земляных работ очень
велик и разнообразен, как по функциям, так и по устройству конструкции машин в
данном курсовом проекте рассмотрим одну из машин данного класса, а именно
автогрейдер. Так как автогрейдеры оснащают различным сменным дополнительным
оборудованием (до 20 видов) область применения их очень широка. Автогрейдер
является одной из распространённых и востребованных машин, что доказывает
актуальность данного курсового проекта.
1. Анализ технологических схем
производства земляных работ автогрейдером
Копание или перемещение грунта автогрейдером
используют, например, при возведении насыпей, устройстве корыта в земляном
полотне и профилировании дороги.
Насыпи возводят автогрейдерами при продольных
проходах и послойном вырезании грунта, начиная от внутренней бровки резерва
(рис. 1). При вырезании грунта и перемещении его в насыпь грейдером или
автогрейдером совершают круговые проходы и разрабатывают попеременно резервы с
обеих сторон насыпи (рис. 2). Насыпь послойно уплотняется пневмоколесными
катками или другими средствами.
Рис. 1. Возведение насыпи автогрейдером из
боковых резервов
Рис. 2. Порядок проходов автогрейдера при
возведении насыпи из боковых резервов: 1-11 -последовательность проходов
Если длина захватки составляет 0,4-1,5 км, то
автогрейдеры перемещаются по кругу. При каждом проходе они выполняют только
одну операцию при одной установке отвала. Челночные движения автогрейдера
применяются при коротких захватках, длиной около 0,15-0,4 км. При длине
захватки, близкой к 0,4 км, автогрейдер разрабатывает грунт при прямом и
обратном движениях, разворачивая отвал на 1800 в конце участка перед изменением
направления движения. Ну а если длина захватки близка к 0,15 км, автогрейдер
совершает обратное движение вхолостую.
Возведение насыпи осуществляется автогрейдером с
резанием грунта отвалом двумя схемами: лучевой (рис.3,а) или послойной (рис. 3,б).
Выбрав и установив необходимый угол захвата отвала, его передний конец будет
зарезаться в грунт на требуемую глубину. Срезанный грунт при движении
автогрейдера смещается вдоль отвала, в сторону возводимой насыпи, и образует
валик.
Рис.3. Схемы лучевая (а) и послойная (б)
разработки автогрейдерами боковых резервов и укладки валиков грунта в насыпь в
разбежку (в), в полуприжим (г), в прижим (д).
Цифрами указаны очередность проходок и укладки
валиков.
В свою очередь количество валиков, укладываемых
автогрейдером по ширине земляного полотна, зависит от того, как плотно они
располагаются друг к другу. При высоте отсыпки грунта до 0,15 м полотно дороги
выстилается просто слоем грунта, начиная с края земляного полотна, в направлении
к его оси с заданным уклоном. Насыпи высотой до 0,25 м сооружаются путем
укладки автогрейдером валиков, чуть соприкасающихся основаниями (рис. 4, а), а
при сооружении более высокой насыпи (до 0,5 м) валики отвалом уже частично
прижимаются друг к другу и от этого они несколько деформируются в средней части
(расстояние между гребнями уменьшается до 0,3…0,4 м) (рис. 4, 6). При
строительстве насыпи высотой до 0,7…0,8 м валики должны быть полностью прижаты
друг к другу, с тем чтобы на земляном полотне образовался плотный слой грунта
высотой, превышающей высоту одного несжатого валика на 0,12…0,15 м. При этом,
как видно на рис. 4, в, валики приобретают плоскую форму.
Рис.4. Особенности укладки валиков
Как правило, грейдеры делают проходы вкруговую,
т. е. за первую половину каждого прохода обрабатывают одну сторону дорожного
полотна, а за вторую половину прохода в обратном направлении - вторую его
сторону. Таким образом, грунтовую дорогу с боковыми кюветами сооружают за 15
проходов туда и обратно.
Рис. 5. Схема профилирования грунтовой дороги за
15 проходов (цифры с 1 по 15 указывают последовательность проходов)
) вырезают грунт у оси дороги с некоторым
смещением от нее в сторону обочины.
2) затем полученный валик перемещают на
обочину дороги.
) производят вырезание грунта на
расстояние около 1 м от оси дороги.
) осуществляют разравнивание вырезанного
грунта на обочине и придают ей поперечный уклон.
) следующими 2мя проходами ведут
вырезание и перемещение грунта на обочину.
) и за последние 2 прохода достигается
окончательная отделка корыта.
Рис. 6. Схема устройства корыта в земляном
полотне дороги автогрейдером: 1,3,5,6,7-вырезание грунта; 2,4-перемещение
грунта; 8-разравнивание дна корыта; 9-сечение готового корыта
2. Общие сведения о автогрейдере
.1 Назначение классификация и
область применения автогрейдера
Автогрейдером называется самоходная колёсная
машина с регулируемым отвалом, расположенным между задними и передней осями. Предназначены
для планировочных профилировочных работ при строительстве дорог, аэродромов и
других линейных и площадных объектов.
При отделке земляного полотна дороги требуется
произвести вырезание кюветов и профилирование поверхности и боковых откосов
насыпи и выемок для придания этим элементам дорожного полотна необходимых
поперечных и продольных уклонов. Эти работы выполняют автогрейдеры и грейдеры.
Мощные автогрейдеры могут быть использованы и
для возведения земляного полотна в нулевых отметках. Автогрейдеры применяют
также на планировочных и вспомогательных работах и в других отраслях
строительства при сооружении площадок, профильных выемок и насыпей. В зимнее
время автогрейдером очищают дороги от уплотненного снега.
Автогрейдер обладает большой маневренностью и
возможностью изменения углов установки отвала в горизонтальной и вертикальной
плоскостях, а также может осуществлять вынос отвала в сторону.
Кроме основного рабочего органа отвала и
имеющегося на многих автогрейдерах кирковщика, эта машина может работать также
с различными видами сменного навесного рабочего оборудования:
грейдер-элеваторного, снегоочистительного и другого, будучи дешевле
специализированных машин. В силу этих причин выпуск прицепных грейдеров
продолжается главным образом с целью сезонного использования тракторов, но этот
тип машин не является перспективным и не развивается.
Классификация. Автогрейдеры
можно классифицировать по следующим основным признакам:
а) по весу машины: легкие весом до 9 т, средние
весом 10-12 т, тяжелые весом 13-15 т, и особо тяжелые весом 17-23 т;
б) по устройству ходового оборудования:
двухосные - с одной или двумя ведущими осями и трехосные - с двумя или тремя
ведущими осями;
в) по системе управления рабочими органами: с
механическим (редукторным) или гидравлическим управлением. Легкие автогрейдеры
используют для содержания и мелкого ремонта дорог и для постройки грунтовых
дорог в нулевых отметках.
Средние автогрейдеры используют для возведения
земляного полотна при небольших отметках насыпи и выемки в грунтах оптимальной
влажности и для среднего ремонта дорог. Автогрейдеры тяжелые и особо тяжёлые
целесообразно использовать при наличии больших объемов работ и в тяжелых
грунтовые условиях.
.2 Устройство и принцип действия
рабочего оборудования
автогрейдер грунт трансмиссия
Автогрейдер представляет собой самоходную
колесную землеройно-транспортную машину с отвальным рабочим органом
Рисунок 7 - Автогрейдер вид сбоку
Автогрейдер состоит из следующих основных
частей:
Длинной и выгнутой в средней части основной рамы
1, служащей для установки на ней всех механизмов автогрейдера и опирающейся
сзади на заднюю тележку 10, снабжённую балансирами с ведущими колёсами 8, а
спереди на переднюю ось 4 с управляемыми колёсами; двигателя 14, закреплённого
сверху рамы над задней тележкой; трансмиссии, передающей вращение от двигателя
к ведущим колёсам, гидронасосам и пр.; грейдерного отвала 7, расположенного в
пространстве под выгнутой узкой в плане частью рамы, называемой хребтовой
балкой, на специальной тяговой раме 6, закреплённого с помощью сферического
шарнира на концевой части хребтовой балки над передней осью и двух
гидроцилиндров подъёма отвала 2, установленных на кронштейнах с двух сторон
хребтовой балки в её самой приподнятой части; кабины 11 с органами и пультом
управления и сиденьем машиниста; отвала бульдозера 5, гидроцилиндра 12 для их
привода; капота 9 с откидными стенками, закрывающего двигатель; электросистемы
сигнализации и освещения 13.
Рабочее оборудование автогрейдера подразделяется
на основное и дополнительное
Тяговые рамы с отвалом. С помощью тяговой рамы
передается отвалу тяговое усилие, необходимое для резания грунта. Поэтому
тяговая рама содержит мощную продольную балку или два сходящихся лонжерона,
оканчивающихся в месте их схода шаровым шарниром для шарнирного крепления
тяговой рамы к переднему мосту автогрейдера. Сзади тяговая рама имеет
поперечную связь, которая придает ей жесткость и позволяет закрепить снизу
поворотный круг, изготовленный в виде открытого зубчатого венца большого
диаметра с внутренними зубьями.
Сам поворотный круг, помимо плоского зубчатого
венца, имеет кольцевую обечайку, придающую ему жесткость. К ней с боков
параллельно продольной оси тяговой рамы приваривают два опущенных вниз плоских
дугообразных кронштейна, предназначенных для шарнирного крепления
непосредственно отвала. Как правило, опущенные вниз относительно поворотного
круга концы этих кронштейнов жестко связываются с помощью труб между собой и с
нижней плоскостью поворотного круга.
Отвал изготавливают из толстого стального листа,
изогнутого по радиусу. С задней стороны этот лист усилен уголками или листами,
придающими отвалу коробчатое поперечное сечение. Режущая наружная часть
лобового листа несколько отогнута по всей его длине и в это место помещен и
закреплен с помощью болтов с утопленными головками съемный нижний режущий нож
6, выполненный из специальной износостойкой стали с наплавкой из твердого
сплава на режущей кромке. По бокам отвала закреплены на болтах также съемные
боковые режущие ножи 5. Так как отвал во время работы автогрейдера должен быть
ориентирован в пространстве определенным образом, в конструкции тяговой рамы
предусмотрена возможность его бокового перемещения относительно рамы и
изменения угла резания отвала.
.3 Описание рабочего процесса
автогрейдера
При первом проходе намечается разбивка дороги по
ширине и направлению и поэтому первый проход является наиболее ответственным;
целесообразно перед первым проходом размечать внешние края кюветов колышками,
которые облегчают водителю сохранять направление при движении.
При последующих проходах боковые кюветы
углубляют и вырезанный из них грунт перемещают на дорожное полотно. Последними
проходами дорожное полотно планируют (выравнивают) и профилируют, т. е. его
поверхности придают поперечные уклоны (см. рис. 3, поз. 15) обеспечивающие сток
воды в боковые кюветы.
3. Сущность модернизации
.1 Патентное исследование и анализ
его результатов
Объект исследования - машина для земляных работ
- автогрейдер Д 3 143 класса 140 является автогрейдером, не имеющим аналогов в
России. Комплектация и модификация данной техники позволяют использовать его
для содержания и строительства дорог, а также выполнять разработку грунтов от
первой до четвертой категории. Автогрейдер способен эксплуатироваться в
строительстве аэродромов, ирригаций, железных дорог, гидротехники и мелиораций.
Все основные функции автогрейдера Д 3-143
выполняются при помощи специального рабочего органа, которым является отвалом с
ножом, смонтированным на раме машины и приводящегося в действие от дизеля. Им
можно выполнять функции опускания, подъема, поворота в вертикальной и
горизонтальной плоскости.
В результате проведения патентных исследований
для модернизации автогрейдера ДЗ-143 были отобраны 5 технических решений,
защищенных патентами
) РФ №2498022 МПК E02F3/76 -
Составной отвал автогрейдера
2) РФ №2399724 МПК E02F3/76 -
Рабочее оборудование автогрейдера
) РФ №2184813 МПК E02F3/80 - Рабочий
орган автогрейдера
) РФ №2435908 МПК E02F3/76 -
Боковое рабочее оборудование автогрейдера
) РФ №2164576 МПК E02F3/76 -
Автогрейдер
Из перечисленных патентов на изобретение в
качестве основного был выбран патент №№2184813 МПК E02F3/80 - Рабочий
орган автогрейдера целью которого является уменьшение металлоемкости рабочего
оборудования, а также повышение производительности автогрейдера за счет
увеличения длины отвала на легких операциях, таких как перемещение,
разравнивание грунта и планировочные работы.
3.2 Описание и технико-экономическое
обоснование конструктивной разработки по усовершенствованию автогрейдера
На основании анализа технического решения,
запатентованного патентом №№2184813 МПК E02F3/80
Изобретение относится к землеройно-транспортным
машинам типа автогрейдеров. Рабочий орган автогрейдера состоит из центральной,
двух боковых секций и гидроцилиндров их выдвижения. Каждый гидроцилиндр связан
с соответствующей боковой секцией с помощью шарнира, представляющего корпус,
образованный стаканом и втулкой, который своим стаканом закреплен на конце
штока гидроцилиндра, а втулкой охватывает верхний конец пальца, который своим
нижним концом шарнирно соединен с верхней частью наружного конца
соответствующей боковой секции. Центральная секция снабжена с тыльной стороны
винтовыми направляющими "шевронного" типа, с подъемом в направлении
от торцов к середине центральной секции, в которых посредством ползунов
установлены боковые секции. Каждая боковая секция имеет длину l=(L/2)-0,25 м,
где L - длина центральной секции. Увеличивается производительность
планировочных работ, упрощается конструкция рабочего органа.
Изобретение относится к землеройно-транспортным
машинам, в частности к автогрейдерам.
Требуемый технический результат достигается тем,
что в рабочем органе, состоящем из центральной, двух боковых секций и
гидроцилиндров их выдвижения, при этом каждый гидроцилиндр связан с
соответствующей боковой секцией с помощью шарнира, представляющего корпус,
образованный стаканом и втулкой, который своим стаканом закреплен (с
возможностью вращения за счет радиально-упорных подшипников) на конце штока гидроцилиндра,
а втулкой охватывает (с возможностью продольных перемещений в ней) верхний
конец пальца, который своим нижним концом шарнирно соединен с верхней частью
наружного конца соответствующей боковой секции, согласно изобретению
центральная секция снабжена с тыльной стороны винтовыми направляющими
"шевронного" типа, с подъемом в направлении от торцов к середине
центральной секции, в которых посредством ползунов установлены боковые секции.
При этом каждая боковая секция имеет длину
= (L/2) - 0,25 м,
где L - длина центральной секции.
Сравнение заявляемых технических решений с
прототипом позволило выявить отличительные признаки, подтверждающие
соответствие критерию "Новизна".
При сравнении отличительных признаков с
известными науке и технике решениями установлено, что предлагаемый настоящей
заявкой рабочий орган автогрейдера соответствует критерию "Существенное
отличие".
Критерий "Положительный эффект" для
предлагаемого настоящей заявкой рабочего органа автогрейдера подтверждается
тем, что он приводит к увеличению производительности автогрейдера при
проведении планировочных работ при выдвинутых боковых секциях за счет
увеличения длины боковых секций, а следовательно, и длины всего секционного
отвала.
Критерий "Положительный эффект" для
предлагаемого настоящей заявкой рабочего органа автогрейдера подтверждается
тем, что предлагаемое техническое решение по размещению винтовых направляющих
для установки в них с помощью ползунов боковых секций с тыльной стороны
центральной секции является рациональным, так как это значительно упрощает
конструкцию рабочего органа и снижает его металлоемкость.
Критерий "Положительный эффект" для
предлагаемого настоящей заявкой рабочего органа автогрейдера подтверждается
тем, что указанные винтовые направляющие и ползуны, а также высота боковых
секций позволяют разместить боковые и нижние ножи боковых секций вне зоны
резания соответствующих ножей центральной секции при сдвинутых боковых секциях.
Вывод ножей боковых секций из зоны резания соответствующих ножей центральной
секции происходит одновременно, в результате чего нижние ножи боковых секций
оказываются на более высоком уровне, чем нижние ножи центральной секции, а
боковые ножи боковых секций оказываются сдвинутыми за пределы действия боковых
ножей центральной секции.
Вычислительный эксперимент с математической
моделью автогрейдера показал, что оптимальная длина боковой секции определяется
из соотношения
= (L/2) - 0,25 м,
где L - длина центральной секции.
В результате принятых мер уменьшаются усилия и
мощность, затрачиваемые на резание грунта, что позволяет снизить интенсивность
износа нижних ножей. Это, в свою очередь, приведет к увеличению точности,
снижению стоимости и энергоемкости производства планировочных работ.
Изобретение поясняется чертежами, где на фиг.1
изображен вид спереди рабочего органа автогрейдера в рабочем положении, на
фиг.2 - вид сзади, на фиг.3 - рабочий орган в транспортном положении.
Рабочий орган включает секционный отвал,
выполненный из центральной секции 1 и двух боковых секций 2 и 3. Центральная
секция 1 снабжена нижним 4 и боковыми 5 и 6 режущими ножами, а боковые секции 2
и 3 - нижними 7 и 8 и боковыми 9 и 10 режущими ножами, причем высота боковых
секций меньше высоты центральной секции на величину высоты нижнего ножа при
сохранении величины угла опрокидывания в пределах 70...75° в соответствии с
требованиями [3].
Боковые секции 2 и 3 своими ползунами 11 и 12
установлены с тыльной стороны центральной секции 1 с возможностью перемещения в
винтовых направляющих "шевронного" типа 13 и 14, принадлежащих центральной
секции 1. На тыльной стороне центральной секции 1 шарнирно закреплены корпуса
гидроцилиндров выдвижения боковых секций 15 и 16, каждый из которых своим
штоком связан с соответствующей боковой секцией посредством пространственных
шарниров 17 и 18, обеспечивающих перемещение боковых секций по винтовым
направляющим.
Отвал может быть установлен на автогрейдере
посредством направляющих 19 и 20. Он также снабжен кронштейном 21 для
присоединения к нему штока базового гидроцилиндра выдвижения всего отвала относительно
тяговой рамы.
Функционирование рабочего органа автогрейдера
При сдвинутых боковых секциях 2 и 3 работа
осуществляется только одной центральной секцией 1, которая при внедрении в
грунт устанавливается под углом к направлению движения автогрейдера. Вырезаемый
из массива нижним 4 и боковым 5 (6) ножами грунт перемещается центральной
секцией 1 и укладывается в боковой валик.
При необходимости увеличения длины рабочего
органа гидроцилиндрами 15 и 16 производится выдвижение боковых секций 2 и 3.
При этом пространственные шарниры 17 и 18 преобразуют поступательное движение
штоков гидроцилиндров во вращательно-поступательное движение боковых секций 2 и
3.
Боковые секции 2 и 3, выдвигаясь по винтовым
направляющим 13 и 14 в рабочее положение, своими нижними ножами 7 и 8
устанавливаются на уровень нижнего ножа центральной секции 4. В результате
выдвижения боковых секций 2 и 3 рабочий орган автогрейдера готов к выполнению
планировочных работ всеми тремя секциями.
При необходимости выполнения работ только одной
центральной секцией 1 при поступательном втягивании штоков гидроцилиндров 15 и
16 посредством пространственных шарниров 17 и 18 производится
вращательно-поступательное перемещение боковых секций 2 и 3 в транспортное
положение.
= (L/2)-0,25 м,
где L - длина центральной секции.
Рисунок 8 - вид спереди рабочего органа
автогрейдера в рабочем положении
Рисунок 9 - вид сзади
Рисунок 10 - рабочий орган в транспортном
положении.
4. Общий расчет
.1 Исходные данные для расчета
Табл. 1- Исходные данные
|
Вариант
|
Тип
машины, модель
|
В,
м
|
Н,
м
|
q, м
|
φ,
град
|
δ, град
|
h, м
|
а,
мм
|
Категория,
вид и состояние грунта
|
|
22
|
Автогрейдер
ДЗ-143
|
4,27
|
0,61
|
-
|
50
|
35
|
0,2
|
5
|
I суглинок мягкий
|
4.2 Выбор и обоснования параметров
рабочего оборудования
Для предварительного расчета принимаем размер
отвала 4270*610
.3 Расчет рабочих усилий и потребной
мощности привода на копание грунта (по методу Н.Г. Домбровского)
На рисунке 11 представлена общая схема сил,
действующих на режущий клин как со стороны рабочего органа Рi,
так и со стороны грунта Wi,
приведенных к его режущей кромке.
Рис.11. Схема сил, действующих на режущий клин: P,W
- суммарные силы копания и сопротивления грунта копанию соответственно; P01,
W01 - касательные
составляющие этих сил; Р 01, W01
- нормальные составляющие силы копания и сопротивления грунта копанию
соответственно; b и c
- ширина и толщина срезаемой стружки соответственно; δ
- угол
резания.
· Сопротивление грунта резанию (кН) определяется
по формуле:
WР=
k1*h*b* sin φ=25*0,61*4,27*sin500=49,88
кН,
где k1
- удельное сопротивление грунта резанию, зависящее от категории грунта и вида
рабочего органа машины; по табл. 1.1 k1=15…40=25
кПа;
h - толщина
срезаемой стружки, h=0,61 м (по
заданию);
b - ширина срезаемой
стружки, равная, как правило, ширине режущей кромки рабочего органа, b=4270мм=4,27м
φ - угол
захвата косоустановленного отвала, φ=0-900=350
· Сопротивление перемещению призмы грунта (кН),
образующейся перед рабочим органом при углах резания δ=35-600,
определяется
по формуле:
WПР=VПР*ρ*g*μ1*sin
φ/kР=1,12*1,3*9,8*0,6*sin500/1,24=5,28
кН,
где VПР
- объем призмы грунта перед рабочим органом, зависящий от его конструкцией и
характеристик грунта, м³
VПР=В*Н 2/2* kПР=4,27*0,612/2*0,7=1,12
м³;
В - ширина (длина) отвала, В=4270мм=4,27м;
Н - высота отвала, Н=610мм=0,61м
kПР - поправочный
коэффициент, зависящий от соотношения Н/В, по табл. 1.2 kПР=0,7;
ρ - плотность грунта,
для грунтов I категории ρ=1,2…1,5=1,3
т/м³;
kР - коэффициент
разрыхления грунта, зависящий от вида грунта, по табл. 1.4 kР=1,24…1,3=1,24;
μ1 -
коэффициент трения грунта о грунт, зависящий от вида и состояния грунта, по
табл.1.5 μ1=0,6;
· Сопротивление заполнению рабочего органа грунтом
(кН) определяют (для отвальных рабочих органов):

кН,
где μ2 -
коэффициент трения грунта о поверхность рабочего органа, зависящий от вида
грунта, по табл. 1.5 μ2=0,5…0,7=0,6;
δ
- угол
резания, принимаемый в пределах 35…600; δ=500 (по заданию).
· Сопротивление, возникающее на площадке
затупления (кН) при угле резания δ=550, определяют
по формуле:
WПЛ=ρУД*L=0,8*3,27=2,61
кН,
где ρУД
- удельное сопротивление от затупления, зависящее от ширины площадки затупления
а и вида грунта, по табл. 1.6 ρУД=0,8
кН/м;
L - длина режущей
кромки рабочего органа, практически равная длине отвала,
L=В*sinφ=4,27*sin500=3,27
м.
· Основная касательная составляющая сопротивления
грунта копанию определяется методом и формулой Н.Г. Домбровского:
W01=WР+WПР+WЗАП+WПЛ=49,88+5,28+7+2,61=64,77
кН
· Нормальная составляющая сопротивления грунта
копанию определяется в долях от касательной составляющей:
W02=ψ*
W01=0,2*64,77=12,95
кН,
где Ψ - коэффициент,
зависящий от однородности и прочности грунта, степени затупления, размера и
формы износа задних граней режущего элемента, заднего угла резания α,
для
менее прочных однородных грунтов ψ=0,2.
· Суммарное сопротивление грунта копанию
определяется по формуле:
ΣWКОП=
кН
·
Мощность, затрачиваемая на процесс копания определяется по формуле:
4.4 Тяговый расчет
Исходными данными для тягового расчета являются:
тип машины - автогрейдер ДЗ - 143 тип движетеля - колесный вид опорной
поверхности грунт свежеотсыпанный сила тяжести машины - Gv
= 200 кН уклон местности - 2 град. скорость движения машины на рабочем режиме -
vq = 1.18 м/с на
транспортном режиме vq
= 4,2 м/с мощность двигателя базовой машины N
= 184 кВт наветренная площадь автогрейдера Fв
= 7 м²
Определяем тяговое усилие развиваемое двигателем
машины на рабочем режиме при vq
= 1.18 м/с
где 
- установленная мощность двигателя
машины, кВт 
- скорость движения машины на
соответствующем режиме, м/с 
- КПД трансмиссии ходового
оборудования (для механической 
на транспортном режиме при vq = 4,2 м/с
Определяем максимальную силу тяги
где 
- сцепной вес машины, т.е. вес
приходящейся на ведущие колеса Н, 
- коэффициент сцепления движителя с
опорной поверхностью зависящий от типа движителя, вида состояния опорной
поверхности (табл. 4,1) 
Определяем суммарное сопротивление
на рабочем режиме.
сопротивление перекатыванию
движителя по заданной опорной поверхности
Где 
- сила тяжести машины, Н 
- коэффициент сопротивления
перекатыванию, зависящий от типа движетеля и вида опорной поверхности (табл
4,1) 
- угол уклона местности, град.
внутреннее сопротивление в движетелх

*
сопротивление при движении машины по
уклону
сопротивление от сил инерции,
возникающие при трогании с места
Где 
- коэффициент учитывающий инерцию
вращающихся масс привода 
; vр - рабочая
скорость машины на первой передачи после трогания с места, для колесных машин vр = 1,15 м/с

- время разгона 
.
сопротивление в процессе копания Wр = 66,05кН
Суммарное сопротивление на рабочем
режиме
При этом условие нормального
движения автогрейдера без буксования соблюдается так как 120кН > 117кН
>103,1кН
Определяем суммарное сопротивление
на транспортном режиме
сопротивление перекатыванию
движетеля по заданной опорной поверхности
внутреннее сопротивление в движетелх

*
сопротивление повороту автогрейдера
при его движению по кривой
сопротивление при движении машины по
уклону
сопротивление от сил инерции,
возникающие при трогании с места
сопротивление воздуха при движении
автогрейдера
Где q - предельно
допустимое удельное динамическое давление ветра равное 125 Па 
- наветренная площадь машины м²
Суммарное сопротивление на
транспортном режиме
По результатом данного расчета
условие нормального движения автогрейдера на транспортном режиме соблюдается
так как 120кН > 32,8кН >26,44кН
.5 Статический расчет
Проверку устойчивости автогрейдера в
горизонтальной плоскости проводят для случая, когда копание совершается одним
концом отвала установленным под углом захвата 
и углом зарезания λ. При этом
положении касательная составляющая сопротивления копанию Рк будет стремится
повернуть машину вокруг центра тяжести (рис 12). Этому повороту препятствуют
силы сцепления S1 и S2 или
боковые реакции грунта действующие на передние и задние колеса. При таком
расчете следует принять максимальное значение Рк из следующего уравнения:
Где 
- сила тяжести автогрейдера, кН

- нормальная составляющая
сопротивления копанию грунта, принимают


- коэффициент сцепления движетеля с
грунтом (табл 3,7) 
Для обеспечения устойчивости машины
должно быть соблюдено неравенство
Где 
- плечи действующих сил (м)
относительно центра тяжести (см. рис. 12), принимаются по конструктивной схеме
Силы сцепления S1 и S2
определяются из условия сцепления и велечин реакции грунта на колеса R1 и R2
Величину реакции грунта на передние 
и задние 
колеса орентировочно можно принять
из условия распределение силы тяжести машины и сопротивления копанию. В
отечественных трехосных машинах имеет место следующее распределение общей
нагрузке по осям: на переднюю 30 - 35% на заднюю 65-70% . исходя из этого для
расчетов принимают для трехосных -

.6 Расчет производительности
При возведении земляного полотна
дороги из двухстороннего резерва производительность автогрейдера можно
определить по формуле

м³/ч
где 
- объем вырезанного в резерве и
перемещенного в тело насыпи грунта м³

- коэффициент использования машины
во времени принимают 

- время затраченное на разработку и
перемещения грунта в объеме 
при производстве работ на участке
протяженностью lр (км) объем грунта (м³),
вырезанного и перемещенного автогрейдером за один проход туда и обратно
составит

м³
Время цикла
где Fс - площадь
поперечного сечения стружки определяемая по формуле
где В - длина отвала автогрейдера м,
h -
максимальная длина срезаемой стружки м,

- угол захвата

- угол зарезания
время вырезания грунта

а время перемещения грунта

где 
- рабочая скорость копания грунта 
м/с

- скорость перемещения грунта 
м/с

и 
- протяженность участков резания и
перемещения грунта соответственно м. время на разворот автогрейдера или его отвала
в конце участка 
принимают равным 15 с
часовую эксплуатационную
производительность автогрейдера при производстве профилировочно - планировочных
работ определяют по формуле

м²/ч
где 
- длина планируемого участка м,

- коэффициент перекрытия смежных
проходов автогрейдера по одному месту при планировке принимают до 10, при
профилировочных работах - 
- рабочая скорость автогрейдера
принимают 
км/ч
nПЛ - число
проходов по одному следу, при профилировочных работах nПЛ=10…16=16.
Заключение
В данной курсовой работе по
модернизации рабочего оборудования автогрейдера было произведено патентное
исследование, в результате которого было отобрано техническое решение по
повышения производительности автогрейдера. Также познакомились с устройством,
назначением и принципом работы автогрейдера. Произвели расчет рабочих усилий и
потребной мощности привода на копание грунта, при этом мощность на копание
грунта составила 108,5 кВт, этого достаточно для копания грунта так как
мощность двигателя установленного на машине больше полученной мощности. Еще
произвели тяговый расчет в результате которого получили условие движения
автогрейдера без буксования на транспортном и рабочем режиме 120кН > 117кН
>103,1кН 120кН > 32,8кН >26,44кН. В конце провели статический расчет и
расчет производительности
Список используемой литературы
1. А. А Богомолов М Д Герасимов
Строительные и дорожные машины
2. А А Богомолов Машины для
земляных работ
. www1.fips.ru Роспатент
. Интернет ресурс
Приложение 1
Российская Федерация
Федеральная служба по интеллектуальной
собственности, патентам и товарным знакам
Описание изобретения к патенту
Статус: по данным на 17.02.2014 - действует
Пошлина: учтена за 3 год с 06.10.2013 по
05.10.2014
|
(21),
(22) Заявка: 2011140463/03, 05.10.2011 (24) Дата начала отсчета срока
действия патента: 05.10.2011 Приоритет(ы): (22) Дата подачи заявки:
05.10.2011 (43) Дата публикации заявки: 10.04.2013 (45) Опубликовано:
10.11.2013 (56) Список документов, цитированных в отчете о поиске: RU 2057852
C1, 10.04.1996. SU 236344 А, 24.01.1969. SU 903489 А, 07.02.1982. SU 1146374
А 1, 23.03.1985. SU 1749392 А 1, 23.07.1992. JP 0008184072 А, 16.07.1996.
Адрес для переписки: 394006, г. Воронеж, ул. 20-летия Октября, 84, корп.1,
Воронежский ГАСУ, сектор интеллектуальной собственности
|
(72)
Автор(ы): Жулай Владимир Алексеевич (RU), Крестников Александр Владимирович
(RU) (73) Патентообладатель(и): Федеральное государственное бюджетное
образовательное учреждение высшего профессионального образования
"Воронежский государственный архитектурно-строительный университет"
(RU)
|
СОСТАВНОЙ ОТВАЛ АВТОГРЕЙДЕРА
Реферат:
Изобретение относится к землеройно-транспортным
машинам, в частности к автогрейдерам. Отвал автогрейдера включает отвал и
выдвижные секции, симметрично расположенные относительно его вертикальной оси.
Выдвижные секции установлены сзади отвала, выполнены в форме секторов и
шарнирно соединены с отвалом с возможностью поворота секций, приводимых в
движение с помощью индивидуальных приводов. Обеспечивает повышение
производительности автогрейдера в процессе копания и перемещения грунта в
сторону косопоставленным отвалом, устраняет проблему просыпания грунта под
задние ведущие колеса. 3 ил.
Изобретение относится к землеройно-транспортным
машинам, в частности к автогрейдерам.
Известны отвалы автогрейдеров, обеспечивающие
выполнение большого количества различных видов технологических операций. Одной
из таких операций, при устройстве земляного дорожного полотна, является копание
грунта косопоставленным отвалом с одновременным перемещением его в сторону
(ГОСТ № 11030-93, с.2).
Недостатком такого отвала автогрейдера при
выполнении данной операции является просыпание разрабатываемого грунта под
задние ведущие колеса машины и, как следствие, снижение тягово-сцепных качеств
движителя, а также невозможность перемещения всего грунта в сторону на всю
длину отвала.
Наиболее близким к предлагаемому является
рабочее оборудование бульдозера, содержащее толкающие Г-образные брусья,
шарнирно соединенные с рамой бульдозера раскосы, гидроцилиндры управления и
составной отвал, состоящий из средней секции и двух боковых секций, секции
отвала выполнены независимыми друг от друга, с возможностью перемещения в
вертикальной плоскости, средняя секция отвала жестко связана с Г-образными
толкающими брусьями и шарнирно с гидроцилиндром управления средней секцией, а
боковые секции жестко связаны с дополнительными толкающими брусьями и шарнирно
с индивидуальными гидроцилиндрами управления секции (Авторское свидетельство № 2057852
"Рабочее оборудование бульдозера").
Недостатком этой конструкции является то, что
при копании и перемещении грунта в сторону таким косопоставленным отвалом также
происходит просыпание грунта под движитель.
Задачей настоящего изобретения является
повышение производительности автогрейдера при копании и перемещении грунта в
сторону косопоставленным отвалом.
Задача решается за счет того, что составной
отвал автогрейдера, содержащий отвал и выдвижные секции, симметрично
расположенные относительно его вертикальной оси, сзади выполнены в форме
секторов и шарнирно соединены с отвалом с возможностью поворота секций
приводимых в движение с помощью индивидуальных приводов.
Изобретение поясняется чертежами.
На фиг.1 изображен предлагаемый составной отвал
автогрейдера с выдвижными секциями и механизмом их привода (вид сзади); на
фиг.2 - отвал автогрейдера, при копании грунта косопоставленным отвалом; на
фиг.3 - предлагаемый составной отвал автогрейдера, при копании грунта
косопоставленным отвалом с одной выдвижной секцией в рабочем положении.
Составной отвал автогрейдера состоит из:
основного отвала 1, с задней частью которого посредством нижних шарниров 10 и
11 соединены симметрично расположенные относительно вертикальной оси отвала O-O
выдвижные секции 2 и 3, имеющие форму секторов. Шарниры 8 и 9, расположенные в
верхней части выдвижных секций, соединены с механизмами управления (например -
штоками гидроцилиндров 4 и 5, которые шарнирами 6 и 7 соединены с основным
отвалом).
Необходимый угол поворота секций должен
соответствовать рекомендуемому углу зарезания отвала, который составляет 12
15° (ГОСТ № 11030-93, с.10).
На фиг.2 показан отвал автогрейдера в процессе
копания грунта косо-поставленным отвалом, когда происходит просыпание грунта
под задние ведущие колеса. На фиг.3 показан предлагаемый составной отвал
автогрейдера с одной выдвинутой секцией в процессе копания грунта
косопоставленным отвалом, в этом случае, благодаря выдвижной секции, не
происходит просыпание грунта под задние ведущие колеса.
Механизм приведения в рабочее положение
выдвижных секций, например, с помощью гидроцилиндров работает следующим
образом.
При подаче масла под давлением в поршневую
полость гидроцилиндра 5 поршень со штоком выдвигаются из его корпуса и секция 3
поворачивается по часовой стрелке, устраняя зазор между плоскостью отвала и
поверхностью, по которой движется машина, тем самым устраняя проблему
просыпания грунта под ведущие колеса, фиг.3. Аналогичным образом в действие
приводится вторая секция 2 при копании грунта противоположной стороной отвала.
Формула изобретения
Составной отвал автогрейдера, включающий отвал и
выдвижные секции, симметрично расположенные относительно его вертикальной оси,
отличающийся тем, что выдвижные секции, установленные сзади отвала, выполнены в
форме секторов и шарнирно соединены с отвалом с возможностью поворота секций,
приводимых в движение с помощью индивидуальных приводов.
Приложение 2
Российская Федерация
Федеральная служба по интеллектуальной
собственности, патентам и товарным знакам
Описание изобретения к патенту
Статус: по данным на 17.02.2014 - может
прекратить свое действие
Пошлина: учтена за 4 год с 21.04.2012 по
20.04.2013
|
(21),
(22) Заявка: 2009115047/03, 20.04.2009 (24) Дата начала отсчета срока
действия патента: 20.04.2009 (45) Опубликовано: 20.09.2010 (56) Список
документов, цитированных в отчете о поиске: US 4369847 А, 25.01.1983. SU
134284 А, 01.01.1960. SU 344079 А, 03.08.1972. SU 775241 А, 30.10.1980. SU
1816830 А 1, 23.05.1993. RU 2034115 С 1, 30.04.1992. RU 2135698 С 1,
27.08.1999. RU 2184813 C2, 10.07.2002. US 5697731 А, 16.12.1997. Адрес для
переписки: 644080, г. Омск, пр-кт Мира, 5, Сибирская государственная
автомобильно-дорожная академия, патентно-информационный отдел
|
(72)
Автор(ы): Мещеряков Виталий Александрович (RU), Пластун Антон Владимирович
(RU) (73) Патентообладатель(и): Государственное образовательное учреждение
высшего профессионального образования "Сибирская государственная
автомобильно-дорожная академия (СибАДИ)" (RU)
|
РАБОЧЕЕ ОБОРУДОВАНИЕ АВТОГРЕЙДЕРА
Реферат:
Изобретение относится к землеройно-транспортным
машинам, в частности к автогрейдерам. Технический результат - уменьшение
металлоемкости рабочего оборудования, а также повышение производительности
автогрейдера за счет увеличения длины отвала на легких операциях, таких как
перемещение, разравнивание грунта и планировочные работы. Рабочее оборудование
автогрейдера включает отвал, состоящий из центральной и двух боковых секций, а
также механизма выноса секций. В рабочем оборудовании автогрейдера при работе
отвалом стандартной длины боковые секции смыкаются перед центральной секцией, и
их ножи находятся ниже ножа центральной секции. При этом удлинение отвала
осуществляется за счет выноса боковых секций назад и в стороны, так что боковые
и центральная секции образуют отвал увеличенной длины. Механизм выноса секций
содержит закрепленную на центральной секции раму для крепления рычагов и тяг,
обеспечивающих перемещение боковых секций относительно центральной секции,
упоры передачи нагрузки с боковых секций на центральную секцию и раму и
гидроцилиндры, обеспечивающие перемещение боковых секций отвала относительно
центральной.
Изобретение относится к землеройно-транспортным машинам,
в частности к автогрейдерам.
Недостатком этого РО автогрейдера является
уменьшение заднего угла ножа отвала. Втянутые боковые секции расположены перед
лобовым листом основного отвала, что вызывает повышенное сопротивление при
одновременном резании грунта ножами основной и боковых секций при минимальной длине
отвала.
Наиболее близким к предлагаемому устройству
является секционный отвал [Патент РФ № 2135698, E02F 3/76, 25.12.97],
выполненный из центральной и боковых секций, которые имеют одинаковую высоту
профиля отвала при сохранении величины угла опрокидывания 70-75°. Боковые
секции выдвигаются с помощью гидроцилиндров. Боковые секции при втягивании
поднимаются по прямолинейным направляющим относительно коробчатой центральной
секции по ее задней стенке.
Основным недостатком этой конструкции РО
является большая масса из-за коробчатого сечения основной и боковых секций.
Техническая задача, которую решает данное
изобретение, - это уменьшение металлоемкости РО по сравнению с прототипом, а
также повышение производительности автогрейдера за счет увеличения длины отвала
на легких операциях, таких как перемещение, разравнивание грунта и
планировочные работы. При этом конструкция позволяет изменять угол резания,
сохраняется угол опрокидывания, и при резании грунта отвалом минимальной длины
дополнительные ножи не контактируют с грунтом.
Указанный технический результат достигается тем,
что в рабочем оборудовании, включающем трехсекционный отвал, раму,
гидроцилиндры управления, кронштейны, рычаги и тяги, согласно изобретению при
работе отвалом боковые секции смыкаются перед центральной секцией, и их ножи
находятся ниже ножа центральной секции, а удлинение отвала осуществляется за
счет выноса боковых секций назад и в стороны, так что боковые и центральная
секции образуют отвал, центральная секция с несущей рамой на тыльной стороне,
ползунами для установки кронштейнов и проушин для крепления четырех рычагов,
которые непосредственно соединяют среднюю секцию отвала с боковыми секциями и
позволяют им выноситься перед средней секцией, и гидроцилиндров, и при этом
ферма и проушины находятся под углом, это позволяет при работе вынесенных
вперед боковых секций относительно средней не задействовать нож средней секции,
боковые секции имеют на тыльной стороне проушины для крепления двух рычагов и
тяги, которая в свою очередь соединяет боковую секцию с фермой средней и
позволяет при выносе боковой двигаться параллельно, и упоры, упирающиеся в
ферму средней секции, при выносе боковых секций вперед и в ферму при удлиненном
отвале и снимающие часть напряжения с рычагов и тяг, а также гидроцилиндров,
крепящихся к средней секции и нижним рычагам и позволяющих вынос боковых секций
относительно средней.
Изобретение поясняется чертежами, где: фиг.1 -
РО с отвалом увеличенной длины (боковые секции отведены назад); фиг.2 - РО с
отвалом стандартной (минимальной) длины (боковые секции выдвинуты вперед);
фиг.3 - РО с отвалом стандартной длины, вид справа.
РО включает секционный отвал, состоящий из
центральной секции 1 и двух боковых секций 2 и 3. Лобовые листы центральной
секции 1 и боковых секций 2 и 3 имеют одинаковую высоту профиля отвала при
сохранении величины угла опрокидывания 70-75° в соответствии с требованиями к
профилю грейдерного отвала.
Центральная секция 1 снабжена с тыльной стороны
рамой 4, выполненной в виде фермы, и проушинами 5, 6, 7. Проушины 5, 6, 7
служат для крепления рычагов 8, гидроцилиндров 9 управления боковыми секциями и
гидроцилиндра изменения угла резания соответственно. Для изменения угла резания
на центральной секции 1 закреплены направляющие 10 для установки в посадочных местах
поворотных кронштейнов 11. На боковых секциях 2 и 3 установлены нижние режущие
ножи 12, на центральной секции 1 установлен нож 13.
Рама 4 и проушины 5 и 6 находятся под углом к
опорной поверхности грунта, благодаря чему при выносе секций 2 и 3 вперед относительно
центральной секции 1 нож 13 секции 1 не мешает резанию грунта ножами 12
опускающихся боковых секций 2 и 3.
На раме 4 имеются проушины 14 для шарнирного
крепления тяг 15, а также упоры 16, воспринимающие нагрузку с боковых секций 2
и 3 при перемещении грунта отвалом увеличенной длины.
Слева и справа на центральной секции 1 сзади
имеются упоры 17 для предотвращения движения боковых секций 2 и 3 назад
относительно центральной секции 1 при увеличенной длине отвала, воспринимающие
нагрузку с боковых секций 2 и 3 при перемещении грунта. Сзади на секции 1
имеются проушины 18 для шарнирного крепления рычагов 8.
Боковые секции 2 и 3 представляют собой
симметричные конструкции, на тыльной стороне листов которых находятся проушины
18 и 19 для шарнирного крепления рычагов 8 и тяг 15 соответственно. Сзади на
секциях 2 и 3 имеются упоры 20, которые при выносе секций 2 и 3 вперед
упираются в центральную секцию 1 при работе отвалом минимальной длины, а при
работе удлиненным отвалом - в упоры 16.
Рычаги 8 имеют проушины для шарнирного крепления
штоков гидроцилиндров 9 и служат для крепления боковых секций 2 и 3 к
центральной секции 1, а также для выноса боковых секций 2 и 3 вперед.
Гидроцилиндры 9 управления служат для перемещения рычагов 8. Рычаги 8,
гидроцилиндры 9 и тяги 15, имеющие возможность перемещения относительно секции
1 и рамы 4, образуют механизм выноса вперед боковых секций 2 и 3.
Гидроцилиндр 21, установленный между поворотным
кругом и проушиной 7 центральной секции 1, предназначен для изменения угла резания.
На базовых кронштейнах 22 поворотного круга шарнирно закреплены поворотные
кронштейны 11, позволяющие изменять угол резания.
Функционирование рабочего
оборудования автогрейдера
При необходимости производить работу по резанию
и перемещению грунта отвалом минимальной (стандартной длины) в поршневые
полости гидроцилиндров 9 подается жидкость, штоки цилиндров 9 выдвигаются,
поворачивая нижние рычаги 8. Правые рычаги 8 и правая тяга 15 поворачиваются
против часовой стрелки в плане относительно секции 1 и рамы 4, левые рычаги 8 и
левая тяга 15 - по часовой стрелке. Боковые секции 2 и 3 совершают
поступательное движение, выносятся вперед и вниз относительно центральной
секции 1 и смыкаются перед секцией 1, образуя отвал минимальной длины. Упоры 20
боковых секций 2 и 3 при этом упираются в отвальную поверхность секции 1,
препятствуя дальнейшему движению секций 2 и 3. При смыкании боковых секций 2 и
3 перед центральной секции 1 ножи 12 установлены ниже ножа 13. Резание грунта
осуществляется ножами 12, нож 13 не контактирует с грунтовой поверхностью.
Для увеличения длины отвала в штоковые полости
гидроцилиндров 9 подается жидкость, штоки цилиндров 9 втягиваются, поворачивая
нижние рычаги 8 в обратном направлении. Боковые секции 2 и 3 совершают
поступательное движение назад, вверх и в стороны относительно центральной
секции 1 до образования удлиненного отвала из секций 1-3. Упоры 20 боковых
секций 2 и 3 прижимаются к упорам 16 рамы 4, а края секций 2 и 3 - к упорам 17
секции 1. Ножи 12 секций 2 и 3 при этом находятся на одном уровне с ножом 13
секции 1. Отвальные поверхности всех секций образуют отвал увеличенной длины.
Для увеличения угла резания в поршневую полость
гидроцилиндра 21 подается жидкость, и центральная секция 1 вместе с
направляющими 10 и поворотными кронштейнами 11 наклоняется относительно базовых
кронштейнов поворотного круга 22. При этом изменяется положение рамы 4, и
увеличивается угол резания ножей 12 секций 2 и 3. При подаче жидкости в
штоковую полость гидроцилиндра 21 угол резания уменьшается. Для изменения угла
захвата используется поворотный круг. При отвале минимальной длины, т.е. при
сомкнутых секциях 2 и 3, сохраняется условие полноповоротности отвала внутри
колесной базы автогрейдера.
Формула изобретения
Рабочее оборудование автогрейдера, включающее
отвал, состоящий из центральной секции и двух боковых секций, отличающееся тем,
что при работе отвалом стандартной длины боковые секции смыкаются перед
центральной секцией, и их ножи находятся ниже ножа центральной секции, а
удлинение отвала осуществляется за счет выноса боковых секций назад и в
стороны, так что боковые и центральная секции образуют отвал увеличенной длины,
при этом механизм выноса боковых секций содержит закрепленную на центральной
секции раму для крепления рычагов и тяг, обеспечивающих перемещение боковых
секций относительно центральной секции, упоры передачи нагрузки с боковых
секций на центральную секцию и раму, и гидроцилиндры, обеспечивающие
перемещение боковых секций отвала относительно центральной.
Приложение 3
Российская Федерация
Федеральная служба по интеллектуальной
собственности, патентам и товарным знакам
Описание изобретения к патенту
Статус: по данным на 17.02.2014 - прекратил
действие
Пошлина: учтена за 4 год с 25.07.2003 по
24.07.2004
|
(21),
(22) Заявка: 2000119702/03, 24.07.2000 (24) Дата начала отсчета срока
действия патента: 24.07.2000 (45) Опубликовано: 10.07.2002 (56) Список
документов, цитированных в отчете о поиске: SU 1816830 А 1, 23.05.1993. SU
775241 А, 30.10.1980. SU 825788 А, 10.05.1981. SU 866060 А, 23.09.1981. SU
1548351 А 1, 07.03.1990. SU 1553619 А 1, 30.03.1990. RU 2135698 С 1,
27.08.1999. US 4369847 А, 25.01.1983. Адрес для переписки: 644080, г. Омск,
пр-т Мира, 5, СибАДИ, патентно- информационный отдел
|
(71)
Заявитель(и): Сибирская государственная автомобильно-дорожная академия (72)
Автор(ы): Пермяков В.Б., Орлов С.А. (73) Патентообладатель(и): Сибирская
государственная автомобильно-дорожная академия
|
РАБОЧИЙ ОРГАН АВТОГРЕЙДЕРА
Реферат:
Изобретение относится к землеройно-транспортным
машинам типа автогрейдеров. Рабочий орган автогрейдера состоит из центральной,
двух боковых секций и гидроцилиндров их выдвижения. Каждый гидроцилиндр связан
с соответствующей боковой секцией с помощью шарнира, представляющего корпус,
образованный стаканом и втулкой, который своим стаканом закреплен на конце
штока гидроцилиндра, а втулкой охватывает верхний конец пальца, который своим
нижним концом шарнирно соединен с верхней частью наружного конца соответствующей
боковой секции. Центральная секция снабжена с тыльной стороны винтовыми
направляющими "шевронного" типа, с подъемом в направлении от торцов к
середине центральной секции, в которых посредством ползунов установлены боковые
секции. Каждая боковая секция имеет длину
=(L/2)-0,25 м,
где L - длина центральной секции. Увеличивается
производительность планировочных работ, упрощается конструкция рабочего органа.
3 ил.
Изобретение относится к землеройно-транспортным
машинам, в частности к автогрейдерам.
Известно рабочее оборудование автогрейдера [1],
содержащее отвал, включающий центральную секцию и установленные в пазухах на
ползунах и направляющих гидроуправляемые боковые секции.
Недостатком известного рабочего органа является
низкая производительность из-за нахождения на одном уровне нижних ножей
основной и боковых секций в положении, когда боковые секции не выдвинуты или
выдвинуты частично по отношению к центральной. Это вызывает повышение
сопротивления грунта резанию и мощностных затрат на осуществление планировочных
работ. Кроме того, это приводит к необходимости уменьшения общего угла
заострения нижних ножей с целью снижения сопротивления грунта резанию.
Однако уменьшение угла заострения ножей приводит
к быстрому их затуплению и выкрашиванию, снижению точности, увеличению
энергоемкости процесса и стоимости производства планировочных работ.
Наиболее близким к предлагаемому изобретению
является рабочий орган автогрейдера [2], включающий отвал, состоящий из
центральной секции с открытой с торцов и по краям нижней стороны внутренней
пазухой, в которой размещены боковые секции, смонтированные на ползунах и
направляющих, выполненных в виде винтовых линий, с подъемом по направлению к
середине центральной секции, при этом каждый гидроцилиндр управления боковой секцией
закреплен шарнирно корпусом на центральной секции и соединен штоком с боковой
секцией посредством имеющего несколько степеней свободы шарнирного соединения.
Недостатками известного рабочего органа являются
сложность конструкции, большая металлоемкость и невысокая производительность
автогрейдера при планировочных работах (длина отвала в рабочем положении не
превышает 5,24 м).
Техническая задача, которую решает данное
изобретение - это увеличение производительности планировочных работ,
выполняемых автогрейдером, и упрощение конструкции рабочего органа.
Требуемый технический результат достигается тем,
что в рабочем органе, состоящем из центральной, двух боковых секций и
гидроцилиндров их выдвижения, при этом каждый гидроцилиндр связан с
соответствующей боковой секцией с помощью шарнира, представляющего корпус,
образованный стаканом и втулкой, который своим стаканом закреплен (с
возможностью вращения за счет радиально-упорных подшипников) на конце штока
гидроцилиндра, а втулкой охватывает (с возможностью продольных перемещений в
ней) верхний конец пальца, который своим нижним концом шарнирно соединен с
верхней частью наружного конца соответствующей боковой секции, согласно
изобретению центральная секция снабжена с тыльной стороны винтовыми
направляющими "шевронного" типа, с подъемом в направлении от торцов к
середине центральной секции, в которых посредством ползунов установлены боковые
секции. При этом каждая боковая секция имеет длину
= (L/2) - 0,25 м,
где L - длина центральной секции.
Сравнение заявляемых технических решений с
прототипом позволило выявить отличительные признаки, подтверждающие
соответствие критерию "Новизна".
При сравнении отличительных признаков с
известными науке и технике решениями установлено, что предлагаемый настоящей
заявкой рабочий орган автогрейдера соответствует критерию "Существенное
отличие".
Критерий "Положительный эффект" для
предлагаемого настоящей заявкой рабочего органа автогрейдера подтверждается
тем, что он приводит к увеличению производительности автогрейдера при проведении
планировочных работ при выдвинутых боковых секциях за счет увеличения длины
боковых секций, а следовательно, и длины всего секционного отвала.
Критерий "Положительный эффект" для
предлагаемого настоящей заявкой рабочего органа автогрейдера подтверждается
тем, что предлагаемое техническое решение по размещению винтовых направляющих
для установки в них с помощью ползунов боковых секций с тыльной стороны
центральной секции является рациональным, так как это значительно упрощает
конструкцию рабочего органа и снижает его металлоемкость.
Критерий "Положительный эффект" для
предлагаемого настоящей заявкой рабочего органа автогрейдера подтверждается
тем, что указанные винтовые направляющие и ползуны, а также высота боковых
секций позволяют разместить боковые и нижние ножи боковых секций вне зоны
резания соответствующих ножей центральной секции при сдвинутых боковых секциях.
Вывод ножей боковых секций из зоны резания соответствующих ножей центральной
секции происходит одновременно, в результате чего нижние ножи боковых секций
оказываются на более высоком уровне, чем нижние ножи центральной секции, а
боковые ножи боковых секций оказываются сдвинутыми за пределы действия боковых
ножей центральной секции.
Вычислительный эксперимент с математической
моделью автогрейдера показал, что оптимальная длина боковой секции определяется
из соотношения
= (L/2) - 0,25 м,
где L - длина центральной секции.
В результате принятых мер уменьшаются усилия и
мощность, затрачиваемые на резание грунта, что позволяет снизить интенсивность износа
нижних ножей. Это, в свою очередь, приведет к увеличению точности, снижению
стоимости и энергоемкости производства планировочных работ.
Изобретение поясняется чертежами, где на фиг.1
изображен вид спереди рабочего органа автогрейдера в рабочем положении, на
фиг.2 - вид сзади, на фиг.3 - рабочий орган в транспортном положении.
Рабочий орган включает секционный отвал,
выполненный из центральной секции 1 и двух боковых секций 2 и 3. Центральная
секция 1 снабжена нижним 4 и боковыми 5 и 6 режущими ножами, а боковые секции 2
и 3 - нижними 7 и 8 и боковыми 9 и 10 режущими ножами, причем высота боковых
секций меньше высоты центральной секции на величину высоты нижнего ножа при
сохранении величины угла опрокидывания в пределах 70...75o в соответствии с
требованиями [3].
Боковые секции 2 и 3 своими ползунами 11 и 12
установлены с тыльной стороны центральной секции 1 с возможностью перемещения в
винтовых направляющих "шевронного" типа 13 и 14, принадлежащих
центральной секции 1. На тыльной стороне центральной секции 1 шарнирно
закреплены корпуса гидроцилиндров выдвижения боковых секций 15 и 16, каждый из
которых своим штоком связан с соответствующей боковой секцией посредством
пространственных шарниров 17 и 18, обеспечивающих перемещение боковых секций по
винтовым направляющим.
Отвал может быть установлен на автогрейдере
посредством направляющих 19 и 20. Он также снабжен кронштейном 21 для
присоединения к нему штока базового гидроцилиндра выдвижения всего отвала
относительно тяговой рамы.
Функционирование рабочего органа автогрейдера
При сдвинутых боковых секциях 2 и 3 работа
осуществляется только одной центральной секцией 1, которая при внедрении в
грунт устанавливается под углом к направлению движения автогрейдера. Вырезаемый
из массива нижним 4 и боковым 5 (6) ножами грунт перемещается центральной
секцией 1 и укладывается в боковой валик.
При необходимости увеличения длины рабочего
органа гидроцилиндрами 15 и 16 производится выдвижение боковых секций 2 и 3.
При этом пространственные шарниры 17 и 18 преобразуют поступательное движение
штоков гидроцилиндров во вращательно-поступательное движение боковых секций 2 и
3.
Боковые секции 2 и 3, выдвигаясь по винтовым
направляющим 13 и 14 в рабочее положение, своими нижними ножами 7 и 8
устанавливаются на уровень нижнего ножа центральной секции 4. В результате
выдвижения боковых секций 2 и 3 рабочий орган автогрейдера готов к выполнению
планировочных работ всеми тремя секциями.
При необходимости выполнения работ только одной
центральной секцией 1 при поступательном втягивании штоков гидроцилиндров 15 и
16 посредством пространственных шарниров 17 и 18 производится
вращательно-поступательное перемещение боковых секций 2 и 3 в транспортное
положение.
Источники информации
. Авторское свидетельство СССР 775241, кл. Е 02
F 3/76, 1978 г.
. Авторское свидетельство СССР 1816830, кл. Е 02
F 3/76, 1993 г. (прототип).
. Холодов А.М., Руднев В.К. и др. Проектирование
машин для земляных работ. /Под редакцией А.М. Холодова. - Харьков: Вища школа,
1986.
Формула изобретения
= (L/2)-0,25 м,
где L - длина центральной секции.
Приложение 4
Российская Федерация
Федеральная служба по интеллектуальной
собственности, патентам и товарным знакам
Описание изобретения к патенту
Статус: по данным на 17.03.2014 - прекратил
действие
Пошлина: учтена за 4 год с 06.01.2002 по
05.01.2003
|
(21),
(22) Заявка: 99100450/03, 05.01.1999 (24) Дата начала отсчета срока действия
патента: 05.01.1999 (43) Дата публикации заявки: 27.10.2000 (45)
Опубликовано: 27.03.2001 (56) Список документов, цитированных в отчете о
поиске: БАНДАКОВ Б.Ф. Автогрейдеры. - М.: Транспорт, 1988, с.94-95. SU
1320343 A1, 30.06.1987. SU 765463 A, 28.09.1980. RU 2019636 C1, 15.09.1994.
RU 2034116 C1, 30.04.1995. RU 2036278 C1, 27.05.1995. US 3786871 A,
22.01.1974. US 3791452 A, 12.02.1974. US 4364438 A, 21.12.1982. US
4431060 A, 14.02.1984. GB 1027257 A, 27.04.1966. Адрес для переписки: 644080,
г. Омск-80, пр-т Мира 5, СибАДИ, патентный отдел
|
(71)
Заявитель(и): Сибирский автомобильно-дорожный институт (72) Автор(ы):
Амельченко В.Ф., Денисов В.П., Матяш И.И., Мещеряков В.А. (73)
Патентообладатель(и): Сибирский автомобильно-дорожный институт
|
АВТОГРЕЙДЕР
Реферат:
Изобретение относится к землеройно-транспортным
машинам, в частности к автогрейдерам. Автогрейдер включает базовую машину и
расположенное внутри ее колесной базы рабочее оборудование, содержащее тяговую
раму, поворотный отвал и гидроцилиндры управления отвалом. Рабочее оборудование
закреплено на хребтовой балке с помощью поворотной обоймы, охватывающей
хребтовую балку и имеющей возможность вращения вокруг хребтовой балки в
поперечной плоскости автогрейдера вместе с рабочим оборудованием во время
рабочего процесса, а также снабжено управляемыми опорными элементами,
закрепленными сзади по краям отвала и установленными на спланированной
поверхности грунта, предохраняющими отвал от вызванного реакцией грунта
поворота в поперечной плоскости. Повышается качество планируемой поверхности,
производительность. 3 ил.
Изобретение относится к землеройно-транспортным
машинам, в частности к автогрейдерам.
Известен автогрейдер с автономным рабочим
органом (РО), установленным в плавающее положение относительно хребтовой балки
и опирающимся на спланированную поверхность грунта посредством опорных
элементов в виде двух лыж, установленных сзади по краям РО [1]. Жесткая связь
между РО и хребтовой балкой устранена для того, чтобы колебания базовой машины
не передавались на РО.
Недостатком автогрейдера с автономным РО
является потеря планирующих свойств в продольной плоскости из-за отсутствия
связи между РО и хребтовой балкой в продольной плоскости.
Из-за потери планирующих свойств в продольной
плоскости требуется непрерывное управление опорными элементами, поскольку любое
отклонение отвала от заданного положения относительно опорных элементов
приведет к накапливающейся ошибке положения отвала во время движения.
Другой недостаток автогрейдера с автономным РО
заключается в том, что отвал воздействует на грунт в вертикальной плоскости с
силой тяжести только рабочего оборудования, а не базовой машины, что
ограничивает возможности автогрейдера при работе на тяжелых грунтах. Работа
автономного РО возможна только при установившейся реакции грунта, заглубляющей
отвал по всей длине.
Также известен навесной планировщик, включающий
нагруженную пружинами раму, поворотный относительно горизонтальной и
вертикальной осей грейдерный отвал с ножом и опорными башмаками с передвижными
по вертикали относительно отвала осями. Оперативное управление башмаками
осуществляется с помощью гидроцилиндра, рычага и гибких связей [2].
Навесной планировщик имеет те же недостатки, что
и автономный РО, вследствие отсутствия продольной базы и жесткой связи с
базовой машиной: отсутствие планирующих свойств в продольной плоскости,
ограничение возможностей работы на тяжелых грунтах и необходимость непрерывного
управления опорными башмаками с целью поддержания заданного продольного
профиля.
Наиболее близким к предлагаемому является
серийно выпускаемый автогрейдер с РО, жестко связанным с хребтовой балкой
гидроцилиндрами подъема-опускания отвала и выноса тяговой рамы. Автогрейдер
имеет длиннобазовую конструктивную схему с расположением отвала внутри колесной
базы, придающую ему планирующие свойства в продольной плоскости [3].
Недостатком известного автогрейдера является то,
что колебания базовой машины в поперечной плоскости передаются на отвал, из-за
чего снижаются планирующие свойства автогрейдера.
Техническая задача, которую решает данное
изобретение - это повышение качества планируемой автогрейдером поверхности,
повышение производительности автогрейдера и улучшение условий труда оператора
за счет исключения жесткой связи между базовой машиной и РО в поперечной
плоскости, сохранения планирующих свойств автогрейдера в продольной плоскости и
использования веса базовой машины для воздействия РО на грунт.
Требуемый технический результат достигается тем,
что в автогрейдере, включающем базовую машину и расположенное внутри ее
колесной базы рабочее оборудование, содержащее тяговую раму, поворотный отвал и
гидроцилиндры управления отвалом, согласно изобретению рабочее оборудование
закреплено на хребтовой балке с помощью поворотной обоймы, охватывающей
хребтовую балку и имеющей возможность вращения в поперечной плоскости
автогрейдера во время рабочего процесса, а также снабжено управляемыми опорными
элементами, установленными сзади по краям отвала на спланированной поверхности
грунта и предохраняющими отвал от вызванного реакцией грунта поворота в
поперечной плоскости.
Такое техническое решение не позволяет
колебаниям базовой машины в поперечной плоскости передаваться на отвал и дает
возможность использовать планирующие свойства автогрейдера, обусловленные его
базой. Ориентирование РО в поперечной плоскости происходит относительно
спланированной опорной поверхности грунта в отличие от прототипа [3], где
ориентирование РО происходит относительно базовой машины.
Исключение жесткой связи в поперечной плоскости
между РО и хребтовой балкой предлагаемого автогрейдера создает необходимость в
установке опорных элементов в виде роликов или лыж по краям отвала. Опорные
элементы во время рабочего процесса находятся на спланированной поверхности
грунта сзади РО. В отличие от аналогов [1] и [2], где опорные элементы
препятствуют неуправляемому заглублению РО, в предлагаемой конструкции
автогрейдера опорные элементы препятствуют неуправляемому повороту РО вокруг
хребтовой балки, вызванному вертикальной реакцией грунта Rz (фиг. 1). Если Rz
поднимает правую сторону отвала, опорный элемент, установленный на левой
стороне, не дает опуститься левой стороне отвала и препятствует повороту РО.
Исключение жесткой связи между РО и хребтовой
балкой в поперечной плоскости также освобождает хребтовую балку от крутящего
момента, вызванного реакцией грунта Rz, что повышает надежность хребтовой балки
по сравнению с автогрейдером [3].
Поворотную обойму, с помощью которой рабочее
оборудование закреплено на хребтовой балке, целесообразно выполнить аналогично
механизму подвески тяговой рамы автогрейдеров ДЗ-143-1 или ДЗ-122, имеющему
подобную обойму, предназначенную для поворота тяговой рамы вокруг хребтовой
балки при отделке откосов и фиксируемую на хребтовой балке гидравлической
защелкой. Поворотная обойма является подшипником, на наружном кольце которого
находятся точки подвеса гидроцилиндров подъема-опускания отвала и выноса
тяговой рамы, а внутреннее кольцо жестко закреплено на хребтовой балке. В
наружном кольце обоймы выполнен ряд отверстий, позволяющих фиксировать
стопорной защелкой наружное кольцо с закрепленным на нем рабочим оборудованием
в разных положениях относительно хребтовой балки. Наружное кольцо обоймы
известного механизма подвески тяговой рамы поворачивается с помощью
гидроцилиндров подъема-опускания отвала при упоре РО в поверхность грунта.
В отличие от поворотной обоймы известного
механизма подвески РО, вращение которой допускается только при изменении
поперечного угла наклона отвала и промежуточном положении РО, упирающегося в
грунт, в предлагаемой конструкции автогрейдера вращение обоймы с закрепленным
на ней рабочим оборудованием необходимо во время всего рабочего процесса. Это
устраняет жесткую связь РО с хребтовой балкой в поперечной плоскости, сохраняя
ее в продольной плоскости.
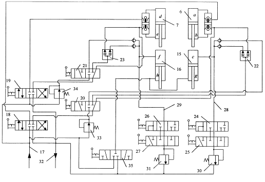
Изобретение поясняется чертежами, где: фиг. 1 -
рабочее оборудование автогрейдера, вид сзади; фиг. 2 - общий вид рабочего
оборудования автогрейдера; фиг. 3 -гидросистема управления РО.
Автогрейдер состоит из базовой машины 1,
включающей хребтовую балку 2, и рабочего оборудования, содержащего тяговую раму
3, через поворотный круг 4 связанную с отвалом 5, гидроцилиндры
подъема-опускания отвала 6, 7 и выноса тяговой рамы 8, штоками шарнирно
прикрепленные к тяговой раме 3, а корпусами - к наружному кольцу поворотной
обоймы 9, и опорные элементы 10 и 11. Обойма 9 охватывает хребтовую балку 2 и
вместе с рабочим оборудованием имеет возможность вращения в поперечной
плоскости автогрейдера. Гидравлическая стопорная защелка 12 фиксирует обойму 9
относительно хребтовой балки 2. Опорные элементы 10 и 11, выполненные в виде
роликов или лыж, крепятся сзади по краям отвала 5 с помощью рам 13 и 14 и
гидроцилиндров 15 и 16 соответственно. Корпуса гидроцилиндров 15 и 16 шарнирно
закреплены на отвале 5, а их штоки шарнирно закреплены в нижней части рам 13 и
14, что позволяет частично разместить штоки гидроцилиндров внутри рам и
уменьшить габариты опорных элементов. Положение опорных элементов 10 и 11
относительно отвала 5 зависит от величины выдвижения штоков гидроцилиндров 15 и
16.
Гидросистема управления РО, предназначенная для
подъема-опускания отвала, содержит гидроцилиндры 6 и 7 с гидрозамками,
гидроцилиндры опорных элементов 15 и 16, напорную гидролинию 17, гидравлические
распределители 18 и 19, управляющие гидроцилиндрами соответственно правой и
левой сторон отвала, распределители 20 и 21, задающие режим функционирования
РО, дроссельные делители потока 22 и 23, гидравлические распределители 24, 25,
26 и 27, линиями 28 и 29 связанные с предохранительными клапанами 30 и 31 и
цилиндрами 15 и 16, сливную гидролинию 32, редукционные клапаны 33 и 34 и
гидравлический распределитель 35, предназначенный для подъема опорных элементов
и связывающий цилиндры 15 и 16 с напорной и сливной линиями.
Функционирование автогрейдера
Заглубление отвала 5 осуществляется с помощью
гидроцилиндров 6 и 7, подъем -15 и 16. При заглублении одного края отвала
необходимо запирать гидроцилиндр противоположного опорного элемента, т.к.
усилие от действующего гидроцилиндра через поворотную обойму 9 будет
передаваться на обе стороны отвала. Подъем отвала следует производить с помощью
гидроцилиндров опорных элементов 15 и 16, поскольку использование для этой цели
гидроцилиндров 6 или 7 может привести к подъему противоположного края отвала в
зависимости от распределения нагрузки по длине РО.
Управление каждой из групп двухпозиционных
распределителей 20 и 21, трехпозиционных распределителей 18, 24 и 27, а также
19, 25 и 26 производится одновременно одним рычагом. Возможно применение
электроуправляемых гидрораспределителей.
Площадь поршней бесштоковых полостей
гидроцилиндров 15 и 16 равна площади поршней штоковых полостей гидроцилиндров 6
и 7, что необходимо для синхронизации движения штоков пар гидроцилиндров 6 и
15, 7 и 16 при подъеме отвала.
Предохранительные клапаны 30 и 31 рассчитаны на
давление, соответствующее силе, с которой хребтовая балка под действием веса
машины воздействует на самый удаленный от поворотной обоймы край отвала.
Давление рассчитывается, исходя из ситуации, когда отвал максимально выдвинут в
сторону относительно тяговой рамы, а передние колеса автогрейдера переезжают
выбоину. На переднюю ось автогрейдера приходится примерно 30% веса машины.
Следовательно, для автогрейдера ДЗ-143 весом 120 кН, с отвалом длиной 3,6 м и с
поворотным кругом радиусом 0,6 м сила воздействия на опорный элемент, при
которой должен срабатывать предохранительный клапан, равна 0,3
120
0,6/3,6 = 6 кН.
Редукционные клапаны 33 и 34 предназначены для
подпитки полостей c и f гидроцилиндров 15 и 16 от напорной гидролинии 17 при
падении давления в цилиндрах 15 и 16, вызванном отрывом опорных элементов 10 и
11 от поверхности грунта. Редукционные клапаны 33 и 34 понижают давление в
линиях, питающих полости c и f, чтобы исключить крутящий момент, вызванный
одновременным выдвижением штоков гидроцилиндров 15 и 16 под действием давления
в линии 17 и стремящийся повернуть РО относительно хребтовой балки.
Гидравлический распределитель 35 предназначен
для подъема и фиксации опорных элементов 10 и 11 относительно отвала при
переводе рабочего оборудования в транспортный режим.
Автогрейдер функционирует следующим образом.
В транспортном режиме или при работе без опорных
элементов защелка 12 фиксирует обойму 9 на хребтовой балке 2. РО жестко связан
с базовой машиной. Распределители 20 и 21 запирают полости c и f, а
распределитель 35 - полости g и h цилиндров 15 и 16, не позволяя опускаться опорным
элементам 10 и 11, и управление отвалом 5 осуществляется с помощью
распределителей 18, 19 и гидроцилиндров 6 и 7.
Для перевода РО в рабочий режим оператор
втягивает защелку 12, освобождая поворотную обойму 9, и переключает
распределители 20,21 и 35 (работают левые секции распределителей на фиг. 3).
Открывается доступ рабочей жидкости из напорной линии 17 через редукционные
клапаны 33 и 34 к полостям c и f цилиндров 15 и 16, жидкость из полостей g и h
сливается через распределитель 35 в линию 32, и опорные элементы 10 и 11 под
собственным весом опускаются на поверхность грунта.
При отсутствии управления отвалом в рабочем
режиме полости c и f цилиндров 15 и 16 через гидравлические линии 28 и 29
связаны с предохранительными клапанами 30 и 31. Если давление в гидроцилиндрах
15 и 16, вызванное опусканием хребтовой балки, 2 под весом базовой машины 1,
превышает пороговое значение, предохранительные клапаны 30 и 31 открываются и
выпускают часть жидкости из полостей c и f на слив через линию 32. При подъеме хребтовой
балки 2 в полостях с и f под действием веса опорных элементов 10 и 11 падает
давление, и в полости c и f через обратные клапаны, распределители 20 и 21 и
редукционные клапаны 33 и 34 из напорной линии 17 поступает жидкость, позволяя
опускаться опорным элементам 10 и 11. Полости g и h цилиндров 15 и 16 соединены
со сливом. Т.о., опорные элементы 10 и 11 всегда находятся на поверхности
грунта.
Управление отвалом в рабочем режиме
осуществляется следующим образом.
Для заглубления правого края отвала оператор
включает распределители 18, 24 и 27 (работают левые секции распределителей на
фиг. 3). Через распределитель 18 рабочая жидкость поступает в полость а
гидроцилиндра 6 и сливается из полости b через линию 32. Одновременно
распределитель 27 запирает гидроцилиндр 16, не позволяя опускаться левому краю
отвала. Под действием гидроцилиндра 6 правый край отвала заглубляется, жидкость
из полости с гидроцилиндра 15 по линии 28 через распределители 24, 25 и
предохранительный клапан 30 сливается через линию 32. Аналогично переключением
распределителей 19, 25 и 26 (работают левые секции распределителей на фиг. 3)
заглубляется левая сторона отвала. При одновременном опускании правой и левой
сторон отвала через распределители 18 и 19 жидкость поступает в полости а и d
цилиндров 6 и 7, распределители 24, 25, 26 и 27 включены (работают левые секции
распределителей на фиг. 3) и пропускают через клапаны 30 и 31 жидкость из
полостей c и f на слив в гидролинию 32.
При подъеме правой стороны отвала оператор
включает распределители 18, 24 и 27 (работают правые секции распределителей на
фиг. 3). Через распределители 18, 20 и дроссельный делитель потока 22 жидкость
поступает в полость b гидроцилиндра 6 и в полость с гидроцилиндра 15.
Распределитель 24 перекрывает линию 28. Благодаря делителю потока 22 штоки
цилиндров 6 и 15 движутся с одинаковой скоростью, и цилиндр 15 поднимает правый
край отвала. Обойма 9 при этом не поворачивается. Аналогично включением
распределителей 19, 25 и 26 (работают правые секции распределителей на фиг. 3)
поднимается левая сторона отвала. При одновременном подъеме обеих сторон отвала
линии 28 и 29 перекрыты распределителями 24 и 26.
Для перевода РО в транспортный режим оператор
защелкой 12 фиксирует поворотную обойму 9 на хребтовой балке 2 и переключает
распределители 20, 21 и 35, прекращая подпитку полостей c и f цилиндров 15 и 16
и соединяя с напорной линией полости g и h (работают правые секции
распределителей на фиг. 3). Под действием давления в полостях g и h жидкость из
полостей c и f сливается через клапаны 30 и 31 в линию 32, и опорные элементы
10 и 11 поднимаются. По окончании подъема опорных элементов оператор
переключает распределитель 35 в нейтральное среднее положение, изолируя полости
g и h гидроцилиндров 15 и 16 и фиксируя опорные элементы относительно отвала.
Итак, предлагаемый настоящей заявкой автогрейдер
сохраняет планирующие свойства длиннобазовой машины в продольной плоскости,
исключает передачу колебаний базовой машины на отвал в поперечной плоскости и
позволяет воздействовать РО на грунт с силой тяжести базовой машины.
Благодаря повышению планирующих свойств
автогрейдера повышается качество планируемой поверхности и, следовательно,
уменьшается необходимое число проходов автогрейдера по одному участку. Это
повышает производительность автогрейдера на отделочных работах. В связи с
повышением планирующих свойств машины снижается интенсивность включений
гидроцилиндров подъема-опускания отвала и уменьшается нагрузка на оператора по
управлению отвалом и поддержанию требуемого профиля земляного полотна, что
улучшает условия работы оператора.
Литература:
. Результаты экспериментального исследования
автогрейдера с автономным рабочим органом /В.В. Беляев// Гидропривод и системы
управления строительных и дорожных машин. - Омск, 1987. - с. 57-62.
. Авторское свидетельство СССР N 210037, кл. E
02 F 3/66, опубл. 1973.
. Бандаков Б.Ф. Автогрейдеры. - М. : Транспорт,
1988. - с. 94-95. (прототип).
Формула изобретения
Автогрейдер, включающий базовую машину и
расположенное внутри ее колесной базы рабочее оборудование, содержащее тяговую
раму, поворотный отвал и гидроцилиндры управления отвалом, отличающийся тем,
что рабочее оборудование закреплено на хребтовой балке с помощью поворотной
обоймы, охватывающей хребтовую балку и имеющей возможность вращения вокруг
хребтовой балки в поперечной плоскости автогрейдера вместе с рабочим
оборудованием во время рабочего процесса, а также снабжено управляемыми
опорными элементами, закрепленными сзади по краям отвала и установленными на
спланированной поверхности грунта, предохраняющими отвал от вызванного реакцией
грунта поворота в поперечной плоскости.