Схема управления токарно-винторезного станка 1624М

  • Вид работы:
    Курсовая работа (т)
  • Предмет:
    Физика
  • Язык:
    Русский
    ,
    Формат файла:
    MS Word
    65,45 Кб
  • Опубликовано:
    2014-07-24
Вы можете узнать стоимость помощи в написании студенческой работы.
Помощь в написании работы, которую точно примут!

Схема управления токарно-винторезного станка 1624М

Введение

электроснабжение реактивный мощность сеть

ГУКДПП «Завод ЭМИС» Могилевское государственное коммунальное дочернее производственное предприятие «Опытно - экспериментальный завод электромонтажный и сантехнических изделий» создан 01.01.1977 г., приказом Министерства сельского хозяйства БССР от 30 декабря 1976 г. №332, на базе филиала Барановического завода «Санэлектрозаготовок».

ГУКДПП «Завод ЭМИС» производит и реализует:

Системы вентиляции, водосточные системы из оцинкованной и чёрной стали:

Заготовка систем вентиляции общеобменной и аспирационной для жилых, общественных и промышленных зданий любых сечений согласно эскизов заказчика.

Зонты, дефлекторы, узлы прохода.

Водосточные трубы, воронки, колена, отмёты.

Парапеты, отливы оконные, сливы, коньки для крыш.

Системы вентиляции для газовых колонок (газоходы).

Изделия сантехнического назначения:

Заготовка внутреннего водопровода, центрального и поквартирного отопления для жилых домов, школ, садов, общежитий и общественных зданий.

Заготовка внутреннего газоснабжения. Узлы ГРП, ГРУ.

Обвязка и сборка стальных элеваторов, элеваторных узлов управления системой отопления, узлов ввода тепла.

Изготовление узлов учёта горячей, холодной воды.

Группировка и обвязка радиаторов.

Грязевики (промывочные).

Обвязка и сборка центробежных насосов в блоки.

Кронштейны для крепления радиаторов КП-7б.

Сгоны, бочонки, резьбы диаметром до 60 мм.

Отводы диаметром до 60 мм.

Опоры скользящие и неподвижные для трубопроводов.

Строительные металлоконструкции:

Металлические двери и ворота для зданий и сооружений (СТБ 1138-98).

Ограждение лестничных маршей, площадок, балконных лоджий.

Декоративные решетки на окна и двери.

Ограждение кровли.

Малые архитектурные формы.

Мусоропроводы для жилых зданий, контейнеры для сбора ТБО и ПЭТ отходов.

Гаражи металлические, гаражные ворота.

Шкафы для газовых баллонов.

Забор металлический.

Стальные несущие конструкции зданий и сооружений (балки, колонны и др.)

Сетка кирпичной кладки различных модефикаций.

Ящики для раствора, бетона, другие ёмкости.

Дымовые трубы, опорные рамы дымовых труб, газоходы.

Ограждение пандусов.

Анкерные блоки, унифицированные закладные детали железобетонных конструкций для крепления технологических коммуникаций и устройств любой конструкции.

1. Технологическая часть

.1      Технологическое оборудование

Вязальный цех получает электричество от главной понизительной под-станции (ГПП). Электроснабжение цеха осуществляется от собственной цеховой ТП. Расстояние от ГПП до цеховой ТП - 0,9 км, а от энергосистемы до ГПП - 14 км. Напряжение на ГПП - 6 и 10 кВ.

Количество рабочих смен - 2. Потребители электроэнергии - 2 и 3 категории надежности энергосистемы.

Грунт в районе здания цеха - чернозем с температурой +20С. Каркас здания сооружен из блоков-секций длиной 5 м каждый.

Размеры цеха А х В х Н = 20 х 10 х 5 м.

Перечень оборудования ремонтно-механического участка дан в таблице 1.

Мощность электропотребления указана для одного электроприемника.

Расположение основного оборудования показано в графической части на плане.

Таблица 1 - Перечень оборудования вязального цеха

№ на плане

Наименование ЭО

Рэп, кВт

Кол.шт

1

Кран - балка

30

1

2

Токарные станки

12

3

3

Вертикально сверлильный станок

3

1

4

Фрезерный станок

7.5

2

5

Заточной станок

1.5

1


1.2 Категория надежности электроснабжения электроприемников

Электроснабжение объекта может осуществляться от собственной электростанции, энергетической системы при наличии собственной электростанции.

Требования, представляемые к надёжности электроснабжения от источников питания, определяются потребляемой мощностью объекта и его видом.

Приёмники электрической энергии в отношении обеспечения надёжности электроснабжения разделяются на несколько категорий.

Первая категория - электроприёмники, перерыв электроснабжения которых может повлечь за собой опасность для жизни людей, значительный экономический ущерб, повреждение дорогостоящего оборудования, расстройство сложного технологического процесса, массовый брак продукции.

Из состава электроприёмников первой категории выделяется особая группа (нулевая категория) электроприёмников, бесперебойная работа которых не обходима для безаварийного останова производства с целью предотвращения угрозы для жизни людей, взрывов, пожаров и повреждения дорогостоящего оборудования.

Вторая категория - электроприёмники, перерыв электроснабжения которых приводит к массовым недоотпускам продукции, массовым простоям рабочих, механизмов. Допустимый интервал продолжительности нарушения электроснабжения для электроприёмников второй категории не более 30 минут.

Третья категория - все остальные электроприёмники, не подходящие под определение первой и второй категорий.

Электроприёмники первой категории должны обеспечиваться электроэнергией от двух независимых источников питания, при отключении одного из них переключение на резервный должно осуществляться автоматически.

Электроприёмники второй категории рекомендуется обеспечивать от двух независимых источников питания, переключение можно осуществлять не автоматически.

Электроснабжение электроприёмников третьей категории может выполняться от одного источника при условии, что перерывы электроснабжения. необходимые для ремонта и замены поврежденного оборудования, не превышают одних суток.

Электрооборудование инструментального цеха относится к 3 категории и может питаться от одного источника, при условии, что перерывы электроснабжения не превышает одних суток. [3, с. 28]


2. Электрическая часть

.1 Выбор рода тока и напряжения, схемы электроснабжения

Электрические сети служат для передачи и распределения электрической энергии к цеховым потребителям промышленных предприятий. Потребители энергии присоединяются через внутрицеховые подстанции и распределительные устройства при помощи защитных и пусковых аппаратов.

Электрические сети промышленных предприятий выполняются внутренними (цеховыми) и наружными. Наружные сети напряжения до 1 кВ имеют весьма ограниченное распространение, т.к. на современных промышленных предприятиях электропитание цеховых нагрузок производится от внутрицеховых или пристроенных трансформаторных подстанций.

Выбор электрических сетей радиальные схемы питания характеризуются тем, что от источника питания, например от трансформаторной подстанции, отходят линии, питающих непосредственно мощные электроприёмники или отдельные распределительные пункты, от которых самостоятельными линиями питаются более мелкие электроприёмники.

Радиальные схемы обеспечивают высокую надежность питания отдельных потребителей, т.к. аварии локализуются отключением автоматического выключателя поврежденной линии и не затрагивают другие линии.

Все потребители могут потерять питание только при повреждении на сборных шинах КТП, что мало вероятно. В следствии достаточно надёжной конструкции шкафов этих КТП.

Магистральные схемы питания находят широкое применение не только для питания многих электроприёмников одного технологического агрегата, но также большого числа сравнения мелких приёмников, не связанных единым технологическим процессом.

Магистральные схемы позволяют отказаться от применения громоздкого и дорогого распределительного устройства или щита. В этом случае возможно применение схемы блока трансформатор-магистраль, где в качестве питающей линии применяются токопроводы (шинопроводы), изготовляемые промышленностью. Магистральные схемы, выполненные шинопроводами, обеспечивают высокую надёжность, гибкость и универсальность цеховых сетей, что позволяет технологам перемещать оборудование внутри цеха без существенного монтажа электрических сетей.

С учетом количества и мощностей станков и установок применяем для участка радиальную схему электроснабжения.

Трёхфазные сети выполняются трёхпроводными на напряжение свыше 1000 В и четырёхпроводными - до 1000 В. Нулевой провод в четырёхпроводной сети обеспечивает равенство фазных напряжений при неравномерной загрузке фаз от однофазных электроприёмников.

Трёхфазные сети на напряжение 380/220 В (в числители - линейное, в знаменатели - фазное) позволяют питать от одного трансформатора трёх - и однофазные установки.

Электрические сети выполняются в основном по системе трёхфазного переменного тока, что является наиболее целесообразным, поскольку при этом может производиться трансформация электроэнергии. При большом количестве однофазных электроприёмников от трёхфазных сетей осуществляются однофазные ответвления. [7, с. 9]

Для инструментального цеха принимается радиальная схема электроснабжения. Данная схема обладает следующими преимуществами: высокая надёжность электроснабжения, удобство эксплуатации, возможность применения простых устройств автоматизации.


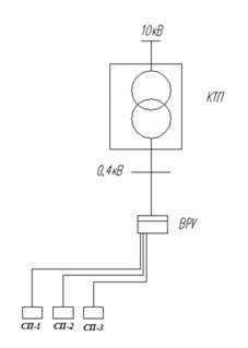
Рисунок 1 - Схема ремонтно-механического участка

2.2 Расчет электрических нагрузок

Расчет электрических нагрузок производится по методу коэффициента расчетной мощности. Произведём расчёт для СП1. Результат расчетов приведен в таблице 2.

Групповой коэффициент реактивной мощности, tgφcр.вз. вычисляют по формуле

,                                  (1)

где Ки - коэффициент использования;

Рн - общая установленная мощность электроприемников, кВт [таблица 1];

tgφ - коэффициент реактивной мощности.

tg = 1,73 cos = 0,5

Групповой коэффициент использования, Киср, вычисляют по формуле

 (2)

где Ки - коэффициент использования;

Рн - общая установленная мощность электроприемников, кВт [таблица 1]

Эффективное число электроприемников, nэф., шт., вычисляют по формуле

, (3)

где рн - номинальная установленная мощность одного электроприемника, кВт [таблица 1];

n - количество электроприемников [таблица 1], шт.

nэф = 1

Коэффициент расчетной мощности Кр, вычисляют как f (nэф; Киср.), по [8, с. 274, таблица П6,].

Кр = 3,22

Расчетную эффективную мощность, Рр, кВт, вычисляют по формуле

, (4)

где Ки - коэффициент использования;

Рн - общая установленная мощность электроприемников, кВт [таблица 2];

Кр - коэффициент расчетной мощности [8, с. 274, таблица П6,].

Pp = 1,5  3,22 = 4,83

Расчетную реактивную мощность, Qр, квар, исходя из условия, что nэф>10, вычисляют по формуле

 (5)

где Ки - коэффициент использования;

Рн - общая установленная мощность электроприемников, кВт [таблица 1];

tgφ - коэффициент реактивной мощности.

Qp = 1,1 × 2,59 = 2,85

Полную расчетную мощность, Sр, кВА, вычисляют по формуле

 (6)

где Рр - активная расчетная мощность, кВт;

Qр - реактивная расчетная мощность, квар.

Sp

Расчетный ток Iр, А, вычисляют по формуле

 (7)

где Uн - номинальное напряжение сети, кВ;

Sp - расчетная мощность, кВА.

Ip = 8,54

Для оставшихся СП2-СП3 расчет электрических нагрузок проводят аналогично.

Коэффициент реактивной мощности инструментального цеха, tgгр. вычисляют по формуле

tg = 1,73 = cos = 0,5

Коэффициент использования, Киср, вычисляют по формуле

Эффективное число электроприемников инструментального цеха, nэф., шт., вычисляют по формуле

 (8)

где Рmax - максимальная мощность потребителя, кВт.

Коэффициент расчетной мощности Кр, вычисляют как f (nэф; Кигр.), по [8, с. 274, таблица П6].

Кр = 3,22

Расчетную активную мощность, Рр, кВт, вычисляют по формуле

Pp = 1,5 × 3,22 = 4,83

Расчетную реактивную мощность, Qр, квар, исходя из условия, что nэф>10, вычисляют по формуле

Qр=1,1× 2,59 = 2,85

Полную расчетную мощность, Sр, кВА, вычисляют по формуле

Sp = 5,62

Расчетный ток РМЦ, Iр, А, вычисляют по формуле

Ip

Расчет электрических нагрузок осветительной сети.

Определяют расчетную активную мощность осветительной сети Рр.осв, кВт по формуле:

 (9)

где S - площадь цеха,

 - удельная мощность освещения на площади цеха, принимают 0,01 кВт/

Расчётную реактивную мощность освещения Qр.осв, квар, вычисляют по формуле


где tgφ - коэффициент реактивной мощности

Полную расчетную мощность освещения Sр.осв, кВА вычисляют по формуле

Sрос=


Расчетный ток осветительной сети Ip.o, А вычисляют по формуле


Остальные результаты расчета заносим в таблицу 2.

2.3 Расчет компенсации реактивной мощности и выбор цеховой КТП

Электрооборудование инструментального цеха относится к 3 категории надежности. Его рекомендуется обеспечивать от одного источника питания. [2, с. 28]

Мощность трансформатора в однотрансформаторной КТП выбирается по условию:

, кВА, (10)

где Sнт - номинальная мощность трансформатора, кВА; Sр - расчетная нагрузка цеха, кВА.

Sр - расчетная мощность трансформатора, кВА, вычисляется по формуле:

 (11)

где Рр - активная расчетная мощность, кВт;

Nт - количество трансформаторов;

βт - коэффициент загрузки трансформаторов βт= 0,9 [2, с. 59];

Sp =  = 44,2;

По таблице выбирают один силовой трансформатора SТН=160 кВА, [8, с. 272, таблица П4], который питает инструментальный цех.

Таблица 3 - Технические данные силового трансформатора

Тип трансформатора

Uвн, кВ

Uнн, кВ

∆Рхх, кВт

∆Ркз, кВт

Uк, %

Iхх, А

ТМ-63/10/, 4

10

0,4

0,24

1,28

4,5

2,8


Суммарную реактивную мощность батареи низковольтных конденсаторов (БНК), Qнк, квар, вычисляют по формуле:

Qнк = Qp - Qт, (12)

где Qp - расчетная реактивная нагрузка с учетом добавленной мощности, квар;

Qт - наибольшее значение реактивной мощности, которое может передать трансформатор в сеть до 1 кВ, квар

Наибольшее значение реактивной мощности, которое может передать трансформатор в сеть до 1 кВ, вычисляют по формуле

; (13)

где Рр - активная расчетная мощность с учетом добавленной мощности, кВт;

Nт - количество трансформаторов;

Sт - номинальная мощность трансформатора, кВА.

По формуле (13) вычисляют, Qт, квар:

QT = 47,98;

По формуле (12) вычисляют Qнк, квар:

Qнк = 62,37 - 14,39 = 47,98

Выбирают батарею низковольтных конденсаторов со стандартной номинальной реактивной мощностью Qнк = 45 квар [7, с. 118, таблица 5.1], АКУ - 0,4-45-5, БНК имеет технические данные приведенные в таблице 4.

Таблица 4 - Технические данные БНК

Тип установки БНК

Технические данные БНК


Qнк, квар

Номинальный ток, А

Номинальный ток вводного предохранителя

Минимальная ступень, кВАр

УК 2-0,38-50-3 УЗ

50

50

100

5

.4 Расчет внутрицеховой сети

Сечение шин выбирают по допустимому нагреву длительно протекающим максимальным током нагрузки по условию:

, (15)

где Iн - номинальный ток шинопровода, А.

Распределительные пункты выбирают по степени защиты, по номинальному току ввода, по количеству отходящих линий, типу защитного аппарата (с предохранителями или с автоматическими выключателями) и номинальному току аппаратов для присоединений.

По условию (15) выбирают пункт распределительный марки ПР85-3-003-21-УЗ, с номинальным током Iн, равным 160 А из [5, с. 282, таблица П16]. Выбор остальных распределительных пунктов аналогичен, номинальные данные приведены в таблице 5

,54≤160

Таблица 5 - Технические данные распределительных шкафов

Марка распределительного пункта

, А

Номинальный ток вводного автомата Iн, А

Количество 3-полюсных групп на отходящих линиях и их номинальные токи, А

СП 1 ПР85-3-003-21-У3

8,54

160

1×160

СП 2 ПР85-3-004-21-У3

31,04

160

2×160

СП 3 ПР85-3-004-21-У3

13,12

160

2×160

ВРУ ПР85-3-007-21-У3

52,7

160

4×160


В качестве ВРУ по [1, с. 113, таблица П20] выбирают распределительный пункт ПР85-3-007-21 УЗ с вводным автоматическим выключателем ВА51-31-1 с Iном=160 А, количество трехполюсных соединений 4.

Для выбора сечения проводника по условиям нагрева токами нагрузки сравниваются расчетный максимальный Iр, А и допустимый Iдоп, А токи для проводника принятой марки и условий его прокладки. При этом должно соблюдаться условие

   (16)

где Iр - расчетный ток, А [таблица 2];

Iдоп - допустимый ток по нагреву, А [5.512, таблица П2.2]

Расчетный ток электроприемника Ip, А определяют по формуле:

                                                                  (17)


где Рн - номинальная мощность электроприемника, кВт;

UH - номинальное напряжение сети, кВ;

,  - соответственно номинальное значение коэффициента активной мощности и коэффициента полезного действия.

Пусковой ток электродвигателя Iпуск, А определяют по формуле:

(18)

где - кратность пускового тока.

При подключении к сети группы из 2 - 5 двигателей определяют пиковый ток , А по формуле:

                                                                                                            (19)

где  - наибольший пусковой ток двигателя, входящего в группу,

- суммарный номинальный ток группы без учета номинального тока наибольшего по мощности двигателя, А.

При подключении к сети группы более пяти электроприемников пиковый ток Inuк, A определяют по формуле:

(20)

где  - расчетный ток группы, А;

 - номинальный ток двигателя с наибольшим пусковым током, А;

- коэффициент использования активной мощности электроприемника, приводимого двигателем с наибольшим пусковым током.

Таблица 6 - Выбор электродвигателей

Наименование электроприемника

Рн, кВт

Двигатель

Рнд, кВт

η ном

cosφ

λпуск

Iрасч, А

Iном, А

Iпик, А

Кран-балка

30

МТКF311-6

11

77,5

0.76

-

28

79

182



МТКF311-8

7.5

75,5

0.77

-

19





МТКF311-8

7.5

75,5

0.77

-

19





МТКF112-6

5

74

0.74

-

14



Токарные станки

12

АИР112М2

7,5

87,5

0.88

7,5

15

25

122,5



АИР90L2

3

84,5

0.88

7

6





АИР80B2

2,2

83

0.87

7

4



Вертикально сверлильный станок

3

АИР100S2

4

87

0.88

7,5

8

60

Фрезерный станок

7,5

АИР100L2

5,5

88

0.89

7,5

11

14,5

86,5



АИР71B2

1,1

79

0.83

6

2





АИР71B2

1,1

79

0.83

6

2



Заточной станок

1,5

АИР80B2

2,2

83

0.87

7

4

5

28


Расчет показывают на примере заточного станка.

На станке устанавливают двигатель АИР80В2 с Рн=1,5 кВт.

По формуле (17)

По формуле (18)

Iпуск = 4 * 7 = 28

По [5, с. 251, таблица П2.2] по условию (16) выбирают для питания электроприемника кабель ВВГ 1 (5х1,5) с Iдоп = 19 А в штробе пола.

< 19

Так как условие выполняется, то сечение выбранного проводника проходит по нагреву расчетным током.

Расчеты для других станков аналогичны, результаты расчетов приведены в таблице 7.

Таблица 7 - Выбор проводников

Наименование электроприемника

Iном, A

Марка и сечение кабеля

Марка трубы

Iдоп, А

Условие выбора Iном < Iдоп

Кран-балка

79

ВВГ1 (5х25)

в штробе пола

95

79<95

Токарные станки

25

ВВГ1 (5х4)

в штробе пола

35

25<35

Вертикально сверл. ст.

8

ВВГ1 (5х1,5)

в штробе пола

19

8<19

Фрезерный станок

14,5

ВВГ1 (5х1,5)

в штробе пола

19

14,5<19

Заточной станок

5

ВВГ1 (5х1,5)

в штробе пола

19

5<19

Кабель к СП 1

8,54

ВВГ1 (5х1,5)

в штробе пола

19

8,54<19

Кабель к СП 2

31,04

ВВГ1 (5х4)

в штробе пола

35

31,04<35

Кабель к СП 3

13,12

ВВГ1 (5х1,5)

в штробе пола

19

13,12<19

Кабель к ВРУ

79,08

ВВГ1 (5х25)

в штробе пола

95

79,08<95


2.5 Выбор защитной аппаратуры

В качестве аппаратов защиты к станкам от токов КЗ и тепловых перег-рузок выбирают автоматические выключатели марки ВА по двум условиям

 (21)

 (22)

Кратность тока срабатывания (отсечки) электромагнитного расцепителя или комбинированного Кт.о., [5, с. 524.таблица П14] проверяют по условию

 (23)

Выбранные по нагреву сечения проводников должны соответствовать аппаратам защиты по условию

, (24)

где Iдоп - допустимый ток проводника, А, [таблица 7];

Кз - коэффициент защиты, [5, с. 188.таблица 8];

Iз - ток защиты аппарата, А, [5, с. 524.таблица П14]

Произведем расчет аппарата защиты для наждачного станка мощностью Pн=15 кВт.

По условию (21) и (22)

,55 < 100

,55 < 40

По [5, с. 522, таблица П12] выбирают автоматический выключатель марки ВА 51-31 с Iн = 100А, Iрасц. = 40А.

По формуле (23)

По условию (24)

х 8 < 42

< 42

Проводник соответствует аппарату защиты.

Расчет для других станков, СП1-СП3 аналогичен, результаты расчета приведены в таблице 8.


Таблица 8 - Выбор аппаратов защиты

Наименование электроприемника

Iном, A

Аппарат защиты

Параметры аппарата защиты

IДОП, А

Проводник

Условие выбора Кз x Iз ≤ Iд




Iном, А

Iрасц, А



Кран-балка

79

ВА51-31-1

100

80

95

ВВГ1 (5х25)

80≤95

Токарный станок

25

ВА51-31-1

100

31,5

35

ВВГ1 (5х2,5)

31,5≤35

Вертикально сверлильный станок

8

ВА51-25

25

10

19

ВВГ1 (5х1,5)

10≤19

Фрезерный станок

14,5

ВА51-25

25

16

19

ВВГ1 (5х1,5)

16≤19

Заточной станок

5

ВА51-25

25

6

19

ВВГ1 (5х1,5)

6≤19

Кабель к СП 1

8,54

ВА51-25

25

10

19

ВВГ1 (5х1,5)

10≤19

Кабель к СП 2

31,04

ВА51-31-1

100

31,5

35

ВВГ1 (5х4)

31,5≤35

Кабель к СП 3

13,12

ВА51-25

25

16

19

ВВГ1 (5х1,5)

16≤19

Кабель к ВРУ

79,08

ВА51-31-1

100

80

95

ВВГ1 (5х25)

80≤95


3. Спецвопрос: схема управления вертикально-сверлильного станка модели 2А125

. Включаем вводной выключатель QF1, подается напряжение на пусковую и командную аппаратуру. Выключатель QF2 насоса служит для включения охлаждения.

. В исходном (среднем) положении рукоятки штифт через пружину воздействует на микропереключатель SB1, контакты которого разомкнуты, и цепь управления обесточена.

. Для пуска станка рукоятка управления переводится в низ, при этом контакты микропереключателя SB1 и контакты микропереключателя SB3 замыкается, включается пускатель KM1 и электродвигатель М1. При опускании рукоятки контакты размыкаются, катушка пускателя КМ1 питается по цепи.

. Если станок был настроен на сверление, то по окончании обработки, выключение подачи без выключения вращения. Отвод шпинделя производится вручную.

. Если станок был настроен для нарезания резьбы то по окончании нарезания кулачок, укрепленный на лимбе, через специальный механизм воздействует на микропереключатель SB2, контакты которого размыкаются и выключается пускатель КМ1, замыкается контакты, в результате чего выключается реверсивный пускатель КМ2.

Двигатель реверсируется, метчик вывертывается из изделия. При выводе метчика контакта микропереключателя размыкаются, а пускатель КМ2 питается через блокконтакты по цепи.

. Для следующей операции необходимо рукоятки управления дожать в положение вправо, выключив пускатель КМ2; цепь питания размыкается и включается пускатель КМ1 по цепи.

. В любой момент станок можно выключить, переводя рукоятку в среднее положение, и реверсировать двигатель вручную переводом рукоятки вверх.

4. Расчет технико-экономических показателей цеха

4.1 Расчет численности ремонтного персонала

Количество и категория ремонтной сложности электротехнической части технологического оборудования приводится в таблице 9.

Таблица 9 - Количество и категория ремонтной сложности электротехнической части технологического оборудования

Оборудование цеха, участка

Кол-во, шт.

Номинальная мощность, кВт

Категория ремонтной сложности



ед.

всего

ед.

всего

Кран-балка

1

30

30

11

11

Токарный станок

3

12

36

13

36

Вертикально сверлильный станок

1

3

3

3,5

3,5

Фрезерный станок

2

7,5

15

7

14

Заточной станок

1

1,5

1,5

2,5

2,5

Итого

8




67


Количество необходимого ремонтного персонала Rр, человек, вычисляют по формуле [16]:


где Тр - трудоемкость ремонтных операций по объекту;

Fэф - эффективный фонд рабочего времени одного человека, ч;

Кпр - коэффициент перевыполнения норм выработки, принимают равным 1,1 [16].

Пм, Пс, Пк - среднее количество, соответственно, малых, средних и капитальных ремонтов в год;

tм, tс, tк - нормы времени на проведение малого, среднего и капитального ремонта на одну ремонтную единицу, ч, по ППР, принимаем равным: малого - 1,5, сраднего-5 и капитального-11 [16];


∑r - суммарная ремонтная сложность.

Fэф - эффективный фонд рабочего времени одного человека, часы;

Фк - календарный фонд, принимают равным 365 дней;

Дв - количество выходных, дни;

Дп - количество праздничных дней, дни;

До - количество дней отпуска, дни;

Тсм - продолжительность рабочей смены, ч


Количество дежурного персонала, Rдеж, человек, вычисляют по формуле [16]:

 чел. (4.2)

где Сн - сменность работы оборудования;

Нр - норма обслуживания на одного рабочего, ремонтных единиц.

4.2 Расчет собственных затрат предприятия по электрохозяйству

Фонд оплаты труда электротехнической службы Фот, руб., вычисляют по формуле

Фот = ∑Тст  R  Fэф + Пр + Здоп, (4.3)

где Тст - тарифная ставка определенного разряда в рублях;

R - списочное число рабочих, человек;

Fэф - эффективный фонд рабочего времени, часы;

Пр - размер премии, руб.;

Здоп - дополнительная заработная плата, руб.

Результаты расчета представлены в таблице 4.2.

Таблица 4.2 - Фонд заработной платы электромонтеров

Наименование профессии

Разряд

Тарифная ставка

Списочное число

Эффективный фонд рабочего времени

Тарифная з/п

Премия Кпр=0,3

Основная з/п

Дополнительная з/п Кдоп=0,1

Общий фонд з/п



Тст

R

Fэф

Зт=Fэф R Tст

Пр=Зт×Кп

Эо=Зт+Пр

Зо Кдоп

Фот

Электромонтер

3

5480

1

1972

10,806,560

3,241,968

14,048,528

1,404,852.8

29,501,908.9

Электромонтер

4

5900

2

1972

23,269,600

6,980,880

30,250,480

3,025,048

63,526,008

Электромонтер

5

6500

1

1972

12,818,000

3,845,400

16,663,400

1,666,340

34,993,140

Итого



4






128,021,057


Вывод: годовой фонд заработной платы электротехнической службы составляет 128,021,057 бел. руб. Средняя зарплата электромонтера пятого разряда составляет 2,916,095 бел. руб.


Список используемой литературы

1 Шеховцов В.П. Расчет и проектирование схем электроснабжения. Методическое пособие для курсового проектирования.-М.:Форум, 2005.-214 с.

Справочник по электрическим машинам /Под редакцией И.П. Копылова, Б.К. Клокова - М.; Энергоатомиздат, 1988 - 534 с.

Справочник по электроснабжению промышленных предприятий /Под редакцией Т.В. Анчарова - Мн.; Энергоиздат, 1981 - 356 с.

Учебно-методическое пособие по курсовому проектированию /Под редакцией О.П. Королёва, В.Н. Радкевича, В.Н. Сацункевича - Мн.; Энергоиздат, 1998 - 105 с.

Коновалова Л.Л. «Электроснабжение промышленных предприятий и установок» / Л.Л. Коновалова, Л.Д. Рожкова - Мн.; Энергоиздат, 1989 - 412 с.

Липкин Б.Ю. «Электроснабжение промышленных предприятий и установок» - Мн.; Высшая школа, 1998 - 156 с.

Радкевич В.Н. «Проектирование систем электроснабжения» - Мн.; НПООО «Пион», 2001 - 292 с.

Рожков Л.Д. «Электрооборудование станций и подстанций»/ Л.Д. Рожков, В.С. Козулин - Мн.; Энергоиздат, 1987 - 360 с.

10 Федоров А.А. Основы электроснабжения промышленных предприятий./ А.А. Федоров, В.В. Каменева - Москва: Энергоатомиздат, 1985

11 Неклепаев Б.Н. Электрическая часть электростанций к подстанции. Справочные материалы для курсового и дипломного проектирования./ Б.Н. Неклепаев, И.П. Крючков - Москва: Энергоатомиздат, 1989. - 608 с.

Конюхова Е.А. Электроснабжение объектов. - М.: Издательство «Мастерство», 2001. - 320 с.

Алиев И.И. Кабельные изделия. - Москва: Высшая школа, 2004. - 230 с.

Электротехнический справочник: В 4 т. Т.2: Электротехнические изделия и устройства/ под ред. В.Г. Герасимова и др. - М.: Издательство МЭИ, 2003.

         Кноринг Г.М. Справочная книга для проектирования электрического освещения/ Г.М. Кноринг, И.М. Фадин, В.Н. Сидоров - С-Петербург, 1992.

Руденко А.И. Экономика предприятия. Учебник для экономических вузов - Издание 2-е, переработанное и дополненное. Мн. 1985 г. - 475 с. - Мн., 1995.

Похожие работы на - Схема управления токарно-винторезного станка 1624М

 

Не нашли материал для своей работы?
Поможем написать уникальную работу
Без плагиата!
Без нейросетей!