Тепломассообменные утилизаторы. Утилизаторы котельных установок

  • Вид работы:
    Курсовая работа (т)
  • Предмет:
    Физика
  • Язык:
    Русский
    ,
    Формат файла:
    MS Word
    116,56 Кб
  • Опубликовано:
    2014-12-15
Вы можете узнать стоимость помощи в написании студенческой работы.
Помощь в написании работы, которую точно примут!

Тепломассообменные утилизаторы. Утилизаторы котельных установок

Министерство образования и науки Российской Федерации

Федеральное государственное бюджетное образовательное учреждение

высшего профессионального образования

"Санкт-Петербургский архитектурно-строительный университет"

(СПб ГАСУ)

Факультет инженерной экологии и городского хозяйства (ФИЭ и ГХ)

Кафедра теплогазоснабжения и охрана воздушного бассейна

(ТГС и ОВБ)




Курсовой проект

Тепломассообменные утилизаторы. Утилизаторы котельных установок


Работу выполнил:

студент группы ТТ-4

Джарулаев Муслим Курбанович





Санкт-Петербург

Содержание

топливо утилизатор котёл экономайзер

Введение

. Виды утилизаторов

. Вращающиеся утилизаторы тепла

. Перекрестные утилизаторы тепла

. Типовые теплообменные утилизаторы

. КТАН утилизаторы (экономайзеры)

Список использованной литературы

Введение

Наука, изучающая процессы получения и использования теплоты в различных производствах, а также машин и аппаратов, предназначенных для этих целей, называется теплотехникой.

В настоящее время роль теплотехники значительно возросла в связи с необходимостью экономного использования топливно-энергетических ресурсов, решения проблем охраны окружающей среды и создания безотходных технологий.

Принятый Федеральный закон "Об энергосбережении" (№28 - ФЗ от 03.04.1996 г.) предусматривает комплекс мер, в том числе по подготовке кадров, направленных на координальное изменение ситуации в области энергоиспользования. В реализации этого закона большая роль отводится специалистам любого технического профиля, чем и объясняется особая актуальность теплотехнической подготовки соответствующих инженерных кадров, в том числе и технологических специальностей.

Оценка потенциала энергосбережения свидетельствует о возможностях российской экономики к 2010 г. сократить потребность в энергоресурсах в результате роста эффективности их использования в размере 350-360 млн.т условного топлива при ожидаемом энергопотреблении на уровне 1050 млн. т у.т.

Нефтеперерабатывающая, нефтехимическая и химическая промышленности являются наиболее энергоемкими отраслями народного хозяйства. В себестоимости производства отдельных видов продукции в этих отраслях промышленности на долю энергетических затрат приходится от 10 до 60%, например, на переработку 1 т нефти затрачивается 165-180 кг условного топлива.

Энергетическое хозяйство НПЗ и НХЗ включает собственно энергетические установки (ТЭЦ, котельные, компрессорные, утилизационные, холодильные, теплонасосные установки и др.), энергетические элементы комбинированных энерго-, химико-технологических систем (ЭХТС), производящих технологическую и энергетическую продукцию.

В данной работе на примере котельного агрегата рассматриваются методы расчета процесса сжигания и расхода топлива, КПД, теплового и эксергетического балансов. Экономия топлива при его сжигании является одной из важнейших задач в решении топливно-энергетической проблемы.

Вопросы экономии топлива и рационального использования теплоты решаются в курсовой работе применением в схеме установки экономайзера, воздухоподогревателя, котла-утилизатора.

1. Виды утилизаторов

Существуют различные типы теплообменников-утилизаторов.

Рис 1. Теплообменники: а - пластинчатый утилизатор; б - утилизатор ТКТ; в - вращающийся; г - рекуперативный; 1 - корпус; 2 - приточный воздух; 3 - ротор; 4 - сектор продувной; 5 - вытяжной воздух; 6 - привод.

Рекуперативный пластинчатый теплообменник состоит из алюминиевых пластин, которые разделяют приточный и вытяжной потоки. Прямого контакта между ними нет, а передача тепла происходит через тонкую стенку. Между гладкими алюминиевыми пластинами в последнее время производители устанавливают изогнутые пластины треугольного профиля для увеличения теплообменной поверхности рекуператора. КПД агрегата данного типа составляет до 60%, что является хорошим показателем. Фирмы TRAIN, CARRIER, YORK, OSTBERG, KANALFLAKT и REMAK широко применяют в своих вентиляционных установках такие аппараты.

Среди достоинств рекуператора - простота работы, низкий уровень шума и надежность при эксплуатации. Долговечность оборудования зависит от условий его работы. Даже при интенсивном обмерзании пластины из оцинкованной стали могут прослужить от 5 до нескольких десятков лет.

Конструкция пластинчатого теплообменника такова, что встречные потоки вытяжного и свежего воздуха, разделенные алюминиевыми перегородками, не смешиваются друг с другом. Такой механизм исключает передачу одним потоком другому запахов, влаги, загрязнений и вредных микроорганизмов. Но это является причиной засорения пластинчатых теплообменников, что повышает пожароопасность и несколько cнижает эффективность работы оборудования. Рекуператор работает без потерь при периодическом очищении поверхности теплообменника, а также необходима установка тканевых фильтров, жироуловителей из металлической сетки.

Недостаток пластинчатых теплообменников - обмерзание во время сильных морозов. При резких перепадах температуры теплообменная поверхность рекуператора со стороны удаляемого воздуха обмерзает - требуются специальные технологии по оттайке, что влечет за собой снижение эффективности теплопередачи, увеличение аэродинамического сопротивления, а также возможные механические повреждения. Во время оттаивания рекуператор не работает и утилизации тепла в системе вентиляции не происходит.

Агрегат обмерзает именно в тот период года, когда рекуператор может максимально сэкономить энергозатраты на обогрев помещения. Чем ниже температура на улице, тем больше времени рекуператор простаивает и при эффективности 50% в сумме за сезон экономия может составить только 40 % и ниже. Производители вентиляционной техники работают над решением данной проблемы

. Вращающиеся утилизаторы тепла

Принцип действия основан на вращении рабочего органа в потоке теплого и холодного воздуха одновременно. Рабочим органом теплообменников данного вида является колесо, изготовленное из гофрированной стали. Интенсивность теплопередачи зависит от скорости вращения этого колеса. Полная изоляция теплых и холодных потоков воздуха невозможна, поскольку при вращении колеса происходит их частичное перемешивание. Сепаратор также присутствует в данной конструкции, ввиду его необходимости. Примечательной особенностью вращающихся утилизаторов является их эффективность: КПД достигает 80%.

Утилизаторы тепла с промежуточным теплоносителем.

Состоят из двух теплообменников и системы трубопроводов с теплоносителем. Теплоноситель нагревается теплым воздухом в первом теплообменнике и переносит его во второй. Преимуществами данной системы являются: полная изоляция потоков теплого и холодного воздуха, возможность передачи тепла на большие расстояния при далеко разнесенном расположении приточной и вытяжной установкой.

. Перекрестные утилизаторы тепла

Перекрестные утилизаторы тепла представляют собой систему каналов, по которым потоки теплого и холодного воздуха двигаются во встречном направлении в соседних секциях. Стенки каналов образованы металлическими пластинами, через которые и осуществляется теплопередача. При изменении температуры воздуха изменяется его плотность и неизбежно образование конденсата, для удаления которого устанавливается сепаратор (сливной поддон и сифон для удаления конденсата). Потоки воздуха в утилизаторах данного типа не перемешиваются.

Рекуперативным утилизатором называется теплообменник, в котором теплоносители омывают стенку с двух сторон и обмениваются при этом теплотой. При этом процесс теплообмена протекает непрерывно и имеет обычно стационарный характер. Стенка, которая омывается с обеих сторон теплоносителями, называется рабочей поверхностью теплообменника. Примером рекуперативных теплообменников являются пластинчатые и кожухотрубчатые теплообменники. Эти типы наиболее распространены в современной теплотехнике. Тепловые утилизаторы могут работать на повышение К.П.Д. технологического агрегата (за счёт подогрева дутьевого воздуха на горелки) решать задачи получения теплоносителя для внешних потребителей выработки воздушного отопительного, сушильного агента, горячей воды, пара. Затраты на разработку и изготовление утилизатора не превышают годового экономического эффекта, получаемого за счёт сокращения расхода органического топлива.

Изготовление утилизаторов производится по согласованным с заказчиком параметрам с учётом требований по глубине утилизации, габаритам, аэродинамическому сопротивлению.

Рекуперативные пластинчатые теплообменники выполняются в виде пакета пластин, установленных таким образом, что они образуют два смежных канала, по одному из которых движется удаляемый, а по другому - приточный наружный воздух. При изготовлении пластинчатых теплообменников такой конструкции с большой производительностью по воздуху возникают значительные технологические трудности, поэтому разработаны конструкции кожухотрубных теплообменников-утилизаторов ТКТ, представляющих собой пучок труб, расположенных в шахматном порядке и заключенных в кожух. Удаляемый воздух движется в межтрубном пространстве, наружный - внутри трубок. Движение потоков перекрестное. С целью предохранения от обледенения теплообменники снабжены дополнительной линией по ходу наружного воздуха, через которую при температуре стенок трубного пучка ниже критической (-20°С) перепускается часть холодного наружного воздуха. Установки утилизации тепла вытяжного воздуха с промежуточным теплоносителем могут применяться системах механической приточно-вытяжной вентиляции, а также в системах кондиционирования воздуха. Установка состоит из расположенного в приточном и вытяжном каналах воздухонагревателя, соединенного замкнутым циркуляционным контуром, заполненным промежуточным носителем. Циркуляция теплоносителя осуществляется посредством насосов. Удаляемый воздух, охлаждаясь в воздухонагревателе вытяжного канала, передает тепло промежуточному теплоносителю, нагревающему приточный воздух. При охлаждении вытяжного воздуха ниже температуры точки росы на части теплообменной поверхности воздухонагревателей вытяжного канала происходит конденсация водяного пара, что приводит к возможности образования наледи при отрицательных начальных температурах приточного воздуха.

Установки утилизации тепла с промежуточным теплоносителем могут работать либо в режиме, допускающем образование наледи на теплообменной поверхности вытяжного воздухонагревателя в течение суток при последующем отключении и оттаивании, либо, если отключение установки недопустимо, при применении одного из следующих мероприятий по защите воздухонагревателя вытяжного канала от образования наледи:

      предварительного нагрева приточного воздуха до положительной температуры;

      создание байпаса по теплоносителю или приточному воздуху;

      увеличения расхода теплоносителя в циркуляционном контуре;

      подогрева промежуточного теплоносителя.

Выбор типа регенеративного теплообменника производят в зависимости от расчетных параметров удаляемого и приточного воздуха и влаговыделений внутри помещения. Регенеративные теплообменники могут устанавливаться в зданиях различного назначения в системах механической приточно-вытяжной вентиляции, воздушного отопления и кондиционирования воздуха. Установка регенеративного теплообменника должна обеспечивать противоточное движение воздушных потоков. Систему вентиляции и кондиционирования воздуха с регенеративным теплообменником необходимо оснастить средствами контроля и автоматического регулирования, которые должны обеспечивать режимы работы с периодическим оттаиванием инея или предотвращением инееобразования, а также поддерживать требуемые параметры приточного воздуха.

Для предупреждения инееобразования по приточному воздуху:

      устраивают обводной канал;

      предварительно подогревают приточный воздух;

 изменяют частоту вращения насадки регенератора. В системах с положительными начальными температурами приточного воздуха при утилизации тепла нет опасности замерзания конденсата на поверхности теплообменника в вытяжном канале. В системах с отрицательными начальными температурами приточного воздуха необходимо применять схемы утилизации, обеспечивающие защиту от обмерзания поверхности воздухонагревателей в вытяжном канале.

. Типовые теплообменные утилизаторы

Типовые теплообменники-утилизаторы изготавливаются и поставляются в 2-х исполнениях:

Технические характеристики.

Таблица 1. УГГ - Теплообменник-утилизатор серии ГАЗ-ГАЗ

Параметры

УГВ-1

УГВ-2

Номинальная тепловая мощность, кВт, не менее

42

110

1050

2600

Номинальная температура дымовых газов, °С на входе

110

115

Номинальная температура дымовых газов, °С на выходе

115

115

Теплоноситель

воздух

воздух

Номинальный расход теплоносителя, м3

1050

2600

Нагрев теплоносителя при номинальном расходе, °С

110

13

Аэродинамическое сопротивление дымового тракта, Па, не более

75

100

Гидравлическое сопротивление, Па,





Таблица 2. УГГ - Теплообменник-утилизатор серии ГАЗ-ВОДА

Параметры

УГВ-1

УГВ-2

Номинальная тепловая мощность, кВт, не менее

42

110

Номинальный расход дымовых газов, м3/час, не менее

1150

3200

Номинальная температура дымовых газов, °С на входе

210

210

Номинальная температура дымовых газов, °С на выходе

115

115

Теплоноситель

вода

вода

Номинальный расход теплоносителя, т/час

2

7

Нагрев теплоносителя при номинальном расходе, °С

18

13

Аэродинамическое сопротивление дымового тракта, Па, не более

150

150

Гидравлическое сопротивление, МПа, не более

0,05

0,05


Газообразное топливо является наиболее перспективным для сжигания в котельных установках по ряду показателей. С точки зрения утилизации теплоты уходящих дымовых газов их преимущество в отсутствии окислов серы, механических примесей и высоком влагосодержании.

Отсутствие соединений серы позволяет охлаждать газы до относительно низкой температуры, поскольку точка росы 40-50°С. Отсутствие механических примесей отличает выбор теплоутилизаторов и облегчает их эксплуатацию. Относительно высокое влагосодержание дымовых газов дает возможность использовать теплоту конденсации водяных паров, содержащихся в дымовых газах, и там увеличить эффективность процесса утилизации.

Специфические особенности газа и продуктов сгорания позволяют применять контактные теплообменники, в которых происходит непосредственный теплообмен между дымовыми газами и охлаждающей их водой. Такие теплообменники при достаточно приемлемых габаритах, умеренном расходе металла на их изготовление и сравнительно невысоком расходе электроэнергии при эксплуатации обеспечивают глубокое охлаждение дымовых газов до 40°С и конденсацию 60-90% водяных паров, содержащихся в газах.

Но нагрев воды в контактных теплообменниках возможен только до температуры "мокрого термометра", которая составляет 50-60°С. Температура "мокрого термометра" зависит от влагосодержания дымовых газов и коэффициента избытка воздуха. С уменьшением коэффициента избытка воздуха и увеличением влагосодержания парциальное давление водяных паров в дымовых газах растет, а вместе с ним при прочих равных условиях растет температура "мокрого термометра".

Эффективность контактных экономайзеров снижается с увеличением температуры воды на входе, и применение их рекомендуется при температуре воды на входе невыше 35°С.

Схема утилизации теплоты дымовых газов за котлом паропроизводительностью 1 т/ч представлена на рис. 2. Для подачи газов через экономайзер за ним установлен вентилятор Ц13-50 №3. Для возможности переключения дымовых газов помимо установки имеются переключающие заслонки. Применение такой установки позволило повысить КПД с 82 до 93% (по высшей теплоте сгорания). Температура уходящих газов снижалась с 180-160 до 45-38°С, подогрев воды в теплообменнике производился от10 до 34-30°С. Годовой экономический эффект составил 7 тыс. руб.

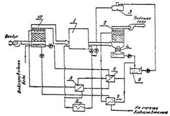
Рис. 2. Схема утилизации дымовых газов парового котла:

- котел; 2 - контактный экономайзер; 3 - вентилятор; 4 - теплообменник; 5 - бак орошающей воды; 6 - бак горячего водоснабжения.

Практическое применение такой схемы в котельной Челябинского завода оргстекла показало, что в результате конденсационных процессов в утилизаторах может быть получено количество конденсата, способное полностью возместить потребность котельной, при этом она может эксплуатироваться без химводоочистки (при возврате из системы теплоснабжения 66% конденсата).

Рис. 3. Схема котельной с контактным теплоутилизатором без водоумягчительной установки:

- котел; 2 - контактный экономайзер; 3 - деаэратор; 4 - декарбонизатор; 5 - теплообменник горячего водоснабжения; 6 - бак; 7 - промежуточный теплообменник; 8 - теплообменник; 9 - систематеплоснабжения; 10 - воздухоподогреватель.

6. КТАН утилизаторы (экономайзеры)

Нагретая в экономайзере вода стекает в декарбонизатор и с помощью насоса направляется в промежуточный теплообменник системы горячего водоснабжения, а затем возвращается снова в экономайзер. Часть воды подается в бак, оттуда насосом - в деаэратор и идет на подпитку системы теплоснабжения. Вода, циркулирующая в воздухоподогревателе 10, смешивается с водопроводной водой, часть которой возмещает ее потери за счет испарения в воздухоподогревателе, а ее остаток удаляется в канализацию. В теплообменнике 8 вода, поступившая из подогревателя 10, нагревается и вновь поступает в этот подогреватель.

Эксплуатация такой установки позволила снизить на 10% удельные капитальные вложения и на 15% себестоимость вырабатываемой тепловой энергии.

Максимальная температура, до которой можно нагреть воду при прямом теплообмене в контактном теплообменнике, обычно составляет 50-70°С. Для существенного повышения температуры нагреваемой жидкости возможно использование в качестве промежуточного теплоносителя жидкостей с более высокой температурой кипения (следовательно, и с более высокой температурой "мокрого термометра"). В качестве такого теплоносителя могут быть использованы высококипящие органические теплоносители, минеральные масла, которые нагреют воду в промежуточном теплообменнике. При этом необходима за контактным экономайзером по ходу газа установка водяного экономайзера, охлаждающего дополнительно уходящие газы до температур, исключающих существование в уходящих газах паров промежуточного теплоносителя и одновременно утилизирующего дополнительное количество теплоты.

Латгипропромом и Рижским политехническим институтом разработана конструкция контактных орошаемых теплообменников с активной насадкой (КТАН).

Температура воды на выходе из насадки ограничивается температурой мокрого термометра дымовых газов, которая составляет 55-65°С. Поэтому температура воды на выходе из активной насадки принимается равной 50°С.

Разработан ряд типов КТАНов для газифицированных котлов, теплопроизводительность которых 0,23-116,3 МВт (0,2-100 Гкал/ч).

Основные типы и характеристики КТАНов, марки котлоагрегатов, для которых рекомендуется установка утилизаторов и рекомендации по комплектации КТАНамикотлов для различных условий работ котельных.

Особенностью схемы с применением КТАНов по сравнению с традиционной схемой скруббера с промежуточным теплообменником является то, что процесс теплообмена газа с орошающей и нагреваемой водой происходит одновременно на одной поверхности теплообмена. Практически невозможно в КТАНе осуществить противоток для обоих теплоносителей. Соблюдается противоток только при теплообмене между орошающей водой и нагреваемой, а между газом и орошающей водой существует прямоток, что снижает интенсивность тепломассообмена.

Достоинством КТАН является большая интенсивность процессов тепло- и массообмена газов и орошающей воды за счет повышения (до 6-8 м/с) скорости газов, а также компактность, поскольку все теплообменные поверхности сосредоточены на одном месте. Однако в эксплуатации КТАН не очень удобен, так как ремонт трубчатыхповерхностей требует остановки котла.

Следует отмстить, что если для традиционной схемы обычного контактного экономайзера с вынесенным теплообменником имеется большое количество экспериментальных данных, то КТАНы проверены недостаточно в условиях практической эксплуатации и, видимо, должны быть внесены коррективы в их характеристикипо мере накопления данных.

Если при установке КТАНа на номинальную теплопроизводительность тепловая нагрузка потребителей ниже номинальной, следует изменять количество дымовых газов, перепускаемых по обводному газоходу. При этом изменяется температура дымовых газов за КТАНом, а теплопроизводительность КТАНа остается неизменной.

Если требуемая поверхность теплообмена больше фактической поверхности КТАНа, коэффициент обвода увеличивают, увеличивая расход дымовых газов через КТАН иуменьшая расчетную поверхность нагрева. В случае же, когда расчетная поверхность меньше фактической, уменьшают коэффициент обвода, что приводит к уменьшению расхода дымовых газов через КТАН и увеличению расчетной поверхности нагрева.

Список использованной литературы

1.      Щинников П.А.. Природоохранные технологии на ТЭС и АЭС: конспект лекций. - Новосибирск: НГТУ, Кафедра ТЭС. - 184 с.

2.      Пугач Л.И. Энергетика и экология: Учебник. - Новосибирск: Изд-во НГТУ, 2003. - 504 с.

.        В.И. Беспалов, С.У. Беспалова, М.А. Вагнер - ПРИРОДООХРАННЫЕ ТЕХНОЛОГИИ НА ТЭС. Издательство Томского политехнического университета 2010 - 203 с.

.        Рекомендации по нормированию труда на работы по ремонту теплоэнергетического оборудования и тепловых сетей. Москва 2005 г. - 243с.

.        Теплотехнические испытания котельных установок // С.Б. Гатеев М. Энергоатомиздат 2005 г. - 600 с.

Похожие работы на - Тепломассообменные утилизаторы. Утилизаторы котельных установок

 

Не нашли материал для своей работы?
Поможем написать уникальную работу
Без плагиата!
Без нейросетей!