Розроблення вузлів низьковольтного джерела вторинного електроживлення
МІНІСТЕРСТВО ОСВІТИ І НАУКИ
УКРАЇНИ
СУМСЬКИЙ ДЕРЖАВНИЙ
УНІВЕРСИТЕТ
Кафедра електроніки та
комп’ютерної техніки
РОЗРАХУНКОВО-ГРАФІЧНА РОБОТА
з курсу: «Автономні
перетворювачі»
на тему: «Розроблення вузлів
низьковольтного джерела вторинного електроживлення»
Виконав студент гр. ЕС ‒ 72 Смик М.В.
Номер залікової книжки №07030090
Перевірив Гапич В.М.
Суми 2011
ЗАДАЧА 1
Необхідно зобразити структурну схему низьковольтного ДВЕЖ з
безтрнсформаторним входом, в якому як перетворювач використовувати автономний
інвертор.
Розв’язання
У пристроях та системах електроживлення будь-якого
призначення основними елементами напівпровідникові прилади, які в основному
виконують роль ключів, а також трансформатори, дроселі та конденсатори, які
виконують гальванічну розв’язку електричних кіл та фільтрацію струму. Тому
складна, комплексна проблема мініатюризації джерел вторинного електроживлення
(ДВЕЖ) успішно може бути вирішена, якщо використовувати сучасні мікросхеми,
малогабаритні напівпровідникові потужні високочастотні прилади та інші
елементи, а також використовувати проміжне підвищення частоти напруги живлення
трансформаторів та дроселів.
ДВЕЖ забезпечують перетворення вхідної постійної або змінної
напруги одного рівня до постійної або змінної напруги іншого рівня, або до
декількох різних рівнів. ДВЕЖ здійснюють також регулювання та стабілізацію
вихідних електричних параметрів.
Розглянемо декілька структурних схем ДВЕЖ з проміжним
підвищенням частоти.
Рисунок 1.1 - Структурна схема низьковольтного ДВЕЖ
У джерелі, структурна схема якого зображена на рисунку 1.1, напруга
мережі випрямляється випрямлячем В1, частково згладжується фільтром Ф1, потім
перетворюється нерегульованим інвертором НІ в необхідну кількість різних напруг
(на структурній схемі зображено лише одну напругу), які потім випрямляються
випрямлячем В2, згладжуються фільтром Ф2 та стабілізуються імпульсним
стабілізатором напруги ІСН. Для стабілізації можуть використовуватися як
імпульсні, так і безперервні стабілізатори. Джерела живлення з низькими
вихідними напругами (5-12 В)та з струмами в десятки ампер, які розробляються за
такою структурною схемою, мають невисокий ККД і малопридатні для практичного
використання.
Більш високий ККД мають джерела живлення, структурна схема яких
наведена на рисунку 1.2. Стабілізація вихідної напруги в таких джерелах
виконується імпульсним стабілізатором ІСН, який включається на вході
нерегульованого інвертора НІ. Така схема дозволяє забезпечити нестабільність
напруги на виході в діапазоні (3 - 5 %). Якщо потрібна в окремих каналах більш
висока стабільність, та малий рівень пульсацій при імпульсному навантаженні, в
цих каналах включають на виході стабілізатори безперервного типу БСН. Напруга
зворотного зв’язку подається або з одного із вихідних каналів, або із входу
нерегульованого інвертора НІ. Такий метод стабілізації вихідної напруги носить
назву метода групової стабілізації. Найбільш ефективним є зворотній зв’язок з
вихідного каналу найбільшої потужності.
Рисунок 1.2 - Структурна схема низьковольтного ДВЕЖ
У структурній схемі рисунок 1.3 використовується без трансформаторний
керований випрямляч В1, за допомогою якого стабілізується напруга на вході
нерегульованого інвертора НІ. Незважаючи на відсутність трансформатора на вході
керованого випрямляча, такі джерела мають низькі масо-габаритні показники за
рахунок великих габаритів згладжую чого фільтра Ф1, який працює на низькій
частоті мережі.
Рисунок 1.3 - Структурна схема низьковольтного ДВЕЖ
низьковольтний
електроживлення тиристорний інвертор
На рисунку 1.4 наведена структурна схема, в якій
використовується централізована стабілізація всіх вихідних напруг. На
випрямлячі В2 подається з регульованого інвертора РІ модульована по тривалості
змінна напруга прямокутної форми . Об’єднання в РІ функцій високочастотного
перетворення та поділу напруг, а також стабілізація їх величини приводить до
підвищення ККД джерела живлення. Але масо-габаритні показники таких джерел
знижуються за рахунок значних мас згладжуючих LC-фільтрів Ф2, та збільшення кількості
вихідних каналів. Тому такі схеми ефективні при малій кількості вихідних
каналів (не більше 2-3 ) та збільшенні частоти перетворення напруги РІ.
Рисунок 1.4 - Структурна схема низьковольтного ДВЕЖ
ЗАДАЧА 2
Розрахувати елементи силового ланцюга і параметри нереверсивного
широкоімпульсного перетворювача (ШІП) постійного струму знижувального типу
(імпульсного стабілізатора напруги). За розрахованими параметрами вибрати
активні елементи силового ланцюга імпульсного стабілізатора напруги. Зобразити
схему імпульсного стабілізатора напруги і часові діаграми струмів і напруги в
його силовому ланцюзі. Вважаємо, що внутрішній опір джерела живлення ШІП
дорівнює 5% номінального опору навантаження. Мінімальний струм навантаження
дорівнює 25 % IH.
Дані для розрахунку: Uжив = 28,5 В; ± ΔUжив = 15 %; Uвих.н = 5 В; Iн= 2 А; f = 10 кГц.
Розвʼязання
У даному випадку розраховується нереверсивний ШІП з LC-фільтром. Нереверсивні ШІП
перетворюють вхідну напругу, що плавно змінюється в імпульсну з постійною
амплітудою та полярністю, але з різною тривалістю.
На рисунку 2 показаний нереверсивний ШІП постійного струму.
Рисунок 2 - Схема силових ланцюгів ШІП знижувального типу
Оскільки початкових даних для точного розрахунку недостатньо,
то розрахунок буде проводиться спочатку, приблизно, задаючись деякими
невідомими. Надалі результати наближеного розрахунку будуть уточнені.
Знайдемо мінімальний і номінальний коефіцієнт заповнення
імпульсу γ, який можна визначити з виразу
зовнішньої і регулювальної характеристик ШІП. Рівняння регулювальної
характеристики має вигляд:
Перетворивши дане рівняння отримаємо:
де,
;
‒
‒ опір джерела живлення;
‒
‒ опір транзистора ;
‒
‒ опір діода;
‒
‒ активний опір дроселя.пip
джерела живлення визначимо, враховуючи, що внутрішній опір джерела живлення
дорівнює 5% номінального опору навантаження, згідно з умовою завдання:
.
Щоб визначити решту опорів, необхідно вибрати тип транзистора
і діода, потім визначити їх струми і напругу в режимі, коли вони відкриті. Якщо
пульсації струму дроселя незначні, то ці струми можна брати такими, що
дорівнюють IH. Приймемо IК = 2 А, fгр = 3 МГц.
Як ключ використовуватиметься транзистор КТ817А, що має такі
параметри: IК мах = 5 А, Uке нас = 2 В при IК = 2 А.
Тоді розраховуємо опір транзистора:
Вибираємо кремнієвий діод 2Д2999В, для якого напруга у
відкритому стані Uпр = 1 В.
Тоді можна визначити опір діода:
Задамося падінням напруги на дроселі (0,1÷1В) і розрахуємо опір на дроселі:
Розрахуємо опір накопичення, розрядки і коефіцієнт заповнення імпульсу:
Визначимо параметри дроселя
На практиці вибирають індуктивність в межах (
) більшу за
.
Нехай
= 0,02
. Даним параметрам відповідає дросель марки Д61-0,02-3,0.
Визначимо пульсацію струму дроселя:
Визначимо значення струму дроселя, що діє:
Середнє значення струму дроселя 
Задамося коефіцієнтом пульсації на навантаженні таким, що дорівнює 1 %.
Тоді:
Визначимо максимальну напругу на конденсаторі:
Вибираємо конденсатор типу К53-1-30В-3,3 мкФ.
Визначимо пульсацію напруги конденсатора:
Визначимо струм конденсатора:
Визначимо середній струм діода:
Діючий струм діода:
Визначимо максимальний струм діода:
Знаходимо максимальну зворотню напругу:
Визначимо параметри транзистора
Визначимо діючий середній струм колектора транзистора:
Визначимо струм колектора:
Максимальний струм колектора:
Максимальна напруга колектор - емітер:
Потужність, що розсіюється транзистором, складається з трьох складових ‒
потужності, яка виділяється при відкритому транзисторі, потужності, яка
виділяється при закритому транзисторі, потужності, яка виділяється при роботі
транзистора в лінійному перехідному режимі:
Для вибраного транзистора
Оскільки розрахункові параметри для вибраного транзистора не
перевищують гранично допустимих, можна вважати вибір правильним.
ЗАДАЧА 3
Розрахувати елементи силового ланцюга і параметри однофазного мостового
автономного тиристорного інвертора струму (АІС). Розрахувати його зовнішню
характеристику. Зобразити схему автономного інвертора струму, а
також часові діаграми струмів і напруги в характерних
точках силового ланцюга. Мінімальний струм навантаження дорівнює 50 %
.
Визначити: середній вихідний струм
і
середню напругу
на вході інвертора, середній струм вентилів і ємність
комутуючого конденсатора. Вибрати тип тиристора і конденсатора.
Вихідні дані:
Розвʼязання
Розрахунок автономного інвертора струму необхідно починати з вибору
тиристорів і, отже, із знаходження паспортної величини часу
виключення тиристора і потім обчислення кута
відновлення замикаючих властивостей вентиля
.
Вибираємо тиристор ТС112-10-1 для якого характерні параметри:
Uзакр=100 В,
Iоткр=16 А, tв=100 мкс.
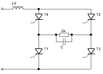
Рисунок 3 - Схема автономного інвертора струму
Обчислення кута
відновлення замикаючих властивостей вентиля:
,
де ω=
2πf =1256 (c-1);
.
Здійснюється вибір значення кута вимикання
, яке дорівнює (1,5ёё2)d.
Визначимо реактивну потужність конденсатора Qс що
комутує :
,
де Uн ‒ значення першої гармоніки напруги, що діє на
навантаженні;н ‒ значення першої гармоніки струму навантаження;‒
зміщення фаз між першими гармоніками напруги і струму навантаження інвертора.
.
Обчислюється ємність комутуючого конденсатора:
де W1 - число витків первинної обмотки інверторного трансформатора;-
число витків вторинної обмотки трансформатора;
w ‒
кругова частота інвертора.
Обираємо конденсатори типу К52-11,63В-100мкФ у кількості 2-х штук.
Середній вхідний струм
інвертора:
,
де
‒ коефіцієнт схеми інвертора
(для однофазної мостової схеми
)
Середня напруга
на виході інвертора:
Середній струм тиристора
:
Зовнішня характеристика автономного інвертора струму у відносних
величинах має вигляд:
,
де
‒ коефіцієнт навантаження (
).
Тоді:
Рисунок 3.1 ‒ Зовнішня характеристика АІС
ЗАДАЧА 4
Розрахувати параметри однофазного мостового транзисторного
автономного інвертора напруги (АІН). Зобразити схему силових ланцюгів
інвертора, а також часові діаграми струмів і напруги в характерних точках
силового ланцюга.
Визначити: напругу
,
що діє, на навантаженні інвертора, середній струм
джерела живлення, максимальний
і середній
струми
вентилів і ємність
конденсатора на вході інвертора. Вибрати тип
транзисторів, діодів і конденсатора
.
Вихідні дані для розрахунків:
f = 25 кГц; Ud= 60 В; rн = 15 Ом; Lh = 200 мкГн; ± ΔUс = 7,5 %.
Розвʼязання
Розрахунок автономного інвертора напруги з активно-індуктивним
навантаженням
,
починається
з обчислення базового струму
і
параметра навантаження
:
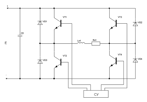
Схема однофазного мостового транзисторного автономного інвертора
напруги приведена на рисунку 4.
Рисунок 4 - Схема однофазного мостового транзисторного автономного інвертора напруги
У однофазному мостовому інверторі напруги без вихідного фільтру
напруга, що діє
на навантаженні
.
Струм
навантаження, що діє:
,
Середній струм
джерела
живлення:
.
Максимальний струм
навантаження
и максимальний струм
керованих вентилів.
Середній струм
керованих вентилів:
де
‒ момент проходження струму
навантаження через нуль (в кутових одиницях ‒ радіанах):
(480).
Середній струм зворотних діодів:
,
Ємність конденсатора на вході інвертора визначають за виразом:
,
де
‒ постійна часу навантаження:
;
‒ період вихідної напруги інвертора:
;
‒ частота інвертора;
‒ допустиме підвищення напруги на конденсатор.
Тип конденсаторів: чотири К52-5-70В-100мкФ±30%. Обираємо діоди 2Д805А з
параметрами: Uобр.max=75 B > Ud=60 B;пр.max=0,200 A > IVD=0,120 A, f
max=600 кГц > fраб=25 кГц. Транзистори 2T819А з параметрами: UКЭmax=100 B,
Iк.max=15 A, fгр.=3 МГц.
ЗАДАЧА 5
Пояснити роботу перетворювача напруги заданого типу.
Зобразити схему його силових ланцюгів. Згідно з варіантом необхідно зобразити
двотактний транзисторний напівмостовий перетворювач напруги з самозбудженням.
Розв’язання
Схему представлено на рисунку 5. До неї входять 2 силові
транзистори, VT1 i VT2, які працюють в режимі перемикання, i трансформатор TV з
осердям, виробленим з матеріалу з прямокутною петлею гістерезису.
На рисунку 5.1 наведено криву перемагнічування осердя
трансформатора (петля гістерезису) В =f(iw) та колекторні характеристики
транзисторів, криві зміни струму у первинній обмотці трансформатора і1,
вихідної напруги U2
прямокутної форми i магнітного потоку Ф в осерді трансформатора.
Рисунок 5 ‒ Двотактна напівмостова схема перетворювача
напруги з самозбудженням
Рисунок 5.1 ‒ Крива перемагнічування осердя
трансформатора (петля гістерезису) В =f(iw) та колекторні характеристики
транзисторів, криві зміни струму у первинній обмотці трансформатора і1,
вихідної напруги U2
Якщо за початкову робочу точку взяти точку 1 (від’ємне
насичення осердя трансформатора), то при подачі постійної напруги на вхід схеми
Uп через розкид колекторних характеристик транзисторів i наявності опору R1
струм колектора одного з них (нехай, VT1) буде більшим, ніж другого (VT2). Під
впливом результуючих ампервитків первинної обмотки в осерді трансформатора
виникне магнітний потік, зміна якого спричинить ЕРС в обмотці. Ця ЕРС зумовить
додатнє збільшення струму i6 в транзисторі VT1.
Розпочнеться лавинний процес відкривання транзистора VT1 i
закривання VT2. Транзистор VT1 перейде у режим насичення. Робоча точка
переміститься в точку 2, струм i1 досягне значення струму намагнічування i далі
майже не змінюється, магнітна індукція В (потік Ф) змінюється від точки 2 до
точки 3, при цьому в обмотці W2 наводиться імпульс напруги Uт. У точці 3 осердя
починає насичуватися, різко зростає струм i1, зменшується швидкість зміни
магнітного потоку i величина напруга U2 (точки 3, 4, 5), робоча точка швидко
переміщується по ділянці 4 ‒ 5 колекторної характеристики. різко спадає
струм i6, оскільки припиняється процес зміни потоку в осерді. Напруга на
обмотках спадає до нуля, робочі точки транзистора i трансформатора
переміщуються по лінії 5 ‒ 6. На цьому закінчується перший півперіод
роботи перетворювача. Транзистор VT1 переходить у режим відсічки. Але при
переході робочої точки по лінії 5 ‒ 6 петлі гістерезису відбувається
невелике зменшення потоку в осерді, то спричинить ЕРС зворотної полярності в
ycix обмотках. В результаті в обмотці W' виникне ЕРС, яка зумовить додатній
струм в базі транзистора VT2. У другому півперіоді потік осердя змінюється від
+Фт до -Фт . Робоча точка пройде через точки 7, 8, 9, 10, 11. В обмотці W2 буде
індукуватися від’ємний імпульс напруги U2. Таким чином, змінна напруга U 2. має
прямокутну форму.
Напівмостова схема має одночасно переваги двох: містить два
силових транзистори, напруги на яких такі ж, як i у мостовій схемі. Але
конденсатори в цій cxeмi працюють у важких електричних режимах, оскільки через
кожен конденсатор протікає повний, приведений до первинної обмотки, струм
навантаження.
Двотактні ТПН з самозбудженням застосовуються для живлення
порівняно малопотужних навантажень, які не перевищують кілька десятків Ват.
СПИСОК ВИКОРИСТАНОЇ ЛІТЕРАТУРИ
1 Руденко В. С., Сенько В. И., Чиженко И. Н.
Преобразовательная техника. ‒ К.: Высшая шк. ‒ 1983.
Иванов-Цыганов А. И. Электоропреобразовательные устройства
РЭА: Учеб. Для вузов по спец. «Радиотехника». ‒ М.:Высш. шк.,1991.
Забродин Ю. С. Промышленная электроника. ‒ М.: высш.
шк., 1982.
Электрические конденсаторы и конденсаторные установки - Под
ред. Г. С. Кучинского - М.: Энергоатомиздат, 1987.