Розробка автоматизованої системи керування технологічним процесом пароутворення в котлоагрегаті енергоблоку потужністю 225 мВт

  • Вид работы:
    Дипломная (ВКР)
  • Предмет:
    Физика
  • Язык:
    Украинский
    ,
    Формат файла:
    MS Word
    148,83 Кб
  • Опубликовано:
    2014-08-31
Вы можете узнать стоимость помощи в написании студенческой работы.
Помощь в написании работы, которую точно примут!

Розробка автоматизованої системи керування технологічним процесом пароутворення в котлоагрегаті енергоблоку потужністю 225 мВт

Реферат

Завданням на дипломний проект було розробити автоматизовану систему керування технологічним процесом пароутворення в котлоагрегаті енергоблоку потужністю 225 мВт. Метою даної роботи є аналіз технологічного процесу як об’єкта керування на цьому підприємстві, вибір і обґрунтування функціональної схеми автоматизованої системи керування.

В ході виконання дипломного проекту був розроблений вприскуючий пароохолоджувач, проведено перевірку системи на стійкість і надійність, підібрані давачі і мікропроцесорна система. Впровадження розробленої системи автоматизації на РАЕС не потребує значних матеріальних затрат. Завдяки цьому термін окупності даних систем є невеликим, тому застосування виконаних розробок є доцільним та ефективним в умовах даного виробництва.



Вступ

Сучасне промислове виробництво неможливе без автоматизації. Особливе значення має автоматизація виробничих процесів. Велике значення в теперішній час одержала автоматизація в сучасній енергетиці, основу якої складають великі теплові електричні станції.

Процеси виробництва на сучасних електричних теплових станціях повністю механізовані і автоматизовані.

Темою дипломного проекту є розробка автоматизованої системи керування технологічним процесом пароутворення в котлоагрегаті енергоблоку 225Вт на базі програмно-технічного комплексу “Серія-200”.

Станція запроектована і побудована в період з 1952 до 1965рр. з потужністю 700 МВт у три черги:черга - в даний час обладнання демонтоване;черга - 1 турбіна К-50-90 (демонтована); 3 турбіни типу К-100-30 та 7 котлів типу ТП-10;черга - 2 турбіни типу К-160-130 та 2 котли типу ТП-92.

Основним паливом для ДДРЕС є Львівсько-Волинське вугілля марки ДГР, ДГРСШ, ГЖОКОН, а також вугілля із Польщі (шахта “Богданка”). Крім того використовують як паливо сезонні надлишки природного газу та мазут (для розпалу).

Для потреб технічного водопостачання створено водосховище з водозливною греблею. Площа активної зони водосховища складає біля 500га, а середня глибина 4м. ДДРЕС має свої газове та мазутне господарство.

Сучасна парогенераторна установка є складним агрегатом, який складається із великої кількості різноманітного обладнання та будівельних конструкцій, зв’язаних в єдине ціле загальною технологічною схемою утворення пари. Обладнання парогенератора умовно поділяють на основне - парогенератор (котлоагрегат) та допоміжне - пристрої для подачі палива, живильної води, повітря, для видалення продуктів згорання, димових газів, трубопроводи, паропроводи та інше.

В дипломному проекті розроблена АСУ ТП пароутворення в котлоагрегаті типу ТПЕ-214А. Проект включає в себе такі основні розділи: технологічна частина; розробка системи автоматизації процесу пароутворення; обґрунтування вибору технічних засобів автоматизації; розрахунок системи автоматичного вимірювання витрати пари; економічна частина; питання охорони праці та навколишнього середовища.

1. 
Технологічна частина

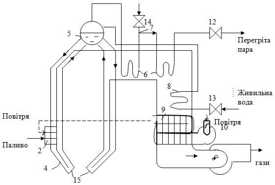
Принципова технологічна схема барабанного парогенератора зображена на рис. 1.

Парогенератор можна представити у вигляді двох послідовно з’єднаних елементів - топки та випарної частини. Випарні поверхні та екранні труби під’єднанні до барабану і разом з напускними трубами, які з’єднують барабан із нижніми колекторами екранів, утворюють циркуляційний контур. Поверхні нагріву, які знаходяться під тиском, об’єднані барабаном та сполучені між собою трубопроводами.

Рис. 1.1 Принципова технологічна схема барабанного парогенератора: 1 - камерна топка; 2 - пальники; 3 - екранні (підйомні) труби циркуляційного контура; 5 - барабан; 6 - пароперегрівник; 7 - пароохолоджувач; 8 - водяний економайзер; 9 - повітропідігрівник; 10 - дуттєвий вентилятор; 11 - димосос; 12 - головна парова засувка; 13 - регулюючий живильний клапан; 14 - клапан вприску; 15 - колектори.

Процес пароутворення проходить в підйомних трубах з циркуляційного контура, що екранують камерну топку 1, в якій згоряє паливо B. Для підтримання процесу горіння з визначеними коефіцієнтом надлишку повітря в топку подається за допомогою дуттєвого вентилятора 10 попередньо нагріте в повітропідігрівнику 9 повітря QB . Продукти згорання (димові гази), що утворилися в процесі горіння, відсмоктуються з таким димососом 11, проходять чергу поверхні нагріву водяного економайзера 8 і повітропідігрівника 9 і викидаються в атмосферу через димову трубу.

Насичена пара Du , вироблена в підйомних трубах циркуляційного контура, перегрівається до необхідної температури tп.п. в пароперегрівачі 6 за рахунок радіації факела і колективного обігріву топочними газами.

.1 Пароводяний тракт та його обладнання. Котлоагрегат ТПЕ-214А

Котел паровий ТПЕ-214А ДДРЕС призначений для роботи з конденсаційною турбіною з номінальною потужністю 225МВт.

Тип котла - барабанний, з природною циркуляцією, П-подібної компоновки, газощільний, працює на врівноваженій тязі.

Технічні характеристики парогенератора:

1.    номінальна продуктивність - 670 т/год;

2.      тиск пари після первинного перегріву - 13,8МПа;

.        витрата пари через проміжний перегрівач - 570 т/год;

.        температура пари після первинного перегріву - 545 oС;

.        температура пари після промперегріву - 545 oС;

.        температура живильної води - 244 oС.

Основним паливом є Львівсько-Волинське кам’яне вугілля марки ДГР, ДГРСШ, ГЖОКОН, а також вугілля польське із шахти “Богданка”.

Вугілля має такі нормативні характеристики на робочу масу:

1.    нижча теплота згорання - QHP = 4630 ккал/кг;

2.      зола -  AP = 32,2%;

.        волога - WP = 8%;

.        сірка загальна - SP = 2,9%;

.        вихід летких речовин на горючу масу - VГ = 36%.

Максимальна годинна витрата вугілля на котел 108,5 т/год. Передбачається також можливість роботи котла на природному газі з QPН = 8550 ккал/кг (енергоблоки 225МВт будуть працювати переважно на газі).

Розтопочним паливом може бути або мазут марки 100с з QPH = 9300 ккал/кг і SP до 3% (якщо основне паливо вугілля), або газ (якщо основне паливо - газ і вугілля).

Котел розрахований на тверде шлаковидалення. Для вловлювання золи застосовують електрофільтри. Також передбачено 2 димососи та систему очищення газів.

Система пилеприготування прийнята по схемі прямого вдування з установкою середньохідних мельниць нового типу МТС-195 з максимальною розрахунковою продуктивністю до 35 т/год, кожна з яких оснащена індивідуальним вентилятором гарячого дуття (ВГД).

Камера топки - прямокутна, з восьми поточними пальниками. Пальники розміщені в кутках топки в два яруси, відстань між центрами яких 5,5м. Кожний пилегазовий пальник виконаний у вигляді блоку із соплами, розміщеними на різній висоті. Зверху і знизу блоків пальників розміщені мазутні форсунки. Над пальниками верхнього яруса встановлені сопла подачі повітря.

Тракт перегріву пари виконується із двох самостійних потоків. Для регулювання температури пари по паровому тракту і за котлом парогенератор оснащений чотирма вприскуючи ми паро охолоджувачами в первинному тракті і двома - в тракті вторинної пари.

Вприски в тракті первинної пари розміщені:

1.     за радіаційним пароперегрівачем (РПП) - вприск I;

2.      в розсічці ширмового пароперегрівача I ступеня (ШПП I ст.) - вприск II;

.        перед ширмовим пароперегрівачем II ступеня (ШПП II ст.) - вприск III;

.        в головних паропроводах від котла до турбіни - вприск IV.

При пуску котла температура пари на виході з котла регулюється вприском живильної води в головні паропроводи (по одному на кожен потік).

1.2 Турбіна К-225-130


Турбіна К-225-130 представляє собою одновальний трициліндровий конденсаційний агрегат з промперегрівом пари, без регулюючих відборів з частотою обертання 3000 об/хв.

Складається турбіна з одно поточних ЦВТ і ЦСТ та двох поточного двох-вихлопного ЦНТ.

Має 7 нерегулюючих відборів пари, призначених для регенеративного підігріву основного конденсату і живильної води.

Технічні характеристики турбіни:

1.   номінальна потужність - 225Мвт;

2.      номінальна витрата свіжої пари - 640 т/год;

.        тиск свіжої пари перед стопорними клапанами - 12,8 МПа;

.        тиск пари на виході з ЦВТ (при номінальному навантаженні) - 2,6 МПа;

.        номінальна витрата тиску від вихлопу ЦВТ до стопорних клапанів ЦСТ (віднесена до тиску перед клапанами) -  9%;

.        температура свіжої пари перед стопорними клапанами ЦВТ -  540oС;

.        температура пари на виході з ЦВТ (при номінальному навантаженні) - 321 oС;

.        температура пари після промперегріву перед стопорним клапаном ЦСТ - 540 oС;

.        номінальна температура охолодженої води -  15 oС;

.        номінальна витрата охолоджуючої води, що проходить через конденсатор - 27500 м3/год;

11.             розрахунковий абсолютний тиск в конденсаторі - 3,6 кПа.

Насоси.

Параметри живильної та котлової води мають значний вплив на конструкцію живильного насоса та його роботу. Живильний насос створює напір Н, необхідний для переборення тиску в парогенераторі та опору живильної лінії. Величина цього напору визначається гідравлічною характеристикою поверхонь нагріву: в барабані парогенератора напір перевищує тиск в барабані парогенератора на величину гідравлічного опору економайзера DРек=3÷5бар.

Насос виготовляють багатоступінчастим. Він подає воду при to=200÷270oC. Невелике пониження тиску на всосі насосу приводить до утворення пари-кавітації і до розриву водяного потоку, у зв’язку з чим порушується подача води. Пульсуючі потоки викликають гідравлічні удари, а кисень, що виділяється в місцях утворення пари, приводить до корозії деталей насоса. Умови запобігання кавітації є підтримування тиску води Рвх на вході в насос вище тиску насичення Рн при даній температурі води to на величину DР:

Рвхн+DР.

1.3 Арматура


Арматура - це пристрої, які служать для управління парогенератором та знаходяться під тиском робочого тіла (пара, вода). Є такі види арматури:

12.  запірна - для періодичного відключення або включення одної ділянки трубопроводу від іншої;

13.    регулююча - для підтримання або зміни витрати робочого середовища;

.        розподілююча - для відключення одних та одночасно включення інших ділянок трубопровода або для зміни витрати в них;

.        запобіжна - для запобігання можливості підвищення тиску в середовищі;

.        зворотної дії - для передбачення можливості руху середовища в напрямку, протилежному до робочого.

До арматури також відноситься водопоказуючі прилади, що забезпечують надійну та безпечну роботу парогенератора.

Запірний та регулюючий вентилі - служать для створення вузької щілини при відключені ділянки трубопровода. Запірний вентиль має два крайніх положення: повністю відкритий та повністю закритий. Це забезпечується відповідною конструкцією затвора, який виконують у вигляді плоскої тарілки, яка щільно затискує сідло. В запірному вентилі робоче середовище подається під тарілку, що полегшує відкриття вентиля.

Запірна засувка - служить для включення та відключення ділянок трубопроводу, у зв’язку з чим вона має два крайніх положення: повне відкриття та повне закриття. Засувку не можна застосовувати для вимірювання витрати. Основні переваги засувки перед запірним вентилем в тому, що вона має невеликий гідравлічний опір, менше зусилля відкриття або закриття затвору. Недоліки засувки: наявність двох ущільнюючих поверхонь, тертя, ковзання в з’єднаннях сідел та затвору, що викликає зношення.

Зворотній клапан - встановлюють на живильній лінії парогенератора, на напірній стороні насосів. В зворотному клапані всіх регенеративних відборах турбіни функцію приводу виконує затвор.

Живильний клапан - служить для регулювання подачі живильної води в парогенератор. Широке застосування мають регулюючі клапани шиберного типу. Витрата води регулюється положенням шибера, в нижній частині якого є профільний отвір.

Запобіжний клапан - при експлуатації парогенератора можливі різні порушення режиму, наприклад, при аварійному відключені котла. Для швидкого зниження тиску при цьому встановлюють запобіжні клапани, які автоматично викидають пару в атмосферу. На кожному парогенераторі встановлюють не менше двох запобіжних клапанів - на барабані та відкидному колекторі пароперегрівача.

Водопоказуючі прилади. В барабанному парогенераторі рівень контролюють тільки в барабані, тобто всі поверхні нагріву, що містять воду (економайзер та випарні труби) знаходяться нижче барабана.

В барабані парогенератора розрізняють:

1.    нормальний рівень води, який вище по умовах одержання чистої пари та попередження гідравлічних ударів;

2.      низький - по умовах надійності роботи випарних труб.

Максимальне відхилення рівня від нормального допускають в межах ±50мм.

.4 Матеріальний баланс барабанного парогенератора.

Рис. 1.2 Матеріальний баланс парогенератора: 1 - топка; 2 - випарні поверхні нагріву; 3 - водяний економайзер; 4 - пароперегрівник; 5 - повітропідігрівник; 6 - шлаковловлювач; 7 - барабан.

При складані матеріального балансу в парогенераторі передбачається продувка води із системи для видаленя солей, що потрапляють з живильною водою. У зв’язку з цим маємо в лівій частині балансу - витрата живильної води Dжи , кг/с, а в правій - вихід перегрітої пари D, кг/с та величина продувки Dпр , кг/с. Тобто

жи = Dпари + Dпр.

Витрата живильної води до парогенератора становить 670 т/год (або 11266,7 кг/с). Витрата на неперервну продувку становить 100 кг/с, а витрата пари на виході з котлоагрегату 11166,7 кг/с.

Підставивши ці значення в рівняння матеріального балансу, отримаємо:

,7 кг/с = 11166,7 кг/с + 100 кг/с

Таблиця 1.1

Прихід

Одиниця, кг/с

Витрата

Одиниця кг/с

Живильна вода Dжи , кг/с

11266,7

Перегріта пара D, кг/с

11166,7



Продувка Dпр , кг/с

100

 

Тепловий баланс барабанного парогенератора

Загальне рівняння балансу парогенератора.

Тепловий баланс парогенератора характеризує рівність між приходом і витратою тепла:

приходу = Qвитрати                                      (1.1)

Тепловий баланс складається на 1 кг твердого палива або рідкого, чи на 1 м3 газу при температурі 0oС та тиску 0,098 МПа

Розглянемо ліву частину рівняння (1).

 Qприходу = Qрр = Qрн + Qф.т. + Qф.п. + Qпар + (Qекз - Qенд) + Qел (1.2)

де Qнр - нижча робоча теплота згорання одиниці палива, яка не враховує теплоту, необхідну для створення водяної пари;

Qф.т. - величина, що враховує фізичне тепло палива, МДж/кг (МДж/м3);

ф.т. = Ст · tт ,

де  Ст - теплоємність робочого палива, МДж/(кг·К);т - температура палива, oС,

Qф.п. - враховує фізичне тепло повітря, МДж/кг (МДж/м3):

ф.п. = β (Iг.оп. - Iх.оп.),

де β - коефіцієнт, що враховує відношення кількості повітря на вході в парогенератор до теоретично можливого;г.оп , Iх.оп - ентальпія теоретично необхідної кількості підігрітого та холодного повітря.

Qпар - враховує теплоту, яку вносять до агрегату при паровому розпилені мазути або при подачі пари під решітку для покращення її роботи:

Qпар = Gн (in - 2,51),

Де Gн - питома витрата дуттєвої води, кг/кг;n - ентальпія дуттєвої пари, МДж/кг;

,51 - величина ентальпії водяної пари в продуктах згорання, що викидаються в атмосферу.

Qекз - враховує затрати на можливі екзотермічні реакції;

Qенд - враховує затрати на можливі ендотермічні реакції;

Qел - величина, яку враховують при виробництві пари з використанням її в якості джерела теплоти електроенергії.

Таким чином, в загальному виразі лівої частини теплового балансу парогенератора ряд членів можуть бути відсутніми.

Розглянемо праву частину рівняння (1):

витрати = Qпол. + Iв.г.. + Qх.н + Qм.н. + Qн.о. + Qф.ш. + Qохол.  (1.3)

де Qпол - теплота, корисно використана на виробництво пари, МДж/кг,

Qпол = п.п - і’ж.в.),

де D - вихід пари, кг/с;

В - витрата палива, кг/с;

теплові втрати:

Iв.г.. - ентальпія вихідних газів, МДж/кг;

Qх.н, Qм.н. - втрати тепла від хімічної та механічної неповноти згорання палива, МДж/кг;

Qн.о - втрати теплоти від навколишнього охолодження зовнішніх поверхонь парогенератора, МДж/кг;

Qф.ш - втрати тепла з фізичною теплотою шлаків, МДж/кг;

Qохол. - втрати тепла від охолодження балок, панелей, які не входять до циркуляційної системи парогенератора.

1.5 Теплота, корисно використана на виробництво пари


При виробництві пари в парогенераторі живильна вода послідовно проходить через водонагрівні, випарні та пароперегрівні поверхні.

Теплота, яку сприймає вода в водяному економайзері, МДж/кг:

 Qв.с.= (і″ж.в. - і′ж.в.),   (1.4)

де і″ж.в., і′ж.в. - ентальпії живильної води на вході та виході водяного економайзера, МДж/кг.

Теплосприйняття випарювальних поверхонь:

Qвіп.= ( ін.п.- і″ж.в)       (1.5)

Теплосприйняття пароперегрівника:

п.п.= ( іп.п - ін.п)  (1.6)

Сумарна кількість теплоти на виробництво пари, МДж/кг:

= Qв.с.+ Qвип+ Qп.п=( іп.п- і′ж.в)

Із врахуванням неперервної продувки частини води для підтримання визначеного солевмісту корисно витрачена теплота визначається так:

Q=( іп.п- і′ж.в) + ( ік.в - і′ж.в) + ( ін.п. - і′ж.в),  (1.7)

де , - витрата води на продувку і витрата насиченої пари, кг/с;

ік.в - ентальпія продуктивної води, МДж/кг, на лінії насичення при тиску в барабані;

і′ж.в - ентальпія живильної води, що іде векономайзер котла, МДж/кг;

іп.п - ентальпія перегрітої пари, МДж/кг;

В - витрата палива, м3/с або кг/с;

 - витрата свіжої пари, кг/с.

Таблиця 1.2 Технічні характеристики

Прихід

Витрата

1.

Нижча робоча теплота згоряння одиниці палива, яка не враховує теплоти створеня теплової пари, Qнр (МДж/кг)

1.

Теплота, корисно витрачена на виробництво пари, Qпов (МДж/кг)



2.

Ентальпія вихідних газів, МДж/кг

2.

Величина, що враховує фізичну теплоту палива, Qф.т. (МДж/кг)

3.

Втрати тепла від хімічної та механічної неповноти згоряння палива, Qх.н., Qм.н. (МДж/кг)

3.

Величина, що враховує фізичну теплоту повітря, Qф.в., (МДж/кг)





4.

Втрати теплоти від навколишнього середовища зовнішніх поверхонь парогенератора, Qн.о., (МДж/кг)

4.

Величина, що враховує теплоту, яку вносить до парогенератора при паровому розпилені мазуту або при подачі пари під решітку для покращення її роботи, Qпар.(МДж/кг)





5.

Втрати тепла з фізичною теплотою шлаків, Qф.ш. (МДж/кг)



6.

Втрати теплоти від охолодження балок, панелей, які не входять до циркуляційної системи парогенератора, Qохол. (МДж/кг)

5.

Величина, що враховує затрати на можливі екзотермічні реакції, Qекз., (МДж/кг)



6.

Величина, що враховує затрати на можливі ендотермічні реакції, Qенд., (МДж/кг)



7.

Qел. - величина, яку враховують при виробництві пари з використанням її в якості джерела теплоти електроенергії, (МДж/кг)



 

Таблиця 1.3 Норми технологічного режиму

Вимірювальний параметр

Кількість точок вимірювання

Діапазон вимірювання

Одиниця вимірювання

Допустима похибка вимірювання

Канали для вимірювання температури

Температура металу барабану Вода за водяним економайзером Метал паро охолоджувача №1 Пара за I ст. ШПП  Пара за пароохолоджувачем

6 4 4 2 1

0÷400 0÷400 0÷600 0÷600 0÷600

oС oС oС oС oС

− ±3oС - - -

Канали для вимірювання тиску

В барабані котла Живильна вода перед котлом Свіжа пара на виході з котла Пара в регулюючій ступені

2 1 2 1

0÷25 0÷40 0÷25 0÷16

МПа МПа МПа МПа

- ±1% - ±0,6%

Канали для вимірювання рівня

Вода в барабані котла

2

±315

мм

±10%

Клапани для вимірювання витрати

Котлова вода в розширювачі неперервної продувки Свіжа пара Вода на вприск

1  4 2

0÷8  0÷800 0÷16

т/год  т/год т/год

±2,5%  - ±2,5%

Клапани вимірювання температури

Живильна вода за економайзером Метал екранних труб Метал ширми Метал ШПП Свіжа пара в колекторі Метал пароперегрівача Метал пароохолоджувача Метал РПП

4  2 8 4 2 2 2 4

296  348 498 527 545 545 382 409

oС  oС oС oС oС oС oС oС

1,01%  1,44% 1% 0,95% 0,95% 0,92% 1,31% 1,22%

 

Таблиця 1.4 Характеристика технологічного обладнання

№ п/п

Назва

Кіл-ть

Технічна характеристика

1.

Барабан парогенератора Матеріал барабану: сталь 16ГНК

1

Метал днища барабану: температура 0÷400oС Метал барабану: температура 0÷400oС Тиск в барабані котла: 25 МПа Рівень води в барабані: ±315 мм Температура свіжої пари в котлоагрегаті: 545oС

2.

Водяний економайзер

1

Температура води за водяним економайзером: 296oС Температура води перед водяним економайзером: 110oС

3.

Радіаційний пароперегрівач

1

Витрата водяної пари: 670 т/год Температура металу пароперегрівача: 445oС Температура перегрітої пари: 545oС Тиск пари після первинного перегріву: 13,8 МПа Температура перепускних труб до радіаційного пароперегрівача: 355oС

4.

Ширмовий пароперегрівач

1

Температура металу ширмового пароперегрівача: 527oС Температура пари в ширмовому пароперегрівачі: 491oС

5.

Пароохолоджувач

3

Температура металу паро охолоджувача: 382oС Температура свіжої пари після пароохолоджувача №1: 435oС Температура свіжої пари після пароохолоджувача №2: 456oС Температура свіжої пари до пароохолоджувача №3: 521oС Температура свіжої пари за пароохолоджувачем №3: 511oС Температура металу пароохолоджувача №2: 440oС Температура металу пароохолоджувача №3 після виприску: 511oС

6.

Трубопроводи води та пари. Матеріал трубопроводів: Ст 10


 Температура металу труб поверхонь нагріву: до 500oС Температура металу паропроводів: до 150oС


Вимоги до системи автоматизації:

1.      Регулювання витрати водяної пари.

2.      Регулювання температури металу пароперегрівача.

.        Регулювання температури перегрітої пари.

.        Керування тиску пари після первинного перегріву.

.        Регулювання температури води водяного економайзера.

.        Регулювання температури в пароохолоджувачі.

2. Аналіз технологічного процесу як об’єкту керування

Основними регульованими величинами є витрата перегрітої пари Dп.п., її тиск Рп.п і температура перегріву tп.п. При цьому витрата пари являється змінною величиною, а її тиск і температура підтримуються в зоні допустимих відхилень, що обумовлюється вимогами заданого режиму роботи турбіни.

Задане значення температури перегріву пари може підтримуватися, наприклад, шляхом зміни витрати охолоджуючої води Dвпр. на пароохолоджувач. Тиск пари Рп.п відхиляється від розрахункового значення у всіх випадках небалансу між кількістю спожитої пари Dп.п і генерованої (виробленої) в екранних трубах Dб і може регулюватися шляхом зміни тепловиділення в точці, тобто зміною подачі палива.

Крім підтримування виробітку необхідної кількості пари Dп.п із заданими параметрами Рп.п і tп.п, слід підтримувати в межах допустимих відхилень слідчі величини (рис. 2.1):

1.  рівень води в барабані Нб - регулюється зміною подачі живильної води Dж.в.;

2.      розрідження у верхній частині точки Sт - регулюється зміною продуктивності димососів, що відсмоктують димові з топки, Qг;

.        оптимальний надлишок повітря за пароперегрівачем α (% О2) - регулюється зміною продуктивності дуттєвих вентиляторів, що нагнітають повітря в точку;

.        солевміст котлової води NaCl - регулюється зміною кількості води, що випускається із барабана в сепаратор неперервної продувки, Dпр.

Таким чином, парогенератор являє собою складну динамічну ланку із взаємозв’язаними вхідними та вихідними величинами.

Регулююча дія тої чи іншої ділянки (суцільні лінії) служить основним засобом стабілізації її регулюючої величини, а інші вхідні дії (пунктирні лінії) являються по відношенню до цієї ділянки внутрішніми або зовнішніми збуреннями.

Рис. 2.1 Схема взаємозв’язків між вхідними і вихідними величинами БПГ.

Крім зміни вище згаданих регульованих величин в результаті регулюючих збурень, вони можуть змінюватися і під дією внутрішніх збурень, які мають випадковий або періодичний характер. Не всі ділянки парогенератора є ланками направленої дії, наприклад, вихідні регулюючі величини одних ділянок є одночасно вхідними діями по відношенню до інших. Витрата перегрітої пари Dп.п є вихідною величиною по відношенню до витрати палива Вт і одночасно вхідною дією по відношенню до тиску і температури пари; тиск пари в барабані Рб є вхідною величиною по відношенню до витрати палива і одночасно однією із вхідних дій ділянки регулювання рівня води в барабані Нб.

Явно виражений напрям ділянок регулювання по таких каналах регулюючих дій, як „витрата живильної води Dж.в. - рівень Нб”, „витрата води на вприск Dвпр. - температура перегріву tп.п”, „витрата палива Вт - тиск Рп п” та ряд інших, дозволяє здійснювати стабілізацію регулюючих величин за допомогою незалежних одноконтурних систем, зв’язаних лише через об’єкт регулювання.

3. Обгрунтування вибору функціональної схеми автоматизації

Однією із основних частин АСК ТП парогенератора є технічні засоби інформаційно-командного комплексу і пристроїв управління, до складу яких входять блочний щит управління (БЩУ) та апаратура I рівня управління, призначені для забезпечення безпеки роботи та захисту обладнання від пошкодження та можливості ефективного управління котлоагрегатом оператору-технологу при виникненні нерегламентованих режимів роботи обладнання, а також при відмові засобів автоматичного регулювання та управління. При цьому технічні засоби, що використовуються для функцій управління, сигналізації та контролю, розміщені на БЩУ, мають бути погоджені по своїх параметрах із пристроями I рівня управління, а конструктивні характеристики щитових пристроїв - допускати будування сучасних АСК ТП, орієнтованих на широке використання засобів обчислювальної техніки в якості основного засобу представлення інформації оператору.

Все це знайшло своє відображення в тому, що передові зарубіжні фірми та підприємства, що поставляють відповідні технічні засоби для енергоблоків, до складу яких входять котлоагрегат ТПЕ-214/А, передбачають виконання блочних щитів управління на базі мозаїчних конструктивів, що комплектуються різними засобами управління, сигналізації та контролю, з’єднаними з прийнятою конструкцією щитів, а в якості пристроїв I рівня управління використовують системи , основані на застосуванні функціональних модулів із „жорстко” запрограмованою логікою, що встановлюються в уніфікованих шафах.

Застосування щитів управління мозаїчної конструкції і призначеної для них апаратури дозволяє створити БЩУ, що враховують різні вимоги без індивідуальної розробки та виготовлення щитів для кожного типу енергоблоку та котлоагрегату.

Важливою особливістю мозаїчних щитів та широкого застосування на них апаратури із електричним з’єднанням на роз’ємах є скорочення строків монтажу, суттєве зменшення витрати праці на обслуговування та заміну несправної апаратури, а також простота внесення змін в компоновку апаратури на щиті та реконструкції БЩУ по мірі розвитку та вдосконалення АСК ТП енергоблоку.

У вітчизняній практиці щити управління мозаїчної конструкції не виготовляються. Підприємствами Мінелектротехпрома виготовляються БЩУ, металоконструкції яких передбачають виконання отворів для встановлення приладів згідно із індивідуальними проектами. При цьому у комплекті зі щитами поставляється дуже обмежена кількість апаратури, погано узгоджена із конструкцією та характеристиками виробів, виготовлених підприємствами Мінприладу - постачальника технічних засобів I рівня управління та вимірювальної техніки. Конструкцій пультів для БЩУ не передбачає встановлення на них дисплейних модулів, що приводить до необхідності створення допоміжних конструкцій, збільшує строки монтажу та погіршує якість обслуговування та ергономічні характеристики БЩУ. Прийняті на вітчизняних щитах способи установлення апаратури електричних з’єднань потребують значно більших затрат праці на обслуговування та заміну апаратури порівняно із мозаїчними щитами, а реконструкція щитів, зв’язана із модернізацією та розвитком систем управління, потребує практично повної заміни щитових виробів.

Аналіз щитів мозаїчної конструкції показує, що найбільш прийнятим є застосування щитів типу „Мозаїка” виробництва ЗПА Чаковіце (Чехія). Ці щити, порівняно із аналогічними виробами Німеччини та Угорщини мають дуже зручний мозаїчний модуль (20х20 мм), широкий вибір вітчизняної апаратури (кнопки, табло, прилади та ін.), допускають встановлення дисплеїв ІОК та узгоджуються із розвинутою системою I рівня управління типу „Діамо-К” виробництва ВЗУП (Словаччина).

Апаратура I рівня управління „Діамо-К” по своєму призначенню та функціональних можливостях аналогічна вітчизняній апаратурі УКТС виробництва Мінприладу, але вона має ряд суттєвих переваг порівняно із апаратурою УКТС. По-перше, паспортне значення показників надійності апаратури „Діамо-К” в 3 роки вища, ніж в УКТС, при практично однаковому часі відновлення. Висока надійність „Діамо-К” підтверджена довгим строком експлуатації в різних галузях промисловості. По-друге, принципи побудови апаратури „Діамо-К” дозволять здійснити діагностику працездатності елементів системи на працюючому обладнані за рахунок періодичного випробування як оперативним персоналом, так і автоматично, за допомогою засобів обчислювальної техніки. Апаратура „Діамо-К” має більш високий захист від перешкод, ніж апаратура УКТС. Важливою особливістю „Діамо-К” є можливість вводу до функціональних модулів інформації пор положення об’єктів управління. Із пристроїв І рівня управління виключаються використовувані в УКТС кросові шафи з подільниками напруги 220/24 В, що підвищує надійність системи, скорочує кількість шаф і тепловипромінювання в приміщення БЩУ.

Економічна ефективність застосування апаратури „Діамо-К” та щитових виробів „Мозаїка” обумовлена суттєвим (в 20-30 разів) зниженням коефіцієнту непідготовленості блоку до заданого навантаження.

Підсистема збору інформації про хід технологічного процесу виключає технічні засоби вимірювання технологічних параметрів, що характеризують ці процеси. Контроль технологічних параметрів в сучасних елементах збору інформації здійснюються з використанням первинних вимірювальних перетворювачів та нормуючих перетворювачів з уніфікованим вихідним сигналам постійного струму 0÷5 мА, 0÷20 мА, 4÷20 мА.

Як засоби для впровадження такого перетворення були розглянуті первинні перетворювачі „Сапфір-22” вітчизняного виробництва, перетворювачі підприємства ММГ АМ (Угорщина) та серія первинних перетворювачів фірми „Енергоінвест” (Сербія). Досвід експлуатації вітчизняних датчиків „Сапфір-22” виявляє їх непридатність, тобто нестабільність показів, великі додаткові похибки, низьку ремонтоздатність. Серія первинних перетворювачів „П’єзо-тран”, „Кап-тран”, „ΔР-тран” виробництва Угорщини відрізняється високою точністю, стабільністю роботи в широкому діапазоні температур та високою надійністю.

Використання в комплекті з ІОК (виробництва ММГ АМ) первинних перетворювачів (того ж підприємства) добре погоджені із засобами сприйняття інформації, визначають застосування як технічних засобів збору інформації первинні перетворювачі тиску, перепаду тисків, витрати (виробництва Угорщини).

Вибір інформаційно-обчислювального комплексу (ІОК), який є складовою частиною створюваної АСК ТП, був здійснений на основі аналізу пропорцій зарубіжних країн. Були розглянуті можливості побудови ІОК на базі технічних засобів Угорщини; на базі системи „Аудатех”; на базі мікропроцесорної техніки Румунії (SPOT 85, KORAI 4030); на базі мікропроцесорної системи „Дасор-600” (Словаччина); набазі ЕОМ PDP-11-TREND та AWSRO (Боснія) та на основі комплексу „Титан-2” (Росія). Але перевагу отримали спеціалісти Угорщини (ММГ АМ), тому що даний варіант ІОК - розподілена мікропроцесорна система, яка має високу готовність, виконання технічних засобів - на високонадійній елементній базі і з високою точністю і якістю, сумісність з мікропроцесорними контролерами „Ламіконт” та „Реміконт” по типу елементної бази, наявність розвинутої самодіагностики, яка підвищує надійність та готовність ІОК.

4. Обгрунтування вибору технічних засобів автоматизації

Розвиток енергетики, хімічної технології (а також інших галузей промисловості, де найбільш поширенні технологічні процеси - нафтопереробні, енергетичні та інші) вимагає створення більш досконалих систем управління, ніж локальні системи автоматизації. Ці принципово нові системи одержали назву автоматизовані системи управління технологічними процесами (АСУ ТП). Створення АСУ ТП, необхідність в яких була викликана об’єктивними потребами розвитку промисловості, стало можливим завдяки впровадженню нових ЕОМ. Збільшення обчислювальних ресурсів і підвищення надійності ЕОМ дозволило використовувати їх для управління технологічними процесами в „реальному” часі, тобто в одному темпі з розвитком керуючого процесу.

АСУ ТП енергоблоку 225 МВт ст. №9 ДГЕС реалізована на базі програмно-технічного комплексу (ПТК) „Серія-200”.

ПТК „Серія-200” забезпечує виконання всіх функцій АСУ ТП як інформаційних, так і управляючих (керуючих). Автоматичне регулювання є однією із основних управляючих (керуючих) функцій.

Технічна структура ПТК „Серія-200” (лист №1) складається із трьох основних компонентів:

1)     управляючого комплексу;

2)      інформаційно-обчислювального комплексу;

)        мережевого комплексу.

До складу управляючого комплексу входять мікропроцесорні контролери (реміконти) і силові перетворювачі, які зв’язують реміконти (РМК) із дискретними датчиками та виконавчими пристроями, що працюють на напрузі 220 В.

До складу інформаційно-обчислювального комплексу входять три типи станцій:

1)     Операторська станція. Розрахована на оператора-технолога і призначена для контролю за технологічним процесом, за станом обладнання та роботою автоматичних пристроїв. З цієї станції здійснюється дистанційне управління арматурою, механізмами та автоматичними пристроями;

2)      Інженерна станція. Розрахована на спеціаліста з КВП та автоматики і призначена для технологічного програмування і настроювання контролерів, а також контролю справності ПТК;

)        Обчислювальна станція. Призначена для виконання розрахунків, архівування, документування.

Всі станції реалізовано на базі персонального комп’ютера, який оснащений дисплеєм, функціональною (для операторської) чи стандартною (для інших) клавіатурою та вузлом зв’язку із системною шиною.

До складу мережевого комплексу входять:

1)     Котролерна мережа. Інформаційно зв’язує між собою реміконти, що дозволяє організувати між ними зв'язок цифровим послідовним каналом;

2)      Системна мережа. Об’єднує операторську, інженерну та обчислювальну станцію між собою і з мікропроцесорними контролерами;

)        Шлюз. Призначений для зв’язку контролерної та системної локальної мереж.

Всі технічні засоби, що входять до складу названих комплексів, інформаційно та програмно сумісні. Управління всіма виконавчими механізмами („вкл/відкл”, „відкр/закр”) і регуляторами („авт/дист”, установлення заданого значення регульованого параметра) виконується з операторської дисплейної станції за допомогою функціональної клавіатури, або спеціального пристрою - «миші» (трекболу). Крім того для найбільш відповідальних виконавчих механізмів і регуляторів застосовується керування також з індивідуальних кнопочних постів, які розміщені на пульті оперативного управління.

Команди управління від операторської станції поступають у відповідний реміконт через мережевий комплекс, тобто наступним шляхом: операторська станція - системна шина - шлюз - контролерна шина - реміконт.

Команди від індивідуальних органів керування поступають безпосередньо на вхід реміконта, обминаючи мережевий комплекс. Це значно підвищує надійність управління відповідними виконавчими механізмами і регуляторами, враховуючи той факт, що функція управління зберігається навіть при відмовах в роботі операторської станції або мережевого комплексу.

По технологічному принципу АСУ ТП розподіляється на системні модулі. В системному модулі, який створюється групою реміконтів, об’єднаних однією контролерною шиною, здійснюється весь обсяг управляючих і інформаційних функцій щодо однієї із значних технологічних підсистем енергоблоку. АСУ ТП блоків 225 МВт ДРЕС складається із п’яти системних модулів (СМ):

СМ - «Пилесистема»;

СМ - «Котел»;

СМ - «Турбіна»;

СМ - «Конденсатно-живильний тракт»;

СМ - «Пальники».

АСР пароводяного тракту котла належать до системного модуля 02СМ «Котел». Ці АСР реалізується за допомогою реміконтів, які розміщені у 3-ох шафах (додаток №1,2,3).

1)      Шафа живильного вузла CC02.04R з такими контролерами:

   реміконт CR02.11.R10.D - керуючий основний;

-        реміконт CR02.12.R10.D - керуючий резервний;

         реміконт CR02.13.R10.N - інформаційний.

2)      Шафа температур первинної пари CC02.01R з контролерами:

- реміконт CR02.01.R10.D - керуючий основний;

реміконт CR02.02.R10.D - керуючий резервний;

реміконт CR02.03.R10.N - інформаційний.

) Шафа температур вторинної пари CC02.02R з контролерами:

реміконт CR02.05.R10.D - керуючий основний;

реміконт CR02.06.R10.D - керуючий резервний;

реміконт CR02.07.R10.N - інформаційний.

Для даного технічнологічного вузла використовується одна силова шафа CC02.C1P. Компоновка шаф реміконтів (РМК) пароводяного тракту котла зображена в додатках 1,2,3 і 4.

В шафах РМК розташовуються блоки живлення і до трьох блочних каркасів з модулями. На зворотній стороні шафи встановлені клемні колодки для під’єднання польових кабелів «під гвинт». Шафи розраховані на двостороннє обслуговування - в них є передні і задні двері.

Кожен ПМК може бути розміщений в одному, двох або трьох блочних каркасах. Це залежить від кількості модулів пристроїв зв’язку з об’єктом (ПЗО), що входять до складу одного контролера. Кожен каркас живиться від автономного блока силового живлення БП-51, розміщеного в верхній частині шафи, і від автономного стабілізатора, розміщеного в самому каркасі.

Всі шафи РМК пароводяного тракту котла скомпоновані однокаркасними. В кожному блочному каркасі розташовується набір модулів для реалізації конкретних функцій управління.

В кожному реміконті є базовий комплект модулів, склад якого постійний, і проектно-компонований комплект модулів ПЗО, склад яких залежить від функціональних завдань, що вирішуються контролером.

До базового комплекту належать:

1)     стабілізатор для живлення модулів СТБ-50;

2)      модуль центрального процесора ПРЦ-50;

)        модуль управління та сигналізації МУС-50;

)        модуль магістрального інтерфейсу МИС-50;

Цей набір необхідний для вирішення будь-яких функціональних завдань.

До проектно-компонованого комплекту належать модулі ПЗО, які дозволяють під’єднувати до контролера різні типи датчиків і виконавчі пристрої.

В контролерах пароводяного тракту котла (додатки 1,2,3,4) використані такі модулі ПЗО:

1)     аналого-дискретний перетворювач уніфікованих сигналів постійного струму АЦП-50 (А50);

2)      аналого-дискретний перетворювач сигналів термопар АЦП-51 (А51);

)        дискретно-цифровий перетворювач ДЦП-50 (ДСР);

)        цифро-дискретний перетворювач ЦДП-50 (СДП);

)        цифро-дискретний перетворювач з контролером ЦДП-50 (СДК);

)        цифро-імпульсний перетворювач ЦИП-50 (СІР)

В силових шафах встановлюються до чотирьох каркасів з силовими перетворювачами і блоками живлення. Компоновка силової шафи пароводяного тракту котла зображена в додатку 4.

В цій шафі розміщені:

1)     вхідні силові перетворювачі СПР-51 (С1);

2)      вихідні силові перетворювачі СПР-52 (С2);

)        блоки живлення основні БП-53 (S3);

)        блоки живлення резервні БП-53.

СПР-51 призначені для прийому дискретних сигналів 220В змінного, або постійного струму і перетворення їх у напругу постійного струму 24В, яка приймається дискретними входами контролерів. Ці пристрої використовуються для підключення дискретних датчиків, що працюють під напругою 220В (наприклад, кінцевих вимикачів).

СПР-52 призначені для перетворення дискретних сигналів напруги постійного струму 24В, що надходять з дискретних виходів контролерів, у релейні вихідні сигнали типу „сухий” контакт зі здатністю комутувати змінний та постійний струми 1А напругою 220В.

Блок живлення БП-53 призначений живлення кіл дискретних вхідних і вихідних сигналів напругою 24В постійного струму.

Всі взаємозв’язки всередині АСК ТП представляють собою різні форми інформаційного обміну, тобто передачу чи прийом інформації в вигляді різних сигналів, даних, повідомлень, тестів та інше.

Для того, щоб раціонально здійснювати такий обмін, необхідна детальна регламентація цього процесу, наприклад, системна класифікація та керування технологічної і техніко-економічної інформації, прийнятих форм масивів даних і документів, що забезпечується при експлуатації АСК ТП можливість виконання всіх її функцій.

Організаційне забезпечення АСК ТП представляє собою сукупність описів функціональної, технічної та організаційної структур системи, інструкцій та регламентів для оперативного персоналу, що забезпечує задане функціонування АСК ТП. Оперативний персонал АСК ТП складається із технологів-операторів, що здійснюють управління технологічним об’єктом керування, і експлуатаційного персоналу, що забезпечує функціонування АСК ТП.

Якщо оперативний персонал працює поза контуром управління, він задає автоматизованій системі керування режим роботи і здійснює контроль за його виконанням. В цьому випадку, в залежності від складу комплексу технічних засобів, АСК ТП може функціонувати в комбінованому (супервізорному) режимі, при якому проводиться автоматична заміна уставок і параметрів конструювання локальних автоматичних систем регулювання.

В супервізорному режимі управління здійснюють локальні регулятори, а їх завдання змінюється безпосередньо від обчислювального комплексу з метою настройки їх на оптимальний технологічний режим. Така структура систем регулювання дозволяє забезпечити їх високу надійність і живучість: система залишається працездатною і при відмовах обчислювального комплексу, хоча її ефективність в цьому випадку знижується. Практична реалізація систем супервізорного управління потребує значного апаратурного парку. В системі зберігаються локальні регулятори, додаються їх зв’язки із керуючим обчислювальним комплексом (КОК) і відповідна апаратура для забезпечення цього зв’язку.

Вбір давачів та виконуючих пристроїв

Для забезпечення технологічного процесу пароутворення в котлоагрегаті енергоблоку 225Вт згідно функціональній схеми вибираємо наступні засоби контролю і керування.

Таблиця 4.1 Специфікація засобів контролю і керування

№ п\п

№ позиції на ФСА

Вимірювальний параметр

Вимірювальне середовище

Місце встановлення

Назва та коротка хара-ка

Тип

Кіл-ть




Назва

Параметр





1.

3-1

Температура

Метал

348°С

Корпус барабана

Перетворювач термоелектричний. Градуювання ХА(К) Монтажна довжина 5000 мм

ТХА- 0188 5Ц2.822.039-09

4

2.

4-1

Температура

Метал

348°С

Днище барабана

Перетворювач термоелектричний. Градуювання ХА(К) Монтажна довжина 5000 мм

ТХА- 01885Ц2.822.039-09

4

3.

6-1

Температура

Пара

330°С

Паровідвідна труба від барабана. Dу=125

Перетворювач термоелектричний. Гр. ХА(К) Монтажна довжина 160 мм. Матеріал захисної арматури 12Х1МФ

ТХА-13875Ц2.821.962-19

1

4.

5-1

Температура

Метал

330°С

Паровідвідна труба від барабана

Перетворювач термоелектричний. Градуювання ХА(К) Монтажна довжина 5000 мм

ТХА-01885Ц2.822.039-09

1

5.

2-1

Температура

Вода на продувку

348°С 15МПа,  Dу 65

Трубопровід неперервної продуки

Перетворювач термоелектричний. Гр. ХА(К) Монтажна довжина 100 мм. Матеріал захисної арматури 12Х1МФ

ТХА-13875Ц2.821.962-17

1

6.

9-1 18-1

Температура

Метал в не обігрівній зоні змійовика

360°С

Стеля, задня стіна конвективної шахти Попік 1,2

Перетворювач термоелектричний. Градуювання ХА(К) Монтажна довжина 20000 мм

ТХА-0188 5Ц2.822.039-21

2

7.

13-1 16-1

Температура

Пара за фрон. стійкою конв. шахти

347°С Dу 300

Паровивід між фронт. стінкою конв. шахти і бічною стінокою перех. Газоходу. Потік 1,2

Перетворювач термоелектричний. Гр. ХА(К) Монтажна довжина 200 мм. Матеріал захисної арматури 12Х1МФ

ТХА-13875Ц2.821.962-20

2

8.

16-2 13-2

Температура

Пара за фрон. стійкою конв. шахти

347°С

Приміщення ПЗО

Перетворювач вимірювальний Гр. ХА(К). Гр.. вим: 0-600°С. вих. сигнал 4-20 мА

Ш-705-М1-14

2

9.

12-1 15-1

Температура

Метал в не обігрівній зоні поблизу вхідного колектора

348°С

Підстамені труби екрона. Потік 2

Перетворювач термоелектричний. Гр. ХА(К) Монтажна довжина 5000 мм.

ТХА-01885Ц2.822.039-09

2

10.

17-1 19-1

Температура

Метал в не обігрівній зоні поблизу вхідного колектора

348°С

Підстамені труби екрона. Потік 1

Перетворювач термоелектричний. Гр. ХА(К) Монтажна довжина 5000 мм.

ТХА-01885Ц2.822.039-09

2

11.

11-1 14-1

Температура

Метал в не обігрівній зоні. Термоелектрична вставка

450°С

Екран точки. Потік 2

Перетворювач термоелектричний. Гр. ХА(К) Монтажна довжина 5000 мм.

ТХА-01885Ц2.822.039-09

2

12.

17-1

Температура

Метал в не обігрівній зоні. Термоелектрична вставка

450°С

Екран точки. Потік 1

Перетворювач термоелектричний. Гр. ХА(К) Монтажна довжина 5000 мм.

ТХА- 0188 5Ц2. 822. 039-09

1

13.

21-1

Температура

Метал в не обігрівній зоні змійовика

351°С

Бічні екани перех. Газоходу і конв. шахти. Потік 1.

Перетворювач термоелектричний. Гр. ХА(К) Монтажна довжина 5000 мм.

ТХА-01885Ц2.822.039-09

1

14.

21-2

Температура

Метал в не обігрівній зоні змійовика. Конв. шахта

351°С

Приміщення ПЗО

Перетворювач вимірювальний Гр. ХА(К). Гр.. вим: 0-600°С. вих. сигнал 4-20 мА

Ш-705-М1-14

1

15.

10-1

Температура

Пара за бічними стійкам конв. шахти

351°С  Dу 100

Пароперепускачі траси між стелею і біч. Стінками конв. шахти Потік 1,2

Перетворювач термоелектричний. Гр. ХА(К) Монтажна довжина 120 мм. Матеріал захисної арматури 12Х1МФ

ТХА- 13875Ц2.821.962-18

1

16.

27-2 22-2

Температура

Пара в пароперепусних трубах до РПП. Потік 1,2

355°С

Приміщення ПЗО

Перетворювач вимірювальний Гр. ХА(К). Гр.. вим: 0-600°С. вих. сигнал 4-20 мА

Ш-705-М1-14

2

17.

73-2 76-2

Температура

Свіжа пара

545°С

БЩУ

Прилад показуючий реєструющий. Гр. ХА(К). Шкала 0-600°С

РП160

2

18.

25-1 30-1

Температура

Метал вхідного колектора

350°С

Радіаційний пароперегрівник. Потік 1,2

Перетворювач термоелектричний. Гр. ХА(К) Монтажна довжина 5000 мм.

ТХА-01885Ц2.822.039-09

2

19.

26-1

Температура

Метал продувної лінії

410°С

Радіаційний пароперегрівник. Потік 1,2

Перетворювач термоелектричний. Гр. ХА(К) Монтажна довжина 5000 мм.

ТХА-01885Ц2.822.039-09


20.

31-1 36-1

Температура

Пара

409°С Dу300

Паропровід до вприску в n/o №1 Потік 1,2

Перетворювач термоелектричний. Гр. ХА(К) Монтажна довжина 200 мм. Матеріал захисної арматури 12Х1МФ

ТХА-13875Ц2.821.962-20

2

21.

31-2 36-2

Температура

Пара до пароохолоджувача №1

409°С

Приміщення ПЗО

Перетворювач вимірювальний Гр. ХА(К). Гр.. вим: 0-600°С. вих. сигнал 4-20 мА

Ш-705-М1-14

2

22.

32-1

Температура

Метал пароохолоджувача

498°С

Пароохолоджувач №1

Перетворювач термоелектричний. Гр. ХА(К) Монтажна довжина 5000 мм.

ТХА- 01885Ц2.822.039-09


23.

22-1 27-1

Температура

Пара перед РПП

355°С Dу300

Перепускна труба до РПП. Потік 1,2

Перетворювач термоелектричний. Гр. ХА(К) Монтажна довжина 200 мм. Матеріал захисної арматури 12Х1МФ

ТХА-13875Ц2.821.962-20

2

24.

23-1 24-1

Температура

Метал в не обігрівній зоні змійовика РПП

409°С

РПП Потік 2

Перетворювач термоелектричний. Гр. ХА(К) Монтажна довжина 5000 мм.

ТХА-01885Ц2.822.039-09

2

25.

24-2 29-2

Температура

Метал в не обігрівній зоні змійовика РПП

409°С

Приміщення ПЗО

Перетворювач вимірювальний Гр. ХА(К). Гр.. вим: 0-600°С. вих. сигнал 4-20 мА

Ш-705-М1-14

2

26.

28-1 29-1

Температура

Метал в не обігрівній зоні змійовика РПП

409°С

РПП Потік 1

Перетворювач термоелектричний. Гр. ХА(К) Монтажна довжина 5000 мм.

ТХА- 0188 5Ц2. 822. 039-09

2

27.

34-2 39-2

Температура

Метал в не обігрівній зоні змійовика ШПП Тем. Потік 1,2

498°С

Приміщення ПЗО

Перетворювач вимірювальний Гр. ХА(К). Гр.. вим: 0-600°С. вих. сигнал 4-20 мА

Ш-705-М1-14

2

28.

44-1 45-1 49-1 99-1

Температура

Пара

498°С Dу300

Потік 1,2 до n/o №2

Перетворювач термоелектричний. Гр. ХА(К) Монтажна довжина 200 мм. Матеріал захисної арматури 12Х1МФ

ТХА- 1387 5Ц2. 821. 962-20

4

29.

45-2 49-2

Температура

Пара до n/o №2

498°С

Приміщення ПЗО

Перетворювач вимірювальний Гр. ХА(К). Гр.. вим: 0-600°С. вих. сигнал 4-20 мА

Ш-705-М1-14

2

30.

46-1

Температура

Метал пароохолоджувача

498°С

Пароохолоджувач №2 Потік 1

Перетворювач термоелектричний. Гр. ХА(К) Монтажна довжина 5000 мм.

ТХА-01885Ц2.822.039-09

1

31.

47-1 48-1 51-1 52-1

Температура

Пара

498°С Dу300

Потік 1,2 до n/o №2

Перетворювач термоелектричний. Гр. ХА(К) Монтажна довжина 200 мм. Матеріал захисної арматури 12Х1МФ

ТХА-13875Ц2.821.962-20

4

32.

47-2 51-2

Температура

Пара після n/o №2. Потік 1,2

498°С

Приміщення ПЗО

Перетворювач вимірювальний Гр. ХА(К). Гр.. вим: 0-600°С. вих. сигнал 4-20 мА

Ш-705-М1-14

2

33.

53-1 60-1

Температура

Пара за перший ст. ШПП Потік 1,2

498°С Dу300

Колектор ШПП

Перетворювач термоелектричний. Гр. ХА(К) Монтажна довжина 200 мм. Матеріал захисної арматури 12Х1МФ

ТХА-13875Ц2.821.962-20

2

34.

37-1

Температура

Метал n/o

498°С

Пароохолоджувач №1 Потік 1

Перетворювач термоелектричний. Гр. ХА(К) Монтажна довжина 5000 мм.

ТХА-01885Ц2.822.039-09

1

35.

33-1

Температура

Пара

409°С Dу300

Після вприску в n/o №1 Потік 2

Перетворювач термоелектричний. Гр. ХА(К) Монтажна довжина 200 мм. Матеріал захисної арматури 12Х1МФ

ТХА-13875Ц2821.962-20

1

36.

38-1

Температура

Пара

409°С Dу300

Після вприску в n/o №1 Потік 1

Перетворювач термоелектричний. Гр. ХА(К) Монтажна довжина 200 мм. Матеріал захисної арматури 12Х1МФ

ТХА-13875Ц2.821.962-20

1

37.

34-1 35-1

Температура

Метал в обігрівній зоні змійовика

498°С

ШПП перший ст.. Потік 1

Перетворювач термоелектричний. Гр. ХА(К) Монтажна довжина 5000 мм.

ТХА-01885Ц2.822.039-09

2

39-1 40-1

Температура

Метал в обігрівній зоні змійовика

498°С

ШПП перший ст.. Потік 2

Перетворювач термоелектричний. Гр. ХА(К) Монтажна довжина 5000 мм.

ТХА-01885Ц2.822.039-09

2

39.

66-1

Температура

Метал після вприску

526°С

Пароохолоджувач №3 Потік 1,2

Перетворювач термоелектричний. Гр. ХА(К) Монтажна довжина 5000 мм.

ТХА- 01885Ц2.822.039-09

1

40.

67-1 68-1 70-1 71-1

Температура

Пара після вприску

516°С Dу300

Пароохолоджувач №3 Потік 1,2

Перетворювач термоелектричний. Гр. ХА(К) Монтажнадовжина 200 мм. Матеріал захисної арматури 12Х1МФ

ТХА-13875Ц2.821.962-20

4

41.

68-2 70-2

Температура

Пара після вприску в n/o №3 Потік 1,2

516°С

Приміщення ПЗО

Перетворювач вимірювальний Гр. ХА(К). Гр.. вим: 0-600°С. вих. сигнал 4-20 мА

Ш-705-М1-14

2

42.

69-1

Температура

Метал в обігрівній зоні змійовика(крайні ширми)

535°С

ШПП другий ст. Потік 1

Перетворювач термоелектричний. Гр. ХА(К) Монтажна довжина 5000 мм.

ТХА- 01885Ц2.822.039-09

1

43.

73-1 75-1

Температура

Свіжа пара

545°С Dу250

паро розбіжний колектор в.д. потік 2

Перетворювач термоелектричний. Гр. ХА(К) Монтажна довжина 200 мм. Матеріал захисної арматури 12Х18Н10Т. Заг. гільза ст. 12Х18Н10Т. Монт. довж. 200 мм

ТХА-20885Ц2.822.050-22

2

44.

76-1 77-1 78-1

Температура

Свіжа пара

545°С Dу250

паро розбіжний колектор в.д. потік 1

Перетворювач термоелектричний. Гр. ХА(К) Монтажна довжина 200 мм. Матеріал захисної арматури 12Х18Н10Т. Заг. гільза ст. 12Х18Н10Т. Монт. довж. 200 мм

ТХА-20885Ц2.822.050-22

3

45.

54-1 61-1

Температура

Метал в обігрівній зоні змійовика(середні ширми)

526°С

Шпп другий ст..

Перетворювач термоелектричний. Гр. ХА(К) Монтажна довжина 5000 мм.

ТХА- 01885Ц2.822.039-09

2

46.

58-1 59-1 64-1 64-1

Температура

Пара до вприску

526°С Dу300

Пароохолоджувач №3 Потік 1,2

Перетворювач термоелектричний. Гр. ХА(К) Монтажна довжина 200 мм. Матеріал захисної арматури 12Х1МФ

ТХА-13875Ц2.821.962-20

4

47.

59-2 64-2

Температура

Пара до вприску

526°С

Приміщення ПЗО

Перетворювач вимірювальний Гр. ХА(К). Гр.. вим: 0-600°С. вих. сигнал 4-20 мА

Ш-705-М1-14

2

48.

83-1 88-1

Температура

Свіжа пара після вприску в пусковий n/o

545°С Dу250

Пуской вприск в свіжу пару Потік 1,2

Перетворювач термоелектричний. Гр. ХА(К) Монтажна довжина 200 мм. Матеріал захисної арматури 12Х18Н10Т. Заг. гільза ст. 12Х18Н10Т. Монт. довж. 200 мм

ТХА-20885Ц2.822.050-22

2

49.

83-1 88-1

Температура

Свіжа пара

545°С Dу250

Трубопровід свіжої пари перед звуж. пристроєм

Перетворювач термоелектричний. Гр. ХА(К) Монтажна довжина 200 мм. Матеріал захисної арматури 12Х18Н10Т. Заг. гільза ст. 12Х18Н10Т. Монт. довж. 200 мм

ТХА-20885Ц2.822.050-22

2

50.

75-2 77-2 78-2 81-2 86-2

Температура

Свіжа пара Потік 1,2

545°С

Приміщення ПЗО

Перетворювач вимірювальний Гр. ХА(К). Гр.. вим: 0-600°С. вих. сигнал 4-20 мА

Ш-705-М1-14

5

51.

81-1 86-1

Температура

Свіжа пара до вприску

545°С Dу250

Пусковий вприск в вс. пару Потік 1,2

Перетворювач термоелектричний. Гр. ХА(К) Монтажна довжина 200 мм. Матеріал захисної арматури 12Х18Н10Т. Заг. гільза ст. 12Х18Н10Т. Монт. довж. 200 мм

ТХА-20885Ц2.822.050-22

2

52.

81-2 86-2

Температура

Свіжа пара до вприску в пусковий n/o Потік 1,2

545°С

Приміщення ПЗО

Перетворювач вимірювальний Гр. ХА(К). Гр.. вим: 0-600°С. вих. сигнал 4-20 мА

Ш-705-М1-14

2

53.

82-1 87-1

Температура

Метал пускового n/o в.д.

545°С

Пусковий вприск в св. пару.Потик 1,2

Перетворювач термоелектричний. Гр. ХА(К) Монтажна довжина 5000 мм.

ТХА- 01885Ц2.822.039-09

2

54.

93-2 95-2

Тиск

Свіжа пари на виході

14МПА

По місцю

Перетворювач вим. Надл. Тиску. Вих. сигналу 4-20 мА. Гран вим.25 МПа

Сапорір-22ДИ-2170 01-УХЛ*3.1 0.25/25МПа-42

2

55.

1-2

Витрата

Котлова вода непер. продувки

3,35 м\год

По місцю

Прилад вим. Різниці тисків. Вих.. сигнал: 4-20мА. Гран. Вим: 0-10КПа. Стат. тиск: 40 МПА

Сапфір 22ДД-2434 01-УХЛ *3,1 0,5/10 КПа -42-В

1

56.

1-1

Витрата

котлова вода

6 м\год 15МПа

Трубопровід непер. продувки

Зварне з’єднання для трубопроводу Ду65

06 ОСТ 108.839. 01-82

1

57.

1-а

Витрата

котлова вода

3,35 м\год

Трубопровід непер. продувки

Посудина зрівнювальна, ОСТ25. 1160-84

СУ-25МПа-2-б

1

58.

43-1 63-1

Витрата

вода

247°С 17 м\год 20,9 МПа

Трубопровід жив. води на пускові вприски в n/o №1. Потік 1,2

Зварне з’єднання для трубопроводу Ду65

06 ОСТ 108.839. 01-82

2

59.

62-2

Витрата

жив. вода на пускові вприски в n/o №3. Потік 1,2

4 м\год

По місцю

Посудина зрівнювальна, ОСТ25. 1160-84

СУ-25МПа-2-б

1

60.

71-1

Витрата

вода

247°С 5 м\год 20,9 МПа

Трубопровід жив. води на пускові вприски в n/o №3. Потік 1,2

Зварне з’єднання для трубопроводу Ду65

06 ОСТ 108.839. 01-82

1

61.

43-2 63-2

Витрата

жив. вода на пускові вприски в n/o №1. Потік 1,2

17м\год

По місцю

Перетворювач вим. різниці тисків. вих. сигнал: 4-20 мА. гран. вим. 0-25МПа. Стат тиск: 40Мпа

Сапфір 22ДД-2434 01-УХЛ *3,1 0,5/25 КПа -42-8

2

62.

41-1 42-1

Витрата

жив. вода

247°С 15 м\год; 20,9 МПа

Трубопровід жив. води на пускові вприски в n/o №1. Потік 1,2

Зварне з’єднання для трубопроводу Ду65

06 ОСТ 108.839. 01-82

2

63.

41-2 42-2

Витрата

жив. вода на пускові вприски в n/o №1. Потік 1,2

15м\год

По місцю

Перетворювач вим. різниці тисків. вих. сигнал: 4-20 мА. гран. вим. 0-0,04МПа. Стат тиск: 40Мпа

Сапфір 22ДД-2434 01-УХЛ *3,1 0,5/0,04 МПа -42-8

2

64.

62-1

Витрата

жив. вода

247°С 4 м\год; 20,9 МПа

Трубопровід жив. води на пускові вприски в n/o №2. Потік 1,2

Зварне з’єднання для трубопроводу Ду65

06 ОСТ 108.839.01-82

1

65.

84-2 89-2

Витрата

жив. вода на пускові вприски в пароп в.д. Потік 1,2

8м\год

По місцю

Перетворювач вим. різниці тисків. вих. сигнал: 4-20 мА. гран. вим. 0-10КПа. Стат тиск: 40Мпа

Сапфір 22ДД-2434 01-УХЛ *3,1 0,5/0,1 МПа -42-В

2

66.

2-а  3-а

Витрата

Свіжа пара в ЦВТ потік 1,2

335 м\год

По місцю

Посуд урівнювальний ОСТ 25.1160-84

СУ-16МПа-2-б

2

67.

84-2 89-2

Витрата

Свіжа пара в ЦВТ потік 1,2

335 м\год

По місцю

Перетворювач вим. різниці тисків. вих. сигнал: 4-20 мА. гран. вим. 0-0,16МПа. Стат тиск: 40Мпа

Сапфір 22ДД-2434 01-УХЛ *3,1 0,5/0,16 МПа-42-В

2

68.

74-2

Витрата

жив. вода на пускові вприски в n/o №3. Потік 1,2

5 м\год

По місцю

Перетворювач вим. різниці тисків. вих. сигнал: 4-20 мА. гран. вим. 0-0,16МПа. Стат тиск: 40Мпа

Сапфір 22ДД-2434 01-УХЛ *3,1 0,5/0,16МПа -42-В

1

69.

72-1 74-1

Витрата

Вода

247°С 4 м\ год; 20,9 МПа

Трубопровід жив. води на пускові вприски в n/o №3. Потік 1,2

Зварне з’єднання для трубопроводу Ду65

06 ОСТ 108.839. 01-82

2

70.

4-а

Витрата

Жив. вода

4 м\год

По місцю

Посуд урівнювальний ОСТ 25.1160-84

СУ-16МПа-2-б

2

71.

72-2 74-2

Витрата

жив. вода на пускові вприски в n/o №3. Потік 1,2

4 м\год

По місцю

Перетворювач вим. різниці тисків. вих. сигнал: 4-20 мА. гран. вим. 0-0,25МПа. Стат. тиск: 40Мпа

Сапфір 22ДД-2434 01-УХЛ *3,1 0,5/0,25МПа -42-В

2

72.

79-1 92-1

Витрата

Вода

247°С 8 м\ год.; 20,9 МПа

Трубопровід жив. води на пускові вприски в n/п в.д. Потік 1,2

Зварне з’єднання для трубопроводу Ду65

06 ОСТ 108.839. 01-82

2

73.

84-4 89-4

Витрата

Свіжа пара до ЦТВ. Потік 1,2

335 м\год

Приміщення ПЗО

Блок добування кореня. Вх. сигн: 4-20 мА. Вих. сигн: 4-20 мА

БИК-1 1-УХЛ 4-1, 4-20,4-20

2

74.

84-5 89-5

Витрата

Свіжа пара до ЦТВ. Потік 1,2

335 м\год

БЩУ

Прилад показуючий реєструючий. Шкала:0-400 м\год Грош. вим: 4-20мА

РП160-08

2

75.

80-1

Витрата

Жив. вода

247°С 65 м\ год.; 20,9 МПа

Тр-д жив. води на пускові вприски

Зварне з’єднання для трубопроводу Ду65

06 ОСТ 108.839. 01-82

1

76.

80-2

Витрата

Жив. вода на пускові вприски

65 м\год

По місцю

Перетворювач вим. різниці тисків. вих. сигнал: 4-20 мА. гран. вим. 0-0,04МПа. Стат. тиск: 40Мпа

Сапфір 22ДД-2434 01-УХЛ *3,1 0,5/0,04 МПа -42-В

1

100-1 100-2

Положення РТ непер. продувки



Приміщення ПЗО

Перетворювач вимірювальний вих.. сигнал:4-20 мА

Ш-705-М1-14

2

78.

8-2

Рівень

Котлова вода в барабані

+513 мм (-513 мм) 16.5МПа

По місцю

Перетворювач вим. різниці тисків. вих. сигнал: 4-20 мА. гран. вим. 0-6,3КПа. Стат. тиск: 40Мпа

Сапфір 22ДД-2434 01-УХЛ *3,1 0,5/6,3КПа-42-В

1

79.

8-6

Рівень

Конденсат

+315 мм  (-315мм)

По місцю

Знижений показник рівня


1

80.

8-5

Рівень

Конденсат

+315 мм  (-315 мм)

БЩУ

Прилад показуючий реєструючий. Шкала: -315-0-315 Гран. вимір. 4-20МПа

РП-160-08

1

81.

8-1

Рівень

Конденсат

+315 мм  (-315 мм)

По місцю

Посудина постійного рівня


1

82.

50-44 50-57

Положення РК на вприск 3. Потік 1,2



БЩУ

Вим. прилад. Шкала 0-100%. Гран. вимір. 0-4-20мА

М6Е133

2

83.

7-1

Тиск

Котлова вода непер. продувки

15,09МПа

По місцю

Перетворювач вим. різниці тисків. вих. сигнал: 4-20 мА. гран. вим. 0-25МПа. Стат. тиск: 40Мпа

Сапфір 22ДШ-2170 01-УХЛ *3,1 0,5/25 МПа-42

1

84.

7-3 7-5

Тиск

Пара в барабані котла

16,5МПа

По місцю

Перетворювач вим. різниці тисків. вих. сигнал: 4-20 мА. гран. вим. 0-25МПа. Стат. тиск: 40Мпа

Сапфір 22ДШ-2170 01-УХЛ *3,1 0,5/25 МПа-42

2

85.

7-6

Тиск

Пара в барабані котла

16,5МПа

БЩУ

Прилад показуючий реєструючий. Шкала: 0-25Мпа Гран. вимір. 4-20МПа

РП-160-08

1

86.

97-1 98-1

Тиск

Свіжа пара від „+” камери

14МПа

По місцю

Перетворювач вим. різниці тисків. вих. сигнал: 4-20 мА. гран. вим. 0-25МПа. Стат. тиск: 40Мпа

Сапфір 22ДШ-2170 01-УХЛ *3,1 0,5/25 МПа-42

2

87.

7-2

Тиск

Пара в барабані

16,5МПа

По місцю

Манометр показуючий електроконтакт. Гран вим: 0-25МПа

ДМ2010сг Исп.5

1


5. Розрахунок окремих елементів автоматизації

Для виконання розрахунку необхідно мати компоновочні та конструктивні дані пристроїв для регулювання перегріву, а також результати теплового розрахунку пароперегріву. При розрахунках деякими даними доведеться задатися.

) Перепади тисків:

Повний перепад тисків в системі паро охолоджувача по паровій стороні знаходиться як сума гідравлічних опорів в паропровідних, з’єднувальних та відвідних елементах. По водяній стороні, крім цього, визначаються невимірні перепади тисків.

При розрахунку гідравлічних опорів по водяній стороні повинні бути прийняті до уваги місцеві опори всіх допоміжних пристроїв (фільтри, вимірювальні шайби, запірна та регулювальна арматура та ін.).

За умовою теплового розрахунку сумарна втрата тиску в паро охолоджувачі не повинна перевищувати

1.1. Знаходимо коефіцієнт опору дирчатого фільтра, віднесеного до швидкості води в отворах.

Відносний «живий» переріз фільтра:


де коефіцієнт опору x = 1,37

.2. Гідравлічний опір по паровій стороні вприскую чого пароохолоджувача визначається як сума опорів входу і виходу камер пароохолоджувача, в захисній сорочці розпилювального пристрою (форсунки) і ежекторного сопла.

Опір форсунки знаходимо за формулою:

, (6.1)

де n - кількість форсунок;

 - коефіцієнт опору форсунки;

 - масова швидкість пари у вільному перерізі перед форсункою, яка визначається по витраті пари до вприску кг / (м2 . с)

Нехай n = 1.

Для визначення  задамося зовнішнім діаметром форсунки dф і внутрішнім діаметром сорочки dc по місцю встановлення форсунки. dф = 42 мм; dc = 110 мм

Визначаємо величину:

 (6.2)

 = 0,225

.3.     По даних теплового розрахунку визначаємо:

витрата води на вприск G = 1500 кг/с;

витрата пари за вприском Dк = 118750 кг/с;

температура вприскуючої живильної води t ж.в. = 227 0С;

ентальпія живильної води на вприск i ж.в. =235 ккал/кг.

За таблицями пари та води знаходимо:

-    ентальпія пари на виході з пароохолоджувача iк = 789,7 ккал/кг;

-        ентальпія пари до пароохолоджувача iн = 797 ккал/кг.

По iн та тиску пари визначаємо питомий об’єм пари до вприску:

uн = 0,01262 м3/кг

Тепер можемо визначити масову швидкість пари у вільному перерізі перед форсункою :

 =  кг (м2 . с)                                     (6.3)

.4.     Опір форсунки по паровій стороні:

 кгс/м2 (6.4)

при n = 1 (одна форсунка)

.5.     Масова швидкість пари в стиснутому перерізі труби Вентурі (wgст) визначається за формулою:

(wgст) =   (6.5)

(wgст) = 4149 кг (м2 . с)

Визначаємо коефіцієнт опору труби Вентурі:

xв = 0,15

Тоді втрати тиску в трубі Вентурі по паровій стороні:

 кгс/м2

.6.     За таблицями визначаємо питомий об’єм пари за вприском uк (по Рк та ік ):

uк = 0,01235 м3/кг

1.7.   Масова швидкість пари в циліндричній сорочці за трубою Вентурі:

(wg)с = = 1330 кг (м2 . с)       (6.6)

Коефіцієнт опору тертя в сорочці:

xс = 0,24

Звідси втрата тиску від тертя в сорочці  :

 кгс/м2 (6.7)

.8.     Коефіцієнт опору при раптовій зміні перерізу на вході в трубу пароохолоджувача:

xвх = 0,175 (6.8)

Масова швидкість пари на вході в пароохолодувач (wg)вх :

(wg)вх =  = 1386 кг(м2 . с) (6.9)

Втрата тиску на вході в пароохолоджувач:

 кгс/м2        (6.10)

.9.     Коефіцієнт опору при раптовій зміні перерізу на виході із труби пароохолоджувача:

xвих = 0,13  (6.11)

Масова швидкість пари на виході із пароохолоджувача:

(wg)вих =  = 1403 кг(м2 . с)   (6.12)

Втрати тиску на виході з пароохолоджувача:

 кгс/м2     (6.13)

.0.     Визначаємо сумарні втрати тиску в пароохолоджувачі:

ΔPS = ΔPф+ΔPв+ΔPс+ΔPвх+ΔPвих.=213+1580+267+216+161=2197 кгс/м2< 2500 кгс/м2

Отже, геометричні розміри пароохолоджувача вибрані вірно.

автоматичний парогенератор котел

6. Спеціальна частина

Вприскуючий пароохолоджувач

Для регулювання температури по паровому тракту і за котлом в заданому діапазоні навантажень і при пусках котел має в кожному потоці по чотири вприскуючих пароохолоджувачі в первинному тракті і по два пароохолоджувачі в тракті вторинної пари.

Для можливості рулювання температури пари в пускових режимах існують пускові вприски, а в режимах регульованого діапазону навантажень - штатні (основні) вприски. За радіаційним пароперегрівачем (РПП) кожного потоку котла розташовані пароохолоджувачі вприску(1), в розсічці ширшованого пароперегрівника першого ступеня (ШПП 1 ст.) - пароохолоджувачі вприску 2, а перед вихідним пакетом ширлювого перегрівника 2-го степені (ШПП 2 ст.)- пароохолоджувачі вприску 3.Крім того в головних паропроводах розташовані вприскуючи пароохолоджувачі, які використовуються тільки при пусках - вприск 4.

До охолоджувачів (вприски 1,2,3) вода підводиться окремо на штатні і пускові вприски. Пускові вприски в тракті первинної можуть вимагатися в роботу при тиску пари не нижче 2МПА і температурі пари не нижче 300°С.

Конструктивно ділянка регулювання перегріву утворює частину поверхні нагріву пароперегрівача, вимагаюча обігрівальні і не обігрівальні труби, від місця вводу охолоджуючого моменту до вихідного колектора, в якому необхідно підтримувати задану температуру tпп.

Вприскуючий пароохолоджувач представляє собою самий простий пристрій парового регулювання .Він являє собою пряму ділянку паропровода довжиною 6-7 м. , який служить для вприску конденсату в потік перегрітої пари. Конденсат вводять через форсунку-розпилювач з декількома отворами діаметром 3-6 мм.Для уникнення попадання відносно холодних потоків конденсатора на стінки паропровода, який має таку саму температуру , як і перегріта пара , всередині паропровода встановлюється замкнена сорочка. Її довжина (3-5м) визначається ділянкою випаровування капель вологи.

Принцип дії вприскую чого пароохолоджувача оснований на зміні штальної частково перегрітої пари за рахунок тепла, що відбувається на випаровування охолоджуючої води, що вприскується в паропровід.

Знищення температури перегрітої пари вприскуючим пароохолоджувачем досягається на деякій відстані від місця вводу конденсату, так як на випаровування капель конденсату і подальший перегрів утвореної із них пари необхідно певний проміжок часу. Зменшення цієї відстані досягається збільш тонким розпиленням конденсату(за рахунок зменшення діаметра отворів форсунки і збільшення перепадів тисків між водою, що вприскується та парою) і по можливості збільшення різниці температур пари і конденсату.

Перевола вприскую чого пароохолоджувача перед поверненням у тому, що він має меншу інерційність зміни температури перегрітої пари при зміні витрати води а вприск , недолік - забруднення пари солями охолоджуючої води. Запобігти цьому недоліку можна шляхом використання в разі охолоджуючого моменту власного конденсату парогенератора. Для цього насичена пара із барабана поступає в охолоджувач пари - конденсатор і із збірника конденсату подається в пароохолоджувач.

На котлоарестаті ТПЕ-14/А з метою від лагодження оптимального режиму регулювання температури пари по тракту первинної та вторинної пари використовуються також водоподачі пристрої до пароохолоджувача вприску 2 та встановлені пускові вприски 4 до головних паропроводів.

В табл. 7.1 приведені геометричні характеристики пароохолоджувачів котла ТПЕ-214/А.

Як видно із таблиці 7.1 , кожен водоподаючий пристій розрахований на певну максимальну витрату води, при якій перепад тиску на розпилюючий форсунці складає ∆. На всіх форсунках відцентрового типу, що використані для задовільної якості розпилювання води форсункою і випаровування її.

В пускових вприсках 1,2 і 4 встановлюються однакові відцентрові форсунки, продуктивність яких 5,5  при Δ, пусковий вприск у другому по ходу пари пароохолоджувачі має меншу продуктивність , але кращу якість розпилення.

Тепловий баланс пароохолоджувача можна записати:

і ,          (7.1)

де D’, Dвпр - витрата пари і води на вприск через пароохолоджувач, кг\сек

п’, п’’- ентальпія пари перед пароохолоджувачем і за ним; кДж\кг.;

Впр - ентальпія води що іде на вприск.

Рівняння (7.1) дозволяє визначити необхідну витрату води на вприск , якщо задане питоме тепло сприйняття пароохолоджувача ΔL n/o / (in’’ + I впр)

Вприскуючи пароохолоджувачі дуже вимогливі до якості води, що використовується для вприску.

При роботі котла температура пари не залишається постійною. Це проходить в результаті зміни співвідношення між тепло сприйняттям випарної та нагрівальної поверхі нагріву , але викликане коливаннями навантаження, зміною надлишку повітря в котлі, вологи палива та інше. Тому застосовується регулювання температури. Воно може проводитися як зміною теплосприйняття окремих поверхонь, так і зниженням ентальпія пари на ділянці пароперегрівача (парове регулювання).

При паровому регулюванні застосовують пароохолоджувачі поверхневого або вприскую чого типу, які можуть встановлюватися на початку, в розсічці(всередині), так і в кінці пароперегрівача.

При установці на виході температура пари підтримується тільки за пароохолоджувачем, а сам пароперегрівник не залишається від перегріву пару труб.

При встановленні в розсічку температура пари регулюється на всьому тракті. Крім того установка в розсічку має ту перевагу, що його дія скоріше відображається на зміні температури пари.

У вприскуючому пароохолоджувачі вода(береться живильна вода із напору живильних насосів, тобто тиск води більший вприску пари в 1,5-1,8 рази) вводиться через кільцеву камеру. Кільцева камера має отвори, через які вода попадає в паровий переріз труби. Роздрібнені краплі води, нагріваються і випаровуються, що приводить до охолодження пари. Для захисту металу трубопроводу за рахунок попадання крапель води по довжині 3-4 метри встановлена запобіжна труба. Між основною трубою та захисною трубою приварюється захисний простір, який надійно захищає метал основного трубопроводу.

Від місця вводу вприску води до врізки в основний колектор пароперегрівача залишається ділянка трубопроводу довжиною 8-9 метрів, що забезпечує необхідний час для повного випаровування крапель води.

При роботі вприскую чого пароохолоджувача пара частково утворюється в пароперегрівачі, тим самим пароперегрівач в деякій степені стає випарною поверхнею. Тому вода, що подається на вприск, не повинна містити домішок, це може призвести до поверхні нагріву. Це єдиний недолік вприскую чого пароохолоджувача. Але вприскуючий пароохолоджувач являється в даний час єдиним органом регулювання температури як первинної , так і вторинної пари на котлах всіх типів.

Таблиця 6.1 Геометричні характеристики вприскуючих пароохолоджувачів котла ТПЕ-214\А

№ п\п

Назва параметру

Позначення

Розмірнісь

Вприск 1

Вприск 2

Вприск 3

Вприск 4

Штатний вприск

Пусковий в ГПП

1.

Діаметр і товщина паропровода

£пп * ппмм325*32325*32377*50325*38465*20630*25








2.

Кількість n/o в котлі

nn/o

2

2

2

2

2

2

3.

Діаметр і довжина стінки захисної сорочки

dc * cмм245*9245*9245*9218*8400*8560*8








4.

Довжина захисної сорочки

Lc

м

4.0

4.0

4.0

5.0

4.5

6.5

5.

Максимальна витрата води

Gmax

m\год






м б


-в штатний вприск



1,5

1,5

1,5


6,6



-в пусковий вприск



5,5

4,5

5,5

5,5


1,5 5,0

6.

Кількість форсунок

nop









-в штатному вприску



1

1

1


1



-в пусковому вприску



1

1

1

1


1/2

7.

Діаметр і число отворів струйної форсунки штатного типу

£отв. nотв

мм

3,5\18

3,5\10

3,5\10


,0\10


8.

Характери тики уситробіжних форсунок








м б


- діаметр сопла

£с

мм

6,5

4,5

6,5

6,5

5,5 5,0


- діаметр памери закруг

D к.з.

мм

19,0

18,0

19,0

19,0

26,5 21,0


- діаметр і кіл-сь вхідних каналів пускових вприсків

£хв. nхв

мм\

3,5\12

3,0\12

3,5\12

3,5\12

3,0\3 3,0\8

9.

Максимальний перепад тиску на форсунці

ΔМПа









- штатного вприску



1,0

0,8

0,8

1,2


-в пускового вприску



4,0

4,0

4,0

4,0

4,0 4,0

10.

Арматура регумоюча в










- штатного вприску



1098-50-Е-04

1098-50-Е-04

1098-20-Е-02


1098-20-Е-04

1098-20-Е-03


-в пускового вприску



-20-Е-03

-20-Е-05

20-Е-03

1098-20-Е-03





. Розрахунок надійності системи автоматизації

Надійність є основною властивістю якості. Вона спрямована на підвищення безпечності і ефективності використання промислової продукції. Не менш важливим є питання надійності і на проміжних стадіях виробництва. Розрізняють надійність продукції, технологічних систем, що пов’язані з реалізацією технологічних процесів, а також надійність самих технологічних процесів.

Надійність - є властивість об’єкту зберігати в часі у встановлених межах значення експлуатаційних параметрів, які характеризують його здатність виконувати задані функції відповідно заданих режимів і умов використання, технологічного обслуговування, ремонту, зберігання і транспортування.

Теорія надійності вивчає процеси виникнення відмов технічних об’єктів і методи боротьби з відмовами. Технічними об’єктами можуть бути вироби, системи і їх елементи, прилади, машини, агрегати і окремі деталі. Приклад, автоматизована система управління технологічним процесом (АСУ ТП). Термін елемент застосовується для складової частини системи. Приклад елементів, процесор цифрової ЕОМ.

Систему можна розбити на будь-яку кількість елементів для дослідження надійності. Кожен елемент повинен виконувати в системі конкретні функції. Розрізняють два основні стани об’єктів: працездатний і непрацездатний.

Працездатний - стан об’єкта, при якому він здатний виконувати задані функції, зберігаючи значення заданих параметрів.

Стан об’єкту при якому значення хоча б одного з заданих параметрів не відповідає вимогам називається непрацездатним.

Відмова - це подія, після виникнення якої припиняється функціонування об’єкта.

В даному дипломному проекті розглядається технологічний процес пароутворення в котлоагрегаті енергоблоку потужністю 225 мВт - система, а елемент - котлоагрегат. Для дослідження на надійність обираємо котлоагрегат, оскільки він є складовою частиною процесу, виконує конкретну функцію і при відмові призведе до ланцюга проблем: зупинки неперервного технологічного процесу, простою обладнання і витрат на ремонт. Далі необхідно визначити для будь-якого моменту часу такі показники, як ймовірність безвідмовної роботи котлоагрегата P(t), ймовірність відмов Q(t) та середнє значення напрацювання до відмови T0. Для цього також треба знати закон розподілу характеристичних випадкових величин в залежності від закону розподілу відповідної випадкової величини. Так як інтенсивність відмов в даному технологічному процесі величина стала, тобто λ=const, то надійність роботи котлоагрегата будемо розраховувати за експоненційним законом розподілу. Даний закон найчастіше застосовується для оцінки об’єктів. Це можна пояснити тим, що по-перше - при постійній відмові функції для оцінки показників надійності є досить простим; по-друге- експоненційне розподілення напрацювання до відмови є типовим для об’єктів, що складаються з багатьох елементів для яких характерне різне розподілення напрацювання до відмови; по-третє - для всіх випадків приймається λ=const. При експоненційному розподіленні ймовірність безвідмовної роботи визначається як

Р(t) = exp(-λ*t),                                                                       (8.1)

де λ = 5*10-9 1/год;= 2160годин.

Оскільки на будь-якому проміжку часу t об’єкт або зберігає працездатний стан, або відмовляє то

Р(t) + Q(t) = 1                                                                      (8.2)

Звідси, ймовірність відмов дорівнює

Q(t) = 1 - Р(t) = 1 - exp(-λ*t)                                                   (8.3)

Інтенсивність відмов при експоненційному розподіленні має постійне значення λ=const, а середнє значення напрацювання до відмови

T0 = 1 / λ=1/5*10-9=200000000год.                                       (8.4)

В таблиці 7.1 обраховуємо значення ймовірностей відмов та безвідмовної роботи котлоагрегату.

Таблиця 7.1.

T

P(t)

Q(t)

100

0,9999995

0,0000005

200

0,9999999

300

0,9999985

0,0000015

400

0,999998

0,000002

500

0,9999975

0,0000025

600

0,999997

0,000003

700

0,9999965

0,0000035

800

0,999996

0,000004

900

0,9999955

0,0000045

1000

0,999995

0,000005

1100

0,9999945

0,0000055

1200

0,999994

0,000006

1300

0,9999935

0,0000065

1400

0,999993

0,000007

1500

0,9999925

0,0000075

1600

0,999992

0,000008

1700

0,9999915

0,0000085

1800

0,999991

0,000009

1900

0,9999905

0,0000095

2000

0,99999

0,00001

2100

0,9999895

0,0000105

2160

0,9999892

0,000011

Для визначеності залежності цих ймовірностей від часу роботи котлоагрегата побудуємо графіки P(t) - ймовірність безвідмовної роботи та Q(t) - ймовірність відмов.

 

Рис. 7.1

Проаналізувавши дані графіки ми бачимо, що із збільшенням часу роботи електоклапана ймовірність безвідмовної роботи спадає, а ймовірність відмов зростає.

8. Обгрунтування вибору щитів, пультів та засобів монтажу і розміщення засобів автоматизації

Приміщення для котлоагрегату. Розташування основного та допоміжного обладнання

Стаціонарні котли повинні встановлюватись в приміщеннях, які відповідають вимогам СНІП ІІ-35-76 та СНІП ІІ-58-75 «Електростанції теплові». Встановлення приміщень та горищ над котлами не допускається. Місце встановлення котлоагрегату всередині виробничих приміщень повинно відділятися від решти частини приміщення вогнестійкими перегородками по всій висоті котла, але не нижче 2 м із встановленням дверей.

Проходи в котельній повинні мати вільну висоту не менше 2 м. При відсутності переходу через економайзер відстань від нього до нижніх конструктивних частин покриття котельної повинно бути не менше 0,7 м.

Забороняється встановлення в одному приміщенні з котлом та економайзером обладнання, яке не має прямого відношення до обслуговування та ремонту котлів чи до технології одержання пари.

Котли можуть встановлюватись в загальному приміщенні або на суміжних приміщеннях без спорядження розділяючи стінок між котельнею та машинним залом.

Для зручного та безпечного обслуговування котлів, пароперегрівачів та економайзерів повинні встановлюватись площадки та сходи з перилами висотою не менше 0,9 м. Площадки та сходи в котельній напіввідкритого та відкритого типів виконуються із просіяно-витяжного листа, полоскової сталі.

Ширина вільного проходу площадок повинна бути не менше 600 мм, а для обслуговування арматури, контрольно-вимірювальних приладів та іншого обладнання - не менше 800 мм.

Вибір приміщення для операторної (БЩУ)

Операторна (або Блок Щитового Управління), де встановлюються щити і пульти, повинна бути побудована та прийнята під монтаж по акту відповідно до БН-245-71.

У відповідності до БН-245-71 об’єм виробничого приміщення на одного робітника складає не менше 15 м3, а площа - не менше 4,5 м2. Стіни та стелю операторної фарбують масляною фарбою, решта поверхні - клеєною. Розміри дверей повинні бути такими, щоб можна було проносити щити та пульти.

Пульти повинні бути не електропровідними, що дозволяє значно покращити електробезпеку цих приміщень. Їх покривають пилопіумом.

Організація робочих місць оперативного персоналу АСУ ТП повинна відповідати фізіологічним вимогам а також характеру роботи персоналу.

Робочі місця повинні бути організовані у відповідності з вимогами діючих стандартів, технічних умов та методичних вказівок по безпеці прації.

Рівень небезпечних виробничих факторів на робочих місцях (фізичних, хімічних, біологічних) повинні відповідати ГОСТ 120.003-74.

При розробці дизайну внутрішнього простору БЩУ необхідно використовувати комплексний підхід по забезпеченню функціональності, комфорту та екологічності з підтриманням необхідного рівня зосередженості оперативного персоналу.

Базова форма приміщень БЩУ визначається виходячи із будівельних умов.

При проектуванні інтер’єру враховується психофізична дія кольору на очі людини. Виконання рекомендацій по вибору кольору приміщень будуть сприяти покращенню гігієнічних умов праці, зменшенню навантаження на нервову систему та зменшенню втоми, забезпеченню безпеки виробничих процесів, а також покращенню естетичного рівня приміщення БЩУ.

При вирішенні питань освітлення перевага віддається люмінесцентному освітленню, так як такі лампи виділяють менше тепла, ніж лампи розжарювання і більш рівномірно освітлюють робочий простір. Необхідно встановлювати люмінесцентні світильники, що живляться трьохфазним струмом. Рівень освітленості робочих місць повинен відповідати характеру та умовам праці й діючим нормам.

Приміщення котельної мають бути забезпечені достатнім природнім природним світлом, а в нічний час - електричним освітленням. Приміщення, які не можна забезпечити по технічним причинам природним світлом, повинні мати електричне освітлення. Освітлення повинно відповідати СНІП ІІ-4-79 «Природне та штучне освітлення».

Крім робочого освітлення в котельних повинно бути електричне аварійне освітлення.

Обов’язково повинні мати аварійне освітлення слідуючі місця:

1)      проходи між котлами, ззаду них та над ними;

2)      площадки та сходи котлів;

)        щити та пульти управління;

)        вимірювальні прилади;

)        зальні приміщення;

)        обладнання водопідготовки та ін..

Розміщення технічних засобів КВПІА на щитах

За допомогою апаратури, розміщеної на щитах, оператор одержує необхідну інформацію про хід технологічного процесу і веде управління ним автоматично.

Технічні засоби компонують на панелях так, щоб забезпечити зручність їх експлуатації із врахуванням частоти їх використання. Прилади, що не контролюють найважливіші параметри процесу, повинні бути розміщені в центрі щита. Регулюючі прилади розташовуються так, щоб забезпечити умови нормальної роботи з елементами настройок. Перемикачі та кнопки управління встановлюють в нижній частині щита під вимірювальними приладами. Сигнальні лампи монтують у верхній частині щита.

Таблиця 8.1 Висота розміщення засобів автоматизації та апаратури на щитах

№ з/п

Призначення

Висота, мм

1.

Показуючі прилади та сигнальна апаратура

800-2000

2.

Самопишучі та регулюючі прилади

800-1700

3.

Апатарура контролю та управління (перемикачі)

750-1100


Робочою залою по БН-245-71 слід вважати простір висотою до 2 м над рівнем підлоги, або площу, на якій знаходяться робочі місця.

Постійним робочим місцем вважають місце, на якому робітник знаходиться більшу частину свого робочого часу.

Основним робочим місцем оператора являється пульт управління, який повинен забезпечувати раціональне розміщення органів управління. Пульт повинен бути обладнаний спеціальним кріслом, що дозволяє підтримувати вигідну ненапружену позу оператора. Тип та основні конструктивні характеристики крісел визначаються, виходячи із антропологічних даних та вибираються із врахуванням загальних ергономічних вимог згідно ГОСТ 21889-76.

Організація енергозабезпечення та міроприємств по захисту від перешкод

В ролі джерел живлення струмом пристроїв, систем контролю та управління використовується силова сітка 0,4 кВ, систем власних потреб, інвертори неперервного живлення (АНЖ) - змінним струмом.

Шафи блоків І рівня мають вмонтовані джерела живлення, які забезпечують швидкодіюче резервування живлення (один ввід - 380/220 В та один ввід - 220 В). Датчики з уніфікованим вихідним сигналом виробництва Угорщини живляться постійною напругою від блоків живлення, що підключаються до змінної напруги 220 В. Для обмеження несинусоїдальної імпульсної напруги АНЖ на рівні 10 % забезпечується навантаження АНЖ, що не перевищує 50 % номінального, а також (для компенсації ємнісного навантаження) передбачається включення на виході АНЖ індуктивного фільтра, паралельно навантаженню, в ролі якого необхідно використати встановлений в приміщенні АНЖ силовий трансформатор ТСЗП-63/0,7, вторинна обмотка якого з’єднується в трикутник, а її виводи не використовуються.

В якості агрегатів для живлення відповідних користувачів АСУ передбачається використовувати інвертор неперервного живлення АНЖ-2-100-400.

Передбачається виконання слідуючих міроприємств по захисту від перешкод:

1)      екранування приміщень, засобів системи контролю та управління виносного БЩУ за допомогою екранованої сітки з вікном 30х30 мм, що закладається під штукатурку та підключається до контуру заземлення;

2)      екранування ланцюгів аналогових сигналів із заземленням з одного боку (на стороні приймача);

)        виконання спеціального контуру заземлення для пристрою ІОК, реміконтів з опором не більше 2 Ом;

)        виконання шини аналогового заземлення для підключення екранів кабелів аналогових сигналів для мікромашин ЕМ 1108 та «Мультитраном»;

)        екранування пар кабелів КМПЕВ (зв’язок по інтерфейсу);

)        використання заземлення мікропроцесорних МР8501 та персональних комп’ютерів ІВМ РС/АТ (в одній точці).

9. Охорона праці

.1 Характеристика об’єму проектування

Об’єктом проектування є сучасна парогенераторна установка, яка складається із великої кількості різноманітного обладнання та будівельних конструкцій, зв’язаних в єдине ціле загальною технологічною схемою виробництва пари. Обладнання парогенератора умовно поділяють на основне - котлоагрегат, і допоміжне - пристрої для подачі палива, повітря, живильної води, пристрої для видалення продуктів згоряння, димових газів, паропроводи, трубопроводи та ін.

Теплові електростанції значно впливають на навколишнє середовище. Ця дія визначається викидом в атмосферу продуктів згоряння, що містять шкідливі гази і дрібні частинки золи, видаленням шлаків і забруднених стічних вод.

У викидах станції містяться радіоактивні частинки, тому що у вугіллі завжди присутній в малій кількості сполучення, що містять у собі уран і торій.

З метою забезпечення санітарних норм навколишнього середовища ступінь уловлювання золових частинок із потоку димових газів повинна складати hз.у.=0,995

Найбільш чутливими до вмісту SО2 в повітрі є рослини і люди. При наявності SО2 і вологи в повітрі утворюються пари кислот (H2SO3 і H2SO4 ), які викликають прискорення корозії металу, поступове тріскання бетону, подразнення дихальних шляхів людини.

Оксид азоту NO2 має різко виражені подразнюючі дії на слизові оболонки (очі, дихальні шляхи). Він погано розчинний в рідких середовищах, тому здатний проникати в легені.

Розроблено ряд способі очистки від оксидів сірки. Найпростішим та найбільш дешевим матеріалом для сіркоочисних установок є вапно СаО. На ДДРЕС будується нова сірко очисна установка.

Оксиди азоту можуть утворюватися при згорянні палива за рахунок окислення азоту, який міститься в повітрі, що подається в топку. Основними способами подавлення утворення оксидів азоту в топках котла є:

зниження надлишку повітря в топці;

зниження теплової напруги в топці;

рециркуляція димових газів в топку та ін..

Крім оксидів сірки та азоту можуть утворюватися інші шкідливі речовини. В приміщенні отельні може утворюватися чадний газ - СО, який дуже шкідливий для людини. Не дозволяється довге перебування людей в котельній, так як вони можуть бути уражені тепловим випромінюванням.

Основні характеристики палива.

Зольність, волога, вихід летких речовин є основними технічними характеристиками палива.

Основним паливом для Добротвірської ДРЕС є Львівсько-Волинське кам’яне вугілля марки ДГР, ДГРСШ, ГЖОКОН, а також вугілля із Польщі, із шахти «Богданка».

Нормативні характеристики вугілля, природного газу та мазуту приведені у розділі «Технологічна частина».

Автоматичний захист та блокування.

Автоматичний захист служить для дії на запірні органи у випадку відхилень контрольованих і регулюючих величин (температура, тиск, рівень, витрата і т.д.) за максимально допустимі значення.

Кожен парогенератор у випадку підвищення тиску пари вище допустимого має запобіжні клапани, які встановлюються на вихідному колекторі паронагрівача та барабані. Зараз на сучасних парогенераторах використовуються спеціальні імпульсні запобіжні пристрої (ІЗП).

Захист від пониження температури перегріву первинної пари - це захист від закиду води в паропровід і проточну частину турбіни, який супроводжується різким зниженням температури пари.

9.2 Вибір приміщення для операторної

Операторна (або Блок Щитового Управління), де встановлюються щити і пульти, повинна бути побудована та прийнята під монтаж по акту відповідно до БН-245-71.

У відповідності до БН-245-71 об’єм виробничого приміщення на одного робітника складає не менше 15 м3, а площа - не менше 4,5 м2. Стіни та стелю операторної фарбують масляною фарбою, решта поверхні - клеєною. Розміри дверей повинні бути такими, щоб можна було проносити щити та пульти.

Пульти повинні бути не електропровідними, що дозволяє значно покращити електробезпеку цих приміщень. Їх покривають пилопіумом.

Організація робочих місць оперативного персоналу АСУ ТП повинна відповідати фізіологічним вимогам а також характеру роботи персоналу.

Робочі місця повинні бути організовані у відповідності з вимогами діючих стандартів, технічних умов та методичних вказівок по безпеці прації.

Рівень небезпечних виробничих факторів на робочих місцях (фізичних, хімічних, біологічних) повинні відповідати ГОСТ 120.003-74.

При розробці дизайну внутрішнього простору БЩУ необхідно використовувати комплексний підхід по забезпеченню функціональності, комфорту та екологічності з підтриманням необхідного рівня зосередженості оперативного персоналу.

Базова форма приміщень БЩУ визначається виходячи із будівельних умов.

При проектуванні інтер’єру враховується психофізична дія кольору на очі людини. Виконання рекомендацій по вибору кольору приміщень будуть сприяти покращенню гігієнічних умов праці, зменшенню навантаження на нервову систему та зменшенню втоми, забезпеченню безпеки виробничих процесів, а також покращенню естетичного рівня приміщення БЩУ.

При вирішенні питань освітлення перевага віддається люмінесцентному освітленню, так як такі лампи виділяють менше тепла, ніж лампи розжарювання і більш рівномірно освітлюють робочий простір. Необхідно встановлювати люмінесцентні світильники, що живляться трьохфазним струмом. Рівень освітленості робочих місць повинен відповідати характеру та умовам праці й діючим нормам.

.3 Раціональне розміщення технічних засобів КВПІА на щитах

За допомогою апаратури, розташованої на щитах, оператор одержує необхідну інформацію про хід технологічного процесу і веде управління автоматично.

Технічні засоби компонують так, щоб забезпечити зручність експлуатації із врахуванням частоти їх використання. Прилади, що контролюють найважливіші параметри процесу, повинні бути розміщені в центрі щита. Регулюючі прилади розташовуються так, щоб забезпечити умови нормальної роботи з елементами настройок. Перемикачі та кнопки управління встановлюють в нижній частині іщита під вимірювальними приладами. Сигнальні лампочки монтуються у верхній частині щита.

.4 Проектування санітарно-гігієнічних умов праці в В БЩУ

Метеорологічні умови.

Оптимальні норми температури, відносної вологості та швидкості руху повітря в робочій зоні виробничих приміщень подано в ГОСТ 12.1.005-88 (ССВТ. Загальні санітарно-гігієнічні вимоги до повітря робочої зони).

Таблиця 9.1 Оптимальні норми температури, відносної вологості та швидкості руху повітряв робочій зоні виробничих приміщень

Період року

Категорія робіт

Температура, 0С

Відносна вологість, %

Швидкість руху повітря, м/с

Холодний, перехідний

Легка І

20-23

40-60

0,2

Теплий

Легка І

20-25

40-60

0,2


Таблиця 9.2

Допустимі норми температури, відносної вологості та швидкості руху повітря в робочій зоні виробничих приміщень в холодний та перехідний період року

Категорія робіт

Температура, 0С

Відносна вологість, %

Швидкість руху повітря, м/с

Легка І

19-25

75

0,2


Вентиляція та опалення

В приміщенні операторної передбачається комбінована система вентиляції (СНІП-ІІ-33-75): механічна витяжна та природній притік. Притік повітря відбувається через проточну шахту, яка встановлюється в зовнішній стіні будови та витяжка повітря - на висоті 2 м від рівня землі через повітрепроточну шахту з решіткою типу СТД розміром 450 х 490.

Приточна шахта з’єднується з приміщенням операторної, в якому біля зовнішньої стіни встановлюється приточна камера. В ній для підігріву повітря в холодний період року встановлюється регістр із гладких труб. Забезпечення теплом регістра іде від системи опалення. Витяжка проводиться через витяжні отвори, які роблять під стелею приміщень. В основі отворів встановлюються витяжні вентилятори типу ВК-6У-4.

Опалення операторної - центральне, водяне з параметрами теплоносія в падаючому трубопроводі - 105 0С, у зворотньому - 70 0С.

В ролі нагрівальних приладів застосовуються регістри із гладких труб (БНІП-ІІ-33-75), які встановлюються під вікнами зовнішніх стін.

Природне та штучне освітлення.

Для створення нормальних умов праці необхідне раціональне освітлення приміщень на робочих місцях. Природне освітлення приміщень операторної проводиться через вікна у зовнішніх стінах.

Розраховуємо кількість вікон, необхідну в операторній:

 ,          (10.1)

Де  - площа вікон при боковому освітленні;

 - площа підлоги приміщення;

 - нормативне значення коефіцієнта природної освітленості;

= 1,2 (БНІП ІІ-4-79 табл. 2)

- коефіцієнт запасу;

=1,2 (БНІП ІІ-4-79 табл. 3)

- світлова характеристика вікон;

 = 9

 - коефіцієнт, що враховує затемнення вікон протистоячими будівлями,

= 1

t0 - загальний коефіцієнт світло пропускання. Він визначається за формулою:

t0 = t1 . t2 . t3 . t4 . t5

t1 - коефіцієнт світлопропускання матеріалу, t1 = 0,8 (для подвійного вікна);

t2 - коефіцієнт, що враховує втрати світла в перепльотах світлоприймача, t1 = 0,7;

t3 - коефіцієнт, що враховує втрати світла в несучих конструкціях, t3 = 0,7;

t4 - коефіцієнт, що враховує втрати світла в сонцезахисних пристроях, t4 = 1;

t5 - коефіцієнт, що враховує втрати світла в захисній сітці, що встановлюється під лампами, t5 = 0,9.

Отже, t0 = 0,8 . 0,7 . 0,7 . 1 . 0,9 = 0,3528.0 - коефіцієнт, що враховує підвищення КЕС при боковому освітленні, завдяки світлу, що відбивається від поверхонь приміщень.0 = 1,4;

Площа вікон S0 :

            (10.2)

 (м2)

Площа одного вікна Sn = 4,75 (м2)

Знаходимо кількість вікон, необхідних в операторській:

         (10.3)

 (вікон)

Розрахунок штучного освітлення проводиться в такій послідовності:

визначаємо сумарний світловий потік за формулою:

,   (10.4)

де  - нормована освітленість, = 200 лк (БНІП ІІ-4-79);- площа приміщення, м2 ;- коефіцієнт запасу, k=1,2 ;- поправочний коефіцієнт світильника, Z=1,2;

h - коефіцієнт використання світлового потоку, h=0,55.

Отже,

Кількість ламп визначаємо за формулою:

,       (10.5)

де - світловий потік однієї лампи.

В даному випадку вибираємо джерело світла - ламінісцентну лампу типу ЛД 480-4 потужністю 80Вт

(вікон).

Вибір матеріалів для кабельних трас

Комутація щитів виконується відповідно з МСН-205-69 ізольованими поліхлорвініловими дротами з лакованою обмоткою.

Мінімальний допустимий переріз дротів в ланцюгу з напругою до 60В - не менше 0,2 мм2, в ланцюгах з напругою вище 60В - не менше 1 мм2. Дроти групуються в щити, по 4 дроти на щит. Джгути кабелів вкладають в перфоровані шафи без кріплення.

В даному проекті я використовую кабелі із зовнішнім покриттям типу БТ, а також неброньовані кабелі і кабелі з поліхлорвініловою плівкою.

Електронебезпека

Механічні неструмові частини електрообладнання і електроустановок при порушенні ізоляції між ними і струмоведучими частинами можуть опинитися під напругою. У таких випадках дотик до несрумопровідних частин рівнозначний дотику до струмопровідних частин.

Усунення небезпеки ураження електричним струмом при переході напруги на не струмопровідні частини електроустановки у мережах з ізольованою нейтраллю здійснюється за допомогою захисного заземлення. Захисне заземлення - це з’єднання металічних не струмопровідних частин електроустановок із землею заземлюючими провідниками і заземлювачами для створення між цими частинами і землею малого опору.

Пожежна профілактика

Запобігання пожежі повинно досягатися погашенням горючого середовища, а також не допустити в ньому створення джерел запалювання. Це забезпечується:

правильним вибором режиму експлуатації машин, механізмів та іншого обладнання, які можуть бути джерелами запалювання горючого середовища;

використанням електрообладнання, що відповідає класу пожежної безпеки приміщення;

виконанням вимог електробезпеки;

використанням пристроїв захисту споруд та обладнання;

обмеженням максимально допустимої температури нагріву поверхонь обладнання, горючих речовин та матеріалів.

Вимоги до системи пожежного захисту:

Пожежний захист повинен забезпечуватись:

ізоляцією середовища;

запобіганням розповсюдження пожежі шляхом будівництва протипожежних перешкод і використанням засобів для гасіння пожежі;

використанням засобів пожежної сигналізації та засобів повідомлення про пожежу;

застосування засобів колективного та індивідуального захисту людей;

наявністю протипожежних розривів та захисних зон;

використанням засобів пожежегасіння.

Для гасіння можливої пожежі та забезпечення безпеки людей, які приймають участь у її ліквідації необхідно передбачити технічні засоби (зовнішні пожежні сходи, аварійні люки та ін.).

При проектуванні передбачено на установці, щоб були в наявності такі первинні засоби пожежегасіння:

вуглекислотні вогнегасники;

пінні вогнегасники.

10. Економічна частина

Автоматизована система управління технологічним процесом пароутворення на котлоагрегаті 225 Вт Добротвірської ДРЕС дозволяє значно підвищити виробництво пари та покращити економічну ефективність автоматизації технологічного процесу за рахунок зменшення витрат сировини, матеріалів, електроенергії, збільшення продуктивності праці, зменшення числа обслуговуючого персоналу, покращення його умов праці та техніки безпеки.

Рівень автоматизації виробничого процесу, розробленого в даному проекті - це комплексна автоматизація технологічного процесу пароутворення з повним переобладнанням та переглядом технологічної схеми виробництва пари.

Необхідність перегляду автоматизованої системи управління технологічним процесом пароутворення диктується не тільки переходом на нові технічні засоби, але і рішення про зміни технологічного обладнання.

Об’єктом автоматизації є котлоагрегат, його основне та допоміжне обладнання.

Застосування нової техніки, комплексу технічних засобів «Серія 200» повинно набагато покращити економічний ефект автоматизації.

10.1 Розрахунок капітальних затрат на автоматизацію

Капітальні затрати містять у собі вартість контрольно-вимірювальних та регулюючих приладів і засобів автоматизації, монтажу, налагоджувальних робіт, транспортні затрати, а також вартість будівельних робіт, пов’язаних з реконструкцією будівель і т.д..

Вартість закупленого обладнання та приладів визначається по діючих прейскурантах цін.

Таблиця 10.1 Кошторис затрат на автоматизацію

№ з/п

Назва приладу

Тип приладу

К-сть шт..

Вартість одиниці тис. грн.

Загальна вартість, тис. грн..

1.

Перетворювач термоелектричний

ТХА-0188 5Ц2.822.039-09

116

480

55680

2.

Перетворювач термоелектричний

ТХА-1387 5Ц2.821.962-19

29

500

14500

3.

Перетворювач термоелектричний

ТХА-2088 5Ц2.822.050-42

11

550

6050

4.

Перетворювач вимірювальний

Ш-705-М1-14

34

14000

476000

5.

Прилад показуючий реєструючий

РП160

2

70000

140000

6.

Прилад показуючий реєструючий

РП160-08

4

70000

280000

7.

Перетворювач вимірювальний

Ш-704-М1-07

2

14000

28000

8.

Манометр показуючий

ТМ2010Сг Исп.5

1

5000

5000

9.

Перетворювач вимірювальний надлишкового тиску

Сапфір 22ДИ 2170.01-УХЛ*  3.1 0,25/25 МРа-42

4

4700

18800

10.

Перетворювач вимірювальний різниці тисків

Сапфір 22ДД 2434.01-УХЛ* 3.1 0,5/10кРа-42-В

15

4900

73500

11.

Зварне з’єднання для трубопроводу Ду65

06ОСТ108.839.01-82

9

3000

27000

12.

Посуд зрівноважуваний

СУ-25 МРа-2-б

7

2500

17500

13.

Вимірювальний прилад

2

8000

16000

14.

Блок добування кореня

БИК-1 1-УХЛ 4-1,4-20, 4-20

6

5000

30000

ВСЬОГО


242


1188030


Отже, вартість контрольно-вимірювальних приладів становить 1 188 030 000 грн..

Знаходимо транспортно-заготівельні затрати в розмірі 7% від оптової ціни КВПіА. Вони складають:

Втз = Вп . 0,07 ;                                                                        (11.1)

Втз = 1188030000 . 0,07 = 83162100 грн.

Монтажні роботи становлять 15% вартості приладів КВПіА (згідно даних підприємства):

Вм = Вп . 0,15 ;                                                                        (11.2)

Вм = 1188030000 . 0,15 = 178204500 грн.

Вартість налагодження апаратури приймаємо в розмірі 10% вартості КВПі3А, тобто:

Вн = Вп . 0,1 ;                                                                           (11.3)

Вн = 1188030000 . 0,1 = 118803000 грн.

Визначаємо вартість побудови фундаментів під шити:

Вф = О . Ц (1+С/100 %) ;                                                        (11.4)

де О - об’єм будівель (приміщення),

О = 4*5*3 = 120 м3

Ц - ціна 1 м3 будівель,

Ц = 5000000 грн.

С - затрати на опалення, освітлення, вентиляцію - береться 12% від вартості загально будівельних робіт:

Вф = 120 . 5000000 (1+12/100 %) = 672000000 грн.

Витрати на санітарно-технічні роботи приймаються в розмірі 15% від вартості будівельних робіт:

Вст = Вф . 0,15 ;                                                                        (11.5)

Вст = 672000000 . 0,15 = 100800000 грн.

Отже, капітальні затрати на автоматизацію визначаються так:

К = Вп + Втз + Вм + Вн + Вф + Вст ;                                         (11.6)

К= 188030000+83162100+178204500+118803000+672000000+100800000

= 2340999600 грн.

.2 Розрахунок експлуатаційних затрат на автоматизацію

Експлуатаційні затрати на автоматизацію утворюються у зв’язку з функціонуванням нових основних фондів, впроваджених в експлуатацію при автоматизації виробництва.

В утримання обладнання включаються затрати на основну та додаткову заробітну плату черговим слюсарям КВПіА, відрахування на соціальне страхування, затрати на електроенергію, матеріали та амортизацію приладів. Сума цих затрат складає 3,5% вартості КВПіА, тобто:

Ву = Вп . 0,035 ;                                                                              (11.7)

Ву = 1188030000 . 0,035 = 41581050 грн.

У затрати на поточний ремонт КВПіА входять основна та додаткова заробітна плата ремонтникам, відрахування на соціальне страхування, вартість запасних частин та матеріалів, затрати на електроенергію, необхідну для ремонту. Ці затрати складають 5,4% вартості КВПіА, тобто:

Впр = Вп . 0,054 ;                                                                             (11.8)

Впр = 1188030000 . 0,054 = 64153620 грн.

Амортизаційні відрахування складають 14,5% від вартості КВПіЗА:

Ва = Вп . 0,145 ;                                                                              (11.9)

Ва = 1188030000 . 0,145 = 172264350 грн.

Розрахуємо кількість електроенергії, яку споживають прилади за рік.

Таблиця 10.2 Розрахунок витрат електроенергії

Тип приладу

Споживана потужність Вт

Кількість приладів шт.

Загальна потужність Вт

Тривалість роботи в рік год.

Витрата електроенергії за рік кВт . год

РП-160

50

2

100

8400

840

РП-160-08

50

4

200

8400

1680

Ш-704-М1-07

50

2

100

8400

840

Сапфір 22ДИ

55

4

220

8400

1848

Сапфір ДД

55

15

825

8400

6930

БИК-1

30

6

180

8400

1512

ВСЬОГО



1625


13650


Отже, витрати електроенергії за рік становлять:

Ве = 13650 . 6400 = 87360000 грн.

Отже, сума експлуатаційних затрат на амортизацію становить:

Зе = Ву + Впр + Ва + Ве                                                            (11.10)

Зе = 41581050 + 64153620 + 172264350 + 87360000 = 365359020 грн.

Сумарна економія розраховується за формулою:

Езаг = Езп - Зе                                                                            (11.11)

де Езп - економія заробітної плати.

10.3 Баланс робочого часу одного середньоспискового робітника

Для розрахунку чисельності робітників і фонду їх заробітної плати необхідно скласти баланс робочого часу одного середньоспискового робітника.

Баланс часу роботи робітника визначається у відповідності з прийнятими в проекті роботи і тривалістю робочого дня.

Таблиця 10.3 Баланс робочого часу одного середньоспискового робітника

№ з/п

Склад фонду робочого часу

Кількість

1.

Календарний час

365

2.

Неробочі дні: - вихідні дні

 91

3.

Номінальний фонд робочого часу

274

4.

Невиходи на роботу: - чергова відпустка - декретна відпустка - по хворобі - виконання державних обов’язків - у зв’язку з навчанням

 24 2 3 1 1

1.

ВСЬОГО

31

5.

Ефективний фонд робочого часу

247

6.

Середня тривалість робочого дня

7,8

7.

Фонд до робочого часу в рік (год)

1976

8.

Коефіцієнт перерахунку

1,48


.4 Розрахунок фонду заробітної плати ІТР та службовців

Таблиця 10.4 Річний фонд заробітної плати ІТР та службовців

Посада

Кількість штатних одиниць, чол..

Місячний оклад, грн..

Річний фонд заробітної плати, тис. грн..

Інженер КВПі3А

1

2500

30000

Майстер КВПі3А

1

2100

25200

ВСЬОГО

2


55200

10.5 Розрахунок фонду заробітної плати робітників

Річний фонд заробітної плати визначають по групах робітників (основних та допоміжних) в залежності від кваліфікації робочого, умов праці (таблиця 11.5).

Отже, загальний річний фонд заробітної плати ІТР та робітників становить:

ТФЗП = 552000000 + 989664000 = 1541664000 грн.

Основний фонд заробітної плати розраховується так:

ОФЗП = ТФЗП + Д                                                                (11.12)

Де Д - доплати

Д = Дпр + Дсв + Дн + Дв + Дш + Дпер                                       (11.13)

Де Дпр - премія, 25% від ТФЗП,

Дпр = 1541664000 * 0,25 = 385416000 грн.

Дсв - доплата в святкові дні,

Дсв = 11 * 3 * 8 * 18 * ТСс ,

де 11 - кількість святкових днів у році

- кількість змін

- кількість годин в зміні

- кількість працівників в добу

ТСс - середня тарифна ставка робітника

Дсв = 11 * 3 * 8 * 18 * 3148643 = 7481104488 грн.

Таблиця 10.5 Розрахунок річного фонду заробітної плати робітників

Професія

Кіл-ть ч ол..

Тарифний розряд

Фонд робочого часу, год.

Фонд оплати праці, тис. грн..

Річний фонд заробітної плати, тис. грн.

Основні робітники

Майстер КВПіЗА

3

IV

1976

4101

147636

Майстер КВПіЗА

4

V

1976

4270

204960

Майстер КВПіЗА

2

VI

1976

4504

108096

ВСЬОГО

9


1976


460692

Допоміжні робітники

Слюсар КВПіЗА

3

V

1976

3279

118044

Електромонтер

4

IV

1976

3197

153456

Наладчик

4

V

1976

3108

149184

Слюсар

3

IV

1976

3008

108288

ВСЬОГО

14




528972

РАЗОМ

23




989664


Дн - доплати за нічні години, береться 40% від ТФЗП,

Дн = ДФЗП * 0,4 * 1/3

де 1/3 - частина доби нічні години

Дн = 1541664000 * 0,4 * 1/3 = 2055200 грн.

Дв - доплати у вечірні години, береться 20% від ТФЗП,

Дв = ТФЗП * 1/3 * 0,2

Дв = 1541664000 * 1/3 *0,2 = 102777600 грн.

Дш - доплати за шкідливі умови, 10% від ТФЗП,

Дш = 1541664000 * 0,1 = 154166400 грн.

Дпер - доплата за перероблені години, 50% від ТФЗП

Дпер = 127 * ТСс * 0,5

Де 127 - кількість перероблених годин в рік,

Дпер = 127 * 3148643 * 0,5 = 199938830,5 грн.

Отже:

ОФЗП=1541664000+385416000+7481104488+20555200+102777600+154166400+199938830,5

ОФЗП = 10070622518,5 грн.

Економія по заробітній платі досягається шляхом скорочення одного майстра КВПіЗА IV розряду, одного майстра КВПіЗА V розряду і одного електромонтера і розраховується так:

Е = (4101000+4270000+3197000) * 12 + 1112472850,23 = 125128850,23 грн.

Отже, сумарна економія

Езаг = 125128850,23 - 365359020 = 885929830,23 грн.

Ми розраховуємо термін окупності капітальних вкладень в систему автоматизації:

Т = К / Езаг                                                                                                                                   (11.14)

Т = 2340999600 / 885929830,23 = 2,64 роки

Коефіцієнт загальної економічної ефективності капітальних вкладень:

Ео = Езаг / Т                                                                              (11.5)

Ео = 885929830,23 / 2340999600 = 0,38

Річний економічний ефект знаходимо за формулою:

Ер = Езаг - К * Ен                                                                      (11.16)

де Ен = 0,15

Ер = 885929830,23 - 2340999600 * 0,15 = 524779890,23 грн.

Основні техніко-економічні показники наведені в таблиці 11.6.

Таблиця 10.6 Основні техніко-економічні показники

№ з/п

Показник

Одиниця

Величина (кількість)

1.

Чисельність працюючих : - всього - в тому числі робітників

 чол. чол.

 25 23

2.

Середньорічна заробітна плата : - на одного працюючого - на одного робітника

 тис. грн.. тис. грн..

 61666,56 43028,87

3.

Капітальні вкладення

тис. грн..

230999,6

4.

Термін окупності капітальних вкладень

років

2,64

5.

Коефіцієнт загальної економічної ефективності капітальних вкладень


0,38

6.

Річний економічний ефект

тис. грн..

534779,89


Висновок

В даному дипломному проекті розроблена автоматизована система керування керування технологічним процесом пароутворення в котлоагрегаті енергоблоку потужністю 225 мВт РАЕС.”. Дана система автоматизації була розроблена для здешевлення процесу пароутворення в котлоагрегаті, яка застосовується на всіх ділянках підприємства.

Також описано технологічний процес виготовлення пари, технічні і економічні обґрунтування вибору технологічногих засобів автоматизації, та мікропроцесорних систем зокрема. За допомогою функціональної схеми автоматизації здійснено регулювання основних технологічних параметрів процесу. Розроблено сигналізацію, блокування і захист для важливих параметрів даного об'єкту.

Здійснено обґрунтування економічної ефективності автоматизації, розглянуті питання по охороні праці при обслуговуванні котлоагрегату і питання техногенно-екологічної безпеки.

Список літератури

1.   Автоматическое управление в химической промышленности: Учебник для вузов. Под ред. Е.Г. Дузникова. М.: Химия, 1987. 368с.

2.      Наладка средств автоматизации и автоматических систем регулирования: Справочное пособие /А.С. Клюев, А.Т. Лебедев, С.А. Клюев, А.Т. Товарнов/ Под ред. А.С. Клюева - М.: Энергоатомиздат, 1989. 368с.

.        Проектирование, монтаж и эксплуатация систем пищевой промышленности /В.Г. Тригуб, А.П. Ладанюк, Л.Н. Плужников/ - М.: ВО Агропромиздат, 1991. 368с.

.        Автоматизация технологических процессов пищевых производств. Под ред. Е.Б. Карпина - М.: Агропромиздат, 1985. 368с.

.        Емельянов А.И., Капник О.В. “Проектирование автоматизированных систем управления технологическими процессами ”, Изд. 2-е, перероб. и допол. М.: Энергия, 1974. 500с.

6. Справочник. Промышленные приборы и средства автоматизации / Под ред. Черепкова В.В. - М.: Машиностроение, 1987. - 847 с.

7.      Чистяков B.C. Краткий справочник по техническим измерениям. - М.: Энергоиздат, 1990. - 320 с.

8. Наладка средств измерений и систем технологического контроля: Справочное пособие / А.С. Клюев, Д.М. Пин и др. Под ред. А.С. Клюева. - М.: Энергоатомиздат, 1990. - 400 с.

9.   Наладка средств автоматизации и автоматических систем регулирования: Справочное пособие/А.С. Клюев, А.Т. Лебедев, С.А. Клюев, А.Г. Товарнов/Под ред. А.С. Клюева - М.: Энергоатомиздат, 1989. - 368 с.

10.    Чистяков С.Ф. Проектирование, монтаж и эксплуатация систем управления теплотехническими объектами. - М.: Энергия, 1980. - 280 с.

.        В.Г. Тригуб, А.П. Ладанюк, Л.Н. Плужников.Проектирование, монтаж и эксплуатация средств автоматизации в пищевой промышленности. - М.: ВО Агропромиздат, 1991. - 352 с.

.        ГОСТ 2.782-68. Насосы и двигатели гидравлические и пневматические.-М.: Издательство стандартов, 1982. - 13 с.

.        ГОСТ 2.785-70. Обозначения условные графические. Арматура трубопроводная. - М.: Издательство стандартов, 1970.

.        ГОСТ 2.784-70. Обозначения условные графические. Элементы трубопроводов.- М.: Издательство стандартов, 1982.

.        ГОСТ 2.780-68. Элементы гидравлических и пневматических сетей. - М.: Издательство стандартов, 1982.

.        ГОСТ 2.789-74. Аппараты теплообменные. - М.: Издательство стандартов, 1974.

.        ГОСТ 2.793-79. Элементы и устройства машин и аппаратов химических производств. - М.: Издательство стандартов, 1979.

18. ГОСТ 14202-69. Условные цифровые обозначения жидкостей, газов и материалов, транспортируемых по трубопроводам. - М.: Издательство стандартов 1987.

19.    ГОСТ 2.781-68.Аппаратура распределительная и регулирующая гидравлическая и пневматическая. - М. издательство стандартов, 1987.

.        Автоматическое управление в химической промышленности: Учебник для вузов. Под ред. Е.Г. Дудникова. - М.: Химия, 1987.- 368 с.

.        Автоматизация технологических процессов пищевых производств. Под ред. Е.Б. Карпина. - М.: Агропромиздат, 1985. - 536 с.

22. Ицкович Е.Л. Контроль производства с помощью вычислительных машин.- М.: Энергия, 1975. - 416с.

23. Ротач В.Я. Расчет настройки промышленных систем регулирования. - М: Госэнергоиздат, 1961. - 340 с.

24. Стефани Е.П. Основы построения АСУТП. Учебное пособие. - М.: Энергоатомиздат,1982. - 352 с.

25. Рэй У. Методы управления технологическими процессами. - М.: Мир, 1983. - 368 с.

26.    Справочник проектировщика АСУ ТП. Под ред. Г.Л. Смилянского. - М.: Машиностроение, 1983. - 528 с.

.        Стефани Е.П. Основы построения АСУТП. - М..'Энергия, 1982. - 352 с.

.        Шенброт И.М. и др. Распределенные АСУ технологическими процессами. - М.: Энергоиздат, 1985. - 240 с.

.        Прангишвили И.В. Микропроцессоры и локальные сети микро-ЭВМ в Распределенных системах управления. - М.: Энергоатомиздат, 1985. - 272 с.

.        Клюев А.С., Глазов Б.В., Дубровский А.Х. Проектирование систем автоматизации технологических процессов: Справочное пособие, 1980.- 512с.

Похожие работы на - Розробка автоматизованої системи керування технологічним процесом пароутворення в котлоагрегаті енергоблоку потужністю 225 мВт

 

Не нашли материал для своей работы?
Поможем написать уникальную работу
Без плагиата!
Без нейросетей!