Установка АВТ мощностью 5 млн.тонн Медынской нефти в год
Введение
Нефтеперерабатывающая и нефтехимическая промышленность Республики
Беларусь - это находящийся в центре Европы мощный и современный комплекс
производства нефтепродуктов европейского качества, идеально расположенный для
поставки углеводородов и продуктов нефтехимии потребителям Центральной и
Северо-Западной Европы. Потребители и участники нефтяного и нефтехимического
рынка проявляют большой интерес в отношении закупок и экспорта продуктов
белорусской нефтепереработки и нефтехимии, возможностей поставки сырой нефти на
белорусские заводы, переработки на давальческой основе, транспортных и
коммерческих вопросов, связанных с экспортом белорусских продуктов, а также
возможности развития торговых маршрутов через территорию Республики Беларусь.
В условиях рецессионного спада глобальной экономики повышение
эффективности переработки и экспорта нефтепродуктов, являющейся одним из
значимых направлений экономики Республики Беларусь, приобретает особую
актуальность. В сложившейся обстановке главным критерием определения
эффективности транспортировки углеводородов, а также целесообразности поиска
альтернативных источников нефти и ее транспортировки является экономическая
эффективность и минимизация финансовых рисков. Повышению такой эффективности
способствует информационный обмен в мировой нефтегазовой отрасли [1].
На данном этапе нефтепереработки трубчатые установки входят в состав всех
нефтеперерабатывающих заводов и служат поставщиками как товарных
нефтепродуктов, так и сырья для вторичных процессов. Нефть подготавливается к
переработке, подвергаясь очистке от нежелательных примесей, и разгоняется на
узкие фракции, пригодные к дальнейшему использованию на установках вторичной
переработки.
Вакуумные трубчатые установки обычно сооружают в едином комплексе с
атмосферной ступенью перегонки нефти. Комбинирование процессов атмосферной и
вакуумной перегонки на одной установке имеет следующие преимущества: сокращение
коммуникационных линий, меньшее число промежуточных емкостей, компактность,
удобство обслуживания, возможность более полного использования тепла
дистиллятов и остатков, сокращение расхода металла и эксплуатационных затрат,
большая производительность труда.
Установка ЭЛОУ-АВТ является комбинированной установкой. Блок ЭЛОУ
обеспечивает обезвоживание и обессоливание нефти, а блок АВТ - атмосферную и
вакуумную перегонку. Ассортимент фракций, получаемых на АВТ определяется в
первую очередь свойствами нефти и ее отдельных фракций.
В курсовом проекте произведен выбор и обоснование схемы установки
ЭЛОУ-АВТ производительностью 5 млн. т/год, предназначенной для переработки
Медынской нефти.
1. Характеристика нефти по СТБ ГОСТ Р 51858-2003 и выбор варианта ее
переработки
Выбор технологической схемы первичной и последующей переработки нефти в
большой степени зависит от её качества. Данные о Медынской нефти взяты в
справочной литературе [1]. Показатели качества нефти представлены в таблицах
1.1 и 1.2.
Таблица 1.1 - Показатели качества Медынской нефти
|
Показатели
|
Единицы измерения
|
Значение показателя
|
|
Плотность нефти при 20°С
|
кг/м3
|
847,8
|
|
Содержание в нефти:
хлористых солей
|
мг/дм3
|
57
|
|
воды
|
% масс.
|
0,46
|
|
серы
|
% масс.
|
1,07
|
|
парафина
|
% масс.
|
5,8
|
|
фракции до 360°С
|
% масс.
|
59,4
|
|
фракции 360-570°С
|
% масс.
|
26,4
|
|
Плотность гудрона (остатка)
при 20 °С (фр.>570°С)
|
кг/м3
|
918,5
|
|
Вязкость нефти: при t=20°C
|
мм2/с
|
11,27
|
|
при t=50°C
|
мм2/с
|
5,24
|
|
Выход суммы базовых масел с
ИВ³90 и температурой застывания £-14°С
|
% масс.
|
17,02
|
Таблица 1.2 - Потенциальное содержание фракций в Медынской нефти
|
Номер компонента
|
Компоненты, фракции
|
Массовая доля компонента в
смеси, xi
|
|
1
|
H2
|
0
|
|
2
|
CH4
|
0,0007207
|
|
3
|
C2H6
|
0,0010137
|
|
4
|
C2H4
|
0,00000
|
|
5
|
H2S
|
0,00000
|
|
6
|
SC3
|
0,0022889
|
|
7
|
SC4
|
0,0091767
|
|
8
|
28-62°С
|
0,0228
|
|
9
|
62-85°С
|
0,0290
|
|
10
|
85-105°С
|
0,0313
|
|
11
|
105-140°С
|
0,0547
|
|
12
|
140-180°С
|
0,0760
|
|
13
|
180-210°С
|
0,0633
|
|
14
|
210-310°С
|
0,2112
|
|
15
|
310-360°С
|
0,1055
|
|
16
|
360-400°С
|
0,0458
|
|
17
|
400-450°С
|
0,0633
|
|
18
|
450-500°С
|
0,0622
|
|
19
|
500-570°С
|
0,0927
|
|
20
|
>570°С
|
0,1290
|
|
Итого:
|
1,000
|
Показатели качества Медынской нефти, приведенные в таблице 1.1, позволяют
сказать, что содержание базовых масел с ИВ³90 и температурой застывания £-15°С в нефти составляет 17,02 %.
Такое количество масел с ИВ>90 и температурой застывания ниже минус
15°С обеспечивает их производство равное 951255 т/год
(
где
340 - число рабочих дней в году) при мощности АВТ 5 млн. т/год (где 0,1702 -
выход базовых масел на нефть, масс. доли).
Нефть
следует перерабатывать по топливно-масляному варианту.
По
СТБ ГОСТ Р 51858 - 2003 нефть имеет класс 2 ( содержание серы от 0,61 до 1,80),
тип 1 ( плотность при 200С 830,1 - 850,0 кг/м3), группу 1 (массовая доля воды
не более 0,5%, концентрация хлористых солей не более 100 мг/дм3), вид 1
(массовая доля сероводорода не более 20 ррт, метил- и этилмеркаптанов не более
40 ррт. Таким образом, эту нефть обозначают «2. 1. 1. 1. СТБ ГОСТ Р
51858-2003».
Рис. 1. Кривая ИТК разгонки Медынской нефти
2. Характеристика фракций нефти и вариантов их применения
Характеристики всех фракций нефти составлена по данным справочника [1] и
приводятся в виде таблиц.
.1 Характеристика газов
Медынская нефть в основном содержит тяжелые газы, т.е. пропан и бутан
(табл. 2.1), Однако содержание этана в нем составляет более 5 %, поэтому газы
направляют для переработки в газофракционирующую установку или применяют в
качестве сырья процесса пиролиза.
Таблица 2.1 - Состав и выход газов на нефть
|
Компоненты
|
Выход на нефть, % масс.
|
|
Метан
|
1,32∙0,0546=0,07207
|
|
Этан
|
1,32∙0,0768=0,10137
|
|
Пропан
|
1,32∙0,1734=0,22889
|
|
Бутан
|
1,32∙0,4823=0,63664
|
|
Изобутан
|
1,32∙0,2129=0,28103
|
|
Итого:
|
1,32
|
.2 Характеристика бензиновых фракций и их применение
В таблице 2.2 представлены характеристики всех бензиновых фракций,
которые получают на современных установках АВТ.
Таблица 2.2 - Характеристика бензиновых фракций Медынской нефти
|
Пределы кипения фракции, °С
|
Выход на нефть, % масс.
|
Октановое число без ТЭС
|
Содержание, % масс.
|
|
|
|
серы
|
ароматических углеводородов
|
нафтеновых углеводородов
|
парафиновых углеводородов
|
|
н.к.-70
|
2,84
|
68
|
-
|
2
|
40
|
58
|
|
70-140
|
10,94
|
58
|
0,03
|
9
|
41
|
50
|
|
140-180
|
7,60
|
47
|
0,10
|
18
|
34
|
48
|
Фракция н.к. - 70°С является сырьем для процесса изомеризации. В ходе
данного процесса из неё получают изомеризат, использующийся как экологически
чистая высокооктановая добавка к автомобильным бензинам.
Фракция 70-140°С является сырьем процесса каталитического риформинга с
целью получения ароматики. Смесь фракций 70-140°С и 140-180°С перерабатывается
для производства высокооктанового компонента автомобильных бензинов.
.3 Характеристика дизельных фракций и их применение
В таблице 2.3 представлена характеристика дизельных фракций, которые
можно вырабатывать на установке АВТ из любой нефти и, в частности, из
Медынской. Однако получение на АВТ той или иной дизельной фракции должно быть
обоснованным.
Таблица 2.3 - Характеристика дизельных фракций Медынской нефти
|
Пределы кипения, °С
|
Выход на нефть, % масс.
|
Цетановое число
|
Вязкость при 20°С, мм2/с
(сСт)
|
Температура
|
Содержание серы общей, %
масс.
|
|
|
|
|
застывания, °С
|
помутнения, °С
|
|
|
180-360
|
38,0
|
54
|
5,34
|
минус 16
|
минус 10
|
0,30
|
Из Медынской нефти получаем дизельную фракции 180-360°С. Фракция 180 -
360 °С отвечает требованиям стандарта на летнее дизельное топливо. Для всех
продуктов требуется гидроочистка для понижения содержания серы [1].
дистиллят
нефть паровой отбензинивающий
2.4 Характеристика вакуумных (масляных) дистиллятов Медынской нефти и их
применение
Таблица 2.4 - Характеристика вакуумных дистиллятов Медынской нефти
|
Пределы кипения, °С
|
Выход на нефть, % масс.
|
Плотность при 20°С, кг/м3
|
Вязкость, мм2/с, при
|
Выход базовых масел с ИВ³90 на дистиллят, % масс.
|
|
|
|
50°С
|
100°С
|
|
|
360-430
|
9,03
|
849,3
|
13,05
|
3,97
|
57,68
|
|
430-500
|
8,10
|
874,6
|
38,61
|
7,74
|
52,47
|
|
500-570
|
9,27
|
901,2
|
101,84
|
15,82
|
44,39
|
Данные табл. 2.4 показывают целесообразность получения узких масляных
фракций из Медынской нефти, т.к. возможно получение базовых масел с ИВ≥90,
выход которых составляет > 55 % на дистиллят для фракций 360 - 430 оС, 430 -
500 оС, 500 - 570 оС. Вакуумный дистиллят 570 - 600 оС можно использовать как
сырье для установок каталитического крекинга или гидрокрекинга.
.5 Характеристика остатков и их применение
На установке АВТ получают остатки: остаток атмосферной перегонки мазут
(tнк~360°С) и остаток вакуумной перегонки - гудрон обычный (tнк~570°С).
Таблица 2.5 - Характеристика остатков Медынской нефти
|
Показатель
|
Остатки, tнк
°С
|
|
выше 360
|
выше 570
|
|
|
Выход на нефть, % масс.
|
39,3
|
12,9
|
|
|
Вязкость условная, °ВУ: при
80°С
|
7,24
|
-
|
|
|
при 100°С
|
4,96
|
132,95
|
|
|
Плотность при 20°С, кг/м3
|
942,2
|
996,7
|
|
|
Коксуемость, % масс.
|
7,05
|
15,73
|
|
|
Содержание, % масс.:серы
|
1,90
|
3,08
|
|
|
парафинов
|
7,4
|
2,2
|
|
Мазут поступает на вакуумный блок для производства масляных дистиллятов.
Из мазута Медынской нефти могут быть получены высококачественные базовые
масла (ИВ ≥ 90) при высоком выходе на остаток.
Гудрон применяется в качестве компонентов котельных топлив и сырья для
установок висбрекинга и коксования. Кроме того, гудрон используется в качестве
сырья для процесса деасфальтизации. Определим пригодность Медынской нефти для
получения из нее битума по содержанию в ней смол и асфальтенов, что выражается
соотношением БашНИИ ПП [4]:
,
где
А,С и П - содержание в нефти соответственно асфальтенов, смол и парафина,
%масс.
подставляя
данные из [1, табл. 1] получаем:
Нефть
не считается благоприятной для получения из нее битумов хорошего качества.
Остатки выше 570 оС Медынской нефти из-за повышенной вязкости (ВУ >
16) могут быть применены в качестве компонентов котельных топлив только после
их переработки на установке висбрекинга.
3. Выбор и обоснование технологической схемы установки
первичной переработки нефти (АВТ)
.1 Блок ЭЛОУ
В блоке ЭЛОУ для получения обессоленной нефти с содержанием хлористых
солей £1 мг/л при степени обессоливания в
каждой ступени 95% устанавливается две ступени обессоливания [13]. Это
позволяет довести содержание хлористых солей после первой ступени до 2,85 мг/л,
т.к.
- 57 × 0,95 =
2,85 мг/л и после второй ступени до ~0,14 мг/л, т.к.
,85 - 2,85 × 0,95 » 0,14 мг/л.
где 57 - содержание хлористых солей в сырой нефти, мг/л (см. таблицу
1.1).
Концентрация хлористых солей в воде, находящейся в сырой нефти:
Концентрация
хлористых солей в воде, находящейся в обессоленной нефти:
где
0,0046 - содержание воды в сырой нефти, масс. доля (0,67%);
,8478
- относительная плотность нефти;
,14
- содержание хлористых солей в обессоленной нефти, мг/л;
,001
- содержание воды в обессоленной нефти, масс. доля (0,1 % масс.).
Для
понижении концентрации хлористых солей в воде подают промывную воду.
Расход
промывной воды (В) определяется из уравнения:
Для
Медынской нефти с учетом вышеуказанных концентраций солей в воде это уравнение
имеет вид:
,
откуда
В=11,39 л/м3 нефти или 1,139 % об. на нефть. Обычно промывную воду подают с
избытком 50-200%. В данном случае принимается расход промывной воды 2 % на
нефть.
Для
уменьшения неутилизируемых отходов (соленые стоки) свежая промывная вода
подается только во вторую ступень обессоливания, а дренажная вода из
электродегидраторов второй ступени поступает в электродегидраторы первой
ступени через прием сырьевого насоса (3% об.), т.е. применяется циркуляция
воды.
Дренажные
воды из электродегидраторов сбрасываются в специальную емкость для отстоя, а
после отстоя - в канализацию соленых вод и далее на очистные сооружения.
Деэмульгатор неионогенного типа подается в количестве 8 г/т нефти в виде 2%
водного раствора (400 г/т) на прием сырьевого насоса из специальной емкости. В
связи с этим в технологической схеме установки АВТ предусматриваются
дополнительные емкости и насосы.
.2
Блок колонн
.2.1
Атмосферный блок
В настоящее время наиболее распространены три вида оформления атмосферного
блока:
1. с одной сложной ректификационной
колонной
2. с предварительным испарителем
3. с отбензинивающей колонной
Схему 1 применяют для стабилизованных нефтей, в которых содержание
бензиновых фракций не превышает 2-10%. Установка проста и компактна. Совместное
испарение легких и тяжелых фракций в колонне позволяет понизить температуру
нагрева нефти в печи. Однако схема не обладает достаточной гибкостью и
универсальностью. Переработка нефтей с высоким содержанием растворенного газа и
низкокипящих фракций по этой схеме затруднительна, т.к. повышается давление на
питательном насосе до печи, наблюдается нестабильность температурного режима и
давления в основной колонне из-за колебания состава сырья, невозможность
конденсации легких бензиновых фракций, насыщенных газообразными компонентами,
при низком давлении в воздушных конденсаторах. повышение же давления в колонне
уменьшает четкость фракционирования.
С применением схемы 2 уменьшается перепад давления в печных трубах. Пары
из испарителя направляются в атмосферную колонну, поэтому не нужно
устанавливать самостоятельные конденсационные устройства и насосы для подачи
орошения. Одновременная ректификация в одной колонне легких и тяжелых фракций
несколько снижает необходимую температуру нагрева в печи. Однако при высоком
содержании бензиновых фракций и растворенных газов атмосферная колонна
чрезмерно перегружается по парам, что заставляет увеличивать ее диаметр. Все
коррозионно-агрессивные вещества попадают вместе с парами из испарителя в
колонну, т.е. испаритель не защищает атмосферную колонну от коррозии.
Рисунок
3.3. Атмосферный блок
Схема 3 самая распространенная. Она наиболее гибка и работоспособна при
значительном изменении содержания бензиновых фракций и растворенных газов.
Коррозионно-агрессивные вещества удаляются через верх первой колонны, таким
образом, основная колонна защищена от коррозии. Благодаря предварительному
удалению бензиновых фракций в змеевиках печи и теплообменниках не создается
высокого давления, что позволяет устанавливать более дешевое оборудование без
усиления его прочности. Но при работе по этой схеме следует нагревать нефть в
печи до более высокой температуры. Кроме того, установка оборудована
дополнительной аппаратурой - колонной, насосами печными и для подачи орошения,
конденсаторами-холодильниками и т.д [7].
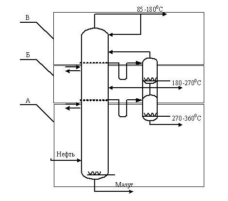
Таким образом, принимаем схему атмосферного блока с предварительным
отбензиниванием нефти. В отбензинивающей колонне К-1 дистиллятом является
фракция н.к.- 1400С, которая состоит из 100% фракции н.к.- 700С и 40% фракции
70 -1400С. Для повышения четкости разделения вниз колонны К-1 подводится тепло
в виде “горячей струи”. Из сепаратора отбирается углеводородный газ и
нестабильный бензин. Часть нестабильного бензина поступает в колонну на
орошение, остальная часть поступает на стабилизацию. Снизу К-1 отбирается
отбензиненная нефть, которая проходит через печь П-1 и поступает в основную
атмосферную колонну К-2. Вверху колонны К-2 отбираем оставшийся тяжелый бензин,
а сбоку через стриппинги выводим необходимые фракции (по заданию требуется отобрать
фракцию ДТ (180-360 ˚С), которую будем выводить через два сприппинга,
разбив её на фракции 180 - 270 ˚С и 270 - 360 ˚С для большей четкости
разделения и более эффективного использования тепла отходящих потоков).
Атмосферная колонна имеет острое орошение. Внизу колонны выходит мазут, который
направляется на блок вакуумной перегонки. В колоннах установлены клапанные
тарелки, которые эффективно работают в широком интервале нагрузок. Количество
тарелок в колонне К-1 - 25, в колонне К-2 - 40.
.2.2 Блок стабилизации и чёткой ректификации
Стабилизации подвергаем бензин из К-1 и фракцию
нк-180оС сверху К-2. Согласно рекомендациям [18] блок стабилизации оснащается
стабилизатором и несколькими простыми ректификационными колонами числом на
единицу меньшим, чем количество выводимых фракций. В нашем случае - две колонны
четкой ректификации, что соответствует заданию. В колонне К-3 производим
разделение нестабильного бензина на газ и бензин. Температура в низу
стабилизационной колонны поддерживается за счет циркуляции через испаритель
нижнего продукта, что позволяет отказаться от печи и снизить расход топлива и
выбросы дымовых газов. Стабильный бензин из куба колонны стабилизации
отправляется в колонны чёткой ректификации К-4 и К-5 с целью получения сырья
процессов изомеризации (нк-70оС) и фракций 70-140 и 140 - 180 оС. Сухой газ
подается на газофракционирующую установку.
Рис.
3.4. Блок стабилизации бензина
.2.3
Вакуумный блок
На практике существует два основных варианта получения широкой масляной
фракции.
1. Тарельчатая ректификационная колонна.
2. Вакуумная колонна с высокоэффективной
насадкой.
Рис.
3.5. Вакуумный блок
За
основу принимаем второй вариант, так как насадка является более эффективным
контактным устройством и обладает малым гидравлическим сопротивлением. В данном
проекте предусматриваем получение трех масляных фракций с номинальными
пределами температур выкипания: 360 - 430, 430 - 500 и 500 - 570 оС. Для
получения масляных дистиллятов низкой коксуемости и хорошего цвета и
высоковязкого гудрона с низким содержанием фракций до 570 оС важно обеспечить очень
четкое разделение между дистиллятной фракцией и гудроном. Узкие масляные
фракции по схемам однократного испарения можно получить в вакуумной насадочной
колонне при давлении вверху меньше 20 гПа и в секции питания меньше 13 - 67
гПа, при температуре нагрева мазута 370 - 390 оС и температуре верха колонны 50
- 55 оС.
Насадка
является эффективным контактным устройством и обладает малым гидравлическим
сопротивлением. Теплоту вакуумных дистиллятов используем для подогрева сырой
нефти.
Для
получения остаточного давления в колонне 4-6 кПа, применяем вакуумсоздающую
систему, которая состоит из трёх ступеней паровых эжекторов и поверхностных
конденсаторов [18] (одна ступень обеспечивает остаточное давление около 13кПа,
две - 7-8кПа).
Над
вводом сырья и вводом верхнего циркуляционного орошения устанавливаем отбойные
тарелки для предотвращения уноса капель жидкости.
3.3 Блок теплообменников
Схема теплообмена на установке должна обеспечивать подогрев нефти до
температуры не менее 245 ºС. Основой расчета схемы теплообмена является
температура теплоносителей и их расход. В таблице 3.1 представлена
характеристика теплоносителей, которые получаются на АВТ. Температура
теплоносителей принята на основе литературных и практических данных по
установкам АВТ на ОАО «Нафтан» и МНПЗ. Расходы - на основании материального
баланса (п. 5)
При разработке схемы теплообмена в первую очередь решается вопрос об
утилизации теплоты теплоносителей с максимальной температурой (³290°С), т.к. они позволяют подогреть
нефть до 240°С и выше.
Количество потоков нефти, проходящей через теплообменники, определяется
производительностью установки и площадью проходного сечения в теплообменнике
для нефти и теплоносителей. Для АВТ производительностью 5,0 млн. т/год
Медынской нефти выбираем кожухотрубчатый теплообменник с плавающей головкой с
диаметром кожуха D=1200 мм;
площадью проходного сечения одного хода по трубам - 61∙10-3 м2 [9].
Рассчитаем скорость нефти по трубному пространству:
где V − объемный расход нефти, м3/с;
F − площадь
проходного сечения одного хода по трубам.
где
G −
массовый расход нефти, кг/с:
-
кол-во дней работы установки за год;
-
кол-во часов в сутки;
-
кол-во секунд в 1 часе.
−плотность
нефти при 20°С.
Следовательно:
Следовательно, пускаем нефть через теплообменники тремя потоками.
Скорость нефти по трубному пространству теплообменников будет составлять 1,06,
1,06 и 1,07 м/с. Во все потоки направляем 33, 33 и 34 % нефти.
Примем, что на блоке ЭЛОУ температура нефти не изменяется.
Кратность СЦО К-5 примем равной 2, а НЦО К-2 равной 2 (с целью
обеспечения необходимого подогрева нефти в блоке теплообмена).
Схема теплообмена была рассчитана по следующим формулам:
∆tн=∆tт∙Gт/Gн при t≤200°С;
∆tн=0,78∙∆tт∙Gт/Gн при t>200°С,
где ∆tн и ∆tт - разность между температурами на
входе и на выходе соответственно для нефти и теплоносителя, °С.
Gт и Gн - расход в теплообменнике
теплоносителя и нефти соответственно, кг/ч или % масс. от общего количества
нефти.
Все кол-ва теплоносителей берем по таблицам 5.2 и 5.4 материального
баланса.
Таблица 3.1 - Характеристика теплоносителей
|
Теплоноситель
|
Расход, % масс. на нефть
|
Начальная температура
теплоносителя, °С
|
|
1 Фракция 180-270°С
|
17,97
|
210
|
|
2 Верхнее циркуляционное
орошение К-2 - ВЦО К-2 (кратность 2)
|
35,94
|
230
|
|
3 Фракция 270-360°С
|
17,96
|
300
|
|
4 Нижнее циркуляционное
орошение К-2 - НЦО К-2 (кратность 2)
|
35,92
|
325
|
|
5 Лёгкий вакуумный газойль
(кратность 20)
|
150
|
|
6 Фракция 360-430°С ВЦО К-5
(кратность 2)
|
18,06
|
260
|
|
7 Фракция 430-500°С СЦО К-5
(кратность 2)
|
16,20
|
300
|
|
8 Фракция 500-570°С НЦО К-5
(кратность 2)
|
16,60
|
350
|
|
9 Фракция 360-430°С, VD-1
К-5
|
9,03
|
260
|
|
7 Фракция 430-500°С, VD-2
К-5
|
8,10
|
300
|
|
8 Фракция 500-570°С, VD-3
К-5
|
8,30
|
350
|
|
12 Гудрон (>570°C)
|
13,86
|
340
|
Принимаем, что тепло на блоке ЭЛОУ не теряется и нефть поступает в
теплообменники после блока ЭЛОУ с той же температурой. Расходы теплоносителей
берём из материального баланса (пункт 5).
До блока ЭЛОУ:
-й поток:
Теплообменник Т-101
Начальная температура ЛВГ из Т-4, входящего в теплообменник, составляет tн=110°С. Охлаждаем поток на 15°С, конечная температура теплоносителя будет tк=95°С.
Разность температур нефти на входе и выходе из теплообменника:
,
тогда
температура нефти на выходе из теплообменника будет: 10+19=29°С.
Теплообменник
Т-102
Начальная
температура ВЦО К-2 из Т-106, входящего в теплообменник, составляет tн=180°С. Охлаждаем поток на 65°С, конечная
температура теплоносителя будет tк=115°С.
Разность
температур нефти на входе и выходе из теплообменника:
,
тогда температура нефти на выходе из теплообменника будет: 29+35=64°С.
Теплообменник Т-104
Начальная температура гудрона из Т-206, входящего в теплообменник,
составляет tн=220°С. Охлаждаем поток на 60°С, конечная температура теплоносителя будет tк=160°С.
Разность температур нефти на входе и выходе из теплообменника:
,
тогда
температура нефти на выходе из теплообменника будет: 64+26=90°С.
Теплообменник
Т-103
Начальная
температура фракции 500-570°С из Т-107, входящей в теплообменник, составляет tн=260°С. Охлаждаем поток на 80°С, конечная
температура теплоносителя будет tк=180°С.
Разность
температур нефти на входе и выходе из теплообменника:
,
тогда
температура нефти на выходе из теплообменника будет: 90+20=110°С.
-й
поток:
Теплообменник
Т-201
Начальная
температура ЛВГ из Т-101, входящего в теплообменник, составляет tн=95°С. Охлаждаем поток на 15°С, конечная
температура теплоносителя будет tк=80°С.
Разность
температур нефти на входе и выходе из теплообменника:
,
тогда
температура нефти на выходе из теплообменника будет: 10+19=29°С.
Теплообменник
Т-202
Начальная
температура фракции 180-270 оС из Т-302, входящей в теплообменник, составляет tн=160°С. Охлаждаем поток на 65°С, конечная температура
теплоносителя будет tк=95°С.
Разность
температур нефти на входе и выходе из теплообменника:
,
тогда
температура нефти на выходе из теплообменника будет: 29+35=64°С.
Теплообменник
Т-203
Начальная
температура фракции 360-430°С из Т-105, входящей в теплообменник, составляет tн=180°С. Охлаждаем поток на 70°С, конечная
температура теплоносителя будет tк=110°С.
Разность
температур нефти на входе и выходе из теплообменника:
,
тогда
температура нефти на выходе из теплообменника будет: 64+19=83°С.
Теплообменник
Т-204
Начальная
температура ВЦО К-2 из Т-205, входящего в теплообменник, составляет tн=180°С. Охлаждаем поток на 50°С, конечная
температура теплоносителя будет tк=130°С.
Разность
температур нефти на входе и выходе из теплообменника:
,
тогда
температура нефти на выходе из теплообменника будет: 83+27=110°С.
-й
поток:
Теплообменник
Т-301
Начальная
температура фракции 270-360°С из Т-305, входящей в теплообменник, составляет tн=180°С. Охлаждаем поток на 50°С, конечная
температура теплоносителя будет tк=130°С.
Разность
температур нефти на входе и выходе из теплообменника:
,
тогда
температура нефти на выходе из теплообменника будет: 10+26=36°С.
Теплообменник
Т-302
Начальная
температура фракции 180-270°С, входящей в теплообменник, составляет tн=210°С. Охлаждаем поток на 50°С, конечная
температура теплоносителя будет tк=160°С.
Разность
температур нефти на входе и выходе из теплообменника:
,
тогда
температура нефти на выходе из теплообменника будет: 36+27=63°С.
Теплообменник
Т-303
Начальная
температура ВЦО К-5 из Т-207, входящего в теплообменник, составляет tн=210°С. Охлаждаем поток на 50°С, конечная
температура теплоносителя будет tк=160°С.
Разность
температур нефти на входе и выходе из теплообменника:
,
тогда
температура нефти на выходе из теплообменника будет: 63+27=90°С.
Теплообменник
Т-304
Начальная
температура фракции 430-500°С из Т-107, входящей в теплообменник, составляет tн=220°С. Охлаждаем поток на 80°С, конечная
температура теплоносителя будет tк=140°С.
Разность
температур нефти на входе и выходе из теплообменника:
,
тогда
температура нефти на выходе из теплообменника будет: 90+20=110°С.
Схема
теплообмена до блока ЭЛОУ представлена в Приложении Б.
После
блока ЭЛОУ:
-й
поток:
Теплообменник
Т-105
Начальная
температура фракции 360-430°С, входящей в теплообменник, составляет tн=260°С. Охлаждаем поток на 80°С, конечная
температура теплоносителя будет tк=180°С.
Разность
температур нефти на входе и выходе из теплообменника:
,
тогда
температура нефти на выходе из теплообменника будет: 110+22=132°С.
Теплообменник
Т-106
Начальная
температура ВЦО К-2, входящего в теплообменник, составляет tн=230°С. Охлаждаем поток на 50°С, конечная
температура теплоносителя будет tк=180°С.
Разность
температур нефти на входе и выходе из теплообменника:
,
тогда
температура нефти на выходе из теплообменника будет: 132+27=159°С.
Теплообменник
Т-107
Начальная
температура фракции 430-500°С, входящей в теплообменник, составляет tн=300°С. Охлаждаем поток на 80°С, конечная
температура теплоносителя будет tк=220°С.
Разность
температур нефти на входе и выходе из теплообменника:
,
тогда
температура нефти на выходе из теплообменника будет: 159+19=178°С.
Теплообменник
Т-108
Начальная
температура фракции 270-360°С, входящей в теплообменник, составляет tн=300°С. Охлаждаем поток на 60°С, конечная
температура теплоносителя будет tк=240°С.
Разность
температур нефти на входе и выходе из теплообменника:
,
тогда
температура нефти на выходе из теплообменника будет: 178+25=203°С.
Теплообменник
Т-109
Начальная
температура фракции 500-570°С, входящей в теплообменник, составляет tн=350°С. Охлаждаем поток на 90°С, конечная
температура теплоносителя будет tк=260°С.
Разность
температур нефти на входе и выходе из теплообменника:
,
тогда
температура нефти на выходе из теплообменника будет: 203+18=221°С.
Теплообменник
Т-110
Начальная
температура НЦО К-2, входящего в теплообменник, составляет tн=325°С. Охлаждаем поток на 70°С, конечная
температура теплоносителя будет tк=255°С.
Разность
температур нефти на входе и выходе из теплообменника:
,
тогда
температура нефти на выходе из теплообменника будет: 221+29=250°С.
-й
поток:
Теплообменник
Т-205
Начальная
температура ВЦО К-2, входящего в теплообменник, составляет tн=230°С. Охлаждаем поток на 50°С, конечная
температура теплоносителя будет tк=180°С.
Разность
температур нефти на входе и выходе из теплообменника:
,
тогда
температура нефти на выходе из теплообменника будет: 110+27=137°С.
Теплообменник
Т-206
Начальная
температура НЦО К-2 изТ-110, входящего в теплообменник, составляет tн=255°С. Охлаждаем поток на 50°С, конечная
температура теплоносителя будет tк=205°С.
Разность
температур нефти на входе и выходе из теплообменника:
,
тогда температура нефти на выходе из теплообменника будет: 137+27=164°С.
Теплообменник Т-207
Начальная температура ВЦО К-5, входящего в теплообменник, составляет tн=260°С. Охлаждаем поток на 50°С, конечная температура теплоносителя будет tк=210°С.
Разность температур нефти на входе и выходе из теплообменника:
,
тогда
температура нефти на выходе из теплообменника будет: 164+26=190°С.
Теплообменник
Т-208
Начальная
температура гудрона из Т-309, входящего в теплообменник, составляет tн=280°С. Охлаждаем поток на 60°С, конечная
температура теплоносителя будет tк=220°С.
Разность
температур нефти на входе и выходе из теплообменника:
,
тогда
температура нефти на выходе из теплообменника будет: 190+21=211°С.
Теплообменник
Т-209
Начальная
температура СЦО К-5, входящего в теплообменник, составляет tн=300°С. Охлаждаем поток на 50°С, конечная
температура теплоносителя будет tк=250°С.
Разность
температур нефти на входе и выходе из теплообменника:
,
тогда
температура нефти на выходе из теплообменника будет: 211+19=230°С.
Теплообменник
Т-210
Начальная
температура НЦО К-2, входящего в теплообменник, составляет tн=325°С. Охлаждаем поток на 50°С, конечная
температура теплоносителя будет tк=275°С.
Разность
температур нефти на входе и выходе из теплообменника:
,
тогда
температура нефти на выходе из теплообменника будет: 230+20=250°С.
-й
поток:
Теплообменник
Т-305
Начальная
температура фракции 270-360°С из Т-109, входящей в теплообменник, составляет tн=240°С. Охлаждаем поток на 60°С, конечная
температура теплоносителя будет tк=180°С.
Разность
температур нефти на входе и выходе из теплообменника:
,
тогда
температура нефти на выходе из теплообменника будет: 110+31=141°С.
Теплообменник
Т-306
Начальная
температура СЦО К-5 из Т-209, входящего в теплообменник, составляет tн=250°С. Охлаждаем поток на 55°С, конечная
температура теплоносителя будет tк=195°С.
Разность
температур нефти на входе и выходе из теплообменника:
,
тогда
температура нефти на выходе из теплообменника будет: 141+26=167°С.
Теплообменник
Т-307
Начальная
температура НЦО К-2 изТ-210, входящего в теплообменник, составляет tн=275°С. Охлаждаем поток на 50°С, конечная
температура теплоносителя будет tк=225°С.
Разность
температур нефти на входе и выходе из теплообменника:
,
тогда температура нефти на выходе из теплообменника будет: 167+26=193°С.
Теплообменник Т-308
Начальная температура НЦО К-5 из Т-310, входящего в теплообменник,
составляет tн=300°С. Охлаждаем поток на 55°С, конечная температура теплоносителя будет tк=245°С.
Разность температур нефти на входе и выходе из теплообменника:
,
тогда
температура нефти на выходе из теплообменника будет: 193+21=214°С.
Теплообменник
Т-309
Начальная
температура гудрона, входящего в теплообменник, составляет tн=340°С. Охлаждаем поток на 60°С, конечная
температура теплоносителя будет tк=280°С.
Разность
температур нефти на входе и выходе из теплообменника:
,
тогда температура нефти на выходе из теплообменника будет: 214+18=232°С.
Теплообменник Т-310
Начальная температура НЦО К-5, входящего в теплообменник, составляет tн=350°С. Охлаждаем поток на 50°С, конечная температура теплоносителя будет tк=300°С.
Разность температур нефти на входе и выходе из теплообменника:
,
тогда температура нефти на выходе из теплообменника будет: 232+18=250°С.
4. Расчёт количества и состава паровой и жидкой фаз в ёмкости орошения
отбензинивающей колонны (ЭВМ)
В ёмкость орошения К-1 поступают лёгкий бензин и углеводородные газы. В
состав бензина входит 100% фракции н.к.-85оС от её потенциала содержания в
нефти и 40% фракций 85-105 и 105 - 140оС (табл. 1.2).
Количество углеводородных газов равно их содержанию в нефти 1,0 %(масс.)
на нефть. Для расчета состава и количества газа и бензина в емкости орошения
зададимся давлением, температурой, кратностью орошения и составом смеси,
поступающей в емкость орошения. Состав смеси зависит от количества компонентов,
находящихся в исходной нефти и в орошении колонны. Принимаем следующие данные:
температура в емкости орошения равна 40 °С; давление в емкости орошения обычно
на 50 кПа ниже, чем давление на верху К-1 из-за гидравлического сопротивления
трубопроводов и холодильников-конденсаторов, и равна 400 кПа; кратность
орошения равна 2.
Состав смеси на входе в емкость орошения представлен в таблице 4.1.
Таблица 4.1
Состав смеси на входе в емкость орошения
|
Номер компонента по
табл.1.2
|
Компонент (фракция)
|
Массовая доля компонента в
нефти
|
Количество компонентов в
нефти, кг/ч
|
Смесь углеводородов на
входе в емкость с учетом орошения
|
|
|
|
|
кг/ч
|
масс. доля
|
|
2
|
СН4
|
0,0007207
|
428,9
|
1286,8
|
0,00725
|
|
3
|
С2Н6
|
0,0010137
|
603,5
|
1810,5
|
0,01020
|
|
6
|
С3Н8
|
0,0022889
|
1362,6
|
4087,8
|
0,02303
|
|
7
|
∑С4
|
0,0091767
|
5462,3
|
16386,8
|
0,09232
|
|
8
|
28-62°С
|
0,0228
|
13571,1
|
40713,2
|
0,22937
|
|
9
|
62-85°С
|
0,0290
|
17261,9
|
51785,7
|
0,29175
|
|
10*
|
85-105°С
|
0,0125
|
7440,2
|
22320,6
|
0,12575
|
|
11*
|
105-140°С
|
0,0219
|
13036,2
|
39108,6
|
0,22033
|
|
Итого:
|
0,099459166,7177500,11,0000
|
|
|
|
*- взято 40% масс. от потенциала, 60% остается в бензине К-2
5. Расчёт
материального баланса ректификационных колон и установки в целом
Все расчёты проводятся на основании таблиц приведённых в разделе 1.
.1 Материальный баланс отбензинивающей колонны К-1
В отбензинивающую колонну приходит обессоленная и обезвоженная нефть в
количестве Gн=5000000 ∙ 1000/(350∙24)
= 595238 кг/ч
фракцию газ + н.к.-140°С составляет газ, н.к.-85°С, 85-105°С и
105-140оС (40% масс. от потенциала, 60% остаётся в уходящей нефти), взяты из
таблицы 1.2.
Xгаз+н.к.-140°С = 1,32 + 2,28 + 2,90 + 1,25 + 2,19
= 9,94 % масс.
На основании этих данных составляем материальный баланс К-1 и сводим
результаты в таблицу 5.1.
Таблица 5.1 - Материальный баланс К-1
|
Продукты
|
%масс. на сырьё
|
%масс. на нефть
|
кг/ч
|
|
Взято: нефть обессоленная и
обезвоженая
|
100,000
|
100,000
|
595238
|
|
Получено: газ+н.к. - 140°С (жидкая фаза) нефть отбензиненная
|
9,94 90,06
|
9,94 90,06
|
59166,7 536071,3
|
|
Итого:
|
100,000
|
100,000
|
595238
|
.2 Материальный баланс основной колонны К-2
Фракция
н.к.-140оС будет содержать 60% масс. фр. 85-105оС и 105-140оС
% масс. на нефть.
Так
как известно, что при ректификации, из-за нечёткости разделения, в мазуте
остаётся 5%(на мазут) дизельной фракции [4,9], то выход мазута на отбензиненную
нефть будет:
,
где
Xн- потенциальное содержание мазута в нефти, %масс.;
Yн- выход
отбензиненной нефти на нефть, масс. доли;
a- содержание
светлых в мазуте, масс. доли.
Следовательно
выход дизельной фракции 180-360°С уменьшится с 38,0 %(масс.) до
35,93 % (масс.) на нефть.
На
основании этих данных составляем материальный баланс К-2 и сводим результаты в
таблицу 5.2.
Таблица
5.2 - Материальный баланс К-2
|
Продукты
|
%масс. на сырьё
|
%масс. на нефть
|
кг/ч
|
|
Взято: нефть отбензиненная
|
100,000
|
90,06
|
536071,3
|
|
Получено: фр.85-180°С фр.180-270°С фр.270-360°С мазут (>360°С)
|
14,18 19,95 19,94 45,93
|
12,76 17,97 17,96 41,37
|
76014,9 106946,2 106892,6
246217,6
|
|
Итого:
|
100,00
|
90,06
|
536071,3
|
.3 Материальный баланс стабилизационной колонны К-3
В колонну К-3 поступает объединённая фракция газ + н.к.-140°С из ёмкости орошения К-1 и фр.
85-180оС из К-2 по таблицам 5.1 и 5.2:
Gгаз+н.к.-140°С+ G85-180°С =
79000 + 83285,96 = 162285,96 кг/ч.
На основании этих данных составляем материальный баланс К-3 и сводим
результаты в таблицу 5.3.
Таблица 5.3 - Материальный баланс стабилизационной колонны К-3
|
Продукты
|
%масс. на сырьё
|
%масс. на нефть
|
кг/ч
|
|
Взято: газ+н.к.-140°С фр.85-180°С
|
43,79 56,21
|
9,94 12,76
|
59166,7 76014,9
|
|
Итого:
|
100,000
|
22,70
|
135181,6
|
|
Получено: газы(на
ГФУ)+рефлюкс н.к.-180°С
|
5,81 94,19
|
1,32 21,38
|
7854,1 127327,5
|
|
Итого:
|
100,000
|
22,70
|
135181,6
|
.4 Материальный баланс колонны четкой ректификации К-4
В колонну поступает стабильный бензин нк-180оС из стабилизационной
колонны К-3.
Таблица 5.4- Материальный баланс колонны четкой ректификации К-6
|
Продукты
|
%масс. на сырьё
|
%масс. на нефть
|
кг/ч
|
|
Взято: н.к.-180°С Получено: н.к.-70°С 70-180°С
|
100,000 13,28 86,72
|
21,38 2,84 18,54
|
127327,5 16909,1 110418,4
|
|
Итого:
|
100,000
|
21,38
|
127327,5
|
.5 Материальный баланс К-5
В К-5 поступает фракция 70-180ºС . где происходит ее разделение на
фракции 70-140°С и 140-180°С.
Рассчитаем материальный баланс колонны К-5:
1) выход фракции 70-180°С берем из табл. 5.4 и получаем 18,5%.
2) выход фракций 70-140°С и 140-180°С по ИТК и получаем 10,9 и 7,6 % соответственно.
Результаты сводим в таблицу 5.5.
Таблица 5.5 - Материальный баланс К-5
|
Продукты
|
%масс. на сырьё
|
%масс. на нефть
|
кг/ч
|
|
Взято: 70-180°С Получено: 70-140°С 140-180°С
|
100,000 59,01 40,99
|
18,54 10,94 7,6
|
110418,4 65157,9 45260,5
|
|
Итого:
|
100,000
|
110418,4
|
.6 Материальный баланс вакуумной колонны К-6
Так как известно, что из-за нечёткости разделения в гудроне остаётся до
10%(на гудрон) масляной фракции [4,9]. Если принять 7 %, то выход гудрона на
мазут будет:
где
Xн- потенциальное содержание гудрона в нефти, %масс.;
Yн- выход мазута
на нефть, масс. доли;
a- содержание
светлых в гудроне, масс. доли.
Следовательно
выход масляной фракции 500-570°С уменьшится с 9,27 % до 7,83 % на
нефть. При вакуумной перегонке неизбежно образуются газы разложения - около
0,02% на мазут. Выход гудрона уменьшится:
Xм = 14,33 -
0,02 = 14,31 % масс. на мазут.
Выход
вакуумного газойля 2,07 % масс. на нефть (п. 5.2).
На
основании этих данных составляем материальный баланс К-6 и сводим результаты в
таблицу 5.6:
Таблица 5.6 - Материальный баланс вакуумной колонны К-6
|
Продукты
|
%масс. на сырьё
|
%масс. на нефть
|
кг/ч
|
|
Взято: мазут (>360°С)
|
100,000
|
41,37
|
246217,6
|
|
Получено: газы разложения
вакуумный газойль VD-1 (фр.360-430°С) VD-2
(фр.430-500°С) VD-3 (фр.500-570°С) Гудрон (>570°С)
|
0,02 5,00 21,84 19,59
20,06 33,49
|
0,01 2,07 9,03 8,10 8,30
13,86
|
49,2 12310,9 53773,9 48234,0 49391,3 82458,3
|
|
Итого:
|
100,000
|
41,35
|
246217,6
|
.7 Материальный баланс установки АВТ- 5
На основании материальных балансов отдельных колонн составляем
материальный баланс установки в целом, представленный в таблице 5.5.
Таблица 5.7 - Материальный баланс установки АВТ- 5
|
Название
|
% масс. на нефть
|
Расход
|
|
|
т/год
|
кг/ч
|
|
Взято:
|
|
Нефть
|
100,00
|
5000000
|
595238
|
|
Получено:
|
|
Сухой газ+рефлюкс
|
1,32
|
66000
|
7854,1
|
|
Бензин нк-70оС
|
2,84
|
142000
|
16909,1
|
|
Бензин 70-140оС
|
10,94
|
547000
|
65157,9
|
|
Бензин 140-180оС
|
7,6
|
380000
|
45260,5
|
|
фр.180-360оС
|
35,93
|
1796500
|
213838,8
|
|
Газы разложения
|
0,01
|
500
|
49,2
|
|
Вакуумный газойль
|
2,07
|
103500
|
12310,9
|
|
фр.360-430оС
|
9,03
|
451500
|
53773,9
|
|
фр.430-500оС
|
8,10
|
405000
|
48234,0
|
|
фр.500-570 оС
|
8,30
|
415000
|
49391,3
|
|
Гудрон (>570оС)
|
13,86
|
693000
|
82458,3
|
|
Итого:
|
1005000000595238
|
|
|
6. Расчет доли отгона сырья на входе в атмосферную колонну
Расход нефти в основную атмосферную колонну 595238 кг/ч.
Состав смеси на входе в колонну представлен в таблице 6.1.
Таблица 6.1 -
Состав смеси на входе в колонну
|
Номер компонента по табл.
1.2
|
Компонент (фракция)
|
Масс. доля компонента в
нефти
|
Количество компонента в
нефти, кг/ч
|
Масс. доля компонента в
отбензиненной нефти
|
|
10
|
85-105 ºС
|
0,0188
|
11187,8
|
0,02087
|
|
11
|
105-140 ºС
|
0,0328
|
19539,8
|
0,03642
|
|
12
|
140-180 ºС
|
0,0760
|
45239,1
|
0,08439
|
|
13
|
180-210 ºС
|
0,0633
|
37675,1
|
0,07028
|
|
14
|
210-310 ºС
|
0,2112
|
125714,1
|
0,23451
|
|
15
|
310-360 ºС
|
0,1055
|
62795,4
|
0,11714
|
|
16
|
360-400 ºС
|
0,0458
|
27259,2
|
0,05085
|
|
17
|
400-450 ºС
|
0,0633
|
37675,1
|
0,07028
|
|
18
|
450-500 ºС
|
0,0622
|
37021,1
|
0,06906
|
|
19
|
>500
|
0,2217
|
131964,7
|
0,24617
|
|
Итого:
|
0,9006
|
536071,3
|
1,00000
|
Расчёт доли отгона на входе необходим для того, чтобы определить
количество паров в точке ввода сырья в колонну.
Доля отгона паров сырья на входе в колонну считается удовлетворительной,
если выполняется требование:
е ≥ ∑ хi
где е - массовая доля отгона сырья;
хi - массовая доля i-фракции
(кроме остатка), выводимой из данной колонны:
∑ хi =0,5407
Для проведения расчета необходимо задаться следующими данными:
Ø температура на входе в колону равна 360 ºС;
Ø давление на входе в колону равно 170 кПа;
Ø расход водяного пара 2 % от количества сырья.
7. Технологический расчет колонны
7.1 Общая характеристика работы колонны
Для колонны К-2 принимаем клапанные тарелки, т.к. они имеют высокий
к.п.д. в широком диапазоне скоростей. Количество тарелок следующее:
от верха колонны до вывода 1-го бокового погона- 14;
между выводами 1-го и 2-го боковых погонов- 12;
от вывода 2-го бокового погона до ввода сырья - 8;
ниже ввода сырья- 6.
Общее число тарелок - 40. Гидравлическое сопротивление одной тарелки
0,5кПа. Расход водяного пара: в основной колонне - 2% на сырьё, в стриппинги -
по 1% на дистиллят.
Сопротивление конденсационной аппаратуры принимаем равным 50 кПа.
Давление в различных сечениях колонны с учётом сопротивления
конденсационной аппаратуры и гидравлического сопротивления тарелок:
Рфр = Р - n · а,
Где Р - давление в точке ввода сырья, кПа;
n -
число тарелок, находящихся выше точки ввода;
а - перепад давления на одной тарелке,
ввод сырья : 170 кПа
вывод фр.270-360°С :
170 - 8·0,5 = 166кПа
вывод фр.180-270°С :
166 - 12·0,5 = 160кПа
верх колонны : 106-14·0,5=153 кПа
низ колонны: 170+6·0,5=173 кПа
7.2 Материальный баланс основной колонны К-2
Таблица 7.1 - Материальный баланс основной колонны К-2
|
Продукты
|
%масс. на сырьё
|
%масс. на нефть
|
кг/ч
|
|
Взято: нефть отбензиненная
|
100,000
|
90,06
|
536071,3
|
|
Получено: фр.85-180°С фр.180-270°С фр.270-360°С мазут (>360°С)
|
14,18 19,95 19,94 45,93
|
12,76 17,97 17,96 41,37
|
76014,9 106946,2 106892,6
246217,6
|
|
Итого:
|
100,00
|
90,06
|
536071,3
|
.3 Расчёт доли отгона сырья на входе в колонну
Доля отгона сырья на входе в колонну К-2 равна е =0,6227 (см. пункт 6).
.4 Температура верха колонны
Сверху колонны выходят пары фракции 85 - 1800С и весь водяной пар,
который подают в колонну и стриппинги. Вследствие подачи водяного пара
парциальное давление данной фракции понижается.
Молярный расход паров фракции:
=
,
Где:
G - массовый расход паров, кг/ч;
М
- средняя молярная масса фракции 85 - 1800С
,
где: tср.мол - среднемолярная температура
кипения фракции, 0С
tср.мол
= 132,5°С, соответственно, М = 117,31 кг/кмоль;
тогда:
=
кмоль/ч
Молярный
расход водяного пара
=536071,3·0,02
+ 106946,2·0,01 + 106892,6·0,01 = 12859,7 кг/ч
кмоль/ч
Мольная
доля фракции в парах:
Парциальное
давление фракции в парах:
Р
= 153·0,475 = 72,77 кПа
Определяем
температуру верха колонны по уравнению изотермы паровой фазы:
где:
- мольная доля i-го компонента
в смеси;
-
константа фазового равновесия i-го компонента.
Принимаем
температуру верха колонны и по формуле Ашворта находим давление насыщенных
паров каждой фракции при этой температуре
где:
f(T) - функция температуры, при которой определяется
давление насыщенных паров;
f(T0) -
функция средней температуры кипения фракции;
-
давление насыщенных паров, Па
f0(95)=5,7284; f0(122,5)=5,0498;
f0(160)=4,2969; f(148)=4,5193
Значения
этих функций взяты из [7].
Находим
константу К для каждой фракции:
Температуру
выхода фракции вверху колоны рассчитываем с помощью пакета Microsoft Exсel.
При
температуре 152 0С и давлении 72,77 кПа получены следующие результаты, которые
приведены в таблице 7.1.
Таблица
7.1 -Расчёт температуры вверху колонны К-2
|
фракция
|
tср
|
M
|
y на нефть
|
y′ на фракцию
|
152
|
p, кПа
|
k
|
y'/k
|
|
85-105
|
95
|
97,525
|
0,0188
|
0,182699
|
|
263,7619
|
3,624597
|
0,050405
|
|
105-140
|
122,5
|
111,7563
|
0,0328
|
0,278161
|
|
132,8441
|
1,825534
|
0,152372
|
|
140-180
|
160
|
433
|
0,0760
|
0,53914
|
|
49,34722
|
0,678126
|
0,795044
|
|
ИТОГО
|
0,1276
|
1
|
|
72,77
|
|
0,997822
|
7.5 Температура вывода боковых продуктов
Определяем температуры вывода боковых продуктов по уравнению изотермы
жидкой фазы [7,9]:
где
- мольная доля i-го компонента
в смеси;
-
константа фазового равновесия i-го компонента.
.5.1
Температура вывода фракции 180-2700С
Через
сечение колонны в зоне вывода фракции 180-2700С проходят пары фракции 85 -
1800С, пары фракции 180-2700С и водяной пар (кроме пара, подаваемого в
стриппинг К-2/1).
Молярный
расход паров фракции 180-2700С:
кмоль/ч
Молярный
расход водяного пара:
кмоль/ч
Мольная
доля фракции в парах:
Парциальное
давление фракции в парах:
Р
= 160·0,334=53,3 кПа
Принимаем
температуру вывода фракции 180-2700С и по формуле Ашворта находим давление
насыщенных паров каждой фракции при этой температуре [7].
Из
[7] находим значения функций:
f(195)=3,730; f(240)=3,144;
f(200)=3,6579.
Результаты
расчета давления насыщенных паров фракций заносим в таблицу 7.4. Фракцию 180 -
2700С разбиваем на составляющие:
Таблица
7.4 - Результаты расчета температуры фракции 180-2700С
|
фракция
|
tср
|
M
|
x на нефть
|
x′ на фракцию
|
210,3
|
p, кПа
|
k
|
k*x'
|
|
180
|
210
|
195
|
156,525
|
0,0633
|
0,396501
|
|
86,47971
|
1,622508
|
0,643326063
|
|
210
|
240
|
225
|
178,125
|
0,0582
|
0,320348
|
|
41,61255
|
0,780723
|
0,250103272
|
|
240
|
270
|
255
|
201,525
|
0,0582
|
0,283151
|
|
19,93187
|
0,3739564
|
0,105886151
|
|
|
|
ИТОГО
|
0,1797
|
1
|
|
53,3
|
|
0,999315485
|
Находим температуру вывода фракции 180-270ºС T=210,3 ºС.
.5.2 Температура вывода фракции 270-3600С
Через
сечение колонны в зоне вывода фракции 270-3600С проходят пары фракции 85 -
1800С (
=2591,9 кмоль/ч - потенциальное содержание), пары
фракции 180-2700С (
=1304,2 кмоль/ч - потенциальное содержание), пары
фракции 270-3600С и водяной пар, подаваемый вниз колонны.
Молярный
расход паров фракции 270-3600С:
кмоль/ч
Молярный
расход водяного пара:
кмоль/ч
Мольная
доля фракции в парах:
Парциальное
давление фракции в парах:
Р
= 166·0,198 = 32,86 кПа
Таблица 7.2 -Расчёт температуры вывода фракции 240 -
360 оС
|
фракция
|
tср
|
M
|
x на нефть
|
275,4
|
p, кПа
|
k
|
k*x'
|
|
270
|
310
|
290
|
231,1
|
0,0741
|
0,452859
|
|
49,49601
|
1,506269
|
0,682127
|
|
310
|
335
|
322,5
|
260,7563
|
0,0528
|
0,285985
|
|
23,78439
|
0,723809
|
0,206999
|
|
335
|
360
|
347,5
|
285,0063
|
0,0527
|
0,261156
|
|
13,74707
|
0,418353
|
0,109255
|
|
|
|
ИТОГО
|
0,1796
|
1
|
|
32,86
|
|
0,998381
|
Находим температуру вывода фракции 270-360ºС T=275,4 ºС.
.6 Температура низа колонны
Температуру низа колонны принимаем на 200С ниже температуры ввода сырья и
равной 3400С.
.7 Температуры выводов и вводов циркуляционных орошений
Принимаем,
что циркуляционные орошения выводятся на три тарелки ниже тарелки отбора
боковых фракций. На этих тарелках градиент температур максимальный. Принимаем
температуры вывода циркуляционных орошений на 19-20
выше температур вывода дистиллятных фракций.
Охлаждаем циркуляционные орошения на 90-1000С.
.6.1
ПЦО-1 К-2
вывод:
210,3
+ 19,7
= 230
ввод:
1300С
.6.2
ПЦО-2 К-2
вывод:
275,4
+ 19,6
=295
ввод:
1950С
.6.3
Острое орошение
вывод
: 152,00С.
ввод
: 400С.
.8
Тепловой баланс колонны
На
основе материального баланса рассчитаем тепловой баланс атмосферной колонны
К-2, а расчёты сведём в таблицы. Тепловой баланс учитывает всё количество тепла
вносимого в колонну и выносимого из неё. Согласно закону сохранения энергии,
тогда можно написать (без учёта потерь тепла в окружающую среду):
Колонну
разбиваем на три контура (А,Б,В), далее составляем тепловой баланс по контурам.
Схема контуров представлена на рисунке 7.1
Рис.7.1
- Схема контуров колонны К-2
При
определении температур вывода боковых погонов, а также верхнего и нижнего
продуктов были определены их молярные массы. Заносим основные данные в таблицу
7.5.
Таблица
7.8- Молярные массы и относительные плотности продуктов
|
Продукт
|
Молярная масса Мi,
кг/кмоль
|
Относительная плотность,
|
|
85-1800С
|
117,31
|
0,748
|
|
180-2700С
|
178,13
|
0,825
|
|
270-3600С
|
253,73
|
0,877
|
|
Мазут(>3600С)
|
-
|
0,913
|
|
Отбензиненная нефть
|
-
|
0,889
|
Относительная плотность в таблице рассчитана по формуле Крэга исходя из
молярной массы продукта [8]:
Энтальпии продуктов рассчитывались:
для жидких продуктов по формуле Крэга
Где
а = (0,0017·Т² + 0,762·Т - 334,25) - определяем по таблице
[8(приложение 20)]
Т
- среднемолярная температура кипения фракции, К
для
паров по формуле Уира и Иттона
Где
b = (129,58 + 0,134·Т + 0,00059·Т²) - определяем по таблице [8(приложение 21)]
Расчёт
теплового баланса проводим по контурам.
Схема
контуров колонны К-2 представлена на рисунке7.1.
Результаты
расчётов заносим в таблицы 7.9-7.11.
Таблица
7.9- Тепловой баланс контура «А»
|
Продукт
|
t,°С
|
G, кг/ч
|
Ht, кДж/кг
|
Q, кДж/ч
|
|
Приход
|
|
Паровая фаза:
|
|
|
|
|
|
Отбензиненная нефть
|
360
|
333816,7
|
1093,3
|
364,96·106
|
|
Водяной пар К-2
|
400
|
10721,4
|
3264,6
|
35,00·106
|
|
Жидкая фаза:
|
|
|
|
|
|
Отбензиненная нефть
|
360
|
202254,6
|
878,0
|
177,58·106
|
|
Итого:
|
-
|
546792,7
|
|
577,54·106
|
|
Расход
|
|
Паровая фаза:
|
|
|
|
|
|
85-1800С
|
275,4
|
76014,9
|
928,7
|
70,59·106
|
|
180-2700С
|
275,4
|
106946,2
|
899,4
|
96,18·106
|
|
270-3600С
|
275,4
|
106892,6
|
879,6
|
94,02·106
|
|
Водяной пар К-2
|
275,4
|
10721,4
|
2761,4
|
29,61·106
|
|
Жидкая фаза:
|
|
|
|
|
|
Мазут(>3600С)
|
340
|
246217,6
|
866,4
|
213,32·106
|
|
Итого:
|
|
546792,7
|
|
503,72·106
|
Разность между теплом входящим в контур «А» и выходящим из него,
составляет:
ΔQА = 577,54·106-503,72·106 =73,82·106 кДж/ч.
Определим расход циркуляционного орошения (ЦО-2) из уравнения
Где
- количество теплоты, снимаемой циркуляционным
орошением, кВт;
-
энтальпия циркуляционного орошения на выходе из колонны и на входе в колонну
соответственно, кДж/кг.
кг/ч
Кратность
орошения:
R =
Таблица
7.10 - Тепловой баланс контура «Б»
|
Продукт
|
t,°С
|
G, кг/ч
|
H, кДж/кг
|
Q, кДж/ч
|
|
Приход
|
|
Паровая фаза:
|
|
|
|
|
|
85-1800С
|
275,4
|
76014,9
|
928,7
|
70,59·106
|
|
180-2700С
|
275,4
|
106946,2
|
899,4
|
96,18·106
|
|
270-3600С
|
275,4
|
106892,6
|
879,6
|
94,02·106
|
|
Водяной пар К-2
|
275,4
|
10721,4
|
2761,4
|
29,61·106
|
|
Водяной пар К-2/2
|
400
|
1068,9
|
3264,6
|
3,49·106
|
|
Итого:
|
-
|
301644
|
-
|
293,89·106
|
|
Расход
|
|
Паровая фаза:
|
|
|
|
|
|
85-1800С
|
210,3
|
76014,9
|
760,4
|
57,80∙106
|
|
180-2700С
|
210,3
|
106946,2
|
735,1
|
78,62·106
|
|
Водяной пар ( К-2 + К-2/2)
|
210,3
|
11790,3
|
2799,6
|
33,01·106
|
|
Жидкая фаза:
|
|
|
|
|
|
270-3600С
|
275,4
|
106892,6
|
634,0
|
67,77·106
|
|
Итого:
|
-
|
301644
|
-
|
237,20·106
|
Разность между теплом входящим в контур «Б» и выходящим из него,
составляет:
ΔQБ = 293,89·106 - 237,20·106= 56,69·106 кДж/ч.
Определим расход циркуляционного орошения (ЦО-1) из уравнения
Где
- количество теплоты, снимаемой циркуляционным
орошением, кВт;
-
энтальпия циркуляционного орошения на выводе из колонны и на входе в колонну
соответственно, кДж/кг.
Кратность
орошения:
R =
Таблица
7.11- Тепловой баланс контура «В»
|
Продукт
|
t,°С
|
G, кг/ч
|
H, кДж/кг
|
Q, кДж/ч
|
|
Приход
|
|
Паровая фаза:
|
|
|
|
|
|
85-1800С
|
210,3
|
76014,9
|
760,4
|
57,80∙106
|
|
180-2700С
|
210,3
|
106946,2
|
735,1
|
78,62·106
|
|
Водяной пар ( К-2 + К-2/2)
|
210,3
|
11790,3
|
2799,6
|
33,01·106
|
|
Водяной пар К-2/1
|
400
|
1069,4
|
3264,6
|
3,49·106
|
|
Итого:
|
-
|
206153,82
|
-
|
172,92·106
|
|
Расход
|
|
Паровая фаза:
|
|
|
|
|
|
85-1800С
|
152,1
|
76014,9
|
645,2
|
49,04·106
|
|
Водяной пар ( К-2 + К-2/1 +
К-2/2)
|
152,1
|
12859,7
|
2755,5
|
35,43·106
|
|
Жидкая фаза:
|
|
|
|
|
|
180-2700С
|
210,3
|
106946,2
|
460,4
|
49,24·106
|
|
Итого:
|
-
|
206153,82
|
-
|
133,71·106
|
Разность между теплом входящим в контур «В» и выходящим из него,
составляет:
ΔQВ = 172,92·106-133,71·106= 39,21·106 кДж/ч.
Определим расход острого орошения из уравнения
где
- количество теплоты, снимаемой острым орошением,
кВт;
-
энтальпия острого орошения на выводе из колонны и на входе в колонну,
соответственно, кДж/кг.
Кратность
орошения:
R =
.9
Расчет размеров колонны
.9.1
Расчет диаметра колонны
Диаметр
колонны определяют в зависимости от максимального расхода паров и их допустимой
скорости в свободном сечении колонны. Предварительно вычисляем объемный расход
паров, проходящих через сечение колонны в зоне подачи сырья и вверху колонны
[8].
Где:
t - температура в данном сечении,0С;
Gi - расход
паров в сечении, кг/ч;
Мi -
молекулярная масса паров;
Р
- давление в сечении, атм.
Расход
паров в зоне ввода сырья составит:
Где
- расход паров отбензиненной нефти на входе в колонну,
кг/ч
- средняя
молярная масса паров, кг/кмоль(на основе данных, полученных при расчёте доли
отгона сырья на входе в колонну п.6)
- расход
водяного пара, подаваемого в колонну, кг/ч
Тогда
м³/с
Расход
паров в зоне вывода дистиллята составит:
Где
- расход паров дистиллята в верху колонны, кг/ч
- средняя
молярная масса паров в верху колонны, кг/кмоль
- расход
водяного пара, подаваемого в колонну, кг/ч
Тогда
м³/с
Наибольший
объем паров сечении колонны - в зоне ввода сырья, поэтому диаметр колонны
определяем в точке ввода сырья.
Для этого находим скорость паров в сечении колонны по уравнению:
где
К - коэффициент, зависящий от расстояния между тарелками и условий
ректификации;
абсолютная
плотность соответственно паров и жидкости, кг/м3.
По
графику находим К = 900 [8].
Находим
плотность паров по формуле:
,
где
Gп - массовый расход паров, кг/ч.
Плотность
жидкости находим следующим образом. По формуле Крэга найдем плотность при 150С:
Где
М - средняя молярная масса жидкости, кг/кмоль
Затем
найденную плотность переведем в плотность при 200С, отнесенную к плотности воды
при 40С.
Теперь
по формуле Менделеева найдем плотность при 3600С
Таким
образом rж =719 кг/м3
Следовательно,
скорость паров составит:
м/с
Диаметр
колонны определяем по уравнению [7]:
м
Из
стандартного ряда диаметров [7] выбираем диаметр 5,40 м.
.9.2
Расчет высоты колонны
Высоту
от крышки до первой ректификационной тарелки h1 (рисунок 7.2)
конструктивно принимаем равной ½
диаметра.
Высоты
h2 и h4 определяем, исходя из числа тарелок в этой части
колонны и расстояния между ними
м-
высота верхней тарельчатой части колонны.
м-
высота нижней тарельчатой части колонны.
Высота
h3- высота эвапорационного пространства.
м
Высоту
h5 принимаем равной 1,5м- свободное пространство между
уровнем жидкости внизу колонны и нижней тарелкой.
Высоту
h6 определяем, исходя из запаса остатка на 10 минут.
Объем
мазута внизу составляет:
Площадь
поперечного сечения колонны
Отсюда
Высоту
юбки h7 принимаем равной 2 м.
Устанавливаем 5 люков диаметром по 0,8 м. С учетом того, что устанавливаются
люки, на которые требуется дополнительно по 300 мм, то высота колонны
увеличится на 1,5 м.
Общая высота колонны составит:
Рис.7.2-Высота колонны
8. Расчет коэффициента теплопередачи в теплообменнике “нефть-гудрон”
(ЭВМ)
Произведём расчёт коэффициента теплопередачи теплообменника Т-309 с
помощью программы “Ktepper”. Для
этого на основании количества и свойств нефти и гудрона подготовим исходные
данные для расчёта.
Расход теплоносителей:
Gн=595238∙0,33=196428
кг/ч - расход нефти, теплоноситель 1.
Gг=82458,3
кг/ч - расход гудрона через теплообменник по одному потоку, теплоноситель 2;
Средняя температура нефти:
Плотность
для нефти:
.
Энтальпия
нефти на входе в теплообменник:
Энтальпия нефти на выходе из теплообменника:
.
Тепловая
нагрузка аппарата:
.
Определим
энтальпию гудрона, выходящего из теплообменника.
,
,
-
относительная плотность жидкой фазы на входе в колонну с учетом молярной массы,
определенной по формуле Воинова:
Отсюда
тогда
По [9] определяем температуру теплоносителя. t = 311,4 0С
Средняя температура гудрона:
Физические свойства теплоносителей:
относительные плотности нефти:
относительные
плотности гудрона:
определим
кинематические вязкости:
и
- для нефти, тогда можно составить систему уравнений
из формулы
и определить A и B.
отсюда
.
Кинематическая
вязкость гудрона:
(
мм2/с).
Отсюда
мм2/с.
Принимаем кожухотрубчатый теплообменник в соответствии с ГОСТ 15122-79
[13]. Заносим необходимые данные в таблицу 8.1.
Таблица 8.1 исходные данные для расчёта коэффициента теплопередачи
|
Наименование параметра
|
размерность
|
значение
|
|
средняя температура нефти в
трубном пространстве
|
К
|
496
|
|
плотность нефти в трубном
пространстве при 288 К
|
кг/м3
|
851,4
|
|
плотность нефти в трубном
пространстве при 496 К
|
кг/м3
|
706,1
|
|
вязкость нефти в трубном
пространстве при 496 К
|
м2/с
|
0,000000215
|
|
средняя температура гудрона
в межтрубном пространстве
|
К
|
598,7
|
|
плотность гудрона в
межтрубном пространстве при 288 К
|
кг/м3
|
955,8
|
|
плотность гудрона в
межтрубном пространстве при 598,7 К
|
кг/м3
|
839,2
|
|
вязкость гудрона в
межтрубном пространстве при 598,7 К
|
м2/с
|
0,00046985
|
|
внутренний диаметр труб
|
м
|
0,021
|
|
Наружный диаметр труб
|
м
|
0,025
|
|
толщину стенки труб
|
м
|
0,002
|
|
количество труб на поток
|
шт.
|
51
|
|
площадь проходного сечения
в вырезе перегородки
|
м2
|
0,045
|
|
площадь проходного сечения
между перегородками
|
м2
|
0,040
|
|
коэффициент
теплопроводности материала труб
|
вт/(м·к)
|
17,5
|
|
расход нефти в трубном
пространстве
|
кг/ч
|
196428
|
|
расход гудрона в межтрубном
пространстве
|
кг/ч
|
82458,3
|
Результаты расчёта теплообменника по программе “Ktepper” представлены в таблице 8.2.
Таблица 8.2 - Результаты расчёта теплообменника
|
Наименование параметра
|
размерность
|
значение
|
|
Скорость потока в трубном
пространстве
|
м/с
|
1,279
|
|
Скорость потока в
межтрубном пространстве
|
м/с
|
1,355
|
|
Коэффициент теплоотдачи в
трубном пространстве
|
Вт/м2∙К
|
2194,6
|
|
Коэффициент теплоотдачи в
межтрубном пространстве
|
Вт/м2∙К
|
57,6
|
|
Коэффициент теплопередачи
|
Вт/м2∙К
|
83
|
9. Расчет площади поверхности нагрева теплообменника «нефть-гудрон»
Средний температурный напор определяется по формуле:
Требуемая
площадь поверхности теплообмена рассчитаем по уравнению:
где
К - коэффициент теплопередачи, определённый на стр. 51 , Вт/(м2 ∙К).
Для
обеспечения требуемой поверхности теплообмена примем теплообменник с диаметром
кожуха 1000 мм и поверхностью теплообмена при длине труб 6 м - 267 м2 [18].
Тогда
запас поверхности теплообмена составит:
10. Расчет полезной тепловой нагрузки печи атмосферного блока
Количество теплоты, затрачиваемой на нагрев и частичное испарение
«горячей струи», определяется по формуле:
Где
- расход потока, поступающего в печь (40% от
количества нефти, поступающей в К-1).
-
массовая доля отгона «горячей струи» на выходе из печи (рассчитывается с
помощью программы «Oil» при температуре на выходе из печи 360°С и давлении
460 кПа):
Peзультaты pacчeтa:вaя дoля oтгoнa пapoв e1= .3802085876465льнaя дoля
oтгoнa пapoв e= .5073199868202209лeкуляpнaя мacca иcxoднoй cмecи Mi=
238.5108795166016лeкуляpнaя мacca жидкoй фaзы Ml= 306.0629272460938лeкуляpнaя
мacca пapoвoй фaзы Mp= 172.9078063964844
-
энтальпии жидкой и паровой фаз отбензиненной нефти при температурах на входе (t1=280°С)
и выходе (t2=360°С) из печи, кДж/кг.
Энтальпия паровой фазы отбензиненной нефти на выходе из печи:
где
- молярная масса паровой фазы.
Тогда
Энтальпия
жидкой фазы отбензиненной нефти на выходе из печи:
где
- молярная масса жидкой фазы.
Тогда
Энтальпия
жидкой фазы отбензиненной нефти на входе в печь:
где
- молярная масса жидкой фазы.
Тогда
Тогда:
Расход
тепла на нагрев отбензиненной нефти на входе в К-2
Энтальпия паровой фазы отбензиненной нефти на выходе из печи (табл. 7.9,
стр. 43):
Тогда
Энтальпия
жидкой фазы отбензиненной нефти на выходе из печи:
Энтальпия
жидкой фазы отбензиненной нефти на входе в печь:
,
где
- молярная масса жидкой фазы.
Тогда
Расход
тепла на перегрев водяного пара определяется по уравнению:
)
где
- количество перегреваемого водяного пара, состоящее
из
1) подаваемого в низ колонны К-2, принимаем 2% от количества фракции,
подаваемой в К-2 из печи П-1:
)
подаваемого в стриппинг К-2/1, принимаем 1% от количества фр. 180-270°С:
)
подаваемого в стриппинг К-2/2, принимаем 1% от количества фр. 240-360°С:
Тогда
общее количество водяного пара будет равно:
Температуру пара на входе в пароперегреватель принимаем 200 °C, а на
выходе 400 °C при давлении 1000 кПа.
;
Тогда
расход тепла на перегрев водяного пара равен:
Количество
теплоты, затрачиваемой на нагрев и частичное испарение отбензиненной нефти
перед входом в колонну К-2 рассчитан в п. 7.
Теплопроизводительность трубчатой печи (Qт, МВт) определяется по уравнению:
где
η - КПД печи, колеблющийся в пределах 0,6-0,8 [10].
Принимаем η=0,7.
11. Охрана окружающей среды на установке
На современном этапе развития производства все большее применение находит
принцип «от техники безопасности к безопасной технике». Если раньше обеспечение
безопасности работающих сводилось к применению предохранительных устройств и
защитных приспособлений, то теперь основным направлением охраны труда является
создание таких процессов и оборудования, в которых практически исключается
возникновение опасностей и вредностей. Энергонасыщенность современных объектов
стала огромной. Постоянно интенсифицируются технологии, вследствие этого такие
параметры, как температура, давление, содержание опасных веществ, растут и
приближаются к критическим. Растут единичные мощности аппаратов, количества
находящихся в них веществ. Номенклатура выпуска нефтеперерабатывающего или
нефтехимического заводов с передовой технологией, обеспечивающей комплексную
переработку сырья, стала состоять из тысяч позиций, причем многие из
изготавливаемых продуктов взрыво-, пожароопасные и (или) токсичны. Успешное
решение экологических проблем в значительной степени зависит от рационального
проектирования и совершенствования таких технологических процессов, как системы
факельного хозяйства, каталитического обезвреживания газовых выбросов и очистки
производственных сточных вод [1].
Степень загрязнения атмосферного воздуха зависит также от высоты выброса.
При ветровом потоке воздуха, направленном на здание, над крышей и за зданием
создаётся область пониженного давления (зона аэродинамической тени). Внутри
этой зоны возникает циркуляция воздуха, в результате которой в зону вовлекается
пыль и газовые выбросы. Поэтому все организованные выбросы должны направляться
выше той зоны. При этом приземные концентрации вредных веществ могут быть
уменьшены до 6 раз.
Для уменьшения выбросов углеводородов необходимо постоянно контролировать
герметичность аппаратов, резервуаров, фланцевых соединений и т.д. особое
внимание необходимо уделить резервуарам для хранения нефтепродуктов.
Плавающие понтоны предназначены для резервуаров со щитовым или
сферическим покрытием с целью снижения потерь хранящихся в них
легкоиспаряющихся нефтей и нефтепродуктов. Понтон, плавающий на поверхности
жидкости, уменьшает площадь испарения по сравнению с обычным резервуаром,
благодаря чему резко снижаются (в 4-5 раз) потери от испарения. Понтон
представляет собой диск с поплавками, обеспечивающими его плавучесть. Между
понтоном и стенкой резервуара оставляется зазор шириной 100-300 мм во избежание
заклинивания понтона вследствие неровностей стенки. Зазор перекрывается
уплотняющими герметизирующими затворами.
Заключение
В результате выполнения данного курсового проекта была разработана схема
установки АВТ мощностью 5 млн.т/г Медынской нефти. Приведёны расчёты: состава
паровой и жидкой фаз в емкости орошения отбензинивающей колонны, атмосферной
колонны, теплообменника, печи атмосферного блока, материального баланса
установки. На данной установке получаем продукты согласно задания.
Список использованных источников
1. Нефти северных регионов: Справочник.
- Новополоцк, 2004. - 125с.
2. Танатаров М.А. и др. Технологические
расчеты установок переработки нефти.-М.:Химия, 1987.-352с.
3. Мановян А.К. Технология первичной
переработки нефти и природного газа: Учебное пособие для вузов. 2-е изд. - М.:
Химия, 2001. -568с.
4. Газы углеводородные сжиженные
топливные для коммунальнобытового потребления. Межгосударственный стандарт.
ГОСТ 20448-90. Изд. стандартов. М.
5. Топлива, смазочные материалы,
технические жидкости. Ассортимент и применение. Спр. / И.Г.Анисимов и др.; под
ред. В.М.Школьникова. Изд. 2-е. М.: Изд. центр "Техинформ", 1999. -
596., илл.
6. Справочный материал по курсу
«Технология переработки нефти и газа». - Новополоцк, 2005. - 20с.
7. Основные процессы и аппараты
химической технологии: Пособие по проектированию/ Г. С. Борисов, В. П. Брыков,
Ю. И. Дытнерский и др. Под. ред. Ю. И. Дытнерского, 2-е изд., перераб. И
дополн. М.: Химия, 1991. - 496с.
8. Корж А.Ф., Хорошко С.И. Методические
указания к выполнению курсового проекта №1 по курсу “Технология переработки
нефти и газа” для студентов специальности Т.15.02. - Новополоцк, ПГУ,2000
9. Хорошко С.И., Хорошко А.Н. Сборник
задач по химии и технологии нефти и газа. - Минск: Вышэйшая школа, 1989. -
122с.
10.Кузнецов А.А.,
Кагерманов С.М., Судаков Е.Н. Расчеты процессов и аппаратов
нефтеперерабатывающей и нефтехимической промышленности. - Л.: Химия, 1974. -
344с.
11.Корж А.Ф., Яско
Л.С. Методические указания по использованию ЭВМ при расчете коэффициента
теплопередачи при выполнении курсовых проектов по курсу “ Технология
переработки нефти и газа” для студентов специальности 0801. - Новополоцк, НПИ:
1984. - 8с.
12.А.И. Скобло,
И.А. Трегубова, Ю.К. Молоканов. Процессы и аппараты нефтеперерабатывающей и
нефтехимической промышленности. - 2-е изд., перераб. и доп. - М.: Химия, 1982 -
584 с.
13.Сарданашвили
А.Г., Львова А.И. Примеры и задачи по технологии
переработки
нефти и газа. - М.: Химия, 1980. - 256с.
.
Промышленный технологический регламент установки «Ректификация».
15.
Промышленный технологический регламент установки «ЭЛОУ-АВТ».