Сливо-наливная железнодорожная эстакада

  • Вид работы:
    Курсовая работа (т)
  • Предмет:
    Другое
  • Язык:
    Русский
    ,
    Формат файла:
    MS Word
    187,75 Кб
  • Опубликовано:
    2015-02-15
Вы можете узнать стоимость помощи в написании студенческой работы.
Помощь в написании работы, которую точно примут!

Сливо-наливная железнодорожная эстакада

Содержание

Техническое задание

Введение

1.      Конструктивная часть

.1 Устройство верхнего налива светлых нефтепродуктов в железнодорожные цистерны типа АСН-14ЖД

.2 Устройство нижнего слива светлых нефтепродуктов из железнодорожных цистерн УСН-150-ХЛ1

.        Технологический расчет трубопровода

2.1 Механический расчет трубопровода

2.2 Гидравлический расчет трубопровода

.        Подбор насосного оборудования

.        Технологическая часть

.1 Устройство верхнего налива светлых нефтепродуктов в железнодорожные цистерны типа АСН-14ЖД

.2 Устройство нижнего слива светлых нефтепродуктов из железнодорожных цистерн УСН-150-ХЛ1

.        Пожаротушение

Заключение

Список используемых источников

Техническое задание

Спроектировать сливо-наливную железнодорожную одностороннюю эстакаду на 12 цистерн , 2 вида топлива.

Введение

ЭСТАКАДА (французским estacade, от провансальского estaca - свая, балка * а. trestle, scaffold bridge; н. Estakade; ф. estacade; и. viaducto, puente expecial para cargar у descargar) - сливно-наливное надземное сооружение мостового типа для выполнения операций по сливу и наливу нефти, нефтепродуктов, углеводородных, химических и др. жидкостей в железнодорожные цистерны. Состоит из ряда опор и пролётных строений однотипной конструкции.

В зависимости от назначения сооружают эстакады только для налива или слива (ЭС) или комбинированные для слива и налива (ЭСН). Выбор оборудования эстакады обусловливается сортом продукта, для которого она предназначена, способом слива-налива. ЭС оборудуется устройствами нижнего слива и, как правило, на аварийный случай - устройствами верхнего слива. ЭС для лёгких нефтепродуктов с высоким давлением насыщенных паров имеет эжекторный слив, а для высоковязких нефтепродуктов дополнительно оборудуется устройствами для разогрева нефтепродукта в транспортных ёмкостях перед сливом.

ЭСН железнодорожных цистерн - конструкция из несгораемых материалов галерейного типа, расположенная вдоль горизонтальных прямолинейных участков железнодорожных ответвлений в пунктах слива и налива нефтей и нефтепродуктов и оснащённая необходимым оборудованием и трубопроводными коммуникациями. В торцах ЭСН, а иногда и в середине, на расстоянии не более 100 м друг от друга устанавливаются лестницы. На высоте 3,4 м сооружается галерейный проход. Для перехода с галереи к люку железнодорожной цистерны и её обслуживания имеются эксплуатационные площадки с откидными мостками, которые опускаются на котёл цистерн. В зависимости от количества одновременно обрабатываемых железнодорожных цистерн и наличия свободных площадей ЭСН сооружаются одно- или двухсторонними. На односторонних ЭСН обработка железнодорожных цистерн производится с одного железнодорожного пути. Двухсторонняя ЭСН оборудуется сливно-наливными устройствами для одновременного обслуживания цистерн с двух параллельных железнодорожных путей.

ЭСН одновременно могут обслуживать от 12 до 60 железнодорожных цистерн. Расположение сливно-наливных устройств вдоль ЭСН на расстоянии 4000 мм позволяет одновременно обслуживать маршрут, составленный из всех существующих типов железнодорожный цистерн. Типовые ЭСН могут оборудоваться сливно-наливными устройствами и системами трубопроводов, позволяющих одновременно вести слив и налив до 4 сортов нефтепродуктов (коллекторы для продуктов прокладываются внизу вдоль эстакады и через запорную арматуру соединяются со сливно-наливными устройствами).

.        Конструктивная часть

1.1 Устройство верхнего налива светлых нефтепродуктов в железнодорожные цистерны типа АСН-14ЖД

АСН-14ЖДв1/2 обеспечивает безопасный налив ж.д. цистерн по заданному количеству и отвод паров нефтепродукта с возможностью утилизации на специальных установках.

Конструкция наливного стояка с телескопическим наконечником и герметичным фланцем (крышкой) позволяет производить налив под уровень, исключая перелив(с помощью датчика контроля предельного уровня) и обеспечивая полный слив продукта из наливного стояка за счет установки в его верхней точке электромагнитного клапана для запуска воздуха. Система управления оборудования АСН-14ЖД построена на постоянном опросе управляющими контроллерами продукта, состояния технологических датчиков, комплекса. Она позволяет принимать команды оператора с центрального компьютера на выдачу конкретного вида продукта по определенному каналу, а также производить отпуск продукта с контролем за последовательностью действий оператора при выполнении операций по наливу и обеспечивать точность отпуска продукта.

С помощью передвижного эталонного мерника второго разряда вместимостью 2000 дм3 можно производить настройку комплексов до погрешности, не превышающей +0,15% непосредственно на каждом канале измерения без демонтажа узлов (при конкретной производительности налива).

Измерительный комплекс АСН-14ЖД2 предназначен для налива и учета светлых нефтепродуктов железнодорожных цистерн на нефтеналивных станциях в модульном исполнении для 3 видов нефтепродукта через один стояк.

Комплексы состоят из следующих основных блоков:

·              гидравлики;

·              поста налива;

·              управления.

Блок гидравлики представляет собой систему трубопроводов, в которых установлены задвижка, электронасос, газоотделитель, фильтр, преобразователь объема жидкости и регулирующий клапан. Комплексы в своем составе могут иметь от одного до трёх и более гидравлических блоков для разных продуктов, подаваемых на один или два блока поста налива.

Рисунок 1 - Блок гидравлики. 1 - Рама (с дренажным трубопроводом 1.1); 3 - Электронасос; 4 - Трубопровод; 5 - Клапан обратный; 6 - Газоотделитель, 7 - Отвод; 8 - Фильтр; 9 - Счетчик; 10 - Стойка; 12 - Проставка

Блок поста налива представляет собой металлический каркас, на котором находится площадка оператора и монтируется от одного до двух наливных складывающихся стояков.

Блок управления состоит из:

·              программно-аппаратного комплекса "АСН-Промприбор";

·              программируемого логического контроллера с устройством индикации для обработки и отображения выполняемых технологических операций по отпуску продукта оператором на посту налива;

·              пульта дистанционного управления (ПДУ), устанавливаемого в операторной;

·              датчиков положения, уровня, гаражного положения стояка и трапа;

Блок управления обеспечивает:

·              сбор данных при измерениях;

·              управление режимами налива;

·              управление запорной арматурой с электроприводом;

·              формирование отчетных документов;

·              архивирование и хранение данных.

По климатическому исполнению комплексы могут изготавливаться двух видов:

·              У, категории размещения 2 по ГОСТ 15150-69, для работы при температуре окружающего воздуха от минус 40 до плюс 50oС и относительной влажности от 30 до 100% при температуре плюс 25 oС;

·              ХЛ, категории размещения 2 по ГОСТ 15150-69 для работы при температуре окружающего воздуха от минус 60 до плюс 50oС и относительной влажности до100% при температуре плюс 25 oС.

Комплексы имеют следующие функции:

·              одновременный отпуск двух марок (видов) топлива по двум стоякам в ж/д цистерны потребителя, по заданным оператором дозам;

·              отображение информации о суммарном количестве отпущенного топлива по вызову оператора на ПДУ или подачи соответствующей команды с компьютера;

·              сохранение в отсчётном устройстве информации о суммарном количестве отпущенного топлива и отсутствие возможности его изменения в течение 10 лет при отключении электропитания;

·              аварийное прекращение выдачи дозы: автоматическое (датчик уровня ДУ) или непосредственно обслуживающим оператором, на посту налива (кнопкой управления КУ-92); или оператором с ПДУ или компьютера;

·              продолжение отпуска заданной дозы при устранении аварии с разрешения оператора с ПДУ или компьютера.

Основные технические характеристики представлены в таблице 1.

Таблица 1 - технические характеристики комплекса

Основные параметры

АСН-14ЖДв1/2

1.

Диаметр условного прохода, мм.

80-100

2.

Рабочее давление, МПА (кгс/см2)

0,6(6)

3.

Диапазон вязкости продукта, мм2

0,554-6,0

Температура наливаемой жидкости, oС

Оговаривается при заказе

5.

Пропускная способность: максимальная, м3/ч; минимальная, м3/ч.

80-100

6.

Зона действия, диапазон не менее, м.

30



+2...+3

7.

Масса не более, кг.

2500

8.

Количество наливных стояков, шт.

1 2

9.

Количество блоков гидравлики (БГ), шт.

от 1 до 3 от 2до 6

10.

Верхний предел показаний одного указателя суммарного учёта, л.

99999999*

11.

Дискретность задания и индикации дозы отпуска, л.

1

12* *

Мощность электродвигателя насоса (одного блока гидравлики- БГ), кВт

11

Примечания:

* При отключении питания значения хранятся в памяти в течение 10 лет.

** При закладывании в проект централизованной насосной станции, насосный агрегат БГ может не поставляться

1.2 Устройство нижнего слива светлых нефтепродуктов из железнодорожных цистерн УСН-150-ХЛ1

Установка для нижнего слива (налива) нефти и нефтепродуктов железнодорожных вагонов-цистерн УСН-150-ХЛ1 (далее установка) предназначена для нижнего слива-налива нефти и нефтепродуктов из железнодорожных вагонов-цистерн с универсальными сливными приборами.

Условия эксплуатации в части воздействия климатических факторов по ГОСТ 15150-69, исполнения ХЛ, категории размещения 1.

Таблица 2 - Технические характеристики

Основные параметры

норма

Диаметр условного прохода, мм

150

Условное давление, МПа

0,4

Усилие на рукоятке маховика, не более, Н

200

Момент трения в шарнирах, не более, Н·м

50

Зона подключения установки к патрубку сливного прибора вагона-цистерны, м

± 2

Установленный ресурс до капитального ремонта, циклов

2200

Срок службы, лет

10

Габаритные размеры в сложенном положении, мм, длина  ширина  высота

2200 700 600

Масса, кг не более

120


Установка УСН-150-ХЛ1 состоит из следующих основных частей (рисунок 2), указанных в таблице 3.

Таблица 3 - Основные части установки

Наименование узла или сборочной единицы

Позиция, №

Количество, шт.

Патрубок опорный

1

1

Шарнир двухрядный

2

1

Шарнир однорядный

1

Труба

3, 8

Головка

4

1

Захват

5

2

Кронштейн с пружиной в сборе

6

1

Пружина

7, 10

1

Болт фундаментный

9

4


Рисунок 2 - Установка УСН-150-ХЛ1

Установка (рисунок 2) состоит из шарнирно-соединенных труб, оканчивающихся, с одной стороны, опорным патрубком 1 с при-соединительным фланцем, а с другой стороны - присоединительной головкой 4.

Шарниры состоят из двух обойм, шариков и двух уплотняющих манжет, одна из которых обеспечивает герметичность со стороны продукта, другая от атмосферных осадков.

Опорный патрубок состоит из трубы, основания и присоединительного фланца. Основанием установка крепится к фундаменту, а присоединительным фланцем - к фланцу коллектора.

Присоединительная головка состоит из головки 6, двух захватов 5, коромысла 7 и маховика с рукояткой 8 (рисунок 3). Захват состоит из тяги и кулачка. Кулачок находится на верхней части тяги, а нижняя часть тяги крепится к коромыслу. В центральной части коромысла имеется ходовая гайка, которая находится на винте, один конец которого шарнирно закреплен на головке, а на втором конце установлен маховик. При вращении маховика вращается винт, а коромысло движется поступательно вверх или вниз в зависимости от направления вращения маховика.



.        Технологический расчет трубопровода

Технологический расчет трубопроводов заключается в решении следующих основных вопросов: определение оптимальных параметров трубопроводов, диаметр, толщина стенки; подбор насосного оборудования; расчет режимов эксплуатации трубопроводов; определение температурных напряжений и способы их компенсации.

Трубопровод выполняет свое назначение в том случае, если он обеспечивает перекачку необходимого количества нефтепродукта. Это зависит от ряда факторов: диаметра труб; давления, создаваемого в трубе насосом; разности отметок начала и конца трубопровода; температуры перекачиваемого продукта. Изменение любого из перечисленных факторов неизбежно приведет к изменению пропускной способности. Вследствие этой же взаимозависимости некоторые из факторов при выполнении технологических расчетов не могут быть определены однозначно, т.е. без учета влияния других факторов.

2.1 Механический расчет трубопровода

Механический расчет технологических трубопроводов нефтебаз производится на температурные напряжения и на напряжения от изгиба в холодную, когда труба изгибается под собственным весом без нагрева.

Толщина стенки технологических трубопроводов нефтебаз определяется по формуле:

 (1)

где n - коэффициент перегрузки по внутреннему давлению;

Р - внутреннее рабочее давление в трубопроводе, МПа;1 - первое расчетное сопротивление материала труб, МПа;н - наружный диаметр, м.

Первое расчетное сопротивление материала R1 определяется по следующей формуле:

 (2)

где R1н - первое нормативное сопротивление, соответствующее пределу прочности материала труб, МПа;- коэффициент условия работы трубопроводов и т.к. все технологические трубопроводы нефтебазы относятся к высшей категории, то m = 0,6;1 - коэффициент безопасности по материалу труб (для нефтебазовых трубопроводов обычно K1= 1,34 или K= 1,4);н - коэффициент надежности, зависящий от диаметра труб (для труб диаметром dy<1200 мм K=1).

 

 

Принимаем толщину стенки равную 4 мм.

Температурные напряжения, возникающие в стенках трубы, определяются по формуле:

 (3)

где - коэффициент линейного расширения;- модуль упругости, Н/м2;

tэ - максимальная или минимальная рабочая температура стенок трубы в процессе эксплуатации;

tф - температура фиксации расчетной схемы трубопровода (температура укладки).

МПа

Абсолютное удлинение подземного трубопровода:

 (4)

Абсолютное удлинение наземного трубопровода:

 (5)

Т.е. при одинаковых температурных условиях подземный трубопровод укорачивается или удлиняется в два раза меньше по сравнению с наземным. Отсюда можно сделать вывод, что в подземных трубопроводах надо компенсировать начальные или концевые его участки.

Технологические трубопроводы нефтебаз очень часто укладываются на высоких опорах. Такой трубопровод можно представить в виде многопролетной балки. Основной задачей для многопролетной балки является определение допустимой величины пролета. Под действием силы, действующей в пролете, трубопровод прогибается, образуя дугу с радиусом кривизны r, величина которого приближенно равна:

 

 (6)

где l - длина пролета;- стрела прогиба.

От изгиба в стенках трубопровода возникает напряжение, величина которого:

 (7)

Из курса "Сопротивление материала" известно, что максимальная величина прогиба равна:

 (8)

где q - удельная расчетная нагрузка от веса металла, изоляции, продукта, снежного покрова и гололеда, Н/м;- осевой момент инерции трубы, м4.

Подставив выражение (8) в (7), получим:

 (9)

Максимальная величина пролета определяется из условия:

 

 (10)

 (11)

Момент инерции сечения трубы рассчитаем по формуле:

,    (12)


Нагрузка от веса трубопровода и транспортируемой среды на единицу длинны трубы рассчитываем по формуле:

           (13)

где -плотность стали: 7800 кг/м3;

ρ- плотность нефтепродукта: 0,785 т/м3.


Нагрузка от снежного покрова и изоляции:

, (14)

где S- снеговая нагрузка, Па

tis- толщина изоляционного покрытия.


.

q=590,5+130,6=721,1 Н/м.


2.2 Гидравлический расчет трубопровода

Конечная цель гидравлического расчета трубопроводов - обеспечение заданной производительности перекачки. При применении насосной установки рассчитывается рабочий режим насосной установки, определяют мощность двигателя. При самотечных трубопроводах определяют требуемую разность отметок для необходимой производительности при заданном диаметре труб или необходимый диаметр трубопровода при заданной разности отметок и производительности.

Гидравлический расчет трубопроводов, перекачивающих нефтепродукты, выполняется для наиболее неблагоприятных условий.

Расчет всасывающих трубопроводов для транспортировки светлых нефтепродуктов с высокой упругостью паров /бензин и др./ необходимо вести при максимальной температуре нефтепродукта, чтобы избежать разрыва струи и обеспечить нормальную работу насоса.

Расчет нагнетательных трубопроводов для перекачки светлых нефтепродуктов ведется по минимальной температуре нефтепродуктов для наиболее удаленных и высоко расположенных точек коммуникаций и объектов.

Следует иметь в виду, что при выполнении технологических операций один и тот же трубопровод может быть как всасывающим, так и нагнетательным.

Расчетный расход нефтепродукта определяем в случае налива, т.к на него необходимо меньше времени:

,(1)

где V -общая вместимость танков, м3;

τn -норма времени налива, с.

.

Теоретически необходимый внутренний диаметр трубопровода определяется из уравнения неразрывности потока по формуле:

, (2)

где w - скорость движения жидкости в трубах, м/с.


Принимаем диаметр трубопровода равным 250мм.

Найдем расчетную величину скорости течения нефтепродукта:

,   (4)

 (м/с)

Коэффициент гидравлического сопротивления λ зависит от характера движения жидкости в трубопроводе и относительной шероховатости стенок труб.

Характер движения жидкости в трубопроводе определяется безразмерным параметром Рейнольдса, который рассчитываем для наиболее вязкого нефтепродукта:

, (5)

.

Значение переходных чисел Рейнольдса Re1 и Re2 определяются по формулам:

 , (6)

, (7)

где k- относительная шероховатость трубы, k=kэ/D; kэ - эквивалентная шероховатость стенки трубы, 0,2 мм; k=0,00083.

,

.

Т.о. имеет место турбулентный режим в зоне смешанного трения, для которого коэффициент гидравлического сопротивления определяется по формуле Альтшуля:

 (8)

.

Общие потери напора в трубопроводе равны:

, (9)

где hтр - потери на трение в трубопроводе, м,

hск - скоростной напор жидкости в трубопроводе, м,

∆z - разность нивелирных отметок конца и начала трубопровода, м.

Потери напора на трение в трубопроводах нефтебазы определяются по формуле Дарси - Вейсбаха:

, (10)

где lприв - приведенная длина трубопровода, м:

 . (11)

Скоростной напор жидкости в трубопроводе рассчитывается по формуле:

. (12)

Расчет всасывающего трубопровода при сливе.

Таблица 4 - Коэффициенты местных сопротивлений

Фильтр для светлых нефтепродуктов

1,7

Задвижка

0,05

Выход из резервуара через хлопушку

0,9

Счетчик

10

Тройник

2

Перепускной клапан

2,5




Длина всасывающего трубопровода при сливе 102 м.


Разность нивелирных отметок ∆z=1,5м.

H=2,36+0,3+1,5=4,16м.

Длина напорного трубопровода при сливе равна 30 м.


Разность нивелирных отметок ∆z=-1,5м.

H=2,17+0,3-1,5=0,97м.

Расчет всасывающего трубопровода при наливе.

Длина всасывающего трубопровода при наливе равна 30 м.


Разность нивелирных отметок ∆z=12,4м.

H=2,17+0,3+12,4=14,87м.

Расчет напорного трубопровода при наливе.

Длина напорного трубопровода при наливе 102 м.


Разность нивелирных отметок ∆z=5м.

H=2,36+0,3+5=7,66м.

.        Подбор насосного оборудования

Для слива и налива светлых нефтепродуктов на ж/д эстакаде подача должна превышать 408 м3/ч и напор 14,87 м.

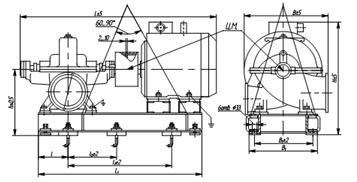
Исходя из полученных характеристик (дифференциального напора и расхода) выбираем центробежный насос двустороннего входа для перекачивания нефтепродуктов 8НДв-НМ-б с подачей 420 м3/ч, напором 30 м и потребляемой мощностью до 52 кВт.

Устройство и принцип работы

Агрегат состоит из насоса и приводного двигателя, установленных на общей фундаментной раме и соединенных между собой при помощи упругой втулочно-пальцевой муфты.

Насосы - центробежные, двустороннего входа, горизонтальные, одноступенчатые, с полуспиральным подводом жидкости к рабочему колесу и спиральным отводом.

Рисунок 4 - Насосный агрегат 8НДв-НМ-б

Корпус насоса имеет горизонтальный разъем. В нижней части корпуса расположены всасывающий и напорный патрубки, направленные в противоположные стороны.

Ротор насоса приводится во вращение электродвигателем через соединительную муфту. Опорами ротора служат подшипники, которые смазываются консистентной смазкой.

Рабочее колесо- двустороннего входа, , что позволяет в основном уравновесить осевые силы. Остаточные осевые усилия воспринимаются радиально-упорным двухрядным подшипником.

Для уплотнения протечек по валу насоса в зависимости от условий работы и требования заказчика применяются торцовые уплотнения (или двойные или одинарные со вспомогательным).

Направление вращения ротора - левое (против часовой стрелки), если смотреть со стороны двигателя. По требованию заказчика допускается изготовление насоса правого вращения (по часовой стрелке).

.        Технологическая часть

нефтепродукт железнодорожный трубопровод насосный

4.1 Устройство верхнего налива светлых нефтепродуктов в железнодорожные цистерны типа АСН-14ЖД

Распределение работ при монтаже оборудования

Заказчик

. Подготавливает площадку;

. Обеспечивает энергетику;

. Проводит земляные работы и устройство фундаментов;

. Проводит закупку необходимого оборудования.

Монтажная организация.

. Производит монтаж металлоконструкции наливной эстакады.

. Производит монтаж продуктовода, трубопроводов под электропроводку, системы пожаротушения, освещения, отвода паровоздушной смеси.

. Производит монтаж наливных закупаемого оборудования.

. Вызывает представителей завода изготовителя.

. Производит подключение электрических соединений.

. Производит установку оборудования в операторной.

. Производит опробование стояков без продукта.

. Производит испытание на герметичность.

. Опробование на продукте.

. Опытная эксплуатация.

. Метрологическая проверка.

Техническое обслуживание

Периодически, не менее одного раза в месяц, смазывать шарниры универсальной смазкой "ЦИАТИМ-201", а наружные поверхности деталей, не имеющих лакокрасочные покрытия - техническим вазелином.

Технический осмотр установки рекомендуется проводить не реже одного раза в месяц. При этом необходимо проверять:

состояние наружных частей установки для устранения коррозии, грязи и т.д;

герметичность неподвижных и подвижных частей установки;

герметичность подшипников и фланцевых соединений;

состояние заземления устройства.

Возможные неисправности и способы их устранения:

.Перечень возможных неисправностей и методы их устранения приведены в таблице 5.

Таблица 5 - Неисправности и методы устранения

Проявление неисправности

Вероятные причины

Способы их устранения

Нарушена герметичность шарниров

Вышли из строя манжеты или уплотнительные кольца

Заменить уплотнения


. Замена резинового уплотнения в шарнире.

прокручивая обойму (рисунок 5 поз. 3) высыпать все шарики через отверстия;

снять обойму (рисунок 5 поз. 3) с гильзы (рисунок 5 поз. 7);

заменить резиновое уплотнение (рисунок 5 поз. 6);

надеть обойму (рисунок 5 поз. 3) на гильзу (рисунок 5 поз. 7);

засыпать шарики через отверстия прокручивая обойму (рисунок 5 поз. 3);

закрутить гужоны (рисунок 5 поз. 8, 9).

Рисунок 5 - Шарнир. Общий вид.

.2 Устройство нижнего слива светлых нефтепродуктов из железнодорожных цистерн УСН-150-ХЛ1

Монтаж

Установка УСН-150 ХЛ 1 используется для слива (налива) нефтепродуктов в железнодорожные цистерны.

Установку монтируют на фронте слива на бетонном основании с помощью фундаментных болтов (входят в комплект поставки).

При монтаже установки уклон патрубков в сторону естественного слива относительно горизонтальной плоскости не менее 1°.

При присоединении установки к коллектору необходимо установить прокладку толщиной не менее 3 мм из паронита ГОСТ 481-80.

При монтаже установки на трубопровод с целью отвода зарядов статического электричества необходимо присоединить провод заземления к месту заземления, расположенному на опорном патрубке изделия.

После монтажа установки необходимо убедиться в правильности регулировки высоты захватов и уравновешивающей пружины.

Если при подключении к сливному прибору цистерны захваты не обеспечивают плотного поджатия присоединительной головки, то необходимо переставить регулировочные шайбы из положения "над коромыслом" в положение "под коромыслом".

Если консольные части устройства неуравновешены, необходимо уменьшить рабочую длину пружины, подложив под нее прокладку.

В нерабочем положении установка должна быть расположена вне зоны габарита подвижного состава.

Для проведения установки в рабочее положение (железнодорожная цистерна при этом должна находиться в зоне обслуживания ее установкой) необходимо:

а) снять крышку с присоединительной головки и подвести ее к сливному прибору цистерны;

б) установить головку точно к сливному прибору (крышка его при этом должна уже быть открыта);

в) подключить установку, плотно притянув захваты вращением маховика по часовой стрелке.

Примечание. Если цистерна имеет сливной прибор диаметром 200 мм, то захваты устанавливаются короткой стороной, если 160 мм, - то длинной стороной.

После приведения установки в рабочее положение можно производить через нее слив, открыв клапан сливного прибора цистерны.

После окончания слива отсоединить головку и привести установку в исходное положение, расположив патрубки параллельно железнодорожным рельсам. Закрыть крышкой.

Техническое обслуживание

Перед каждым пуском установки необходимо:

а) проверить наличие исправности заземления;

б) проверить отсутствие видимых повреждений.

Во время эксплуатации установки должно подвергаться - периодическому внешнему, а также профилактическому осмотру.

Внешний осмотр производится не реже 1 раза в 3 месяца. При этом необходимо:

а) проверить состояние оболочки и сварных швов (повреждения, течь не допускаются);

б) проверить наличие всех крепежных деталей и элементов (болтов, гаек, шайб и др.);

в) проверить наличие и состояние видимых уплотнений.

Профилактический осмотр установки должен производиться не реже 1 раза в год. При этом необходимо:

а) выполнить все работы в объеме периодического внешнего осмотра;

б) проверить затяжку всех крепежных элементов и подтянуть ослабленные болтовые соединения;

в) заменить поврежденные и изношенные уплотнения (механи-ческие повреждения не допускаются);

г) произвести смазку трущихся поверхностей и шарниров смазкой ЦИАТИМ-221 ГОСТ 9433-80

Один раз в два года производить разборку, чистку, смазку шарнирных соединений.

ВНИМАНИЕ ! Категорически запрещается эксплуатация установки с поврежденными деталями и другими неисправностями.

Текущий ремонт

Перечень возможных неисправностей и указания по их исправлению приведены в таблице 6.

Таблица 6 - Неисправности установки

Описание последствий отказов и повреждений

Возможные причины

Указания по установлению последствий отказов и повреждений сборочной единицы (детали)

Указания по устранению последствий отказов и повреждений

 Течь в шарнирах.

 Износ манжет. Грязь на трущей- ся поверхности.

 Определить визуально.

Заменить, очистить.

 Нет герметичнос- ти между головкой и сливным прибо- ром цистерны.

 Порвано уплот- няющее кольцо.

 Определить визуально.

Заменить.


Не отрегулиро- ваны захваты.

 Определить визуально.

 Отрегулировать согласно п. 2.6.

 Не уравновешена консольная часть.

 Ослабление уравновешивающей пружины.

 Определить визуально.

 Регулировку произвести с помощью шайб Ø120х90, h=10 мм (В комплект по- ставки не входят).


Меры безопасности

К монтажу и эксплуатации установки должны допускаться лица, изучившие настоящее руководство по эксплуатации и прошедшие соответствующий инструктаж.

При монтаже и эксплуатации установок УСН-150 ХЛ 1 необходимо руководствоваться:

1 "Правилами технической эксплуатации нефтебаз" г. Москва, 2000 г.;

2 "Типовой инструкцией по охране труда при эксплуатации резервуарных парков, предприятий нефтепродуктообеспечения" ТОИР-112-12-96, а также руководствоваться настоящим руководством по эксплуатации и других нормативных документов, действующих в данной отрасли промышленности.

Перед сливом нефтепродуктов должна быть проверена исправность установок, переключающих вентилей и задвижек.

Инструмент и приспособления, предназначенные для монтажа и демонтажа установок, должны быть изготовлены из материала, исключающего искрообразование.

Не допускается:

а) использование установки при отсутствии или неисправном заземлении;

б) эксплуатация установки при появлении течи через места уплотнения и сварные соединения;

в) применять усилие для перемещения труб более 50Н и на рукоятке маховика во время затяжки патрубка сливного прибора более 200Н.

Транспортирование и хранение

Установки можно транспортировать автомобильным и железнодорожным транспортом соблюдая правила перевозки грузов на данном виде транспорта.

Условия транспортирования стояков в части воздействия механических факторов - С ГОСТ 23170-78, климатических факторов внешней среды - 8 ГОСТ 15150-69.

Условия хранения - 6 ГОСТ 15150-69.

Вариант временной противокоррозионной защиты ВЗ-1, внутренняя упаковка ВУ-О по ГОСТ 9.014-78.

Срок консервации 2 года.

.        Пожаротушение

Для пожаротушения открытых и расположенных под навесами сливо-наливных железнодорожных эстакад легковоспламеняющихся и горючих жидкостей следует предусматривать:

стационарную установку пожаротушения воздушно-механической пеной средней кратности с дистанционным пуском,

водяное орошение лафетными стволами конструкций эстакады и железнодорожных цистерн,

установку стояков, с соединительными головками на магистральном (кольцевом) растворопроводе для подачи пены от переносных генераторов, на расстоянии 120 м друг от друга.

Инерционность системы пенного пожаротушения для сливо-наливных железнодорожных эстакад легковоспламеняющихся и горючих жидкостей должна быть не более 3 минут.

Расчетная площадь пенного пожаротушения для сливо-наливных железнодорожных эстакад принимается по внешнему контуру сооружения, включая железнодорожные пути, с учетом размещения на этой площади не менее 3 железнодорожных цистерн на каждой стороне налива.

Пеногенераторы следует располагать на строительных конструкциях эстакад с подачей пены сверху на железнодорожные цистерны и настил эстакады.

На каждую железнодорожную цистерну грузоподъемностью 60 т должна осуществляться подача пены не менее чем с одного пеногенератора.

Сливо-наливная эстакада должна быть обеспечена первичными средствами пожаротушения в соответствии с правилами пожарной безопасности при эксплуатации нефтеперерабатывающих предприятий (ППБ-79).

Совместно с пожарными извещателями, размещаемыми в районе сливо-наливных эстакад следует предусматривать устройства для дистанционного включения пожарных насосов в насосной пенотушения. Устройства для дистанционного включения насосов пенотушения должны располагаться на расстоянии не более 100 м друг от друга, но не менее двух на каждую эстакаду с расположением в противоположных концах эстакады.

Заключение

В курсовом проекте спроектирована односторонняя железнодорожная эстакада на 12 цистерн, 2 вида топлива.

В состав эстакады входят:

12 стояков верхнего налива АСН-14ЖД;

12 устройств нижнего слива УСН-150-ХЛ1;

3 лестницы, для доступа персонала на эстакаду;

металлическая конструкция эстакады.

Список используемых источников

1.      ВУП СНЭ-87

.        ВНТП 5-95

.        Тугунов П.И., В.Ф. Новосёлов "Типовые расчеты при проектировании и эксплуатации нефтебаз и нефтепроводов", ДизайнПолиграфСервис, Уфа - 2002, 655 с.

.        Ю.Д. Земенков, Н.А. Малюшин, Л.М. Маркова, А.Е. Лощинин "Технологические трубопроводы нефтебаз", справочное издание, Тюмень -1994

.        http://arp-komplekt.ru/products/

.        http://www.neftebaza.ru/

Похожие работы на - Сливо-наливная железнодорожная эстакада

 

Не нашли материал для своей работы?
Поможем написать уникальную работу
Без плагиата!
Без нейросетей!