Розроблення системи автоматичного контролю та регулювання процесу очищення конденсату парової турбіни

  • Вид работы:
    Курсовая работа (т)
  • Предмет:
    Другое
  • Язык:
    Украинский
    ,
    Формат файла:
    MS Word
    394,38 Кб
  • Опубликовано:
    2015-01-30
Вы можете узнать стоимость помощи в написании студенческой работы.
Помощь в написании работы, которую точно примут!

Розроблення системи автоматичного контролю та регулювання процесу очищення конденсату парової турбіни

Вступ

Основу сучасної енергетики в Україні становлять потужні атомні електричні станції (АЕС) (Хмельницька, Рівенська, Запорізька, Південно-Українська) та менш потужні теплові електричні станції (ТЕС). Зараз стан ТЕС дуже незадовільний, щоб не сказати критичний, оскільки за останні роки незалежності України не було проведено жодної серйозної реконструкції ТЕС, які потребують оновлення (технічного, особового та ін.). Як відомо Україна є достатньо забезпечена такою сировиною як вугілля, що являється основним паливом на ТЕС, і може більше видобувати його за рахунок створення нових шахт та реконструкції вже Існуючих, тому нова влада повинна звернути увагу на питання модернізації ТЕС з використанням нових технологій спалювання вугілля і одночасно використання пристроїв для очищення відходів.

Економічні показники і надійність роботи енергетичних систем визначаються в основному економічними показниками і надійністю первинних джерел енергії на ТЕС.

Суть технологічного процесу на ТЕС полягає в поетапному перетворенні різних видів енергії.

Первинними продуктами технологічного процесу ТЕС Е паливо, вода і повітря, кінцевим продуктом електроенергія. Як первинний, так і кінцевий продукти характеризуються відповідною кількістю (витратою, навантаженням) і якістю (теплотою згоряння і товщиною розмелювання твердого палива, концентрацією розчинних у воді сумішей, напругою і частотою струму на виході генератора та ін.).

Як відомо специфічною особливістю технологічного процесу ТЕС є неможливість зберігання на складі кінцевого продукту - електроенергії. В зв'язку з цим, а також через високі вимоги до якості електроенергії необхідно безперервно підтримувати співвідношення між електричним навантаженням І паропродуктивністю парогенератора, що залежать від витрат палива, повітря і живильної води.

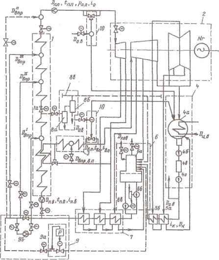
Технологічний (тепловий) процес на ТЕС в достатньому об'ємі відображається на принциповій схемі її теплової частини (тепловою схемою). Остання визначає зв'язки між основним і допоміжним обладнанням в межах замкнутого пароводяного контуру ТЕС по парі, воді і конденсату. Для прикладу розглянемо принципову теплову схему блочної ТЕС, що складається із прямотечійного парогенератора і конденсаційної турбіни (рис. 1).

Схему в цілому можна умовно поділити на ряд ділянок, що характеризуються загальними функціями і взаємодією теплового обладнання:

1.       пароводяний тракт парогенератора;

2.       проточна частина турбіни;

.         проміжний пароперегрівник (ділянка вторинного перегріву пари);

.         ділянка підготовки конденсату;

.         ділянка регенеративного підігріву конденсату;

.         ділянка підготовки живильної води (живильно-деаераційна установка);

.         ділянка регенеративного підігріву живильної води;

.         пусковий контур;

.         контури байпасування турбіни.

Нас цікавить ділянка №4, тобто ділянка підготовки конденсату відпрацьованої пари в турбіні.

Відпрацьована пара з турбіни поступає в конденсатор, де відбувається конденсації пари за рахунок нагрівання охолоджуючої води, температура якої нижча температури насичення пари. Конденсат, що утворюється внаслідок конденсації пари містить велику частину солей та кремнієвої кислоти, що поступають із присмоктами охолоджуючої води в об'єм конденсатора турбіни.

Рис. 1. Принципова теплова схема блочної ТЕС.

В системах охолодження конденсаторів при нагріванні охолоджуючої води відбувається термічний розпад бікарбонатів (2НС03 ®С032-+СО22О), що визначає можливість випаду СаСО2 на тепло передавальних поверхнях, і створюються сприятливі умови для біологічного наростання. Наявність відкладень приводить до погіршення теплообміну і вакууму в конденсаторах, потребує проведення періодично хімічного очищення конденсаторів. При обробці охолоджуючої води повинні виконуватися наступні вимоги: вміст активного хлору на виході із конденсатора не повинен перевищувати 0.3-0.5 мг/кг, при обробці води замкнутих систем вміст СиSО4 повинен підтримуватися в межах 3-6 мг/кг. фосфатів в перерахунку на Р043- - від 2.0 до 2.7 мг/кг, оксіетилдендифосфорної кислоти (ОЕДФК) - від 0,25 до 2.0 мг/кг.

Очищення конденсату турбіни (або основного конденсату) відбувається в блочній знесолюючій установці (БЗУ). Оскільки фільтри БЗУ не можуть витримати великих тисків, то її встановлюють між двома групами конденсатних насосів (І і ІІ ступенів). Насоси І ступеня підйому конденсату перекачують конденсат із конденсатори турбіни через БЗУ на вхід насосів її ступеня підйому, які в свою чергу подають конденсат через підігрівники низького тиску (ПНТ) в деаератор, де відбувається остаточне видалення Ь конденсату речовин, що можуть привести до погіршення якості живильної води та корозії металів корпусів обладнання ТБС.

Далі ми розглянемо технологічний процес, що відбувається під час очищення конденсату - турбіни у БЗК та наведемо основні технологічні параметри, що характеризують ділянку від конденсатора турбіни до ПНТ.

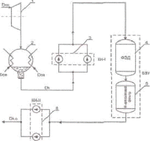
1. Опис технологічної схеми процесу очищення конденсату парової турбіни

На рис. 2. показана технологічна схема очищення основного конденсату. На даній схемі цифрами позначено:

1)парова турбіна;

2)конденсатор турбіни;

3)конденсатні насоси І ступені підйому конденсату;

4)фільтр змішаної дії (ФЗД), що входить в склад БЗУ;

5)Н-катіонітовий фільтр, що входить в склад БЗУ;

6)конденсатні насоси її стулені підйому конденсату.

Перегріта пара певної витрати поступає в турбіну (поз.1), де енергія тиску пари перетворюється в механічну енергію обертання ротора турбіни. Далі відпрацьована пара надходить в конденсатор турбіни (поз. 2), де відбувається охолодження пари (конденсація пари) за рахунок охолоджуючої води, що поступає в об'єм конденсатора.

Рис. 2. Технологічна схема очищення основного конденсату.

Потім конденсат піднімається за допомогою конденсатних насосів І ступеня (поз. 3) в БЗУ, де відбувається хімічне очищення основного конденсату в два етани: спочатку відбувається очищення конденсату від оксидів заліза, міді і розчиненого у воді аміаку у фільтрі змішаної дії (ФЗД) (по-їЛ); потім відбувається очищення конденсату від солей і кремнієвої кислоти в Н-катіонітовому фільтрі (поз. 5).

Отриманий очищений конденсат піднімається конденсатами насосами ІІ ступеня (поз 6) в підігрівники низького тиску.

. Основні параметри процесу очищення конденсату парової турбіни

Структурна схема технологічних параметрів І факторів, що впливають на роботу установки для очищення основного конденсату показана на рис. 3.

Рис. 3. Структурна схема технологічних параметрів і факторів, що впливають на роботу установки для очищення основного конденсату.

Вхідними та збурюючи ми величинами є:

DПП - витрата перегрітої пари на турбіну;

DОВІ витрата охолоджуючої води;

РКНІвх - тиск конденсату на вході конденсатної помпи першого ступеня;

Dк - витрата конденсату після конденсатора;

Вихідними величинами є:

Тк - температура конденсату перед ФЗД;

DФЗД - витрата конденсату перед ФЗД;

РКНІвих - тиск конденсату на виході із конденсатних помп першого ступеня підняття тиску основного конденсату;

Рн - тиск конденсату після Н-катіонІтового фільтру;

D'K - втрата конденсату після Н-катіонітового фільтру;

РКНІІвх - тиск конденсату на вході а конденсатні помпи другого ступеня підняття тиску основного конденсату;

РКНІІвих - тиск конденсату на виході із конденсатних помп другого ступеня підняття тиску основного конденсату;

DКНІІвх - витрата конденсату перед конденсатними помпами другого ступеня підняття тиску основного конденсату;

Dк 0 - витрата очищеного конденсату.

Найбільшими збуреннями, що можуть виникати при роботі даного технологічного процесу с: витрата перегрітої пари, яка буде залежати від навантаження парогенератора, потреб пари па інші відбори. Проте .ще одним досить сильним збуренням може бути витрата охолоджуючої води, яка може коливатися и широких межах.

Основними регульованими величинами для даного технологічного процесу є температура конденсату перед ФЗД, тиск конденсату на виході Ь Н-катіонітового фільтру, тиск конденсату перед конденсатними помпами другого ступеня підняття тиску та як наслідок витрата очищеного конденсату.

Метою керування даним технологічним процесом с підтримання високого надлишкового тиску перед конденсатними помпами другого ступеня підняття тиску.

3. Опис функціональної схеми автоматизації

Функціональна схема автоматизації (ФСА) є основним технічним документом проекту автоматизації, що визначає структуру системи управління технологічним процесом, а також обладнання його засобами автоматизації. Схема повніша давати уяву про об'єкт керування. В зв'язку з цим на ФСА повинне бути зображення технологічних апаратів, машин, трубопроводів, автоматичних пристроїв. а також зв'язки між ними.

Технологічні апарати і машини на ФСА зображують спрощено, але у відповідності до схеми, прийнятої в технологічній частині процесу. Контури графічних зображень апаратів І машин, а також співвідношення їх габаритних розмірів як правило, повинно відповідати дійсним. Біля кожного апарата і машини повинна бути назва або проставлене позиційне позначення.

Трубопроводи на ФСА позначають, як правил, суцільною лінією. Товщина лінії в межах 0,5 до 1.5 мм в залежності від призначення трубопроводу. При цьому використовують переривчасті лінії з цифрами, які проставляють в розривах ліній, що відповідають тій чи Іншій речовині, шо проходить по трубопроводі,

Регулювання здійснюється з допомогою мікропроцесорного контролера Реміконт Р130.

Є три контури регулювання:

1) контур регулювання температури перед ФЗД;

2) контур регулювання тиску після Н-катіонітового фільтру;

3) контур регулювання тиску перед конденсат ними помпами 2-го ступеня підняття тиску. Сигнал від термоелектричного перетворювача (термометра опору) надходить до уніфікованого перетворювача, який забезпечує неперервне перетворення значення різниці потенціалів в уніфікований сигнал дистанційної передачі; 0+5, 0т-20, 4-г-20 мА постійного струму. Цей сигнал по температурі води перед ФЗД поступає на регулятор температури води.

Сигнали про надлишкові тиски після Н-катіонітового фільтру та перед КН-ЇГ через тензорезисторні перетворювачі надходять на регулятори тисків.

. Опис принципової електричної схеми імпульсної сигналізації

Схеми, що розробляються, повинні задовольняти ряд вимог, перш за все надійності. Вони повинні бути також прості і економічні. Це досягається використанням в схемах нормалізованих вузлів і невеликого числа стандартних і недорогих елементів обмеженої номенклатури.

Всім елементам і пристроям, функціональним групам на принциповій схемі присвоюють буквенно-цифрові позначення згідно ГОСТ 2.710-81 "Позначення літеро-цифрові в електричних схемах".

При необхідності на схемі маркують ділянки електричних кіл у відповідності з ГОСТ 2.709-72. Маркування служить для розпізнавання ділянок кіл.

Сигналізація займає значний об'єм в автоматизації, оскільки дає можливість розвантажити оператора і значно збільшити ефективність системи керування технологічним процесом.

В даному курсовому проекті сигналізації підлягають наступні параметри:

температура води перед ФЗД;

тиск води після Н-катіонітовога фільтру;

тиск води перед КН-П.

Схема імпульсної сигналізації працює наступним чином: при замиканні контакту Р1 загоряється лампочка НL1 ї починає розряжатися конденсатор С1, Імпульс струму зарядки змушує короткочасно спрацювати реле К2; контакт К2,1 включить реле К1, а контакт К1.2 ставить реле К1 на самоблокування, контакт К1,1 вмикає дзвінок НА. Після проходження імпульсу струму з навитки реле К2 зникає струм і реле готове прийнята сигнали від інших задавачів.

Для відключення дзвінка необхідно натиснути кнопковий вимикач SВ2. Коло реле К1 розірветься, а контакти К1.1 і К1.2 розімкнуться. Перший контакт блокує реле К1 після відпускання SВ2, а другий відключите дзвінок.

Реле К2 не дає можливості відключатися дзвінку до відновлюваної номінальної напруги після її значного зниження. Вимикач SВ2 служить для перевірки ланок. Діоди не дають, можливості вмикатись усім лампам, крім тої, яка сигналіст про спрацювання технологічного контакту.

. Визначення особливостей проекту згідно галузевих стандартів

При експлуатації системи керування технологічними процесами повинні забезпечити: контроль за станом тепломеханічного обладнання, дане обладнання та системи його керування, надійність і економічність його роботи. Системи управління повинні бути виконані а об’єми передбаченим Міністерством енергетики України.

Всі передбачені проектом пристрої автоматичного регулювання, технологічних захистів, сигналізації постійно є в експлуатації при роботі обладнання. Щити надійно ущільнені, з закритими дверима; мають постійне освітлення та штепсельні розетки з напругою 12 і 220 В. Щити, перехідні коробки, виконавчі механізми, всі затискачі і кабелі, що до них підходять, проводи і жили кабелів мають маркування.

Силові і вимірювальні кола прокладені окремими кабелями в різних трубах. Прокладка кабельних ліній відповідає вимогам протипожежної безпеки. Первинні запірні органи на відбірних пристроях при експлуатації забезпечують можливість відключення імпульсних ліній при роботі обладнання.

Електроживлення систем управління здійснюється за групами споживачів:

·  технологічні захисти та їх давачі;

·  пристрої дистанційного керування і їх давачі;

·  прилади технологічного контролю і їх давачі;

·  пристрої аварійного попереджувальної сигналізації;

·  засоби автоматичного регулювання.

Для блочних установок джерелами змінного струму напругою 220/380 В повинні бути типи розподільчого пристрою власних потреб 0,4 кВ свого або сусіднього енергоблоку.

Дія сигналізації забезпечена при повній втраті живлення будь-якої групи споживачів, чи одного із виводів.

Захисти повинні бути виведені і роботи в наступних випадках:

·  при роботі обладнання в перехідних режимах;

·  коли необхідність вимикань захисту визначена інструкцією по експлуатації основного обладнання;

·  при очевидній несправності захисту;

•для періодичної перевірки.

На панелях захистів з обох сторін на встановленій на них апаратурі повинні бути пломби, що вказують їх приналежність. На шкалах приладів повинні бути відмітки уставок спрацювання захистів. Технологічні захисти, які працюють на вимкнення обладнання, повинні бути оснащені безперервно працюючим пристроєм, який фіксує причину їх спрацювання.

6. Обґрунтування розміщення засобів автоматизації на щиті і пульті

На місцевому щиті керування розміщені прилади відображення інформації про стан параметрів технологічного процесу, лампи сигналізації, блоки контролерів, схеми захисту (сигналізації), живлення засобів автоматизації.

На внутрішніх панелях щита керування розташовують:

а) регулятори, функціональні блоки, елементи аналогової і дискретної техніки, перетворювачі;

б) трансформатори, стабілізатори, пускачі, апаратура освітлення, ревуни, дзвінки джерела живлення малої потужності;

в) щитки електроживлення, запобіжники, проміжні реле;

г) апаратуру пневможивлення;

д) зборки комутаційних затискачів, з'єднуване.

При розташуванні апаратури всередині щитів враховують:

а) допустимі розміри монтажних полів щитів і стативів;

б) способи встановлення апаратури на уніфікованих монтажних конструкціях (рейках, платах, поворотних рамах);

в) розміщення штуцерів, вводів кабельних та трубних проводок, затискачів і контактів;

г) кількість поворотів і згинів електричних і трубних проводок;

д) розміри проходів для обслуговування щитів, забезпечення вимог правил техніки безпеки.

Рекомендується розміщувати апаратуру на бокових площинах. Якщо там не достатньо місця для розміщення запропонованої апаратури, рекомендується застосовувати поворотні рами, де встановлюють: вимикачі і запобіжники, автомати, випростувані, електромагнітні та пневмореле. Навантаження на поворотну раму допустиме не більше 30кг. На поворотних рамах забороняється встановлювати апаратуру розраховану на під'єднання трубних проводок.

На правій стінці щита розміщені: дзвінок та схема сигналізації, автоматичні вимикачі, розетка та групи затискачів для під'єднання давачів.

На лівій стінці щита розміщені; лампа освітлення щита, понижуючий трансформатор, блоки живлення регуляторів та вимірювальних перетворювач, кабельно-блочні з'єднувачі, перетворювачі температури та блок підсилення потужності.

На передній стінці щита розміщені: лампи сигналізації, вторинні самопишучі прилади, регулятори, а також кнопки вимкнення/перевірки сигналізації та ключі захисту.

Для забезпечення зручності експлуатації і дотримання правил техніки безпеки прилади, засоби автоматизації І допоміжні пристрої рекомендується розміщувати на висоті встановленій для цих приладів.

Розміщення приладів і обладнання па різних площинах щитів і стативів не погіршує або ускладнює їх монтаж та експлуатацію (зняття кришок, доступ до важелів керування).

При встановленні в щиті приладів, що мають глибину більше 400мм, передбачена підтримка прилад)' рейками.

Робоче положення приладів і апаратури, змонтованих на щитах неелектричних приладів, повинне відповідати вимогам діючих стандартів та інструкцій.

Показуючі прилади розміщені на витті зручній для нормального огляду показів приладів. Блоки контролерів розміщені на щиті, оскільки вони не вимагають постійного втручання з метою підстройки необхідних параметрів регулювання, захисту чи сигналізації.

В приміщеннях керування при розташуванні на щитах і стативах неелектричних, апаратів і трубних проводок не дозволяється встановлювати:

а.   прилади, до яких безпосередньо підводяться гріючі та вибухонебезпечні речовини

б.       давачі і дренажні лінії

7. Опис електричних і трубних проводок

Згідно вимог ПТЕ в одному кабелі заборонено прокладати силові і вимірювальні кола.

Електричні проводки між приладами і апаратами, розміщені в межах однієї панелі щита рекомендується виконувати безпосередньо між затискачами цих виробів без переходу через зборки затискачів щита. Під’єднання двох провідників до одного контактного гвинта не рекомендується, а більше двох - заборонено.

Електричці проводки між приладами і апаратами, розміщеними на ріпних панелях, рекомендується виконувати через зборку затискачів, здійснювати з'єднання перемичками. Перемички з провідників на зборках затискачів рекомендується виконувати зі сторони під’єднання кабелю.

Кінці проводів, що підключаються до приладів, апаратів і зборок затискачів, повинні мати маркування, яке має відповідати монтажним схемам шита або споживача.

Всі кабелі на схемі зовнішніх з'єднань прокладаються в захисних трубах з метою уникнення механічних пошкоджень.

Провід 1 від термометра опору поступає: безпосередньо у щит керування процесом очищення.

Кабелі 8 і 15, живлення і керування виконавчим механізмом і магнітним пускачем відповідно, поступають у з'єднувальну коробку, звідки розгалужуються до виконавчого механізму і пускача.

. Методика перевірки та налагодження схем автоматизації

До перевірки та налагодження схем автоматизації відносять;

·  ознайомлення з проектними матеріалами, кресленнями, схемами;

·  перевірка наявності апаратури і обладнання автоматизації передбачених проектом;

·  огляд змонтованих електричних і трубних проводок;

·  перевірка наявності та правильності маркування;

·  випробування певних видів апаратури і комутацій та систем в цілому;

Кожен кінець провідника повинен бути скільцьованим і мати бірку з маркуванням. При необхідності з'єднання багатьох провідників використовують перехідні клемні затискачі

Схеми перевіряються в комплекті шляхом контролю параметра на виході всього пристрою,

Якщо схема складається з елементів з'єднаних пайкою, то перевірку проводять тільки при виникненні підозри на їх несправність. На схемах щитів і пультів, де елементи з'єднані гвинтовими розняттями, перевіряється кожен з елементів схеми.

Розглянемо групу операцій по перевірці системи автоматизації технологічних процесів;

·  зняття характеристик реле, перевірка струму або напруги спрацювання і відпускання реле і контакторів;

·  визначення похибок вимірювальних приладів;

·  зняття характеристик вторинних приладів;

·  зняття характеристик підсилювачів;

·  перевірка і встановлення установок захисту.

Результати перевірки і зовнішнього огляду заносять в журнал дефектів виявлених при налагоджувальних роботах.

Комплекс випробування систем автоматизації проводять подаючи на робочу схему напругу . при цьому в колах бажано встановити тимчасові запобіжники, тому що можливе їх неодноразове згоряння при коротких замиканнях, якщо б схемі не були виявлені всі помилки,

В результаті повинні бути виявлені всі недоробки і монтажні помилки, забезпечена чіткість роботи окремих апаратів і для схеми в цілому, перевірена відповідальність виконаного монтажу проекту і встановлена необхідність внесення змін.

Про всі зауваження, недоліки І необхідні переробки слід повідомляти монтажну і проектну організації, про всі дефекти слід залишати записи в журналі.

Висновок

В даному курсовому проекті була розроблена схема процесу очищення конденсату парової турбіни. Була розроблена функціональна схема автоматизації технологічного процесу за допомогою мікропроцесорного контролера "Реміконт Р-130"; схема імпульсної сигналізації основних параметрів процесу очищення, які необхідно сигналізувати; оперативний щит керування; монтажно-комутаційна схема оперативного щита керування; схема зовнішніх з'єднань контуру регулювання температури води.

З даного проекту процесу очищення конденсату парової турбіни випливає, що температура конденсату перед ФЗД є одним з основних параметрів, який підлягає регулюванню, захисту і сигналізації.

Практично було засвоєно правила розробки робочої технічної документації при проектуванні системи автоматизації. Даний курсовий проект містить усі необхідні креслення і описи, що дозволили б розробити систему автоматичного контролю та регулювання процесу очищення конденсату парової турбіни.

очищення паровий турбіна автоматизація

Література

1. Плетнев Г.П. Автоматическое управление и защита теплоэнергетических установок електростанций: Учебник для техникумов. - 3-є издание. перераб. - М: Енергоиздат, 1986. - 344с.

2. Емельянов А.И., Капник О.В. Проектирование систем автоматизации технологических процессов. Справочное пособие по содержанию и оформлению проектов. - 3-е изд., перераб. И доп. - М.: Енергоиздат, 1983-400с.

3. Монтаж средств измерений и автоматизации, справочник под ред. А.С. Клюева М.: Енергоатомиздат, І988-400с.

4. Промышленные приборы и средства автоматизации: Справочник /В.Я. Бараноа, В.В. Черенков - Л.: Машиностроение. Ленинград. Од-шіе, 1987. - 847с.

5. Преображенский В.П. Теплотехнические измерения и приборы: Учебник для вузов по специальности "Автоматизация теплоэнергетических процессов". - М.: "Энергия", 1978. - 704с.

6. Методичні вказівки до курсового проекту з курсу "Проектування, монтаж і експлуатація систем автоматизації”.

Похожие работы на - Розроблення системи автоматичного контролю та регулювання процесу очищення конденсату парової турбіни

 

Не нашли материал для своей работы?
Поможем написать уникальную работу
Без плагиата!
Без нейросетей!