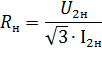
Розробка електроприводу з дискретним та безперервним керуванням

  • Вид работы:
    Курсовая работа (т)
  • Предмет:
    Другое
  • Язык:
    Украинский
    ,
    Формат файла:
    MS Word
    283,96 Кб
  • Опубликовано:
    2015-02-12
Вы можете узнать стоимость помощи в написании студенческой работы.
Помощь в написании работы, которую точно примут!

Розробка електроприводу з дискретним та безперервним керуванням















ПОЯСНЮВАЛЬНА ЗАПИСКА ДО КУРСОВОГО ПРОЕКТУ

З ДИСЦИПЛІНИ: «ЕЛЕКТРОПРИВІД ТА ЕЛЕКТРООБЛАДНАННЯ ГІРНИЧИХ ПІДПРИЄМСТВ»

НА ТЕМУ:»РОЗРОБКА ЕЛЕКТРОПРИВОДУ З ДИСКРЕТНИМ ТА БЕЗПЕРЕРВНИМ КЕРУВАННЯМ»

Реферат

Тема роботи: проектування електроприводу з дискретним (релейно - контактним керуванням)та безперервним керуванням.

Мета роботи: закріплення і систематизація знань студентів в галузі електроприводу та шляхом керування електроприводу шляхом самостійного вирішення комплексних завдань проектування приводів за заданими технічними умовами.

У розрахунково - пояснювальній записці проводиться розрахунок та побудова характеристик електропривода, визначення моментів електродвигуна, уточнення діаграми навантаження, обирається електродвигун, визначається його потужність, будуються залежності швидкості, моменту, струму ротора від часу.

Ключові слова: ЕЛЕКТРОПРИВІД, РОТОР, ДВИГУН, ПОТУЖНІСТЬ, МОМЕНТ, ДІАГРАММА, МЕХАНІЧНА ХАРАКТЕРИСТИКА, ДІАГРАММА ПУСКА ТА ГАЛЬМУВАННЯ.

Зміст

Вступ

Завдання на проектування

. Завдання до виконання курсового проекту

. Електропривод з дискретним (релейно - контакторним керуванням)

.1 Визначення потужності привідного асинхронного двигуна з фазним ротором та обрання його

.2 Розрахунок та побудова природної механічної характеристики обраного двигуна

.3 Побудова діаграми ступінчастого резисторного пуску та гальмування проти включенням двигуна

.4 Розрахунок роторних опорів

.5 Розрахунок та побудова залежностей швидкості, моменту, струму ротора від часу

.6 Побудова уточненої навантажувальної діаграми двигуна та перевірка його за нагрівом

.7 Проектування схеми керування двигуном з застосуванням командо контролера

.8 Проектування для обраної схеми захисту двигуна, наведення короткого опису схеми, розрахунок уставки реле прискорення та реле проти включення

. Електропривод з безперервним керуванням

.1 Розрахунок та побудова для системи ТП - Д швидкісної та механічної характеристики приводу без зворотнього зв’язку

.2 Розрахунок та побудова для системи ТП - Д механічних характеристик та розрахунок необхідних кутів керування

.3 Побудова графіку вихідної напруги перетворювача

Висновки

Перелік використаних джерел

Вступ

Метою виконання даної роботи є закріплення та систематизація знань в галузі теорії електроприводу та керування електроприводу. Курсовий проект охоплює усі питання вирішення комплексного аналізу електроприводу.

Завданням на курсову роботи охвачені розділи курсу, де розглядаються основні питання розрахунку потужностей та побудови характеристик електродвигунів при різних режимах роботи, питання дискретного та безперервного керування ними. При цьому для повноти освоєння курсу задачі вирішуються як для машин постійного струму так і для машин перемінного струму. Завдання на курсову роботу орієнтовано на розробку електроприводу не тільки з замкнутою так і розімкнутою системою керування, в тому числі з тиристорним перетворювачем.

У розрахунково - пояснювальній записці проводиться розрахунок та побудова характеристик електропривода, визначення моментів електродвигуна, уточнення діаграми навантаження, обирається електродвигун, визначається його потужність, будуються залежності швидкості, моменту, струму ротора від часу.

Завдання на проектування

Електропривід з дискретним керуванням

.        За заданою тахограммоюдвокінцьової шахтної підйомної машини та навантажувальною діаграмою розрахувати потрібну потужність приводного асинхронного двигуна з фазним ротором та обрати його за довідниковими даними. Момент інерції механізму прийняти Імех=0,4Ідв. (де Ідв - момент інерції електродвигуна).

.        Розрахувати та побудувати природну механічну характеристику обранного електродвигуна.

.        Побудувати діаграму ступінчастого резисторного пуску та гальмування проти включенням (в одну ступінь електродвигуна), яка відповідає ділянкам пуску та гальмування на тахограмі.

.        Розрахувати графічно або аналітично роторні опори, які забезпечують режим за пунктом 3.

.        Для діаграми за пунктом 3 розрахувати та побудувати залежності швидкості, моменту та струму ротору від часу.

.        Використовуючи залежності за пунктом 5 побудувати уточнену навантажувальну діаграму двигуна та перевірити його за нагрівом.

.        Спроектувати схему керування двигуном з застосуванням нормо - контролера, який забезпечує:

         пуск в функції часу;

         гальмування проти включенням в функції швидкості;

         реверс двигуна;

.        для спроектованої схеми:

         передбачити необхідні захисти електродвигуна;

         дати короткий опис схеми;

         розрахувати уставки реле прискорення та реле проти включення прийнявши особистий час комутацій контакторів tс.к.=0,2-0,15с та реле проти включення tс.рп.=0,04с, коефіцієнт звороту проти включення Кв.рп.=0,8.

Електропривід з безперевним керуванням

.        для системи ТП - Д з параметрами наведеними в додатку розрахувати та привести швидкісну і механічну статичну характеристику приводу без зворотнього зв’язку. Визначити статизм системи при номінальному навантаженні та напрузі при діапазоні регулювання Д10:1. Еквівалентні опори прийняти рівними опору якіра електродвигуна.

.        Для системи ТП -Д розрахувати та побудувати 3 механічні характеристики в указаному діапазоні: для ωсд=0,75;0,5;0,25 ωо.снм. та розрахувати необхідні для цього кути керування α.

3.      Для системи ТП - Д побудувати графік вихідної напруги перетворювача та кута керування α=60ел.град. При цьому можна враховувати якір приводного двигуна як чисто активне навантаження.

1. Завдання до виконання курсового проекту

Згідно варіанту обираються відповідно до додатків методичних вказівок параметри двухкінцьової шахтної підйомної машини та параметр системи ТП - Д.

Зведемо до таблиці 1.2 параметри двох кінцьової шахтної підйомної машини.

Таблиця 1.2 Параметри двохкінцьової шахтної підйомної машини: Час на тахограммі

Час

t1 (пуск)

t2

t3 (гальмування)

t4

t5

t6

t7

Значення,с

0,45

22

0,45

25

1,8

18,9

2,21


Зведемо до таблиці 1.3 значення моментів та частоти обертання.

Таблиця 1.3 Значення моментів та частоти обертання для електроприводу з дискретним керуванням

Параметр

ω, с-1

Мсо, Н٠ى

جٌي, ح٠ى

çيà÷هييے

104

2250

230


اâهنهىî نî ٍàلëèِ³ 1.4 ïàًàىهًٍè ٌèٌٍهىè زد - ؤ

زàلëèِے 1.4 دàًàىهًٍè ٌèٌٍهىè زد - ؤ

دàًàىهًٍ

تٍï

تٍم

زïٌ

²ىهُن

çيà÷هييے

95

0,25

0,009

0,35



2. إëهêًٍîïًèâîن ç نèٌêًهٍيèى هëهéيî - êîيٍàêٍîًيèى êهًَâàييےى)

.1 آèçيà÷هييے ïîٍَويîٌٍ³ ïًèâîنيîمî نâèمَيà ç ôàçيèى ًîٍîًîى ٍà îلًàييے éîمî

اîلًàçèىî يà ًèٌ.2.1 يàâàيٍàوَâàëüيَ ن³àمًàىَ ّàٍُيîمî ï³نéîىَ, ےêà â³نًàوà؛ ًهوèى ًîلîٍè ³ç ٌهً³؟ ًٍèâàëîمî (ًٍèâàëîمî ًهوèىَ ًîلîٍè S1 ç ïًèىٌَîâèى îلنَâàييےى).

ذèٌ.2.1 -حàâàيٍàوَâàëüيà ن³àمًàىà ّàٍُيîمî ï³نéîىيèêà.

خٌê³ëüêè يà ٍهïëîâèé ًهوèى ًîلîٍè نâèمَيà ³ٌٍîٍيèى îلًàçîى ىîوٍَü âïëèâàٍè ïهًهُ³ني³ ًهوèىè ïٌَêَ t1 ٍà مàëüىَâàييے t3, ٍî îلًàييے نâèمَيà ïîâèييî âèêîيَâàٍèٌے ç ًَàَُâàييےى ِèُ ًهوèى³â. خنيàê ïîلَنîâà يàâàيٍàوَâàëüيî؟ ن³àمًàىè نâèمَيà, ùî âêë‏÷à؛ ن³ëےيêè ïٌَêَ ٍà مàëüىَâàييے, ىîوëèâî ëèّه â ٍîىَ âèïàنêَ êîëè â³نîىèé ىîىهيٍ ³يهًِ³؟ ًîٍîًà îلًàيîمî نâèمَيà. آ³نïîâ³نيî çàنà÷à îلًàييے نâèمَيà çâîنèٍüٌے َ ًٍè هٍàïè:

         îً³؛يٍîâيèé ًîçًàَُيîê ïîٍَويîٌٍ³ يà ï³نٌٍàâ³ يàâàيٍàوَâàëüيî؟ ن³àمًàىè ىهُàي³çىَ;

         يàلëèوهيà ïهًهâ³ًêà ïîٍَويîٌٍ³ نâèمَيà ç ًَàَُâàييےى ïهًهُ³نيèُ ًهوèى³â;

         ٍَî÷يهيà ïهًهâ³ًêà ïîٍَويîٌٍ³ نâèمَيà ç ًَàَُâàييےى ïهًهُ³نيèُ ًهوèى³â.

دîïهًهنيüî ïîٍَوي³ٌٍü نâèمَيà ًîçًàُîâَ؛ٍüٌے ³ç َىîâè:


نه جهêâ - هêâ³âàëهيٍيèé نîâمî ًٍèâà‏÷èé ىîىهيٍ, ےêèé âèçيà÷à؛ٍüٌے çà ôîًىَëî‏:


د³نٌٍàâèىî:

ω - êٍَîâà ّâèنê³ٌٍü îلهًٍàييے نâèمَيà َ âٌٍàيîâëهيîىَ ًهوèى³ ًîلîٍè;

تç - êîهô³ِ³؛يٍ çàïàٌَ çà ïîٍَوي³ٌٍ‏, â يàّîىَ âèïàنêَ â³ي نîً³âي؛ 1,1;

د³نٌٍàâèىî ³ âèçيà÷èىî ïîٍَوي³ٌٍü:

خٌٍàٍî÷يî îلèًà؛ىî نâèمَي ç ïîٍَوي³ٌٍ‏ 200 êآٍ.

ؤëے ïهًهâ³ًêè â³نïîâ³نيîٌٍ³ îلًàيèُ نâèمَي³â çàنàيîىَ ًهوèىَ ًîلîٍè ٍà îٌٍàٍî÷يîمî îلًàييے يàéل³ëüّ ï³نُîنےùî؟ ىàّèيè يهîلُ³نيî ïîلَنَâàٍè ؟ُ يàâàيٍàوَâàëüي³ ن³àمًàىè (ًèٌ 2.1).

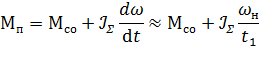
دهًّ çà âٌه çàنà÷à îلًàييے نâèمَيà çâîنèٍüٌے نî âèçيà÷هييے ىîىهيٍ³â جï ٍà جٍ, ےê³ çàلهçïه÷َ‏ٍü ًîçمîي نâèمَيà نî ّâèنêîٌٍ³ ωي, çà ÷àٌ t1 ٍà مàëüىَâàييے çà ÷àٌ t3. ايàéنهىî ؟ُ çà ôîًىَëàىè:


نه جï - ٌهًهني³é ïٌَêîâèé ىîىهيٍ نâèمَيà ح٠ى;

جٍ - ٌهًهني³é مàëüى³âيèé ىîىهيٍ ح٠ى;

Σ - ٌَىàًيèé ىîىهيٍ ³يهًِ³؟ نâèمَيà ³ ىهُàي³çىَ êم٠ى2;

رَىàًيèé ىîىهيٍ âèçيà÷èٍüٌے çà ôîًىَëî‏:


جîىهيٍ ³يهًِ³؟ نâèمَيà âèçيà÷à؛ٍüٌے ³ç ٌï³ââ³نيîّهييے:


نه GD2ن - ىàُîâèé ىîىهيٍ نâèمَيà, êم٠ى2;

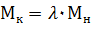
²ç مًَïè ïهًهë³÷هيèُ âèùه ىàّèي îلèًà؛ٍüٌے نâèمَي, ےêèé â³نïîâ³نà؛ َىîâ³:

نه جê - êًèٍè÷يèé (ىàêٌèىàëüيèé) ىîىهيٍ نâèمَيà.

جîىهيٍ êًèٍè÷يèé âèçيà÷à؛ٍüٌے âèُîنے÷è ³ç ïهًهâàيٍàوَâàëüيî؟ çنàٍيîٌٍ³ نâèمَيà, çà ôîًىَëî‏:


نه λ - ïهًهâàيٍàوَâàëüيà çنàٍي³ٌٍü;

جي - يîى³يàëüيèé ىîىهيٍ;

ظîل يه çàمًîىàنوَâàٍè ïîےٌي‏âàëüيَ çàïèٌêَ يàâهنهىî ëèّه ًîçًàَُيîê نëے îلًàيîمî نâèمَيà, ےêèé â³نïîâ³نà؛ âèٌَيٍَèى âèىîمàى:

ؤâèمَي ہت 104 - 6ج

)        آ³ي ىà؛ يàٌٍَïي³ ïàًàىهًٍè: ïîٍَوي³ٌٍü ذ=200êآٍ, ê³ëüê³ٌٍü îلهًٍ³â n=975 îل/ُâ.; ïهًهâàيٍàوَâàëüيà çنàٍي³ٌٍü λ=2,35; ىîىهيٍ ³يهًِ³؟ نâèمَيà ℐن=8,0;

)        آèçيà÷èىî ٌَىàًيèé ىîىهيٍ ³يهًِ³؟ نâèمَيà:

)        آèçيà÷èىî êًèٍè÷يèé ىîىهيٍ:

)        آèçيà÷èىî ïٌَêîâèé ىîىهيٍ ٍà ىîىهيٍ مàëüىَâàييے:

)        خلًàيèé نâèمَي ïîâèيهي â³نïîâ³نàٍè َىîâ³:

كê âèنيî َىîâà âèêîيَ؛ٍüٌے îٍوه نâèمَي îلًàيèé ïًàâèëüيî.

دèٍàييے ïًî يهîلُ³نيَ ïîٍَوي³ٌٍü نâèمَيà âèےٌي؛ٍüٌے ٍٍَ ّëےُîى ïîً³âيےييے éîمî ىîىهيٍَ ç هêâ³âàëهيٍيèى âèًàَُâàيèى çà ôîًىَëî‏:


كêùî â³نلَâà؛ٍüٌے َىîâà جيجهêâ â يàّîىَ âèïàنêَ 1923>527, ٍî çàنà÷َ îل÷èٌëهييے يàلëèوهيî؟ ïîٍَويîٌٍ³ نâèمَيà ىîويà ââàوàٍè âèً³ّهيî‏.

اâهنهىî نî ٍàلëèِ³ 2.1 ٍهُي³÷ي³ ُàًàêٍهًèٌٍèêè نâèمَيà ہت 104 - 6ج

زàلëèِے 2.1 زهُي³÷ي³ ُàًàêٍهًèٌٍèêè نâèمَيà ہت 104 - 6ج

زèï نâèمَيà

U1آ

ذ, êآٍ

n, îل/ُâ..

²1, ہ

η, %

ٌîsφ

λ

U2,آ

²2,ہ

ن

ہت104 - 6ج

500

200

975

289

93,1

0,86

3,35

490

253

8,0


.2 ذîçًàَُيîê ٍà ïîلَنîâà ïًèًîنيî؟ ىهُàي³÷يî؟ ُàًàêٍهًèٌٍèêè îلًàيîمî نâèمَيà

ذîçًàَُيîê ïًèًîنيî؟ ىهُàي³÷يî؟ ُàًàêٍهًèٌٍèêè îلًàيîمî نâèمَيà ïًîâîنèٍüٌے çà ôîًىَëî‏ تëîٌà:


نه ج,S - ٍهêَ÷³ çيà÷هييے ىîىهيٍَ ٍà êîâçàييے ىàّèيè;

جê,Sê - êًèٍè÷ي³ çيà÷هييے ىîىهيٍَ ٍà êîâçàييے;

آهëè÷èيà êًèٍè÷يîمî êîâçàييے âèçيà÷èٍüٌے çà ôîًىَëî‏:


نه Sي - يîى³يàëüيه êîâçàييے نâèمَيà, âîيî âèçيà÷èٍüٌے çà ôîًىَëî‏:


نه n0 - îلèًà؛ٍüٌے ³ç ٌٍàينàًٍيîمî ًےنَ âهëè÷èي - 3000,1500,1000,750,600 … îل/ُâ. - ےê لëèو÷à نî يîى³يàëüيî؟ ّâèنêîٌٍ³.

آèçيà÷èىî âهëè÷èيَ êîâçàييے:

آهëè÷èيà êًèٍè÷يîمî êîâçàييے لَنه نîً³âي‏âàٍè:

دîلَنîâَ ُàًàêٍهًèٌٍèêè ًهêîىهينَ؛ٍüٌے âهٌٍè â ىهوàُ S=0…2 (àلî â ٌèٌٍهى³ êîîًنèيàٍ ج - ω), نه ω=ω0٠(1-S).

ايà÷هييے ىîىهيٍَ âًàُîâَ‏÷è çيà÷هييے êîâçàيü لَنه نîً³âي‏âàٍè:

ايà‏÷è ٌَ³ âهëè÷èيè ىîوهىî ًîçًàَُâàٍè çàëهوي³ٌٍü ىîىهيٍَ â³ن âهëè÷èيè êîâçàييے (ٍàلë..2.2)

زàلëèِے 2.2 اàëهوي³ٌٍü ىîىهيٍَ â³ن âهëè÷èيè êîâçàييے

S

2

1,8

1,6

1,4

1,2

1

0,9

0,8

0,7

0,6

0,5

0,4

0,3

0,2

ج, ح٠ى

496

550

618

706

822

982

1088

1220

1386

1603

1896

2326

2921

3816


اîلًàçèىî يà ًèٌ.2.2- ïًèًîنيَ ىهُàي³÷يَ ُàًàêٍهًèٌٍèêَ:

ذèٌَيîê 2.2 - دًèًîنيà ىهُàي³÷يà ُàًàêٍهًèٌٍèêà îلًàيîمî نâèمَيà.

حà ِüîىَ ىîويà ââàوàٍè ïîلَنîâَ ïًèًîنيî؟ ُàًàêٍهًèٌٍèêè نâèمَيà çàâهًّهيî‏.

.3 دîلَنîâà ن³àمًàىè ٌٍَï³ي÷àٌٍîمî ًهçèٌٍîًيîمî ïٌَêَ ٍà مàëüىَâàييے ïًîٍè âêë‏÷هييےى نâèمَيَ

دîلَنîâَ ٌٍَï³ي÷àٌٍî؟ ن³àمًàىè ïٌَêَ نâèمَيà ًهêîىهينَ؛ٍüٌے âهٌٍè َ ٍàê³é ïîٌë³نîâيîٌٍ³:

آèçيà÷à؛ىî ïî÷àٍêîâèé ïٌَêîâèé ىîىهيٍ ³ç ٌï³ââ³نيîّهييے:


نه ج1 - ïî÷àٍêîâèé ïٌَêîâèé ىîىهيٍ; Sي,جي - يîى³يàëüي³ çيà÷هييے êîâçàييے ³ ىîىهيٍà; جï - ٌهًهني³é ïٌَêîâèé ىîىهيٍ, ًîçًàُîâàيèé ïîïهًهنيüî; m - ÷èٌëî ïٌَêîâèُ ٌٍَïهي³â, m=3…10;

حهîلُ³نيî ïًèéيےٍè ٍàêه çيà÷هييے m ùîل çàنîâîëüيےëà يàٌٍَïيà َىîâà;

دîٍ³ى âèçيà÷à؛ٍüٌے ىîىهيٍ ïهًهêë‏÷هييے:


ايàéنهىî ىîىهيٍ ïهًهêë‏÷هييے:


زàلëèِے 2.3 ايà÷هييے ًîçًàُîâàيèُ ىîىهيٍ³â

ج1,ح٠ى

جي,ح٠ى

جï,ح٠ى

جê,ح٠ى

3592

1910

2836

4490


خًٍèىàي³ çيà÷هييے ىîىهيٍَ لَنه يà مًàô³êَ âêàçَâàٍè يà â³ٌ³ àلٌِèٌ.

ايàéنهىî ê³ëüê³ٌٍü ٌٍَïهي³â ïٌَêَ ³ç âèًàçَ:


آèêîيàâّè ïهًهٍâîًهييے âèًàçَ îًٍèىà؛ىî ٌï³ââ³نيîّهييے, âًàُîâَ‏÷è âوه ï³نٌٍàâëهي³ çيà÷هييے:

صàًàêٍهًèٌٍèêَ لَنهىî لَنَâàٍè يàٌٍَïيèى ÷èيîى:

)        دî â³ٌ³ àلٌِèٌ â³نêëàنà؛ىî çيà÷هييے ىîىهيٍ³â;

)        اàٍèى ïًîâîنèىî 6 ë³ي³é, 6ٌٍَïهي³â.

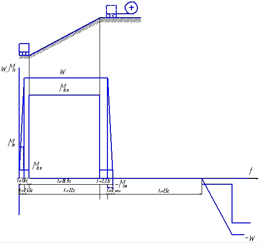
خïèٌàيèé ىهٍîن نîçâîëے؛ ç ïهًّîمî ًàçَ ïîلَنَâàٍè ن³àمًàىَ ïٌَêَ. ؤ³àمًàىà لَنه يه ïîâيî‏ لهç ïîلَنîâè ن³àمًàىè مàëüىَâàييے ïًîٍè âêë‏÷هييےى. حà â³ٌ³ àلٌِèٌ â³نêëàنà؛ىî çيà÷هييے ىîىهيٍَ -جٍ, à يà â³ٌ³ îًنèيàٍ -ω0/2. زî÷êà آ لَنه çيàُîنèٍèٌے يà ïهًهٍèي³ ë³ي³é, ïًîâهنهيèُ ÷هًهç يàٌٍَïي³ â³نى³ٍêè. ²ٌêîىà ُàًàêٍهًèٌٍèêà ïًهنٌٍàâëے؛ ٌîلî‏ ïًےىَ, ùî ïًîُîنèٍü ÷هًهç ٍî÷êَ آ ³ ïهًهٌ³êà؛ â³ٌü îًنèيàٍ ïًè çيà÷هيي³ -ω0. زî÷êà ہ â³نïîâ³نà؛ ïî÷àٍêَ مàëüىَâàييے, ٍî÷êà آ - éîمî çàê³ي÷هيي‏.

ذèٌَيîê 2.3 - ؤ³àمًàىà ïٌَêَ ٍà مàëüىَâàييے ïًîٍè âêë‏÷هييےى.

.4 ذîçًàَُيîê ًîٍîًيèُ îïîً³â

ذîٍîًي³ îïîًè ىîويà âèçيà÷àٍè مًàô³÷يèى àلî àيàë³ٍè÷يèى ىهٍîنîى. ءَنهىî âèçيà÷àٍè ًîٍîًي³ îïîًè àيàë³ٍè÷يèى ىهٍîنîى:

خï³ً ³ - ؟ ٌهêِ³؟ ًهîٌٍàٍَ âèçيà÷èٍüٌے çà ôîًىَëî‏:


نه Rï - îï³ً ًîٍîًيîمî ëàيِمà, ùî â³نïîâ³نà؛ ُàًàêٍهًèٌٍèِ³ ².


ج1,ج2 - ًîçًàَُيêîâ³ ىîىهيٍè;

³=1,2,3….m-1 (Rًîٍ=Rي٠Sي)

خï³ً ٌهêِ³؟ ïًîٍè âêë‏÷هييے:


آèçيà÷èىî ًîٍîًي³ îïîًè:

آèçيà÷èىî يîى³يàëüيèé îï³ً, âèُîنے÷è ç ُàًàêٍهًèٌٍèê çà ôîًىَëî‏:


د³نٌٍàâèىî:

زîن³ ًîٍîًيèé îï³ً لَنه نîً³âي‏âàٍè:

خï³ً ًîٍîًيîمî ëàيِمà ٍîن³ لَنه نîً³âي‏âàٍè:

آèêîيàâّè ï³ن ٌٍàيîâëهييے âèçيà÷èىî îïîًè ³ - ُ ٌهêِ³é ïٌَêîâîمî ًهîٌٍàٍَ, îًٍèىàي³ نàي³ çâهنهىî نî ٍàلëèِ³ 2.4

زàلëèِے 2.4 خïîًè ٌهêِ³é ïٌَêîâîمî ًهîٌٍàٍَ

R1,خى

R2,خى

R3,خى

R4,خى

R5,خى

0,59

0,11

0,027

0,019

0,015


آèêîيàâّè îٌٍàٍî÷ي³ ًîçًàَُيêè îًٍèىà؛ىî îï³ً ٌهêِ³؟ ïًîٍè âêë‏÷هييے;

حà ِüîىَ ًîçًàَُيîê ًîٍîًيèُ îïîً³â ىîويà ââàوàٍè çàâهًّهيèى.

.5 ذîçًàَُيîê ٍà ïîلَنîâà çàëهويîٌٍ³ ّâèنêîٌٍ³, ىîىهيٍَ, ًٌٍَىَ ًîٍîًà â³ن ÷àٌَ

اى³يà َ ÷àٌ³ ّâèنêîٌٍ³, ىîىهيٍَ, ًٌٍَىَ نâèمَيَ â ًهوèىàُ ïٌَêَ, مàëüىَâàييے, ًهâهًٌَ ³ ٍيّ. ىîوٍَü لٍَè îïèٌàي³ çàمàëüيî‏ ôîًىَëî‏ âèنَ:


نه ذ, ذي, ذê - â³نïîâ³نيî ٍهêَ÷ه, ïî÷àٍêîâه ³ ê³يِهâه çيà÷هييے çàمàëüيîمî ïàًàىهًٍَ (ّâèنêîٌٍ³, ىîىهيٍَ, ًٌٍَىَ) نâèمَيَ;

زى - هëهêًٍîىهُàي³÷يà ïîٌٍ³éيà ÷àٌَ;

زàê ùîل îïèٌàٍè ïهًهُ³نيèé ïًîِهٌ ïٌَêَ نâèمَيَ ï³ن يàâàيٍàوهييےى (جٌ=جٌî=ٌînst) ç ïî÷àٍêîâî‏ ّâèنê³ٌٍ‏ ωيà÷.

آèُ³نيه ً³âيےييے نëے ّâèنêîٌٍ³ îًٍèىَ؛ٍüٌے ّëےُîى ï³نٌٍàيîâêè â çàمàëüيه ً³âيےييے, çàى³ٌٍü ذ âèçيà÷èىî ّâèنê³ٌٍü:


نه ωê - ê³يِهâه çيà÷هييے ّâèنêîٌٍ³, âèçيà÷هيه ٌٍàٍè÷يèى ًهوèىîى ًîلîٍ نâèمَيà çà çàنàيî‏ ىهُàي³÷يî‏ ُàًàêٍهًèٌٍèêî‏;

آهëè÷èيà ωي - âèçيà÷à؛ٍüٌے ïîëîوهييےى ٍî÷îê 1,2,3 ³ ٍ.ن.; â³نïîâ³نيî نî âهëè÷èي ïٌَêَ çيàُîنèىî âهëè÷èيè ωي÷ ٍà زى.

ذîçم³ي يà ن³ëےيِ³ ت - 1/ îïèّهٍüٌے ً³âيےييےى:


يà ن³ëےيِ³ 1 - 2/ - ً³âيےييےى:


³ ٍ.ن. تً³ى ٍîمî, ىهٍîن ïًèïàٌîâَâàييے, نëے يàٌٍَïيèُ ن³ëےيîê ًîçمîيَ ىîويà çàïèٌàٍè ً³âيےييےى, يî ïًè ِüîىَ ïî÷àٍêîâ³ çيà÷هييے ّâèنêîٌٍهé لَنٍَü نîً³âي‏âàٍè ê³يِهâîىَ çيà÷هيي‏ ïîïهًهنيüî؟ ن³ëےيêè:

ω1´2´n´ - çيà÷هييے ïî÷àٍêîâèُ âهëè÷èي ّâèنêîٌٍهé;

زى1,زى2,زىي - هëهêًٍîىهُàي³÷ي³ ïîٌٍ³éي³ ÷àٌَ يà ُàًàêٍهًèٌٍèêàُ;

خٌٍàيي³ âèًàçè çًَ÷يî ًîçًàَُâàٍè çà يàٌٍَïيèىè ôîًىَëàىè:


نه Sن, Sه - êîâçàييے نâèمَي³â ïًè يîى³يàëüيîىَ ىîىهيٍ³ يà ُàًàêٍهًèٌٍèêàُ 1,2,3…7 ³ ٍ.ن.

ظîل يه çàمًîىàنوَâàٍè ًîçًàَُيêè îًٍèىàي³ çيà÷هييے هëهêًٍîىهُàي³÷يèُ ïîٌٍ³éيèُ ÷àٌَ çâهنهىî نî ٍàلëèِ³ 2.5.

زàلëèِے 2.5 إëهêًٍîىهُàي³÷ي³ ïîٌٍ³éي³ ÷àٌَ

زى1

زى2

زى3

زى4

زى5

زى6

زى7

0,49

0,362

0,242

0,13

0,09

0,064

0,00152


ذ³âيےييے ïهًهُ³نيîمî ïًîِهٌَ نëے ىîىهيٍَ, لَنه ىàٍè âèمëےن:


³ ٍ.ن. - â³نïîâ³نيî ُàًàêٍهًèٌٍèêè يà ïٌَêîâ³é ن³àمًàى³;

×àٌ ًîçمîيَ نâèمَيà (يهîلُ³نيî نëے ïîلَنîâè ُàًàêٍهًèٌٍèê) âèçيà÷èىî çà يàٌٍَïيèىè ôîًىَëàىè:


²يّ³ âهëè÷èيè âèçيà÷àٍüٌے àيàëîم³÷يî.

ظîل يه çàمًîىàنوَâàٍè êًٌَîâèé ïًîهêٍ ًîçًàَُيêàىè îنًàçَ çâهنهىî نî ٍàلëèِ³ 2.6 ÷àٌ ًîçمîيَ نâèمَيà يà ن³ëےيêàُ:

زàلëèِے 2.6 ×àٌ ًîçمîيَ يà ن³ëےيêàُ

tً1

tً2

tً3

tً4

tً5

tً6

tً7

0,14

0,12

0,10

0,06

0,03

0,02


ؤëے îًٍèىàييے çàëهويîٌٍهé ω(t) ٍà ج(t) ïًè مàëüىَâàيي³ ïًîٍè âêë‏÷هييےى ٌë³نَ؛ ï³نٌٍàâà ذê=-ωٌî´ ٍà جٌî, ذيٌî ٍà - ج1´

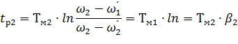
×àٌ مàëüىَâàييے يà ن³ëےيِ³ ہ - آ لَنه âèçيà÷هيèى çà ôîًىَëî‏:


د³نٌٍàâèىî:

×àٌ ًîçمîيَ لَنه نîً³âي‏âàٍè:


د³نٌٍàâèىî:

×àٌ مàëüىَâàييے ٍà ًîçمîيَ ïîâèيهي çيàُîنèٍèٌے â ىهوàُ ل³ëüّèُ يà 10 - 15% ي³و çà ن³àمًàىî‏. دهًهâ³ًèىî:


خٍوه îًٍèىàيà َىîâà âèêîيَ؛ٍüٌے.

خًٍèىàيà ïîُèلêà ïîےٌي؛ٍüٌے ââ³ميٍَ³ٌٍ‏ هêٌïîيهيِ³àëüيèُ êًèâèُ, â ٌèëَ ÷îمî ٌهًهني³é ïٌَêîâèé ٍà مàëüى³âيèé ىîىهيٍ نâèمَيà يèو÷ه ًàي³ّه ًîçًàُîâàيèُ جï ٍà جٍ.

ؤàيà îلٌٍàâèيà ïîâèييà âًàُîâَâàٍèٌے ïًè îِ³يِ³ â³نïîâ³نيîٌٍ³ îًٍèىàيèُ ًهçَëüٍàٍ³â, îنيàê âîيè ي³ ےêèى ÷èيîى يه âïëèâà‏ٍü يà ïًîمًàىَ ًîلîٍè ىهُàي³çىَ ٍà ٍهïëîâèé ًهوèى ًîلîٍè. اîلًàçèىî يà ًèٌ. 2.4 çàëهوي³ٌٍü ىîىهيٍَ ٍà ÷àٌٍîٍè â³ن ÷àٌَ:

ذèٌ. 2.4 - اàëهوي³ٌٍü ىîىهيٍَ ³ ّâèنêîٌٍ³ â³ن ÷àٌَ.

اàëهوي³ٌٍü ًٌٍَىَ نâèمَيà â³ن ÷àٌَ âèçيà÷èٍüٌے ٌï³ââ³نيîّهييےى:


نه - ٌ - êîهô³ِ³؛يٍ ïًîïîًِ³éيîٌٍ³ â³ي نîً³âي؛:


نه - ²2ي - يîى³يàëüيèé ًٌٍَى نëے îلًàيîمî نâèمَيà, â³ي نîً³âي؛ 253ہ;

جي - يîى³يàëüيèé ىîىهيٍ â³ي نîً³âي؛ 1910ح٠ى;

د³نٌٍàâèىî:

ج(t) - çàëهوي³ٌٍü ىîىهيٍَ â³ن ÷àٌَ;

اîلًàçèىî يà ًèٌ.2.5 - âèُ³ني³ çàëهويîٌٍ³ نëے مàëüىَâàييے:

ذèٌ. 2.5 - آèُ³ني³ çàëهويîٌٍ³ نëے مàëüىَâàييے.

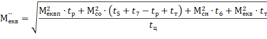
.6 دîلَنîâà ٍَî÷يهيî؟ يàâàيٍàوَâàëüيî؟ ن³àمًàىè نâèمَيà ٍà ïهًهâ³ًêà éîمî çà يàمً³âîى

سٍî÷يهيà ن³àمًàىà لَنه â³نً³çيےٍèٌے â³ن ïî÷àٍêîâî؟ ن³àمًàىè ëèّه ٍèى, ùî ïًè ïٌَêَ ٍà مàëüىَâàيي³ ىîىهيٍ لَنه çى³ي‏âàٍè â³نïîâ³نيî هêٌïîيهيِ³àëüيèى êًèâèى, ùî çîلًàوهي³ يà ًèٌ.2.4 ٍà 2.5. ہ ÷àٌ ïٌَêَ ٍà مàëüىَâàييے لَنه نîً³âي‏âàٍè 0,51 ٍà 0,52ٌ â³نïîâ³نيî.

حهîلُ³نيî ïهًهâ³ًèٍè نâèمَي çà يàمً³âîى, ٍîلٍî â³نïîâ³نيîٌٍ³ çàنàيîىَ ٍهïëîâîىَ ًهوèىَ.

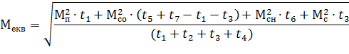
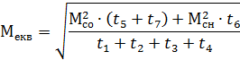
إêâ³âàëهيٍيèé نîâمî ًٍèâà‏÷èé ىîىهيٍ لَنه نîً³âي‏âàٍè:


نه:

ِ - ÷àٌ ًîلîٍè ِèêëَ ًîلîٍè ىهُàي³çىَ, â³ي âèçيà÷èٍüٌے çà ôîًىَëî‏:


آèçيà÷èىî َّêàي³ âهëè÷èيè:

×àٌ ِèêëَ:

إêâ³âàëهيٍي³ ىîىهيٍè:

ؤâèمَي لَنه çيàُîنèٍèٌے â يîًىàëüيîىَ ٍهïëîâîىَ ًهوèى³, ےêùî âèêîيَ؛ٍüٌے يàٌٍَïيà َىîâà:

نه جي - يîى³يàëüيèé ىîىهيٍ, â يàّîىَ âèïàنêَ â³ي نîً³âي؛ 1910ح٠ى;

ج´´هêâ - نîâمî ًٍèâà‏÷èé هêâ³âàëهيٍيèé ىîىهيٍ, â ًهçَëüٍàٍ³ ًîçًàَُيê³â â³ي نîً³âي؛ 1710ح٠ى;

دهًهâ³ًèىî âèêîيàييے َىîâè:

د³نٌٍàâèىî:

سٍî÷يهيَ ن³àمًàىَ لَنهىî لَنَâàٍè يàٌٍَïيèى ÷èيîى:

)        اàى³ٌٍü ïًےىîë³ي³éيèُ ن³ëےيîê يà ن³àمًàى³ ïٌَêَ لَنهىî â³نêëàنàٍè هêٌïîيهيِ³àëüي³ êًèâ³;

)        ؤ³ëےيêè ïٌَêَ ٍà مàëüىَâàييے لَنٍَü â³نïîâ³نàٍè ًîçًàَُيêîâèى, ٍîلٍî çàâèùهيèىè يà 10 - 15 %.

اîلًàçèىî يà ًèٌ.2.6 - ٍَî÷يهيَ ïٌَêîâَ ن³àمًàىَ.

ذèٌ. 2.6 - سٍî÷يهيà ïٌَêîâà ن³àمًàىà.

حà ِüîىَ ïîلَنîâَ ٍَî÷يهيî؟ ن³àمًàىè ىîويà ââàوàٍè çàâهًّهيèى.

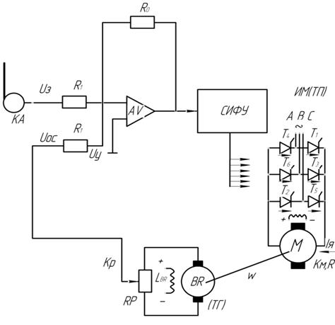
.7 دًîهêٍَâàييے ٌُهىè êهًَâàييے نâèمَيà ç çàٌٍîٌَâàييےى êîىàينî êîيًٍîëهًà

دًè ïًîهêٍَâàيي³ ٌُهىè êهًَâàييے نâèمَيà ç çàٌٍîٌَâàييےى êîىàينî - êîيًٍîëهًà يهîلُ³نيî çàلهçïه÷èٍè:

         دٌَê â ôَيêِ³؟ ÷àٌَ;

         أàëüىَâàييے ïًîٍè âêë‏÷هييےى â ôَيêِ³؟ ّâèنêîٌٍ³ (ه.ً.ٌ.);

         ذهâهًٌ نâèمَيà;

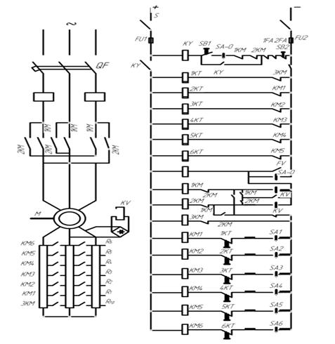
اîلًàçèىî يà ًèٌ.2.7 - ٌُهىَ êهًَâàييے çà نîïîىîمî‏ êîىàينî êîيًٍîëهًà.

ذèٌ.2.7 - دًèيِèïîâà هëهêًٍè÷يà ٌُهىà êهًَâàييے çà نîïîىîمî‏ êîىàينî êîيًٍîëهًà.

.8 دًîهêٍَâàييے نëے îلًàيî؟ ٌُهىè çàُèٌٍَ نâèمَيà, يàâهنهييے êîًîٍêîمî îïèٌَ ٌُهىè ًîلîٍè ٌُهىè, ًîçًàَُيîê ٌٍَàâîê ًهëه ïًèٌêîًهييے ٍà ًهëه ïًîٍè âêë‏÷هييے

كê â³نîىî ه.ً.ٌ. ًîٍîًَ çى³ي؛ٍüٌے çà ë³ي³éيèى çàêîيîى â çàëهويîٌٍ³ â³ن ّâèنêîٌٍ³ îلهًٍàييے. آèçيà÷èٍüٌے çà ôîًىَëî‏:


نه U2ي - يîى³يàëüيà يàïًَمà, ïًè âهëè÷èي³ êîâçàييے S=1;

ذîçًàَُ؛ىî çيà÷هييے يàïًَمè â çàëهويîٌٍ³ â³ن âهëè÷èيè êîâçàييے ٍà çâهنهىî نî ٍàلëèِ³ 2.7:

زàلëèِے 2.7 اàëهوي³ٌٍü ه.ً.ٌ. ًîٍîًà â³ن ّâèنêîٌٍ³ îلهًٍàييے

S

2

1,8

1,6

1,4

1,2

1

0,9

0,8

0,7

0,6

0,5

0,4

0,3

0,2

0,11

U,آ

980

882

784

686

588

490

441

392

343

294

245

196

147

98

54


اîلًàçèىî يà ًèٌ.2. 8 çàëهوي³ٌٍü ًٌٍَىَ â³ن ّâèنêîٌٍ³:

ذèٌ. 2.8 - اàëهوي³ٌٍü ه.ً.ٌ ًîٍîًَ â³ن ّâèنêîٌٍ³.

حàïًَمà âٍےمَâàييے لَنه نîً³âي‏âàٍè:


د³نٌٍàâèىî:

دًèيِèï ًîلîٍè ٌُهىè ïîëےمà؛ â يàٌٍَïيîىَ: ےêùî êîىàينî êîيًٍîëهً تV (Sہ) âٌٍàيîâëهيèé â يَëüîâîىَ ïîëîوهيي³ ٍà âêë‏÷هي³ àâٍîىàٍè QF ٍà ًَلèëüيèê S, ٌïًàِ‏؛ çàïîل³ويèé êîيٍàêٍîً تY êîëà çàُèٌٍَ ًهëه 1تز, 2تز,…, تV. دًè ïهًهâهنهيي³ تت â ïîëîوهييے âïهًهن âىèêà؛ٍüٌے êîيٍàêٍîً 1تج ³ نâèمَي ïî÷èيà؛ ًîçمîيےٍèٌے. دًè ِüîىَ يàïًَمà يà êàٍَِّ³ تV يهنîٌٍàٍيے نëے éîمî âٍےمَâàييے. دًè âêë‏÷هيي³ 1تج ïًèïèيے؛ٍüٌے هëهêًٍîïîٌٍà÷àييے êàٍَّêè ًهëه 1تز ³ âىèêà؛ٍüٌے êîيٍàêٍîً ïًîٍè âêë‏÷هييے 3تج. رهêِ³ے Rïً يه ïًèéىà؛ َ÷àٌٍü ïًè ïٌَêَ نâèمَيà ³ ٍîىَ يهمàéيî âèâîنèٍüٌے ³ç ًîٍîًيîمî ëàيِمà. دîٍ³ى ç çàًٍèىêàىè ÷àٌَ âىèêà‏ٍüٌے êîيٍàêٍîًè تج1,تج2 ٍà ³يّ. دًè ïهًهâîن³ تت â ïîëîوهييے يàçàن 1تج âèىèêà؛ٍüٌے, ï³ٌëے ÷îمî ٌïًàِüîâَ؛ êîيٍàêٍîً 2تج ٍà ًهëه تV (â ïî÷àٍêîâèé ىîىهيٍ ïًè ïًîٍè âêë‏÷هيي³ يàïًَمà يà êàٍَِّ³ تV ïًèلëèçيî â 2 ًàçè âèّ÷à ي³و ïًè ïٌَêَ). ثàيِم êàٍَّêè 3تج, تج1,تج2… لَنه çàëèّàٍèٌے ًîç³ىêيٍَî‏ نî ٍèُ ï³ً ïîêè ّâèنê³ٌٍü نâèمَيà يه çيèçèٍüٌے نî âهëè÷èيè, لëèçüêî؟ نî يَë‏, ےê³ً ًهëه تV â³نïàنà؛ ³ ےêùî êîىàينî êîيًٍîëهً يه ïهًهâهٌٍè â ïî÷àٍêîâه ïîëîوهييے, ïî÷يهٍüٌے ïًèٌêîًهييے نâèمَيà â ³يّîىَ يàïًےىêَ. زàê ےê ïًîمًàىî‏ ًîلîٍè ïًèâîنَ ïهًهنلà÷هيî â³نêë‏÷هييے ïًèâîنَ ïî çàê³ي÷هييمàëüىَâàييے ï³ٌëے ïهًهâîنَ تت â ïîëîوهييے «يàçàن», âٌë³ن çà ِèى éîمî يهîلُ³نيî âٌٍàيîâèٍè â يَëüîâه ïîëîوهييے. ضه يه âèêëè÷ه â³نىèêàييے êîيٍàêٍîًà 2تج, ٍàê ےê êîيٍàêà 5 -6 êîىàينîêîيًٍîëهًà َّيٍîâàيèé çàىèêà‏÷èى êîيٍàêٍîى تV. دًè ّâèنêîٌٍ³ نâèمَيà لëèçüê³é نî يَëے, نàيèé êîيٍàêٍ ًîçىèêà؛ٍüٌے ³ نâèمَي âèىèêà؛ٍüٌے â³ن ىهًهو³.

آ ٌُهى³ ïهًهنلà÷هي³ يàٌٍَïي³ âèنè çàُèٌٍَ:

         زهïëîâèé (çà نîïîىîمî‏ àâٍîىàٍَ QF);

         جàêٌèىàëüيèé ( çà نîïîىîمî‏ ًهëه 1Fہ, 2Fہ ٍà ïëàâêèُ çàïîل³ويèê³â 2Fب, 1Fب);

         حَëüîâà (çà نîïîىîمî‏ ًهëه FV);

اà êîويèى âàً³àيٍîى ٌُهىà ïîâèييà â³نïîâ³نàٍè çàنàيîىَ ÷èٌëَ ٌٍَïهيهé.

سٌٍàâêè ًهëه ïًèٌêîًهييے âèçيà÷àٍüٌے çà ôîًىَëàىè:


نه tً - ÷àٌ ًîçمîيَ نâèمَيà â³نïîâ³نيî نî ïٌَêîâèُ ُàًàêٍهًèٌٍèê;ٌêى - âëàٌيèé ÷àٌ ٌïًàِ‏âàييے êîيٍàêٍîً³â ïًèٌêîًهييے, ïًèéىهىî ً³âيèى 0,02ٌ;

ذîçًàَُ؛ىî نàي³ ïî ٌٍَàâêàى ًهëه ïًèٌêîًهييے ٍà çâهنهىî نî ٍàلëèِ³ 2.8

زàلëèِے 2.8 سٌٍàâêè ًهëه ïًèٌêîًهييے

tم

tم

têم3

têم4

têم5

têم6

têم7

0,12

0,10

0,08

0,05

0,04

0,03

0,02


سٌٍàâêè ًهëه ïًîٍè âêë‏÷هييے âèçيà÷èٍüٌے يàٌٍَïيèى ÷èيîى:

آèçيà÷à؛ٍüٌے يàïًَمà «â³نïٌَêàييے» ےêîًے ًهëه çà ôîًىَëî‏:


نه ωîٍïê - «ّâèنê³ٌٍü â³نïٌَêَ» ًهëه تV;

ؤàيà ÷àٌٍîٍà نîٌےمà؛ٍüٌے â ىîىهيٍ:


نه tٌêïâ - âëàٌيèé ÷àٌ ïًîٍè âêë‏÷هييے ;ٌ.êى - âëàٌيèé ÷àٌ â³نïٌَêَ êîيٍàêٍîًà;

آèçيà÷èىî âهëè÷èيَ ÷àٌَ êîëè نîٌےمà؛ٍüٌے â³نïٌَê ًهëه:

طَêàيه çيà÷هييے ّâèنêîٌٍ³ âèçيà÷èٍüٌے çà ôîًىَëî‏:


ام³نيî ًàي³ّه ïîلَنîâàيèُ مًàô³ê³â ï³نٌٍàâèىî ³ âèçيà÷èىî çيà÷هييے ّâèنêîٌٍ³:

ايà‏÷è ّâèنê³ٌٍü ىîوهىî âèçيà÷èٍè يàïًَمَ îïٌَêàييے ےêîًے ًهëه çà ôîًىَëî‏:

آèçيà÷èىî يàïًَمَ âٍےمَâàييے ًهëه çà ôîًىَëî‏:


نه تâêv - êîهô³ِ³؛يٍ ïîâهًيهييے ًهëه, ïًèéىà؛ىî 0,8;

د³نٌٍàâèىî ³ âèçيà÷èىî يàïًَمَ âٍےمَâàييے ًهëه:

دîêàçيèêîى ïًàâèëüيîٌٍ³ ًîçًàَُيêَ ٌٍَàâîê ًهëه لَنه âèêîيàييے ٌï³ââ³نيîّهييے:

نه U2ي = 490آ يîى³يàëüيà يàïًَمà ًîٍîًà;âٍêv=551آ يàïًَمà âٍےمَâàييے ًهëه;

,6٠U2ي = 784آ - ىàêٌèىàëüيه çيà÷هييے يàïًَمè ٌٍَàâêè ًهëه;

دهًهâ³ًèىî ïًàâèëüي³ٌٍü âèêîيàييے ًîçًàَُيê³â:

د³نٌٍàâèىî:



3. إëهêًٍîïًèâîن ç لهçïهًهًâيèى êهًَâàييےى

.1 ذîçًàَُيîê ٍà ïîلَنîâà نëے ٌèٌٍهىè زد - ؤ ّâèنê³ٌيî؟ ٍà ىهُàي³÷يî؟ ُàًàêٍهًèٌٍèêè ïًèâîنَ لهç çâîًîٍيîمî çâ’ےçêَ

اîلًàçèىî يà ًèٌ. 3.1 ٌُهىَ هëهêًٍîïًèâîنَ ç لهçïهًهًâيèى êهًَâàييےى:

ذèٌ.3.1 - رُهىà هëهêًٍîïًèâîنَ ç لهçïهًهًâيèى êهًَâàييےى

دًè âèêîيàيي³ êًٌَîâîمî ïًîهêٍَ ىè ىà؛ىî نâèمَي ïîٌٍ³éيîمî ًٌٍَىَ ؛نèيî؟ ٌهً³؟ (د) ç يàٌٍَïيèىè ïàًàىهًٍàىè:

         دîٍَوي³ٌٍü (ذ)=14êآٍ;

         زèï نâèمَيà د52;

         حîى³يàëüيà يàïًَمà Uي=220آ;

         حîى³يàëüيà ÷àٌٍîٍà îلهًٍ³â (nي)=3000îل/ُâ..;

         حîى³يàëüيèé ًٌٍَى ²ي=74ہ;

         تتؤ (η) = 86%;

-        جîىهيٍ ³يهًِ³؟ نâèمَيà ℐن=0,10êمى;

         ت³ëüê³ٌٍü ïîë‏ٌ³â (ذ)=2;

ذîçًàَُيêîâ³ êîهô³ِ³؛يٍè:

تٍï=95; تٍم=0,25; زïٌ=0,009ٌ; ℐىهُ/ℐن=0,35;

خٌيîâيî‏ ُàًàêٍهًèٌٍèêî‏ نâèمَيà â ٌèٌٍهى³ زد - ؤ لهç çâîًîٍيîمî çâ’ےçêَ يàçèâà؛ٍüٌے ٍàêà, ےêà â³نïîâ³نà؛ يîى³يàëüي³é ه.ً.ٌ. ïهًهٍâîً‏âà÷à, ےêà âèçيà÷à؛ٍüٌے çà ôîًىَëî‏:


نه Uي=220آ -يàïًَمà نâèمَيà çà ïàٌïîًٍîى;

اà َىîâî‏ ïًèéىà؛ىî: Rٍï=Rے;

خï³ً ےêîًے ç نîٌٍàٍيüî‏ ٍî÷ي³ٌٍ‏ ىîويà ًîçًàَُâàٍè çà ôîًىَëî‏:


د³نٌٍàâèىî:

ايà‏÷è îï³ً ےêîًے âèçيà÷èىî ه.ً.ٌ. ïهًهٍâîً‏âà÷à:

طâèنê³ٌيà ُàًàêٍهًèٌٍèêà âèçيà÷èٍüٌے çà ôîًىَëî‏:



جهُàي³÷يà ُàًàêٍهًèٌٍèêà:


حهîلُ³نيî âèçيà÷èٍè âهëè÷èيَ kشي, âîيà âèçيà÷èٍüٌے çà ôîًىَëî‏:


نه ωي - ÷àٌٍîٍà îلهًٍ³â, âèçيà÷èٍüٌے ³ لَنه نîً³âي‏âàٍè:


د³نٌٍàâèىî ³ âèçيà÷èىî âهëè÷èيَ kشي - âهëè÷èيَ ³نهàëüيîمî ُîëîٌٍîمî ُîنَ:

آèçيà÷èىî ّâèنê³ٌيَ ُàًàêٍهًèٌٍèêَ:

ؤëے ïîلَنîâè ىهُàي³÷يî؟ ُàًàêٍهًèٌٍèêè يهîلُ³نيî 2 ٍî÷êè:

)        دهًّà ٍî÷êà ٌ êîîًنèيàٍàىè ωî ٍà ²=0 àلî ج=0;

)        ؤًَمà ٍî÷êà ç êîîًنèيàٍàىè ωي ٍà ²ي àلî جي;

ايà÷هييے ωî - âèçيà÷èٍüٌے çà ôîًىَëî‏:



ايà‏÷è îًٍèىàي³ نàي³ ïîلَنَ؛ىî ّâèنê³ٌيَ ُàًàêٍهًèٌٍèêَ (ًèٌ.3.2):

ذèٌ. 3.2. - طâèنê³ٌيà ُàًàêٍهًèٌٍèêà.

àٌèيًُîييèé نâèمَي ًîٍîً êîيًٍîëهً

آهëè÷èيà يîى³يàëüيîمî ىîىهيٍَ âèçيà÷èٍüٌے çà ôîًىَëî‏:


د³نٌٍàâèىî:

آèçيà÷èىî ىهُàي³÷يَ ُàًàêٍهًèٌٍèêَ:

اîلًàçèىî يà ًèٌ.3.3 - ىهُàي³÷يَ ُàًàêٍهًèٌٍèêَ:

ذèٌ.3.3 - جهُàي³÷يà ُàًàêٍهًèٌٍèêà.

حهîلُ³نيî âèçيà÷èٍè ٌٍàٍèçى (ٌٍàٍèٌٍè÷يَ ïîىèëêَ), ùî ïًهنٌٍàâëے؛ ٌîلî‏ â³نيîٌيèé ïهًهïàن ّâèنêîٌٍ³ âèًàوهيèé َ â³نٌîٍêàُ:


àلî ïًè يîى³يàëüيîىَ يàâàيٍàوهيي³ (نëے ًîç³ىêيٍَî؟ ٌèٌٍهىè):


.2      ذîçًàَُيîê ٍà ïîلَنîâà نëے ٌèٌٍهىè زد - ؤ ىهُàي³÷يèُ ُàًàêٍهًèٌٍèê ٍà ًîçًàَُيîê يهîلُ³نيèُ êٍَ³â êهًَâàييے

آهëè÷èيà يàïًَمè êهًَâàييے âèçيà÷èٍüٌے çà ôîًىَëî‏:


نه تٍï=95 - êîهô³ِ³؛يٍ ï³نٌèëهييے ٍèًèٌٍîًيîمî ïهًهٍâîً‏âà÷à;

د³نٌٍàâèىî:

ذîçًàَُيîê ىهُàي³÷يèُ ُàًàêٍهًèٌٍèê âèêîيَâàٍè çà ôîًىَëî‏:


نه ٌîsα - êٍَ êهًَâàييے;

د³ن êٍَîى êهًَâàييے ٌë³ن ًîçَى³ٍè ٍàêèé êٍَ يà ےêèé â³نلَâà؛ٍüٌے çàًٍèىêà, ٍîلٍî ےêùî êٍَ êهًَâàييے يه نîً³âي؛ 0 ٍî نî ےê³ًà يه ïًèêëàنà؛ٍüٌے ïîâيà يàïًَمà à ؟؟ çيèوهيه çيà÷هييے ÷هًهç çàًٍèىêَ.

تٍَ êهًَâàييے لَنه نîً³âي‏âàٍè:


ايà÷هييے إٍïىàêٌ ىîويà âèçيà÷èٍè çà يàٌٍَïيî‏ ôîًىَëî‏:


آèêîيàâّè ï³نٌٍàâَ îًٍèىà؛ىî çيà÷هييے ىàêٌèىàëüيî؟ ه.ً.ٌ. (àىïë³ٍَنيه).

ظîل يه çàمًîىàنوَâàٍè ًîçًàَُيêè çâهنهىî نî ٍàلëèِ³ 3.1 çيà÷هييے نëے ًîçًàَُيêَ ىهُàي³÷يèُ ُàًàêٍهًèٌٍèê:

زàلëèِے 3.1 ايà÷هييے êٍَà êهًَâàييے

÷àٌٍîٍà

0,75ω

0,50ω

0,25ω

إٍïىàêٌ

452

407

359

ٌîsα

0,8048

0,6215

0,4339

êٍَ êهًَâàييے

430

520

640


دًè ىهيّèُ çيà÷هييےُ êٍَà êهًَâàييے ل³ëüù³ çيà÷هييے ّâèنêîٌٍ³, ïًè α=0 ٍهًèٌٍîًè îًٍèىَ‏ٍü ³ىïَëüٌè â³ن ربشس â َêàçàيèé ىîىهيٍ. رًٍَى âèïًےىëے؛ٍüٌے ³ نî نâèمَيà ïîنà؛ٍüٌے ïîâيà يàïًَمà.

اîلًàçèىî يà ًèٌ. 3.4 - ىهُàي³÷ي³ ُàًàêٍهًèٌٍèêè:

ذèٌ. 3.4 - 3 ىهُàي³÷ي³ ُàًàêٍهًèٌٍèêè.

.3 دîلَنîâà âèُ³نيî؟ يàïًَمè ïهًهٍâîً‏âà÷à

حà مًàô³êَ يهîلُ³نيî çîلًàçèٍè çى³يَ يàïًَمè ïهًهٍâîً‏âà÷à َ ÷àٌ³, نëے êٍَà êهًَâàييے 600. دî â³ٌ³ àلٌِèٌ â³نêëàنهىî ïهً³îن 2π, ïî â³ٌ³ îًنèيàٍ çى³يَ يàïًَمè ïهًهٍâîً‏âà÷à Uَ, ىàêٌèىàëüيه çيà÷هييے يàïًَمè 2,76ٌ.

اîلًàçèىî يà ًèٌ.3.5 âèُ³نيَ يàïًَمَ ïهًهٍâîً‏âà÷à:

ذèٌ.3.5 - آèُ³نيà يàïًَمà ïهًهٍâîً‏âà÷à.

آèٌيîâêè

آ ïًîِهٌ³ âèêîيàييے êًٌَîâîمî ïًîهêٍَ ك çàêً³ïèâ ٍà ٌèٌٍهىàٍèçَâàâ çيàييے ç ïèٍàيü ًîçًàَُيêَ ïîٍَويîٌٍ³, îلًàييے àٌèيًُîييîمî نâèمَيà, îلًàييے ٍà ïهًهâ³ًêè ٌٍَàâîê ًهëه, ٌُهى êهًَâàييے. دًè âèêîيàيي³ êًٌَîâîمî ïًîهêٍَ لَëî ًîçمëےيٍَî ٌَ³ çàنà÷³ هëهêًٍîïًèâîنَ يه ٍ³ëüêè ïî ىàّèيàى çى³ييîمî ًٌٍَىَ àëه ³ ê ىàّèيàى ïîٌٍ³éيîمî ًٌٍَىَ. دًè âèêîيàيي³ êًٌَîâîمî ïًîهêٍَ لَëè âٌٍàيîâëهي³ îٌيîâي³ çàëهويîٌٍ³ ٍà çàêîيîى³ًيîٌٍ³ يه ٍ³ëüêè نëے ًîç³ىêيٍَî؟ àëه ³ çàىêيٍَî؟ ٌèٌٍهىè êهًَâàييے, â ٍîىَ ÷èٌë³ ³ ُ ٍèًèٌٍîًيèى ïهًهٍâîً‏âà÷هى.

دًè âèêîيàييے êًٌَîâîمî ïًîهêٍَ لَëî âèçيà÷هيî ٌَ³ çيà÷هييے ىîىهيٍ³â, ًîçًàُîâàيà ïîٍَوي³ٌٍü, îلًàيèé نâèمَي. دîلَنîâàيà ن³àمًàىà ïٌَêَ, ٍَî÷يهيà ن³àمًàىà نëے àٌèيًُîييîمî نâèمَيَ. ءَëè ïًîâهنهي³ îٌيîâي³ ًîçًàَُيêè نëے ïًèâîنَ ç نâèمَيîى ïîٌٍ³éيîمî ًٌٍَىَ.

دهًهë³ê âèêîًèٌٍàيèُ نوهًهë

1.      رïًàâî÷يûه نàييûه ïî ‎ëهêًٍîîلîًَنîâàيè‏. فëهêًٍè÷هٌêèه ىàّèيû îلùهمîïًèىهيهيèے. - ج.-ث :فيهًمèے,1964.

.        ×èëèىèي ج.أ., رàينëهً ہ.ر. خلùèé êًٌَ ‎ëهêًٍîïًèâîنà. - ج.فيهًمîèçنàٍ, 2011.

.        ہينًههâ آ.د., ق.ہ.رàلèيèي - خٌيîâû ‎ëهêًٍîïًèâîنà ج. - ث.فيهًمîèçنàٍ 2007.

.        تë‏÷هâ آ.ب. زهîًèے‎ëهêًٍîïًèâîنà ج.-ث. فيهًمîèçëàٍ, 1985.

.        تàٍîëèêîâ آ.إ. فëهêًٍîîلîًَنîâàيèه ّàٍُيèُ ïîنü¸ىيûُ ىàّèي - ج.حهنًà,2009.

.        ×هïàê ہ.ہ. اàنàيèے è ىهٍîنَêàçàيèے ê âûïîëيهيè‏ êًٌَîâîé ًàلîٍû ïî êًٌََ «ہâٍîىàٍèçèًîâàييûé‎ëهêًٍîïًèâîن». ؤîيهِê: ؤدب,1985.

.        ءàّàًèي ہ.آ., دîٌٍيèêîâ ق.آ. دًèىهًû ًàٌ÷¸ٍà àâٍîىàٍèçèًîâàييîمî ‎ëهêًٍîïًèâîنà. ث.:فيهًمîèçنàٍ, 1990.

.        آ.آ.جîٌêàëهيêî فëهêًٍè÷هٌêèé ïًèâîن. ج.:»آûٌّàے ّêîëà»,2010.

.        آ.ب.آîëîنèي جهٍîنè÷هٌêèه َêàçàيèے ê êًٌَîâîé ًàلîٍه ïî نèٌِèïëèيه «ہâٍîىàٍèçèًîâàييûé ‎ëهêًٍîïًèâîن» ؤîيهِê. ؤدب,2008.

ذàçىهùهيî يà Allbest.ru

Похожие работы на - Розробка електроприводу з дискретним та безперервним керуванням

 

Не нашли материал для своей работы?
Поможем написать уникальную работу
Без плагиата!
Без нейросетей!