Розрахунок цеху виробництва знесолювання води
Міністерство
Освіти І Науки України
ДВНЗ „
Український Державний Хіміко-Технологічний Університет”
Кафедра
технології неорганічних речовин та екології
ПОЯСНЮВАЛЬНА
ЗАПИСКА
ДО
ДИПЛОМНОГО ПРОЕКТУ ( РОБОТИ )
На тему
Проект цеху водопідготовки знесоленої води методом зворотнього
Осмосу в
умовах ТОВ „ Технохімреагент „ потужністю 160 т/добу
спец.
частина
Студент
групи 6Н. 011. 7.091602. 001. ДП. ПЗ
Керівник
проекту ( роботи ): асистент Олейніков В. Г.
Консультанти
:
Технологічна
частина асистент Олейніков В.Г.
Спеціальна
частина асистент Олейніков В.Г.
Охорона
праці асистент Рунова Г. Г.
Автоматичний
контроль та керування Грицак О. О.
Організаційно-економічна
частина асистент Патіонова О.В.
2011 р.
РЕФЕРАТ
Записка пояснювальна 178 с., 12 рис., 18 табл.,
55 джерел.
У даному дипломному проекті проведена розробка
проекту цеху виробництва знесоленої води методом зворотнього осмосу
продуктивністю 160 т/добу в умовах ВАТ „Технохімреагент”. На підставі
фізико-хімічних закономірностей процесу знесолення, а також техніко-економічних
показників діючих підприємств прийняті технологічні параметри процесу
знесолення.
Для прийнятої технологічної схеми виробництва
знесоленої води визначені головні матеріальні потоки та технологічні показники.
Вибране основне технологічне обладнання.
Прийнята конструкція основного апарата - мембранного модуля, та допоміжного
апарата - протитечного натрій-катіонітового фільтра і проведені технологічні,
конструктивні, гідравлічні та механічні розрахунки на міцність обладнання.
Запропоновано та економічно обгрунтовано
впровадження заміни прямоточного натрій-катіонітового фільтра на протитечний з
додатковою середньою дренажно-розпридільчою системою, заміна мембранних модулей
на енергозберігаючі а також заміна йонообмінного матеріала.
Визначені головні техніко-економічні показники
цеху знесолення води.
Проведена автоматизація основного обладнання
відділення водопідготовки з використанням сучасної обчислювальної техніки та
приладів.
Розроблений проект відповідає усім вимогам і
стандартам охорони праці і забезпечує працівників необхідними умовами праці.
Ключові слова: ЗНЕСОЛЕННЯ, МЕМБРАНА,
ЙОНООБМІННИЙ ФІЛЬТР, СХЕМА ТЕХНОЛОГІЧНА, МОДУЛЬ, ПЕРМІАТ.
ЗМІСТ
Вступ
1. Технологічна частина
.1 Огляд існуючих методів
виробництва, обгрунтування вибору сировини та методу виробництва
.2 Фізико-хімічні основи виробництва
.3 Якість цільового продукту,
сировини та допоміжних матеріалів
.4 Вибір і обгрунтування параметрів
технологічного режиму
.5 Опис технологічної схеми
виробництва та елементів нової техніки
.6 Розрахунок видаткових
коефіцієнтів
. Спеціальна частина
.1 Обгрунтування прийнятої
конструкції основного апарата
2.2 Технологічний розрахунок
основного апарата
2.2.1 Ступінь концентрування
зворотнього осмоса
.2.2 Вибір робочої температури та
перепада тиску
.2.3 Вибір мембрани
.2.4 Приблизний розрахунок робочої
поверхні мембрани
.2.5 Вибір апарата та визначення
його основних характеристик
.2.6 Розрахунок спостерігаючої
селективності
.2.7 Уточнений розрахунок поверхні
мембрани
2.2.8 Розрахунок гідравлічного опору
2.2.9 Розрахунок гідравлічного опору
нагнітального трубопровода
.2.10 Механічний розрахунок
мембранного модуля
.3 Обгрунтування прийнятої
конструкції другого апарата
.3.1 Технологічний розрахунок
другого апарата
.3.2 Розрахунок гідравлічного опору
другого апарата
.3.3 Конструктивний розрахунок
другого апарата
.3.4 Механічний розрахунок другого
апарата
2.3.5 Вибір і обгрунтування
прийнятого технологічного обладнання
.3.6 Компонування обладнання
. Автоматизація систем контролю
технологічного процесу
3.1 Аналіз об’єкта керування
3.2 Розробка системи керування
технологічним процесом
.2.1 Аналіз технологічних величин
.3 Вибір комплексу технічних засобів
.4 Опис функціональної схеми
керування
. Охорона навколишнього середовища і
раціональне використання природних ресурсів
.1 Характеристика промислових
викидів проектованого виробництва
.2 Заходи щодо захисту навколишнього
середовища від забруднення промисловими викидами
. Охорона праці
.1 Характеристика об’єкта, що
проектується та місця його розташування
.2 Характеристика негативних
факторів проектованого виробництва
.3 Заходи зі створення безпечних та
здорових умов праці, передбачені проектом
.4 Характеристика об’єкта, що
проектується за пожежо- і вибухонебезпекою
.5 Протипожежні заходи
5.6 Засоби гасіння пожеж
6. Організаційно-економічна частина
.1 Маркетингове дослідження ринку та
обгрунтування необхідності будівництва цеху
.2 Визначення необхідної кількості
основного технологічного устаткування і потужності цеху
.3 Визначення потреби в капітальних
вкладеннях
.4 Розрахунок чисельності і фонду
заробітної платні промислово-виробничого персоналу
.5 Розрахунок собівартості продукції
6.6 Визначення ефективності
запроектованих заходів
6.6.1 Розрахунок узагальнюючих
показників ефективності роботи цеху
.6.2 Розрахунок техніко-економічних
показників ефективності цеху
Висновок
Перелік посилань
ВСТУП
Зворотноосмотичне знесолення поверхневих і
підземних вод є новим і досить перспективним методом для підготовки добавочної
води на ТЕС, використання якого може кардинально покращити екологічні
характеристики ВПУ. Мембранна технологія знесолення дозволяє видаляти з води
більшість розчинених у ній домішок.
За кордоном УЗО застосовуються досить широко для
отримання живильної води парових котлів. Так, водопідготовка енергетичного
комплексу «STEAG» (Німеччина), виконана на основі зворотноосмотичної установки
продуктивністю 375 м3/год; в Угорщині на електростанції «Вертеш» працює УЗО
продуктивністю 50 м3/год, в Польщі на електростанції «Zeran power station» діє
УЗО продуктивністю 700 м3/год [1]. Найбільше поширення в енергетиці
зворотноосмотичні установки отримали в США. Тут, крім ряду теплових
електростанцій, в штаті Каліфорнія з 1992 р. працює атомна електростанція
«Diablo Canon» (160 м3/год, вода Тихого океану).
Установки зворотного осмосу для знесолення води
працюють зараз і на російських електростанціях. Розглянемо їх дещо детальніше.
На Нижньокамській ТЕЦ-1 у промислову
експлуатацію були включені УЗО продуктивністю 166 т/год. (значення продувки 15
%), що складається із двох конструктивно однакових модулів продуктивністю по 83
т/год. Гіперфільтраційний апарат працює за двоступінчастою схемою із загальною
кількістю рулонних фільтруючих елементів (РФЕ) 210, з них 140 - на першому
ступені й 70 - на другому. Спочатку попередня очистка була побудована за
наступною схемою: вапнування з коагуляцією FeSO4, двошарові механічні фільтри,
фільтри зі слабокислотним катіонітом
Амберлайт IRC-86, бак пом'якшеної води місткістю
500м3 , звідки насосом низького тиску (до 0,6 МПа) вода із рН = 5,0...5,5 і
витратою 196 т/год подавалася на насоси високого тиску УЗО-166.
У перші 9 місяців експлуатації були отримані
наступні результати [7]:
селективність мембран перебувала на рівні 98 %,
що дозволяло при електропровідності живильної води близько 400 мкСм/см отримати
перміат з електропровідністю 7...8 мкСм/см;
концентрація органіки в перміаті була нижче
рівня, обумовленого методом перманганатного окислювання;
через 1 місяць експлуатації перепад тиску між
входом і виходом розсолу зростав на 15 % через утворення відкладень на
мембранах. Подальша їхня експлуатація без промивання була неможлива. Промивання
розчином тринатрійфосфату із рН = 10,0...10,5 дозволяла за 30 хв практично
повністю відновити первісний перепад тиску.
Було встановлено, що практично вся маса
відкладень аморфного виду складалася з техногенних органічних речовин білого
кольору, що свідчило про недостатню ефективність видалення з води цих
компонентів в освітлювачах.
Забруднення мембран й утворення відкладень в
рулонних фільтруючих елементах погіршують техніко-економічні показники роботи й
ускладнюють експлуатацію УЗО. Забезпечити протягом тривалого часу їх надійну й
високоефективну роботу можна тільки на основі достовірних знань про склад сирої
води, її належної попередньої очистки й/або правильного вибору водно-хімічного
гідравлічного режиму експлуатації УЗО.
Причина швидкого зростання перепаду тиску була в
тім, що в сирій та освітленій воді були присутні домішки, які не можна виявити
прийнятими на ТЕС аналізами, зокрема, іонодисперсні техногенні органічні
домішки, про які не було ніяких відомостей. Такі фактори взагалі важко
урахувати при проектуванні, тому що поки чітко не визначений взаємозв'язок
припустимих концентрацій техногенних органічних домішок у воді, що подається на
звоотноосмотичне знесолення, з водно-хімічним і гідравлічним режимами УЗО.
Досить важко також урахувати на практиці різноманіття процесів, що приводять до
утворення осадів у фільтруючих елементах, і розходження в гідравлічних
характеристиках останніх.
Варто зазначити, що навіть ретельна попередня
очистка вихідної води й добре підібрані гідравлічний та водно-хімічний режими
лише знижують інтенсивність забруднення мембран, змінюють склад й кількість
осадів, але не можуть повністю запобігти їх утворенню.
Поглиблене вивчання сирої води підтвердило
припущення про її забруднення техногенною "органікою" і дозволило
встановити чотири її основних властивості:
вона не окисляється перманганатом калію, але
практично повністю руйнується біхроматом калію;
в освітленій воді, що має достатній лужний
резерв і малу концентрацію іонів важких металів, більша її частина перебуває в
іонодисперсному стані;
техногенні домішки присутні у вигляді аніонів
слабких органічних кислот, які при рН = 5,0 + 5,5 асоціюють і частково
переходять у колоїдно-дисперсний стан;
органовмісні осади техногенних продуктів легко
розчиняються в лужних середовищах.
Таким чином, зважаючи на вищезазначене, була
розроблена і реалізована схема з натрій-катіонітним зм'якшенням живильної води
для УЗО до значень жорсткості 0,1 мг-екв/дм3. Для попередження утворення осадів
органічних сполук рН підтримували на рівні 8,0…8,5. Як підтвердив досвід, таке
значення рН дозволило отримати перміат не нижчої якості, ніж при рН= 5,0…5,5,
але запобігти утворенню на мембранах осаду з техногенних органічних речовин
[2].
На ТЕЦ-23 АО Мосенерго експлуатується УЗО
продуктивністю 50 м3/год в якості першої ступені знесолення води і має 42
рулонних фільтруючих елемента типу «FilmTech» BW-30-330 фірми «Dow Danmark».
Вихідна вода обробляється шляхом коагуляції оксихлоридом алюмінію та
поліакриламідом, після чого її солевміст становить 201мг/дм3, рН=7,5. Пройшовши
фільтр-уловлювач та фільтр тонкого очищення, вода подається на мембрани системи
зворотного осмосу, фільтрат яких з солевмістом 4,7мг/дм3 доочищається на
іонітах. При роботі УЗО як першої ступені знесолення у 2…2,5 рази збільшились
фільтроцикли іонітних фільтрів другої ступені, в цілому для ВПУ в 6…7 разів
скоротилася витрата лугу та кислоти на регенерацію іонітів, забруднення стоків
у 3…3,5 рази нижче, ніж при іонітному знесоленні. Собівартість знесоленої води
знизилася не менш ніж на 30% [1].
Крім того, в енергетиці Росії працюють ще
декілька зворотноосмотичних установок: на Воронезькій ТЕЦ-1, на ТЕЦ
Магнітогорського металургійного комбінату, в котельній Рязанського НПЗ та інші.
Накопичений досвід експлуатації таких установок підтвердив їх високі екологічні
показники:
- більше 96…98% солей, що містяться в
воді, видаляються практично без використання, і, значить, без скидів хімічних
реагентів;
- підтверджена стабільно висока
селективність мембран.
Виконаний робітниками експлуатаційних служб
ТЕЦ-23 Мосенерго і Нижньокамської ТЕЦ-1 порівняльний розрахунок собівартості
знесоленої води, отриманої при використанні зворотного осмосу і при
традиційному іонообмінному знесоленні показав наступне:
- на ТЕЦ-23 (солевміст вихідної води до
200 мг/дм3) впровадження зворотного осмосу дозволило зменшити собівартість
знесолення на 32%;
- на ТЕЦ-1 (солевміст вихідної води до
180 мг/дм3) завдяки використанню нової технології аналогічний показник знизився
на 52% [8]
Згідно з розрахунками [9] застосування
мембранних технологій в якості першої ступені знесолення для вод з сухим
залишком до 500 мг/дм3 дозволяє скидати стічні води в каналізацію без
додаткової обробки, при чому експлуатаційні витрати зменшуються у 1,5…2 рази в
порівнянні з двоступінчастим натрій-катіонуванням.
Одночасно відбулося вдосконалення й технології
ІО. Впровадження противотічної регенерації фільтрів, завантажених
моносферичними смолами, дозволило скоротити в 1,5-1,8 рази витрати реагентів на
регенерацію іонітів, зменшити витрати на технологічне устаткування й кількість
скидних вод, тобто поліпшити економічні показники ІО.
За розрахунками фірми «DOW CHEMICAL», що
виробляє як мембрани для зворотного осмосу, так і іонообмінні смоли, були
проаналізовані три водопідготовчі установки продуктивністю 40, 80 й 160 м3/год
для чотирьох значень солевмісту вихідної води: 80, 160, 320 й 480 мг/л.
Для всіх трьох установок порівнювались однакові
технологічні схеми: для ІО - установка, що включає три ступені (Н-ОН, ФЗД)
знесолення на паралельно-точних фільтрах, як найпоширеніших, завантажених
моносферичними смолами, а для ЗО - установка, у якій першим ступенем була
установка з композитними або ацетатцеллюлозними мембранами, а другим - іонітні
фільтри змішаної дії, завантажені монософеричним сильнокислотним катіонітом і
високоосновним аніонітом. Для розрахунків прийнято, що якість обробленої води
не гірше 1 мкСм/см.
З розрахунків видно, що вартість виробництва
очищеної води на ЗО/ІО системах і ІО системах прямо пропорційна солевмісту
вихідної води. При цьому зростання солевмісту вихідної води слабко позначається
на вартості очищеної води для систем ЗО/ІО, і істотно позначається для систем
ІО.
Вартість обробки води в ІО системах
при збільшенні солевмісту вихідної води, в основному, зростає через збільшення
витрати хімреагентів для регенерації, і насамперед - лугу, а також вартості
досипання самих іонітів.
У системах ЗО/ІО зворотноосмотична установка
приймає на себе основне сольове навантаження при знесоленні води. Для
композитних зворотноосмотичних мембран селективність по основних солях
становить 96-99%, тобто в перміаті, що подається на іонітні фільтри наступних
ступеней водообробки, залишається лише від 1 до 4% солей, що покращує роботу
іонітних фільтрів, веде до різкого збільшення їхнього фільтроциклу, скорочення
витрати реагентів і смол, а також стоків. Основну частку в собівартість
знесолення води при цьому вносять витрати на електроенергію й заміну мембран.
Як бачимо, є досить багато переваг в УЗО перед
іонітним знесоленням. Одне з них, про яке часто забувають - полягає в тім, що
гіперфільтраційні мембрани практично повністю затримують іонодисперсні природні
й техногенні органічні речовини, не пропускаючи їх у перміат, у той час, як
іонітні фільтри ХВО не можуть досить глибоко сорбувати їх [4].
Важливу роль грає й повторне використання води.
У Японії в середньому повторно використається 76% промислових стоків, у США -
10%. На електростанціях можна застосовувати стоки інших промислових процесів,
наприклад, оброблені стоки міських станцій очищення або стоки самої
електростанції.
Раніше повторно використалися лише стоки води
високої чистоти, наприклад, продувна вода котлів або стоки після промивання
знесолюючих установок. У наш час розглядається можливість застосування
продувної води градирень, стоків знесолюючих установок і золовидалення.
Продувна вода градирень і навіть розсіл
зворотньоосмотических установок успішно очищаються мембранами систем мікро- і
ультрафільтрації. Відходи очищення можна кристалізувати. Очищені стоки
зворотноосмотичних установок використаються як додаткова вода в системах
золовидалення й десульфурізаційних установках.
На ТЕС High Desert у штаті Каліфорнія
застосовують комбінацію освітлення, фільтрації й зворотного осмосу й планують
повторно використати більше 98 % продувної води градирень й інших стоків.
Досвід експлуатації зворотноосмотичних установок показав залежність надійності
їх роботи від якості попередньо очищеної води. Для попередження утворення
відкладень на мембранах потрібно ретельне налагодження обладнання і технології
попередньої очистки.
Найбільш відома технологічна схема підготовки
додаткової води на ТЕС, у якій використаються УЗО, включає наступні етапи:
реагентне освітлення і зм’якшення води;
фільтрування через насипні фільтри;
введення інгібіторів осадоутворення;
фільтрування через одну або дві ступені
патронних фільтрів тонкого очищення з порами розміром до 5 мкм;
зворотноосмотичне знесолення;
фінішне знесолення на іонітах.
У східній частині штату Техас уведений ТЕС San
Marcos потужністю 1100МВт із чотирма одновальними ПГУ КА24-1 компанії ALSTOM
Power і випарними градирнями. Фірма Ionics забезпечила безстічну обробку
продувної води градирень із повторним використанням не менш 98 % її вихідної
кількості. Для обробки були застосовані ультрафільтраційна (УФ), двоступінчаста
зворотноосмотична та електродіалізна установки, концентратор і кристалізатор.
Залишки після обробки у вигляді кека вивозяться на ліцензований смітник [5].
Діапазон ефективного застосування УФ - від 0,002
до 0,1мкм, це дозволяє ультрафільтраційним мембранам затримувати органічні
речовини з молекулярною масою, небезпечною для звротньоосмотичних мембран.
Використання ультрафільтрації для очищення води
дозволяє, при незмінному сольовому складі, здійснити її освітлення й
знезаражування шляхом затримки колоїдів і вірусів без застосування хімічних
реагентів, що забезпечує екологічність цієї технології.За кордоном
ультрафільтрація вже застосовується й для підготовки питної води, і як
попередня очистка перед зворотньоосмотиченим знесоленням.
Конструкція УФ-установок ідентична конструкції
зворотноосмотичних. Ультрафільтраційні мембрани або у вигляді порожніх волокон
із зовнішнім діаметром від 0,7 до 2,0 мм, або рулонних елементів компонуються
усередині циліндричних корпусів-модулів фільтрування, що мають одиничну площу,
від 7 до 125 м , набори яких дозволяють формувати фільтраційні установки
продуктивністю до 4000 м3/год і більше.
Технологічні можливості УФ вдало доповнюють
можливості зворотного осмосу, тому що ультрафільтраційні мембрани затримують
всі дрібні частки, що містяться в оброблюваній воді. При цьому відпадає
необхідність у комплектації зворотноосмотичних установок фільтрами тонкого
очищення.
У Росії існує промислове виробництво
ультрафільтраційних мембран [У ФГУП Всеросійського наукового дослідницького
інституту полімерних волок (ВНИИПВ), м. Митищи], які застосовуються головним
чином для концентрування розведених розчинів високомолекулярних сполук,
фракціонування сумішей й очищення промислових стоків.
При використанні ультрафільтрації в якості
попередньої очистки перед зворотньоосмотичним знесоленням важливо вірно вибрати
тип ультрафільтрацінних мембран. Більшому розміру пор (і більшій молекулярній
масі затримуваних органічних сполук) відповідає більша питома продуктивність
мембран, але найменш ефективна затримка органічних речовин, що обумовлюють
кольоровість води.
Рисунок 1 ілюструє динамічну природу
прогнозування роботи системи, заснованої на сумі параметрів кожного елемента в
межах системи (по даним досліджень фірми - виробника мембран DOW) [6]. Тут
показано, як чотири різних параметри роботи фільтруючих елементів змінюються
вздовж потоку, з організацією ступеней 2:1 і корпусів з 6-тьма елементами.
Система працює при 75%-ому відновленні й 25°С із осмотичним тиском подачі 1,4
бар (що приблизно відповідає 2000 мг/л солей у подаваному потоці). Сказане вище
ілюструється малюнком 1.
Рис. 1. Зміна параметрів елементів УЗО вздовж
апарата (римськими цифрами позначений номер ступені, арабськими - номер
мембранного елемента).
Верхня третина рисунка показує однорідне
зменшення потоків перміату індивідуального елемента вздовж потоку від 28,4
м3/добу у першому елементі першої ступені до 12,5 м3/добу в останньому елементі
другої ступені. Середня норма проникаючого потоку через елемент - 22 м3/добу.
Причина зменшення потоку перміата - опір проникної сітки, ΔP-Δπ
однорідно зменшуються (ΔP - різниця
тисків з боку подачі й з боку перміата; Δπ - різниця
осмотичних тисків між обома сторонами). Це видно із графіків на нижній частині
рисунка. Верхня крива показує, як вхідний тиск подачі до кожного елемента
зменшується при втраті тиску на кожному елементі, нижня крива - ріст
осмотичного тиску через збільшення солевмісту потоку концентрату (середня
частина рисунка). Різниця між цими двома кривими тиску еквівалентна чистій
(нетто) рушійній силі проникання.
Нижня крива показує, як осмотичний тиск подачі
до кожного елемента збільшується при проходженні знесоленої води, котра
відаляється кожним наступним мембранним модулем, що стволює стійку концетнрацію
потока концентрата. Різниця поміж двома нижніми кривими тиску еквівалентна
рухомій силі процесу.
Середня частина малюнка вказує на два важливих
ефекта: лівий масштаб вказує як відновлення (рециркуляція) індивідуального
мембранного модуля змінюється по ступеням. Перепад тисків відбувається поміж
першою та другою ступенями мембранного розділення. Взагалі, ступінь відновлення
збільшується на обох ступенях розділення, але на першій ступені з більшою
швидкістю. При збільшенні відновлення мембранного модуля, ефективний осмотичний
тиск, при якому працює мембрана буде вищим в порівнянні з концентраційною
поляризацією. Дія цього фактора зменшує матеріальні потоки та може призвести до
утворення відкладень на поверхні мембран.
1. ТЕХНОЛОГІЧНА ЧАСТИНА
1.1 Огляд існуючих
методів виробництва, обгрунтування вибору сировини та методу виробництва
Відомо, що сутність процесу хімічного знесолення
води полягає в обміні всіх катіонів, що присутні у воді, на катіони водню з
катіоніта в Н-форме та всіх аніонах, що перебувають у воді, - на аніони
гідроксилу з аніоніту у ОН-формі. В наслідок такої обробки з води віддаляються
майже всі дісоційованні домішки, за винятком кремнієвої кислоти, концентрація
якої становить 0,02-0,5 мг/л. Для успішного проведення процесу знесолення
застосовують різні схеми обробки води, а також сильно- і слабокислотні
катіоніти (СКК і СлКК), низько- і високоосновні аніоніти (НОА й BOA).
Економічно виправдане хімічне знесолення води
при середньорічному сумарному змісті аніонів сильних кислот (АСК) у вихідній
воді до 7 мг-екв/л [8]. Останнім часом ця цифра доходить до значення 4
мг-екв/л. При більш високому солевмісті природної води потрібно обирати інші
методи очищення води. Одна з них - застосування мембран в знесоленні води.
Мембранна технологія знесолення води, заснована
на принципі зворотнього осмосу (нанофильтрації), має універсальність,
дозволяючи в одну сходинку видаляти з води більшість розчинених у ній
забруднень. Застосування мембран гарантує високу якість очищеної води; крім
того, мембранні установки відрізняються компактністю, простотою конструкції й
експлуатації [9-10]. Описана авторами в роботах [9-11] технологія
водопідготовки з використанням мембранних установок включає: дозування у
вихідну воду спеціальних інгібіторів осадоутворення у кількості 1-5 мг/л;
обробку води на мембранних установках; регулярні гідравлічні промивання
мембранних фільтрів з пониженням тиску; регулярні хімічні регенерації
мембранних фільтрів за допомогою спеціальних розчинів; у ряді випадків при
підготовці питної води на виході очищеної води з установки передбачаються
ультрафіолетові бактерицидні лампи.
Досвід роботи фірми «Уотерлеб», як розроблювача
технології й виготовлювача обладнання, показав, що невірна експлуатація
мембранних установок на об'єктах замовника часто призводить до дискредитації
нової перспективної технології. Це обґрунтовується небажанням обслуговуючого
персоналу зрозуміти новизну технології при наявних навичках експлуатації
традиційних установок - іонообмінних та знезалізнюючих.
Основним напрямком у цей час, поряд з
технологією знесолення води, стало створення технології експлуатації установок,
що дозволяє забезпечити існуючі системи необхідними реагентами, деталями, аксесуарами,
що підвищує надійність роботи установок. Створення систем водоочищення саме з
погляду їхньої експлуатації спричинило величезну кількість удосконалень, які, в
остаточному підсумку, змінили зовнішній вигляд установок, засоби їхнього
монтажу, експлуатаційні заходи.
У вихідну воду додавали інгібітор WL-SC, що
являє собою суміш карбоксил - і фосфоровмісних комплексонів із введенням у неї
біоцидного препарату для запобігання біологічних обростань, поставляється в
рідкому вигляді й дозується у вихідну воду насосом-дозатором. Для установок з
невеликою продуктивністю (до 5 м3/год) розроблені патрони-дозатори, які
встановлюються на вході вихідної води в установки. У патронах-дозаторах
інгібітор утримується у вигляді твердої пористої маси, що розчиняється в міру
проходження вихідної води через патрон.
Сервісне обслуговування установок невеликої
продуктивності (до 5 м3/год) зводиться до регулярної заміни (2-3 рази на рік)
інгібіруючих патронів і регенерації мембранних фільтрів спеціальною сервісною
бригадою й займає 10-15 хвилин залежно від обсягу робіт. Регенерація мембранних
фільтруючих елементів, які заросли відкладаннями проводиться
централізовано в лабораторних умовах. Розроблена
технологія дозволяє легко обслуговувати сотні установок, рятуючи замовників від
дорогого сервісу, покупки реагентів, а також незручностей, пов'язаних із
проведенням сервісних заходів усередині житлового будинку.
Сучасні зворотньоосматичні мембрани затримують
на молекулярному й іонному рівнях такі забруднення, як іони жорсткості, заліза,
фторидів та ін. Однак у деяких галузях промисловості існують особливі вимоги що
до якості води, які часом неможливо виконати, застосовуючи методи зворотнього
осмосу або нанофильтрацію. Труднощі полягають у тім, що мембрани затримують
різні іони пропорційно величині селективності мембран [11].
Найбільш відома технологічна схема підготовки
додаткової води на ТЕС, у якій використаються УЗО, включає пристрій для
освітлення вихідної води, для запобігання відкладень малорозчинних солей
(карбонату й сульфату кальцію), часткове зворотньоосмотичне знесолення й
наступне глибоке знесолення з використанням іонообмінников (Рис. 1).
Освітлення вихідної води по цих схемах
здійснюється з використанням звичайно застосовуємих для цієї мети на ТЕС
способів й обладнання. Найчастіше освітлення води сполучається з реагентним її
пом'якшенням, яке здійснюється у тих же спорудженнях, у яких проводять
освітлення. Запобігання випадання солей кальцію досягається в результаті
дозування в освітлену воду кислоти та гексаметафосфата натрію ГМФН (Рис.
1.1.1.а) пом'якшенням води на натрій-катіонітних фільтрах (Рис. 1,1.1.б):
Рис. 1.1.1. Схема підготовки додаткової води на
ТЕС, з використанням УЗО.
Де I - вихідна вода; II - концентрат УЗО; II -
знесолена вода; IV - розчин сірчанокислого алюмінію; V - розчин флокулянта; VI
- розчин сірчаної кислоти; VII - розчин гексаметафосфата натрію; VIII - розчин
сірчанокислого заліза; IX - розчин вапна; 1 - пристрої для освітлення вихідної
води; 2 - часткове зворотньоосмотичне знесолення; 3 - глибоке знесолення з
використанням іонообмінників; 4 - натрій-катіонітне пом'якшення.
При використанні зворотного осмосу для
підготовки додаткової води за технологією, представленої на Рис. 1.1.1. можна
значно (в 4-10 разів) скоротити витрату реагентів на регенерацію іонітних
фільтрів на електростанціях й еквівалентно зменшити об'єм сольового стоку у
джерела води. Така технологія застосована на ТЕС у Мангейме (Німеччина), у Джим
Бридж (США). У нашій країні описана технологія реалізована на ТЕЦ-23.
Незважаючи на те, що використання УЗО для
підготовки додаткової води на електростанціях по технологічних схемах,
зображений на Рис. 1, значно скорочує об'єм сольового стоку, сумарна витрата
стічних вод ВПУ при цьому мало скорочується. Це обумовлено тим, що при
використанні розглянутих технологій не вирішується питання утилізації й
ліквідації скидання концентрату після УЗО. Хоча, імовірно, вірно організований
скид концентрату УЗО не повинен наносити екологічної шкоди водоймам, оскільки в
ньому ті ж солі, що у вихідній воді, дозвіл санітарних органів на скидання
цього стоку у джерела води не отримано.
Подальший розвиток описана технологія одержала в
розроблених ВНИИАМ технічних пропозиціях по створенню безстічної системи
підготовки додаткової води на електростанціях. Принципова технологічна схема
цього процесу представлена на Рис. 1.1.1 а,б.
Принципова технологічна схема безстічної системи
підготовки додаткової води на ТЕС, рис 1.1.1. (б):- вихідна вода;- знесолена
вода;- сульфат натрію (товарний продукт);- хлорид натрію (товарний продукт);-
розчин сірчанокислого заліза;- розчин вапна;- розчин сірчаної кислоти;
- освітлення та пом'якшення вапном;
- натрій-катіонітні фільтри;
- знесолення в УЗО-1;
- знесолення в УЗО-2;
- іонітні фільтри для глибокого знесолення;
- розчини гіпсу;
- доупарювання;
- виділення солей у вигляді товарних продуктів.
Так само, як й у технологічній схемі, зображеної
на Рис. 1.б, вихідна вода освітляється та пом’ягчується вапном, фільтрується
через натрій-катіонітні фільтри, підкисляється, частково знесолюється на УЗО-1
та УЗО-2 і надходить на іонітні фільтри для глибокого знесолення. Концентрат
УЗО-2 частково використовується для регенерації натрій-катіонітних фільтрів з
наступним виділенням з відпрацьованого розчину гіпсу, а основна частина
направляється на доупарювання з наступним виділенням солей у вигляді товарних
продуктів. В УЗО-1, так само як й в УЗО на схемах, зазначених на Рис. 1.1.1,
використовуються низьконапірні зворотньоосмотичні мембрани, а концентрація
солей у концентраті УЗО-1 досягає 10 г/л. В УЗО-2 монтуються зворотньоосмотичні
елементи з високонапірними мембранами, робочий тиск яких становить 5-6 МПа,
оскільки солевміст концентрату УЗО-2 досягає 50 г/л і більше (осмотичний тиск
цього розчину перевищує 4 МПа).
У розсолі випарної установки утримуються в
основному сульфат і хлорид натрію. Ці солі можуть бути повністю розділені або з
розчину можна одержати сульфат натрію й суміш хлориду й сульфату натрію, яку
можна використати для готування регенераційних розчинів натрій-катіонітних
фільтрів на ТЕЦ, та інших виробництвах.
Розглянуті раніше технологічні схеми (рис.1.1.1.
та 1.1.2), у яких використаються УЗО, доцільно застосовувати тільки при досить
високих значеннях солевмісту вихідної води. Це добре відомо по закордонній
практиці й підтверджено вітчизняними техніко-економічними розрахунками.
Безумовно, зазначені в попередніх роботах граничні значення економічної
доцільності застосування УЗО для підготовки додаткової води ТЕС мають потребу в
коректуванні, тому що змінилися співвідношення цін між окремими компонентами,
що вносять внесок у собівартість знесолення води. Разом з тим, мабуть, що при
низкою (імовірно, менш 400 мг/л) мінералізації води застосування УЗО для
розглянутої мети є економічно невиправданим. У цьому випадку більш вигідно
використати традиційне іонообмінне знесолення, виключивши, однак, скидання
великої кількості солей у гідросферу [12].
На Московської ТЕЦ-23 була введена в
експлуатацію в складі ХВО-1 хімцеха УЗО продуктивністю 50м3/год. Спочатку
установка УЗО-50А була укомплектована тільки вітчизняним обладнанням (насоси,
арматури, фільтрувальні патрони, корпуси фільтруючих модулів, труби, прилади
контролю й ін.), включаючи вітчизняні рулонні зворотньоосмотичні фільтруючі
елементи (РФЕ) типу ЭРО-200-1016 (виготовлювач НПО "Полимерсинтез" м.
Володимир).
Досвід експлуатації УЗО-50А упродовж перших 3-х
місяців показав, що РФЕ мають невисоку загальну селективність 85%, що швидко
падала в процесі роботи, досягши 30% через 3 місяці експлуатації.
Інших вітчизняних РФЕ наша промисловість не
випускала, тому ЭРО-200-1016 були замінені на імпортні РФЕ типу
"FilmTec" BW-30-330 фірми "Dow Danmark". Треба було 42 шт.
РФЕ "FilmTec" BW-3O-33O замість 84 шт ЭРО-200-1016 при збереженні
продуктивності УЗО, значному поліпшенні якості перміату й більше низькому
робочому тиску вихідної води 0,2 мПА замість0,22 мПа. Робочий тиск вдалось
знизити, не міняючи високонапірні центробіжні насоси, а тільки знявши одне із
трьох робочих коліс у насосі.
За рубежем досить широко застосовуються УЗО для
одержання живильної води парових котлів. Так, водопідготовка енергетичного
комплексу "STEAG" (Німеччина) виконана на основі зворотньоосмотнчної
установки продуктивністю 375 м3/год (р. Зааль). В Угорщині на електростанції
"Вертеш" працює УЗО продуктивністю 50 м3/год (оз. Бокодн). У Польщі
на електростанції "Zeran power station" діє УЗО продуктивністю 700
м3/год (морська вода). Є УЗО на електростанціях Австрії. Італії, Іспанії й ін.
Найбільше поширення в енергетику зворотньоосмотичні установки одержали в США.
Тут, крім ряду теплових електростанцій, у штаті Каліфорнія з 1992 р. працює
атомна електростанція "Diablo Canon" (160 м3/год, вода Тихого океану)
[7].
Так на Нижньокамській ТЕЦ-1 у промислову експлуатацію
були включені УЗО продуктивністю 166 т/год. (значення продувки 15 %), що
складається із двох конструктивно однакових модулів продуктивністю по 83 т/год.
Гіперфільтраційний апарат працює за двоступінчастою схемою із загальною
кількістю рулонних фільтруючих елементів (РФЕ) 210, з них 140 - на першому
ступені й 70 - на другому. Спочатку попередня очистка була побудована за
наступною схемою: вапнування з коагуляцією FeSO4, двошарові механічні фільтри,
фільтри зі слабокислотним катіонітом Амберлайт IRC-86, бак пом'якшеної води
місткістю 500 м , звідки насосом низького тиску (до 0,6 МПа) вода із рН =
5,0...5,5 і витратою 196 т/год подавалася на насоси високого тиску УЗО-166.
Розглянемо спрощену гідравлічну схему УЗО на
Нижньокамській ТЕЦ-1:
Рис. 1.1.2. Спрощена гідравлічна схема УЗО на
Нижньокамській ТЕЦ-1
У перші 9 місяців експлуатації були отримані
наступні результати:
селективність мембран перебувала на рівні 98 %,
що дозволяло при електропровідності живильної води близько 400 мкСм/см мати в
пермеате 7...8 мкСм/см;
концентрація органіки в перміаті була нижче
рівня, обумовленого методом перманганатного окислювання;
через 1 місяць експлуатації перепад тиску між
входом і виходом розсолу зростав на 15 % через утворення відкладень на
мембранах. Подальша їхня експлуатація без промивання була неможлива. Промивання
розчином тринатрійфосфату із рН = 10,0...10,5 дозволяла за 30 хв практично
повністю відновити первісний перепад тиску.
Остання обставина, пов'язана із частими промиваннями
мембранних збірок, не влаштовувала ні дослідників, ні експлуатаційний персонал.
Було встановлено, що практично вся маса
відкладень аморфного виду складалася з техногенних органічних речовин білих
кольорів, що свідчило про недостатню ефективність видалення з води цих
компонентів в освітлювачах [2].
Забруднення мембран й утворення відкладень в
рулонних фільтруючих елементах погіршують техніко-економічні показники роботи й
ускладнюють експлуатацію УЗО. Забезпечити протягом тривалого часу їх надійну й
високоефективну роботу можна тільки на основі достовірних знань про склад сирої
води, її належної попередньої очистки води й/або правильному виборі
водно-хімічного гідравлічного режиму експлуатації УЗО.
Причина швидкого зростання перепаду тиску
повинна бути в тім, що в сирій та освітленій воді присутні домішки, які не
можна виявити прийнятими на ТЕС аналізами, зокрема, іонодісперсні техногенні
органічні домішки, про які не було ніяких відомостей. Але навіть якби про ний
було відомо, апріорі їх важко було б урахувати при проектуванні, тому що поки
чітко не визначений взаємозв'язок припустимих концентрацій техногенних
органічних домішок у воді, що подається на звоотньоосмотичне знесолення, з
водно-хімічним і гідравлічним режимами УЗО. Досить важко також урахувати на
практиці різноманіття процесів, що приводять до утворення опадів у РФЭ, і
розходження в гідравлічних характеристиках останніх.
Було ухвалене рішення включити в схему
натрій-катоінітові фільтри.
Справедливості заради варто помітити, що навіть
ретельна попередня очистка вихідної води й добре підібрані гідравлічний та
водно-хімічний режими лише знижують інтенсивність забруднення мембран, змінюють
склад й кількість опадів, але не можуть повністю запобігти їх
утворенню.Поглиблене вивчення сирої води підтвердило припущення про її
забруднення техногенною "органікою" і дозволило встановити чотири її
основних властивості:
вона не окисляється перманганатом калію, але
практично повністю руйнується біхроматом калію;
в освітленій воді, що має достатній лужний резерв
і малу концентрацію іонів важких металів, більша її частина перебуває в
іонодисперсном стані;
техногенні домішки присутні у вигляді аніонів
слабких органічних кислот, які при рН = 5,0 + 5,5 асоціюють і частково
переходять у колоїдно-дисперсний стан;
органовмісні оcади техногенних продуктів легко
розчиняються в лужних розчинах.
рентгеноструктурним аналізом була встановлена
присутність магнетиту в сирій воді.
Однак, досить багато переваг в УЗО перед
іонітним знесоленням. Одне з них, про яке часто забувають - полягає в тім, що
гіперфільтраційні мембрани практично повністю затримують іонодисперсні природні
й техногенні органічні речовини, не пропускаючи їх у перміат, у той час, як
іонітні фільтри ХВО не можуть досить глибоко сорбувати їх [2].
Діоксид вуглецю в газоподібному стані може
вільно проходити через мембрани, а потім іонізуватися з утворенням бікарбонату.
Це підвищує електропровідність перміату зворотньоосмотичних установок. Якщо
така установка розташована перед електродіалізною системою, то підвищена електропровідність
може несприятливо вплинути з роботу останньої.
Діоксид вуглецю вловлюється в стандартних
знесолюючих установках, що використають вакуумний або вентиляторний дегазатор
(декарбонізатор). Такий апарат розміщається звичайно за сильнокислотним
катіонітним фільтром, тому що завдяки низькому значенню рН води після цього
фільтра вловлювання СО2 полегшується.
У системах зі зворотнім осмосом й
електродіалізом застосування баштових вентиляторних декарбонізаторів недоцільно
через їхні великі розміри й небезпеку попадання забруднень у воду, очищену в
зворотньоосмотнчній установці. У цьому випадку краще використати систему з
газопроникними мембранами: вони гідрофобні й мають пори з розмірами близько
0,03 мкм. Для видалення СО2, який пройшов крізь мембрани, застосовується
очищене повітря. Системи з газопроникними мембранами можуть працювати під
вакуумом, що сприяє видаленню як СО2, так і розчинного кисню.
Важливу роль грає й повторне використання води.
У Японії в середньому повторно використається 76 % промислових стоків, у США -
10%. На електростанціях можна застосовувати стоки інших промислових процесів,
наприклад, оброблені стоки міських станцій очищення або стоки самої
електростанції.
Раніше повторно використалися лише стоки води
високої чистоти, наприклад, продувна вода колтів або стоки після промивання
знесолюючих установок. У цей час розглядається можливість застосування
продувної води градирень, стоків знесолюючих установок і золовидалення.
Продувна вода градирень і навіть розсіл
зворотньоосмотических установок успішно очищаються мембранами систем мікро- і
ультрафільтрації. Відходи очищення можна кристалізувати. Очищені стоки
зворотньоосмотичних установок використаються як додаткова вода в системах
золовидалення й десульфурізаціонних установках.
На ТЕС High Desert у штаті Каліфорнія
застосовують унікальну комбінацію освітлення, фільтрації й зворотного осмосу й
планують повторно використати більше 98 % продувної води градирень й інших
стоків.
У східній частині штату Техас уведений ТЕС San
Marcos потужністю
МВт із чотирма одновальними ПГУ КА24-1 компанії
ALSTOM Power і випарними градирнями. Фірма Ionics забезпечила безстічну обробку
продувної води градирень із повторним використанням не менш 98 % її вихідної
кількості. Для обробки були застосовані ультрафільтраціоина (УФ),
двоступінчаста зворотньоосмотнчна та електродіализна установки, концентратор і
кристаллізатор. Залишки після обробки у вигляді кека вивозяться на ліцензований
смітник [13].
Діапазон ефективного застосування УФ - від 0,002
до 0,1 мкм, це дозволяє ультрафільтраційним мембранам затримувати органічні
речовини з молекулярною масою, небезпечної для звротньоосмотичних мембран.
Використання ультрафільтрації для очищення води дозволяє, при незмінній
сольовій сполуці, здійснити її освітлення й знезаражування шляхом затримки
колоїдів і вірусів без застосування хімічних реагентів, що забезпечує
екологічність цієї технології.
За кордоном ультрафільтрація вже застосовується
й для підготовки питної води, і як попередня очистка перед зворотньоосмотиченим
знесоленням.
Конструкція УФ-установок ідентична конструкції
зворотньоосмотичних. Ультрафільтраційні мембрани або у вигляді порожніх волокон
із зовнішнім діаметром від 0,7 до 2,0 мм, або рулонних елементів компонуються
усередині циліндричних корпусів-модулів фільтрування, що мають одиничну площу,
від 7 до 125 м , набори яких дозволяють формувати фільтраційні установки
продуктивністю до 4 000 м3/год і більше.
Технологічні можливості УФ вдало доповнюють
можливості зворотнього осмосу, тому що ультрафільтраційні мембрани затримують
всі дрібні частки, що містяться в оброблюваній воді. При цьому відпадає
необхідність у комплектації зворотньоосмотичних установок фільтрами тонкого
очищення.
Всі досліджені марки ультрафільтраційних мембран
забезпечують глибоке очищення оброблюваної води від суспензій і заліза.
Очищення від сполук, що обумовлюють кольоровість, досить ефективні тільки за
допомогою мембран марки УВА-20-ПС-1040 (кольоровість нижче в порівнянні з
іншими мембранами більш, ніж на 70 %) і різко падає при використанні мембран з
більшими розмірами пор. Ще менш ефективне очищення від сполук, що впливають на
перманганатне окислення води. Однак фільтрат після ультрафільтраційного
очищення можна направляти на зворотньоосмотичне знесолення без ризику утворення
відкладень, тому що залишкові кольоровість і перманганатне окислення
визначаються сполуками з молекулярною масою менш 150 кДа.
Цей висновок согласується з досвідом
впровадження ультрафільтраційних установок провідними закордонними фірмами.
Наприклад, за даними фірм NоPiТ (Нідерланди) і JNGE (Німеччина) для попередньої
очистки поверхневих прісних вод з мутністю до 50 мг/л або морських вод варто
використовувати ультрафільтраційні мембрани, що затримують органічні речовини з
молекулярною масою понад 200 кМоль.
Робота ультрафільтраційних установок
здійснюється в наступній послідовності: фільтрація - зворотнє промивання.
Тривалість фільтрації звичайно становить 15...60 хв, промивання - 20...40 с.
При проектуванні ультрафільтраційних установок головне завдання полягає у визначенні
часу фільтрування й зворотнього промивання, при яких подуктивність обробленої
води буде максимальною, а неминуче падіння продуктивності -мінімальним [16].
У цей час широке застосовуються тонкоплівкові
високоселективні низьконапірні мембрани з робочим тиском від0,6 мПа. Так,
наприклад, розрахунковий робочий тиск на діючій установці зворотнього осмосу
продуктивністю 90 м3/год на електростанції Магнітогорського металургійного
комбінату становить усього 0,75 мПа при солевмісті вихідної води 200 мг/л.
Одночасно відбулося вдосконалювання й технології
ІО. Впровадження противотічної регенерації фільтрів, завантажених
моносферичними смолами, дозволило скоротити в 1,5-1,8 рази витрати реагентів на
регенерацію іонітів, зменшити витрати на технологічне устаткування й кількість
скидних вод, тобто поліпшити економічні показники іонного обміну (ІО).
При даній економічній оцінці фірмою були
проаналізовані три водопідготовчі установки продуктивністю 40, 80 й 160 м3/год
для чотирьох значень солевмісту вихідної води: 80, 160, 320 й 480 мг/л.
Для всіх трьох установок порівнювались однакові
технологічні схеми: для ІО - установка, що включає три ступені (Н-ОН, ФСД)
знесолення на паралельно-точних фільтрах, як найпоширеніших, завантажених
моносферичними смолами, а для ЗО - установка, у якій першим ступенем була
установка з композитними або ацетатцеллюлозними мембранами, а другий - іонітні
фільтри змішаної дії, завантажені монософеричними сильнокислотнім катіонітом і
високоосновнім аніонітом. Для розрахунків прийняті три значення загального
солевмісту вихідної води: 260, 360 й 420 мг/л, а також чотири продуктивності:
100, 300, 500 й 800 м3/год.
Розрахунки в даному дослідженні показали, що
збільшення продуктивності з 40 до 160 м3/год у системах ЗО/ІО й ІО незначно
позначається на значенні граничного солевмісту, але веде до зниження на 13 -
18% собівартості очищеної води.
Проаналізувавши літературу, були зроблені
висновки о застосуванні різноманітних схем водопідготовки. Установки
зворотнього осмосу доцільно застосовувати для малих витрат обробляємої води та
для високих значень солевмісту вихідної води. Також доцільно використовувати у
якості попередньої підготовки води ультрафільтраційні мембрани, які в свою
чергу забезпечують очищення води від високомолекулярних сполук, що сприяє більш
стабільній роботі мембран зворотнього осмосу та попереджує утворення на
поверхні мембран комплексних відкладень. Однак вартість ультрафільтраційних
мембран майже така, як і мембран зворотнього осмосу тому єкономічні переваги
спостерігаються при продуктивності всього агрегата 75 м3 /год. і більше. Однак
в порівнянні з йонним обміном в декілька разів скорочується кількість стічних
вод, значно зменшується виробнича площа та якість обробленої води та
металоємкість виробництва. Крім того, при використанні ультрафільтраційних
мембран створюється можливість селективного вилучення із води цінних
високомолекулярних сполук, шо також є позитивним моментом данного методу, але
кінцеве рішення приймається техніко-економічним розрахунком.
1.2 Фізико-хімічні основи
виробництва
Осмос це фізико-хімічний процес проникнення
рідини крізь напівпроникну мембрану. Якщо взяти дві сполучені посудини,
заповнені одна чистим розчинником а інша розчином довільної солі із розділяючою
їх напівпроникною мембраною, то процес можна представити наступним малюнком:
Осмос
Зворотній осмос
Малюнок 1.2.1. Явище осмосу і зворотнього осмосу
Як видно із малюнка, у випадку осмоса рідина
(розчинник) самовільно перетікає крізь мембрану в посудину із розчином,
намагаючись зменшити концентрацію розчину. В спеціальних термінах це виражає те
, що процес протікає до вирівнювання хімічних потенціалів розчинника та розчина
з утворенням певної різниці рівнів, пропорційній концентрації розчиненої
речовини. У випадку зворотнього осмосу перетікання рідини відбувається навпаки,
із посудини з розчином в посудину з чистим розчінником. Але для створення
такого процесу до системи необхідно прикласти тиск, більший за осмотичний,
звідки і походить назва методу. Рухомою силою процесу є прикладений зовнішній
тиск, чим більший тиск, тим , відповідно , швидше відбувається процес
розділення. Кількість енергії, що необхідна для зворотньоосмотичного розділення
прямопропорційна вмісту розчинених речовин, відповідно, чим більша концентрація
розчинених речовин, тим більшу кількість енергії необхідно витратити і тим
більший тиск необхідно прикласти до системи.
Охарактеризування термінів, що далі будуть
розглянуті дозволить краще зрозуміти матеріал. Вихідна вода (Qf)- це вода,
безпосередньо подається на корпуси мембранних модулей. Перміат (Qp) вихід
перміата це та частина потока вихідної води, що пройшла крізь мембранні
елементи. При тестуванні потік перміата аналізується при 25 С0, так як вихід
перміата залежить від температури води, що подається. Концентрат(Qc) вихід
концентрата- це та частина потока, що не пройшла крізь мембранні елементи та
містить в собі всі виділенні із води солі. Витрати вихідної води складають суму
концентрата та перміата тобто:
( 1.2.1)
Основні фізико-хімічні залежності та
співвідношення і залежності, які будуть використані в подальших розрахунках
приведені нижче:
1) приймається частка перміату (вихід
продукту) Y, %;
2) розраховується ступінь концентрування
домішок в системі за співвідношенням:
(1.2.2)
3) концентрація і-тої домішки в потоці
концентрату визначається так:
, ( 1.2.3)
де
- концентрація домішки в потоці
вихідної води;
4) концентрація і-тої домішки в потоці
перміату залежить від типу мембрани, типу домішки, робочого тиску, температури,
рН, складу вихідної води;
5) визначення небезпеки утворення осаду на
мембранах здійснюється для потоку концентрату за такою методикою:
- рівноважна концентрація СО2:
(1.2.4)
де
й
- константи дисоціації вугільної
кислоти по першому й другому ступені відповідно, функції від температури,
довідникові величини,
- межа розчинності карбонату
кальцію, функція від
температури, довідникова величина,
,
- коефіцієнти активності іонів,
докладніше див. нижче;
,
- концентрації іонів, моль/л.
рівноважне значення рН:
(1.2.5)
Фактичне значення рН:
, (1.2.6)
де
- фактична концентрація СО2.
Індекс Ланжелье (LSI):
(1.2.7)
Умови для контролю утворення
CaCO3:<0 - немає необхідності в додаванні інгібітору відкладень;
<LSI<1 - необхідно дозувати
гексаметафосфат натрію з концентрацією в потоці концентрату 20 мг/л;>1 -
дозування полімерних органічних інгібіторів.
іонна сила розчину:
, (1.2.8)
де
- концентрація i-го іона в розчині,
моль/л,
- заряд i-го іона,
Коефіцієнт активності z-валентних
іонів:
(1.2.9)
Добуток розчинності сполук, які
можуть утворити осад, виражений в % від межі розчинності:
, (1.2.10)
де
,
- молярні концентрації катіона й
аніона, що утворюють дану сполуку,
,
- активності катіона й аніона,, n -
валентність катіона й аніона відповідно в даній сполуці.
- межа розчинності сполуки, функція
від температури, довідникова величина;
6) осмотичний тиск розчину з n компонентів
(солей), що обробляється, визначається для потоку концентрату за рівнянням
Вант-Гоффа:
, (1.2.11)
де R - універсальна газова постійна,
рівна 8,31 Дж/(моль.К); Т - температура розчину, К.
7) Для розробки конфігурації УЗО і
визначення її експлуатаційних характеристик необхідно визначити наведені нижче
змінні.
Тиск подачі, необхідний для
виробництва заданого потоку перміата, залежить, для даної мембрани, від
розробленої (проектної) продуктивності по перміату на одиницю активної
мембранної площі, тобто питомої продуктивності -
(флакс). Чим вище
, тим вище
тиск подачі.
У відповідності зі стандартними
характеристиками мембран необхідно визначити середню питому продуктивність
системи
, виходячи
із цього, розрахувати необхідну кількість мембранних елементів:
, (1.2.12)
де
- продуктивність системи по
перміату, м3/год;
- змочена поверхня елемента (по
специфікації), м2.
Далі необхідно задати кількість
мембранних елементів в одному корпусі (звичайно 6), і кількість корпусів:
(1.2.13)
Потім необхідно визначити
співвідношення числа елементів у ступенях:
, (1.2.14)
де n - число ступеней системи.
Для двоступінчастої (n=2) системи
кількість корпусів у першій ступені:
, (1.2.15.)
Кількість корпусів у другій ступені:
(1.2.15)
Попередньо задавшись
, знаючи
вихід перміата у відсотках і
одержуємо необхідну витрату
живильної води:
(1.2.16)
8) Робота на продавлювання 1м3 води А, кДж,
розраховується за
формулою:
, (1.2.17)
або в кВт·год:
, (1.2.18)
де
- перепад тиску на мембрані, кПа,
- об'єм рідини, що продавлюється,
м3
1.3 Якість цільового
продукту, сировини та допоміжних матеріалів
Сировиною для виробництва знесоленої води є
попередньо підгото- влена (пом’якшена) вода, для запобігання утворення корбонатних
відкладень на поверхні мембрани та створення максимального ступеня
концентрування і відповідної рециркуляції системи. В системі зворотнього осмосу
є чотири матеріальні потоки: вихідна, рециркуляційна, зконцентрована та
знесолена вода. Склад води, що подається на мембранні елементи наступний:
Таблиця 1.3.1 - Склад пом’якшеної води
|
Вихідна
вода
|
|
Йон
|
Концентрація
мг\л
|
Концентрація
мг*екв\л
|
|
Ca2+
|
0.6
|
0,0
|
|
Mg2+
|
0,2
|
0,0
|
|
Na+
|
132,6
|
5,7
|
|
K+
|
30,0
|
0,8
|
|
NH4+
|
0,5
|
0,0
|
|
CO32-
|
0,2
|
0,0
|
|
HCO3-
|
250
|
4,1
|
|
SO42-
|
50
|
1,0
|
|
Cl-
|
50
|
1,4
|
|
F-
|
0,5
|
0,0
|
|
NO3-
|
5,0
|
0,1
|
|
B
|
0,0
|
0,0
|
|
SiO2
|
0,0
|
0,0
|
|
TDS
|
519,6
|
|
|
pH
|
7,0
|
|
де TDS - загальна мінералізація води
Для порівняння приведемо склад води, що
рециркулюється в системі зворотнього осмосу. Мінералізація майже у три рази
вища в порівнянні з підготовленною, а для запобігання утворення відкладень на
поверхні мембран в систему постійно домішується 25 відсотків пом’якшеної води.
Створення достатньої продуктивності системи
створюється саме таким чином, щоб отримати максимальну кількість знесоленої
води та мінімальну кількість концентрата. Склад рециркуляційної води приведений
нижче.
Таблиця 1.3.2- Склад рециркуляційної води
|
Йон
|
Концентрація
мг\л
|
Концентрація
мг*екв\л
|
|
Ca2+
|
0,3
|
|
Mg2+
|
3.4
|
0.3
|
|
Na+
|
359.8
|
15.6
|
|
K+
|
82.7
|
2.1
|
|
NH4+
|
1.4
|
0.1
|
|
CO32-
|
0.6
|
0.0
|
|
HCO3-
|
688.8
|
11.3
|
|
SO42-
|
139.5
|
2.9
|
|
Cl-
|
138.7
|
3.9
|
|
F-
|
1.4
|
0.1
|
|
NO3-
|
13.2
|
0.2
|
|
B
|
0.0
|
0.0
|
|
SiO2
|
0.0
|
0.0
|
|
TDS
|
1434.9
|
|
|
pH
|
7.4
|
|
Наступний матеріальний поток- концентрат, який
відводиться від системи, концентрація солей в якому запобігає утворенню
відкладень та перевищенню значень добутку розчинності карбонатів кальцію, що
присутні в системі.
Перспективи використання концентрата наступні:
спочатку, при впровадженні у виробницвво перших промислових апаратів
зворотнього осмосу головною їх ціллю було отримання зконцентрованного розчина
тієї сполуки,яку в подальшому виділяли чи випарюванням чи, в деяких випадках-
виморожуванням. При такому способі виробництва значно зкорочується об’м води,
що необхідно видалити для отримання пересиченого розчина, так як ступінь
концентрування може сягати до 30.
Вищесказане відноситься для схем, у яких таким
чином можна проводити збагачування цінних компонентів, при цьому головногою
перевагою методу зворотнього осмоса є те, що процес розділення відбувається при
температурах, близьких до нормальних ( 5-30 0С), що виключає можливість
розкладання нестійких сполук, що невитримують нагрівання. В останне
десятиліття, були отримані більш селективні мембрани, що дозволяли отримувати
знесолену воду високої якості (перміат), який має широке коло застосування. В
той час в потокі концентрата значно зростає загальна концентрація солей, а
особливо у випадку, якщо у воді присутні цінні хімічні елементи, створюється
можливість їх селективного вилучення за допомогою йонного обміну з подальшим їх
вилученням.
Склад концентрата наведений нижче:
Таблиця 1.3.3 - Склад концентрата
|
Йон
|
Концентрація
мг\л
|
Концентрація
мг*екв\л
|
|
Ca2+
|
8.0
|
0.4
|
|
Mg2+
|
4.8
|
0.4
|
|
Na+
|
512.1
|
22.3
|
|
K+
|
117.5
|
3.0
|
|
NH4+
|
2.0
|
0.1
|
|
CO32-
|
0.8
|
0.0
|
|
HCO3-
|
979.5
|
16.1
|
|
SO42-
|
199.1
|
4.1
|
|
Cl-
|
197.2
|
5.6
|
|
F-
|
2.0
|
0.1
|
|
NO3-
|
18.5
|
0.3
|
|
B
|
0.0
|
0.0
|
|
SiO2
|
0.0
|
0.0
|
|
TDS
|
2041.8
|
|
|
pH
|
7.6
|
|
Наступний матеріальний потік цільовий - перміат.
Загальна мінералізація перміата становить 10-20 мг\л. Його склад наступний:
Таблиця 1.3.4 - Склад перміата
|
Йон
|
Концентрація
мг\л
|
Концентрація
мг*екв\л
|
|
Ca2+
|
0.1
|
0.0
|
|
Mg2+
|
0.0
|
0.0
|
|
Na+
|
4.4
|
0.2
|
|
K+
|
1.3
|
0.0
|
|
NH4+
|
0.0
|
0.0
|
|
CO32-
|
0.0
|
0.0
|
|
HCO3-
|
10.6
|
0.2
|
|
SO42-
|
0.3
|
0.0
|
|
Cl-
|
1.2
|
0.0
|
|
F-
|
0.0
|
0.0
|
|
NO3-
|
0.8
|
0.0
|
|
B
|
0.0
|
0.0
|
|
SiO2
|
0.0
|
0.0
|
|
TDS
|
18.7
|
|
|
pH
|
5.7
|
|
1.4 Вибір і обгрунтування
параметрів технологічного режиму
Для розрахунку співвідношення вищезазначених
матеріальних потоків була використана програма розрахунку WinFlows, за
допомогою якої знайдено оптимальне значення витрат кожного матеріального
потока.
За результатами розрахунку витрати матеріальних
потоків наступні:
витрати вихідної води 7.1 м3/год.
продуктивність по перміату після першої ступені
знесолення 5.4 м3/год
витрати концентрата після першої ступені
знесолення 1.7 м3/год
Після першої ступені концентрування потік концентрата
подається на другу ступінь концентрування в кількості 1.7 м3/год де за
результатами розрахунку програми співвідношення потоків наступне:
продуктивність по перміату після другої ступені
знесолення 1.3 м3/год.
витрати концентрата після другої ступені
знесолення 0.4 м3/год.
Перміат після двох ступеней знесолення подається
у збірний колектор, де об’єднується у один потік загальною продуктивністю 6.7
м3/год а витрати концентрата становлять 0.4 м3/год.
Перевіримо результати розрахунку програми на
вірогідність утворення відкладень на поверхні мембран при розрахованному
співвідношенні матеріальних потоків. Розрахунок проводимо на вірогідність
відкладень осадів CaCO3 та CaSO4 . Розрахунок ведемо по воді, у якій присутня
найбільша концентрація солей- концентрату. Склад його приведений у таблиці
1.3.3.
Для того, щоб запобігти утворенню осаду CaCO3 ,
необхідно, щоб карбонат кальцію розчинявся у потокі концентрата. Ця тенденція
може бути виражена індексом Ланжельє LSI. Для розрахунку LSI у потокі
концентрата необхідні наступні дані:
концентрація йонів кальцію у вихідній воді, мг/л
;
загальна мінералізація живильної води, TDS мг/л
;
лужність живильної води, Alk0, по карбонату
кальція, , мг/л ;
рН живильної води;
температура живильної води, Т0, С0 ;
Відновлення зворотньоосмотичної системи
(рециркуляція) Y .
Розрахунок концентрації кальцію у потокі
концентрата визначимо за формулою:
Ca2+ = Ca20
(1-Y),
(1.4.1)
де Y- ступінь відновлення системи,
відповідно 0.75.
Тоді теоретична концентрація йонів
кальцію у потокі концентрата після першої ступені буде становити:+=0.6
1
(1-0.75);
Ca2+=2.4 мг/л
Після другої ступені, при
відновленні системи (Y) у 70 відсотків у відповідності із формулою (1.4.1)
концентрація йонів кальцію буде складати 8 мг/л.
Розрахунок загальної солевмісткості
концентрата визначимо за формулою:
TDS=TDS0
1
(1-Y),
(1.4.2)
де TDS0 - загальна мінералізація живольної води,
відповідно 519,6 мг/л. Теоретична солемісткість концентрата буде становити:
TDS=519.6
1
(1-0.75);
TDS=2078.4 мг/л
Розрахунок лужності потока
концентрата Alk розрахуємо за аналогічним рівнянням:
Alk= Alk0
1
(1-0.75),
(1.4.3)
де Alk0- концентрація НСО3- йону у
потокі живильної води, відповідно 250 мг/л, в такому випадку лужність потока
концентрата буде становити:=250
1
(1-0.75), Alk=1000 мг/л
Далі, згідно
за графіком
відношення лужності Alk до вільної СО2 в потокі концентрата значення рН буде
складати 7. Згідно номограми 2
визначаємо необхідні значення
коефіцієнтів для знаходження кислотності середовища за рівнянням:
рНс=рСа+рAlk+С, (1.4.4)
де рСа складає 3.5; рAlk складає 2; С складає
2.3.
Визначимо значення рН у якому СаСО3 утворює насичений
розчин ( концентрат) за рівнянням (1.3.4).
рНк= 3.5+2+2.3, рНк=7.8
Розрахуємо індекс Ланжельє за формулою:
=рНж-рНк, (1.4.5)
де рНж- кислотність потока живильної води, рівна
7. Тоді маємо :
LSI=7-7.8, LSI=-0.8
Індекс Ланжельє може приймати наступні значення:
0 - вода має тенденцію до розчинення
карбоната кальція;
-1 - у воді досягнута критична
концентрація карбоната кальція;
1 - у системі спостерігається
утворення відкладень СаСО3
Так як значення LSI=0.2, то робимо
висновик, що в системі відкладень карбоната кальція не утворюється.
Розрахунок вірогідності утворення
відкладень СаSO4. Спочатку проводимо розрахунок йонної сили потока концентрата
Іс за формулою:
Іс=І0
1
(1-Y), (1.4.6)
де І0- значення йонної сили води у
потокі живильної води. Для розрахунку йонної сили розчину необхідно
концентрації компонентів у живильній воді перерахувати на моль/л, дані зводимо
до таблиці, у яку заносимо значення компонентів потока, що впливають на
утворення відкладень прямо чи опосередковано.
Таблиця 1.4.1- Концентрація
осадкоутворюючих йонів
|
Йон
|
Концентрація,
мг/л
|
Концентрація,
моль/л
|
|
Са2+
|
0.6
|
1.5*10-5
|
|
Mg2+
|
0.2
|
8.3*10-6
|
|
Na+
|
130.2
|
5.7*10-3
|
|
HCO3-
|
250
|
4.1*10-3
|
|
SO42-
|
50
|
5.2*10-4
|
|
Cl-
|
50
|
1.4*10-3
|
Йонну силу розчину живильної води розрахуємо за
рівнянням:
Іf=0,5
(1.4.7)
Підставивши значення відповідних
концентрацій у моль/л отримаємо
Іf= 0.023. Далі використовуючи
формулу (1.4.6) знаходимо значення Іс, яке становить 0.094.
Розрахуємо йонний добуток СаSO4 у
потокі концентрата за формулою:
Ірс=
, (1.4.8)
де Са- концентрація йонів кальція у
живильному потокі, відповідно табл. 1.4.1 маємо 1.5*10-5 моль/л, SO4-
концентрація сульфат-йонів у живильному потокі, відповідно табл. 1.4.1 маємо
5.2*10-4 моль/л. Підставивши значення у формулу (1.4.8), отримаємо
Ірс=4.16*10-7.
Порівнюємо Ірс з добутком
розчинності (Кsp) для СаSO4 з урахуванням йонної сили розчину. Згідно
по
номограмі 2.6 критичне значення (Кsp) при температурі 25С0 складає 1.5*10-4 , з
чого робимо висновок, що відкладень сульфата кальція у системі не утворюється.
Відповідно розрахунок програми адекватний прийнятим умовам роботи системи.
Подальше концентрування потока
концентрата є недоцільним виходячи з того, що по-перше у системі можливі
утворення відкладень на поверхні мембран, що які призводять до швидкого виходу
її з ладу та потребує прийняття відповідних заходів (постійне дозування в
систему антискалантів), по-друге подальше підвищення концентрування значно
збільшить величину осмотичного тиску в системі, що не дозволить сполучати
мембрани послідовно, так як різко зросте величина гідравлічного опору, по-трете
подальше підвищення концентрування не дає змоги створювати відповідну величину
відновлення системи Y (рециркуляції), що зменшує ККД мембранних модулей.
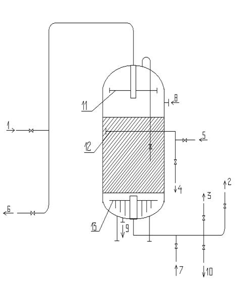
1.5 Опис технологічної
схеми й елементів нової техніки
Технологічна схема включае в себе наступні
головні апарати: механічні фільтри, йоннообмінні протитечні натрій-катіонітові
фільтри, солерозчинник, емкості необхідного запаса підготовленної води та
мембранні елементи. Принцип роботи схеми: вихідна вода Горводоканала подається
у ємкість вихідної води (1), де створюється необхідний запас вихідної води,
розрахований на дві години роботи схеми а також на розпушуючу відмивку
фільтруючого матеріалу механічних фільтрів. Вихідна вода насосом (12) під
тиском 0,6 мПа подається на механічний фільтр, де вода звільняється від
зважених часточок розміром до 5 мкм. В схемі міститься два паралельно
під’єднані механічні фільтри (2,3), із яких один знаходиться у робочому режимі
до виходу на розпушуючу відмивку водою від ємкості (1) насосом (11), після
фільтрування заданого об’єму води, а інший фільтр вмикається в схему, що
забеспечує безперебійну роботу. Після освітлення вода під тиском 0.6 мПа
подається на йонообмінні фільтри (4,5), що також під’єднані паралельно, для
створення безперебійної роботи. При проходженні через фільтри вода
пом’якшується до заданного значення 0,052 гр*екв/л. В свою чергу, йонообмінні
фільтри виходять на регенерацію при проскокі йонів жорсткості на заданному
рівні. Цикл регенерації складається із завантаження регенераційного розчину із
солерозчинника (7) розчином хлорида натрія з концентрацією 10-12 відсотків. Для
регенерації необхідна пом’якшена вода, необхідний запас якої знаходиться у
емкості (6). Після проходження регенераційного розчина із ємкості (6) у фільтр
подається пом’якшена вода для відмивки йонообмінного матеріала. Останньою
стадією регенерації є розпушення шару інертного матеріалу над шаром катіоніта,
яка також здійснюється пом’якшеною водою із ємкості (6). Подача всіх
матерільних потоків при регенерації здійснюється насосом (3). Пом’якшена вода
далі потрапляє на всас насоса високого тиску агрегата зворотнього осмоса (14),
де створюється рабочий тиск, значення1,0 мПа. Потік води розділяється на дві
рівні частини, паралельно під’єднаних мембранних модулей першої ступені (8) ,
де під робочим тиском попередньо підготовлена вода проходить крізь
напівпроникні мембрани, перміат ( знесолена вода) збирається у цнтральному
колекторі і виходить із модуля а зконцентрована частина води виходить із
концентратного колектора, звідки під тиском 0,8 мПа подається на другу ступінь
концентрування (9), де по аналогічній схемі проходить крізь мембранні модулі.
Віповідно після першої ступені утворюється 5.3 м3/год. перміата та 1.8 м3/год
концентрата, після другої ступені 1.4 м3/год. перміата та 0.4 м3/год
концентрата. Перміат натходить в спільний колектор а далі у ємкість запаса
перміата (10), звідти на технологію а концентрат відводиться у промислову
каналізацію. Мембрани зворотнього осмоса періодично промиваються антискалантами
(реагентами, що розчиняють відкладення на поверхні мембран) при підвищенні
перепаду тиску поміж ступенями більм як 0.15мПа від нормального значення.
Малюнок 1.5.1. Технологічна схема виробництва
знесоленої води
Подача необхідних реагентів здійснюється насосом
(15) від блока хімічної відмивки (16) Технологічна схема зображена на малюнку
1.5.1.
Серед технологічної схеми можна виділити
наступні елементи нової техніки: йонообмінні протитечні натрій-катіонітові
фільтри та мембранні зворотньоосмотичні модулі.
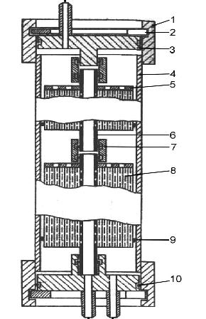
Мембранний модуль є головним елементом
технологічної схеми, так як свме в ньому проходить процес знесолення води. Він
являє собою циліндричний апарат, у якому розміщені спіральні напівпроникні
мембрани. Мембранний модуль в порівнянні з іонообмінними фільтрами має значно
менші розміри, що дозволяє значно скоротити габарити технологічної схеми та створити
більш компактну схему виробництва. Також в останній час матеріалом для
виготовлення мембран слугують полімерні матеріали, що значно полегшують масу
конструкції та дозволяють економити дорогоцінні конструктивні матеріали.
Розміри мембранного модуля, на відміну від
йонообмінних фільтрів складають: довжина мембранних елементів складає незалежно
від продуктивності 1 метр, а діаметр поступово збільшується, по мірі зростання
продуктивності мембран і складає від 6 см до 40 см.
Однак мембрани також мають свої недоліки,
найголовніший з яких це можливість біологічного обростання поверхні мембран, що
різко зменшує в подальшому їх продуктивність, що потребує періодично або
постійно в необхідній кількості дозувати в поток живильної води консерванти, що
попереджують можливість біологічного обростання мембран. Значним недоліком
мембран є також хімічна взаємодія матеріалу мембран з вільним хлором у потокі
живильної води, що призводить до деструкції мембран, тому при малих
продуктивностях мембранних агрегатів використовують вугільні фільтри а при
продуктивностях, більших за 10 м3/год. в потік дозують дехлоруючі реагенти.
В загальному вигляді йонообмінний фільтр
представляє собою сталеву циліндричну ємкість, у якій знаходяться три
розпридільчі системи- верхній, середній та нижній дренажі, за допомогою яких
вода та регенераційний розчин рівномірно розприділяються по об’єму фільтра. В
об’ємі фільтра на 50 відсотків завантажений йонообмінний матеріал, до
середнього дренажа, а над середнім дренажем завантажено шар інертного матеріалу,
для захисту йонообмінної смоли від засмічення. Малюнок протитечного
натрій-катіонітового фільтра разом із обв’язкою приведений нижче, розділ 2.3; в
залежності від технологічної схеми обв’язка може змінюватись.
На відміну від прямоточних йонообмінних фільтрів
протитечні фільтри мають значні переваги: продуктивність фільтра на 20-40
відсотків вища в порівнянні з рямоточними, за рахунок вмонтованого середнього
дренажного пристрою, який стримує йонообмінний матеріал від виносу його з
фільтра, тобто можна створювати більші значення швидкості протоку води крізь
фільтр, що значно інтенсифікує роботу фільтра. Також за рахунок високої
швидкості протоку води крізь фільтр скорочується час регенерації фільтра а
також кількість регенераційного реагента, що значно зменшує кількість потреб
води фільтра на власні потреби, і відповідно, скорочується кількість стічних
вод. Разом з тим збільщується фільтроцикл та якість обробленої води.
1.6 Розрахунок
видаткових коефіцієнтів
У процесах баромембранного розділення немає
відповідних хімічних реакцій для стехіометричних розрахунків стехіометричних
коефіцієнтів, у даному процесі вихід кінцевого продукта теоретично не залежить
від природи розділяючих речовин та матеріала мембрани. Проте осмотичний тиск
прямопропорційний концентрації розчинних речовин.
В даному процесі підвищення продуктивності
агрегата зворотнього осмоса досягаеться більш ретельною підготовкою живильної
води, для зменшення навантаження на мембрани, та застосуванням
енергозберігаючих мембран, які мають менший гідравлічний опір.
Для підвищення попередньої підготовки води були
прийняті протитечні фільтри, які забеспечують більш глибоке пом’якшення води та
зменшують вірогідність утворення відкладень на поверхні мембран, що в свою
чергу, дозволяє підвищити ступінь відновлення системи та отримати підвищений
вихід перміата та зменшити кількість концентрата.
Узагальнюючи приведений матеріал приведемо у
якості прикладу видаткові коефіцієнти по вихідній воді та енерговитратам на
базовому та проектованному виробництві.
Базове підприємство.
Загальні витрати вихідної води, віднесені до
одиниці кінцевого продукта (1 м3) складають: 1.25 м3 вихідної води/одиницю
продукта,
Загальні витрати електроенергії на отримання
одиниці кінцевого продукта складають: 30кВт/м3.
На проектованому підприємстві аналогічні витрати
складають відповідно:
витрати вихідної води 1.17 м3 вихідної
води/одиницю продукта,
загальні витрати електроенергії 25кВт/м3.
Як видно з наведених значень при використанні у
якості попередньої підготовки води протитечних фільтрів витрати води
скорочуються на 6,4 відсотка а енерговитрати при використанні енергозберігаючих
мембран зменшуються на 16,7 відсотка, що свідчить про доцільність
запропонованого обладнання.
2. СПЕЦІАЛЬНА ЧАСТИНА
2.1 Обгрунтування
прийнятої конструкції основного апарата
Основним апаратом технологічної схеми є
мембранні модулі до яких висувають наступні вимоги: зниження вартості мембран,
зменшення енерговитрат, підвищення швидкості циркуляції потока води, можливість
гідравлічної відмивки поверхні розподілу. В залежності від прийнятих
конструктивних рішень найбільше застосування в промисловості знайшли наступні
типи зворотньоосмотичних мембран: спіральні, пластинчаті, трубчаті та з полими
волокнами.
Саме при знесоленні прісної води найбільше
застосування знайшли спіральні модулі, причиною цього вибору є те, що
побудована таким чином мембрана має значно менший гідравлічний опір, простота
та надійність конструкції, можливість проведення очищення мембрани при ході
технологічного процесу (гідравлічна відмивка). Площа поверхні мембрани досягає
53 м2.
На відміну від спіральної конструкції
пластинчаті (касетні) модулі мають надто складну конструкцію циркуляційного
канала, та відповідно підвищений гідравлічний опір. При використанні таких
модулей дуже складно створити рециркуляцію, тому для необхідного ступеня
очищення необхідно збільшувати кількість пластин, що зменшеє надійність
конструкції, тому основне застосування таких мембран очищення стічних вод з
високим вмістом молекулярних домішок за рахунок значної поверхні розподілу - до
120 м2.
Трубчаті мембранні елементи представляють собою
делілька десятків трубок, виконаних із напівпроникного матеріалі, що тісно
розміщені у спільному корпусі.
Такі модулі мають кращі гідравлічні
характеристики, поміж інших модулей, проте їх основними недоліками є великі
розміри та надто висока собівартість одиниці площі поверхні розділу. Вони
знайшли застосування при розділенні в’язких рідин.
Мембрани з полими волокнами мають дещо схожу
конструкцію з трубчатими, різниця полягає в тому, що діаметри полих волокон
значно менші в порівнянні з трубками, що створює можливість значного скорочення
розмірів мембранних елементів, але потребує більш ретельної попередньої
підготовки води, забеспечують можливість проведення гідравлічних промивок в
процесі роботи, але мають більший гідравлічний опір. площа поверхні розділення
до площа поверхні розділення до 125 м2
Розглянемо конструкцію спірального мембранного
модуля. Малюнок мембранного модуля наведено нижче.
Малюнок 2.1.1. Мембранний спіральний модуль
1-накидне кільце, 2-натискувальне кільце,
3-кришка, 4-корпус, 5-антителескопічна решітка, 6-колектор відведення перміата,
7-гумове кільце, 8-спіральна мембрана, 9-гумова манжета, 10-гумове кільце.
Мембранний елемент являє собою корпус 4, що
виконаний із нержавіючої сталі Х18Н10Т У якому розміщується рулонний модуль 8.
Модуль формується накручуванням мембранних пакетів на колектор відведення
перміата 6. Мембранний пакет щільно прилягає до колектора за рахунок за рахунок
герметизації кромок для запобігання змішування перміата з основним потоком
вихідної води. Для створення необхідного зазора при накручуванні модуля поміж
пакетами вкладається сітка-сепаратор з великим розміром чарунок, для створення
необхідного протока розділяючої води. Герметизація перміатного колектора
забеспечується гумовим кільцем 7. Герметизація корпуса забеспечується за
допомогою кришки 3, гумових кілець 10 та натискувального кільця 2, яке
розміщується у прорізах накидного кільця 1, привареного до корпуса 4.
Вихідний розчин через штуцер потрапляє у апарат,
проходячи накручені мембранні пакети в осьовому напрямку. Послідовно проходячи
усі шари мембранного пакета розчин концентрується та видаляється із апарата.
Вода, що пройшла крізь мембрани (перміат) натходить у перміатний колектор та
виводиться із апарата.
Для запобігання телескопічного ефекта, який
виникає при різниці тисків у торців модулей та призводить до зміщення шарів
рулонного модуля у осьовому напрямку, у заднього торця модуля встановлюється
антителескопічна решітка 5, до якої мембранний пакет притіснюється. Байпас
рідини у апараті запобігається гумовою манжетою 9, яка закриває зазор поміж
рулонним модулем та внутрішньою стінкою корпуса.
Рух матеріальних потоків у мембрані можна
зобразити наступним малюнком
Мембранний
модуль
Малюнок 2.1.2. Схема руху матеріальних потоків
Як видно із малюнка потік концентрата рухається
у тому ж напрямку, що і потік вихідної води, а перміатний потік, проходячи
крізь шари спірального елемента натходить до перміатного колектора та
виводиться, як правило, для зручності з протилежного напрямку, але в мембранах
невеликої продуктивності напрямки руху перміата і концентрата співпадають. Для підвищення
продуктивності мембран по перміату, модулі мембранних елементів розташовують
послідовно, від двох до чотирьох, для зменшення спупеня відновлення системи та
зменшення вірогідності утворення па поверхні мембран відкладень.
2.2 Технологічний розрахунок
апарата
Вихідні дані на проектування: продуктивність
агрегата зворотнього осмосу 6,7 м3/год, загальна мінералізація вихідної води
519.6 мг/л, розділення двохступінчате.
2.2.1 Ступінь
концентрування зворотнього осмоса
Зворотній осмос використовується вийнятково для
концентрування розведених розчинів з концентрацією розчинених речовин до 0.4
моль/л. При підвищенні концентрації вище зазначеної межі значно погіршуються
характеристики розділення мембран, стає впливовим зниження питомої
продуктивності мембран та починає зменшуватись селективність, яка для
розведених розчинів залишається постійною.
Ступінь концентрування в апаратах зворотнього
осмоса знаходимо за формулою:
К=
, (2.2.1.1)
де Х1к- кінцева мінералізація концентрата,
відповідно табл. 1.3.3. складає 2041,8 мг/л, або 0,052 відсотка, Х1н- загальна
мінералізація живильної води, відповідно 519,6 мг/л або 0.002 відсотка. Тоді
маємо:
К=
, К=26
2.2.2 Вибір робочої
температури та перепаду тиску
З підвищенням температури розділяючого розчина
селективність мембран змінюється мало, а питома продуктивність збільшується
оберненопропорційно в’язкості перміата. Однак при підвищенні температури
скорочується строк експлуатації мембран. Обраний температурний режим складає
5-20 0С, так як в цьому діапазоні не відбувається значних змів в
характеристиках розділення мембран.
З підвищення перепада робочого тиску
збільшується рухома сила зворотнього осмоса та підващується продуктивність
мембран. Однак при високих значеннях робочого тиску полімерні мембрани
ущільнюються, що може нейтралізувати ефект, пов’язаний з підвищенням перепаду
тисків. Крім того при підвищеному тиску на поверхні мембрани утворюється
щільний осад затриманих часточок, що значно збільшує перепад тисків. Тому
приймаємо орієнтовно значення робочого тиску 0.8 мПа, значення перепаду тиску в
першому наближенні приймаємо
= 0,6 мПа.
2.2.3 Вибір
мембрани
При виборі мембрани слід виходити з того, що
вона повинна мати максимальну питому продуктивність при селективності, що
забеспечеє виконання вимог до якості перміата. Крім того вона повинна
характеризуватись високою хімічною стійкістю по відношенню до розчину, що
розділяється.
При роботі в нейтральних умовах в останне
десятиліття найбільше розповсюдження отримали композитні поліамідні мембрани,
що характеризуються відмінними розділяючими властивостями і є хімічно стійкими
в діапазоні рН від 2 до 11. Головна умова при експлуатації таких мембран
відсутність в воді, що подається вільного хлору, що призводить до деструкції
мембран.
Попередньо проводимо підбір мембрани
по істиній селективності
, від якої
переходимо до спостерігаючої
з урахуванням концентраційної
поляризації.
Істина селективність розраховується
за формулою
=(Х3-Х2)/Х3, (2.2.3.1)
Спостерігаюча селективність, в свою чергу
розраховується за формулою
=(Х1-Х2)/Х1, (2.2.3.2)
де Х1,Х2,Х3-концентрація солі у довільному
перерізі апарата, відповідно в об’ємі розчина, що розділяється та у поверхні
мембрани зі сторони розчина, що розділяється.
Для розрахунків приймаємо поліамідну
мембрану мембрану виробника Hydranautics ESPA 3 для якої значення істиної
селективності складає 0,98. Прийнявши в першому наближенні, що спостерігаюча
селективність рівна істиній визначимо середню концентрацію
розчинної
речовини у перміаті за рівнянням:
=Х1н*(1-К-(1-
)/
)/(1-К-1/
), (2.2.3.3)
де Х1н- вихідна концентрація солей у
перміаті, рівна у масових долях 0,00002.
=0,00002*(1-26-(1-0,98)/0,98)/(1-26-1/0,98),
=1.33*10-6кг
солі/кг розчина.
Витрати перміата Lп знаходимо за
формулою:
п= Lн*(1-К-1/
),
(2.2.3.4)
де Lн- витрати вихідного розчину,
рівні 1,97 кг/сек. Тоді маємо
Lп=1,97*(1-26-1/0,98), Lп=1,89 кг/сек.
Витрати солі з розчином будуть складати:
н*Х1н=1,97*0,00002=3,9*10-5 кг солі/сек
Витрати солі з перміатом складуть:
Lп*
= 1,89*1.33*10-6=2,51*10-6 кг/сек.
Втрати солі у відсотках від
кількості, що міститься у потокі живильної води складуть: 2,51*10-6/3,9*10-5
=6,4 відсотка, що менше максимальної допустимої похибки, що складає 10
відсотків і тому розрахунки ведемо по попередньо вибраній мембрані.
2.2.4
Приблизний розрахунок робочої поверхні мембрани
Питома продуктивність мембран по
воді Gв, при розділенні зворотнім осмосом водних розчинів електролітів
визначається співвідношенням:
Gв=св
Ав
/
п, (2.2.4.1)
де св- доля вільної води в розчині, що
розділяється, А-константа для обраної мембрани у вибраному діапазоні температур
та концентрацій,
п- в’язкість перміата,
-перепад
робочого тиску крізі мембрану,
-осмотичний тиск розчина, що розділяється
у поверхні мембрани,
-осмотичний тиск перміата.
У першому наближенні прийняті
наступні допущення: так як питома концентрайія солей менше 0,4 моль/л, то можна
вважати питому продуктивність по воді рівною питомій продуктивності по перміату
G, не беремо до уваги вплив концентраційної поляризації, приймаючи, що
осмотичний тиск на поверхні мембрани рівний осмотичному тиску у об’ємі розчина,
що розділяється, тобто
, приймаємо
також осмотичний тиск перміата рівним нулю,
. В такому випадку співвідношення
(2.2.4.1) буде мати вигляд:
G=G0*(1-
) (2.2.4.2)
Для подальших розрахунків необхідно
знати залежність осмотичного тиску від сумарної концентрації розчинених
речовин, що визначається як аддитивна функція, згідно емпіричних даних по
прісній воді [14] значення осмотичного тиску для потока живильної води буде
складати 0,02 мПа а для потока концентрата осмотичний тиск складає 0,2 м Па.
Питома продуктивність розчина, що
розділяється на вході в апарат зворотнього осмоса розрахуємо за формулою:
н=G0
, (2.2.4.3)
де G0-питома продуктивність одиниці
площі поверхні мембрани, для обраної мембрани складає12,5*10-3 кг/м2*сек,
осмотичний
тиск потока живильної води, рівний 0,02 мПа,
прийнятий перепад тиску для
мембранного модуля, рівний 0,6 мПа. Тоді:н=12,5*(1-0,02/0,6) , Gн=12.1*10-3
кг/м2*сек.
Питому продуктивність на виході
мембранного модуля розрахуємо за формулою:
Gк= G0
, (2.2.4.4)
де-
значення осмотичного тиску для
потока концентрата, відповідно 0,6 мПа. Тоді:
Gк=12,5*(1-0,6/0,6) , Gк=12,5*10-3
кг/м2*сек.
В першому наближенні приймаємо,що середня питома
продуктивність мембран може бути виражена, як середня величина поміж Gн та Gк.
В такому випадку вона складе:
G=(12.1*10-3+12,5*10-3)/2, G=12,4*10-3
кг/м2*сек.
Тоді робочу поверхню мембрани розрахуємо за
формулою:
= Lп/G (2.2.4.5)
=1,89/12,4*10-3, F=151 м2
2.2.5 Вибір апарата та
визначення його основних характеристик
Детальний розгляд мембранного елемента та принцип
його роботи розглядались у пункті 2.1, в даному розділі приведемо основні
розміри мембранного модуля та його робочі характеристики. Обраний мембранний
елемент BW ESPA-8040, основні характеристики:
довжина рулонного модуля 1,00 м;
довжина мембранного пакета
1,05 м;
ширина мембранного пакета бп 0,83 м;
висота напорного канала, що дорівнює
товщині
сітки-сепаратора
5*10-4 м;
товщина дренажної сітки 3*10-4 м;
товщина підкладки 1*10-4 м;
товщина зворотньоосмотичної мембрани
1*10-4 м;
матеріал корпуса сталь Х12Н10Т;
діаметр корпуса 200*5 мм;
товщина кришки 2,5*10-2 м;
діаметр кришки 0,194 м.
Визначимо кількість мембранних
елементів, необхідних для розділення. Робоча поверхня мембрани за даними
виробника складає 37,2 м2, тоді загальна кількість мембранних модулів у
мембранному агрегаті буде становити:
= 151/37,2 n=4 шт.
Приймаємо кількість мембранних
модулей для першої ступені розділення 4 шт.
Так як розділення проходить у дві
ступені, як зазначалось у пункті 1.4. то застосовуючи вищеприведену методологію
розрахунку отримаємо для другої ступені кількість мембранних модулей,
необхідних для розділення рівну 2 шт.
Секціонування мембранних апаратів у
агрегаті зворотнього осмоса
проведемо на наступних засадах: при
паралельному розміщенні елементів значний вплив на характеристики мембран
створює концентраційна поляризація а при послідовному розміщенні модулей різко
зростає гідравлічний опір потока розділяючого розчина, тому, щоб створити
необхідну рециркуляцію 75 відсотків та запобігти підвищенню тиску 1,0 мПа, щоб
обмежитись одним циркуляційним насосом на весь агрегат зворотнього осмоса приймаємо
наступне розміщення мембранних моделей: для першої ступені приймаємо по-два
мембранних модуля розміщених паралельно, де у кожному модулі розміщено
послідовно два мембранних елемента. Для другої ступені приймаємо два мембранні
елементи, розміщені послідовно, для створення необхідної рециркуляції в системі
та зменшенню вірогідності утворення на поверхні мембран відкладень.
2.2.6
Розрахунок спостерігаючої селективності
Спостерігаючу селективність
розрахуємо за формулою:
lg
+
, (2.2.6.1)
де U- швидкість руху розчина в
напрямку мембрани, що викликана відведення мерміата,
- коефіцієнт
масовіддачі розчиненої речовини від поверхні мембрани до ядра потока.
Коефіцієнт масовіддачі
визначимо
із дифузійного критерія Нуссельта
. При розрахунках будемо вважати
канал, по якому рухається попік живильної води порожнім, при цьому знехтуємо
впливом на масообмін сепаруючої сітки. При цьому ми вносимо деяку погрішність у
бік заниження спостерігаючої селективності, що забеспечує деякий запас
селективності на можливі дефекти у мембрані.
Розрахунок виконуємо для середніх
значень робочих параметрів агрегата зворотнього осмоса.
Середня питома продуктивність
G=12,4*10-3 кг/м2*сек, середня концентрація буде складати у відповідності з
наступним рівнянням:
=
(2.2.6.2)
=(0,052+0,00002),
=0,052
масових відсотків.
Середня лінійна швидкість руху
розділяючого розчина в каналах мембранних елементів визначимо формулою:
/2=[Lн/(
+Lк(
], (2.2.6.2)
де Lн- витрати концентрата,
відповідно 0,47 кг/сек, Sc-площа перетину по якому проходить розчин, що
розділяється, її знайдемо за наступним рівнянням:
Sc= nе
, (2.2.6.3)
де nе- кількість елементів в модулі,
відповідно 4 шт, ln- довжина мембранного пакета, рівна 1,05 м,
- товщина
сітки-сепаратора 5*10-4м.=4*5*10-4*(1,05-0,05), Sc=2*10-3 м2.-кількість
мембранних елементів на першій ступені розділення, 4шт, nk-кількість елементів
на другій ступені розділення, 2шт, Lк-потік концентрата, рівний різниці між
оптоком вихідної води та потоком перміата, відповідно: 1,97-1,89=0,11 м/сек,
щільності потока живильної води та потока концентрата складають відповідно 1000
кг/м3 та1001 кг/м3. Тоді:
Визначимо режим руху розчина.
Еквівалентний діаметр кільцевого канала складає величину: dє=2
,
dє=2*5*10-4, dє=1*10-3 м.
Критерій Рейнольдса визначимо за
формулою:
, (2.2.6.3)
де
-кінематична в’язкість концентрата,
рівна 0,860*10-6 м2/сек.= 0,274*1*10-3/0,860*10-6, Re=319. Таким чином в
апаратах ламінарний режим руху потока рідини, що розділяється.
Для знаходження середнього по
довжині канала значення критерія
у випадку ламінарного потока у
щільових та кільцевих каналах можна використати критеріальне рівняння:
=1,67*Re0,34*(
)0,33*(
)0,3, (2.2.6.4)
де
=
-дифузійний критерій Прандтля,
l-довжина канала, рівна ширині мембранного пакета, відповідно 0,83 м. Тоді
значення критерія Прандтля складе:
=0,860*10-6/1,281*10-9,
=671,
де 1,281*10-9 -кофіцієнт дифузії в
потокі концентрата. Тоді маємо:
=1,67*3190,34*6710,33*(1*10-3/0,83)0,3,
=13,5
Коефіцієнт масовіддачі розрахуємо за
рівнянням:
, (2.2.6.5)
13,5*1,281*10-9/1*10-3,
1,73*10-5
м/сек.
Поперечний потік визначимо за
рівнянням:
(2.2.6.6)
12,4*10-3/1001,
1,24*10-6
м/сек.
Далі розраховуємо спостерігаючу
селективність за рівнянням (2.2.6.1)
+lg
,
0,98.
З чого можна зробити висновок, що
відхилень від істиної селективності не спостерігається.
2.2.7
Уточнений розрахунок поверхні мембран
Розрахуємо питому продуктивність
мембран по формулі:
, (2.2.7.1)
де
число мембран в секції,
число
секцій.
з урахуванням осмотичного тиску
потока живильної води у поверхні мембрани та перміата. Необхідні для розрахунку
концентрації х3 та х2 знайдемо наступним шляхом. Згідно визначення, істиної та
спостерігаючої селективності (2.2.3.1) та (2.2.3.2) для кожного поперечного
перерізу можна записати:
; Х3=Х2/(1-
).
Розглянемо два крайніх переріза.
Переріз на вході першої ступені розділення:
Х2н=(1-
)
Х1н=(1-0,98)*0,00052;
Х2н= 1,04*10-5 кг солей/кг розчина,
Х3н=Х2н/(1-
)=1,04*10-5/(1-0,98)
; Х3н=5*10-4 кг солей/кг розчина.
Відповідно осмотичні тиски для даних
концентрацій згідно [14] будуть мати значення Х3н=0,06 мПа, Х2н=0,02 мПа. Тоді:
н=А
;
н=12,5*10-3*[1-(0,06-0,02)
0,6] ;
н=11,6*10-3
кг/м2*сек.
Перетин на виході із апаратів
останньої ступені:
Х2к=(1-
)
Х1к=(1-0,98)
0,002;
Х2к=4,0*10-5 кг солей/кг розчина,
Х3к=Х2к
(1-
)=4,0*10-5/(1-0,98)=2*10-3
кг солей/кг розчина.
Значення осмотичних тисків
відповідно складуть
=0,06 мПа та
= 0,01 мПа.
Тоді далі маємо:
12,5*10-3*[1-(0,06-0,01)
0,6] ;
8,75*10-3
кг/м2*сек.
Виразимо питому продуктивність у вигляді
функції від концентрації солей у воді за рівнянням:
, (2.2.7.2)
де с - константа для данної системи. Знаходимо
значення с для граничних перетинів, для першої ступені:
Сн=(
)
; Сн=(12,5-11,6)*10-3/0,00052;
Сн=1,8.
Для другої ступені:
Ск=(
)
Х1к ; Ск=(12,5-8,75)*10-3/0.002;
Ск=1,88.
Різниця між отриманими значеннями
мала, яка у відсотках складає:
( Ск+Сн)
2 ;
(1,88-1,8)
2=1,84. Тоді
питому продуктивність можна виразити функцією:
, (2.2.7.3)
Робочу поверхню мембран можна
визначити за формулою:
(2.2.7.4)
Так як селективність
має
значення
0,9 то
аналітичне рішення має вигляд:
(2.2.7.5)
Підставляємо отримамі значення:
;
F=138 м2
Різниця зі значенням, отриманим у першому
наближенні складає:
(150-138)
138=8,6 відсотка.
Отримана різниця не перевищує 10
відсотків, тому остаточно приймаємо робочу поверхню мембран 138 м2.
2.2.8 Розрахунок
гідравлічного опору
Гідравлічний опір необхідно розраховувати для
визначення фактичного тиску у апаратах зворотнього осмоса, величина якого
необхідна при механічних розрахунках та вибора насоса необхідної продуктивності
та потужності.
Тиск, що розвиває насос
витрачається
на створення необхідного перепада тиску крізь мембрану
, подолання
гідравлічного опору потока живильної води, що натходить у апарат
, та потока
перміата в дренаж
, а також на
компенсацію втрат тиску на тертя і місцеві опори у трубопроводах і арматурі
і підйом
води на задану висоту
.
У загальному вигляді вищесказане можна
представити як суму:
=
+
+
+
+
(2.2.8.1)
Останньою складовою в агрегаті
зворотнього осмоса можна знехтувати, у зв’язку з малою геометричною висотою,
втрати на тертя та місцеві опори у трубопроводах та арматурі залежать від
компонування мембранних апаратів та використовуємої арматури. Для практичних
потреб практично приймають, що
складає 10 відсотків від
. Таким
чином вираз (2.2.8.1) можна представити у вигляді:
=
+
+
+0,1
(2.2.8.2)
Гідравлічний опір при перебігу
рідини в каналах утворених сітками-сепараторами та дренажним шаром можна
визначити за формулами:
=
; (2.2.8.3)
=
, (2.2.8.4)
де
- гідравлічний опір каналів,
,
-
коефійієнти, що залежать від виду сепаратора і дренажного матеріала, для
спіральних модулей
=5,6;
=100.
Значення
визначають
на основі загального виразу:
=
(2.2.8.5)
При ламінарному перебігу рідіни в
кільцевих та щільових каналах
, в такому випадку можна використати
формулу:
=96

(2.2.8.6)
Визначення
. Поток
живильної води перетікає від першої до останньої секції в каналах кільцевого
перетину у напрямку осі апаратів. Загальна довжина канала
дорівнює
добутку числа ступеней і довжини шляху в модулі, що дорівнює ширині мембранного
пакета:

0,83;
3,32 м
Оскільки швидкість, щільність,
в’язкість розділяючої води майже не змінюється поміж секціями беремо їх середне
значення. Тоді:
=48
;
=11322 Па. Тоді значення
=11322
Па.
Визначення
. Перміат
проходить по каналам, утвореним дренажним шаром, його швидкість змінюється від
нуля на зовнішній поверхні до максимального значення при вході у перміатний
колектор, загальна довжина канала дорівнює довжині пакета а ширина- ширині
мембранного пакета за вирахуванням частин, що використовуються для склеювання.
Оскільки дренажний матеріал
характеризується значно більшими порами, ніж матеріал підкладки, його опір в
багато разів менший і можна вважати, що перміат рухається тільки по каналу,
утвореному дренажною сіткою (
м).
Еквівалентний діаметр, у перерахунку
на порожній канал рівний:
м.
Перепад тиску у довільному перерізі
на ділянці бескінечно малої довжини для порожнього канала визначиться формулою:
(2.2.8.7)
Швидкість у довільному перерізі
пов’язана з довжиною канала наступним чином:
, (2.2.8.8)
де bп - 2
0,05 -ширина
канала, що являє собою ширину мембранного пакета, за вирахуванням частини
пакета, що використовується для склеювання;
робоча поверхня мембрани від
зовнішньої поверхні спіралі до довільного перерізу на відстані
; вираз
-площа
поперечного перерізу канала. Підставивши вираз (2.2.8.8) у вираз (2.2.8.7)
отримаємо:
.
Враховуючи, що
, отримаємо:
.
Проінтегруємо ліву частину від 0 до
, а праву
від 0 до
:
;
=
. (2.2.8.9)
Проведемо розрахунок по формулі
(2.2.8.9), використовуючи середньоарифметичне значення питомої продуктивності
мембран:
;
кг/м2*сек. Тоді:
=96
;
=3899 Па.
Приймаємо
= 100, тоді:
=100
3899;
=389900Па.
Визначимо тиск, який повинен
розвивати насос по формулі (2.2.8.2):
=
;
=
Па.
Напор насоса, при щільності потока
живильної води
визначиться
за формулою:
, (2.2.8.10)
де g - прискорення вільного падіння
9,81 м/сек2 , тоді:
;
м.
Вибір насоса. Коефіцієнт корисної
дії багатоступінчатих центробіжних насосів складає 0,5-0,8; тому геометрична
висота підйому води має складати не менше 150 м. Обираємо насос Lowara 814
F75T. Номінальна продуктивність Qном складає 7,5 кВт; геометрична висота
підйому рідини 160 м; потужність електродвигуна N=7,5 кВт; максимальний тиск
Pmax=1,6 мПа.
2.2.9
Розрахунок гідравлічного опору нагнітального трубопровода
Вихідні дані: максимальний робочий
тиск 1,2 мПа; витрати живильної води 7,1 м3/год. або 1,97*10-3 м3/сек;
швидкість руху води у трубопроводі приймаємо 2 м/сек.
Визначаємо внутрішній діаметр
трубопровода за формулою:
, (2.2.9.1)
де
витрати живильної води, рівні
1,97*10-3 м3/сек;
швидкість
протока воду у трубопроводі, рівна 2 м/сек. Тоді:
;
м.
Визначимо втрати на тертя та місцеві
опори. Розрахуємо критерій Рейнольдса за формулою:
, (2.2.9.2)
де
щільність потока живильної води,
рівна 1000 кг/м3;
динамічний
коефійієнт в’язкості потока живильної води, відповідно 1,005*10-3 Па*сек. Далі
підставляємо числові значення:
;
. З чого видно, що у трубопроводі
режим течіння стійкий турбулентний. Приймаємо коефіцієнт шороховатості
, тоді
абсолютний коефіцієнт шороховатості визначимо наступним чином:
;
;
.
Далі маємо: 1
;
;
. Таким
чином у трубопроводі має місце змішане тертя і розрахунок коефіцієнта тертя
визначаємо
за формулою:
(2.2.9.3)
;
.
Визначимо суму коефіцієнтів місцевих
опорів:
вхід в трубопровід, приймаємо з
гострими кромками
;
прямоточний вентиль,
м,
враховуючи поправочний
коефіцієнт, маємо 0,25*0,925=0,23;
;
коліно з кутом нахилу 900 ,
відповідно
.
Сума коефіцієнтів місцевих опорів на
нагнітальній лінії становить:
;
.
Втрачений напор на нагнітальній
лінії визначимо за формулою:
, (2.2.9.4)
де
довжина нагнітального трубопровода,
рівна 2 м;
прискорення
вільного падіння, 9,81 м2/сек. Тоді:
;
м.
2.2.10
Механічний розрахунок мембранного модуля
Проведемо розрахунок обичайки,
нагнітального трубопровода, фланця та сварного сполучення каркаса апарата
зворотнього осмоса.
Розрахунок обичайки, вихідні дані:
діаметр корпуса мембранного модуля 0,2 м; матеріал корпусу сталь Х12Н10Т;
максимальний тиск 1,2 мПа; максимальна робоча температура 250С.
Товщину гладкої циліндричної
обичайки, що працює під надлишковим тиском розрахуємо за формулою:
, (2.2.10.1)
де
товщина гладкої циліндричної
обичайки, м;
внутрішній
діаметр корпуса мембранного модуля, рівний 0,2 м;
допустиме
напруження, для сталі Х12Н18Т складає 160 мПа;
коефіцієнт міцності сварного шва,
тавровий з двохстороннім проваром, рівний 1; С - запас на корозію, відповідно
0,002 м. Підставивши дані, отримаємо:
;
м.
Приймаємо товщину обичайки рівну
0,003 м.
Розрахуємо на міцність нагнітальний
трубопровід, розрахунок проводимо за формулою:
, (2.2.10.2)
де
зовнішній діаметр трубопровода,
рівний 0,045 м,
допустиме напруження для труб, рівне
60 мПа,
коефіцієнт
міцності сварного шва, рівний для одностороннього проварювання 0,9. Тоді
товщина стінки нагнітального трубопровода буде складати:
;
мм.
Розрахуємо фланцеве сполучення поміж
насосом високого тиску та нагнітальним трубопроводом. Вихідні дані:
максимальний робочий тиск 1,2 мПа, прокладка пароніт, товщина прокладки 12мм,
внутрішній діаметр труби 0,035 м.
Діаметр болтової окружності
розрахуємо за формулою:
, (2.2.10.3)
де
внутрішній діаметр трубопровода,
рівний 0,035 м;
діаметр
болтів, рівний 0,01 м. Тоді діаметр болтової окружності буде складати:
;
0,071 м, приймаємо діаметр болтової
окружності кратний 5, тобто
0,10 м.
Знайдемо наружній діаметр фланця за
формулою:
, (2.2.10.4)
де а - діаметр обраних болтів М10
1,5 складає
0,008 м. Тоді наружній діаметр фланця буде складати:
;
0,12 м.
Середній діаметр прокладки знайдемо
за формулою:
, (2.2.10.5)
де е - діаметр болтів, рівний 0,008
м. Тоді діаметр прокладки буде складати:
;
м.
Орієнтовану товщину фланця знайдемо
за формулою:
, (2.2.10.6)
де
параметр плаского накидного фланця,
рівний, згідно [20] 0,04;
внутрішній
діаметр трубопровода, рівний 0,035 м;
для неметалічних фланців, рівний 2.
Орієнтована товщина фланця складе:
;
м.
Визначимо кількість болтів за
формулою:
, (2.2.10.7)
де
крок болтів, для робочого тиску
рівний 3,2;
внутрішній
діаметр трубопровода, відповідно 0,035 м. Кількість болтів складе:
;
; остаточно приймаємо кількість
болтів, рівну 4 шт.
Розрахуємо довжину болта за
формулою:
, (2.2.10.8)
де
довжина болта, поміж опорами
поверхні головки болта, рівна 0,04 м. Тоді довжина болтів буде складати:
;
0,042 м.
Розрахуємо опору агрегата зворотнього
осмоса, в якості опори виступає зварений каркас на якому розміщуються 6
мембронних модулей та ємкості для зберігання перміата і приготування промивних
розчинів. Перевіримо міцність зварного шва рпи сумарному навантаженні ка каркас
600 кг.
Зварювання виконане тавровим
одностороннім. Міцність зварювання перевіримо по формулі:
, (2.2.10.9)
де Р - діюче зусилля на каркас,
равне: 600
9,81=5,9 кН,
Ке - довжина катета шва, рівна 0,008 м,
, S - товщина з’єднувальних
елементів, рівна 0,005 м,
- довжина
сварного шва, рівна 0,1 м. Тоді маємо:
; 527<11800, тобто міцність
гарантована.
2.3
Обгрунтування прийнятої конструкції другого апарата
Обгрунтування конструкції другого апарата,
іонообмінного фільтра, проводимо за наступнимт критеріями: фільтр повинен
забеспечувати пеобхідне пом’якшення вихідної води до заданного значення,
по-можливості необхідно скоротити кількість йонообмінних фільтрів, необхідно
також скоротити кількість регенераційного рознина, що дозволить суттево
зменшити кількість стічних вод. Перерахованим вище вимогам задовільняє
протитечний натрій-катіонітовий фільтр. Розглянемо більш детально принцип його
роботи.
Робота фільтра характеризується двома етапами:
перший-фільтрування води, коли вода подається у верхній дренажний пристрій
(11), фільтрується крізь шар іоніта, збирається нижнім дренажним пристроєм та
виводиться із фільтра. Другий етап-регенерація, відбувається у протилежному
напрямку, на відміну від прямоточних фільтрів, чим досягається значно
ефективніша регенерація йонообмінного матеріала. Регенерація складається із
наступних стадій: розпушення інертного шару матеріала, цим шаром також може
слугувати надлишок йонообмінного матеріала за допомогою середньої
дренажно-розпридільчої системи (12), проходження регенераційного розчину крізь
шар йонообмінного матеріала у напрямку протилежному напряку напрямку руху
вихідної води, для затиснення шару іоніта 30-40 відсотків розчина регенеранта
подається через верхній дренаж. Відмивка (витіснення) регенераційного розчина
відбувається проходженням пом’якшеної води крізь нижню дренажно-розпридільчу
систему (13), аналогічно як і у випадку завантаження регенераційного розчина.
Вода після відмивки відводиться через верхній дренаж (11) в промислову систему
каналізації.
Малюнок 1.5.2. Схема протитечного натрій-
катіонітового фільтра
1- підведення вихідної та блокуючої води;
2-відведення пом’якшеної води; 3-підведення регенераційного розчина;
4-відведення регенераційного розчина із середньої дренажної системи;
5-підведення розпушуючої води крізь середню дренажну систему; 6-відведення
розпушуючої та промивної води із верхньої дренажної системи; 7-підведення
розпушуючої та відмивної води крізь нижню дренажну систему; 8-гідрозавантаження
йонообмінного матеріала; 9-гідророзвантаження йонообмінного матеріала;
10-скидання відмивної води; 11-верхня дренажно-розпридільча система; 12-середня
дренажно-розпридільча система; 13- нижня дренажно-розпридільча система.
2.3.1 Технологічний
розрахунок другого апарата
Вихідні дані: загальна жорсткість вихідної води
6,3 мг*екв/л ; фільтр повинен забеспечити пом’якшення вихідної води, витратами
7,1 м3/год, загальна жорсткість пом’якшеної води повинна бути не більше 0,3
мг*екв/л. Проведемо розрахунок прямоточного та протитечного йонообмінних
фільтрів та порівняємо отримані результати. Склад вихідної води, що подається
на фільтри наступний:
Таблиця 2.3.1.1 - Склад вихідної води
|
Йон
|
Концентрація
мг/л
|
Концентрація
мг*екв/л
|
|
Ca2+
|
86,00
|
4,30
|
|
Mg2+
|
25,20
|
2,10
|
|
Na+
|
9,87
|
0,43
|
|
K+
|
6,24
|
0,16
|
|
CO2-3
|
0,20
|
0,00
|
|
НСО3-
|
288,48
|
4,80
|
|
SO2+4
|
50,00
|
1,02
|
|
Cl-
|
50,00
|
1,40
|
|
NO-3
|
5,00
|
0,08
|
|
TDS
|
520,99
|
|
|
рН
|
6,9
|
|
|
|
|
|
Розрахунок прямоточного фільтра. Для пом’якшення
вихідної води до необхідного значення необхідно застосовувати двохступінчату
схему натрій-катіонування, так як практично неможливо отримати залишкову
жорсткість 0,05-0,07 мг*екв/л, на що видно на малюнку 5,2 згідно [16], так як
кількість регенеранта нескінченно збільшується, щоб отримати пом’якшену воду з
необхідною жорсткістю. Тому необхідно застосовувати двохступінчату систему
натрій-катіонування.
Малюнок 2.3.1.1 Залежність
жорсткості обробленної води від витрат солі.
Як видно із малюнка при збільшенні
концентрації солі зменшується жорсткість обробленої води, криві побудовані для
для наступних концентрацій солей жорсткості у вихідній воді, верхня крива
характеризує вміст солей жорсткості у вихідній воді, рівний 20 мг*екв\л,
рухаючись вниз по кривим будемо мати відповідно криві для 15, 10, 7, 5
мг*екв\л.
Розрахунок натрій-катіонітового
фільтра починаємо з підбора діаметра фільтра по швидкості фільтрування, яку
визначимо із наступних рівнянь; нормальна швидкість розраховується за формулою:
; (2.3.1.1)
Максимальна швидкість:
, (2.3.1.2)
де
,
- відповідно нормальна і
максимальна швидкості фільтрування, м/год; приймаються в залежності від
жорсткості вихідної води по таблиці 5.4 [16], відповідно номінальна швидкість
складає не більше 15 м/год, та 25 м/год,
продуктивність натрій-катіонітових
фільтрів, що являє собою суму продуктивності фільтра та кількість води на
власні потреби, що складає 8 відсотків від продуктивності фільтра, тобто
7,1+7,1*8/100=7,8 м3/год,
площа
фільтрування натрій-катіонітового фільтра, вибирається по таблиці 5,3 [16],
0,76 м2; а - кількість працюючих фільтрів, приймаємо 2 шт. В такому випадку
нормальна швидкість фільтрування складе:
;
м/год;
В свою чергу максимальна швидкість
фільтрування буде складати:
;
10,2 м/год.
Приймаємо до установки два фільтра,
один робочий фільтр і один резервний на кожній із двох ступеней пом’якшення.
Діаметр фільтра вибираємо згідно таблиці 5.3 [16], рівний 1000 мм.
Кількість солей жорсткості А,
г*екв/л, що видаляється на натрій-катіонітових фільтрах визначається за
формулою:
, (2.3.1.3)
де Жз - загальна жорсткість води, що
подається на натрій-катіонітовий фільтр, відповідно 6,4 мг*екв/л. Підставивши
цифри, маємо:
А=24
; А=1183 мг*екв/л
На натрій-катіонітові фільтри другої
ступені подається вода з залишковою жорсткістю не більше 0,1 мг*екв/л.
Число регенерацій кожного фільтра на
добу розрахуємо за формулою:
, (2.3.1.4)
де
число регенерацій кожного фільтра
першої ступені на добу;
висота шару
катіоніта приймаємо 1,5 м, йонообмінний матеріал приймаємо Purolite C100 Na; а
- кількість працюючих фільтрів, 1шт;
робоча об’ємна здатність катіоніта,
при натрій-катіонуванні, г*екв/л, визначається за формулою:
, (2.3.1.5)
де
коефіцієнт ефективності
регенерації, враховуючий неповноту регенерації катіоніта в залежності від
питомих витрат солі на регенерацію, згідно таблиці 5.5 [16], відповідно
коефіцієнт регенерації 0,62 при питомих витратах солі 100 г/г*екв солі таблиця
5.5[16] ;
коефіцієнт,
враховуючий зниження обмінної здатності катіоніта по йонам кальція та магнія за
рахунок часткового затримання катіонів натрія, приймається по таблиці 5-6 [16],
відповідно 0,91; Еп - повна обмінна здатність катіоніта С 100 Na, відповідно
2000 г*екв/л; q - питомі витрати води на відмивку катіоніта, згідно таблиці 5,4
[16], приймаємо 6 м3/ м3. Робоча обмінна здатність катіоніта складе:
;
мг*екв/л.
Число регенерацій фільтра за добу
прийме значення;
;
регенерації на добу.
Витрати 100 відсоткового хлорида
натрія на одну регенерацію приймається в залежності жорсткості обробляємої
води, прийняті питомі витрати солі повинні забезпечити розрахункову залишкову
жорсткість фільтрата та раціональну обмінну здатність катіоніта, обумовлену
ефективністю регенерації, витрати солі визначимо визначимо за формулою:
; (2.3.1.6)
де -
витрати хлорида натрія на одну
регенерацію фільтра, кг;
площа
фільтрування натрій-катіонітового фільтра, м2; приймається по перерізу
порожнього фільтра, відповідно складає 0,76 м2,
питомі витрати солі на регенерацію,
г/г*екв, приймаємо по таблиці 5-5 [16], 100 г*г/екв. Тоді витрати регенеранта
складуть:
;
кг.
Добові витрати технічної солі на
регенерацію фільтрів визначимо по формулі:
; (2.3.1.7)
де 93 - вміст хлорида натрія у
технічній солі, відсотків. Витрати технічної солі складуть:
;
кг/добу.
Витрати води на одну регенерацію
натрій-катіонітового фільтра складаються із:
витрат води на розпушуючу відмивку
фільтра:
; (2.3.1.8)
де QРозп - кількість води на одну
розпушуючу відмивку фільтра, м3 ; і - інтенсивність розпушуючої відмивки,
л/(с*м2), приймаємо по таблиці 5-4 [16], відповідно приймаємо 3 л/(с*м2) ;
tРозп - тривалість розпушуючої відмивки, згідпо таблиці 5-4 [16], приймаємо 20
хв. Тоді тривалість розпушуючої відмивки буде складати:
;
2,7 м3;
витрат води на приготування
регенераційного розчина солі, яку розрахуємо за формулою:
; (2.3.1.9)
де b - концентрація регенераційного
розчина у відсотках, приймається по таблиці 5-4 [16], відповідно 10 відсотків,
щільність
регенераційного розчина, відповідно 1,07 г/ см3. Тоді :
;
1,2 м3;
витрат води на відмивку катіоніта
від продуктів регенерації, що
розраховується за формулою:
; (2.3.1.10)
де
питомі витрати води на відмивку
катіоніта, згідно таблиці 5-4 [16], приймаємо 6 м3/м3. Витрати відмивочної води
будуть складати:
;
м3.
Витрати води на одну регенераційну
відмивку натрій-катіонітового фільтра при використанні відмивочної води на
розпушуючу відмивку складуть:
; (2.3.1.11)
Відповідно значення витрат води
складе:
;
м3.
Середньогодинні витрати води на
власні потреби натрій-катіонітових фільтрів визначимо по формулі:
; (2.3.1.12)
Відповідно маємо:
;
м3/год.
Міжрегенераційний період роботи
фільтра визначається формулою:
; (2.3.1.13)
де
міжрегенераційний період кожного
натрій-катіонітового фільтра, год.; n - кількість регенерацій кожного фільтра
на добу;
час
регенерації фільтра, хвилин.
Час регенерацій натрій-катіонітових
фільтрів у зв’язку великими коливаннями , що залежать від численних факторів
слід визначати окремо для кожного випадка за формулою:
; (2.3.1.14)
де tРозп - час розпушуючої відмивки
фільтра, хвилин, що приймається згідно таблиці 5-4 [16], відповідно 20 хвилин;
tp.p - час проходження регенераційного розчина крізь фільтр, хвилин,
визначається за формулою:
; (2.3.1.15)
кількість регенераційного розчина,
що визначається рівнянням (2.3.1.9), м3 ;
швидкість проходження
регенераційного розчина , м/год, згідно таблиці 5-4 [16], відповідно маємо 3
м/год. Час розпушуючої відмивки буде складати:
;
хв.
Час відмивки фільтра від продуктів
регенерації tВід визначимо за формулою:
; (2.3.1.16)
де
витрати води на відмивку катіоніта,
що визначається рівнянням (2.3.1.10),
швидкість відмивки, згідно таблиці
5-4 [16], приймаємо 8 м/год. Підставивши значення маємо:
;
хв. Відповідно загальний час
регенерації фільтра буде складати:
;
хв.
Міжрегенераційний період роботи
фільтра буде складати:
;
годин.
Важливим визначальним параметром
роботи фільтра є фільтрацикл, який показує об’єм обробленої води в період між
регенераціями, що визначається за формулою:
; (2.3.1.17)
де
продуктивність фільтра, відповідно
прийнята продуктивність складає 7,1 м3/год. Тоді розрахункова величина
фільтрацикла буде складати:
;
м3.
Об’єм катіоніта у фільтрі визначимо
за формулою:
; (2.3.1.18)
Відповідно об’єм катіоніта буде
складати:
;
1,14 м3.
Так як прямоточне
натрій-катіонування здійснюється по двохступінчатій схемі, то розрахункові
значення відповідних параметрів для другої ступені будуть мати значення при
аналогічній конструкції: годинні витрати води складають 0,03 м3/год,
середньогодинні витрати солі складають 0,006 кг/год, міжрегенераційний період
буде складати 20 діб, фільтрацикл для другої ступені має значення 3360 м3.
Розрахуємо по аналогічній методиці
протитечний фільтр. Попередньо приймаємо витрати води на власні потреби фільтра
4 відсотки, тоді кількість води, що необхідно подати на фільтр буде складати:
;
м3/год.
При протитечній технології за
рахунок вмонтованої середньої дренажної системи швидкість протока води крізь
фільтр можна збільшити до 20 м/год. Габаритні розміри фільтра ідентичні, як і для
прямоточних фільтрів, діаметр фільтра 1000 мм, площа фільтрування 0,76 м2.
Кількість солей жорсткості, що
натходить до фільтра розрахуємо за формулою (2.3.1.3):
;
г*екв/м3.
Число регенерацій кожного фільтра та
робочу обмінну здатність
йонообмінного матеріала розрахуємо
за формулами (2.3.1.5) та (2.3.1.4):
;
г*екв/м3 ,
де 0,9 - коефіцієнт ефективності
регенерації йонообмінного матеріала при питомих витратах солі, згідно
емпіричних даних 70 г/г*екв, відповідно число регенерацій буде складати:
;
.
Витрати солі на із розрахунка на 100
відсотків чистого хлорида натрія будуть складати, згідно формули (2.3.1.6):
;
кг,
де 70 - питомі витрати солі на
регенерацію катіоніта, г/г*екв.
Добові витрати технічної солі на
регенерацію йонообмінних фільтрів розрахуємо за формулою (2.2.1.7):
;
кг/доба.
Визначимо витрати води на одну
регенерацію, що складається із наступних пунктів:
витрат води на відмивку фільтра, що
розраховується за формулою (.2.3.1.8):
;
м3,
де 8 - інтенсовність розпушуючої
відмивки, відповідно 8 л/м2*сек, та 5 - час розпушуючої відмивки, відповідно 5
хв.
витрат води на приготування
регенераційного розчина, яку розрахуємо за формулою (2.3.1.9):
;
м3;
витрат води на відмивку катіоніта
від продуктів регенерації, яку розрахуємо за формулою (2.3.1.10):
;
м3.
Загальні витрати води на одну
регенерацію при використанні відмивної води на розпушуючу відмивку розрахуємо
за формулою ( 2.3.1.11):
;
м3.
Як і у випадку з розрахунком
прямоточного фільтра приймаємо до технологічної схеми ємкість для зберігання
води на регенеріцію 10 м3, з тією різницею, що регенераційна вода повинна бути
пом’якшеною, для того щоб запобігти адсорбції катіонів жорсткості нижніми шарами
йонообмінного матеріала, так як регенераційний розчин подається у випадку
протитечії у протилежному напрямку в порівнянні з робочим напрямком руху
вихідної води [16].
Середньодобові витрати води на
власні потреби протитечного натрій-катіонітового фільтра визначимо за формулою
(2.3.1.12):
;
м3/год.
Міжрегенераційний період роботи
фільтра визначається із формули (2.3.1.14). Час регенерації протитечного
натрій-катіонітового фільтра залежить від багатьох факторів, які слід визначати
для кожного конкретного випадка за формулою ( 2.3.1.14). Спочатку визначимо час
розпушуючої відмивки протитечного фільтра, який складає 5 хвилин, так як
розпушуванню підлягає тільки шар катіоніта над середньою дренажною системою,
який виступає у якості механічного фільтра та захищає середню дренажну систему
від засмічення механічними домішками під час розпушуючої відмивки, висота якого
складає 0,4 м і відповідно витрати енергії на його розпушення значно менші в
порівнянні з прямоточним фільтром.
Визначимо час проходження
регенераційного розчина крізь фільтр за формулою (2.3.1.15):
;
хвилин.
Час відмивки фільтра від продуктів
регенерації визначимо за рівнянням (2.3.1.16):
;
хвилин.
Тривалість цикла регенерації
визначимо за формулою (2.3.1.14):
;
хвилини.
Міжрегенераційний період роботи
фільтра визначимо за формулою (2.3.1.13):
;
годин.
Фільтрацикл визначимо за формулою
(2.3.1.17) :
;
м3.
Об’єм катіоніта у протитечному
фільтрі буде ідентичний прямоточному, рівний 1,14 м3.
Для порівняння характеристики роботи
прямоточного та протитечного фільтрів представимо розрахункові дані по головним
параметрам.
Прямоточний фільтр Протитечний
фільтр
число регенерацій на добу:
,94 0,62
витрати солі на одну регенерацію,
кг:
,8 129,1
витрати води на регенерацію, м3:
8,0 7,7
середньодобові витрати води на власні потреби,
м3:
,32 0,19
міжрегенераційний період, годин:
23,6 38
фільтрацикл, м3:
,7 281,2
жорсткість обробленної води, мг*екв/л:
,0085 0,0052
кількість фільтрів у технологічній схемі, шт:
2.3.2 Розрахунок
гідравлічного опору другого апарата
Гідравлічний опір апарата складається із опору
трубопроводів та арматури, гідравлічного опору йононобмінного матеріалу,
дренажних розпридільчих систем.
Розрахуємо гідравлічний опір всмоктувального
трубопровода при наступних вихідних даних: витрати вихідної води складають 7,4
м3/год. або 2,06*10-3 м3/сек,
Розрахуємо діаметр трубопровода за формулою
(2.2.9.1) приймаючи швидкість руху води у трубопроводі рівну 0,5 м/сек:
;
м.
Визначимо втрати на тертя та місцеві
опори. Розрахуємо значення критерія Рейнольдса за формулою (2.2.9.2):
;
.
Приймаємо шороховатість для
гідравлічно гладких труб
рівний
*10-4 тоді абсолютний коефіцієнт
шороховатості визначимо наступним чином,
;
;
. Далі маємо:
;
;
.
Так як
, то робимо
висновок, що у трубопроводі присутня зона змішаного тертя. Визначимо коефіцієнт
тертя
у
відповідності до отриманої зони тертя по формулі (2.2.9.3):
;
.
Визначимо суму коефіцієнтів місцевих
опорів:
вхід до труби приймаємо з гострими
кромками
;
прямоточний вентиль, для обраного
діаметра трубопровода величина опора складе
;
коліно 2 шт, відповідно
.
Сума місцевих опорів складе
.
Втрачений напор на всмоктувальній
лінії визначимо за формулою (2.2.9.4):
;
м водного стовпа або 0,07мПа.
Згідно даних виробника йонообмінних
смол Purolite при швидкості потока води 20 м/год та температурі вихідної води
гідравлічний опір йонообмінного матеріала буде становити 0,03 мПа, для 1,5 м
шару матеріала.
Гідравлічний опір дренажних
розпридільчих систем складає 0,2 мПа, тоді сумарний гідравлічний опір
йонообмінного фільтра буде становити:
;
мПа.
2.3.3
Конструктивний розрахунок другого апарата
Конструктивним розрахунком апарата
встановимо основні розміри апарата (йонообмінного фільтра) якими є кількість
йонообмінного матеріала
, діаметр
апарата
, висота
шару іоніта
.
Вихідні дані для конструктивного
розрахунка: концентрація солей жорсткості у вихідній воді С0, що складає
г/мл;
концентрація солей жорсткості у пом’якшеній воді Ск складає
г/мл;
витрати води, яка подається на фільтр складає L = 7,1 м3/год, або
мл/с; швидкість
руху води у фільтрі
= 15 м/год,
або 0,42 см/с; ступінь використання йонообмінного матеріала 0,8; ступінь
повноти регенерації іоніта 0,9; порізність шару йонообмінного матеріалу 0,4;
щільність іоніта 850 кг/м3; коефіцієнт масопередачі
с-1;
рівновага в системі описується за допомогою ізотерми Ленгмюра:
; (2.3.3.1)
де С - концентрація солей жорсткості
у вихідній воді г/мл.
На основі ізотерми Ленгмюра
визначимо максимально можливий вміст йонів жорсткості для вихідної концентрації
за формулою (2.3.3.1):
;
г/г смоли.
Далі розрахуємо концентрації солей
жорсткості у верхньому та нижньому шарах йонообмінного матеріала, у верхньому
шарі:
(2.3.3.2)
;
г/г іоніта; та у нижньому шарі
за формулою:
(2.3.3.3)
;
г/г іоніта.
Рівняння матеріального баланса
процесу має наступний вигляд:
; (2.3.3.4)
З рівняння ( 2.3.3.4) визначимо
витрати іоніта в потокі:
; (2.3.3.4.а)
Відповідно значення
, котре
необхідне для визначення рівняння робочої лінії буде мати значення:
;
г смоли/г*екв.
Діаметр апарата знайдемо із площі
поперечного перерізу за формулою:
; (2.3.3.5)
З рівняння (2.3.3.5) знайдемо
розрахункове значення діаметру апарата, яке буде мати вигляд:
; (2.3.3.6)
де
витрати вихідної води, відповідно
7,4 м3/год;
швидкість
проходження води крізь шар йонообмінного матеріалу, рівний 15 м/год.
Розрахункове значення діаметра
апарата буде складати:
;
м.
Відповідно до ГОСТ 9931-85 найближче
значення діаметра апарата становить 1 м, в такому випадку розрахуємо швидкість
протоку води крізь фільтр за рівнянням (2.3.3.6) з виводом швидкості потока:
;
;
м/год.
Мінімальне значення швидкості
протоку води крізь фільтр, завантажений йонообмінним матеріалом складає 5 м/год
у зв’язку з тим, що при меншій швидкості протока води значно зростає
пристінковий ефект, що пов’язаний з утворення каналів у шарі йонообмінного
матеріалу, особливо біля обичайки фільтра та викривлення поля швидкостей потока
води, що зменшує ефективність проведення процеса пом’якшення води, так як
значна частка воли проходить не крізь шар катіоніту а по утвореним байпасним
каналам.
Знайдемо розрахункове значення
висоти завантаження катіоніту Нш у фільтр для знаходження якого необхідно
спочатку знайти рівняння робочої лінії.
У загальному вигляді рівняння
робочої лінії має вигляд:
; (2.3.3.7)
де а,в - коефіцієнти.
Визначимо коефіцієнти а та в із
рівняння (2.3.3.4) при умові, що
та
.
В такому випадку значення
коефіцієнта а буде складати:
;
;
.
Значення коефіцієнта в буде мати
значення:
;
;
.
Рівняння робочої лінії у такому
випадку буде мати вигляд:
; (2.3.3.8)
Число теоретичних тарілок для
знаходження висоти шару катіоніта визначимо із рівняння:
; (2.3.3.9)
Далі необхідно вираз
представити
у явному вигляді, використовуючи рівняння ізотерми (2.3.3.1). Для визначення
числа теоретичних тарілок використаємо метод графічного інтегрування.
Відповідно до таблиці 5.1 [21] рішення рівняння (2.3.3.9) буде мати вигляд:
см;
см.
Висота шару іоніта буде складати у
відповідності з рівняння (2.3.3.9):
см.
Розрахункове значення висоти шару
іоніта близьке за значенням прийнятим у технологічних розрахунках, остаточно
приймаємо висоту шару іоніта рівну 1,5 м.
Перевіримо отримане розрахункове
значення висоти шару та діаметра фліьтра, з яких можна розрахувати необхідний
об’єм катіоніта, який можна вирахувати за формулою:
; (2.3.3.10)
де
площа поперечного перерізу
іонітового фільтра у відповідності до таблиці 5.3 [16] відповідно 0,76 м2.
Об’єм катіоніта складе:
;
м3.
Для цього визначимо теоретичний
проміжок часу за який не повинно відбуватись проскока йонів жорсткості, так як
при насиченні іоніта йонами жорстості почне швидко підвищуватись концентрація
йонів кальцію та магнію, що в подальшому може призвести до утворення відкладень
на поверхні мембран, що недопустимо. Тому попередньо необхідно визначити
лімітуючий дифузійний опір.
Фазу у якій зосереджений лімітуючий
опір можна розрахувати по
значенню критерія Біо:
; (2.3.3.11)
де
радіус зерна іоніта, рівний
м;
коефіцієнт
зовнішньої масовіддачі, м/с;
ефективний коефіцієнт дифузії у
зерні іоніта, рівний
м2/с; Г -
тангенс кута нахилу рівноважної лінії, м3/кг;
щільність іоніта, відповідно 850
кг/м3.
При
загальна швидкість масопереноса
визначається внутрішньою дифузією, тоді як при
переважним є зовнішній дифузійний
опір.
Коефіцієнт зовнішньої масовіддачі
визначимо
за критеріальним рівнянням:
; (2.3.3.12)
де значення критерія Рейнольдса при
проходження води крізь шар іоніту складає 8,82;
. Далі знаходимо значення
дифузійного критерія Нусельта:
;
.
Значення зовнішнього ккоефіцієнта
масовіддачі буде складати:
;
;
м/с;
де
коефіцієнт дифузії, м2/с.
У області порівняно низьких
концентрацій рівноважна залежність має вигляд близький до лінійного. Наближено
можна прийняти ізотерму сорбційного обміна лінійною з тангенсом кута нахилу
рівним
, де ССр -
середня концентрація йонів Na+ . Середню концентрацію йонів Na+ у потокі можна
знайти як середньологарифмічну за формулою:
; (2.3.3.13)
де Сп - початкова концентрація йонів
Na+ у воді, рівна 0,01 кг/м3;
Ск - кінцева йонів Na+ на виході із
фільтра, що складає 0,1 кг/м3. Значення середньологарифмічної концентрації буде
складати:
;
кг/м3.
Концентрація йонів Na+ у смолі, що
знаходиться у рівновазі з водою, що має концентрацію ССр рівна:
;
кг/кг.
Середній тангенс кута нахилу
рівноважної залежності:
Г=
; Г=0,04
0,039=1,23.
Визначимо значення критерія Біо за формулою (2.3.3.11):
;
.
Так як значення критерія Біо складає
0,07 із умови, що
відповідно
маємо, що процес йонного обміну протікає у зовнішньодифузійній області, тому
розрахунок часу роботи фільтра до проскоку йонів жорсткості будемо вести за
формулою:
; (2.3.3.14)
де Х - висота завантаження
йонообмінного фільтра катіонітом, рівна 1,5 м;
швидкість протока води крізь фільтр,
відповідно 9,5 м/год;
масова
частина йонів жорсткості, рівна 10 відсотків;
діаметр зерен іоніта, що складає
0,45 мм;
відношення
концентрації йонів жорсткості у воді до загальної йонообмінної здатності
катіоніта, з урахуванням ступені відновлення катіоніта після регенерації та
концентрації регенераційного розчина, рівне 0,01. Тоді теоретичний час
фільтрацикла буде складати:
;
год, з чого видно, що розрахунковий
об’єм катіоніта забезпечує отримання заданої кількості води з необхідним
пом’якшенням води при швидкості води у йонообмінному фільтрі 9,5 м/год. Для
прямоточних фільтрів оптимальне значення лінійної швидкості води складає від 10
до 15 м/год, а в протитечних йонообмінних фільтрах значення лінійної швидкості
можна збільшити до 15-20 м/год, відповідно при лінійній швидкості потока води
15 м/год значення робочого часу фільтра буде складати 40,6 годин та при
максимальній лінійній швидкості води крізь фільтр значення робочого часу буде
складати 39,6 год.
Таким чином теоретичним розрахунком
обгрунтована можливість приктичного підвищення швидкості протока води у
протитечному йонообмінному фільтрі до значення 20 м/год, і замість двох
прямоточних фільтрів можна встановити один протитечний фільтр без зменшення продуктивності
технологічної схеми.
.3.4
Механічний розрахунок другого апарата
Проведемо перевірочний розрахунок всмоктуючого
трубопровода, обичайки, днища, з’єднувального фланця, опори апарата.
Проведемо розрахунок всмоктувального
трубопровода на міцність, вихідні дані: робочий тиск 0,6 мПа, внутрішній
діаметр трубопровода 0,072 м.
Розрахункову величину стінки трубопровода
визначимо за формулою (2.2.102.):
;
м, тобто товщина стінки трубопровода
складає 4 мм, зовнішній діаметр трубопровода складе 0,08 м.
Проведемо розрахунок обичайки.
Вихідні дані: робочий тиск 0,6мПа, діаметр апарата 1 м, матеріал обичайки Ст.3,
допустиме значення напруження конструкційного матеріалу 140 мПа, зварний шов
тавровий двохсторонній,
. Товщину
гладкої циліндричної обичайки визначимо за формулою (2.2.10.1),
де
допустиме напруження, яке у
відповідністю з рівняням складає:
; (2.3.4.1)
де
розрахункова значення межі текучості
для сталі Ст.3 при температуре 20 0С, рівна 210 мПа,
коефіцієнт
запаса міцності для робочих умов рівний 1,3. Таким чином:
;
мПа.
Товщина обичайки складе:
;
м.
Допустимий внутрішній надлишковий
тиск визначимо за формулою:
; (2.3.4.2)
де
допустиме напруження конструкційного
матеріала, для Ст.3 у відповідності з формулою (2.3.4.1) при коефіцієнті запаса
1.1 складає відповідно 191 мПа;
міцність зварного шва, для таврового
двохстороннього шва маємо 0,9;
зовнішній діаметр апарата, рівний 1
м;
розрахункове
значення товщини стінки обичайки, рівне 0,005 м;
прийняте значення надлишку товщини
обичайки на корозію, відповідно 0,002 м. Підставивши значення отримаємо:
;
мПа.
Проведемо перевірочний розрахунок
днища. Вихідні дані: діаметр апарата 1 м, робочий тиск складає 0,6 мПа,
матеріал днища Ст.3, максимальне допустиме напруження складає 140 мПа, сварний
шов тавровий двохсторонній, коефіцієнт міцності сварного шва складає 0,9.
Для рівномірного розприділення
навантаження на днище апарата приймаємо до апарата еліптичне днище, з висотою
відбортовки 0,04 м. Розрахунок товщини еліптичного днища, навантаженного
внутрішнім тиском визначимо за формулою ( 2.2.10.1):
;
м,
де 1 - радіус кривизни у вершині
днища рівний:
; (2.3.4.2)
де
для еліптичних днищ,
, тому
.
Допустимий внутрішній тиск
розрахуємо по формулі (2.3.4.1):
;
мПа.
Як бачимо розрахунковий запас тиску
складає 0,76/0,6-1*100=27 відсотків.
Розрахуємо фланцеве сполучення,
вихідні дані: внутрішній діаметр труби 0,072 м, матеріал прокладки пароніт,
ширина прокладки 0,012 м.
Діаметр болтової окружності для
пласких фланців розрахуємо за формулою ( 2.2.10.3):
;
м,
де 0,015 - діаметр болтів м.
Наружний діаметр фланця розрахуємо
за формулою (2.2.10.4):
;
м.
де 0,02 - діаметр шестигранної
гайки, м.
Отримане значення зовнішнього
діаметра фланця приймаємо кратним 5, тобто остаточно зовнішній діаметр
приймаємо 0,15 м.
Знайдемо діаметр прокладки за
формулою (2.2.10.5):
;
м,
де 0,02 - діаметр шестигранної
гайки, м.
Розрахуємо орієнтовну товщину фланця
за формулою (2.2.10.6):
;
м.
Визначимо кількість болтів у
фланцевому сполученні по формулі (2.2.10.7):
;
,
де 3,8 - крок болтів для робочих
умов.
Остаточно приймаємо розрахункову
кількість болтів, рівну 8 шт.
Наостанок визначимо необхідну
довжину з’єднувальних болтів за формулою (2.2.10.8):
;
м.
Розрахуємо опору апарата. Вихідні
дані: кількість опорних лап 3, навантаження, що сприймається однією лапою 0,16
мН, число ребер у лапі приймаємо 2, вивіт опори лапи орієнтовно приймаємо 0,25
м, лапи розміщені на бетонній кладкі
мН/м2.
Приймаємо відношення вильота лапи до
висоти ребра
; тоді:
; 
;
.
Розрахункову товщину опори лапи
визначимо за формулою:
; (2.3.4.3)
де
навантаження на одну лапу,
відповідно 0,15 мН,
коефіцієнт,
що залежить від відношення
, орієнтовно приймаємо 0,6;
кількість
ребер у опорі, приймаємо 2,
виліт опори лапи, приймаємо 0,25м.
Тоді:
;
м.
З урахуванням прибавки на корозію
величина
буде
складати:
;
м.
Розрахункову ширину опорної лапи
визначимо за формулою:
; (2.3.4.4)
де
величина вильота лапи, рівна 0,25 м,
допустиме
навантаження на бетонну кладку, відповідно 5 мН. Тоді:
;
м.
Ребра приварені до корпуса суцільним
круговим швом з катетом
м. Загальну
довжину зварного шва визначимо за формулою:
; (2.3.4.5)
де
товщина ребра опорної лапи, рівна
0,01м;
висота
опорної лапи рівна 0,5м. Довжина зварного шва буде становити:
;
м.
Перевіримо міцність зварного шва при
80 мН/м2
визначимо за формулою:
; (2.3.4.6)
де 0,15 мН - навантаження на одну
лапу опори. Далі маємо:
;
, тобто надійність конструкції
забеспечена.
2.3.5 Вибір
і обгрунтування принятого технологічного обладнання
До технологічної схеми отримання
знесоленої води методом зворотнього осмоса можна віднести наступне обладнання,
в залежності від вузла технологічної схеми: вузел механічного очищення, вузел
пом’якшення, вузел знесолення.
До вузла механічного очищення води
відносимо наступне обладнання: ємкість вихідної води, що забеспечує годинний
запас води при максимальному навантаженні технологічної схеми, загальним
об’ємом 20м3, ємкість повинна бути вкрита з внутрішньої сторони гуміруючим
шаром, основний конструкційний матеріал ємкость Ст.3, зовнішня поверхня повинна
бути вкрита гідрофобною фарбою, при роботі у зимній період можливе утворення на
поверхні ємкості конденсата, до ємкості повинно бути приварена драбина, як із
зовнішньої сторони так із внутрішньої. Ємкість вихідної води повинна
забеспечуватись датчиками рівня з відповідним блокуванням у відповідності з
обраним технологічним режимом роботи. Вихідна вода повинна підводитись до
верхньої частини ємкості а відведення води повинно здійснюватись з нижньої
частини ємкості. Для транспортування вихідної води до схеми прийняті
центробіжні насоси, що розвивають задапу продуктивність потока, до схеми
прийнято два центробіжних насоса (один робочий, один резервний) для
транспортування вихідної води та два центробіжні насоси розпушуючої відмивки
механічних фільтрів. Апаратами фільтрування води від механічних домішок є
механічні фільтри, що забеспечують звільнення води від механічних домішок
розміром до 5 мкм. Апарати являють собою обичайки циліндричної форми з
вмонтованими дренажними розпридільчими системами та завантаженими фільтруючим
матеріалом (антрацит). Конструкційним матеріалом механічних фільтрів є Ст.3,
фільтри вкриті з внутрішньої сторони гуміруючим шаром, із зовнішньої сторони
антикорозійним покриттям.
До вузла пом’якшення води
відносяться наступні машини та апарати: прититечні натрій-катіонітові фільтри,
солерозчинник, ємкість зберігання пом’якшеної води та регенераційні насоси.
Протитечний натрій-катіонітовий фільтр являє собою циліндричну обичайку з
вмонтованими дренажно-розпридільчими системами (нижня, середня, верхня) та
завантаженим йонообмінним катіонітом у натрієвій формі. Конструкційний матеріал
фільтра Ст.3, дренажних розпридільчих систем 12Х18Н10Т. Солерозчинник являє
собою полий циліндричний апарат, виконаний із Ст.3. Ємкість зберігання
регенераційної води, прийнятий об’єм 10 м3, антикорозійне покриття,
забеспечується датчиками рівня. До технологічної схеми прийняті два центробіжні
насоси для створення розпушуючої відмивки, завантаження регенераційного розчина
та відмивки йонообмінного матеріала від продуктів регенерації на задану
продуктивність.
До вузла знесолення води входять
наступні машини та апарати: мембранні модулі, ємкість зберігання запаса
перміата, ємкість зберігання запаса перміата приготування промивних розчинів,
ємкість для беспосереднього приготування промивних та консервуючих розчинів,
насос високого тиску та насос хімічних відмивок.
Вибрані машини та апарати заносимо
до специфікації.
Таблиця 2.3.5.1 - Специфікація
технологічного обладнання
|
Позиція
за схемою
|
Найменування
апарата
|
ГОСТ
, ДСТУ, ТУ, тип
|
Основні
характеристики
|
|
1
|
Ємкість
вихідної води
|
ВПП
9931-85
|
V=20м3,
матеріал Ст.3. d=2,8м.
|
|
2,3
|
Механічний
фільтр
|
ФОВ
1, 0-6
|
P=0,6
мПа, d= 1м, Q=7,4 м3/год.
|
|
4,5
|
Натрій-катіоні-
товий фільтр
|
ФИПр
1-1, 0-6
|
P=0,6
мПа, d= 1м, Q=7,1 м3/год.
|
|
6
|
Ємкість
пом’якшеної води
|
ВПП
9931-85
|
V=10
м3, матеріал Ст.3. d=2,2м.
|
|
7
|
Солерозчинник
|
СЗТМ
|
D=1,0
м.
|
|
8,9
|
Мембранний
модуль
|
ESPA
2 BW 8040
|
P=0,8
мПа, d=0,205 м.
|
|
10
|
Ємкість
знесоленої води
|
ВПП
9931-85
|
V=10
м3, матеріал Ст.3. d=2,2м.
|
|
11
|
Насос
розпу-шуючої відмивки
|
LOWARA
SV 6602 N 35
|
Q=35
м3/год, Р=0,6 мПа.
|
|
12
|
Насос
вихідної води
|
LOWARA
SV 6602 N 10
|
Q=10
м3/год, Р=0,6 мПа.
|
|
13
|
Насос
регенерації
|
LOWARA
FH 6606 N 10
|
Q=10
м3/год, Р=0,6 мПа.
|
|
14
|
Насос
високого тиску
|
Grundfos
CR 1-30 HQQE
|
Q=10
м3/год, P=1,2 мПа.
|
|
15
|
Насос
хімічних відмивок
|
Grundfos
jp-5 B-B
|
Q=3
м3/год, P=0,6 мПа.
|
2.3.6 Компонування
обладнання
При проектуванні хімічних виробництв важливу
частину проекта складає компонування обладнання, тому що від раціонального
розміщення обладнання залежить ефективність роботи виробничого персонала та
можливість зручного проведення ремонтних робіт та заміни устаткування.
Приміщення цеху водопідготовки має
прямокутну форму, одноповерхове, прийняті розміри головних конструктивних
елементів уніфіковані та стандартизовані. Висота приміщення цеху складає 5,4 м
при обраному кроці колон, рівному 6 м, габаритні розміри приміщення складають,
при умові можливості розширення виробництва 24
12 м.
Для раціонального розміщення
обладнання необхідно дотримуватись наступних вимог:
все обладнання по-можливості необхідно
розміщувати в одному приміщенні, для того щоб мати можливість скоротити довжину
транспортних трубопроводів, спростити постачання сировини та реагентів;
при компонуванні обладнання
необхідно враховувати можливість подальшого розширення технологічної схеми;
бажано розміщувати обладнання у
відповідності з технологічною схемою та одночасно забеспечити зручне його
розміщення;
необхідно забеспечити можливість
зручного монтажа та демонтажа обладнання, можливості проведення ревізії
обладнання та та зручного доступа до всіх його технологічних вузлів;
важке та крупногабаритне обладнання
необхідно розміщувати на нульовій відміткі, для зручності його обслуговування.
Виходячи із перерахованих вимог
технологічне обладнання розміщуємо наступним чином: відстань поміж фільтрами (
механічними та йонообмінними) повинна бути не менше 700 мм, беручи до уваги
обв’язку та зручність обслуговування фільтрів, відстань між фронтом розміщення
фільтрів повинна бути не менше 2000 мм. Проходи у світлі, поміж найбільш
виступаючими частинами обладнання, щитів керування, допоміжних конструкцій по
фронту обслуговування повинні бути не менше 1000 мм. По фронту обслуговування
машин (центробіжних насосів) ширина проходу повинна становити не менше 1000 мм,
проходи, що слугують для періодичних оглядів обладнання та машин повинні бути
не менше 800 мм. Технологічне обладнання, що слугує джерелом вібрацій повинно
групуватись та розміщуватись на окремих віброгасних фундаментах. Центральний
прохід поміж центробіжними насосами повинен складати не менше 1,5 м.
В процесі прокладення технологічних
трубопроводів повинна передбачатись локальна трубопровідна обв’язка кожного
технологічного вузла, розроблені заходи щодо усунення дефектів трубопровідної
обв’язки ( гідравлічні поштовхи, вібрація, температурна деформація).
3. АВТОМАТИЗАЦІЯ СИСТЕМ КОНТРОЛЮ
ТЕХНОЛОГІЧНОГО ПРОЦЕСУ
.1 Аналіз
об’єкту керування
В процесі отримання знесоленої води
методом зворотнього осмосу можна виділити наступні стадії:
механічне очищення вихідної води;
пом’якшення освітленної води;
знесолення пом’якшеної води.
Відповідно опис процеса
водопідготовки будемо вести у такій послідовності.
Вузол механічної фільтрації,
головним апаратом є механічний фільтр, що являє собою сталевий циліндричний
апарат, у який завантажений фільтруючий матеріал (антрацит). Принцип роботи
вузла наступний: вихідна вода Горводоканала подається у ємність вихідноі води
позиція (1), де створюється необхідний запас води на годинну роботу фільтра з
урахуванням одночасної розпушуючої відмивки одного з двох механічних фільтрів.
Об’єм ємності складає 20 м2. З ємкості позиція (1) центробіжним насосом вода з
витратами 7,8 м3/год та тиском 0,6 мПа подається на механічний фільтр позиція
(2,3), де вихідна вода звільняється від зважених часточок. Робочий режим
фільтра триває до тих пір, поки гідравлічний опір не перевищить значення 0,1
мПа. Після засмічення фільтра та при перевищенні заданого значення перепаду
тиску, відбувається розпушуюча відмивка механічного фільтра, при цьому, щоб не
зупиняти технологічний процес паралельно під’єднаний механічний фільтр одразу
вмикається в роботу та працює до засмічення завантаженого в нього об’єма
фільтруючого матеріала і цикл повторюєься знову. Виходячи з опису вузла
механічної фільтрації можна зробити висновок, що параметри, на необхідно впливати
наступні: рівень води у ємкості вихідної води поз. (1), витрати вихідної води,
перепад тиску у механічних фільтрах та витрати води на розпушуючу відмивку
фільтрів.
Вузол пом’якшення освітленої води,
головним апаратом є протитечний натрій-катіонітовий фільтр, що являє собою
металевий циліндричний апарат з вмонтованими у нього дренажними розпридільчими
системами, апарат завантажений катіонітом у натрієвій формі. Принцип роботи
вузла наступний: освітлена вода після механічного освітлення подається на йонообмінний
протитечний фільтр позиція (4,5), з витратами 7,4 м3/год та робочим тиском 0,6
мПа, де освітлена вода звільняється від йонів кальцію та магнію до
розрахункового значення та далі подається на подальшу підготовку. Цикл роботи
протитечного йонообмінного фільтра наступний: вихід фільтра на регенерацію
здійснюється при підвищенні значення електропровідності води на 15 відсотків,
після чого паралельно під’єднаний протитечний йонообмінний фільтр вмикається в
технологічну схему, тим самим забеспечуючи безперервний процес. Далі в фільтр,
після відключення його від технологічної схеми завантажується розрахунковий
об’єм регенераційного розчина у напрямку протилежному від робочого режима з
відведенням продуктів регенерації у промислову каналізацію.Розчин регенеранта
подається у фільтр з ємності пом’якшеної води позиція (6), куди періодично від
технологічної лінії пом’якшеної води відводиться заданий об’єм регенераційної
води. Для створення розрахункового значення концентрації потока регенеранта
пом’якшена вода насосом позиція (12) подається на вхід солерозчинника позиція
(7), де витісняється розрахунковий об’єм насиченого розчина регенеранта, який у
відповідній пропорції домішується у головний потік регенераційної води.
Далі йонообмінний матеріал
промивається пом’якшеною водою з ємності позиція (6) від продуктів регенерації
розрахунковим об’ємом води. Наступною стадією регенерації є розпушення шару
йонообмінного матеріалу, що знаходиться над середньою дренажною розпридільчою
системою пом’якшеною водою з ємкості позиція (6), розрахунковим об’ємом види,
після регенерації фільтр знаходиться у режимі очікування виходу на регенерацію
паралельно під’єднаного фільтра та цикл повторюється. Ємність позиція (6)
поступово заповнюється розрахунковим об’ємом пом’якшеної води на наступну
регенерацію. Виходячи з опису вузла можна виділити наступні матеріальні потоки,
що піддаються керуванню та за якими необхідно вести контроль:
електропровідність пом’якшеної води, перепад тисків на йонообмінних фільтрах,
рівень води в регенераційній ємності та концентрація регенераційного розчина.
Наступною частиною схеми
водопідготовки води є вузол знесолення води, головним апаратом якого є
зворотньоосмотичний мембранний модуль, де розташовані напівпроникні мембрани,
які затримують розчинні солі у воді, пропускаючи тільки молекули води.
Мембранний модуль являє собою циліндричний сталевий апарат у якому розміщений
колектор відведення перміата (знесоленої води) на який нагвинчені у вигляді
спіралі напівпроникні мембрани. Принцип роботи схеми наступний: пом’якшена вода
подається на всмоктування насоса високого тиску позиція (14), де створюється
необхідний для розділення водного розчину солей тиск, що складає 1,0 мПа, після
лінії нагнітання потік води розподіляється на два рівних потока, що подаються на
паралельно розміщені мембранні модулі першого ступеня позиція (8) з витратами
7,1 м3/год. Після розділення більша частина потока (перміат) з витратами 5,3
м3/год відводиться через перміатний колектор до збірника перміата а менша
частина технологічного потока (концентрат) направляється під тиском 0,8 мПа на
другу ступінь концентрування, позиція (9) де відповідно розділяється на потік
перміата, витрати якого складають 1,3 м3/год, який об’єднується з потоком
перміата від першого ступеня на загальну продуктивність 6.7 м3/год та потік
концентрата з витратами 0,4 м3/год, який відводиться на систему подальшого
очищення від домішок.
Потік перміата надходить до ємності
позиція (10). Проектом передбачений вузол хімічної відмивки поверхні мембран,
який складається із ємкості приготування розчинів хімічних реагентів позиція
(13) та промивного насоса, позиція (15) напрямок закачування промивних розчинів
протилежний робочому напрямку руху пом’якшеної води. Виходячи з розгляду схеми
вузла знесолення контролю та керуванню можна піддати наступні параметри: тиск,
перепад якого повинен фіксуватись після кожного ступені знесолення, витрати
перміата по ступеням, контроль якості знесолення води та рівень у ємності
перміата. Нижче наведена таблиця норм технологічного режиму та допустимі
зничення відхилення величин від допустимих значень.
Таблиця 3.1.1 Норми технологічного
режиму
|
N
п/ п
|
Найменування
об’єкту
|
Найменування
технологічного параметра
|
Одиниця
вимірювання технологічноно параметра
|
Номінальне
значення параметра
|
Граничне
відхилення параметра
|
|
1
|
Ємність
вихідної води
|
Рівень
|
м
|
20-80
%
|
0,1
|
|
2
|
Механічний
фільтр
|
Тиск
Витрата Час розпушення
|
Па
м3/год хвилин
|
0,6
7,83 20
|
0,06
0,8 0,2
|
|
3
|
Йонообмінний
фільтр
|
Тиск
Час регенерації Концентрація регенераційного розчина
|
Па
Хвилин Відсотки
|
0,6
39 10
|
0,06
0,39 0,1
|
|
4
|
Солерозчинник
|
Концентрація
|
Відсотки
|
26
|
0,13
|
|
|
5
|
Ємність
пом’якшеної води
|
Рівень
|
м
|
20-80
%
|
0,1
|
|
|
6
|
Апарат
Зворотнього осмосу
|
Температура
Електропровідність Тиск Витрати перміат: перша ступінь друга стутінь
|
0С
Мксм/см Па м3/год
|
5-30
5 1,0 5,3 1,3
|
1
1 0,05 0,5 0,5
|
|
|
7
|
Ємність
знесоленої води
|
Рівень
|
м
|
20-80
%
|
0,1
|
|
|
|
|
|
|
|
|
|
|
|
|
|
|
|
|
3.2 Розробка системи
керування технологічним процесом
.2.1 Аналіз
технологічних величин
В залежності від об’єму автоматизації та ступеня
участі оператора розрізняють три рівні автоматизації: поопераційне керування,
напівавтоматичне керування та комплексна автоматизація, в данному випадку
здійснюється комплексна автоматизація. Для її забеспечення необхідно одночасно
здійснювати: регулювання - рівня води у ємностях, витрат на розпушення та
відмивку, концентрації та швидкості проходження регенераційних розчинів, що
натходять до фільтрів. Дискретне керування, що являє собою складання
технологічних ліній для проведення операцій по відновленню фільтрів та
нейтралізації стічних вод, контроль за технологічними параметрами та контроль
за якістю обробленої води по ступенями. Також необхідно забеспечити
розподілення навантажень по фільтрам, вмикання та вимикання фільтрів із
резерва, вибір необхідних програм відновлення за результатами роботи фільтрів.
Якщо виконати висунуті вимоги, то відбувається зкорочення часу відновлення
фільтрів, яке забеспечується за рахунок скорочення часу, витраченого на
складання технологічних ліній для проведення операцій по відновленню фільтрів.
Для порівняння при виконанні однієї операції вручну персонал затрачує 6-10
хвилин. При автоматичному керуванні час на складення технологічних ліній для
однієї операції по відновленю йонообмінного фільтра складає 2-3 хвилини. Таким
чином досягається приблизно 20-35 хвилин економії часу при регенерації фільтрів
та досягається підвищення часу роботи фільтрів на протязі року, і
забеспечується інтенсифікація роботи фільтрувального обладнання при скороченні
витрат часу на його експлуатацію, з’являється можливість зменшити кількість
робочого персоналу.
Розглянемо більш детально принцип роботи
основних апаратів головних технологічних вузлів для аналізу технологічних
величин та визначення задач контролю та керування технологічним процесом.
Першою частиною технологічної схеми є механічна фільтрація води, головним
апаратом є механічний фільтр, Принцип дії фільтра наступний: вихідна вода під
тиском 0,6 мПа надходить у фільтр, проходить крізь шар зернистого фільтруючого
матеріалу у напрямку з гори вниз. Зважені часточки затримуються фільтруючим
матеріалом а освітлена вода збирається з нижньої збірно-розподільчої системи та
відводиться із фільтра. Робочий цикл закінчується при досягненні одного із
наступних параметрів: різниця тисків на вході та виході з фільтра чи освітлення
певної кількості води. У першому випадку робота фільтра контролюється за
різницею манометрів встановлених на трубопроводах води, що надходить на
освітлення та освітленної води. У другому випадку фіксується сумарна кількість
обробленої води за фільтрациклом. По закінченню робочого цикла фільтр
відмикається від робочої магістралі для відмивки фільтруючого матеріала від
затриманих механічних домішок. Відмивка відбувається тільки водою чи водою
разом з зтиснутим повітрям у напрямку протилежному робочому до моменту різкого
просвітлення відмивної води у дренаж. Після закінчення відмивки фільтр
вмикається робочу магістраль, перший фільтрат скидається у промислову
каналізацію.
Механічні фільтри можуть знаходитись у стані:
робота, відновлення, резерв. Автоматизована система керування механічними
фільтрами необхідна для автоматичного перемикання фільтрів з одного стану в
інший, проведенню всіх операцій по відновленню фільтруючого матеріалу, шляхом
її розпушення та відмивки а також для контроля за якістю проведення операцій по
відновленню фільтруючого шару та достовірності виконання заданих системою
завдань. Найбільший економічний ефект при автоматизації механічних фільтрів
досягається за рахунок забеспечення максимальної інтенсифікації їх роботи. При
цьому фільтри повинні мати оптимальну тривалість фільтроцикла.
Об’єм автоматизації механічних фільтрів
передбачає автоматичне проведення наступних операцій: від’єднання фільтра від
робочої магістралі при його засміченні та переведення фільтра у режим
відновлення чи резерв, випускання повітряного прошарку, відмивки фільтрів разом
із повітрям ( 3-5 хвилин при питомих витратах води 6-7 л/см2 і повітря 10
л/см2); відмивка із заданими витратами води, близько до 12 л/см2, скидання
першого фільтрата, вмиканням фільтра в робочу лінію після відновлення.
Для вирішення питань керування механічними
фільтрами необхідна наступна схема, основними елементами якої є: технологічний
об’єкт керування, система контроля, система дискретного керування, сиситема
автоматичного регулювання, виконуючі механізми, система надання візуальної
інформації про стан процесу ( мнемосхема, технологічна та аварійна
сигналізація). До об’єкта керування входять механічні фільтри, вузол
відновлення разом із запірною та регулюючою арматурою. Система контроля надає
інформацію системам автоматичного регулювання , дискретного керування па
оператору. До неї входять датчики і прилади витрат та тиску, приводи арматури
та ін. Система автоматичного регулювання включає в себе два регулятора: витрат
відмивної води та повітря, зміна завдань яким забеспечується системою
дискретного керування чи оператором. Система дискретного керування реалізує
алгоритм відновленя механічних фільтрів та являє собою програмний прилад, що
виконує функції логічного керування. Система задає послідовність та тривалість
операцій відновлення, порядок роботи блокувань, програму автоматичного контроля
технологічних параметрів, змінює завдання регуляторам, періодично надає
інформіцію оператору, перемикає фільтри із стана робота в стан відновлення чи
навпаки.
Другою частиною технологічної схеми знесолення
води є вузол пом’якшення, головним апаратом якої є протитечний йонообмінний
натрій катіонітовий фільтр, принцип його роботи наступний: пом’якшена вода
подається на верхню дренажно-розподільчу сиситему, фільтрується крізь шар
катіоніта та відводиться нижньою дренажно-розпридільчою системою у збірний
колектор. Після пропускання заданого об’єму води фільтр відмикається від
головної магістралі для під’єднання його до лінії подачі регенераційного
розчина та відмивної води, яка, в свою чергу, частково знесолена. Регенерація
фільтра відбувається наступним чином, виходячи із конструкції: спочатку
подається регенераційний розчин, з концентрацією 10 відсотків у напрямку
протилежному робочому, продукти регенерації відводяться через середню
дренажно-розподільчу систему, таким чином, у фільтрі створюється нерухомий шар
катіоніта між нижньою та середньою дренажною системами. Над середньою дренажною
системою завантажений шар катіоніта товщиною 0,4 м, який використовується у якості
додаткового механічного фільтра. Після проходження регенераційного розчина у
фільтр подається пом’якшена відмивна вода у напрямку аналогічному проходженню
регенераційного розчина і також відводиться через середній дренаж. На останок у
фільтр подається пом’якшена вода на розпушення шару катіоніта над середнім
дренажем, розпушуюча вода відводиться через верхню дренажну систему.
Для здійснення комплексної автоматизації
технологічна схема йонообмінного устаткування повинна мати певний набір
властивостей, які дозволяють виконати необхідний рівень автоматизації при
економічно обгрунтованому оснащенні апаратурою контролю, регулювання та
керування. Найважливішою із перелічених вимог є кількість програм та вузлів
відновлення фільтрів, схеми під’єднання фільтрів до загальних магістралей,
компонування фільтрувального обладнання, насосів та інших елементів
технологічної схеми.
Для автоматичної роботи схеми необхідно
контролювати наступні процеси та операції:
розпушення катіонітових фільтрів, що
забезпечується підтримкою заданного проміжку часу, витрат води на розпушення;
приготування регенераційних розчинів заданної
концентрації та проходження їх крізь фільтр із заданною швидкістю протягом
встановленого проміжку часу, необхідних витрат води на розведення
регенераційних розчинів і вмиканні та вимиканні насосів-дозаторів з постійною
подачею необхідного об’єму реагентів;
проведення операцій відмивки із заданною
швидкістю завантаження відмивної води, що забеспечується підтримкою необхідних
витрат води на протязі встановленого розрахунком та відкоректованого пуско-
налагоджувальними роботами часу;
регулювання продуктивності хімічно знесолюючої
схеми, що забезпечується підтримкою в ємностях пом’якшеної води і шляхом
дискретного вмикання та вимикання одного із двох насосів частково знесоленої
води у сполученні із змінами технологічних ліній проходження обробленної води;
при переході від однієї операції відновлення до
іншої у заданій алгоритмом керування послідовності та відповідного вмикання та
вимикання відповідних елементів технологічної схеми;
окрім автоматичного проведення перерахованих
технологічних процесів і операцій автоматизована система керування повинна
надавати можливість оператору дистанційно керувати усіма перерахованими
технологічними операціями, у системі керування слід також забезпечити
можливість проведення закінчення операцій не тільки за часом а і за прямим
технологічним параметром ( електропровідність обробленої води).
при порушеннях технологічного режиму оператору
повинні надаватись сигнали, що свідчать про порушення технологічного процесу та
місця цого знаходження, сигнал про порушення повинен візуально виводитись на
табло аварійної сигналізації та супроводжуватись звуковим сигналом, місце збою
повинно виділятись на мнемосхемі. До аварійних сигналів належать: відхидення
витрат промивної води, концентрації регенеранта, підвищення або зниження рівня
рідин у ємкостях, підвищена електропровідність пом’якшеної води після
відповідної обробки;
при виникненні відхилень від технологічного
режима відбувається автоматичний виклик відповідної ділянки мнемосхеми, на якій
пільсуючим світлом вказується параметр відхилений від норми;
блокування забеспечує вимикання насосів при
перевищенні рівня води у відповідних ємностях, та переведенні агрегата
пом’якшення води на 50 відсоткову потужність;
блокування забеспечує зворотне перемикання
технологічних ліній при усуненні відхилень та виходу на нормальний
технологічний режим роботи ;
блокування повинно також забезпечувати вимикання
насосів-дозаторів при підвищенні концентрації регенераційного розчина вище
встановлених норм та при зниженні витрат води на розведення регенераційного
розчина нижче норми;
блокування також повинне забезпечувати зачинення
дренажних клапанів при підвищенні витрат розпушуючої води вище вснановлених
норм.
Третьою частиною технологічної схеми є вузол
знесолення води, що здійснюється методом зворотнього осмоса, головним апаратом
схеми є мембраний модуль, принцип його роботи наступний: підготовлена вода
надходить до модуля у якому рухаючись в продольному напрямку протиснюється
крізь напівпроникну мембрану у вигляді спіралі, що досягається зкрученням
мембрани у декілька шарів, вода поступово частково під дією тиску проходить
крізь мембрану та знесолена вода натходить у збірний колектор і відводиться із
модуля а більша частина подаваємої води відводиться із модуля та частково
домішується у потік вихідної води для створення рециркуляції та збільшення
продуктивності мембран.
Завданням автоматизації зворотньоосмотичного
агрегату є підтримання декількох заданих технологічних параметрів на заданому
рівні з урахуванням взаємозалежних параметрів попередніх технологічних вузлів
та іх складної залежності. Якість кінцевого продукта (перміата) залежить від
концентрації , температури та значення робочого тиску вихідної води а також зміни
напівпроникних властивостей мембран при їх тривалій експлуатації. Найважливішою
є регулювання тиску середовища у модулі. При комплексній автоматизації
необхідно забезпечити виконання наступних задач автоматичного керування:
автоматичне вмикання технологічного вузла за
допомогою заданого алгоритма або дистанційно оператором при надходженні
відповідних сигналів від контролера;
скидання перміата невідповідної якості, при
перевищенні норм солевмісту у вихідному продукті в період автоматичної роботи
ти при дистанційному керуванні;
контроль основних параметрів у вихідному
продукті - солевміст, тиск та температура вихідного розчина, для відповідної
поправки на електропровідність, витрат основних технологічних потоків, перепаду
значення тиску після кожного ступеня знесолення, для контролю відкладень солей
на робочій поверхні мембран, приготування регенераційних, промивних та
консервуючих розчинів заданої
концентрації з послідуючим завантаженням їх до
мембранних модулів, необхідної послідовності проведення операцій по відновленню
робочих характеристик мембранних моделей та часом їх виконання, контроль рівня
перміата у ємності запасу перміата та вимикання насосів подачі води на модулі
при перевищенні рівня перміата вище заданого, контроль вихідного тиску води, тиску
концентрата та перміата;
для забезпечення надійності роботи мембранних
модулів також необхідно мати змогу отримувати попереджувальні сигнали від
системи про наявність аварійної ситуації, можливими варіантами технологічної
ситуації, що може мати місце при порушенні технологічного режима та варіанти
виходу з аварійної ситуації;
чутливою технологічною частиною
зворотньоосмотичної системи є також тиск матеріальних потоків, а саме потока
живильної води, знесоленої води (перміата) та концентрата (частина живильної
води, що містить підвищену концентрацію солей в порівнянні з потоком живильної
води), тому для попередження виходу мембранних модулів з ладу система повинна
вчасно повідомити оператора про відхилення вищезазначених параметрів з
можливими варіантами налагодження роботи зворотньоосмотичної системи та виходом
на нормальний технологічний режим;
найбільш відповідальним матеріальним потоком є
тиск перміата, так як при його підвищенні можливе розшаровування мембран за
рахунок протидії тиску перміата, що недопустимо, також підвищення тиску
перміата може свідчити про перевищення встановленого технологічним регламентом
рівня витрат живильної води, що в свою чергу може призвести до погіршення
якості кінцевого продукту (підвищення електропровідності знесоленої води), тому
при відхиленнях система повинна вчасно та цілеспрямовано відреагувати наступним
з можливих варіантів: зменшення продуктивності системи на 50 відсотків з
подальшим налагодженням та виходом на заданий режим або відмиканням насоса
подачі живильної води у випадку подальшого зростання тиску;
значення тиску живильної води також повинно
підлягати контролю та управлінню, так як в процесі роботи зворотньоосмотичного
агрегата частина потока концентрата, приблизно 70 відсотків, змішується з
потоком живильної води і тому збурення тиску живильної води повинно бути
зведене до мінімального рівня, що забезпечується підтримкою системи заданих
значень тисків рециркуляційного потока та живильної води, щоб мати змогу
стабілізувати роботу мембранних модулів ;
захист, автоматичне вимикання при відхиленні
вищезазначених параметрів від встановлених нормами технологічного режиму,
звукову та світлову сигналізацію при відхиленнях від норм технологічного режима
та попередженні при можливості виникнення небезпечних ситуацій на аврійному
табло;
система блокування повинна забезпечити
апаратника усією необхідною інформацією про поточний стан процесу та можливі
шляхи виходу з передаварійної та аварійної ситуації, з можливістю як
автоматичного вирішення конфлікту так і за допомогою рішення спостерігаючого
робітника.
Комплекс проаналізованих параметрів та
характеристик їх контроля наведено нижче.
осмос зворотній трубопровід
нагнітальний
Таблиця 3.2.1 - Параметри автоматичного
контролю, регулювання, сигналізації
|
№
|
Найменування
об’єкта
|
Найменування
технологічного параметра
|
Автоматичний
контроль
|
регулювання
|
Сигналізація
|
Логічне
керування
|
|
|
|
Індикація
|
Реєстрація
|
|
|
|
|
1
|
Ємність
вихідної води
|
Рівень
|
+
|
--
|
+
|
+
|
|
2
|
Механічний
фільтр
|
Тиск
Витрата
|
+
+
|
--
--
|
+
+
|
+
+
|
+
+
|
|
3
|
Йонообмінний
фільтр
|
Тиск
Витрата Електропровідність
|
+
+ +
|
--
-- --
|
+
+ --
|
+
+ +
|
+
+ --
|
|
4
|
Солерозчинник
|
Концентрація
|
+
|
+
|
+
|
+
|
+
|
|
5
|
Ємність
пом’якшеної води
|
Рівень
|
+
|
--
|
+
|
+
|
+
|
|
6
|
Апарат
зворотнього осмоса
|
Тиск
Витрата Електропровідність
|
+
+ +
|
--
-- --
|
+
+ --
|
+
+ +
|
+
+ --
|
|
7
|
Ємність
знесоленої води
|
Рівень
|
+
|
--
|
+
|
+
|
+
|
3.3 Вибір комплексу
технічних засобів
Комплекс технічних засобів включає: первинні
перетворювачі (датчики), перетворювачі сигналів, мікропроцесорний контролер,
засоби представлення та відображення інформіції, засоби виведення оперативної і
керуючої інформації, виконавчі механізми, регулюючі органи.
При виборі технічних засобів перевагу надаємо
уніфікованій апаратурі з урахуванням особливостей експлуатації апаратури,
контролю та керування в умовах виробництва (вимог до точності та надійності
системи керування, засобів узгодження окремих сиситем та підсистем). Перевагу
надаємо електричним приладам державної гілки ДСП, так як приміщення цеху
знесолення води відноситься до категорії Д вибухопожеженебез-печності. Також при
виборі комплексу технічних засобів необхідно прагнути застосування однотипного
обладнання, що характеризується зручністю компонування на щиті керування.
Параметри, які контролюються наступні: рівень,
тиск, витрати, якість.
Для контролю рівня у ємностях використовуємо
наступний комплекс технічних засобів: первинним вимірювальним приладом є
гідростатичний перетворювач тиску Сапфір 22ДГ 2540, призначений для вимірювання
гідростатичного тиске неагресивних рідин, вихідний сигнал якого електричний,
стандартний уніфікований 4-20 мА. Дана модель приладу має три гідростатичні
датчики, що дозволяють контролювати рівень рідин у всіх трьох технологічних
ємностях з можливістю передачі інформації дистанційно у вигляді уніфікованого
електричного сигналу, для лінеаризації сигналу від гідростатичних датчиків
приймаємо до комплекту прилад БИК-1, клас точності 0,5. Для візуального
відображення результатів вимірювань приймаємо у якості вторинного приладу, що
забезпечує індикацію, сигналізацію та реєстрацію прилад А 683-001, що володіє
перерахованими характеристиками та має можливість одночасної індикації,
реєстрації та сигналізації по 12 вимірювальним каналам, сигнал з якого у
електричній уніфікованій формі надходить до мікроконтролера. Для забезпечення
можливості не тільки спостерігати за процесом а також впливати на контролюючі
параметри до комплексу технічних засобів приймаємо блок керування БРУ-42, ща
дає змогу перемикати режими керування технологічною схемою (автоматичний та
напівавтоматичний) дистанційно з щита керування. У якості виконуючих механізмів
приймаємо механізм тип МЕО, для можливості автоматичного керування роботою
запірної арматури. Для запуску виконуючих механізмів до комплексу технічних
засобів приймаємо безконтактні пускачі тип ПБР, що призначені для безконтактного
керування керуючим механізмом мипу МЕО. Трубопровідною арматурою є ветиль тип
15кч892нСВВ діаметром проходу 80 мм.
Для контролю тиску у технологічних апаратах
датчиками тиску слугують манометри з магнітною компенсацією потоків типу МПЕМІ,
клас точності 1, діапазон вимірювання 0,4-1,6 мПа, сигнал від яких надходить у
стандартному уніфікованому вигляді 4-20 мА з можливістю дистанційної передачі
інформації на вторинний прилад.
Для контролю витрат приймаємо витратоміри з
електричною дистанційною передачею сигналів, діапазон вимірювання до 10 м3/год,
тип РЕВ-16 ЖУЗ, клас точності 1.
Параметрами якості слугують електропровідність
пом’якшеної та знесоленої води а також концентрація регенераційного розчина.
Для контролю електропровідності води приймаємо до комплексу технічних засобів
аналізатор кондуктометричний, тип АЖК-1, який надає можливість вимірювання
електропровідності пом’якшеної води (100-1000 мкСм/см2) та електропровідності
перміата (0-10 мкСм/см2). Вихідний сигнал 4-20 мА, клас точності 1.
Прилад для вимірювання концентрації
регенераційного розчину (розчин хлорида натрія) приймаємо до схеми
концентратомір кондуктометричний, тип КК-9, діапазон вимірювання 0,1-25 См/см
(10-30%), вихідний сигнал електричний, стандартний уніфікований, 4-20 мА, клас
точності 2,5.
Для забезпечення керування роботою усіх приладів
до комплексу технічних засобів приймаємо мікропроцесорний контролер
Реміконт-130, який здатний одночасно обробляти до 64 аналогових вхідних
сигналів, до 128 дискретних вхідних сигналів. Р-130 дає можливість створювати
до чотирьох незалежних контурів керування, регулювання кожного з яких може бути
з аналоговим чи дискретним виходом, програмним або супервізорним задатчиком.
Кожний контур керування надає можливість покрокового програмування, що складається
із 87 етапів та можливістю реалізації на кожному етапі до 20 кроків
програмування.
Конструктивно контролер Р-130 складається із
чотирьох плат, дві з яких є модулями входів-виходів, до того ж ці плати
комбіновані, на них є можливість розміщення всіх вхідних і вихідних сигналів:
аналоговох, дискретних чи імпульсних. Типів плат всього сім, кожна з яких має
свій умовний номер, модифікація вказує на якісний електронний склад контролера.
До 15 контролерів можна поєднати у локальну мережу для створення єдиної керуючої
мережі. Котролер за необхідності можна замінити на контролери серії Ломіконт,
починаючи з ЛТ-112 а також імпортними аналогами серії МІС та SIMATIC.
3.4 Опис функціональної
схеми керування
В процесі розробки функціональної схеми
автоматизації виробництва знесоленої води методом зворотнього осмоса були
враховані наступні чинники: межі вимірювання, виконання приладів, можливість
використання датчиків з погляду вимог вибухопожежонебезпечності та вплив
фізичних параметрів контрольованого середовища на нормальну роботу датчиків,
виходячи з перелічених вимог принцип контролю та керування функціональною
схемою керування наступний: вимірювання рівня забезпечується перетворювачем
тиску
Сапфір 22ДГ 2540, позиція 1-1, 11-1, 19-1;
сигнал від якого у електричному, стандартному уніфікованому вигляді 4-20 мА
надходить до вторинного приладу тип А 683-001 позиція 1-3, 11-3, 19-3, де
апаратник має змогу візуально спостерігати за величиною витрат матеріальних
потоків, сигнал у стандартному уніфікованому вигляді далі надходить до
мікропроцесорного контролера Р-130, де аналізується і після відповідного
аналаго-цифрового перетворення надходить до регулюючих механізмів тип МЕО та
безконтактних пускачів типу ПБР позиція 1-5, 11-5, 19-5, а далі на виконуючі
пристрої позиція 1-6, 11-6, 19-6 типу 15кч892н СВВ.
Контроль та значення тиску у апаратах
здійснюється наступним чином: сигнал від манометрів з електронним вихідним
сигналом 4-20 мА та індикацією на місці встановлення позиція 3-1, 4-1, 5-1,
6-1, 7-1, 8-1, 9-1, 10-1, 14-1, 15-1, 16-1 (апаратник має змогу спостерігати за
значенням робочого тиску як безпосередньо біля апаратів так за допомогою
приладів на щиті керування) надходить до контролера Р-130 де обробляється
інформація та видаються відповідні електричні сигнали 4-20 мА на регулюючі
механізми типу МЕО позиція 4-4, 6-4, 8-4, 9-4, 12-5, 12-7, 13-5, 13-8, 14-4,
15-4, 16-4 та відповідні виконуючі пристрої типу 15кч892н СВВ позиція 4-5, 6-5,
8-5, 9-5, 12-6, 12-8, 13-6, 13-9, 14-5, 15-5, 16-5; які при підвищенні значення
перепада тиску більше встановленого регламентом відмикають відповідні апарати
на відновлення.
Контроль та вимірювання витрат здійснюються
наступним чином: сигнал від первинного датчика, яким є безшкальний
електромагнітний витратомір типу РЕВ-16 ЖУЗ у вигляді електричного стандартного
уніфікованого сигнала 4-20 мА натходить до вторинного приладу А 683-001,
розміщеного на щиті керування, де апаратник має змогу візуально спостерігати за
даним параметром та впливати на нього. Після вторинного приладу електричний уніфікований
сигнал надходить до контролера, де його величина аналізується та впливае на
технологічну схему. Від контролера далі сигнал натходить до блока БРУ-42 для
можливості дистанційного керування процесом а далі на відповідні регулятори
МЕО, позиція 1-5, 19-5, та виконуючі пристрої 15кч892н СВВ для можливості
впливу та керування процесом.
Контроль параметрів якості необхідний для
вчасного відключення від технологічної схеми йонообмінних фільтрів на
регенерацію та мембранних модулей. Контроль та керування здійснюються наступним
чином: сигнал у електричному вигляді 4-20 мА надходить від первинного датчика,
аналізатора кондуктометричного типу АЖК-1, позиція 12-1, 18-1; та дистанційно
передається до вторинного приладу А 683-001, де електричний сигнал перетворюється
у відповідне зображення на шкалі і далі без змін надходить до контролера, де
аналізується і у випадку перевищення, при підвищені електропровідності
пом’якшеної води та перміата, контролер спрямовує електричний уніфікований
сигнал на відповідні регулюючі прилади, позиція 8-4, 9-4, 11-5, 12-7, 14-4,
15-4, 16-4, відмикає необхідхідний апарат на регенерацію, вмикаючи паралельно
працюючий, для забезпечення неперервного процесу. Далі електричні сигнали у
заданій контролером послідовності приводять у дію відповідні виконуючі
механізми, позиція 8-5, 9-5, 11-6, 12-8, 14-5, 15-5, 16-5.
Параметром якості також є концентрація
регенераційного розчина, яким є розчин хлорида натрія з концентрацією 10
відсотків, контроль та керування здійснюються наступним чином: при підвищені
значення електропровідності пом’якшеної води, відповідний йонообмінний фільтр
відмикається від робочої магістралі. Цикл регенерації протитечного
йонообмінного фільтра складається з наступних стадій: завантаження
регенераційного розчина, відмивка йонообмінного матеріала та розпушення
фільтруючого шару, після чого фільтр знову придатний до роботи. Для
забезпечення виконання перелічених стадій керування забезпечується наступним
чином: сигнал від первинного датчика поступає на концентратомір кондуктометричного
типу КК-9, позиція 13-1, сигналом надходить у стандартному електричному вигляді
4-20 мА до вторинного приладу А 683-001, надається у формі для візуального
спостереження, далі сигнал без змін надходить до контролера Р-130, де
аналізується та у запрограмованій послідовності здійснюється вплив на
відповідні регулюючі механізми, позиція, 13-5, 13-8, 13-11 та відповідні
виконуючі пристрої, позиція, 13-6, 13-9, 13-12 за допомогою яких здійснюється
керування за стадіями регенерації у відповідній послідовності та заданим
проміжком часу.
4. ОХОРОНА НАВКОЛИШНЬОГО СЕРЕДОВИЩА І
РАЦІОНАЛЬНЕ ВИКОРИСТАННЯ ПРИРОДНИХ РЕСУРСІВ
4.1 Характеристика
промислових викидів проектованого виробництва
В процесі виробництва знесоленої води методом
зворотнього осмоса відходами виробництва є рідкі стоки, що утворюються під час
розпушуючої відмивки механічних та йонообмінних фільтрів, продукти регенерації
йонообмінного матеріалу катіонітовах фільтрів, продукти хімічних відмивок
поверхні зворотньоосмотичних мембран від утворених відкладень солей. Розглянемо
склад потока концентрата, що є найбільшим та скидається у промислову
каналізацію, його склад наступний:
Таблиця 4.1.1 - Склад концентрата
|
Йон
|
Концентрація
мг\л
|
Концентрація
мг*екв\л
|
|
Ca2+
|
8.0
|
0.4
|
|
Mg2+
|
4.8
|
0.4
|
|
Na+
|
512.1
|
22.3
|
|
K+
|
117.5
|
3.0
|
|
NH4+
|
2.0
|
0.1
|
|
CO32-
|
0.8
|
0.0
|
|
HCO3-
|
979.5
|
16.1
|
|
SO42-
|
199.1
|
4.1
|
|
Cl-
|
197.2
|
5.6
|
|
F-
|
2.0
|
0.1
|
|
NO3-
|
18.5
|
0.3
|
|
B
|
0.0
|
0.0
|
|
SiO2
|
0.0
|
0.0
|
|
TDS
|
2041.8
|
|
|
pH
|
7.6
|
|
Як бачимо загальна мінералізація потока
концентрата складає 2,05 г/л, що не є небезпечним для оточуючого середовища, та
людини, для порівняння загальна мінералізація вихідної води становить 0,52 г/л.
Воду, що має приведений склад можна використовувати для технічних цілей
виробництва.
Наступним відходом виробництва є продукти
регенерації йонообмінних фільтрів. В процесі регенерації натрій-катіонітових
фільтрів окрім солей, що містяться у вихідній воді присутні також надлишок
регенераційного розчина, продукти регенерації, якими є хлориди кальція та
магнія, можлива незначна кількість роздрібленого катіоніта. Кількість стічних
вод при регенерації розраховується на одну регенерацію фільтра так як неможливо
встановити кількість видаляємих солей по кожній стадії регенерації (розпушення,
завантаження регенеранта та відмивка катіоніта).
Надлишкову кількість хлорида натрія, що
використовується у якості регенеранта розрахуємо зо формулою:
; кг, (4.1.1)
де
питомі витрати солі на регенерацію
катіоніта, рівні 70 г/г*екв;
площа фільтрування, що складає для
діаметру 1м 0,76 м2 ; Нш - висота шару катіоніта, рівна 1,5 м;
робоча
обмінна здатність катіоніта, що складає 1618,8 г*екв/м3; 58,44 - теоретично
необхідний еквівалент хлорида натрія, який необхідний на регенерацію 1 г*екв
солей жорсткості. Тоді надлишок хлорида натрія буде складати:
;
кг.
Кількість солі, що скидається за
добу визначимо за формулою:
; т/доба, (4.1.2)
де n - кількість регенерацій
протитечного натрій-катіонітового фільтра, рівна 0,62. Тоді:
;
т/добу.
Кількість солей жорсткості, що
скидається за одну регенерацію визначимо за формулою:
; кг*екв, (4.1.3)
Відповідно кількість солей
жорсткості буде складати:
;
кг*екв.
Склад продуктів регенерації залежить
від складу вихідної води, особливо вмісту солей кальція та магнія, продуктами
регенерації відповідно є хлориди кальція та магнія. Кількість хлорида кальція,
що скидається при одній регенерації розрахуємо за формулою:
; кг*екв, (4.1.4)
де
доля солей кальція у стічних водах,
рівна 0,75. Тоді маємо:
;
кг*екв.
Кількість хлорида магнія розрахуємо
за аналогічною формулою:
;
кг*екв, де 0,25 доля солей магнія у
стічних водах.
Кількість хлоридів кальція та магнія
у т/добу, що скидаються за добу розрахуємо за формулою:
; (4.1.5)
Кількість хлорида кальція буде
складати:
;
т/добу.
Розрахуємо відповідну кількість
хлорида магнія за формулою:
; (4.1.6)
Кількість скидаємого хлорида кальція
за одну регенерацію буде складати:
;
т/добу,
де 55,5 та 47,6 відповідні
еквівалентні маси хлорида кальція та хлорида магнія.
Під час розпушуючої відмивки із
фільтра потоком води виноситься частана йонообмінного матеріала, що
роздробилась в процесі роботи, кількість іоніта, що виноситься із фільтра
знайдемо за формулою:
; т/рік (4.1.7)
де
насипна щільність катіоніта, рівна
850 кг/т; Нш - висота шару йонообмінного матеріала, у протитечних фільтрах
розпушенню піддається шар катіоніта, розміщений на середнім дренажем, що має
висоту 0,4 м; а - кількість встановлених робочих фільтрів, рівна 2 шт; б -
механічне зношування катіоніта, рівне 5 відсотків. Годові втрати катіоніта
будуть складати:
;
кг/рік.
Характеристика утворених солей,
хлориди кальція та магнія спеціфічних вплив на організм людини не мають, ГДК
для вказаних хлоридів складає 50 мг/л, при перевищенні ГДК у 5-10 разів згубно
діють на водну флору та фауну, що при значних викидах можуть перетворити
оточуюче їх середовище у непридатну для розвитку розлин і тварин ділянку землі,
тому в наступному підрозділі будуть розглянуті методи виділення вказаних солей
та повернення очищеної регенераційної види у технологічний процес.
4.2 Заходи щодо захисту
навколишнього середовища від забруднення промисловими викидами
При вирішення проблеми утилізації промислових
відходів необхідно звернути увагу на наступні чинники: утилізація або вилучення
шкідливих речовин повинно бути по-можливості повним, середовище у якому
знаходились шкідливі речовини повинно бути обернене у технологічний процес,
виділені відходи повинні бути переведені у склад та форму, придатну для
промислового споживання у інших галузях промисловості.
Розглянемо дві технології вилучення хлоридів
кальція та магнія із потока регенераційної води, а також спосіб підготовки
потока концентрата після мембранних моделей для повернення його у технологічний
процес: першою методологією є вилучення названих солей за допомогою
вапняно-содової суміші, сутність якої полягає у вилученні солей постійної жорсткості
за допомогою вапна та соди, при цьому протікають наступні хімічні реакції:
;
.
Карбонати кальція та магнія
утворюють кристалічні осади, що дозволяє їх під дією сили тяжіння відділяти від
маточного розчину з подальшою переробкою, яка відбувається наступним чином: у
контактний апарат-змішувач натходять вказані солі постійної жорсткості у
вигляді розчина, також у апарат-змішувач натходять відповідні реагенти, розчин
вапна та кальцінованої соди. Подача всіх матеріальних потоків здійснюється
тангенційно у нижню частину апарата, для створення змішування. Прореаговані
речовини разом з середовищем відбираються з верхньої частини апарата та
направляються у відстійник, у якому суспензія розшаровується, для забезпечення
більшої швидкості росту кристалів осадів суспензія подається нижче рівня
розшаровування дисперсійної системи. Швидкість осадження вказаних осадів
складає 2-3 м/год. Далі з нижньої частини відстійника суспензія транспортується
на конвеєрній стрічці до валкового відтиснювача, де проходить поміж 6-8
стиснутими валками та відтісняється водна фаза а виділений та відтиснутий осад
видається споживачу (вказані карбонати застосовуються при виготовлені
будівельних матеріалів). Таким чиним можливо видалити солі постійної жорсткості
до ії концентрації 0,5-1 мг*екв/л та обернути підготовлену воду на початок
технологічної схеми.
Другий варіант вилулення солей
поспійної жорсткості дає можливість використовувати оброблену води повторно у
якості води на розпушуючу відмивку, при приготування регенераційних розчинів та
використанні води для відмивки від продуктів регенерації.
Сутність методу полягає у дозуванні
3-5 відсоткового розчина тринатрійфосфата у стічну воду по аналогічній
технологічній схемі, при цьому забезпечується більш глибоке пом’якшення води,
0,03-0,05 мг*екв/л, що дозволить застосовувати оброблену воду на стадії
регенерації йонообмінних фільтрів, так як для приготування регенераційного
розчина, відмивки від продуктів регенерації, розпушуючої відмивки необхідна
пом’якшена вода. Хімізм процеса наступний:
;
.
Утворюються кристалічні осади, які
мають промислове значення, так як з них можна отримувати екстракційну фосфатну
кислоту.
Що стосується головного потока -
потока концентрата, з нього можливо вилучити органічні домішки, солі тимчасової
жорсткості до певної межі, котра нортується умовами технологічного режима за
допомогою коагуляції з вапнуванням. Сутність методу: при вапнуванні досягається
зниження лужності і, як правило зниження сухого залишку, видалення
гребодисперсних домішок, що дає змогу під’єднати розпушуючу воду від механічних
фільтрів, зниження вмісту заліза, силікатної кислоти та органічних речовин. Вапнування
проводять у освітлювачі, куди подають воду та реагенти - вопняний розчин,
коагулянт та по необхідності флокулянт. Розчинні та грубодисперсні доиішки
видаляються із води у складі утвореного осаду, який виводять із освітлювача на
згущення та обезводнення.
При вапнуванні протікає процес
декарбонізації, тобто зниження бікарбонатної лужності у воді, що натходить. По
мірі підвищення значення рН, у звичайних випадках не більше 10,3 відбувається
гідратація вільної вугільної кислоти та дисоціація молекул
до
карбонат-йона, при цьому за рахунок підвищення концентрації
та
досягається межа рочинності карбоната кальція, що призводить до утворення осаду
у вигляді
за наступним
механізмом:
Для поглиблення ефекта
декарбонізації та видалення інших домішок у воду дозують коагулянт - розчин
сульфата заліза. Гідроксид заліза, що утворюється під час гідролізу утворює
колоїдну форму, часточки якої захоплюють колоїдні домішки у оброблюваній воді.
Хімізм процеса:
Дозу коагулянта визначають
експериментально, зазвичай вона знаходиться у межах 0,25-0,75 мг*екв/л. Далі утворений
осад видаляється з освітлювача продувкою з подальшим відтисненням осаду, а
оброблена вода натходиь до технологічної схеми. За необхідності утворений осад
можна прокалити та використати повторно, так як його якісний склад майже не
змінюється, значення приведені у відсотках: (СаО-67,4; МgO-22,8;
-4,7;
-2;
-3,1).
5. ОХОРОНА ПРАЦІ
5.1
Характеристика об’єкта, що проектується , та місця його розташування
Цех виробнийтва знесоленої води
методом зворотнього осмоса потужністю 160 т/добу відноситься до 5 класу
небезпечності, відповідно ширина санітарно-захисної зони 50 м [30].
Джерелом водопостачання є вода
Горводоканала. Вода транспортується по трубопроводам діаметром 80 та 35 мм
загальною довжиною 200 м, прокладення трубопровода подачі вихідної води
підземне в приміщенні цеху прокладка здійснюється паралельно техологічній лінії
розміщення апаратів з нахилом 1:100 [31] для можливості їх опорожнення, фланцеві
сполучення повинні знаходитись у місцях зручних для їх обслуговування та не над
проходами, кожен трубопровід повинен мати, відповідно до транспортуючого
середовища забарвлення [32].
Переважний напрямок вітру
південно-західний. Цех проектується у низцевій місцевості, глибина залягання
грунтових вод нижче фундамента цеху [33].
Мінімальна відстань між будинками та
спорудами цеху складає 6 м [34] відстань по фронту між апаратами складає 2 м,
відстань від стін до апаратів складає не менше 0,8м [35].
5.2
Характеристика негативних факторів проектованого об’єкта
Шкідливі та небезпечні фактори
згідно [36], клафікують на фізичні, хімічні, біологічні та психофізичні. На
проектованому виробництві до небезпечних та шкідливих виробничих факторів
належать:
рухомі машини та механізми;
рухомі частини виробничого
устаткування;
підвищене значення напруги в
електричному колі, замикання якого може відбуватись крізь тіло людини;
недостатня освітленість робочої
зони;
робота апаратів та трубопроводів під
тиском.
До хімічних шкідливих та небезпечних
виробничих чинників належать наступні речовини, які за характером дії на
організм людини можна віднести до подразливих. Перелік та характеристика впливу
на організм людини хіиічних речовин, що використовуються у процесі виробництва
[53] наведена нижче у таблиці 5.2.1.
Таблиця 5.2.1 -Характеристика
використовуємих речовин та їх токсичність
|
Речовина
|
Характеристика
токсичності та характер дії на організм людини
|
ГДК
(мг/м3)
|
Клас
шкідливості
|
|
Оксид
кальцію
|
Пил
або краплі розчина потрапляючи у верхні дихальні шляхи можуть викликати
подразнення.
|
-
|
-
|
|
Хлорид
заліза
|
Розчин
має кислу реакцію, попадаючи на шкіру чи у очі може викликати подразнення і
привести до тимчасової недієздатності
|
-
|
-
|
|
Трилон
Б
|
Пил
подразнює верхні дихальні шляхи, специфічного впливу на організм людини не
має
|
-
|
-
|
|
Хлорид
натрія
|
Пил
подразнює верхні дихальні шляхи, специфічного впливу на організм людини не
має
|
-
|
-
|
|
Фосфат
натрія
|
Має
лужну реакцію, у пилеподібному стані або при розбризкуванні розчину подразнює
дихальні шляхи та слизову оболонку
|
-
|
-
|
|
Піросульфіт
натрія
|
При
розчиненні у воді розпадається з утворенням сірчистого газу, що викликає
подразнення верхніх дихальних шляхів
|
-
|
-
|
|
2-окси
1,2,3-трикарбоксипентанова кислота
|
Пил
подразнює верхні дихальні шляхи, специфічного впливу на організм людини не
має
|
-
|
-
|
Наступними шкідливими виробничими чинниками є
перенапруження аналізаторів та монотонність праці.
5.3 Заходи зі створення
безпечних та здорових умов праці, передбачених проектом
Для максимального усунення вищевказаних
шкідливих та небезпечних виробничих чинників прийняті наступні заходи [52] :
виробничі процеси автоматизавоні, автоматичному
керуванню підлягають наступні технологічні параметри: тиск, при підвищенні
значення якого відповідне обладнання відмикається від технологічної схеми для
відновлення робочих параметрів, у разі непередбачуваного підвищення тиску в
системі спрацьовують відповідні блокуючі пристрої, котрі зменшують значення
робочого тиску в системі на 50 відсотків від нормального, у випадку подальшого
зростання тиску блокуючі пристрої відмикають насоси, регулююча арматура скидає
надлишковий тиск. Для попередження робочого персонала про відхилення робочих
параметрів вище встановленого регламентом спрацьовує звукова та світлова
сигналізація;
наступним автоматизованим параметром є контроль
рівня, суть керування яким полягає у вчасному відключенні регулюючої арматури
при перевищенні рівня вище встановленого регламентом та заповненням ємкостей
технологічної схеми до відповідного рівня при зменшенні рівня нижче
встановленого, при цьому система сигналізації видає відповідний звуковий та
світовий сигнали;
для створення більш ретельного нагляду за
протіканням технологічного процесу на щиті керування розроблена мнемосхема
виробництва, за допомогою якої апаратник має змогу спостерігати за
технологічним процесом а також сигналами від систем блокування та сигналізації
та безпосередньо впливати на технологічний процес або за допомогою
автоматичного режиму керування;
виконана механізація тяжких та трудоємких
процесів, для зменшення контакту робочого персонала з хімічними речовинами;
трубопроводи для транспортування матеріальних
потоків фарбуються у відповідні кольори: трубопровід води - зелений,
трубопровід регенераційного розчину - сірий, фланцеві сполучення розміщуються у
місцях де є можливість швидкого монтажу та демонтажу, вкриваються захисними
кожухами, фланцеві сполучення забороняється розміщувати над проходами;
всі рухомі частини виробничого обладнання
захищені огороджувальними пристроями [41];
психофізичні фактори усуваються за допомогою
раціональної організації праці.
Для захисту виробничого персонала від ураження
електричним струмом використовується захисне заземлення та занулення [51]. По
ступеню електронебезпеки приміщення цеху відноситься до приміщень з підвищеною
небезпекою ( відносна вологість, наявність струмопровідної підлоги).
Мета розрахунку встановити кількість
вертикальних заземлюючих електродів, довжину з’єднувальної штиби та визначити
розрахункове значення опору заземлюючого пристрою.
У якості вертикальних електродів
передбачені трубчаті, діаметр
0,04 м, довжина
2,5 м, тип
заземлення контурне, грунт суглинок, питомий опір грунту 100 Ом*м.
Розрахунок заземлюючого пристрою
поводимо у наступній послідовності, спочатку визначаємо опір розтіканню струму
одного вертикального електрода за формулою:
; (5.3.1)
де
питомий опір розтіканню струму у
місці розташування електродів заземлювачів, рівний 100 Ом*м;
довжина трубчатого електрода, рівна
2,5 м;
діаметр трубчатого електрода, рівний
0,04 м;
глибина розташування середини
електрода від поверхні землі,
розраховуємо за формулою:
; (5.3.2)
де
відстань від верхньої точки
трубчатого заземлювача до поверхні землі, приймаємо 0,7 м. Тоді значення
буде
складати:
м;
Схема розміщення електродів
представлена нижче на рис. 5.3.1:
t0
d
t
Рисунок 5.3.1 Схема розміщення
заземлюючів та з’єднувальної штиби
Тоді значення опору розтіканню струму одного
вертикального електрода буде складати:
Ом.
Знайдену величину
порівнюємо з
допустимим опором заземлюючого пристрою
, маємо
>
. В такому
випадку спочатку розраховуємо попередню кількість заземлювачів без урахування
заземлюючої штиби за формулою:
; (5.3.3)
де
допустимий опір заземлюючого
пристрою, згідно з [40] для напруги до 1000 В допустиме значення опору складає
4 Ом, тоді:
;
Приймаємо попередньо до устаткування
9 трубчатих електродів.
Визначимо необхідну кількість
вертикальних електродів за формулою:
; (5.3.4)
де
коефіцієнт використання вертикальних
електродів, який враховує обопільне екранування, відповідно таблиці 6.2 [42],
для заземлювачів розміщених по контуру значення
складає 0,68. Тоді маємо:
;
.
Остаточно приймаємо кількість
трубчатих електродів рівну 13 шт.
Знайдемо довжину з’єднувальної штиби
за формулою:
; (5.3.5)
де а -відношення відстані між
електродами до їх довжини, а=2 відповідно до таблиці 6.2 [42]. Тоді маємо:
м.
Визначимо опір розтіканню струму
з’єднувальної штиби без урахування екранування за формулою:
; (5.3.6)
де
ширина з’єднувальної штиби, рівна
0,04 м. Тоді маємо:
Ом.
Визначимо загальний опір
заземлюючого пристрою за формулою:
; (5.3.7)
де
коефіцієнт використання
з’єднувальної штиби, згідно таблиці 6.2 [42], рівний 0,4. Тоді загальний опір
буде складати:
;
Ом.
Отримане значення опору
порівнюємо
із допустимим
: 2,5< 4,
що свідчить про забезпечення електробезпечності.
Для підвищення продуктивності праці
та зменшення травматизму
необхідне достатнье освітлення для
обраного виду зорових робіт. Природне освітлення частково використовується для
освітлення приміщення цеху. Розряд зорових робіт згідно [37] приймаємоIVб.
Згідно [38] проектуємо сумісне
освітлення.Розрахунок штучного освітлення проводимо по методології коефіцієнта
використання світлового потока. Обираємо світильник ЛСП 02В-2
65
потужністю 130 Вт (люмінісцентна лампа).
Необхідна кількість світильників
визначається
за формулою:
; (5.3.8)
де
світловий потік однієї лампи,
рівний 4800 Лм;
мінімальна нормативна освітленість
для данного розряду роботи, рівна 200 Лк;
площа приміщення цеху,рівна 288 м2 ;
поправочний
коефіцієнт світильника, рівний 1,2;
коефіцієнт запасу, рівний 1,3;
кількість
ламп у світильнику, рівна 2.
Знайдемо показник приміщення за
формулою:
; (5.3.9)
де а - довжина приміщення,
відповідно 24 м;
б - ширина приміщення, відповідно 12
м;
висота підвіски світильника над
робочою поверхнею,
;
м.
Тоді показник приміщення буде
складати:
;
.
Коефіцієнт відбиття стелі та стін
приймаємо відповідно
50 та
відсотків,
тоді з урахуванням показника приміщення по таблиці 6.5 [42], значення
буде
складати 0,49. У такому випадку кількість світильників буде становити:
;
шт
Остаточно приймаємо кількість
світильників, рівну 19 шт. У приміщені цеху передбачено аварійне освітлення, що
складає 5 відсотків від робочого значення.
Розрахунок вентиляції. Для захисту
виробничого персоналу від шкідливих виділень згідно [39] в приміщенні цеху
передбачаємо природну вентиляцію, яка здійснюється крізь витяжні канали, шахти,
кватирки а також для забезпечення постійного повітрообміну штучну притічно-витяжну.
Розрахунок штучної вентиляції
(притічно-витяжної) будемо вести по найбільш леткій сполуці, якою є сірчистий
газ. Кількість повітря, що необхідно подати в приміщення цеху для забезпечення
розведення концентрації сірчистого газу до нормованої визначимо за формулою:
; (5.3.10)
де
та
- відповідно гранично допустима
концентрація сірчистого газу, яка для
складає 10 мг/м3; та його вміст у
повітрі, що подається, відповідно 0 мг/м3;
кількість
, що
виділяється у приміщення, яку визначимо за формулою:
; (5.3.11)
де
коефіцієнт запасу, рівний 1;
С - коефіцієнт, що визначає
залежність витоку шкідливої речовини від тиску всередині апарата, для значення
тиску 0,1 мПа/ Значення С складає
,121; М - молекулярна маса
сірчистого газу, рівна 64 г/моль;
Т - абсолютна температура середовища
у апараті, рівна 293 К;
внутрішній
об’єм апаратів та комунікацій, де можлива наявність
, відповідно
0,5 м3. Кількість виділень буде складати:
кг/год.
Кількість повітря, що необхідна для
вентилювання приміщення буде складати:
м3/год;
Обираємо вентилятор тип ВЦ 4-70,
електродвигун тип 4А80В2, продуктивність 3000 м3/год, потужність 2,2 кВт,
частота обертів 3000 об/хв.
Визначаємо кратність повітрообміну
за формулою:
; (5.3.12)
де
об’єм приміщення, рівний
м3. Тоді:
.
Кратність повітрообміну приймаємо 2.
Засоби індивідуального захисту згідно [43]: фільтруючий протигаз марки БКФ, В
для робіт в умовах можливого витоку сірчистого газу.
5.4
Характеристика об’єкта, що проектується за пожежо- і вибухонебезпекою
При виробництві знесоленої води
методом зворотнього осмосу у технологічному процесі не застосовуються виюухо-
та пожежонебезпечні речовини, так як сировиною для виробництва є вода та
розчини солей органічних кислот, які не класифікуються як пожежонебезпечні
[44].
Основними причинами займань та пожеж
на виробництві є незадовільний стан електричних приладів та передавальних засобів,
несправність опалювальних пристроїв, порушення правил при їх користуванням,
виконання вогневих робіт без відповідної підготовки, невиконання нормативних
документів з питань пожежної безпеки.
Приміщення цеху виробництва згідно [45]
відноситься до категорії Д (виробництво з застосуванням негорючих речовин та
матеріалів у холодному стані).
Під час виробництва знесоленої води відсутня
можливість утворення з повітрям робочої зони вибухонебезпечних газових, пилових
чи волокнистих сумішей як під час технологічного процесу так і при аварійній
ситуації, також під час виробництва вказаної продукції не застосовуються та не
зберігаються легкозаймисті та горючі речовини.
5.5 Протипожежні заходи
Приміщення цеху водопідготовки відноситься до II
- го ступеня вогнестойкості ( залізобетонна конструкція), тривалість часу на
протязі якого конструкція зберігає свої характеристики складає 2 години [46],
відстань від найвіддаленішої точки цеху до евакуаційного виходу складає 15 м,
кількість евакуаційних виходів два, евакуаційні виходи обладнані аварійним
освітленням та позначками "ВИХІД" [47]. Апаратура для управління,
переміщення матеріальних потоків та захисту має звизайне виконання [46].
Для захисту від прямих ударів блискавки
приміщення цеху застосовуються блискавковідводи, які складаються із
блискавкоприймача, блискавковідводу та заземлюючого пристрою. Приймаємо
блискавковідвод стрижневого типу, схема якого зображена нижче.
Рисунок 5.3.2 - Схема зони захисту
окремого стрижневого блискавковідводу
Розрахунок блискавкозахисту
проводимо наступним чином [48]. Вибір типу зони блискавкозахисту здійснюють
згідно з очікуваною кількістю уражень блискавкою на рік будівель та споруд, не
обладнаних блискавкозахистом за формулою:
; (5.5.1)
де
,
відповідно довжина та ширина
захищуваної будівлі, прямокутної форми у плані, відповідно 24*12 м;
висота будівлі, рівна 6 м;
середня кількість ударів блискавки
на 1 км2 поверхні у місці розташування будівлі, для півдня України
.
Тоді маємо:
;
,01.
Так як значення
< 1, то
тип зони захисту Б. Визначимо висоту стрижневого блискавковідводу для зони
захисту Б за формулою:
; (5.3.15)
де
висота будівлі, рівна 6 м;
радіус зони
захисту, визначається за формулою:
; (5.3.16)
Відповідно далі:
;
м.
Тоді висота стрижневого
блискавковідводу буде складати:
м.
Приміщення цеху забезпечується
відповідними засобами пожежного зв’язку та сигналізації [49].
5.6 Засоби
гасіння пожеж
Проектом передбачені наступні
вогнегасні агенти для локалізації та ліквідації вогнища, згідно з [50] :
протипожежний інвентар, первинні засоби пожежогасіння, пожежні гідранти та
автоматична дренчерна система пожежогасіння.
До первинних засобів пожежогасіння
на проектованому виробництві належать: вуглекислотний вогнегасник, тип ОУ-5,
азбестове полотно, ящик з піском, багор, лопата. Проведемо розрахунок
необхідної кількості первинних засобів пожежогасіння. вибираємо потрібну
кількість первинних засобів пожежогасіння, виходячи із співвідношення:
; (5.3.17)
де
сумарна площа приміщення будівлі,
рівна 288 м2;
нормативна площа, згідно таблиці
9.2 [42], для негорючих твердих речовин складає 300 м2.
Потрібна кількість первинних засобів
пожежогасіння буде становити:
;
Приймаємо 1, вибираємо один
вогнегасник тип ОУ-5.
Проектом передбачена система
протипожежного водопостачання з системою зовнішніх та внутрішніх водопроводів
[31]. Схема розташування системи протипожежного водопостачання вивішується у
місцях найбільших людських потоків, протипожежна регулююча арматура фарбується
у червоний колір та пломбується.
Стаціонарною системою пожежогасіння
є дренчерна установка, що вмикається відповідним сигналом від датчика.
Протипожежне водопостачання
промислових підприємств здійснюється системою протипожежного водопроводу,
необхідний запас води розрахуємо за формулою:
; (5.3.18)
де
середній час гасіння пожежі, рівний
3 години;
загальні витрати води, л*с-1,
розраховуються за формулою:
де
витрати води на зовнішне
пожежогасіння, згідно таблиці 9.3[33], приймаємо 10 л*с-1;
витрати води на внутрішне
пожежогасіння, згідно таблиці 9.3[33], маємо 2*2,5 л*с-1;
витрати води на автоматичні
установки пожежогасіння, згідно таблиці 9.3[42], приймаємо 30 л*с-1.
Тоді загальні секундні витрати води
на гасіння пожежі будуть становити:
;
л*с-1.
Необхідний запас води має становити:
;
л або 486 м3.
Для проектуємого цеху приймаємо
стаціонарну дренчерну установку,
що має автоматичне та дистанційне
вмикання від сигналу датчика
6. Організаційно -
економічна частина
.1 Маркетингове
дослідження ринку та обгрунтування необхідності будівництва цеху
На сьогоднішній день все більше зростають вимоги
до води, що застосовується у промисловості, тому що вона використовується, як
розчинник, теплоносій, хладогент, засіб передачі та транспортування,
екстракції.
З розвитком промисловості швидко зростає потреба
у знесоленій воді, яка не містить солей, що утворюють шкідливі відкладення на
поверхні теплообмінного обладнання. Відсутність майже всіх розчинних солей
дозволяє використовувати воду для виділення із сировини цінних мінералів, які з
розчинними солями у технічній воді можуть утворювати сполуки, що впливають на
якість кінцевого продукту.
Потреби у знесоленій воді значно підвищились з
розвитком таких галезей, як енергетика, хімічна промисловість, промисловість
виробництва напівпровідників, медицина, радіотехніка, легка промисловість.
Особливу потребу у знесоленій воді мають
підприємства з виробництва хімічних реагентів, які забезпечують запобігання і
розвиток шкідливих процесів корозії, утворення різноманітних відкладень, а
також забезпечиють інгібірування, дезинфекцію у виробничому обладнанні та
оборотних охолоджувальних системах промислових виробництв.
До семидесятих років для виробництва знесоленої
води у промислових масштабах застосовувався йонний обмін, який дозволяє
отримувати знесолену воду без переведення її у пароподібний стан з подальшою
конденсацією. В середині семидесятих років в промисловість почали
запроваджуватись агрегати зворотнього осмосу, які працюють за принципом
фільнтування води крізь напівпроникну мембрану, що дозволяє на відміну від
йонного обміну у декілька разів скоротити виробничі площі, металоємкість
виробництва, зменшити реакційний об’єм апаратів, зменшити необхідність
використання дорогоцінних йонообмінних матеріалів, зменшити потреби у різноманітних
хімічних речовинах для відновлення властивостей йонообмінної смоли та отримати
знесолену воду високої якості. Одночасно з розвитком електронно-обчислювальної
техніки з’являється можливість комплексної автоматизації та керування
виробництвом знесоленої води.
Використання агрегатів зворотнього осмосу
дозволяє значно зменшити кількість промислових відходів, на відміну від
йонообмінного знесолення, підвищити рентабельність виробництва, зменшити
собівалтість продукції та чисельність виробничого персоналу.
У промислових масштабах має велике значення
заміни технологічного обладнання, тому що вітчизняне обладнання для знесолення
води потребує постійного нагляду за станом корозії поверхні, тому що матеріаром
для виробництва фільтрів слугує некорозійностійка сталь. В свою чергу мембранні
модулі виготовляються з полімерних матеріалів, що є позитивним чинником, так як
відпадає необхідність у використанні дорогоцінних полімерних матеріалів для
захисту від руйнування обладнання, а матеріал йонообмінного обладнання можливо
замінити на полімерні композитні матеріали.
Для створення відповідної схеми знесолення води
можлива також заміна часткового або повного на мембранні елементи, залишивши
йонний обмін тільки у якості попередньої обробробки води, для запобігання утворення
відкладень на поверхні мембран. У такому поєднанні досягається значне
скорочення технологічної схеми, зменшення енергозатрат та металоємкості
виробництва, кількості трубопровідної арматури, собівартості, підвищення
інтенсивності технологічного процесу. Головним продуктом виробництва
проектованого цеху є знесолена вода (перміат). Виробнича програма з витуску
перміату для внутрішнього споживання виробництва наведена нижче.
Таблиця 6.1.1 - Виробнича програма цеху з
випуску товарної продукції
|
Найменування
продукції
|
Натуральна
одиниця виміру, тон
|
Випуск
товарної продукції в натуральному вираженні, т/рік
|
Внутрішньоза-
водська ціна за одиницю натуральної продукції, грн/т.
|
Вартість
річного випуску товарного продукту, грн/рік.
|
|
Перміат
|
тона
|
55680
|
55,7
|
3101376
|
Розрахуємо умовну ціну (грн/од) продукції на
базовому підприємстві за формулою:
; (6.1.1)
де
собівартість виробництва даного
продукту в базовому цеху, рівна 70 грн/т;
рентабельність кінцевого продукта на
базовому підприємстві, рівна 25 відсотків. Величина відпускної ціни буде мати
значення:
;
грн/т.
6.2 Визначення
необхідної кількості основного технологічного устаткування і потужності цеху
Для підвищення продуктивності цеху, зменшення
споживання енергоносіїв, зменшення кількості стічних вод обране наступне
технологічне обладнання та приведена його порівняльна характеристика з діючим
при ідентичній продуктивності.
Діюче обладнання Запропоноване обладнання
Йонообмінний фільтр, приведемо характеристики
діючого (прямоточного) та пропонуємого (протитечного):
число регенерацій на добу:
,94 0,62
витрати солі на одну регенерацію,кг:
,8 129,1
витрати води на регенерацію, м3:
8 7,7
4 середньогодинні витрати води на власні
потреби, м3:
0,32 0,19
міжрегенераційний період, години:
,6 38
фільтроцикл, м3:
,7 281,2
жорсткість пом’якшеної води, г*екв/л:
,0085 0,0052
кількість робочих фільтрів, шт:
4 2
Мембрана зворотнього осмосу:
селективність, відсотки:
98
робочий тиск, мПа:
-1,2 0,8-1,0
продуктивність по концентрату, м3/год:
,42 0,40
Найменування основного технологічного обладнання
та його робочі характеристики: механічний фільтр, тип ФОВ-1,0-6, сполучення
паралельне, номінальна продуктивність 7,8 м3/год; йонообмінний протитечний
фільтр, тип ИФПр 1,0-0,6-Na, сполучення паралельне, номінальна продуктивність
7,4 м3/год; мембранний модуль, тип Hydranautics 8040 ESPA 2, сполучення
паралельно-последовне, годинна продуктивність комплекту мембран складає 6,7
м3/год.
Потужність установки безупинної дії, т/рік
визначимо за формулою:
; (6.2.1)
де
паспортна продуктивність установки
за одиницю часу, т/добу;
ефективний
фонд часу установки протягом року, доба;
кількість одиниць однотипного
устаткування, шт.
З огляду на специфіку обладнання та
особливостей експлуатації устаткування, бажано, щоб обладнання працювало без
значних простоїв, так як ефективна робота обладнання залежить від тривалості та
стабілізації технологічний параметрів, обраний режим роботи - у три зміни по 8
годин, без зупинок у святкові дні.
Виходячи із прийнятого для цеху
режима роботи розрахуємо річний ефективний фонд робочого часу основного
технологічного устаткування за формулою:
; (6.2.2)
де Тк - календарний фонд часу,
рівний 8760 годин; Тв та ТСв - відповідно календарний фонд часу святкових та
вихідних днів, при неперервному режимі роботи рівний 0;
тривалість
зміни, рівна 8 годин;
кількість
змін, рівна трьом; ТТз - сумарна тривалість технологічно неминучих зупинок
протягом року, рівна 348 годин/рік; ТППР - сумарна тривалість
планово-попереджувальних ремонтів протягом року, годин/рік.
Середньорічна величина простоїв
основного технологічного устаткування в планово-попереджувальних ремонтах
залежить від тривалості ремонтного циклу і його структурі, розраховується за
формулою:
; (6.2.3)
де
,
,
- тривалість проведення відповідно
капітального, середнього і поточного ремонту, на один за даними базового
підприємства рік маємо 48, 12, 2 години;
,
,
кількість у ремонтному циклі
відповідно капітальних, середніх і поточних ремонтів, відповідно за даними
базового підприємства на один рік маємо значення 0,5, 6, 12; ТРЦ - тривалість
ремонтного циклу, період між капітальними ремонтами, рівна 2 роки. Тоді
значення сумарної тривалості простоїв протягом року буде складати:
;
годин.
Відповідно ефективний фонд робочого
часу буде складати:
; ТЕф = 8352 години, або 348 діб.
Потужність установки безупинної дії
буде складати:
;
т/рік.
Виходячи із виробничої програми в
натуральному вираженні розраховуємо рівень (коефіцієнт) використання виробничої
потужності цеху за формулою:
; (6.2.4)
де
плановий річний обсяг випуску
продукції, передбачений виробничою програмою цеху в натуральному вараженні за
рік, відповідно 55680 т/рік;
встановлена максимальна річна
потужність цеху, рівна 58400 т/рік. Підставивши значення маємо:
;
.
Перевіримо ступінь навантаження і
використання основного тезнологічного устаткування, за потужністю визначимо
коефіцієнт інтенсивного використання устаткування за формулою:
; (6.2.5)
де
проектована годинна продуктивність
одиниці даного устаткування, відповідно 150 т/добу;
паспортна
годинна продуктивність устаткування, рівна 160 т/добу. Значення коефіцієнта
інтенсивності буде складати:
;
.
Далі розрахуємо ступінь завантаження
обладнання за часом по формулі:
;
.
6.3
Визначення потреби в капітальних вкладеннях
Потреба в капітальних вкладеннях
визначає вартість основних фондів, необхідних для виробництва продукції,
передбаченою виробничою програмою цеху: будинків, споруджень, передавальних
пристроїв, робочих машин, устаткування, засобів КВП. Повний склад основних
виробничих фондів за групами заносимо до таблиці 6.2.1. Вартість будинків,
споруджень, передавальних пристроїв приймаємо за фактичними даними підприємства
) у розрахунку на одиницю продукції, що випускається), у перерахуванні на
повний обсяг виробничої програми проектованого цеху. Вартість робочих машин та
устаткування для діючого цеху приймаємо за величину їх фактичної балансової
вартості, враховуємо також транспортно-заготівельні витрати (4 відсотки),
витрати на запасні частини (4 відсотки) та монтаж і пуско-налагоджувальні
роботи (15 відсотків).
Таблиця 6.2.1 - Розрахунок суми
капітальних вкладень і амортизаційних відрахувань
|
Nп
|
Група
основних вондів, найменування машин і устаткування
|
Тип,
марка
|
Кількість
однотипн-их оди- ниць
|
Вартість
одиниці, грн.
|
Загальна
вартість грн
|
Норма
амортизаційних відраху вань %
|
Річна
сума амортизаційних відрахувань, грн
|
|
1
Будинки та передавальні пристрої
|
|
1
|
Будинок
цеху
|
|
1
|
1085000
|
1085000
|
8
|
86800
|
|
2
|
Трубопро-від
|
GF
PVH
|
3
|
3200
|
9600
|
8
|
768
|
|
Усього
|
3600000
|
|
288678
|
|
2
Робочі машини та обладнання
|
|
1
|
Ємкість
вихідної води
|
ВПП
|
1
|
58880
|
58880
|
25
|
14720
|
|
2
|
Ємкість
обробленої води
|
ВПП
|
2
|
45360
|
90720
|
25
|
22680
|
|
3
|
Механічний
фільтр
|
ФОВ
|
2
|
134200
|
268400
|
25
|
67100
|
|
4
|
Натрій-катіоніто-вий
фільтр
|
ФИПр
|
2
|
239950
|
479900
|
25
|
119975
|
|
5
|
Солерозчи-нник
|
СЗТМ
|
1
|
75300
|
75300
|
25
|
18825
|
|
6
|
Агрегат
зворотнього осмосу
|
ESPA
2
|
1
|
103900
|
103900
|
25
|
25975
|
|
Усього
|
1077100
|
|
269275
|
|
3
Транспортні засоби
|
|
1
|
Насос
вихідної води
|
GF
|
2
|
6550
|
13100
|
40
|
5240
|
|
2
|
Насос
регенера-ційної води
|
GF
|
2
|
8925
|
17850
|
40
|
7140
|
|
3
|
Насос
зворотнього осмосу
|
GF
|
1
|
20475
|
20475
|
40
|
8190
|
|
4
|
Насос
хімічних відмивок
|
GF
|
1
|
2184
|
2184
|
40
|
5240
|
|
5
|
Насос
розпу-шуючої відмивки
|
GF
|
2
|
12287
|
24574
|
40
|
8190
|
|
Усього
|
78183
|
|
31273
|
|
4
Засоби КВП, автоматизації та ЕОМ
|
|
Усього
|
115528
|
60
|
69317
|
|
Інші
витрати
|
|
1
|
Транспорт-но-заготівельні
витрати
|
|
|
|
195216
|
|
|
|
2
|
Запасні
частини
|
|
|
|
50832
|
|
|
|
3
|
Монтажні
роботи
|
|
|
|
190622
|
|
|
|
Усього
|
436670
|
|
|
5
Виробничий та господарчий інвентар
|
|
|
|
|
|
20000
|
40
|
8000
|
|
Усього
по цеху
|
2822082
|
|
465433
|
Вартість КВП та ЕОМ приймаємо у кількості 10
відсотків від вартості пунктів 2,3:
грн.
У пункті " Інші витрати "
транспортні витрати будуть складати 4 відсотки від суми 1, 2, 3, 4 пунктів:
грн;
витрати на запасні частини будуть
складати 4 відсотки від суми 2, 3, 4 пунктів:
грн;
витрати на монтаж та
пуско-налагоджувальні роботи являбть собою 15 відсотків від суми 2, 3, 4
пунктів:
грн.
6.4
Розрахунок чисельності фонду заробітної плати промислово-виробничого персоналу
У проектованому цеху в процесі
виробництва беруть участь наступні основні, допоміжні та обслуговуючі
підрозділи: керівник, замісник керівника, інженерно-технічний персонал
(інженери-технологи), виробничий персонал (апаратники, механіки, слюсарі),
службовий персонал (комірник, прибиральник).
Для управління виробництвом обираємо
адміністративно-командну схему, з огляду на малу кількість робітників (до 50
чоловік) та можливості керівників структурних підрозділів ефективно
контролювати роботу підлеглого персоналу. Структурна схема управління має
вигляд:
Малюнок 6.4.1 Схема управління персоналом
Всі розпорядження йдуть від керівника (1), у
випадку його відсутності від замісника керівника (2), далі розпорядження
натходять до інженерно-технічного персоналу (3), який в свою чергу очолює
роботу виробничого персоналу (4)
Розрахунок наявної чисельності основних
виробничих робітників у зміну здійснюємо за нормами обслуговування основного
технологічного устаткування за формулою:
; (6.4.1)
де К - кількість одиниць однотипного
устаткування, 6 шт; Но - кількість устаткування, що обслуговується одним
робітником, відповідно 3 одиниці/люд. Тому необхідна кількість робітників у
зміну буде складати:
;
робітника.
Наявна чисельність робітників на
добу визначається, виходячи із наявної чисельності у зміну і числа змін
протягом доби за формулою:
; (6.4.2)
де
кількість робітників у одній зміні,
відповідно 2;
число змін
на добу, 3. Відповідно кількість виробничих робітників буде складати,
апаратників:
;
робітників;
електриків:
;
робітники;
механіків:
;
робітники.
Штатна чмсельність (людей) містить
заданий штат робітників (необхідних для обслуговування безупиппо працюючих
робочих місць). На час відпочинку основних бригад він дорівнює наявній
чисельності у зміну (
,
) і наявній
чисельності робітників на добу:
; (6.4.3.)
Відповідно штатна чисельність
виробничих робітників буде складати, апаратників:
;
чоловік;
електриків:
;
робітники;
механіків:
;
робітники.
Облікова чисельність розраховується
за формулою:
; (6.4.4)
де Ко - коефіцієнт облікового
складу, тобто переходу від штатної чисельності до облікової. Він передбачає
необхідний резерв на підміну робітників під час їх відсутності на робочому
місці з поважних причин, при роботі в три зміни тривалістю 8 годин значення Ко
складає 1,151. Відповідно облікова чисельність виробничих робітників буде
складати,
апаратників:
;
робітників;
електриків:
;
робітників;
механіків:
;
робітників.
Отримані дані заносимо до таблиці
чисельності виробничих робітників.
Таблиця 6.3.1 - Розрахунок
чисельності робочих цеху
|
NП
|
Назва
і група професій робітників
|
Тариф-ний
розряд
|
Наявна
кількість людей
|
Чи-сельність
робітників на підміну, люд.
|
Штатна
чи-сельність робітни-ків люд.
|
Коефіцієнт
облікового складу
|
Облі-
кова чи- сельність люд.
|
|
|
|
У
зміну
|
За
добу
|
|
|
|
|
|
1
Робітники виробництва
|
|
1
|
Апарат-ники
|
5
|
2
|
6
|
2
|
8
|
1,151
|
9
|
|
2
Ремонтний персонал
|
|
1
|
Елект-рики
|
4
|
1
|
3
|
1
|
4
|
1,151
|
5
|
|
2
|
Меха-ніки
|
4
|
1
|
3
|
1
|
4
|
1,151
|
5
|
|
Разом
|
10
|
|
Загальна
кількість робочих цеху
|
19
|
Чисельність керівників, фахівців, службовців
цеху приймаємо виходячи з передбаченої адміністративно-управлінської структури
цеху, складу та функцій окремих структур, приймаючи за основу штатний розклад
базового цеху. Дані заносимо до таблиці.
Таблиця 6.3.2 - Штатний розклад керівників,
фахівців і службовців
|
Nп
|
Категорія
персоналу і найменування професій
|
Необхідна
чисельність у зміну, люд.
|
Режим
роботи (змін на добу)
|
Загальна
чисельність люд.
|
|
1
Керівники
|
|
1
|
Керівник
цеху
|
1
|
-
|
1
|
|
2
|
Замісник
керівника цеху
|
1
|
-
|
1
|
|
3
|
Керівник
зміни
|
1
|
3
|
4
|
|
Разом
|
|
2
Фахівці
|
|
1
|
Інженер-технолог
|
1
|
-
|
2
|
|
3
Службовці
|
|
1
|
Прибиральник
|
1
|
-
|
2
|
|
2
|
Комірник
|
1
|
-
|
2
|
|
Разом
|
4
|
|
Усього
по цеху
|
12
|
Розрахунок річного фонду заробітної платні
(грн/рік) здійснюється за професійними групами працівників, виходячи із
середньомісячної величини заробітної платні (виплаченої з фондів основної і
додаткової заробітної платні, але без виплат із прибутку) за формулою:
; (6.4.5)
де
середньомісячна заробітня платня
конкретної професійно-кваліфікаційної групи робітників (приймається за даними підприємста),
грн/міс;
облікова
чисельність працівників даної професійно-кваліфікаційної групи, чол. ; Т -
тривалість періоду, за який працівникам даної професійно-кваліфікаційної групи
нараховується заробітна платня, міс.
Для апаратників річний фонд
заробітної платні буде становити:
;
грн.
Подальші розрахунки виконуються
аналогічним чином, результати до таблиці.
Таблиця 6.3.3 - Розрахунок річного фонду
заробітної платні персоналу цеху
|
Nп
|
Група
персоналу і професії
|
Середньорічна
місячна заробітна платня, грн/міс.
|
Облікова
чисельність працівників, люд.
|
Відпрацьовано
місяців за рік, міс.
|
Річний
фонд зробітної платні, грн/рік
|
|
1
Виробничі робітники
|
|
1
|
Апарат-ники
|
2200
|
9
|
12
|
237600
|
|
2
Робітники з ремонту устаткування
|
|
1
|
Електрики
|
2000
|
5
|
12
|
120000
|
|
2
|
Механіки
|
2000
|
5
|
12
|
120000
|
|
Разом
|
240000
|
|
3
Керівники
|
|
1
|
Керівник
цеху
|
4600
|
1
|
12
|
55200
|
|
2
|
Замісник
керівника цеху
|
4200
|
1
|
12
|
50400
|
|
3
|
Керівник
зміни
|
3500
|
4
|
12
|
168000
|
|
Разом
|
273600
|
|
4
Фахівці
|
|
1
|
Інженер-технолог
|
3300
|
2
|
12
|
79200
|
|
5
Службовці
|
|
1
|
Приби-ральник
|
1700
|
2
|
12
|
40800
|
|
2
|
Комірник
|
1800
|
2
|
12
|
43200
|
|
Разом
|
84000
|
|
Разом
по цеху
|
914400
|
6.5 Розрахунок
собівартості виробництва продукції
Для розрахунку величини і складу витрат на
виробництво продукції визначомо його собівартість. Так як проектований цех не
випускає кінцеву продукцію, то визначимо собівартість на основі розрахунку
кошторису витрат на цехову переробку з наступним вмістом у неї вартості
витраченої сиривини і матеріалів на конкретну продукцію.
Калькулювання собівартості здійснюється у
наступній послідовності.
Визначимо витрати за статтею I "Сировина і
матеріали" Витрати за статтею 2 " Допоміжні матеріали " , за
статтею III "Відходи та стічні води" за статтею 4 " Паливо та
енергія " є умовно-перемінними, тобто залежать від обсягу продукції, що
випускається. Їх величина розраховується як добуток норми витрат на одиницю
продукції конкретних матеріалів чи енергетичних ресурсів, ціни і річного обсягу
випуску, кількість та вартість приймаємо за даними базового цеху.
Витрати за статтею 5 " Витрати на утримання
та експлуатацію обдаднання " є комплексною та складається з наступних
пунктів:
а - витрати на амортизацію робочих машин і
основного технічного обладнання, засобів КВП, автоматики, обчислювальної
техніки, відповідно маємо:
грн;
б - на поточний ремонт при
проектуванні нового цеху приймаємо у розмірі 6 відсотків від отриманої суми
статті V пункта а, відповідно маємо:
грн;
в - на утримання устаткування, ці
витрати складаються з заробітної плати (основної і додаткової) чергової групи
робітників, відрахувань від неї у відповідності до діючого законодавства,
відрахувань у фонд обов’язкового страхування на випадок безробіття (сумарно
значення відрахувань складає 38,8 відсотків) у пенсійний фонд суми основної та
додаткової заробітної платні зазначеної групи робітників, витрат на мастильні
та обтиральні матеріали, дрібні запасні частини, приймаємо їх на рівні двох
відсотків від вартості суми статті 5 пункта а, відповідно маємо:
грн.
Відповідно загальні витрати по
статті 5 будуть складати:
грн.
Стаття 6 " Зношування
пристосувань цільового призначення та інші спеціальні витрати " є
комплексною, при будівництві нового цеху приймаємо у розмірі 0,4 відсотки від
вартості відповідної частини відповідної частини статті V пункта а, тобто
маємо:
грн.
Стаття 7 "Заробітна платня
основних виробничих робітників" відповідно попереднього розрахунку складає
237600 грн.
Стаття 8 "Відрахування від
заробітної платні" при відрахуваннях на соціальні потреби складає:
грн.
Стаття 9 "Витрати на підготовку
та освоєння виробництва" є комплексною, при проектуванні нового цеху
витрати за даною статею приймаємо у розмірі трьох відсотків івд суми витрат за
статтями 1-6, відповідно маємо:
грн.
Стаття 10 "Цехові витрати"
є комплексною і містить наступні витрати:
а - на утримання цехового персоналу
(тобто основну і додаткову заробітну платню керівників, фахівців, службовців,
ремонтних і допоміжних робітників, відрахування від неї відповідно до діючого
законодавства від суми основної і додаткової заробітної плати зазначених груп
цехового персоналу), на охорону праці (у відсотках до фонду заробітної плати
всього персоналу цеху) у залежності від умов праці, котрі шкідливі, тому
приймаємо відрахування у сумі 15 відсотків, відповідно маємо:
грн;
б - на амортизацію будинків,
споруджень, інструментів, пристосувань і
інвентарю (розрахована раніше за
норму амортизації до вартості зазначених груп основних фондів, див. табл.
6.2.1) до суми витрат за пунктом (а) даної статті при проектуванні нового цеху,
відповідно маємо:
грн.
Загальні витрати за статтею 10
будуть становити:
грн.
Сума статей 1-10 складає цехову
собівартість, яка складає 1858169 грн.
Стаття 11 "Загальнозаводські
витрати" та стаття 12 "Інші виробничі витрати" в сумі складають
не більше 17 відсотків від цехової собівартості за вийнятком витрат за статтями
1,2, відповідно маємо:
грн.
Стаття 13 "Позавиробничі
витрати" складають 1 відсоток від
виробничої собівартості, тому вони
будуть становити:
грн.
Сума статей 1-12 складає виробничу
собівартість продукції, відповідно маємо:
грн; сума статей 1-13 складає повну
собівартість продукції, що складає:
грн, що в перерахунку на одну тону
продукції буде складати повну собівартість виробництва продукції:
грн.
Отримані дані заносимо до таблиці.
Таблиця 6.4.1 - Калькуляція
собівартості продукції
Найменування продукції знесолена
вода (перміат)
Річний випуск продукції 55680 т/рік
Калькуляційна одиниця 1 тона
|
N
п/п
|
Найменування
статей затрат
|
Одиниця
виміру
|
Ціна
за одиницю ресурсів, грн
|
Витрати
|
|
|
|
|
На
одиницю продукції
|
На
річний випуск
|
|
|
|
|
В
нату рально му вираженні
|
Сумма
грн
|
В
нату рально му вираженні
|
Сума
грн
|
|
1
Сировина та основні матеріали
|
|
Вода
|
т
|
3,07
|
1,17
|
3,60
|
64827,4
|
199986,2
|
|
2
Допоміжні матеріали
|
|
1
|
Хлорид
натрію
|
кг
|
0,5
|
3,05
|
1,52
|
21278,7
|
10639,4
|
|
2
|
Антискалант
|
кг
|
50
|
4,63*10-3
|
0,23
|
300
|
15000
|
|
3
Відходи
|
|
Стічні
води
|
т
|
2,42
|
0,099
|
0,24
|
6417,9
|
15531,4
|
|
4
Паливо та електроенергія
|
|
Електроенергія
|
кВт/год
|
0,26
|
25
|
6,50
|
8310
|
54015
|
|
5
Затрати на утримання та експлуатацію обладнання а також амортизація
|
|
|
|
|
|
10,5
|
|
584763
|
|
6
Зношування пристосувань цільового призначення та інші спеціальні витрати
|
|
|
|
|
|
0,027
|
|
1480
|
|
7
Заробітна платня основних виробничих робітників
|
|
|
|
|
|
4,27
|
|
237600
|
|
8
Відрахування від заробітної платні
|
|
|
|
|
|
0,52
|
|
29188,8
|
|
9
Витрати на підготовку та освоєння виробництва
|
|
|
|
|
|
|
0,48
|
|
26442
|
|
|
Виробничі
витрати
|
21,10
|
|
1174646
|
|
|
10
Цехові витрати
|
|
|
683524
|
|
|
Цехова
собівартість
|
33,37
|
|
1858169
|
|
|
11
Загальнозаводські витрати
|
|
|
138766,5
|
|
|
12
Інші витрати
|
|
|
138766,5
|
|
|
Виробнича
собівартість
|
38,36
|
|
2135702
|
|
|
13
Позавиробничі витрати
|
|
|
21357
|
|
|
Повна
собівартість
|
38,8
|
|
2157059
|
|
Визначимо крапку беззбитковості, розрахунок
проводимо за формулою:
; (6.5.1)
де
умовно-постійні витрати у
собівартості продукції, що складають 1568656 грн;
ціна
одиниці продукції, рівна 55,7 грн/тона;
умовно-змінні витрати у собівартості
одиниці продукції, рівні 10,6 грн/тона. Значення крапки беззбитковості буде
складати:
;
т.
Визначимо прибуток на конкретний обсяг
виробництва за формулою:
; (6.5.2)
де
обсяг виробництва у натуральному
вироженні, відповідно 55680 т/рік.
Тоді маємо:
;
грн.
Строк окупності капітальних вкладень
визначимо за формулою:
; (6.5.3)
де К - капітальні вкладення у
проект, що складають 2822082 грн;
П - прибуток на конкретний товар, що
складає 942512 грн.
Тоді строк окупності буде складати:
;
роки.
6.6
Визначення ефективності запроектованих заходів
.6.1
Розрахунок узагальнюючих показників ефективності роботи цеху
Проект нового цеху буде визначений
ефективним, якщо його техніко-економічні показники будуть кращими, ніж цеху,
прийнятого за базу порівняння.
Ефективність нового цеху у
порівнянні з існуючим встановлюється на основі наступних показників:
- досягнутий показник ефективності
виробництва
; (6.6.1.1)
де К - сума капітальних вкладень у
проект, відповідно 2822082 грн; П - прибуток від реалізації нової продукції,
який можна розрахувати за формулою:
; (6.6.1.2)
де
і
відповідно ціна і собівартість
одиниці нової продукцї, що складають 55,7 грн/т, та 38,8 грн/т;
обсяг
виробництва продукції у натуральному вираженні, відповідно 55680 т/рік. Тоді
значення прибутку буде складати:
;
грн.
Досягнутий показник ефективності
виробництва буде складати:
;
.
- строк окупності капітальних
вкладень, років:
; (6.6.1.3)
Відповідно маємо:
;
.
- річний економічний ефект, грн
розрахуємо за формулою:
; (6.6.1.4)
де
та
- собівартість одиниці продукції
відповідно базового цеху та проектованого, що становить 70 та 38,8 грн/т;
нормативний
коефіцієнт економічної ефективності, що складає 0,15;
та
питомі
капітальні вкладення по базовому та проектованому цеху, що розраховується за
формулою:
; (6.6.1.4)
де К - капітальні вкладення у проект,
грн;
обсяг
продукції у
натуральному вираженні, т/рік.
Відповідно питомі вкладення у базовий цех будуть складати:
;
грн/т.
Капітальні вкладення у проектований
цех будуть складати:
;
грн/т.
Тоді річний економічний ефект буде
становити:
;
грн.
6.6.2
Розрахунок техніко-економічних показників ефективності цеху
Для оцінки ефективності розробленого
проекту використовуються:
а - витрати на гривню товарної
продукції, які розраховуються за формулою:
; (6.6.2.1)
де
загальні витрати цеху на виробництво
всього річного випуску товарної продукції, відповідно 2160384 грн;
обсяг
товарної продукції у вартісному вираженні, рівний 3101376 грн. Тоді маємо:
;
грн/грн;
б - рентабельність продукції, що
визначається в розрахунку на одну натуральну одиницю:
; (6.6.2.2)
де
прибуток на одиницю продукції,
розрахрвується як різниця між товарною ціною та собівартістю продукції,
відповідно 55,7-38,8=16,9 грн С - собівартість продукції, відповідно 38,8
грн/т. Тоді рентабельність продукції буде мати значення:
;
.
в - фондовіддача, яку можна
визначити за обсягом товарної продукції:
; (6.6.2.3)
де Ф - вартість основних виробничих
фондів, що складає 2822082 грн. Тоді маємо :
;
грн/грн;
г - продуктивність праці, що
визначається в розрахунку на одного робітника, та на весь персонал цеху т/рік
за формулою:
; (6.6.2.4)
де
загальна чисельність робітників
цеху, що складає 31 чол, тоді маємо:
;
т/рік, та в розрахунку на одного
робітника за формулою:
; (6.6.2.5)
де
чисельність виробничого персоналу,
відповідно 9 чол, далі маємо:
;
грн/чол;
д - середньомісячний заробіток,
грн/міс визначимо у розрахунку на одного облікового працівника
промислово-виробничого персоналу цеху за формулою:
; (6.6.2.6)
де
річний фонд заробітної платні
всього персоналу цеху, рівний 914400 грн. Тоді маємо:
;
грн/міс.
В розрахунку на один обліковий цех:
; (6.6.2.7)
де
річний фонд заробітної платні
робочих цеху, 237600 грн, відповідно маємо:
;
грн/міс.
У якості підсумкового приватного
госпрозрахункового показника ефективності роботи цеху розраховується сума
госпрозрахункового прибутку, що залишається в розпорядженні підприємства, після
сплати податку на доходи, грн:
; (6.6.2.8)
де
загальний прибуток від реалізації
товарної продукції, рівний 940992 грн, Р - податок на прибуток підприємства,
рівний 80 відсотків, тоді отримаємо:
;
грн/рік.
В укрупненому вигляді суму доходу,
оподаткованого податком можна представити величиною знову створеної вартості;
сумою заробітної платні працівників і прибутку:
; (6.6.2.9)
де П - прибуток від реалізації товарної
продукції за вирахуванням собівартості продукції, рівний 940992 грн. Тоді
маємо:
;
грн.
Розрахуємо аналогічні показники для
базового цеху до складу яких входять:
а - витрати на гривню товарної
продукції,
;
грн/грн,
де 3150000 грн та 3937500 грн
відповідно загальні витрати цеху на виробництво річного випуску продукції, та
обсяг товарної продукції у вартісному вираженні при собівартості продукції 70
грн/т, та річному об’ємі 45000 т/рік;
б - рентабельність продукції
базового цеху була попередньо визначена ( пункт 6.1 формула 6.1.1) та складає
25 відсотків;
в - фондовіддача:
;
грн/грн;
де 3245394 грн вартість ОПФ базового
підприємства;
г - продуктивність праці буде
складати, в розрахунку на одного працівника проимслово-виробничого персоналу:
;
т/рік, та в розрахунку на
виробничий персонал:
;
грн/чол;
д - середньомісячний заробіток в
розрахунку на одного працівника
промислово-виробничого персоналу
цеху:
;
грн/міс.
В розрахунку на обліковий цех:
;
грн/міс;
де 731520 грн та 190080 грн
відповідно річний фонд заробітної платні всього персоналу цеху та робочих цеху.
Сума госпрохрозрахункового прибутку
базового цеху буде становити:
;
грн,
де 787500грн відповідно прибуток
базового підприємства.
Сума доходу, оподаткованого податком
буде становити:
;
грн.
Отримані дані заносимо до зведеної таблиці
техніко-економічних показників.
Таблиця 6.5.2.1 - Техніко-економічні
показники
|
N
п/п
|
Показники
|
Од.
виміру
|
Сума
|
|
|
|
Проект.
цех
|
|
|
1
|
Випуск
продукції
|
|
|
|
|
у
натуральному вираженні
|
т
|
55680
|
|
|
у
вартісному вираженні
|
т
|
3101376
|
|
|
2
|
Капітальні
вкладення у захід
|
тис.
грн.
|
2822082
|
|
|
3
|
чол.
|
31
|
|
|
4
|
Продуктивність
праці
|
грн/чол
|
100045
|
|
|
5
|
Собівартість
продукції
|
грн/т
|
38,8
|
|
|
6
|
Доход
|
тис.
грн.
|
3101,4
|
|
|
7
|
Прибуток
|
тис.
грн.
|
940,1
|
|
|
8
|
Прибуток,
отриманий за рахунок впровадження заходу
|
тис.
грн.
|
1822,4
|
|
|
9
|
Чистий
прибуток
|
|
1102,6
|
|
|
10
|
Рентабельність
продукції
|
%
|
43,6
|
|
|
11
|
Строк
окупності капітальних вкладень
|
років
|
3
|
|
|
12
|
Фондовіддача
|
грн/грн
|
1,3
|
|
|
13
|
Витрати
на гривню то- варної продукції
|
грн/грн
|
0,7
|
|
|
|
|
|
|
|
Висновки: на основі отриманих
техніко-економічних показників роботи проектованого цеху можна зробити висновок
про доцільність проведення запропонованого проекту, так як досягнута підвищена
продуктивність виробництва, зменшена собівартість продукції, зменшено строк
окупності капітальних вкладень, підвищена рентабельність продукції, що свідчить
про доцільність запропонованих заходів.
Висновоки
Завданням дипломного проекту було проектування
виробництва знесоленої води методом зворотнього осмосу продуктивністю 160
т/добу.
В загальній частині були розглянуті наступні
питання: значення проектованої продукції у народному господарстві, перспективи
споживання продукту в нашій країні та за кордоном, було проведено
техніко-економічне обгрунтування потужності виробництва.
В технологічній частині були розглянені питання
огляду існуючих методів виробництва, обгрунтування вибору сировинита методу
ви-робництва фізико-хімічних властивостей метода зворотнього осмоса, були
розглянені якість цільового продукту, сировини та відходів виробництва, побічні
продукти та можливість їх використання у народному господарстві та у
технологічному процесі. Було проведено вібір і обгрунтування параметрів
технологічного режиму за допомогою прогроми виробника з подальшим описом
технологічної схеми виробництва, можливості запобіганню утворення відкладень на
поверхні реакційного обладнання та обгрунтування оптимального проведення
технологічного процесу з огляду на фізико-хімічні процеси при знесоленні води
за даною методологією.
В спеціальній частині було проведено огляд
виробничого обладнання на можливості його застосування при даних умовах
виробництва, було запропоновано використати енергозберігаюче обладнання, що
дозволяє зменшити робочий тиск у системі та можливості зменшення робочих машин
для проведення процесу.
У розділі автоматизації та контролю було проведено
огляд та обгрунтування кожного матеріального потока з вибором новітнього
обладнання для можливості забезпечення автоматичного проведення технологічного
процесу з використанням приладів, що належать до ДСП.
У розділі охорони праці були розглянені шкідливі
та небезпечні виробничі фактори та їх усунення з можливістю проведення
безпечного технологічного процесу.
У розділі охорони навколишнього середовища були
запропоновані методи переробки побічних продуктів та повернення їх у
технологічний процес.
Можливість проектованих заходів та її економічне
обгрунтування в порівнянні з базовим цехом були проведені у
організаційно-економічній частині.
Перелік посилань
1. Карелин
Ф.Н., Таратута В.А., Юрчевский Е.Б. Принцип использования обратноосмотического
обессоливания воды на электростанциях//Электрические станции. 2000. №4.
2. Б.Н.Ходырев,
Б.С.Федосеев, А.И.Калашникова / Опыт внедрения установки обратного осмоса
УОО-166 на Нижнекамской ТЭЦ-1 // Электрические станции. - №6, 2002, с.54-62.
3. Б.Н.Ходырев,
Б.С.Федосеев, М.Ю.Щукина / Проблема удаления природных и техногенных
органических веществ из воды на установках обратного осмоса // Теплоенергетика.
- №6, 2001, с. 71-76.
4. Е.Б.Юрчевский,
А.Г.Первов / Применение ультрафильтрации в
сочетании
с обратноосмотической технологией для обессоливания добавочной воды ТЭС //
Теплоэнергетика. - №7, 2004, с.25-31.
5. А.Г.Первов,
В.И.Бондаренко, Г.Г.Жабин / Применение комбинированных систем обратного осмоса
и ионного обмена для подготовки питательной воды паровых котлов // Энергосбережение
и водоподготовка. - №5, 2004, с. 25-27.
6. Техническое
руководство для мембранных элементов FILMTEC FT30.
7. Галас
И. В., Чернов Е.Ф., Ситняховский Ю. И. Обессоливание добавочной воды
котлов на ТЕЦ-23 обратным осмосом. Электрические станции. - 2002. N
2/ - c. 16-21
.
Кишневский В.А., Дорож О.А. Анализ факторов, влияющих на выбор схемы обработки
воды при проектировании водоподготовительных установок. Труды Одесского
политехнического университета - 2004, вып. 2. - с. 1-3.
.
Певров А.Г. Применение обратноосмотических установок для
опреснения
и очистки сточных вод. Водоснабжение и сан.техника. 1994 N 4
.
Певров А. Г., Резцов Ю. В., Кандаурина Л. М. мембранная технология в подготовке
питьевой воды. Водоснабжение и
сан.техника1995.
N 11.
.
Pevrov A. G., Rudakova G. J. Development of new Phosphonic acid baced scale
inhibitors and evalyation of their performance in RO applications. Mineral
scale formation and inhibition. New York- London Premium Press? 1995.
12.
Карелын
Ф. Н., Таратута В.Е., Юрчевский Е. Б. Принцип использования
обратноосмотического обессоливания на электростанциях. Теплотехника. - 2003. N
7. - с. 8-10.
.
Саламов Л. Д. Развитие методов водоподготовки. Теплотехника. 2003.
N 7. с.
76-78.
.
Wes Byrne. Reverse osmosis. Library of Congrese Catalog. USA,
1995.
.
Дытнерский Ю. И. Основные процессы и аппараты химической технологии. Пособие по
проектированию. М. : Химия, 1991.
.
Лифшиц О. В. Справочник по водоподготовке котельных установок. М. : Энергия,
1976.
.
Вихрев В. Ф., Шкроб М. С., Водоподготовка.
М.
: Энергия, 1973.
.
Кострыкин Ю. М., Мещерский Н. А. Водоподготовка и водный режим обьектов низкого
и среднего давления. Справочник.
М.
: Энергоатомиздат, 1990.
.
Беликов С. Е. Водоподготовка. Справочник для профессионалов.
М.
: Акватерм 2007.
.
Лащинский А. А. Конструирование сварных химических аппаратов. Справочник. Л.:
Машиностроение, 1981.
.
Смирнов Н. Н., Волжинский А. И., Расчет и моделирование ионообменных реакторов.
Л.: Химия 1984.
.
Громогласов А. А. Водоподготовка. Процессы и аппараты.
М.
: Энергоатомиздат, 1990.
23.
Кишневский В. А. Современные методы обработки воды в энергетике. Одесса, ОГПУ,
1999.
.
Сенявин М. М., Рубинштейн Р. Н. Основы расчета и оптимизации ионообменных
процессов.
М.
:Атомиздат 1972.
.
Кожинков В. Ф. Очистка питьевой воды. Примеры и расчеты.
М.
: Стройиздат, 1971.
.
Живилова Л. В. Автоматизация водоподготовительных установок и управление
водно-химическим режимом ТЕС.
М.
: Энергоатомиздат, 1986.
.
Бабіченко
А. К., Тушинський В. С. та ін. Промислові засоби автоматизації. Ч. 1.
Вимірювальні пристрої. Навчальний посібник . - Харків
ХПІ,
2001.
.
Черенков
В. В. Промышленные приборы и средства автоматизации. Л. : Машиностроение, 1987.
29.
Макаров Г. В. Охрана труда в химической промышленности.
М.
: Химия, 1989.
.
ДНАОП. 0.03-3-01-71. Санітарні норми промислових
підприємств.
.
СниП 2. 04. 02-84. Водоснабжение. Наружные сети и
сооружения.
.
Жидецкий В. Ц. и др. Основы охраны труда - Львов: Афиша, 2000. - 348 с.
.
СниП 2. 09.03-85. Сооружения промышленных предприятий.
.
СниП 2.01.02-85. Противопожарные нормы проектирования зданий и сооружений.
.
ГОСТ 12.2.003-91 ССБТ. Оборудование производственное. Общие требования
безопасности.
.
ГОСТ 12.0.003-74. Опасные и вредные производственные факторы.
.
ДБН В.2.5.-28-2006. Природне і штучне
освітлення.
.
СниП
2.4.-79. Природное и исскуственное освещение.
39.
СниП 2.04.05-91. Отопление, вентиляция и кондиционирование.
.
ДНАОП 1.1.10-1.01-97. Правила безпечної експлуатації
електроустановок.
.
ГОСТ 12.2.062-81. ССБТ. Оборудование производственное. Ограждения защитные.
.
Методичны вказівки до виконання практичних робіт з курсу „Охорона праці
в
галузі”. Укл. Герасименко О. В., Рунова Г. Г. - Дніпропетровськ: УДХТУ, 2007, -
36 с.
.
Каминский
С. Л., Смирнов К. М. и др. Средства индивидуальной защиты. Справ. Изд. -Л.:
Химия, 1989. - 400 с.
.
Пожароопасность веществ и материалов и средств их тушения. Справ. Изд. В 2 кн.
- М.: Химия, 1990.
.
НАПБ Б.07.005-86. Определение категорий помещений и зданий по взрывоопасной и
пожарной опасности.
.
Макаров В. Г. и др. Охрана труда в химической промышленности. М.: Химия, 1989.
.
Рожков А. П. Пожежна безпека. - К.:
Пожінформтехніка, 1999.
.
СН 30305-77. Инструкция по проектированию и устройству молниезащиты
зданий и сооружений.
.
ГОСТ 12.1.004-91 ССБТ. Пожарная безопасность. Общие требования.
.
ГОСТ 12.4.009-83. ССБТ. Пожарная техника для защиты обьектов. Основные виды.