Автоматизация технологических объектов нефтесборного пункта 'Манчарово'

  • Вид работы:
    Дипломная (ВКР)
  • Предмет:
    Другое
  • Язык:
    Русский
    ,
    Формат файла:
    MS Word
    2,24 Мб
  • Опубликовано:
    2014-08-18
Вы можете узнать стоимость помощи в написании студенческой работы.
Помощь в написании работы, которую точно примут!

Автоматизация технологических объектов нефтесборного пункта 'Манчарово'

Федеральное государственное бюджетное образовательное учреждение

высшего профессионального образования

«Уфимский государственный нефтяной технический университет»

Кафедра автоматизации технологических процессов и производств





Дипломный проект

Автоматизация технологических объектов нефтесборного пункта «Манчарово»

Студент гр. АГз 06-01 С.А. Рудковский

Руководитель доц. М.Ю. Прахова

Консультанты:

по технологическому, техническому

и специальному разделам

доц. М.Ю. Прахова

по охране труда и технике безопасности

канд. техн. наук, доцент А.А. Гилязов

по экономическому разделу

преподаватель Е.В. Астафьев

по патентной проработке доц. М.Ю. Прахова

Нормоконтролер М.Ю. Прахова

Уфа 2012

РЕФЕРАТ

Объектом исследования является измерение границы раздела фаз в трубном водоотделителе.

В процессе исследования рассмотрены существующие способы контроля, сигнализации и управления границы раздела фаз.

Цель работы - совершенствование имеющейся системы автоматизации путем замены приборов измерения границы раздела фаз в трубном водоотделителе.

В результате исследования выбран измеритель уровня границы раздела фаз и рассчитаны настройки ПИД-регулятора.

Технико-экономические показатели свидетельствуют о повышении качества отделения воды от нефти за счет автоматического поддержания оптимального значения уровня.

Степень внедрения - планируется внедрение в 2012 году.

ОПРЕДЕЛЕНИЯ, ОБОЗНАЧЕНИЯ И СОКРАЩЕНИЯ

НСП - нефтесборный пункт;

НГДУ - нефтегазодобывающее управление;

ДНС - дожимная насосная станция;

ПИД - пропорционально-интегрально-дифференциальный;

ТВО - трубный водоотделитель;

АСУ ТП - автоматизированная система управления технологическим процессом;

РС - персональный компьютер;

МПК - международная патентная классификация;

SCADA - Supervisory Control And Data Acquisition - система диспетчерского управления и сбора данных;

АРМ - автоматизированное рабочее место;

ЦАП - цифро-аналоговый преобразователь;

КИП и А - контрольно-измерительные приборы и автоматика;

ПАЗ - противоаварийная защита;

ПТБ - правила техники безопасности;

ПУЭ - правила устройства электроустановок;

ЧДД - чистый дисконтированный доход.


ВВЕДЕНИЕ


В развитии нефтегазодобывающей промышленности, как и во всех других отраслях народного хозяйства, неизмеримо большую роль играет автоматизация. С развитием технического прогресса, с внедрением современных микропроцессорных приборов, с применением новых компьютерных систем изменились задачи и требования, предъявляемые к средствам автоматизации. И уже современные технологические процессы нефтедобычи невозможно стало представить без комплексной системы автоматизации, которая включает системы управления, контроля, сигнализации и сбора данных на базе современных аппаратно-программных средств.

Для решения новых задач и для выполнения современных требований стала необходимой, наряду с внедрением новых систем, реконструкция устаревших систем автоматизации на объектах нефтегазодобывающего производства.

Автоматическое управление НСП - это функционирование объекта с автоматическим выбором такого технологического режима, при котором обеспечивается наибольшая производительность с наименьшими затратами энергетических ресурсов, экономия которых является актуальной проблемой.

Цель данного дипломного проекта - совершенствование существующей системы автоматизации трубного водоотделителя.

Задачами дипломного проекта являются:

-       изучение технологии подготовки нефти к дальнему транспорту;

-       модернизация системы управления трубным водоотделителем;

-       расчет настроек ПИД регулятора.

При работе над проектом были использованы материалы ООО НГДУ «ЧЕКМАГУШНЕФТЬ» (технологический регламент нефтесборного пункта «Манчарово»).

1       Общие сведения об НСП «МАНЧАРОВО»

.1      Общая характеристика объекта

Нефтесборный пункт (НСП) «Манчарово» предназначен для приема, подготовки обводненной нефти с промысловых и дожимных насосных станций (ДНС), аварийного хранения обводненной и подготовленной нефти в резервуарах, очистки сточных и пластовых вод с последующей подачей их для использования в системе поддержания пластового давления.

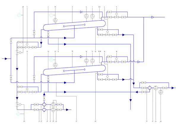
В настоящее время, согласно схеме подготовки, в НСП «Манчарово» поступает на подготовку обводненная нефть с нефтепромыслов № 1, № 3, № 5. С нефтепромысла № 1 сырье поступает двумя потоками: один поток с содержанием пластовых вод до 95% непосредственно с групповых замерных установок (ГЗУ), а второй, частично обезвоженный, с ДНС «Яркеево». Нефтяная жидкость с нефтепромыслов № 3 и № 5 поступает частично обезвоженная с содержанием пластовых вод 4...7% и 5... 10% соответственно. Поступает также нефть с НСП «Телепаново» для подготовки и перекачки в пункт приема и сдачи нефти (ППСН). В состав сооружений нефтесборного пункта «Манчарово» входят следующие объекты (рисунок 1.1):

-    узел учета нефти, предназначенный для учета нефти откачиваемой в пункт прием и сдачи нефти;

-       резервуары аварийные сырьевые Р-1/1 и Р-1/2, объемом 5000 м3;

-       резервуары аварийные товарной нефти Р-2/1-8, объемом 5000 м3;

-       резервуар-отстойник пластовых вод (аварийный) Р-3/1-2, объемом 5000 м3;

-       резервуар-отстойник пластовых и сточных вод (аварийный) Р-3/3-4, объемом 5000 м3;

-       трубные водоотделители ТВО-1, ТВО-2, объемом 500 м3 с площадкой и успокоительным коллектором;

Рисунок 1.1 - Схема подготовки нефти НСП «Манчарово»

-       печь двухскатная;

-       технологическая площадка с сепараторами первой ступени сепарации С-1/1, С-1/2, отстойники нефти О-1/1, О-1/2, О-1/3, газосепараторы ГС-1, ГС-2, ГС-З;

-       площадка теплообменников;

-       площадка печей ПТБ-5 № 1 и № 2;

-       площадка концевых сепараторов СК-1/1-2, СК-2/1-2, площадка отстойников О-2/1-3 (отстойники нефти);

-       площадка буферных емкостей БЕ-1, БЕ-2;

-       площадка узла учета нефти;

-       площадка подземных емкостей ЕДр-1, ЕДр-2;

-       площадка емкости утечек с емкостями ЕУ-1, ЕУ-2;

-       площадка конденсатосборников с емкостями ЕА-1, ЕА-2;

-       факелы высокого и низкого давления Ф-1и Ф-2;

-       площадка отстойников пластовой воды с емкостями О-3/1, О-3/2;

-       отстойник сточных вод;

-       емкость производственно-дождевых стоков;

-       кустовая насосная станция;

-       блок нефтенасосной;

-       воздушная компрессорная;

-       узлы переключения № 1 и № 2;

В состав сооружений водоснабжения входят:

а) резервуары для воды, объемом 800 м3;

б) насосная станция пожаротушения.

В системе добычи и сбора нефти с нефтепромыслов непосредственно на месторождениях осуществляется сброс основной массы пластовой воды в установках предварительного сброса и утилизация в системе поддержания пластового давления, через блочные и кустовые насосные станции (БКНС и КНС). И в НСП «Манчарово» поступает нефть с определенным содержанием пластовой воды.

Продукция скважин нефтепромысла № 1, обработанная деэмульгатором на месторождениях, поступает двумя равномерными потоками. В успокоительном коллекторе происходит ламиниризация потока и расслоение на нефть, газ и воду. После отбора свободно выделившегося газа нефть совместно с водой направляется в трубный водоотделитель, где происходит разделение на нефть, газ и воду. После отбора части воды и газа частично обезвоженная и дегазированная нефть с обводненностью не более 30% направляется на дополнительную сепарацию и отстой в трехфазный сепаратор С-1. Продукция нефтепромысла № 5 поступает отдельной линией в «перемычку», соединяющую параллельно сепараторы первой ступени сепарации С-1/1 и С-1/2. В сепараторе С-1 происходит отделение газа, воды, а нефть с остаточным содержанием газа и воды до 10% поступает в отстойники О-1/2 и О-1/3 для дополнительного отделения воды из нефти.

Для обеспечения отделения воды из нефти до 1% остаточной воды в отстойниках О-1 на вход отстойников вводится горячая нефть с печей температурой 60 - 65 °С в количестве до 15% к нефти. Условия отстоя: температура 25 °С, продолжительность отстоя от 1 до 1,5 часа. Далее нефть направляется на сепарацию при давлении 0,005 МПа.

Продукция скважин нефтепромысла № 3, с остаточным содержанием воды до 7%, направляется в отстойник О-1/1, где за счет ввода горячей нефти (15% к нефти) происходит отделение до 10% остаточной воды. Далее она проходит ступень сепарации при давлении 0,005 МПа.

После сепарации нефть поступает в буферную емкость БЕ-1, откуда сырьевыми насосами Н-1 направляется на установку подготовки нефти. Содержание воды в нефти на приеме сырьевого насоса не более 1%. Резервуары РВС-5000 задействованы как аварийные. При стабильном содержании воды в нефти на приеме сырьевого насоса (не более 1%) на выкидной коллектор сырьевого насоса вводится пресная вода без нагрева в количестве не более 10% в расчете на безводную нефть. Далее нефть проходит теплообменник трубчатого типа где происходит нагрев с 25 до 35 °С и отмывка солей. В трубчатых печах типа ПТБ нефть нагревается до 60 - 65 °С. После нагрева нефть направляется в отстойники О-2, где при продолжительности отстоя 1,5-2 часа, производится отделение воды из нефти. Дополнительно в нефть на выходе из О-2 вводится пресная вода без нагрева в количестве не более 10% к нефти. При подключении в перемычку О-1/2 - О-1/3 продукции обводненностью до 10% из НСП «Телепаново» предусмотрено, на ступенях обессоливания О-2 и О-3, дополнительно третий аппарат О-2/3, О-3/3. В отстойнике О-3 производится отстой воды. На выходе из О-3 содержание воды в нефти не более 0,5%, солей не более 100 мг/л.

Обезвоженная, обессоленная нефть через теплообменник и далее после сепарации в СК-2 направляется в буферную емкость БЕ-2 и насосом Н-2 через узел учета нефти откачивается в пункт приема и сдачи нефти.

Газ с успокоительного коллектора, ТВО, С-1 направляется в ГС-1 и далее на потребление или на факел Ф-1. Газ низкого давления из СК-1,2 в ГС-2 направляется на факел Ф-2.

Вода с ТВО, С-1 и О-1 направляется на очистку в отстойники воды ОВ-1 с гидрофобным жидким фильтром, откуда после отстоя через дегазатор воды ДВ подается на КНС. При аварийном режиме работы вода из ДВ накапливается в резервуаре РВС-5000.

Кислородосодержащие воды с О-2, О-3 через отстойник воды ОВ-2 утилизируются в поглощающие скважины. При аварийном режиме работы эти воды накапливаются в резервуаре РВС-5000.

Содержание газа в воде на входе в ОВ-1 до 200 л/м, на выходе из ДВ не более 80 л/м3.

Уловленная нефть из отстойников воды ОВ-1, ОВ-2, резервуаров РВС-5000 и дренаж с резервуаров РВС-5000 накапливаются в подземной емкости ЕП, и встроенным насосом периодически откачивается на прием насосов Н-1.

1.2    Технологические параметры НСП «Манчарово»

Для полного представления технологического процесса важно знать основные параметры технологического оборудования. Данные технологические параметры НСП «Манчарово», взятые из технологического регламента, представлены в таблице 1.1.

Таблица 1.1 - Технологические параметры ПСП «Манчарово»

Показатели

Единица измерения

Значение

Температура поступающей с ЦДНГ нефти

°С

5-15

Давление в нефтегазовом сепараторе С-1/1

МПа

0,28-0,30

Давление в нефтегазовом сепараторе С-1/2

МПа

0,005

Температура нефти в отстойниках О-1

°С

20-25

Давление на выкидном коллекторе сырьевого насоса

МПа

1,0

Расход реагента-деэмульгатора на прием сырьевого насоса

г/т

1 5

Расход пресной воды на выкиде сырьевого насоса

%

0-10

Температура нефти на выходе с теплообменника

°С

до 35

Температура нефти на выходе из печи

°С

60-65

Расход пресной воды на вход в отстойники О-3

%

до 10

Давление в отстойниках О-2, О-3

МПа

до 0,6

Температура товарной нефти

°С

до 40

Содержание в товарной нефти воды хлористых солей

% мг/л

до 0,5 до 100

Содержание примесей в очищенной сточной воде: а) нефтепродуктов б) механических примесей

 мг/л мг/м3

 50 50


1.3    Требования к автоматизации технологического процесса

На выбор структуры АСУ ТП оказали влияние следующие характерные черты объекта:

-       технологическое оборудование распределено равномерно по площади установки;

-       медленный технологический процесс;

-       большое количество однотипных датчиков с унифицированными выходными сигналами (4...20 мА, «сухие контакты»).

Перечисленные особенности объекта автоматизации, а также то, что для такого рода процесса допустима асинхронность при сборе информации (так как не прослеживается чёткой последовательности в технологической цепочке, как, например, в конвейерном производстве) привели к определенному выбору технических средств, для автоматизации подобных объектов. А именно, система управления состоит из нескольких централизованных пунктов сбора данных и управления, которые оснащены индустриальными PC, объединённых в промышленную сеть Ethernet. Они выступают в качестве управляющих контроллеров и рабочих станций оператора [1].

В сепараторах и буферных емкостях нефти уровень жидкости поддерживается регуляторами, установленными на нефтяных линиях на выходе аппаратов.

Уровень водяной подушки в отстойниках нефти всех ступеней поддерживается регуляторами, установленными на линии сброса воды из аппаратов. В дегазаторах воды уровень жидкости поддерживается регуляторами, установленными на водяных линиях.

Контролируется уровень нефти в отстойниках воды.

Контролируется расход деэмульгатора, пресной воды, теплоносителя и ингибитора коррозии.

В сырьевых резервуарах РВС-5000 контролируется уровень жидкости и высота нефтяного слоя.

Предусмотрена система для сигнализации уровня границ разделов фаз в многокомпонентных средах ДУЖЭ-200М.

центробежный насос трубный водоотделитель

2       Патентная проработка

.1      Обоснование предмета поиска

В дипломном проекте, как отмечалось ранее, поставлена задача усовершенствования имеющейся системы АСУ ТП. Оно должно обеспечить нормальное прохождение технологического процесса подготовки нефти. В ходе усовершенствования планируется установить уровнемер для измерения границы раздела фаз в трубном водоотделителе.

2.2 Регламент патентного поиска

Патентный поиск проводился с использованием фондов УГНТУ по источникам патентной документации Российской Федерации. В связи с отсутствием в фондах УГНТУ источников по патентной документации зарубежных стран, поиск по ним не проводился.

Поскольку промышленное приборостроение развивается очень быстрыми темпами, и обновление приборов происходит постоянно, была выбрана глубина поиска 4 года (2008-2011 гг.).

Поиск проводился по индексу:

-    G01F23/04 «Индикация уровня с помощью погружаемых элементов»;

-       G01F23/26 «Индикация уровня путем измерения емкости конденсаторов или индуктивности катушек изменяющихся в присутствии жидких или сыпучих тел».

При этом были использованы следующие источники патентной информации:

-    документы справочно-поискового аппарата;

-       полные описания к патентам Российской Федерации;

-    «Бюллетень изобретения полезные модели Российской Федерации».

2.3    Результаты поиска

Результаты просмотра источников патентной документации приведены в таблице 2.1.

Таблица 2.1 - Результаты патентного поиска

Страна

Индекс МПК

Выявленные аналоги

Российская Федерация

G01F23/04 G01F23/26

№ 2393437 «Способ определения толщины углеводородной фазы над водой в накопителе нефтяных отходов и устройство для его осуществления» № 2439504 «Устройство для измерения положения границы раздела фаз в расслоенном водонефтяном потоке»


2.4    Анализ результатов патентного поиска

Рассмотрим более подробно аналоги, перечисленные в таблице 2.1.

Патент № 2393437 «Способ определения толщины углеводородной фазы над водой в накопителе нефтяных отходов и устройство для его осуществления».

Изобретение относится к области измерительных средств, а точнее к способам и приборам, позволяющим определить толщину углеводородной фазы над водой в накопителе нефтесодержащих отходов. Сущность: способ включает закрепление на сооружении над отходами неподвижного блока с выполненным по окружности желобом для нити, один конец которой прикрепляют к шарику, а другой - к снабженному меткой противовесу, вес которого меньше веса шарика на величину, обеспечивающую погружение шарика в отходы при одновременном подъеме противовеса. Расположение блока по высоте и длина нити обеспечивают погружение шарика в отходы на заданную глубину, превышающую толщину углеводородной фазы, расположенной над водой выше границы их раздела, и предотвращают погружение противовеса в отходы. Шарик погружают в отходы и одновременно визуально фиксируют высотное положение метки противовеса над поверхностью отходов как при начале погружения шарика в углеводородную фазу, так и при начале увеличения скорости подъема противовеса шариком, происходящего при погружении шарика за границу раздела фаз. Затем замеряют расстояние между фиксированными положениями метки противовеса, т.е. толщину углеводородной фазы. Устройство дополнительно имеет два упора, ограничивающих подъем в атмосфере один шарика, а другой противовеса, и фиксированный над отходами репер. Технический результат: повышена эффективность определения толщины углеводородной фазы за счет упрощения работ и конструкции устройства и повышены удобства при эксплуатации.

Патент № 2439504 «Устройство для измерения положения границы раздела фаз в расслоенном водонефтяном потоке».

Изобретение относится к измерительной технике и предназначено для измерения положения границы раздела фаз водонефтяных потоков и может быть использовано в промысловой геофизике, в системах сбора и обработки информации при добыче нефти в горизонтальных и вертикальных скважинах, для учета фазового расхода расслоенного течения в трубопроводах, измерения уровня жидкостей в емкостях и резервуарах. Сущность: устройство содержит диэлектрическую пластину в форме прямоугольника, установленную в плоский диэлектрический корпус. Длина диэлектрической пластины равна внутреннему диаметру трубы. На противоположных поверхностях пластины по всей ее длине размещены печатные электроды в виде двух вставленных одна в другую гребенок с зубцами прямоугольной формы, ориентированных по длине пластины. Печатные электроды соединены через толщину диэлектрической пластины проводниками, а контуры печатных электродов совмещены. Технический результат: обеспечивается расширение области использования и повышение точности измерения. В результате проведенной патентной проработки было выявлено малое количество новых разработок. Поэтому выбор производится из использующихся в настоящее время средств автоматизации.

3. Система автоматизации НСП «МАНЧАРОВО»

.1 Область применения и основные функции системы

Система предназначена для автоматизированного управления процессами подготовки нефти и пластовой воды. Данные поступают с датчиков технологического объекта на программно-аппаратный комплекс, выполненный на базе микропроцессорной техники. Основные функции выполняют компьютеры в промышленном исполнении. Программное обеспечение системы разработано на базе SCADA - пакета GENESIS32 (ICONICS, США) [1]. Основные функции системы:

-  сбор информации от первичных, вторичных преобразователей;

-       отображение состояния объекта (визуализация);

-       аварийное оповещение;

-       архивирование данных;

-       автоматическое регулирование технологических параметров;

-       управление технологическим оборудованием.

Структура автоматизированной системы управления технологическими процессами (АСУ ТП) (рисунок 3.1) как и большинство аналогичных систем управления, состоит из трех уровней [2]:

-  средний уровень - контроллер, принимающий и обрабатывающий информацию с датчиков и выдающие управляющие сигналы исполнительным механизмам для регулирования технологического процесса, а также щит автоматики с вторичными приборами датчиков для индикации необходимых параметров;

-       верхний уровень - автоматизированные рабочие места (АРМ) оператора, обеспечивающие сбор и хранение информации о технологическом процессе, выдачу команд дистанционного управления и настройку параметров работы системы.

Рисунок 3.1 - Архитектура системы контроля и управления НСП «Манчарово»

АРМ сформированы на базе IBM PC совместимых компьютеров и позволяют оператору на графических мнемосхемах и на табличных панелях отображения контролировать текущие состояние технологического процесса и оборудования на объектах автоматизации.

С целью обеспечения безопасности в системе предусмотрена возможность блокировки сигналов управления.

Оборудование нижнего уровня и уровня контроллеров обеспечивает автоматическое восстановление работоспособности без вмешательства оператора в случае отключения электропитания с последующим его включением. Отключение или перезагрузка АРМ оператора не нарушает работу контроллера по сбору и обработке технологических параметров.

Система открыта для наращивания информационной и функциональной мощности. Аппаратная часть контроллеров содержит резервные входа и выхода, что дает возможность подключить дополнительные датчики.

3.2    Программное обеспечение и аппаратные средства

Визуализация имеет большое значение для ведения технологических процессов. Она дает возможность контролировать и управлять всем технологическим процессом с АРМ оператора. С запуском системы перед пользователем появляется «Сводный экран», где изображены основные объекты установки, которая представлена на рисунке 3.2.

Функции управления, аварийного оповещения реализуются специальными программами, которые установлены на серверах ввода-вывода. Программа «Регуляторы», заложенная для дальнейшего развития системы, представляет собой виртуальный контроллер, отрабатывающий алгоритм ПИД регулирования технологических параметров.

Программа «Управление технологическими объектами» позволяет управлять электрозадвижками, насосами в соответствии с заданными алгоритмами. Аварийное оповещение, помимо цветовой индикации на мнемосхемах, осуществляется программами «Экран тревог», который позволяет отображать список текущих тревог и событий, квитирование тревоги и программой «Голосовое оповещение», предназначенного для предупреждения оператора голосом о нештатных ситуациях. Программа «Расходомеры» осуществляет расчет и вычисление расхода по датчикам учета газа, нефти и воды. Визуализация, создание экранных форм, осуществляется приложением GraphWorX32.

Для измерения параметров технологического оборудования применены приборы отечественного производства с дискретными и аналоговыми выходами с соответствующими пределами измерения.

Обработка поступающей информации и организация пользовательского интерфейса осуществляется промышленными компьютерами, установленными в стойках Schroff, которые функционируют в качестве серверов ввода и вывода, занимающихся сбором, обработкой входных параметров, выдачи управляющих сигналов, а также обнаружением тревог и аварий. В той же стойке установлена панель с барьерами искрозащиты, терминальными платами ввода-вывода дискретных и частотно-импульсных сигналов, модулями ввода и вывода аналоговых сигналов.

В состав программного обеспечения системы автоматизации НСП «Манчарово» входят следующие программы [2]:

1)  операционная система - Windows 2000;

2)      SCADA-пакет GENESIS32 v 6.13. В состав GENESIS32 входят приложения, соответствующие спецификации ОРС:

-    GraphWorX32 - объединяет средства разработки и просмотра графических мнемосхем для автоматизированных рабочих мест оператора АСУ ТП;

-       TrendWorX32 - представляет открытое решение по высокопроизводительному построению графических зависимостей;

-    AlarmWorX32 - подсистема обнаружения, идентификации, фильтрации и сортировки аварийных и других событий, связанных с контролируемым технологическим процессом и состоянием технических средств АСУ ТП.

DataWorX32 - сервер организации единого централизованного списка контролируемых параметров с возможностью создания глобальных переменных, доступных всем клиентским приложениям программного комплекса. В существующей системе DataWorX32 (DWX) является центральным звеном. В нём собираются и группируются данные от серверов. Таким образом, реализуется единый централизованный список всех ОРС-переменных (каналов). DWX является «мостом» между серверами и клиентскими приложениями. С одной стороны, при подключении к ОРС-серверам плат, он является клиентом. Для клиентских же приложений (GWX, TWX, AWX, другие приложения) DWX является сервером.

Структура данных DWX представляет собой дерево папок, содержащих теги (регистры в терминологии DWX). Теги разбиваются на группы по типам (аналоговые входы/выходы, дискретные входы/выходы, теги, относящиеся к объектам - регуляторам, насосам, задвижкам).

3.3    Автоматизация трубного водоотделителя

На площадке ТВО расположены трубные водоотделители ТВО-1/1, ТВО-1/2 с успокоительными коллекторами (см. рисунок 1.1).

Согласно функциональной схеме (рисунок 3.3) в ТВО предусмотрено:

-    местное измерение температуры и давления на ТВО, давления до и после фильтра на трубопроводе нефти от ТВО (поз. 11, 22);

-       контроль и сигнализация нижнего уровня воды (поз. 28, 29);

-       дистанционное измерение давления газа на ТВО (поз. 9, 20);

-       местное измерение давления на успокоительных коллекторах, до и после фильтра на трубопроводе воды от ТВО;

-       дистанционное измерение расхода нефти и пластовой воды после ТВО(поз. 24, 25, 26);

-       контроль и сигнализация верхнего и нижнего уровней нефти ТВО (поз. 7, 8, 18, 19);

-       сигнализация состояния задвижки (открыта, закрыта) (поз.30, 31);

-    дистанционное измерение влажности нефти после ТВО (поз. 27);

-       местное управление задвижками (открыть, закрыть);

-       автоматическое закрытие задвижек при нижнем аварийном уровне воды.


.2 - Функциональная схема автоматизации ТВО

.4      Применяемые КИП и средства автоматизации

Оборудование КИПиА используемое для автоматизации ТВО приведено в таблице 3.1.

Таблица 3.1-Оборудование КИПиА

Поз. обозначение

Наименование

Кол.

Примечание

1,4,5,11,14, 16

Электропневмопозиционер Siemens

6

ExiaIICT5X

2,3,12,13

Датчик уровня межфазный ДУЖЭ-200М

4

0ExiaIICT4X

6,7,16,17,26,27

Датчик предельного уровня ИСУ 100

6

0ExiaIIBT3X

8,18

Датчик давления Метран 55

2

ExiaIICT5X

9,19,21

Датчик давления МП4 У

10

-

10,20

Датчик температуры ТСМ

2

ExiaIICT5

22,23,24

Датчик расхода турбинный МИГ+НОРД

3

1ExidIIBT5

25

Влагомер ВСНП

1

1ExibIIAT6

28,29

Электропривод задвижки

2

ExiaIICT5X


Предусмотрена также противоаварийная защита. Сценарий срабатывания которой приведен в таблице 3.2.

Таблица 3.2 - Таблица ПАЗ

Поз.

Технологический параметр

Действие блокировки

LSA 26

Уровень в ТВО 1/1, L < Lmin

Автоматическое закрытие задвижки поз. 26 с одновременной подачей светового и звукового сигнала в операторную

LSA 27

Уровень в ТВО 1/2, L < Lmin

Автоматическое закрытие задвижки поз. 27 с одновременной подачей светового и звукового сигнала в операторную


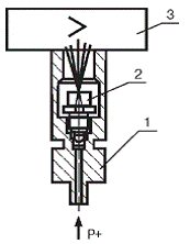
3.4.1 Датчик давления Метран-55

Он предназначен для измерения избыточного давления. Состоит из преобразователя давления измерительного блока (ИБ) и электронного преобразователя (ЭП) [3].

Измеряемое давление подается в рабочую полость датчика (рисунок 3.4) и воздействует непосредственно на измерительную мембрану тензопреобразователя, вызывая ее прогиб.

1 - измерительный блок; 2 - тензопреобразователь; 3 - электронный преобразователь

Рисунок 3.3 - Датчик давления Метран-55

Чувствительный элемент - пластина монокристаллического сапфира с кремниевыми пленочными тензорезисторами (структура КНС), соединенная с металлической мембраной тензопреобразователя. Тензорезисторы соединены в мостовую схему. Деформация измерительной мембраны (деформация мембраны тензопреобразователя) приводит к пропорциональному изменению сопротивления тензорезисторов и разбалансу мостовой схемы. Электрический сигнал с выхода мостовой схемы датчиков поступает в электронный блок, где преобразуется в унифицированный токовый сигнал.

Микропроцессорные датчики имеют два режима работы:

-       режим измерения давления;

-       режим установки и контроля параметров измерения.

В режиме измерения давления датчики обеспечивают постоянный контроль своей работы и, в случае неисправности, формируют сообщение в виде уменьшения выходного сигнала ниже предельного.

Микропроцессорные датчики имеют 2 кнопочных переключателя, расположенные под крышкой электронного преобразователя, позволяющие устанавливать значение выходного сигнала, соответствующее нижнему и верхнему предельным значениям измеряемого параметра, а также имеют встроенный в корпус светодиод, позволяющий визуально контролировать настройку датчика.

Микропроцессорные датчики являются многопредельными и могут быть перенастроены на любой стандартный или нестандартный диапазон измерений в пределах данной модели, а также обеспечивают возможность настройки на смещенный диапазон измерений.

Микропроцессорные датчики имеют встроенный в ЭП фильтр радиопомех.

Датчики имеют линейно возрастающую характеристику выходного сигнала. Выходной сигнал датчиков Метран-55 и Метран-55-Вн-(0-5), (0-20) или (4-20) мА; датчиков Метран-55-Ех - (4-20) мА.

Электрическое питание датчиков Метран-55, Метран-55-Вн осуществляется от источников питания постоянного тока напряжением (36±0,72) В.

Средний срок службы датчика - 12 лет; средний срок службы датчиков кислородного исполнения должен быть не менее 7 лет.

3.4.2 МИГ+НОРД

Счетчики турбинные МИГ (рисунок 3.5) предназначены для измерения объема нефти по ГОСТ Р 51858-2002 "Нефть. Общие технические условия" и нефтепродуктов.

Область применения - технологические установки нефтедобывающих и нефтеперерабатывающих предприятий [4].

Счетчик состоит из следующих составных частей:

-    турбинного преобразователя расхода ТПР (далее - преобразователь расхода);

-       магнитоиндукционного датчика НОРД-И2У-02 или НОРД-И2У-04;

-       блока обработки данных "VEGA-03" ГР 20498-00 или блока электронного НОРД-Э3М ГР 37268-08.

Преобразователь расхода преобразует прошедший через него объем рабочей жидкости в пропорциональное число оборотов турбинки (количество лопастей турбинки от 5 до 12 зависит от условного прохода преобразователя расхода). При этом в преобразователе расхода счетчика МИГ-32 турбинка имеет пять лопастей, а в преобразователе расхода счетчика МИГ-32Ш - шесть лопастей.

Датчики преобразуют частоту вращения турбинки в пропорциональное количество электрических импульсов. Датчики НОРД-И2У-02 имеют резьбу посадочного места 3/4". Датчики НОРД-И2У-04, имеют гладкое посадочное место и закручиваются в корпус преобразователя расхода через переходную муфту с резьбой 3/4".

Блок преобразует электрические импульсы, поступающие с датчика, в именованные единицы объема рабочей жидкости, производит индикацию наличия расхода и выдает их на внешние устройства. Блок "VEGA-03" производит автоматическую коррекцию коэффициентов преобразования преобразователя расхода при изменении расхода и вязкости нефти.

Параметры измеряемой среды:

-    температура, °С………………………...0 ... + 60;

-    кинематическая вязкость, м2/с………….(1-100) х 10-6;

-       давление, МПа………………….………1,6; 2,5; 4,0; 6,3; 16,0.

Основные параметры расходомера:

-    диапазоны частоты выходного сигнала, Гц…….16 ... 5000;

-       амплитуда выходного сигнала датчика, В, не менее…..7,5;

-       напряжение питания, В………………………………….220;

-       потребляемая мощность, ВА, не более………………….30;

-       длина линии связи, соединяющей датчик с блоком, м.не более 1000;

-       средняя наработка счетчика на отказ, ч, не менее……24000;

-       средний срок службы, лет, не менее…………………….….6;

-       вид взрывозащиты датчика НОРД………………1ExdIIBT4.

3.4.3 Датчик предельного уровня ИСУ 100

Измеритель-сигнализатор предназначен для контроля (сигнализации) двух заданных предельных положений измеряемого уровня в технологических и товарных резервуарах, танках, силосах, бункерах и т.п. стационарных установках, а также для передачи измерительной информации другим устройствам систем автоматизированного управления (АСУ) [5].

Измеритель-сигнализатор обеспечивает выполнение следующих основных функций:

-       преобразование входного непрерывного частотного сигнала датчика уровня в выходные дискретные сигналы (контакты реле);

-       формирование выходного релейного сигнала и световой сигнализации для каждой из двух независимых предельных уставок уровня или объема, задаваемых пользователем;

-       автодиагностику и сигнализацию отказов.

В состав измерителя-сигнализатора входят:

-       датчик;

-       вторичный преобразователь.

Основные параметры и характеристики

-       Питающая сеть…………………………………220 В, 50 Гц;

-       Потребляемая мощность, не более………….……......10 ВА;

-       наработка на отказ, не менее………………..…..67000 час;

-       срок службы………………………………….….…...14 лет.

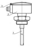
Датчик (рисунок 3.6) состоит из чувствительного элемента 1, корпуса 2 с крышкой и расположенного внутри корпуса электронного модуля. Для датчиков взрывобезопасного исполнения предусмотрен зажим заземления 3 типа 3В-С-4х12-1 по ГОСТ 21130-75.

Принцип действия измерителя-сигнализатора основан на преобразовании программируемым микроконтроллером длительности периода непрерывного частотного импульсного сигнала, поступающего от датчика уровня, в пропорциональный сигнал постоянного тока на выходе. Длительность периода входного частотного сигнала линейно зависит от электрической емкости чувствительного элемента датчика, которая, в свою очередь, определяется глубиной его погружения в контролируемую среду, т.е. положением ее уровня.

- чувствительный элемент; 2 - корпус; 3 - зажим заземления.

Рисунок 3.4 - Датчик предельного уровня ИСУ 100

3.4.4 Влагомер сырой нефти ВСН-1

Влагомер сырой нефти ВСН-1 функционально состоит из первичного измерительного преобразователя, микропроцессорного блока обработки и трехжильного кабеля, обеспечивающего связь первичного преобразователя с блоком обработки [6].

В состав схемы входят следующие функциональные узлы (рисунок 3.7):

-       преобразователь емкостной (ПЕ);

-       микропроцессор со схемами обрамления (ЦП);

-       оперативное запоминающее устройство (ОЗУ);

-       постоянное запоминающее устройство, содержащее набор основных и вспомогательных программ (ПЗУ);

-       16-ти разрядный вакуумно-люминисцентный индикатор (ИЛЦ) со схемой управления (ПДК);

ПЕ - преобразователь емкостной; БИЗ - блок искрозащиты; ЦПУ- микропроцессор (со схемами обрамления); ОЗУ - оперативное запоминающее устройство; ПЗУ - постоянное запоминающее устройство, содержащее набор основных вспомогательных программ; А - усилитель-преобразователь тока в напряжение; АЦП - аналого-цифровой преобразователь; ЦАП - цифро-аналоговый преобразователь; ПЗУ «Сорт» - узел записи и хранения характеристик нефтяных эмульсий; СС - схемы сопряжения сигналов расходомера и телемеханики

Рисунок 3.5 - Функциональная схема влагомера ВСН-1

-    элементы оперативного управления прибором;

-       измерительный канал, состоящий из входного усилителя- преобразователя тока в напряжение (А1) и аналого-цифрового преобразователя (АЦП);

-       выходной канал, состоящий из цифро-аналогового преобразователя (ЦАП) и генератора тока;

-       БИС параллельного интерфейса, применяемый для согласования АЦП, ЦАП и внешних устройств с микропроцессором (ППИ);

-    узел записи и хранения характеристик нефтяных эмульсий (ПЗУ «Сорт»);

-    схемы сопряжения сигналов расходомера и телемеханики (СС);

-       импульсный преобразователь сетевого напряжения (ИПСН);

-       стабилизаторы напряжений.

Измерение влажности нефти производится путем определения комплексного сопротивления нефтяной эмульсии, протекающей по датчику. Установленный на измерительную линию первичный преобразователь преобразует параметры датчика с протекающей по нему нефтью в токовой сигнал, который в блоке обработки преобразуется, с помощью встроенного микропроцессора, в числовое значение влажности и выдается в зависимости от выбранного пользователем режима на индикатор блока и внешние устройства регистрации данных. Вывод мгновенного значения влажности нефти возможен только при наличии импульсов, поступающих с расходомера или встроенного в блок обработки генератора секундных импульсов. При отсутствии внешних запросов от оператора или по линии телемеханики, в счетчике брутто блока обработки автоматически производится суммирование импульсов, поступающих с расходомера. По каждому импульсу расходомера производится преобразование тока первичного преобразователя тока в числовое значение влажности, которое выводится на дисплей. С помощью ЦАП значение влажности преобразуется в аналоговую форму для последующей передачи в токовом виде на самопишущий прибор.

Параллельно с процессом накопления брутто в счетчике нетто производится суммирование объема чистой нефти. Каждое целое единичное значение нетто сопровождается однократным кратковременным (около 200 мс) срабатыванием реле. Это позволяет выводит значение нетто на регистрирующие устройства.

Процесс приема данных с первичного преобразователя, их преобразование и выдача результатов на внешние устройства происходит непрерывно. С приходом 1000000 импульсов расходомера счетчики обнуляются, и процесс обработки информации начинается заново.

Настройка влагомера на диэлектрическую характеристику (сорт) нефти производится либо по предварительно записанной на объекте эксплуатации характеристике, либо по усредненной характеристике, имеющейся в запоминающем устройстве блока обработки.

Питание первичного измерительного преобразователя и узлов блока обработки осуществляется от встроенного в блок импульсного источника питания ИПС. Стабилизация вторичных питающих напряжений производится линейными интегральными стабилизаторами СН.

.4.5 Датчик уровня ДУЖЭ - 200 М

Датчик предназначен для подачи электрического сигнала при повышении или понижении уровня жидкости относительно заданной отметки в технологической аппаратуре, работающей под давлением.

Датчик-реле уровня жидкости выполнен на условное давление контролируемой среды 100 МПа.

Плотность контролируемой среды 800-1200 кг/м3.

Предельные значения температуры контролируемой среды от минус 55 до плюс 70 °С.

Дифференциал срабатывания - настраиваемый от 0,1 до 3,0 м.

Разрывная мощность контактов 110 ВА для цепей переменного тока при напряжении 220 или 127 В и частотой 50 Гц.

Датчик состоит из двух основных частей: корпуса 1 и преобразователя 3 соединенных между собой промежуточной втулкой. Для крепления датчика к технологической емкости служит фланец.

К корпусу 1 при помощи пружин 2 крепится магнитодержатель, внутри которого установлен постоянный магнит 4. Магнит 4 механически связан с буйком 7. Буек 7, состоящий из набора шайб, фиксируется на нержавеющем тросе планками 8.

Преобразователь (рисунок 3.8) состоит из корпуса 1 и крышки 2, которые образуют взрывонепроницаемую оболочку. Оболочка, разделена на две полости «А» - полость кабельного ввода, «Б» - полость контактной группы.

Внутри преобразователя укреплена контактная группа 4 с постоянным магнитом и контактами. Выводы контактов подсоединены к клеммам 10.

Подвод электропитания осуществляется через кабельный ввод корпуса 1 при снятой крышке 2. Кабель электропитания уплотняется эластичным резиновым кольцом 7 при помощи штуцера 3.

Принцип действия датчика основан на использовании выталкивающей силы, действующей на буек. Величина этой силы пропорциональна глубине погружения буйка в жидкость. Изменение выталкивающей силы, происходящее при повышении (понижении) уровня жидкости вызывает пропорциональное перемещение буйка, а следовательно, и магнита 4.

Переключение контактов происходит в результате взаимодействия магнитных полей постоянных магнитов. Так как магниты ориентированы друг относительно друга одноименными полюсами, магнит контактной группы 9 сохраняет максимально возможное расстояние по отношению к магниту 4, чем достигается релейность его перемещения, а следовательно, и релейность переключения контактов контактной группы [7].

-корпус; 2-пружина; 3-преобразователь; 4-контактная группа; 5-магнит; 6-ось-винт; 7-гайка; 8-ромежуточная втулка; 9-винт; 10-фланец

Рисунок 3.6- Преобразователь датчика ДУЖЭ-200М

4       Совершенствование элементов средств автоматизации

.1      Постановка задачи

В результате проведенного анализа средств АСУ ТП, применяемых на НСП «Манчарово», было выявлено несоответствие некоторых узлов современным требованиям, в частности применяемых на трубных водоотделителях указатели уровня раздела фаз ДУЖЭ-200М.

ДУЖЭ-200М имеет дискретный электрический выходной сигнал. Поэтому он не дает полной картины происходящих в аппарате процессов.

Задачей дипломного проекта является выбор подходящего измерителя уровня раздела фаз и расчет настроек ПИД регулятора для автоматического регулирования уровня раздела фаз.

.2      Выбор средства измерения

В настоящее время наибольшее распространение получили уровнемеры границы раздела фаз следующих типов:

-       поплавковые;

-       радарные;

-       ультразвуковые.

Недостатком поплавковых уровнемеров является наличие движущихся частей. Так как в измеряемом аппарате находится нефть непосредственно с месторождения, то в ней большое количество механических примесей которые, оседая на штоке, могут привести к заклиниванию поплавка и недостоверности показаний.

Недостатком радарных уровнемеров является то, что при большом слое эмульсии происходит потеря сигнала.

С учетом параметров объекта наиболее предпочтительными являются ультразвуковые уровнемеры.

Сравнительные характеристики наиболее распространенных уровнемеров границы раздела фаз приведены в таблице 4.1.

Таблица 4.1 - Сравнение характеристик ультразвуковых уровнемеров

Наименование

Параметр


Rosemount Серии 3300

LM 7000

МПУ -100

Диапазон измерения, см

20...2000

100…4600

10...600

Рабочий диапазон температур, 0С

-50...+50

-60…+50

-40...+50

Количество границ раздела сред

2

3

2

Тип чувствительного элемента

Волновод

Двухпроводный волновод

Волновод

Количество каналов измерения

1

64

1

Выходной сигнал датчика

4-20 мА

4-20 мА

4-20 мА

Измеряемые параметры

Граница раздела фаз

Граница раздела фаз, температура, давление

Граница раздела фаз, температура


Исходя из приведенных характеристик, оптимальным выбором является уровнемер границы раздела фаз LM 7000.

4.3    Описание выбранного прибора

.3.1   Назначение уровнемера LM 7000

Система для измерения уровня границ разделов фаз в многокомпонентных средах и определения количества продукта в каждой из сред LM 7000 предназначена для измерения уровня межфазных границ многокомпонентного продукта, а также для определения количества продукта в каждой из сред [8].

Программно-технические средства LM 7000 позволяют определять положение границ раздела сред, автоматически идентифицировать среду (газ- нефть-эмульсия-вода) и определить количество продукта в каждой из сред. В сложных условиях, например, при возникновении «слоеных пирогов» из нефти, эмульсии и воды в резервуарах и технологических аппаратах, они позволяют осуществить режим диагностики, с помощью которого можно наблюдать все границы разделов сред, идентифицировать сами среды и определить количество продукта в каждой из сред. Кроме того, режим диагностики позволяет определять качество отстоя нефти в резервуаре.

Система представляет собой совместную разработку Научно- исследовательского центра многоуровневых измерений (НИЦМИ) (Россия) и компании VENTURE MEASUREMENT (США). При этом используются аппаратные средства однофазного измерителя уровня LM 7000 (СЕЛТЕК) для однородных сред компании VENTURE MEASUREMENT и программнотехнические средства, совмещенные с LM 7000 (СЕЛТЕК), разработанные в НИЦМИ для измерения и идентификации межфазных границ многокомпонентного продукта.

Программное обеспечение разработано для работы в Windows NT/95/98/2000.

Предусмотрена возможность формирования токовых сигналов для управления клапанами сброса с гибким алгоритмом управления технологическим процессом подготовки нефти в аппарате.

Прикладываются сервисные функции для сопряжения по цифровым каналам с различными телекоммуникационными системами. Производится автоматический учет сухой нефти в резервуарах.

Система содержит измерительный канал по давлению и температуре с подключением стандартных датчиков для определения количества вещества в идентифицированных средах.

Система выполнена во взрывозащищенном исполнении и имеет класс защиты искро-взрывобезопасности Европейского стандарта качества EexiaIIC (для центрального блока) и 0ExiaIICT4X (для датчика).

Степень защиты контроллера от воздействий окружающей среды соответствует Стандарту IP65.

Рабочий диапазон температур:

-       для датчика, °С………….……………………..от -50 до +250;

-       для центрального блока в термостате, °С…….от -60 до +50.

4.3.2 Функции выполняемые уровнемером LM 7000

Система измерения уровня границ разделов фаз в многокомпонентных средах и определения количества продукта в каждой из сред LM 7000 предназначена для использования на объектах нефтяной и нефтехимической промышленности и обеспечивает:

-       измерение верхней и межфазных границ многокомпонентного продукта, а также измерение давления и температуры для определения количества вещества в ходе технологического процесса;

-       диагностику в сложных условиях при возникновении «слоеных пирогов» из нефти, эмульсии и воды в резервуарах и технологических аппаратах, с помощью которого можно наблюдать все границы разделов сред и непосредственно идентифицировать сами среды;

-       режим диагностики позволяет определять качество отстоя нефти в резервуаре;

-       формирование токовых сигналов для управления клапанами сброса воды и нефти с гибким алгоритмом управления технологическим процессом подготовки нефти в аппарате;

-       обслуживание системы и анализ ее работоспособности с компьютера. Все данные по измерениям записываются в память компьютера и могут быть использованы для учета и контроля технологического процесса;

-       сопряжение по цифровым каналам с различными телекоммуникационными системами;

-       автоматический учет обезвоженной нефти в резервуарах.

Основные технические характеристики уровнемера. Основные параметры приведены в таблице 4.2.

Таблица 4.2 - Основные параметры уровнемера LM-7000

Характеристика

Значение

Диапазон измерения, м

1-46

Количество каналов измерения

до 64

Количество границ раздела сред, определяемых системой в автоматическом режиме

3 (газ/нефть, нефть/эмульсия, эмульсия/вода)

Содержание нефтепродуктов на границе нефть/эмульсия, не менее, %

95

Содержание нефтепродуктов на границе эмульсия/вода, не более, %

1

Предельная приведенная погрешность определения положения границ раздела фаз

0,25

Выходы: токовые, мА последовательный интерфейс

 4-20 RS232

Рабочий диапазон температур, °С

от -60 до +50


4.3.3 Состав системы измерения уровня LM 7000

В комплект системы измерения уровня границ разделов фаз в многокомпонентных средах и определения количества продукта в каждой из сред LM 7000 входят изделия, перечисленные в таблице 4.3.

Таблица 4.3 - Перечень применяемых средств

Обозначение

Наименование

LM607002 PSUA

Базовая плата с блоком питания.

LM607001 CPU

Процессор с математическим сопроцессором.

LM607022(16) DAS

Излучатель и приемник электромагнитного сигнала.

LM607018(4), LM607017(5)

4-х и 8-ми канальные расширители

LM607125

Искробезопасный барьер

LM607102

16-канальная плата аналоговых входов для датчика давления (типа Метран-43, Сапфир-22М или аналогичных);

LM607103

16-канальная плата аналоговых входов для датчика температуры типа ТСМУ, Метран-200 или аналогичных

-

RS232 - линейный экстендер

LM6435

Датчик для обыкновенного или повышенного давления




4.3.4 Устройство и работа системы измерения LM 7000. Описание конструкции

Система LM 7000 состоит из трех основных частей:

1)      датчиков, устанавливаемых на резервуарах;

2)      центрального блока;

3)      ЭВМ с установленным программным обеспечением и платами сопряжения.

Центральный блок представляет собой электронный блок, собранный в пластиковом шкафу, на передней панели которого размещены монтажная панель и разъемы. Внутри корпуса установлены платы:

-       базовая LM607002 PSUA с блоком питания;

-       искробезопасными барьерами LM607125;

-       нагревателя - термостата.

Для работы в зимних условиях в корпус устанавливается регулируемый термостат, который поддерживает требуемую температуру.

Центральный блок имеет степень защиты оболочки класса IP65. Поэтому его следует устанавливать на обваловании (согласно ПУЭ Г.7 П7.3.44г. на расстоянии 8 м по горизонтали и вертикали от резервуаров с ЛВЖ или горючими газами (газгольдерами)). При наличии обвалования - в пределах всей площади обвалования, располагая его на оптимальном расстоянии по отношению ко всем обвязываемым резервуарам. Центральный блок предназначен для выработки измерительного сигнала, детектирования и аналого-цифрового преобразования сигнала с датчиков, а также для передачи полученной информации в ЭВМ для дальнейшей обработки. Максимальное расстоянию от датчика до центрального блока не должно превышать 120 м для устранения затухания высокочастотного сигнала в кабеле. Поэтому центральный блок необходимо располагать в максимально близости от резервуаров или технологических аппаратов. Во избежании механических повреждений пластикового корпуса его желательно помещать в защитный металлический шкаф.

ЭВМ с установленным программным обеспечением предназначена для управления работой системы, обработки измерительной информации, представления результата измерения в виде, удобном для потребителя, а также для контроля работоспособности всех элементов системы. Структурная схема системы приведена в рисунке 4.1.

Принцип действия системы LM 7000 заключается в измерении интервала времени, необходимого электромагнитной волне для прохождения расстояния от датчика, расположенного на поверхности резервуара до границ раздела фаз многокомпонентной среды, от которых часть энергии электромагнитной волны отражается, и пересчете этого интервала в уровень среды. Пересчет производится путем последовательного вычитания измеренных расстояний до границ раздела из высоты резервуара.

ДД - датчик давления типа Метран-43, Сапфир-22М или аналогичные; ДТ - датчик температуры типа ТСМУ, Метран-200 или аналогичные

Рисунок 4.1 - Структурная схема системы LM 7000

Благодаря встроенному в центральный блок коммутатору, измерение уровня осуществляется в нескольких резервуарах путем последовательного подключения датчиков к измерительным цепям. К центральному блоку системы может быть подключено до 64 датчиков.

Параметры измеряемой среды должны соответствовать требованиям:

-       диапазон температур, 0С…………………..……...-40…+50;

-       рабочее избыточное давление для датчика, МПа, не более 8.

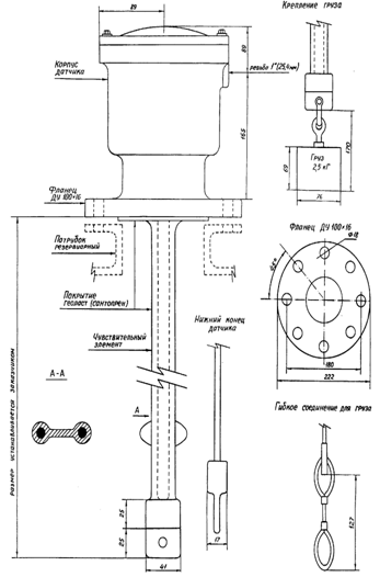
Датчик устанавливается в верхней части резервуара или технологического аппарата (схема расположения датчика показана на рисунке 4.2). Чувствительный элемент датчика, выполненный в виде двух параллельных проводников, помещается внутри резервуара или технологического аппарата на всю эффективную длину измерения.

На концевик чувствительного элемента подвешивается груз весом 3-5 кг.

Рисунок 4.2 - Конструкция и схема расположения датчика

Длина чувствительного элемента устанавливается заказчиком при проектировании или заказе оборудования. Расстояние между концевиком датчика и дном резервуара является мертвой зоной, поэтому длина чувствительного элемента выбирается так, чтобы это расстояние было минимальным. При монтаже датчиков на технологических аппаратах для предотвращения сильных перемещений чувствительного элемента датчика внутри аппарата необходимо предусмотреть гнездо для груза датчика. Высота гнезда должна быть не больше верхней границы груза. Чувствительный элемент датчика не должен входить в гнездо.

Датчик крепится в верхней части емкости на фланце ДУ 100x16. Если резервуар или технологический аппарат не имеет соответствующего посадочного места, то датчик крепится на смотровых люках, к которым приваривается патрубок с фланцем. Патрубок представляет собой стандартный трубный переходник с диаметра 100 мм на диаметр 159 мм. Внутренний диаметр патрубка должен быть не менее 150 мм при высоте патрубка не более 300 мм и не менее 250 мм при высоте патрубка до 700 мм.

Высота патрубка должна быть минимальна. Установка патрубков высотой более 700 мм не допускается. Внутренняя часть патрубка должна быть защищена от коррозии. При выборе места расположения датчика следует обратить внимание на то, чтобы чувствительный элемент датчика находился на расстоянии не менее 0,5 м от внутренних металлических конструкций резервуара или технологического аппарата.

Датчик необходимо устанавливать, по возможности, дальше от входных и выходных коллекторов, т.к. при интенсивной выгрузке или загрузке резервуара чувствительный элемент потоком жидкости может быть притянут к входному или выходному маточнику резервуара.

Датчик может выдерживать давление до 8 МПа. Возможно увеличение рабочего давления при специальном заказе. Внутри корпуса датчика находится электронный блок детектора отраженных сигналов, поэтому кабельный ввод в датчик должен быть тщательно загеметизирован во избежании образования конденсата внутри датчика.

Датчик устанавливается вблизи от места выгрузки продукта или воды, качество которых необходимо контролировать. Особое внимание этому следует уделить при установке датчиков в аппаратах с большим динамическим режимом. При неправильном выборе места установки датчика в этих аппаратах технологическая ситуация в месте установки датчика и месте выгрузки продукта или воды может существенно отличаться, что приведет либо к неэффективному динамическому режиму работы аппарата, либо к выгрузке продукта или воды недостаточно высокого качества.

К каждому центральному блоку системы может быть подключено до 64 датчиков. Существует ограничение по максимальному расстоянию от датчика до центрального блока, которое не должно превышать 120 м. По этой причине центральный блок необходимо располагать в максимально близости от резервуаров или технологических аппаратов. Следует иметь в виду, что контроллер имеет степень защиты оболочки класса 1Р65. Поэтому центральный блок следует устанавливать на обваловании стараясь расположить его на оптимальном расстоянии по отношению ко всем обвязываемым резервуарам.

Центральный блок соединяется с датчиком посредством двух кабелей: высокочастотного типа RG58U/C и типа BELDEN 8303 с тремя витыми парами. При проектировании желательно проводить кабельные линии между центральным блоком и датчиками на растяжках для минимизации расстояний. Все измерения, тарировка и тестирование системы осуществляются с компьютера, который следует располагать в операторных, связывая их с центральным блоком по последовательному RS232 порту. Если расстояние между центральным блоком и компьютером больше 50 м, то при специфицировании системы следует включать RS232 линейный экстендер. Для связи используется четырехжильный экранированный кабель.

Контроллер и термостат, входящие в центральный блок имеют раздельные питания. Контроллер должен питаться напряжением 220 В частой 50 Гц. Для защиты от импульсных помех по сети, питающее напряжение следует подключать через источник бесперебойного питания или трансфильтр типа ТФ-500. При их отсутствии можно использовать разделительный трансформатор 220Вх220В мощностью 500 Вт. Напряжение питания термостата составляет 220 ± 22 В. Для питания контроллера и термостата желательно использовать пятижильный кабель. Компьютер и центральный блок должны быть обязательно заземлены. Сопротивление земляного контура не должно превышать 3 Ом.

Программное обеспечение многоуровневых измерений требует значительной производительности компьютера, а также необходимость записи оцифрованных сигналов с датчиков, что требует наличия большой памяти на жестком носителе. Минимальные требования к компьютеру: центральный процессор не ниже Pentium II Celeron, 32Мb оперативной памяти, накопитель на жестком диске 6 Gb, видеокарта 4 Mb; операционная система Windows 95/98/2000/NT 4.0. Кроме того, компьютер должен иметь последовательные порты по количеству подключаемых к нему систем.

4.4    Расчет настроек ПИД регулятора

Рассмотрим и исследуем систему регулирования уровня границы раздела фаз в трубном водоотделителе. Она предназначена для обеспечения заданного значения уровня границы раздела фаз что способствует лучшему отделению воды от нефти. Для поддержания уровня границы раздела фаз относительно выставленного задания необходимо управлять приводом клапана, регулирующего расход воды из водоотделителя.

При построении математической модели исследуемой системы используется структурный метод. При составлении функциональной схемы контур регулирования следует разбить на функциональные элементы, каждый из которых может быть представлен типовым структурным звеном, т.е. может быть описан дифференциальным уравнением не выше второго порядка. На рисунке 4.3 приведена функциональная схема контура регулирования уровня.

Уз(t) - электрический сигнал, пропорциональный заданному уровню; У(t) - электрический сигнал с датчика уровня, пропорциональный измеренному уровню; Хош(t) - рассогласование (ошибка); Uу(t) - сигнал управления клапаном; S(t) - проходное сечение трубы; L(t) - измеряемый уровень

Рисунок 4.3 - Функциональная схема контура регулирования уровня

В контур регулирования входят: датчик уровня, ПИД-регулятор и исполнительный механизм (клапан с приводом).

На основе функциональной схемы составляем структурную схему (рисунок 4.4).

Wp(p) - передаточная функция ПИД-регулятора; Wкл(p) - передаточная функция регулирующего клапана; Wо(p)- передаточная функция ТВО; Wд(p) - передаточная функция датчика уровня

Рисунок 4.4 - Структурная схема контура

На данном этапе необходимо привести исходную структурную схему к структуре с единичной обратной связью. Преобразование осуществим путем переноса сумматора, а фиктивное звено отбросим, поскольку при описании неважно каким образом получено Lзад(t).

Структурная схема с единичной обратной связью представлена на рисунке 4.5.

Рисунок 4.5 - Структурная схема с единичной обратной связью

Рассчитываем параметры передаточных функции звеньев.

Датчик уровня. Для измерения уровня в системе установлен уровнемер LM 7000. В документации описано, что он имеет свойства инерционного звена со следующими параметрами: Тду = 5с (постоянная времени). Коэффициент усиления найдем из следующих соображений: наименьшему значению уровня 0,1 м соответствует выходной сигнал - 0,004 А; наибольшему уровню - 1,4 м соответствует сигнал - 0,02 А. Отсюда:

Кду = (0,02-0,004)/(1,4-0,1) = 0,012.

Тогда передаточная функция датчика уровня будет выглядеть:

.                                                               (4.1)

Водоотделитель описываем интегрирующим звеном:

                                                                                          (4.2)

Где kР - коэффициент усиления для ТВО, равный 1/S, где S - площадь водоотделителя (10 м2). Кр=1/10 = 0,1;

Зная значение параметра kР и подставив его в формулу (4.2), запишем передаточную функцию для водоотделителя:

.

Регулирующий клапан. В качестве клапана используется регулирующий клапан с механизмом исполнительным электрическим однооборотным Siemens-100/25-0,25. В технической документации на клапан указано, что при расчетах его следует считать колебательным звеном с постоянными времени Т1кл=0,25, Т2кл=0,36. При определении передаточной функции учитываем, что клапан имеет позиционер, сигнал на входе которого составляет 4-20 мА.

Определяем коэффициент усиления следующим образом. Входному сигналу 4 мА соответствует проходное сечение 0 м2, а входному сигналу 20 мА соответствует проходное сечение:

. (4.3)

Тогда:

К=(0,001-0)/(0,02-0,004)=0,063,

.

ПИД - регулятор. Использование ПИД - регулятора необходимо для компенсации колебательного звена. Регулятор представляет собой комбинацию пропорционального, интегрального и дифференциального каналов. В общем виде передаточная функция ПИД регулятора:

.    (4.4)

Подставив вместо  получим:

                                                (4.5)

Так как в составе системы есть интегрирующее звено, то из ПИД-регулятора необходимо исключить интегрирующий канал, иначе передаточная функция системы будет иметь в знаменателе 2-ю степень и система будет неустойчивой. Исследование системы управления ведется с применением программы Matlab. Исследуемая система задается в виде структурной схемы, набираемой из типовых звеньев имеющихся в библиотеке (рисунок 4.6).

Рисунок 4.6 - Структурная схема системы поддержания заданного уровня

График переходного процесса при любых значениях коэффициентов - расходящийся (рисунок 4.7).

Таким образом, для данной системы необходимо использовать ПИД-регулятор:  = 0; / = . Значение  выбираем для компенсации одной составляющей колебательного звена. Выбираем  =  = 0,36.

Передаточная функция ПИД-регулятора выглядит следующим образом:

.

Выбираем настройки ПИД-регулятора на основе сравнительного анализа вариантов.

Примем  = 1, тогда = * = 0,36 (настройки 1). При данных настройках переходный процесс апериодический (рисунок 4.8).

Время переходного процесса составляет =1,49 с.

Рисунок 4.7 - График переходного процесса

Рисунок 4.8 - График переходного процесса (настройки 1)

Для получения логарифмической амплитудной и фазовой характеристики необходимо удалить обратную связь и задать точки ввода-вывода (input point, output point). Далее в окне LTI Viewer выбрать график типа Bode. Графики ЛФХ и ЛАХ системы приведены на рисунке 4.10.

Определим запас устойчивости системы по фазе по формуле


Определим запас устойчивости системы по амплитуде по формуле

 дб.

Необходимо подобрать kи так, чтобы L(w) заняло положение удовлетворительного качества. Будем увеличивать коэффициент усиления K разомкнутой системы. При этом ЛАХ будет смещаться вверх параллельно самой себе и частота среза ωс будет увеличиваться.

Примем  =10, тогда = *=3,6 (настройки 2). При данных настройках переходный процесс апериодический (рисунок 4.9), но время переходного процесса составляет =1470с.

Запас устойчивости системы по фазе: .

Запас устойчивости системы по амплитуде:  дБ.

Из этого видно, что с увеличением коэффициента увеличивается время переходного процесса и запас устойчивости по фазе.

Рисунок 4.9 - График переходного процесса (настройки 2)

Рисунок 4.10 - Логарифмическая амплитудная (сверху) и фазовая характеристики

Таким образом, получены следующие лучшие характеристики для системы с ПИД-регулятором: коэффициент усиления пропорционального звена регулятора 1; коэффициент усиления дифференциального звена регулятора 0,36; длительность переходного процесса 1,49 с; перерегулирование отсутствует; статическая ошибка отсутствует.

5. Охрана труда и техника безопасности

Темой данного дипломного проекта, как уже отмечено ранее, является автоматизация нефтесборного пункта «Манчарово» НГДУ «Чекмагушнефть». С целью обеспечения безопасности производства при монтаже, эксплуатации и ремонте средств автоматизации, в данном разделе необходимо дать характеристику производственной среды и произвести анализ производственных опасностей и вредных факторов. Безопасность производства должна соблюдаться при всех видах работы, связанных с монтажом, эксплуатацией и ремонтом средств автоматизации.

Несоблюдение требования безопасности производства при монтаже, эксплуатации и ремонте средств автоматизации может привести к производственным травмам.

5.1     Характеристика производственной среды и анализ потенциальных опасностей и производственных вредностей

В предыдущих разделах дипломного проекта рассматривалась система автоматического управления технологическими процессами нефтесборного пункта «Манчарово» НГДУ «Чекмагушнефть».

Первичные датчики устанавливаются непосредственно на технологических объектах: уровнемер - на сепараторах, отстойниках, резервуарах, дренажных емкостях; термометр - на насосных агрегатах; манометр - на трубопроводе и т.д., где в процессе эксплуатации системы рабочей средой является продукция нефтяных скважин - нефть, нефтяной (попутный) газ.

При монтаже, эксплуатации и ремонте приборов может возникнуть опасность отравления выделением паров нефтяного газа через неплотные соединения арматуры трубопроводов, при испарении нефти из резервуаров.

Ароматические углеводороды, входящие в состав нефтяного газа, могут вызвать острые хронические отравления, а при длительном соприкосновении рабочих с сырой нефтью могут развиваться и кожные заболевания.

Характеристики вредных веществ, которые используются и образуются в производственном процессе, приведены в таблице 5.1.

Таблица 5.1 - Характеристика вредных веществ

Наименование вещества на рассматриваемом объекте

Агрегатное состояние

Класс опасности веществ

Температура, °С

Концентрационный предел взрываемости, % объем

Характеристика токсичности (воздействие на организм человека)

Предельно допустимая концентрация веществ в воздухе рабочей зоны производственных помещений, мг/м3




Вспышки

Самовоспламенения

Нижний предел

Верхний предел



Нефть сырая

Ж

4

-18

233

1,1

7,4

Наиболее сильное влияние на ЦНС

100

Попутный нефтяной газ

Г

4

-

405…580

6,0

13,5

Отравление организма

300


Вторичные приборы системы автоматизации расположены в помещении с нормальными условиями работы. Классификация основных помещений сооружений НСП в пределах взрывоопасной зоны приведена в таблице 5.2.

Таблица 5.2 - Классификация помещений и наружных установок по взрывопожарной безопасности

Наименование производственных зданий, помещений, наружных установок

Категории взрывопожароопасной и пожарной опасности зданий и помещений (НПБ 105-03)

Классификация зон внутри и вне помещений



Класс взрывопожароопасной или пожароопасной зоны (ПУЭ и ПБ 08-624-03)

Категория и группа взрывопожароопасных смесей (ГОСТ 12.1.011-78) Р51330.5-99 Р51330.11-99

Насосная

А

В-1а

IIА-Т3

Операторная

Д

-

-


Потенциальные опасности, связанные с наличием давления в аппаратах до 0,5 МПа, возникают при нарушении «Правила устройства и безопасной эксплуатации сосудов, работающих под давлением» ПБ 03-576-03, а также в случаях отказа регулирующих органов и приборов контроля системы автоматизации установки.

При монтаже, эксплуатации и ремонте приборов может возникнуть целый ряд опасных факторов, регламентируемых ГОСТ 12.0.003-99 «ССБТ. Опасные и вредные производственные факторы»:

-   монтаж приборов проводится на резервуарах высотой 12 м и более, поэтому может возникнуть опасность падения с высоты;

-        ароматические углеводороды, входящие в состав нефтяного газа, могут вызвать острые хронические отравления, а при длительном соприкосновении рабочих с сырой нефтью могут развиваться кожные заболевания;

-        опасность воспламенения нефтепродукта при нагревании и при использовании для монтажа приборов на резервуарах неискробезопасного инструмента или при необходимости газо- или электросварки;

-        воздействие атмосферного и статического электричества. Для предотвращения от атмосферного электричества применяются молниеотводы.

Статическое электричество также опасно и может служить причиной пожара;

-   опасность воздействия электрического тока на организм человека со стороны эксплутационного оборудования: при нарушении ПТЭ и ПТБ обслуживающим персоналом, в случае повреждения изоляции кабелей, проводов и других токоведущих проводников.

5.2 Мероприятия по обеспечению безопасности производства

5.2.1 Мероприятия по технике безопасности

В данном пункте следует отметить мероприятия по технике безопасности при монтаже, наладке и эксплуатации средств автоматизации на нефтесборного пункта «Манчарово» НГДУ «Чекмагушнефть».

Во избежание несчастных случаев при обслуживании средств автоматизации, направляемый на работу, персонал должен иметь соответствующую подготовку, пройти производственный инструктаж, общими правилами техники безопасности и с безопасными методами работы на поручаемом ему для обслуживания участке или агрегате, а также с методами оказания первой помощи. По окончании инструктажа направляемые на работу сдают экзамен по технике безопасности в соответствии с ПБ 08-624-03, ПУЭ, ПТЭ и получают удостоверение с присвоенной квалификационной группы, дающее им право работать по обслуживанию действующих электроустановок.

В целях снижения опасности и вредности производства при монтаже, эксплуатации и ремонте установок, а также проведения технологического процесса в соответствии с ГОСТ 12.3.002-75 «ССБТ. Процессы производственные. Общие требования безопасности» предусмотрен ряд основных мероприятий:

-   все оборудование снабжено перилами и лестницами, переходными мостиками, освещаемыми электрическими светильниками в темное время суток, для свободного доступа обслуживающего персонала к арматуре и приборам КИПиА;

-        весь производственный процесс на технологических площадках автоматизирован; управление процессом осуществляется автоматически или дистанционно из операторной;

-        все агрегаты размещены в полностью автоматизированных блоках, не требующих постоянного присутствия обслуживающего персонала;

-        заземление по ГОСТ 12.1.030-81 «Электробезопасность, защитное заземление и зануление». Зануление должно обеспечивать безопасность обслуживающего персонала при эксплуатации и ремонте электрооборудования;

-        проведение профилактических работ и операций для предотвращения различных аварийных ситуаций;

-        соблюдение безопасных минимально допустимых расстояний между сооружениями и аппаратами;

-        оснащение технологического оборудования предохранительными устройствами;

-        оснащение устройствами принудительной вентиляции и установками сигнализации во взрыво - и пожароопасных помещениях;

-        блокировка оборудования и сигнализация при нарушениях технологического режима;

-        для предотвращения возникновения опасных потенциалов от статического электричества и вторичных проявлений молний, здания, металлоконструкции, аппараты и трубопроводы имеют защиту, выполненную в соответствии с «Инструкцией по устройству молниезащиты зданий, сооружений и промышленных коммуникаций» (СО 153-34.21.122-2003).

-        создание необходимых производственно-бытовых условий труда для обслуживающего персонала;

-        на каждом рабочем месте должна находиться аптечка с необходимым запасом медикаментов и перевязочных материалов;

-        для индивидуальной защиты обслуживающего персонала предусмотрены основные и вспомогательные изолирующие средства, исправность которых проверяется перед каждым их применением, а также каждые 6-12 месяцев.

Основным направлением работ по охране труда в данное время, является планомерное осуществление комплекса организационных и технических мероприятий, обеспечивающих надежность, эффективность, безопасность работы объектов с необходимой степенью защиты персонала.

5.2.2 Мероприятия по электробезопасности

Одним из основных мероприятий по обеспечению безопасности при эксплуатации средств автоматизации является обеспечение электробезопасности. Она обеспечивается следующими мероприятиями:

-   к работе допускаются лица, имеющие допуск к работе с напряжением до 1000 В;

-        изоляцией электрических устройств в соответствии с техническими условиями (Rиз > 5 МОм);

-        все части устройств, находящихся под напряжением размещены в корпусах, обеспечивающих защиту обслуживающего персонала от прикосновения к деталям, находящимся под напряжением;

-        надежным креплением оборудования при монтаже на объекте автоматизации.

Корпуса устройств заземляются в соответствии с ГОСТ 12.2.007-75 (Rз < 1 Ом). Измерение сопротивления заземляющего устройства производится не реже одного раза в год.

5.3     Мероприятия по промышленной санитарии

Для устранения воздействия на организм человека вредных веществ, в проекте предусмотрены следующие мероприятия:

-        в помещениях насосной предусмотрен дистанционный контроль загазованности с помощью сигнализатора, взрывоопасных концентраций СТМ-10, который непрерывно определяет качество воздуха и при достижении концентрации выше предельно допустимой выдает предупредительный сигнал (это 20% от нижнего предела взрываемости), автоматически включаются вентиляторы. Если концентрация продолжает увеличиваться и достигает 50% от нижнего предела взрываемости, посылается аварийный сигнал, отключается электроэнергия, установка отключается.

-        в связи с вводом автоматического регулирования межфазного уровня в резервуаре, время пребывания операторов в местах наибольшей загазованности сокращено до минимума;

Помимо этого предусмотрены мероприятия:

-        весь работающий персонал ежегодно проходит медосмотр с целью выявления и предупреждения профессиональных заболеваний;

-        имеется возможность приобретения путевок в дома отдыха, санатории и лечебные профилактории.

5.4     Мероприятия по пожарной безопасности

Мероприятия по пожарной безопасности, должны разрабатываться в соответствии с нормативным документом ППБ-01-03. Все первичные приборы контроля и регулирования, установленные по месту, предусматривается выполнять в искробезопасном исполнении 2ExiIIAT2 и lExdIIAT3 (ГОСТ 12.2.020-76 «ССБТ. Электрооборудование взрывозащищенное. Термины и определения. Классификация. Маркировка»), что позволяет производить измерение во взрывоопасной среде.

Согласно НПБ 104-03 «Проектирование систем оповещения людей о пожаре в зданиях и сооружениях» и СниП 21-01-03 «Пожарная безопасность зданий и сооружений», проектом предусмотрено отключение вентиляции при пожаре и звуковое оповещение о пожаре. Пожарная связь также осуществляется по телефону, радио или посредством электрической пожарной сигнализации.

Разбор воды для ликвидации больших пожаров осуществляется через гидранты водопровода высокого давления.

Для тушения пожаров в резервуарах воздушно-механической пеной, предусмотрены стационарные пенокамеры, установленные вблизи крышки резервуаров.

Для ликвидации небольших очагов возгорания, на территории предусмотрена установка щитов с пожарным инвентарем, а также используются огнетушители серии ОХП-10 и ОУ-8.

К электроустановкам, находящимся в помещении предъявляются следующие требования пожарной безопасности в соответствии с ППБ 01-03:

-        контрольно-измерительная и защитная аппаратура, вспомогательные электродвигатели и аппаратуры управления, должны иметь степень защиты, которая соответствует классу зоны, а также должны иметь аппараты защиты от коротких замыканий и перегрузок;

-        запрещается использовать электрические аппараты и приборы в условиях, не соответствующих рекомендациям предприятий изготовителей или имеющих неисправности, которые могут привести к пожару, а также эксплуатировать провода и кабели с поврежденной или потерявшей защитные свойства изоляцией;

-        запрещается пользоваться электронагревательными приборами без подставок из негорючих материалов;

-        запрещается оставлять без присмотра электронагревательные приборы;

-        смазочные материалы хранятся только в специальных металлических лотках с плотно закрывающимися крышками, промасленная ветошь собирается только в специально отведенные ей места.

Система пожарной сигнализации обеспечивает надежную охрану объектов и своевременное оповещение дежурного персонала о возникновении пожара.

5.5     Мероприятия по обеспечению безопасности при работе с электрооборудованием

В данном пункте следует отметить мероприятия по технике безопасности при монтаже, наладке и эксплуатации средств автоматизации на нефтесборном пункте.

Мероприятия по электробезопасности при обслуживании электроустановок до 1000 В для электромонтера диспетчерского оборудования и телемеханики слесарей контрольно-измерительных приборов и автоматики. К работам со средствами автоматизации допускаются лица прошедшие инструктаж по электробезопасности на рабочем месте и сдавшие экзамен по технике безопасности в соответствии с ПБ-08-624-03. Инструктажи допуска персонала к самостоятельной работе соответствует требованиям ГОСТ 12.0.004-91.

При работе в электроустановках до 1000 В без снятия напряжения на токоведущих частях и вблизи них необходимо:

-        оградить, расположенные вблизи рабочего места и другие токоведущие части, находящиеся под напряжением, к которым возможно прикосновение;

-        работать в диэлектрических калошах или стоя на изолирующей подставке, либо на диэлектрическом ковре;

-        применять инструмент с изолирующими рукоятками (у отвёрток должен быть изолирован стержень).

Установка и снятие предохранителей, производится при снятом напряжении. При снятии предохранителей под напряжением необходимо пользоваться изолирующими клещами (штангой), диэлектрическими перчатками и защитными очками (маской).

Непосредственно перед работой (после проведения необходимых отключений), на ключах и кнопках дистанционного управления или коммутационной аппаратуры до 1000 В, должны быть вывешены плакаты: «НЕ ВКЛЮЧАТЬ», «РАБОТАЮТ ЛЮДИ».

Для обеспечения электробезопасности следует применять защитное заземление в соответствии с ГОСТ 12.1.030-81 электроустановки напряжением до 1 кВт сети с изолированной нейтралью не более 4 Ом, согласно ПУЭ.

Заземления электрооборудования обеспечивает безопасность обслуживающего персонала при эксплуатации и ремонте электроустановок, при мощности источника не более 100 кВт, сопротивление заземления составляет не более 10 Ом, согласно ПУЭ.

Заземление токоведущих частей производится в целях защиты работающих от поражения электрическим током в случае ошибочной подачи напряжения на место работы. Внутри зданий, в которых размещается электрооборудование, подлежащее заземлению, прокладывается специальный внутренний контур заземления, обычно по внешнему периметру стен. Внутренний контур соединяется с наружным в двух местах и выполнены сваркой внахлёстку.

При работах в помещениях с повышенной опасностью и особо опасных применяются ручные электрические светильники напряжением не выше 42 В, а при работах в особо неблагоприятных условиях должны использоваться светильники напряжением не выше 12 В.

Все питающие и измерительные линии выполнены изолированными кабелями. Силовые кабели проложены в трубе, провода системы КИПиА в защищенной коробке. Марка и сечение выбираются согласно ПУЭ и обеспечивают безопасность персонала от случайных прикосновений.

Питание аппаратуры контроля и управления осуществляется через отключающуюся аппаратуру, которая обеспечивает аварийное отключение при возникновении опасности поражения электрическим током, в частности, при коротком замыкании или при пробое фазы на корпус.

5.6    Расчет защитного заземления электродвигателя центробежного насоса

Центробежный насос предназначен для перекачки товарной нефти. Приводом насоса является электродвигатель марки В3Г. Для обеспечения электробезопасности в насосной предусмотрено защитное заземление.

Расчет защитного заземления электродвигателя имеет целью определить необходимое число вертикальных электродов при принятых их размера и размещении на плане электроустановки, длину соединительной полосы, исходя из условия, что общее сопротивление растеканию тока заземляющего устройства не превысит допустимых ПУЭ значений.

Таблица № 5.3 - Данные для расчета

Показатели

Значение

Тип двигателя

В3Г

Напряжение электроустановки, В

380

Мощность электродвигателя, кВт

17

Расчетный ток замыкания на землю, А

-

Форма вертикальных электродов

Труба

Длина электродов, м

2

Диаметр электродов, м

0,05

Глубина заложения, м

-

Расстояние между вертикальными электродами, м

4

Форма соединительной полосы

Полоса

Размер полосы, м

0,04

Род грунта

Чернозем

Климатическая зона

2


Допустимое нормативное сопротивление заземляющего устройства Rз определяется согласно ПУЭ

.

Удельное сопротивление грунта для вертикальных электродов, определяется по формуле:

 

где pгр - удельное сопротивление грунта (принимается в зависимости от грунта );

yв - коэффициент сезонности.

Подставив значения в формулу (5.1) получим:

 

Удельное сопротивление грунта для горизонтальной соединительной полосы определим по формуле

 

где yг - коэффициент сезонности.

Подставив значения в формулу (5.2) получим:

.

Сопротивление одиночного заземлителя вычислим по формуле:

,

где L - длина вертикального заземлителя, м;

d - диаметр вертикального заземлителя, м.

.

Необходимое количество вертикальных электродов определяется по формуле

 

Подставив в формулу (5.4) значения получим:

.

Принимаем n1= 7 шт.

Коэффициент использования вертикальных электродов для найденного количества вертикальных электродов с учетом их расположения и отношения расстояния между электродами к их длине при n1= 7 и при отношениях 4/2 = 2 получим:

.

Сопротивление группы вертикальных электродов определим по формуле

 

Подставив в формулу полученные значения получим:

.

Длину горизонтальной соединительной полосы для электродов расположенных в ряд определим но формуле:

 

где а - расстояние между вертикальными электродами а=4 м.

.

Сопротивление растеканию тока соединительной полосы определим по формуле:

.

Подставив значения в формулу (5.7) получим:

.

Коэффициент использования горизонтальной соединительной полосы для найденного числа электродов:

.

Сопротивление соединительной полосы с учетом коэффициента использования определим по формуле

 

Подставив значения в формулу (5.8) получим:

 .

Результирующее сопротивление растекания тока всего заземляющего устройства определяется по формуле:

 

Подставив полученные значения в формулу (5.9) получим:

.

Сравним вычисленное значение сопротивления растекания тока всего заземляющего устройства с допустимой величиной
.

Имеем:

 т.к. .

Следовательно необходимое число вертикальных электродов равно 7 для защитного заземления электродвигателя центробежного насоса предназначенного для перекачки нефти.

6. Оценка экономической эффективности от внедрения системы автоматизации

Назначением нефтесборного пункта «Манчарово» является подготовка определенного качества товарной нефти.

Данное предложение было обосновано тем, что существующие на данном предприятии (ООО «НГДУ «Чекмагушнефть») средства автоматизации нефтесборных пунктов нефти не могут обеспечить требования, предъявляемые к сдаваемой товарной нефти.

6.1    Основные источники экономической эффективности

Экономическая эффективность от внедрения предлагаемого мероприятия обусловлена следующими факторами:

-  получение достоверной информации с технологических объектов для решения задач оперативного контроля и управления процессами подготовки нефти, работы регуляторов, систем сигнализации и защиты;

-       повышение уровня автоматизации, точности и оперативности измерения параметров технологических процессов;

-  сокращение затрат электроэнергии;

-       снижение трудоемкости управления технологическими процессами на НСП;

.2      Методика расчета экономической эффективности

Инвестиции - средства (денежные средства, ценные бумаги, иное имущество, в том числе и имущественные права, имеющие денежную оценку), вкладываемые в объекты предпринимательской и (или) иной деятельности с целью получения прибыли и (или) достижения иного полезного эффекта.

Различаются:

-       капиталообразующие инвестиции, обеспечивающие создание и воспроизводство фондов; состоят из капитальных вложений, оборотного капитала, а также, иных средств, необходимых для проекта;

-       портфельные инвестиции - помещение средств в финансовые активы.

Капитальные вложения - инвестиции в основной капитал (основные средства), в том числе затраты на новое строительство, расширение, реконструкцию и техническое перевооружение действующих предприятий, приобретение машин, оборудования, инструмента, инвентаря, проектноизыскательные работы и другие затраты.

Проект - комплекс действий (работ, услуг, приобретений, управленческих операций и решений), направленных на достижение сформулированной цели.

Инвестиционный проект - обоснование экономической целесообразности, объема и сроков осуществления капитальных вложений, в том числе необходимая проектно-сметная документация. Эффективность инвестиционного проекта характеризуется системой показателей, отражающих соотношение затрат и результатов применительно к интересам его участников.

Необходимо различать понятия: экономическая эффективность и экономический эффект. Под экономическим эффектом в общем случае понимается величина экономии затрат в рублях в результате осуществления какого-либо мероприятия или их совокупности. В традиционных технико-экономических расчетах чаще всего используется величина годового экономического эффекта, т.е. экономии средств за год. Под экономической эффективностью понимается относительная величина, получаемая в результате сопоставления экономического эффекта с затратами, вызвавшими этот эффект. Причем это может быть простое отношение эффекта к соответствующим затратам и более сложные отношения.

Анализ эффективности инвестиционного проекта основывается на моделировании денежных потоков, складывающихся в течении всего срока жизни проекта. Денежный поток (поток реальных денег) складывается из всех притоков и оттоков денежных средств в некоторый момент времени (или на некотором шаге расчета).

Приток денежных средств равен величине денежных поступлений (результатов в стоимостном выражении) на соответствующем шаге. Отток равен платежам (затратам) на этом шаге.

Срок жизни проекта (расчетный период) должен охватывать весь жизненный цикл разработки и реализации проекта вплоть до его прекращения. Срок жизни проекта включает в себя следующие основные стадии (этапы): инвестиционную, эксплуатационную, ликвидационную.

Для оценки эффективности инвестиционных проектов применяется метод дисконтированной оценки, который базируется на учете временного фактора. Данный метод учитывает временной фактор с позиции стоимости денег в будущем. Метод определения экономического эффекта за расчетный период осуществляется следующим образом:

 

где Pt - стоимостная оценка результата реализации проекта (приток денежных средств);

t - стоимостная оценка затрат, включая капитальные вложения (отток денежных средств);

Т - срок жизни проекта (расчетный период);

г - ставка (норма) дисконта;

(Pt - 3t) - поток реальных денег для проекта в целом или отдельного его участника.

Расчетный период разбивается на шаги, в пределах которых производится агрегирование данных, используемых для оценки финансовых показателей. Шаги расчета определяются их номерами (0, 1, ...). Время в расчетном периоде измеряется в годах или долях года и отсчитывается от фиксированного момента, принимаемого за базовый (обычно в качестве базового принимается момент начала или конца нулевого шага).

Норма дисконта (приведения) отражает возможную стоимость капитала, соответствую щую возможной прибыли инвестора, которую он мог бы получить на ту же сумму капитала, вкладывая его в другом месте, при допущении, что финансовые риски одинаковы для обоих вариантов инвестирования. Другими словами, норма дисконта должна являться минимальной нормой прибыли, ниже которой предприниматель счел бы инвестиции невыгодными для себя.

Для инвестиционного проекта в качестве нормы дисконта иногда используется ставка процента по долгосрочным ссудам на рынке капитала или ставка процента, которая уплачивается получателем ссуды.

Если рассчитанный ЧДД положителен, то прибыльность инвестиций выше нормы дисконта и проект следует принять. Если ЧДД равен нулю, то прибыльность равна норме дисконта. Если ЧДД меньше нуля, то прибыльность инвестиций ниже нормы дисконта и от этого проекта следует отказаться. При сравнении альтернативных проектов предпочтение должно отдаваться проекту с большим значением ЧДД.

6.3 Формирование капитальных вложений

К капитальным вложениям относятся затраты на приобретение оборудования, монтаж и наладку приборов. Стоимостные показатели предоставлены плановым отделом ООО «НГДУ «Чекмагушнефть» и приведены в таблице 6.1.

Объём капиталовложений рассчитывается по формуле:

 

где К - объём капиталовложений, тыс. руб.;

 - затраты на оборудование, тыс. руб.;

 - затраты на пуско-наладочные работы (ПНР), тыс. руб.;

 - затраты на строительно-монтажные работы (СМР), тыс. руб.

Таблица 6.1 - Вид капитальных затрат и их объём

Вид капитальных затрат

Значение, тыс. руб.

Стоимость оборудования

11000

Стоимость СМР и ПНР (в сумме)

1300

Итого

12300


6.4 Формирование эксплуатационных затрат

Эксплуатационные затраты рассчитываются по формуле:

Э = At + ЗПоб + Со + Рт + Эл

где Э - эксплуатационные затраты, тыс. руб.;

At - амортизационные отчисления, тыс. руб.;

ЗПоб - заработная плата персонала, тыс. руб.;

С0 - отчисления на социальные нужды, тыс. руб.;

Рт - затраты на текущий ремонт и обслуживание оборудования, тыс. руб.;

Эл - затраты на электроэнергию, тыс. руб.

Амортизационные отчисления рассчитываются по формуле:

 

где Na - норма амортизации;

t - эксплуатационный срок (t=10 лет).

Расчет заработной платы обслуживающего персонала производится по формуле (6.5):

,

где ЗПИ, ЗПСЛ, ЗП0 - ЗП соответственно инженера, слесаря КИПиА,

оператора, тыс. руб.;

NH, NCJI, N0 - количество соответственно инженеров, слесарей КИПиА, операторов.

Расчет отчислений на социальные нужды производится исходя из фонда оплаты труда и берётся 34,6 % от ЗПоб

 

Трудозатраты определяются как 20% от амортизационных отчислений:

 

Энергетические затраты определяются по формуле:

 

где Wy - установленная электромощность;

Тр - число рабочих часов;

Sэ - тариф на электроэнергию, руб/кВт*ч.

Результаты всех расчётов сведены в таблицу 6.2.

Таблица 6.2 - Эксплутационные затраты

Наименование затрат

Значение, тыс. руб.

Амортизация

1100

Фонд оплаты труда

360

Отчисления на социальные нужды

136,800

Отчисления на ремонт и техническое обслуживание

220

Отчисления на электроэнергию

257,894

Итого

2074,694


.5   Расчет экономии от использования автоматизации НСП

Введение предлагаемых мероприятий на НСП позволит:

-       уменьшить себестоимость операций подготовки нефти на НСП; для определения экономического эффекта по данной статье Эобр воспользуемся формулой:

,

где Кобр - показатель, учитывающий снижение себестоимости процессов НСП за счет внедряемых мероприятий;

QH - производительность НСП;

Ст - себестоимость подготовки 1 тонны нефти.

-       в связи с использованием различных современных средств автоматизаций подготовки нефти на НСП снизить количество рабочего персонала на 4 человека (за счет операторов);

-       в связи с использованием различных современных средств автоматизаций подготовки нефти на НСП снизить количество рабочего персонала на 4 человека (за счет операторов); для определения экономического эффекта по данной статье рассчитаем:

-       оптимизация режимов работы технологического оборудования, повышение надежности и производительности, 20%;

Экономии по различным статьям от использования автоматизации НСП приведены в таблице 6.3.

Таблица 6.3 - Экономии от использования автоматизации на НСП

Наименование видов экономии

Значение, тыс. руб.

Уменьшение себестоимости подготовочных операций на НСП

2367,3

Сокращение численности персонала

288

Увеличение надежности оборудования

2000

Итого

4655,3


В результате получаем экономию =4655300 рублей в год.

6.6 Расчет экономического эффекта

Исходные данные для расчета экономического эффекта приведены выше, а результаты расчета представлены в таблице 6.4.

Поскольку полученное значение чистого дисконтированного дохода положительно (ЧДД=3563000 рублей), то можно утверждать, что автоматизация нефтесборного пункта «Манчарово» ООО «НГДУ «Чекмагушнефть» является эффективным. Потоки денежных средств представлены на рисунке 6.1.

Срок окупаемости проекта находят, как отношение капитальных вложений к доходу, получаемому от внедрения данного проекта:

Ток =12300 / 1618,4 = 7,6 года.

Таблица 6.4 - Расчет экономического эффекта

Год

Выгоды, тыс. руб.

Капитальные затраты, тыс. руб.

Экспл. затраты, тыс. руб.

Общие затраты, тыс. руб.

Амортизация, тыс. руб.

Чистый доход, тыс. руб.

Дисконт

Дисконт. доход, тыс. руб.

Накопленный дисконт. доход, тыс. руб.

0

-

12300

-

12300

-

-12300

1

-12300

-12300

1

4655,3

-

2074,7

2074,7

1100

1618,4

0,91

2345,8

-9954,2

2

4655,3

-

2074,7

2074,7

1100

1618,4

0,83

2131,6

-7822,6

3

4655,3

-

2074,7

2074,7

1100

1618,4

0,75

1938

-5884,6

4

4655,3

-

2074,7

2074,7

1100

1618,4

0,68

1762,6

-4122,1

5

4655,3

-

2074,7

2074,7

1100

1618,4

0,62

1610,3

-2511,8

6

4655,3

-

2074,7

2074,7

1100

1618,4

0,56

1455,5

-1056,3

7

4655,3

-

2074,7

2074,7

1100

1618,4

0,51

1323,9

267,5

8

4655,3

-

2074,7

2074,7

1100

1618,4

0,47

1205,1

1472,7

9

4655,3

-

2074,7

2074,7

1100

1618,4

0,42

1094,2

2566,9

10

4655,3

-

2074,7

2074,7

1100

1618,4

0,39

996,1

3563

Итого (ЧДД)

3563

3563

Рисунок 6.1 - Потоки денежных средств

ЗАКЛЮЧЕНИЕ


В данном дипломном проекте произведен анализ существующей системы автоматизации НСП «Манчарово», в результате которого были выявлены недостатки в системе управления трубным водоотделителем.

Для совершенствования системы решено произвести установку уровнемера границы раздела фаз, который будет обеспечивать непрерывный контроль и управление. Для этого был произведен анализ существующих принципов измерения. Предпочтение было отдано ультразвуковым уровнемерам. Произведя сравнительный анализ представленных на рынке приборов был выбран уровнемер LM-7000. Также для осуществления функции управления были рассчитаны настройки ПИД-регулятора.


СПИСОК ИСПОЛЬЗОВАННЫХ ИСТОЧНИКОВ


1      Дудников, В. АСУ ТП на базе SCADA - пакета GENESIS 32: опыт, решения, наработки / Янина М., Савин С., Максименко В., Мурыжников А. - М.: Современные технологии автоматизации, 2003. - 38 с.

2       Бальцер, С. Автоматизация подготовки нефти / Красных В., Наумов А., Фролов А. - М.: Современные технологии автоматизации, 2003. - 32 с.

         НПБ 88-2001. Нормы пожарной безопасности. Установки пожаротушения и сигнализации нормы и правила проектирования. - Взамен СНиП 2.04.09-84, НПБ 21-98, НПБ 22-96, НПБ 56-96; Введ 01.01.2002. - М.: 2002 - 18 с.

         РД 08-200-98. Правила безопасности в нефтяной и газовой промышленности. - М.: НПО ОБТ, 1999. - 190 с.

         ППБ-01-03. Правила пожарной безопасности в Российской Федерации. - Взамен ППБ 01-93; Введ. 30.06.2003. - М.: 2003 - 120 с.

ПРИЛОЖЕНИЕ

Перечень демонстрационных листов

         Цели и задачи ВКР.

         Технологическая схема НСП «Манчарово».

         Функциональная схема автоматизации ТВО

         Используемые средства автоматизации.

         Конструкция датчика ДУЖЭ-200М.

         Сравнение характеристик ультразвуковых уровнемеров.

         Структурная схема LM-7000.

         Расчет настроек ПИД-регулятора.

         Функциональная схема автоматизации ТВО после модернизации.

         Выводы.

Похожие работы на - Автоматизация технологических объектов нефтесборного пункта 'Манчарово'

 

Не нашли материал для своей работы?
Поможем написать уникальную работу
Без плагиата!
Без нейросетей!