Вертикальний дисковий фільтр

  • Вид работы:
    Контрольная работа
  • Предмет:
    Другое
  • Язык:
    Украинский
    ,
    Формат файла:
    MS Word
    573,44 Кб
  • Опубликовано:
    2014-08-28
Вы можете узнать стоимость помощи в написании студенческой работы.
Помощь в написании работы, которую точно примут!

Вертикальний дисковий фільтр

МІНІСТЕРСТВО ОСВІТИ І НАУКИ УКРАЇНИ

НАЦІОНАЛЬНИЙ УНІВЕРСИТЕТ ХАРЧОВИХ ТЕХНОЛОГІЙ

Кафедра машин і апаратів харчових і фармацевтичних виробництв








Контрольна робота по дисципліні ТОГ

на тему: «Вертикальний дисковий фільтр»


Виконала студентка групи ТЖ-4-4

Овчаренко Ю.П.

Перевірив

доц.,к.т.н. Бабанов І.Г.






Київ 2014

Зміст

Вступ

Аналіз патентної літератури

Опис апаратурно-технологічної схеми

Технічна характеристика апарату

Опис головного апарату

Правила експлуатації апарата

Санітарна обробка

Висновки

Список використаної літератури

Вступ

Олієжирова галузь є однією з основних галузей харчової промисловості України. Станом на початок 2013 року вона включає близько 50 великих переробних підприємств які за підсумками 2013 року переробили 8820019 тон олійного насіння, з них насіння соняшнику 95,4 %, сої - 4,4 %, льону - 0,009 %, гірчиці - 0,04 % , ріпаку - 0,02 %[ 1 ] .

Продукціяолієжирового підкомплексу в основному представлена рафінованою та нерафінованою олією, кулінарними жирами, майонезами і соусами, маргарином, макухою (шротом), саломасом та ін. [ 2 ] .

За сучасних умов господарювання ринок оліє жирової продукції серед основних світових продовольчих ринків є найбільш динамічним у своємурозвитку. Даний ринок для України має, на сьогоднішній день стратегічно важливе значення,оскільки є чи не найстабільнішим джерелом валютних надходжень. З огляду на це, подальшаучасть України на світовому ринку олієжирової продукції є досить важливою. Водночас, дляактивної участі на світовому ринку повинні на внутрішньому ринку створені якісніпередумови для сталого розвитку підприємств олієжирового комплексу країни.

Олієжировий комплекс, і, насамперед, основні його складові - вирощування й переробка насіння соняшнику - формують одну з найбільших галузей агропромислового комплексу України.В середньому за останні п'ять років під вирощування соняшника було зайнято близько 15% усіх посівних площ. Питома вага виробництва соняшника в групі олійних культур за цей період склала більше 70%. У секторі промислової переробки виробництво рослинних олій займає до 10% від обсягу всієї виробленої продукції харчової промисловості. Питома вага соняшникової олії у виробництві рослинних жирів становить близько 97%[ 3 ] .

Огляд науково-технічної та патентної літератури

Самоочисний фільтр.

Технічним завданням винаходу є удосконалення конструкції фільтра, в якому, завдяки конструктивним особливостям фільтруючого елемента досягається підвищена його продуктивність.


Суть запропонованого технічного рішення полягає в тому, що у самоочисному фільтрі, який містить циліндричний вертикальний конус з донною та верхньою кришками, як мінімум однією перегородкою, утворюючої камери забрудненої рідини та фільтрату, патрубками для підведення забрудненої рідини, відведення фільтрату і злива забруднень та оглядним люком, установлений у корпусі фільтруючий елемент і пристрій зворотної промивки, вихід з якого через запірний орган сполучений з атмосферою, згідно з винаходом фільтруючий елемент виконаний у вигляді двох концентрично установлених циліндрів, утворюючи разом з двома торцевими стінками кільцеву порожнину, по висоті якої радіально та по колу додаткові камери забрудненої рідини і фільтрату, сполучені вікнами відповідно з основними камерами забрудненої рідини і фільтрату, при цьому парні або непарні плоскі перегородки виконані проникними, що дозволяє підвищити продуктивність фільтра.

Запропонований фільтр може бути використаний для очистки потоків забрудненої рідини значної продуктивності так, як фільтр має значну фільтруючу поверхню, завдяки раціональному розташуванню фільтруючих перегородок та наявності при цьому декількох десятків додаткових камер [ 4.

Новинка серед пластинчатих фільтрів -фільтри серії «Професіонал».

Пластинчастий фільтр для вина «Професіонал» 40 × 40 - універсальний фільтр-прес, призначений для фільтрації вина і рослинної олії (найбільш часто на фільтрах цього типу фільтрується соняшникова олія). Пропонується 5 моделей пластинчастих фільтрів цієї серії, з площею фільтрації від 1,6м² до 8,0м². Фільтр - картон, 20 × 20 см. Компанія «Пінта» пропонує широкий асортимент фільтр-картону розміром 20х20 см для фільтрації з використанням пластинчастих фільтрів. Використовуючи різні типи фільтр-картону можна проводити всі види фільтрації: від грубої до стерильною. Фільтр для вина «Хобі» 20 × 20 Фільтри серії «Хобі» - пластинчасті фільтра малої продуктивності. Основне призначення - фільтрація вина. У залежності від марки використовуваного фільтрувального картону, можна проводити грубу, освітлюючу, стерилізуючу і поліруючу фільтрацію вина. Фільтр для вина «Професіонал» 20 × 20 (30 пластин) Фільтр для рослинної олії «Хобі» 20 × 20 Фільтр-прес 20х20, 14 пластин, з насосом Фільтр-прес 20х20, 8 пластин, без насоса Фільтр-прес 20х20, 8 пластин , з насосом Фільтрувальні листи, 40 × 40 см[ 5 ].


Технологія з використанням дискових фільтрів

Технологія безперервного відбілювання олій з фільтрацією на дискових фільтрах, з максимальною продуктивністю установки 120 т олії на добу здійснюється в апараті попереднього відбілювання, куди подається вибільних глина в кількості 1,2% від маси олії, а час перебування суспензії в змішувачі 15 -20 хв. Процес ведеться при температурі 85-90ºС при інтенсивному перемішуванні дволопатевою мішалкою з частотою обертання 274 об / хв відбувається попереднє відбілювання, сушіння і деаерація суспензії. Потім суспензія передається в апарат остаточного відбілювання, де за допомогою конусоподібного розпилювача, розміщеного у верхній частині апарату, розбризкується і у вигляді тонкої плівки стікає вниз. Залишковий тиск в апаратах підтримується 4 кПа, розрідження створюється за допомогою трьохступінчатого паро ежекторного блоку. Процес відбілювання в апараті протікає протягом 30 хв при температурі 95 ° С. Після цього суспензія в дискових фільтрах фільтрується і олія температурою 80 ° С виходить з фільтра і спрямовується на дезодорацію або гідрогенізацію.


Вертикальний дисковий фільтр з фільтруючою поверхнею 15-20 м2 продуктивністю 1-5 м3 / год. призначений для відділення олій від вибільних глини. Він представляє собою циліндричний апарат, усередині якого установлений порожнистий вал з фільтруючими дисками діаметром 1000 мм в кількості 21-25 шт.

Фільтрація здійснюється при температурі 90-95 ° С під тиском 0,3-0,4 МПа.

У фільтр подається гострий пар для знежирення осаду в міру скупчування його на поверхні дисків. Осад видаляється з дисків за рахунок відцентрової сили, створюваної при обертанні валу. Допустима кількість осаду на фільтруючих дисках при поверхні фільтрації 15 м2 і товщині осаду 25 мм становить 180 кг [ 6 ] .

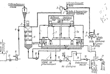
Опис технологічної схеми процесу відбілювання

Нейтралізована, промита і висушена олія, із резервуара 1 насосом 2 безперервно подається в змішувач 3, в якому змішується з віддільними порошками. В даній схемі в олію можна вносити два різних виду порошків. Вони можуть бути відбілюючими з вибірковою адсорбцією різних колірних речовин і домішок, чи один вид порошку служить для відбілювання, а інший утворює на фільтрах дренажний шар, який полегшує фільтрування і знімання осаду.

Обидва порошки аерозольтранспортом подаються в два бункера 4, із яких вони за допомогою живильників-дозаторів 5 безперпервно, в заданих кількостях, подаються в змішувач 3.

Із змішувача суспензія порошків в олії засмоктується в деаератор 6. В даній схемі операція видалення повітря з олії і додаткова її сушка винесені в окремий апарат. З деаератора, суспензія переходить у два горизонтальних відбілюючих апарата 7, які працюють послідовно. Відбілена олія самопливом поступає в збірник-охолоджувач 8, в якому олія при необхідності, перед фільтруванням, охолоджується проточною водою.

Відпрацьовані відбільні порошки відділяються від олії фільтруванням на двох поперемінно працюючих саморозгрузочних фільтрах 10. Суспензія подається на фільтри насосами 9. Профільтрована відбілена олія, через автоматичні ваги, поступає в збірний резервуар 12.

Мутні порції фільтрату, які витікають з фільтрів у пусковий період, повертаються на повторне фільтрування.

Фільтри працюють циклічно. Після відкладання на поверхні фільтруючих елементів слою осаду, помітно сповільнюю чого швидкість фільтрування, роботу переключають на другий фільтр, встановлений в лінії, а перший зупиняють на чистку. Для цього із зупиненого фільтру зливають в збірник 11 олію, що залишилася, а осад на фільтруючих рамах продувають гострою водяною парою чи інертним газом. Олія, що віджимається, разом з конденсатом також надходить в збірник 11.

Після відстаювання конденсат з конічного дна збірника зливається через жироловку в очисну систему промислових стоків, а олія перекачується в резервуар для зберігання, або йде на подальшу обробку. Частково обезжирений осад віддільних порошків механічно вивантажується з фільтра і скидається в контейнери для транспортування до місця подальшої обробки, чи пакується в тару для подальшої реалізації. Розрідження в системі створюється водо кільцевим вакуум-насосом 13.

Технічна характеристика дискових фільтрів типу Фунда

Поверхня фільтрування, м2 ……………………………….30

Температура фільтрує мого матеріалу,˚С…………...до 120

Число фільтруючих елементів ( дисків), шт………………40

Діаметр фільтруючого елемента ( диска), мм…………..1000

Частота обертання дисків в період вивантаження осаду, хв-1….300

Потужність електродвигуна, кВт………………………….30

Розрахунковий тиск, МПа

при фільтруванні……………………………………………до 0,35

при продувці………………………………………………...до 0,8

Повна вмістимість апарата, м3……………………………..2,44

Розміри, мм

Діаметр корпуса……………………………………………..1150

Висота циліндра………………………………………………2290

Висота усіченого конуса……………………………………..735

Повна висота………………………………………………….4180

Опис головного аппарата

Фільтр вертикальний напірний пластинчастий типу Фунда призначений для очищення харчових і технічних рослинних олій на різних стадіях їх виробництва (первинна очистка, вінтеризації, відбілювання, гідрогенізація), також може застосовуватися для очищення інших аналогічних рідин, неагресивних по відношенню до вуглецевої сталі.

В даній схемі, процесу відбілювання, фільтр використовується з метою відділення відпрацьованих відбільних порошків від відбіленої олії. Вивантаження осаду, що утворюється в процесі фільтрації на робочих елементах апарата ( дисках ) здійснюється механічним способом за рахунок відцентрової сили.

Дисковий фільтр системи Фунда представляє собою вертикальний сталевий зварений апарат з циліндричним корпусом 1 і дном 4 у вигляді усіченого конуса. Фільтр закривається сферичною кришкою 10, яка з’єднується з корпусом за допомогою фланців на болтах. По центру апарату проходить вертикальний вал 2, на якому закріплено 40 фільтруючих елементів ( дисків ) 3. Кожен фільтруючий елемент складається з двох частин: металічної фільтруючої сітки з нержавіючої сталі і суцільного металевого диску. Фільтрувальні елементи кріпляться на відстані 40 мм один від одного за допомогою дистанційних втулок.

Суспензія рослинної олії з відбільними порошками, яка йде на фільтрацію, подається у фільтр через патрубок 8, який розміщений в конусній частині апарата. Евакуація повітря з апарата по мірі його заповнення олією проводиться через патрубок 14, який з’єднаний з вакуумною системою. По заповненні апарата олією патрубок 14 вимикається і олія, що й далі надходить починає просочуватися через фільтруючу поверхню дисків 3.

Фільтрована олія проходить в кільцеву порожнину вала 2, з якого в подальшому виводиться через патрубок 5. Подача олійної суспензії відбувається безперервно при температурі 90-100˚С.

Після продувки у відпрацьованій віддільній глині залишається в середньому 15% олії.

Для вивантаження осаду вмикають електродвигун 11, який через клинопасову передачу 13 обертає вал 2 із закріпленими на ньому фільтруючими дисками 3. Частота обертання валу 300хв-1.

Під дією відцентрової сили, осад скидається з поверхні дисків і падає у конічну частину фільтра 4. До нижньої частини валу прикріплено три ворушителі 9, які попереджують зависання осаду, що вивантажується. Осад відпрацьованої відбільної глини, який скидається з дисків, вивантажується через нижній розвантажувальний патрубок 7, перекриваємийзадвижкою з пневматичним приводом. Після вивантаження осаду фільтр готовий до наступного циклу фільтрування [ 7 ] .

Дискові фільтри типу Фунда мають такі позитивні характеристики:

Повністю закрита система процесу

Модульна конструкція

Велика поверхня фільтрації в невеликому за розміром апараті

Низькі втрати продукту

Ефективна промивка осаду

Мінімальне використання промивної рідини

Короткий час перебування продукту в апараті

Простота обслуговування

Висока експлуатаційна доступність [ 8 ] .

Правила експлуатації

Експлуатація обладнання підприємств харчової промисловості включаєкомплекс організаційно-технічних заходів, що забезпечують надійність ідовговічність обладнання, тобто здатність його виконувати роботу з належною точністю й швидкістю протягом певного часу до повного фізичного або морального зношування.

Експлуатація технологічного обладнання включає: пуск машини;регулювання швидкості або короткі зупинки під час технологічного процесу; повну зупинку й відключення машини від енергоживлення по закінченні зміни; виконання окремих технологічних операцій; технічний догляд і нагляд за машиною; спостереження під час експлуатації й підготовка до ремонту.

Догляд за обладнанням має найважливіше значення для збереження йогопрацездатності. При належному догляді можна значно збільшити термін служби машини до чергового ремонту [ 9 ] .

Правильна експлуатація фільтру типа Фунга полягає у:

Перевірці апарата та його робочих частин перед пуском

Регулювання допустимих режимів роботи механізмів

Регулювання наповненості фільтру олійною суспензією та підтримка його рівня

Вчасному переходу процесу фільтрації з одного фільтру на інший

Видаленні остаточного вмісту суспензії після закінчення фільтрації

Вчасному спуску конденсату

Вивантажуванні осаду, перед яким відкривають пневмозадвижку на штуцері. Після того як пневмозадвижка буде відкрита подають газ у верхній барботер. Одночасно з подачею газу включають електродвигун фільтра.

Для підготовки фільтра до наступного циклу фільтрації припиняють подачу газу і вимикають привод робочих дисків, ретельно перевіряють правильність перекриття запірної арматури і закриття пневмозадвижки.

Санітарна обробка

Після закінчення роботи, поверхні фільтра і його робочих неодноразово промивають гарячою водою і ретельно їх протирають.

Періодично 2-3 рази на місяць проводять промивку фільтра 5%-им розчином лугу і гарячою водою з наступним просушуванням фільтра гарячим повітрям [ 10 ] .

Висновок

Олієжировийпідкомплекс завжди займав значне місцесеред підприємств агропромислового комплексу України. Останні роки галузьдосягнула значних результатів як на внутрішньому, так і на світовому ринку.

Продукція галузі наразі має стійку зростаючу динаміку, яка формується під впливомнаступних чинників:

використання рослинних олій в якості біодизельного пального;

широке використання відходів олієжирового виробництва (паливні брикети,корми для тваринництва);

розширення виробництва продуктів харчування на базі олії і жиріврослинного походження через їх дешевизну в порівнянні з тваринними жирами;

зростання потреб хімічної промисловості в технічних рослинних жирах (мило,оліфа, мастила, косметика, ліки та ін.).

Враховуючи це, можна зробити висновок, що нарощування обсягівфункціонування підкомплексу здатне вирішити проблему економічного зростання тапродовольчої безпеки країни [ 11 ] .

Список використаної літератури

Олійно-жирова галузь України. Інформаційно-аналітичний бюлетень олійно- жирової галузі України та Російської Федерації. Показникироботи за 2001 - 2012 роки. - Харків: УКРНДІОЖ

<http://www.economy.nayka.com.ua/?оp=1&z=2040>

Кузьмінська Н.Л. Особливості функціонування олійно-жирової галузі України // Н.Л. Кузьмінська // Економіка АПК. - 2011. - № 12. - С. 161-165.

Самоочисний фільтр //ФінкельштейнЗельман Лазарович, Аль-ХавалдехАбдалла Сулейман, Бондаренко Василь Порфенійович // опис до деклараційного патенту на винахід/

<http://www.ukroliya.kiev.ua//> дисковий фільтр відбілювання олія

<http://studopedia.ru/2_3961_neprerivnoe-otbelivanie-i-filtratsiya.html>

Кошевой Е.П. Технологическоеоборудование предприятий производства растительных масел. - СПб: ГИОРД, 2001. - 368с

Руководство по методам исследования, технохимическому контролю и учету производства в масложировой промышленности / Под ред. В. П. Ржехина, А. Г. Сергеева : 3 т. - Л.: ВНИИЖ.

<http://dspace.nuft.edu.ua/jspui/bitstream/123456789/12744/1/086-13A.pdf>

Товбин И. М., Файнберг Е. Е. Технологическое проектирование жироперерабатывающих предприятий ( Рафинация и гидрогенизация ) - 2-е изд., перер. и доп. - М.: «Легкая и пищевая пром-ть», 1983. - 415 с.

<http://www.agro-business.com.ua/2010-06-11-12-52-32/1306-2012-11-16-11-32-17.html>

Похожие работы на - Вертикальний дисковий фільтр

 

Не нашли материал для своей работы?
Поможем написать уникальную работу
Без плагиата!
Без нейросетей!