Разработка информационной системы организации на примере магазина оборудования для фитнеса
Содержание
Введение
. Функциональное назначение магазина
фитнес оборудования
2. Обзор существующих информационных
систем в магазине фитнес оборудования
3. Анализ структурных функциональных методов проектирования
информационной системы
3.1
Назначение и состав методологии SADT (IDEF0)
.1.1
Элементы графической нотации IDEF0
3.2 Назначение и состав DFD
.2.1 Элементы графической нотации DFD
3.2.2
Правила и рекомендации построения DFD
4.
Функциональный анализ деятельности организации
5. Структурная модель программно-аппаратного обеспечения ИС
Заключение
Список использованной литературы
Введение
В последние несколько лет спорт начал активно возвращать свою былую
популярность, даже входить в моду. Во всех городах открываются тренажерные залы
и спортивные фитнес-клубы. Население заинтересовалось в том, чтобы заботиться о
своем здоровье, физическом состоянии и иммунитете своих детей. А для того,
чтобы заниматься спортом, необходимо запастись, как минимум, удобной спортивной
одеждой, не говоря уже о всевозможном инвентаре и оборудовании. И все эти
товары можно найти только в специализированных спортивных магазинах.
Индустрия спорта активно растет и с завидной регулярностью предлагает все
новые тренажеры, спортивную одежду и обувь. Спортсмены, занимающиеся всерьез, зачастую
следят за изменениями такого рода и время от времени с удовольствием обновляют
свой спортивный инвентарь и гардероб. А учитывая тот факт, что модернизация -
это процесс беспрерывный, а спортивная отрасль - одна из самых растущих в мире,
автоматизация рабочих процессов магазина фитнес оборудования на данном этапе
актуальна.
В настоящее время в мире непрерывного потока информации, все большую
актуальность приобретают процессы автоматизации работ. В связи с этим постоянно
разрабатываются программы, с помощью которых решаются возникающие проблемы.
Создание информационной системы предполагает, что основные операции по
накоплению, хранению и переработке информации возлагается на вычислительную
технику, специалист же выполняет только определенную часть ручных операций и
операций, требующих творческого подхода при подготовке управленческих решений.
Вычислительная техника при этом работает в тесном взаимодействии с
пользователем, который контролирует ее действия, меняя значения отдельных
параметров в ходе решения задачи, а также вводит исходные данные для решения
задач и функций управления.
Целью курсовой работы явилась разработка модели информационной системы
магазина фитнес оборудования. В ходе поставленной цели были выдвинуты следующие
задачи:
анализ предмета исследования, в частности магазина фитнес оборудования;
описание информационных программ, обеспечивающих непрерывную и
качественную работу магазина фитнес оборудования;
анализ структурных функциональных методов проектирования информационной
системы;
построение модели информационной системы продажи фитнес оборудования.
1. Функциональное назначение магазина
фитнес оборудования
Специализированный магазин, расположенный вдали от
крупных сетевых спортивных магазинов, вместе с высокой пропускной способностью,
ориентирующийся на обслуживание узкой группы потребителей, занимающихся
фитнесом. Площадь магазина примерно 1500 кв. м, так как магазин
специализируется на продаже разнообразного фитнес оборудования. В магазине
предусмотрены 3 кассовых аппарата, аппаратура для оформления документов и
занесения в базу данных клиентов и складское помещение. Персонал состоит из
кассиров, консультантов, администраторов, менеджеров, грузчиков, водителей и
охранников.
В данном спортивном магазине будет продаваться:
Кардио-тренажеры;
- Силовые тренажеры;
Свободные веса;
Аэробика, йога, пилатес;
Тренажеры для инверсии и растяжки;
Оздоровительное оборудование;
Функциональный тренинг;
Тяжелая атлетика, бокс, единоборства;
Фитнес-мебель;
Детский фитнес.
Магазин будет позиционироваться в среднем - высоком
ценовом сегменте.
По мере улучшения работы, приобретения опыта и (или)
обострения конкуренции возможно развитие предприятия в сеть магазинов.
На современном этапе перехода к рыночным отношениям в
нашей стране стимулирование сбыта продукции начинает играть важную роль для
успешной деятельности любого предприятия. Возросшая конкуренция вынуждает
предприятия-изготовителей идти на все большие уступки потребителям и
посредникам в сбыте своей продукции с помощью стимулирования. Кроме того, объективным
фактором возрастания роли стимулирования является то, что эффективность рекламы
снижается из-за растущих издержек и рекламной тесноты в средствах массовой
информации.
Поэтому все большее число предприятий прибегает к
стимулированию сбыта, как к средству, которое может эффективно поддержать
рекламную кампанию, и целью данной работы является описать значение и важность
маркетинга, а особенно стимулирования сбыта.
Процесс сбыта в анализируемом магазине фитнес
оборудования включает в себя три элемента установление доверительных отношений
между представителями по работе с заказчиками и розничными торговцами;
обеспечение розничных торговцев необходимой информацией в том объеме, который
позволял бы им успешно продавать фитнес оборудование; наконец, поддержка
розничных продавцов уже после продажи. Главная мысль фирмы гласит: "наша
цель - не сбыт товара розничным торговцам, наша цель - продажа товара
потребителю. Поэтому розничный торговец является для нас партнером. Наши
торговые представители всегда начеку, они мыслят, как розничные торговцы и
продают товар потребителю".
В нашем магазине фитнес оборудования у представителей
по сбыту, на подготовку к сделке уходит в среднем 70% рабочего времени. И
только 30% - непосредственно на саму сделку по продаже.
Команда представителей по сбыту организована в
компании в соответствии с тремя основными каналами распределения фитнес
оборудования: специализированные спортивные магазины, торговые центры.
Штат представителей по сбыту соответствует каналу
распределения, поскольку именно канал распределения наиболее оперативно
реагирует на нужды и запросы потребителей. Вознаграждение команды получают как
за краткосрочные достижения, так и за долговременные успехи. В первом случае
размер вознаграждения зависит от объемов продаж и прибылей в текущем квартале,
во втором - от работы всей команды и от общекомандных усилий. "В списке
побудительных мотивов деньги обычно стоят на четвертом ил пятом месте, -
утверждают учредители. - Главная же мотивация - одобрение хорошо сделанной работы.
Именно это является движущей силой успеха". Руководство компании постоянно
отмечает успехи представителей по сбыту, и это, есть, ключ к высокому уровню
мотивации, энергичность и удовлетворенности менеджеров по сбыту.
Работа магазина связана с накоплением большого количества информации о
данных по фитнес оборудованию, предлагаемых различными фирмами-производителями.
Традиционно информация храниться на интернет сайтах производителей. При этом
трудно осуществить быстрый отбор нужных, наиболее качественных товаров при
столь огромном многообразии производителей.
Основанием разработки послужил ряд причин, возникающих в силу влияния
человеческого фактора, которые отрицательно сказываются на качестве и
интенсивности работы магазина фитнес оборудования, а это, прежде всего:
возможность случайной ошибки в ручном поиске фитнес оборудования;
невозможность быстрого подбора нужной фирмы фитнес оборудования при столь
большом объеме информации;
- сложность поиска необходимой информации.
С помощью информационной системы экономится время сотрудников и
заказчиков магазина за счёт автоматизации получения и поиска данных. Внедрение
программы существенно снизит время, необходимое на обработку информации и
предоставление данных об имеющемся фитнес оборудовании клиенту.
Магазин осуществляет заказ фитнес оборудования в различных странах. Также
в магазине ведется статистика продаж, отражающая спрос на те или иные товары,
и, соответственно, потребность магазина в них (сколько единиц, на какую сумму,
какого товара продано за последнее время) и на ее основе составляются заказы на
требуемые товары в дальнейшем. Выбор фирмы-поставщика на каждый конкретный
заказ осуществляют менеджеры магазина. В заказах перечисляется наименование
товара, их количество.
В магазине в любой момент можно получить любую информацию об
оборудовании, находящемся на складе, а также можно узнать, какое фитнес
оборудования заказано, также его количество, и даже проследить его нахождение в
пути. Фитнес оборудование хранится на складе.
При выборе и формировании ассортимента фитнес оборудования учитываются
различные критерии, такие как:
- торговая марка производителя;
- его качество;
- комплектация;
- цена (в зависимости от покупательной способности клиентов);
- прочие пожелания клиента.
2. Обзор существующих информационных систем в магазине фитнес
оборудования
Информационная система - это совокупность взаимосвязанных элементов,
представляющих собой информационные, кадровые и материальные ресурсы, процессы,
которые обеспечивают сбор, обработку, преобразование, хранение и передачу
информации в организации.
Информационная система управления представляет собой коммуникационную
систему по сбору, передаче, переработке информации об объекте, снабжающую
работников различного ранга для реализации функции управления.
Применение информационных систем существенно снижает трудоемкость ведения
учета за счет повторного использования общих массивов информации. При этом в
магазине ведется сквозной управленческий и регламентированный (бухгалтерский и
налоговый) учет.
Рисунок 1 - Информационная система управления магазином
В магазине фитнес оборудования существует большое количество различных
типов ИС: от традиционных до сложных, работающих на базе локальных и глобальных
компьютерных сетей.
Автоматизация работы магазина фитнес оборудования представляет собой
непростую задачу по ряду причин:
требуется организация нескольких мест кассира, позволяющих комфортно
работать в условиях повышенной нагрузки;
большой объем товарной базы - тысячи наименований разного типа;
должна быть обеспечена быстрая приемка большого количества и ассортимента
товара, часть которого нужно маркировать;
формирование аналитических отчетов, товарных документов по установленным
формам. Обеспечение обмена данными с бухгалтерскими программами.
В магазине информационные системы активно используются уже довольно
давно. Полная компьютеризация всех этапов товародвижения в магазине позволит не
только ускорить процесс товародвижение, но и повысить надежность контроля
процесса товародвижения.
Организация рабочего места кассира на основе информационной системы
позволяет не просто рационализировать, но и коренным образом изменить работу
кассиров в сторону повышения ее эффективности.
При правильной организации расчетной зоны магазина, с использованием
информационных систем, резко снижается возможность возникновения очередей на
выходе из торгового зала, упрощается внутренний документооборот магазина и
обмен информацией между различными службами торгового предприятия, появляется
возможность использовать труд меньшего количества работников и, как следствие,
увеличивается прибыльность магазина и его положительный имидж среди
покупателей.
Информационные системы представляют собой определенные технические
комплексы и программное обеспечение, связывающее в единую локальную
компьютерную сеть все кассовые комплексы магазина, штрих-кодовое и
измерительное оборудование, а также компьютеры в бухгалтерии и дирекции со
всеми подключенными к ним периферийными устройствами.
Наиболее популярными системами, используемыми в настоящее время для
автоматизации торговой и складской деятельности предприятий, а также и в
анализируемом магазине фитнес оборудования, являются программы "1С: Торговля
и склад" и "1С: Управление торговлей".
"1С: Управление торговлей 8" - это
современный инструмент повышения эффективности бизнеса торгового предприятия.
Прикладное решение позволяет в комплексе автоматизировать задачи оперативного и
управленческого учета, анализа и планирования торговых операций, обеспечивая
тем самым эффективное управление современным торговым предприятием.
"1C: Торговля и склад"
предназначена для учета любых видов торговых операций. Благодаря гибкости и
настраиваемости система способна выполнять все функции учета - от ведения
справочников и ввода первичных документов до получения различных ведомостей и
аналитических отчетов.
"1C: Торговля и склад"
автоматизирует работу на всех этапах деятельности предприятия и позволяет:
вести раздельный управленческий и финансовый учет;
вести учет от имени нескольких юридических лиц;
вести партионный учет товарного запаса с возможностью выбора метода
списания себестоимости (FIFO, LIFO, по средней);
вести раздельный учет собственных товаров и товаров, взятых на
реализацию;
оформлять закупку и продажу товаров;
производить автоматическое начальное заполнение документов на основе
ранее введенных данных;
вести учет взаиморасчетов с покупателями и поставщиками, детализировать
взаиморасчеты по отдельным договорам;
выполнять резервирование товаров и контроль оплаты;
вести учет денежных средств на расчетных счетах и в кассе;
вести учет товарных кредитов и контроль их погашения;
вести учет переданных на реализацию товаров, их возврат и оплату.
При использовании программы "1C: Торговля и склад" пользователь может:
задать для каждого товара необходимое количество цен разного типа,
хранить цены поставщиков, автоматически контролировать и оперативно изменять
уровень цен;
работать с взаимосвязанными документами;
выполнять автоматический расчет цен списания товаров;
быстро вносить изменения с помощью групповых обработок справочников и
документов;
вести учет товаров в различных единицах измерения;
получать самую разнообразную отчетную и аналитическую информацию о
движении товаров и денег;
автоматически формировать бухгалтерские проводки для 1C: Бухгалтерии.
"1C: Торговля и склад" содержит
средства обеспечения сохранности и непротиворечивости информации:
возможность запрещения пользователям прямого удаления информации;
специальный режим удаления данных с контролем перекрестных ссылок;
возможность запрещения пользователям редактировать данные за прошлые
отчетные периоды;
установка запрета на редактирование печатных форм документов;
запирание системы пользователем при временном прекращении работы.
Система "1C:
Торговля и склад" наряду со своими плюсами имеет ряд недостатков:
- требует больших денежных затрат на приобретение;
- установить систему "1C: Торговля и склад" может не любой пользователь;
для работы с системой персонал должен пройти специализированные курсы.
Рассмотренные программы являются основными и широко используемые
программы для торговли и складского хозяйства. Так же существует большое
разнообразие похожих программ. Например:
Программа "БЭСТ-4 МАГАЗИН" автоматизирует работу торгового зала
с различными электронными кассовыми аппаратами и POS-терминалами. Чеки
выбиваются на основании электронных прайс-листов, в которых отражены все
необходимые характеристики товара. Эта программа отличается развитыми функциями
учета движения товаров на складе и в торговом зале, обеспечивает работу со
счетами-фактурами и автоматическое формирование книг закупок и продаж ТМЦ,
партионный учет и продажу товаров комплектами.
Программный комплекс "Гепард" (Windows) предназначена для
комплексной автоматизации различных видов торговой деятельности. Существует два
варианта поставки: для розничной и оптовой торговли.
В состав комплекса в настоящее время входят модули:
Администратор комплекса;
Товарный склад;
Отдел продаж;
Прайс-листы;
Анализ товарного склада;
Книга продаж;
Книга закупок;
Себестоимость контрактов;
Общая бухгалтерия;
Финансовый анализ;
Касса;
Банк;
Платежные поручения;
Основные средства;
Материалы;
Регистрация счетов-фактур;
Делопроизводство.
Программа "ФолиоWin" ориентирована на различные группы
пользователей:
ФолиоWin-Склад 4 - для малых предприятий;
ФолиоWin 7 - для крупных и средних предприятий (на платформе MS-SQL
Server);
ФолиоWin7Е - малых и средних предприятий (MSDE- версия) Две последние
являются клиент-серверными продуктами, которые обладают следующими
возможностями:
ввод данных с 5-50 рабочих мест при интенсивной работе (основан на
особенностях архитектуры клиент-сервер);
многоуровневая система разграничения доступа, полная конфиденциальность
информации, высокая надежность;
встроенный генератор отчетов и форм, дополнительная библиотека отчетов и
документов;
одновременная работа со многими складами как с одним складом, среди
прочих включающая функции: ввода в один документ товаров из разных складов,
установки общих скидок и цен, перерасчета учетных цен, автоподбора партий к
оплате, получения сводной много складской отчетности;
дополнительные возможности по оптимизации и быстродействию комплекса с
помощью программного модуля ФОЛИО-Мультисервер (поставляется отдельно).
Программа "Оборот+ версии 7.0" предназначена для ведения
складского и финансового учета в магазине, оптовой фирме, на складе. Она
автоматизирует все складские, финансовые операции.
"SLS- Склад" - эта программа при ведении учета основных средств
позволяет на каждое основное средство оформить карточку учета с подробным
описанием характеристик и отражать историю постановки на учет, начисления
амортизации, переоценки и выбытия.
"Домино 8" - от компании Софт-Вест разработана для
автоматизации торговых организаций. Она сочетает в себе простоту и удобство
работы, гибкость настройки и глубину анализа деятельности предприятия,
позволяет контролировать и эффективно использовать все имеющиеся ресурсы.
Она помогает поддерживать оптимальный ассортимент товарных запасов,
формировать заказы на поставку товаров, получать всю необходимую бухгалтерскую
отчетность. На ее основе имеется несколько отраслевых решений:
ДОМИНО: Магазин. Для предприятий розничной торговли как одиночных, так и
объединенных в сеть;
ДОМИНО: Торговый Дом. Для торговых холдингов;
ДОМИНО: Фаст-Фуд- Для предприятий быстрого питания, баров, кафе;
ДОМИНО: Центр досуга. Для кинотеатров, концертных залов, центров досуга.
3. Анализ структурных функциональных методов проектирования
информационной системы
.1 Назначение и состав методологии SADT (IDEF0)
Методология
SADT (Structured Analysis and Design Technique - методология структурного
анализа и проектирования) представляет собой совокупность методов, правил и
процедур, предназначенных для построения функциональной модели системы.
Начало
разработки данной методологии было положено Дугласом Россом (США) в середине
60-х гг. ХХ в. С тех пор системные аналитики компании SofTech, Inc. улучшили
SADT и использовали ее в решении широкого круга проблем. Программное
обеспечение телефонных сетей, диагностика, долгосрочное и стратегическое
планирование, автоматизированное производство и проектирование, конфигурация
компьютерных систем, обучение персонала, управление финансами и
материально-техническим снабжением - вот некоторые из областей эффективного
применения SADT. Широкий спектр областей указывает на универсальность и мощь
методологии SADT. В программе "Интеграции компьютерных и промышленных
технологий" (Integrated Computer Aided Manufacturing, ICAM) Министерства
обороны США была признана полезность SADT. Это привело к публикации ее части в
1981 г., называемой IDEF0 (Icam DEFinition), в качестве федерального стандарта
на разработку программного обеспечения. Под этим названием SADT стала
применяться тысячами специалистов в военных и промышленных организациях.
Последняя редакция стандарта IDEF0 была выпущена в декабре 1993 г. Национальным
институтом по стандартам и технологиям США (National Institute Standards and Technology,
NIST).
Стоит
отметить, что IDEF0 рекомендована для использования Госстандартом РФ и активно
применяется в отечественных госструктурах (например, в Государственной
налоговой инспекции РФ).
Данная
методология при описании функционального аспекта информационной системы
конкурирует с методами, ориентированными на потоки данных (DFD). В отличие от
них IDEF0 позволяет:
описывать
любые системы, а не только информационные (DFD предназначена для описания
программного обеспечения);
создать
описание системы и ее внешнего окружения до определения окончательных
требований к ней. Иными словами, с помощью данной методологии можно постепенно
выстраивать и анализировать систему даже тогда, когда трудно еще представить ее
воплощение.
Таким
образом, IDEF0 может применяться на ранних этапах создания широкого круга
систем. В то же время она может быть использована для анализа функций
существующих систем и выработки решений по их улучшению.
Основу
методологии IDEF0 составляет графический язык описания процессов. Модель в нотации
IDEF0 представляет собой совокупность иерархически упорядоченных и
взаимосвязанных диаграмм. Каждая диаграмма является единицей описания системы и
располагается на отдельном листе.
Модель
(AS-IS, TO-BE или SHOULD-BE) может содержать 4 типа диаграмм:
контекстную
диаграмму;
диаграммы
декомпозиции;
диаграммы
дерева узлов;
диаграммы
только для экспозиции (for exposition only, FEO).
Контекстная
диаграмма (диаграмма верхнего уровня), являясь вершиной древовидной структуры
диаграмм, показывает назначение системы (основную функцию) и ее взаимодействие
с внешней средой. В каждой модели может быть только одна контекстная диаграмма.
После описания основной функции выполняется функциональная декомпозиция, т.е.
определяются функции, из которых состоит основная.
Далее функции
делятся на подфункции и так до достижения требуемого уровня детализации
исследуемой системы. Диаграммы, которые описывают каждый такой фрагмент
системы, называются диаграммами декомпозиции. После каждого сеанса декомпозиции
проводятся сеансы экспертизы - эксперты предметной области указывают на
соответствие реальных процессов созданным диаграммам. Найденные несоответствия
устраняются, после чего приступают к дальнейшей детализации процессов.
Диаграмма
дерева узлов показывает иерархическую зависимость функций (работ), но не связи
между ними. Их может быть сколько угодно, поскольку дерево можно построить на
произвольную глубину и с произвольного узла.
Диаграммы для
экспозиции строятся для иллюстрации отдельных фрагментов модели с целью
отображения альтернативной точки зрения на происходящие в системе процессы
(например, с точки зрения руководства организации).
.1.1
Элементы графической нотации IDEF0
Методология
IDEF0 нашла широкое признание и применение, в первую очередь, благодаря простой
графической нотации, используемой для построения модели. Главными компонентами
модели являются диаграммы. На них отображаются функции системы в виде
прямоугольников, а также связи между ними и внешней средой посредством стрелок.
Использование всего лишь двух графических примитивов (прямоугольник и стрелка)
позволяют быстро объяснить правила и принципы построения диаграмм IDEF0 людям,
незнакомым с данной методологией. Это достоинство позволяет подключить и
активизировать деятельность заказчика по описанию бизнес-процессов с
использованием формального и наглядного графического языка.
Рассмотрим
основные элементы графической нотации IDEF0 (рисунок 2).

Рисунок 2 -
Элементы графической нотации IDEF0
Прямоугольник
представляет собой работу (процесс, деятельность, функцию или задачу), которая
имеет фиксированную цель и приводит к некоторому конечному результату. Имя работы
должно выражать действие (например, "Продажа товара", "Кассовая
операция", "Возврат бракованного товара").
Взаимодействие
работ между собой и внешним миром описывается в виде стрелок. В IDEF0 различают
5 видов стрелок:
вход (англ.
input) - материал или информация, которые используются и преобразуются работой
для получения результата (выхода). Вход отвечает на вопрос "Что подлежит
обработке?". В качестве входа может быть как материальный объект (сырье,
деталь, экзаменационный билет), так и не имеющий четких физических контуров.
Допускается, что работа может не иметь ни одной стрелки входа. Стрелки входа
всегда рисуются входящими в левую грань работы;
управление
(англ. control) - управляющие, регламентирующие и нормативные данные, которыми
руководствуется работа. Управление отвечает на вопрос "В соответствии с
чем выполняется работа?". Управление влияет на работу, но не преобразуется
ей, т.е. выступает в качестве ограничения. В качестве управления могут быть
правила, стандарты, нормативы, расценки, устные указания. Стрелки управления
рисуются входящими в верхнюю грань работы. Если при построении диаграммы
возникает вопрос, как правильно нарисовать стрелку сверху или слева, то
рекомендуется ее рисовать как вход (стрелка слева);
выход (англ.
output) - материал или информация, которые представляют результат выполнения
работы. Выход отвечает на вопрос "Что является результатом работы?".
В качестве выхода может быть как материальный объект (деталь, автомобиль,
платежные документы, ведомость), так и нематериальный (выборка данных из БД,
ответ на вопрос, устное указание). Стрелки выхода рисуются исходящими из правой
грани работы;
механизм
(англ. mechanism) - ресурсы, которые выполняют работу. Механизм отвечает на
вопрос "Кто выполняет работу или посредством чего?". В качестве
механизма могут быть персонал предприятия, студент, станок, оборудование,
программа. Стрелки механизма рисуются входящими в нижнюю грань работы;
вызов (англ.
call) - стрелка указывает, что некоторая часть работы выполняется за пределами
рассматриваемого блока. Стрелки выхода рисуются исходящими из нижней грани
работы.
.2 Назначение и состав DFD
При построении функциональной модели системы альтернативой методологии
SADT (IDEF0) является методология диаграмм потоков данных (Data Flow Diagrams,
DFD). В отличие от IDEF0, предназначенной для проектирования систем вообще, DFD
предназначена для проектирования информационных систем. Ориентированность этой
методологии на проектирование автоматизированных систем делает ее удобным и
более выгодным инструментом при построении функциональной модели TO-BE.
Как и в IDEF0 основу методологии DFD составляет графический язык описания
процессов. Авторами одной из первых графических нотаций DFD (1979 г.) стали Эд
Йордан (Yourdon) и Том де Марко (DeMarko).
В настоящее время наиболее распространенной является нотация
Гейна-Сарсона (Gane-Sarson).
Модель системы в нотации DFD представляет собой совокупность иерархически
упорядоченных и взаимосвязанных диаграмм. Каждая диаграмма является единицей
описания системы и располагается на отдельном листе. Модель системы содержит
контекстную диаграмму и диаграммы декомпозиции.
Принципы построения функциональной модели с помощью DFD аналогичны
принципам методологии IDEF0. Вначале строится контекстная диаграмма, где
отображаются связи системы с внешним окружением. В дальнейшем выполняется
декомпозиция основных процессов и подсистем с построением иерархии диаграмм.
.2.1 Элементы графической нотации DFD
Согласно DFD источники информации (внешние сущности) порождают
информационные потоки (потоки данных), переносящие информацию к подсистемам или
процессам. Те в свою очередь преобразуют информацию и порождают новые потоки,
которые переносят информацию к другим процессам или подсистемам, накопителям
данных или внешним сущностям - потребителям информации.
При
построении диаграмм различают элементы графической нотации, представленные на
рисунке 3.
Рисунок 3 -
Элементы графической нотации DFD
Поток данных
определяет информацию (материальный объект), передаваемую через некоторое
соединение от источника к приемнику. Реальный поток данных может быть
информацией, передаваемой по кабелю между двумя устройствами, пересылаемыми по
почте письмами, магнитными лентами или дискетами, переносимыми с одного
компьютера на другой и т.д.
Каждый поток
данных имеет имя, отражающее его содержание. Направление стрелки показывает
направление потока данных. Иногда информация может двигаться в одном
направлении, обрабатываться и возвращаться назад в ее источник. Такая ситуация
может моделироваться либо двумя различными потоками, либо одним -
двунаправленным.
На диаграммах
IDEF0 потоки данных соответствуют входам и выходам, но в отличие от IDEF0
стрелки потоков на DFD могут отображаться входящими и выходящими из любой грани
внешней сущности, процесса или накопителя данных.
Процесс (в
IDEF0 - функция, работа) представляет собой преобразование входных потоков
данных в выходные в соответствии с определенным алгоритмом.
Каждый
процесс должен иметь имя в виде предложения с глаголом в неопределенной форме
(вычислить, рассчитать, проверить, определить, создать, получить), за которым
следуют существительные в винительном падеже, например:
"Ввести
сведения о клиентах";
"Рассчитать
допускаемую скорость";
"Сформировать
ведомость допускаемых скоростей".
Номер
процесса служит для его идентификации и ставится с учетом декомпозиции. В
отличие от IDEF0 вложенность процессов обозначается через точку (например, в
IDEF0 - "236", в DFD - "2.3.6").
Преобразование
информации может показываться как с точки зрения процессов, так и с точки
зрения систем и подсистем. Если вместо имени процесса "Рассчитать
допускаемую скорость" написать "Подсистема расчета допускаемых
скоростей", тогда этот блок на диаграмме стоит рассматривать, как
подсистему.
Накопитель
(хранилище) данных представляет собой абстрактное устройство для хранения
информации, которую можно в любой момент поместить в накопитель и через
некоторое время извлечь, причем способы помещения и извлечения могут быть
любыми.
Накопитель
данных может быть реализован физически в виде ящика в картотеке, области в
оперативной памяти, файла на магнитном носителе и т.д.
Накопителю
обязательно должно даваться уникальное имя и номер в пределах всей модели
(всего набора диаграмм). Имя накопителя выбирается из соображения наибольшей
информативности для разработчика. Например, если в качестве накопителей
выступают таблицы проектируемой базы данных, тогда в качестве имен накопителей
рекомендуется использовать имена таблиц. Таким образом, накопитель данных может
представлять собой всю базу данных целиком, совокупность таблиц или отдельную
таблицу. Такое представление накопителей в дальнейшем облегчит построение
информационной модели системы.
Внешняя
сущность (терминатор) представляет собой материальный объект или физическое
лицо, выступающие как источник или приемник информации (например, заказчики,
персонал, программа, склад, инструкция). Внешние сущности на DFD по смыслу
соответствуют управлению и механизмам, отображаемым на контекстной диаграмме
IDEF0.
Определение
некоторого объекта, субъекта или системы в качестве внешней сущности указывает
на то, что она находится за пределами границ проектируемой информационной
системы. В связи с этим внешние сущности, как правило, отображаются только на
контекстной диаграмме DFD. В процессе анализа и проектирования некоторые
внешние сущности могут быть перенесены на диаграммы декомпозиции, если это
необходимо, или, наоборот, часть процессов (подсистем) может быть представлена
как внешняя сущность.
.2.2
Правила и рекомендации построения DFD
Правила и
рекомендации построения модели DFD в основном совпадают с принятыми в IDEF0. По
аналогии с IDEF0 у каждого процесса (подсистемы) на диаграмме потоков данных
должен быть как минимум один входящий и один выходящий поток. Процесс должен
запускаться на выполнение либо через обрабатываемый, либо через управляющий
поток данных. Работа каждого процесса должна завершаться конкретным
результатом.
Каждый
накопитель данных также должен иметь как минимум один входящий и один выходящий
поток. Наличие только входящих потоков в накопитель означает, что информация
накапливается, но не используется.
Наличие
только выходящих потоков из накопителя также является ошибкой. Прежде чем
использовать данные из накопителя, они должны там появиться в результате работы
какого-либо процесса (подсистемы, внешней сущности). Исключением из правил
считается случай, когда накопитель является внешней сущностью. Тогда
допускается наличие либо только входящих стрелок, либо только выходящих
стрелок.
Таким образом, диаграммы потоков данных (DFD) обеспечивают удобный способ описания передаваемой
информации как между частями моделируемой системы, так и между системой и
внешним миром. Это качество определяет область применения DFD - они используются для создания
моделей информационного обмена организации, например модели документооборота.
Кроме того, различные вариации DFD
широко применяются при построении корпоративных информационных систем.
4. Функциональный анализ деятельности организации
Объектом анализа является магазин фитнес оборудования. Для построения
информационной системы его работы, необходимо учитывать контроль качества над
товаром и закон о защите прав потребителя.
Ниже перечислены основные уровни создания модели с использованием нотаций
IDEF0:
Рисунок 4;
DFD:
Рисунок 5, Рисунок 8, Рисунок 9;
IDEF3:
Рисунок 6, Рисунок 7.
Верхний уровень:
На этом уровне рассматривается самый верхний уровень информационной
системы управления работы магазина фитнес оборудования (Рисунок 4).
К входным данным этой системы будут относиться "Информация об
оборудовании". Управляющей информацией являются критерии проверки качества
товара и закон о защите прав потребителя, управляющим механизмом - рабочий
персонал. Выходные данные представляются в виде оборудования и прилагающиеся
документы.
После проведения декомпозиции получаем развернутую схему процесса продажи
фитнес оборудования (Рисунок 5).
Проведем декомпозицию Элемента "Предварительная подготовка".
Деятельность "Подготовка к продаже" включает следующие действия
(Рисунок 6): "Консультация с заказчиком", "Выбор
оборудования", "Наличие оборудования на складе". После элемента
"Консультация с заказчиком" переходим к элементу "Выбор
оборудования", при этом клиенту выдается анкета с ассортиментом. Далее в
"Выбор оборудования" клиент определяется с ассортиментом и передает
заполненную анкету следующему элементу "Наличие оборудования на
складе". Далее, если оборудование в наличии, то переходим к следующему
блоку.
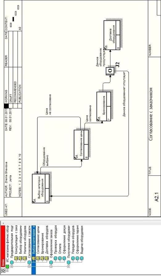
Проведем дальнейшую декомпозицию. Элемент "Согласование с
заказчиком" включает следующие действия (Рисунок 7): "Выбор категории
оборудования" предоставляется прайс-лист и происходит "Согласование
цены", далее, если цена согласована, отправляется заявка на бронирование -
"Бронирование", затем накладная на доставку, оборудование
доставляется - "Доставка оборудования".
В результате декомпозиции элемента "Оформление заказа", мы
получаем систему, состоящую из трех элементов (Рисунок 8): "Проверка
оборудования", "Оплата", "Оформление документов".
Последующая декомпозиция элемента "Получение оборудования"
получаем три новых элемента: "Передача оборудования",
"Оформление гарантии", "Выдача оборудования с прилагающимися
документами" (Рисунок 9).
Рисунок 4 - IDEF0
Рисунок 5 - DFD

Рисунок 6 - IDEF3 "Предварительная
подготовка"

Рисунок 7 - IDEF3 "Согласование с
заказчиком"

Рисунок 8 - DFD "Оформление заказа"

Рисунок 9 - DFD "Получение оборудования"
5.
Структурная модель программно-аппаратного обеспечения ИС
Разработанная
ИС должна включать себя комплекс аппаратных и программных средств,
расположенных в узлах локальной сети и должна устанавливаться не более чем на 4
рабочие станции в пределах предприятия.
Рабочие
станции включают следующие аппаратные средства:
Минимальные аппаратные средства:
· CPU Intel® Core™ i3 2330М 2.20 GHz;
· RAM DDR-III 6 Gb;
· VGA NVIDIA GeForce GT 520MX 2048 Mb;
· 1 HDD 500 Gb;
· 1 HDD 1 Tb.
Рекомендуемые аппаратные средства:
· CPU Intel® Core™ i5 3770K 3.50 GHz;
· RAM DDR-III 6 Gb;
· VGA NVIDIA GeForce GT 720 1024 Mb;
· 1 SSD 500 Gb;
· 1 HDD 1 Tb.
Рабочие станции включают следующие программные средства:
Минимальные программные средства:
· Microsoft Windows XP Professional x32
· Microsoft Office 2007 x32
· Eset NOD32 Smart Security 4
· Клиентская часть ИС
Рекомендуемые программные средства:
· Microsoft Windows 7 Ultimate x64
· Microsoft Office 2013 x64
· Eset NOD32 Smart Security 7
· Клиентская часть ИС
Основания выбора программного обеспечения. Microsoft Windows 7 Ultimate x64: возможность
работы с любым из 35 языков, гибкость, поддержка многоядерности, 64-разрядность
и т.д. Microsoft Office 2013 x64:
удобный интерфейс, интеграция с "облачными" хранилищами, онлайн
редактировка документов и т.д. Eset NOD32 Smart Security 7: эффективная защита всей
корпоративной сети, оптимальный уровень безопасности системы, высокая
производительность работы при минимальных системных требованиях.
Сервер данных включает следующие аппаратные средства:
Минимальные аппаратные средства:
· CPU Intel® Core™ i3 2670QM 2.20 GHz;
· RAM DDR-III 6 Gb;
· 1 HDD 1Tb.
Рекомендуемые аппаратные средства:
· CPU Intel® Core™ i5 2670QM 2.20 GHz;
· RAM DDR-III 8 Gb;
· 1 SSD 1Tb.
Сервер данных включает следующие программные средства:
Минимальные программные средства:
• Windows Server 2003
• MySQL Database 5.5.23
Основания выбора программного обеспечения. MySQL Database:
многопоточность, ODBC драйвер, гибкая система привилегий и паролей,
бесплатность в большинстве случаев и т.д.
Рекомендуемые программные средства:
• Windows Server 2012 R2
• Oracle Database 12c Enterprise Edition
Основания выбора программного обеспечения. Oracle Database 12c Enterprise
Edition: предлагает более 500 функций, включая новую архитектуру, которая
упрощает процесс консолидации баз данных в облаке и позволяет клиентам
управлять несколькими базами данных как одной без изменения приложений, идеально
подходит для компаний среднего бизнеса. Оно включает одну подключаемую базу
данных для облака. Windows Server 2012 R2: безопасность, удобный
пользовательский интерфейс, усовершенствованный диспетчер задач и т.д.
бизнес фитнес программный доставка
Таким образом, при выполнении курсовой работы, цель и поставленные задачи
были выполнены. А именно была реализована система организации на примере
магазина фитнес оборудования при использовании программного средства AllFusion Process Modeler. Были построены диаграммы, описывающие функциональную
схему магазина по методологиям IDEF0,
DFD, IDEF3.
Важную роль в успешном привлечении новых клиентов и способности успешно
конкурировать на рынке продаж фитнес оборудования играют автоматизированные
системы, которые предназначены для оптимизации работы, в первую очередь для
поиска необходимой информации о нужной продукции. При помощи такой системы
можно сократить время для поиска и доставки нужных для клиента товаров.
Разработанная система позволяет осуществлять функционирование магазина
или же целой сети. Данная информационная система разрабатывалась для небольших
магазинов, аптек или же для интернет магазинов. Назначение информационной
системы - поиск и анализ информации, конечным потребителем которой является клиент.
Основное значение ИС - создание современной инфраструктуры для управления
предприятием или же другим учреждением.
Разработка ИС организации необходима для возможного улучшения и
оптимизации методов работы, а именно для повышения качества, скорости, что в
свою очередь ведет к повышению конкурентоспособности магазина.
Список использованной литературы
1. Ансофф И. Информационные системы управления / И. Ансофф.
- М.: Лектор, 2009. - 51 с.
2. Вендров А.М. CASE-технологии. Современные методы и средства
проектирования информационных систем / А.М. Вендров. - М.: Финансы и
статистика, 2010. - 176 с.
. Душин В.К. Теоретические основы информационных
процессов и систем / В.К. Душин. - М.: Финансы и статистика, 2009. - 348 с.
. Евельсон Л.И., Рафаловская М.Я., Методические
указания к курсовой работе по дисциплине "Теория информационных процессов
и систем" для студентов III курса, обучающихся по направлению подготовки
бакалавров 230400 Информационные системы и технологии / Евельсон Л.И.,
Рафаловская М.Я. - Брянск.: Издательство БГИТА, 2013. - 18с.
. Советов Б.Я. Теория информационных процессов / Б.Я.
Советов. - М.: Изд-во Академия, 2010. - 432 с.
6. IDEF0: функциональное моделирование деловых процессов
[Электронный ресурс] http: // ooad.asf.ru / standarts / IDEF / IDEF0 / List01.
aspx
7. Диаграммы потоков данных DFD [Электронный ресурс]
http://www.ami.nstu.ru
8. Управление бизнес-ресурсами [Электронный ресурс]
http://bpm.siteedit.ru