Виготовлення хлібного квасу

  • Вид работы:
    Курсовая работа (т)
  • Предмет:
    Другое
  • Язык:
    Украинский
    ,
    Формат файла:
    MS Word
    632,12 Кб
  • Опубликовано:
    2014-03-01
Вы можете узнать стоимость помощи в написании студенческой работы.
Помощь в написании работы, которую точно примут!

Виготовлення хлібного квасу

МІНІСТЕРСТВО ОСВІТИ І НАУКИ УКРАЇНИ

НАЦІОНАЛЬНИЙ УНІВЕРСИТЕТ ХАРЧОВИХ ТЕХНОЛОГІЙ

Кафедра біотехнології продуктів бродіння і виноробства










ЗВІТ

з навчальної практики на тему:

«Хлібний квас»

Виконала студентка групи БКЦВ ІІІ-1 _______І.М. Літушко

Керівник практики від кафедри __________А.І. Тенетка








Київ НУХТ 2014

Графік проходження навчальної практики

Вид роботи

Час

1

Інструктаж з техніки безпеки

15.12.13

2

Робота у бібліотеці: - тема: «Історія хлібного квасу» - тема: «Характеристика технологій виробництва хлібного квасу» - тема: «Аналіз рецептурного складу хлібного квасу» - тема: «Аналіз сучасного асортименту квасу на ринку України»

10.02.14 - 10.03.14 11.02.14 - 13:00-14:00 15.02.14 - 10:00-12:00  4.03.14 - 09:00-11:00 7.03.14 - 12:00-13:00

3

Оформлення звіту про практику

10.03.14

4

Захист звіту про практику

14.02.14

























































Зміст

. Вступ

. Характеристика технологій виробництва квасу

.1 Загальна характеристика квасу, асортимент, харчова та біологічна цінність

. Аналіз рецептурного складу та технології виробництва квасу

. Аналіз сучасного асортименту квасу на ринку України

. Принципова технологічна схема виробництва квасу

. Апаратурно-технологічна схема виробництва квасу

. Специфікація

. Висновки

. Список використаної літератури

Вступ

Хлібний квас має свою багатовікову історію і по праву вважається українським національним напоєм. Перша згадка про нього є в літописі - у 988 році з нагоди хрещення киян князь Володимир наказав роздати їм їжу та напої: мед в бочках та хлібний квас.

За старих часів готували хлібні, фруктові, ягідні, медові та інші кваси. Сировиною для виробництва квасу були жито, ячмінь, пшоно, гречка, фрукти, ягоди, мед, цукор, різні прянощі, трави, коріння і т. д. З цієї сировини готували сусло (водний екстракт), який потім зброджували.

На Україні було більше ніж 150 рецептів квасів: квас Солодкий, Кислий, Старовинний, Північний, Весняний, Ароматний, Темний, Білий, Селянський, Сухарний, М’ятний, Квас для окрошки, кислі Щі, Монастирський, Його Імператорської Величності Семенівського полку, квас з хроном, кмином, запашний квас, Боярський, Сільський, Козацький, Волзький, Київський, Воронезький, Московський, Брусничний, Журавлинний, Морошковий, Горобиновий і Барбарисовий, Вишневий, Малиновий, Суничний, Смородиновий, Абрикосовий, Лимонний, Апельсиновий, Імбирний, Фруктовий та інші.

Незважаючи на велике поширення квасу, технологія приготування його була примітивна, а квасоварильні заводи характеризувалися невеликою потужністю та переважним використанням ручної праці. При переробці хлібної сировини (сухарі, квасні хлібці, борошно, солод і т. д.) в процесі виробництва квасу втрачалося до 30 % екстрактивних речовин, тобто речовин, здатних при затиранні (змішуванні подрібнених зернопродуктів з водою) переходити в розчин.

Сучасний хлібний квас за смаковими, спрагогамуючими й освіжаючими властивостями - один з кращих слабоалкогольних напоїв. Він містить діоксид вуглецю, спирт й молочну кислоту, що утворилися під час бродіння та обумовлюють гостроту смаку. Квас володіє освіжаючою дією, а також містить корисну для організму людини мікрофлору (дріжджі та молочнокислі бактерії), вітаміни (B1, B2, PP, D, пантотенову кислоту), макро- та мікроелементи (Fe, K, Na, Ca, Mg, P, S, Cl, Mo).

Квас - відносно калорійний напій, в 1 л якого міститься 840-1260 кДж (200-300 ккал). Живильною основою хлібного квасу є вуглеводи (сахароза, мальтоза, декстрини) та амінний азот. Комплекс зазначених компонентів з вуглеводами й амінокислотами визначає корисність хлібного квасу. Крім того, відомо, що молочнокислі бактерії і продукт їхньої життєдіяльності - молочна кислота - стабілізують дію шлунково-кишкового апарату людини, пригнічуючи і знешкоджуючи хвороботворні мікроорганізми та регулюючи кислотність шлунка. Квас сприяє обміну речовин, регулює функції центральної нервової системи, сприяє окислювально-відновним процесам при диханні живих клітин, нормальному розподілу солей у кісткових тканинах, а також поліпшує діяльність серцево-судинної системи. Діоксид вуглецю підсилює секрецію та покращує засвоєння їжі. Хлібний квас підвищує апетит людини. [1, с. 5-7]

Зараз перед квасоварильною галуззю стоять великі завдання по впровадженню нової ефективної техніки й технології, здатних забезпечити повне та комплексне використання сільськогосподарської сировини, здійснити комплексну механізацію й автоматизацію виробничих процесів, провести необхідні заходи щодо економії енергоресурсів та води.

2. Характеристика технологій виробництва квасу

.1      Загальна характеристика квасу, асортимент, харчова та біологічна цінність

Кваси є слабоалкогольними освіжаючими напоями - продуктами незакінченого молочнокислого й спиртового бродіння. Вони мають солодко-кислий смак, специфічний запах та колір, від світло- до темно-коричневого. Сировиною для виробництва хлібного квасу служить сухий житній (томлений або ферментований) солод, а також сухий ячмінний солод, житнє борошно, або квасні хлібці або сухий квас і цукор. [2, с. 303]

Багатовіковий досвід показав, що квас сприяє збереженню здоров’я і підвищує працездатність. Ще в 1913 році В. С. Сотніков підтвердив, що в квасі гинуть тифозні й паратифозні мікроорганізми. [6, с. 212]

Великий російський хімік Д. І. Менделєєв писав, що «російський квас з його кислотністю та здоровим ситним смаком потрібен всім». [10]

Якщо врахувати, що поряд з мікроелементами в квасі міститься більше 10 амінокислот, і з них 8 незамінних, то значення квасу стає ще більш вагомим. За дією на організм людини квас подібний до кефіру, кислого молока, кумису й ацидофіліну.

Що стосується дріжджів, що входять до складу квасу, то ці одноклітинні організми, які не містять хлорофілу, вважалися мало не панацеєю від усіх недуг і широко використовувалися при затримці росту у дітей, недостатності молока у годуючих матерів, лікуванні різних інфекцій, запальних процесів, розладах шлунка, кишечника, порушенні діяльності органів дихання і кровотворення. Їх вважають прекрасним лікувальним засобом при цукровому діабеті, дифузному токсичному зобі, ентероколітах, нервових захворюваннях, рекомендують при порушеннях функції печінки та підшлункової залози, при атрофії зорового нерва, пігментному ретиніті, фурункульозі, остеомієліті і в багатьох інших випадках.

Зараз більшість фахівців пояснює багатогранну терапевтичну дію дріжджів тим, що до їх складу входять вітаміни та незамінні амінокислоти, білки, які засвоюються організмом людини на 80…90 %, тобто краще, ніж білки м’яса. Однак лікарі не радять пити квас хворим на виразкову хворобу, хронічний гастрит з підвищеною кислотністю, хворим колітом і ентеритом, подагру, людям, які страждають захворюваннями печінки. Для них підійде неферментований солодовий екстракт. [6, с. 212]

Асортимент квасів та напоїв на хлібній сировині, що випускаються безалкогольною промисловістю, представлений наступними найменуваннями:

–       кваси, що виробляються методом бродіння:

хлібний, для окрошки, Дніпровський, хлібний для працівників гарячих цехів, Яблучний;

–       кваси пляшкового розливу та напої з хлібної сировини:

кваси - Російський, Московський, Литовська, Ароматний, Медовий, М’ятний, квас з хріном; напої на хлібній сировині - «Здоров’я», «Осінь», «Останкінський», «Ризький солодовий», «Богатирський »та інші.

Кваси, що готуються методом бродіння, являють собою продукт незакінченого спиртового й молочнокислого бродіння квасного сусла, одержуваного із суміші екстрактивних речовин хлібної сировини або яблучного екстракту та цукрового сиропу з додаванням до деяких їх видів молочної сироватки, аскорбінової кислоти, хлориду натрію, хлориду кальцію, кальцію фосфорнокислого.

Кваси пляшкового розливу та напої з хлібної сировини - непрозорі, коричневого кольору, кисло-солодкі на смак або мають приємну гірчинку (наприклад, напої «Здоров’я» і «Ризький солодовий»). Смак і аромат їх залежать від використаної сировини та різних добавок: хлібний (кваси Московський, Російський), солодовий (напої «Здоров’я», «Ризький солодовий»), з медовим відтінком (квас Медовий, напій «Останкінський»), із запахом кмину (квас Литовський) та інші. [4, c. 348]

Поживна цінність 1 дм3 квасу складає 1000-1179 кДж (240-280 ккал). [1, с. 295]

Кваси добре втамовують спрагу, містять спирт, діоксид вуглецю, молочну та оцтову кислоти, азотисті речовини, цукор, декстрини, мінеральні речовини, вітаміни В та D.

Табл. 2.1.1 Характеристика показників якості квасів, що готуються методом бродіння

Квас

Масова частка, %

Кислотність, см3 розчину гідроокису натрію концентрацією 1 моль/дм3 на 100 см3 квасу

Стійкість квасу при 20 °C, діб


сухих речовин

спирту



Хлібний:

на підприємстві

0,4...0,6

2,0...4,0

-

в торговельній мережі

5,2...4,2

0,7...1,2

2,0...4,5

2

Для окрошки:

на підприємстві

3,2...3,0

0,4...0,5

2,0...4,0

-

в торговельній мережі

2,8...1,6

0,6...1,2

2,0...5,0

2

Хлібний для гарячих цехів:

на підприємстві

5,8...5,4

0,4...0,6

3,0...4,0

2

в торговельній мережі

5,2...4,2

0,7...1,2

3,0...4,5

2


Таблиця 2.1.2 Характеристика фізико-хімічних показників квасів пляшкового розливу напоїв на хлібному квасі

Показники

Квас Російський

Квас Московський

Квас Ароматний

Квас Кминний

Квас Литовський

Квас з хріном

Квас М’ятний

Напій «Здоров’я»

Напій «Осінь»

Масова частка сухих речовин, %

10,0

7,3

8,2

8,2

10,0

10,0

10,0

14,0

16,5

Кислотність, см3 розчину гідроокису натрію концентрацією 1 моль/дм3 на 100 см3 квасу (напою)

3,5

3,0

2,0

3,0

3,0

3,5

3,5

2,9

3,5

Масова частка диоксиду вуглецю, %, не менше

0,3

0,3

0,3

0,3

0,3

0,3

0,3

0,3

Стійкість квасу (напою) при 20 °C, діб

5

3

3

5

5

5

5

5

5


Концентрати та екстракти квасів виробляються на основі ККС і призначені для реалізації населенню або для виробництва напоїв на зерновій сировині для пляшкового розливу шляхом змішування з газованою водою.

Випускається концентрат збагаченого квасного сусла (КЗКС) з додаванням згущеної молочної сироватки для виробництва квасу. Сухих речовин у ньому 67 %, кислотність (30±10) см3 розчину NaOH концентрацією 1 моль/дм3 на 100 г концентрату.

Асортимент концентратів для виробництва напоїв на зерновій сировині пляшкового розливу та екстрактів квасів досить великий. Найбільш поширені наступні:

–       Концентрат квасу (для реалізації населенню) з додаванням цукрового сиропу й молочної кислоти;

–       Концентрат «Російського квасу» з додаванням цукрового сиропу й лимонної кислоти;

–       Концентрат «Московського квасу» з додаванням цукрового сиропу й молочної кислоти;

–       Екстракт окрошковий квасного напою з додаванням цукру, молочної кислоти, кухонної солі, гірчиці та ефірного кропового масла; призначений для реалізації населенню та на підприємствах масового харчування;

–       Екстракт квасу для Російської окрошки з додаванням цукрового сиропу, колеру.

Концентрати та екстракти квасу використовуються для виробництва квасних напоїв, які отримують за технологією безалкогольних напоїв. [3, с. 28-29]

Висока харчова цінність квасу обумовлена вмістом у ньому необхідних хімічних елементів. У 100 г житнього зерна входить 80 мг кальцію, 340 мг фосфору, до 13 мг заліза, 1,8 мг міді, до 8 мг марганцю, 5 мг молібдену, 3,5 мг цинку, 11 мг кобальту, 0,2 мг вітаміну В6 стільки ж каротину, піридоксину та рибофлавіну, 1,2 мг вітаміну РР, до 2 мг вітаміну Е, 2 г білків, 50 г вуглеводів, 2 г золи, 3 г органічних кислот. [10]

. Аналіз рецептурного складу та технології виробництва квасу

Сировиною для виробництва хлібного квасу є житній солод, житнє борошно, ячмінний солод, цукор та інші продукти. Основні стадії його виробництва включають: отримання житнього солоду, приготування квасного сусла, зброджування квасного сусла та купажування квасу.

Квасне сусло отримують декількома способами в залежності від сировини, що використовується: настійним, раціональним та з концентрату квасного сусла.

Настійний спосіб полягає у екстрагуванні розчинних речовин з подрібнених квасних хлібців шляхом дво- або триразового настоювання в гарячій воді. [1, с. 295]

Однократним настоюванням можна витягти близько 50 % екстрактивних речовин, тому проводять трикратне настоювання за t = 70 °C, тому що більш висока температура надає суслу смак вареного продукту.

Для настоювання в настійний чан набирають гарячу воду, засипають при перемішуванні сухий квас, ретельно перемішують і настоюють певний час, зливають отримане сусло й знову заливають водою. Температура води для першого настоювання 80-90 °C, для другого та третього - 70 °C.

Тривалість перемішування при першому заливі 30 хв., при другому та третьому - 20 хв.; тривалість настоювання для отримання першого сусла - 1,5…2 год., другого сусла - 1,5 год., третього сусла - 1 год. Отримані три сусла охолоджують до 25 °C, змішують і направляють на бродіння. Загальне сусло повинно містити не менше 1,5 % сухих речовин; кількість сусла за об’ємом має дорівнювати об’єму приготованого квасу.

Приготування квасного сусла настійним способом проводять в нескладному обладнанні (настійний чан), і тому цей метод застосовується переважно на малих підприємствах. [2, с. 303]

Раціональним способом квасне сусло отримують шляхом попереднього запарювання під надлишковим тиском протягом 2 год. житнього дробленого ферментованого солоду та житньої муки. [1, c. 295]

Сусло готують у запарнику, в який засипають житній солод і житнє борошно та наливають гарячу воду в кількості 40-100 % від маси заданих хлібних припасів. Вміст запарників при безперервному перемішуванні прогрівають парою протягом 2 год. під тиском 0,15-0,2 МПа. При розварюванні утворюються меланоїдини з приємним запахом. Розварену масу розріджують холодною водою і передають в заторний чан, куди попередньо наливають воду з температурою 55 °C та засипають ячмінний солод. Під дією амілолітичних ферментів солоду крохмаль перетворюється на мальтозу та декстрини.

Процес оцукрювання проводять при перемішуванні й наступному режимі: підігрів затору до 65 °C, витримка протягом 60 хв.; підігрів до 72 °C, витримка протягом 20 хв.; підігрів до 80 °C, витримка протягом 10 хв. У першому періоді оцукрювання при 64 °C розпадаються крохмаль і декстрини до мальтози. У наступних періодах крохмаль розріджується і накопичуються декстрини. Після закінчення оцукрювання сусло відділяють від гущі фільтрацією в фільтраційному чані або сепарацією. Сусло передають до збірки, а гущу заливають водою при температурі 60-70 °C, розмішують та отримують друге сусло, яке приєднують до першого, іноді отримують і третє сусло. Загальне сусло повинно містити не менше 1,5 % сухих речовин; кількість сусла за об’ємом має дорівнювати об’єму приготованого квасу. Сусло охолоджують до температури 25 °C і передають на бродіння. [2, с. 306-307]

В даний час проводяться дослідження і розробляються технологічні режими одержання квасного сусла з житнього й ячмінного солоду з додаванням житнього борошна за режимами пивоварного виробництва. [3, с.40-41]

Переваги раціонального способу:

–        більш високий вихід екстрактивних речовин, що знижує витрати сировини на приготування квасу на 27%;

–       нижче витрати ручної праці та виключена трудомістка операція приготування квасних хлібців. [2, с. 30]

Отже, в основі технології виготовлення квасів лежать анаеробні процеси незавершеного спиртового й молочнокислого бродіння. Сумарні рівняння цих процесів із зазначенням кількості теплоти, що виділяється, наведені нижче:

С6Н12O6                                        2С2Н5ОН + 2СO2 + 117 кДж,

C6H12O6                                        2СН3СНОНСООН + 75,36 кДж.

квас асортимент технологічний харчовий

Теплота, яка виділяється в ході бродіння, відводиться з апарата через теплообмінники, куди надходить холодоагент. Бродіння проводять за t = 30 °C. [5, с. 49]

. Солодування - (англ. malting) процес приготування солоду, під час якого відбувається перетворення вуглеводів в форму, сприятливу для їх розщеплення дріжджовими клітинами в алкоголь та вуглекислий газ. Зерно (ячмінь, жито та ін.) занурюють у воду, пророщують, потім сушать для перетворення нерозчинного крохмалю в розчинні речовини й цукор.

. Купажування - (фр. coupage) змішування збродженого сусла з цукровим сиропом та колером.

Технологічний процес виробництва хлібного квасу методом бродіння складається з наступних стадій: приготування сусла → приготування цукрового сиропу та колеру → приготування комбінованої розводки чистих культур дріжджів й молочнокислих бактерій → бродіння сусла → купажування збродженого сусла → розлив квасу. [4, c. 348]

Бродіння квасного сусла на більшості заводів ведуть у відкритих бродильних чанах. Після зливу загального сусла у бродильний чан додають 25 % цукру від кількості, передбаченого рецептурою у вигляді цукрового сиропу концентрацією 60…65 % сухих речовин і добре перемішують. Потім вносять комбіновану закваску з чистих культур дріжджів й молочнокислих бактерій. Бродіння ведуть до зниження кислотності до 2,0…2,5 см3 1 н розчину лугу на 100 см3 квасу. Підтримують температуру 25…28 °C. Тривалість бродіння становить 14…16 год.

Після закінчення бродіння необхідно зброжене сусло ретельно відокремити від більшої частини дріжджів, для чого його охолоджують у бродильному чані до 6 °C. При цьому дріжджі осідають на дно чана і зброджене сусло обережно, не зачіпаючи дріжджового осаду, передають до бродильно-купажного чану.

Скупажований квас ізобарично розливають в автоцистерни або бочки. Хлібний квас, отриманий в закритих бродильних чанах, можна розливати і в пляшки. Купажування полягає у змішуванні збродженого квасу з цукровим сиропом та колером. Для цього в зброджене сусло в бродильно-купажному чані додають решту цукрового сиропу і, в разі необхідності, колер. Суміш ретельно перемішують вуглекислим газом і витримують у купаному чані при охолодженні 30…60 хв., при цьому квас охолоджується і частки хлібних припасів, що потрапили зі збродженого сусла з бродильного чану, осідають, одночасно з цим, дріжджі, що залишилися, активізуються за рахунок додавання цукру.

Технологія виробництва квасу пляшкового розливу включає наступні стадії: приготування цукрового та купажного сиропів → приготування колеру → насичення води діоксидом вуглецю → розлив квасу. [4, c. 348]

Зараз квасне сусло готують в основному з концентрату квасного сусла (ККС), концентратів квасів, концентрату збагаченого квасного сусла, екстракту окрошкового квасу, які отримують на спеціалізованих заводах із ферментованого та неферментованого житнього солоду, ячмінного солоду з додаванням житнього, кукурудзяного або ячмінного борошна. [5, с. 49]

Отримання квасного сусла з концентрату квасного сусла - найбільш прогресивний спосіб з мінімальними втратами сухих речовин. Сусло для бродіння готують з використанням 70 % концентрату від розрахункової кількості, 30 %, що залишилися, вносяться після зброджування для ароматизації квасу.

Концентрат квасного сусла спочатку розбавляють в чані попередньої розводки водою з температурою 30...35 °С у співвідношенні 1:(2…2,5), потім перекачують в апарат для бродіння, де доводять водою до масової частки сухих речовин 1,4...1,6 %. Сюди ж вносять цукровий сироп у кількості 25 % від розрахункового, щоб не допустити надмірного накопичення спирту при бродінні. Для зброджування у циліндро-конічному бродильному апараті (ЦКБА) розбавлений ККС пастеризують.

Вміст сухих речовин у суслі не повинен бути меншим ніж 2,5 % для хлібного квасу та 1,6 % - для окрошкового квасу.

Концентрат квасного сусла погано розчиняється в холодному квасі, тому сусло найчастіше отримують з усієї кількості ККС. [3, с.40-41]

Концентрат квасного сусла, концентрати та екстракти квасів повинні бути виготовлені відповідно до вимог стандарту за рецептурами та технологічними інструкціями з дотриманням санітарних норм і правил, затверджених у встановленому порядку. [8]

Масова частка токсичних елементів після розведення концентратів та екстрактів водою у співвідношенні, передбаченому рецептурою, не повинна перевищувати наступних значень: свинцю - 0,3 мг/кг, кадмію - 0,03 мг/кг, миш’яку - 0,2 мг/кг, ртуті - 0,005 мг/кг, міді - 0,5 мг/кг, цинку - 10,0 мг/кг, заліза - 15,0 мг/кг.Наявність сторонніх домішок не допускається.

Відомі два варіанти приготування хлібного квасу: з використанням першого квасного сусла та з використанням 10%-ного концентрату, який отримують згущенням першого, другого та третього сусла у вакуум-апараті. Другий спосіб найбільш прогресивний, тому що має ряд переваг: централізація виробництва, спрощення технології, однорідність якості. [2, с. 308-309]

Розглянемо технологію виготовлення квасу з ККС на прикладі Московського квасу. Ця технологія включає наступні операції: розведення та відстоювання, фільтрування квасного сусла, приготування цукрового сиропу, приготування купажного сиропу, насичення води чи квасу диоксидом вуглецю, розлив, закупорювання та розлив у підготовлені пляшки. [4, c. 364-367]

Перше сусло для виробництва Московського квасу готується одним з відомих способів, але при додаванні до квасних хлібців води в меншій кількості (6:1) або розварюванням запарки житнього солоду і житньої муки з меншою кількістю води. Отримане сусло в обох випадках повинно мати відносну щільність за цукрометром, рівну 4. Для отримання квасного концентрату загальне сусло, отримане одним з двох способів (настійним або раціональним), повинно мати відносну щільність не менше 1,5 за цукрометром. Із збірного чана загальне сусло засмоктується до вакуум-апарату, концентрується при 50 °C до відносної щільності 8…10. Готовий концентрат відправляється в проміжний резервуар, з якого рівномірно подається в купажні чани. У купажному чані змішується перше квасне сусло чи концентрат з трьох сусел, вся кількість цукру (65 %-ного сиропу), колер та молочна кислота. Отримана суміш розмішується до отримання гомогенного розчину (купажного сиропу), який дозується в пляшки дозувальним апаратом у кількості 26 % від їх ємності. Інша частина заповнюється газованою водою. [2, с. 308-309]

Стійкість Московського квасу можна підвищити пастеризацією. Для цього пляшки заздалегідь залишають в термостаті при 25 °C на 14…16 год. Після цього їх пропускають через пастеризатор, де протягом 60…80 хв. температура підвищується до 75 °C, а після цього знижується до 15 °C. Стійкість Московського квасу, приготовленого з пастеризованих в потоці купажних сиропів, становить не менше 12 діб з дня розливу. [4, c. 364-367]

Останнім часом у країнах СНД практикується виробництво Московського квасу з концентрату, що містить 72 % сухих речовин. Останній виготовляється на спеціалізованих заводах, які постачають його до інших заводів з виробництва квасних напоїв. [2, с. 308-309]

Рецептура для виготовлення хлібного квасу з ККС згідно з ДСТУ 28538-90 приведена нижче.

Для приготування 5 л хлібного квасу розвести в теплій (35-40 °C) питній воді 8-10 столових ложок ККС, 1 та ⅔ склянки цукру, 6-7 г пресованих дріжджів, витримати при температурі 25-30 °C протягом 18…20 год. Готовий квас охолодити, злити з осаду та зберігати в прохолодному місці. [8]

Табл. 3.1 Характеристика фізико-хімічних показників квасу

Найменування показника

Значення показника

Масова частка сухих речовин, %

7,3

Кислотність, мл 1 М розчину NaOH на 100 мл квасу

3,0

Масова частка двоокису вуглецю, %, не менше

0,3

Найменування показника

Характеристика

Зовнішній вигляд

Непрозора рідина. Допускається наявність суспензій або осаду частинок хлібних припасів, без насіння і сторонніх включень, не властивих продукту

Колір

Від світло-коричневого до темно-коричневого

Смак

Кислувато-солодкий, хлібний, з незначно вираженою гіркотою або без неї

Аромат

Житнього хліба


4.     
Аналіз сучасного асортименту квасу на ринку України (дані за 2009 рік)

Не дивлячись на наслідки економічної кризи впродовж 2009-2010 років, ринок квасу України демонстрував ріст як в натуральному, так і в грошовому вираженні. Баланс ринку представлений в табл. 1.4.1. Це призвело до збільшення його долі в структурі ринку солодких безалкогольних напоїв до 6,2 %.

Для українського ринку квасу характерні наступні тенденції:

–        збільшення ринкової долі у спеціалізованих компаній виробників;

–       вихід з ринку невеликих підприємств;

–       збільшення об’ємів споживання та підвищення культури вжитку квасу;

–       посилення вимог до якості продукту.

На даний момент можна сказати, що український ринок квасу контролюють шість основних компаній. Їх сумарна частка ринку складає близько 80 % , проте говорити про повну консолідацію ринку передчасно.

Інтерес до ринку квасу з боку виробників суміжних категорій напоїв, таких як пиво та солодкі безалкогольні напої, постійно зростає, а з ними й кількість гравців на ринку. До цього сегменту активно проявляють інтерес як локальні оператори, так і крупні транснаціональні корпорації.

Насиченість ринку квасу на даний момент складає 50-60 %. [11]

Безалкогольна промисловість випускає напої, що готуються методом бродіння (хлібний квас, квас для окрошки, Дніпровський квас, квас хлібний для гарячих цехів) та напої газовані пляшкового розливу (квас Російський, Московський, Литовський, Ароматний з хроном, м’ятний; напої на хлібній сировині «Здоров’я», «Осінь», «Останкінський» та ін.) [3, c.13]

В Україні не існує регулюючого акта, подібного до російського, який поділяв би квас бродіння та квасні напої. Тому нижче будуть описані лідери виробництва всіх напоїв зі смаком квасу на українському ринку.

На даний момент безумовним лідером ринку є Запорізький завод безалкогольних напоїв, більш відомий як ЗАТ «БАН».

Друге місце в рейтингу вітчизняних виробників квасної продукції займає ТОВ «Монастирський квас».

Трійку лідерів за підсумками минулого року замикає київське ВАТ «Росинка». В даний час на заводі налагоджено виробництво як квасу натурального бродіння під ТМ «Український», який розливається в бочки, так і квасного напою під ТМ «Давньокиївських» трьох видів: безпосередньо «Давньокиївський», «Давньокиївський цілющий» та «Давньокиївський медовий».

Четвертим за величиною виробником квасу є львівська компанія «Перша приватна броварня». В даний час компанія випускає бутильований квас натурального бродіння під ТМ «Львівський квас» двох марок: «Хлібний» та «Бочковий».

Квас по праву вважається одним з найбільш перспективних продуктів на ринку безалкогольних напоїв. Споживання квасу зростає, збільшується асортимент і якість виробленої продукції. [12]

.       
Принципова технологічна схема виробництва квасу

                         Підготовка квасного

                           сусла концентрату

                         Додавання цукру

                        комбінованої закваски

                                          Бродіння


                               Звільнення від

                            дріжджового осаду


                                Купажування

                            Перемішування

                               і охолодження

                                    Розлив


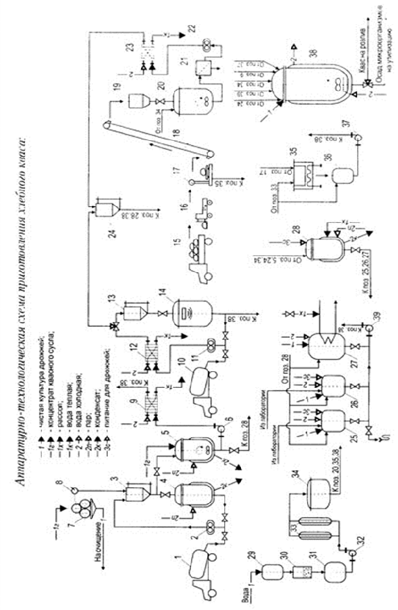
7. Специфікація

- автоцистерна; 2, 6, 8, 11, 22, 32, 37, 39 - насос; 13, 24 - мірник; 4, 31, 34 - збірник; 5 - пастеризатор; 7- бочки; 9, 12, 23 - теплообмінник; 10 - автоцистерна; 14 - збірник з бактерицидними лампами; 15 - мішки з цукром; 16 - автогрузчик; 17- ваги; 18 - норія; 19 - бункер; 20- сироповарний апарат; 21 - фільтр; 25, 26 - апарати для приготування ЧКД; 27 - БКА; №1;28 - змішувач-пастеризатор; 29 - проміжний збірник; 30 - пісочний фільтр; 33 - молекулярні фільтри; 35, 36 - апарати для приготування ЧК молочно-кислих бактерій; 38 - Бродильно-купажний апарат №2.

Висновки

Хлібний квас - один з поширених напоїв, що має приємний аромат житнього свіжоспеченого хліба та кислувато-солодкий смак. Він містить різноманітні продукти спиртового й молочнокислого бродіння, які надають йому освіжаючу дію та специфічний кислуватий присмак.

Зараз виробництво квасу майже на всіх підприємствах переведено з примітивних технологій приготування безпосередньо з хлібної сировини на індустріальний метод: його готують з концентрату квасного сусла (ККС) та концентрату квасу, що дозволяє значно поліпшити якість продукту, забезпечити ідентичність якісних показників готової продукції, скоротити втрати екстрактивних речовин під час виробництва, значно скоротити витрату тари та транспортні витрати, що мали місце при виробництві квасу з хлібопродуктів. При використанні концентрату багато в чому спрощується процес приготування сусла, він практично зводиться до простого розчинення концентрату у воді замість тривалого процесу настоювання. Внаслідок цього збільшується оборотність настійних апаратів, а також скорочується витрата пари, електроенергії, холоду і робочої сили на приготування квасного сусла.

Раніше у продажу були поширені наступні сорти хлібного квасу: Російський квас, що готується із житнього борошна і такого ж солоду, Баварський квас - із червоного ячмінного солоду, пшеничного борошна і меляси, кислі щі - із житнього та ячмінного солоду і пшеничного борошна, Білий цукровий квас - із житніх сухарів, пшеничного солоду та цукру.

Зараз промисловістю випускається безліч синтетичних сурогатів квасу (так званих «Квасних напоїв»). Як правило, вони складаються з газованої води (розчину вуглекислого газу), підсолоджувачів та різноманітних ароматизаторів-імітаторів смаку квасу.

Хлібний квас вважається одним з напоїв, який навіть без додаткового біологічного збагачення активними речовинами є корисним для здоров’я людини.

Квас володіє приємним освіжаючим смаком, корисний для травлення, покращує обмін речовин, благотворно впливає на серцево-судинну систему. Квас також має відмінні смакові якості: втамовує спрагу завдяки вмісту кислот - молочної та частково оцтової, має відносно високу енергетичну цінність, а завдяки вуглекислоті, сприяє більш легкому травленню, всмоктуванню їжі та підвищує апетит. Також квас містить вітаміни, вільні амінокислоти, цукор, мікро- і макроелементи та цінні ферменти.

Квас готується з різних сортів борошна та хліба, води та солоду і представляє собою продукт молочнокислого і частково спиртового бродіння цукристих речовин, що утворюються з крохмалю, який міститься у вихідних матеріалах. Для приготування квасу використовують житнє, ячмінне, пшеничне, гречане та вівсяне борошно, солод - здебільшого житній та ячмінний.

При приготуванні квасу повинні дотримуватися гігієнічні норми: бочки і чани повинні бути ретельно пропарені, воду для розведення сусла слід брати кип’ячену - інакше поряд з утворенням молочної кислоти виникає маслянокисле бродіння, що при вживанні такого квасу може призвести до серйозних розладів органів травлення. Однак людям, які хворіють на виразку шлунка, хронічні коліти, подагру, хвороби печінки, вживання будь-яких квасних напоїв забороняється. З особливою обережністю хлібний квас потрібно вживати людям, у яких проявляється алергія на злаки, хлібопекарські дріжджі, а також на алкоголь.

При зберіганні квасу треба ретельно стежити, щоб приміщення було чистим, добре вентильованим; бочки для зберігання продукту повинні бути чистими.

За умови, що квас був вироблений із застосуванням раціональної технології та з дотриманням вимог, що пред’являються при зберіганні, якісні показники квасу не будуть змінюватись протягом 2-3 місяців. При недбалому зберіганні в квасі активуються процеси розкладання, оцтовокисле бродіння виступає на перший план, і квас здобуває неприємний кислий смак.

На даний момент насиченість ринку квасу України не перевищує 50-60%. Адже квас - продукт високої сезонності, і в разі холодної погоди виробники зазнають збитків. Змінити існуючу ситуацію зможе вихід на ринок нових гравців з достатнім капіталом для просування конкурентоспроможної продукції.

На думку експертів, в Україні можна очікувати удосконалення і внесення змін до існуючої нормативної бази, що дозволить регулювати квасне виробництво, а також прискорити формування ринку квасу.

В ході аналізу літературних даних встановлено, що перспективною і актуальною для квасоварильного виробництва є можливість використання інших видів МКБ і дріжджів, наприклад, у вигляді сухих культур, адже раціонально скомбіновані сухі чисті культури препаратів дозволяють значно прискорити швидкість зброджування квасного сусла, покращити органолептичні властивості хлібного квасу, гарантуючи однорідність якості готового продукту.

Вищевикладене дозволяє зробити висновок, що кваси, приготовлені з використанням сухих дріжджів та молочнокислих бактерій на основі ККС, є екологічно чистими безалкогольними напоями, які відрізняються високими смаковими якостями, мають цілющі властивості та можуть бути використані в якості лікувально-профілактичних безалкогольних напоїв.

Список використаної літератури:

1.    Ермолаева Г. А., Колчева Р. А. Технология и оборудование производства пива и безалкогольных напитков. - М.: ИРПО; Изд. центр «Академия», 2000. - 416 с.

2.      Ковалевский К.А. Технология бродильных производств. Учебное пособие. - Киев: Фирма «ИНКОС», 2004. - 340 с.

.        Помозова В.А. Производство кваса и безалкогольных напитков. Учебное пособие. - СПб: ГИОРД, 2006. - 192 с.

.        Домашние пиво и квас / авт.-сост. Любовь Смирнова. - Минск: Харвест, 2007. - 288 с.

.        ГОСТ 28538-90. Концентрат квасного сусла, концентраты и экстракты квасов. Технические условия = Kvas wort concentrate, kvas concentrates and extracts. Specifications. - Переизд. Апр. 2010 с изм. - Взамен ОСТ 10-53-84, ОСТ 10-54-87, ТУ 10-04-06-56-87. - М.: ФГУП «Стандартинформ», 2005. - 11 с.

.        ГОСТ 28188-89. Напитки безалкогольные. Общие технические условия = Non-alcoholic drinks. General specification. - Переизд. Апр. 2010 с изм. - Взамен ОСТ 18-117-82, ОСТ 18-118-82, ОСТ 18-307-81. - М.: ФГУП «Стандартинформ», 2007. - 10 с.

.        http://www.kvasdrink.ru/Russkii_kvas/Pishevaya_cennostmz.html

Похожие работы на - Виготовлення хлібного квасу

 

Не нашли материал для своей работы?
Поможем написать уникальную работу
Без плагиата!
Без нейросетей!