Таймер на микроконтроллере MSP430F2013

  • Вид работы:
    Другое
  • Предмет:
    Информатика, ВТ, телекоммуникации
  • Язык:
    Русский
    ,
    Формат файла:
    MS Word
    676,81 Кб
  • Опубликовано:
    2014-03-31
Вы можете узнать стоимость помощи в написании студенческой работы.
Помощь в написании работы, которую точно примут!

Таймер на микроконтроллере MSP430F2013

Министерство образования и науки Российской Федерации

ФГБОУ ВПО "Чувашский государственный университет

имени И.Н. Ульянова"

Кафедра управления и информатики в технических системах










Научно-исследовательская работа

Таймер на микроконтроллере MSP430F2013


Выполнила: ст. гр. РТЭ-11-08

Егорова Екатерина

Научный руководитель: доцент

Гильденберг Б.М.




Чебоксары-2012

Содержание

Введение

. Инженерная интерпретация задания

.1 Выполняемые функции

.2 Режимы работы

. Разработка аппаратной базы

.1 Разработка принципиальной схемы

.2 Дисплей с 6 семисегментными индикаторами

. Разработка программного обеспечения

. Разработка алгоритма программы микроконтроллера

Литература

Приложение

Введение

Практически в любой современной электронной технике можно найти микроконтроллеры. Столь широкое применение этих микросхем обусловлено чрезвычайно удачным сочетанием низкой стоимости, миниатюрных габаритов, высокой надёжности и огромным набором выполняемых функций, что в сочетании с возможностью адаптации микроконтроллеров к работе в конкретном устройстве определило их повсеместное распространение в любой технике.

Микроконтроллерный таймер - устройство для отсчета и отображения заданного интервала времени и включения силовой нагрузки через оптосимисторный ключ на интервал времени, заданный таймером или её включения после отработки таймером заданного интервала времени. Режим управления нагрузкой задается тумблером. Таймер может использоваться в быту или в организациях для управления силовой нагрузкой и/или задания нужного временного интервала.

Цель работы - разработка таймера на микроконтроллере MSP430F2013, рассчитанного на 24 часа.

1. Инженерная интерпретация задания

.1 Выполняемые функции

Таймер выполняет следующие функции:

¾ ввод/редактирование времени срабатывания таймера посредством двух кнопок, где кнопка "Mode" выбирает изменяемую цифру, которая мигает с 2 Гц, а вторая "UP" увеличивает её значение от 0 до 9;

¾      отображение времени до окончания отсчета заданного интервала, в пределах 24 часов с точностью до 1 секунды. Время отображается на шести семисегментных светодиодных индикаторах;

¾      управление включением или отключением силовой нагрузки на период работы таймера, в зависимости от положения тумблера режима управления силовой нагрузкой "Load";

¾      сигнализация об истечении времени таймера звуковым сигналом в течение 5 сек.

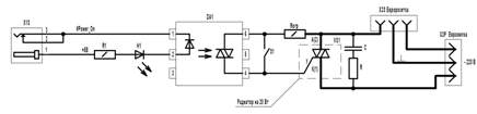
Структурная схема микроконтроллерного таймера представлена на рис. 1.

Рис.1. Таймер на микроконтроллере MSP430. Структурная схема

1.2 Режимы работы

Таймер работает в двух режимах: первый - режим отображения времени, второй - ввода/редактирования времени таймера. Исходное состояние после включения - режим отображения времени (00 00 00). При нажатии кнопки "Mode", микроконтроллер переходит в режим ввода/редактирования, мигает c частотой 2 Гц цифра десятков часов, Кнопкой "Up" устанавливаем требуемое значение. При следующем нажатии кнопки "Mode" осуществляется переход к редактированию цифры единиц часов, далее - десятков, единиц минут, десятков секунд. При последующем нажатии кнопки "Mode" обнуляется цифра единиц секунд и осуществляется переход к счету времени (на вычитание) и его отображению. Счет времени ведется до 00 00 00. При достижении этого момента, на 5 секунд включается через усилитель звуковой излучатель с внутренним генератором. На период работы таймера включается через оптосимисторный ключ силовая нагрузка, если тумблер "Load" находится в положении "On", или нагрузка отключается на этот период, если тумблер находится в положении "Off".

Так как применен микроконтроллер с малым числом линий ввода/вывода, то для расширения числа таких линий, используется шестнадцатиразрядный сдвиговый регистр, преобразующий последовательный код из микроконтроллера (3 линии) в параллельный (16 выходных линий). Управление дисплеем осуществляется в динамическом режиме, т.е. цифры зажигаются поочередно, но вследствие инерционности зрения, это для наблюдателя незаметно. Частота развертки экрана 83 Гц, что достаточно комфортно. Управление силовой нагрузкой осуществляется подачей управляющего сигнала на внешний оптосимисторный ключ с датчиком нуля, что обеспечивает коммутацию силовой нагрузки до 2 кВт без генерации помех.

Защита от дребезга контактов при нажатии кнопок реализована программно.

Для питания схемы используется стабилизатор с выходным напряжением 3,3 вольта. На его вход подается напряжение 6…10 вольт от любого внешнего сетевого адаптера с выходным током 200 мА.

2. Разработка аппаратной базы

В устройстве используется недорогой 16-разрядный микроконтроллер MSP430F2013 (возможна замена на MSP430F2011, MSP430F2012 с идентичными характеристиками без изменения аппаратной и программной частей) [1, 2].

Технические характеристики MSP430F2013

Процессор

RISC

Размер ядра

16-Bit

Подключения

IІC, SPI

Число вводов/выводов

10

Размер программируемой памяти

2KB

Тип программируемой памяти

FLASH

Напряжение источника (Vcc/Vdd)

1.8 V ~ 3.6 V


.1 Разработка принципиальной схемы

Принципиальная схема микроконтроллерного таймера представлена на рис. 2.

Кварцевый резонатор 32768 Гц ("часовой" кварц), подключается к внешним выводам XIN и XOUT, задает частоту тактирования внутреннего таймера микроконтроллера. Тактирование микропроцессорного ядра микроконтроллера осуществляется от внутреннего генератора.

Для реализации шестнадцатиразрядного регистра сдвига используются две микросхемы 74НС495 - восьмиразрядные регистры сдвига с регистром - защелкой на выходе, соединенные последовательно, образуя 16 выходов [3]. Для выдачи последовательного кода из микроконтроллера на регистр используется интерфейс SPI (выводы данных и синхронизации) и один дополнительный вывод для защелки сдвинутых данных.

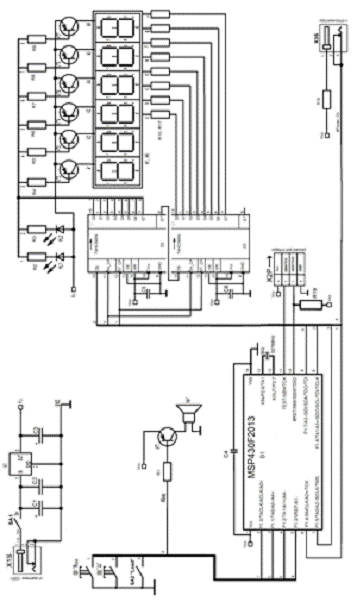
Рис.2. Таймер на микроконтроллере MSP430. Схема электрическая принципиальная

Подача питающего напряжения на анод очередной активизируемой цифры дисплея осуществляется через транзисторный ключ, управляемый сигналом низкого уровня с выхода сдвигающего регистра D2. Для зажигания светодиодных сегментов, на их катоды через токоограничивающие резисторы подается низкий уровень сигнала непосредственно с выходов сдвигающего регистра D3. Светодиод HL1 используются для индикации состояния силовой нагрузки - если выдан сигнал на включение, то он горит. Светодиод HL2 индицирует включенное состояние таймера.

Электромагнитный излучатель включается через транзисторный ключ, управляемый сигналом низкого уровня непосредственно с вывода Р1.3 микроконтроллера. Кнопки и тумблер подключаются непосредственно к входам порта P1, настроенным на ввод с подключением внутренних подтягивающих резисторов.

Для включения силовой нагрузки с вывода порта Р1.7 подается низкий уровень сигнала, обеспечивающий протекание тока через светодиод маломощного симисторного оптрона с датчиком нуля, включенного в цепь управления мощного симистора, коммутирующего силовую нагрузку мощностью до 2 кВт.

Принципиальная схема оптосимисторного ключа представлена на рис. 3.


.2 Дисплей с 6 семисегментными индикаторами

Семисегментные индикаторы (ССИ) широко используются для отображения цифровой и буквенной информации.

Семь отображающих элементов позволяют высвечивать десятичные и шестнадцатеричные цифры, некоторые буквы латинского и русского алфавитов, а так же некоторые специальные знаки.

Для засветки одного сегмента большинства типов ССИ необходимо обеспечить протекание через сегмент тока около 10 мА при напряжении 2,0-2,5 В.


Преобразование двоичных кодов в коды для ССИ осуществляется программно. МК выдает через сдвигающий регистр D3 на сегменты индикатора код образа отображаемой цифры в формате abcdefg1 (при нулевом значении бита - соответствующий сегмент горит) в соответствии с таблицей TBL_IMAGE:

Цифра

Код образа


abcdefg1

0

00000011

1

10011111

2

00100101

3

00001101

4

10011001

5

01001001

6

01000001

7

00011111

8

00000001

9

00001001


Разрешение на горение очередной цифры выдается нулем в соответствующем разряде сдвигающего регистра в формате 00A1A2A3A4A5A6, в соответствии с таблицей TBL_COM:

Назначение индикатора

Анод

Код разрешения




Десятки часов

A1

00011111




Единицы часов

A2

00101111




Десятки минут

A3

00110111




Единицы минут

A4

00111011




Десятки секунд

A5

00111101




Единицы секунд

A6

00111110





Примечание: старшие 2 бита используются для управления индикаторами LH1, LH2 и в таблице равны 0.

3. Разработка программного обеспечения

Для написания и отладки программы была использована интегрированная среда разработки IAR Embedded Workbench. В её состав входит оптимизирующий C/C++ компилятор и все необходимые средства для создания и отладки программ встроенных приложений на базе микроконтроллеров семейства MSP430. Для отладки в реальном времени был также использован отладочный комплект eZ430-F2013 [4]. Программа написана на языке С.

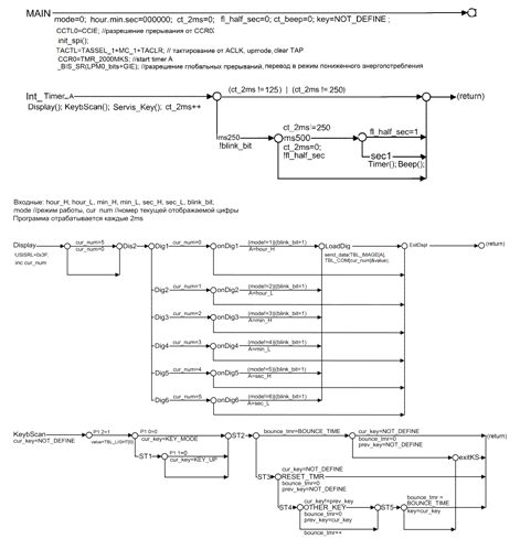
4. Разработка алгоритма программы микроконтроллера

Алгоритм программы микроконтроллера состоит из двух основных частей:

основной программы и прерывающей программы таймера.

1.       Основная программа (MAIN) осуществляет начальную инициализацию и переводит процессор микроконтроллера в спящий режим, при котором потребление минимально. Спящий режим прерывается запросом прерывания от внутреннего таймера, поступающего через каждые 2 мс, подпрограмма обслуживания которого и реализует все функции устройства.

2.       Прерывающая программы таймера (Int_Timer_A) реализует следующие функции:

·        динамическая индикация (подпрограмма Display вызывается через 2мс);

·        опрос клавиатуры с защитой от дребезга (подпрограмма KeyBScan вызывается через 2мс);

·        ввод/редактирование времени таймера (подпрограмма Servis_Key вызывается через 2мс);

·        отсчет таймера (подпрограмма Timer вызывается через 1 сек);

·        выдача звукового сигнала в течение 5 секунд, при истечении времени таймера (подпрограмма Beep вызывается через 1 сек).

Р-схемы программ приведены на рис. 4.


Рис.4. Таймер на микроконтроллере MSP430.Р-схемы


1. Семейство микроконтроллеров MSP430x2xx. Архитектура, программирование, разработка приложений / пер. с англ. Евстифеева А.В. - М.: Додэка_XXI, 2010. - 544 с.: ил. - (Серия "Мировая электроника").

. http://www.ti.com/lit/ds/symlink/msp430f2013.pdf

. http://avrdevices.ru/sdvigovy-registr-74hc595/#more-478

. http://www.ti.com/tool/ez430-f2013

микроконтроллерный таймер дисплей программа

Приложение

Листинг программы

//-------------------------------------------------------------------

/*

Файл:

Автор: Егорова Екатерина Геннадьевна

Группа: РТЭ-11-08

Дата: 25.02.2012

Назначение: Таймер на микроконтроллере MSP430F2013

*/

//-------------------------------------------------------------------

//-------------------- Библиотечные файлы ---------------------------

#include <msp430x20x3.h>

//------------------------- Сокращения ------------------------------

#define u_char unsigned char

#define u_int unsigned int

//----------- Константы, используемые в разных программах -----------

#define NOT_DEFINE 0x99

#define KEY_MODE 0x01

#define KEY_UP 0x02

#define BOUNCE_TIME 20

#define TMR_2000MKS 1995

#define SW_Load 0x04

#define Power_On 0x10

#define fl_half_sec 0x01

#define blink_bit 0x02

#define REG_SHCP BIT5

#define REG_STCP BIT4

#define REG_DS BIT6

//begin ##############################################################_char hour_H; //десятки часов

u_char hour_L; //единицы часов_char min_H; //десятки минут_char min_L; //единицы минут_char sec_H; //десятки секунд_char sec_L; //единицы секунд_char mode; //режим работы_char ct_2ms; //счетчик интервала времени по 2 мс_char ct_beep; //счетчик интервала в сек. звучания сигнала_char key; //исполнительный код кнопок_char cur_num; //номер текущей отображаемой цифры_char cur_key; //номер текущего опроса кнопок_char prev_key; //результат предыдущего опроса кнопок_char bounce_tmr; //счетчик для программного исключения дребезга

u_char flags;A;_char value;_char c;TBL_IMAGE[ ] = {

xC0, //0

xF9, //1

xA4, //2

xB0, //3

x99, //4

x92, //5

x82, //6

xF8, //7

x80, //8

0x90, //9

};

// таблица сигналов управления анодами 6 цифр светодиодного дисплея

char TBL_COM[ ] = {

xFB, //А1 hour_H

xF7, //А2 hour_L

xEF, //А3 min_H

xDF, //А4 min_L

0xBF, //А5 sec_H

x7F //А6 sec_L

};TBL_LIGHT[ ] = {

x01, //загорается зеленый светодиод

x10 //загорается красный светодиод

};Servis_Key()

{(key)

{KEY_MODE:

{=NOT_DEFINE;++;(mode==7)

{=0;

}

};KEY_UP:

{=NOT_DEFINE;(mode==0)

{}

{_beep=0;DIR|=0x08;OUT|=0x08;(mode)

{1:

{_H=0;

}

};2:

{_L++;((hour_H>9)|((hour_H==2)&(hour_L>3)))

{_L=0;

}

};3:

{_H++;(min_H>5)

{_H=0;

}

};4:

{_L++;(min_L>9)

{_L=0;

}

};5:

{_H++;(sec_H>5)

{_H=0;

}

};6:

{_L=0;

};

}

}

};

}

}Keybscan()

{DIR &= ~0x07;=P1IN;(key&SW_Load==SW_Load)

{=TBL_LIGHT[0];

}_key=NOT_DEFINE;(key&KEY_MODE==KEY_MODE)

{_key=KEY_MODE;

}//ST1

{(key&KEY_UP==KEY_UP)

{_key=KEY_UP;

}goto ST2;

}:(bounce_tmr==BOUNCE_TIME) //ST2

{(cur_key==NOT_DEFINE)

{_tmr=0;_key=NOT_DEFINE;

}goto exitKS;

}//ST3

{(cur_key==NOT_DEFINE) //RESET_TMR

{_tmr=0;_key=NOT_DEFINE;

}//ST4

{(cur_key!=prev_key) //OTHER_KEY

{_tmr=0;_key=cur_key;

}

{_tmr++;

}(bounce_tmr==BOUNCE_TIME) //ST5

{=cur_key;

}goto exitKS;

}

}: {}

}Timer()

{(mode!=0)

{goto ExitTmr;}//Tmr1

{(sec_L!=0) {sec_L--;goto ExitTmr;}//Tmr2

{(sec_H!=0) {sec_H--;sec_L=9;goto ExitTmr;}//Tmr3

{(min_L+min_H+hour_L+hour_H==0) {goto StopT;}///Tmr4

{_L=9;(min_L!=0) {min_L--;sec_H=5;goto ExitTmr;}

{(min_H+hour_L+hour_H==0) {goto StopT;} //Tmr5

{_H=5;(min_H!=0)

{_H--;_L=9;ExitTmr;

}

{(hour_L+hour_H==0) {goto StopT;} //Tmr6

{_L=9;(hour_L!=0)

{_L--;_H=5;ExitTmr;

}

{(hour_H==0) {goto StopT;} //Tmr7

{_H=5;_H--;_L=9;ExitTmr;

}

}

}

}

}

}

}

}

}: //время таймера истекло(ct_beep==0)

{_beep=6;DIR|=0x08;OUT|=0x00;

}{}

if(SW_Load==0) //включение внешней нагрузки

{DIR|=Power_On;OUT|=0x00;

}//отключение внешней нагрузки

{DIR|=Power_On;

P1OUT|=Power_On;

}:{}

}Beep()

{(ct_beep)

{0: break;0x0FF: break; //Bp11: {ct_beep=0x0FF; P1DIR|=0x08; P1OUT|=0x08;} break; //Bp2: ct_beep--; //Bp3

}

}init_spi(void){DIR |= 0x72; // P1 output|= USIPE6 + USIPE5 + USIMST + USIOE; // Port, SPI Master&= ~USISWRST; // USI released for operation|=USI16B;|= USISSEL_2;OUT |= (REG_SHCP)|(REG_STCP)|(REG_DS);;

}send_data(char data1,char data2){OUT &= ~REG_STCP;=data1;=data2;= 16;(USICNT !=0);OUT |= REG_STCP;;

}Display()

{_num++;(cur_num>5)

{_num=0;

}(cur_num) //Dis2

{0: //Dig1

{((mode!=1)|(flags&blink_bit==blink_bit))

{A=hour_H; goto LoadDig;}

{goto ExitDspl;}

};1: //Dig2

{((mode!=2)|(flags&blink_bit==blink_bit))

{A=hour_L; goto LoadDig;}

{goto ExitDspl;}

};2: //Dig3

{((mode!=3)|(flags&blink_bit==blink_bit))

{A=min_H; goto LoadDig;}

{goto ExitDspl;}

};3: //Dig4

{((mode!=4)|(flags&blink_bit==blink_bit))

{A=min_L;goto LoadDig;}

{goto ExitDspl;}

};4: //Dig5

{((mode!=5)|(flags&blink_bit==blink_bit))

{A=sec_H;goto LoadDig;}

{goto ExitDspl;}

};5: //Dig6

{((mode!=6)|(flags&blink_bit==blink_bit))

{A=sec_L;goto LoadDig;}

{goto ExitDspl;}

};

}:

{_data(TBL_IMAGE[A],TBL_COM[cur_num]&value);

}:{}

}main(void)

{=0;_H=0;_L=0;_H=0;_L=0;_H=0;_L=0;_2ms=0;_beep=0;&=~fl_half_sec;DIR|=0x16;= WDTPW + WDTHOLD;_spi();=NOT_DEFINE;

CCTL0 = CCIE; // разрешение прерывания от CCR0

TACTL = TASSEL_1 + MC_1 + TACLR; // тактирование от ACLK, upmode, clear TAP

CCR0 = TMR_2000MKS; // start timer

_BIS_SR(LPM0_bits + GIE); // разрешение глобальных прерываний и перевод в режим пониженного энергопотребления

}

// обслуживание прерывания по таймеру Timer A0

#pragma vector=TIMERA0_VECTOR

__interrupt void Timer_A (void)

{(); //зажигаем очередную цифру(); //опрос клавиатуры_Key();_2ms++;((ct_2ms!=250)|(ct_2ms!=125))

{}//ms250

{^=blink_bit;(ct_2ms==250) //ms500

{_2ms=0;^=fl_half_sec;(flags&fl_half_sec==fl_half_sec)

{}//

{();();

}

}

}

Похожие работы на - Таймер на микроконтроллере MSP430F2013

 

Не нашли материал для своей работы?
Поможем написать уникальную работу
Без плагиата!
Без нейросетей!