Измеритель пульса ВРЛ 90

  • Вид работы:
    Курсовая работа (т)
  • Предмет:
    Информатика, ВТ, телекоммуникации
  • Язык:
    Русский
    ,
    Формат файла:
    MS Word
    576,58 Кб
  • Опубликовано:
    2014-03-20
Вы можете узнать стоимость помощи в написании студенческой работы.
Помощь в написании работы, которую точно примут!

Измеритель пульса ВРЛ 90

ФЕДЕРАЛЬНОЕ АГЕНТСТВО ПО ОБРАЗОВАНИЮ

ГОСУДАРСТВЕННОЕ ОБРАЗОВАТЕЛЬНОЕ УЧРЕЖДЕНИЕ ВЫСШЕГО ПРОФЕССИОНАЛЬНОГО ОБРАЗОВАНИЯ

"Тюменский государственный нефтегазовый университет"

Институт Нефти и Газа

Кафедра "КС"

Отчет по производственной практике

"Измеритель пульса ВРЛ 90"

Выполнил: студент гр. БМС-07-1

Сенькин В.Е.

Проверил: Пожитков А.П.






Тюмень 2010

Содержание

 

Введение

Технические характеристики

Питание

Структурная схема

Принципиальная схема

Цифровая часть

Описание схемы

Отладка

Операционный усилитель

Параметры по переменному току

Заключение

Литература

Введение


Итак, чем экономичнее обменные процессы, тем меньшее количество ударов делает сердце человека в единицу времени (ниже пульс), тем больше продолжительность жизни. Если мы занялись продлением жизни, то нам необходимо следить за эффективностью процесса, а именно за показателями пульса.

Правильно будет обратить внимание на следующие особенности. Частота пульса здорового человека в течение дня колеблется. Так, самые низкие значения пульса наблюдаются ранним утром и поздним вечером. Наиболее высоких значений пульс достигает ближе к вечеру. В положении лёжа пульс ниже, чем в положении сидя и тем более стоя. Таким образом, чтобы точнее отслеживать процесс эффективности предпринимаемых мер по повышению экономичности обмена, нам следует измерять пульс в одно и то же время и в одном и том же положении. Лучше всего измерять пульс по утрам, лёжа - сразу после пробуждения. Наиболее точные значения можно получить, если подсчитать пульс в течение 1 минуты. Однако это не обязательно.

Для самоконтроля пульса будет полезен предлагаемый небольшой цифровой прибор, к датчику которого достаточно приложить палец и через 12 с светодиодное табло покажет результат.

Технические характеристики


Диапазон измерений, удар/мин                                                    40.199

Максимальная погрешность измерения, удар/мин                      ±5

Время измерения, с.                                                                      12

Габариты, мм                                                                       147 х 57 х 50

Масса, г                                                                                         300

Напряжение источников питания, В                                             18 и 9

Ток, потребляемый от источника питания с напряжением 18 В, мА 18

Диапазон рабочих температур,°С                                       10. +40

 

Питание


Питание прибора осуществляется от 3 батарей "Крона-ВЦ”, энергии которых хватает для работы в течение 4 месяцев при 25 ежедневных замерах пульса. За интервал времени, равный 12 с, подсчитывается число ударов сердца, затем это число умножается на 5 и результат появляется на светодиодных индикаторах. Результат не всегда получается кратным 5, так как хотя каждый импульс, соответствующий удару сердца, заменяется 5 импульсами, которые заносятся в счетчики, но при отсутствии жесткой синхронизации такой способ подсчета импульсов обеспечивает выдачу на индикаторы практически всех чисел от 40 до 199.

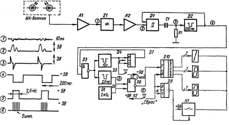
Структурная схема


Рис. 1. Структурная схема прибора

Сигнал, излучаемый ИК-светодиодом, отражается от пальца и улавливается фотодиодом датчика, который подключен ко входу усилителя А1. Далее, пройдя через фильтр низких частот, сигнал поступает на второй усилительный каскад А2, на выходе которого его амплитуда достигает значения, достаточного для работы схемы формирователя D1. Последний представляет собой триггер Шмитта и вырабатывает импульсы, соответствующие ударам пульса, которые, пройдя через дифференцирующую цепь R1C1, запускают ждущий одновибратор D2. Одновибратор D2 выполняет две функции: блокирует триггер D1 и запускает схему цифрового пересчета. Блокирование триггера D1 делает считывание сигналов пульса более надежным, так как после прохождения импульса в течение следующих 200 мс триггер Шмитта не реагирует на другие входные сигналы. Кроме того, выходной импульс одновибратора D2 в режиме "Счет” через схему совпадений D3 запускает два ждущих одновибратора D4 и D5. Одновибратор D4 задает время измерения пульса, а другой одновибратор D5 вырабатывает сигналы, осуществляющие пересчет. В результате подачи сигналов одновибратора D5 и генератора G1 на вход схемы совпадения D8, на ее выходе формируются пачки импульсов, каждая из которых состоит из 5 импульсов. Таким образом осуществляется умножение на 5. Эти пачки импульсов поступают на вход счетчика D10 и по окончании времени измерения, определяемого одновибратором D4, на счетчике фиксируется число, равное количеству ударов пульса в минуту. По окончании счета триггер D7 сбрасывается в нулевое состояние и запрещает прохождение импульсов через D3. Одновременно с помощью триггера D9 открывается ключ К1 и загорается светодиодное табло. Чтобы начать новый цикл измерения пульса, надо снова нажать кнопку "Сброс" - тем самым гасятся светодиодные индикаторы и очищается счетчик D10, а затем нажать кнопку "Счет”.

Принципиальная схема


Принципиальная схема представлена на рис. 2.

 

Рис. 2. Принципиальная схема прибора

 

ИК-датчик содержит излучающий светодиод VD1 и приемный фотодиод VD2. Усилительная часть собрана на операционных усилителях (ОУ) К140УД6, имеющих низкое значение разности входных токов (дельта Iвх<=25 нА) и небольшой ток потребления (Iп = 1 мА), что позволило создать экономичный прибор, работающий в широком диапазоне температур. Фотодиод VD2 включен между инвертирующим и неинвертирующим входами первого ОУ, поэтому постоянное напряжение на нем не превышает нескольких мВ, что является особенностью первого каскада. Второй каскад усилителя имеет коэффициент усиления около 1000, а амплитуда полезного сигнала на его выходе достигает 3 В. Между первым и вторым каскадами включены разделительный конденсатор С1 и RС-фильтр (R8C2), снижающий фон с частотой 50 Гц. С этой же целью на выходе элемента DA2 включен фильтр R14C3. Усилительная часть прибора заканчивается собранным на транзисторе VT1 эмиттерным повторителем, который служит для согласования выхода ОУ и входа ТТЛ микросхемы DD1 К136ЛАЗ. Четыре логических элемента этой микросхемы выполняют функции триггера Шмитта (DD1.1 и DD1.2) и одновибратора (DD1.3 и DD1.4). Триггер Шмитта по входу 2 блокируется импульсами одновибратора, что позволяет четко фиксировать количество ударов пульса. На выходе 11 одновибратора сигнал имеет вид прямоугольных импульсов отрицательной полярности длительностью 200 мс и амплитудой 5 В, частота повторения которых изменяется от 0,5 до 3,3 Гц.

Индикация ударов пульса осуществляется светодиодом VD4. Таким образом посредством микросхем DA1, DA2 и DD1 удается выделить импульсы ударов пульса.

При желании радиолюбители могут заменить цифровую часть прибора более простой, аналоговой, в качестве которой подойдет простой стрелочный частотомер с диапазоном измерения 0,5.3 Гц и шкалой, проградуированной в уд/мин.

Измерение частоты пульса в приборе принято самое простое - подсчет импульсов за определенный период времени, хотя, строго говоря, удачней была бы система отсчета пульса в режимах "средний" (за 10 ударов пульса) или "мгновенный” (от удара к удару). Однако последние способы подсчета пульса требуют более сложной реализации, что приведет к нежелательному увеличению габаритов прибора.

Цифровая часть


Цифровая часть измерителя. частоты пульса содержит следующие функциональные узлы: двенадцатисекундный одновибратор (DD2.1 и DD2.2), одновибратор с длительностью импульса 2,5 мс (DD3.2-DD3.4), генератор прямоугольных импульсов с частотой 2 кГц (DD4.1 и DD4.2), триггеры управления (DD5.1 и DD5.2) и двоично-десятичные счетчики-дешифраторы (DD6-DD8). Подсчет числа импульсов цифровой частью начинается после нажатия на кнопку SB2 "Счет”. При нажатии вырабатывается импульс, который обнуляет счетчики DD6-DD8 и переводит RS-триггер DD5.2 в состояние, при котором его выходной сигнал дает разрешение на прохождение импульсов подсчета пульса через логический элемент DD3.1 Первый же пришедший сигнал пульса запускает оба одновибратора. Каждый импульс одновибратора DD3.2-DD3.4, поступая на схему DD4.3, стробирует прохождение пяти импульсов генератора на счетчики. Такой режим работы продолжается в течение 12 с после прихода первого импульса пульса и длится до тех пор, пока одновибратор DD2.1, DD2.2 спадом импульса не сбросит RS-триггер DD5.2 и, следовательно, прохождение импульсов через элемент DD3.1 прекратится. Одновременно с этим одновибратор DD2.1, DD2.2 через цепь C10R31 воздействует на триггер DD5.1, который открывает транзистор VT4, и на трех семисегментных светодиодных индикаторах будет высвечено число ударов пульса в минуту. Кнопка SB1 "Сброс" служит для установки начальных состояний триггеров управления и одновибратора DD2.1, DD2.2, ею же происходит гашение светодиодов индикации.

Соединение счетчиков-дешифраторов DD6-DD8 семисегментных индикаторов HG1-HG3-стандартное. Микросхема DD8, с которой задается значение сотен, соединена с индикатором только через два резистора R51, R52, поэтому, если число ударов пульса меньше ста, светодиодная матрица HG3 не загорается.

Описание схемы


Собственно стабилизатор собран на транзисторах VT1-VT3. Применение двухкаскадного усилителя на транзисторах VT2, VT3 и включение опорного стабилитрона в цепь базы транзистора VT3 позволили получить коэффициент стабилизации по напряжению более 500 при выходном сопротивлении не более 0,2 Ом.

Рис. 3. Схема стабилизатора двуполярного напряжения ±5 В

 

Включением в качестве регулирующего элемента р-n-р транзистора VT1 удалось добиться стабилизации выходного напряжения при минимальном напряжении на входе не менее 11,8 В. При включении запуск стабилизатора осуществляется цепочкой C1R1VD2R4. В момент включения импульсом тока зарядки конденсатора С1 открывается транзистор VT2 и выводит устройство в режим стабилизации. Стабилизатор имеет защиту от короткого замыкания в выходной цепи. Выходное напряжение стабилизатора, равное 11 В, с помощью микросхемы DA1 и транзисторов VT4, VT5 преобразуется в двуполярное напряжение ±5,5 В с искусственной средней точкой. К сожалению, установка такого расщепителя. после стабилизатора лишает последний возможности реагировать на короткие замыкания в цепях нагрузки. Выходной ток стабилизатора при коротком замыкании в одной из нагрузок достигает 200 мА, однако применение транзисторов средней мощности обеспечивает достаточную (при недлительном КЗ) надежность. Разумеется, такой большой выходной ток при настройке можно получить, питая стабилизатор от мощного источника. В реальном приборе короткое замыкание приведет к быстрому разряду батарей "Крона-ВЦ”. Для предотвращения пробоя транзисторов при неправильном подключении батарей питания в схему введен диод VD1. Ток, потребляемый стабилизатором двуполярного напряжения в режиме холостого хода, не превышает 7 мА.

В приборе применены конденсаторы КМ-6 (C1, С8, С9, С10), KM (С5, С6. С7, С11, С12), К53-1 (С2, С4), К50-6 (С3), Все постоянные резисторы, примененные в приборе, МЛТ-0,125, переменные R2 и R12 - СП-5-3; R28-СП4-1. Кнопка SB1 состоит из двух микропереключателей МП-9; SB2-МП12. Тумблер включения питания SA1-MT-1. В стабилизаторе двуполярного напряжения применены конденсаторы К53-1 (C1), КМ-6 (С2), К52-1 (С3, С4), резисторы - МЛТ-0,125.

Отладка


Налаживание смонтированного устройства начинают с проверки стабилизатора напряжения. Для этого на его вход подают от внешнего источника напряжение 15 В и подбором стабилитрона и сопротивления резистора R7 (150.200 Ом) устанавливают на коллекторе VT1 выходное напряжение 10,8.11 В. Это напряжение на выходе платы стабилизатора делится пополам относительно общей клеммы. Так как микросхема К140УД1А склонна к самовозбуждению, необходимо проконтролировать отсутствие на ее выходе ВЧ колебаний, наличие которых значительно увеличивает ток, потребляемый стабилизатором. При необходимости емкость корректирующего конденсатора С2 следует увеличить. Если выходные напряжения отличаются более чем на 6,1 вольт, их выравнивание осуществляется незначительным изменением сопротивлений резисторов R8 и R9. После этого готовый стабилизатор проверяют под током нагрузки 40.50 мА в интервале входного напряжения 12.18 В. Изменение выходного напряжения при изменении тока нагрузки от 0 до 20 мА не должно превышать 10 мВ.

Для настройки основной платы потребуется осциллограф с секундной разверткой (например, С1-76). Сначала проверяется режим работы ИК-датчика и входного ОУ. Для этого, положив палец на датчик (пока без, защитной пластины), регулируют ток излучающего светодиода VD1 потенциометром R2, устанавливая выходное напряжение ОУ DA1 в пределах + 2.3 В. Если постоянное выходное напряжение отрицательной полярности, необходимо изменить распайку фотодиода VD2. После проведения этой регулировки на выходе DA1 с помощью осциллографа можно наблюдать сигналы пульса с амплитудой 0,5.4 мВ. Вторая контрольная точка - выход микросхемы DA2. Переменным резистором R12, при закрытом светонепроницаемым предметом датчике, устанавливают положительное напряжение на выводе 6 микросхемы DA2 в пределах + 0,6.0,7В. Затем контролируют напряжение на выходе эмиттерного повторителя VT1 - резистором R12 устанавливают напряжение + 0,1.0,15 В. После этих операций первичная настройка усилительной части заканчивается - при касании пальцем ИК-датчика в такт с пульсом мигает светодиод VD4.

Если цифровая часть смонтирована без ошибок, то какой-либо специальной настройки не потребуется. При включении питания должны загореться нули на индикаторах единиц и десятков, а индикатор, указывающий сотни, не должен светиться. Затем, положив палец на ИК-датчик, добиваются мигания светодиода "Пульс”. Теперь, если нажать на кнопку SB2 "Счет”, число на светодиодных индикаторах при каждом ударе пульса должно увеличиваться на пять. Примерно через 12 с счет импульсов заканчивается. При нажатии на кнопку SB1 "Сброс" индикаторы должны погаснуть. Если цифровая часть исправна, следует проверить точность пересчета импульсов. Но вначале настраивают одновибратор DD2.1, DD2.2, который легко проверить с помощью секундомера, замеряя время от момента прохождения первого импульса пульса после нажатия кнопки "Счет” до загорания светодиодного табло. Период импульсов одновибратора регулируется резистором R28. Для проверки пересчета необходимо подавать секундные импульсы положительной полярности на вход транзистора VT1. Проще всего такие импульсы получить от генератора Г3-39. Изменяя частоту генератора от 0,5 до 3,3 Гц, проверяют точность измерения. Если подобного генератора нет в наличии, импульсы такой частоты можно подучить либо от цифровых электронных часов, либо от генератора горизонтальной развертки осциллографа. При необходимости производят подстройку генератора частоты 2 кГц или одновибратора DD2.1, DD2.2 Последняя операция настройки - установка защитной пластинки на ИК-датчик, который обязательно следует протереть спиртом. Положив палец на датчик, вновь проверяют выходное напряжение ОУ DA1 и, при необходимости, подстраивают его, учитывая, что приближение выходного напряжения к своему предельному положительному значению увеличивает чувствительность прибора.

Если чувствительность прибора оказалась недостаточной, следует уменьшить толщину пластинки ИК-датчика до предела или изготовить ее из другого, более прозрачного для ИК-лучей материала. Повысит чувствительность и увеличение емкости конденсатора С1 на 1.2 мкФ.

Операционный усилитель

(ОУ, OpAmp) - усилитель постоянного тока с дифференциальным входом и, как правило, единственным выходом, имеющий высокий коэффициент усиления. ОУ почти всегда используются в схемах с глубокой отрицательной обратной связью, которая, благодаря высокому коэффициенту усиления ОУ, полностью определяет коэффициент передачи полученной схемы.

Идеальный ОУ обладает следующими характеристиками:

Бесконечно большой коэффициент усиления с разомкнутой петлей обратной связи Gopenloop. [2]

Бесконечно большое входное сопротивление входов V - и V+. Другими словами, ток, протекающий через эти входы, равен нулю.

Нулевое выходное сопротивление выхода ОУ.

Способность выставить на выходе любое значение напряжения.

Бесконечно большая скорость нарастания напряжения на выходе ОУ.

Полоса пропускания: от постоянного тока до бесконечности.

Отличия реальных ОУ от идеального

Параметры по постоянному току

Ненулевой входной ток (или, что почти то же самое, ограниченное входное сопротивление): типичные значения входного тока составляют 10−9 ÷ 10−12 А. Это накладывает ограничения на максимальное значение сопротивлений в цепи обратной связи, а также на возможности согласования по напряжению с источником сигнала. Некоторые ОУ имеют на входе дополнительные цепи для защиты входа от чрезмерного напряжения - эти цепи могут значительно ухудшить входное сопротивление. Поэтому некоторые ОУ выпускаются в защищенной и незащищенной версии.

Ненулевое выходное сопротивление. Данное ограничение не имеет большого значения, так как наличие обратной связи эффективно уменьшает выходное сопротивление каскада на ОУ (практически до сколь угодно малых значений).

Ненулевое напряжение смещения: требование о равенстве входных напряжений в активном состоянии для реальных ОУ выполняется не совсем точно - ОУ стремится поддерживать между своими входами не точно ноль вольт, а некоторое небольшое напряжение (напряжение смещения). Другими словами, реальный ОУ ведет себя как идеальный ОУ, у которого внутри последовательно с одним из входов включен генератор напряжения с ЭДС Uсм. Напряжение смещения - очень важный параметр, он ограничивает точность ОУ, например, при сравнении двух напряжений. Типичные значения Uсм составляют 10−3 ÷ 10−6 В.

Ненулевое усиление синфазного сигнала. Идеальный ОУ усиливает только разницу входных напряжений, сами же напряжения значения не имеют. В реальных ОУ значение входного синфазного напряжения оказывает некоторое влияние на выходное напряжение. Данный эффект определяется параметром коэффициент ослабления синфазного сигнала (КОСС, англ.common-mode rejection ratio, CMRR), который показывает, во сколько раз приращение напряжения на выходе меньше, чем вызвавшее его приращение синфазного напряжения на входе ОУ. Типичные значения: 104 ÷ 106.

Параметры по переменному току


Ограниченная полоса пропускания. Любой усилитель имеет конечную полосу пропускания, но фактор полосы не особенно значим для ОУ, поскольку они имеют внутреннюю частотную коррекцию для увеличения запаса по фазе.

Ненулевая входная ёмкость. Образует паразитный фильтр нижних частот.

цифровой прибор измерение давление

Ненулевая задержка сигнала. Данный параметр, косвенно связанный с ограничением полосы пропускания, может ухудшить действие ООС при повышении рабочих частот.

Ненулевое время восстановления после насыщения.

Используемый К140УД6

Микросхемы представляют собой операционные усилители средней точности с транзисторами на входе со сверхвысоким), усилением, с малыми входными токами, с внутренней частотной коррекцией и схемой Защиты выхода от короткого замыкания Содержат 45 интегральных элементов. Корпус &140УД6 типа 301.8-2 масса не более 1,3 г,


Назначение выводов: КР140УД6: 1, 2, 7, 8, 12, 13, 14-свободные; 3,9 - балансировка; 4 - вход инвертирующий; 5-вход неин - вертирующий; 6 - напряжение питания ( - Un); Ю - выход; if -

напряжение питания (+ Un).

К140УД6, КР140УД608: 1,5 - балансировка; 2 - вход инвер - нтирующий; 3 - вход неинвертирующий; 4 - напряжение питания ( - 1/п); 6 - выход; 7 - напряжение питания (+ £/п).

Электрические параметры

Номинальное напряжение питания± 15 В

Максимальное выходное напряжение > 11 В

Напряжение смещения нуля< ± 10 мВ

Входной ток < 100 нА

Разность входных токов< 25 нА

Ток потребления< 4 мА

Коэффициент усиления напряжения >30-10

Коэффициент ослабления синфазных входных

напряжений > 70 дБ

Коэффициент влияния нестабильности источника

питания на напряжение смещения нуля < 200 мкВ f В

Максимальная скорость нарастания входного

напряжения > O. ST В

Частота единичного усиления > 0,35 МГц

Входное сопротивление> t МОм

Предельно допустимые режимы эксплуатации

Напряжение питания < ± (5.18) В

Максимальное напряжение на каждом входе

относительно общей точки < 15 В

Максимальное входное дифференциальное

напряжение < 30 В

Максимальное входное синфазное напряжение. < ±15 В

Статический потенциал <100 В

Сопротивление нагрузки > 1 кОм

Емкость нагрузки< 100 пФ

Температура окружающей среды - 10. + 70°С

Заключение


Пользоваться цифровым измерителем пульса несложно. Включают прибор и сразу же нажимают кнопку "Сброс" в целях экономии энергии батарей питания. Затем, взяв прибор в руки, нежно, без нажатия, кладут палец на пластинку ИК-датчика и добиваются мигания светодиода в такт с ударами пульса. Через 3.4 удара пальцем левой руки нажимают кнопку "Счет”. Через 12 с на табло появится цифра, показывающая число ударов пульса в минуту. Индикаторы гасятся нажатием на кнопку "Сброс”. Во время измерения надо следить за тем, чтобы рука не колебалась и, если во время 12 - секундного цикла было дробление сигналов светодиода от колебаний руки, измерение надо прервать нажатием кнопки. "Сброс" и снова запустить кнопкой "Счет”. Измеряя пульс, надо помнить, что, если прибор улавливает биение крови внутри капилляров, то колебание руки будет отмечено и подавно, что приведет к искажению результата измерения. Работа с прибором на открытом воздухе имеет некоторые особенности. Так, зимой может оказаться, что замерить пульс очень трудно, если у человека холодные руки, а на ярком солнце его лучи "ослепляют" ИК-датчик, и пульс можно измерять только в тени.

Литература


1.       Алексеенко А.Г., Коломбет Е.А., Стародуб Г.И. Применение прецизионных аналоговых ИС. - М.: Радио и связь, 1981

2.       Ефремов В., Шнапцев Ю. Электроника измеряет пульс - Моделист-конструктор, 1982, № 10

.        Измеритель частоты пульса, встроенный в наручные часы. - Электроника, 1977,№ 9, с.10, 11

.        Часы на жидких кристаллах в качестве счетчика пульса. - Электроника, 1979, № 5, с.7, 8

Похожие работы на - Измеритель пульса ВРЛ 90

 

Не нашли материал для своей работы?
Поможем написать уникальную работу
Без плагиата!
Без нейросетей!