Визначення параметрів радіоприймача
Вступ
Рiзноманiтнi системи
радiозвязку мiцно увiйшли в усi сфери життя та дiяльностi людини вiд космiчної
галузi до побуту. Здавалося б, з часiв винайдения радiо О. Поповим радiотехнiка
розвинулась настiльки, що здатна задовольнити бiльшiсть потреб суспiльства в
засобах дистанцiйної комунiкації. Однак, перенасичення радiодiапазонiв
сигналами мiльйонiв службових радiостанцiй висуває до зв'язкової приймальної
апаратури низку специфічних вимог, найважливiша з яких полягає в досягненнi
максимально можливої селективностi радiоприймачiв без втрати їх чутливостi.
Радiоприймач -
електронний пристрiй призначений для приймання, оброблення та вiдображення в
зрозумiлому для людини виглядi iнформацiї, яка передасться електромагнiтними
хвилями…
У радiотехнiцi
використовуються такi види приймачiв: детекторний, прямого пiдсилення, прямого
перетворення та супергетеродиннi приймачi, якi є найпоширенiшими у системах
радiозв'язку. Супергетеродин - радiоприймач, де основне пiдсилення рiзних за
частотою радiосигналiв вiдбувасться пiсля перетворения їх на сигнали промiжної
(постiйної) частоти. Вiд радiоприймача з прямим пiдсиленням радiосигналiв
вiдрiзвяється головним чином наявнiстю перетворювача частоти, складовою
частиною якого є гетеродин. В цьому перетворювачi прийнятi радiосигнали
взаємодiють з власними високочастотними коливаннями гетеродина, внаслiдок чого
й виникають електричнi коливання промiжної частоти, яка є сумою або рiзницею
частоти радiосигналу i гетеродина. Змiнюючи частоту гетеродина, можна приймати
радiосигнали вiд рiзних станцiй. Дальше пiдсилення сигналу, прийнятого
супергетеродином вiдбувасться в пiдсилювачi промiжної частоти. До
найпоширенiших належать супергетеродини, де частота радiосигналiв
перетворюсться одноразово. Створено також приймачi з подвiйним i потрiйним
перетворенвям.
Супергетеродиннi
радiоприймачi широко використовуються в службових системах радiозв'язку, отже
досягнения в них високої селективностi без втрати чутливостi є важливою та
актуальною задачею на сьогоднiшнiй день.
1.Теоретична частина
.1
Розробка структурної схеми пристрою
У
супергетеродинному приймачі сигнал високої частоти за допомогою перетворювача,
що складається з змішувача і гетеродина, перетворюється на сигнал так званої
проміжної частоти.
При
перебудові проміжна частота залишається постійною. Тому, здійснивши основне
посилення сигналу в каскадах підсилювача проміжної частоти, можна отримати
високі вибірковість і чутливість.
радіоприймач
підсилювач детектор
Вхідне
коло
Пристрій,
який зв'язує антену з входом першого каскаду радіоприймача, називається вхідним
колом. Воно представляє собою вибірковий пристрій, що складається з
коливального контуру чи системи коливальних контурів, що зв'язані з антеною і
входом першого каскаду радіоприймача елементом зв'язку.
Радіосигнал
разом з завадами від антени підводиться до вхідного кола через елемент зв'язку,
до якого відноситься:
- Просто провід (безпосередній зв'язок);
- Індуктивність (індуктивний чи трансформаторний зв'язок);
- Ємність (зовнішньо-ємнісний зв'язок);
- Ємність і індуктивність (індуктивно-ємнісний зв'язок).
Вибіркова
система представляє собою перестроювальний паралельний контур. Яка за рахунок
резонансних властивостей виділяє сигнал тієї частоти, на яку вона настроєна. В
подальшому сигнал через елемент зв'язку подається на радіоприймача.
Вхідне
коло (ВК) радіоприймача повинен виконувати дві основні функції.
Перша
функція полягає в забезпеченні деякої частотної вибірності приймача. Вибіркові
ланки вхідного кола і підсилювача радіочастоти (ПРЧ) супергетеродинного
радіоприймача використовують для захисту від паразитних каналів прийому,
найбільш небезпечними з яких є дзеркальний канал і канал прямого проходження.
Друга
функція схеми ВК полягає в здійсненні передачі енергії прийнятого сигналу з
мінімальними затратами і спотвореннями від антени до входу першого підсилюючого
чи перетворюючого каскаду.
Підсилювач
високої частоти
Підсилювач
високої частоти. У приймачі підсилювач високої частоти служить головним чином
для підвищення чутливості приймача, також він застосовується для підвищення
вибірковості щоб в приймач не потрапляли непотрібні частоти. Це дозволяє
значить зменшити свисти і шуми. Крім того, наявність підсилювача високої
частоти послаблює зв'язок гетеродина з aнтенной і сприяє зменшенню випромінювання
його коливань.
ПВЧ
разом із вхідним колом повинні забезпечити вибірковість приймача по
дзеркальному каналу, каналу проміжної частоти і по відношенню до завад які
викликають нелінійні ефекти.
Класифікують
ПВЧ:
- За типом електронного пристрою;
- За способом включення електронного пристрою;
- По виду зв’язку вибіркової системи з входом підсилювального
елементу;
- За кількістю каскадів.
Основні
параметри ПВЧ:
- Коефіцієнт передачі по напрузі і струму;
- Коефіцієнт передачі по потужності;
- Вибірковість ПВЧ;
- Смуга пропускання;
Схеми
ПВЧ використовуються в приймачах прямого підсилення і аперіодичних, в приймачах
супергетеродинного типу резонансні вибіркові чи селективні.
Змішувач
гетеродин
Змішувач разом з
гетеродином призначений для перетворення високих несучих частот радіосигналів
звукового супроводу в більш низькі проміжні частоти.
Перетворювачі частоти,
являють собою нелінійні системи, на вхід яких одночасно подаються
високочастотний і сигнал гетеродина, а в вихідному колі утворюються комбінації
частот які змішуються. Але контур на виході змішувача налаштовується на частоту
гетеродина і прийняті несучі частоті радіосигналів звукового супроводу і має
смугу пропускання, достатню для виділення спектру частот радіоканалу,
перенесеного в область проміжних частот.
Перетворювачі частот
можуть бути двох типів: з внутрішнім гетеродином (схема автогенеруючого
перетворювача) і з зовнішнім.
Зв'язок між каскадами
ПВЧ і змішувача зазвичай індуктивний, а між гетеродином і змішувачем частіше
ємнісний. Індуктивність вхідного контуру змішувача Lб змінюється при виборі
програми за допомогою барабанного перемикача.
Слід мати на увазі, що
оскільки частота гетеродина вище несучих частот радіосигналів звукового
супроводу, то після перетворення верхня бічна смуга стає нижньої, а нижня -
верхньою, тобто вони міняються місцями, так само міняються місцями і нові
несучі частоти, які тепер називаються проміжними.
При прийомі сигналів
змішувач селектора зазвичай використовується як додатковий каскад ППЧЗ для
сигналів, що надходять на його базу. Для того щоб усунути вплив одного
селектора на інший у ланці бази змішувача включений розв'язуючий контур.
Підсилювач проміжної
частоти
Підсилювач проміжної
частоти - це одночастотний підсилювач. Зазвичай для посилення сигналу до
необхідного рівня використовуються два або три каскаду посилення проміжної
частоти. Чутливість приймача визначається посиленням підсилювача проміжної
частоти. Чим вище посилення, тим вище чутливість.
Підсилювачі проміжної
частоти ППЧ в супергетеродинному приймачі служать для посилення вихідного
сигналу перетворювача частоти і забезпечення вибірковості по сусідньому каналу.
У тракті проміжної частоти здійснюється основне посилення прийнятого сигналу.
Для отримання великого посилення ППЧ виконуються багато каскадним з постійною
проміжною частотою, що дозволяє використовувати в каскадах двох і
багатоконтурного вибіркові системи і забезпечувати велике ослаблення сигналів
сусідніх каналів навіть при невеликих розстрочках.
У підсилювачах проміжної
частоти радіоприймачів смуга пропускання не перевищує 5 - 7% середньої
(проміжної) частоти, тому каскади ППЧ ставлять вузько-смуговими.
По виду вибіркових
систем розрізняють підсилювачі:
- одноконтурні
резонансні (у кожному каскаді по одному коливального контуру, при цьому контури
різних каскадів налаштовані на одну проміжну частоту);
- одноконтурні
розстроєні (в межах смуги пропускання підсилювача каскади налаштовані на різні
частоти);
- з
двома звязаними контурами в кожному каскаді;
- з
фільтрами зосередженої селекції ФЗС (вибіркова система кожного каскаду містить
три і більше пов'язаних коливальних контурів) і комбіновані для прийому
амплітудно і частотно модульованих сигналів.
Амплітудний детектор
Амплітудним детектором
називається радіотехнічний пристрій, в якому здійснюється виділення з
амплітудно модульованого високочастотного коливання модульований сигнал.
На практиці
використовуються нелінійні амплітудні детектори.
Нелінійний амплітудний
детектор, містить нелінійний елемент і фільтр, що пропускає модульоване
коливання.
При детектуванні не
модульованого високочастотного сигналу вихідна напруга детектора повинно бути
постійною.
У цьому випадку
амплітудний детектор працює як випрямляч змінного струму.
Залежно від величини
вхідного сигналу розрізняють квадратичний режим детектування (слабкий сигнал) і
лінійний (великий сигнал).
У даний роботі в схемі
амплітудного детектора використовується діод, а фільтром служить згладжує
конденсатор. Такий детектор називають доданими.
Підсилювач низької
частоти
Підсилювачі низької
частоти (ПНЧ), призначені для підсилення безперервних періодичних сигналів,
частотний спектр яких лежить в межах від десятків герц до десятків кілогерц.
Характерною особливістю
ПНЧ є те, що відношення верхньої підсилювальної частоти (fв) до
нижньої (fн) у підсилювачів даного типу велике і зазвичай становить
не менше декількох десятків, доходячи в окремих випадках до десятків тисяч.
Класифікація
підсилювачів може бути проведена за декількома ознаками:
-................................................................................................................ за характером підсилювальних сигналів (підсилювачі гармонічних
сигналів, імпульсні підсилювачі і т.д.),
- за
родом підсилювальних елементів (транзисторні, лампові),
- за
призначенням, кількості каскадів, виду електроживлення та іншим показникам.
Однак однією із найбільш суттєвих класифікаційних
- за
діапазоном частот електричних сигналів, в межах якого даний підсилювач може
задовільно працювати.
1.2 Розробка схеми
електричної принципової
При розробці схеми
електричної принципової було використано такі елементи.
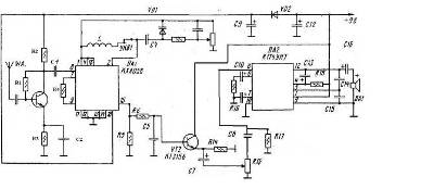
Приймач розрахований на
прийом УКХ радіостанцій діапазону 88… 108 МГц, чутливість 10 мкВ, діапазон
звукових частот 63… 10000 Гц, максимальна потужність 2 Вт, споживаний струм
близько 50 мА. Сигнал, прийнятої антени надходить на підсилювач високої
частоти, виконаний на транзисторі VT1 і далі через роздільний конденсатор С2 на
вхід мікросхеми КХА 058.
Коло L1, L24, VD1, R9,
С6, R13 являє собою класичний варіант електронного вузла настройки. Всі
необхідні перетворення сигналу відбуваються всередині мікросхеми DА1.
Продетектованний
низькочастотний сигнал з 15 ніжки мікросхеми поступає на емітерний повторювач
на транзисторі VT2, а з його навантажувального резистора R14 на вхід мікросхеми
DA2, що виконує функцію підсилювача звукової частоти. Гучність регулюється
резистором R15. Варикапи приймача можуть бути замінені на КВ109В, КВ109Г. У
безкаркасних котушках L1 міститься відповідно 3 і 7 витків дроту 0,8.
Конденсатори С4, С15 припаяти зверху мікросхеми DA2.
2. Розрахункова частина
.1 Розрахунок вхідних
кіл
Провести розрахунок
вхідного кола приймача з ємнісним зв’язком з антеною.
Вихідні дані діапазон
частот
мін - fмакс = 88
- 108 МГц
Ємність контура
Ск=35÷335 пФ
Еквівалентна добротність
контураEmax =14Emin =3,4
Середнє значення ємності
антени
Са=220пФ
Вхідний опір транзистора
є const.ВХ=const
Коефіцієнт включення
транзистора=0.2
Величина додаткової
ємності 12пФ
Сдод=12Пф
Необхідно визначити?
Величину ємності зв’язку
Сзв, індуктивність котушки контуру L і ємність варикапа VD1
. Задаємо величину
ємності зв’язку
Сзв=10Пф
. Визначаємо ємність яку
вносить антена
С'а= 
=
=18пФ
. Визначаємо
ємність яку вносить антена з урахуванням впливу антени для піддіапозону.
С'ЕMAX = CEMAX
+Ca = 335+10 = 345 пФ
розраховуємо
середню частоту під діапазону


= 98 МГц
СЕсер = CEMAX×
2 = 412 × (
2 =273 (Пф)
. Визначаємо
конструктивне і еквівалентне затухання контуру на верхній частоті під діапазону
δк =
δϝмакс = 
= 
. Еквівалентне
затухання контуру на середній частоті піддіапазону.
δепс = δа+(δмакс - δ) × 
× 
= 0.01 +(0.07 - 0.01) × 
×1= 0.063
. Еквівалентна
добротність контура на середній частоті піддіапазону.
сер=
=
=15.87
7. Коефіцієнт
передачі контура в трьох точках піддіапазону.
КВХ макс=
м2×
Qemax ×
= 0.2 × 14 × 
= 1.24
2.2
Розрахунок ПВЧ
Напругу джерела
живлення зазвичай задано, тому транзистор підсилювача підбираємо під його
напругу.
При підборі
транзистора враховують також Iкб, статичний коефіцієнт передачі струму, RК
визначають за формулою:
к = 0,4 Eк / Сск
Сск - струм
спокою колектора. Зазвичай знаходиться в межах 0,5 - 2,0 mA, для розрахунків
приймаємо Сск = 1 mA.
Опір R е
визначають з наступного співвідношення Rе = (0,1… 0,3) EК / Сск
Тепер вибираємо
R2 і R1. Зазвичай опір R1 в кілька разів більше R2. R2 вибирається в 2-5 разів
більше Rе.
= 2,4 · [(ЄК -
Сск · Rе) / Сск]
К - V (вольт)
Сск - mA
(міліампер)е - кОм (кілоомах)
Ємність
конденсатора в ланцюзі емітера вибирають з умови усунення зворотного зв'язку по
змінному струму.
С3 = 5000IЕп / FН
FН - нижча
частота підсилюється сигналу в герцах
Ссе - струм
спокою емітера в mA.
У підсилювачах НЧ
частота виражається в Гц, при цьому С3 виражається в мікрофарадах mF В
підсилювачі ВЧ відповідно в мГц і pF (пікофарад).
Тоді, коли є
негативна дія зворотнього зв'язку по змінному струму, резистор Rе не шунтують
конденсатором.
При відсутності
конденсатора С3 коефіцієнт посилення підсилювача по напрузі Ku визначається
відношенням опорів RК і Rе навіть при найбільших значеннях β
Конденсатори С1 і
С2 називають розділовими. Вони дозволяють відокремити підсилювальний каскад по
постійному струму від джерела вхідного сигналу і навантаження. Ємності
вибирають із співвідношення: С1000 / FН · Rвх, де Rвх - вхідний опір наступного
підсилювального каскаду або навантаження (кОм). Якщо FН в герцах, то С в
мікрофарадах. Якщо FН в мГц, то С в pF.
При середньому
значенні Rвх 1кОм в підсилювачі низької частоти (НЧ) (FН = 100Гц) ємність С ≥
1000 / 100×1 = 10 мкФ.
В підсилювачі високої
частоти (FН = 0,15 мГц) ємність С ≥ 1000 / 0,15 · 1 = 6600 pF.
2.3
Розрахунок підсилювача проміжної частоти
Для
розрахунку ППЧ необхідно визначити наступні вихідні дані:
Визначається
коефіцієнт шунтування контуру вхідним опором наступного каскаду і вихідним
опором транзистора, допустимим з умов стійкості і забезпечення заданої
еквівалентної добротності контуру:
Визначаємо
необхідні конструктивні та еквівалентні згасання контуру:
δк = 0,020
δе = 0,023
Визначаємо
опір контуру, приймаючи коефіцієнт включення в коло колектора m1 = 1 (повне
включення):
ρ = 45 × (0,023-0,020) = 60 [Ом]
Еквівалентна
ємність контуру
Се ≥
= 4000 пФ.
Визначаємо
коефіцієнт включення контуру з боку подальшого каскаду= 15.
Визначаємо
загальну величину ємності дільникад = Се - m21C22 = 4000-20 = 3980
С2 ≥
- C11 = 24000 пФ.
Приймаємо
С2 = 0,025 мкФ типу ПЗ.
С1 ≥
= 3544 пФ.
Приймаємо
С1 = 5645 пФ типу ПМ - 1.
Еквівалентна
ємність контуру визначається за наступною формулою:
Се=
С22m12 + 20 = 3030 пФ.
Так як
Се = 3030 пФ > Се = 3030 пФ, отже, розрахунок зроблений правильно
Визначається індуктивність контуру:=20,7 мкГн.
Характеристичний
опір контуру після вибору ємностей:
ρ `= кОм,
Резонансний
коефіцієнт підсилення:
К0 = Sp
` m2 m1 = 20 × 0,075 × 52
×0,188 × 1 = 10,3
К0 =
10,3 > Ктр = 12 і К0 = 12,3 < Ку = 14,4,
отже,
розрахунок зроблений вірно.
2.4 Розрахунок детектора
Вихідні
дані:=10кОмвх= 10кОм
Свх=
1000пФmin= 50Гц; fmax = 6300Гц
М =
1.02
Порядок
розрахунку.
Вибираємо
діод Д9В. У нього Rзв = 400 кОм g = 10 мсм
Вибираємо
схему з розділеним навантаженням.
Визначаємо
допустиме значення RBX, вважаючи, що p = 0,4. RBX >p2× 3R = 0,42×3×104 = 4,8кOм
Обчислюємо
спільне.RH
Rn =R1+R2=

= 
= 10 кОм
Визначаємо.
2= 
= 
= 5 кОм
Розраховуємо С1
С1= 

Номінал. C1=
2000nф
Знаючи величину
ємності конденсатора фільтра, С1знаходимо.С2
C2= 
= 3440пФ
визначаємо С2=
С'2 - Свх = 3440 - 1000 = 2560пФ
Обчислимо ємність
розділового конденсатора.
р= 
= 
= 2.2 мкФ
Приймаємо Uнес=
0.8В і знаходимо Кд за таблицею Кg = 0.4,
d= 
.
Мале значення Kd
обумовлене малим значенням Kнагр діленням її на частини і
впливом Kвх
Висновок
радіоприймач
підсилювач детектор
На даній курсовій роботі
я навчився виготовляти структурну та принципову схему приймача, також
розраховувати вхідні кола, підсилювач проміжної частоти, підсилювач високої
частоти та інші вузли радіо приймача.
При розробці структурної
схеми зверталась увага на параметри приймачів різних типів. І в результаті було
обрано супергетеродинну схему приймача, оскільки він володіє суттєвими
перевагами над іншими приймачами і застосовується на всіх діапазонах частот.
Підсилювач проміжної
частоти було розроблено, враховуючи сучасні технічні рішення, із використанням
мікросхем. А саме була вибрана мікросхема KXA058, та K174 УН7. Оскільки обрані
мікросхеми можуть використовуватись в широкому діапазоні частот, а приймач
розраховується для певної частоти, то необхідна схема включення мікросхеми, яка
може бути взята із технічної документації. Параметри елементів принципової
електричної схеми також вказані в технічній документації, що полегшує
розрахунок ППЧ загалом.
Перелік інформаційних
джерел
1. Справочник по учебному проектированию приемно-усилительных
устройств под редакцией М.К. Белкина. - К.: Высшая школа, 1982.
. Методичні рекомендації для виконання курсових проектів за
напрямком «Радіотехніка». Уклад. Е.І. Пащенко, В.М. Коваль. - Житомир: ЖВІРЕ,
2006.
. Проектирование радиоприемных устройств. Под ред. А.П. Сиверса.
Учебное пособие для вузов. - М.: Сов. радио, 1976.
. Бобров Н.В. Расчет радиоприемников. - М.: Воениздат, 1981.