Тепловой режим и теплотехнический расчет здания
Аннотация
Отчет по преддипломной практике
выполнен на страницах. Имеет 3 рисунка, 2 таблицы. Работа главным образом была
направлена на сбор данных для дальнейшего написания дипломного проекта.
Приведена методика и выполнено: теплотехнический расчёт наружных ограждающих
конструкций, расчёт теплопотерь здания, расчёт нагревательных приборов,
гидравлический расчёт системы отопления здания, выполнен расчет тепловых
нагрузок жилого дома. Перечислены требования к системам отопления и правила их
эксплуатации. Было уделено внимание безопасности жизнедеятельности персонала,
экологичности и нормативным документам на предприятии. Все выводы были сделаны
в соответствии с географическим положением объекта и климатическими данными.
Содержание
Введение
. Общая часть
.1 Цели и задачи преддипломной практики
.2 Основные сведения о предприятии
.3 Климатическая характеристика исследуемого района
. Технологическая часть
.1 Теплотехнический расчёт наружных ограждающих конструкций
.2 Расчёт теплопотерь здания
.3 Расчёт нагревательных приборов
.4 Гидравлический расчёт системы отопления здания
.5 Годовой расход тепла на отопление и горячее водоснабжение
.6 Схемы присоединения к теплосетям
.7 Расчет центрального теплового пункта
. Молниезащита
. Охрана труда на предприятии
Список использованной литературы
Введение
Энергетическое хозяйство является
жизненно важной частью всего производства, а также одним из основных элементов
системы энергоснабжения всех областей производства.
Современное состояние экономики
страны, включая и сельскохозяйственное производство, очень остро ставит
проблему всемерной экономии топливно-энергетических ресурсов путем
проектирования и внедрения, а также грамотной эксплуатации различных
энергосберегающих систем, конструкций и технологий.
В настоящее время более одной трети
всего вырабатываемого тепла расходуется на теплоснабжение и отопление
промышленных и гражданских зданий, и именное здесь кроются большие резервы для
его экономии. Поэтому знание основ рационального проектирования систем
отопления, теплоснабжения, навыки принятия эффективных проектных решений,
умение экономичной эксплуатации этих систем являются очень важным и необходимым
для широкого круга технических специалистов.
Целью нашей курсовой работы является
приобретение навыков подбора технологического теплотехнического оборудования,
регламентирующих подходов к решению возникающих вопросов, ознакомление с
нормативно и справочной литературой, все это позволит нам решить все
возникающие при проектировании вопросы
На тепловой режим здания оказывают
влияние параметры и процессы, определяющие тепловую обстановку в помещениях
Тепловая обстановка помещения зависит от ряда факторов: температуры,
подвижности и влажности воздуха, наличия струйных течений, различия параметров
воздуха в плане и по высоте помещения, лучистых тепловых потоков, зависящих от
температуры, размеров, радиационных свойств поверхности и их расположения.
1. Общая часть
.1 Цели и задачи преддипломной
практики
теплотехнический расчет здание
отопление
В отчёте по преддипломной практике
отражено проектирование общих положений отопления и вентиляции здания
социального значения, а именно магазина. Также в ходе работы большое внимание
уделялось вопросам повышения экономичности систем энергоснабжения путем выбора
рациональных режимов работы, снижения потерь электроэнергии, применения
современного оборудования, вопросам охраны труда и экологичности. Основной
целью преддипломной практики является сбор всех необходимых данных используя
здания с похожими функциями и имеющими системы, используемые в разработке
проекта. Параллельно закреплялись знания, приобретенные за период обучения по
специальности "Энергообеспечение предприятий". ». В ходе
преддипломной практики производились производственные экскурсии, теоретические
занятия на производстве, проводился сбор необходимых данных.
.2 Основные сведения о предприятии
Предприятие имеет широкий перечень
видов деятельности:
Лесоводство и лесозаготовки;
Издательская деятельность;
Полиграфическая деятельность;
Мебель (производство);
Металлические отходы и лом
(обработка);
Здания и сооружения (строительство);
Автотранспорт (торговля);
Автотранспорт (техническое
обслуживание и ремонт);
Сельскохозяйственное сырье и живые
животные (оптовая торговля);
Пищевые продукты, напитки, табачные
изделия (оптовая торговля);
Алкогольные и безалкогольные напитки
(оптовая торговля);
Непродовольственные потребительские
товары (оптовая торговля);
Техника и оборудование (оптовая
торговля);
Пищевые продукты, напитки и табачные
изделия (розничная торговля);
Напитки (розничная торговля);
Фармацевтические, медицинские,
косметические и парфюмерные товары (розничная торговля);
Одежда, обувь, мебель и товары для
дома (розничная торговля);
Информационные технические носители
с записями и без записей (розничная торговля);
Компьютеры и периферийные
устройства, программное обеспечение (розничная торговля);
Рестораны и кафе;
Главными задачами персонала
энергетического отдела является учет за расходами энергии,
оперативно-диспетчерская работа и паспортизация оборудования.
.3 Климатическая характеристика
исследуемого района
Температура воздуха
|
Месяц
|
Абсолют. минимум
|
Средний минимум
|
Средняя
|
Средний максимум
|
Абсолют. максимум
|
|
январь
|
-43.2 (1969)
|
-15.6
|
-11.8
|
-8.0
|
4.7 (1948)
|
|
февраль
|
-40.1 (1994)
|
-15.7
|
-11.5
|
-7.2
|
5.8 (1958)
|
|
март
|
-36.8 (1917)
|
-9.3
|
-5.2
|
-0.8
|
18.9 (2008)
|
|
апрель
|
-26.0 (1904)
|
1.7
|
6.9
|
12.8
|
31.3 (1950)
|
|
май
|
-5.7 (1969)
|
8.5
|
15.2
|
22.1
|
36.5 (1952)
|
|
июнь
|
-0.7 (1892)
|
13.8
|
20.6
|
27.5
|
39.8 (1998)
|
|
июль
|
4.9 (1926)
|
15.6
|
22.3
|
29.0
|
41.6 (1952)
|
|
август
|
-0.9 (1976)
|
13.6
|
20.3
|
27.4
|
40.9 (1976)
|
|
сентябрь
|
-5.3 (1964)
|
7.9
|
14.0
|
20.9
|
38.0 (2003)
|
|
октябрь
|
-19.8 (1914)
|
1.6
|
5.9
|
11.2
|
27.0 (1999)
|
|
ноябрь
|
-35.7 (1920)
|
-6.1
|
-3.2
|
0.3
|
19.2 (1932)
|
|
декабрь
|
-39.2 (1892)
|
-13.1
|
-9.5
|
-5.9
|
8.1 (2008)
|
|
год
|
-43.2 (1969)
|
0.2
|
5.3
|
10.8
|
41.6 (1952)
|
Влажность воздуха, %
|
янв
|
фев
|
мар
|
апр
|
май
|
июн
|
июл
|
авг
|
сен
|
окт
|
ноя
|
дек
|
год
|
|
80
|
78
|
79
|
65
|
53
|
55
|
57
|
57
|
60
|
70
|
81
|
81
|
68
|
. Технологическая часть
Приведем пример расчета отопления
здания.
Таблица 1 - Расчетные условия
|
Наименование расчетных параметров
|
Обозначение
|
Единица
|
Расчет-
|
|
параметра
|
измерения
|
ное значение
|
|
Расчетная температура техподполья
|
tc
|
˚С
|
15
|
|
Продолжительность отопительного периода
|
Zht
|
сут
|
225
|
|
Средняя температура наружного воздуха за
|
|
|
|
|
отопительный период.
|
tht
|
˚С
|
|
|
Градусо-сутки отопительного периода
|
D
|
˚С∙сут
|
5063
|
2.1 Теплотехнический расчёт наружных
ограждающих конструкций
.1.1 Расчёт термического
сопротивления ограждающих конструкций
Теплозащитные качества ограждения
принято характеризовать величиной сопротивления теплопередачи Ro,
:
= Rв + Rк + Rн, (2.1)= 1,024+0,166=
1,19
где Rв - сопротивление теплоотдачи
внутренней поверхности ограждающей конструкции,
:к - термическое сопротивление ограждения с последовательно
расположенными слоями,
:н -
сопротивление теплоотдачи наружной поверхности ограждающей конструкции,
:
,
(2.2)
где αв - коэффициент теплоотдачи внутренней поверхности ограждающей
конструкции, перекрытия над неотапливаемыми подвалами без световых проемов
равно нулю.
к = R1 + R2+ … + Rn + Rвозд.прос, (2.3)к
= 0,166+0,7143+0,0294+ 0,1146=1,024
,
(2.4)
Рисунок 1- Перекрытия над подвалами.
1 - половая рейка; 2 - гравий керамзитовый плотностью 800 кг/м3; 3 - воздушная
прослойка; 4 - плита железобетонная
вн - tнБ, °С=15+40=55, °С, δ=150 мм
где δ
- толщина слоя, м;
λ - коэффициент
теплопроводности,
.
Термическое сопротивление половой
рейки, Rк
:

Расчетный коэффициент
теплопроводности половой рейки λ =0,18 Вт/м2 0С,
Термическое
сопротивление гравия керамзитового плотностью 800 кг/м3, Rк
:

Расчетный коэффициент
теплопроводности гравия керамзитового плотностью 800 кг/ м3 λ
=0,21 Вт/м2 0С,
Термическое
сопротивление воздушной прослойки, Rк
:

Расчетный коэффициент
воздушной прослойки λ = 1,7 Вт/м2 0С,
Термическое
сопротивление плиты железобетонной, Rк
:

Расчетный коэффициент
плиты железобетонной λ = 1,92 Вт/м2 0С,
,

где αн
- коэффициент теплоотдачи перекрытия над неотапливаемыми подвалами без световых
проемов:
αн
= 6
;
Коэффициент
теплопередачи k, определяется по формуле,
:
. (2.5)
Общее требуемое
термическое сопротивление, для ограждающих конструкций определяется по двум
методам:
) Способ экономичности,
определяется по градусо-суткам отопительного периода:
= (tв - tср.от)·zот,
(2.6)=(15+7,5)0,75=5063 градусо-сутки
где D - градусо-сутки
отопительного периода,ºC∙сутки.
) По
санитарно-гигиеническим требованиям:
, (2.7)


где Δtн
- температурный перепад между поверхностью и воздухом, оС, для наружной стены
принимается равным 4 оС, для пола 2 оС;- коэффициент учитывающий положение
наружной ограждающей конструкции по отношению к наружному воздуху;в -
температура внутреннего воздуха, оС;н - наружная температура наиболее холодной
пятидневки с обеспеченностью оС;
αв
- коэффициент теплоотдачи внутренней поверхности ограждающей конструкции:от -
продолжительность отопительного периода, сутки.
.1.2 Расчёт толщины
основного теплоизоляционного слоя
Для наружных стен:
, (2.8)
где
-
требуемое термическое сопротивление для наружных стен,
.
- толщина стоя
многослойной ограждающей конструкции, м.
- расчетный коэффициент
теплопроводности материала слоя,
, принимаемый по СП
23-101-2000.
По
санитарно-гигиеническим требованиям
Для полов:
, (2.9)
где
-
требуемое термическое сопротивление для полов,
.
2.1.3 Определение
фактического термического сопротивления и коэффициента теплопередачи
ограждающих конструкций
Для наружных стен:
, (2.10)

.
Для полов:
, (2.11)
.
.2 Расчёт теплопотерь
здания
.2.1 Расчётная мощность
системы отопления
Тепловой режим помещения
здания в зависимости от назначения помещения может быть переменным или
постоянным.
Постоянный тепловой
режим должен поддерживаться круглосуточно в течении всего отопительного периода
для жилых, производственных, административных учреждений с непрерывным режимом
работы, в детских и лечебных учреждениях, в гостиницах, санаториях и т.д.
Отопительная нагрузка
определяется, исходя из теплового баланса, составленного отдельно для каждого
помещения.
Отопительная система
должна компенсировать потери теплоты ограждения, на нагревание
инфильтрационного воздуха.
Тепловая мощность
системы отопления,
,
определяется по формуле:
с.о. =. Qогр. + Qинф -
Qбыт, (2.12)с.о. =. 1116,46+ 56,82 - 3449,7=10461,5
где Qогр. - теплопотери
через ограждающие конструкции,
;инф. - теплопотери на
нагревание инфильтрирующего воздуха поступающего через окна, ворота, щели,
;быт.
- теплопоступления от бытовых источников,
.
.2.2 Теплопотери через
ограждающие конструкции
Теплопотери через
ограждающие конструкции,
,
определяются по следующей формуле:
огр. = F∙n∙k∙(tв
- tн)∙(1 + ∑β), (2.13)
где F - площадь
ограждения, м2;- коэффициент учитывающий положение наружной ограждающей
конструкции по отношению к наружному воздуху;- коэффициент теплопередачи
ограждения,
;в
- температура внутреннего воздуха, °С;н - температура наружного воздуха, °С;
∑β
- добавочные потери теплоты:
∑β
= β1 + β2 + β3 + β4 + β5,
(2.14)
где β1
- добавочные потери теплоты по отношению к сторонам света:
С, В, С-В, С-З = 10%
- β1 = 0,1
З, Ю-В = 5% -
β1 = 0,05
Ю, Ю-З =0% - β1
= 0
β2 - добавочные
потери теплоты на продуваемость помещений с двумя наружными стенами и более. В
жилых помещениях tв увеличивается на 2°С, в остальных помещениях добавка
принимается равной 5% (β2 =0,05).
β3 - добавочные
потери теплоты на расчётную температуру наружного воздуха. Принимается для не
обогреваемых полов первого этажа над холодными подпольями при tн = -40°С и ниже
в размере 5%.
β4 - добавочные
потери теплоты на подогрев врывающегося холодного воздуха, через наружные
двери, не обогреваемые воздушно-тепловыми занавесами.
β5 - добавка
на высоту помещения. Принимается на каждый последующий метр сверх 4-х метров в
размере 2%, но не более 15%.
∑β=0,1+0,05=0,15
Qогр. = 344,97∙0,75∙1∙(15
- (-40))∙(1 + 0,15)=11916,46
2.2.3 Теплопотери на
нагревание инфильтрирующего воздуха
Затраты теплоты на
нагревание инфильтрирующего воздуха в помещениях в жилых и общественных зданиях
при естественной вытяжной вентиляции, не компенсированного подогретым приточным
воздухом, определяется по формуле:
инф = 0,28∙L∙ρ∙с∙(tв
- tн)∙k, (2.15)
где L - объёмный расход
удаляемого воздуха некомпенсированного подогретым приточным воздухом. L =
3м3/ч·м2 для жилых помещений и кухонь;
с - удельная
теплоёмкость воздуха (с = 1
);- коэффициент учета
влияния встречного теплового потока в конструкциях, равный 0,7 для стыков
панелей стен и окон с тройными переплетами, 0,8 - для окон и балконных дверей с
раздельными переплетами и 1,0 - для одинарных окон, окон и балконных дверей со
спаренными переплетами и открытых проемов.
ρ - плотность
воздуха в помещении, кг/м3, определяется по формуле:
; (2.16)
кг/м3инф = 0,28∙3∙1,23∙1∙(15
-(-40))∙1=56,82
.2.4 Теплопоступления от
бытовых источников
Для жилых зданий учёт
теплового потока поступающего в комнаты и кухни в виде бытовых тепловыделений
производится в количестве 10 Вт на 1м2 площади пола, Вт:быт = 10∙Fп,
(2.17)
где Fп - площадь пола
отапливаемого помещения, м2.
быт = 10∙344,97=3449,7
с.о.
=. 11916,46+ 56,82 - 3449,7=10461,5
.3 Расчёт нагревательных
приборов
.3.1 Площадь поверхности
отопительного прибора
,м2:
, (2.18)
где
-
расчетные теплопотери,
;
-номинальная плотность
теплового потока,
.
м2
.3.2 Расчетные
теплопотери:
, (2.19)
где Σ
Qогр - суммарные теплопотери через ограждения помещения,
;
инф - наибольший расход теплоты на подогрев инфильтрующегося воздуха,
;быт
- бытовые тепловыделения от электрических приборов, освещения и других
источников тепла, принимаемые для жилых помещений и кухонь в размере 10 Вт на 1
м² площади пола.
расч. =. 33982,12+ 56,82
- 3449,7=30589,24
.3.3 Потери тепла через
ограждающие поверхности:
огр = F∙(tвн -
tнБ)∙(1 + Σ β) n / R0, (2.20)
где F - расчетная
площадь ограждающей конструкции,м2; вн - расчетная температура воздуха в
помещении,ºС; нБ - расчетная температура наружного воздуха, ºС;
β - добавочные
теплопотери, в долях от основных потерь;- коэффициент учета положения наружной
поверхности ограждения по отношению к наружному воздуху; - термическое
сопротивление ограждающей конструкции,
.
огр = 344,97∙(15 -
(-40))∙(1 + 2,2) 0,75 / 1,34=33982,12
Разность средней
температуры воды в приборе и температуры окружающей среды, оС:
, (2.21)
где
-
температура теплоносителя на входе,ºC,
- температура
теплоносителя на выходе, ºC,
- температура внутри
помещения, ºC.
.3.4
Минимально-допустимое число секций радиатора определяется по формуле:
=
,
(2.22)
где Fp - площадь
поверхности отопительного прибора, м²;
β4 -
коэффициент учитывающий способ установки отопительного прибора в помещении;
β3 - коэффициент
учитывающий число секций в одном радиаторе- площадь поверхности нагрева одной
секции, м².
β3 - коэффициент
учёта числа секций в приборе;
.4 Гидравлический расчёт
системы отопления здания
Цель гидравлического
расчёта - определение диаметров трубопроводов при заданной тепловой нагрузке и
расчётном циркуляционном давлении, установленном для данной системы.
Гидравлический расчёт
выполняют:
по способу определения
удельных потерь давления: заключается в раздельном определении потерь давления
на трение и на местные сопротивления;
по характеристикам
гидравлического сопротивления: здесь устанавливают распределение потоков воды в
циркуляционных кольцах системы.
При движении реальной
жидкости по трубам имеют места сопротивления двух видов:
.4.1 Определение потерь
давления на трение
Потери давления на
трение
,Па,
на участке теплопровода с постоянным расходом воды и неизменным диаметром
определяются по следующей формуле:
, (2.23)
где λ - коэффициент гидравлического трения;- диаметр теплопровода, м
ω - скорость движения воды,
;
ρ - плотность воды,
;- длина участка
теплопровода, м;- удельные потери давления,
.
2.4.2 Потери давление на местные сопротивления, Z, Па,
определяются по следующей формуле:
,
(2.24)
где
-
суммарный коэффициент местного сопротивления на данном участке теплопровода;
Имеется головная задвижка έ=0.5 (местное
сопротивление), тройник на проход при разделении потока έ=1,
сальниковые компенсаторы έ=0.3, их
количество определяется в зависимости от длины участка и максимально
допустимого расстояния между неподвижными опорами. На участке сальниковых
компенсаторов l =15 штук.
∑έ = 0.5+0.3·10+0.5+0.5= 4.5
-
динамической давление воды.
Расчетным участком называется участок теплопровода с неизменным
расходом теплоносителя. Расчётный расход теплоносителя на участке, кг/ч,
определяется по формуле:
,
(2.25)
где tвх и tвых - расчётные параметры теплоносителя, оС;уч -
расчётный тепловой поток на участке,
;
с = 4,2
-
теплоёмкость воды.
Среднее значение удельных потерь давления на трение в местной
системе отопления,
,
определяется по формуле:
,
(2.26)
ΔPp = h∙g∙(ρо - ρгор),
(2.27)
где h - вертикальное расстояние между условными центрами
охлаждения в нагревательном приборе на нижнем этаже и нагреванием в системе, м;
-
протяженность расчётного кольца, м;
ρо - плотность охлажденного теплоносителя,
(при
температуре теплоносителя на выходе из системы отопления).
ρгор - плотность горячего теплоносителя,
(при
температуре теплоносителя на входе в систему отопления);- ускорение свободного
падения.
Потери напора, м:
.
(2.28)
.5 Годовой расход тепла на отопление и горячее водоснабжение
.5.1 Средний тепловой поток на отопление, МВт:
;
(2.29)
Годовой расход тепла на отопление, МВт:
,
(2.30)год=0,15•225=30,37 МВт,
где
-продолжительность
отопительного периода в сутки
.5.2 Средний тепловой поток на горячее водоснабжение
Для любых зданий при известных тепловых потоках на горячее
водоснабжение на 1 человека:
;
(2.31)=320◦500=0,160 МВт,
Максимальный тепловой поток на горячее водоснабжение
,
(2.32) =2,4◦320◦500=0,384 МВт,
где
-
удельный показатель теплового потока на горячее водоснабжение;
-
поправочный коэффициент к величине
.
-
норма расхода воды на горячее водоснабжение при температуре
на
одного человека в сутки, л (при
);
-
норма расхода воды на горячее водоснабжение, потребляемой в общественных
зданиях (при температуре
на
1 человека);
-
температура горячей воды в системе горячего водоснабжения;температура холодной
(водопроводной) воды в отопительный период (при отсутствии данных принимается
равной 5 оС);
-
количество жителей в квартале,
=1,4•344,97=500 чел
где
-
площадь рассчитываемого квартала,
,
-
плотность населения в рассчитываемом квартале,
;
Годовой расход тепла на горячее водоснабжение.
(2.33)год=0,384•8700=3363,84 МВт
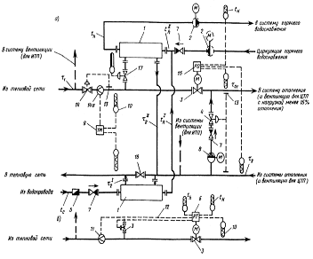
2.6 Схемы присоединения к теплосетям
На рисунке 2 отображены:
а) - схема с самостоятельным регулятором ограничения расхода
сетевой воды на ввод;
б) - фрагмент схемы с совмещением функций регулирования расхода
теплоты на отопление, горячее водоснабжение и ограничения расхода сетевой воды
в одном регуляторе.
-водоподогреватель горячего водоснабжения, 2 -
повысительно-циркуляционный насос горячего водоснабжения (пунктиром -
циркуляционный насос), 3- регулирующий клапан с электроприводом, 4 - регулятор
перепада давлений (прямого действия), 5- водомер для холодной воды, 6 -
регулятор подачи теплоты на отопление, горячее водоснабжение и ограничения
максимального расхода сетевой воды на ввод, 7 - обратный клапан, 8 -
корректирующий подмешивающий насос, 9 - теплосчетчик, 10 - датчик температуры,
11 - датчик расхода воды, 12 - сигнал ограничений максимального расхода воды из
тепловой, 13- датчик давления воды в трубопроводе, 14 -регулятор ограничений
максимального расхода воды на ввод (прямого действия), 14а - датчик расхода
воды в виде сужающего устройства (камерная диафрагма), 15- регулятор подачи
теплоты на отопление, 16 - задвижка, нормально закрытая, 17 - регулятор подачи
теплоты на горячее водоснабжение (прямого действия)
Рисунок 2 - Двухступенчатая схема присоединения водоподогревателей
горячего водоснабжения для жилых и общественных зданий и жилых микрорайонов с
зависимым присоединением систем отопления в ЦТП.
.6.1 Подбор элеватора
Требуемый располагаемый напор для работы элеватора
,
м определяется по формуле:
,
(2.34)
где h - потери напора в системе отопления, принимаемые 1,5-2м;-
расчетный коэффициент смешения, определяемый по формуле:
эл=1,4•1,5(1,4+1)2=10,48 м,
Отношение веса подсасываемой жидкости к весу жидкости, нагнетаемой
из насадки, называем коэффициентом инжекции (коэффициентом подмешивания)
струйного аппарата.
Расчетный коэффициент смешения для температурного графика 130-70
=
1,4.
Диаметр горловины камеры смешения элеватора dг, мм, определяется
по формуле:
,
(2.35)
где G- расчётный расход теплоносителя на участке,
,
определяется по формуле:
.
(2.36)
Диаметр сопла элеватора dc, мм, при известном расходе сетевой воды
на отопление G,
,
и располагаемом напоре для элеватора Н
, м, определяется по
формуле:
;
(2.37)
Величина напора Н, м, гасимого соплом элеватора, не может, во
избежание возникновения кавитационных режимов, превышать 40 м. Для определения
диаметра сопла элеватора, его номера, требуемого напора, могут быть
использованы номограммы, приведенные в справочной литературе.
.7 Расчет центрального теплового пункта
Расчет сводиться к подбору теплообменников и насосов.
Тепловой и гидравлический расчет водонагревателей
Определяется максимальный часовой расход горячей воды,
,
по формуле:
,
(2.38)=0,005•0,3•1,92=0,028 л/с,
где
-
коэффициент определяемый в зависимости от числа приборов
,
обслуживаемых проектируемой системой и вероятности их использования Phr,
-
часовой расход воды санитарно-техническим прибором,
,
где
-
секундный расход воды.
Максимальный тепловой поток на нужды ГВС:
,
(2.39)

где
-
температура холодной водопроводной воды,
-
максимальный часовой расход воды на горячее водоснабжение,
-
тепловые потери системы ГВС, определяемые по формуле:
.
(2.40)
Максимальный тепловой поток на отопление микрорайона:
,
(2.41)
где А - общая площадь зданий микрорайона,= 81 Вт - укрупненный
показатель максимального часового расхода на отопление жилых зданий.
При наличии нормального графика регулирования отпуска тепла
принимаем для расчета 2-х ступенчатую, смешанную схему включения
водонагревателей. Согласно требованиям предусматривается установка пластинчатых
теплообменников в ЦТП в два потока по 50 % тепловой производительности каждый.
В соответствии с этим условием расчетные нагрузки для каждого потока составят:
Тепловой расчет пластинчатых теплообменников (ТО)
Температура водопроводной воды после I ступени ТО:
.
(2.42)
Теплопроводность I ступени ТО:
.
(2.43)
Теплопроводность II ступени ТО:
.
(2.44)
Расход воды на ГВС:
.
(2.45)
Расход сетевой воды на отопление:
.
(2.46)
Суммарный расход сетевой воды на 1 поток:
.
(2.47)∑=1023,06+1044=2067
Температура сетевой воды на выходе из ТО I ступени:
,
(2.48)
где
-
температура воды на выходе из ТО II ступени.
При расчете пластинчатого водонагревателя применяется оптимальная
скорость воды в каналах
.
По
определяется
требуемое количество каналов по нагреваемой воде:
,
(2.49)
где
-
оптимальная скорость воды в каналах
-
поперечное сечение одного пластинчатого канала пластины типа;
=1000
кг/м3 - плотность воды.
Общее живое сечение каналов в пакете по ходу греющей и нагреваемой
воды:
,
(2.50)пр=17•0,019=0,33
где
-
количество каналов,
,гр=7+10=17
н=7•0,0028=0,019
Фактическая скорость греющей и нагреваемой воды:
Коэффициент теплоотдачи от греющей воды к стенке пластины:
.
(2.51)
где А - коэффициент зависящий от типа пластины.
Коэффициент тепловосприятия от стенки пластины к нагреваемой воде:
.
(2.52)
Коэффициент теплоотдачи:
,
(2.53)
где
- коэффициент, учитывающий уменьшение коэффициента теплопередачи из-за
термического сопротивления накипи и загрязнение пластины =0,75
0,85,
-
Толщина стенки пластины = 0,001м
=16
Требуемая поверхность нагрева:
,
(2.54)
где
- среднелогарифмический перепад температуры воды.
,
(2.55)
где
-
больший перепад температур,
-
меньший перепад температур,

∆tб=46-5=41˚С,
∆tм=70-60=10˚С,
Количество ходов в ТО:
,
(2.56)
где
-
поверхность нагрева одной пластины.
Действительная поверхность нагрева:
(2.57)действ
= (2•7•1-1)0,33=1
3. Молниезащита
Прямой удар молнии в здание или сооружение и разряды от электростатической
индукции облаков и от электромагнитной индукции тока молнии внутри здания могут
поражать в нем людей, вызывать пожары и взрывы, разрушения каменных и бетонных
сооружений, расщеплять деревянные опоры воздушных линий и повреждать изоляцию.
Защита от атмосферного электричества должна быть организована в соответствии с
Инструкцией по устройству молниезащиты зданий и сооружений.
В зависимости от наличия и класса взрывоопасных зон в данном
здании требуется одна из трех категорий молниезащиты или молниезащита
необязательна вообще.
Молниезащита категории I применяется для промышленных зданий со
взрывоопасными зонами классов В-Ia и В-II. Все это не сельские объекты.
Молниезащита категории II используется для производственных зданий
с зонами классов В-Га, B-Iб и В-IIа (при условии, что они занимают не менее 30
% объема всего здания, а если менее, то либо все здание защищают по категории
III, либо часть по категории II), а также открытых установок с зонами класса
В-Iг. Молниезащита этих открытых установок обязательна на всей территории, в то
время как молниезащита категории II для зданий требуется только в местностях,
где бывает не менее десяти грозовых часов в год. Деление территории на районы с
различным числом гроз (грозовых часов) приведено в ПУЭ и в Инструкции по
устройству молниезащиты зданий и сооружений. Молниезащиту категории II
выполняют для аммиачных холодильников, мельниц, заводов или цехов по
производству комбикормов, сенной муки, складов ТСМ с бензином, некоторых
удобрений, ядохимикатов.
Для остальных производственных, жилых и общественных зданий нужно
сооружать молниезащиту категории III или не сооружать вовсе в зависимости от
назначения и характера здания, а иногда также и от ожидаемого числа прямых
ударов молнии в это здание за год.
Это число определяют расчетом в зависимости от размеров здания и
количества грозовых часов.
Независимо от числа ожидаемых прямых ударов молнии при 20 и более
грозовых часов в год молниезащиту категории III сооружают в следующих случаях:
для наружных установок классов II... III; для зданий степеней огнестойкости
III... IV - детских садов, яслей, школ и интернатов, спальных корпусов и
столовых, оздоровительных детских лагерей и домов отдыха; для больниц, клубов,
кинотеатров; для вертикальных вытяжных труб котельных или промышленных
предприятий, водонапорных и силосных башен при высоте более 15 м от земли. В
местностях с числом грозовых часов не менее 40 в год молниезащита категории III
требуется для животноводческих и птицеводческих зданий со степенями огнестойкости
III...V: коровников, телятников и свинарников не менее чем на 100 голов всех
возрастов и групп животных, конюшен на 40, овчарен на 500 и птичников на 1000
голов (всех возрастов); для жилых домов - только при высоте более 30 м (более
пяти этажей), если они расположены дальше 400 м от общего массива.
Молниезащита категории III защищает от прямого удара молнии и от
заноса высоких потенциалов в здание через воздушные электрические линии, а
также через другие надземные металлические коммуникации (эстакадные трубопроводы,
подвесные железные дороги).
Эти коммуникации при вводе в здание и на ближайшей опоре
присоединяют к заземлителям с сопротивлением не более 30 Ом. На вводе можно
использовать для этого заземлитель защиты от прямого удара молнии.
На воздушных электрических линиях напряжением до 1000 В,
проходящих по открытой местности или по улице с одно-, двухэтажной застройкой
(в случае, если линия не экранируется высокими деревьями или домами), заземляют
изоляторные крюки или штыри фазных проводов (в том числе линии уличного
освещения) и нулевой провод не реже чем через 200 м при грозах 10... 40 ч в год
и не реже чем через 100 м при большем числе гроз (больше бывает, например, к
западу от Москвы). Сопротивление заземлителя должно быть не более 30 Ом, его
делают на опорах с ответвлениями к вводу в здание, где может быть много людей
(школа, ясли, больница, клуб), или в животноводческие помещения, склады, а
также на конечных опорах линий, если от них сделан ввод в любое строение. При
этом предыдущее заземление должно отстоять от концевой опоры с заземлением не
далее чем на 100 м при грозах 10...40 ч в год и не далее 50 м, если их больше.
При появлении грозовых перенапряжений на проводах линии изоляторы
перекрываются по поверхности электрическим разрядом на заземленные крюки, а в
дома проникают только сравнительно небольшие перенапряжения. Только приближение
во время грозы к проводке на несколько сантиметров может представлять
опасность, например при попытке включить или выключить свет, радио. А при
отсутствии или неправильном выполнении грозовой защиты наблюдались случаи
поражения людей на расстоянии 2 м от проводки и более.
Все сказанное выше относится как к деревянным, так и к
железобетонным опорам. У тех железобетонных опор, где не требуется грозовое
защитное заземление, зануляют арматуру, изоляторные крюки или штыри и
светильники. В качестве заземляющего проводника используют стальную катанку
диаметром не менее 6 мм, которую к крюкам присоединяют проволочным бандажом, а
к нулевому проводу - зажимом. На железобетонных опорах используют арматуру
опоры, к которой приваривают верхний и нижний заземляющие выпуски для
присоединения заземляющих крюков и для соединения с заземлителем. Грозозащитные
заземления на линии делают чаще, чем повторные заземления нулевого провода.
Для защиты от прямого удара молнии применяют стержневые или
тросовые молниеотводы. Стержневой молниеотвод представляет собой вертикальный
стальной стержень любого профиля, укрепленный на опоре, стоящей поблизости от
защищаемого объекта, или на дереве. Расстояние от опоры до здания не
нормируется, но желательно, чтобы оно было не менее 5 м. Площадь поперечного
сечения стержня, называемого молниеприемником, обычно бывает не менее 100 мм2,
а длина - не менее 200 мм. Его соединяют с заземлителем токоотводом из стальной
катанки диаметром не менее 6 мм, но можно использовать в качестве токоот-водов
металлоконструкции защищаемых зданий и сооружений со сваркой их сочленений. Это
металлические фермы, колонны, направляющие лифтов, пожарные лестницы.
Для молниезащиты надо максимально использовать естественные
стержневые молниеотводы: вытяжные трубы, водонапорные башни и другие высокие
сооружения, расположенные поблизости от защищаемого объекта. Деревья, растущие
ближе 5 м от зданий III...V степеней огнестойкости, можно использовать в
качестве опоры молниеотвода, если на стене здания против дерева на всю высоту
стены проложить токоотвод, приварив его к заземлителю молниеотвода. Однако
допускается при любой категории молниезащиты располагать молниеотводы
непосредственно на защищаемом здании без каких-либо дополнительных мер. В
качестве молниеприемника можно использовать металлическую крышу, заземленную по
углам и по периметру не реже чем через 25 м или наложенную на неметаллическую
крышу сетку из стальной катанки диаметром 6... 8 мм с размером ячеек сетки до
12х 12 мм и узлами, соединенными сваркой, заземленную так же, как металлическая
крыша. К сетке или металлической кровле присоединяют железные колпаки над
дымовыми трубами или специально наложенное на трубу проволочное кольцо, если
колпака нет.
Не требуется никаких специальных молниеприемников, если перекрытие
крыши состоит из металлических ферм или из железобетона, а гидроизоляция и
утеплители - негорючие (из шлаковаты и т. п.). Фермы заземляют.
Можно иметь один общий заземлитель для защиты от прямого удара
молнии, от заноса грозовых перенапряжений по воздушным линиям или другим
протяженным коммуникациям и от поражения электрическим током. Дымовые трубы
электростанций и котельных или силосные и водонапорные башни должны иметь
высоту молниеприемника над трубой не менее 1 м. Рекомендуется вместо устройства
специального искусственного заземлителя использовать железобетонный фундамент
трубы или башни. У железобетонных труб и башен токоотводом служит стальная
арматура, а у металлических молниеприемники и токоотводы не требуются совсем.
На рис. 3 показана зона защиты одиночного стержневого молниеотвода
высотой h. Она представляет собой круговой конус с вершиной на высоте h0≶1
и с границей зоны на уровне земли в виде окружности радиуса r0. Горизонтальное
сечение зоны защиты на высоте hx представляет собой круг радиусом rx. Различают
более узкую зону, в которой объект защищен от удара молнии с вероятностью 99,5
%, и более широкую зону, где вероятность защиты 95%. Сельские объекты, как правило,
требуют более широкую защитную зону. Для нее имеют место такие соотношения: h0
= 0,92h; r0 = 1,5h; rx= 1,5(h-hx/0,92); h = 0,67rx + hx/0,92.
Рис. 3. Схема одиночного стержневого молниеотвода и его защитная
зона
В качестве заземлителей молниеотвода, находящегося на крыше
защищенного здания, можно использовать заземлители, сооруженные по соображениям
электробезопасности (повторные заземления нулевого провода), а если они далеко
от молниеотвода или вообще отсутствуют (при электроснабжении здания по кабелям
с пластмассовыми оболочками), то можно использовать железобетонный фундамент
здания, присоединяя токоотвод от молниеприемника к арматуре фундамента сваркой.
От каждого молниеприемника на коньке крыши должны отходить по два токоотвода по
обоим скатам крыши к своим заземлителям. Если нет железобетонного фундамента,
сооружают специальный в виде двух вертикальных стержней диаметром 10...20 мм и
длиной по 3 м, расположенных на расстоянии 5 м друг от друга и соединенных под
землей на глубине не менее 0,5 м стальной полосой сечением не менее 40x4 мм.
При молниеприемнике в виде заземленной металлической кровли или
сетки на неметаллической кровле заземлитель делают в виде заземляющей стальной
полосы 25x4 мм, проложенной на ребре вдоль здания на глубине 0,5...0,8 м и на
расстоянии от фундамента 0,8 м. К этим полосам должны быть присоединены все
металлические конструкции, оборудование и трубопроводы, расположенные внутри
здания.
Чтобы люди и животные не были поражены шаговым напряжением,
сосредоточенные заземлители молниезащиты всех категорий рекомендуется
располагать не ближе чем в 5 м от дорог и пешеходных дорожек, от входов в
здания, в редко посещаемых местах (газоны, кустарники). Токоотводы не должны
проходить вблизи дверей или ворот животноводческих помещений. При вынужденном
размещении заземлителей в часто посещаемых местах эти места должны быть
асфальтированы. Например, при размещении заземлителя вдоль стены коровника
ширина асфальтового покрытия должна быть не менее 5 м от стен.
Наружные установки класса П-III, в которых применяют или хранят
горючие жидкости с температурой вспышки паров более 61 °С, защищают от прямого
удара молнии следующим образом: корпуса этих установок или отдельных емкостей
при толщине металла крыши менее 4 мм защищают молниеотводом (отдельно стоящим
или установленным на защищаемом сооружении), причем пространство над
газоотводными трубами может не входить в зону защиты молниеотвода. Если толщина
металла крыши не меньше 4 мм или независимо от толщины крыши объем отдельных
емкостей составляет менее 200 м3, то их достаточно присоединить к заземлителям
не реже чем через 50 м по периметру основания.
Протяженные молниеотводы (заземленные тросы из многожильного
стального каната площадью поперечного сечения не менее 35 мм2) применяют для
защиты от прямого удара молнии длинных зданий. Тогда за высоту тросового
молниеотвода считают высоту троса над землей в месте, где он ближе всего к
земле в результате провисания Нт, а стрелу провеса принимают равной 2 м при длине
здания до 120 м, т. е. Нопор = Нт + 2. На уровне земли Rо = = 1,7Нт. На высоте
Нх (высота стены) Rx = 1,7(Нт + Нх/0,92), а если заданы Нх и Rx (например,
половина ширины здания), то можно найти Нт = 0,6 RxHx/0,92.
Небольшие строения со степенью огнестойкости III...IV,
расположенные в сельской местности со средней продолжительностью гроз за год 20
ч и более, разрешается защищать от прямого удара молнии упрощенно по сравнению
с III категорией молниезащиты одним из следующих способов.
. В качестве опоры молниеотвода используется дерево, растущее на
расстоянии 3... 10 м от строения, если его высота не менее чем в 2 раза
превышает высоту строения с учетом выступающих над его кровлей труб и антенн.
По стволу дерева прокладывается токоотвод, который должен выступать над его
вершиной не менее чем на 0,2 м. У корней дерева выполняют упрощенный
заземлитель в виде одиночного вертикального стержня диаметром не менее 10 мм и
длиной 2...3 м или такого же горизонтального на глубине не менее 0,5 м (так же
заземляют и в трех других вариантах упрощенной молниезащиты. Все соединения
допускают болтовыми, а не сварными). Главное упрощение в этом варианте состоит
в отсутствии проверки, все ли строение входит в зону защиты молниеотвода.
. Если конек крыши соответствует максимальной высоте строения, над
ним подвешивают тросовый молниеприемник, возвышающийся над коньком не менее чем
на 0,25 м. Опорами троса могут служить деревянные планки, закрепленные на
торцах крыши. При длине здания более 10 м токоотводы от обоих концов троса прокладывают
по торцевым стенам или по одному скату крыши с каждого конца, а если длина
здания меньше 10 м, то заземляют только один конец троса.
. Если над коньком и другими элементами возвышается дымовая труба,
на ней укрепляют стержневой молниеприемник, не менее чем на 0,2 м возвышающийся
над трубой. От него достаточно одного токоотвода по одному скату крыши.
. Металлическую кровлю заземляют в одной точке, причем к кровле
присоединяют все металлические предметы, выступающие над ней, а токоотводом
могут служить водосточные трубы, металлические лестницы, если в них обеспечена
непрерывность электрической цепи.
4. Охрана труда на предприятии
При организации работы с персоналом согласно Федеральному закону
«Об основах охраны труда в Российской Федерации» надлежит исходить из принципа
государственной политики о признании и обеспечении приоритета жизни и здоровья
работников по отношению к результатам производственной деятельности. Права,
обязанности и ответственность руководящих работников организации, руководителей
структурных подразделений по выполнению норм и правил, установленных
соответствующими государственными органами, в том числе по работе с персоналом,
определяются распорядительными документами.
К организационным мероприятиям относятся:
правильная организация и ведение безопасных методов работы;
обучение и инструктаж персонала;
контроль и надзор за выполнением правил технической эксплуатации и
технической безопасности;
В зависимости от категории персонала применяется та или иная форма
работы. С административно-техническим персоналом проводятся:
вводный и целевой (при необходимости) инструктажи по охране труда;
проверка знаний правил, норм по охране труда, правил пожарной
безопасности и других нормативных документов;
профессиональное дополнительное образование для непрерывного
повышения квалификации.
С административно-техническим персоналом, имеющим права
оперативного оперативно-ремонтного или ремонтного персонала, помимо указанных
форм работы должны проводиться все виды подготовки, предусмотренные для оперативного,
оперативно-ремонтного или ремонтного персонала.
С оперативным и оперативно-ремонтным персоналом проводятся:
вводный, первичный на рабочем месте, повторный, внеплановый и
целевой инструктажи по охране труда, а также инструктаж по пожарной безопасности;
подготовка по новой должности или профессии с обучением на рабочем
месте (стажировка);
проверка знаний правил, норм по охране труда, правил пожарной
безопасности и других нормативных документов;
дублирование;
специальная подготовка;
контрольные противоаварийные и противопожарные тренировки;
профессиональное дополнительное образование для непрерывного
повышения квалификации.
С ремонтным персоналом проводятся:
вводный, первичный на рабочем месте, повторный, внеплановый и
целевой инструктажи по охране труда, а также инструктаж по пожарной
безопасности;
подготовка по новой должности или профессии с обучением на рабочем
месте (стажировка);
проверка знаний правил, норм по охране труда, ПТЭЭП, правил
пожарной безопасности и других нормативных документов;
профессиональное дополнительное образование для непрерывного
повышения квалификации.
Безопасность и экологичность.
Подстанция не относится к категории взрывоопасных установок,
поэтому специальных мер по взрывобезопасности не предусматривается.
Противопожарные мероприятия запроектированы в соответствием с Инструкцией по
проектированию противопожарной защиты общественных зданий. При производстве
работ не допускается:
захламление территории строительными материалами, отходами и
мусором, загрязнение токсичными веществами;
вылив и утечки горюче-смазочных материалов;
проезд транспортных средств по произвольным, не установленным в
ППР маршрутам. Для защиты водной среды от засорения в процессе
строительно-монтажных работ предусмотрено оснащение рабочих мест и строительных
площадок инвентарными контейнерами для бытовых и строительных отходов. При
эксплуатации сооружения воздействия на водные объекты не производится. После
проведения работ проводятся уборка строительного мусора, охрана и рациональное
использование водных ресурсов. Применяемые строительные материалы химически не
агрессивны и соответствующими нормативными документами рекомендованы к
использованию.
Список используемых источников
1. Тихомиров К.В. Теплотехника, теплогазоснабжение и
вентиляция/ К.В. Тихомиров. - М.: Стройиздат, 1981. - 272 с.
. Захаров А.А. Применение тепла в сельском хозяйстве/ А.А.
Захаров. - М.: Колос, 1974. - 311 с.
. Теплоэнергетическое установки и системы сельского
хозяйства/ Р.А. Амерханов, А.С. Бессараб, Б.Х. Дрананов, С.П. Рудобашта, Г.Г. -
М.: Колос-Пресс, 2002. - 424 с.
. Теплоснабжение, отопление и вентиляция: Метод. указ. к
курсовой работе по дисциплине «Основы теплотехники и применения тепла в
сельском хозяйстве»/ В.И. Ляшков, С.Н. Кузьмин. - Тамбов.: Тамбовск. ин-т хим.
машиностр., 1993. - 48 с.
. Солнечная водонагревательная установка: Метод. разр./
Сост.: В.И. Ляшков, С.Н. Кузьмин. - Тамбов.: Тамб. гос. тех. ун-т, 2004. - 20
с.
. Отопление и вентиляция промышленных и гражданских зданий:
Метод. указ./Сост.: В.И. Быченок. - Тамбов.: ТИХМ, 1987. - 28 с.
. Отопление и вентиляция промышленных и гражданских зданий:
Метод. указ./Сост.: В.И. Быченок. - Тамбов.: Тамбовск. гос. техн. ун-т., 1995.
- 50 с.
. Расчеты теплоснабжения, отопления и вентиляции: Метод.
разраб./Сост.: В.И. Ляшков, В.И. Быченок. - Тамбов.: ТГТУ, 1998. - 44 с.
. СНиП 23-01-99 Строительная климотология/ М.: Госстрой
России, 2000. - 67 с.
. МДК 4-05.2004 «Методика определения потребности в
топливе, электрической энергии и воде при производстве и передаче тепловой
энергии и теплоносителей в системах коммунального теплоснабжения».
. СНиП 41-01-2003 «Отопление, вентиляция и
кондиционирование».