Расчет электрической сети

  • Вид работы:
    Курсовая работа (т)
  • Предмет:
    Физика
  • Язык:
    Русский
    ,
    Формат файла:
    MS Word
    1,56 Мб
  • Опубликовано:
    2014-04-23
Вы можете узнать стоимость помощи в написании студенческой работы.
Помощь в написании работы, которую точно примут!

Расчет электрической сети

Введение

Из всех отраслей хозяйственной деятельности человека, энергетика оказывает самое большое влияние на нашу жизнь. Просчеты в этой области имеют серьезные последствия. Тепло и свет в домах. Транспортные потоки и работа промышленности - все это требует затрат энергии.

Основой энергетики сегодняшнего дня являются топливные запасы угля, нефти и газа, которые удовлетворяют применению девяносто процентов энергетических потребностей человека.

Наиболее универсальная форма энергии - электричество. Оно вырабатывается на электростанциях и распределяется между потребителями посредством электрических сетей коммунальными службами. Потребности в энергии продолжают расти. Наша цивилизация динамична. Любое развитие требует прежде всего энергетических затрат и при существующих формах национальных экономик многих государств можно ожидать возникновения серьезных экономических проблем.

В кипении политических страстей частый вопрос об энергоснабжении страны отодвинулся на второй план. Многие считают, что их этот вопрос не касается. Но если представить реакцию населения замерзающего в темных квартирах - энергетика определит даже продовольственный вопрос.

ток генератор электроэнергия замыкание

1. Выбор основного оборудования

.1 Выбор генераторов

Тип турбогенератора или гидрогенератора

Номинальное значение

Сверхпереходное индуктивное сопротивление Xd″,о.е.

Переходное индуктивное сопротивление Xd′,о.е

Система возбуждения


Частота вращения, об/мин

Мощность,МВА

Cos ϕ

Напряжение статора,кВ

КПД,%




ТВФ - 63 - 2ЕУЗ

3000

78,75

0,8

10,5

98,3

0,139

0,202

СДН

ТВФ - 110 - 2ЕУЗ

3000

137,5

0,8

10,5

98,4

0,189

0,271

СДН


.2 Выбор блочных трансформаторов

 

Тип трансформатора

Номинальное напряжение, кВ

Потери, кВт

Напряжение короткого замыкания, %


ВН

НН

Холостого хода

Короткого замыкания


ТДЦ - 80000/220/10,5

242

6,3;10,5;13,8

79

315

11

ТДЦ - 160000/220/13,8

242

13,8;15,75

120

380

11


.3 Расчет мощности потребителей

С шин 10 кВ

 

 

 

С шин 220 кВ

 

1.4 Определение количества ЛЭП к потребителям

На 10 кВ

 Sпр = 4 МВА

 Л - 1 стр. 13

На 220 кВ

 

Sпр = 100-200 МВА.

2. Выбор мощности рабочих и резервных трансформаторов собственных нужд. Схема собственных нужд

Зная расход электроэнергии на собственные нужды для станции различного типа в % и установленную мощность станции и блока, определяют наибольшую нагрузку на собственные нужды.

 

уст - установленная мощность станции или блока (МВт), cos ϕ - коэффициент мощности генератора. Pсн% - расход электрической энергии на собственные нужды (Л-1,стр.445,табл.5.2.).

 

По справочнику выбираем мощность рабочего трансформатора собственных нужд. - ТДТН - 10 для блока 63 МВА и

Для проверки выбранных трансформаторов собственных нужд по мощности составляем сводную таблицу потребителей 6 кВ из расчета на один блок 63 МВА.

№ п/п

Наименование механизма

Обозначение на схемах

Pном,кВт

Количество





Всего

В работе

1

Дутьевой вентилятор

ДАМСД-15-7

380

2

2

2

Дымосос

ДАМСД-15

380

2

2

3

Насос химической водоочистки

----

225

2

1

4

Конденсационный насос

А-114-6

760

3

2

5

Циркуляционный насос

ВДД-ПО-39-2

240

2

1

6

Питательный насос

АТМ-200-2

760

2

1

7

Трансформатор главного корпуса

----

400

2

1

8

Бойлерный насос

А-115-4

240

3

2


Из таблицы определяем:

 

 

 

 

Выбираем трансформаторы собственных нужд типа ТДНС - 10 и ТДНС - 16 МВА.

Тип

Мощность, кВА

Напряжение обмоток, кВ

Потери Р х.х., кВт

P к.з., кВт

U к.з %

I х.х.



ВН

НН

Варианты материала магнитопровода








А

Б




ТДНС раб

10000

10,5

6,3

12,3

14,5

85

14


ТДНС раб

16000

13,8

6,3

17,8

21

105

10

0,7

ТДНС резерв

16000

13,8

6,3

17,8

21

105

10

0,7


.1 Выбор секционных реакторов

Для реактивированной линии собственных нужд номинальный ток реактора принимают из расчета:

 

Секционные реакторы выбираются:

)        По номинальному напряжению

 

 

2)      По номинальному току

 

 

Выбираем реактор РБА - 10 - 3000 - 12%.

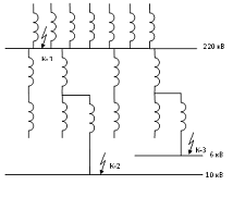
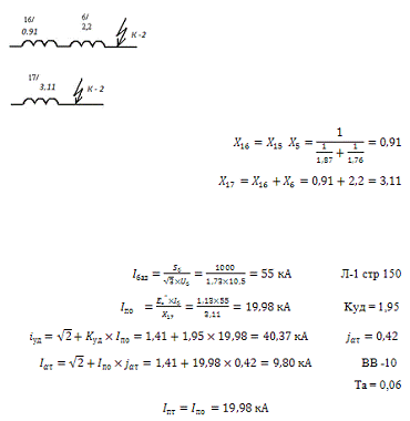
3. Расчет токов короткого замыкания


Точка К - 1.




 

 Л-1 стр. 130

 

 Л-1 стр. 150

=

ВГУ - 220

 

t откл. = 0,037сек

Выбираем выключатель на 220 кВ

ВГУ - 220 - 4БУ1

Время отключения - 0,027 с

Время релейной защиты - 0,01 с

Полное время отключения - 0,037 с

 

 

 

 

 кА Л-1 стр. 152

 

 

 кА Л-1 стр. 150

 

 

 

 

 

Точка К - 2.




Точка К - 3.



 Л-1 стр 150

 Kуд = 1,95

 

ВВ -10

Та = 0,038

 

С учетом двигателей 6 кВ

 

 

 

 

3.1 Составление таблицы для выбора токоведущих частей и электрических апаратов

Точки К.З.

Uб, кВ

I по, кА

I уд, кА

I aτ, кА

I пτ, кА

I ном, А

β и. расч., кА

g min mm2

К-1

230

6,59

14,42

3,05

6,13

420

17,65

К-2

10,5

19,98

40,37

9,80

19,98

2160

25,54

55,53

К-3

6,3

7,1

10,73

15,25

23,17

4,39

7,1

960

3,22

2,42

19,71

17,09



К-1

 

 

К-2

 

 

К-3

 

 

С учетом двигателей 6 кВ

 

 

4. Выбор токоведущих частей и электрических аппаратов

4.1 Выбор гибких шин на 220 кВ

Шины выбираются:

1.      По допустимому току

 I доп

А < 610 А

2.      Согласно ПУЭ гибкие шины на термическую стойкость не расчитываются, т.к. они выполнены голыми проводами на открытом воздухе.

3.      Гибкие шины на электродинамическую стойкость не расчитываются, т.к. расстояния между фазами велики, а силы взаимодействия между ними малы.

.        По условиям коронирования.

Л-2 стр. 624

 АС-240/56

 = 31,8 кВ/см I доп = 610 А

rо= 1,12 мм

Д = 4 м= 0,82

кВ/см

кВ/см

Вывод: гибкие шины типа АС - 240/56 проходят по всем условиям.

4.2 Выбор жестких шин на напряжение 10 кВ


Выбираем жесткие алюминиевые шины на 10 кВ.

Шины расположены плашмя.

Шины выбираются по:

1.      По допустимому току

 I доп

2160 А < 2410 А

2.      По термической стойкости

 

 

3.      По электродинамической стойкости

 

13,2 < 40 МПа

 

 

 

 

Вывод: жесткие шины типа Al 80/10 проходят по всем условиям.

Выбираем жесткие аллюминиевые шины на 6 кВ.


Шины расположены плашмя.

1.        I доп

960 А < 1025 А

2.       

480

3.       

4,18 < 40 МПа

 

 

 

 

 

4,18 < 40 МПа

Вывод жесткие шины Al 60/8 проходят по всем условиям.

4.3 Выбор выключателей и разъединителей

Выбираем выключатели на 220 кВ. ВГУ-220

Выключатели выбираются: По напряжению установки

 

 

1.      По допустимому току

 

2.      По отключаюшей способности

 

 

 

 

3.      По включающей способности

 

А

4.      По электродинамической стойкости

 

А

5.      По термической стойкости

 

5000

 

 

Вывод: выключатель ВГУ(элегаз) - 220 проходит по всем условиям.

Выбираем выключатели на 10 кВ. ВВ-10

Выключатели выбираются: По напряжению установки

 

 

 

1.      По допустимому току

 I доп

 

2.      По отключаюшей способности

 

А

 

 

3.      По включающей способности

 

А

4.      По электродинамической стойкости

 

 

5.      По термической стойкости

 

2976

 

 

Вывод: выключатель ВВ(вакумный) - 10 проходит по всем условиям.

Выбираем выключатели на 6 кВ. ВВ-10

Выключатели выбираются: По напряжению установки

 

 

 

1.      По допустимому току

 I доп

 

2.      По отключаюшей способности

 

 

 

 

3.      По включающей способности

 

 кА

4.      По электродинамической стойкости

 

 кА

5.      По термической стойкости

 

2976

 

 

Вывод: выключатель ВВ - 10 проходит по всем условиям.

Выбор разъединителей на 220 кВ.

.        По номинальному напряжению. РГ-220

 

 

2.      По номинальному току

 

 I доп

 

3.      по конструкции и роду установки.

РГ-220- разъединитель горизонтального типа с использованием улучшеной полимерной изоляцией для внутреней установки.

.        По электродинамической стойкости

 

 

5.      По термической стойкости

 

 

Разъединитель РГ-220 проходит по всем условиям.

Расчетные данные

Каталожные данные


Выключатель ВГУ-220

Разъединитель РГ-220

Uуст=220кВ

220кВ

220кВ

Iном.расч.=420А

3150А

2000А

iπτ=1,47кА

45кА

-

iατ=2,55кА

45кА

-

iуд=20,22кА

150кА

-

βк.расч.=3,03кАс

150кА

100А


502

31,523с, кА3с


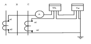
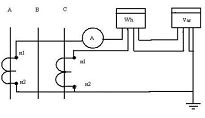
4.4 Выбор измерительных трансформаторов тока и напряжения

Выбор трансформатора тока на напряженние 220 кВ. Тр.тока выбирается: ТГФ -220

.        По напряжению установки

750А кВ

2.      По допустимому току

,  

 I доп

 

 

 

3.      по конструкции и классу точности.

ТГФ-тр. Тока элегазовый фарфоровый

,5 приборы учета электроэнергии.

Р- релейная защита.

.        По электродинамической стойкости.

 

20

5.      По термической стойкости.

 

3,03

6.      По вторичной нагрузке.

ток генератор электроэнергия замыкание

Прибор

Тип

Нагрузка




А

В

С

1

амперметр

Э-335

0,5

0,5

0,5

2

ваттметр

Д-335

0,5

-

0,5

3

варметр

Д-335

0,5

-

0,5

4

Счетчик активной энергии

САЗ-4680

2,5

-

2,5

5

Счетчик реактивной энергии

СРУ-4676

2,5

-

2,5

ИТОГО:

6,5

0,5

6,5

 


 

 

 

 

Зная  можно опредилить сечение соединительных проводов.

 

Выбираем контрольный кабель с медным сечением 2,5

Вывод: выбраный трансформатор тока ТГФ-220 проходит по всем условиям.


Выбор трансформатора тока на 10 кВ.

Тр.тока выбирается: ТЛШ -10-УЗ

.        По напряжению установки

3000А

кВ

2.      По допустимому току

 

 

 I доп

 

 

3.      по конструкции и классу точности.

ТЛШ-тр. тока литой шиный

,5 приборы учета электроэнергии.

Р- релейная защита.

.        По электродинамической стойкости.

 

40,38

5.      По термической стойкости.

 

14

6.      По вторичной нагрузке.

Прибор

Тип

Нагрузка




А

В

С

1

амперметр

Э-335

0,5

-

-

2

Счетчик активной энергии

САЗ-4680

2,5

-

2,5

3

Счетчик реактивной энергии

СРУ-4676

1

-

1


ИТОГО:

4

-

3,5


 

 

 

 

 

Зная  можно опредилить сечение соединительных проводов.

P= 0,0175

 l=5м

Выбираем контрольный кабель с медным сечением 2,5


Вывод: выбраный трансформатор тока ТЛШ-10-УЗ проходит по всем условиям.

Выбор трансформатора тока на 6 кВ.

Тр.тока выбирается: ТЛШ -10-УЗ

.        По напряжению установки

1500А кВ

2.      По допустимому току

 

 

 I доп

 

 

3.      по конструкции и классу точности.

ТЛК-тр. тока литой шиный

,5 приборы учета электроэнергии.

Р- релейная защита.

.        По электродинамической стойкости.

 

31,1

5.      По термической стойкости.

 

0,17

6.      По вторичной нагрузке.

Прибор

Тип

Нагрузка




А

В

С

1

амперметр

Э-335

0,5

-

-

2

Счетчик активной энергии

САЗ-4680

2,5

-

2,5

3

Счетчик реактивной энергии

СРУ-4676

1

-

1


ИТОГО:

4

-

3,5


 

 

 

 

 

Зная  можно опредилить сечение соединительных проводов. P= 0,0175

 l=5м

Выбираем контрольный кабель с медным сечением 2,5\

 

Вывод: выбраный трансформатор тока ТЛК-10 проходит по всем условиям. Выбор трансформатора напряжения на 220 кВ.

На 220 кВ выбираем 3НОГ - М

1.      По напряжению установки

 кВ

2.      по конструкции и схеме соединения обмоток.

НОГ - М однофазный элегазовый модернизированый.

Схема соединения


3.      По классу тояности.

0,5 - приборы учета электроэнергии.

4.      По вторичной нагрузке

 

 

Приборы

Тип

Мощьнсть одной обмотки, ВА

Число обмоток

Cosφ

Sinφ

Число приборов

Общая потребляемая мощность








Р, Вт

Q, Вар

Ваттметр

Д-355

1,5

2

1

0

1

3

-

Варметр

Д-304

2

2

1

0

1

4

-

Счетчик активной энергии

И-680

2

2

0,38

0,925

1

9,7

Счетчик реактивной энергии

САЗИ-689

3

2

0,159

0,159

2

12

14,6

Фиксирующий прибор

ФИП

3

1

1

0

1

3

-

Вольтметр

Э-335

2

1

1

0

1

2

-

Регистрирующие приборы.

Частотометр

Н-397

7

1

1

0

1

7

-

Вольтметр

Н-394

10

1

1

0

1

10

-

Ваттметр изолирующий

Н-395

10

2

1

0

1

20

-

Приборы синхронизирующие.

Частотометр

Э-362

1

1

1

0

2

2

-

Вольтметр

Э-350

2

1

1

0

2

4

-

Синхроноскоп

Э-327

10

2

1

0

1

20

-

Осциллограф


-

-

-

-

-

-

-

Итого:

97

38,8



 

5.      Схема подключения приборов.


Вывод: выбраный трансформатор напряжения 3НОГ-М 110 кВ проходит по всемпараметрам.

Выбор трансформатора напряжения на 10 кВ.

На 10кВ выбираем 3НОЛ - 10

 

1.      По напряжению установки

 

кВ

2.      по конструкции и схеме соединения обмоток.

НОЛ - М однофазныйС литой изоляцией.

Схема соединения


3.      По классу тояности.

0,5 - приборы учета электроэнергии.

4.      По вторичной нагрузке

 

Приборы

Тип

Мощьнсть одной обмотки, ВА

Число обмоток

Cosφ

Sinφ

Число приборов

Общая потребляемая мощность








Р, Вт

Q, Вар

Счетчик активной энергии

САЗ-И681

2

2

0,38

0,92

2

4

9,7

Счетчик реактивной энергии

САЗ-И689

10

1

0

1

3

30

14,6

Вольтметр

Э-335

2

1

0

1

1

2

-

Вольтметр

Э-350

2

1

0

1

1

2

-

Итого:

38

24,3



 

5.      Схема подключения приборов.

 

Вывод: выбраный трансформатор напряжения 3НОЛ-10 кВ проходит по всемпараметрам.

Выбор трансформатора напряжения на 6 кВ.

На 6 кВ выбираем 3НОЛ - 10

 

1.      По напряжению установки

кВ

2.      по конструкции и схеме соединения обмоток.

НОЛ - М однофазный с литой изоляцией.

Схема соединения


3.      По классу точности.

0,5 - приборы учета электроэнергии.

4.      По вторичной нагрузке

 

 

Приборы

Тип

Мощьнсть одной обмотки, ВА

Число обмоток

Cosφ

Sinφ

Число приборов

Общая потребляемая мощность








Р, Вт

Q, Вар

Счетчик активной энергии

САЗ-И681

2

2

0,38

0,92

2

4

9,7

Счетчик реактивной энергии

САЗ-И689

10

1

0

1

3

30

14,6

Вольтметр

Э-335

2

1

0

1

1

2

-

Вольтметр

Э-350

2

1

0

1

1

2

-

Итого:

38

24,3



 

5.      Схема подключения приборов.

 

Вывод: выбраный трансформатор напряжения 3НОЛ-10 кВ проходит по всем параметрам.

5. Выбор главной схемы электростанции

Согласно НТП на напряжение 220 кВ принята схема две системы шин с обходной .

Нормальный режим схемы.

и 2 система шин находится в работе, половина присоединений зафиксирована за первой, а вторая половина за второй системой шин. Такая схема называется с фиксированным присоединением. Шиносоединительный выключатель нормально включен, он параллелит работу трансформаторов и равномерно распределяет потенциал по рабочим системам шин.

Обходная система шин находится без напряжения и служит для вывода в ревизию или ремонт выключателя любого присоединения с перевода этого присоединения на обходную систему шин. Обходной выключатель нормально отключен и служит для замены любого выключателя.

Достоинства:

) схема простая, наглядная, экономичная.

) гибкая (т.е. можно вывести любой выключатель любого присоединения без потери потребителя).

) обладает надежностью, т.к. при к.з. на рабочей системе шин отключается половина присоединений на время перевода на другую рабочую систеу шин.

Недостатки:

)        много шин, ошиновки (спуски к электрическим аппаратам с шин изоляторов), что удорожает схему.

2)      много шиных разъединителей участвующих в оперативных переключениях, что снижает надежность схемы.

)        при к.з. на одной системе шин потребители этой шины терпят перерыв в питании на время необходимое для перевода её на другую систему шин.

Согласно НТП на напряжение 10 кВ используется схема с одной системой сборных шин, секционированная выключателем.

Нормальный режим схемы:

Обе секции находятся в работе половина всех присоединений зафиксирована за первой секцией, а вторая половина за второй. Секционный выключатель нормально отключен для ограничения токов к.з.

Достоинства:

)        обладает некоторой надежностью, т.к. при к.з. на одной секции теряется только половина присоединений.

2)      схема простая, наглядная, экономичная.

Недостатки:

При к.з. на какой-либо секции теряется половина присоединений.

6. Выбор распределительных устройств всех напряжений в соответствии с НТП

Согласно НТП на напряжение 220 кВ выбираеи открыто распределительное устройство (ОРУ) - как правило распределительное устройство 35 кВ и выше выполняется на открытом воздухе. ОРУ должны обеспечивать надежность работы, безопасность и удобство обслуживания при минимальных затратах на сооружение, возможность расширения, максимальное применение крупноблочных узлов заводского изготовления. Все аппараты ОРУ распологают на невысоких бетонных основаниях. На территории ОРУ прокладываются ОРУ для подьезда монтажа т ремонта оборудования. Применение жесткой ошиновки позволяет отказаться от портала и уменьшить площадь ОРУ: ОРУ должно быть ограждено. ОРУ имеет преимущество перед ЗРУ, меньше объем строительных работ в связи с этим уменьшается время и сооружения и стоимость легче выполняется расширения и реконструкция, все аппараты доступны для наблюдения и обслуживания.

Недостатки ОРУ:

Неудобны в обслуживании при низких температурах и ненасти, аппараты подвержены запылению, загрязнению и колебанию температур. Конструкции ОРУ разнообразны и зависят от схемы электрических соединений, типов выключателей, разъединителей и их взаимного расположения.

На напряжение 6-10 кВ согласно НТП выбирается комплексно распределительное устройство (КРУ) - это распределительное устройство состоящее из закрытых шкафов со встроеными в них аппаратами измерительными и защитными приборами и вспомогательными устройствами. Шкафы КРУ изготавливаются на заводах, что позволяет добиваться тщательной сборки всех узлов и обеспечения надежной работы электрооборудования. Шкафы выполняются полностью сборными и готовыми к работе, оборудование поступает на место монтажа где их устанавливают, соединяют и подводят силовые и контрольные (вторичные) кабели.

Похожие работы на - Расчет электрической сети

 

Не нашли материал для своей работы?
Поможем написать уникальную работу
Без плагиата!
Без нейросетей!