Способ исследования динамической несимметрии магнитокалорического эффекта

  • Вид работы:
    Статья
  • Предмет:
    Физика
  • Язык:
    Русский
    ,
    Формат файла:
    MS Word
    579,86 Кб
  • Опубликовано:
    2013-11-29
Вы можете узнать стоимость помощи в написании студенческой работы.
Помощь в написании работы, которую точно примут!

Способ исследования динамической несимметрии магнитокалорического эффекта















Способ исследования динамической несимметрии магнитокалорического эффекта

О.Ф. Меньших

Настоящая работа относится к физике магнетизма ферромагнетиков в процессах их динамического взаимодействия с насыщающими магнитными полями, сопровождающегося фазовыми переходами первого рода и температурными вариациями в дифференциальном объёме тела ферромагнетика, циклически подвергаемого действию насыщающего магнитного поля, и может быть использовано при построении ферромагнитовязких двигателей, преобразующих теплоту внешней среды в механическую работу.

Известен магнитокалорический эффект - изменение температуры магнитного вещества (магнетика) при его адиабатическом намагничивании (размагничивании). В условиях адиабатичности магнетик не поглощает и не отдаёт теплоту, поэтому энтропия магнетика не меняется [1 - 8]. Адиабатический процесс - термодинамический процесс, происходящий в системе без теплообмена с окружающей средой, то есть в адиабатически изолированной системе, состояние которой можно изменить только путём изменения внешних параметров, например, действием внешнего магнитного поля.

В физике вводится понятие фазового перехода между различными макроскопическими состояниями (фазами) многочастичной системы, происходящего при определённых значениях внешних параметров (температуры, давления, магнитного поля и т.п.) в так называемой точке перехода. Фазовый переход следует отличать от постепенных превращений одного состояния в другое, происходящих в целом интервале параметров. Обычно различают фазовые переходы 1-го рода, происходящие с выделением или поглощением теплоты и сопровождающиеся скачками физических свойств вещества, и фазовые переходы 2-го рода, происходящие непрерывным образом, но сопровождающиеся аномальным возрастанием флуктуационных явлений [9 - 11].

В ферромагнетиках магнитокалорический эффект связан с фазовым переходом 1-го рода в насыщающих магнитных полях, при котором скачком изменяется удельная теплоёмкость ферроматериала. Для разных типов ферромагнетиков точка перехода достигается при разных значениях напряжённости внешнего магнитного поля.

С учётом фазового перехода 1-го рода в ферромагнетиках, сопровождающегося скачкообразным изменением удельной теплоёмкости ферроматериала в точке перехода от намагниченного состояния в размагниченное совсем не обязательно соблюдение требования адиабатичности, то есть изоляции системы от внешней среды, при рассмотрении магнитокалорического эффекта, при котором наблюдается охлаждение ферромагнетика при его размагничивании, которое во времени происходит скачкообразно, за интервал времени, соизмеримый с постоянной релаксации магнитной вязкости ферромагнетика, например, порядка долей миллисекунды, в течение которого процесс можно рассматривать как квазиадиабатический, при котором процесс быстрого охлаждения ферромагнетика при скачкообразном снятии внешнего насыщающего магнитного поля превалирует над процессом относительно медленного нагревания охлаждённого ферромагнетика от воздействия внешней среды через механизм теплопроводности.

Как известно, магнитокалорический эффект обладает свойством симметрии, что означает, что тепловая энергия, расходуемая на нагревание ферромагнетика в насыщающем магнитном поле, равна такой же энергии при охлаждении ферромагнетика при снятии внешнего магнитного поля, так что температура ферромагнетика остаётся такой же, какой она была до действия на него насыщающего магнитного поля. При этом считается, что такой ферромагнетик находится в статическом состоянии (в состоянии относительного покоя) по отношению к воздействующему на него насыщающему магнитному полю.

Однако возникает вопрос, остаётся ли симметричным магнитокалорический эффект в случае частичного использования внутренней энергии ферромагнетика на возникновение силовой реакции при взаимодействии насыщающего магнитного поля, вызывающего фазовый переход первого рода, с движущимся в таком поле ферромагнетике, при котором возникает неодинаковая намагниченность ферромагнетика вдоль траектории его движения в пространственно локализованном насыщающем магнитном поле, в каждый данный момент времени, обусловленная магнитной вязкостью ферромагнетика, которую согласуют со скоростью движения последнего,

Действительно, известны различного рода ферромагнитовязкие двигатели [12-20], неравномерность намагничивания ферромагнетика в которых вдоль координаты, сопряжённой с магнитным зазором с насыщающим магнитным полем вдоль направления движения ферромагнетика, имеет место в случае, когда магнитная восприимчивость ферромагнетика ДО его входа в магнитный зазор с насыщающим магнитным полем явно больше той его магнитной восприимчивости, которая устанавливается в экспоненциальном процессе согласно кривой Столетова. При этом величина степени при экспоненте определена отношением текущего времени нахождения дифференциального объёма движущегося ферромагнетика в локализованном насыщающим магнитном поле (в длине магнитного зазора) к постоянной магнитной вязкости ферромагнетика. Намагниченность J определяется произведением

J(t) = χ(t) H,

где χ(t) - магнитная восприимчивость ферромагнетика с постоянной τ магнитной вязкости, а H - - напряжённость магнитного поля, действующего на ферромагнетик.

Это возможно в двух случаях: если начальная магнитная восприимчивость χНАЧ при Н = 0 оказывается заметно большей по величине восприимчивости этого же ферромагнетика в установившемся режиме при его магнитном насыщении (в так называемом парапроцессе) или когда ферромагнетик искусственно доводят действием внешнего магнитного поля определённой величины (существенно меньшей напряжённости насыщающего магнитного поля) до максимальной восприимчивости χМАХ >> χНАС, где χНАС - магнитная восприимчивость ферромагнетика при его магнитном насыщении. Иначе говоря, работа ферромагнитовязкого двигателя предполагает выполнение исходного условия: χМАХ >> χНАЧ > χНАС. При соблюдении этого условия центр намагниченности той части ферромагнетика, которая в каждый данный момент времени расположена в магнитном зазоре с насыщающим магнитным полем, находится ближе к началу магнитного зазора по ходу движения ферромагнетика и поэтому втягивается в магнитный зазор, центр магнитного притяжения в котором расположен дальше центра намагниченности ферромагнетика, и это втягивание осуществляется под действием возникающей силы, постоянно действующей в направлении движения ферромагнетика. Это способно поддерживать неограниченно долго такое движение, если указанная сила втягивания не меньше силы, обусловленной трением и присоединённой нагрузкой.

В соответствии с законом сохранения и превращения энергии всякое механическое движение материального объекта (в данном рассмотрении ферромагнетика) связано с затратой энергии, поступающей из соответствующего источника энергии. В случае использования для образовании насыщающего магнитного поля сильного постоянного магнита, например, на основе структуры SmCo3 или Sm2Co17 магнитная энергия которого практически не изменяется (за исключением медленных эффектов «старения»), следует понять, откуда может черпаться энергия для поддержания, например, вращательного движения ферромагнитного кольца с осью вращения, частично помещаемого в магнитный зазор с насыщающим магнитным полем постоянного магнита, если не от него самого.

Современная физическая наука пока не открыла возможностей использования энергии так называемого «вакуумного поля», хотя в этом направлении идёт научный поиск, связанный с недавним открытием в ЦЕРН,е безмассовых бозонов Хиггса. Поэтому следует считать, что единственно возможным источником энергии, поддерживающей вращательное движение ферромагнитного кольца, является внутренняя энергия ферромагнетика, определяемая, в частности, его температурой. Уменьшение этой внутренней энергии, превращаемой в механическую, должно приводить к охлаждению вращающегося ферромагнитного кольца, к которому из внешней среды в механизме теплопередачи поступает соответствующая тепловая энергия по законам термодинамики. При этом происходит превращение тепловой энергии внешней среды в механическую работу. Следовательно, магнитокалорический эффект в динамике взаимодействия движущегося в насыщающем магнитном поле ферромагнетика не сохраняет своих свойств симметрии, то есть является несимметричным.

Исследование несимметрии магнитокалорического эффекта в динамике является задачей заявляемого технического решения. Аналоги соответствующих решений заявителю не известны (отсутствует прототип).

Целью данной работы является обеспечение возможности исследования свойства динамической несимметрии магнитокалорического эффекта при работе ферромагнитовязких двигателей в различных режимах присоединённой нагрузки по возникающему различию температуры ферромагнетика в таком работающем двигателе с температурой внешней среды.

Указанная цель реализуется в заявляемом способе исследования динамической несимметрии магнитокалорического эффекта при фазовом переходе первого рода в ферромагнетике под действием насыщающего магнитного поля, отличающимся тем, что используют вращающееся ферромагнитное кольцо с осью вращения, частично помещённое в пространственно локализованное насыщающее магнитное поле, причём магнитную восприимчивость ферромагнетика, входящего в магнитный зазор с насыщающим магнитным полем, выбирают существенно большей величины, чем магнитная восприимчивость этого ферромагнетика в состоянии его магнитного насыщения, угловую скорость вращения ферромагнитного кольца согласуют с постоянной магнитной вязкости ферромагнетика, геометрией ферромагнитного кольца и длиной магнитного зазора с насыщающим магнитным полем, измеряют температуру вращающегося ферромагнитного кольца и сравнивают её с температурой внешней среды, восполняющей возникающие в ферромагнитном кольце тепловые потери, расходуемые на совершение механической работы вращающегося ферромагнитного кольца в режиме его работы как ферромагнитовязкого двигателя, частоту вращения которого задают синхронным двигателем переменного тока и измеряют частоту этого переменного тока.

Способ исследования динамической несимметрии магнитокалорического эффекта, отличающийся тем, что для увеличения магнитной восприимчивости движущегося ферромагнетика непосредственно перед его вхождением в магнитный зазор с насыщающим магнитным полем ферромагнетик подвергают предварительному намагничиванию во внешнем магнитном поле определённой величины, с помощью которой доводят его магнитную восприимчивость до максимальной величины согласно кривой Столетова, определяющей зависимость магнитной восприимчивости ферромагнетика от напряжённости действующего на него внешнего магнитного поля, для чего в зависимости от заданной скорости вращения ферромагнитного кольца регулируют ток подмагничивания электромагнита, создающего указанное магнитное поле.

Достижение поставленной цели объясняется магнитной вязкостью используемого ферромагнетика, то есть временным запаздыванием его магнитной восприимчивости, а, следовательно, и его намагниченности, от изменения напряжённости действующего на ферромагнетик внешнего магнитного поля, что обусловливает в динамике движения ферромагнетика в пространственно локализованном насыщающем магнитном поле неравномерное распределение магнитной восприимчивости, а, следовательно, и намагниченности различных сечений ферромагнетика, вдоль траектории его движения в магнитном зазоре с насыщающим магнитным полем. При этом различие в положениях центра намагниченности ферромагнетика, охваченного действием насыщающего магнитного поля, и центра магнитного притяжения в магнитном зазоре приводит к появлению постоянно действующей втягивающей силы, приложенной к ферромагнетику со стороны насыщающего магнитного поля и направленной коллинеарно в направлении движением ферромагнетика, которая способна поддерживать такое движение за счёт тепловой энергии внешней среды в механизме охлаждения ферромагнетика в динамике его движения в насыщающем магнитном поле в соответствии с законом сохранения и превращения энергии.

Повышение энергетической эффективности при работе ферромагнитовязкого двигателя достигается, при прочих равных условиях, путём увеличения разности значений магнитной восприимчивости ферромагнетика до его непосредственного введения в магнитный зазор с насыщающим магнитным полем и тем значением его магнитной восприимчивости, которое оказывается в конце магнитного зазора при заданном темпе движения ферромагнетика в магнитном зазоре, длина которого согласована с постоянной магнитной вязкости ферромагнетика и скоростью его движения. Максимизация указанной разности магнитных восприимчивостей ферромагнетика в начале и конце магнитного зазора с насыщающим магнитным полем обеспечивается предварительным воздействием на ферромагнетик магнитным полем, напряжённость которого выбрана так, что магнитная восприимчивость входящих в магнитный зазор частей ферромагнетика оказывается максимально возможной, отвечающей максимуму на кривой Столетова для функции χ (Н), для чего соответствующим образом регулируют ток подмагничивания такого электромагнита в процессе проведения исследований при различных скоростях движения ферромагнетика в магнитном зазоре, либо используют специально подобранный постоянный магнит при реализации ферромагнитовязкого двигателя на основе проведённых исследований. Однако ферромагнитовязкий двигатель работоспособен и без указанной настройки, если соблюдается условие χНАЧ > χНАС, хотя и со значительно меньшей энергетической эффективностью.

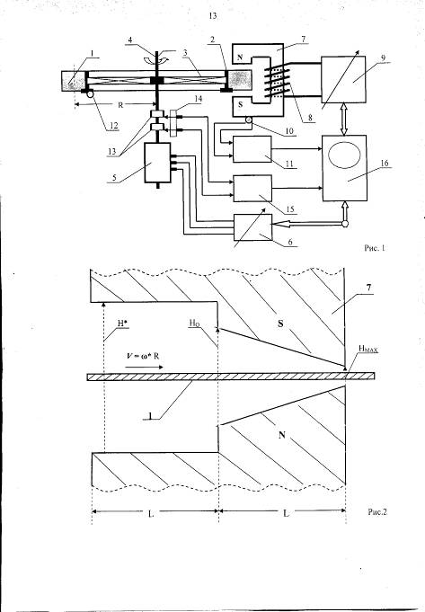
Рассмотрим операционную сущность рассматриваемого способа, поясняемого реализующим его устройством, упрощенная схема которого представлена на рис.1 и включает следующие элементы и узлы:

- ферромагнитное кольцо из исследуемого ферромагнетика,

- медные держатели ферромагнитного кольца,

- диэлектрические траверсы крепления с малой теплопроводностью,

- ось вращения ферромагнитного кольца,

- трёхфазный синхронный двигатель,

- трёхфазный генератор с регулируемой частотой,

- электромагнит, в зазоре которого размещена часть ферромагнитного кольца 1,

- обмотку электромагнита,

- регулируемый источник постоянного тока,

- первый датчик температуры ТВН, укреплённый на корпусе электромагнита,

- первый измеритель температуры ТВН внешней среды,

- второй датчик температуры ТСРЕД, укреплённый на медном держателе 2 ферромагнитного кольца 1,

- кольцевые электроды на оси вращения, электрически связанные со вторым измерительным датчиком температуры 12,

- скользящие контакты,

- второй измеритель температуры ТСРЕД вращающегося ферромагнитного кольца 1,

- блок обработки информации и индикации. Блок управляет источником 9 и измеряет ток подмагничивания электромагнита 7, регистрирует значения температур ТВН и ТСРЕД соответственно с датчиков 10 и 12, управляет генератором 6 и измеряет частоту его колебаний, а так- же измеряет расходуемую синхронным двигателем 5 мощность как функции от угловой скорости ω вращения ферромагнитного кольца 1, регистрируя при этом мощность вращательного движения ферромагнитного кольца в режиме его как ферромагнитовязкого двигателя.

На рис.2 изображена конструкция (вид сбоку) составного электромагнита 7 из двух половин, первая из которых по ходу движения ферромагнитного кольца 1 представляет собой магнит с одинаковой напряжённостью Н* на всём его протяжении L в зазоре, которая доводит магнитную восприимчивость ферромагнетика при его скорости движения

V = ω* R

до максимального значения χМАХ (здесь ω* - оптимальная угловая скорость вращения ферромагнитного кольца 1 в магнитном зазоре длиной L, R - средний радиус ферромагнитного кольца), а вторая - собственно рабочий магнитный зазор с неоднородным насыщающим магнитным полем, напряжённость которого ННАС линейно возрастает от начала к концу этого магнитного зазора длиной L, находясь в пределах НО < ННАС < НМАХ.

На рис.3 показаны три состояния стационарной намагниченности ферромагнетика при трёх различных напряжённостях внешнего магнитного поля, воздействующего на ферромагнетик, имеющий доменную структуру с трансформацией плотности магнитных силовых линий при изменении напряжённости магнитного поля, исходящих из каждого домена (17), связанного по последовательным цепям с другими доменами (18), а также замыкающихся внутри ферромагнетика для каждого из отдельно взятых доменов. В частности, показана трансформация плотности магнитных силовых линий для напряжённостей магнитного поля Н = 0 (рис.3а), при которой магнитная восприимчивость является начальной χНАЧ, Н = Н* (рис.3б), при которой магнитная восприимчивость максимальная χМАХ согласно кривой Столетова, и Н = НМАХ (рис.3в), при которой магнитная восприимчивость χНАС соответствует насыщенному состоянию ферромагнетика в конце магнитного зазора с насыщающим магнитным полем, и при этом соблюдается условие χМАХ >> χНАЧ > χНАС. На рис.3 обозначен полный магнитный поток домена как σО, часть его, связывающаяся во внешнюю магнитную цепь, обозначим как σ1, а другая его часть, образующая внутренний контур, обозначим как σ2.. Тогда σО = σ1 + σ2. Отношение ε = σ1 / σО определяет степень указанной перегруппировки магнитного потока домена. В магнитном поле с напряжённостью Н* все магнитные силовые линии домена образуют внешние магнитные цепи и значение ε = 1, а при иных напряжённостях магнитных полей значение ε < 1.

На рис.4 представлен график намагничивания ферромагнетика J(t), находящегося в магнитном зазоре длиной L с насыщающим магнитным полем в диапазоне НО < ННАС < НМАХ, если в магнитном зазоре напряжённость HНАС(х) линейно возрастает по координате х (рис.2).

Интервал времени, в течение которого любое дифференциальное сечение ферромагнитного кольца находится в рабочем магнитном зазоре длиной L равно

∆t = L / ω*R = k τ,

где k - безразмерный коэффициент (в частности, если в магнитном зазоре с насыщающим магнитным полем последнее однородно, то k = е = 2,718 - основание натурального логарифма, как это следует из соответствующего анализа силовой характеристики F(ω) - действующей втягивающей силы ферромагнитного кольца в магнитный зазор как функции скорости движения ферромагнетика

V = ω*R,

где ω*- оптимальная угловая скорость, соответствующая максимуму силы F(ω*).

На рис.5 показаны силовые характеристики F(ω) при различных величинах напряжённости насыщающего магнитного поля, действующего в рабочем магнитном зазоре электромагнита с обмоткой подмагничивания 8 (рис.1) с регулируемым постоянным током подмагничивания применительно к ферромагнитовязкому двигателю со стабилизацией угловой скорости ωРАБ вращения оси 4 ферромагнитного кольца при изменении присоединённой нагрузки - вращательного момента MН нагрузки.

На рис.6 представлены графики мощности ферромагнитовязкого двигателя Р(ω) для двух различных присоединённых нагрузках как функции угловой скорости ω вращения ферромагнитного кольца, где Р(ω) = F(ω) ω R (R - средний радиус ферромагнитного кольца), применительно к стабилизации частоты вращения оси 4 ферромагнитного кольца 1 (рис.1).

На рис.7 показаны графики потребляемой мощности NO(ω) синхронным двигателем 5 в функции угловой скорости ω вращения оси 4 при отсутствии тока подмагничивания электромагнита 7 - прямая наклонная линия, а также потребляемой мощности NΣ(ω) при создании в рабочем магнитном зазоре электромагнита 7 насыщающего магнитного поля с какой-то соответствующей величиной тока подмагничивания от регулируемого источника постоянного тока 9, причём

NΣ(ω) = NО(ω) - Р(ω),

где Р(ω) - мощность ферромагнитовязкого двигателя, максимум которой приходится на угловую скорость вращения ω* ферромагнитного кольцРассмотрим работу реализующего способ устройства.

С первого и второго датчиков температуры 10 и 12, связанных, например, с телом электромагнита 7, имеющего температуру внешней среды ТВН, и с медным держателем 2 ферромагнитного кольца 1, находящегося при температуре ТСРЕД, сигналы обрабатываются соответственно в первом 11 и втором 15 измерителях указанных температур, и эти данные поступают на первый и второй информационные входы блока обработки информации и индикации 16. Различие этих температур изменяется в установившемся режиме при изменении угловой скорости вращения ферромагнитного кольца, осуществляемой с помощью трёхфазного синхронного двигателя 5 с его питанием от трёхфазного генератора с регулируемой частотой 6, значение частоты генерируемых им колебаний передаётся на третий информационный вход блока обработки информации и индикации 16. Обмотка 8 электромагнита 7 включена к регулируемому источнику постоянного тока 9, и ток в этой обмотке определяет величину возникающей в магнитном зазоре напряжённости насыщающего магнитного поля ННАС, величина которой, пересчитанная от значения тока подмагничивания, передаётся на четвёртый информационный вход блока обработки информации и индикации 16.

В блоке 16 осуществляется по специальной программе обработка поступающих данных - об угловой скорости ω вращения ферромагнитного кольца 1, температурах ТВН и ТСРЕД, напряжённости магнитного поля ННАС в магнитном зазоре электромагнита 7, а также вводятся заранее известные величины - средний радиус R ферромагнитного кольца, длина L магнитного зазора, относительная магнитная проницаемость

μ = χ + 1

ферромагнетика, его постоянная релаксации τ магнитной вязкости, плотность ρ ферромагнитного вещества и его удельная теплоёмкость сО в отсутствие магнитного поля (при Н = 0) и удельная теплоёмкость сН при фазовом переходе ферромагнетика первого рода. Как показывает анализ, в зависимости от магнитной вязкости ферромагнетика, конструкции ферромагнитного кольца 1 и электромагнита 7 угловая скорость вращения оказывает существенное влияние на величину измеряемой разности температур ТВН - ТСРЕД > 0, и эта разность в установившемся режиме вращения ферромагнитного кольца максимальна при выборе его угловой скорости вращения ω*, равной

ω* = = L / k R τ,

где k - некоторый безразмерный коэффициент, определяемый формой магнитного зазора с насыщающим магнитным полем. Так, анализ, проведённый в [15, 17 и 19], показал, что при однородном магнитном поле в указанном зазоре k = е = 2,718 - основание натурального логарифма. В случае выполнения магнитного зазора с линейно возрастающим насыщающим магнитным полем, как это видно на рис.2, при изменении напряжённости насыщающего магнитного поля от НО до НМАХ значение этого коэффициента k = 1,23 при выборе отношения р = НМАХ / НО = 5…10. Следовательно, варьируя частоту колебаний в трёхфазном генераторе 6, можно добиться получения максимума указанной разности температур, то есть максимально снизить среднее значение температуры вращающегося ферромагнитного кольца по сравнению с температурой внешней среды. Увеличивая разность этих температур, мы одновременно увеличиваем мощность теплового потока dQ / dt, передающего тепловую энергию ферромагнитному кольцу, охлаждённому в силу несимметрии магнитокалорического эффекта в динамическом квазиадиабатическом процессе, из внешней среды и, следовательно, мощность Р(ω) соответствующего ферромагнитовязкого двигателя.

Действие ферромагнитовязкого двигателя основано на возникновении постоянно действующей втягивающей силы, приложенной к ферромагнетику, вводимому в зазор с насыщающим магнитным полем (однородным или неоднородным - линейно возрастающим в направлении движения ферромагнетика в магнитном зазоре), в направлении его движения из-за пространственного рассредоточения в ДИНАМИКЕ центров намагничивания ферромагнетика, находящегося в магнитном зазоре с насыщающим магнитным полем, и магнитного притяжения в магнитном зазоре (в СТАТИКЕ при неподвижном ферромагнетике указанные центры совпадают, и втягивающей силы не возникает). Опережение центра намагничивания ферромагнетика, находящегося в движении внутри магнитного зазора в любой произвольный момент времени, объясняется тем, что намагниченность ферромагнетика определяется произведением J(t) = χ(t) H , где Н - напряжённость внешнего магнитного поля, действующего на ферромагнетик, а магнитная восприимчивость χ(t) при скачке магнитного поля не изменяется также скачком, а изменяется к установившемуся состоянию по экспоненциальному закону с учётом постоянной времени τ магнитной вязкости применяемого ферромагнетика, и это изменение ∆χ(t) вычисляется по формуле:

∆χ(t) = [χ∞ - χ0] [1 - exp(- t/τ)],(1)

где χ∞ - магнитная восприимчивость ферромагнетика в магнитном поле с напряжённостью Н в установившемся состоянии, χ0 - магнитная восприимчивость ферромагнетика в начальный момент времени до скачкообразного изменения магнитного поля.

Известно, что установившееся значение магнитной восприимчивости χ∞ в функции действующего на него внешнего магнитного поля с напряжённостью Н определяется кривой Столетова, имеющей максимум χМАХ при напряжённости магнитного поля Н*, а при дальнейшем увеличении напряжённости поля магнитная восприимчивость уменьшается по достаточно сложному закону с непрерывной производной dχ / dH < 0, аппроксимируемой формулой:

χ(Н) = χНАЧ ехр (- Н / Н*) + [χМАХ - χНАЧ ехр (- Н / Н*)] sin [π H / (H + H*)],(2)

так что при Н = 0 имеем χ(0) = χНАЧ, при Н = Н* имеем χ(Н*) = χМАХ, а при Н → ∞ имеем магнитную восприимчивость χ(∞) → 0 (ферромагнетик приобретает свойства парамагнетика), что соответствует концепции Столетова..

Таким образом, намагниченность ферромагнетика при воздействии на него напряжённости ННАС внешнего магнитного поля при его переходе из магнитного поля с напряжённостью Н* (как это видно на рис.2) изменяется экспоненциально во времени:

J(t) = χ(t) H = {χ (H*) - [χ (H*) - χ (HНАС)] [1 - exp(- t/τ)]}* ННАС,(3)

так что при t = 0 имеем аномальное намагничивание дифференциального сечения ферромагнетика, входящего в магнитный зазор с насыщающим магнитным полем ННАС = НО (рис.2) до величины, несколько меньшей, чем J(0) ≈ χ (H*) НО, а при t = k τ намагниченность дифференциального слоя ферромагнетика на выходе из магнитного зазора длиной L c напряжённостью магнитного поля ННАС = НМАХ находится вблизи значения J(k τ) = J(L) = χ (HMAX) НМАХ.

Поскольку в насыщающем магнитном поле НО ≤ ННАС ≤ НМАХ, намагниченность насыщения JНАС, в первом приближении, является неизменной (так называемый режим парапроцесса), то получим: JНАС = χ (HО) НО ≈ χ (HMAX) НМАХ. Если при этом сравнить намагниченность ферромагнетика J(0) ≈ χ (H*) НО в начале магнитного зазора с намагниченностью насыщения JНАС = χ (HMAX) НМАХ в конце магнитного зазора, то оказывается, что имеется явное неравенство вида χМАХ НО >> χМIN НMAX, поскольку р = НMAX / НО = 5 … 10, а отношение χМАХ / χМIN >> р приблизительно на порядок. Следовательно, кривая намагничивания ферромагнетика может быть описана так, как представлено на рис.4, то есть имеет место аномальное намагничивание ферромагнетика, входящего в магнитный зазор с насыщающим магнитным полем, то есть большим намагничивания насыщения JНАС. И это свойство возникает только в динамике взаимодействия движущегося ферромагнетика в пространственно локализованном насыщающем магнитном поле, а скорость движения при этом согласуется с постоянной τ магнитной вязкости ферромагнетика.

Объяснение такого характера намагничивания ферромагнетика внутри магнитного зазора с насыщающим магнитным полем, когда ферромагнетик до его входа в этот рабочий магнитный зазор предварительно намагничивается внешним магнитным полем с напряжённостью Н*, и его магнитная восприимчивость становится максимальной χМАХ, приводится в работе [21] и поясняется на рис.3.


σО = σ1 + σ2,

и величина σО сопоставляется и отражает значение максимальной магнитной восприимчивости χМАХ данного ферромагнетика при соответствующем внешнем магнитном поле Н* (разном для разных ферромагнетиков), так что можно записать

χМАХ = βН σО,

где βН - некоторый безразмерный коэффициент. Текущие значения магнитной восприимчивости χ(Н) в зависимости от напряжённости магнитного поля Н выражаются соотношением ε = σ1 / σО. Чем больше. отношение ε, тем больше магнитная восприимчивость χ данного сорта ферромагнетика. Так, при действии на ферромагнетик внешнего магнитного поля с напряжённостью Н* имеем, например, σ1 = σО, и значение ε = 1. Для начальной магнитной восприимчивости (Н = 0) и при насыщающих магнитных полях (Н = ННАС) значение ε < 1. На рис.3 условно показана доменная цепь ферромагнетика при разных величинах напряжённости внешнего магнитного поля: Н = 0 (рис.3а), Н = Н* (рис.3б) и Н = НМАХ (рис.3в). Видно, что при увеличении или уменьшении напряжённости магнитного поля относительно величины Н* величина внутренней относительной плотности магнитного потока σ2 растёт, а внешней σ1 падает, что и приводит к уменьшению χ относительно χМАХ.

Перегруппировка отношения ε в ту или иную сторону при вариации напряжённости внешнего магнитного поля Н происходит с временной задержкой экспоненциально с постоянной τ магнитной вязкости данного сорта ферромагнетика. Именно поэтому и возникает эффект кратковременного «сверхнамагничивания», когда число магнитных силовых линий доменов, выходящих наружу от ферромагнетика максимально (при χ = χМАХ), и от действия насыщающего магнитного поля не успевает мгновенно снизиться до величины, соответствующей её стационарному значению намагниченности насыщения JНАС. Переход намагниченности ферромагнетика от χМАХ Н* к χМАХ НО на стыке двух магнитных зазоров, указанных на рис.2, происходит за короткое время, равное ∆t* = - τ ln [1 - (H*/ HO)], которое существенно меньше постоянной времени τ.

Таким образом, смещение центра намагниченности движущегося ферромагнетика и находящегося в любой момент времени в магнитном зазоре с насыщающим магнитным полем

к началу этого магнитного зазора доказывает возникновение постоянно действующей втягивающий ферромагнетик силы F(ω*), величина которой рассчитана в работах [15, 17, 19-21]:

ХО L

F(ω*) = µО χMAX HО2 β S [∫ f (ξ) dξ - ∫ f (ξ) dξ],(4)

ХО

где ξ = х / L - относительная переменная интегрирования, β = (НМАХ - НО) / НО (порядка 5 …10),

S - поперечное сечение ферромагнитного кольца в магнитном зазоре, ХО - координата центра магнитного притяжения в рабочем магнитном зазоре с насыщающим магнитным полем, а функция f (ξ) определяется выражением:

ξ

f (ξ) = 1 + ∫ exp (- k ξ) [1 - exp (- k ξ)] [1 + β ξ] sin [π (1 - ξ) / (2 - ξ)] d ξ,(5).

где k = ∆t / τ = 1,23 и ∆t = L / ω* R.

Относительная координата ХО / L находится из решения уравнения:

ХО / L = {[β / (β - 2)]2 + 2 (β - 1) / (β - 2)}1/2 - β / (β - 2).(6)

Так, при β = 9 из (6) получим ХО = 0,705 L и имеем в виду, что ХО = f(β).

Центр намагничивания ферромагнетика ХJ в насыщающем магнитном поле вычисляется из интегрального уравнения:

1 ХJ

ХJ - 1 = ∫ f (ξ) dξ - ∫ f (ξ) dξ ,(7)

ХJ 0

решением которого по программе MathCad получаем ХJ = 0,538 L, и при этом пространственная рассредоточенность указанных выше центров равна

∆Х = ХО - ХJ = (0,705 - 0,538) L = 0,167 L,

что и указывает на возникновение постоянно действующей силы F(ω) (см. рис.5).

Постоянный множитель µО χMAX HО2 β S в выражении (4) имеет размерность силы (в ньютонах), а выражение, заключённое в квадратные скобки (разность интегралов), при заданных значениях k = ∆t / τ = 1,23, и напряжённостей магнитных полей, например, равных НО = 10 кА/м и НМАХ = 100 кА/м, для β = 9, при ХО = 0,705 L и при угловой скорости вращения ферромагнитного кольца, определяемой как ω* = L / k τ R, равно […] = 0,371. Тогда для заданных параметров результирующая максимальная сила тяги равна:

F(ω*) = 3,34 µО χMAX HО 2 Sдля β = 9.(8)

Величина этой силы F(ω*) как функция угловой скорости вращения ω ферромагнитного кольца имеет вид немонотонной функции с максимумом для угловой скорости вращения ω*, равной

ω* = L / k τ R.

На рис.5 рассмотрен принцип стабилизации скорости вращения ферромагнитного кольца, ось вращения которого связана с присоединёнными нагрузками с моментами нагрузки МН, лежащими в диапазоне МН MIN ≤ МН ≤ МН MAX, что изложено в работе [17]. Изменяя величину тока подмагничивания в источнике 9, удаётся поддерживать угловую скорость вращения ω ферромагнитного кольца 1 с малым разбросом (на рис.5 этот диапазон разброса ограничен двумя вертикальными пунктирными прямыми), при этом всегда работа двигателя происходит при ω > ω*, как это следует из теории автоматического регулирования и теории устойчивости, согласно которой устойчивое состояние достигается в точках пересечения кривых F(ω) с прямыми обратной связи, наклон которых относительно оси абсцисс задан моментом присоединённой нагрузки МН. Причём устойчивое состояние имеет место, если в точках пересечения указанных функций их производные имеют разные знаки.

На рис.6 приведены соответствующие кривые для мощностей двигателя Р (ω) стабилизируемого по скорости вращения ωРАБ двигателя в малом диапазоне ∆ω << ωРАБ.

Рассматриваемое устройство (рис.1), предназначенное для исследования ряда интересных физических явлений, является также ферромагнитовязким двигателем, и это обстоятельство легко фиксируется по снижению мощности, потребляемой трёхфазным синхронным двигателем 5 в диапазоне вращения его оси 4. Если отключить подмагничивание электромагнита 7 от блока 9, то потребляемая двигателем 5 мощность NO(ω), как известно, линейно возрастает с угловой скоростью ω - указана прямой наклонной линией на рис.6. Когда в обмотке 8 электромагнита 7 протекает ток подмагничивания, создающий в рабочем магнитном зазоре насыщающее магнитное поле, возникающий в ферромагнитном кольце 1 вращательный момент МВР = F(ω) R облегчает работу трёхфазного синхронного двигателя 5, что приводит к снижению трёхфазного тока, вырабатываемого в генераторе 6. и потребляемая двигателем 5 мощность NΣ (ω) = NO(ω) - Р(ω) снижается. Минимум этой мощности достигается на оптимальной угловой скорости вращения ω* ферромагнитного кольца, как это видно на рис.7 - немонотонная кривая для мощности NΣ (ω) с минимумом при ω = ω*.

Поскольку при работе ферромагнитовязкого двигателя энергия постоянного магнита, например, на основе соединения SmCo3 не расходуется, то в силу закона сохранения и превращения энергии генерируемая двигателем механическая работа должна черпаться от какого-то иного (не магнитного) источника энергии. Таковыми могут быть названы два - тепловая энергия внешней среды, но тогда при вращении ферромагнитное кольцо должно охлаждаться, чтобы получать энергию в механизме теплопроводности, либо энергия должна поступать в какой-то не ясной форме из «вакуумного поля», например, при каталитическом действии насыщающего магнитного поля. Оба этих процесса представляют научный интерес, для чего и предлагается заявляемый способ, с помощью которого можно проводить исследования и строить соответствующие физические гипотезы и теоретические описания. Поскольку в данное время наука ещё не открыла принципов извлечения энергии из «вакуумного поля», и такие работы только поставлены наукой, в частности, в связи с открытием бозонов Хиггса, населяющих окружающее нас пространство («вакуумное поле»), следует полагать вероятным процесс извлечения энергии из теплоты внешней среды, например, из водных бассейнов, где сосредоточены колоссальные запасы тепловой энергии, непрерывно восполняемой солнечной радиацией. Но в этом случае необходимо исследовать несимметрию магнитокалорического эффекта в динамике взаимодействия движущегося ферромагнитного вещества с пространственно локализованным насыщающим магнитным полем.

Пусть в исходном состоянии ферромагнетик с удельной теплоёмкостью сО и массой m. находящийся в каждый произвольный момент времени внутри магнитного зазора с насыщающим магнитным полем, где m = ρ S L (ρ - плотность ферровещества), при начальной температуре TO . При попадании ферромагнитного вещества в насыщающее магнитное поле, как известно, под действием фазового перехода первого рода удельная теплоёмкость ферровещества снижается до величины сН < сО, что в адиабатическом процессе приводит к высвобождению внутренней (тепловой) энергии для массы покоя, равной ∆Q = m TO (сО - сН ), и эта высвобождающаяся энергия приводит к нагреванию массы m ферромагнетика в статике до температуры Т1 = (сО / сН) ТО. Легко показать, что при выходе ферровещества из насыщающего магнитного поля в статике соблюдается равенство сН m T1 = сО m T2 , откуда для Т2 имеем T2 = сН m T1 / сО m = (сН сО / сО сН) ТО = TО. Однако в динамике возможен процесс, при котором часть выделяющейся тепловой энергии ∆Q расходуется не только на нагревание ферровещества, но и на создание механической работы ∆WМЕХ под действием возникающей втягивающей силы F(ω) от взаимодействия неравномерно намагниченного ферромагнетика и насыщающего магнитного поля. Тогда приходим к выражению

сО m TO = ∆WМЕХ + сН m T1*,

и при этом, естественно, T1* < T1. В этом случае

∆WМЕХ = сН m (T1 - T1*),

а температура ферроматериала массы m после снятия насыщающего магнитного поля вычисляется из уравнения

сН m T1* = сО m T2*,

откуда T2* = сН m T1* / сО m = (сН / сО) (сО m TO - ∆WМЕХ ) / сО m = (сН / сО)* *(1 - ∆WМЕХ / сО m ТО) ТО. П

ри этом температура размагниченного ферровещества T2* оказывается меньше его исходной температуры ТО на величину разности ∆T = T2* - ТО = ТО [(сН / / сО) (1 - ∆WМЕХ / сО m ТО) - 1] < 0, поскольку сН / сО < 1 и также ∆WМЕХ / сО m ТО < 1, а произведение двух чисел, меньших единицы, также меньше единицы. Отсюда видно, что температура вращающегося ферромагнитного кольца оказывается ниже его исходной температуры, то есть, действительно, имеем неравенство ТВН > ТСРЕД. Это, в свою очередь, указывает на динамическую несимметрию магнитокалорического эффекта.

Максимум механической работы Мах ∆WМЕХ, получаемой от массы m ферроматериала в течение времени ∆t = L / ω R взаимодействия этой массы с насыщающим магнитным полем в магнитном зазоре длиной L соответствует случаю, когда T1* = ТО, и при этом

∆Q* = сН m* *[(сО / сН) - 1] ТО = (сО - сН) m ТО = Мах ∆WМЕХ.

Из этого выражения видно, что для более эффективной работы ферромагнитовязкого двигателя следует использовать ферроматериалы с увеличенной разностью удельных теплоёмкостей, отвечающих нормальному (ненамагниченному) состоянию и состоянию после фазового перехода первого рода, то есть следует стремиться использовать ферромагнетики с большим отношением сО / сН. Поскольку парциальная механическая работа ∆WМЕХ совершается в течение времени ∆t, можно считать, что мощность ферромагнитовязкого двигателя Р(ω*)Q, реализуемая только от действия тепловой энергии внешней среды, равна

Р(ω*)Q = ∆WМЕХ / ∆t = η (сО - сН) m ТО ω R / L,

где η - коэффициент полезного действия, определяемый выражением

η = сН m (T1 - T1*) / (сО - сН) m ТО.

Учитывая, что T1 = (сО / сН) ТО, для значения к.п.д. получим

η = [сО - сН (T1*/ТО)] / (сО - сН).

Видно, что при изменении температуры T1* в диапазоне Т1 ≤ T1* ≤ ТО имеем изменение к.п.д. в диапазоне 0 ≤ η ≤ 1. Поскольку m = ρ S L, для мощности Р(ω*)Q получаем окончательное выражение с учётом того, что вращение осуществляется с угловой скоростью ω = ω*, соответствующей максимуму силы Мах F(ω), указанной в выражении (4):

Р(ω)Q = ρ [сО - сН (T1*/ТО)] ТО ω R S . (9)

Поскольку мощность вращательного движения есть произведение вращательного момента на угловую скорость вращения, то легко понять, что вращательный момент МQ, связанный с тепловым действием внешней среды, согласно (9) равен отношению Р(ω)Q / ω, то есть

МQ = ρ [сО - сН (T1*/ТО)] ТО R S,

а постоянно действующая на ферромагнитное кольцо сила (измеряемая в ньютонах) определяется выражением:

F(ω*)Q = МQ / R = ρ [сО - сН (T1*/ТО)] ТО S(10)

Сравнивая выражения (8) и (10) между собой и сокращая обе сравниваемые части на сечение S, при предположении, что в основу работы ферромагнитовязкого двигателя положено использование только тепловой энергии внешней среды с учётом проявления динамической несимметрии магнитокалорического эффекта, можно записать связь между этими выражениями вида:

ρ [сО - сН (T1*/ ТО)] ТО ≥ 3,339 µО χMAX HО2для β = 9,(11)

с учётом того, что функция f (ξ), указанная в (5), вычисляется для ω = ω*, а знак «больше или равно» в выражении (11) означает, что источником энергии для ферромагнитовязкого двигателя является именно только тепловая энергия внешней среды. Попутно отметим, что правая часть выражения (11) физически представляет собой объёмную плотность магнитной энергии, а его левая часть - представляет объёмную плотность тепловой энергии (Дж/м3).

В том случае, если правая часть выражения (11) для заданных значений β, χMAX и HО (при выборе предельно допустимых значений) оказалась бы больше левой части, то следовало искать новый источник энергии, например, неизвестную энергию «вакуумного поля». Поэтому экспериментирование по предложенному способу имеет большое значение для установления новых физических закономерностей.

Пример. Пусть ферромагнетик характеризуется такими данными: ρ = 2,7.103 кг/м3, сО = 500 Дж/кг.град, сН = 300 Дж/кг.град, T1*/ ТО = 1,25 и ТО = 20О (типичная температура водных бассейнов южных широт).Тогда левая часть выражения (11) равна 2700*(500 - 1,25*300)* *20 = 6,75*106 Дж/м3. При использовании ферромагнетика с максимальной магнитной восприимчивостью χMAX = 1000 и при магнитных полях с величинами: НО = 10 кА/м и НМАХ = 100 кА/м при µО=1,256* 10-6 Гн/м правая часть выражения (11) при β = 9 равна 3,339*1,256*10-6*1000*108 = 4,194*105 Дж/м3. Тогда 6,75*106 >> 4,194*105, что указывает на то, что источником энергии, действительно, может являться тепловая энергия внешней среды. Кроме того, это означает, что при выборе магнитных параметров с существенно большими величинами χMAX и HО, условие (11) всё-таки соблюдается, например, при χMAX = 3000 и НО ≤ 23,16 кА/м при насыщающем магнитном поле НМАХ = 250 кА/м и выше. Отметим, что лучшие неодимовые постоянные магниты на основе соединения Nd2 Fe14 B могут создать объёмную плотность магнитной энергии до 400 кДж/м3, что в 6,75.106 / 4*105 =16,9 раза меньше допустимого предела, при котором нельзя считать, что источником энергии для работы ферромагнитовязкого двигателя является не тепловая энергия внешней среды. Поиск иного источника энергии мог бы состояться, если при работе ферромагнитовязкого двигателя его ферромагнитное кольцо не охлаждалось.

Следует рекомендовать технологическую разработку ферромагнитных материалов, обладающих требуемой магнитной вязкостью, высокой магнитной восприимчивостью в максимуме на кривой Столетова и сравнительно низким уровнем магнитного насыщения.

Литература

магнитокалорический ферромагнетик динамический несимметрия

1. Вонсовский С.В., Магнетизм, М., 1971, с. 368;

2. Weiss P., Forrer R., Aimantation et phenomene magngtocalorique du nickel, "Ann. de Phys.", 1926, v. 5, p. 153;

3. Белов К.П., Упругие, тепловые и электрические явления в ферромагнетиках, 2 изд., М., 1957;

. Белов К.П., Редкоземельные магнетики и их применение, М., 1980;

. Никитин С.А. и др., Магнитокалорический эффект в соединениях редкоземельных металлов с железом, "ЖЭТФ", 1973, т. 65, с. 2058;

. Никитин С.А. и др., Особенности магнитного поведения и магнитокалорический эффект в монокристалле гадолиния, "ЖЭТФ", 1978, т. 74, с. 205;

. Никитин С.А. и др., Магнитные фазовые превращения и Магнитокалорический эффект в монокристаллах сплавов Tb-Y, "ЖЭТФ", 1977, т. 73, с. 228;

. Ландау Л.Д., Лифшиц Е.М., Статистическая физика, ч. 1, 3 изд., М., 1976;

. Паташинский А.3., Покровский В.Л., Флуктуационная теория фазовых переходов, 2 изд., М., 1982;

. Ма Ш., Современная теория критических явлений, пер. с англ., М., 1980;

. Меньших О.Ф., Магнитовязкий маятник, Патент РФ № 2291546, опубл. в бюлл. № 01 от 10.01.2007;

. Меньших О.Ф., Ферромагнитовязкий ротатор, Патент РФ № 2309527, опубл. в бюлл. № 30 от 27.10.2007.

. Меньших О.Ф., Магнитовязкий ротатор, Патент РФ № 2310265, опубл. в бюлл. № 31 от 10.11.2007;

. Меньших О.Ф., Способ получения энергии и устройство для его реализации, Патент РФ № 2332778, опубл. в бюлл. № 24 от 27.08.2008;

. Меньших О.Ф., Ферромагнитовязкий двигатель, Патент РФ № 2359398, опубл. в бюлл. № 17 от 20.06.2009;

. Меньших О.Ф., Устройство стабилизации частоты генератора, Патент РФ № 2368073,

опубл. в бюлл. № 26 от 20.09.2009;

. Меньших О.Ф., Ротор ферромагнитовязкого двигателя, Патент РФ № 2412524, опубл. в бюлл. № 5 от 20.02.2011;

. Меньших О.Ф., Устройство автоматического управления электрогенератором, Патент РФ № 2444802, опубл. в бюлл. № 7 от 10.03.2012 (получен запрос из Германии о патентовании); 20. Меньших О.Ф., Способ получения энергии и устройство для его реализации, Патент РФ № 2452074, опубл. в бюлл. № 15 от 27.05.2012;

. Меньших О.Ф., Явление динамического сверхнамагничивания ферромагнетика, Internet,на сайте Allbest, Физика и энергетика, 00276844_0.html, опубл. 26.07.2013 (материал прошёл экспертную проверку).

Приложение



Похожие работы на - Способ исследования динамической несимметрии магнитокалорического эффекта

 

Не нашли материал для своей работы?
Поможем написать уникальную работу
Без плагиата!
Без нейросетей!